Ministerio de Industria, Turismo y Comercio LogoMinisterior
 

Alerta

Resultados 506 resultados
LastUpdate Última actualización 08/05/2026 [06:50:00]
pdfxls
Solicitudes publicadas en los últimos 15 días / Applications published in the last 15 days
previousPage Resultados 12625 a 506 de 506  

Brennstoffzellensystem

NºPublicación:  DE102024210732A1 07/05/2026
Solicitante: 
BOSCH GMBH ROBERT [DE]
Robert Bosch Gesellschaft mit beschr\u00E4nkter Haftung
DE_102024210732_PA

Resumen de: DE102024210732A1

Die Erfindung betrifft ein Brennstoffzellensystem (10), umfassend ein Tanksystem (30), zumindest einen Brennstoffzellenstapel (11, 11.1, 11.2), ein Kühlsystem (23), zumindest ein Anodensubsystem (1), über das zumindest einem Brennstoffzellenstapel (11, 11.1, 11.2) über ein Wasserstoffdosierventil (5) Wasserstoff zuführbar ist, wobei zumindest ein Filter (7, 7.1, 7.2, 7.3) in einem Gehäuse (75) aufgenommen ist, das in eine das Wasserstoffdosierventil (5) mit einem Tank (13) des Tanksystems (30) verbindende Wasserstoffleitung (9) integriert ist.Erfindungsgemäß ist der zumindest eine Filter (7, 7.1, 7.2, 7.3) 3-stufig ausgeführt.

System and method for the control of biomass conversion systems

NºPublicación:  AU2026202819A1 07/05/2026
Solicitante: 
TAKACHAR LTD
Takachar Limited
AU_2026202819_A1

Resumen de: AU2026202819A1

A system and method for a reactor-based biomass processing comprising: detecting a biomass input, comprising: detecting the biomass type, detecting the biomass quality, comprising detecting the biomass composition including the biomass moisture content, and detecting the biomass quantity; determining an optimized end-product, wherein the end-product is at least partially based on: a selected production target, the biomass input, and on local conditions; and producing the end-product, comprising: monitoring reaction conditions, configuring the reactor for the output production, based at least partially on biomass input, wherein configuring the reactor includes adjusting an oxygen flow rate into the reactor, and implementing a biomass decomposition. pr p r

Verfahren zum Erwärmen wenigstens einer Brennstoffzelle

NºPublicación:  DE102024210736A1 07/05/2026
Solicitante: 
BOSCH GMBH ROBERT [DE]
Robert Bosch Gesellschaft mit beschr\u00E4nkter Haftung
DE_102024210736_PA

Resumen de: DE102024210736A1

Die Erfindung betrifft ein Verfahren zum Erwärmen wenigstens einer Brennstoffzelle (14) eines Brennstoffzellensystems (10). Das Brennstoffzellensystem (10) umfasst zusätzlich einen DC/DC-Wandler (18), über welchen die Brennstoffzelle (14) mit einem Strom beaufschlagbar ist, und eine Energiequelle (14, 34) zum Bereitstellen von Energie. Das Verfahren weist wenigstens die Schritte des Umwandelns (B) der Energie der Energiequelle (14, 34) in einen Wechselstrom mit einer Frequenz größer 1kHz auf, des Aufbringens (C) des Wechselstroms auf die Brennstoffzelle (14), so dass die Brennstoffzelle (14) erwärmt wird, des Messens (D) einer Temperatur (T) der Brennstoffzelle, und des Startens (E) der Brennstoffzelle (14), bei Erreichen einer vorbestimmten Temperatur (TS) der Brennstoffzelle (14).

Vorrichtung zur Bestimmung der Wasserstoff-Konzentration eines Abgases in einer Abgasleitung eines Brennstoffzellensystems und Brennstoffzellensystem

NºPublicación:  DE102024210733A1 07/05/2026
Solicitante: 
BOSCH GMBH ROBERT [DE]
Robert Bosch Gesellschaft mit beschr\u00E4nkter Haftung
DE_102024210733_PA

Resumen de: DE102024210733A1

Vorrichtung (1) zur Bestimmung einer Wasserstoff-Konzentration eines Abgases in einer Abgasleitung (12) eines Brennstoffzellensystems (100), mit einem Sensor (14), welcher in einem Rohrabschnitt (2) angeordnet ist, wobei der Rohrabschnitt (2) eine Einströmöffnung (4) und eine Ausströmöffnung (6) aufweist, wobei durch ein Mischelement (8), ein Fluid, welches durch die Einströmöffnung (4) strömt, vermischt wird, so dass unterschiedliche Komponenten innerhalb des Abgases eine homogene Verteilung aufweisen.Die Erfindung ist dadurch gekennzeichnet, dass das Mischelement (8) zumindest einen Anschluss (41, 42) für zumindest eine Purge und/oder Drain Leitung (40, 60) aufweist und dieser zumindest eine Einströmöffnung (61, 62) aufweist, die senkrecht und außermittig zu einer Achse (9) des Mischelements (8) ausgebildet ist.Ferner umfasst die Erfindung ein Brennstoffzellensystem (100) mit mindestens einem Brennstoffzellenstack (101), einem Luftpfad (10), wobei über den Luftpfad (10) Luft aus der Umgebung zur Brennstoffzelle gelangt, einer Abgasleitung (12), einer Brennstoffleitung (20), wobei über die Brennstoffleitung (20) Brennstoff zum Brennstoffzellenstack (101) transportiert wird, und einer Zirkulationsleitung (50), wobei die Zirkulationsleitung (50) eine Purgeleitung (40) aufweist und sie zeichnet sich dadurch aus, dass in der Abgasleitung (12) eine erfindungsgemäße Vorrichtung (1) angeordnet ist.

Verfahren zur Herstellung einer Plattenanordnung, Plattenanordnung und elektrochemische Zelle

NºPublicación:  DE102024132499A1 07/05/2026
Solicitante: 
SCHAEFFLER TECHNOLOGIES AG [DE]
Schaeffler Technologies AG & Co. KG
DE_102024132499_PA

Resumen de: DE102024132499A1

Die Erfindung betrifft ein Verfahren zur Herstellung einer Plattenanordnung (2) eines Stapels (1) elektrochemischer Zellen (3), wobei die Plattenanordnung (2) einteilig umfassend mehrere Platten additiv, bevorzugt in einem 3D-Druckverfahren, erzeugt wird, wobei die Plattenanordnung (2) mit einer Anodenseite (2a) und einer Kathodenseite (2b) ausgebildet wird, wobei parallel zueinander angeordnete Platten in Herstellungsebenen, welche senkrecht zu den Platten ausgerichtet sind, additiv erzeugt werden. Es werden mindestens zwei parallel zueinander angeordnete Kühlebenen (KE) innerhalb einer Kühlplatte (4) der Plattenanordnung (2) und parallel zu der Anodenseite (2a) und der Kathodenseite (2b) ausgebildet, in welchen voneinander getrennt verlaufende Kühlkanäle (15, 15') zur parallel-geschalteten Durchleitung von Kühlmittel (KW) ausgebildet werden. Die Erfindung betrifft weiterhin eine danach hergestellte Plattenanordnung (2) und eine elektrochemische Zelle (3).

Elektrochemisches Element mit Piezosteuerung

NºPublicación:  DE102024131959A1 07/05/2026
Solicitante: 
BARTELS OLIVER [DE]
Bartels, Oliver
DE_102024131959_PA

Resumen de: DE102024131959A1

Die Erfindung betrifft ein elektrochemisches Element mit Piezosteuerung. Durch die Integration einer Schicht aus piezoelektrischem Material und externer Ansteuerung dieser können die Volumen- und Druckverhältnisse im elektrochemischen Element, welches als Akkumulator, Batterie, Brennstoffzelle oder Elektrolysezelle ausgelegt sein kann, je nach Bedarf extern gesteuert werden. Insbesondere kann es auf diesem Weg erleichtert werden, eine Reinigungsflüssigkeit zum Abätzen unerwünschter Spitzenbildung im Elektrodenmaterial einzubringen oder den Elektrolyten temporär durch eine inerte Flüssigkeit zu ersetzen, um einen Brand zu verhindern. Dazu wird während des Austauschs der Abstand der Elektroden vom Separator erhöht und danach ggf. wieder reduziert. Ebenso können so Edukte und Produkte der elektrochemischen Reaktion befördert werden.

Filter für ein Brennstoffzellensystem und Brennstoffzellensystem

NºPublicación:  DE102024210738A1 07/05/2026
Solicitante: 
BOSCH GMBH ROBERT [DE]
Robert Bosch Gesellschaft mit beschr\u00E4nkter Haftung
DE_102024210738_PA

Resumen de: DE102024210738A1

Die Erfindung betrifft einen Filter (7) für ein Brennstoffzellensystem (10), wobei der Filter (7) in einem Gehäuse (75) aufgenommen ist, das in einer Wasserstoffleitung (9) des Brennstoffzellensystems (10) integriert ist.Erfindungsgemäß ist der Filter (7) 3-stufig ausgeführt.Ferner umfasst die Erfindung ein Brennstoffzellensystem (10) mit zumindest einem erfindungsgemäßen Filter (7), umfassend ein Tanksystem (30), zumindest einen Brennstoffzellenstapel (11, 11.1, 11.2), ein Kühlsystem (23), zumindest ein Anodensubsystem (1), über das zumindest einem Brennstoffzellenstapel (11, 11.1, 11.2) über ein Wasserstoffdosierventil (5) Wasserstoff zuführbar ist, wobei der zumindest ein Filter (7, 7.1, 7.2, 7.3) in dem Gehäuse (75) aufgenommen ist, das in eine das Wasserstoffdosierventil (5) mit einem Tank (13) des Tanksystems (30) verbindende Wasserstoffleitung (9) integriert ist.

Verfahren zum Ermitteln von Flüssigkeitsansammlungen in einer Brennstoffzelle sowie Brennstoffzelle

NºPublicación:  DE102024132131A1 07/05/2026
Solicitante: 
TECHNISCHE UNIV DARMSTADT KOERPERSCHAFT DES OEFFENTLICHEN RECHTS [DE]
Technische Universit\u00E4t Darmstadt, K\u00F6rperschaft des \u00F6ffentlichen Rechts
DE_102024132131_PA

Resumen de: DE102024132131A1

Bei einer Brennstoffzelle (1) und einem Verfahren zum Ermitteln von Flüssigkeitsansammlungen in einer Brennstoffzelle (1) sind mehrere Piezoelektrische Wafer-Aktivsensoren (12, 13) jeweils an einer Seitenrandfläche (8, 9) der Bipolarplatte (2) angeordnet. In einem Messschritt für die Ermittlung einer Flüssigkeitsansammlung werden Ultraschallwellen von einem ersten Piezoelektrische Wafer-Aktivsensor (12, 13) ausgesandt und von einem zweiten Piezoelektrischen Wafer-Aktivsensor (12, 13) erfasst. In einem Auswerteschritt wird durch eine Auswertung der mit dem zweiten Piezoelektrischen Wafer-Aktivsensor (12, 13) erfassten Ultraschallsignale eine Flüssigkeitsansammlung ermittelt.

Spannvorrichtung zum Verspannen eines Stapels aus elektrochemischen Einheiten

NºPublicación:  DE102024132396A1 07/05/2026
Solicitante: 
EKPO FUEL CELL TECH GMBH [DE]
EKPO Fuel Cell Technologies GmbH
DE_102024132396_PA

Resumen de: DE102024132396A1

Um eine Spannvorrichtung zum Verspannen eines Stapels aus elektrochemischen Einheiten, die längs einer Stapelrichtung aufeinander folgen und zwischen Spannplatten angeordnet sind, wobei die Spannvorrichtung mindestens ein Spannbandsystem umfasst, wobei das mindestens eine Spannbandsystem mindestens ein Spannband umfasst, wobei das Spannband eine den Spannplatten zugewandte Spannband-Oberfläche umfasst und die Spannplatten eine dem Spannband zugewandte Spannplatten-Oberfläche umfassen, wobei die Spannband-Oberfläche und die Spannplatten-Oberfläche zumindest abschnittsweise an mindestens einer Kontaktstelle aneinander anliegen, zu schaffen, bei welcher eine Verkippung der elektrochemischen Einheiten quer zu der Stapelrichtung beim Verspannen der elektrochemischen Einheiten reduziert wird, wird vorgeschlagen, dass der statische Reibungskoeffizient µSfür die Haftreibung zwischen der Spannplatten-Oberfläche und der Spannband-Oberfläche an mindestens einer Kontaktstelle weniger als 0,3 beträgt.

Verfahren zum Aufbringen einer katalytisch aktiven Schicht auf einem strukturierten Substrat

NºPublicación:  DE102024210670A1 07/05/2026
Solicitante: 
BOSCH GMBH ROBERT [DE]
Robert Bosch Gesellschaft mit beschr\u00E4nkter Haftung
DE_102024210670_PA

Resumen de: DE102024210670A1

Die vorliegende Erfindung betrifft ein Verfahren zum Aufbringen mindestens einer katalytisch aktiven Schicht auf die strukturierte Oberfläche (12) eines Substrats (10), wobei die katalytisch aktive Schicht in Form mindestens einer Katalysefolie (20) aufgebracht wird.

Stack zur Gasabscheidung

NºPublicación:  DE102024210656A1 07/05/2026
Solicitante: 
BOSCH GMBH ROBERT [DE]
Robert Bosch Gesellschaft mit beschr\u00E4nkter Haftung
DE_102024210656_PA

Resumen de: DE102024210656A1

Vorgeschlagen wird ein Stack (1), insbesondere zur Gasabscheidung, umfassend mindestens zwei elektrochemische Zellen (2). Dabei weist jede elektrochemische Zelle (2) mehrere Lagen (3) auf, insbesondere eine Anode (4), eine Kathode (5) sowie einen die Anode (4) von der Kathode (5) trennenden Separator (6). Erfindungsgemäß bilden jeweils zwei elektrochemische Zellen (2) ein Zellpaar (7) aus, dessen Zellen (2) derart orientiert sind, dass entweder die Kathoden (5) oder die Anoden (4) einander zugewandt sind, wobei zwischen zwei Kathoden (5) eines Zellpaares (7) oder den Kathoden (5) zweier aufeinanderliegender Zellpaare (7) eine Bipolarplatte (8) angeordnet ist, über die beiden Kathoden (5) ein Gas oder Gasgemisch zuführbar ist.

Wasserstoffbrennstoffzellensystem, Thermomanagementverfahren und Schienenverkehrsfahrzeug

NºPublicación:  DE102025138383A1 07/05/2026
Solicitante: 
CRRC ZHUZHOU LOCOMOTIVE CO LTD [CN]
CRRC Zhuzhou Locomotive Co., Ltd.
DE_102025138383_PA

Resumen de: DE102025138383A1

Die vorliegende Erfindung offenbart ein Wasserstoffbrennstoffzellensystem, ein Thermomanagementverfahren und ein Schienenverkehrsfahrzeug. Das Wasserstoffbrennstoffzellensystem enthält ein Wasserstoffbrennstoffzellenmodul, ein Festkörper-Wasserstoffspeichermodul und einem Thermomanagementmodul, das mit dem Wasserstoffbrennstoffzellenmodul und dem Festkörper-Wasserstoffspeichermodul jeweils verbunden ist, wobei das Wasserstoffbrennstoffzellenmodul ein Hauptmodul und ein Zusatzmodul enthält, ein Thermomanagement-Hauptmodul zwischen dem Hauptmodul und dem Festkörper-Wasserstoffspeichermodul installiert ist, und ein Thermomanagement-Zusatzmodul zwischen dem Zusatzmodul und dem Festkörper-Wasserstoffspeichermodul installiert ist. Wärme, die für die Freisetzung des Wasserstoffs der Festkörper-Wasserstoffspeicherung erforderlich ist, kommt von der Abwärme des Wasserstoffbrennstoffzellenmoduls, wodurch die Last auf einen Wasser-Luft-Radiator reduziert, die Leistung eines Kühlventilators im Hauptkreislauf verringert und die Energieausnutzung des Systems um mehr als 10% verbesset wird.

ENHANCED REFORMING THROUGHPUT FOR MOLTEN CARBONATE FUEL CELL

NºPublicación:  AU2024364848A1 07/05/2026
Solicitante: 
EXXONMOBIL TECHNOLOGY AND ENGINEERING CO
EXXONMOBIL TECHNOLOGY AND ENGINEERING COMPANY
AU_2024364848_PA

Resumen de: WO2025085585A1

Systems and methods are provided for operating molten carbonate fuel cells to produce increased amounts of H2 in the anode effluent while still maintaining operation of the cell within conventional operation boundaries, such as having a temperature differential between the cathode input flow and the cathode effluent of 35°C or more, with the cathode effluent being hotter than the cathode input flow. This temperature differential between the cathode input flow and the cathode effluent while still producing excess hydrogen is achieved in part by a) passing an input flow containing hydrocarbons and/or reformable fuel into an external reformer, b) reforming 20 vol% or more of the hydrocarbons and/or reformable fuel in the external reformer prior to c) passing the partially reformed input flow into a fuel cell or fuel cell stack where additional reforming is performed in the anode(s) and/or in a reforming element in the fuel cell stack.

RECONFIGURATION OF COMBUSTION ENGINE POWERED HAUL TRUCK WITH HYBRID HYDROGEN FUEL CELL AND/OR BATTERY POWER SUPPLY

NºPublicación:  AU2024349155A1 07/05/2026
Solicitante: 
CUMMINS INC
CUMMINS INC.
AU_2024349155_PA

Resumen de: AU2024349155A1

A retrofit mining haul truck includes a hybrid hydrogen fuel cell / battery-based powerplant in place of a carbon fuel-based powerplant. The retrofit truck includes a frame, a tray coupled to the frame, and a deck coupled to the frame forward of at least a portion of the tray. A battery system is disposed in a support structure, and the support structure is integrated into and forms a portion of the deck. A hydrogen storage system (HSS) is installed in an engine bay volume of the retrofit truck. The engine bay was configured to contain a combustion engine (e.g., a diesel engine) prior to retrofitting. At least a portion of a fuel cell system is installed in a wheel pocket of the retrofit truck. The wheel pocket was configured to contain one of a fuel tank or a hydraulic fluid reservoir prior to the retrofitting.

Funktionsüberwachung von Zu- und/oder Abführungen zum bzw. vom Anodenraum einer Brennstoffzelle

NºPublicación:  DE102024210737A1 07/05/2026
Solicitante: 
BOSCH GMBH ROBERT [DE]
Robert Bosch Gesellschaft mit beschr\u00E4nkter Haftung
DE_102024210737_PA

Resumen de: DE102024210737A1

Verfahren (100) zum Betreiben mindestens einer Brennstoffzelle (1), wobei die Brennstoffzelle (1) einen Anodenraum (2) für einen gasförmigen Brennstoff (3) und einen Kathodenraum (4) für ein Oxidationsmittel (5) aufweist, und wobei der Anodenraum (2) durch einen ionenleitfähigen Elektrolyten (6) vom Kathodenraum (4) getrennt ist, mit den Schritten:• es wird mindestens ein Ventil (7a-7d) betätigt (110), das die Zufuhr von Brennstoff (3) in den Anodenraum (2) oder die Abfuhr von Flüssigkeit und/oder Gas (8) aus dem Anodenraum (2) steuert;• anhand von Messwerten (9) mindestens einer Größe, die einen Zustand, und/oder ein Verhalten, der Brennstoffzelle (1) charakterisieren, wird geprüft (120), ob die Messwerte (9) eine erwartete Auswirkung der Betätigung des Ventils (7a-7d) anzeigen; und• in Antwort darauf, dass diese Messwerte (9) die erwartete Auswirkung der Betätigung des Ventils (7a-7d) nicht anzeigen, wird festgestellt (130), dass das Ventil (7a-7d), und/oder eine Leitung, in der dieses Ventil (7a-7d) angeordnet ist, nicht ordnungsgemäß funktioniert.

METHOD FOR PRODUCING A CATALYST LAYER BY MEANS OF AN INK SUBJECTED TO CONTINUOUS REMOVAL OF CONTAMINANT PARTICLES

NºPublicación:  EP4738479A1 06/05/2026
Solicitante: 
JOHNSON MATTHEY HYDROGEN TECHNOLOGIES LTD [GB]
Johnson Matthey Hydrogen Technologies Limited
EP_4738479_PA

Resumen de: EP4738479A1

0001 According to the present invention there is provided a method of producing a catalyst-containing layer for a fuel cell or electrolyser. The method comprising the steps of: providing a flow of ink, the ink comprising catalyst particles, an ion-conducting polymer and a liquid medium; conveying the flow of the ink through a density separator configured to separate contaminant particles from the flow of ink, wherein the contaminant particles are more dense than the catalyst particles; and then coating the ink onto a substrate.

METHOD FOR CATALYST RECOVERY FROM CATALYST-COATED MEMBRANES

NºPublicación:  EP4735655A1 06/05/2026
Solicitante: 
UOP LLC [US]
UOP LLC
US_12553107_B2

Resumen de: US12553107B2

A method for recycling anode and/or cathode catalyst from the catalyst coated membranes comprising proton exchange membrane, a continuous nonporous cross-linked polyelectrolyte multilayer coating comprising alternating layers of a polycation polymer and a polyanion polymer, an anode coating layer comprising anode catalyst particles, a cathode coating layer comprising cathode catalyst particles, and optionally a second continuous nonporous cross-linked polyelectrolyte multilayer coating between the second surface of the proton exchange membrane and the cathode coating layer. The cross-linked polyelectrolyte multilayer coating between the proton exchange membrane and the anode and/or cathode catalyst coating layer is dissolved in an aqueous solution with a pH of greater than 7. The catalyst coated membrane is delaminated, and the anode and/or cathode catalyst is recovered.

ELECTROCHEMICAL DEVICE

NºPublicación:  EP4738485A1 06/05/2026
Solicitante: 
TOSHIBA KK [JP]
TOSHIBA ENERGY SYSTEMS & SOLUTIONS CORP [JP]
Kabushiki Kaisha Toshiba
Toshiba Energy Systems & Solutions Corporation
EP_4738485_PA

Resumen de: EP4738485A1

0001 To provide an electrochemical device that easily achieves a thickness reduction of its insulating sealing member and can have improved performance. In an electrochemical device of an embodiment, a cell stack has an insulating sealing member installed between a first separator and a second separator and configured to seal a gap between the first separator and the second separator and electrically insulate the first separator and the second separator from each other. The insulating sealing member has a metal layer and an insulation layer stacked on the metal layer in a stacking direction. The insulation layer contains a glass paste base material having a lower glass transition temperature than an operating temperature of the cell stack and a filler material having a higher glass transition temperature than the operating temperature of the cell stack, and the filler material is dispersed in the glass base material.

FUEL CELL SYSTEMS FOR AERONAUTICAL VEHICLES

NºPublicación:  EP4737319A1 06/05/2026
Solicitante: 
GE AVIO SRL [IT]
GENERAL ELECTRIC DEUTSCHLAND HOLDING GMBH [DE]
GE Avio S.r.l.
General Electric Deutschland Holding GmbH
EP_4737319_PA

Resumen de: EP4737319A1

0001 A propulsion system for an aircraft includes a fan section having a fan; a turbomachine including a compressor section, a combustion section, and a turbine section arranged in serial flow order; at least one electric machine; a fuel cell assembly configured to supply power to the electric machine; and a controller including a memory and one or more processors. One or both of the turbomachine and the at least one electric machine are configured to drive rotation of the fan of the fan section. The fuel cell assembly includes at least one fuel cell, a first fluid inlet for receiving a flow of pressurized air, and a second fluid inlet for receiving a flow of fuel.

FUEL CELL SYSTEMS FOR AERONAUTICAL VEHICLES

NºPublicación:  EP4737321A1 06/05/2026
Solicitante: 
GE AVIO SRL [IT]
GENERAL ELECTRIC DEUTSCHLAND HOLDING GMBH [DE]
GE Avio S.r.l.
General Electric Deutschland Holding GmbH
EP_4737321_PA

Resumen de: EP4737321A1

A propulsion system for an aircraft includes a fan section having a fan; a turbomachine including a compressor section, a combustion section, and a turbine section arranged in serial flow order; at least one electric machine; a fuel cell assembly configured to supply power to the electric machine; and a controller including a memory and one or more processors. One or both of the turbomachine and the at least one electric machine are configured to drive rotation of the fan of the fan section. The fuel cell assembly includes at least one fuel cell, a first fluid inlet for receiving a flow of pressurized air, and a second fluid inlet for receiving a flow of fuel.

FUEL CELL SYSTEMS FOR AERONAUTICAL VEHICLES

NºPublicación:  EP4737320A1 06/05/2026
Solicitante: 
GE AVIO SRL [IT]
GENERAL ELECTRIC DEUTSCHLAND HOLDING GMBH [DE]
GE Avio S.r.l.
General Electric Deutschland Holding GmbH
EP_4737320_PA

Resumen de: EP4737320A1

A propulsion system for an aircraft includes a fan section having a fan; a turbomachine including a compressor section, a combustion section, and a turbine section arranged in serial flow order; at least one electric machine; a fuel cell assembly configured to supply power to the electric machine; and a controller including a memory and one or more processors. One or both of the turbomachine and the at least one electric machine are configured to drive rotation of the fan of the fan section. The fuel cell assembly includes at least one fuel cell, a first fluid inlet for receiving a flow of pressurized air, and a second fluid inlet for receiving a flow of fuel.

UNIT FOR A FUEL CELL OR ELECTROLYZER WITH VARIABLE CONTACT PRESSURE AND METHOD TO OPERATE THE UNIT

NºPublicación:  EP4738492A1 06/05/2026
Solicitante: 
SIEMENS ENERGY GLOBAL GMBH & CO KG [DE]
Siemens Energy Global GmbH & Co. KG
EP_4738492_PA

Resumen de: EP4738492A1

The invention relates to an unit (40) with a cell (8), wherein the components of the cell (8) comprises at least: bipolar plates (BPP, 10), a cathodic GDLK (1), a anodic GDKLA (2), a MEA (3) in between, which (1, 2, 3) are framed in a cell frame (4), wherein this cell frame (4) is located between and to be compressed by two end plates (5', 55, 55'). wherein tie rods (66) are used to compress the cell (8) between the end plates (5', 55, 55') wherein a movable block (34) is present, which faces the cell (8), wherein the movable block (34) is able to compress the components of the cell (8).

FUEL CELL SYSTEMS FOR AERONAUTICAL VEHICLES

NºPublicación:  EP4737322A1 06/05/2026
Solicitante: 
GE AVIO SRL [IT]
GENERAL ELECTRIC DEUTSCHLAND HOLDING GMBH [DE]
GE Avio S.r.l.
General Electric Deutschland Holding GmbH
EP_4737322_PA

Resumen de: EP4737322A1

A propulsion system for an aircraft includes a fan section having a fan; a turbomachine including a compressor section, a combustion section, and a turbine section arranged in serial flow order; at least one electric machine; a fuel cell assembly configured to supply power to the electric machine; and a controller including a memory and one or more processors. One or both of the turbomachine and the at least one electric machine are configured to drive rotation of the fan of the fan section. The fuel cell assembly includes at least one fuel cell, a first fluid inlet for receiving a flow of pressurized air, and a second fluid inlet for receiving a flow of fuel.

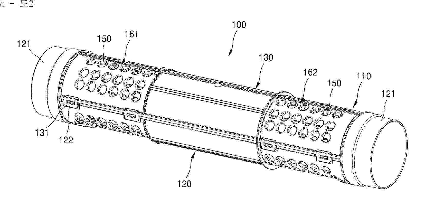
FUEL CELL HUMIDIFIER HAVING BYPASS-TYPE BAFFLE

NºPublicación:  EP4738488A1 06/05/2026
Solicitante: 
KOLON INC [KR]
Kolon Industries, Inc.
EP_4738488_PA

Resumen de: EP4738488A1

The disclosure relates to a fuel cell humidifier including a bypass-type baffle, a mid-case having an exhaust gas inlet through which exhaust gas discharged from a fuel cell stack flows in and an exhaust gas outlet for discharging the exhaust gas, a cartridge arranged inside the mid-case and including an inner case in which humidification membranes are arranged and fixed portions configured to fix the humidification membranes at one side and another side of the inner case, and a bypass flow path formed between an inner wall of the mid-case and an outer side of the inner case, wherein the baffle is arranged in an inner space of the mid-case to divide the bypass flow path and has a movement hole through which a fluid moves.

CARBON MATERIAL FOR CATALYST CARRIER OF SOLID POLYMER FUEL CELL, CATALYST LAYER FOR SOLID POLYMER FUEL CELL, AND FUEL CELL

NºPublicación:  EP4738480A1 06/05/2026
Solicitante: 
NIPPON STEEL CHEMICAL & MAT CO LTD [JP]
NIPPON STEEL CHEMICAL & MATERIAL CO., LTD.
EP_4738480_PA

Resumen de: EP4738480A1

0001 A carbon material for a catalyst carrier of a solid polymer fuel cell, the carbon material including porous activated carbon black satisfying the following requirements (A) and (B). (A) A BET specific surface area S determined by BET analysis of a nitrogen gas adsorption isotherm is from 400 to 1200 m<2>/g. (B) A ratio ΔV/ΔV is from 0.75 to 0.95 in a case in which a difference between an amount (mL/g) of mercury absorption at a mercury intrusion pressure of 10 MPa and an amount (mL/g) of mercury absorption at a mercury intrusion pressure of 100 MPa after pressurization of the porous activated carbon black at a pressure of 100 MPa with a mold in a mercury porosimetry method and such a difference before pressurization of the porous activated carbon black at a pressure of 100 MPa with the mold are respectively defined as ΔV and ΔV.

CARBON MATERIAL FOR CATALYST CARRIER OF SOLID POLYMER FUEL CELL, CATALYST LAYER FOR SOLID POLYMER FUEL CELL, AND FUEL CELL

NºPublicación:  EP4738481A1 06/05/2026
Solicitante: 
NIPPON STEEL CHEMICAL & MAT CO LTD [JP]
NIPPON STEEL CHEMICAL & MATERIAL CO., LTD.
EP_4738481_PA

Resumen de: EP4738481A1

0001 A carbon material for a catalyst carrier of a solid polymer fuel cell, the carbon material including porous activated carbon black satisfying the following requirements (A), (B), (C), and (D): (A) an average primary particle size is from more than 30 nm to 100 nm, (B) a BET specific surface area is from 350 m<2>/g to 800 m<2>/g, (C) Lc (002) obtained by analyzing a peak at a diffraction angle 2θ of from 20° to 26.5° in an XRD spectrum obtained with XRD (X-ray diffraction) measurement is from 1.7 nm to 4.0 nm, and (D) La (110) obtained by analyzing a peak at a diffraction angle 2θ of from 70° to 80° in the XRD spectrum obtained with XRD (X-ray diffraction) measurement is 3.5 nm or less.

CARBON MATERIAL FOR CATALYST CARRIER OF SOLID POLYMER FUEL CELL, CATALYST LAYER FOR SOLID POLYMER FUEL CELL, AND FUEL CELL

NºPublicación:  EP4738482A1 06/05/2026
Solicitante: 
NIPPON STEEL CHEMICAL & MAT CO LTD [JP]
NIPPON STEEL CHEMICAL & MATERIAL CO., LTD.
EP_4738482_PA

Resumen de: EP4738482A1

A carbon material for a catalyst carrier of a solid polymer fuel cell, the carbon material including porous activated carbon black satisfying requirements (A) to (C):(A) a BET specific surface area is from 350 m2/g to 800 m2/g,(B) a value (VD5-20/VA20) obtained by dividing a pore volume VD5-20 exhibited by a pore having a pore size of from 5 nm to 20 nm, as determined by analysis of a nitrogen desorption isotherm with a DH (Dollimore-Heal) method, by a pore volume VA20 exhibited by a pore having a pore size of 20 nm or less, as determined by analysis of a nitrogen adsorption isotherm with a DH method, is 0.35 or less, and(C) a temperature Td10% at a reduction in weight of 10% in temperature rise at 10°C/min in an air atmosphere in thermogravimetry-differential thermal analysis is from 620 to 680°C.

OXYGEN-TREATED CARBON BLACK, ACTIVATED CARBON BLACK, CARBON MATERIAL FOR CATALYST CARRIERS OF POLYMER ELECTROLYTE FUEL CELLS, CATALYST LAYER FOR POLYMER ELECTROLYTE FUEL CELLS, AND FUEL CELL

NºPublicación:  EP4737522A1 06/05/2026
Solicitante: 
NIPPON STEEL CHEMICAL & MAT CO LTD [JP]
Nippon Steel Chemical & Material Co., Ltd.
EP_4737522_PA

Resumen de: EP4737522A1

A carbon material for a catalyst carrier of a solid polymer fuel cell, the carbon material including porous activated carbon black satisfying the following requirements:(F) a BET specific surface area (m2/g) is from 400 to 1200,(G) Σ2-6 is from 0.20 to less than 0.70 in a case in which an integrated value of a volume of a pore having a pore size of from 2 to less than to 6 nm is Σ2-6 in a mesopore distribution,(H) Σ6-102-6 is 0.120 to 0.500 in a case in which an integrated value of a volume of a pore having a pore size of from 2 to less than to 6 nm is Σ2-6 and an integrated value of a volume of a pore having a pore size of from 6 to less than to 10 nm is Σ6-10 in a mesopore distribution, and (I) ID/IG is from 1.20 to 2.20 in a case in which an intensity in a D band is ID and an intensity in a G band is IG in a Raman spectrum.

WORK VEHICLE

NºPublicación:  EP4737176A1 06/05/2026
Solicitante: 
KUBOTA KK [JP]
Kubota Corporation
EP_4737176_PA

Resumen de: EP4737176A1

0001 A work vehicle includes: a vehicle body; a fuel cell installed on the vehicle body; and a radiator installed on the vehicle body aligning with the fuel cell in a horizontal direction, in which a dimension of the radiator is larger than a dimension of the fuel cell in the horizontal direction orthogonal to a direction in which the fuel cell and the radiator are arranged.

WORK VEHICLE

NºPublicación:  EP4737172A1 06/05/2026
Solicitante: 
KUBOTA KK [JP]
Kubota Corporation
EP_4737172_PA

Resumen de: EP4737172A1

A work vehicle includes: a vehicle body; a fuel cell installed on the vehicle body; a radiator disposed side by side with the fuel cell; and a support member that supports the radiator, in which the support member includes a first support member connected to the vehicle body and the radiator, and a second support member connected to the fuel cell and the radiator.

RECYCLING OF CATALYTIC COATED MEMBRANE COMPONENTS FROM FUEL CELLS AND REFORMERS

NºPublicación:  EP4735408A1 06/05/2026
Solicitante: 
HENSEL RECYCLING GMBH [DE]
Hensel Recycling GmbH
WO_2025002942_PA

Resumen de: WO2025002942A1

The present invention relates to a method for recycling a membrane electrode assembly from a fuel cell or a reformer. Further, the present invention relates to a polymer or a polymer solution obtained from the method according to the invention and to the use of the obtained polymer or polymer solution.

WORK VEHICLE

NºPublicación:  EP4737170A1 06/05/2026
Solicitante: 
KUBOTA KK [JP]
Kubota Corporation
EP_4737170_PA

Resumen de: EP4737170A1

0001 A work vehicle 10 includes: a vehicle body 11; a fuel cell 24; a tank 13 configured to store hydrogen gas to be supplied to the fuel cell 24; and an installation frame 17 with which the tank 13 is installed on the vehicle body 11, the vehicle body 11 includes a support portion located on opposite sides in a vehicle-width direction, and the installation frame 17 includes: an upper frame portion 171 supporting the tank 13; and a frame portion extending upward from the support portion and supporting the upper frame portion 171 on the opposite sides in the vehicle-width direction.

LIQUID SEPARATOR DEVICE AND METHOD OF USE

NºPublicación:  EP4735143A1 06/05/2026
Solicitante: 
PALL CORP [US]
Pall Corporation
WO_2025006137_PA

Resumen de: WO2025006137A1

A liquid separator device, a method of using the liquid separator device, and a system including at least one liquid separator device, are disclosed.

WORK VEHICLE

NºPublicación:  EP4737168A1 06/05/2026
Solicitante: 
KUBOTA KK [JP]
Kubota Corporation
EP_4737168_PA

Resumen de: EP4737168A1

The present disclosure relates to a work vehicle. A work vehicle of the present disclosure includes: a vehicle body; an electric motor and a fuel cell module each installed on the vehicle body; a hood covering the fuel cell module; a hydrogen pipe through which hydrogen is supplied into the hood; and a hydrogen sensor configured to detect hydrogen. The hydrogen sensor is fixed to an outer surface of the fuel cell module.

WORK VEHICLE

NºPublicación:  EP4737174A1 06/05/2026
Solicitante: 
KUBOTA KK [JP]
Kubota Corporation
EP_4737174_PA

Resumen de: EP4737174A1

A work vehicle includes: a vehicle body; a fuel cell installed on the vehicle body; a driver's seat installed on the vehicle body aligning with the fuel cell in a horizontal direction; and an electrical component disposed between the fuel cell and the driver's seat in the horizontal direction.

WORK VEHICLE

NºPublicación:  EP4737171A1 06/05/2026
Solicitante: 
KUBOTA KK [JP]
Kubota Corporation
EP_4737171_PA

Resumen de: EP4737171A1

0001 A work vehicle 10 includes: a vehicle body 11; a traveling device 12 including front wheels 121 and rear wheels 122 on opposite sides in a vehicle-width direction; a tank 13 configured to store hydrogen gas; a fuel cell 24 configured to generate motive power from the hydrogen gas as fuel; and a discharge path 35 through which water or water vapor generated due to operation of the fuel cell 24 is discharged externally, the discharge path 35 includes: a discharge pipe 351 having a discharge port 352 through which water or water vapor is discharged externally; and a connection pipe 353 connecting the fuel cell 24 and the discharge pipe 351, and the discharge pipe 351 is located between the front wheels 121 and the rear wheels 122.

WORK VEHICLE

NºPublicación:  EP4737173A1 06/05/2026
Solicitante: 
KUBOTA KK [JP]
Kubota Corporation
EP_4737173_PA

Resumen de: EP4737173A1

A work vehicle includes: a vehicle body; a fuel cell installed on the vehicle body; a driver's seat installed on the vehicle body aligning with the fuel cell in a horizontal direction; and an air cleaner that is disposed between the fuel cell and the driver's seat in the horizontal direction and cleans air supplied to the fuel cell.

LIQUID SEPARATOR DEVICE AND METHOD OF USE

NºPublicación:  EP4735142A1 06/05/2026
Solicitante: 
PALL CORP [US]
Pall Corporation
WO_2025006135_PA

Resumen de: WO2025006135A1

A liquid separator device, a method of using the liquid separator device, and a system including at least one liquid separator device, are disclosed.

POROUS TRANSPORT LAYER

NºPublicación:  EP4735193A1 06/05/2026
Solicitante: 
ITM POWER UK LTD [GB]
ITM Power UK Limited
GB_2631464_PA

Resumen de: GB2631464A

A method for manufacturing a porous transport layer (PTL) for use in a proton exchange membrane (PEM) electrode is described. The method comprises the steps of: providing a first powder 501a having a first grade, and a second powder having a second grade 501b, wherein the second grade of the second powder is finer than the first grade of the first powder. These powders are then blended together 502 and form a porous construct 503 by compacting together and sintering 504 the blended powder. The first grade of the first powder is selected such that the porous construct has a constant fluid transfer rate in use, and the second grade of the second powder is selected so as to produce enhanced fluid transfer properties in a surface-adjacent region of the porous construct in use. The construct may be further compacted 505 in the surface adjacent region (of the electrode) and re-sintered 506. Methods of selecting the first and second powders for use in the construction of the PTL layer are further described.

WORK VEHICLE

NºPublicación:  EP4737178A1 06/05/2026
Solicitante: 
KUBOTA KK [JP]
Kubota Corporation
EP_4737178_PA

Resumen de: EP4737178A1

The present disclosure relates to a work vehicle. A work vehicle of the present disclosure includes: a vehicle body; a driver's seat, an electric motor, and a fuel cell module each installed on the vehicle body; a cabin disposed around the driver's seat; a hydrogen pipe and a hydrogen tank through and from which hydrogen is supplied to the fuel cell module; and a tank case disposed above the cabin and accommodating the hydrogen tank. The tank case includes a lower plate covering a lower surface of the hydrogen tank, side plates covering side surfaces of the hydrogen tank, and an upper plate covering an upper surface of the hydrogen tank, and has a first vent that is open in the lower plate.

ELECTROLYSER SYSTEM

NºPublicación:  EP4735669A1 06/05/2026
Solicitante: 
CERES IP CO LTD [GB]
Ceres Intellectual Property Company Limited
WO_2025003693_PA

Resumen de: WO2025003693A1

An electrolyser system (20) comprising an electrolyser (16) with at least one stack (10) of electrolyser cells (11), at least one fuel inlet (22) for a fuel for the at least one stack (10), at least two off-gas outlets (18, 24) for off-gases from the at least one stack (10), at least one of the at least two off-gas outlets being an anode side off-gas outlet (18) for venting an anode off-gas from the at least one stack (10) and at least one of the at least two off-gas outlets being a cathode side off-gas outlet (24) for venting a cathode off-gas from the at least one stack (10) and means (142) for exchanging heat from the cathode side off-gas to a fuel for the at least one stack (10), and means (132) for exchanging heat from the anode side off-gas to a fuel for the at least one stack (10) wherein the stack (10) is configured to output, under normal operating conditions, the anode side off-gas, wherein at least 50% by weight of the anode side off-gas is oxygen produced by the electrolyser (16). The present invention also concerns a method of operating an electrolyser system (20) comprising calculating the pressure of a fluid on one side of at least one of the electrolyser cells (11) or the at least one stack (10); and controlling the pressure of a fluid on the other side of the at least one of the electrolyser cells (11) or the at least one stack (10) so that the pressure on the cathode side of the or each of the electrolyser cells (11), or the or each if the stacks (10) is gre

METHOD OF FORMING N-DOPED CARBON NANOFOAM

NºPublicación:  EP4735383A1 06/05/2026
Solicitante: 
PROMETHEON TECH BV [BE]
Prometheon Technologies BV
GB_2631466_A

Resumen de: GB2631466A

A method of forming an N-doped carbon nanofoam comprising the steps of: providing a mixture of sugar, water, and a hydrocarbon mediator; heating the mixture in the presence of a nitrogen source at 400-800°C to form an N-doped carbon nanofoam; and optionally pitting the formed N-doped carbon nanofoam. The nitrogen source may be added in the first step. The mixture of sugar, water, and hydrocarbon mediator may be heated before the addition of a nitrogen source, and may be heated between 100-600°C. The nitrogen source may be ammonia, urea, melamine, albumin, egg whites, polyacrylonitrile, polyvinyl pyridine, triazine, pyrimidine, pyridazine, pyrazine, pyridine, pyrrole, imidazole, pyrazole, 1,2,4-triazole, coal tar pitch or mixtures thereof. The nitrogen source may be decomposed thermally or mechanically. The hydrocarbon mediator may be pyrene, chrysene, benzaanthracene, fluoranthene, anthracene, naphthalene, benzene, and/or hexane. The sugar may be a monosaccharide, disaccharide, or trisaccharide, and may include sucrose, glucose or fructose. The weight ratio of hydrocarbon mediator to sugar may be from 1:25000 to 1:75000, and the mixture of sugar and water may be at least 3M. The N content of the N-doped carbon nanofoam may be from 0.1-15 wt%. An N-doped carbon nanofoam according to the method is also defined.

METHOD OF PRODUCING A MEMBRANE-ELECTRODE ASSEMBLY USING AN ADHESIVE FILM IN ORDER TO DIMENSIONALLY STABILIZE THE POLYMER MEMBRANE

NºPublicación:  EP4736250A1 06/05/2026
Solicitante: 
IONYSIS GMBH [DE]
ionysis GmbH
EP_4485585_PA

Resumen de: WO2025003245A1

The invention relates to a method of producing a membrane-electrode assembly for a fuel cell and/or electrolysis cell. This involves providing a polymer membrane based on hydrocarbon ionomers and comprising a front side and reverse side. There is a carrier film on the reverse side of the polymer membrane, and a first catalyst layer has been applied to the front side. The carrier film is removed, such that the reverse side of the polymer membrane is freely accessible. An adhesive film is applied to the first catalyst layer, so as to enable stabilization for the coating of the reverse side with a second catalyst layer. The invention further relates to a membrane-electrode assembly producible by the method of the invention.

METHOD FOR MANUFACTURING AN ELECTROLYTE-SUPPORTED FUEL CELL STRUCTURE

NºPublicación:  EP4738478A2 06/05/2026
Solicitante: 
AIRBUS SAS [FR]
Airbus S.A.S.
DE_102024130042_PA

Resumen de: EP4738478A2

A method (200) for manufacturing an electrolyte-supported fuel cell structure (100) is provided. The method (200) includes providing (210) a continuous electrolyte layer (110) with a first side (111) and a second side (112), coating (221) the first side (111) with an anode material (121) to form a continuous anode layer (120), and coating (222) the second side (112) with a cathode material (131) to form a continuous cathode layer (130). Portions of the anode layer (120) and cathode layer (130) are removed (231, 232) via laser ablation, creating separated anode and cathode sections. Through holes (113) are created (240) in the electrolyte layer (110) coinciding with areas where the anode or cathode layers have been removed. Conductive material (160) is arranged in the through holes to connect anode and cathode sections, thereby forming a serial connection between corresponding fuel cell segments.

POWER SUPPLY DEVICE APPLIED TO FUEL CELLS AND OPERATION METHOD THEREFOR

NºPublicación:  EP4738491A1 06/05/2026
Solicitante: 
DELTA ELECTRONICS INC [TW]
Delta Electronics, Inc.
EP_4738491_PA

Resumen de: EP4738491A1

A power supply device applied to fuel cells, comprising a power conversion circuit and a control circuit. The power conversion circuit is configured to output corresponding power to a load on the basis of a power input signal of a fuel cell. The control circuit is configured to generate an input current control signal on the basis of an input power command and a power ramp rate command, or an input current command and a current ramp rate command, and a measured power value or a measured current value. On the basis of the input current control signal, the control circuit generates a control signal, and accordingly controls the power conversion circuit to adjust the power or current of the power input signal of the fuel cell. The input current of the power supply device can reach the expected target more quickly, and the power supply device is prevented from excessively drawing input power or current from the fuel cell. The present application also relates to an operation method.

FOUR-FLUID BIPOLAR PLATE FOR FUEL CELL

NºPublicación:  EP4738489A2 06/05/2026
Solicitante: 
NIMBUS POWER SYSTEMS INC [US]
Nimbus Power Systems Inc.
US_11424460_B1

Resumen de: EP4738489A2

A bipolar plate for a fuel cell, comprising: a nonporous sub-plate comprising a water management side, an opposing reactant side, and an internal coolant passage therebetween; and a porous sub-plate comprising a reactant side and an opposing water management side, the reactant side comprising a first reactant flow field, and the water management side fluidly connected to the water management side of the nonporous sub-plate.

SEPARATOR AND ELECTROCHEMICAL CELL COMPRISING SAME

NºPublicación:  EP4737615A1 06/05/2026
Solicitante: 
LG CHEMICAL LTD [KR]
LG Chem, Ltd.
EP_4737615_A1

Resumen de: EP4737615A1

The present invention relates to a separation membrane having an anode catalyst layer coated on one surface of a porous substrate, and more particularly, to a separation membrane which enables ions to move smoothly through the pores of a porous substrate, and has a low overvoltage by coating the anode catalyst layer on one surface of the separation membrane, and an electrochemical cell including the same.

A HEAT MANAGEMENT UNIT FOR A REVERSIBLE ELECTROCHEMICAL DEVICE, AN ELECTROCHEMICAL SYSTEM WITH A HEAT MANAGEMENT UNIT AND A STACK MODULE, AND A METHOD FOR HEAT MANAGEMENT OF THE ELECTROCHEMICAL SYSTEM

NºPublicación:  EP4738486A1 06/05/2026
Solicitante: 
SOLYDERA SA [CH]
SolydEra SA
EP_4738486_PA

Resumen de: EP4738486A1

0001 A heat management unit (1) for a reversible electrochemical system comprising a process air (2) flow path and a fuel (3) flow path are presented. The process air (2) flow path comprises a unit process air inlet (4), a first heat exchanger (7), an electric heater (8), a second heat exchanger (9), and a unit process air outlet (11). The fuel flow path comprises a unit fuel inlet (5), a unit fuel outlet (12), and a fuel path through the second heat exchanger (9). In the second heat exchanger (9) heat is exchangeable between process air (2) and fuel (3). The heat management unit (1) further comprises a stack connection device (10). The stack connection device (10) enables a connection to a stack module (30). The stack connection device (10) comprises the unit fuel outlet (12), the unit process air outlet (11) and additionally a stack exhaust inlet (13) and a stack fuel inlet (14). That the stack exhaust inlet (13) is connected to an afterburner (6). In the afterburner (6), stack exhaust from the stack exhaust inlet (13) is usable for the combustion of fuel (3) in the afterburner (6). The afterburner (6) is connected to the first heat exchanger (7) such that heat is exchangeable between an afterburner gas (20) from an afterburner gas outlet (53) and process air (2) from the unit process air inlet (4) in the first heat exchanger (7).

一种闭式氢氧燃料电池发电系统

NºPublicación:  CN224204111U 05/05/2026
Solicitante: 
苏州溯驭技术有限公司
CN_224204111_U

Resumen de: CN224204111U

本实用新型公开了一种闭式氢氧燃料电池发电系统,包括燃料电池电堆和循环泵,燃料电池电堆分别与循环泵、氧气罐和氢气罐相连,通过氧气罐向燃料电池电堆输送氧气,通过氢气罐向燃料电池电堆输送氢气,通过循环泵实现氧气的循环利用。本实用新型通过循环泵实现将未反应的氧气回收再利用,在输送氧气和氢气的同时监测氧气和氢气进入燃料电池电堆前的压力大小,并据此调控进氧电磁阀和进氢电磁阀的开度,通过设置第一止回阀实现在氧气进堆前防止循环路的氧气压力过大导致回流的问题,通过设置第二止回阀使四通接头冲过来的气体不会反向流入循环泵,通过将氢气脉排电磁阀和氧气脉排电磁阀设计为间歇性开启,可使氢气和氧气充分反应,提高气体利用率。

碳载铂或铂合金催化剂及其制造方法、使用碳载铂或铂合金催化剂的固体高分子型燃料电池用膜电极接合体和固体高分子型燃料电池

NºPublicación:  CN121985995A 05/05/2026
Solicitante: 
石福金属兴业株式会社
CN_121985995_A

Resumen de: WO2025075005A1

Problem To provide a highly active and highly durable platinum- or platinum alloy-supporting carbon catalyst for solid polymer fuel cells. Solution A platinum- or platinum alloy-supporting carbon catalyst in which platinum particles or platinum alloy particles are supported on mesoporous carbon, the platinum- or platinum alloy-supporting carbon catalyst being characterized in that: the platinum or platinum alloy support ratio in the catalyst is 30-70% on a weight basis per the total weight of the catalyst; the total weight of platinum particles or platinum alloy particles supported outside the pores of the mesoporous carbon is 60-90% with respect to the total weight of the platinum particles or platinum alloy particles; the average particle diameter D1 of the platinum particles or platinum alloy particles supported in the pores of the mesoporous carbon is the same as or larger than the average particle diameter D2 of the platinum particles or platinum alloy particles supported outside the pores of the mesoporous carbon; and the average particle diameter D1 and the average particle diameter D2 are each independently 2-8 nm.

一种燃料电池固态储氢热管理循环系统及控制方法

NºPublicación:  CN121983614A 05/05/2026
Solicitante: 
上海氢鸢科技有限公司
CN_121983614_A

Resumen de: CN121983614A

本发明公开了一种燃料电池固态储氢热管理循环系统及控制方法,属于燃料电池热管理与储氢技术领域。系统包括高压氢源、固态储氢辅助热源装置、燃料电池电堆、热交换机构、管路切换单元及控制器,控制器与各部件信号连接并分阶段控制;控制方法依托该系统,启动阶段控制高压氢气进入固态储氢辅助热源装置吸氢放热为电堆预热,热机时间1~10min,使电堆升温至310k~340k;正常运行阶段利用电堆废热驱动固态储氢辅助热源装置吸热放氢并为电堆供氢,无需外部供热;停机阶段再次通入高压氢气使固态储氢辅助热源装置吸氢放热,对电堆进行0.5~5min的残余水汽吹扫防冻,可广泛应用于燃料电池车辆、工程机械、船舶及固定电站。

叉车用燃料电池尾排消氢系统和燃料电池发动机

NºPublicación:  CN224204113U 05/05/2026
Solicitante: 
三一氢能科技有限公司
CN_224204113_U

Resumen de: CN224204113U

本实用新型涉及氢燃料电池技术领域,公开了一种叉车用燃料电池尾排消氢系统和燃料电池发动机,叉车用燃料电池尾排消氢系统包括:尾排消氢装置本体,其内壁围合形成容纳腔,容纳腔内用于容纳来自燃料电池发动机的尾排气;排放装置,与尾排消氢装置本体相连接,排放装置用于将容纳腔与外界选择性连通;定位装置,用于获取叉车的实时位置和/或判断叉车是否处于目标空间内,并生成实时位置信号;控制单元,与定位装置和排放装置电连接和/或通讯连接,控制单元用于基于实时位置信号控制排放装置的启闭。本实用新型所提供的叉车用燃料电池尾排消氢系统,避免了燃料电池发动机尾排中的氢气在封闭空间积聚产生的爆炸风险。

一种氢燃料电池热电联供系统

NºPublicación:  CN224204110U 05/05/2026
Solicitante: 
苏州市华昌能源科技有限公司
CN_224204110_U

Resumen de: CN224204110U

本实用新型公开了一种氢燃料电池热电联供系统,包括若干组并联设置的燃料电池单元、分别与若干组燃料电池单元连通的氢气供给单元、氢气排出单元、空气供给单元、空气排出单元、冷却液供给单元和冷却液排出单元,若干组燃料电池单元的开启数量可选择性设置;氢燃料电池热电联供系统还包括蒸发器、低沸点工质储罐、发电机、换热器、冷换热媒介储罐、分别穿入穿出蒸发器的第一管路和低沸点工质管路、设于第一管路上的第一调节阀、分别穿入穿出换热器的第二管路和冷换热媒介管路、设于第二管路上的第二调节阀,蒸发器和换热器并联设置。本实用新型氢燃料电池热电联供系统,能够提高系统的发电效率,实现输出电能功率的大范围调节,应用场景相对较多。

一种钒锂结合型储能电站系统

NºPublicación:  CN224204115U 05/05/2026
Solicitante: 
河北钒昇科技有限公司河北建投钒晟储能科技有限公司
CN_224204115_U

Resumen de: CN224204115U

本实用新型公开了一种钒锂结合型储能电站系统,包括架体、钒液流单元、锂电池单元和控制单元;钒液流单元设置在架体的底层,包括负极电解液储罐和正极电解液储罐,负极电解液储罐与正极电解液储罐之间连接有电堆和循环管路系统,电堆外侧设有电解液降温系统;锂电池单元设置在架体的中层,包括多个相连接的锂电池模组,多个锂电池模组之间设有风道;控制单元设置在架体的顶层,控制单元包括若干采集模块,采集模块分别与电解液降温系统、风道相连接。本实用新型通过对架体分层布置的方式,将各单元集成在架体上,实现了结构紧凑、功能集成的目的。电解液降温系统和锂电池模组的风道均与控制单元的采集模块相连,实现了热管理的协同。

一种海上平台电解除污装置

NºPublicación:  CN224199198U 05/05/2026
Solicitante: 
上海赟申船舶工程有限公司
CN_224199198_U

Resumen de: CN224199198U

本实用新型提供一种海上平台电解除污装置,属于电解除污技术领域,包括:托架,所述托架的上表面设置有电解槽,所述电解槽的一侧设置有氢气脱气罐,所述氢气脱气罐的表面安装有次氯酸钠加液管,所述次氯酸钠加液管的外侧的一端安装有加药漏斗,所述氢气脱气罐的一侧设置有氢燃料电池,所述托架的表面安装有与电解槽相适应的增压泵,本方案通过电解槽、氢气脱气罐和氢燃料电池的配合使用,通过电解海水原位生成活性物质,防止二次污染,符合环保法规要求,并对氢气防爆排放和氯气自动中和,避免海洋生态风险,能够快速有效地去除金属表面的油污、锈蚀和其他沉积物,显著提高该装置的工作效率,并增加船体的使用寿命。

电解槽及液流电池

NºPublicación:  CN224204112U 05/05/2026
Solicitante: 
南方科技大学
CN_224204112_U

Resumen de: CN224204112U

本实用新型公开了电解槽及液流电池,电解槽包括自下而上依次层叠设置的阳极金属集流体层、开设有阳极液容纳腔室的第一绝缘层、开设有阴极液容纳腔室的第二绝缘层以及阴极金属集流体层;阳极液容纳腔室贯穿第一绝缘层的上下表面,阳极液容纳腔室内嵌设有第一环形密封件;阴极液容纳腔室贯穿第二绝缘层的上下表面,阴极液容纳腔室内嵌设有第二环形密封件;阴极金属集流体层上开设有阴极气体容纳腔室、第一进气通道以及第一排气通道,阴极气体容纳腔室为盲槽;其中,阳极液容纳腔室、阴极液容纳腔室以及阴极气体容纳腔室连通。应用该电解槽的液流电池的阴极与阳极之间的距离变小,从而使内阻变小,且整体结构也变小。

一种复合多孔基底膜及其制备方法

NºPublicación:  CN121983608A 05/05/2026
Solicitante: 
深圳市科新创界新材料有限公司
CN_121983608_A

Resumen de: CN121983608A

本发明公开了一种复合多孔基底膜及其制备方法,所述复合多孔基底膜包括多孔磺化树脂基底膜以及至少部分填充在所述多孔磺化树脂基底膜孔内的氢键供体层。本发明提供的复合多孔基底膜与功能树脂材料之间的界面相容性和界面结合力均较优,降低了分层的风险,为长时间运行提供应用基础。

一种阴极半开放式空冷燃料电池双极板及具有其的电池电堆

NºPublicación:  CN121983610A 05/05/2026
Solicitante: 
协氢(上海)新能源科技有限公司
CN_121983610_PA

Resumen de: CN121983610A

本发明涉及空冷燃料电池技术领域,特别涉及一种阴极半开放式空冷燃料电池双极板及具有其的电池电堆。以解决阴极板流场设计存在的空气分布与温度均匀性差、散热能力不足及运行温区窄的问题。双极板包括阳极板和阴极板,阳极板上设有氢气流道,阴极板上设有空气流道,空气流道包括若干条相互独立的子流道;子流道在阴极板的反应表面上沿其长度方向阵列排布;每条子流道均呈具有偶数次弯折的迂回式延伸,且具有独立的空气入口和空气出口,位于阴极板在长度方向上相对的两侧。电池电堆,包括若干个如上所述的双极板,双极板依次层叠设置,且相邻的双极板之间设置有质子交换膜。电堆还包括依次集成在电堆外侧的集流板和端板。流场结构高度集成。

一种液流电池外特性预测方法及设备

NºPublicación:  CN121978529A 05/05/2026
Solicitante: 
大连理工大学国网辽宁省电力有限公司电力科学研究院国网辽宁省电力有限公司
CN_121978529_PA

Resumen de: CN121978529A

本申请公开了一种液流电池外特性预测方法及设备,方法包括:构建全钒液流电池的等效电路模型与热模型;根据初始电解液温度与初始各价态钒离子浓度,计算等效电路模型的等效电路参数;根据等效电路参数和充放电电流,计算当前时刻的电池输出电压与电功率;将当前时刻的环境温度、电功率与循环泵的泵功率输入热模型,求解下一时刻的电堆电解液温度;将下一时刻的电堆电解液温度输入至钒离子浓度的动态微分方程,得到下一时刻的钒离子浓度;将下一时刻的电解液温度与钒离子浓度反馈至等效电路模型,循环迭代,直至电池充放电过程达到稳态时停止,得到液流电池在充放电过程每个时刻的输出电压和电堆电解液温度。既减少计算资源又提高预测精准度。

燃料电池的电堆维修方法、装置、设备及存储介质

NºPublicación:  CN121983620A 05/05/2026
Solicitante: 
东风汽车集团股份有限公司
CN_121983620_A

Resumen de: CN121983620A

一种燃料电池的电堆维修方法、装置、设备及计算机可读存储介质,包括:通过根据采集故障电池的尺寸参数和初始接触电阻匹配对应的目标电池;根据采集故障电池的历史运行参数,计算出所述故障电池的电池折旧程度值;根据所述故障电池的电池折旧程度值,确定所述目标电池的目标预压压力和保压时长;根据所述目标预压压力和所述保压时长将所述目标电池在预置位置处压装至预置高度,并测量当前电池堆芯的整体内阻;基于所述当前电池堆芯的整体内阻,确定是否压装完成,以在压装完成时进行封装,解决了相关技术中现有燃料电池电堆维修方法中,直接替换新电池与旧电池之间因密封线形变状态不一致导致的密封适配不良的技术问题。

燃料电池系统、燃料电池电堆和用电设备

NºPublicación:  CN224204116U 05/05/2026
Solicitante: 
武汉海亿新能源科技有限公司
CN_224204116_U

Resumen de: CN224204116U

本申请涉及燃料电池技术领域,提供了燃料电池系统、燃料电池电堆和用电设备。该燃料电池系统包括:调压设备、电堆本体和导电组件,其中:所述调压设备设置于所述电堆本体的上端面;所述导电组件包括组件本体和与所述组件本体连接的导电端口;所述导电组件的组件本体设置于所述电堆本体的内腔,并且与所述电堆本体的电极连接;所述导电组件的导电端口延伸出所述电堆本体的上端面,并且插接于所述调压设备内部的电流传输接口。因此该燃料电池系统中,并不需要采用现有技术中的外置接线束的方式来连接电堆本体和调压设备,从而解决了现有技术中的问题。

一种室外用箱体的防水结构

NºPublicación:  CN224204224U 05/05/2026
Solicitante: 
大连东芝机车电气设备有限公司
CN_224204224_U

Resumen de: CN224204224U

本实用新型公开了一种室外用箱体的防水结构,包括箱体密封条、外门密封防水钣金、门缝密封装置、钣金间隙防水结构;箱体密封条设于箱体表面边缘,外门密封防水钣金设于对开设置在箱体上的第一外门以及第二外门的内部边缘,第一外门和第二外门关闭时,外门密封防水钣金能够与箱体密封条抵接;门缝密封装置设于第一外门上,当第一外门和第二外门关闭时,门缝密封装置靠近第二外门的一侧能够设于第二外门内部,钣金间隙防水结构设于第二外门内,能够遮挡住第二外门上的外门密封防水钣金与门缝密封装置之间的钣金缝隙。本实用新型中公开的一种室外用箱体的防水结构,防止雨水从第一外门和第二外门之间的门缝进入箱体,保证箱体的防水效果。

用于阴极封闭电堆或甲醇燃料电池的空气供给装置及方法

NºPublicación:  CN121983615A 05/05/2026
Solicitante: 
四川轻绿科技有限公司
CN_121983615_PA

Resumen de: CN121983615A

本发明公开了一种用于阴极封闭电堆或甲醇燃料电池的空气供给装置及方法。装置包括高速无刷直流电机、由其直驱的离心叶轮、封装叶轮的蜗壳及电子控制单元。叶轮与蜗壳经气动优化,使装置在1‑10kPa背压下具有高效率和宽稳定工作区。电子控制单元以电堆负载电流为主前馈信号,通过内置映射表快速设定电机目标转速,并采用转速闭环实现精确跟踪。控制单元集成有自学习补偿、抗扰动快速响应、安全保护及抗积分饱和等机制。本发明解决了小型化燃料电池系统对空气供给部件高背压、快响应、小体积、长寿命的苛刻要求。

一种基于海水制氢的水循环燃料电池动力系统及船舶

NºPublicación:  CN121983622A 05/05/2026
Solicitante: 
西北工业大学
CN_121983622_PA

Resumen de: CN121983622A

本发明属于海水燃料电池发电技术领域,具体涉及一种基于海水制氢的水循环燃料电池动力系统及船舶。包括海水预处理单元,用于接收海水并去除海水中的杂质;燃料供给与混合单元,连接海水预处理单元,用于将NaBH4和海水进行混合形成氢燃料;氢燃料电池单元,连接燃料供给与混合单元,用于水解反应生成氢气,将氢气转化为直流电,并生成循环水;循环单元,分别连接氢燃料电池单元和燃料供给与混合单元,用于将循环水送入燃料供给与混合单元;动力单元,连接氢燃料电池单元,用于向船舶提供动力。本发明通过海水直接参与硼氢化钠水解反应启动系统,并将燃料电池生成水回收循环利用,实现“水‑氢‑电”闭环,提升船舶能量密度与空间利用率。

一种基于涡流管速效制氮的氢能飞机燃料电池系统应急惰化系统及方法

NºPublicación:  CN121983613A 05/05/2026
Solicitante: 
金陵科技学院
CN_121983613_PA

Resumen de: CN121983613A

本发明公开了一种基于涡流管速效制氮的氢能飞机燃料电池系统应急惰化系统及方法,属于氢能航空安全技术领域,系统包括应急液氢供给单元、涡流管速效制氮单元和气体释放单元;所述应急液氢供给单元用于提供高速氢射流;所述涡流管速效制氮单元包括一台具有驱动气入口、被分离气入口、冷端出口和热端出口的涡流管;所述气体释放单元设置在燃料电池设备舱内,用于释放气体;所述应急液氢供给单元与所述涡流管的驱动气入口连接,所述涡流管的被分离气入口与所述燃料电池设备舱的内部空间或预设的进气风道连通,所述涡流管的冷端出口与所述气体释放单元连接。本发明具有响应速度快、能源与原料自给、结构简单原理可靠等优点。

燃料电池系统及其控制方法

NºPublicación:  CN121983619A 05/05/2026
Solicitante: 
未势能源科技有限公司
CN_121983619_PA

Resumen de: CN121983619A

本发明提供了一种燃料电池系统及其控制方法,本发明的控制方法包括获取燃料电池的电流波动值和冷却液温度,以及电堆阳极进出口压差和氢循环泵运行电流;在获取的电流波动值、冷却液温度,以及电堆阳极进出口压差和氢循环泵运行电流均满足第一预设条件时,控制排水阀按照预设排水策略进行排水,在排水阀排水后,继续获取电流波动值和冷却液温度,以及电堆阳极进出口压差和氢循环泵运行电流;以及在继续获取的电堆阳极进出口压差和氢循环泵运行电流均满足第二预设条件时,重复以上步骤,并在以上步骤的重复次数不低于预设次数阈值时,判定排氮阀发生故障。本发明可实现排氮阀故障的在线诊断,利于提升燃料电池系统的使用品质。

一种离子交换膜及其制备方法和应用

NºPublicación:  CN121975165A 05/05/2026
Solicitante: 
深圳市科新创界新材料有限公司
CN_121975165_A

Resumen de: CN121975165A

本发明公开了一种离子交换膜及其制备方法和应用,在20℃下,所述离子交换膜的体积溶胀率<20%,且电化学参数α1<2.5,所述电化学参数α1为体积溶胀率和离子电导率的比值;本发明通过控制离子交换膜的电化学参数α1使得离子交换膜兼具尺寸稳定性优异且机械性能良好,同时具有较好的衰减性能表现。

一种模块化电堆结构及液流电池

NºPublicación:  CN121983631A 05/05/2026
Solicitante: 
绍兴柯桥星辰新能源有限公司
CN_121983631_PA

Resumen de: CN121983631A

本发明属于液流电池储能技术领域,具体涉及一种模块化电堆结构及液流电池,模块化电堆结构包括多个堆叠设置的电堆单元,电堆单元沿堆叠方向依次排列;每个电堆单元包括多个堆叠设置的单电池、第一端板和第二端板,单电池沿堆叠方向依次排列,第一端板和第二端板分别压紧在多个堆叠设置的单电池的两侧,第一端板上开设有第一流入端口和第一流出端口,第二端板上开设有第二流入端口和第二流出端口,第一端板和第二端板上设置有流体短接端口和电路短接端口。本发明的模块化电堆结构通过模块化设计,实现了液流电池局部故障单元的电路与流路快速短接、隔离与更换,保障了系统持续运行,提升了维护效率与运行可靠性。

一种燃料电池固态储氢系统和控制方法

NºPublicación:  CN121983621A 05/05/2026
Solicitante: 
军事科学院系统工程研究院军事新能源技术研究所
CN_121983621_PA

Resumen de: CN121983621A

本申请公开了一种燃料电池固态储氢系统和控制方法。其中系统包括:固态储氢模块、余热回收模块和动态控制单元,该固态储氢模块包括密封腔体,密封腔体包括至少两个储氢层,每个储氢层分别填充储氢材料并设置微通道换热阵列,所有微通道换热阵列的两端分别连接进液总管与出液总管;余热回收模块包括三通阀、加热器、循环泵,该动态控制单元包括传感器组和控制器,传感器组分别与燃料电池、固态储氢模块和余热回收模块连接,控制器与余热回收模块连接。该系统通过微通道换热阵列优化热管理,提高储氢材料的反应效率,再利用燃料电池废热,解决传统储氢系统热管理效率低、能耗高的问题。

一种液流电池的电极框板及电堆结构

NºPublicación:  CN121983612A 05/05/2026
Solicitante: 
浙江聚合储能科技有限公司
CN_121983612_PA

Resumen de: CN121983612A

本发明涉及液流电池技术领域,且公开了一种液流电池的电极框板及电堆结构,包括由两个框板组合件和离子交换膜组成的框板结构,所述框板组合件由第一上框板和第一下框板或第二上框板和第二下框板夹住石墨板和框板密封件形成,所述第一上框板和第二上框板采用阶梯结构,将石墨板和框板密封件嵌入在凹槽内,且框板密封件覆盖在石墨板上,最后将第一下框板和第二下框板覆盖在框板密封件上,形成框板组合件,两个框板组合件再依次将碳毡、离子交换膜、离子交换膜密封件和碳毡夹在中间,形成一片单电池。

一种PEM燃料电池膜电极及其制备方法

NºPublicación:  CN121983590A 05/05/2026
Solicitante: 
国家电投集团氢能科技发展有限公司
CN_121983590_PA

Resumen de: CN121983590A

本发明属于燃料电池技术领域,具体涉及一种PEM燃料电池膜电极及其制备方法。本发明提供的PEM燃料电池膜电极的制备方法,包括以下步骤:制备复合亲水树脂和复合疏水树脂,采用复合亲水树脂配制阴极第一催化层浆料,控制喷涂速率得到复合亲水树脂含量渐变的阴极第一催化层,采用复合疏水树脂配制阴极第二催化层浆料,控制喷涂速率得到复合疏水树脂含量渐变的阴极第二催化层,将阴极第一催化层、阴极第二催化层、阳极催化层与质子膜进行转印热压,得到膜电极,其中阴极第一催化层中复合亲水树脂的含量沿重力方向从上到下均匀减少,阴极第二催化层中复合疏水树脂的含量沿重力方向从上到下均匀增加。

一种高效抗一氧化碳中毒的质子交换膜及其制备方法

NºPublicación:  CN121983624A 05/05/2026
Solicitante: 
山东国创燃料电池技术创新中心有限公司
CN_121983624_PA

Resumen de: CN121983624A

本发明涉及燃料电池技术领域,尤其涉及一种高效抗一氧化碳中毒的质子交换膜及其制备方法。本发明采用石墨烯功能化锚定催化剂和梯度化催化剂分布膜结构设计策略,提高催化剂在质子膜中的分散性和利用率,进而有效缓解气体杂质引起的电堆性能衰减,指导膜电极及电堆优化迭代。本发明制备出具有优异抗一氧化碳中毒效果的质子交换膜,将其制备成膜电极用于燃料电池,相比于不含添加剂质子交换膜,基于该膜的电池性能得到大幅度提升,抗一氧化碳中毒能力可达到0.72V@600mA/cm2@60ppm CO,有效提高燃料电池的耐久性。

一种基于海水直接硼氢化钠燃料电池的动力系统及船舶

NºPublicación:  CN121983623A 05/05/2026
Solicitante: 
西北工业大学
CN_121983623_PA

Resumen de: CN121983623A

本发明属于海水燃料电池发电技术领域,具体涉及一种基于海水直接硼氢化钠燃料电池的动力系统及船舶。包括海水预处理单元,用于接收海水并去除海水中的杂质;燃料供给与混合单元,连接海水预处理单元,用于将NaBH4和海水进行混合形成燃料;直接硼氢化钠燃料电池单元,连接燃料供给与混合单元,通过催化燃料和海水发生电化学反应,将化学能转化为直流电电能,动力单元,连接直接硼氢化钠燃料电池单元,将直流电电能逆变为交流电,同时用于向船舶提供动力和储存电能,平衡功率。本发明以“海水预处理‑燃料供给‑电化学反应‑动力输出”一体化系统,通过海水直接参与反应实现能量密度跃升,增加续航能力与航行稳定性。

具有热平顺切换功能的电解/发电可逆系统及其控制方法

NºPublicación:  CN121983616A 05/05/2026
Solicitante: 
天府永兴实验室
CN_121983616_PA

Resumen de: CN121983616A

本发明提供了一种具有热平顺切换功能的电解/发电可逆系统及其控制方法,涉及燃料电池技术领域,本发明的系统包括可逆固体氧化物电堆、分级热缓冲架构、三通比例调节阀和控制器其中,可逆固体氧化物电堆包括沿轴向堆叠的多个单电池单元;分级热缓冲架构包括周期性设置于可逆固体氧化物电堆内部的内环热缓冲板以及设置于进气路径上的外环相变歧管;三通比例调节阀用于调节进入可逆固体氧化物电堆的扫掠气流经外环相变歧管的流量比例;控制器内置有热状态感知模块与协同补偿算法,用于实时调控电堆的操作电参数与流体回路。本发明的系统通过分级热缓冲与协同热控,抑制模式切换瞬态热冲击,能够实现温度平顺过渡,延长系统寿命。

一种磺化含氟聚酰亚胺-金属有机框架复合膜及其制备方法和应用

NºPublicación:  CN121983609A 05/05/2026
Solicitante: 
哈尔滨理工大学
CN_121983609_PA

Resumen de: CN121983609A

本发明公开了一种磺化含氟聚酰亚胺‑金属有机框架复合膜及其制备方法和应用,属于全钒液流电池隔膜技术领域。本发明方法:用高温一步法合成磺化含氟聚酰亚胺FSPI;采用水热法制备金属有机框架MIL‑101(Cr);采用水热法制备金属有机框架α‑Fe2O3/MIL‑101(Cr);采用流延法制备磺化含氟聚酰亚胺‑金属有机框架复合膜FSPI/α‑Fe2O3/MIL‑101(Cr)。通过在磺化含氟聚酰亚胺中引入金属有机框架α‑Fe2O3/MIL‑101(Cr),调控离子传输通道。使得调控后的离子传输通道大于水合质子(<0.24nm),小于水合钒离子(>0.6nm),从而提高磺化含氟聚酰亚胺隔膜的离子选择性。本发明制得的复合膜具有高质子电导率、良好的阻钒性能以及优越的离子选择性。将制得的复合膜用于全钒液流电池中,提升了电池的循环稳定性。

一种液流电池的电框安装结构

NºPublicación:  CN121983611A 05/05/2026
Solicitante: 
东莞市鸿坚新能源科技有限公司
CN_121983611_PA

Resumen de: CN121983611A

本发明涉及一种液流电池的电框安装结构,包括框体、安装件和固定层;框体包括电极腔、流道和安装槽,电极腔沿框体的厚度方向贯通,安装槽环绕电极腔的外周设置;安装件设于安装槽内,安装件具有相对的第一面和第二面,安装件的第二面与安装槽的槽底表面接触;固定层呈环形状,固定层设于安装件第一面的边缘,固定层上开设有导流槽,导流槽内间隔设有多个凸起的导流块,导流槽分别与流道和电极腔连通;其中,固定层与安装件的第一面和安装槽的内侧壁密封粘合,以将安装件固定于安装槽内。本发明通过固定层的密封粘合设计,替代传统激光焊接的连接方式,有效提升密封可靠性,降低漏液风险,且可有效降低生产难度和生产成本。

一种基于直涂工艺的膜电极及其制备方法与应用

NºPublicación:  CN121983589A 05/05/2026
Solicitante: 
常州氢龙科技有限公司
CN_121983589_PA

Resumen de: CN121983589A

本发明提供了一种基于直涂工艺的膜电极及其制备方法与应用,属于燃料电池技术领域。本发明直接将阴极或阳极催化剂浆料涂布于带有临时支撑基底的质子交换膜一侧;随后,在该已涂覆催化层的表面继续直接涂覆质子交换膜功能层和催化剂浆料,从而实现质子交换膜与双侧催化层的连续构筑;最终通过退火处理促进界面融合与结构致密化,获得完整的三合一膜电极。该方法完全摒弃了传统转印工艺中所需的转印膜及热压转印步骤,不仅简化了制造流程、降低了材料与能耗成本,还显著提升了生产速度。更重要的是,通过精准控制涂布顺序、浆料配方及干燥‑退火工艺,有效抑制了质子交换膜在湿‑干循环过程中的溶胀与形变,确保膜电极结构平整、界面结合牢固。

一种液流电池电极及其应用和处理方法

NºPublicación:  CN121983592A 05/05/2026
Solicitante: 
毅富能源科技(广东)有限公司
CN_121983592_PA

Resumen de: CN121983592A

本发明公开一种液流电池电极及其应用和处理方法,所述处理方法包括步骤:S100:将碳毡在25‑35%压缩比条件下夹持固定并干燥,形成预置应力结构;S200:将应力预置后的碳毡置于管式炉中,进行梯度升温热处理;同时控制管式炉内沿电解液流动方向的空气流速,使对应电解液入口侧区域的空气流速为对应电解液出口侧区域空气流速的1.8‑2.2倍;S300:通入饱和水蒸气,在135‑145℃条件下处理2.0‑2.5小时,然后梯度干燥至室温,然后冷却至室温。本发明技术方案旨在提升全钒液流电池电极的能量效率和循环稳定性。

固体氧化物燃料电池全电池及其制备方法

NºPublicación:  CN121983591A 05/05/2026
Solicitante: 
山东新寰清科技发展有限公司
CN_121983591_A

Resumen de: CN121983591A

本发明属于固体氧化物燃料电池技术领域,公开了一种固体氧化物燃料电池全电池及其制备方法。解决了现有技术中通过逐层制备的方法制作SOFC全电池存在电池片弯曲变形严重的问题。本发明通过优化各功能层的浆料配方和溶剂体系,实现各层收缩行为的匹配;通过采用热压复合工艺,显著提高各功能层之间的界面结合强度,减少分层风险;通过共烧结工艺,减少烧结次数,缩短制备周期,降低能耗。本发明制备的全电池具有平整度高、界面结合强度好、电化学性能优异、热稳定性优异等优点,能够显著提高SOFC电堆的组装效率和运行稳定性,降低生产成本,具有广阔的市场前景。

一种氢能密封用高抗暴氟橡胶及其制备方法和用途

NºPublicación:  CN121975255A 05/05/2026
Solicitante: 
四川道弘新材料股份有限公司
CN_121975255_A

Resumen de: CN121975255A

本发明提供了一种氢能密封用高抗暴氟橡胶及其制备方法和用途,属于化工材料领域。它是以包括下述重量份数的原料制得:氟橡胶生胶100份,硫化剂2~5份,交联剂3~6份,白炭黑15~35份,硅藻土10~40份,硅灰石10~20份,白炭黑分散剂1~2份,内脱模剂1~2份。本发明采用白炭黑、硅藻土和硅灰石作为主要填料,通过这三种不同形态填料的复配,制得的氟橡胶具有高抗爆性、极低透气量和透气系数,同时,还具有高硬度和优异的力学性能,能够满足氢能系统对密封材料在70MPa高压工况下的长期可靠性和安全性要求,为氢能装备提供长效可靠的密封解决方案。

一种铋基改性复合碳毡电极的制备方法

NºPublicación:  CN121983588A 05/05/2026
Solicitante: 
张家港德泰储能装备有限公司
CN_121983588_PA

Resumen de: CN121983588A

本发明公开了一种铋基改性复合碳毡电极的制备方法,在管式炉内对原始碳基材料的碳纤维表面进行碳热还原处理,在碳纤维表面形成碳缺陷,并为后续铋单质的负载提供更多且更均匀的附着点。通过空气与氩气交替反应,使负载均匀的同时,保证了铋单质的完全转化。同时,利用金属铋熔点较低的特点,在反应温度下形成铋蒸汽,进一步对改性电极上暴露的碳基底进行均匀负载,使得铋负载的程度更可控。

一种电芯叠片设备

NºPublicación:  CN121983675A 05/05/2026
Solicitante: 
广东中合智能设备有限公司
CN_121983675_PA

Resumen de: CN121983675A

本发明公开了一种电芯叠片设备,其包括机体、叠片装置、第一矫正装置、第二矫正装置、两个图像采集组件、第一线性模组、第二线性模组及第一机架,所述第一线性模组周围布置有多个带第一极片料盒的第一顶升机构;所述第二线性模组设有第二矫正装置、带第二极片料盒的第二顶升机构以及横向设置的、配有第二夹具的第三线性模组;所述第一支架设有第四线性模组,所述第四模组依次设有第一至第四抓取机构、切断机构及隔膜送料机构。本发明实现对不同规格第一极片物料及第二极片物料的兼容性,通过第一矫正及第二矫正装置的矫正确保了叠片精度,且通过第四模组实现极片物料的同步抓取叠放动作,提升电芯叠片的生产效率与质量。

一种内燃机和燃料电池复合进排气系统及控制方法

NºPublicación:  CN121976876A 05/05/2026
Solicitante: 
山东大学
CN_121976876_PA

Resumen de: CN121976876A

本发明提供了一种内燃机和燃料电池复合进排气系统及控制方法,涉及能量多级利用与高效动力系统集成技术领域,包括三条通路:燃料电池的排气口与涡轮增压机构的进气通路相连,之间设有第五调节阀,用于控制燃料电池排气进入涡轮增压机构的气体压力和流量;燃料电池空压机的出口与涡轮增压机构的进气通路相连,之间设有第六调节阀,用于控制压缩空气进入涡轮增压机构的气体压力和流量;内燃机机体的排气口与涡轮增压机构的进气通路相连,之间设有第十三调节阀,用于控制内燃机机体废气进入涡轮增压机构的气体压力和流量。本发明实现内燃机与燃料电池进排气能量的高效耦合利用,提高系统能量利用效率,改善内燃机与燃料电池的瞬态响应特性。

一种可逆固体氧化物电池复合氧电极及其制备方法和应用

NºPublicación:  CN121983587A 05/05/2026
Solicitante: 
中国科学院上海应用物理研究所中海石油气电集团有限责任公司
CN_121983587_PA

Resumen de: CN121983587A

本发明涉及一种可逆固体氧化物电池复合氧电极及其制备方法和应用,其包括按照PNCO的化学计量比,称取含镨、镍、钴的可溶性盐溶于水得到混合溶液;向所述混合溶液中加入络合剂,经超声处理后再搅拌,得到PNCO前驱液;将所述PNCO前驱液转移至LSC氧电极的表面进行真空浸渍;将浸渍后的电池放入烧结炉中煅烧,重复浸渍煅烧循环,得到PNCO‑LSC复合氧电极。本发明通过溶液浸渍法将高氧离子导电性的PNCO材料负载于高电子导电性的LSC氧电极表面,显著提升氧电极的电荷传输能力和氧离子传输速率,增加反应活性位点,在电解CO2模式下具备更优异的电解电流密度,保证电池在长期运行过程中保持良好的稳定性。

一种高铁钒电解液中钒铁分离的方法

NºPublicación:  CN121983625A 05/05/2026
Solicitante: 
承德钒钛新材料有限公司承德钢铁集团有限公司河钢股份有限公司承德分公司
CN_121983625_A

Resumen de: CN121983625A

本发明公开一种高铁钒电解液中钒铁分离的方法,包括pH调控、除铁、钒萃取和钒反萃;所述除铁,向调节pH后的高铁钒电解液中添加铁离子靶向络合剂和固相吸附剂,搅拌下反应10‑15min后直接过滤,得到低铁钒电解液和固相;所述钒萃取,采用预处理后的P204、TBP和磺化煤油的混合溶剂萃取低铁钒电解液中的钒,得到含钒有机溶液;所述钒反萃:将含钒有机溶液经过浓度为2.0~5.0mol/L的硫酸溶液反萃得到钒电解液。本发明方法可用于处理所有价态的铁离子,特别是比钒离子更易萃取的三价铁离子,反萃后可直接获得铁离子浓度满足行业标准的合格钒电解液,并且络合剂、吸附剂可循环利用。

一种质子交换膜燃料电池差异化冷却流道及其设计方法

NºPublicación:  CN121980712A 05/05/2026
Solicitante: 
西北工业大学宁波研究院
CN_121980712_PA

Resumen de: CN121980712A

本发明公开了一种质子交换膜燃料电池差异化冷却流道及其设计方法,涉及燃料电池热管理技术领域。该方法包括获取基于多物理场耦合仿真的质子交换膜燃料电池全域产热功率密度分布图,并识别不同温度特征区域的极值;定义流道截面的几何参数;设定流道宽度和流道高度为定值,并根据不同温度特征区域的极值确定流道间距的上限值和下限值;构建基于局部产热功率密度梯度的流道间距映射函数;根据映射函数获取流道间距。本发明基于质子交换膜燃料电池真实产热分布数据,通过量化中心与边缘区域的产热密度差异,采用中心区域流道加密、边缘区域流道放宽的差异化结构,实现散热效率与压降损失的协同优化。

一种磁性CoCu/C微环及其制备方法和应用

NºPublicación:  CN121972674A 05/05/2026
Solicitante: 
华南理工大学
CN_121972674_PA

Resumen de: CN121972674A

本发明公开了一种磁性CoCu/C微环及其制备方法和应用,包括以下步骤:(1)将钴盐、铜盐和表面活性剂溶解于水中制成金属配体溶液A,将2‑甲基咪唑分散在水中,制成有机配体溶液B;将溶液A、B混合后,在加热条件下搅拌反应,得到固体产物;洗涤后,经冷冻干燥处理,得到CoCu‑ZIF微环;(2)以CoCu‑ZIF微环为模板和前驱物,在保护气气体条件下进行碳热还原反应,制得磁性CoCu/C微环。所得CoCu/C微环具有优异的微波吸收性能,在2‑18GHz范围内,厚度为1.8 mm时,最大有效吸收带宽可达7.2GHz。同时该制备方法具有工艺简单、能耗低、可实现大量制备、应用范围广等优势。

一种改性导电石墨烯及其制备方法和应用

NºPublicación:  CN121983373A 05/05/2026
Solicitante: 
深圳市金晖科技有限公司
CN_121983373_A

Resumen de: CN121983373A

本发明涉及一种改性导电石墨烯及其制备方法和应用,涉及导电材料领域,包括以下步骤:将铝硅合金粉末加入碱性溶液中进行第一搅拌反应,后洗涤和干燥,得到第一硅载体;在惰性气体氛围下,将所述第一硅载体和镁粉进行加热反应,后酸洗和干燥,得到第二硅载体;将所述第二硅载体浸渍在含镍溶液中,后干燥和还原,得到第三硅载体等步骤。相较于现有技术,本发明通过采用三维多孔硅作为载体并在其表面化学沉积生长石墨烯层,并进一步将聚酰胺‑胺(PAMAM)枝接于石墨烯表面,增强与聚合物的相容性,抑制团聚,从而获得了一种高导电和优异兼容性的改性导电石墨烯材料,能够显著提高如燃料电池等导电性,应用前景广泛。

多取代吡啶盐衍生物作为负极电解质的水系有机液流电池

NºPublicación:  CN121983626A 05/05/2026
Solicitante: 
中国科学院山西煤炭化学研究所
CN_121983626_PA

Resumen de: CN121983626A

本发明提供一种多取代吡啶盐衍生物作为负极电解质的水系有机液流电池,属于氧化还原液流电池技术领域。包括负极电解液、隔膜、正极电解液,负极电解液的电解质为多取代吡啶盐衍生物。本申请所公开的多取代吡啶盐衍生物具有优异的氧化还原可逆性和电化学稳定性,可赋予相应水系有机液流电池以长循环寿命及低能量衰减,经3000次循环中仍然保持稳定的电化学性能,平均容量衰减速度为0.00013%/cycle(0.0025%/d)。

一种高稳定钒电解液及其应用

NºPublicación:  CN121983627A 05/05/2026
Solicitante: 
安徽海螺洁能科技有限公司安徽海螺产业技术研究院有限公司
CN_121983627_PA

Resumen de: CN121983627A

本发明涉及钒电池电解液技术领域,公开了一种高稳定钒电解液及其应用,包括支撑电解质;钒离子活性组分;以及稳定添加剂;所述钒离子活性组分包含V2+、V3+、VO2+和VO2+中的至少两种;所述稳定添加剂为嘧啶‑2,4,6‑三甲酸;其中,包含所述稳定添加剂的电解液,其电化学电压窗口为1.6V至1.8V。本发明通过引入嘧啶‑2,4,6‑三甲酸作为稳定添加剂,其分子中的嘧啶环氮原子与三个羧基氧原子构成多齿强配位结构,能与钒离子形成稳定的五元或六元螯合物,从而从源头上有效抑制了钒离子的水解聚合及V2O5沉淀的生成,显著提升了电解液在高温、高浓度条件下的长期化学稳定性。

一种双相杂化防冰涂层及其制备方法与应用

NºPublicación:  CN121975431A 05/05/2026
Solicitante: 
山东国创燃料电池技术创新中心有限公司
CN_121975431_PA

Resumen de: CN121975431A

本发明涉及功能涂层材料技术领域,尤其涉及一种双相杂化防冰涂层及其制备方法与应用。所述双相杂化防冰涂层包括疏水相基料和增强相基料;所述疏水相基料由表面改性的纳米二氧化硅与PDMS复合而成,所述增强相基料由COF与石墨烯复合而成。使用低表面能的PDMS和改性的纳米二氧化硅混合形成疏水相基料,使用具有良好机械强度和光热电效应的石墨烯和COF材料混合形成增强相基料,两相混合并利用等离子体预处理、涂覆工艺和温湿度控制后处理形成均匀的双相杂化防冰涂层,可用于燃料电池零部件的防结冰防护。

一种适用于海上风机备电的氨氢燃料电池发电装置及方法

NºPublicación:  CN121984152A 05/05/2026
Solicitante: 
福大紫金氢能科技股份有限公司福州大学
CN_121984152_PA

Resumen de: CN121984152A

本发明涉及一种适用于海上风机备电的氨氢燃料电池发电装置及方法,装置包括:氨氢燃料发电单元;功率转换和控制单元,功率转换和控制单元包括DC‑DC恒流升压模块、储能变流器、逆变器,DC‑DC降压模块及控制器,DC‑DC恒流升压模块的输入端连接于氨氢燃料发电单元,储能变流器的输出端连接于海上风机的风机偏航系统,逆变器的输入端连接于氨氢燃料发电单元的输出端,逆变器的输出端连接于海上风机的UPS单元;高倍率放电单元,高倍率放电单元的输入端连接于DC‑DC恒流升压模块,高倍率放电单元的输出端连接于储能变流器的输入端。避免或降低高温高湿环境下热失控风险,同时以氨氢为燃料,使得整个发电过程零碳排放,符合绿色能源发展。

一种全钒液流电池用高稳定性电解液及其制备方法

NºPublicación:  CN121983629A 05/05/2026
Solicitante: 
湖南省银峰新能源有限公司
CN_121983629_A

Resumen de: CN121983629A

本申请涉及液流电池领域,具体涉及一种全钒液流电池用高稳定性电解液及其制备方法。一种全钒液流电池用高稳定性电解液,包括电解液原液和稳定剂,所述稳定剂包括极性溶剂和吡咯,所述极性溶剂包括丙酮和N‑甲基吡咯烷酮中的至少一种;所述电解液原液中钒浓度为2.0~4.5mol/L,硫酸根浓度为2~4mol/L,氯离子浓度为3.2~5.8mol/L,所述电解液原液中钒的价态为2价、3价、4价、5价或其中间价态。本申请中以极性溶剂和吡咯作为稳定剂,有效克服了全钒液流电池在零下温度环境中容易出现电解液凝固和钒离子析出结晶的问题,拓宽了全钒液流电池正常运行温域。

一种膜电极制备用狭缝式卷对卷刮涂设备及方法

NºPublicación:  CN121972375A 05/05/2026
Solicitante: 
中国科学院长春应用化学研究所
CN_121972375_PA

Resumen de: CN121972375A

本申请公开了一种膜电极制备用狭缝式卷对卷刮涂设备及方法,涉及新能源装备制造技术领域,该膜电极制备用狭缝式卷对卷刮涂设备包括收放组件、预处理部件、涂布组件和干燥组件,收放组件用于基材卷的承载和可控释放,预处理部件用于基材的改性处理;涂布组件用于基材上的浆料刮涂;干燥组件浆料用于基材的干燥固化,本发明能实现从基材放卷、预处理、精密涂布到即时干燥的连续或半连续化作业,解决现有工业生产制备设备体积大、耗材多和操作复杂等问题。

一种便携调节式电堆定位组装装置

NºPublicación:  CN121983630A 05/05/2026
Solicitante: 
新源动力股份有限公司
CN_121983630_PA

Resumen de: CN121983630A

本发明提供一种便携调节式电堆定位组装装置,包括:电堆组装装置骨架Ⅲ包括底板和支撑板;前开合定位装置Ⅳ包括开合横梁、连接板Ⅰ和定位圆柱杆Ⅰ;连接板Ⅰ两端分别固定安装一个开合横梁;两个开合横梁之间通过定位圆柱杆Ⅰ相连接;后定位装置Ⅴ包括连接板Ⅱ、定位圆柱杆Ⅱ和固定横梁;连接板Ⅱ两端分别固定安装一个固定横梁;两个固定横梁之间过定位圆柱杆Ⅱ相连接;左右开合定位装置Ⅵ包括定位圆柱杆Ⅲ、固定拉杆板、固定环、导向杆和连接块;定位圆柱杆Ⅲ和固定拉杆板上下两端分别通过一组导向杆和连接块相连接;支撑板上下两端分别开设有安装通孔,安装通孔处设置有固定环。本发明采用六个圆柱定位杆进行燃料电池电堆部件的外表面定位。

基于数字孪生的SOFC热安全预测性管理系统及其控制方法

NºPublicación:  CN121983617A 05/05/2026
Solicitante: 
天府永兴实验室
CN_121983617_PA

Resumen de: CN121983617A

本发明提供了基于数字孪生的SOFC热安全预测性管理系统及其控制方法,涉及燃料电池技术领域,其包括感知层、数字孪生层、状态修正层和决策控制层。感知层用于采集电堆的运行参数;数字孪生层部署有降阶多物理场耦合模型,用于计算电堆内部三维温度场的先验分布;状态修正层包括状态估计器,用于将高频阻抗映射为电解质层的等效平均温度观测值,并以观测值为约束,对先验分布进行实时校准,生成修正后的后验温度场;决策控制层包括模型预测控制器,并基于后验温度场对未来温度梯度的预测结果,在预设热应力安全边界条件下,输出控制指令调节空气流量和/或负载电流。本发明将电堆内部温度场重构为可预测的数字镜像,实现从滞后反馈到预测控制的跨越。

一种海上风光集成CCUS系统

NºPublicación:  CN121971972A 05/05/2026
Solicitante: 
中国华能集团清洁能源技术研究院有限公司华能国际电力股份有限公司上海石洞口第二电厂
CN_121971972_PA

Resumen de: CN121971972A

本发明提出一种海上风光集成CCUS系统,所述海上风光集成CCUS系统包括:安装平台、能源供应组件、碳捕集组件和封存组件,能源供应组件设于安装平台,能源供应组件用于提供动力,碳捕集组件设于安装平台,碳捕集组件与能源供应组件电连接,碳捕集组件包括捕集部件和输送部件,捕集部件用于从环境空气中捕集和处理二氧化碳,输送部件用于输送捕集到的二氧化碳,封存组件与输送部件相连,以用于将二氧化碳注入并封存于海底地质构造中。本发明的海上风光集成CCUS系统通过多系统的协同工作,实现了二氧化碳的高效捕集、运输与封存,同时利用海上可再生能源为整个系统提供动力,显著提升了系统的环保性和经济性。

一种导电氧化物负载钯乙醇燃料电池阳极催化剂制备方法

NºPublicación:  CN121983597A 05/05/2026
Solicitante: 
重庆科技大学
CN_121983597_PA

Resumen de: CN121983597A

本发明属于燃料电池领域,涉及一种导电氧化物负载钯乙醇燃料电池阳极催化剂制备方法,该催化剂为Pd/c‑TiO2@MoO3催化剂,所述制备方法包括以下步骤:将TiO2与钼源混合焙烧得TiO2@MoO3,经化学还原得导电型c‑TiO2@MoO3;将其分散后加入钯前驱体吸附、还原剂还原,洗涤干燥得Pd/c‑TiO2@MoO3阳极催化剂,再负载于电极基底活化即得工作电极。本发明工艺简单、可控性强,所得催化剂导电及催化性能优异,可用于直接乙醇燃料电池阳极催化乙醇氧化反应,应用前景良好。本发明为直接乙醇燃料电池阳极催化剂稳定性难题提供了一种新型、可行的解决方案,有望推动直接乙醇燃料电池的工业化应用进程。

一种直接甲醇燃料电池催化剂及制备方法

NºPublicación:  CN121983598A 05/05/2026
Solicitante: 
浙江理工大学
CN_121983598_PA

Resumen de: CN121983598A

本发明公开了一种直接甲醇燃料电池催化剂及制备方法,其结构单元由垂直定向碳纳米管作为导电网络,铂铁钴镍铜高熵合金负载于该导电网络上,其制备方法,具体包含以下步骤:S1制备垂直定向生长的碳纳米管;S2水热反应负载铁钴镍铜纳米片,获得铁钴镍铜氢氧化物@垂直定向碳纳米管;S3将获得的铁钴镍铜氢氧化物@垂直定向碳纳米管放入氯铂酸溶液浸泡以负载铂离子;S4在氩氢氛围中,利用射频等离子体技术对浸泡过氯铂酸溶液的铁钴镍铜氢氧化物@垂直定向纳米管进行等离子体还原处理,即得直接甲醇燃料电池催化剂,具有高比表面积、活性位点多、性能优异、低成本且具有长期稳定性的特点。

一种宽域超音速电化学辅助组合动力循环系统

NºPublicación:  CN121973938A 05/05/2026
Solicitante: 
西北工业大学
CN_121973938_PA

Resumen de: CN121973938A

本发明提出了一种宽域超音速电化学辅助组合动力循环系统,属于航空推进技术领域。解决了现有超声速发动机无法在跨速域飞行时稳定高效地压缩空气、为燃料电池提供稳定、洁净且湿度适宜空气的问题。它包括推进系统、燃料电池系统和润滑冷却系统;推进系统从前往后依次为进气道、螺杆式压气机Ⅰ、电动机Ⅰ、螺杆式压气机Ⅱ、电动机Ⅱ和引射尾喷管,电动机Ⅰ和电动机Ⅱ电机轴分别与螺杆式压气机Ⅰ和螺杆式压气机Ⅱ螺杆轴相连。本发明以燃料电池作为动力,是一种高效、零污染发动机;采用两级螺杆式压气机,其增压比较高,工作稳定,对进口气压、流量波动不敏感,可在跨速域飞行时稳定高效地压缩空气,同时为燃料电池提供稳定、洁净且湿度适宜空气。

一种钒液流电池用稳定型电解液、制备方法及其应用

NºPublicación:  CN121983628A 05/05/2026
Solicitante: 
湖南省银峰新能源有限公司
CN_121983628_A

Resumen de: CN121983628A

本发明公开了一种钒液流电池用稳定型电解液、制备方法及其应用,钒液流电池用稳定型电解液包括钒离子、硫酸根离子、添加剂和溶剂;其中,所述添加剂包括(2‑羧乙基)聚乙二醇和2‑氟‑5‑甲氧基苄醇。本发明将(2‑羧乙基)聚乙二醇和2‑氟‑5‑甲氧基苄醇复配使用,同时控制浓度,使制备得到的电解液具有较高的稳定性,可以有效提升电池的电化学性能。

一种用于废旧燃料电池中膜电极的洗脱剂、制法及应用方法

NºPublicación:  CN121983607A 05/05/2026
Solicitante: 
江苏铂源催化科技有限公司江苏龙蟠科技集团股份有限公司
CN_121983607_PA

Resumen de: CN121983607A

本发明公开了一种用于废旧燃料电池中膜电极的洗脱剂、制法及应用方法,该洗脱剂包括还原剂、分解剂以及溶解剂,其中,溶解剂包括溶解剂A以及溶解剂B,溶解剂A包括混合醇和水,溶解剂B则选自二氯甲烷、三氯甲烷、己烷中的一种或多种;制备时,先将溶解剂B加入到溶解剂A中,搅拌混合均匀制得溶解剂,再将还原剂和分解剂加入溶解剂中,搅拌混合均匀即可。本发明的洗脱剂应用时,不仅能够将催化剂层、质子交换膜之间彼此完全分离,洗脱率达99.5%以上,且避免了洗脱剂本身对质子交换膜造成损伤,实现了有效洗脱的同时达到对质子交换膜的同步保护。

一种基于微纳气泡构建高排水性多孔膜电极分级多孔催化层的设计与应用

NºPublicación:  CN121983593A 05/05/2026
Solicitante: 
福州大学
CN_121983593_A

Resumen de: CN121983593A

本发明涉及一种基于微纳气泡制备高排水性多孔膜电极分级多孔催化层的方法,以过氧化氢为气泡源,在碳载铂催化下产生氧气泡,利用微纳气泡作为模板,构建高排水性多孔膜电极;具体方法为:将碳载铂催化剂PtC与Nafion溶液溶解在乙醇和水中,获得溶液,将溶液超声处理后在80°C下滴涂在碳纸上,涂覆过程中滴加过氧化氢溶液;待风干后置于真空冷冻干燥箱中干燥。本发明构建了高孔隙率的膜电极,有效防止液态水在孔隙中发生堵塞,缓解了电池内部的水淹现象。本发明避免了催化剂颗粒收缩团聚,获得了一种高排水性的多孔膜电极分级多孔催化层。本发明还提供了上述多孔膜电极在燃料电池领域的应用。

燃料电池膜电极催化层、膜电极及其制备方法和应用

NºPublicación:  CN121983585A 05/05/2026
Solicitante: 
榆林中科洁净能源创新研究院中国科学院大连化学物理研究所
CN_121983585_A

Resumen de: CN121983585A

本发明涉及电池技术领域,提供一种燃料电池膜电极催化层、膜电极及其制备方法和应用,该燃料电池膜电极催化层,由浆料形成,所述浆料主要由碳‑离聚物聚集体、催化剂和第一离聚物组成;所述碳‑离聚物聚集体是将第二离聚物、碳材料和第一溶剂混合,而后去除所述第一溶剂得到。本发明的该碳‑离聚物聚集体与催化剂和离聚物进一步混合制备的催化剂层,可以在催化层内部构筑连续的质子传导网络,还能够避免活性纳米颗粒表面被离聚物覆盖进而实现提高催化剂利用率和膜电极的电化学活性面积,从而提升燃料电池的功率密度。

漂浮式常压储氢光伏发电系统

NºPublicación:  CN224205009U 05/05/2026
Solicitante: 
三亚豺特光伏科技有限公司
CN_224205009_U

Resumen de: CN118920531A

According to the optical storage and co-hydrogen energy system and the optical storage and co-hydrogen energy device, a photovoltaic cell panel is installed on or beside a normal-pressure hydrogen tank, and the photovoltaic cell panel and the normal-pressure hydrogen tank form the optical storage and co-hydrogen energy device which is complementary in function and integrated; when sunlight is sufficient, the photovoltaic cell panel supplies power to the hydrogen production machine to produce hydrogen, and the hydrogen is stored in the normal-pressure hydrogen tank; and the hydrogen fuel cell receives hydrogen to generate power without sunlight. The energy storage cost per kilowatt hour in the whole life cycle is reduced, a new low-cost technical path is developed for replacing thermal power by photovoltaic power generation, and the possibility is provided for replacing biogas by hydrogen.

燃料电池电芯

NºPublicación:  CN224204114U 05/05/2026
Solicitante: 
丰田自动车株式会社
CN_224204114_U

Resumen de: JP2025177547A

To provide a fuel battery cell, in which a part of an internal seal part is constructed by a pressure-sensitive adhesive layer, capable of sufficiently guiding a fluid in a flow path.SOLUTION: A fuel battery cell includes a frame for holding a membrane electrode assembly and a separator stacked on the frame. The fuel battery cell includes: an internal seal part between the frame and the separator for sealing a fluid flow path to the outside; and an external seal part between the other separator and the separator for sealing the fluid flow path to the outside. The internal seal part is composed of a part of the separator and a pressure-sensitive adhesive layer. The separator includes a flow path wall that guides the fluid within the flow path between the frame and the separator. The fuel battery cell includes the pressure-sensitive adhesive layer between the flow path wall and the frame, and between the frame and the part of the separator constituting an overlapping part which is a portion disposed at a position overlapping with the external seal part when the frame and the separator are viewed along an overlapping direction.SELECTED DRAWING: Figure 1

电极催化剂

NºPublicación:  CN121986392A 05/05/2026
Solicitante: 
松下知识产权经营株式会社
CN_121986392_PA

Resumen de: WO2025158822A1

An electrode catalyst according to the present disclosure comprises: a mesoporous material; and catalyst metal particles that are supported at least within the interior of the mesoporous material and contain platinum and a metal different from the platinum. The mesoporous material has mesopores with a mode radius of 1-25 nm, and a pore surface area of 1.0-3.0 cm3/g or less. The catalyst metal is represented by a chemical formula PtxCo1-yNiy, where x is in the range of 1-3 and y is in the range of 0.20-0.47. The catalyst metal particles include an L10 phase.

燃料电池组件的鼓风机

NºPublicación:  CN121986220A 05/05/2026
Solicitante: 
采埃孚商用车系统全球有限公司
CN_121986220_PA

Resumen de: WO2025082826A1

The invention relates to a modular fan system for a fuel cell assembly for recirculating a gas mixture used to operate the fuel cell assembly, having a fan (1) with a drive motor (7, 8, 9) which has a rotor (9) coupled to a motor shaft (7) and a stator (8) arranged radially outside of the rotor (9). A fan impeller (5) is provided which is coupled to the motor shaft (7) in order to convey the gas mixture from the inlet side to the outlet side of the fan (1) when rotating. The fan (1) has an inlet housing connection (13) on the inlet side and an outlet housing connection (19) on the outlet side, wherein the inlet connection (13) and the outlet connection (19) are designed as respective standardized interfaces. The fan system is provided with an inlet housing adapter (17) and an outlet housing adapter (18), each of which can be coupled to the standardized interfaces on one connection side and each of which is provided with specifiable interfaces on the other connection side.

流体容器及电化学单电池

NºPublicación:  CN121986190A 05/05/2026
Solicitante: 
日本碍子株式会社
CN_121986190_PA

Resumen de: US2025116011A1

0000 The present fluid container includes a first metallic member, a second metallic member, and an adherence part. Each of the first and second metallic members contains chromium. The adherence part is made of an oxide containing chromium as a primary component. The adherence part adheres the first metallic member and the second metallic member to each other. The adherence part includes a base portion and a protruding portion. The protruding portion protrudes from the base portion in a thickness direction.

流体容器及电化学单电池

NºPublicación:  CN121986188A 05/05/2026
Solicitante: 
日本碍子株式会社
CN_121986188_PA

Resumen de: US2025118780A1

A fluid container includes a first metallic member, a second metallic member, an adherence part, a first interface, and a second interface. The first metallic member contains chromium. The second metallic member contains chromium. The adherence part is made of an oxide containing chromium as a primary component. The adherence part adheres the first and second metallic members to each other. The first interface is provided as an interface between the first metallic member and the adherence part. The second interface is provided as an interface between the second metallic member and the adherence part. The first interface includes a first slant portion. The first slant portion slants with respect to an in-plane direction of the first metallic member.

流体容器及电化学单电池

NºPublicación:  CN121986189A 05/05/2026
Solicitante: 
日本碍子株式会社
CN_121986189_PA

Resumen de: US2025116012A1

0000 The present fluid container includes a first metallic member, a second metallic member, an adherence par, a first interface, and a second interface. Each of the first and second metallic members contains chromium. The adherence part is made of an oxide containing chromium as a primary component. The adherence part adheres the first metallic member and the second metallic member to each other. The first interface is provided as an interface between the first metallic member and the adherence part. The second interface is provided as an interface between the second metallic member and the adherence part. The first interface includes a first wavy portion. The first wavy portion repeatedly winds in a thickness direction. The first wavy portion extends along an outer peripheral edge of the first metallic member.

双模块中冷器式燃料电池阴极进气温湿度协同控制方法

NºPublicación:  CN121983618A 05/05/2026
Solicitante: 
上海文景能源科技有限公司
CN_121983618_PA

Resumen de: CN121983618A

本发明涉及双模块中冷器式燃料电池阴极进气温湿度协同控制方法。其中,该方法包括:获取燃料电池阴极进气实时状态参数与运行参数,经预处理后构建多变量耦合预测模型,结合双模块中冷器换热特性设定温湿度基准和氧计量比目标基准;再调控芯体换热分配比例并配合增湿调节,随实时工况动态调整芯体换热分配比例与增湿的调节强度;比对调节后实际温湿度与目标温湿度基准的偏差,通过动态约束修正模型修正换热分配比例和增湿调节参数;本发明实现阴极进气温湿度的协同调控,适配工况动态变化,保障燃料电池稳定运行。

一种具有Janus双功能微结构的燃料电池双极板

NºPublicación:  CN224190943U 01/05/2026
Solicitante: 
厦门大学
CN_224190943_U

Resumen de: CN224190943U

本实用新型公开了一种具有Janus双功能微结构的燃料电池双极板,包括基板,所述基板设置有阳极流场和阴极流场;所述阳极流场和阴极流场的表面均设有Janus双功能微结构,所述Janus双功能微结构包括亲水微通道和疏水微通道;所述亲水微通道的进气端的基板上设置有进气孔,亲水微通道的出气端与疏水微通道的进气端连通;所述疏水微通道的出气端的基板上设置有出气孔;所述亲水微通道侧边的基板上设置有横向沟槽,亲水微通道侧边的基板上间隔设置有多个纵向沟槽;所述纵向沟槽下端与亲水微通道连通,纵向沟槽上端与横向沟槽连通;所述疏水微通道侧边设置有多个依次相连的棘轮微单元,相邻棘轮微单元沿着气流方向形成曲率梯度用于减少水滴附着力。

单电池和电堆

NºPublicación:  CN224190944U 01/05/2026
Solicitante: 
罗伯特·博世有限公司
CN_224190944_U

Resumen de: CN224190944U

本公开提出了单电池和电堆。该单电池包括膜电极组件以及沿着堆叠方向堆叠在所述膜电极组件两侧的阳极板和阴极板,其中,所述阳极板和所述阴极板分别具有面向所述膜电极组件的反应表面,该单电池还包括设置在所述阳极板的反应表面上的至少一个第一密封圈以及设置在所述阴极板的反应表面上的至少一个第二密封圈,其中,每个第一密封圈包括朝向所述膜电极组件突出的第一突出部,每个第二密封圈包括朝向所述膜电极组件突出的第二突出部,并且所述膜电极组件在所述堆叠方向上夹持在每个第一密封圈与相应的第二密封圈之间,并且其中,每个第一密封圈的第一突出部与相应的第二密封圈的第二突出部在横向于所述堆叠方向的方向上相对于彼此偏移。

一种燃料电池系统

NºPublicación:  CN224190950U 01/05/2026
Solicitante: 
北京长征天民高科技有限公司
CN_224190950_U

Resumen de: CN224190950U

本实用新型提供了一种燃料电池系统,属于燃料电池技术领域,包括系统框架;电堆组件,设置于系统框架上;系统辅助组件,包括设置于系统框架上的空气系统结构、设置于系统框架上的水热系统结构以及设置于系统框架上的氢气系统结构;直流变换器,设置于系统框架上;控制组件,设置于系统框架上,控制组件包括升压模块、降压模块、空压机控制器,水泵模块、PTC控制器、散热器控制器,控制组件设置于系统框架的后侧。本实用新型提供的一种燃料电池系统,采用模块化设计,对系统零部件进行集成,集成度高,易于装配和维修。将众多控制器集成到控制组件,省去了多种控制器多个壳体的低集成度问题,提高了燃料电池的集成度和可靠性。

一种空气涡流管的燃料电池系统及其热管理方法

NºPublicación:  CN121964707A 01/05/2026
Solicitante: 
广东云韬氢能科技有限公司
CN_121964707_PA

Resumen de: CN121964707A

本发明公开一种空气涡流管的燃料电池系统及其热管理方法。该系统由空气涡流管组件、热交换系统和电堆组成;所述电堆的空气入口管路分为两路,其中一路通过加湿器与电堆空气入口连接,另一路通过空气涡流管组件、热交换系统与电堆的冷却水出入口连接。本发明把空气涡流管与板式换热器集成到燃料电池系统上,零部件较少,故障率降低,维护简单,成本较低。此外本发明将空气涡流管与板式换热器集成到燃料电池系统上,结构简单,部件少,控制温度精度较高,也能在实验室验证热管理控制策略。

一种燃料电池流速场在线测试装置及方法

NºPublicación:  CN121964721A 01/05/2026
Solicitante: 
上海交通大学
CN_121964721_PA

Resumen de: CN121964721A

本发明属于燃料电池技术领域,具体涉及一种燃料电池流速场在线测试装置及方法,包括层叠布置的隔板和流速测量板;流速测量板的上表面以阵列形式排布装配有流速传感器;流速测量板的内部开设有信号通道和电流通道,其中,信号通道开设于流速传感器的位置;流速测量板的下表面开设有冷却水流场;隔板的内部开设有用于穿过流速传感器的安装孔以及气孔;隔板的上表面开设有阴极气体流场;装置在燃料电池中代替双极板设置。与现有技术相比,本发明解决现有技术中测试结构复杂且测试结果高度依赖于计算模型的精度。本方案实现了对燃料电池中流速场分布的在线测量,该装置可代替双极板装配于任一节电池处,测试灵活。

一种阳极催化层及其制备方法与应用

NºPublicación:  CN121964673A 01/05/2026
Solicitante: 
未势能源科技有限公司
CN_121964673_A

Resumen de: CN121964673A

本申请公开了一种阳极催化层及其制备方法与应用,涉及质子交换膜技术领域。阳极催化层的制备方法包括:将阳极催化剂、水、有机溶剂和离子交换树脂材料混合,得到第一混合物;对第一混合物进行球磨,得到第二混合物;对阳极气体扩散层进行压缩处理,得到预压缩气体扩散层;将第二混合物涂覆到预压缩气体扩散层上,干燥,得到阳极催化层;其中,离子交换树脂材料为离子交换树脂或含离子交换树脂的溶液。本发明通过对阳极气体扩散层进行压缩处理,再将含有阳极催化剂的第二混合物涂覆到预压缩气体扩散层上,可减少因阳极气体扩散层表面粗糙和不平整导致的阳极气体扩散层与阳极催化层接触面积小、界面接触电阻高的问题,能提高膜电极的使用寿命。

全钒液流电池用碳毡电极及其制备工艺和应用

NºPublicación:  CN121964680A 01/05/2026
Solicitante: 
液流储能科技有限公司中数能(北京)数字技术研究院有限公司
CN_121964680_PA

Resumen de: CN121964680A

本申请公开了一种全钒液流电池用碳毡电极及其制备工艺和应用,涉及液流电池领域。全钒液流电池用碳毡电极的制备工艺,包括以下步骤:将碳毡浸入尿素溶液中,加入铋源、聚乙烯吡咯烷酮和硝酸水溶液的混合液,在第一温度下进行反应,冷却,取出并洗涤,得到负载有铋复合层的碳毡;将负载有铋复合层的碳毡浸入过渡金属源和有机配体所形成的混合液中,在第二温度下进行反应,冷却,取出并洗涤、抽滤和干燥,得到碳毡电极。通过两次加热反应,以在碳毡上形成铋复合层,在铋复合层上原位生长形成Co‑MOF骨架结构或者Fe‑MOF骨架结构,以提高碳毡电极的活性位点和亲水性,有效改善电池的电化学性能。

一种碳载铂钌催化剂、膜电极及其制备方法与应用

NºPublicación:  CN121964686A 01/05/2026
Solicitante: 
中国石油化工股份有限公司中石化石油化工科学研究院有限公司
CN_121964686_PA

Resumen de: CN121964686A

本公开涉及一种碳载铂钌催化剂、膜电极及其制备方法与应用,所述催化剂包括载体和负载在所述载体上的活性组分;所述载体为硫改性的碳载体,所述活性组分包括Pt和Ru;其中,在所述催化剂的XRD谱图中,在2θ为39.7~39.9°存在Pt(111)特征峰,2θ为67.4~67.5°存在Pt(220)特征峰,且所述Pt(111)特征峰的单位质量金属归一化峰强度与半峰全宽之比不大于1.0,且Pt(220)特征峰的单位质量金属归一化峰强度与半峰全宽之比不大于0.1。本公开的催化剂相比商业催化剂具有较高的活性和抗毒性,对H2S具有更优的耐受性。

一种用于高温质子交换膜燃料电池的复合膜及其制备方法与应用

NºPublicación:  CN121964736A 01/05/2026
Solicitante: 
中国地质大学(武汉)
CN_121964736_PA

Resumen de: CN121964736A

本发明公开了一种用于高温质子交换膜燃料电池的复合膜及其制备方法与应用。所述复合膜以聚苯并咪唑(PBI)为基质,通过引入氯甲基化聚砜(CMPSF)作为共价交联剂,与PBI中的咪唑基团反应形成三维共价交联网络,显著提升了膜的机械强度和尺寸稳定性;同时,引入由特定前驱体合成的富氮离子聚合物(NIP),其丰富的碱性氮位点能与磷酸形成强氢键相互作用,大幅增强膜的磷酸吸附与保留能力,并提供额外的质子跳跃位点。该协同作用使复合膜在160 ℃、无水条件下质子传导率超过160 mS cm‑1,拉伸强度超过10 MPa,峰值功率密度达1000 mW cm‑2量级,且具有优异的长期稳定性。本发明有效解决了传统磷酸掺杂PBI膜机械性能与质子传导率之间的矛盾,为高性能、长寿命高温质子交换膜燃料电池提供了可靠的电解质材料。

一种柔性甲醇燃料电池及人形机器人供电系统

NºPublicación:  CN121964731A 01/05/2026
Solicitante: 
上海众氢新能源科技有限公司
CN_121964731_PA

Resumen de: CN121964731A

本发明公开了一种柔性甲醇燃料电池及人形机器人供电系统,涉及甲醇发电的技术领域,包括柔性袋体,其两端设有进液口和出液口,侧面设有安装开口;膜电极,其密封于安装开口;阳极扩散层和阴极扩散层,分别固定于膜电极的阳极侧和阴极侧,阳极扩散层和阴极扩散层上均固定有细丝网。一种人形机器人供电系统,包括柔性甲醇燃料电池、DMFC能量管理系统和储能电池,柔性甲醇燃料电池作为发电单元,集成分布于机器人外表面。本发明的柔性甲醇燃料电池,整个电池本体具备良好的弯曲、扭曲和拉伸弹性,能够适应各种不规则表面和动态形变场景,重量轻,厚度薄。将柔性甲醇燃料电池作为发电皮肤集成于机器人,提高质量能量密度,提升续航工作时间。

一种空冷燃料电池系统及低温启动控制方法

NºPublicación:  CN121964718A 01/05/2026
Solicitante: 
天目山实验室
CN_121964718_PA

Resumen de: CN121964718A

本发明公开了一种空冷燃料电池系统及低温启动控制方法,属于燃料电池技术领域,该空冷燃料电池系统包括燃料电池堆、双向冷却风扇、主板、第一罩壳、第二罩壳、第一温度传感器和第二温度传感器,通过双向冷却风扇的转向可调优势,配合低效率反应与正常反应的循环控制,避免现有技术无法进行低温启动温度调控使得在同一区域长期持续加热造成燃料电池堆热失控的问题,实现空冷燃料电池系统低温环境下高效、安全、快速启动,尤其适用于空冷燃料电池系统在寒冷地区的广泛应用。

一种多孔气体扩散层-流场一体化结构体及燃料电池

NºPublicación:  CN121964698A 01/05/2026
Solicitante: 
中国科学院大连化学物理研究所
CN_121964698_A

Resumen de: CN121964698A

本发明涉及燃料电池领域,尤其涉及一种多孔气体扩散层‑流场一体化结构体及燃料电池。本发明提供的多孔气体扩散层‑流场一体化结构体由经含氟高分子材料疏水处理的多孔气体扩散层通过激光刻蚀制备得到,所述经含氟高分子材料疏水处理的多孔气体扩散层的一侧设有沟槽,沟槽两侧的脊通过激光刻蚀形成梯度亲疏水性。本申请还提供一种燃料电池。本发明提供的多孔气体扩散层‑流场一体化结构体能有效增强流场脊下排水和气体传质能力,减小接触电阻,简化极板结构,可大幅提升燃料电池比功率。

一种液体温控装置

NºPublicación:  CN224190946U 01/05/2026
Solicitante: 
上海川承储能科技有限公司
CN_224190946_U

Resumen de: CN224190946U

本实用新型公开了一种液体温控装置。所述温控装置包括:温度输送器和温控系统;所述温度输送器包括加热部件,所述加热部件空心设置形成制冷通道;所述加热部件的供热主体位于待控温液体内,所述加热部件的加热端以及所述制冷通道的输入端和输出端分别连接所述温控系统。本申请通过将温度输送器中的加热部件设置为空心部件,其中空心部分形成了制冷通道,实现加热制冷一体化设计,避免了加热和制冷系统需要连套管路系统,简化了系统管路,减少系统设计安装的复杂性;通过此结构,解决了传统液冷装置加热与制冷系统分离导致的安装复杂、效率低等问题。

一种基于融合模型的电化学装置剩余寿命的预测方法

NºPublicación:  CN121964716A 01/05/2026
Solicitante: 
上海空间电源研究所

Resumen de: CN121964716A

本发明公开了一种基于融合模型的电化学装置剩余寿命预测方法。所述方法包括以下步骤:S1,获取电化学装置的历史运行数据,并对所述历史运行数据进行相关性分析,筛选出与寿命衰减强相关的参数作为性能退化指标;S2,对所述性能退化指标的数据进行预处理;S3,通过数据驱动预测模型预测预处理后的性能退化指标的退化轨迹,融合物理经验修正模型对所述退化轨迹进行动态修正,得到退化轨迹修正融合模型如式(1‑1)所示;S4,基于修正后的退化轨迹与预设的失效阈值,确定所述电化学装置的剩余使用寿命。本发明方法通过融合信号处理、机器学习优化与经验模型,实现了对电化学装置剩余使用寿命的快速、准确预测。

制御弁及び燃料電池システム

NºPublicación:  JP2026073745A 01/05/2026
Solicitante: 
ロバートボッシュゲーエムベーハー
JP_2026073745_A

Resumen de: JP2026073745A

【課題】アノードガスの供給回路にジェットポンプを備えた燃料電池システムの信頼性を高める。【解決手段】燃料電池(10)から排出されるアノードオフガスをガス供給源(31)から供給されるアノードガスと混合して送給するジェットポンプ(35)に対して、ガス供給源(31)から供給するアノードガスの流量を制御する制御弁(50)は、供給する電流値(C_v)に応じてリフト量(L_v)が変化する弁体(54,90)を備え、弁体(54,90)のリフト量(L_v)の変化に応じてアノードガスの流量(F_g)が変化する第1の駆動領域(Ad1)と、弁体(54)のリフト量(L_v)の変化に関わらずアノードガスの流量(F_g)が維持される第2の駆動領域(Ad2)と、を有する。【選択図】図10

一种孔径-润湿性双梯度的气体扩散电极及其制备方法

NºPublicación:  CN121964672A 01/05/2026
Solicitante: 
哈尔滨工业大学
CN_121964672_PA

Resumen de: CN121964672A

本发明提出了一种孔径‑润湿性双梯度的气体扩散电极及其制备方法,属于金属‑CO2电池电极技术领域,采用多层复合结构设计,自气体侧至电解液侧依次包括集流体、疏水性大孔传输层、疏水性小孔传输层、亲水性过渡调控层与亲水性催化层。通过沿电极轴向堆叠有多尺度孔径的功能层,实现了孔径的连续梯度过渡;同时,通过表面润湿性改性,在同一空间维度上实现了接触角递减的连续润湿性梯度分布。此双重梯度结构能够在电极内部形成贯通的气体传输通道与高比表面积的催化区域,并实现电解液的可控浸润。该发明有助于克服传统气体扩散电极的传质瓶颈,并提升其气液固三相反应界面的稳定性。

電極触媒層、膜電極接合体、および、固体高分子形燃料電池

NºPublicación:  JP2026072122A 01/05/2026
Solicitante: 
TOPPANホールディングス株式会社
JP_2026072122_A

Resumen de: JP2026072122A

【課題】アイオノマーによる触媒被毒の抑制およびプロトン輸送の向上により、広い負荷範囲で発電性能を高めることができる電極触媒層、膜電極接合体、および、固体高分子形燃料電池を提供する。【解決手段】空気極の電極触媒層12Cは、触媒物質23を担持した多孔質カーボン担体21である触媒担持担体20、および、高分子電解質24を含み、相対湿度が100%のときのECSAに対する相対湿度が30%のときのECSAの比であるECSA比が、0.55以上0.65以下である。触媒担持担体20は、電極触媒層12Cが含む触媒担持担体20として単独で用いた場合のECSA比が0.5以下となる第1触媒担持担体20aと、電極触媒層12Cが含む触媒担持担体20として単独で用いた場合のECSA比が0.7以上となる第2触媒担持担体20bとを含む。【選択図】図2

一种液流电池系统用浸入式蒸发器

NºPublicación:  CN224190945U 01/05/2026
Solicitante: 
上海电气(安徽)储能科技有限公司上海电气灵储科技有限公司
CN_224190945_U

Resumen de: CN224190945U

本实用新型公开了一种液流电池系统用浸入式蒸发器,包括电解液储液池和蒸发器,蒸发器安装于正极、负极电解液储液池中,蒸发器由冷媒进液口、冷媒出液口、蒸发器结构、加强肋、冷媒毛细列管、结构支撑板组成;电解液出液池上端固定有冷凝器,冷凝器下端设置冷媒进液总管和冷媒回液总管,冷媒进液总管与冷媒进液口连接,冷媒出液口与冷媒回液总管连接。本实用新型使用时,冷凝器制冷后的冷媒介质进入冷媒进液总管,通过蒸发器的冷媒进液口进入冷媒毛细列管,冷媒介质通过环绕的冷媒毛细列管与电解液进行换热,带走电解液热量或给电解液加热;换热后的冷媒介质通过冷媒出液口回流至冷媒回液总管,最后进入冷凝器,然后再不断循环往复。

基于燃料电池与稀土固态储氢装置的热耦合管理方法和系统

NºPublicación:  CN121964703A 01/05/2026
Solicitante: 
包头稀土研究院
CN_121964703_PA

Resumen de: CN121964703A

本发明涉及基于燃料电池与稀土固态储氢装置的热耦合方法,属于燃料电池热能利用领域,解决了现有技术中基于燃料电池能源利用效率低的问题。包括:实时获取储氢装置的供氢速率、温度及燃料电池的氢气消耗速率,输入训练好的热耦合平衡模型预测得到换热器热交换效率、稀土固态储氢装置吸热热量值、燃料电池散热热量值;基于稀土固态储氢装置的供氢速率、预测得到的稀土固态储氢装置吸热热量值、燃料电池散热热量值生成热交换控制策略;基于实际热交换效率和预测得到的热交换效率设置热交换控制策略的调整幅度;基于热交换控制策略及调整幅度,实现热量从燃料电池向稀土固态储氢装置的转移。实现了高效稳定的燃料电池与储氢装置的热耦合管理方法。

一种船用燃料电池的排水系统

NºPublicación:  CN224190948U 01/05/2026
Solicitante: 
广州工业智能研究院
CN_224190948_U

Resumen de: CN224190948U

本实用新型公开了一种船用燃料电池的排水系统,涉及船舶设备技术领域,包括燃料电池、集水器和提升排水组件;燃料电池具有用于排放废水和废气的排放管;排放管连通于集水器;提升排水组件包括抽水泵、抽水管、水箱和排水管,抽水泵位于集水器内,抽水管的两端分别连通于抽水泵和水箱,使得抽水泵能够将集水器中的废水抽取至水箱存放,排水管的一端连通于水箱,另一端连通至船舶外,且水箱位于船外的水位线的上方,使得水箱内的废水能够依靠自身重力排放至船舶外,提高燃料电池排放废水的便利性,降低了燃料电池无法排放废水导致废水回流的风险,并且水箱内的废水能够供给船内循环使用,提高资源利用率。

巡检插接件及电池巡检装置

NºPublicación:  CN224191359U 01/05/2026
Solicitante: 
深圳市万联新能科技有限公司
CN_224191359_U

Resumen de: CN224191359U

本实用新型公开了一种巡检插接件及电池巡检装置,涉及燃料电池技术领域,其中,该巡检插接件包括插接主体以及夹持机构,插接主体的底部设有供极片插入的插槽,插接主体具有相对的第一外侧壁和第二外侧壁,第一外侧壁和第二外侧壁上分别设有与插槽连通的限位槽,极片插入插槽后其卡接部设于限位槽内,第一外侧壁和第二外侧壁上均设有夹持机构,夹持机构包括按压块以及弹性件,按压块上设有限位部,按压块通过弹性件与插接主体连接以使限位部卡接于限位槽内与极片的卡接部卡接,按压块受外力时挤压弹性件,以使限位部与卡接部分离。通过设置双夹持机构,可提升巡检插接件与极片的连接稳定性,避免松动或脱落。

一种转印轧辊组件和燃料电池质子交换膜转印制备装置

NºPublicación:  CN121946997A 01/05/2026
Solicitante: 
湖北魔方新能源科技有限公司
CN_121946997_PA

Resumen de: CN121946997A

本发明涉及膜转印技术领域,一种转印轧辊组件,包括机架;两个转印轧辊,两个转印轧辊对压且均具有驱动机构,其中上转印轧辊高度定位的安装于机架,下转印轧辊浮动地安装于机架;油缸,其具有伸出端,所述油缸位于下转印轧辊的下方,油缸的伸出端朝向下转印轧辊;称重传感器,安装于油缸的伸出端和下转印轧辊之间,所述称重传感器用于检测下转印轧辊的承压力,进而调节油缸伸出端对于下转印轧辊的上顶压力。转印轧辊组件提高了转印的品质与质量,还有效的避免了传统气缸的压力不足和精度不高,伺服电机因过载卡死的现象。本发明还提出了一种燃料电池质子交换膜转印制备装置。

复合动力系统及其控制方法、存储介质及设备

NºPublicación:  CN121952765A 01/05/2026
Solicitante: 
中车大同电力机车有限公司
CN_121952765_PA

Resumen de: CN121952765A

本公开提供了一种复合动力系统及其控制方法、存储介质及设备,通过在燃料电池的阳极排气口上连接第一存储设备,通过第一存储设备存储阳极排气口排出的助燃气体,通过在内燃机的进气道上设置单向阀,并在单向阀和第一存储设备之间的管路上设置第一电磁阀,通过控制单元控制第一电磁阀的开启或关闭,从而当第一电磁阀开启时,第一存储设备中的助燃气体能够经由单向阀注入内燃机的进气道为内燃机供气,充分利用了燃料电池阳极排气口排出的助燃气体,有利于降低供气结构的复杂度,提高能源利用率。

一种燃料电池增湿器

NºPublicación:  CN224190947U 01/05/2026
Solicitante: 
魔方氢能源科技(江苏)有限公司
CN_224190947_U

Resumen de: CN224190947U

本实用新型提供一种燃料电池增湿器,涉及燃料电池辅助设备技术领域,包括壳体,所述壳体的内部开设有增湿腔,所述增湿腔的内部设置有膜组件,所述壳体的一端螺纹连接有出口端盖,所述壳体的另一端螺纹连接有入口端盖,所述出口端盖的一端开设有干气出口,所述入口端盖的一端开设有干气入口,所述壳体底部的一端开设有湿气入口,所述壳体底部的另一端开设有湿气出口,所述湿气入口和湿气出口的内壁周向均布有六组小气体导流板和一组大气体导流板,采用增湿器整体结构设计紧凑,各组件布局合理,有效减小了体积,内部增加了气体导流板提高了增湿效率,减少湿侧气体压力损耗,便于在空间有限的燃料电池系统中安装和使用。

Dispositif anti-condensation d’une canalisation d’un système de pile à combustible

NºPublicación:  FR3168082A1 01/05/2026
Solicitante: 
PLASTIC OMNIUM NEW ENERGIES FRANCE [FR]
Plastic Omnium New Energies France
FR_3168082_A1

Resumen de: FR3168082A1

L'invention concerne un système de pile à combustible (1) comprenant un dispositif anti-condensation (3) d’une canalisation (4). Selon l'invention, le système de pile à combustible est tel que le dispositif anti-condensation (3) comprend un dispositif de chauffage (5) constitué d’un liquide caloporteur circulant au sein d’une tubulure (6) enroulée autour de la canalisation (4), l’orifice d’entrée (60) du fluide caloporteur dans la tubulure (6) étant disjoint de l’orifice d’entrée (40) ou de l’orifice de sortie (41) de la canalisation (4). Figure 1.

BOP耦合电堆阵列及电池系统

NºPublicación:  CN121964730A 01/05/2026
Solicitante: 
中国科学院宁波材料技术与工程研究所
CN_121964730_PA

Resumen de: CN121964730A

本公开涉及燃料电池技术领域,尤其涉及一种BOP耦合电堆阵列及电池系统。本公开提供的BOP耦合电堆阵列包括电池电堆、重整器和汽化器;所述重整器的第一输入端与燃料供气装置相连接,所述重整器的第二输入端与所述汽化器相连通,所述重整器第一输出端与所述电池堆相连通,所述重整器内部基于所述供气装置中的燃料气以及所述汽化器中的水蒸气进行重整反应,且所述重整内部反应后的气体自所述重整器第一输出端输出至所述电池堆的阳极入口;所述电池电堆的第一输出端与所述重整器的第三输入端相连通,以使所述电池电堆的阳极尾气接到所述重整器中,为重整器提供反应温度。本公开将阳极尾气中的热量直接提供给重整器,进而大幅度提高了系统的发电效率。

一种燃料电池冷启动过程的分阶段优化控制方法

NºPublicación:  CN121964719A 01/05/2026
Solicitante: 
吉林大学
CN_121964719_A

Resumen de: CN121964719A

本发明涉及燃料电池控制技术领域,具体为一种燃料电池冷启动过程的分阶段优化控制方法,包括:启动初期实时采集电堆输出电压、电流及冷却液入口温度信号,计算动态负载阻抗幅值并输入极化特性耦合估计模型,得到欧姆、活化、浓差三类极化电压降估计值。将三类估计值与预设极化阈值比较确定极化主导阶段,结合冷却液入口温度,从预设控制策略映射表中调取对应温度与湿度控制参数。本方法通过极化解耦估计精准划分极化阶段,依托映射关系匹配控制参数,优化燃料电池冷启动控制逻辑,提升电堆冷启动控制与实际运行状态的适配性。

一种质子交换膜、膜电极及其制备方法

NºPublicación:  CN121964735A 01/05/2026
Solicitante: 
中国石油天然气股份有限公司
CN_121964735_A

Resumen de: CN121964735A

本发明提供一种质子交换膜、膜电极及其制备方法。该质子交换膜包括:填充层以及位于所述填充层两侧的功能层;在远离所述填充层的方向,所述功能层依次包括层叠设置的自由基淬灭层以及阻气层;所述阻气层通过磺化聚醚醚酮、全氟磺酸树脂、片层无机添加剂、NaBH4以及H2SO4反应得到,所述片层无机添加剂负载有自由基淬灭剂。该质子交换膜具有优异的质子电导率,在用于膜电极时可以降低膜电极的透氢电流密度,适合推广应用。

一种氢气供氢储能装置及储能方法

NºPublicación:  CN121964709A 01/05/2026
Solicitante: 
宏芯永真工程科技(上海)有限公司
CN_121964709_PA

Resumen de: CN121964709A

本发明公开了一种氢气供氢储能装置,包括固定架、储存外罐、储存內罐、安全箱、液态氢储存罐、第一换热箱、第二换热箱、安装箱,本发明还包括一种氢气供氢储能装置的储能方法,包括以下步骤:S1、氢气导入;S2、氢气压缩;S3、换热预冷;S4、液态储存;S5、回流压缩。本发明在将氢气液化过程中,可同步启动电机,螺母可通过其上方楔面端带动楔形块滑动,进而带动清理框、清理毛刷滑动,在楔形块向前滑动的过程中逐渐与拨块挤压接触,楔形块逐渐被挤压进滑块盒内,在第二弹簧的作用下驱动清理框复位,以此实现清理毛刷的往复滑动,以对换热管及预冷管进行除霜处理。

磺化多孔芳香框架掺杂磺化聚苯并咪唑基聚合物电解质膜及制备方法

NºPublicación:  CN121964733A 01/05/2026
Solicitante: 
常州大学
CN_121964733_PA

Resumen de: CN121964733A

本发明属于高分子材料技术领域,具体涉及一种磺化多孔芳香框架掺杂磺化聚苯并咪唑基聚合物电解质膜及制备方法。先制备sPAF和sPBI,再将sPAF分散在二甲基亚砜中,sPBI溶解于DMSO中,二者共混搅拌均匀,然后将混合溶液倾倒于干净的玻璃板上,经干燥制备出均匀透明的复合膜;将复合膜浸泡于硫酸中去除膜中的无机盐,然后洗涤;得到用于低温使用的膜;再将该复合膜浸泡于磷酸中,得到用于高温使用的磷酸掺杂聚合物电解质膜。本发明复合膜在低温下可依托磺酸根亲水基团吸水并高效传导质子,在高温环境中能借助多孔结构的“虹吸作用”以及PBI上的咪唑基团保留磷酸,解决目前质子交换膜膜材料电导率与温度的平衡效应。

一种燃料电池系统余热回收系统

NºPublicación:  CN121964704A 01/05/2026
Solicitante: 
海卓金科技(上海)有限公司
CN_121964704_PA

Resumen de: CN121964704A

本发明公开了燃料电池系统余热回收技术领域的一种燃料电池系统余热回收系统,包括:产热部件;所述产热部件包括空气压缩机、DC/DC 转换器、逆变器(PCS)、冷热水机组、固态储氢装置以及锂电池;还包括,余热收集模块:由多个贴合式的热管组成;所述热管分别对应设置于空气压缩机的散热面、DC/DC 转换器的散热面、逆变器(PCS)的散热面、冷热水机组的散热风扇处、固态储氢装置的外周及锂电池的外周;针对燃料电池系统中空气压缩机、DC/DC 转换器、逆变器(PCS)、冷热水机组、固态储氢装置、锂电池等多个产热部件,实现了全系统余热的全覆盖回收,解决了现有技术回收对象单一的问题,最大限度减少了能源浪费。

一种利用冷能的燃料电池空气控制系统及方法

NºPublicación:  CN121964724A 01/05/2026
Solicitante: 
广西中电华通新能源科技有限公司
CN_121964724_PA

Resumen de: CN121964724A

本发明公开了一种利用冷能的燃料电池空气控制系统及方法,控制系统包括电池堆,通过管路分别与增湿器和储氢罐连通,管路上设置有第一控制阀和第二控制阀;增湿器通过第一控制阀与转换机和电池堆的空气进气端连通,储氢罐通过第二控制阀与转换机和电池堆的氢气进气端连通;控制方法包括读取传感器检测数据;基于已获取的传感器检测数据和预设电池堆运行工况参数,计算生成第一控制阀、第一加热器和第二加热器运行工况参数;基于已生成的运行工况参数控制储氢罐中液体氢气对流经转换机的气体进行散热冷却。本发明可以减少燃料电池冷却系统对空气系统的输出,降低燃料电池冷却系统的运行功耗,同时提升燃料电池系统电堆性能以及发动机整体性能。

电化学电池的阳极回收利用气体检测装置和方法以及设备

NºPublicación:  CN121964720A 01/05/2026
Solicitante: 
罗伯特·博世有限公司
CN_121964720_PA

Resumen de: CN121964720A

本申请公开了电化学电池的阳极回收利用气体检测装置和方法以及设备。所述电化学电池配置有管路用于将从电池堆的阳极出口流出的阳极回收利用气体输送至阳极入口,所述阳极回收利用气体检测装置包括:压差式流量计,其布置在所述管路中并设置成检测所述阳极回收利用气体的流量Qv,所述阳极回收利用气体在流过所述压差式流量计时形成压降;检测组件,其包括压力检测件、露点检测件、温度检测件和浓度检测件,用于分别检测阳极回收利用气体的压力p1、相对湿度rH1、温度t1和阳极气体浓度c1,以便提供用于与所述流量Qv一起计算获得所述阳极回收利用气体的参数,所述参数包括所述阳极回收利用气体中包含的气体成分含量和/或各气体成分的对应流量。

甲醇燃料船舶动力系统的分层多维故障诊断方法及系统

NºPublicación:  CN121964722A 01/05/2026
Solicitante: 
大连海事大学
CN_121964722_PA

Resumen de: CN121964722A

本发明公开了一种甲醇燃料船舶动力系统的分层多维故障诊断方法及系统,涉及船舶动力系统故障诊断与监测技术领域,包括:沿“甲醇供给‑化学电能转化‑电机推进‑整船能效”路径划分为四个耦合层级,构建包括各层级局部诊断函数、系统总体诊断函数、协同监测与诊断迭代关系以及耦合关联模型的分层耦合诊断模型;采集并预处理各层级实时运行数据,输入该模型进行故障诊断与跨层级关联分析,得到诊断结果并输出,生成差异化的处置建议;本发明诊断数值量化精准,客观性强、层级关联公式极简实用,实时性优;耦合故障识别高效,覆盖全面、级联故障溯源精准,处置高效;适配性强,可靠性高。

一种氢能源燃料电池用含磷杂环聚合物电解质膜

NºPublicación:  CN121964734A 01/05/2026
Solicitante: 
岳阳氢云致行新能源有限责任公司
CN_121964734_A

Resumen de: CN121964734A

本发明公开了一种氢能源燃料电池用含磷杂环聚合物电解质膜,涉及新能源材料技术领域。该含磷杂环聚合物电解质膜由含磷杂环聚合物基体、无机纳米填料、离子液体、交联剂、抗氧化剂、流平剂、增塑剂和光稳定剂复合而成;所述聚合物基体分子链含苯环、连接基团及五元或六元含磷杂环重复单元,磷原子以P=O或P=S形式存在,赋予膜高热稳定性与质子亲和力;纳米填料经表面修饰均匀分散,提升机械与保水性能;离子液体增强高温质子传导;交联结构提高尺寸稳定性;膜厚20~80μm,在80℃下质子电导率不低于0.10S/cm,兼具高导电性、强化学稳定性与良好加工性,适用于中高温燃料电池运行。

集成式电极板框及液流电池

NºPublicación:  CN121964701A 01/05/2026
Solicitante: 
杭氧集团股份有限公司

Resumen de: CN121964701A

本发明属于电池技术领域,公开了一种集成式电极板框及液流电池,该集成式电极板框包括板框主体、正极流道件和负极流道件,板框主体分别设有正极反应区和负极反应区,并开设有正极安装槽和负极安装槽,正极流道件的一端开设有与正极反应区连通的第一正极开口,并固定于正极安装槽内,另一端开设有与正极电解液通道连通的第二正极开口,并可滑动地设于正极安装槽内,负极流道件的一端开设有与负极反应区连通的第一负极开口,并固定于负极安装槽内,另一端开设有与负极电解液通道连通的第二负极开口,并可滑动地设于负极安装槽内。通过减少需要密封的密封面数量,降低了漏液的风险,而且能够通过对流动阻力的调节,降低能耗,实现节能的效果。

一种离子交换膜及其制备方法和应用

NºPublicación:  CN121949846A 01/05/2026
Solicitante: 
沈阳化工大学
CN_121949846_PA

Resumen de: CN121949846A

本发明涉及高分子膜技术领域,具体涉及一种离子交换膜及其制备方法和应用。本发明的离子交换膜是由含有吡啶基和氰基的聚芳醚与质子化试剂反应后得到。本发明采用含有吡啶基和氰基的聚芳醚为原料,利用吡啶基赋予聚合物碱性位点,通过在质子化试剂中浸泡对吡啶基进行质子化,产生质子化吡啶基,赋予离子交换膜高的质子传导性。而且,强极性的氰基能增强分子链间作用力,提高分子链刚性抑制膜溶胀,进而有利于离子交换膜材料的化学稳定性和尺寸稳定性的提高,同时还能够改善离子交换膜材料的机械性能。该离子交换膜在钒液流电池、铁‑铬液流电池等液流电池中具有广泛应用前景。

一种融合燃料电池健康状态的拖拉机犁耕混合动力系统控制方法

NºPublicación:  CN121947293A 01/05/2026
Solicitante: 
南京农业大学
CN_121947293_PA

Resumen de: CN121947293A

本发明提供了一种融合燃料电池健康状态的拖拉机犁耕混合动力系统控制方法,包括:整车控制器接收传感器采集的数据,建立拖拉机犁耕作业时的总需求功率模型;对燃料电池的健康状态进行在线自适应估计;基于燃料电池健康系数进行燃料电池健康状态的判定;计算能量缺口;拖拉机工作模式切换控制。本发明够有效减缓燃料电池在恶劣犁耕工况下的性能衰退,在保证作业动力性的同时延长燃料电池使用寿命,提高系统经济性和适应性。

一种半开式风冷氢燃料单电池测试治具

NºPublicación:  CN121955779A 01/05/2026
Solicitante: 
绍兴寒武纪能源有限公司
CN_121955779_PA

Resumen de: CN121955779A

本发明公开了一种半开式风冷氢燃料单电池测试治具,包括分别位于CCM两侧的正极端板和负极端板,正极端板和CCM之间从外到内依次设有正极采电板和氢气流场板,氢气流场板靠近CCM一侧表面开设有氢气流道;负极端板和CCM之间从外到内依次设有负极采电板和空气流场板,空气流场板靠近CCM一侧表面开设有空气流道,空气流道的出口端连接大气;CCM的两侧分别贴有密封护边膜,密封护边膜的相对中部开有方形孔,方形孔内装有扩散层碳纸。本发明针对氢燃料风冷电池堆有开放式与闭式两种方式对导入空气的洁净度不同,通过对空气导入侧空气的控制,以实现对不同洁净程度的空气对氢燃料风冷电池堆的性能的影响情况进行测试。

一种基于低温电化学反应的冷能综合利用系统及方法

NºPublicación:  CN121952730A 01/05/2026
Solicitante: 
西北工业大学
CN_121952730_PA

Resumen de: CN121952730A

本发明提出一种基于低温电化学反应的冷能综合利用系统及方法,涉及透平冷却技术领域,解决了传统冷却方式效率低、复杂性高的问题,为混合动力系统的高效、清洁与可持续发展提供了技术支持。其包括压气机、燃料电池堆、气液分离装置、三通比例控制阀、缓冲储水罐、循环水泵、冷却喷射或流道模块、雾化器、传感监测组件、中央处理单元及透平组件。通过动态匹配燃料电池产水与透平冷却需求,设计多模式冷却策略和闭环控制逻辑,实现高效冷却。系统可根据实时数据切换充足冷却、循环冷却和混合冷却模式,优化冷却效果并提升能效,并在不同工况下实现了水资源的高效循环利用,显著改善了混合动力系统的整体性能。

一种液流电池储能系统及控制方法

NºPublicación:  CN121964714A 01/05/2026
Solicitante: 
安徽巨盒智能科技有限公司

Resumen de: CN121964714A

本发明涉及液流电池储能领域,尤其涉及一种液流电池储能系统及控制方法,其中一种液流电池储能系统包括储能单元与控制管理单元,此外该储能系统的控制方法包括包括如下步骤:S1系统初始化与校准;S2多场耦合数据采集与预处理;S3趋势预测与目标计算;S4分层预测协同调控;S5热管理与活性协同优化;S6全生命周期健康监测与防护;S7模型迭代与策略优化。本发明通过构建电解液活性预测模型,预测调控层执行提前量参数调整,彻底解决传统技术事后响应导致的参数匹配滞后问题,让系统始终提前适配运行需求。

INSTALLATION POUR AÉRONEF COMPORTANT UN RÉSERVOIR DÉLIMITANT UN VOLUME CONTENANT UN ÉLÉMENT CONTENANT DU DIHYDROGÈNE

NºPublicación:  FR3167929A1 01/05/2026
Solicitante: 
AIRBUS S A S [FR]
AIRBUS OPERATIONS S A S [FR]
AIRBUS (S.A.S.)
AIRBUS OPERATIONS (S.A.S.)
FR_3167929_A1

Resumen de: FR3167929A1

INSTALLATION POUR AÉRONEF COMPORTANT UN RÉSERVOIR DÉLIMITANT UN VOLUME CONTENANT UN ÉLÉMENT CONTENANT DU DIHYDROGÈNE L’invention concerne une installation (100) pour aéronef, ladite installation (100) comportant un réservoir (102) délimitant un volume (104), une boîte de réaction (107) contenant un catalyseur (108) destiné à catalyser une réaction d’oxydation de dihydrogène avec de l’air, et comportant une entrée (107a) et une sortie (107b), une canalisation d’évacuation (112) fluidiquement connectée entre le volume (104) et l’entrée (107a) de la boîte de réaction (107), un contenant (106) dans lequel du dihydrogène est présent et qui est arrangé dans le volume (104), et une canalisation de rejet (114) fluidiquement connectée à la sortie de la boîte de réaction (107). Avec un tel arrangement, le dihydrogène est consommé, ce qui évite sa trop grande concentration. Fig. 2

两性离子功能化纳米纤维复合质子交换膜及其制备方法和应用

NºPublicación:  CN121964737A 01/05/2026
Solicitante: 
湖北弗顿生化科技有限公司武汉弗顿控股集团有限公司武汉弗顿新材料研发有限公司湖北弗顿科学技术有限公司
CN_121964737_A

Resumen de: CN121964737A

本发明公开了两性离子功能化纳米纤维复合质子交换膜及其制备方法和应用,所述制备方法结合多孔聚偏氟乙烯/壳聚糖(PVDF/CS)混纺纳米纤维和两性离子分子的优点,制备具有两性离子界面的纳米纤维复合PEMs,通过多巴胺与两性离子分子之间的迈克尔加成反应设计了两性离子界面。两性离子界面上的碱性基团不仅可以与SPEEK中的‑SO3H建立离子交联,提高PVDF/CS混纺纳米纤维膜与SPEEK之间的界面粘结,抑制复合膜的膨胀,提高其机械和化学稳定性,而且还可以作为后续硫酸交联的吸附位点,显著提高复合膜的质子电导率,具有显著的应用前景。

一种基于多温区余热回收的联合发电方法及系统

NºPublicación:  CN121952693A 01/05/2026
Solicitante: 
国网浙江省电力有限公司信息通信分公司
CN_121952693_PA

Resumen de: CN121952693A

本发明公开了一种基于多温区余热回收的联合发电方法及系统,所述联合发电方法包括获取燃料电池的电池功率及氢发电机的发电功率,以向多级发电装置内输入氢气进而驱动燃料电池执行发电操作,得到输出的第一电能、第一余热气体、第一热能及未反应氢气;将未反应氢气输入氢发电机,以根据氢气及未反应氢气驱动氢发电机执行发电操作,得到氢发电机输出的第二电能及第二余热气体;获取多级发电装置在执行发电操作时的系统温度,以构建有机朗肯循环发电机到多级发电装置的排气通道;根据排气通道、第一余热气体及第二余热气体驱动有机朗肯循环发电机执行发电操作,得到有机朗肯循环发电机输出的第三电能及第二热能,以提高能源的使用效率。

一种氢燃料电池用氢气喷射器阀芯及其制造方法

NºPublicación:  CN121964712A 01/05/2026
Solicitante: 
北京市科学技术研究院
CN_121964712_PA

Resumen de: CN121964712A

本发明公开了一种氢燃料电池用氢气喷射器阀芯及其制造方法,其中,阀芯包括阀芯本体,阀芯本体采用不锈钢制成,阀芯本体为圆柱形,阀芯本体的两端分别设有曲面倒角;阀芯本体外侧壁设有涂层,涂层采用多层结构,每层涂层均采用磁控溅射工艺制成,且每层涂层均为纳米结构涂层。达到的技术效果为:通过曲面倒角的流线型结构设计,针对性规避了传统倒角处的应力集中问题,从结构层面优化涂层受力状态,有效避免涂层在棱角位置优先脱落,显著提升涂层与阀芯本体的结合强度及涂层整体使用寿命;阀芯表面采用纳米复合涂层,在高压氢气环境中具有优异的抗氢脆、耐磨和耐腐蚀性能,适用于氢气喷射器的高压、高频工况,可降低更换频率与维护成本。

金属燃料电池

NºPublicación:  CN121964743A 01/05/2026
Solicitante: 
郑州佛光发电设备股份有限公司
CN_121964743_A

Resumen de: CN121964743A

本发明公开了一种金属燃料电池,包括壳体、多个电池单体、防水透气膜和可开启件,多个电池单体设置在壳体内部,多个电池单体串联和/或并联,电池单体的外部设有防水透气膜,壳体的相对设置的两个侧壁上均开设有进气口,可开启件设置在进气口处,用于控制壳体内部与外部大气的连通通断,可开启件打开时,壳体内部与外部大气连通,电池单体内发生电化学反应以发电,可开启件关闭使得进气口封闭时,壳体内的氧气随电池单体内电化学反应的进行逐渐减少,直至电化学反应停止。可开启件关闭时,电池单体开始消耗壳体内的氧气发生自腐蚀现象,自腐蚀逐渐停止;可开启件打开时,电池单体反应发电;电解液无需与壳体分开携带,可满足即刻用电需求。

一种高压型燃料电池测试平台

NºPublicación:  CN121964710A 01/05/2026
Solicitante: 
深圳市融美科技有限公司

Resumen de: CN121964710A

本发明涉及燃料电池测试领域,尤其涉及一种高压型燃料电池测试平台,包括氢气测试系统、吹扫系统、空气测试系统、水冷系统和燃料电池,吹扫系统先通入吹扫气体,将氢气测试系统、空气测试系统、燃料电池反应单元进行除杂,杂质气体通过第一、第二尾气排放单元排出,关闭吹扫系统并开启氢气供给单元,氢气经过氢气鼓泡加湿单元进行加湿后进入燃料电池反应,空气经过空气鼓泡加湿单元进行加湿后进入燃料电池反应,反应后气体通过尾气排放单元排出完成燃料电池测试;由于方案中的加湿方式采用鼓泡加湿方式进行加湿,相比于传统的膜加湿方式效果更佳,鼓泡加湿单元可耐受300kpa的高压,高于膜加湿方式35kpa,设备无需担心高压损坏,测试稳定有效。

一种带振动自清洁功能的开放式风冷型氢燃料电池电堆

NºPublicación:  CN121964706A 01/05/2026
Solicitante: 
协氢(上海)新能源科技有限公司
CN_121964706_PA

Resumen de: CN121964706A

本发明涉及氢燃料电池电堆领域,具体是涉及一种带振动自清洁功能的开放式风冷型氢燃料电池电堆。包括外壳和电池堆,所述电池堆由两侧端板以及多个双极板构成,每两个相邻双极板之间均形成阴极流道,还包括冷却风扇,安装在所述外壳的一侧,所述外壳对应位置设有安装框架,两侧导杆,沿所述电池堆堆叠方向贯穿设置在电池堆两侧端板之间,每个导杆外周均套设有弹性层,振动机构,设置在所述安装框架上,所述振动机构包括振动发生器以及与其连接的振动传递结构,集水槽。本发明通过冷却风扇产生的气流驱动振动发生器,结合振动传递结构实现每个双极板的高频微幅振动自清洁,有效剥离阴极流道内水膜与颗粒物,并由底部集水槽集中收集。

電気化学反応セルスタック用集電構造体および電気化学反応セルスタック

NºPublicación:  JP2026072183A 01/05/2026
Solicitante: 
森村SOFCテクノロジー株式会社
JP_2026072183_A

Resumen de: JP2026072183A

【課題】電気化学反応セルスタックの抵抗値の上昇を抑制する。【解決手段】電気化学反応セルスタック用集電構造体は、Crを含有するCr含有部材と、Cr含有部材と接合される、Niを含有するNi含有部材と、を備える、電気化学反応セルスタック用集電構造体において、Ni含有部材は、複数の粒界を有する多結晶体であり、複数の粒界のうち、粒界傾角が0°以上、40°以下である粒界の存在比率は、5%以上、45%以下である、ことを特徴とする。【選択図】図6

固体氧化物燃料电池半电池片及其制备方法

NºPublicación:  CN121964678A 01/05/2026
Solicitante: 
山东新寰清科技发展有限公司
CN_121964678_A

Resumen de: CN121964678A

本发明属于固体氧化物燃料电池技术领域,公开了一种固体氧化物燃料电池半电池片及其制备方法。解决了现有技术生产的SOFC电池片弯曲形变的问题。包括:(1)分别制备阳极支撑层生坯、阳极功能层生坯和电解质层生坯,其中,阳极支撑层生坯的制备采用溶剂F1体系,阳极功能层生坯的制备采用溶剂F2体系,电解质层生坯的制备采用溶剂F3体系,F1、F2和F3为不同组成或配比的溶剂体系;(2)堆叠组层与烧结;F1、F2和F3分别独立包含乙醇、丙醇、异丙醇、丁醇、丁酮、松油醇、乙酸丁酯、甲苯、二甲苯中的至少一种,且三者的组成或配比不同。本发明能有效的降低半电池片的弯曲程度,提升生产良品率。

含尖晶石涂层的连接体的制备系统、制备方法及连接体

NºPublicación:  CN121951524A 01/05/2026
Solicitante: 
深圳三环科技有限公司
CN_121951524_A

Resumen de: CN121951524A

本发明公开了一种含尖晶石涂层的连接体的制备系统、制备方法及其制备的连接体,涉及燃料电池技术领域。本发明所提供的制备系统,包括依次设置的流膜模块、转印模块、干燥模块以及烧结模块;流膜模块用于将包括尖晶石前驱体层的前驱体薄膜切断并铺平在转印模块的水面;转印模块用于将前驱体薄膜活化得到可转印的尖晶石前驱体层,并将尖晶石前驱体层转印到连接体基材表面,得到表面覆盖有尖晶石前驱体层的连接体;干燥模块用于接收来自转印模块的连接体,并干燥;烧结模块用于接收来自干燥模块的连接体,并烧结,得到含尖晶石涂层的连接体。由本发明制备系统制备的连接体,涂层致密度高、均匀性好。

聚苯并咪唑和质子交换膜及其制备方法与应用

NºPublicación:  CN121949790A 01/05/2026
Solicitante: 
中国石油化工股份有限公司中石化(北京)化工研究院有限公司
CN_121949790_PA

Resumen de: CN121949790A

本发明涉及聚苯并咪唑技术领域,公开了一种聚苯并咪唑和质子交换膜及其方法与应用。该聚苯并咪唑包括结构单元A和结构单元B,结构单元A具有式(1)所示的结构,结构单元B具有式(2)所示的结构;其中,X1为含氟亚烃基、‑O‑、‑SO2‑或‑CO‑,X2为连接键、‑O‑、‑SO2‑或‑CO‑,且X1与X2不同;R1与R2相同或不同,且各自独立地选自亚芳基、亚环烷基、亚烯基、亚杂环基和含氟亚烃基中的任意一种。本发明所述的聚苯并咪唑具有良好的力学性能和明显较高的质子传导性能。

一种燃料电池用气体扩散层及其制备方法和应用

NºPublicación:  CN121964699A 01/05/2026
Solicitante: 
榆林中科洁净能源创新研究院中国科学院大连化学物理研究所

Resumen de: CN121964699A

本发明涉及燃料电池技术领域,尤其涉及一种燃料电池用气体扩散层及其制备方法和应用。本发明的燃料电池用气体扩散层包括依次叠设的基底层、支撑层和微孔层,基底层和支撑层均由纤维丝构成,且支撑层的纤维丝的直径小于所述基底层的纤维丝的直径,所述支撑层的纤维丝的直径为纳米级。本发明的气体扩散层通过将气体扩散层设计成一种三层结构,在基底层与微孔层间引入支撑层,同时限定支撑层丝径小于基底层丝径,制备出比基底层孔径更小、孔隙率更高的支撑层,同时减薄微孔层厚度,使气体扩散层具备更优异的导电性,减少厚度方向的电阻,尤其是在高电流密度条件下,更有利于水、气传输。

一种用于全钒液流电池的支化聚苯并咪唑复合膜及其制备方法

NºPublicación:  CN121964700A 01/05/2026
Solicitante: 
浙江工业大学

Resumen de: CN121964700A

本发明涉及液流电池用隔膜技术领域,尤其是涉及一种用于全钒液流电池的支化聚苯并咪唑复合膜及其制备方法。该制备方法包括以下步骤:步骤一:支化PBI的合成;步骤二:支化PBI基膜的制备;步骤三:界面聚合改性形成功能分离层。本发明基于“支化PBI基膜”与“界面聚合改性”的协同策略,旨在通过材料创新与工艺优化,为解决上述技术难题提供一种高效、可靠的解决方案。

燃料电池电堆均一性测试评价方法、装置、设备及介质

NºPublicación:  CN121964728A 01/05/2026
Solicitante: 
武汉达安科技有限公司
CN_121964728_PA

Resumen de: CN121964728A

燃料电池电堆均一性测试评价方法、装置、设备及介质,分别计算电堆盲端侧板平面、电堆安装风扇平面及电堆整体的温度均一性指数,实现对电堆关键区域及整体温度分布均一性的定量表征,弥补现有基于电压的监测方法仅能反映单片维度不均匀性、缺乏多物理场融合分析的缺陷;以电堆整体温度均一性指数最小为核心目标、两关键平面指数达标为辅助目标,针对性优化电堆风扇布局与流场结构,为相关设计提供系统、可靠的量化依据,有效解决风冷燃料电池电堆开发依赖经验性设计和反复试错的现状,显著提升电堆性能一致性与使用寿命,缩短开发周期,契合行业对简化系统结构、降低制造成本与维护难度、提升低温环境适应性的发展诉求。

水下设备的燃料电池及供电系统

NºPublicación:  CN121964729A 01/05/2026
Solicitante: 
中科南京未来能源系统研究院中国科学院工程热物理研究所

Resumen de: CN121964729A

本申请涉及一种上述水下设备的燃料电池,所述燃料电池发电系统包括:至少一片单电池;每片单电池包括:每片单电池包括:阳极扩散干燥层、膜电极、阴极扩散干燥层、氢气气囊层和氧气渗透层,所述阳极扩散干燥层、所述膜电极、所述阴极扩散干燥层、所述氢气气囊层和所述氧气渗透层依次层叠设置。由此,通过氧气渗透层从水下设备周围的水中收集氧气,为燃料电池发电中氢氧电化学反应需要的氧气,无需在水下设备中配置氧气瓶体,节省对水下设备的空间占用,并结合氢气气囊层解决氧气渗透层内外压力差变大,同时也会导致膜电极阴阳两侧的压力差变大,导致膜电极质子膜的损坏的问题。

基于寿命预算信用调节的燃料电池管理方案

NºPublicación:  CN121964715A 01/05/2026
Solicitante: 
北京理工大学
CN_121964715_PA

Resumen de: CN121964715A

本申请公开了一种基于寿命预算信用调节的燃料电池管理方法及系统,涉及燃料电池寿命管理技术领域。该方法包括获取燃料电池的运行状态数据,并预测当前阶段燃料电池的剩余寿命预算值;计算燃料电池的借出值、信用值;若当前阶段与上一阶段燃料电池的信用值的差值的绝对值小于第一阈值,且借出值的差值的绝对值小于第二阈值,则沿用上一阶段控制策略;若任一差值的绝对值大于或者等于对应阈值,则调整当前阶段控制策略。本申请实现了基于寿命预算借出与信用等级的自适应调节机制,系统整体运行经济性提升,燃料消耗率降低,维护周期延长,使得燃料电池系统能在不同运行工况下保持高能效与高寿命的双重优势。

一种基于催化燃烧的氢动力无人机冷启动装置

NºPublicación:  CN121964713A 01/05/2026
Solicitante: 
沈阳盛科航宇氢能源科技有限责任公司
CN_121964713_PA

Resumen de: CN121964713A

本发明属于氢能与燃料电池技术领域与燃料电池低温运行辅助技术领域,更具体的说是一种基于催化燃烧的氢动力无人机冷启动装置。一种基于催化燃烧的氢动力无人机冷启动装置,包括催化加热装置、氢气气源三通阀、空气气源三通阀、空气排气口及氢气排气口,所述催化加热装置由排气阀、催化层、隔火层、空气进气端、换热腔室、混合腔室和氢气进气端组成,所述混合腔室分别与氢气进气端、空气进气端相连通,所述换热腔室与催化层相对应设置,所述排气阀设置于换热腔室的末端,所述空气排气口与空气供给组件的气路末端连通,所述氢气排气口与氢气供给组件的气路末端连通。可快速提升燃料电池电堆温度,解决低温下启动难题。

一种液流储能电池预充电控制装置及方法

NºPublicación:  CN121965948A 01/05/2026
Solicitante: 
福建星云电子股份有限公司
CN_121965948_PA

Resumen de: CN121965948A

本发明提供了电化学储能技术领域的一种液流储能电池预充电控制装置及方法,装置包括一控制器U1、一直流熔断器FU1、一直流熔断器FU2、一直流防雷器F1、一交流防雷器F2、一直流接触器K1、一交流接触器K2、一直流隔离开关Q1、一交流隔离开关Q2、一直流预充电电阻R1、一直流预充电电阻R2、一交流预充电电阻R3、一交流预充电电阻R4、一直流滤波器EMC1、一交流滤波器EMC2、一直流母线电容组C_bank、一交流滤波回路C_filter、一功率模组M1、一整流电路M2以及一交流电抗组L_bank。本发明的优点在于:极大的提升了系统集成度与综合性能。

一种阳离子远程接枝型聚咔唑阴离子交换膜及制备方法

NºPublicación:  CN121964732A 01/05/2026
Solicitante: 
山东石油化工学院
CN_121964732_PA

Resumen de: CN121964732A

本发明涉及阴离子交换膜燃料电池技术领域,具体涉及一种阳离子远程接枝型聚咔唑阴离子交换膜及制备方法。膜由N‑(4‑溴丁基)咔唑、N‑烷基咔唑和2,3‑丁二酮缩合得聚合物骨架,再与阳离子经Menshutkin反应得到聚电解质,最后与氢氧化钠离子交换制成。其中,聚合物主链无不稳定醚键,使膜有强耐碱性。柔性悬垂侧链提高尺寸稳定性并增加极性差异。阳离子远离骨架接枝,提高膜耐碱性,延长寿命,增强亲水/疏水微相分离,形成离子传输通道,离子传导率高。膜具有良好机械强度和柔韧性,拉伸强度达55.34MPa,断裂伸长率达22.49%,满足燃料电池应用需求,且优异热稳定性在碱性阴离子交换膜燃料电池中应用前景广阔。

一种热-电-化耦合的固体氧化物电堆

NºPublicación:  CN121964740A 01/05/2026
Solicitante: 
电堆科技(合肥)有限公司
CN_121964740_A

Resumen de: CN121964740A

本发明公开了一种热‑电‑化耦合的固体氧化物电堆,包括下端板和上端板,下端板和上端板之间设置若干个SOFC单体电池和SOEC单体电池;SOFC单体电池包括依次压接的SOFC阴极、SOFC电解质和SOFC阳极;SOEC单体电池包括依次压接的SOEC阴极、SOEC电解质和SOEC阳极;SOEC阳极所在的腔室与SOFC阴极所在的腔室相连通,SOEC阳极电解产生的氧气能够进入SOFC阴极侧参与反应;SOFC单体电池、SOEC单体电池之间通过连接体或集流体电气串联。本发明通过在同一电堆内交替或分块布置SOFC与SOEC单元,并打通特定的气路与电路,实现能量的梯级利用和系统的高效稳定运行。

一种具有抗氧化和高质子电导率的交联型聚苯并咪唑质子交换膜及其制备方法

NºPublicación:  CN121949791A 01/05/2026
Solicitante: 
常州大学
CN_121949791_A

Resumen de: CN121949791A

本发明属于燃料电池质子交换膜技术领域,公开了一种具有抗氧化和高质子电导率的交联型聚苯并咪唑质子交换膜及其制备方法。这种交联型聚苯并咪唑是在原料单体聚合完成后,添加硅烷偶联剂作为交联剂,经反应得到含交联剂的聚苯并咪唑。含交联剂的聚苯并咪唑可使用溶液浇铸法制备得到交联型聚苯并咪唑质子交换膜。本发明的交联型聚苯并咪唑,通过加入交联剂,以聚苯并咪唑上的羟基基团为主要反应位点,构建了稳固且均匀的Si‑O‑Si交联网络,从而协同实现了抗氧化稳定性与质子电导率的同步提升。含交联剂的聚苯并咪唑质子交换膜在质子交换膜燃料电池方面具有良好的应用前景。

一种膦酸基修饰的吩嗪类负极电解质及其制备方法和应用

NºPublicación:  CN121964739A 01/05/2026
Solicitante: 
中盐盐穴综合利用股份有限公司南方科技大学
CN_121964739_PA

Resumen de: CN121964739A

本发明公开了一种膦酸基修饰的吩嗪类负极电解质及其制备方法和应用,涉及液流电池技术领域。吩嗪类负极电解质具有如下所示的结构:;其中,R、R1、R2、R3、R4、R5和R6分别为‑H、‑OCH3、‑OCnH2nCH3、‑Me、‑F、‑Cl、‑Br、‑I、‑CnH2nCH3、‑OCnH2nPO3H2、‑CnH2nPO3H2中的一种,且R、R1、R2、R3、R4、R5和R6中的至少一个为‑OCnH2nPO3H2,n为正整数。本发明的吩嗪负极电解质材料实现了较高的溶解度,稳定的化学性质和物理性质,以及较高的电池循环稳定性,适用于近中性水系有机盐穴液流电池。

一种风冷堆控制方法

NºPublicación:  CN121964705A 01/05/2026
Solicitante: 
广东云韬氢能科技有限公司
CN_121964705_PA

Resumen de: CN121964705A

本发明提供一种风冷堆控制方法。通过对电堆温度的监控以及利用内阻测试仪对电堆内的水含量进行测试,进一步结合电堆的电压变化情况,综合分析对风扇的转速和占空比进行控制,从而达到节能满足控温的目的,又能满足阴极空气气体的供给,进一步控制水含量的排除,从而保证膜的含水量,保证电堆的稳定正常运行。进一步的,可以通过对上述数据的综合分析,以及对电堆实际运行工况及工况的变化进行测定,调节风扇转速及控制电堆运行功率,从而达到对不同运行工况的动态调节,以保证电堆的稳定运行,进一步降低风扇的辅耗,提升电堆系统的发电效率。

一种燃料电池发动机氢气子系统故障诊断控制方法及系统

NºPublicación:  CN121964726A 01/05/2026
Solicitante: 
一汽解放汽车有限公司
CN_121964726_A

Resumen de: CN121964726A

本申请公开一种燃料电池发动机氢气子系统故障诊断控制方法及系统,涉及车辆故障诊断领域,包括采集燃料电池发动机运行数据;根据燃料电池发动机运行数据,按预设组合及顺序对氢气子系统不同部件进行故障诊断;故障诊断组合包括第一诊断组合、第二诊断组合及第三诊断组合,各组合并行诊断,组合内按固定顺序执行且考虑故障间关联性;第一诊断组合包括:对氢气截止阀进行故障诊断以及对比例阀入口氢气压力传感器进行故障诊断;第二诊断组合包括:对比例阀进行故障诊断、对入堆氢气压力传感器进行故障诊断以及对出堆氢气压力传感器进行故障诊断;第三诊断组合包括:对排气排水阀和氢气子系统泄露进行故障诊断。

一种空气电池用气体供给组件、空气电池和铁锈电池

NºPublicación:  CN121964711A 01/05/2026
Solicitante: 
苏州合仕新能源科技有限公司
CN_121964711_PA

Resumen de: CN121964711A

本发明公开了一种空气电池用气体供给组件、空气电池和铁锈电池,气体供给组件包括气体腔室、气体扩散件,气体腔室包括供含氧气体流通的第一路径方向和第二路径方向;气体扩散件设置在第二路径方向上且能够将气体腔室内的至少部分气体导出;气体扩散件上设置有具有至少两种透气阻力的多种气孔结构,多种气孔结构沿第一路径方向依次分布;本发明可以提高空气正极的使用寿命,而且输出性能较稳定,尤其适合大尺寸空气电池。

基于刚柔组件的氢键有机框架质子导体、制备方法及应用

NºPublicación:  CN121949818A 01/05/2026
Solicitante: 
福建师范大学
CN_121949818_A

Resumen de: CN121949818A

一种基于刚柔组件的氢键有机框架质子导体、制备方法及应用,其中方法包括步骤:S1.选取第一化合物,将第一化合物溶于第一溶剂中得到第一溶液,所述第一化合物为线型烷基磺酸化合物;S2.选取第二化合物,将所述第二化合物溶于第二溶剂中得到第二溶液,所述第二化合物为氨基芳香化合物;S3.将所述第一溶液与第二溶液混合,再进行静置、挥发结晶,得到氢键有机框架质子导体。上述技术方案能够通过代表柔性材料建筑单元的第一化合物与代表刚性材料建筑单元的第二化合物之间通过电荷辅助氢键自组装形成,可以使得本方案构筑的氢键有机框架质子晶体纯度更高,各项参数表现更好,尤其是导体导电率更好。

一种石墨毡表层负载碳纳米材料的电极及其制备方法和应用

NºPublicación:  CN121964691A 01/05/2026
Solicitante: 
辽宁金谷炭材料股份有限公司
CN_121964691_PA

Resumen de: CN121964691A

本发明属于电极技术领域,具体涉及一种石墨毡表层负载碳纳米材料的电极及其制备方法和应用。本发明的电极呈梯度功能分布,催化区域专注界面电化学反应,传质区域负责电子传输与物质定向扩散,且两者亲疏水性可按需调控,破解离子传输阻碍问题。该设计适配性强,可广泛应用于电解槽、燃料电池等各类电化学体系,有效解决传统电极电化学活性催化与传质无法兼得的核心痛点。

富含羧基的有机化合物复合阴离子交换膜的制备方法及其应用

NºPublicación:  CN121949845A 01/05/2026
Solicitante: 
厦门大学
CN_121949845_PA

Resumen de: CN121949845A

本发明涉及一种富含羧基的有机化合物复合阴离子交换膜的制备方法及其应用。本发明所述制备方法通过简单的化学复合工艺,将富含羧基的有机化合物与阴离子交换膜前驱体材料相结合,工艺简单,操作便捷。所制备的复合膜中,富羧基有机化合物不仅优化了聚合物骨架的结构与化学稳定性,其羧基官能团更在催化剂与离聚物界面处形成了促进离子传输的微环境,从而显著提升了膜的氢氧根离子传导率与局部传质效率。本发明进一步涉及该复合阴离子交换膜在碱性燃料电池、电解水制氢及相关电化学装置中的应用。该膜能有效提升相关设备的离子传导效率、输出性能与长期运行耐久性。

一种膜电极催化层及其制备方法与应用

NºPublicación:  CN121964671A 01/05/2026
Solicitante: 
先导原创(上海)新技术研究有限公司
CN_121964671_PA

Resumen de: CN121964671A

本公开提供了一种膜电极催化层及其制备方法与应用,属于涉及质子交换膜燃料电池技术领域。本公开的膜电极催化层中的贵金属的含量和粒径在催化层厚度方向上呈连续分布,能够充分提高贵金属的利用率、有效促进反应原料的进入和产物的排出,提高催化层的效率及贵金属耐久性,以及有效降低贵金属的用量,同时保持良好的催化性能;降低催化层的制作成本,方便催化层的工业化应用。

一种燃料电池电化学阻抗谱状态参数的反演方法

NºPublicación:  CN121964717A 01/05/2026
Solicitante: 
西安交通大学东方电气(成都)氢能科技有限公司
CN_121964717_PA

Resumen de: CN121964717A

本发明涉及燃料电池技术领域,公开了一种燃料电池电化学阻抗谱状态参数的反演方法、系统、设备及介质。上述燃料电池电化学阻抗谱状态参数的反演方法包括:获取燃料电池的电化学阻抗谱数据,并根据电化学阻抗谱数据,获取燃料电池的表面比阻抗;根据燃料电池的传质控制方程,建立燃料电池的由欧姆电阻、阳极阻抗和阴极阻抗构成的阻抗模型;以燃料电池内部的状态参数为状态变量,通过阻抗模型获取状态变量对应的阻抗值,并以阻抗值与表面比阻抗之间的差距最小为目标,构建用于燃料电池内部的状态参数反演的单目标优化问题;对单目标优化问题进行求解,得到燃料电池内部的目标状态参数,以解决燃料电池电化学阻抗谱分析过于依赖先前研究经验的问题。

一种燃料电池电堆系统及其控制方法

NºPublicación:  CN121964723A 01/05/2026
Solicitante: 
东风汽车集团股份有限公司
CN_121964723_PA

Resumen de: CN121964723A

本申请涉及一种燃料电池电堆系统及其控制方法,工作区电池单独工作时,满足工作区电池独立发电需求,备用区电池单独工作时,适配单独依赖备用区电池发电的场景;工作区电池和备用区电池协同工作时,工作区电池排出的气体可输送至备用区电池,实现气体的二次利用,此时比例阀总成二也可开启,气源输出的气体经比例阀总成一供给工作区电池的同时,可经比例阀总成二补充供给至备用区电池,通过上述多模式切换及各部件的协同配合,借助备用区电池的集成设置及快速接入能力,当工作区电池中出现单电池故障时,可通过备用区电池及时补充以维持工作区电池的运行规模稳定,无需停机拆解整个电堆,有效避免了单电池故障导致的整个电堆系统彻底停机。

一种基于氢能电池堆的电力巡检多旋翼无人机

NºPublicación:  CN121964741A 01/05/2026
Solicitante: 
国网吉林省电力有限公司四平供电公司长春晟德科技有限公司
CN_121964741_PA

Resumen de: CN121964741A

本发明涉及无人机技术领域,公开了一种基于氢能电池堆的电力巡检多旋翼无人机,包括底座、无人机主体、活动吊架及巡检摄像头,无人机主体顶部设有隔离架,隔离架下方分别固定有电池堆本体和用于卡套氢气罐的固定架。电池堆本体内开设有相连通的安装腔和冷凝腔,安装腔内设有电池单体,冷凝腔顶板下设有隔离筒,隔离筒内转动安装有转轴,转轴通过锥齿轮组连接定位杆及拨轮,转轴下端固定有贴合冷凝腔底板的螺旋条;利用飞行时相对气流驱动拨轮旋转,通过锥齿轮组带动转轴及螺旋条转动,将冷凝腔底部的冷凝水持续刮除并推送至排水口排出,避免冷凝水残留结冰,确保电池堆排气顺畅及低温环境下的作业可靠性。

一种燃料电池双极板用高铬铁素体不锈钢表面改性的方法

NºPublicación:  CN121964697A 01/05/2026
Solicitante: 
北京科技大学
CN_121964697_PA

Resumen de: CN121964697A

本发明提供一种燃料电池双极板用高铬铁素体不锈钢表面改性的方法,涉及燃料电池表面工程技术领域。该方法将高铬铁素体不锈钢冷轧基板在900~1000℃区间进行退火,获得内部完全再结晶等轴铁素体晶粒的冷轧薄带,然后去除表面氧化层后在硝酸溶液中进行恒电位阳极钝化处理。本发明利用硝酸电化学钝化的高氧化电位,原位构建富含Cr2O3的致密梯度钝化膜。该方法适用于Cr含量25wt%~35wt%的铁素体不锈钢体系,尤其当基体含有微量Ru时,该方法能诱导表层形成导电RuO2并在膜内构建金属Ru纳米渗流网络。经本方法处理的双极板材料在保持断后延伸率≥25%的同时,界面接触电阻降至10 mΩ·cm²以下,腐蚀电流密度低于10μA/cm²,满足燃料电池的严苛服役要求。

一种钒电池失效电解液的再生方法

NºPublicación:  CN121964696A 01/05/2026
Solicitante: 
承德钒钛新材料有限公司承德钢铁集团有限公司河钢股份有限公司承德分公司
CN_121964696_A

Resumen de: CN121964696A

本发明公开了一种钒电池失效电解液的再生方法,包括下述步骤:(1)在失效电解液中加入氧化剂,将其中的钒离子氧化至4价,得到4价钒溶液;(2)在4价钒溶液中加入硫酸,浓缩、结晶、陈化、固液分离,得到硫酸氧钒晶体和硫酸废液;(3)所述硫酸氧钒晶体加入去离子水和硫酸,溶解得到4价钒基础电解液;(4)所述4价钒基础电解液进行电解得到3.5价钒电解液和4.5价钒电解液。本FF 将化学法与电化学法有机结合,流程清晰,步骤连贯,可以有效实现失效钒电池电解液的再生,适合对大规模失效的钒电池电解液进行集中式、批量式的再生处理;实现了硫酸的内部循环利用,大幅减少了新酸消耗和废液排放,降低了再生成本和环境负担。

金属双极板的多层复合非晶碳涂层及其制备方法

NºPublicación:  CN121951530A 01/05/2026
Solicitante: 
纳光电(太原)研究院有限公司
CN_121951530_PA

Resumen de: CN121951530A

本发明公开了金属双极板的多层复合非晶碳涂层及其制备方法,具体涉及金属双极板的表面涂层制备技术领域。该涂层由内向外依次包括锚定层、离子选择性阻隔层和非晶碳层。锚定层优选为梯度结构的氮化铬/碳氮化铬,用于增强涂层与基体的结合力;离子选择性阻隔层优选为掺硅类金刚石碳,用于抑制金属离子向表面的迁移;最外层的非晶碳层为高sp3含量的类金刚石碳,提供优异的耐腐蚀性与导电性。制备方法依次采用闭合场非平衡磁控溅射技术沉积过渡层,以及等离子体增强化学气相沉积技术沉积阻隔层与非晶碳层。该涂层结构设计明确,制备工艺可控,能显著提升金属双极板在燃料电池苛刻环境下的长期耐久性。

一种保湿方法以及保湿装置

NºPublicación:  CN121964725A 01/05/2026
Solicitante: 
中微惠创科技(上海)有限公司
CN_121964725_PA

Resumen de: CN121964725A

本发明公开了一种保湿方法以及保湿装置,适于控制燃料电池的电堆中的至少一个膜电极的湿度,保湿方法包括在电堆开始正常运行时执行第一模式,第一模式包括如下步骤:记录反应风道出口处的反应风的风压为第一风压,选取至少一个膜电极作为第一被测膜电极组,记录当前第一被测膜电极组的电压为第一电压;将反应风的风压从第一风压切换至第二风压并对电堆进行一次吹水操作;记录第一被测膜电极组在吹水操作过程中电压的最大值为第二电压;根据差值调整第一风压;以及每第一周期重复一次上述步骤。本发明提供的保湿方法依据膜电极的电压在吹水操作中的最大值和吹水操作前的差值对反应风的第一风压进行及时调整,控制精度更高,判断更加准确。

一种低温微晶玻璃密封材料及其制备方法及应用其封装PCFC电堆

NºPublicación:  CN121948836A 01/05/2026
Solicitante: 
哈尔滨工业大学
CN_121948836_PA

Resumen de: CN121948836A

一种低温微晶玻璃密封材料及其制备方法及应用于封装PCFC电堆,本发明是要解决现有微晶玻璃钎料在密封燃料电池时,存在使用温度偏高、低温下结晶不充分等问题。制备方法:一、将BaCO3、SiO2、B2O3、MgCO3、SrCO3、Al2O3和TiO2作为原料进行球磨;二、将混合粉料高温熔融,玻璃熔液倒入去离子水中水淬,得到玻璃颗粒;三、对玻璃颗粒进行高能球磨,经过筛和干燥处理得到微晶玻璃密封材料。本发明通过添加一定量的二氧化钛有效改善了其结晶相分布、微观结构和使用温度范围。本发明所制备的微晶玻璃具有优异的致密性、化学稳定性、热循环稳定性和可靠的密封性能,提升了PCFC电池电堆的长期运行寿命与效率。

一种燃料电池系统冷却液离子浓度控制方法、设备及介质

NºPublicación:  CN121964708A 01/05/2026
Solicitante: 
深圳鹰及汽车有限公司
CN_121964708_PA

Resumen de: CN121964708A

本发明涉及新能源车辆燃料电池系统管理技术领域,具体提供了一种燃料电池系统冷却液离子浓度控制方法、设备及介质,该方法包括:设定不同的电导率区间以及不同电导率区间对应的控制措施;实时监测冷却液的电导率;根据电导率、电导率区间以及对应的控制措施,实现燃料电池系统冷却液离子浓度的控制,保证整体冷却回路维持在安全电导率范围。本发明通过设定不同的电导率区间以及不同电导率区间对应的控制措施,并实时监测与控制冷却液中离子浓度,可提升系统安全性、延长电堆寿命并降低维护成本。

一种基于态势感知的全钒液流储能电池管理系统及方法

NºPublicación:  CN121960134A 01/05/2026
Solicitante: 
中建三局集团有限公司
CN_121960134_PA

Resumen de: CN121960134A

本发明公开一种基于态势感知的全钒液流储能电池管理系统及方法,涉及储能电池管理技术领域,构建全钒液流储能电池管理系统多物理场数字孪生模型,配置核心参数,初始化态势感知模块、传感器和执行器;融合电解液浓度法、库仑计数法与扩展卡尔曼滤波融合估计SOC、SOH、极化状态和热管理状态,采用模糊综合评价法识别运行态势。本发明通过多物理场数字孪生模型耦合电化学、热传导与流体动力学特性,结合电解液浓度法‑库仑计数法融合+扩展卡尔曼滤波的状态估计策略,显著提高SOC、SOH等关键状态量的估计准确性,为态势感知奠定可靠基础。

膜穿孔检测方法、系统、设备及计算机可读存储介质

NºPublicación:  CN121964727A 01/05/2026
Solicitante: 
武汉达安科技有限公司
CN_121964727_PA

Resumen de: CN121964727A

一种膜穿孔检测方法、系统、设备及计算机可读存储介质,涉及质子交换膜燃料电池电堆测试领域,具体包括基于所有单片电池在目标时刻的开路电压确定出开路电压均值,并基于所有单片电池在目标时刻的额定点电压确定出额定点电压均值;在目标时刻针对每个单片电池,基于开路电压和开路电压均值确定出开路电压偏差,并根据额定点电压和额定点电压均值确定出额定点电压偏差;基于开路电压均值、额定点电压均值、开路电压偏差和额定点电压偏差确定出膜穿孔概率值,并根据膜穿孔概率值确定出膜穿孔检测结果。本申请可以确保膜穿孔检测的准确性并降低膜穿孔检测的复杂性。

Système de régulation thermique pour un ensemble de dispositifs électrochimiques à piles à combustible

NºPublicación:  FR3168083A1 01/05/2026
Solicitante: 
EO CONCEPT [FR]
EO CONCEPT
FR_3168083_A1

Resumen de: FR3168083A1

Système de régulation thermique pour un ensemble d’au moins deux dispositifs électrochimiques (100a-100c), le système comprenant une source (201) d’un fluide caloporteur, un échangeur thermique (208), une unité de chauffage (202), une pompe (206a-206c) et deux vannes (209a-209c). Le fluide caloporteur est fourni par la source (201) à une température inférieure à une température basse, ladite pompe (206a-206c) permet au fluide caloporteur d’atteindre chacun des moyens d’échange thermique associés aux deux dispositifs électrochimiques (100a-100c), et chacune desdites vannes (209a-209c) permet une interruption d’une circulation de fluide caloporteur vers l’un des dispositifs électrochimiques. Le système comprend une seconde source (203) du fluide caloporteur, le fluide de la seconde source (203) étant chauffé par un des deux dispositifs (100a-100c) jusqu’à une température haute, et un des dispositifs (100a-100c) est chauffé par le fluide de la seconde source (203). Figure de l’abrégé : 2

基于固体氧化物燃料电池的多能互补系统

NºPublicación:  CN224190949U 01/05/2026
Solicitante: 
陕西氢能研究院有限公司
CN_224190949_U

Resumen de: CN224190949U

本发明涉及固体氧化物燃料电池技术领域,且公开了一种基于固体氧化物燃料电池的多能互补系统,所述系统包括:燃料模块、SOFC发电装置、热利用系统及电调控系统,所述热利用系统包括:燃气轮机、储热系统及热泵系统,所述储热系统为单罐储热系统或双罐储热系统,所述双罐储热系统包括:第一储热罐体以及与第一储热罐体热工质出入口连通的第一换热器,第二储热罐体,以及与第二储热罐体导热介质入口连通的第二换热器,所述电利用系统包括:与SOFC发电装置电能输出端连接的电能储能系统及电力转化模块。本发明通过SOFC与多种能源技术协同,SOFC高温排气可驱动燃气轮机发电、通过热泵系统进行供热或制冷,实现能量的高效利用。

一种二轮车用小功率风冷燃料电池系统

NºPublicación:  CN224190951U 01/05/2026
Solicitante: 
浙江天能氢能源科技有限公司
CN_224190951_U

Resumen de: CN224190951U

本实用新型公开了一种二轮车用小功率风冷燃料电池系统,涉及燃料电池技术领域。该系统包括燃料电池电堆、氢瓶和散热风扇,还包括安装箱体,安装箱体内部具有安装腔,所述安装箱体的相对两侧分别设有进风口和出风口,所述安装腔内具有风道,风道两端分别为所述进风口和出风口;所述氢瓶的瓶身至少部分伸入到所述风道中,所述燃料电池电堆和散热风扇分别设于所述风道的两端,通过所述燃料电池电堆排出的空冷尾气加热所述氢瓶。本实用新型通过优化系统布局与风道设计,利用电堆尾气加热氢瓶,解决固态储氢放氢温度下降导致的供氢不足问题。

燃料電池セル、燃料電池

NºPublicación:  JP2026072173A 01/05/2026
Solicitante: 
トヨタ自動車株式会社
JP_2026072173_A

Resumen de: JP2026072173A

0001 【課題】生成した水が逆流して縁領域に流入することを抑制できる燃料電池セルを提供する。 【解決手段】発電領域の流路及び非発電領域の流路を囲む縁領域に流路側に凹となるリブ部を有するセパレータと、発電領域に具備されたガス拡散層と、を備える燃料電池セルであって、水素出口孔近傍の前記リブ部の少なくとも一部には封止材が配置されている。 【選択図】図4

一种碱性锌铁液流电池水迁移速率调控方法与预测方法

NºPublicación:  CN121964738A 01/05/2026
Solicitante: 
苏州实验室
CN_121964738_PA

Resumen de: CN119230898A

The invention discloses an alkali metal salt additive for solving the problem of electrolyte migration in an alkaline zinc-iron flow battery. The ion concentration and the ion strength of the negative electrode electrolyte can be improved, and the number and the size of water molecule clusters in the electrolyte are reduced, so that the problem of electrolyte migration in the battery circulation process is relieved, the cycle life of the battery is remarkably prolonged, and the electrolyte maintenance cost of the battery in the actual use process is greatly reduced.

一种液流电池的监测器

NºPublicación:  CN224190201U 01/05/2026
Solicitante: 
中国长江三峡集团有限公司
CN_224190201_U

Resumen de: DE202025103332U1

Überwachungsgerät für eine Flüssigkeitsströmungsbatterie, dadurch gekennzeichnet, dass das Überwachungsgerät ein Gehäuse (1) und eine Vielzahl von Rohrleitungen umfasst, wobei das Gehäuse (1) mit einem Aufnahmehohlraum versehen ist, wobei die Vielzahl von Rohrleitungen innerhalb des Aufnahmehohlraums angeordnet ist, wobei die Vielzahl von Rohrleitungen eine strömungsleitende Rohrleitung (15), eine druckleitende Rohrleitung (16) und eine drahtleitende Rohrleitung (17) umfasst, wobei die strömungsleitende Rohrleitung (15) und die druckleitende Rohrleitung (16) mit einer Elektrolytrohrleitung in der Flüssigkeitsströmungsbatterie verbunden sind;wobei das Überwachungsgerät mit einem Temperatur- und Druckerfassungsabschnitt (11), einem Konzentrations- und Flussratenerfassungsabschnitt (12) und einem Signalverarbeitungsabschnitt (13) versehen ist, wobei der Temperatur- und Druckerfassungsabschnitt (11), der Konzentrations- und Flussratenerfassungsabschnitt (12) und der Signalverarbeitungsabschnitt (13) aufeinanderfolgend entlang einer Längenrichtung des Überwachungsgeräts angeordnet sind;wobei der Temperatur- und Druckerfassungsabschnitt (11) einen Temperatursensor (111) und einen Drucksensor (112) umfasst, wobei der Temperatursensor (111) in einer auf einer Innenwand der strömungsleitende Rohrleitung (15) gebildeten Temperatursensor-Platzierungsnut (113) angeordnet ist, und wobei der Drucksensor (112) in einer auf der Innenwand der druckleitenden Rohrleitung (16)

燃料电池系统

NºPublicación:  CN121970162A 01/05/2026
Solicitante: 
爱三工业株式会社
CN_121970162_PA

Resumen de: WO2025094487A1

This fuel cell system comprises: a fuel cell; a battery to be charged with power generated by the fuel cell; and an inverter or motor that is driven by receiving supply of power from the fuel cell and/or the battery. In the fuel cell system, current of the fuel cell depends on the voltage of the battery, and the timing for driving the inverter or the motor is adjusted in accordance with the state of the battery.

催化剂涂覆的膜组分的再循环

NºPublicación:  CN121969775A 01/05/2026
Solicitante: 
庄信万丰股份有限公司
CN_121969775_PA

Resumen de: WO2025078785A1

A method of recycling a waste ionomer material comprising at least one ionomer, at least one platinum group metal, and one or more of a metal catalyst material, a carbon catalyst support material, and a membrane reinforcement material, the method comprising: (a) treating the waste ionomer material with a solvent to disperse the ionomer and form an ionomer dispersion which includes one or more of the metal catalyst material, the carbon catalyst support material, and the membrane reinforcement material; (b) subjecting the ionomer dispersion to a forced filtration technique in which a force is actively applied to the ionomer dispersion in order to force the ionomer dispersion through a filter to produce a filter cake on the filter comprising one or more of the metal catalyst material, the carbon catalyst support material and the membrane reinforcement material, and a filtrate of the ionomer dispersion; and (c) using one or more acid leaches to extract the platinum group metal, wherein either: (i) the one or more acid leaches are applied to the waste ionomer material to extract the platinum group metal from the waste ionomer material prior to forming the ionomer dispersion in step (a); or (ii) the one or more acid leaches are applied to the filter cake material after step (b) to extract the platinum group metal from the filter cake material.

燃料电池模块、利用其的燃料电池系统及其运行方法

NºPublicación:  CN121970163A 01/05/2026
Solicitante: 
氢蝶
CN_121970163_PA

Resumen de: WO2025075324A1

A fuel cell module of the present invention may comprise: a rotating body; and at least one stack connected to the rotating body such that the position thereof changes by means of rotation of the rotating body.

包括可更换单元模块的燃料电池加湿器

NºPublicación:  CN121970161A 01/05/2026
Solicitante: 
可隆工业株式会社
CN_121970161_PA

Resumen de: WO2025075416A1

A fuel cell humidifier including a replaceable unit module according to the present invention comprises: a module housing in the shape of a hexahedron and having a first opening on the upper surface, the lower surface, the front surface, and the rear surface; a unit module mounted to the module housing and including a cartridge having a humidification membrane therein; and an outer housing to which one or more of the unit modules are mounted to be assemblable.

1,6-二氮杂二环4.4.4十四烷-1,6-鎓阳离子结构的合成方法、所述阳离子结构在电化学应用中的用途和包含所述阳离子结构的聚合物

NºPublicación:  CN121969628A 01/05/2026
Solicitante: 
西蒙弗雷泽大学
CN_121969628_PA

Resumen de: WO2025065089A1

A method of synthesizing 1,6-diazabicyclo4.4.4tetradecan-1,6-ium (in-DBD) cationic structure, a method of integrating in-DBD cationic structure into a polymer, and the use of in-DBD polymers in electrochemical applications such as an anion exchange membrane (AEM) are described. The configuration of in-DBD allows a cationic charge to be carried by a proton stabilized inside an aliphatic cage formed by its three-dimensional structure and anchored between two nitrogen atoms via a symmetrical intra-bridgehead hydrogen bond. With the synthesis method of in-DBD and its application in various scenarios, an organic cation-hydroxide is realized that persists at critically low hydration levels and high temperatures (<10% RH at 80 °C) and shows orders of magnitude higher hydroxide stability than conventional cations.

ピストンリングおよびその製造方法

NºPublicación:  JP2026074021A 01/05/2026
Solicitante: 
NTN株式会社
JP_2026074021_A

Resumen de: JP2023028623A

To provide a piston ring and a method of manufacturing the same having a low content of sulfur atoms, not requiring a special exposure device, not requiring strict safety measures, and inexpensive.SOLUTION: A piston ring 1 used in a reciprocating type compressor for compressing gas is made of a resin composition having polyether ether ketone resin as a main component. In a temperature rising process of differential scanning calorimetry, a heat absorption peak by a thermal history is within a range of 150°C to 330°C, and a content of sulfur atoms is equal to or less than 250 ppm.SELECTED DRAWING: Figure 1

用于在多堆栈燃料电池系统中提供热量控制的系统和方法

NºPublicación:  CN121964702A 01/05/2026
Solicitante: 
智能能源有限公司
CN_121964702_PA

Resumen de: GB2588180A

A system comprises a plurality of power converters configured, via a processing device, to balance heat from a plurality of fuel cell stacks. The processing device, which is a computing device, is configured to set one or more parameter values of one of the power converters located at the output of one of the plurality of stacks such that the one stack preferentially provides power to a load. It then determines a heat power of the one stack and of one or more other stacks of the plurality of stacks, each of the heat powers being determined based on a voltage and current that are determined by voltage and current sensors located at the input of the respective power converter. Then it determines whether the heat power of the one stack satisfies a criterion, and if it does, sets one or more parameter values of each of the power converters located at the output of the one or more other stacks such that the heat power of each of the one or more other stacks more closely matches the heat power of the one stack. A method and computing device for carrying out the method are also disclosed.

低成本空气电极

NºPublicación:  CN121964969A 01/05/2026
Solicitante: 
福恩能源公司
CN_121964969_PA

Resumen de: US2020411879A1

0001 Systems and methods of the various embodiments may provide low cost bifunctional air electrodes. Various embodiments may provide a bifunctional air electrode, including a metal substrate and particles of metal and/or metal oxide catalyst and/or metal nitride catalyst coated on the metal substrate. Various embodiments may provide a bifunctional air electrode, including a first portion configured to engage an oxygen reduction reaction (ORR) in a discharge mode and a second portion configured to engage an oxygen evolution reaction (OER) in a charge mode. Various embodiments may provide a method for making an air electrode including coating a metal substrate with particles of metal and/or metal oxide catalyst and/or metal nitride catalyst. Various embodiments may provide batteries including air electrodes.

VEHICLE FUEL CELL WAKEUP TO CONDITION OPERATIONAL STRATEGY

NºPublicación:  US20260121090A1 30/04/2026
Solicitante: 
FCA US LLC [US]
FCA US LLC
US_20260121090_A1

Resumen de: US20260121090A1

A fuel cell wakeup and conditioning system for a fuel cell electric vehicle (FCEV) initiate a wakeup timer for periodically waking up a fuel cell power system (FCPS) to perform at least one of thermal and humidity conditioning, based on the wakeup timer, a state of charge (SOC) of a high voltage battery system of the FCEV, and an ambient temperature, determine whether to perform (i) only thermal conditioning of the FCPS or (ii) both thermal and humidity conditioning of the FCPS and, based on the determination, control only a thermal conditioning system to perform thermal conditioning of the FCPS or (ii) both the thermal conditioning system and a humidity conditioning system to perform thermal and humidity conditioning of the FCPS.

OPERATION CONTROL DEVICE, FUEL CELL SYSTEM EQUIPPED WITH SAME, AND OPERATION METHOD THEREOF

NºPublicación:  WO2026088471A1 30/04/2026
Solicitante: 
MITSUBISHI ELECTRIC CORP [JP]
\u4E09\u83F1\u96FB\u6A5F\u682A\u5F0F\u4F1A\u793E
WO_2026088471_A1

Resumen de: WO2026088471A1

This operation control device, which controls the operation of a fuel cell device, is configured to comprise: an external information acquisition unit that acquires external information including market electricity and hydrogen prices used to operate the fuel cell device; an operation cost calculation unit that calculates power generation cost in a fuel cell mode using the hydrogen price, hydrogen generation cost in an electrolysis mode using the electricity price, operation switching profit based on the power generation cost or the hydrogen generation cost, and operation switching loss resulting from switching between the fuel cell mode and the electrolysis mode; an operation mode determination unit that determines to switch the operation mode when the difference between the operation switching profit and the operation switching loss exceeds a determination threshold value; and an operation control unit that controls the operation on the basis of the determination made by the operation mode determination unit.

Verfahren zum Betreiben eines Brennstoffzellensystems, Computerprogrammprodukt sowie Brennstoffzellensystem

NºPublicación:  DE102024210444A1 30/04/2026
Solicitante: 
BOSCH GMBH ROBERT [DE]
Robert Bosch Gesellschaft mit beschr\u00E4nkter Haftung
DE_102024210444_PA

Resumen de: DE102024210444A1

Die vorliegende Erfindung betrifft ein Verfahren zum Betreiben eines Brennstoffzellensystems (1), gemäß welchem bei einer angeforderten Änderung einer gelieferten elektrischen Leistung (P_ist) auf eine angeforderte elektrische Leistung (P_soll) eine Einbringrate (n) eines Brennstoffs zur Versorgung eines Stacks (2) geändert wird.Dabei wird eine Transportdauer (TD) des Brennstoffs zwischen dem Einbringen des Brennstoffs und dem Erreichen des Stacks (2) berücksichtigt.Die Erfindung betrifft zudem ein Computerprogrammprodukt zur Ausführung des Verfahrens sowie ein derart betriebenes Brennstoffzellensystem (1).

Verfahren und Steuergerät zum Überwachen eines Brennstoffzellensystems auf Wasserstoffleckage und Brennstoffzellensystem

NºPublicación:  DE102024210316A1 30/04/2026
Solicitante: 
BOSCH GMBH ROBERT [DE]
Robert Bosch Gesellschaft mit beschr\u00E4nkter Haftung
DE_102024210316_PA

Resumen de: DE102024210316A1

Die Erfindung betrifft ein Verfahren zum Überwachen eines Brennstoffzellensystems (100) auf Wasserstoffleckage. Das Verfahren umfasst einen Schritt des Erkennens einer durch mindestens ein Wasserstoffdosierventil (124) des Brennstoffzellensystems (100) abgesperrten Wasserstoffzufuhr zu einer Anode (A) des Brennstoffzellensystems (100). Ferner umfasst das Verfahren einen Schritt des Einlesens eines Drucksensorsignals (S_p) über eine Schnittstelle (151) von einer Druckerfassungseinrichtung (116) des Brennstoffzellensystems (100). Das Drucksensorsignal (S_p) repräsentiert Anodendruckwerte, die einen tatsächlichen Druckabfall in der Anode (A) anzeigen oder aus denen der tatsächliche Druckabfall in der Anode (A) ermittelbar ist. Zudem umfasst das Verfahren einen Schritt des Durchführens eines Vergleichs zwischen dem Drucksensorsignal (S_p) und einem bestimmten Referenzwert, um Vergleichsdaten zu erzeugen. Das Verfahren umfasst auch einen Schritt des Überprüfens der Vergleichsdaten auf Erfüllung eines vordefinierten, eine Wasserstoffleckage anzeigenden Leckagekriteriums, um ein Überwachungsergebnis (159) zu ermitteln.

BOIL-OFF FUEL USAGE

NºPublicación:  US20260117930A1 30/04/2026
Solicitante: 
HONDA MOTOR CO LTD [JP]
Honda Motor Co., Ltd.
US_20260117930_A1

Resumen de: US20260117930A1

0000 According to one aspect, boil-off fuel usage may include receiving a characteristic of a gas stored in a tank, determining whether the gas stored in the tank is at boil-off based on the characteristic of the gas, controlling a valve between the tank and a generator to open based on the gas being at boil-off, generating energy using the gas when the valve may be open, and storing the energy generated by the generator in an energy storage device.

FUEL CELL SYSTEMS FOR AERONAUTICAL VEHICLES

NºPublicación:  US20260116556A1 30/04/2026
Solicitante: 
GE AVIO S R L [IT]
GENERAL ELECTRIC DEUTSCHLAND HOLDING GMBH [DE]
GE Avio S.r.l.
General Electric Deutschland Holding GmbH
US_20260116556_A1

Resumen de: US20260116556A1

A propulsion system for an aircraft includes a fan section having a fan; a turbomachine including a compressor section, a combustion section, and a turbine section arranged in serial flow order; at least one electric machine; a fuel cell assembly configured to supply power to the electric machine; and a controller including a memory and one or more processors. One or both of the turbomachine and the at least one electric machine are configured to drive rotation of the fan of the fan section. The fuel cell assembly includes at least one fuel cell, a first fluid inlet for receiving a flow of pressurized air, and a second fluid inlet for receiving a flow of fuel.

Verfahren, Steuereinheit und Abluftanlage mit Steuereinheit zur Bestimmung der Wasserstoffkonzentration

NºPublicación:  DE102024131229A1 30/04/2026
Solicitante: 
BAYERISCHE MOTOREN WERKE AG [DE]
Bayerische Motoren Werke Aktiengesellschaft
DE_102024131229_PA

Resumen de: DE102024131229A1

Die vorliegende Erfindung betrifft ein Verfahren zum Bestimmen einer tatsächlichen Wasserstoffkonzentration c eines Abluftstroms einer Brennstoffzelle, das die folgenden Schritte umfasst: - Ermitteln eines zu einer stromaufwärtigen Wasserstoffkonzentration korrespondierenden ersten Wasserstoffkonzentrationssignals S1 des Abluftstroms; - Ermitteln eines zu einer stromabwärtigen Wasserstoffkonzentration korrespondierenden zweiten Wasserstoffkonzentrationssignals S2 des Abluftstroms; - Bestimmen einer die tatsächliche Wasserstoffkonzentration abbildenden Wasserstoffkonzentrationsfunktion c(x), wobei x eine Position in Strömungsrichtung des Abluftstroms definiert; und - Berechnen der tatsächlichen Wasserstoffkonzentration anhand der Wasserstoffkonzentrationsfunktion c(x); dadurch gekennzeichnet, dass die ermittelten Wasserstoffkonzentrationssignale S1, S2 als zwei voneinander getrennte Eingangsgrößen in die Wasserstoffkonzentrationsfunktion c(x) übergeben werden.

THIANTHRENE-CONTAINING REDOX MOLECULES FOR SUPERIOR CELL VOLTAGES

NºPublicación:  US20260121097A1 30/04/2026
Solicitante: 
EXXONMOBIL TECH AND ENGINEERING COMPANY [US]
ExxonMobil Technology and Engineering Company
US_20260121097_A1

Resumen de: US20260121097A1

0000 Disclosed herein are a variety of systems, compositions, and methods for reversibly storing electrical energy in a redox flow battery with a unit cell potential equal to or greater than 3.5 volts. The systems may include a positive section, a negative section, and an electroactive bipolar redox molecule comprising an anolyte moiety and a thianthrene-containing catholyte moiety separated by a non-conjugating insulating linker. The thianthrene-containing catholyte moiety may comprise thianthrene or at least one of its derivatives and the non-conjugating insulating linker comprises at least two —CX<2 >linkers, wherein X comprises at least one atom of hydrogen and/or heteroatoms. The positive section may comprise a first metal electrode in contact with the electroactive bipolar redox molecule and a supporting electrolyte dissolved in a solvent. The negative section may comprise a second metal electrode in contact with the electroactive bipolar redox molecule and additional electrolyte dissolved in additional solvent.

Verfahren zum Bestimmen eines Zustands eines Brennstoffzellensystems

NºPublicación:  DE102024210404A1 30/04/2026
Solicitante: 
BOSCH GMBH ROBERT [DE]
Robert Bosch Gesellschaft mit beschr\u00E4nkter Haftung
DE_102024210404_PA

Resumen de: DE102024210404A1

Die vorgestellte Erfindung betrifft ein Verfahren (100) zur Diagnose eines Zustands eines Brennstoffzellensystems (200), wobei das Verfahren (100) umfasst:- Starten (101) des Brennstoffzellensystems (200) mit geschlossenen Anodenabsperrventilen (207) und geschlossenen Kathodenabsperrventilen (209),- Öffnen (103) der Anodenabsperrventile (207) während die Kathodenabsperrventile (209) geschlossen bleiben,- Einleiten (105) von frischem Wasserstoff in einen Anodenraum (203) eines Brennstoffzellenstapels (201) des Brennstoffzellensystems (200), während ein Kathodenraum (205) des Brennstoffzellenstapels (201) abgeschlossen ist,- Aufprägen (107) eines elektrischen Aufladestroms auf den Brennstoffzellenstapel (201), mit einer relativ zu einem nachfolgenden Normalbetrieb umgekehrten Polarität, sodass eine an jeweiligen Brennstoffzellen des Brennstoffzellenstapels (201) anliegende Spannung steigt,- Bestimmen (109) eines Zustands des Brennstoffzellensystems (200) anhand eines Spannungsverlaufs an mindestens einer Brennstoffzelle des Brennstoffzellenstapels (201) und/oder eines mittels mindestens eines an dem Anodenraum (203) angeordneten Anodendrucksensors gemessenen Anodendrucks,- Öffnen (111) der Kathodenabsperrventile (209) und- Ausgeben (113) des Zustands durch eine Ausgabeschnittstelle (215).

FUEL CELL SYSTEM AND OPERATION METHOD THEREFOR

NºPublicación:  WO2026088460A1 30/04/2026
Solicitante: 
MITSUBISHI ELECTRIC CORP [JP]
\u4E09\u83F1\u96FB\u6A5F\u682A\u5F0F\u4F1A\u793E
WO_2026088460_A1

Resumen de: WO2026088460A1

The present invention comprises: a stack (1) obtained by stacking a plurality of cells (11) that generate hydrogen and power by switching between an electrolysis mode in which hydrogen and oxygen are generated by water electrolysis and a fuel cell mode in which hydrogen is oxidized to generate power; and a gas transfer controller (7) that performs fuel cell mode gas transfer control for transferring a hydrogen-containing gas (22) and an oxygen-containing gas (32) from the high-temperature side toward the low-temperature side of the stack in the fuel cell mode and/or electrolysis mode gas transfer control for transferring water vapor (52) and an oxygen electrode gas (62) from the low-temperature side toward the high-temperature side of the stack or from the high-temperature side toward the low-temperature side in accordance with the operation of the stack in the electrolysis mode.

Fuel Cell Apparatus

NºPublicación:  US20260121092A1 30/04/2026
Solicitante: 
HYUNDAI MOTOR COMPANY [KR]
KIA CORP [KR]
Hyundai Motor Company
Kia Corporation
US_20260121092_A1

Resumen de: US20260121092A1

0000 A fuel cell apparatus includes a cell stack including a plurality of unit cells stacked one above another, an ejector including a nozzle configured to eject hydrogen to an anode of the cell stack and a diffuser disposed between the nozzle and the anode, a first contact part disposed adjacent to the nozzle so as to face the diffuser, a second contact part disposed at the diffuser so as to face the nozzle, and a concentricity analysis unit configured to inspect a degree of contact (e.g., contact or non-contact) between the first contact part and the second contact part and to determine, based on a result of inspection, whether the nozzle and the diffuser are concentric with each other.

PROTON CONDUCTOR FOR ELECTROLYTE MEMBRANE OF SOLID POLYMER FUEL CELL, ELECTROLYTE MEMBRANE FOR SOLID POLYMER FUEL CELL, MEMBRANE ELECTRODE ASSEMBLY, SOLID POLYMER FUEL CELL, MANUFACTURING METHODS THEREFOR, AND PROTON CONDUCTOR FOR ELECTROLYTE MEMBRANE OF SOLID POLYMER WATER ELECTROLYSIS DEVICE

NºPublicación:  WO2026089023A1 30/04/2026
Solicitante: 
NATIONAL UNIV CORPORATION YAMAGATA UNIV [JP]
OJI HOLDINGS CORP [JP]
\u56FD\u7ACB\u5927\u5B66\u6CD5\u4EBA\u5C71\u5F62\u5927\u5B66
\u738B\u5B50\u30DB\u30FC\u30EB\u30C7\u30A3\u30F3\u30B0\u30B9\u682A\u5F0F\u4F1A\u793E
WO_2026089023_A1

Resumen de: WO2026089023A1

The present invention relates to: a proton conductor for an electrolyte membrane of a solid polymer fuel cell, the proton conductor making it possible to obtain an electrolyte membrane for a solid polymer fuel cell, the electrolyte membrane having excellent proton conductivity at high temperatures and being unlikely to decrease in proton conductivity at high temperatures; an electrolyte membrane for a solid polymer fuel cell, the electrolyte membrane containing said proton conductor; a membrane electrode assembly having said electrolyte membrane for a solid polymer fuel cell; a solid polymer fuel cell having said membrane electrode assembly; manufacturing methods for a proton conductor for an electrolyte membrane of a solid polymer fuel cell, an electrolyte membrane for a solid polymer fuel cell, a membrane electrode assembly, and a solid polymer fuel cell; and a proton conductor for an electrolyte membrane of a solid polymer water electrolysis device. This proton conductor for an electrolyte membrane of a solid polymer fuel cell contains the following component (A) and component (B). Component (A): fine fibrous cellulose having a fiber width of 1,000 nm or less. Component (B): a polymer compound having one phosphorus oxoacid group.

WASTE HEAT CONTROL FOR VEHICLE FUEL CELL

NºPublicación:  US20260116261A1 30/04/2026
Solicitante: 
WRIGHT ELECTRIC INC [US]
Wright Electric Inc.
US_20260116261_A1

Resumen de: US20260116261A1

0000 A vehicle includes at least one of a vehicle motor or a motor drive positioned outside of a body of the vehicle, and a metal-air fuel cell positioned inside the body of the vehicle. A waste heat transfer system is configured to thermally couple the metal-air fuel cell and the at least one of the vehicle motor or the vehicle motor drive. A control system is configured to operate the waste heat transfer system to selectively transfer waste heat from the vehicle motor or the vehicle motor drive to the metal-air fuel cell. The control system is also configured to determine a power output status of the metal-air fuel cell, and to operate the diverter system to transfer the waste heat from the at least one of the vehicle motor or the vehicle motor drive to the metal-air fuel cell in response to determining the power output status.

Bipolarplatte für eine Brennstoffzelle und Brennstoffzellenstapel

NºPublicación:  DE102024210273A1 30/04/2026
Solicitante: 
BOSCH GMBH ROBERT [DE]
Robert Bosch Gesellschaft mit beschr\u00E4nkter Haftung
DE_102024210273_PA

Resumen de: DE102024210273A1

Die Erfindung betrifft eine Bipolarplatte (10) für eine Brennstoffzelle, aufweisend eine durch sich in eine Vertikalrichtung (18) erstreckende Vertiefungen (20) gebildete Kanalstruktur (12) zur Durchströmung mit einem Reaktionsgas, einen die Kanalstruktur (12) lateral randseitig umgebenden Dichtbereich (26), der eine Dichtoberfläche (28) aufweist, die zur Abdichtung derKanalstruktur (12) nach außen an einem Dichtelement (66) anliegbarist, einen Auflagebereich (30) mit einer Auflageoberfläche (32) zur lateral randseitigen Auflage eines die Kanalstruktur (12) überspannbaren Membran-Elektroden-Aufbaus (50), eine Sperroberfläche (69) aufweisende Sperrmittel (34) zur Begrenzung einer Bypassströmung des Reaktionsgases lateral außerhalb der Kanalstruktur (12), wobei in Bezug auf die Vertikalrichtung (18) eine Höhenlage (72) der Dichtoberfläche (28) größer als eine Höhenlage (74) der Auflageoberfläche (32) ist, wobei eine Höhenlage (70) der Sperroberfläche (69) gleich wie oder größer als eine Höhenlage (72) der Dichtoberfläche (28) ist. Weiterhin betrifft die Erfindung einen Brennstoffzellenstapel (46) mit einer derartigen Bipolarplatte (10).

Zelle für einen elektrochemischen Energiewandler

NºPublicación:  DE102024210403A1 30/04/2026
Solicitante: 
BOSCH GMBH ROBERT [DE]
Robert Bosch Gesellschaft mit beschr\u00E4nkter Haftung
DE_102024210403_PA

Resumen de: DE102024210403A1

Die vorgestellte Erfindung betrifft eine Zelle (100) für einen elektrochemischen Energiewandler (300), wobei die Zelle (100) umfasst:- ein erstes Polarplattenelement (101),- ein zweites Polarplattenelement (103),- eine Membranelektrodenanordnung (MEA) (105),- einen Rahmen (107), der die MEA (105) umgibt, und- eine Terrassendichtung (109),wobei die MEA (105), der Rahmen (107) und die Terrassendichtung (109) zwischen dem ersten Polarplattenelement (101) und dem zweiten Polarplattenelement (103) angeordnet sind,wobei die MEA (105) ein elastisches Element (111) umfasst undwobei das elastische Element (111) die Terrassendichtung (109) überlagert.

SEQUENTIAL CHARACTERIZATIONS METHOD AND SOFTWARE FOR QUANTIFYING ANODE, SULFUR, AND POLYSULFIDE IN ENERGY STORAGE DEVICES

NºPublicación:  WO2026090098A2 30/04/2026
Solicitante: 
THE REGENTS OF THE UNIV OF CALIFORNIA [US]
THE REGENTS OF THE UNIVERSITY OF CALIFORNIA
WO_2026090098_A2

Resumen de: WO2026090098A2

Methods of assessing an energy storage device include providing material for a metal-chalcogen battery, washing the metal anode in a first organic solvent to form a polychalcogenide free metal anode upon which gas chromatography is performed on the polychalcogenide free metal anode to quantify the amount of M0, soaking the chalcogen cathode and the remainder of the metal- chalcogen battery in the organic solvent used to wash the metal anode to form a first solution comprising methylated polychalcogenide and any soluble chalcogen, removing any remaining chalcogen cathode from the first solution, dissolving the remaining chalcogen cathode in a second organic solvent to form a chalcogen containing second solution, performing high performance liquid chromatography -ultraviolet on the first solution and the second solution, separately, and performing battery failure analysis based thereon. The battery failure analysis may be completed using a high-performance liquid chromatography -ultraviolet spectroscopy and gas chromatography sequential characterization (HUGS) computer implemented method.

CONDUCTIVE MEMBER, AND SOLID OXIDE FUEL CELL INCLUDING SAME

NºPublicación:  US20260121084A1 30/04/2026
Solicitante: 
SUMITOMO ELECTRIC IND LTD [JP]
SUMITOMO ELECTRIC INDUSTRIES, LTD.
US_20260121084_A1

Resumen de: US20260121084A1

A conductive member includes a porous body having a framework having a three-dimensional mesh structure, wherein the porous body has a plate shape having a first main surface and a second main surface opposite to the first main surface, and the first main surface contains a carbon atom.

HOLLOW FIBER MEMBRANE, HOLLOW FIBER MEMBRANE UNIT, HOLLOW FIBER MEMBRANE MODULE, AND HUMIDITY CONTROL MACHINE

NºPublicación:  US20260115669A1 30/04/2026
Solicitante: 
TORAY IND INC [JP]
TORAY Industries, Inc.
US_20260115669_A1

Resumen de: US20260115669A1

The present disclose relates to a hollow fiber membrane including a fine pores layer, a coarse pores layer, and a strength retention layer.

SOLID OXIDE FUEL CELL AND MANUFACTURING METHOD THEREOF

NºPublicación:  US20260121098A1 30/04/2026
Solicitante: 
NISSAN MOTOR CO LTD [JP]
NISSAN MOTOR CO., LTD.
US_20260121098_A1

Resumen de: US20260121098A1

Provided is a solid oxide fuel cell having an open cathode structure. This solid oxide fuel cell is configured by stacking a plurality of power generating modules which is formed by stacking a plurality of cell units, and each power generating module includes a module end plate sealing a cathode reacting surface which is at least one end of a stacking direction. Further, the module end plate includes a bonding portion in which the power generating module adjacent in the stacking direction is bonded, along an outer perimeter edge.

Anion Exchange Ionomer With A Poyarylene Backbone and Anion Exchange Membrane Incorporating Same

NºPublicación:  US20260117034A1 30/04/2026
Solicitante: 
USA FORTESCUE IP INC [US]
USA Fortescue IP, INC.
US_20260117034_A1

Resumen de: US20260117034A1

An anion exchange ionomer is disclosed that contains a fluorinated, ether-free backbone, and a fluorinated ether based quaternary ammonium functional group. The novel polymer has improved chemical and mechanical stability as compared to the state-of-the-art materials for incorporation in anion exchange membrane. The disclosed anion exchange ionomer may be incorporated into an anion exchange membrane and used in electrochemical applications.

METAL-AIR CELL WITH PERFORMANCE ENHANCING ADDITIVE

NºPublicación:  US20260121082A1 30/04/2026
Solicitante: 
ARIZONA BOARD OF REGENTS ACTING FOR AND ON BEHALF OF ARIZONA STATE UNIV [US]
ARIZONA BOARD OF REGENTS ACTING FOR AND ON BEHALF OF ARIZONA STATE UNIVERSITY
US_20260121082_A1

Resumen de: US20260121082A1

Systems and methods drawn to an electrochemical cell comprising a low temperature ionic liquid comprising positive ions and negative ions and a performance enhancing additive added to the low temperature ionic liquid. The additive dissolves in the ionic liquid to form cations, which are coordinated with one or more negative ions forming ion complexes. The electrochemical cell also includes an air electrode configured to absorb and reduce oxygen. The ion complexes improve oxygen reduction thermodynamics and/or kinetics relative to the ionic liquid without the additive.

Device and Process for Functionalization and Ion Exchange of Polymer Membranes

NºPublicación:  US20260115667A1 30/04/2026
Solicitante: 
NOTARK CORP [US]
Notark Corporation
US_20260115667_A1

Resumen de: US20260115667A1

A device for treating polymer membranes are disclosed. The device includes a membrane and at least one spacer that defines flow channels along the membrane surface and provides openings for solution contact between adjacent layers. A liquid treatment solution is circulated through the device to enable ion exchange, conditioning, or quaternization of the membrane. In embodiments, the membrane and spacer are wound in a spiral around a tube and arranged inside a housing. A pump circulates the treatment solution through the housing to ensure uniform contact and reaction.

A METHOD FOR CONTROLLING A POWER SYSTEM OF A VEHICLE

NºPublicación:  US20260116263A1 30/04/2026
Solicitante: 
VOLVO TRUCK CORP [SE]
VOLVO TRUCK CORPORATiON
US_20260116263_A1

Resumen de: US20260116263A1

The present disclosure relates to a computer system and a method for controlling a power system of a vehicle. The power system includes a fuel cell system and an energy storage system including one or more batteries. The method includes: predicting a refuelling event during which the vehicle is expected to refuel a fuel tank of the fuel cell system at a fuelling station, estimating an instance for initiating a shutdown process of the fuel cell system, wherein after the estimated instance the vehicle is expected to be operated in a first operating mode, until an arrival to the fuelling station, and controlling the power system in a way such that the state-of-energy level of the energy storage system is equal to or higher than the determined state-of-energy threshold level when the vehicle reaches the estimated instance.

Nuclear Driven Hydrothermal Decomposition of an Inert Sodium Salt for the Production Of Hydrogen

NºPublicación:  US20260116746A1 30/04/2026
Solicitante: 
NUSCALE POWER LLC [US]
NuScale Power, LLC
US_20260116746_A1

Resumen de: US20260116746A1

0000 Methods and systems for hydrogen production from inert sodium salts are described herein. In an example method, steam is generated by a nuclear reactor power plant system. The steam is applied to sodium formate to facilitate one or more thermal and/or hydrothermal decomposition processes, thereby generating hydrogen. In the example method, sodium formate is generated by combining sodium hydroxide generated by an electrolysis process with sodium carbonate and/or sodium bicarbonate generated by a carbon capture process. Embodiments can be used to supply hydrogen storage facilities and/or for energy production.

REDOX FLOW BATTERY SYSTEM AND METHOD FOR OPERATING SAME

NºPublicación:  AU2024384287A1 30/04/2026
Solicitante: 
LIVA POWER MAN SYSTEMS GMBH
LIVA POWER MANAGEMENT SYSTEMS GMBH
WO_2025108979_PA

Resumen de: AU2024384287A1

The invention relates to a redox flow battery system and to a method for operating same, the operating method increasing the reliability and availability of the redox flow battery system.

COATINGS FOR ALUMINUM-BASED BIPOLAR PLATES

NºPublicación:  US20260121083A1 30/04/2026
Solicitante: 
ZEROAVIA LTD [GB]
ZEROAVIA LTD
US_20260121083_A1

Resumen de: US20260121083A1

0000 A High Temperature Proton Exchange Membrane (HT-PEM) fuel cell includes a Proton Exchange Membrane (PEM); an anode catalyst layer on one surface of the PEM, and a cathode catalyst layer on the opposite surface of the PEM; Gas Diffusion Layers (GDLs) on outside surfaces of the anode and the cathode layers; and Bipolar Plates (BPPs) on outside surfaces of the GDLs. One or more contacting surfaces of the Membrane Exchange Assembly (MEA) subcomponents are coated, at least in part, with an electrically conductive polymer composite material that softens at or below the operating temperature of the HT-PEM. Also disclosed is a fuel cell bipolar plate (BPP) that includes a plurality of gaseous media coolant flow channels which have deflection barriers configured to cause the gaseous media coolant to divide and flow horizontally around a deflection barrier in a direction of an adjacent gaseous media coolant flow channel.

METHODS OF PRODUCING CATALYTIC COATINGS ON SUBSTRATES

NºPublicación:  AU2024384032A1 30/04/2026
Solicitante: 
CAVENDISH RENEWABLE TECH PTY LTD
ADANI NEW INDUSTRIES LTD
CAVENDISH RENEWABLE TECHNOLOGY PTY LTD
ADANI NEW INDUSTRIES LIMITED
WO_2025107040_PA

Resumen de: AU2024384032A1

Disclosed herein is a method of producing a thin film of a metal oxide catalyst on a substrate. The method comprises providing a viscous precursor formed from a source of metal cations and a chelating agent; coating one or more surfaces of the substrate with the viscous precursor, whereby a thin film of the viscous precursor is retained on the substrate; and heat- treating the coated substrate, whereby the metal oxide catalyst is formed.

HYBRID ROTOR DRIVE SYSTEM AND HYBRID ROTORCRAFT

NºPublicación:  US20260116551A1 30/04/2026
Solicitante: 
KAWASAKI JUKOGYO KK [JP]
KAWASAKI JUKOGYO KABUSHIKI KAISHA
US_20260116551_A1

Resumen de: US20260116551A1

A hybrid rotor drive system includes: a gas turbine engine including a compressor, a combustor, a turbine, and a first output shaft that mechanically connects the compressor to the turbine; an electric motor including a second output shaft; and a gear box including a first input interface, a second input interface, a speed reducer that reduces speed of rotational force input from the first input interface and the second input interface, and an output interface that outputs the rotational force, which has been reduced in speed by the speed reducer, to a rotor. The first output shaft of the gas turbine engine is mechanically connected to the first input interface, and the second output shaft of the electric motor is mechanically connected to the second input interface.

電解槽及び/又は燃料電池の部品の積層アセンブリを移動並びに調整及び/又は試験するための輸送及び試験トロリー、関連付けられたステーション

NºPublicación:  JP2026513658A 30/04/2026
Solicitante: 
ホリバフランスサス
JP_2026513658_A

Resumen de: EP4362149A1

The invention relates to a transport and testing trolley (1) for moving and conditioning and/or testing stacked assemblies of electrolyser and/or fuel cell components. The trolley allows to take stacks immediately at the end of an in-zone production, for example an in-line production, to transport them directly to a conditioning and/or testing station and to implement conditioning and/or testing step(s) of said stacks directly on the trolley, without having to manipulate them before said steps.

SYSTEM AND METHOD FOR SPONTANEOUS WASTE HEAT RECOVERY FROM HYDROGEN FUEL CELL IN POLAR ENVIRONMENTS

NºPublicación:  US20260121088A1 30/04/2026
Solicitante: 
TAIYUAN UNIV OF TECHNOLOGY [CN]
Taiyuan University of Technology
US_20260121088_A1

Resumen de: US20260121088A1

Provided is a system and method for spontaneous waste heat recovery from a hydrogen fuel cell in polar environments. The system for spontaneous waste heat recovery includes a cabin, and a filtering device, an emergency lighting device, an energy storage battery and a hydrogen fuel cell power generation module that are mounted in the cabin, and a device for spontaneous waste heat recovery mounted at the side wall of the cabin. The device for spontaneous waste heat recovery includes an isolation cover, an arc-shaped track pipe, a seal pipe and a base. The present disclosure can drive the rotational movement of the evaporation chamber and the condensation chamber by means of evaporation and condensation of the working medium without electric power to make the evaporation chamber and the condensation chamber to be successively in contact with the first piezoelectric ceramic and the second piezoelectric ceramic.

ALKYL-SIDE-CHAIN-SUBSTITUTED AROMATIC HYDROCARBON MONOMER, POLY(ARYL ALKANE), AND PREPARATION METHODS THEREFOR AND USE THEREOF

NºPublicación:  WO2026086134A1 30/04/2026
Solicitante: 
NINGBO INSTITUTE OF MATERIALS TECH & ENGINEERING CHINESE ACADEMY OF SCIENCES [CN]
\u4E2D\u56FD\u79D1\u5B66\u9662\u5B81\u6CE2\u6750\u6599\u6280\u672F\u4E0E\u5DE5\u7A0B\u7814\u7A76\u6240
WO_2026086134_A1

Resumen de: WO2026086134A1

Disclosed in the present application are an alkyl-side-chain-substituted aromatic hydrocarbon monomer, poly(aryl alkane), and preparation methods therefor and the use thereof. The alkyl-side-chain substituted aromatic hydrocarbon monomer has a structure as represented by the formula below: formula (I), wherein A is selected from an aromatic monomer, and Y is selected from F, Cl, Br, CnH2n-1, OH, OCnH2n-1, OCnF2n-1, SH, SCnH2n-1, SCnF2n-1, N(CnH2n-1)2 or N(CnH2n-1)3, where n is an integer selected from 0 to 20. The method provided by the present application has ultrahigh reactivity, good compatibility with various functional groups, a mild reaction and a high yield, and can be used for preparing substituted aromatic monomers required by various ion exchange membrane materials, organic photoelectric materials, etc. Moreover, a prepared membrane material has the advantages of high conductivity, good chemical stability, etc., and has obvious practical use and industrialization prospects.

TEST SYSTEMS FOR LOW-POWER HYDROGEN FUEL CELL

NºPublicación:  US20260121091A1 30/04/2026
Solicitante: 
SICHUAN QINGLV TECH CO LTD [CN]
SICHUAN QINGLV TECHNOLOGY CO., LTD.
US_20260121091_A1

Resumen de: US20260121091A1

0000 Provided is a test system for a low-power hydrogen fuel cell, including: an anode hydrogen control component, a cathode oxygen control component, and a coolant circulation component. The anode hydrogen control component includes a hydrogen supply pump in communication with an anode side of a cell under test, and a proton flowmeter in communication with an anode exhaust port of the cell under test. The cathode oxygen control component includes a blower in communication with a cathode side of the cell under test, a PWM duty cycle controller electrically connected to the blower, and a cathode rotameter in communication with a cathode exhaust port of the cell under test; two ends of the coolant circulation component is in communication with a cooling chamber inlet and a cooling chamber outlet of the cell under test, respectively.

Brennstoffzellenmodul und Brennstoffzellenanlage

NºPublicación:  DE102024210510A1 30/04/2026
Solicitante: 
BOSCH GMBH ROBERT [DE]
Robert Bosch Gesellschaft mit beschr\u00E4nkter Haftung
DE_102024210510_PA

Resumen de: DE102024210510A1

Die Erfindung umfasst ein Brennstoffzellenmodul (100) für eine Brennstoffzellenanlage (140). Das Brennstoffzellenmodul (100) ist so konzipiert, dass mindestens zwei Brennstoffzellenstacks (110) in Reihe geschaltet sind, und dass der Gasaustritt eines vorgeschalteten Brennstoffzellenstacks (110) als Gaseintritt eines nachfolgenden Brennstoffzellenstacks (110) genutzt werden kann. Trotz des Fehlens einer Anodenabgasrezirkulation zeichnet sich das Brennstoffzellenmodul (100) durch einen Wirkungsgrad von über 60% aus.

SEPARATOR FOR ELECTROCHEMICAL DEVICE, ELECTROCHEMICAL DEVICE

NºPublicación:  US20260121086A1 30/04/2026
Solicitante: 
SAMSUNG ELECTRO MECH CO LTD [KR]
SAMSUNG ELECTRO-MECHANICS CO., LTD.
US_20260121086_A1

Resumen de: US20260121086A1

0000 A separator for an electrochemical device including: a fluid inlet; a fluid outlet; a plurality of first flow paths connected to the fluid inlet; and a plurality of second flow paths connected to the fluid outlet and the first flow path, wherein in a connection region in which the plurality of first flow paths and the plurality of second flow paths are connected to each other, two second flow paths, adjacent to each other, are connected to one first flow path among the plurality of first flow paths, and two first flow paths, adjacent to each other, are commonly connected to one second flow path among the plurality of second flow paths.

SEPARATOR FOR ELECTROCHEMICAL DEVICE, ELECTROCHEMICAL DEVICE

NºPublicación:  US20260117405A1 30/04/2026
Solicitante: 
SAMSUNG ELECTRO MECH [KR]
SAMSUNG ELECTRO-MECHANICS CO., LTD.
US_20260117405_A1

Resumen de: US20260117405A1

0000 An example embodiment of the present disclosure provides a separator for an electrochemical device including: a separator body; and a protective layer coated on a surface of the separator body, wherein the protective layer includes a Mn—Co oxide, and when a region including an inner surface in contact with the surface of the separator body in the protective layer is referred to as an inner region, and a region including an external surface is referred to as an outer region, the Mn—Co oxide has a higher content of Mn in the inner region than a content of Mn in the outer region.

SEPARATOR AND ELECTROLYSIS STACK INCLUDING SAME

NºPublicación:  WO2026089445A1 30/04/2026
Solicitante: 
HANWHA SOLUTIONS CORP [KR]
\uD55C\uD654\uC194\uB8E8\uC158 \uC8FC\uC2DD\uD68C\uC0AC
WO_2026089445_A1

Resumen de: WO2026089445A1

The present invention provides a separator comprising: a manifold into which a reaction fluid is introduced; a diffusion flow path connected to the manifold and configured to diffuse the introduced reaction fluid; and a cover plate disposed above the diffusion flow path to cover the entire diffusion flow path.

LAMINATED SEPARATOR STRUCTURE AND METHOD FOR MANUFACTURING STACK USING SAME

NºPublicación:  WO2026089446A1 30/04/2026
Solicitante: 
HANWHA SOLUTIONS CORP [KR]
\uD55C\uD654\uC194\uB8E8\uC158 \uC8FC\uC2DD\uD68C\uC0AC
WO_2026089446_A1

Resumen de: WO2026089446A1

The present invention provides a laminated separator structure in which a membrane electrode assembly is inserted and fixed between a pair of separators, wherein protrusion portions are provided on any one separator, recess portions corresponding to the protrusion portions are formed in the other separator, and the protrusion portions and the recess portions are coupled to each other.

FUEL CELL STACK

NºPublicación:  US20260121087A1 30/04/2026
Solicitante: 
HYUNDAI MOTOR COMPANY [KR]
KIA CORP [KR]
Hyundai Motor Company
Kia Corporation
US_20260121087_A1

Resumen de: US20260121087A1

0000 A fuel cell stack includes a cell stack including a plurality of unit cells stacked in a first direction, an end plate disposed at at least one of first end portion and second end portion of the cell stack, an enclosure disposed with the end plate to surround a side portion of the cell stack and configured to be divided into a plurality of segments, a first gasket disposed in a first gap defined between the plurality of segments, and a second gasket disposed in a second gap defined between the enclosure and the end plate. The first gasket includes an end portion facing the second gasket in the first direction, and the end portion of the first gasket presses against the second gasket based on the end plate and the enclosure being assembled in the first direction.

Method And Device For Controlling Fuel Cell Power Generation During Regenerative Braking Using Forward Driving Information Of A Fuel Cell Vehicle

NºPublicación:  US20260116262A1 30/04/2026
Solicitante: 
HYUNDAI MOTOR COMPANY [KR]
KIA CORP [KR]
Hyundai Motor Company
Kia Corporation
US_20260116262_A1

Resumen de: US20260116262A1

A method for controlling fuel cell power generation of a vehicle is introduced. The method may comprise obtaining driving information about at least two upcoming segments of a road, wherein the at least two upcoming segments are segments of the road to be driven by the vehicle driving on a current segment. The method may further comprise estimating, based on the obtained driving information, a required fuel cell output value of the current segment. The method may also comprise determining, based on the current segment being a segment for regenerative braking and based on the required fuel cell output value, whether to perform fuel cell power generation control of the vehicle. Based on the determining, the method may control power generation of a fuel cell of the vehicle.

ELECTROLYTE SHEET FOR ELECTROCHEMICAL CELL

NºPublicación:  WO2026088511A1 30/04/2026
Solicitante: 
NGK INSULATORS LTD [JP]
\u65E5\u672C\u788D\u5B50\u682A\u5F0F\u4F1A\u793E
WO_2026088511_A1

Resumen de: WO2026088511A1

An electrolyte sheet (11) comprises a first main surface (S1), a second main surface (S2), a side surface (S3) continuous with the first main surface (S1) and the second main surface (S2), and a plurality of recessed grooves (15) formed in the side surface (S3) and extending along a direction perpendicular to a boundary (M1) between the first main surface (S1) and the side surface (S3).

FUEL CELL SYSTEMS FOR AERONAUTICAL VEHICLES

NºPublicación:  US20260121093A1 30/04/2026
Solicitante: 
GE AVIO S R L [IT]
GENERAL ELECTRIC DEUTSCHLAND HOLDING GMBH [DE]
GE Avio S.r.l.
General Electric Deutschland Holding GmbH
US_20260121093_A1

Resumen de: US20260121093A1

0000 A propulsion system for an aircraft includes a fan section having a fan; a turbomachine including a compressor section, a combustion section, and a turbine section arranged in serial flow order; at least one electric machine; a fuel cell assembly configured to supply power to the electric machine; and a controller including a memory and one or more processors. One or both of the turbomachine and the at least one electric machine are configured to drive rotation of the fan of the fan section. The fuel cell assembly includes at least one fuel cell, a first fluid inlet for receiving a flow of pressurized air, and a second fluid inlet for receiving a flow of fuel.

Plattenlage

NºPublicación:  DE102024131581A1 30/04/2026
Solicitante: 
ELRINGKLINGER AG [DE]
ElringKlinger AG
DE_102024131581_PA

Resumen de: DE102024131581A1

Um eine Plattenlage, beispielsweise für einen Elektrolyseur oder eine Brennstoffzelle, umfassend einen Träger und beidseitig des Trägers angeordnete Elastomerprofillagen, die insbesondere auf der jeweiligen Seite des Trägers verlaufende Funktionsprofile bilden, wobei die Elastomerprofillagen sich bis zu einer Plattenlagenkante erstrecken und auf den einander gegenüberliegenden Seiten des Trägers einander gegenüberliegende, an die Plattenlagenkante angrenzende Endkantenbereiche bilden, derart zu verbessern dass ein Ablösen der Endkantenbereiche der Elastomerprofillagen verhindert wird, wird vorgeschlagen, dass der längs der Plattenlagenkante zwischen den einander gegenüberliegenden Endkantenbereiche liegende Träger mindestens einen an die Plattenlagenkante angrenzenden und sich in den Träger hinein erstreckenden Ausschnitt aufweist, in welchem ein die Endkantenbereiche verbindendes und diese relativ zueinander in Anlage an an dem Träger haltendes Verbindungsstück liegt.

Verfahren zur Regelung der Betriebsstrategie eines Brennstoffzellensystems, Brennstoffzellensystem

NºPublicación:  DE102024210307A1 30/04/2026
Solicitante: 
BOSCH GMBH ROBERT [DE]
Robert Bosch Gesellschaft mit beschr\u00E4nkter Haftung
DE_102024210307_PA

Resumen de: DE102024210307A1

Die Erfindung betrifft ein Verfahren zur Regelung der Stöchiometrie λ auf einer Anodenseite eines Brennstoffzellensystems (100), bei dem Wasserstoff über einen Wasserstoffpfad (20) einer Anode (103) eines Brennstoffzellenstapels (101) zugeführt und über einen Anodenkreis (50) rezirkuliert wird, wobei die Rezirkulation mit Hilfe einer in den Anodenkreis (50) integrierten Rezirkulationspumpe (52) bewirkt wird. Abhängig vom Stickstoff-Anteil im Anodengas wird die Stöchiometrie λ angepasst.Die Erfindung betrifft ferner ein Brennstoffzellensystem (100) zur Durchführung des Verfahrens.

HYBRID BATTERY SYSTEM INCLUDING SOLID-STATE HYDROGEN BATTERIES FOR LONG-TERM OUTAGES AND RECHARGEABLE BATTERIES FOR SHORT-TERM OUTAGES

NºPublicación:  US20260121441A1 30/04/2026
Solicitante: 
MICROSOFT TECH LICENSING LLC [US]
Microsoft Technology Licensing, LLC
US_20260121441_A1

Resumen de: US20260121441A1

A hybrid battery system (HBS) for supplying power during long-term outages and short-term outages for a datacenter and related methods are described. An example HBS comprising a set of solid-state hydrogen batteries (SSHBs) and a set of rechargeable batteries (RBs) is configured to supply power to compute resources associated with a datacenter. The hybrid battery system is coupled to fuel cells to supply hydrogen to the fuel cells by heating an SSHB. A power control system is configured to: (1) during a short-term outage associated with the datacenter, selectively cause a subset of the set of RBs to supply power to the compute resources, and (2) during a long-term outage associated with the datacenter, selectively cause heat to be supplied to the set of SSHBs, resulting in a supply of hydrogen to one or more of the fuel cells, allowing supply of power to the compute resources.

METHOD OF MANUFACTURING CARBON SUPPORT WITH IMPROVED POROSITY AND SURFACE HYDROPHOBICITY

NºPublicación:  US20260121079A1 30/04/2026
Solicitante: 
HYUNDAI MOTOR COMPANY [KR]
KIA CORP [KR]
Hyundai Motor Company
Kia Corporation
US_20260121079_A1

Resumen de: US20260121079A1

A method of manufacturing a carbon support with improved porosity and surface hydrophobicity, in which a carbon support with improved porosity and surface hydrophobicity can be manufactured by activating a carbon support by controlling the pressure factor of an activating gas.

Method And Device For Controlling Fuel Cells Using Forward Driving Information Of Fuel Cell Vehicles

NºPublicación:  US20260121094A1 30/04/2026
Solicitante: 
HYUNDAI MOTOR COMPANY [KR]
KIA CORP [KR]
Hyundai Motor Company
Kia Corporation
US_20260121094_A1

Resumen de: US20260121094A1

A method for controlling power generation of a fuel cell of a vehicle is disclosed. The method may comprise obtaining driving information about an upcoming segment of a road to be driven by the vehicle driving on a current segment of the road. The method may further comprise determining, based on the driving information, a required fuel cell output value of the current segment. Based on the driving information and the required fuel cell output value, the method may comprise determining whether to limit power generation of the fuel cell. The method may further comprise controlling, based on the determining, reduction of power generation of the fuel cell such that a power supply for driving the vehicle in the current segment is provided from a battery of the vehicle.

Energiespeicheranordnung

NºPublicación:  DE102024210281A1 30/04/2026
Solicitante: 
BOSCH GMBH ROBERT [DE]
Robert Bosch Gesellschaft mit beschr\u00E4nkter Haftung
DE_102024210281_PA

Resumen de: DE102024210281A1

Die Erfindung betrifft eine Energiespeicheranordnung mit einem Redox-Energiespeicher (7), welcher mehrere Redox-Flusszellen (8) umfasst und über zwei Kanalsysteme mit zwei Elektrolytbehältern verbunden ist, in welchen jeweils ein elektrisch leitender Elektrolyt (5) gespeichert ist, und einem MHD-Modul, welches eine Auswerte- und Steuereinheit und für die einzelnen Redox-Flusszellen (8) jeweils zwei in die einzelnen Redox-Flusszellen (8) integrierte magnetohydrodynamische Pumpmodule (20) umfasst, wobei die Auswerte- und Steuereinheit ausgeführt ist, die magnetohydrodynamischen Pumpmodule (20) über mindestens eine Ansteuereinheit (7.2) anzusteuern, wobei die zwei magnetohydrodynamischen Pumpmodule (20) mindestens eine Magnetvorrichtung (24) und jeweils eine Elektrodenvorrichtung (22) umfassen, welche ausgeführt ist, einen von der Ansteuereinheit (7.2) bereitgestellten elektrischen Strom innerhalb der korrespondierenden Redox-Flusszelle (8) durch den korrespondierenden elektrisch leitenden Elektrolyt (5) zu leiten, so dass durch Zusammenwirken mit einem von der Magnetvorrichtung (24) erzeugten Magnetfeld eine Lorentzkraft entsteht, welche den elektrisch leitenden Elektrolyt (5) innerhalb der korrespondierenden Redox-Flusszelle (8) gezielt beschleunigt, so dass ein resultierender Druckaufbau einen gewünschten Volumenstrom des elektrisch leitenden Elektrolyts (5) durch das korrespondierende Kanalsystem und den Redox-Energiespeicher (7) bewirkt.

Brennstoffzellensystem

NºPublicación:  DE102024210445A1 30/04/2026
Solicitante: 
BOSCH GMBH ROBERT [DE]
Robert Bosch Gesellschaft mit beschr\u00E4nkter Haftung
DE_102024210445_PA

Resumen de: DE102024210445A1

Die vorliegende Erfindung betrifft ein Brennstoffzellensystem (1) mit zumindest einer Brennstoffzelle (3) sowie einem Kanalsystem (9) zur fluidischen Versorgung der Brennstoffzelle (3) sowie dem Abführen von Abgasen der Brennstoffzelle (3).Das Kanalsystem (9) weist zumindest ein Hochtemperaturabschnitt (19) mit erhöhten Temperaturen auf, wobei eine Sensorik (24) im Hochtemperaturabschnitt (19) einen Gassensor (25) aufweist.

SHUT DOWN METHOD FOR AN ELECTROLYSER SYSTEM

NºPublicación:  WO2026087571A1 30/04/2026
Solicitante: 
CERES POWER LTD [GB]
CERES POWER LIMITED
WO_2026087571_A1

Resumen de: WO2026087571A1

A method of operating an electrolyser system The electrolyser system comprising one or more stacks of electrolyser cell units, each of the one or more stacks having fuel and oxygen volumes. The method comprising operating the electrolyser system in an operating mode, the operating mode comprising one of a product-generating mode at an operating temperature, a warm up mode, or a standby mode; determining a shutdown condition; and transitioning to a shutdown mode based on the shutdown condition.

ELECTROLYTE SHEET FOR ELECTROCHEMICAL CELL, AND ELECTROCHEMICAL CELL

NºPublicación:  WO2026088514A1 30/04/2026
Solicitante: 
NGK INSULATORS LTD [JP]
\u65E5\u672C\u788D\u5B50\u682A\u5F0F\u4F1A\u793E
WO_2026088514_A1

Resumen de: WO2026088514A1

An electrolyte sheet (11) is provided with a first main surface (S1), a second main surface (S2), and a first warped part (21) that is warped such that the first main surface (S1) is convex and the second main surface (S2) is concave. In a plan view of the first main surface (S1), the highest point (MX1) of the first warped part (21) is positioned on the contour of the first main surface (S1).

STANDBY METHOD FOR AN ELECTROLYSER SYSTEM

NºPublicación:  WO2026087568A1 30/04/2026
Solicitante: 
CERES POWER LTD [GB]
CERES POWER LIMITED
WO_2026087568_A1

Resumen de: WO2026087568A1

A method of operating an electrolyser system comprising one or more stacks of electrolyser cell units Each of the one or more stacks having fuel and oxygen volumes. The method comprises operating the electrolyser system in a product-generating mode by supplying fuel at an operating temperature or operating the electrolyser system in a warm up mode, determining a standby condition, and transitioning to a standby state based on the standby condition.

REDOX FLOW BATTERY COMPRISING NDI AND CYCLIC NITROXYL RADICAL DERIVATIVES

NºPublicación:  WO2026087430A1 30/04/2026
Solicitante: 
RIVUS AB [SE]
RIVUS AB
WO_2026087430_A1

Resumen de: WO2026087430A1

There is provided a redox flow battery (1) comprising a negative electrolyte solution (2) and a positive electrolyte solution (3) wherein the negative electrolyte solution (2) comprises an optionally modified naphthalene diimide, NDI, or a salt thereof, and the positive electrolyte solution (3) comprises a cyclic nitroxyl radical derivative having at least two cyclic nitroxyl radical groups, or a salt thereof.

GAS-LIQUID SEPARATION APPARATUS

NºPublicación:  US20260115654A1 30/04/2026
Solicitante: 
AISIN CORP [JP]
HONDA MOTOR CO LTD [JP]
AISIN CORPORATION
HONDA MOTOR CO., LTD.
US_20260115654_A1

Resumen de: US20260115654A1

0000 A gas-liquid separation apparatus includes: a housing; a gas inlet open in the housing and configured to allow a gas from a stack to be introduced; a gas-liquid separation section disposed in the housing and configured to separate water from the gas; a gas outlet open in the housing and configured to allow the separated gas from which the water has been separated to be drawn off; an exhaust port open in the housing separately from the gas outlet and configured to allow a portion of the separated gas to be discharged; an exhaust valve located downstream of the exhaust port in a flow direction of the separated gas; and a heating unit configured to heat the separated gas flowing from inside the housing to the exhaust port.

燃料電池システム

NºPublicación:  JP2026071483A 30/04/2026
Solicitante: 
愛三工業株式会社
JP_2026071483_A

Resumen de: JP2026071483A

0001 【課題】複数のバッテリを備えた燃料電池システムにおいて、各バッテリの充電率の差を狭めることで各バッテリの充電率の制御幅が狭まることを抑制すること。 【解決手段】燃料電池システム1は、FCスタック11と、FCスタック11が発電した電力を充電する複数のバッテリ13A,13Bとを備え、複数のバッテリ13A,13Bは同一の規定電圧に設定されると共に直列に接続され、DCDCコンバータを備えていない。燃料電池システム1は、このシステムの動作に寄与する複数の電動の冷却ファン21A~21Dを更に備える。更に、複数のバッテリ13A,13Bのそれぞれに、互いに同じ数の冷却ファン(21A,21B),(21C,21D)が接続される。 【選択図】図1

ELECTROLYTE SHEET FOR ELECTROCHEMICAL CELL, AND ELECTROCHEMICAL CELL

NºPublicación:  WO2026088512A1 30/04/2026
Solicitante: 
NGK INSULATORS LTD [JP]
\u65E5\u672C\u788D\u5B50\u682A\u5F0F\u4F1A\u793E
WO_2026088512_A1

Resumen de: WO2026088512A1

An electrolyte sheet (11) comprises a first main surface (S1), a second main surface (S2), a side surface (S3) continuous with the first main surface (S1) and the second main surface (S2), and a protrusion (14) formed on the outer edge of the first main surface (S1).

A METHOD OF TREATING A PROCESS WASTE STREAM CONTAMINATED WITH FLUORINATED HYDROCARBONS

NºPublicación:  WO2026087864A1 30/04/2026
Solicitante: 
JOHNSON MATTHEY PLC [GB]
JOHNSON MATTHEY PUBLIC LIMITED COMPANY
WO_2026087864_A1

Resumen de: WO2026087864A1

A method of treating a process waste stream contaminated with fluorinated hydrocarbons, such as per- and/or polyfluoralkyl substances (PFAS), the method comprising: adding a fluoride anion scavenger (e.g. calcium hydroxide) to the process waste stream; adding a base (e.g. sodium hydroxide or lithium hydroxide) to the process waste stream; and heating the process waste stream after addition of the fluoride anion scavenger and the base to defluorinate the fluorinated hydrocarbons liberating fluoride anions which are scavenged by the fluoride scavenger. The heating step may be performed in the presence of a platinum group metal catalyst.

TEST STRIP

NºPublicación:  WO2026087882A1 30/04/2026
Solicitante: 
AUREUM DIAGNOSTICS LTD [GB]
AUREUM DIAGNOSTICS LIMITED
WO_2026087882_A1

Resumen de: WO2026087882A1

Disclosed is a test strip for electrochemically detecting a target, preferably in the form of a biofuel cell, the test strip comprising a first substrate laminated to a lid; the first substrate comprising: a sample chamber; an anode and a cathode, the sample chamber configured to allow for fluid communication with one of the anode and the cathode; and a separation chamber configured to separate the anode and cathode and to receive a fluid or gel; and wherein the first substrate is laminated to a lid and the test strip further comprises an inlet configured to deliver the fluid or gel to the separation chamber after the lamination. Also disclosed are the use of the test strip to detect the presence or absence of a target in a sample; and a method for manufacturing the test strip.

Elektrische Verbindungsanordnung und Verfahren zur Durchführung von elektrischen Messungen an einem elektrochemischen System

NºPublicación:  DE102024131657A1 30/04/2026
Solicitante: 
SCHAEFFLER TECHNOLOGIES AG [DE]
Schaeffler Technologies AG & Co. KG
DE_102024131657_PA

Resumen de: DE102024131657A1

Eine elektrische Verbindungsanordnung für stapelförmig angeordnete Bipolarplatten (4) eines elektrochemischen Systems (1), insbesondere Brennstoffzellensystems, sieht vor, dass mehrere Bipolarplatten (4) per Drahtbonden mit mindestens einer langgestreckten Platine (11) verbunden sind, welche sich in Stapelrichtung der Bipolarplatten (4) erstreckt, und durch welche eine Verbindung zu einem elektrischen Messsystem (10) hergestellt ist.

A METHOD OF TREATING A PROCESS WASTE STREAM CONTAMINATED WITH FLUORINATED HYDROCARBONS

NºPublicación:  WO2026087865A1 30/04/2026
Solicitante: 
JOHNSON MATTHEY PLC [GB]
JOHNSON MATTHEY PUBLIC LIMITED COMPANY
WO_2026087865_A1

Resumen de: WO2026087865A1

A method of treating a process waste stream contaminated with fluorinated hydrocarbons, the method comprising: adding a fluoride anion scavenger to the process waste stream; and contacting the process waste stream with a platinum group metal catalyst to defluorinate the fluorinated hydrocarbons liberating fluoride anions which are scavenged by the fluoride scavenger.

ENDPLATTE FÜR EINEN BRENNSTOFFZELLENSTAPEL

NºPublicación:  DE102024131603A1 30/04/2026
Solicitante: 
CELLCENTRIC GMBH & CO KG [DE]
cellcentric GmbH & Co. KG
DE_102024131603_PA

Resumen de: DE102024131603A1

Die Erfindung betrifft eine Endplatte (3) für einen Brennstoffzellenstapel (1). Die Endplatte (3) ist eingerichtet, im montierten Zustand derart an einem Ende des Brennstoffzellenstapels (1) anzuliegen, dass mittels der Endplatte (3) eine Spannkraft in Stapelrichtung auf den Brennstoffzellenstapel (1) übertragbar ist. Die Endplatte (3) weist eine Heizeinrichtung (5) auf, welche in der Endplatte (3) angeordnet und eingerichtet ist, zumindest einen Teil des Brennstoffzellenstapels (1) zu erwärmen, insbesondere einen Stromsammler (4) der zwischen der Endplatte (3) und Brennstoffzellen (2) des Brennstoffzellenstapels (1) angeordnet ist.

ELECTROLYTE SHEET FOR SOLID OXIDE ELECTROLYZER CELL, AND SOLID OXIDE ELECTROLYZER CELL

NºPublicación:  WO2026088513A1 30/04/2026
Solicitante: 
NGK INSULATORS LTD [JP]
\u65E5\u672C\u788D\u5B50\u682A\u5F0F\u4F1A\u793E
WO_2026088513_A1

Resumen de: WO2026088513A1

An electrolyte sheet (11) is provided with a first main surface (S1) and a second main surface (S2). The first main surface (S1) has a flat surface part (20) and a plurality of recesses (21) that open to the flat surface part (20).

ELECTROLYTE SHEET FOR ELECTROCHEMICAL CELL, AND ELECTROCHEMICAL CELL

NºPublicación:  WO2026088515A1 30/04/2026
Solicitante: 
NGK INSULATORS LTD [JP]
\u65E5\u672C\u788D\u5B50\u682A\u5F0F\u4F1A\u793E
WO_2026088515_A1

Resumen de: WO2026088515A1

An electrolyte sheet (11) is provided with a first main surface (S1), a second main surface (S2), and a warped part (21) that is warped such that the first main surface (S1) is bulged and the second main surface (S2) is recessed. In a cross section passing through the highest point (MX) of the warped part (21), the first main surface (S1) includes a first region (R1) continuous with the highest point (MX) and a second region (R2) continuous with the first region (R1). The curvature of the second region (R2) is greater than the curvature of the first region (R1).

RESIN MOLDING DIE AND FILTER MEMBER MANUFACTURED USING SAME

NºPublicación:  WO2026088818A1 30/04/2026
Solicitante: 
UCHIYAMA MFG CORP [JP]
\u5185\u5C71\u5DE5\u696D\u682A\u5F0F\u4F1A\u793E
WO_2026088818_A1

Resumen de: WO2026088818A1

Provided are a resin molding die for manufacturing an integrally molded filter member, and a filter member manufactured using the same. The present invention is characterized by comprising a first mold 11 and a second mold 12 that are disposed opposite from each other, and is furthermore characterized in that: the first mold has a first holding part 11a disposed on one side of a flange part 3, a projection part 11b that presses and positions a filter part 2 from the one side, and a first cavity 11c that forms the one side of an annular part 4; the second mold has a second holding part 12a disposed on the other side of the flange part opposite from the first holding part, a recess part 12b in which the other side of the filter part positioned by the projection part is accommodated, and a second cavity 12c that forms the other side of the annular part; and, when the first mold and the second mold are closed, a boundary 5 between the filter part and the flange part is sandwiched between the first holding part and the second holding part.

ELECTROLYTE SHEET FOR ELECTROCHEMICAL CELL

NºPublicación:  WO2026087952A1 30/04/2026
Solicitante: 
NGK INSULATORS LTD [JP]
\u65E5\u672C\u788D\u5B50\u682A\u5F0F\u4F1A\u793E
WO_2026087952_A1

Resumen de: WO2026087952A1

This electrolyte sheet is formed by subjecting a primary fired sheet to secondary firing. The electrolyte sheet is composed of zirconia-based ceramic particles. The average equivalent circle diameter of the zirconia-based ceramic particles that constitute the electrolyte sheet is 1.2 to 5.7 times the average equivalent circle diameter of zirconia-based ceramic particles that constitute the primary fired sheet.

Membranstapel und ein Membranbefeuchter mit dem Membranstapel

NºPublicación:  DE102024131066A1 30/04/2026
Solicitante: 
MAHLE INT GMBH [DE]
MAHLE International GmbH
DE_102024131066_PA

Resumen de: DE102024131066A1

Die Erfindung betrifft einen Membranstapel (1) für einen Membranbefeuchter. Der Membranstapel (1) umfasst mehrere Membranen (2) und mehrere Abstandshalter (3). Wenigstens einer der Abstandshalter (3) umfasst ein erstes Teilstück (6a) und ein zweites Teilstück (6b). Die Teilstücke (6a, 6b) sind voneinander separat ausgebildet und zu dem wenigstens einen Abstandshalter (3) verbunden.Die Erfindung betrifft auch einen Membranbefeuchter mit dem Membranstapel (1).

Membranstapelanordnung, ein Membranbefeuchter mit der Membranstapelanordnung und ein Brennstoffzellensystem mit dem Membranbefeuchter

NºPublicación:  DE102024131079A1 30/04/2026
Solicitante: 
MAHLE INT GMBH [DE]
MAHLE International GmbH
DE_102024131079_PA

Resumen de: DE102024131079A1

Die Erfindung betrifft eine Membranstapelanordnung (1) für einen Membranbefeuchter (12) mit zwei voneinander separaten Membranstapel (2a, 2b). Die Membranstapel (2a, 2b) sind dabei in eine erste Strömungsrichtung (SR1) nebeneinander und nacheinander durchströmbar angeordnet.Die Erfindung betrifft auch einen Membranbefeuchter (12) mit der Membranstapelanordnung (1) und eine Brennstoffzellenanlage mit dem Membranbefeuchter (12).

ELECTROLYTE SHEET FOR ELECTROCHEMICAL CELL, AND ELECTROCHEMICAL CELL

NºPublicación:  WO2026088510A1 30/04/2026
Solicitante: 
NGK INSULATORS LTD [JP]
\u65E5\u672C\u788D\u5B50\u682A\u5F0F\u4F1A\u793E
WO_2026088510_A1

Resumen de: WO2026088510A1

An electrolyte sheet (11) comprises a first main surface (S1), a second main surface (S2), a first side surface (S31) continuous with the first main surface (S1), and a second side surface (S32) continuous with the second main surface (S2) and the first side surface (S31). The first side surface (S31) is inclined with respect to each of the first main surface (S1) and the second side surface (S32). The cross-section of the electrolyte sheet (11), which passes through the geometric center (CP) of the first main surface (S1) and is perpendicular to the first main surface (S1), has a substantially hexagonal shape.

TURBINE IMPELLER AND AIR COMPRESSOR INCLUDING THE SAME

NºPublicación:  US20260117789A1 30/04/2026
Solicitante: 
HYUNDAI MOTOR CO LTD [KR]
KIA CORP [KR]
Hyundai Motor Company
Kia Corporation
US_20260117789_A1

Resumen de: US20260117789A1

0000 Disclosed is a turbine impeller including a hub having a front surface and a rear surface, a plurality of blades installed on a front surface of the hub, a turbine casing disposed to house the hub to form a labyrinth seal between the turbine casing and the hub, and a plurality of bosses disposed, spaced out at an interval, around a radially outer surface of the hub.

Vorrichtung und Verfahren für die Energiezellen produzierende Industrie zum Bilden eines Stapels, der eine Vielzahl von Segmenten sowie eine Materialbahn umfasst

NºPublicación:  DE102024131377A1 30/04/2026
Solicitante: 
KOERBER TECH GMBH [DE]
K\u00F6rber Technologies GmbH
DE_102024131377_PA

Resumen de: DE102024131377A1

Vorrichtung (1) für die Energiezellen produzierende Industrie zum Bilden eines Stapels (2), der eine Vielzahl von Segmenten (3) und eine Materialbahn (4) umfasst, wobei die Vorrichtung (1) dazu eingerichtet ist, die Materialbahn (4) zickzackförmig zu falten und die Segmente (3) derart auf der Materialbahn (4) abzulegen, dass bei dem Stapel (2) die Segmente (3) in den Falten (5) der Materialbahn (4) angeordnet sind, wobei die Vorrichtung (1) die folgenden Komponenten umfasst: einen Stapeltisch (6), auf dem der Stapel (2) gebildet wird, eine Materialbahnzuführeinrichtung (10), die dazu eingerichtet ist, die Materialbahn (4) zu dem Stapeltisch (6) zu befördern, sowie eine erste und/oder eine zweite Segmentzuführeinrichtung (11, 12), die jeweils dazu eingerichtet sind, Segmente (3) zu dem Stapeltisch (6) zu befördern, wobei die erste und/oder die zweite Segmentzuführeinrichtung (11, 12) jeweils wenigstens einen um eine Rotationsachse drehbar gelagerten Rotationskörper (21, 22) umfassen, der dazu eingerichtet ist, Segmente (3) durch eine Rotationsbewegung zu befördern, wobei die Vorrichtung (1) einen ersten Förderpfad für eine erste Endlossegmentbahn (8) aufweist, der sich ausgehend von einer Materialvorratseinheit der ersten Endlossegmentbahn (8) bis vor die erste Segmentzuführeinrichtung (11, 12) erstreckt und in dem ersten Förderpfad eine, zwei, drei oder mehrere Saugwalzen (52, 52a, 52b, 52c, 63, 64) angeordnet sind.

水素発生装置

NºPublicación:  JP2026071954A 30/04/2026
Solicitante: 
トヨタ自動車株式会社
JP_2026071954_A

Resumen de: JP2026071954A

0001 【課題】 カートリッジの切り換え時に安定して水素ガスを供給する。 【解決手段】 水素発生装置であって、第1カートリッジと第2カートリッジに給水する給水装置と、メイン水素供給路と、前記第1カートリッジから前記メイン水素供給路へ水素ガスを供給する第1水素供給路を開閉する第1水素供給弁と、前記第2カートリッジから前記メイン水素供給路へ水素ガスを供給する第2水素供給路を開閉する第2水素供給弁と、パージ弁を有する。水素供給源を前記第1カートリッジから前記第2カートリッジへ切り換えるときに、前記第1カートリッジ内の圧力を上昇させ、前記第1カートリッジから前記メイン水素供給路へ水素を供給しながら前記第2カートリッジのパージと前記第2カートリッジ内の圧力の上昇を行い、前記第2カートリッジから前記メイン水素供給路へ水素を供給する。 【選択図】図2

燃料電池セル部品積層装置

NºPublicación:  JP2026071510A 30/04/2026
Solicitante: 
トヨタ自動車株式会社
JP_2026071510_A

Resumen de: JP2026071510A

【課題】より高速で燃料電池セル部品を積層するための技術を提供する。【解決手段】燃料電池セル部品積層装置は、燃料電池セル部品を保持するための保持面を有し、回転可能に構成された回転羽根部と、回転羽根部から燃料電池セル部品を受け取り、受け取った燃料電池セル部品を水平面に平行な方向に積層する積層部と、を備える。回転羽根部は、燃料電池セル部品を保持面上に受け入れることが可能な第1状態と、燃料電池セル部品を積層部に渡すことが可能な第2状態とを、回転羽根部の回転によって切り替え可能に構成され、第1状態において、保持面と水平面とが平行な第1回転角度を取り、第2状態において、保持面と水平面とが垂直な第2回転角度を取る。【選択図】図1

Redox Tolerant Fuel Electrode for Solid Oxide Electrochemical Cells and Stacks

NºPublicación:  US20260121096A1 30/04/2026
Solicitante: 
OXEON ENERGY LLC [US]
Oxeon Energy, LLC
US_20260121096_A1

Resumen de: US20260121096A1

0000 A fuel electrode and systems containing the electrode are disclosed. A fuel electrode for use in a solid oxide electrochemical apparatus includes an electron conductor and an oxygen ion conductor. The electron conductor includes Nickel (Ni), Copper (Cu), and Magnesium oxide (MgO). The oxygen ion conductor includes doped Ceria. The fuel electrode includes a cermet current collector that also includes Nickel (Ni), Copper (Cu), Magnesium oxide (MgO), and doped ceria. The current collector also includes metal that is less prone to oxidization, such as certain precious metals. A solid oxide electrochemical cell includes the fuel electrode, an oxygen electrode, and a power supply in operable communication with both electrodes. A method of operating the solid oxide electrochemical cell as either a solid oxide electrolysis cell or a solid oxide fuel cell includes reducing the fuel electrode, if it becomes oxidized, without having to dismantle or replace the fuel electrode.

Advanced Ion Exchange Membranes And Applications Thereof

NºPublicación:  US20260121095A1 30/04/2026
Solicitante: 
WILLIAMS RICHARD KENT [US]
Williams Richard Kent
US_20260121095_A1

Resumen de: US20260121095A1

0000 Improved performance ion exchange membranes for use in PEM, AEM and DMFC fuel cells, buffered fuel cells, hydrolysis, other applications comprise a molecular matrix of homopolymers, di-monomer, heteropolymers, copolymers, or block-polymers of fluorocarbon and hydrocarbon compounds combined with (i) skeletal support grid to improve durability, handling, reduce membrane swelling, and sequester dopants and nanoparticles from leakage; (ii) microporous membrane formed using a sacrificial filler process enhancing conductivity and limiting fuel crossover; (iii) hetero-ionomeric matrix of two-or-more membrane-bound acids e.g. sulphonic and phosphonic acid expanding usable range; (iv) permanent fillers enhancing conductivity and porosity including nanoparticles, metal-oxides, zeolites, silicates, GOs, CNTs, MOFs, POSS, and others; (v) ionic liquid doping to enhance membrane conductivity; (vi) membrane nanocoating preventing H<2>O<2 >diffusion; and/or (vii) catalytic nanocoating with metals, metal-oxides, and MOFs preventing atmospheric toxin catalyst poisoning. Combined with a heterogenous GDL, the IEM is integrated into iBFC power blade and energy bank applications.

Verfahren zur Bestimmung der Katalysatorfähigkeit und Brennstoffzellenanlage zur Durchführung

NºPublicación:  DE102024210479A1 30/04/2026
Solicitante: 
BOSCH GMBH ROBERT [DE]
Robert Bosch Gesellschaft mit beschr\u00E4nkter Haftung
DE_102024210479_PA

Resumen de: DE102024210479A1

Das Verfahren (10) zur Bestimmung der Katalysatorfähigkeit einer Katalysatorschicht von Komponenten (110, 120), die in einer Brennstoffzellenanlage eingebaut werden können, umfasst die Messung eines Verlaufs einer Messgröße (200) durch mindestens einen Sensor (140), der an der Komponente (110, 120) oder einer ihrer Zu- und/oder Ableitungen angebracht ist, während die Komponente (110, 120) auf ihre Betriebstemperatur gebracht wird und/oder von dieser abgekühlt wird. Der gemessene Verlauf der Messgröße (200) wird mit einem Referenzzustand der Messgröße verglichen. Aus dem gemessenen Verlauf (200) wird die Katalysatorfähigkeit berechnet. Dieses Verfahren ermöglicht eine genaue und zuverlässige Bestimmung der Katalysatorfähigkeit, was für die Optimierung der Leistung, Effizienz und Wartungskosten von Brennstoffzellenanlagen von entscheidender Bedeutung ist.

POWER DISTRIBUTION USING ELECTROLYTE FLUID

NºPublicación:  US20260121089A1 30/04/2026
Solicitante: 
MICROSOFT TECH LICENSING LLC [US]
Microsoft Technology Licensing, LLC
US_20260121089_A1

Resumen de: US20260121089A1

Power distribution using electrolyte fluid is disclosed. Electrolyte fluid is charged at a charging stack using electricity from an electrical power source. The charged electrolyte fluid is flowed through an electrolyte loop to a load stack. At the load stack, electrochemical energy in the charged electrolyte fluid is used to supply electricity to power an electrical load.

HYBRID STRUCTURED POROUS TRANSPORT LAYER

NºPublicación:  WO2026087457A1 30/04/2026
Solicitante: 
NV BEKAERT SA [BE]
NV BEKAERT SA
WO_2026087457_A1

Resumen de: WO2026087457A1

The invention is provided with a porous transport layer for an electrolyser or for a fuel cell, comprising a first layer and a second layer. The first layer is made from conductive fibers having an average equivalent diameter of less than 100 µm and an aspect ratio of discrete length to diameter of at least 5, wherein said conductive fibers have a standard deviation between fibers of the equivalent fiber diameter of less than 30% of the equivalent fiber diameter. The second layer is made from irregularly shaped conductive particles, wherein said second layer has an average pore size smaller than the average pore size of the first layer, and wherein the porosity within the thickness of said second layer has a variation less than 10% from the nominal value. The first layer is metallurgically bonded to the second layer.

VEHICLE FUEL CELL PARK ENERGY RESERVE OPERATIONAL STRATEGY

NºPublicación:  US20260116237A1 30/04/2026
Solicitante: 
FCA US LLC [US]
FCA US LLC
US_20260116237_A1

Resumen de: US20260116237A1

0000 A park energy reserve feature for a fuel cell electric vehicle (FCEV) includes detecting a key-off event indicative of a powerdown of the FCEV and, in response thereto, determining whether a set of conditions for enablement of a park energy reserve feature of a fuel cell power system (FCPS) of the FCEV are satisfied, where the FCPS comprises a hydrogen (H2) fuel cell stack that is configured to selectively generate electrical energy for recharging a high voltage battery system of the FCEV. When satisfied, the park energy reserve feature is executed by extending operation of the FCPS to recharge a high voltage battery system to a desired state of charge (SOC) level that includes an amount of reserve SOC for operating the FCEV without the use of the FCPS during a subsequent startup procedure of the FCPS and, thereafter, completing a shutdown procedure of the FCEV.

Verfahren zum Steuern einer H2- Konzentration einer Brennstoffzelle

NºPublicación:  DE102024210501A1 30/04/2026
Solicitante: 
BOSCH GMBH ROBERT [DE]
Robert Bosch Gesellschaft mit beschr\u00E4nkter Haftung
DE_102024210501_PA

Resumen de: DE102024210501A1

Um ein Verfahren zum optimierten Festlegen einer Brennstoffkonzentration einer Brennstoffzelle bereitzustellen, wird ein Verfahren zum Steuern des Betriebs einer Brennstoffzelle (100) vorgeschlagen, umfassend die folgenden Schritte:- Erfassen (B1) von wenigstens einem Messwert eines Betriebsparameters der Brennstoffszelle oder Erstellen (B2) eines Modells für den zeitlichen Verlauf des Betriebsparameters,- Ermitteln eines Zielwerts für eine H2-Konzentration für das Brenngas der Brennstoffzelle basierend auf dem erfassten Messwert (C1) oder dem Modell des Betriebsparameters (C2), und- Zuführen (D1, D2) von Brenngas mit dem ermittelten Zielwert der H2-Konzentration.

FUEL CELL SYSTEMS FOR AERONAUTICAL VEHICLES

NºPublicación:  US20260116566A1 30/04/2026
Solicitante: 
GE AVIO S R L [IT]
GENERAL ELECTRIC DEUTSCHLAND HOLDING GMBH [DE]
GE Avio S.r.l.
General Electric Deutschland Holding GmbH
US_20260116566_A1

Resumen de: US20260116566A1

0000 A propulsion system for an aircraft includes a fan section having a fan; a turbomachine including a compressor section, a combustion section, and a turbine section arranged in serial flow order; at least one electric machine; a fuel cell assembly configured to supply power to the electric machine; and a controller including a memory and one or more processors. One or both of the turbomachine and the at least one electric machine are configured to drive rotation of the fan of the fan section. The fuel cell assembly includes at least one fuel cell, a first fluid inlet for receiving a flow of pressurized air, and a second fluid inlet for receiving a flow of fuel.

FUEL CELL SYSTEMS FOR AERONAUTICAL VEHICLES

NºPublicación:  US20260116555A1 30/04/2026
Solicitante: 
GE AVIO S R L [IT]
GENERAL ELECTRIC DEUTSCHLAND HOLDING GMBH [DE]
GE Avio S.r.l.
General Electric Deutschland Holding GmbH
US_20260116555_A1

Resumen de: US20260116555A1

0000 A propulsion system for an aircraft includes a fan section having a fan; a turbomachine including a compressor section, a combustion section, and a turbine section arranged in serial flow order; at least one electric machine; a fuel cell assembly configured to supply power to the electric machine; and a controller including a memory and one or more processors. One or both of the turbomachine and the at least one electric machine are configured to drive rotation of the fan of the fan section. The fuel cell assembly includes at least one fuel cell, a first fluid inlet for receiving a flow of pressurized air, and a second fluid inlet for receiving a flow of fuel.

METHOD FOR OPERATING A SOLID OXIDE FUEL CELL SYSTEM AND A SOLID OXIDE FUEL CELL SYSTEM

NºPublicación:  EP4732360A1 29/04/2026
Solicitante: 
SIEMENS ENERGY GLOBAL GMBH & CO KG [DE]
Siemens Energy Global GmbH & Co. KG
GB_2632689_PA

Resumen de: GB2632689A

A method of operating a solid oxide fuel cell system may comprise providing a fuel feed stream (FF) to a fuel cell module 4, the fuel cell module expelling an exhaust fuel stream (EF). An air feed stream (AF) may also be provided to the module 4 which expels an air exhaust stream (EA). At least a portion of the exhaust fuel stream (EF) may be fed to an afterburner 26, along with oxygen from an oxygen source 28, and the exhaust fuel stream (EF) and the oxygen may be burned in a stoichiometric ratio. Flue gas (FG) from the afterburner 26 may be used in a superheater 30 to super heat the exhaust gas stream (EA). Heat from the exhaust air stream (EA) may be used to heat the fuel (FF) or air (AF) feed streams. The fuel cell system is also disclosed.

Rate-limiting a power demand for a fuel cell of a vehicle

NºPublicación:  GB2701408A 29/04/2026
Solicitante: 
JAGUAR LAND ROVER LTD [GB]
Jaguar Land Rover Limited

Resumen de: GB2701408A

A system (300, Fig. 3) for controlling a fuel cell (204, Fig. 2) and an electrical energy storage means (206, Fig. 2) of a vehicle (1, Fig. 1). The system (300, Fig. 3) has a processor (304, Fig. 3) that receives 548 a power demand; applies (550, Fig. 5) a rate-of-change limiter to the received power demand; and outputs 554 a signal to control the fuel cell (204, Fig. 2) to generate electrical energy in dependence on the rate-limited power demand. The electrical energy storage means (206, Fig. 2) reduces a difference between the received power demand and the rate-limited power demand. The rate-of-change limiter may comprise a rising or falling rate-of-change limiter; and may depend on the availability of electrical energy in the electrical energy storage means (206, Fig. 2). Also disclosed is a vehicle comprising this system, and a method (500, Fig. 5) for implementing this system. (Fig. 6)

ELECTROCHEMICAL FLOW SYSTEM, REDOX FLOW BATTERY, AND ELECTROCHEMICAL REACTOR

NºPublicación:  EP4732361A1 29/04/2026
Solicitante: 
UNIV SOUTHAMPTON [GB]
University Of Southampton
WO_2024261496_PA

Resumen de: WO2024261496A1

An electrochemical flow system is disclosed. In one arrangement, the electrochemical flow system comprises a plurality of flow cells. Each of the flow cells is configured to allow flow of an electrolyte through the flow cell and to contact the electrolyte in the flow cell with one or more electrodes. A flow management system is also provided, comprising a conduit arrangement comprising a first flow unit, the flow cells, and a second flow unit. The conduit arrangement is configured to guide a flow of the electrolyte from the first flow unit through the flow cells and into the second flow unit along an electrolyte flow path. A flow driving arrangement is also provided, configured to drive the flow of the electrolyte along the electrolyte flow path. The flow management system is configured to provide one or more insulating buffers, each insulating buffer spanning the electrolyte flow path upstream or downstream of the plurality of flow cells. The insulating buffer spans the flow path such that, during the flow of the electrolyte through the flow cells, electrolyte located within each flow cell is electrically separated from electrolyte in the other flow cells. This electrical separation is at least via paths through electrolyte respectively upstream or downstream of the plurality of flow cells, by the insulating buffer blocking the paths.

METHOD FOR SYNTHESIZING SUBSTITUTED 1,4-NAPHTHOQUINONES

NºPublicación:  EP4731816A1 29/04/2026
Solicitante: 
UNIV RENNES [FR]
CENTRE NAT RECH SCIENT [FR]
LEBANESE UNIV [LB]
Universit\u00E9 de Rennes
Centre National de la Recherche Scientifique
Lebanese University
FR_3150212_A1

Resumen de: WO2024261060A1

The present invention relates to a method for the electrosynthesis of substituted 1,4-naphthoquinones in an electrolytic cell, and to a method for the synthesis of substituted 1,4-naphthoquinones in a flow fuel cell. The present invention also relates to the use of said substituted 1,4-naphthoquinones as a redox molecule in the negolyte of a redox flow battery. Lastly, the present invention relates to a redox flow battery comprising a posolyte comprising a redox molecule and a negolyte comprising at least one substituted 1,4-naphthoquinone obtained by one of the methods according to the invention.

POROUS CARBON AND METHOD FOR THE MANUFACTURE AND USES THEREOF

NºPublicación:  EP4731336A1 29/04/2026
Solicitante: 
SHPP GLOBAL TECH BV [NL]
SHPP Global Technologies B.V.
WO_2024261565_PA

Resumen de: WO2024261565A1

A method of forming a porous carbon includes pyrolyzing a functionalized polyphenylene ether to provide the porous carbon material. The porous carbon material has a particular distribution of pores. Porous carbon materials prepared according to the method and uses thereof are also disclosed.

VALVE DEVICE FOR SELECTIVELY DISCHARGING FLUIDS FROM A TANK UNIT OF A LIQUID BATTERY

NºPublicación:  EP4731923A1 29/04/2026
Solicitante: 
CMBLU ENERGY AG [DE]
CMBlu Energy AG
WO_2024260556_PA

Resumen de: WO2024260556A1

The present invention relates to a valve device (1) for selectively discharging fluids from a tank unit (110) of a liquid battery (100), in particular an electrolyte tank unit (110) of a redox flow battery (100), comprising a valve seat part (2) and a valve body part (3) which is movable relative to the valve seat part (2) between an open position and a closed position, wherein a safety valve (4) is arranged in the valve body part (3), which safety valve is configured to open an overpressure flow path (P2) at a predefined overpressure; the invention also relates to a tank unit (110) and a liquid battery (100).

BIPOLAR PLATE FOR A FUEL CELL STACK OR ELECTROLYSER STACK, AND METHOD FOR PRODUCTION THEREOF

NºPublicación:  EP4732358A1 29/04/2026
Solicitante: 
BOSCH GMBH ROBERT [DE]
Robert Bosch GmbH
WO_2024260637_PA

Resumen de: WO2024260637A1

The invention relates to a cell-stack transport layer (130) for an electrochemical cell stack, in particular a fuel cell stack or an electrolysis cell stack, having an anode-side or cathode-side transport layer element (131) for transporting a medium of the cell stack, wherein the transport layer element (131) has a diffusion barrier (140) on its membrane side (134), which can face or faces a membrane (110) of the cell stack.

WATER SEPARATOR

NºPublicación:  EP4731324A1 29/04/2026
Solicitante: 
MAHLE INT GMBH [DE]
Mahle International GmbH
WO_2024261014_PA

Resumen de: WO2024261014A1

The invention relates to a water separator (1) for a fuel cell system (17). The invention also relates to the fuel cell system (17) comprising the water separator (1).

MULTI-CHANNEL MEMBRANE MODULE SYSTEM FOR WASTEWATER TREATMENT AND RESOURCE CIRCULATION USING REDOX-BASED ELECTRODIALYSIS

NºPublicación:  EP4733271A1 29/04/2026
Solicitante: 
NAT UNIV KONGJU IND UNIV COOP FOUND [KR]
Kongju National University Industry-University Cooperation Foundation
EP_4733271_A1

Resumen de: EP4733271A1

The present invention relates to a redox-mediated electrodialysis multi-channel membrane module system for wastewater treatment and resource recycling.The present invention discloses a redox-mediated bipolar membrane electrodialysis (RBED) process, which combines a bipolar membrane electrodialysis (BPED) process with a redox flow desalination process, the present invention is driven at a low potential via a redox reaction with a low operating potential instead of the water-splitting reaction used in conventional electrodialysis. Consequently, the system exhibits superior energy efficiency. By utilizing this redox-mediated multi-channel membrane module system, high-efficiency desalination and resource recycling are possible for wastewater generated during secondary battery manufacturing and metal recovery processes. Furthermore, the energy consumed for desalination and resource recycling can be recovered, thereby providing high energy efficiency and cost competitiveness.

GAS DISTRIBUTING PLATE ASSEMBLY FOR FUEL CELLS OR ELECTROLYZERS AND CELL STACK AND FUEL CELL SYSTEM INCLUDING THE SAME

NºPublicación:  EP4734193A1 29/04/2026
Solicitante: 
FCI CO LTD [KR]
FCI Co., Ltd.
EP_4734193_PA

Resumen de: EP4734193A1

Disclosed are a gas distributing plate assembly for fuel cells or electrolyzers that generates a flow of gas introduced into a cell structure as a vertical and horizontal flow to uniformly distribute gas and heat throughout the cell structure so as to prevent the gas from being concentrated in a specific area and increase reaction efficiency due to reduction in damage caused by heat concentration, a cell stack formed by stacking a plurality of cell packages including the gas distributing plate assembly, and a fuel cell system including the cell stack.

RECYCLING OF CATALYST COATED MEMBRANES

NºPublicación:  EP4731798A1 29/04/2026
Solicitante: 
BASF CATALYSTS GERMANY GMBH [DE]
BASF Catalysts Germany GmbH
WO_2025003093_A1

Resumen de: WO2025003093A1

The present invention relates to a recycling process for recovering a metal from a catalyst coated membrane comprising a fluorocarbon-containing ionomer membrane and at least one catalyst coating comprising the metal. The present invention further relates to a process for preparing a catalyst coated membrane from the metal recovered according to the recycling process of the present invention.

PROCESS FOR PRODUCING CERIA-BASED MULTILAYER CERAMIC SCAFFOLD WITH DENSE AND POROUS LAYERS

NºPublicación:  EP4731439A1 29/04/2026
Solicitante: 
RHODIA OPERATIONS [FR]
CENTRE NAT RECH SCIENT [FR]
UNIV BORDEAUX [FR]
INST POLYTECHNIQUE BORDEAUX [FR]
RHODIA OPERATIONS
Centre National de la Recherche Scientifique
UNIVERSITE DE BORDEAUX
Institut Polytechnique de Bordeaux

INTEGRATED SOLID OXIDE FUEL CELL COMBUSTOR ASSEMBLY, SYSTEM, AND METHOD THEREOF

NºPublicación:  EP4732359A2 29/04/2026
Solicitante: 
TENNESSEE TECHNOLOGICAL UNIV [US]
Tennessee Technological University
WO_2025006219_PA

Resumen de: WO2025006219A2

The solid oxide fuel cell with combustor (SOFC-C) addresses the problems of fast start-up, high gravimetric power density and emission control facing SOFC in aerospace and other mobile vehicle applications by providing a highly efficient clean power generation for full or partial hybrid propulsion systems. The SOFC-C may include one or more SOFC tubes and a combustion chamber integrated within a housing. Fuel may be provided through an anode portion of the one or more SOFC tubes or stacks and be combusted upon exiting the one or more SOFC tubes or stacks. The combustion products may then be provided through a cathode portion of the one or more SOFC tubes or stacks, whereby pollutants may be reduced or removed from the combustion products by the cathode portion prior exiting the housing as exhaust. A cathode inlet temperature may be controlled by controlling the fuel flow.

FUEL CELL EVALUATION SYSTEM, INCLINATION TEST DEVICE, FUEL CELL EVALUATION METHOD, AND PROGRAM FOR FUEL CELL EVALUATION SYSTEM

NºPublicación:  EP4734194A1 29/04/2026
Solicitante: 
HORIBA LTD [JP]
HORIBA, Ltd.
EP_4734194_PA

Resumen de: EP4734194A1

0001 A fuel cell evaluation system evaluates a test piece that is a fuel cell to be mounted on a mobile object or a portion of the fuel cell, and includes: a hydrogen gas supply line that supplies hydrogen gas to the test piece; an electric discharge unit that controls an electric discharge load of the test piece; and an inclination test device that has a mounting base on which the test piece is mounted, and inclines the mounting base so as to change the attitude of the test piece depending on the moving state of the mobile object.

AQUEOUS SOLUTION COMPOSITION FOR SYNTHESIZING TI-BASED PEROVSKITE STRUCTURAL BODY DOPED WITH LA, METHOD FOR SYNTHESIZING THEM, AND SOFC INCLUDING ANODE USING THEM

NºPublicación:  EP4733260A1 29/04/2026
Solicitante: 
KOREA INST ENERGY RES [KR]
Korea Institute of Energy Research
EP_4733260_PA

Resumen de: EP4733260A1

0001 An aqueous solution composition for synthesizing a La-doped Ti-based perovskite structural body according to an embodiment of the present invention includes at least one selected from the group consisting of a Ba precursor, a Sr precursor, and a Ca precursor, a La precursor, and a Ti precursor which are dissolved in an aqueous solution, wherein the aqueous solution further includes citric acid.

COMBINED COVERING STRUCTURE AND ASSEMBLED SOFA STRUCTURE

NºPublicación:  EP4732717A1 29/04/2026
Solicitante: 
QIDONG VISION MOUNTS MFG CO LTD [CN]
Qidong Vision Mounts Manufacturing Co., Ltd.
EP_4732717_PA

Resumen de: EP4732717A1

The application relates to the technical field of furniture, in particular to a combined wrapping structure and an assembled sofa structure. The combined wrapping structure comprises a plastic foam body and a support frame, wherein the plastic foam body is configured as a panel structure and comprises an outer panel, an inner panel facing away from the outer panel, and a side wall connecting the outer panel and the inner panel; the support frame is connected to the inner panel and at least partially inlaid in the inner panel in a thickness direction to be wrapped in the plastic foam body. By means of such a structural design, the overall thickness and size of the combined wrapping structure are reduced, thus reducing the space occupied by the combined wrapping structure in the transportation process and also reducing the transportation cost; the strength and stability of the combined wrapping structure are improved by the support frame, and the overall weight is reduced; in addition, the support frame is hidden in the plastic foam body, such that the aesthetics is improved, and the support frame is protected, thus improving the durability of the support frame.

Multilayer sheet bipolar plate

NºPublicación:  GB2701413A 29/04/2026
Solicitante: 
ZEROAVIA LTD [GB]
ZeroAvia Ltd
WO_2026080507_A1

Resumen de: GB2701413A

A method for forming a bipolar plate (BBP) for use in a fuel cell (FC), comprises: providing a structural base layer, and providing a thermal performance layer (TPL) in contact with the structural base layer, wherein the TPL is formed of a material having a thermal conductivity of greater than that of the structural base layer. Also disclosed is a fuel cell (FC) comprising a Membrane Electrode Assembly (MEA) sandwiched between a pair of bipolar plates (BPPs), wherein the BPPs are formed at least in part of a structural base layer, and having one or more thermal performance layers (TPLs) in thermal contact with the structural base layer, wherein the TPL is formed of a material having a thermal conductivity greater than that of the material forming the structural base layer. Fig 2

膜密封组件、燃料电池、电解槽和膜组件

NºPublicación:  CN224177330U 28/04/2026
Solicitante: 
庄信万丰氢能科技有限公司
CN_224177330_U

Resumen de: WO2024069166A1

According to the present invention there is provided a membrane-seal assembly suitable for use with a flow field plate of the type comprising an inlet port, an outlet port, and a flow field for providing at least one pathway between the inlet and outlet ports. The flow field comprises an inlet region, an outlet region and a main region between the inlet and outlet regions. The membrane-seal assembly comprises: an inner region comprising an ion-conducting membrane; and a border region surrounding the inner region. The border region comprises a seal component area and at least one stiffening area, wherein the seal component area comprises a seal component which is ionically non-conductive, and wherein the stiffening area comprises a stiffening component. The at least one stiffening area is positioned to extend at least partially across the inlet region and/or the outlet region of the flow field of the flow field plate when in use, and wherein the stiffening area has a stiffness greater than the stiffness of the seal component area.

固体酸化物形燃料電池セル

NºPublicación:  JP2026071281A 28/04/2026
Solicitante: 
大阪瓦斯株式会社
JP_2026071281_A

Resumen de: JP2023171007A

To provide a solid oxide fuel battery cells with which it is possible to control the reactivity of power generation reaction and equalize the power generation distribution in the cell plane.SOLUTION: Provided is a solid oxide fuel battery cell comprising an electrolyte layer 20 that has ion conductivity to pass oxide ions through, an anode layer 22 that is provided to one side of the electrolyte layer 20, and a cathode layer that is provided to the other side of the electrolyte layer 20. The anode layer 22 includes an electron conduction phase 32 that conducts electrons, an ion conduction phase 34 that conducts ions, and a void phase 36 that diffuses a fuel gas. The degree of flexion of one of the electron conduction phase 32, the ion conduction phase 34, and the void phase 36 in the upstream region of the anode layer 22 is larger than the degree of flexion of one of the electron conduction phase 32, the ion conduction phase 34, and the void phase 36 in the downstream region of the anode layer 22, which composition makes it possible to equalize the power generation distribution of the anode layer 22.SELECTED DRAWING: Figure 4

用于对用于检测氧含量的传感器进行核查、尤其是可信度检验、校准和/或诊断的方法

NºPublicación:  CN121942067A 28/04/2026
Solicitante: 
罗伯特·博世有限公司
CN_121942067_PA

Resumen de: WO2025068268A1

The invention relates to a method for checking, in particular plausibility checking, calibrating and/or diagnosing a sensor (x) for sensing an oxygen content of exhaust air (A2) from at least one fuel-cell stack (A) of a fuel-cell system (FCS), wherein the at least one fuel-cell stack (A) is formed with an air system (10), in order for the at least one fuel-cell stack (A) to be supplied with oxygen-containing supply air (A1), and wherein the sensor (x) is located in an exhaust-air path (12) or in an exhaust-air return path (14), the method comprising: - providing a comparison value (xO2*) for an oxygen content characteristic of an operating mode (L) of the air system (10) and/or of an operating mode (M) of the fuel-cell stack (A), - operating the fuel-cell stack (A) in the operating mode (L) of the air system (10) and/or in the operating mode (M) of the fuel-cell stack (A), - sensing a measured value (xO2) by means of the sensor (x), - comparing the measured value (xO2) with the comparison value (xO2*) and - assessing the sensor (x) on the basis of the comparison.

具有环绕的密封件的电化学反应器

NºPublicación:  CN121942066A 28/04/2026
Solicitante: 
弗劳恩霍夫应用研究促进协会
CN_121942066_PA

Resumen de: WO2025056206A1

The invention relates to an electrochemical reactor (1), in particular a redox-flow battery, fuel cell, electrolyser or electrosynthesis cell, having a cell stack (Z) consisting of a plurality of cells (2) stacked in a stacking direction (R), wherein each cell (2) has at least one cell frame (12), wherein between at least two adjacent cell frames (12) a seal (13) is arranged in a manner encircling a cell interior (14) and wherein the seal (13) is in each case provided at least partially in adjacent grooves (20, 21) of the adjacent cell frames (12). So that an improved seal can be provided, the invention proposes that the cross section of at least one groove (21) has an inner region (24) with a lower-set region of the groove base (27) and an outer region (25) with a higher-set region of the groove base (27), that the inner region (24) of the groove (21) and the outer region (25) of the groove (21) are connected to one another, more particularly directly, by a step (26) in the groove base (27), and that the seal (13) rests against the at least one step (26).

一种包含等离激元纳米粒子的混合电极及包含该电极的电解系统

NºPublicación:  CN121941802A 28/04/2026
Solicitante: 
博泰克斯氢能有限公司
CN_121941802_PA

Resumen de: WO2025058457A1

The present application relates to a hybrid electrode comprising plasmonic nanoparticles and an electrolytic system comprising same. The hybrid electrode and the electrolytic system comprising same according to embodiments of the present application may reactivate a catalyst surface by utilizing a plasmonic phenomenon during an electrochemical reaction using a plasmonic-active electrode (antenna-reactor) composite electrode.

燃料電池のためのスタック、燃料電池、および車両

NºPublicación:  JP2026513610A 28/04/2026
Solicitante: 
シンビオ・フランス
JP_2026513610_A

Resumen de: WO2024218062A1

The present invention relates to a stack (11) for a fuel cell (10), the stack comprising a separator plate (12) comprising a peripheral zone (35) with a pair of plate ports (39a, 39b, 39c), the pair of plate ports (39a, 39b, 39c) comprising a plate supply port (31a, 31b, 31c) and a plate discharge port (33a, 33b, 33c). The fuel cell comprises a membrane-electrode assembly (50) comprising a peripheral portion (52) provided with a pair of ports of the assembly (59a, 59b, 59c) with an assembly supply port (51a, 51b, 51c) and an assembly discharge port (53a, 53b, 53c). The pair of plate ports (39a, 39b, 39c) are rotationally symmetrical about a plate centre axis and an area of the cross section of the assembly supply port (51a, 51 b, 51c) is smaller than an area of the cross section of the assembly discharge port (53a, 53b, 53c).

冷却性能が改良された固体酸化物スタック構造体

NºPublicación:  JP2026513589A 28/04/2026
Solicitante: 
コミッサリアアレネルジーアトミークエオゼネルジザルタナテイヴ
JP_2026513589_A

Resumen de: WO2024213845A1

The invention relates to a solid oxide stack structure (10) comprising electrochemical cells (12) alternating with interconnection plates (14) in a stacking direction Z, each electrochemical cell (12) being formed of an electrolyte layer (18) and an anode layer (20) and a cathode layer (22), which are arranged on either side of the electrolyte layer (18) in the stacking direction Z, wherein each interconnection plate (14) located between two electrochemical cells (12) is in contact with the anode layer (20) of one electrochemical cell (12) and with the cathode layer (22) of the other electrochemical cell (12), characterised in that at least one interconnection plate (14) comprises at least one internal circuit (32) for the circulation of a fluid for regulating the temperature of the two electrochemical cells (12) that are in contact with the interconnection plate (14).

ガス拡散陽極を含む電解システムおよびその動作方法

NºPublicación:  JP2026513595A 28/04/2026
Solicitante: 
アエプナステクノロジーインコーポレイテッド
JP_2026513595_A

Resumen de: WO2024216068A2

Described herein are gas diffusion anodes, electrolytic systems comprising such anodes, as well as methods of using such systems. A gas diffusion anode comprises a current collector, an anode porous base, an anode catalyst layer, and an anode-liquid interfacing layer. During the operation, the anode gas chamber receives hydrogen gas, which flows through the current collector into the anode porous base. The anode porous base provides uniform distribution of the hydrogen gas as well as uniform current density. The anode catalyst layer converts the hydrogen gas into protons and returns electrons, through the anode porous base, to the current collector. Protons are transported by the anode-liquid interfacing layer to an anolyte. This layer also blocks the anolyte from contacting the anode catalyst layer. The anode porous base, anode catalyst layer, and anode-liquid interfacing layer help to prevent the migration of the anolyte into an anode gas chamber.

燃料電池

NºPublicación:  JP2026513545A 28/04/2026
Solicitante: 
ブランブルエナジーリミテッド
JP_2026513545_A

Resumen de: GB2628598A

A fuel cell comprises at least one fuel cell board 200, each comprising a Membrane Electrode Assembly (MEA) 113 having at least one ion permeable membrane, at least one anode, and at least one cathode. Each fuel cell board also comprises a first insulating layer 101 comprising at least one first fluid path 111 and a second insulating layer 102 comprising at least one second fluid path (112, Fig 3a). The MEA is located between the first insulating layer and the second insulating layer so that the respective flow paths provide fuel and oxidant to the anode(s) and cathode(s) of the at least one fuel cell board. The MEA and insulating boards are laminated together to form the fuel cell board 200. At least one of the first insulating layer or the second insulating layer further comprises at least one third fluid path 302 for a heat exchange fluid, which is preferably located on an opposite face to the fuel or oxidant fluid path. The insulating layers preferably comprise a printed circuit board (PCB). Also claimed is the insulating layer component per se, for use with an electrochemical device, which component comprises fluid paths on opposite faces.

カーボン系層で被覆された部材

NºPublicación:  JP2026513517A 28/04/2026
Solicitante: 
ハイドロメカニークエフロトモント
JP_2026513517_A

Resumen de: WO2024189288A1

The invention relates to a part comprising a metal substrate and a layer of material based on amorphous carbon having sp2 hybridised bonds and sp3 hybridised bonds, wherein the layer has: - a first content of sp3 hybridised bonds on the substrate side; and - a second content of sp3 hybridised bonds on the side of an outer surface of the layer; - the first content being greater than the second content, characterised in that an average content within the layer of sp3 hybridised bonds is between 5% and 65%, and preferably between 5% and 45%, and in that the content of sp3 hybridised bonds changes continuously within the layer.

燃料电池堆叠结构体以及包括其的燃料电池系统

NºPublicación:  CN121942069A 28/04/2026
Solicitante: 
美科电力有限公司
CN_121942069_PA

Resumen de: KR102680450B1

According to the present invention, disclosed is a fuel cell stack structure including a manifold. The fuel cell stack structure includes a first fuel cell stack, a second fuel cell stack, and a manifold disposed between a first end plate of the first fuel cell stack and a second end plate of the second fuel cell stack.

固体氧化物燃料电池连接体及其制备方法与应用

NºPublicación:  CN121938938A 28/04/2026
Solicitante: 
浩燃科技(中山)有限公司
CN_121938938_PA

Resumen de: CN121938938A

本申请公开了一种固体氧化物燃料电池连接体及其制备方法与应用,涉及燃料电池技术领域,其中固体氧化物燃料电池连接体,包括依次堆叠设置的下盖板、流道主体、上盖板以及金属支撑体,所述流道主体包括阴极流场板和阳极流场板,所述阴极流场板和所述阳极流场板合盖构成所述流道主体;本申请的固体氧化物燃料电池连接体中的阳极流场板和阴极流场板均采用了直通流道的设计,通过采用多个歧管开口并且使燃料入口的数量大于燃料出口的数量的设置,以分布式微歧网络代替传统的集中式缓冲槽,解决了现有的集中式缓冲槽的物理性能无法满足大气等离子喷涂工艺的需求的问题,有效避免在采用APS工艺进行电池制备过程中发生翘曲的现象。

燃料电池系统及其控制方法

NºPublicación:  CN121938953A 28/04/2026
Solicitante: 
未势能源科技有限公司
CN_121938953_PA

Resumen de: CN121938953A

本发明涉及燃料电池控制技术领域,并具体提供了一种燃料电池系统及其控制方法,本发明的燃料电池系统的控制方法包括获取待进入电堆的新氢气的温度TAnIn,以及由电堆阳极流出的混合气的温度TAnOut;计算所述混合气的温度TAnOut和所述新氢气的温度TAnIn之间的温度差值ΔT;在所述温度差值ΔT大于预设温差阈值Tset时,增加所述新氢气的温度,直至所述温度差值ΔT不大于所述预设温差阈值Tset,以使所述混合气与所述新氢气混合后不会产生冷凝水。本发明有助于避免阳极冷凝水产生,可防止液态水进入电堆,而利于提升燃料电池系统的使用品质。

具有修整质子消耗电极的膜电极组件

NºPublicación:  CN121938933A 28/04/2026
Solicitante: 
通用汽车环球科技运作有限责任公司
CN_121938933_PA

Resumen de: US20260121078A1

Aspects of the disclosure include a membrane-electrode-assembly (MEA) with a trimmed proton-consuming electrode. An exemplary vehicle includes an electric motor, a battery, and a proton exchange membrane electrochemical cell. The electrochemical cell includes a proton-generating electrode, a proton-consuming electrode, and a membrane positioned between the proton-generating electrode and the proton-consuming electrode (the proton-generating electrode, proton-consuming electrode, and membrane collectively defining a membrane-electrode-assembly), and a gas diffusion layer positioned in direct contact with the proton-consuming electrode. The proton-consuming electrode is trimmed with respect to a first edge of the membrane and with respect to a second edge of the membrane. The first edge is orthogonal to the second edge. The proton-consuming electrode is trimmed using laser ablation at a focus depth that bypasses the membrane.

一种全钒液流电池系统及不停机容量恢复方法

NºPublicación:  CN121938964A 28/04/2026
Solicitante: 
中国科学院大连化学物理研究所
CN_121938964_PA

Resumen de: CN121938964A

本申请公开了一种全钒液流电池系统及不停机容量恢复方法,属于液流电池领域。本申请在现有全钒液流电池系统基础上增加了旁通管路。通过设置电池系统充电、电解液温度阈值区间、放电能量阈值,通过控制正负极回路及回液旁路,将电解液液面高的一极电解液转移至电解液液面低的一极电解液中,使两极电解液体积恢复至初始状态。本申请可在不停泵、不停止充放电过程中快速完成调节,实现容量的恢复。

一种液流电池多电堆模块电压一致性的提升方法

NºPublicación:  CN121938946A 28/04/2026
Solicitante: 
盐城工学院
CN_121938946_PA

Resumen de: CN121938946A

本发明公开了一种液流电池多电堆模块电压一致性的提升方法,属于液流电池技术领域。该方法包括步骤:测量多电堆模块中每个电堆的内阻值;测量多电堆模块中每个电堆中电极的渗透率;每条串联支路按照“中间大、两端小”的内阻,对电堆重新进行排列;对重新排列后的多电堆模块中内阻进行判断,若同一串联支路内,存在内阻相对偏差小于等于1%的电堆,则将符合条件的电堆按照“中间小、两端大”的电极渗透率排列;如不存在内阻相对偏差小于等于1%的电堆,则通过调整主管或支管的尺寸,或增加电压最高电堆的流量提升模块电压一致性。通过对电堆空间位置、管路结构及流量的综合调节,本发明能够有效改善多电堆模块的电压一致性。

エアロゾル生成装置

NºPublicación:  JP2026513523A 28/04/2026
Solicitante: 
ケーティーアンドジーコーポレイション
JP_2026513523_A

Resumen de: WO2025028946A1

An aerosol generation device according to an embodiment comprises: a heater which heats an aerosol-generating article to generate aerosol; and a first battery which supplies power to the heater, wherein the first battery comprises an aqueous electrolyte.

智能缓冲的低阻抗燃料电池

NºPublicación:  CN121942068A 28/04/2026
Solicitante: 
理察·威廉士
CN_121942068_PA

Resumen de: WO2025006987A1

A buffered fuel cell able to convert fuel such as hydrogen into electricity and concurrently store generated electric charge electrochemically in a low-impedance electrical buffer capable of delivering high currents to a variety of electrical loads without significant voltage sag. A charge transfer regulator controlling energy flow between an array of series-connected or series-parallel connected fuel cells and an electrical buffer limiting fuel cell current densities, controlling charging C-rates, and preventing buffer overcharging. An intelligent system for managing a buffered fuel cell by dynamically matching fuel cell stack voltage to an electrochemical buffer thereby expanding its usable humidity and temperature operating ranges, preventing buffer damage from excessive load currents or improper voltage operation, and actively regulating cell temperature and humidity. Electrical isolated fuel cell modules enabling stacked operation at high voltages, disabling and bypassing unused or redundant modules, and facilitating galvanically isolated electrical charging, voltage balancing, and system communication.

一种车载供氢系统、氢气回收装置及回收方法

NºPublicación:  CN121932606A 28/04/2026
Solicitante: 
中车西安车辆有限公司
CN_121932606_PA

Resumen de: CN121932606A

本申请公开了一种车载供氢系统、氢气回收装置及回收方法,属于储氢装置及新能源利用技术领域,解决车载供氢系统氢气浪费的技术问题,其氢气回收装置包括单向活门、氢气回收瓶、电磁阀、单向安全阀、第2手阀、第3手阀。快速泄放阀或者排气阀排出的氢气经单向活门进入氢气回收瓶,氢气回收瓶收集的氢气经电磁阀、单向安全阀进入集成组合瓶阀回收利用。其氢气回收方法包括氢气进入氢气回收瓶、氢气回收瓶的氢气进入供氢系统管路的步骤。其车载供氢系统包括氢气回收装置。该发明用于车载供氢系统氢气回收利用。

一种用于中温平板型可逆固体氧化物电池的玻璃-陶瓷复合密封材料及其应用

NºPublicación:  CN121938940A 28/04/2026
Solicitante: 
江苏精瓷智能传感技术研究院有限公司
CN_121938940_PA

Resumen de: CN121938940A

本发明涉及高温电化学器件密封材料技术领域,尤其涉及一种用于中温平板型可逆固体氧化物电池的玻璃‑陶瓷复合密封材料及其应用;本发明的玻璃‑陶瓷复合密封材料由特定组分的无硼硅酸盐玻璃粉体与氧化锆陶瓷纤维组成。无硼硅酸盐玻璃粉体完全弃用易挥发的B2O3,利用ZnO作为核心网络调节剂,将软化温度精确控制在550‑600℃范围内;同时,利用Na2O与K2O的混合碱配比产生混碱效应,显著提升玻璃的化学稳定性并抑制组分迁移。在玻璃基体中掺入特定几何尺寸的氧化锆陶瓷纤维作为物理增强相,为密封层提供力学支撑。在膜带表面涂覆一层密封浆料,利用该浆料在封接升温过程中的优异流动性与微观渗透力迅速填补金属连接体与电池组件表面的微观凹凸孔隙。

氢燃料电源的剩余电量估算方法

NºPublicación:  CN121938948A 28/04/2026
Solicitante: 
北京氢源智能科技有限公司
CN_121938948_PA

Resumen de: CN121938948A

本发明公开了一种氢燃料电源的剩余电量估算方法。氢燃料电源包括内置固氢材料的燃料罐,氢燃料电源基于向燃料罐注水引发产氢反应,以氢气供应电堆发电,估算方法包括:基于单个燃料罐的实时注水量积分,计算燃料罐的理论剩余发电量;汇总所有燃料罐的理论总发电量和理论剩余发电量,得到理论已发电量;基于电堆实时输出功率积分,结合监测到的损耗电量,计算实际已消耗能量;利用可行度系数对理论已发电量与实际已消耗能量进行加权融合,估算已使用电量,基于已使用电量计算当前剩余电量。本申请的技术方案能够提高剩余电量的估算精度,能够预知燃料罐内剩余燃料的未来发电能力,减少剩余电量显示不准确的问题,满足使用需求。

一种氢燃料电池用复合气体扩散层基体及其制备方法

NºPublicación:  CN121938934A 28/04/2026
Solicitante: 
风氢扬氢能科技(上海)有限公司
CN_121938934_A

Resumen de: CN121938934A

本申请涉及氢燃料电池技术领域,具体公开了一种氢燃料电池用复合气体扩散层基体及其制备方法。一种氢燃料电池用复合气体扩散层基体,包括基体本体,基体本体由二氧化硅纤维构成的三维多孔骨架,以及通过化学气相沉积法在所述二氧化硅纤维表面原位生长的氮化硼纳米片层;其中,氮化硼纳米片层在二氧化硅纤维构成的三维多孔骨架上形成连续的三维导电与导热交织网络;其制备方法为:准备二氧化硅纤维毡作为三维多孔骨架,进行预处理后置于管式CVD炉中,以含硼前驱体和含氮前驱体为反应气源,反应结束后冷却得到。本申请能够显著改善现有碳基气体扩散层易腐蚀、热管理能力有限的不足,得到一种应用品质较佳的氢燃料电池用复合气体扩散层基体。

一种燃料电池系统性能测试方法

NºPublicación:  CN121938949A 28/04/2026
Solicitante: 
花安堂生物科技集团有限公司
CN_121938949_PA

Resumen de: CN121938949A

本发明公开了一种燃料电池系统性能测试方法,涉及燃料电池性能测试技术领域,解决了现有技术中,无法对氢气实时泄漏进行安全监测,不能够从安全保障角度和电池系统优化方面提高燃料电池的运行性能的技术问题,具体为氢气安全性能测试,对燃料电池系统进行氢气安全性能测试,测试目标:量化不同工况下的泄漏量;电堆异常状态测试,对电堆异常状态测试,测试目标:监测单电池反极;热失控预警测试,对燃料电池系统进行热失控预警测试。

文丘里效应燃料电池流道板及其燃料电池

NºPublicación:  CN121938939A 28/04/2026
Solicitante: 
中科南京未来能源系统研究院中国科学院工程热物理研究所
CN_121938939_PA

Resumen de: CN121938939A

本申请涉及一种文丘里效应燃料电池流道板及其燃料电池。流道板包括:流道板本体,所述流道板本体上设置有流道场,在流道场的流道上设置至少一处文丘里效应产生区,所述文丘里效应产生区用于放置文丘里效应产生物并限制文丘里效应产生物的活动范围。通过将文丘里效应发生物固定在文丘里效应产生区,通过文丘里效应发生物产生文丘里效应达到排除积水效果,产生文丘里效应的文丘里效应发生物在文丘里效应产生区是可活动的,从而会根据不同积水情况情况产生不同程度的文丘里效应,达到更有适应性的排积水效果。

液流电池电堆叠压定位工装托盘及装配流水线

NºPublicación:  CN121938960A 28/04/2026
Solicitante: 
泓曜绿色能源发展(江苏)有限公司
CN_121938960_PA

Resumen de: CN121938960A

本发明公开了一种液流电池电堆叠压定位工装托盘及装配流水线,其中,工装托盘包括:承载基台;用于装载电堆部件的限位托台,所述限位托台与所述承载台之间设置有若干弹性减震件以实现弹性支撑连接;至少两根分别设置在所述限位托台两侧的定位轴,其中两根定位轴非对称设置,所述定位轴用于与电堆部件侧面设置的装配孔相适配;以及,若干承载于所述承载基台并环绕所述限位托台设置的弹性支撑套,所述弹性支撑套与设置在电堆底部的弹簧组件相适配。本发明能够实现电堆部件的定位装配,避免出现安装方向出错和各电堆部件出现偏移的情况,提高了定位精度,并有效避免电堆中的脆弱部件发生损伤,有利于提高装配效率,满足批量化、产业化的生产需求。

一种全钒液流电池正极电解液及全钒液流电池

NºPublicación:  CN121938957A 28/04/2026
Solicitante: 
广州天赐高新材料股份有限公司
CN_121938957_PA

Resumen de: CN121938957A

本申请提供了一种全钒液流电池正极电解液及全钒液流电池,全钒液流电池正极电解液包括钒源、硫酸和低粘度有机酸,低粘度有机酸选自三氯乙酸、苯六酸和半方酸中的至少一种。通过在全钒液流电池正极电解液中添加本申请范围内的低粘度有机酸,可提高正极电解液中的氢离子的浓度,有利于提高电解液中钒离子稳定性以及增大钒离子扩散速率,提高电解液的高温稳定性,从而实现全钒液流电池在高温下稳定运行的目的。

结合液氨制氢及燃料电池的太阳能光热发电系统

NºPublicación:  CN121932355A 28/04/2026
Solicitante: 
国家能源投资集团有限责任公司北京低碳清洁能源研究院
CN_121932355_PA

Resumen de: CN121932355A

本公开涉及一种结合液氨制氢及燃料电池的太阳能光热发电系统,包括光热‑蒸汽发电单元和液氨制氢单元,光热‑蒸汽发电单元包括集热器、汽包、汽轮机以及发电机。集热器出口连通于汽包入口,汽包的出气口连通于汽轮机,汽轮机驱动连接于发电机,用于驱动发电机发电,液氨制氢单元包括制氢反应器,制氢反应器的反应管用于液氨的制氢反应,反应管设于换热腔,壳体上设置有与换热腔连通的热源进口和热源出口,热源进口与汽包的出气口连通,热源出口与集热器连通,汽包向换热腔提供蒸汽,以对反应管加热,能够为液氨制氢提供热量,以将太阳能转化为化学能储存。相较于使用熔盐储热罐进行储热,采用上述方案不存在熔盐分解的风险,可充分利用太阳能。

メタルサポートセル及びメタルサポートセルの製造方法。

NºPublicación:  JP2026070723A 28/04/2026
Solicitante: 
日産自動車株式会社
JP_2026070723_A

Resumen de: JP2026070723A

【課題】金属支持層がクリープした場合にも、セル強度の信頼性を担保できるメタルサポートセル及びメタルサポートの製造方法を提供する。【解決手段】金属支持層上に、カソード層及びアノード層のうちの一方の電極層と、電解質層と、カソード層及びアノード層のうちの他方の電極層とをこの順で積層したメタルサポートセルが提供される。このメタルサポートセルは、室温状態において、電解質層及び一方の電極層は、面方向に沿う圧縮残留応力を有し、金属支持層は面方向に沿う引張残留応力を有する。また、電解質層は、複数の層から構成され、当該複数の層は、隣接する層間の圧縮残留応力の大きさが異なる。【選択図】図6

复合质子交换膜及其制备方法、膜电极及电化学装置

NºPublicación:  CN121927699A 28/04/2026
Solicitante: 
嘉庚创新实验室
CN_121927699_PA

Resumen de: CN121927699A

本申请公开了一种复合质子交换膜及其制备方法、膜电极及电化学装置。复合质子交换膜包括质子膜以及分散在质子膜中的固体酸的水合物。通过在质子膜中掺杂适量的固体酸的水合物,固体酸的水合物在质子膜中起到“微纳蓄水池”的作用,构建能够根据环境变化自主调节水含量的智能质子交换膜。当阳极侧质子膜水含量下降时,固体酸的水合物可向其提供水分子,保持其润湿性;当阴极侧反渗透水量加大时,固体酸的水合物可吸收多余水分子,抑制阳极侧水淹。

一种基于冷热电池功能非对称结构设计的热再生液流电池及使用方法

NºPublicación:  CN121938959A 28/04/2026
Solicitante: 
天津大学
CN_121938959_PA

Resumen de: CN121938959A

本发明公开了一种基于冷热电池功能非对称结构设计的热再生液流电池及使用方法,所属领域为低品位热能回收与电化学能量转换领域,包括:低温运行的冷电池、高温运行的热电池、电解液循环系统及外部电路。本发明的核心在于,针对冷电池与热电池在热力学驱动力、反应动力学路径及界面反应机制上存在的固有差异,对两者中相对应的关键功能单元,如电极材料与界面结构、电极微结构、隔膜特性、电解液局部环境或运行条件,进行差异化的结构配置或参数设定,从而实现冷热端反应的协同优化。该方法显著降低了系统极化,提高了输出功率密度与热电转换效率,并增强了长期运行稳定性,为高效回收利用低品位热能提供了新的技术途径。

一种多模式燃料电池堆冷却系统及其控制方法

NºPublicación:  CN121938941A 28/04/2026
Solicitante: 
深圳鹰及汽车有限公司
CN_121938941_PA

Resumen de: CN121938941A

本发明涉及新能源汽车燃料电池热管理技术领域,具体提供了一种多模式燃料电池堆冷却系统及其控制方法,该系统包括:冷却模式单元,用于通过不同冷却方式对燃料电池堆进行冷却处理;温度与负载感知模块,用于采集燃料电池堆的温度信息以及负载信息;中央控制器,用于根据温度信息以及负载信息获取控制策略,并根据控制策略选择冷却模式;切换执行机构,用于根据冷却模式实现冷却方式的动态切换。本发明具备多种冷却模式、可动态切换功能,能根据燃料电池堆的实时负载和温度情况,智能选择并切换冷却方式,实现最优热管理控制。

高性能双金属MOF质子交换膜及其制备方法与应用

NºPublicación:  CN121938956A 28/04/2026
Solicitante: 
郑州大学
CN_121938956_PA

Resumen de: CN121938956A

本发明涉及氢燃料电池用质子交换膜技术领域,公开了高性能双金属MOF质子交换膜及其制备方法与应用,制备步骤包括双金属MOF纳米片溶液的制备、ZnM‑BDC‑COOH纳米片悬浊液的制备、ZnM‑BDC‑COOH层状膜的制备。本发明采用的溶剂热技术和后合成金属离子交换技术容易实现,易于进行放大生产,生产效率高;利用本发明制备的高性能双金属MOF质子交换膜具有更优异的质子传递性能与稳定性;所组装的氢燃料电池在室温条件下循环稳定性优异。

一种纳米氧化铈改性石墨毡电极及其制备方法与应用

NºPublicación:  CN121931705A 28/04/2026
Solicitante: 
中国大唐集团科学技术研究总院有限公司中国大唐集团科学技术研究总院有限公司华北电力试验研究院西安交通大学
CN_121931705_PA

Resumen de: CN121931705A

本申请公开了一种纳米氧化铈改性石墨毡电极及其制备方法与应用,属于电极材料技术领域。本申请提供的纳米氧化铈改性石墨毡电极包括:石墨毡以及复合于所述石墨毡上的纳米氧化铈。通过将铈源的前驱体溶液、单体和交联剂进行反应后进行一次煅烧,将石墨毡浸渍于含有所述功能粉体的溶液中后,进行二次煅烧即得。本申请通过在石墨毡电极表面成功构建了具有高比表面积和丰富氧空位的纳米氧化铈催化层,大幅增加了电化学活性位点,显著降低了电极反应的活化能垒;还能够有效增强电极的导电性,进而提升了电池的电压效率和整体能量效率;该电极具有优异的结构稳定性,在电化学储能器件、传感器件、高温催化材料以及过滤材料中具有广泛的应用前景。

一种耐热型葡萄糖脱氢酶及其在酶燃料电池中的应用

NºPublicación:  CN121931068A 28/04/2026
Solicitante: 
江苏大学
CN_121931068_PA

Resumen de: CN121931068A

本发明公开了一种耐热型葡萄糖脱氢酶及其在酶燃料电池中的应用,属于生物电化学与新能源技术交叉领域;本发明首先筛选出一种耐热型葡萄糖脱氢酶TeGDH,该酶在大肠杆菌BL21(DE3)中异源表达,并表现出良好的热稳定性与催化活性;本发明还将TeGDH溶于含电子中介体蒽醌‑2,6‑二磺酸二钠盐的阳极电解液中,采用非固定化体系制备得到一种耐热高能酶燃料电池;该电池在50℃条件下最大功率密度达1.74 mW/cm²,具备良好的热稳定性与长期运行性能;本发明结合大数据挖掘、酶工程与电化学技术,提供了一种高活性、高稳定性、低成本的新型酶燃料电池解决方案,具有良好的应用前景。

一种基于域限气相迁移策略的高稳定型硫族修饰Fe-N-C催化剂及其制备方法和应用

NºPublicación:  CN121938927A 28/04/2026
Solicitante: 
海南大学
CN_121938927_PA

Resumen de: CN121938927A

本发明涉及了一种基于域限气相迁移策略的高稳定型硫族修饰Fe‑N‑C催化剂的制备方法,包括以下步骤:S1、利用氯化铵高温分解的蚀刻性气体对Fe‑N‑C催化剂进行蚀刻,得到富含缺陷的Fe‑N‑C催化剂;S2、将硫族元素粉末与富含缺陷的Fe‑N‑C催化剂混合均匀,置于真空且密闭的容器内,在不低于硫族元素粉末转化为硫族元素蒸汽的温度下进行热解处理,得到硫族修饰Fe‑N‑C催化剂,其中,硫族元素粉末为硫粉、硒粉或碲粉。本发明采用“域限气相迁移策略”,构建密闭的受限反应空间,实现硫族修饰Fe‑N‑C催化剂的精准制备,能够有效解决Fe‑N‑C催化剂稳定性不足以及挥发性元素掺杂工艺难控的问题。

一种燃料电池复合动力控制系统

NºPublicación:  CN121939885A 28/04/2026
Solicitante: 
浙江氢越新能源科技有限公司
CN_121939885_PA

Resumen de: CN121939885A

本发明公开了一种燃料电池复合动力控制系统,包含动力电池负极总线、动力电池正极总线、燃料电池负极总线、燃料电池正极总线、电机,电机上连接有与电机相数或连接端数量相等的电机绕组连接端,每个电机绕组连接端均通过独立的电子开关分别与动力电池负极总线、动力电池正极总线、燃料电池负极总线、燃料电池正极总线连接;每个电子开关上均设有控制信号端;将DCDC直流变压器与电机控制器相互结合,将六路全桥电机控制电路与Buck\Boost\Buck‑Boost直流变压电路相互结合,用电机线圈兼做直流变压器的储能线圈,简化结构,减少了储能线圈的体积、重量、成本,及其相应能量损耗与散热需求。

一种新型高效氨氢燃料电池系统

NºPublicación:  CN224177333U 28/04/2026
Solicitante: 
福大紫金氢能科技股份有限公司福州大学
CN_224177333_U

Resumen de: CN224177333U

本申请涉及一种新型高效氨氢燃料电池系统,包括液氨罐、汽化器、预热器、膜反应器、透平、压缩机和燃料电池。液氨罐、汽化器、预热器和膜反应器依次串联连接。膜反应器内部分为氨分解区、非渗透区和渗透区,氨分解区与非渗透区相通,非渗透区和渗透区中间设有氢气分离膜,氨分解区与预热器相通。膜反应器的非渗透区与透平相连,渗透区与压缩机相连,透平与压缩机同轴连通,压缩机再与燃料电池相连。本发明通过膜反应器设计,使氢气向渗透区移动,降低反应器氢浓度,提高催化剂效率,减少催化剂用量,降低成本。同时,利用非渗透侧分解气的内能提升渗透侧氢气压力,满足燃料电池进口压力需求,节省压缩功耗,提高能量效率。

一种高稳定性、高催化性能的燃料电池膜电极

NºPublicación:  CN224177336U 28/04/2026
Solicitante: 
福建亚南电机有限公司福建省亚南科技股份有限公司
CN_224177336_U

Resumen de: CN224177336U

本实用新型涉及一种高稳定性、高催化性能的燃料电池膜电极,包括质子交换膜,所述质子交换膜的两侧均设置有气体扩散层,所述质子交换膜的一侧与一气体扩散层之间设置有阴极催化层、另一侧与另一气体扩散层之间设置有阳极催化层,所述阴极催化层包括n层的石榴结构阴极层,所述阳极催化层包括n层的石榴结构阳极层,层数n≥3。相较于已有技术以牺牲稳定性为代价,本实用新型在兼顾稳定性和工艺影响的基础上提高催化性能。

一种SOFC系统电堆电流输出端密封结构

NºPublicación:  CN224177331U 28/04/2026
Solicitante: 
福赛尔(武汉)集成有限公司
CN_224177331_U

Resumen de: CN224177331U

本申请涉及一种SOFC系统电堆电流输出端密封结构,其包括:套筒,用于包裹导线且与导线之间设有填充腔;限位块,设置在填充腔的两端,限位块上设有用于供导线穿过的内孔;热固性材料填充层,设置在两个限位块之间;隔绝板,设置在套筒靠近电堆的一端,且设有用于供导线穿过的通孔。操作时,先将导线穿过隔绝板上的通孔和限位块的内孔,并将限位块沿套筒的内径装入套筒内,往套筒内放入热固性材料,将导线另一端从另一个限位块的内孔伸出,并用限位块将热固性材料填充层压实,将上述匹配好的整体放入高温炉烧制,烧制完成后热固性材料填充层受热凝固,将导线与限位块固定,避免导线松动,同时形成密封层,阻止高温区域的气体泄漏到低温区域。

一种质子交换膜制备用的热压冷却装置

NºPublicación:  CN224172123U 28/04/2026
Solicitante: 
赤壁云天新材料技术有限公司
CN_224172123_U

Resumen de: CN224172123U

本实用新型涉及质子交换膜加工技术领域,尤其涉及一种质子交换膜制备用的热压冷却装置,包括:底板、两组收放组件、质子交换膜制备组件和支撑杆;底板两侧分别连接有连接板,连接板分别设置有安装槽;收放组件连接在连接板上;收放组件包括固定板,固定板下方连接配重块并且上方两端分别连接把手,且配重块连接在安装槽内;固定架连接在固定板上,固定架连接电机,电机传动连接收放辊,电机电性连接变频器;收放组件设置有四个并且分为两组,两组收放组件分别和质子交换膜制备组件料口对应,一组收放组件为两个实现交替式收卷或者放卷使用。本实用新型减少不必要的等待时间和操作步骤,使热压冷却和收卷等环节能够更加紧密地衔接。

一种液流电池集装箱

NºPublicación:  CN224177334U 28/04/2026
Solicitante: 
海储测试(大连)有限公司
CN_224177334_U

Resumen de: CN224177334U

本申请提供了一种液流电池集装箱,涉及液流电池技术领域,包括:常规电堆模块,包括多个常规电堆,多个常规电堆均通过第一正极液体管路与正极储液罐相连接,通过第一负极液体管路与负极储液罐相连接;多个常规电堆均设置有第一级联模块,多个第一级联模块串联并网连接,形成常规电堆电路;辅助电堆模块,包括多个辅助电堆,多个辅助电堆均通过第二正极液体管路与正极储液罐相连接,通过第二负极液体管路与负极储液罐相连接;多个辅助电堆均设置有第二级联模块,多个第二级联模块串联连接,形成辅助电堆电路。确保单个或多个电堆故障时系统仍能稳定运行,显著降低因局部故障导致的整体停机风险。

一种催化燃烧器装置及SOFC系统

NºPublicación:  CN224177335U 28/04/2026
Solicitante: 
福赛尔(武汉)集成有限公司
CN_224177335_U

Resumen de: CN224177335U

本实用新型涉及于燃料重整和催化燃烧技术领域,具体涉及一种催化燃烧器装置及SOFC系统。催化燃烧器装置,其包括:支架主体,其内设有第一热交换流道,支架主体上设有至少两个间隔设置的热交换层板,热交换层板内设有第二热交换流道,第二热交换流道与第一热交换流道连通;至少两个催化燃烧层板,分别贴设于两个热交换层板上,且两个催化燃烧层板位于两个热交换层板之间;至少一个催化重整层板,其贴设于两个催化燃烧层板之间。本申请通过堆叠的方式将催化燃烧和催化重整反应整合成一体,并在其中加入换热层板,可利用催化燃烧所释放的热量来带动重整器工作,并使用冷却换热流道来避免重整器和燃烧器工作释放热量超温所带来的零部件的损坏。

燃料电池空气路系统用传感器安装座管

NºPublicación:  CN224177328U 28/04/2026
Solicitante: 
平原滤清器有限公司
CN_224177328_U

Resumen de: CN224177328U

本实用新型涉及燃料电池技术领域,公开了一种燃料电池空气路系统用传感器安装座管,旨在解决现有技术中气流紊乱导致测量失准、维护成本高及流阻大的问题。该安装座管包括管体,其两端串联于外部气路,集成整流结构、固定支架座、空气流量计安装接口及压差传感器安装接口。整流结构采用多孔板或导流栅,与管体内壁光滑过渡以减少涡流。传感接口与固定支架座在管体周向均匀分布,支持冗余配置、多品牌适配或闲置封堵。本实用新型通过整流结构优化气流平稳性,兼顾低流阻与系统可靠性,适配大流量需求;空气流量计接口螺钉固定、密封性好,支持快速拆装;压差传感器接口螺栓+盖板固定,实现快速拆装且防松动,提升维护效率。

一种氢燃料电池启动辅助装置

NºPublicación:  CN224177332U 28/04/2026
Solicitante: 
北京普发动力控股股份有限公司
CN_224177332_U

Resumen de: CN224177332U

本实用新型提出了一种氢燃料电池启动辅助装置,属于氢燃料电池技术领域。解决氢燃料电池在低温条件下存在冷启动时间长的技术问题。包括反应罩为空腔壳体,空腔内部用于氢气和氧气进行反应,两个气体输入管分别向空腔内部注入氢气和氧气,在氢电池启动时,由于空腔内部反应过慢甚至不反应,气体输入管内部的压强不断地升高,随着气压的升高驱动组件驱动介质注入组件内部的换热介质注入到环形腔内部使得空腔内部的温度快速升高进而辅助氢燃料电池快速启动。

混合型发电装置

NºPublicación:  CN121938954A 28/04/2026
Solicitante: 
安萨尔多核能股份有限公司安萨尔多能源瑞士股份公司
CN_121938954_PA

Resumen de: CN121938954A

本发明涉及混合型发电装置。混合型发电装置包括:核能发电机组装件(2),其配置为从核能源供应主电力(WEP);电解器(3),其可操作以便从气相和/或液相的入口水流(FWI)产生含有氢气的混合物(M);储氢系统(5),其耦合至所述电解器(3)以接收来自混合物(M)的氢气;和氢发电机组装件(7),其可操作以使用来自储氢系统(5)的氢气来产生辅电力(WES)。耦合至配电网(15)和电解器(3)的功率分配器(8),其被配置为在配电网(15)与电解器(3)之间可控地分配主电力(WEP)。

燃料电池系统的启动方法及具有其的车辆

NºPublicación:  CN121938947A 28/04/2026
Solicitante: 
北京卡文新能源汽车有限公司
CN_121938947_PA

Resumen de: CN121938947A

本申请涉及一种燃料电池系统的启动方法及具有其的车辆。包括:响应于开机指令,获取电堆的冷却液出口温度,在小于预设温度的情况下,通过冷却液回路为电堆加热,控制燃料电池系统的氢气回路和氧气回路均处于对应的工作状态,且控制第二输出端和空气旁通阀均处于开启状态,第一输出端和第三输出端处于关闭状态,其中,空气旁通阀的一端与中冷器的输出端相连,另一端与电堆的氧气输出端相连;获取空压组件输出端的温度和电堆的氢气出口温度,并根据空压组件输出端的温度和氢气出口温度控制燃料电池系统启动。由此,解决了相关技术中加热效率低、能量损耗大、局部温差过大和缺乏对氢气与空气侧协同调控的问题,实现了安全、快速、节能的冷启动过程。

燃料电池耦合燃气轮机的发电系统及控制方法

NºPublicación:  CN121938961A 28/04/2026
Solicitante: 
中国石油天然气股份有限公司
CN_121938961_PA

Resumen de: CN121938961A

本发明提供一种燃料电池耦合燃气轮机的发电系统及控制方法,属于发电系统技术领域。系统包括:燃料气预处理单元,用于将燃料气转化为合成气或者将燃料气和电堆水转化为合成气;燃料电池发电单元,与燃料气预处理单元连接和燃料气输送管道连接,用于利用燃料气或合成气进行发电形成阴极尾气和阳极尾气;阴极尾气余热利用单元,利用阴极尾气加热燃料气,以及加热进入燃料电池发电单元和燃气轮机发电单元的空气;阳极尾气余热利用单元,利用阳极尾气余热加热燃料气和电堆水;燃气轮机发电单元,用于燃烧阳极尾气进行发电。本发明能够实现对燃料电池和燃气轮机高温尾气中热量的充分利用,增加系统余热利用率,提高系统的热匹配度,提高电力输出效率。

空气子系统、运行空气子系统的方法和燃料电池系统

NºPublicación:  CN121938962A 28/04/2026
Solicitante: 
罗伯特·博世有限公司
CN_121938962_PA

Resumen de: DE102024210320A1

Die Erfindung betrifft ein Luftteilsystem (105) für ein Brennstoffzellensystem, wobei das Luftteilsystem (105) einen Zuluftpfad (200) zum Zuführen von Zuluft in das Brennstoffzellensystem aufweist, wobei der Zuluftpfad (200) ein erstes Absperrventil (205) umfasst, weiterhin einen Abluftpfad (210) zum Abführen von Abluft aus dem Brennstoffzellensystem, wobei der Abluftpfad (210) ein zweites Absperrventil (215) umfasst, einen Brennstoffzellenstapel (220), der eingangsseitig über einen ersten Anschluss (225) mit dem ersten Absperrventil (205) gekoppelt ist und der ausgangsseitig über einen zweiten Anschluss (230) mit dem zweiten Absperrventil (215) gekoppelt ist, und mindestens einen Sauerstoffsensor (115), der in einem Kathodenpfad (235) angeordnet ist, der sich zwischen dem ersten Absperrventil (205) und dem zweiten Absperrventil (215) erstreckt und durch den Brennstoffzellenstapel (220) verläuft.

一种燃料电池停机多段吹扫系统及方法

NºPublicación:  CN121938944A 28/04/2026
Solicitante: 
北京亿华通科技股份有限公司
CN_121938944_PA

Resumen de: CN121938944A

本发明公开了一种燃料电池停机多段吹扫系统及方法,吹扫系统包括:通过管路连通的电池堆和增湿器,管路上设置有第一三通阀、第二三通阀和旁湿节气门;电池堆通过管路与加热器连通,电池堆通过线束与负载和检测端电性连接;吹扫方法包括:切换管路流通路径使空气经过增湿器流入电池堆后经过增湿器排出,或切换管路流通路径使空气不经增湿器流入电池堆后绕过增湿器排出;切换管路流通路径使空气经过增湿器后排出;基于预设出口水温范围执行当前段次吹扫进程。本发明,有效减少电堆吹扫时长,提高电堆吹扫效率;有效提高增湿器吹扫效率;有效降低电堆为了满足低温启动而导致内部过干的次数,进而提高电池堆耐久性。

组合式联产蒸汽SOFC热电联供系统及方法

NºPublicación:  CN121938943A 28/04/2026
Solicitante: 
中国石油天然气股份有限公司
CN_121938943_PA

Resumen de: CN121938943A

本发明提供组合式联产蒸汽SOFC热电联供系统及方法。该系统包括蒸汽发生单元,包括电堆和热盒的SOFC发电单元,包括空气一级预热器、空气二级预热器、燃料一级预热器、燃料二级预热器、热水器的热平衡管理单元;空气一级预热器、空气二级预热器、电堆阴极的入口依次连接,空气一级预热器还与热盒连接;燃料一级预热器、燃料二级预热器、电堆阳极的入口依次连接;阳极的出口、燃料二级预热器、热水器依次连接,热水器的介质出口与阳极和/或蒸汽发生单元连接;阴极的出口与热盒连通,热盒、空气二级预热器、与空气一级预热器、燃料一级预热器依次连接,燃料一级预热器的介质出口与蒸汽发生单元的空气入口和/或排气口连接。

一种钒液流电堆的测试装置

NºPublicación:  CN224176705U 28/04/2026
Solicitante: 
海南华泸能源研究中心(有限合伙)
CN_224176705_U

Resumen de: CN224176705U

本实用新型涉及钒液流电堆技术领域,具体涉及一种钒液流电堆的测试装置,包括底板、感测元件和控制器,感测元件与控制器电连接,电堆置于底板上方,底板上安置有正极和负极电解质储液罐,各对应安置循环输送泵组,泵组包括主泵和次泵,主泵和次泵的出入口管道均设有与控制器电连接的电动三通阀;入口管道的电动三通阀连通至对应的储液罐出口,且引出有回流管道,连通至同一循环输送泵组内另一主泵或次泵入口管道,出口管道的电动三通阀连通至对应的电堆电解液入口,且自位于出口管道的电动三通阀引出有旁通管道。本实用新型通过控制主泵和次泵的切换,可以避免异常泵导致的电解液泄漏等问题,维持实验正常进行,确保研究结果准确性和可靠性。

一种石墨双极板结构

NºPublicación:  CN224177329U 28/04/2026
Solicitante: 
国鸿氢能科技(嘉兴)股份有限公司
CN_224177329_U

Resumen de: CN224177329U

本实用新型涉及燃料电池技术领域,具体公开了一种石墨双极板结构,其包括:阳极板,所述阳极板的正面设置阳极气槽,阳极气槽内设置有阳极气体导流条,阳极板的背面设置有阳极液体导流槽,阳极液体导流槽的位置与阳极气体导流条的位置相对应;阴极板,所述阴极板的正面设置有阴极气槽,所述阴极气槽内设置有阴极气体导流条,所述阴极板的背面设置有阴极液槽,所述阴极液槽内设置有阴极液体导流槽,所述阴极液体导流槽的位置与所述阴极气体导流条的位置相对应;其中,所述阳极板的背面与所述阴极板的背面贴合设置。本实用新型具有能够有效地减小了阳极板以及阴极板的厚度,从而减轻电堆重量、减小电堆体积以及提高功率密度的优点。

一种复合多孔离子传导膜及其制备方法与应用

NºPublicación:  CN121938935A 28/04/2026
Solicitante: 
中国科学院大连化学物理研究所
CN_121938935_PA

Resumen de: CN121938935A

本申请公开了一种复合多孔离子传导膜及其制备方法与应用,属于电池隔膜技术领域。所述复合多孔离子传导膜包括聚烯烃多孔膜支撑层;所述聚烯烃多孔膜支撑层的一侧表面复合有涂层;所述涂层包括聚苯并咪唑类聚合物;所述聚苯并咪唑类聚合物包括六元环烷烃结构。为了提高聚烯烃多孔膜的选择性,通过在聚烯烃多孔膜表面涂覆功能性涂层,制备出兼具高选择性、高传导率和高稳定性的复合多孔离子传导膜。

具有弹性与隔热端板机构的空冷燃料电池结构

NºPublicación:  CN121938963A 28/04/2026
Solicitante: 
氢新科技(深圳)有限公司
CN_121938963_PA

Resumen de: CN121938963A

本发明公开了具有弹性与隔热端板机构的空冷燃料电池结构,包括进气端板、上集流板、电池模型组、下集流板、非进气端板和电堆,电池模型组设置于进气端板与非进气端板之间,上集流板设置于进气端板与电池模型组之间,下集流板设置于电池模型组与非进气端板之间。本发明通过将端板结构优化得到高强度和轻量化结构,同时端板选用玻纤增强PPS材料,该材料具有高绝缘性且密度小,省去常规绝缘板结构,进一步减轻电堆质量,将上集流板和下集流板采用嵌入式分别装配至进气端板和非进气端板上,降低了电堆的质量,在进气端板和非进气端板的长边一侧设置凹槽,其宽边尺寸保持与双极板和膜电极一致,有利于配合外限位对电堆进行更精准装配。

一种燃料电池系统及其控制方法、车辆

NºPublicación:  CN121938950A 28/04/2026
Solicitante: 
潍柴动力股份有限公司
CN_121938950_PA

Resumen de: CN121938950A

本发明公开了一种燃料电池系统及其控制方法、车辆。燃料电池系统的控制方法包括启动燃料电池系统时,输出尾气燃烧器启动信息;根据尾气燃烧器启动信息启动尾气燃烧器,并对尾气燃料器通入第一燃料,以产生高温尾气;输出空气供给回路启动信息和换能器启动信息;根据空气供给回路启动信息和换能器启动信息启动空气供给回路和换能器,空气供给回路用于输出空气,换能器用于利用高温尾气对空气进行加热,并输出至电堆空气需求入口;对电堆燃料需求入口通入第二燃料,并输出阳极尾气循环回路开启信息。将阳极尾气循环循环使用,并通过根据阳极尾气温度和电堆燃料需求入口温度实时调整第二燃料或阳极尾气的通入流量,保证燃料电池系统的运行需求。

一种锌溴液流电池隔膜、制备方法及应用

NºPublicación:  CN121938936A 28/04/2026
Solicitante: 
西安热工研究院有限公司华能赫章风力发电有限公司
CN_121938936_A

Resumen de: CN121938936A

本发明涉及锌溴液流电池技术领域,尤其涉及一种锌溴液流电池隔膜、制备方法及应用,包括多孔隔膜,所述多孔隔膜正极侧设置有正极涂层,所述多孔隔膜负极侧设置有负极涂层;所述正极涂层包括萘酚和二氧化钛,所述负极涂层包括萘酚和四丁基溴化铵;所述正极涂层中的萘酚将二氧化钛黏附于多孔隔膜正极侧,所述负极涂层中的萘酚将四丁基溴化铵黏附于多孔隔膜负极侧。其中,纳米二氧化钛颗粒在充电过程中捕获游离溴,解决溴穿梭问题,四丁基溴化铵能够溶解锌枝晶,并生成锌离子,防止隔膜被刺穿,萘酚能够将活性物质黏附于隔膜表面的同时可有效封堵微米级孔隙,提升隔膜机械强度并降低电解液交叉渗透,解决液流电池的溴穿梭及锌枝晶问题。

一种液流电池多电堆模块的容量提升方法

NºPublicación:  CN121938945A 28/04/2026
Solicitante: 
盐城工学院
CN_121938945_PA

Resumen de: CN121938945A

本发明公开了一种液流电池多电堆模块的容量提升方法,属于液流电池技术领域。该方法包括步骤如下:S1,测量多电堆模块中每个电堆的内阻,并根据内阻值组建串联支路;S2,测量多电堆模块中每个电堆在充电截止时刻的电压;S3,在各串联支路内,进行电堆互换位置,对各电堆重新进行排布;S4,根据步骤S3之后的排布方式和各电堆充电截止时刻的电压分布,对各电堆流量进行单独调节;S5,对连接各电堆支管的长度或者截面积进行调节。本发明能提升电压一致性,消除个别电堆提前到达截止电压引起的充电提前终止,提升模块容量。

一种钒电解液用高纯钒氧化合物及其制备方法

NºPublicación:  CN121929734A 28/04/2026
Solicitante: 
承德钒钛新材料有限公司承德钢铁集团有限公司河钢股份有限公司承德分公司
CN_121929734_A

Resumen de: CN121929734A

本发明公开一种钒电解液用高纯钒氧化合物及其制备方法,所述高纯钒氧化合物的制备方法如下:(1)将五价钒溶液与第一还原剂混合,得到四价钒溶液;(2)对所述四价钒溶液进行萃取、反萃处理,得到四价钒反萃取液;(3)将所述四价钒反萃取液用氨水中和,析出四价钒水合物;(4)将四价钒水合物与第二还原剂混合并进行反应;所述第二还原剂选用氢气、甲烷、煤气和碳粉中的至少一种。本发明方法能够快速准确地制备得到由V(III)和V(IV)组成的高纯度钒氧化合物,且对设备要求不高,操作简单。

燃料电池辅助汽电双驱的火电厂快速升负荷系统及方法

NºPublicación:  CN121932253A 28/04/2026
Solicitante: 
山东电力工程咨询院有限公司
CN_121932253_PA

Resumen de: CN121932253A

本发明属于能源综合利用技术领域,提供了燃料电池辅助汽电双驱的火电厂快速升负荷系统及方法,其技术方案为热电转换模块包括给水回热系统及烟风系统;给水回热系统包括依次连接的给水泵、水泵小汽轮机和水泵电动机;烟风系统包括依次连接的引风机、引风机小汽轮机和引风机电动机;水泵电动机和引风机电动机相连后连接至氢能辅助发电与助燃模块;氢能辅助发电与助燃模块包括燃料电池和氧气回注管路,燃料电池的氢气管路连接至氢能生产与存储模块,直流电输出端连接逆变器,接入水泵电动机和引风机电动机的供电回路;氢能生产与存储模块通过电气线路连接至汽轮机‑发电机系统,通过氧气回注管路连接至热电转换模块。突破传统热力系统的惯性束缚。

氮磷硫掺杂多孔碳液流电池电极及其制备方法和应用

NºPublicación:  CN121938924A 28/04/2026
Solicitante: 
辽宁金谷炭材料股份有限公司
CN_121938924_PA

Resumen de: CN121938924A

在本发明属于电池技术领域,具体涉及一种氮磷硫掺杂多孔碳液流电池电极及其制备方法和应用。本发明采用两步原位聚合法,先将杂原子聚合物前驱体接枝到预处理的多孔碳电极基材表面,再与含杂原子交联剂交联形成聚合物包覆层,最后通过热处理使聚合物热解,聚合物的热分解温度与杂原子掺杂所需的温度区间契合,聚合物热解过程中同步将氮、磷、硫等杂原子掺杂到多孔电极表面,不同杂原子通过调控电子结构构建氮‑磷、氮‑硫等双活性位点,大幅提升液流电池电极的反应动力学。

一种用于乙二醇燃料电池的高性能阳极和阴极中熵合金催化剂

NºPublicación:  CN121938930A 28/04/2026
Solicitante: 
贵州大学
CN_121938930_PA

Resumen de: CN121938930A

本发明公开了一种用于乙二醇燃料电池的高性能阳极和阴极中熵合金电催化剂,首次合成PdCrMoW中熵无定形合金纳米片,厚度约为7 nm,宽度约为270 nm。其在碱性乙二醇氧化反应中的质量活性是15.19 A mg‑1,是商业Pt/C的4.4倍。在3600s的it测试后,PdCrMoW中熵合金纳米片的剩余活性为3.44 A mg‑1,是商业Pt/C的57.3倍。在氧还原反应性能中的质量活性是2.15 A mg‑1,是商业Pt/C的15.4倍。10000圈加速稳定性测试后,PdCrMoW中熵合金纳米片催化剂的质量活性仅损失18.6%,而商业Pt/C的质量活性下降42.9%。

胞外电子传递能力增强的大肠杆菌的构建及其在MFC中的应用

NºPublicación:  CN121931147A 28/04/2026
Solicitante: 
中南民族大学
CN_121931147_PA

Resumen de: CN121931147A

本发明公开了一种胞外电子传递能力增强的大肠杆菌的构建及其在MFC中的应用,属于基因工程领域,利用pEcCas/pEcgRNA介导的基因编辑系统对dld基因进行靶向敲除,阻断乳酸合成途径,促进还原力NAD(P)H的胞内积累,从而为电子传递链提供更充足的驱动力。随后,通过构建MFC平台评估基因编辑菌株的产电性能,验证该代谢工程策略的有效性,并为MFC微生物电极的理性设计提供新的思路与技术依据。

一种钒液流电堆实验架

NºPublicación:  CN224176585U 28/04/2026
Solicitante: 
海南华泸能源研究中心(有限合伙)
CN_224176585_U

Resumen de: CN224176585U

本实用新型涉及钒液流电堆技术领域,具体涉及一种钒液流电堆实验架,包括控制箱、支撑架及计算机;支撑架顶部设有电堆安装腔、中部设有储液罐安装腔、底部设有循环泵安装腔,电堆安装腔正面设有控制箱安装腔,正极和负极电解质储液罐分设于钒液流电堆两侧;循环泵的入口管道经电解质输入管道连通至对应的正极或负极电解质储液罐出口,循环泵的出口管道经电解质输出管道连通至对应的电堆正极或负极电解液入口,电解质输出管道上设有转子流量计;循环泵、转子流量计及计算机均与控制箱电连接。本实用新型在提高稳定性的同时,可避免电解液泄漏时对底层设备造成损坏,此外还可支撑进行远程实验,提高了实验的安全性和效率。

一种强化排水的燃料电池双极板及电堆

NºPublicación:  CN121938937A 28/04/2026
Solicitante: 
国创氢能科技有限公司
CN_121938937_PA

Resumen de: CN121938937A

本发明涉及燃料电池技术领域,公开了一种强化排水的燃料电池双极板及电堆,包括阳极板和阴极板,阳极板上设有横向阳极流场,阴极板上设有横向阴极流场,阴极流场的纵向设有至少一个排水流道,阴极流场被至少一个排水流道分隔为至少两段发电流场,排水流道的流道截面积大于发电流道的流道截面积,排水流道段设有挡水结构,挡水结构用于降低液态水动能,阴极板对应排水流道的下端设有阴极储水槽,阳极板与阴极储水槽对应处设有阳极储水槽,阴极储水槽与阳极储水槽组成储水腔,储水腔与外部排水组件连通以排出收集的液态水。本发明能够提升双极板的排水能力,减少双极板的排水负担,从而提高燃料电池电堆的发电效率。

一种燃料电池发电热泵混合系统及其控制方法

NºPublicación:  CN121938942A 28/04/2026
Solicitante: 
广西中电华通新能源科技有限公司
CN_121938942_PA

Resumen de: CN121938942A

本发明公开了一种燃料电池发电热泵混合系统及其控制方法,混合系统包括:水泵和散热器通过控制阀组连通组成的主要散热回路,换热板、储热水箱、水源热泵、气源热泵通过控制阀组连通组成的储热冷却回路;控制方法包括:获取电力需求和热量需求,基于已获取的电力需求和/或热量需求判断热电控制模式;开启主要散热回路散逸燃料电池运行产生的余热;开启储热冷却回路利用燃料电池运行产生的余热。本发明通过灵活调节燃料电池热电联供系统的热电控制模式实现对热电比灵活调节,可以有效降低热泵频繁启停对燃料电池寿命的影响,实现了热电联供系统的供电、供热、热电联供模式灵活切换,同时满足低品位热能与高品位热能供给的需求。

一种磺化共价有机框架修饰全氟磺酸树脂复合质子交换膜的制备方法及应用

NºPublicación:  CN121930520A 28/04/2026
Solicitante: 
河南大学龙子湖新能源实验室郑州中科新兴产业技术研究院中国科学院过程工程研究所
CN_121930520_A

Resumen de: CN121930520A

本发明涉及一种磺化共价有机框架修饰全氟磺酸树脂复合质子交换膜的制备方法及应用,所述磺化共价有机框架修饰全氟磺酸树脂复合质子交换膜的制备原料包括全氟磺酸树脂、2,4,6‑三甲酰间苯三酚和2,5‑二氨基苯磺酸;磺化共价有机框架修饰全氟磺酸树脂复合质子交换膜中的磺化共价有机框架具有刚性骨架,且与全氟磺酸树脂存在较强的分子间相互作用,在改善质子交换膜亲水性的同时可有效缓解溶胀问题;磺化共价有机框架结构中丰富的磺酸基团可作为额外的质子传输位点,提高复合膜的质子电导率、电化学性能、机械强度、抗氧化稳定性以及热稳定性。

一种燃料电池单片故障容错控制方法及系统

NºPublicación:  CN121938951A 28/04/2026
Solicitante: 
北京亿华通科技股份有限公司山西财经大学
CN_121938951_PA

Resumen de: CN121938951A

本发明公开了一种燃料电池单片故障容错控制方法及系统,包括实时获取燃料电池电堆的最低单片电压;将最低单片电压与多个不同的电压阈值进行比较,执行相应的输出电流控制操作;当最低单片电压低于第三电压阈值时,进入动态降载模式,执行循环降载操作;在执行动态降载模式达到预定的持续时间后,若检测到最低单片电压高于第五电压阈值,则进入恢复模式;若在恢复期间最低单片电压低于第二电压阈值,则立即停止恢复。本发明可使系统能够在故障状态下最大程度地输出稳定功率,避免因频繁变载导致的功率振荡和单片进一步损伤。

具有冲孔部的金属部件的制造方法

NºPublicación:  CN121927958A 28/04/2026
Solicitante: 
丰田自动车株式会社
CN_121927958_PA

Resumen de: CN121927958A

本发明的课题在于抑制由通过冲压加工产生的内部应力引起的金属材料的形状不良,并确保最终所获得的金属部件中的形状精度。具有冲孔部的金属部件的制造方法具备如下工序:预制孔形成工序,在作为金属部件的基材的金属材料上形成预制孔;冲压加工工序,对形成有预制孔的金属材料进行冲压加工;及冲孔部形成工序,在冲压加工工序之后,对金属材料中的包括预制孔整体的区域进行冲孔,以形成冲孔部。

一种燃料电池系统单片电压控制方法、装置、存储介质及电子设备

NºPublicación:  CN121938952A 28/04/2026
Solicitante: 
北京亿华通科技股份有限公司山西财经大学
CN_121938952_PA

Resumen de: CN121938952A

本发明公开了一种燃料电池系统单片电压控制方法、装置、存储介质及电子设备,包括持续采集电池系统在运行状态下的最低单片电压;判断当前状态下的最低单片电压是否小于第一预警阈值,若小于,电池系统执行相应的第一干预动作;判断当前状态下的最低单片电压是否小于第二危险阈值,若小于,电池系统执行响应的第二干预动作;在预设时间后再次判断当前状态下的最低单片电压是否大于第三恢复阈值,若大于,则进行恢复动作,若小于则继续执行第二干预动作。本发明在确保电堆安全、防止单片永久损伤的前提下,最大限度地维持系统动力输出能力,并通过关机重置机制确保每次运行周期控制逻辑的独立性,最终实现燃料电池发动机可靠性、寿命与经济性的综合提升。

一种钛合金双极板复合涂层及其制备方法

NºPublicación:  CN121931471A 28/04/2026
Solicitante: 
北京工业大学
CN_121931471_A

Resumen de: CN121931471A

一种钛合金双极板复合涂层及其制备方法,属于燃料电池技术领域。包括钛合金基板和包覆在钛合金基板表面的氮化钛和氮化铌复合涂层,氮化铌相结构是由β‑Nb2N和δ‑NbN组成的两相共存结构。复合涂层的沉积过程中,在氩气和氮气气氛下,以钛合金基板为沉积基体,分别以钛靶和铌靶为靶材,同时进行磁控溅射,腔室压强为0.8‑1.4Pa,沉积基体温度为20~50℃,控溅射时间为30‑60min,氮气的流量为8‑40ml/min,氩气的流量为60‑92ml/min。提升了双极板表面的光滑度与致密性,并具备优异的耐蚀特性,能有效抵御电解液中F⁻和H⁺的腐蚀破坏,从而兼具钛合金基板的轻质特性与涂层的防护功能。

一种具有自调节热管理功能的膜电极组件及其制备方法

NºPublicación:  CN121938955A 28/04/2026
Solicitante: 
风氢扬氢能科技(上海)有限公司
CN_121938955_A

Resumen de: CN121938955A

本申请涉及氢燃料电池技术领域,具体公开了一种具有自调节热管理功能的膜电极组件及其制备方法。一种具有自调节热管理功能的膜电极组件,从阳极到阴极依次包括阳极气体扩散层、阳极催化层、质子交换膜、阴极催化层和阴极气体扩散层;在所述阴极催化层和/或阳极催化层中,均匀分散有微胶囊相变材料;和/或所述质子交换膜为热响应水凝胶复合质子交换膜。本申请的具有自调节热管理功能的膜电极组件在应用中能够克服现有燃料电池依赖外部系统进行热管理和水管理的不足。

单原子催化剂及其制备方法和应用

NºPublicación:  CN121938922A 28/04/2026
Solicitante: 
中国石油化工股份有限公司中石化石油化工科学研究院有限公司
CN_121938922_PA

Resumen de: CN121938922A

本发明涉及单原子催化技术领域,公开了一种单原子催化剂及其制备方法和应用。所述单原子催化剂包括氮掺杂多孔碳载体和以单原子形式分散在其表面的过渡金属;其中,所述过渡金属的载量为0.2‑2质量%;以所述催化剂的总量为基准,所述氮掺杂多孔碳载体中氮的含量为0.5‑4质量%。本发明所述单原子催化剂中的过渡金属以单原子形式均匀分散在氮掺杂多孔碳载体表面,当作为电催化氧还原反应、析氢反应、析氧反应或燃料电池的催化剂时,具有高活性和高稳定性。

一种硫溴液流电池电解液及其应用

NºPublicación:  CN121938958A 28/04/2026
Solicitante: 
华中科技大学
CN_121938958_A

Resumen de: CN121938958A

本申请属于电化学储能技术领域,更具体地,涉及一种硫溴液流电池电解液及其应用。本申请提供的硫溴液流电池电解液,包括负极电解液和正极电解液;负极电解液包含水溶性多硫化合物、负极添加剂和水溶剂;正极电解液包含水溶性溴化物、正极添加剂和水溶剂。通过特定组成的添加剂体系的协同作用,有效抑制了活性物质沉淀与相分离、消除了有害气体副反应、并显著阻隔了离子跨膜穿梭,从而系统解决了硫溴液流电池体系的稳定性难题。本申请在保持硫溴体系低成本、高能量密度优势的同时,显著提升了其循环寿命与运行安全性,适用于新能源消纳、电网调峰调频及用户侧储能等大规模长时储能场景。

一种钯钌双金属催化剂及其制备方法和应用

NºPublicación:  CN121938929A 28/04/2026
Solicitante: 
中国石油化工股份有限公司中石化石油化工科学研究院有限公司北京化工大学
CN_121938929_PA

Resumen de: CN121938929A

本公开涉及一种钯钌双金属催化剂及其制备方法和应用,该方法包括:S1、在第一惰性气氛下,将油相还原剂、十六烷基三甲基溴化铵与有机钯源进行第一接触,得到混合物料;S2、在第二惰性气氛下,将钌源与所述混合物料进行第二接触并进行反应。采用本公开的方法制备出具有较小尺寸的钯钌双金属催化剂用于碱性体系下的电催化乙醇氧化反应,能够获得较高的催化活性。

燃料電池システム

NºPublicación:  JP2026070351A 27/04/2026
Solicitante: 
トヨタ自動車株式会社
JP_2026070351_A

Resumen de: US20260106192A1

0000 The fuel cell system includes a fuel cell, an exhaust pipe for discharging off-gas discharged from the fuel cell to the outside, a muffler provided in the exhaust pipe, and a pressure relief valve provided in the exhaust pipe upstream of the muffler or the muffler. The pressure relief valve may open when the pressure in the muffler is greater than or equal to a predetermined threshold value to reduce the pressure in the muffler.

電気化学システム及び電気化学システムの酸素極の製造方法

NºPublicación:  JP2026070309A 27/04/2026
Solicitante: 
国立大学法人横浜国立大学
JP_2026070309_A

Resumen de: JP2026070309A

【課題】OER能が良好な酸素極を備えた電気化学システムを提供する。【解決手段】カソード電極及びアノード電極を有する電気化学システムであって、カソード電極及びアノード電極のいずれか一方が酸素極であり、酸素極は、Ti基板、Ta2O5層、ZrN層及びジルコニウム酸化物層がこの順で設けられている、電気化学システム。【選択図】図1

触媒被覆膜の平坦度を決定する方法及び触媒被覆膜を取得する方法

NºPublicación:  JP2026069962A 27/04/2026
Solicitante: 
タイワン・カーボン・ナノ・テクノロジー・コーポレーション
JP_2026069962_A

Resumen de: JP2026069962A

【課題】触媒被覆膜(CCM)の平坦度を決定する方法及び触媒被覆膜を取得する方法を提供する。【解決手段】触媒被覆膜が試験材料を有し、方法は、試験材料の摩擦係数を取得するように、試験材料に対して摩擦力試験を実行するステップと、摩擦係数を0.1~15の所定範囲と比較するステップと、摩擦係数と所定範囲との比較によって試験材料を含む触媒被覆膜の平坦度を決定するステップと、を含む。【選択図】図2

具有颗粒过滤器和离子交换器的过滤器单元以及具有过滤器单元的冷却回路

NºPublicación:  CN121925301A 24/04/2026
Solicitante: 
曼·胡默尔有限公司
CN_121925301_PA

Resumen de: EP4529967A1

0001 A filter unit (30) for a coolant, the filter unit (30) includes a housing (45), a particle filter (32) arranged in the housing (45), an ion exchanger (33) arranged in the housing (45), an inlet (35), a first outlet (39), and a main stream duct (63) extending between the inlet (35) and the first outlet (39), the particle filter (32) being arranged in the main stream duct (63). The filter unit (30) further includes a side stream duct (54) branching off from the main stream duct (63), and being configured to guide part of the coolant from the main stream duct (63) to the ion exchanger (33), and a second outlet (43) downstream of the ion exchanger (33).

Procédé de diagnostic d’un état de santé d’une pile à combustible, procédé de maintenance d’une pile à combustible , véhicule configuré pour mettre en œ u vre ces procédés

NºPublicación:  FR3167772A1 24/04/2026
Solicitante: 
AMPERE SAS [FR]
FR_3167772_A1

Resumen de: FR3167772A1

Il est proposé un procédé de diagnostic d’un état de santé d’une pile à combustible (2) équipant un véhicule automobile (1) et configurée pour alimenter, par l’intermédiaire d’un convertisseur de tension continu-continu (7) commandé par une unité de commande (8), un réseau haute-tension (3) du véhicule automobile, comportant les étapes suivantes mise en œuvre par l’unité de commande : - une étape de commande du convertisseur continu-continu de façon que la pile à combustible génère un courant sinusoïdal, - une étape de mesure d’une caractéristique de l’impédance entre les bornes de la pile à combustible pendant la génération du courant sinusoïdal, - une étape de comparaison de la caractéristique mesurée de l’impédance à une valeur de référence, et - une étape d’établissement du diagnostic en fonction du résultat de la comparaison. Il est également proposé un procédé de maintenance comportant la mise en œuvre du procédé de diagnostic, et un véhicule automobile comportant une unité de commande configurée pour mettre en œuvre ce procédé. Figure pour l’abrégé : Fig.1

用于改善的加湿器性能的混合中空纤维尺寸

NºPublicación:  CN121925303A 24/04/2026
Solicitante: 
帕克汉尼芬公司
CN_121925303_PA

Resumen de: WO2025049517A1

A fluid transfer element is provided that may be used as a humidifier in a fuel cell application to transfer moisture from wet discharge air to incoming dry air from ambient. The element comprises an arrangement of hollow membrane tubes, also referred to as hollow membrane fibers, which have a passageway through the tubes and a separate passageway around the tubes through interstices between adjacent exteriors of tubes. The arrangement of the hollow membrane tubes comprises tubes having different flow cross-section areas arranged to provide different flow restriction properties, which can be provide by larger diameter tubes and smaller diameter tubes. The tubes may be arranged to reduce pressure drop and induce wet gas air flow into smaller interstices along the wet air flow path.

一种用于氢能源电池的新型双极板

NºPublicación:  CN121922661A 24/04/2026
Solicitante: 
华兴通信技术有限公司
CN_121922661_PA

Resumen de: CN121922661A

本发明涉及双极板技术领域,公开了一种用于氢能源电池的新型双极板,包括第一电极板,其外表面开设有第一流道,第二电极板,其靠近第一流道一侧外表面开设有第二流道,所述第二电极板和第一电极板相扣合。本发明通过转轴转动时,会带动凸出部转动到朝向沉槽外部的位置,此时,凸出部的表面高出隔板的外表面,从而与第一电极板的平面相抵,将第一电极板顶起来,使得第一电极板与第二电极板的接触面产生缝隙,通过该设置使得要拆开第一电极板与第二电极板时,能够将两者之间先分开一个缝隙,避免两者之间粘接到一起,方便了工作的人员拆除,便于生产时抽检氢能源电池的新型双极板的质量,确保后续新能源车的使用安全。

用于海洋油气平台上SOFC系统的防振系统及SOFC系统

NºPublicación:  CN121916265A 24/04/2026
Solicitante: 
中海石油气电集团有限责任公司
CN_121916265_PA

Resumen de: CN121916265A

本申请提供一种用于海洋油气平台上SOFC系统的防振系统及SOFC系统,SOFC系统包括集装箱及发电装置。SOFC防振系统包括:隔震支座,其设于集装箱的底部与海洋油气平台的甲板之间,用于阻断和消耗从海洋油气平台传递过来的振动能量,以减小输入到SOFC系统的激励;自复位支撑,其设于集装箱的内部,用于通过自身的刚度与耗能能力,减弱SOFC系统在振动下产生的加速度响应与位移响应,并在振动结束后驱使SOFC系统恢复至原位,减小残余位移。本申请采用分级减振机制,有效隔离从平台输入的振动能量,主动抑制并减小SOFC系统的动态响应,确保振动结束后系统自动复位,提升SOFC系统在海洋环境中的适应性与运行稳定性。

一种新型碳纤维纸的制备方法

NºPublicación:  CN121915623A 24/04/2026
Solicitante: 
深圳市融美科技有限公司
CN_121915623_PA

Resumen de: CN121915623A

本发明公开了一种新型碳纤维纸的制备方法,属于燃料电池技术领域,包括以下步骤:S1:碳纤维丝束分丝;S2:碳纤维丝束编织,获得碳纤维编织前驱体;S3:碳纤维编织前驱体充分浸渍沥青,获得浸渍有沥青的碳纤维编织前驱体;S4:置于真空管式炉内,通入惰性气体,进行碳化和石墨化,获得碳纤维纸;本发明通过先将碳纤维丝束分丝,再将分丝后的碳纤维丝束进行编织获得碳纤维编织前驱体,再将碳纤维编织前驱体表面及内部充分浸渍沥青,后对浸渍有沥青的碳纤维编织前驱体进行碳化和石墨化,实现碳纤维纸制备,该种制备方法较现有技术而言,能够有效解决现有碳纤维纸制备过程中存在的短切碳纤维难以分散均匀、生产流程耗时耗能、条件难以控制等问题。

一种超薄硫化钯纳米片、其制备方法及应用

NºPublicación:  CN121913566A 24/04/2026
Solicitante: 
双良节能系统股份有限公司
CN_121913566_A

Resumen de: CN121913566A

本发明提供了一种超薄硫化钯纳米片、其制备方法及应用,包括以下步骤:A)将钯前驱体、抗坏血酸和油胺混合,向混合溶液中通入CO气体,密封进行反应,得到反应溶液;所述步骤A)中反应的温度为50~70℃;B)将含硫溶液与所述反应溶液混合,进行反应,得到硫化钯纳米片;所述步骤B)中反应的温度为70~90℃。本发明中的制备方法简单,制备得到的PdS纳米片具有良好的分散性和可控的S原子比;制备的碳负载PdS是一种适用于多种醇类电催化氧化的优异催化剂材料,以及具有相对优异的催化稳定性,在直接醇燃料电池等新能源技术领域具有重要的应用前景。

一种复合膜及其制备方法与应用

NºPublicación:  CN121922649A 24/04/2026
Solicitante: 
中国科学院大连化学物理研究所
CN_121922649_PA

Resumen de: CN121922649A

本申请公开了一种复合膜及其制备方法与应用,属于水系电池技术领域。所述复合膜包括基底层和功能性涂层;所述功能性涂层包括功能性涂层Ⅰ和功能性涂层Ⅱ;所述功能性涂层Ⅰ和功能性涂层Ⅱ分别位于基底层两侧;所述功能性涂层Ⅰ包括化合物A;所述功能性涂层Ⅱ包括化合物B;所述化合物A和化合物B独立地选自含有季铵基团的化合物中的至少一种。利用化合物对锌的静电屏蔽效应和对溴的络合效应同时抑制锌枝晶的生成和电池自放电,实现提高电池效率、容量保持率、功率密度和寿命的目的。且该方法在常温常压下操作,简单易行,工艺简单可控,适于大规模生产,拓宽了液流电池用膜材料的制备方法和选择范围。

一种集成乙烯生产和电力输出的液态Sb金属阳极固体氧化物燃料电池

NºPublicación:  CN121922651A 24/04/2026
Solicitante: 
南京工业大学
CN_121922651_PA

Resumen de: CN121922651A

本发明属于燃料电池技术领域,具体公开了一种集成乙烯生产和电力输出的液态Sb金属阳极固体氧化物燃料电池,包括电解质板以及位于所述电解质板两侧的阳极和阴极;所述阳极的材料包括液态Sb金属,所述阴极的材料包括Ba0.5Sr0.5Co0.8Fe0.2O3‑δ。本发明提出使用液态Sb金属阳极代替固体氧化物燃料电池的Ni‑YSZ阳极。由于密度差异,乙烷脱氢副产物‑积碳可与液态Sb金属阳极实现分离。此外,液态金属和固体碳之间的液‑固界面有效避免了积碳沉积对电池的不利影响,并增加了积碳氧化的电化学反应面积,连续的金属相同时促进了电子的有效转移和氧化产物的传输,使得电池在乙烷燃料供应下连续稳定运行。

一种抗氮化的阳极支撑型直接氨固体氧化物燃料电池

NºPublicación:  CN121922678A 24/04/2026
Solicitante: 
福州大学
CN_121922678_PA

Resumen de: CN121922678A

本发明公开了一种抗氮化的阳极支撑型直接氨固体氧化物燃料电池,其阳极侧包括阳极支撑体和阳极功能层,其中,所述阳极支撑体和阳极功能层中均包含NiFe合金和氧离子导体材料,且阳极功能层所含NiFe合金中的Fe元素是在阳极支撑体生坯原料中引入铁氧化物,并利用电池制备中的高温共烧使Fe元素发生扩散而引入的。本发明制备原料成本低廉,工艺简单,可精准调控Fe元素发生定向扩散,从而在阳极支撑体和阳极功能层中构建了均匀分布的NiFe合金,所形成的NiFe合金可有效提高氨气的分解效率和抗氮化性能,为开发高效、稳定的直接氨固体氧化物燃料电池提供了新的技术路径,具有良好的应用前景。

硫氮共掺杂液流电池高性能石墨毡电极的电化学制备方法

NºPublicación:  CN121922652A 24/04/2026
Solicitante: 
西安交通大学
CN_121922652_PA

Resumen de: CN121922652A

一种全钒液流电池电极的制备方法及电极,方法中,配制浓度为120–140mg/mL的硫酸铵水溶液并超声分散10分钟以上,得到硫酸铵分散液;硫酸铵分散液滴加硫酸调节pH值至4.5–5.5,再次超声5分钟以上,获得弱酸性硫酸铵溶液;将片状石墨毡清洗干燥后固定于直流电源正负极之间,在直流电源作用下,在片状石墨毡最长边方向施加4.5–6.0V/cm电压进行电化学氧化45–55秒后取出,调换正负极后重复操作一次;将处理后的片状石墨毡依次用无水乙醇和去离子水交替洗涤3–5次,随后置于70–90℃干燥箱中干燥2–3小时,获得全钒液流电池电极的改性石墨毡电极。

电堆组装机构及其工作方法

NºPublicación:  CN121912197A 24/04/2026
Solicitante: 
苏州市东拓新能源有限公司
CN_121912197_PA

Resumen de: CN121912197A

本发明属于金属件装配技术领域,具体涉及电堆的螺丝杆用旋拧设备,尤其涉及一种电堆组装机构及其工作方法。其中,电堆组装机构包括:组装平台;夹持组件;旋拧机械臂;其中,所述旋拧机械臂的执行末端包括:旋拧电机;旋拧套;所述旋拧套内转动设置有螺母套;螺母套的底面开设有圆槽;所述圆槽内设置有套筒。通过螺旋滑槽与滑块的配合,使套筒在下压过程中通过转动自动套接螺丝杆顶部,从而减少了套筒与螺丝杆顶部的刚性接触,避免了传统刚性碰撞导致的螺丝杆顶部棱边磨损和碎屑污染,同时降低套筒因冲击造成的损耗,提升电堆组装机构的使用寿命。

一种新型的燃料电池绝缘端板结构

NºPublicación:  CN121922682A 24/04/2026
Solicitante: 
氢新科技(深圳)有限公司
CN_121922682_PA

Resumen de: CN121922682A

本发明公开了一种新型的燃料电池绝缘端板结构,包括安装板,所述安装板的一侧设置有固定端板,所述固定端板的外侧设置有密封垫层,所述固定端板靠近安装板的一侧侧壁上固定连接有固定块,所述固定块远离固定端板的一端固定连接有固定杆,所述安装板上开设有调节槽,所述调节槽的位置与固定杆相对应,且所述调节槽贯穿安装板设置,所述固定杆位于调节槽内侧的一端固定连接有调节板。本发明能在固定端板受到热胀冷缩的力时,将固定端板抵住对其受到的作用力进行缓冲,同时设置有连接弹簧和阻尼器,能进一步的起到缓冲的效果,从而避免固定端板出现形变,防止出现燃料电池泄露等情况发生,有利于燃料电池的安全使用。

再生燃料电池分隔体用前体的制造方法

NºPublicación:  CN121925740A 24/04/2026
Solicitante: 
日清纺化学株式会社
CN_121925740_A

Resumen de: JP2025033963A

To provide a method for manufacturing a precursor for a recycled fuel cell separator which converts defectives and end materials generated in processing into a material recyclable as a precursor for a fuel cell separator.SOLUTION: A method for a precursor for a recycled fuel cell separator includes the steps of: mixing a precursor for a fuel cell separator containing black particles and a water-soluble resin and an aqueous solvent, and preparing a slurry; and drying the slurry.SELECTED DRAWING: None

制备石墨毡-石墨烯复合电极的方法、电极及电池

NºPublicación:  CN121922653A 24/04/2026
Solicitante: 
西安交通大学
CN_121922653_PA

Resumen de: CN121922653A

一种通过共价界面工程制备石墨毡‑石墨烯复合电极的方法、电极及电池,方法中,石墨毡GF的N/S共掺杂预处理,配置氧化石墨烯水溶液并超声分散,得到均匀的GO分散液;将所述N/S‑GF基底完全浸入所述GO分散液中以吸附氧化石墨烯,干燥得到N/S‑GF@GO中间体;将所述N/S‑GF@GO中间体与氢碘酸HI在高温155‑165°C下进行还原反应,使氧化石墨烯还原为还原氧化石墨烯rGO,同时N/S‑GF基底表面的巯基‑SH与环氧基C‑O‑C发生亲核开环反应,原位形成C‑S‑C硫醚共价键,将还原氧化石墨烯rGO纳米片化学键合到GF基底上;反应后的样品洗涤并干燥获得N/S‑GF@rGO复合电极。

一种水系电解液及其应用

NºPublicación:  CN121922680A 24/04/2026
Solicitante: 
中国科学院大连化学物理研究所
CN_121922680_PA

Resumen de: CN121922680A

本发明公开了一种水系电解液及其应用,属于电化学储能技术领域。该类添加剂通过调控溴络合产物分子的极性,从而减少其在水系电解液中的溶解,降低了自放电,提高库伦效率。兼顾锌溴液流电池在‑20℃的低温正常运行的同时,将常温库伦效率最高提到97%以上。拓宽了锌溴液流电池实际运行温度窗口,具有良好的应用前景。

一种用于膜电极渗氢电流测试的装置及测试方法

NºPublicación:  CN121917396A 24/04/2026
Solicitante: 
中国科学院大连化学物理研究所
CN_121917396_A

Resumen de: CN121917396A

本发明公开了一种用于膜电极渗氢电流测试的装置及测试方法,装置包括:阴极分区检测模块、阳极分区检测模块、气体供应系统、电化学工作站、数据采集系统:与阴极分区检测模块、阳极分区检测模块相连接,用于在电化学工作站向膜电极两侧施加线性扫描电压,以及气体供应系统向膜电极的阳极通入氢气、向膜电极的阴极通入氮气时,记录阴极分区检测模块中各分区的电流、以及阴极分区检测模块和阳极分区检测模块之间对应分区的电压,测试各个分区的渗氢电流。本发明提出了一种渗氢电流检测装置及测试方法,可以准确检测膜电极的氢气渗透情况,并对渗漏的位置进行确定。

加工装置及制造方法

NºPublicación:  CN121912618A 24/04/2026
Solicitante: 
丰田自动车株式会社
CN_121912618_PA

Resumen de: CN121912618A

根据本发明,能够提供一种加工装置及制造方法,其能够抑制工件内的气泡的残留,并且能够抑制上模与下模之间的相对位置偏移。本发明所涉及的加工装置是对工件进行冲压加工的加工装置,其具备:下模,其载置工件;上模,其与下模一起对工件进行加压,且在加压方向上呈凸形的弯曲形状;及多个定位机构,其分别设置于上模和下模上,并进行上模相对于下模的定位,上模在与工件最接近的位置,从与工件线接触的状态开始,随着加压力的增加,从弯曲形状过渡到平坦形状,定位机构中的至少1个设置于接触线的延长线上。

一种燃料电池电堆在线活化测试方法

NºPublicación:  CN121922668A 24/04/2026
Solicitante: 
中汽研汽车检验中心(武汉)有限公司
CN_121922668_PA

Resumen de: CN121922668A

本申请提供一种公开了一种燃料电池电堆在线活化测试方法,涉及燃料电池技术领域。该方法结合大电流活化与欠气活化,先将电堆拉载至设定高电流密度运行 10min,实现膜电极充分润湿及质子传输通道建立;再降载并将氢空两侧压力降至常压,随后降低空气计量比至单片电压接近 0V 并稳定运行 5min,最后恢复参数并二次高电流活化。本申请通过将大电流活化与欠气活化相结合,既解决了传统大电流活化耗时费氢、欠气活化易反极的问题,又提升了活化效果,活化总耗时短、成本低、安全性高,适用于燃料电池电堆的在线活化场景。

多孔質輸送層

NºPublicación:  JP2026513407A 24/04/2026
Solicitante: 
エンベーベカルトソシエテアノニム
JP_2026513407_A

Resumen de: WO2024200810A1

Porous transport layer for an electrolyser or for a fuel cell, comprising - a first nonwoven layer of metal fibers provided for contacting a proton exchange membrane, wherein the first nonwoven layer of metal fibers comprises metal fibers of a first equivalent diameter, wherein the first nonwoven layer of metal fibers has a first surface roughness and a first porosity, - a second nonwoven layer of metal fibers, wherein the second nonwoven layer of metal fibers comprises metal fibers of a second equivalent diameter, wherein the second nonwoven layer of metal fibers has a second surface roughness and a second porosity, wherein the first surface has a material ratio of less than 5 % of material at a height of 5 µm, and more than 70% of material at a depth of -5 µm, the first equivalent diameter is smaller than the second equivalent diameter, the first surface roughness is smaller than the second surface roughness for at least 20%, e.g., in a range of 20% to 120%, the first porosity is smaller than the second porosity for at least 10%, e.g., in a range of 10% to 50%, and wherein the first nonwoven layer is metallurgically bonded to the second nonwoven layer.

多孔質輸送層

NºPublicación:  JP2026513406A 24/04/2026
Solicitante: 
エンベーベカルトソシエテアノニム
JP_2026513406_A

Resumen de: WO2024200817A1

The invention provides a porous transport layer for an electrolyser or for a fuel cell, comprising - a first nonwoven layer of metal fibers provided for contacting a proton exchange membrane, wherein the first nonwoven layer of metal fibers comprises metal fibers of a first equivalent diameter, wherein the first nonwoven layer of metal fibers has a first surface roughness and a first porosity, - a second nonwoven layer of metal fibers, wherein the second nonwoven layer of metal fibers comprises metal fibers of a second equivalent diameter, wherein the second nonwoven layer of metal fibers has a second surface roughness and a second porosity, wherein the first surface roughness is below 10 µm, the first equivalent diameter is smaller than the second equivalent diameter, the first surface roughness is smaller than the second surface roughness for at least 20%, e.g., in a range of 20% to 120%, wherein the first porosity is smaller than the second porosity for at least 10%, e.g., in a range of 10% - 50%, and wherein the first nonwoven layer is metallurgically bonded to the second nonwoven layer.

风冷式氢燃料电池双极板、单电池及电堆

NºPublicación:  CN224164220U 24/04/2026
Solicitante: 
青岛创启信德新能源科技有限公司
CN_224164220_U

Resumen de: CN224164220U

本实用新型公开一种风冷式氢燃料电池双极板、单电池及电堆,属于风冷式氢燃料电池技术领域。所述双极板包括板体,在板体的一侧面设置有第一凹槽,在第一凹槽中布置有阴极流道,在板体的另一侧面设置有第二凹槽,在第二凹槽中布置有阳极流道,在板体的两端分别设置有进气口和出气口,进气口和出气口分别与阳极流道的两端相连通。所述阴极流道采用平行流道;阳极流道采用蛇形流道。本实用新型双极板的阳极、阴极流道均设置于下沉式开槽中,并根据开槽深度控制气体扩散层压缩量;该结构能够有效防止传统膜电池中气体扩散层容易过压的问题,从而提高氢气和氧气在膜电极之间的扩散速率和均匀性,进而提升单边框膜电极的响应速度和输出性能。

一种新型燃料电池增湿器壳体结构

NºPublicación:  CN224164222U 24/04/2026
Solicitante: 
厦门金龙联合汽车工业有限公司
CN_224164222_U

Resumen de: CN224164222U

本实用新型涉及氢空燃料电池技术领域,尤其涉及了一种新型燃料电池增湿器壳体结构,包括:增湿器壳体内部配入有亲水性中空膜管并且用于干空气的流通;端盖共设置有两个并且安装在增湿器壳体两侧;干空气入口位于增湿器壳体侧边的端盖上;干空气出口位于增湿器壳体另一侧边的端盖上。本实用新型通过方形的湿空气出口,其截面更大,底部的低位更有利于排水,这不仅能够有效降低流阻,实际应用中搭配膨胀机使用可有效降低能耗,而且排水还能更加顺畅,有效避免水淹亲水性中空膜管或者低温下冻住损坏膜管,从而提升燃料电池系统可靠性与耐久性,及保证氢燃料电池系统的稳定运行。

一种高压型重整气空冷燃料电池测试平台

NºPublicación:  CN121922666A 24/04/2026
Solicitante: 
深圳市融美科技有限公司
CN_121922666_PA

Resumen de: CN121922666A

本发明涉及燃料电池测试领域,尤其涉及一种高压型重整气空冷燃料电池测试平台,氮气供给单元对整个系统进行吹扫除杂,吹扫完成后,氢气供给单元先通过鼓泡加湿单元对电堆进行活化,活化完成后进行供给氢气即可,由于气源采用的是重整气,氢气及其他气体的含量无法确定,无法进行有效分析,所以在通入重整气时先经过重整气分析单元确定各其他含量,管路加热单元对重整气进行热量控制,氢气回收单元将经过电池未反应的氢气进行重复利用,以减少资源浪费,由于方案中的加湿方式采用鼓泡加湿单元进行加湿,相比于传统的膜加湿方式效果更佳,鼓泡加湿单元可耐受300kpa的高压,高于膜加湿方式35kpa,设备无需担心高压损坏,测试稳定有效。

电极框矫正工装及压合装置

NºPublicación:  CN224158861U 24/04/2026
Solicitante: 
常州星辰新能源有限公司
CN_224158861_U

Resumen de: CN224158861U

本实用新型提供了一种电极框矫正工装及压合装置,属于储能电池制造设备技术领域。电极框矫正工装包括承载件、限位组件和锁定组件,通过在承载件上设置能够对电极框进行定位的限位平台,在限位平台上设置多个限位孔槽,在各限位孔槽中设置限位件,通过相应锁定件对各限位件进行位置锁定,使得多个限位件能够沿限位平台的周向并由电极框中向外抵持电极框的边框,以实现对定位于限位平台上的电极框进行多点位置限位和/或矫正,充分保证电极框在压合过程中的形位要求,从而避免电极框产生变形而影响电极框与隔膜预制连接的密封效果,进而有效提高预制粘接后的电极框与隔膜的密封效果,保证预制的电极框与隔膜能够通过气密性测试而提高产品合格率。

压合及气密性测试一体化装置

NºPublicación:  CN224164221U 24/04/2026
Solicitante: 
常州星辰新能源有限公司
CN_224164221_U

Resumen de: CN224164221U

本实用新型提供了一种压合及气密性测试一体化装置,属于储能电池制造及检测设备技术领域。压合及气密性测试一体化装置包括承载件、压合件、锁紧组件、密封组件和气密性测试组件,在承载件上设置限位平台,将电极框放置并限位于限位平台上后,仅需通过锁紧组件将压合件锁紧于承载件,压合件在将隔膜压合于点胶的电极框上构成预制粘接的电极框及隔膜,同时设于压合件与承载件之间的密封组件会产生预定的压缩量,使得承载件与预制粘接的电极框及隔膜形成周向密封而围合形成密闭的气测空间,通过气管接头接入气测设备的气路,能够在压合粘接电极框及隔膜后,无需转移预制粘接的电极框与隔膜,可以直接对预制后的电极框与隔膜进行气密性测试。

一种可漂浮于水面的分体式金属燃料电池照明装置

NºPublicación:  CN224162458U 24/04/2026
Solicitante: 
湖北劲铝新源电池科技有限公司
CN_224162458_U

Resumen de: CN224162458U

本实用新型公开一种可漂浮于水面的分体式金属燃料电池照明装置,旨在解决现有金属燃料电池产品体积大、电解液易渗漏问题,装置由电池和灯体通过导线连接而成,电池腔体中空,空气电极粘接于下部并由压板压实密封,金属电极安装于下部另一侧并以螺钉固定,接触区域涂密封胶防腐蚀;PCB可沿导向柱滑动,通过导电螺钉与金属电极形成导电机构,弹簧确保二者良好接触,电池上盖设开关与防水透气膜,采用粘接或超声焊接固定,灯体含灯罩、LED灯及开关,该装置电池可完全漂浮水面,分体式设计使照明使用更灵活;密封防水结构避免电解液渗漏,防水透气膜保障电池在复杂环境稳定工作,有效克服现有技术缺陷,具有良好的应用前景。

控制器、循环泵以及燃料电池

NºPublicación:  CN224164969U 24/04/2026
Solicitante: 
蜂巢蔚领动力科技(江苏)有限公司
CN_224164969_U

Resumen de: CN224164969U

本申请公开了一种控制器、循环泵以及燃料电池,控制器包括:壳体以及线缆隔板,所述壳体具有容置空间,所述壳体上形成有低压通讯端;所述线缆隔板构造为金属件,所述线缆隔板设置在所述容置空间内,且所述线缆隔板与所述壳体之间限定出线缆槽,所述壳体内与所述低压通讯端口相连线缆穿设所述线缆槽。根据本申请实施例的控制器,通过设置线缆隔板,实现对低压通讯端的屏蔽防护,一方面,可以提高控制器的稳定性以及可靠性,另一方面,可以有效提高控制器的电磁屏蔽性能。

一种微通道重整制氢装置及固体氧化物燃料电池发电系统

NºPublicación:  CN224156844U 24/04/2026
Solicitante: 
山东奥福环保科技股份有限公司蚌埠奥福氢能科技有限公司
CN_224156844_U

Resumen de: CN224156844U

本实用新型涉及固体氧化物燃料电池技术领域,具体而言,涉及一种微通道重整制氢装置及固体氧化物燃料电池发电系统。该微通道重整制氢装置包括重整器,重整器内封装有至少一个整体式蜂窝陶瓷催化剂模块;整体式蜂窝陶瓷催化剂模块具有多个孔道,孔道的孔径为0.5‑2mm,整体式蜂窝陶瓷催化剂模块的孔密度400‑3000CPS I。该重整器能降低催化剂体积,提高重整制氢效率,使反应气体与负载的催化剂充分接触,降低积碳的产生。该固体氧化物燃料电池发电系统还包括SOFC电堆,该发电系统具有总体积小、发电效率高等优点。

一种级联SOFC系统的影响参数优化方法和装置

NºPublicación:  CN121922673A 24/04/2026
Solicitante: 
中国石油天然气股份有限公司清华大学
CN_121922673_PA

Resumen de: CN121922673A

本发明公开了一种级联SOFC系统的影响参数优化方法和装置,该方法应用在级联SOFC系统,所述方法包括:获取级联SOFC系统的影响参数,影响参数至少包括第一级电堆和第二级电堆的电池数目比、分流比;依次改变影响参数,利用预先建立的目标系统模型,计算改变影响参数下的系统电效率和片均净功率,目标系统模型根据系统的净交流电功率建立,系统的净交流电功率至少根据第一级电堆和第二级电堆的总发电功率确定;根据计算的系统电效率和片均净功率,从改变后的影响参数中筛选目标影响参数。本发明可以实现级联SOFC系统的影响参数的优化,从而可以满足不同应用场景的需求,有效提高级联SOFC系统电效率、降低运行成本。

一种具有Y型档板结构的燃料电池双极板结构

NºPublicación:  CN224164219U 24/04/2026
Solicitante: 
吉林大学
CN_224164219_U

Resumen de: CN224164219U

本实用新型涉及燃料电池双极板结构领域,公开了一种具有Y型档板结构的燃料电池双极板结构,包括双极板主体,所述双极板主体设置有流道,且流道沿流通方向均匀设置有若干个Y型挡板,每个所述Y型挡板底端分别与流道内壁底端固定连接,本实用新型的结构提高了燃料电池的性能与传质能力。

一种基于甲酸催化制氢的发电装置

NºPublicación:  CN224164223U 24/04/2026
Solicitante: 
苏州洛璞机械科技有限公司
CN_224164223_U

Resumen de: CN224164223U

本实用新型公开了一种基于甲酸催化制氢的发电装置,属于甲酸制氢技术领域,该甲酸催化制氢的发电装置包括底板、固定安装在所述底板上的支撑架和燃料电池、固定安装在所述支撑架上的反应釜、固定安装在所述燃料电池上的气体缓冲罐、固定安装在所述反应釜上的排放管道以及设置在所述排放管道内部用于定量排放氢气的定量机构,所述定量机构包括固定安装在所述排放管道内部的固定板、固定安装在两个所述固定板之间的导向杆;通过以上各装置之间的配合使用,通过定量机构的设置,产生的氢气在反应釜内部积攒,积攒到一定量的时候再通过排放管道排到气体缓冲罐的内部,从而降低了安全风险。

全钒液流电池智能管理系统

NºPublicación:  CN121922670A 24/04/2026
Solicitante: 
泓曜绿色能源发展(江苏)有限公司
CN_121922670_PA

Resumen de: CN121922670A

本发明公开了一种全钒液流电池智能管理系统,包括:电池电堆;正极储液罐,所述正极储液罐连接有正极供液泵;负极储液罐,所述负极储液罐连接有负极供液泵;换热装置;第一平衡模组;第二平衡模组;液位检测模组,用于检测所述正极储液罐的第一液位值和负极储液罐的第二液位值;以及,电池管理装置,当第一液位值或第二液位值与预设标准值的偏差达到预设偏差阈值时,所述电池管理装置控制所述第一平衡模组或第二平衡模组导通以向低液位处补充电解液。本发明能够实现电解液动态平衡,保持电池系统整体运行平衡,进而减弱正负极电解液钒离子不对称迁移导致检测数据准确性较差的影响,提高系统电池智能控制的准确性,进而提高电池系统能效。

一种氢能供热方法及装置

NºPublicación:  CN121922664A 24/04/2026
Solicitante: 
上海莘阳新能源科技股份有限公司
CN_121922664_PA

Resumen de: CN121922664A

本申请实施例提供一种氢能供热方法及装置,该方法包括:提供常温常压的液态储氢材料,对液态储氢材料进行催化脱氢处理,得到氢气,将氢气输出至燃料电池系统进行电化学反应,产生电能和余热,并将余热回收后输出至供热系统。本申请实现了氢能的安全、高效、清洁利用,通过热电联供模式显著提升能源综合利用率,同时具备零碳排放的环保优势,适用于工业、商业及民用领域的清洁供热。

一种氘水转换提纯系统

NºPublicación:  CN121922677A 24/04/2026
Solicitante: 
朔州文景能源科技有限公司
CN_121922677_PA

Resumen de: CN121922677A

本发明涉及一种氘水转换提纯系统,属于同位素分离与提纯技术领域。其中,该系统包括:氘气供气单元、氘气电化学反应转换单元、多级冷凝分离提纯单元和氘水存储单元。基于氘气供给压力,触发无停机自动切换,通过回流阻断机制执行氘气无回流控制;基于连续供给的氘气与干燥氧化剂,生成电能和含氘水蒸气的尾气;采用梯度气液分离工艺和闭环温控调节机制,获得初步提纯的液态氘水,通过高选择性离子交换吸附工艺,生成高纯度氘水;获取氘水存储量数据与电导率参数,与预设的电导率参数阈值分析,触发提纯材料再生提醒。该系统实现氘气供给、转换、提纯及存储监测的协同联动,保障氘水制备的连续性与纯度稳定性。

流体流通系统、燃料电池系统及移动体

NºPublicación:  CN121922676A 24/04/2026
Solicitante: 
丰田自动车株式会社
CN_121922676_PA

Resumen de: CN121922676A

本发明的课题在于提供一种能够降低捕捉异物的过滤器的网部破损的可能性的技术。流体流通系统具备:配管,其使流体流通;过滤器,其配置于配管内;及垫片,其密封配管与过滤器之间,过滤器具有网部和支撑部,所述网部用于去除流体中的异物,所述支撑部位于比网部更靠流体的流动方向上的上游侧且支撑网部,配管具有内壁和从内壁向内侧突出的台阶部,垫片配置成沿流动方向被支撑部和台阶部夹持。

一种高压型空冷燃料电池测试平台

NºPublicación:  CN121922667A 24/04/2026
Solicitante: 
深圳市融美科技有限公司
CN_121922667_PA

Resumen de: CN121922667A

本发明涉及燃料电池测试领域,尤其涉及一种高压型空冷燃料电池测试平台;所述氢气供给单元、所述吹扫单元均与通过第一单向阀所述鼓泡加湿单元连通,所述鼓泡加湿单元、燃料电池反应单元及尾气排放单元依次连通。这样,吹扫单元先通入吹扫气体,将鼓泡加湿单元、燃料电池反应单元进行除杂,杂质气体通过尾气排放单元排出,关闭吹扫单元并开启氢气供给单元,氢气经过鼓泡加湿单元进行加湿后进入燃料电池反应单元,反应后气体通过尾气排放单元排出完成燃料电池测试;由于方案中的加湿方式采用鼓泡加湿单元进行加湿,相比于传统的膜加湿方式效果更佳,鼓泡加湿单元可耐受300kpa的高压,高于膜加湿方式35kpa,设备无需担心高压损坏,测试稳定有效。

氢气估算方法、燃料电池系统及车辆

NºPublicación:  CN121922675A 24/04/2026
Solicitante: 
广州汽车集团股份有限公司
CN_121922675_PA

Resumen de: CN121922675A

本申请实施例提供一种氢气估算方法、燃料电池系统及车辆,氢气估算方法包括:获取水气分离器的入口的第一温度、第一压力,第一出口的第二温度、第二压力,以及氢气循环泵的氢气流量;根据第一压力和第二压力计算水气分离器的压降实际值;根据第一温度获得第一出口的水蒸气浓度;根据第一温度、第二温度、第一压力、氢气流量、水蒸气浓度和预测氮气浓度获得水气分离器的压降参考值;当压降实际值和压降参考值之间的压降差值未处于预设范围时,根据压降差值更新预测氮气浓度;当压降实际值和压降参考值之间的压降差值处于预设范围时,根据预测氮气浓度和水蒸气浓度获得阳极入口的氢气浓度。

一种高压型重整气水冷燃料电池测试平台

NºPublicación:  CN121922665A 24/04/2026
Solicitante: 
深圳市融美科技有限公司
CN_121922665_PA

Resumen de: CN121922665A

本发明涉及燃料电池测试领域,尤其涉及一种高压型重整气水冷燃料电池测试平台。包括氢气鼓泡加湿单元、空气鼓泡加湿单元、第一电堆测试单元、第二电堆测试单元、氢气回收单元、氢气管路加热单元、冷却单元、空气管路加热单元以及并联设置的氢气供给单元、氮气供给单元和空气供给单元,在通入重整气时先经过重整气分析单元确定各其他含量,以保证进行有效测试,氢气管路加热单元和空气管路加热单元保证在需要的温度下进行测试,氢气回收单元将经过电池未反应的氢气进行重复利用,加湿方式采用鼓泡加湿单元进行加湿,相比于传统的膜加湿方式效果更佳,鼓泡加湿单元可耐受300kpa的高压,高于膜加湿方式35kpa,设备无需担心高压损坏,测试稳定有效。

一种全自动热熔胶喷涂装置及喷涂方法

NºPublicación:  CN121911596A 24/04/2026
Solicitante: 
苏州西比科光电有限公司
CN_121911596_PA

Resumen de: CN121911596A

本发明公开了一种全自动热熔胶喷涂装置及喷涂方法,本发明涉及热熔胶喷涂技术领域,包括底座及控制模块,所述底座的上侧固定连接有立柱,所述立柱的上侧固定连接有顶板,所述顶板上侧滑动连接有移动梁,所述移动梁通过线性电机与顶板连接,所述滑块通过线性电机与移动梁连接,本发明通过设置由连接架、激光测距模块与加热片构成的防断层机构,并使其与胶泵随动,利用激光测距模块先于胶泵探测到已喷涂胶线而产生的信号变化,触发加热片对冷却中的胶线起始段进行精准的局部二次加热,使其表面重熔,具有实用性强和能够避免由于涂胶时间差造成密封质量下降的特点。

一种预镀层燃料电池金属双极板制备方法

NºPublicación:  CN121922662A 24/04/2026
Solicitante: 
深圳市融美科技有限公司
CN_121922662_PA

Resumen de: CN121922662A

本发明公开了一种预镀层燃料电池金属双极板制备方法,属于燃料电池技术领域,包括:S1:金属片材镀层;S2:冲压出带有流道、分配区和腔室的金属阳极板和金属阴极板;S3:设计焊接路线;S4:焊接形成金属双极板;S5:去除油污;S6:胶圈凹槽内涂胶并放入密封胶圈,等待粘接,完成制备;本发明金属双极板的制备是先镀层,再冲压,再焊接,预先镀层,由于金属双极板的金属阳极板和金属阴极板为平面,没有冲压出的流道、分配区和腔室,因此镀层工艺较为简单,报废率低,同时精度要求低,镀层成本低,而且没有流道、分配区和腔室的凹槽,不容易漏镀,降低漏镀对金属双极板造成腐蚀导至电堆性能下降问题发生的概率,提高金属双极板的制备效果。

一种延长燃料电池膜电极寿命的控制方法

NºPublicación:  CN121922674A 24/04/2026
Solicitante: 
中国科学院大连化学物理研究所
CN_121922674_A

Resumen de: CN121922674A

本发明公开了一种延长燃料电池膜电极寿命的控制方法,包括以下步骤:采集单电池或电堆的总电流、总电压和总阻抗;对单电池或电堆进行活化;对单电池或电堆活化后的膜电极,以膜电极在额定功率下间隔固定时间为测试条件及膜电极的不同性能衰减幅度为测试条件,分别对膜电极进行不同分区的特征参量测试;基于单电池或电堆的总电流、总电压和总阻抗,将不同测试条件下得到的特征参量,分别与各自特征向量阈值进行比较,当存在异常特征向量时,对燃料电池的运行条件进行控制,使单电池或电堆膜电极寿命得以延长。本发明的中的方法能够全方面的精确捕捉不同参量的分布特性,进而能够针对性的对燃料电池做出响应的调控措施,避免性能快速衰减。

一种胱氨酸聚苯并咪唑电解质膜材料的制备方法

NºPublicación:  CN121922679A 24/04/2026
Solicitante: 
黑龙江大学
CN_121922679_PA

Resumen de: CN121922679A

一种胱氨酸聚苯并咪唑电解质膜材料的制备方法,它属于高温燃料电池领域。方法:一、制备嵌段型胱氨酸聚苯并咪唑;二、磷酸掺杂制备胱氨酸聚苯并咪唑电解质膜材料。本发明提高了膜材料的热稳定性及机械性能。本发明中通过在聚苯并咪唑主链引入胱氨酸嵌段的策略,在聚合物主链中引入二硫键,显著提升了膜的磷酸吸附/保留能力、质子电导率、抗氧化稳定性及电池性能。所得胱氨酸聚苯并咪唑电解质膜材料可在无水、高温(80~200℃)环境下长期运行,具有较高的力学性能、质子电导率和抗氧化性能,为高性能HT‑PEMFC提供了一种低成本、高耐久的新型材料解决方案。

一种光热联合风冷驱动的高效液流电池中电解液换热的方法和系统

NºPublicación:  CN121922669A 24/04/2026
Solicitante: 
国家能源投资集团有限责任公司北京低碳清洁能源研究院
CN_121922669_PA

Resumen de: CN121922669A

本公开涉及一种光热联合风冷驱动的高效液流电池中电解液换热的方法和系统,该方法通过比较升温换热介质的温度和风冷装置降温极限值,使换热介质经过风冷装置或含有光热装置的机组降温单元降温后进入液流电池换热器与电解液换热,一方面,避免传统技术中使用压缩机制冷装置降温造成的耗电量较大的问题,能够提升系统的效率,另一方面,采用本公开的方法,能够使系统中换热介质的温度变化范围与现有技术的系统中换热介质的温度变化范围一致,进而能够适用于多种液流电池。另外,根据蒸发热源的温度,灵活的调节储能单元的运行情况,能够使系统在使用机组降温单元降温且光照条件差的情况下,依旧能够实现换热效果。

一种用于燃料电池参量分布特性测试的装置

NºPublicación:  CN121922672A 24/04/2026
Solicitante: 
中国科学院大连化学物理研究所
CN_121922672_PA

Resumen de: CN121922672A

本发明提出一种用于燃料电池参量分布特性测试的装置,涉及燃料电池技术领域,本装置中,印刷电路板包括线路板层、平整层和数据采集模块;线路板层包括导电层部分和器件部分,导电层部分包括由若干第一独立采集单元组成的分区数据采集结构;器件部分包括设置在每个第一独立采集单元上的用于采集电流信号的采样电阻以及设置在每四个第一独立采集单元的中心位置的用于采集温湿度信号的微机电元件;平整层包括与第一独立采集单元相对应设置的第二独立采集单元,以及与器件部分对应位置设置的孔;线路板和平整层焊接成一体,器件部分对应嵌入孔中。该装置可以对燃料电池面积方向上不同区域的电流、电压、阻抗、温度、湿度等参量进行在线监测。

一种用于液流储能装置的电池架

NºPublicación:  CN121922681A 24/04/2026
Solicitante: 
靖江市亚泰物流装备有限公司
CN_121922681_PA

Resumen de: CN121922681A

本申请公开了一种用于液流储能装置的电池架,包括框架,所述框架设置有至少2个用于容纳液流电池装置的托盘,所述托盘从上到下设置,所述托盘与所述框架连接,所述框架对应设置有至少1个用于限制所述液流电池装置移动的限位组件。本申请的电池架整体为多层结构,将液流电池装置放置于托盘,合理利用竖向空间,并利用限位组件限制液流电池装置,运输过程中不易掉落。

Stack comprenant une plaque d’interconnexion électrique et fluidique monolithique et des joints en vitrocéramique

NºPublicación:  FR3167654A1 24/04/2026
Solicitante: 
COMMISSARIAT A LENERGIE ATOMIQUE ET AUX ENERGIES ALTERNATIVES [FR]
FR_3167654_A1

Resumen de: FR3167654A1

Le présent exposé concerne un interconnecteur électrique et fluidique (8, 20-23) comprenant : - une plaque d’interconnexion (8, 8 i, 8 i+1)) monolithique ; - une couche LSM (15) et une grille (16) ; et - des joints (20-23) configurés de sorte à délimiter des compartiments de circulation de de gaz. Figure pour l’abrégé : Fig. 8

Procédé de diagnostic et de régénération d’une pile à combustible

NºPublicación:  FR3167773A1 24/04/2026
Solicitante: 
AMPERE SAS [FR]
FR_3167773_A1

Resumen de: FR3167773A1

L’invention concerne un procédé de diagnostic d’un état de santé d’une pile à combustible (10) d’un ensemble générateur de courant (1) équipant un véhicule automobile, selon lequel, lors d’une phase de maintenance du véhicule automobile au sein d’un atelier, il est prévu des étapes de : - branchement d’un réservoir de diazote (N2) sur une ligne d’admission d’air (40) de l’ensemble générateur de courant, - alimentation d’une anode de la pile à combustible en dihydrogène (H2) et d’une cathode de la pile à combustible en diazote, - pilotage de la tension générée par la pile à combustible de façon qu’elle varie, - mesure de l’intensité du courant généré par la pile à combustible lorsque la tension varie, - comparaison de l’intensité mesurée avec une référence, et - diagnostic dudit état de santé en fonction du résultat de ladite comparaison. Figure pour l’abrégé : Fig.1

电装置的热调节

NºPublicación:  CN121914680A 24/04/2026
Solicitante: 
阿科玛法国公司
CN_121914680_PA

Resumen de: CN114981381A

The present invention relates to the use of a heat transfer composition comprising at least one refrigerant selected from the group consisting of halogenated hydrocarbons, perhalogenated hydrocarbons, fluorinated ketones, fluorinated ethers and combinations thereof and at least one dielectric fluid for cooling a device, such as a battery of an electric or hybrid vehicle, the heat transfer composition has a volume resistivity of greater than or equal to 106 Omega.cm at 25 DEG C.

FUEL CELL SYSTEM

NºPublicación:  US20260112672A1 23/04/2026
Solicitante: 
HONDA MOTOR CO LTD [JP]
Honda Motor Co., Ltd.
US_20260112672_A1

Resumen de: US20260112672A1

0000 A fuel cell system including multiple fuel cells, a fuel gas storage unit storing a fuel gas, a valve device disposed between a fuel gas supply flow path of each of the multiple fuel cells and the fuel gas storage unit and configured to permit or shut off a flow of the fuel gas through the fuel gas supply flow path, and an electronic control unit configured to open the valve device in response to a valve-open command output from the each of the multiple fuel cells. The electronic control unit includes a microprocessor, and the microprocessor is configured to perform the opening including opening the valve device when the valve-open command is output from at least one of the multiple fuel cells, under a condition that all of the multiple fuel cells are normal.

FUEL CELL SYSTEM

NºPublicación:  US20260112674A1 23/04/2026
Solicitante: 
TOYOTA MOTOR CO LTD [JP]
TOYOTA JIDOSHA KABUSHIKI KAISHA
US_20260112674_A1

Resumen de: US20260112674A1

A fuel cell system includes a fuel cell, an air supply pipe that supplies an oxidizing gas to the fuel cell, an exhaust pipe that discharges an off-gas discharged from the fuel cell to the outside, a muffler provided in the exhaust pipe, and a control device that executes muffler protection control when an estimated value of a pressure in the muffler exceeds a predetermined threshold value.

FUEL CELL SYSTEM

NºPublicación:  US20260112667A1 23/04/2026
Solicitante: 
AISAN IND [JP]
AISAN KOGYO KABUSHIKI KAISHA
US_20260112667_A1

Resumen de: US20260112667A1

0000 A fuel cell system includes an FC stack, a hydrogen gas supply passage, a hydrogen off-gas circulation passage, an ejector, an exhaust-drain valve, a pressure sensor for hydrogen gas, and a controller. The controller variably controls a time ratio between an opening time and a closing time of the exhaust-drain valve per one control cycle, and controls the number of opening-closing operations of the exhaust-drain valve per unit time by keeping the opening time constant and controlling the closing time variably. The controller controls the number of opening-closing operations of the exhaust-drain valve according to a pressure measured value of the pressure sensor in order to adjust the concentration of hydrogen gas in hydrogen off-gas caused to circulate to the hydrogen gas supply passage via the hydrogen off-gas circulation passage.

FUEL CELL SYSTEM

NºPublicación:  US20260112671A1 23/04/2026
Solicitante: 
TOYOTA MOTOR CO LTD [JP]
TOYOTA JIDOSHA KABUSHIKI KAISHA
US_20260112671_A1

Resumen de: US20260112671A1

0000 A fuel cell system includes a fuel cell, an injector that injects fuel gas to the fuel cell, a linear solenoid valve that injects fuel gas to the fuel cell, an injection flow rate of fuel gas from the linear solenoid valve being greater than an injection flow rate of fuel gas from the injector, and a control device configured to control the injector and the linear solenoid valve. The control device is configured to include a switching unit, an operation control unit, an integration unit, and a reduction control unit.

AUSGANGSSTEUERVORRICHTUNG

NºPublicación:  DE102025142241A1 23/04/2026
Solicitante: 
ISUZU MOTORS LTD [JP]
DE_102025142241_PA

Resumen de: DE102025142241A1

Eine Ausgangssteuervorrichtung kann eine Verschlechterung zwischen Batterie und Brennstoffzelle ausgleichen. Die Ausgangssteuervorrichtung umfasst einen Erfassungsabschnitt, der Informationen in Bezug auf den Gesundheitszustand der Brennstoffzelle und der Batterie erfasst, die Leistung zum Betrieb eines Motors als Fahrzeugantriebsquelle ausgeben, sowie Informationen, die eine angeforderte Ausgangsleistung des Motors anzeigen; und einen Steuerabschnitt, der die Batterie und die Brennstoffzelle derart steuert, dass, wenn die Information über den Gesundheitszustand der Batterie nicht kleiner als ein im Voraus gesetzter Zielwert ist, die Brennstoffzelle eine vorbestimmte erste Leistung unabhängig von der angeforderten Ausgangsleistung ausgibt und die Batterie eine zweite Leistung entsprechend der angeforderten Ausgangsleistung ausgibt, und dass, wenn die Information über den Gesundheitszustand der Batterie größer als der Zielwert ist, die Batterie eine vorbestimmte dritte Leistung unabhängig von der angeforderten Ausgangsleistung ausgibt und die Brennstoffzelle eine vierte Leistung entsprechend der angeforderten Ausgangsleistung ausgibt.

Konditionierungsverfahren zur Konditionierung zweier elektrochemischer Zellensysteme

NºPublicación:  DE102024210093A1 23/04/2026
Solicitante: 
BOSCH GMBH ROBERT [DE]
Robert Bosch Gesellschaft mit beschr\u00E4nkter Haftung
DE_102024210093_PA

Resumen de: DE102024210093A1

Die vorgestellte Erfindung betrifft ein Konditionierungsverfahren (100) zur Konditionierung mindestens eines ersten elektrochemischen Zellensystems (203a) und eines zweiten elektrochemischen Zellensystems (203b). Das Konditionierungsverfahren (100) für jedes elektrochemische Zellensystem (203a, 203b) umfasst dabei:- Anordnen (103) des elektrochemischen Zellensystems (203) an einem Prüfstand (200),- Verbinden (105) eines Temperierungskreislaufs (209) des elektrochemischen Zellensystems (203) mit einem Temperierungskreislauf (205) des Prüfstands (200),- Hochfahren des elektrochemischen Zellensystems (203),- Betreiben (107) des elektrochemischen Zellensystems (203) für eine vorgegebene Dauer an mindestens einem vorgegebenen Betriebspunkt auf dem Prüfstand (200),- Herunterfahren des elektrochemischen Zellensystems (203),- Demontieren des elektrochemischen Zellensystems (203) von dem Prüfstand (200),- Abkühlen des elektrochemischen Zellensystems (203), dadurch gekennzeichnet, dass das Anordnen (103) des zweiten elektrochemischen Zellensystems (203b) an dem Prüfstand (200) zeitlich parallel zum Abkühlen des ersten elektrochemischen Zellensystems (203a) erfolgt.

FUEL CELL SYSTEM

NºPublicación:  US20260112665A1 23/04/2026
Solicitante: 
HONDA MOTOR CO LTD [JP]
US_20260112665_A1

Resumen de: US20260112665A1

0000 A fuel cell system including a plurality of fuel cells, and an electronic control unit configured to control the plurality of fuel cells. The electronic control unit includes a microprocessor and a memory connected to the microprocessor, and each of the plurality of fuel cells includes a temperature detection part configured to detect a temperature of the each of the plurality of fuel cells. The microprocessor is configured to perform the controlling including controlling the plurality of fuel cells such that all of the plurality of fuel cells perform a predetermined warm-up operation when the temperature detected by the temperature detection part of at least one of the plurality of fuel cells is equal to or lower than a predetermined temperature, after a startup of the plurality of fuel cells.

Device and Method for Controlling Operation of Fuel Cell Stack

NºPublicación:  US20260112668A1 23/04/2026
Solicitante: 
HYUNDAI MOTOR CO LTD [KR]
KIA CORP [KR]
Hyundai Motor Company
Kia Corporation
US_20260112668_A1

Resumen de: US20260112668A1

An apparatus may comprise a battery, a fuel cell stack, a processor, and a memory storing at least one instruction. The instruction, when executed by the processor communicating with the memory, may cause the apparatus to detect a coolant temperature of the fuel cell stack and a state of charge (SOC) of the battery, determine a temperature difference between the coolant temperature and a target coolant temperature and determine an SOC difference between the SOC and a target SOC, determine, based on the temperature difference and SOC difference, a control voltage of the fuel cell stack, determine, based on a ratio of an actual current to a reference current of the fuel cell stack, a deterioration index associated with the fuel cell stack, adjust, based on the deterioration index, the control voltage, and perform, based on the adjusted control voltage, at least one operation of the fuel cell stack.

ELECTRICAL AND FLUID INTERCONNECTOR FOR AN ELECTROCHEMICAL REACTOR

NºPublicación:  WO2026082595A1 23/04/2026
Solicitante: 
COMMISSARIAT ENERGIE ATOMIQUE [FR]
COMMISSARIAT A L'ENERGIE ATOMIQUE ET AUX ENERGIES ALTERNATIVES
WO_2026082595_A1

Resumen de: WO2026082595A1

The present invention relates to an electrical and fluid interconnector (7) for a reactor for the electrolysis of water or carbon dioxide at high temperature, for the co-electrolysis of water also at high temperature with carbon dioxide, or for a solid oxide fuel cell, comprising an interconnection plate (8), a first end plate (9) and a second end plate (11), all of which are formed in one piece from sheet metal, the first end plate (9) and the second end plate (11) each comprising in particular a central through-hole (C1, C2), the second end plate (11) geometrically differing from the first end plate (9) only in that the central through-hole (C2) of the second end plate (11) is rotated by 90 degrees relative to the central through-hole (C1) of the first end plate (9). The invention also relates to a stack layer, to a stack and to a method for manufacturing such a stack.

ANION EXCHANGE MEMBRANE AND METHOD FOR OBTAINING SAME

NºPublicación:  WO2026082546A1 23/04/2026
Solicitante: 
MICHELIN & CIE [FR]
COMPAGNIE GENERALE DES ETABLISSEMENTS MICHELIN
WO_2026082546_A1

Resumen de: WO2026082546A1

The invention relates to an anion exchange membrane containing a crosslinked ionomer consisting of polymer chains bearing ionic groups which are attached to the polymer chains via a group derived from the cycloaddition reaction between a 1,3-dipolar compound and an unsaturated polymer, the 1,3-dipolar compound being an aromatic nitrile oxide substituted with an imidazole function, the unsaturated polymer being a polymer containing monomer units of a diene, part of the imidazolium ionic groups being each connected by an alkanediyl chain to an imidazolium ionic group distinct from another polymer chain constituting the ionomer. The invention also relates to a method for obtaining said membrane. The membrane is intended for use in a fuel cell or electrolyzer.

MANUFACTURING METHOD FOR ELECTROLYTE SHEET, ELECTROLYTE SHEET AND SOLID OXIDE BATTERY

NºPublicación:  WO2026082145A1 23/04/2026
Solicitante: 
CHINA PETROLEUM & CHEM CORP [CN]
SINOPEC DALIAN RES INST PETROLEUM & PETROCHEMICALS CO LTD [CN]
\u4E2D\u56FD\u77F3\u6CB9\u5316\u5DE5\u80A1\u4EFD\u6709\u9650\u516C\u53F8
\u4E2D\u77F3\u5316\uFF08\u5927\u8FDE\uFF09\u77F3\u6CB9\u5316\u5DE5\u7814\u7A76\u9662\u6709\u9650\u516C\u53F8
WO_2026082145_A1

Resumen de: WO2026082145A1

The present invention relates to a manufacturing method for an electrolyte sheet, an electrolyte sheet and a solid oxide battery. The manufacturing method of the present invention comprises the following steps: 1) providing a raw material composition, wherein the raw material composition comprises an oxide powder and a crystal phase stabilizer powder, and the oxide, in a pure state, substantially exists in the form of a crystal phase that is stable at room temperature; 2) grinding the raw material composition to obtain a ground composition, wherein the particle size DV(50) of the oxide powder in the raw material composition is set to be A1, the particle size DV(50) of the ground composition is set to be B, and then B/A1=0.53-0.67; 3) forming the ground composition into a sheet; and 4) sintering the sheet, so as to obtain an electrolyte sheet comprising grains formed by stabilizing the oxide by the crystal phase stabilizer. The manufacturing method of the present invention shortens the production process, improves the production efficiency, and is more suitable for commercial production.

STATIONARY FUEL CELL SYSTEM

NºPublicación:  US20260112675A1 23/04/2026
Solicitante: 
NISSAN MOTOR CO LTD [JP]
US_20260112675_A1

Resumen de: US20260112675A1

0000 A stationary fuel cell system includes: two power generation modules each including an auxiliary machine structure including an auxiliary machine that receives and transmits gas to and from a fuel cell stack, and a fuel cell stack connected to at least one surface of the auxiliary machine structure in an up-down direction; a pipe module including an intake pipe through which air to be supplied to the power generation module flows and an exhaust pipe through which air discharged from the power generation module flows; and an electrical equipment module including a main power line that is connected to a branch power line drawn out from the fuel cell stack and sends power generated by the power generation module to an external power converter.

NANOSTRUCTURED ANION-EXCHANGE MEMBRANE AND METHOD FOR OBTAINING SAME

NºPublicación:  WO2026082550A1 23/04/2026
Solicitante: 
CIE GENERALE DES ETABLISSEMENTS MICHELIN [FR]
CENTRE NATIONAL DE LA RECHERCHE SCIENT [FR]
UNIV DE MONTPELLIER [FR]
ECOLE NAT SUPERIEURE DE CHIMIE DE MONTPELLIER [FR]
WO_2026082550_A1

Resumen de: WO2026082550A1

The invention relates to a method for obtaining an anion-exchange membrane which contains an ionomer film, wherein the copolymer chains of the ionomer are arranged throughout the thickness of the film according to a nanostructure having double gyroid morphology, the ionomer being of formula A-B'-C, wherein A is a hydrocarbon polyvinylaromatic block; B' is a polymer block, of which the constituent repeating units each contain a nitrogen-containing aromatic heterocyclic pendant group and in which all or part of the nitrogen-containing aromatic heterocyclic pendant groups are N-alkylated; and C is a hydrophilic polyether block. The nanostructure formed maximises the transport of anions and water through the membrane and improves the operation of a fuel cell or an electrolyser containing such a membrane.

COMPUTER SYSTEM AND A METHOD FOR CONTROLLING A FUEL CELL SYSTEM

NºPublicación:  US20260112673A1 23/04/2026
Solicitante: 
VOLVO TRUCK CORP [SE]
US_20260112673_A1

Resumen de: US20260112673A1

A computer system and method for controlling a power system comprising a fuel cell system and an electric energy storage system is disclosed. The fuel cell system comprising a power conversion and distribution circuitry configured to convert and deliver electric power to an electric energy storage system and to a power consumer. The method for controlling the power system comprises predicting a power request for power delivery from the fuel cell system. The method further comprises monitoring operating voltage of the power system. The method further comprises detecting an upcoming event during which a power capability of the fuel cell system is expected to be insufficient to deliver power in accordance with the power request. The method further comprises determining if a selection criterion for selecting a first operating mode is fulfilled and activating the first operating mode when the selection criterion is fulfilled.

SEPARATOR FOR FUEL CELL AND SINGLE CELL FOR FUEL CELL

NºPublicación:  US20260112658A1 23/04/2026
Solicitante: 
TOYOTA BOSHOKU KK [JP]
US_20260112658_A1

Resumen de: US20260112658A1

A separator for a fuel cell includes a rectangular plate-shaped body. The body forms passages through which gas flows. The body includes central regions and a reversing region. The central regions extend along one side of the body, and are arranged in a direction in which another side of the body that intersects the one side extends. The passages include multiple central passage sections that extend in the longitudinal direction through each central region, and a reversing passage section that extends through the reversing region and connects the central passage sections of adjacent ones of the central regions. The ribs are formed such that two or more of the central passage sections are formed in each of the central regions, and the reversing passage section in the reversing region is connected to two or more of the central passage sections in the corresponding central region.

MANIFOLD AND METHODS FOR DISTRIBUTING SLURRY-BASED ELECTRODES IN FLOW BATTERY CELLS

NºPublicación:  WO2026084686A2 23/04/2026
Solicitante: 
CASE WESTERN RESERVE UNIV [US]
WO_2026084686_A2

Resumen de: WO2026084686A2

A flow battery relies on slurry-type electrode in which particles may be selectively and temporarily plated (relative to a solid/standard electrode). Owing to the comparatively viscous nature of the slurry, specific accommodations for the electrolyte flowpaths must be made, thereby eliminating problematic reaction areas across certain facings of the solid electrode that might otherwise impede slurry flow and/or degrade performance of the battery. Methods of operating such a battery, storing electrical energy, and other related processes are also contemplated.

REDOX FLOW BATTERY AND METHOD FOR OPERATING SAME

NºPublicación:  US20260112663A1 23/04/2026
Solicitante: 
LIVA POWER MAN SYSTEMS GMBH [DE]
US_20260112663_A1

Resumen de: US20260112663A1

A redox flow battery includes a cell arrangement and a measuring apparatus for determining the charging state. The measuring apparatus comprises includes a hydraulic connecting line which connects the first tank to the second tank so that there is a permanent electrical connection between the electrolyte liquids in the two tanks. The measuring apparatus includes at least two electrodes. A first electrode is arranged directly in the positive electrolyte circuit. A second electrode is arranged directly in the negative electrolyte circuit. The redox flow battery includes a control apparatus which is designed such that it can detect a voltage difference between two electrodes.

FUEL CELL AND METHOD OF FORMING A FUEL CELL

NºPublicación:  US20260112661A1 23/04/2026
Solicitante: 
RESPONSE TECH LLC [US]
US_20260112661_A1

Resumen de: US20260112661A1

0000 A fuel cell includes a flexible body and first and second fittings attached to the flexible body. The first and second fittings each include a first opening configured for ingress or egress of a fluid, and each include second openings extending through outer portions of the first and second fittings. The first and second fittings are more rigid than the flexible body. The fuel cell further includes a first elongated interconnect attached to the first fitting through one or more of the second openings extending through the outer portion of the first fitting and connected to the second fitting through one or more of the second openings extending through the outer portion of the second fitting such that the first elongated interconnect couples together the first and second fittings.

FUEL CELL INCLUDING A MICROCHANNEL DESIGN METHOD BASED ON AN OPTIMAL DESIGN ALGORITHM FOR CHANNEL SPACING AND A SEPARATOR DESIGNED USING IT

NºPublicación:  US20260112659A1 23/04/2026
Solicitante: 
PUSAN NATIONAL UNIV INDUSTRY UNIV COOPERATION FOUNDATION [KR]
US_20260112659_A1

Resumen de: US20260112659A1

0000 A present disclosure provides a method for designing a microchannel using a channel gap optimal design algorithm and a fuel cell including a separator designed using the same. The fuel cell including the separator designed using the method for designing a microchannel using a channel gap optimal design algorithm can be designed by calculating an optimal channel gap through the algorithm, and through the designed optimal channel gap, temperature reduction of a fluid, temperature distribution, and flow distribution uniformity can be improved.

CELL FOR AN ELECTROCHEMICAL ENERGY CONVERTER

NºPublicación:  WO2026082264A1 23/04/2026
Solicitante: 
ROBERT BOSCH GMBH [DE]
WO_2026082264_A1

Resumen de: WO2026082264A1

The present invention relates to a cell (100) for an electrochemical energy converter (300), the cell (100) comprising: - a membrane electrode assembly (MEA) (101), - a frame (103) encompassing the MEA, - a terrace seal (105), wherein the frame (103) comprises a frame body (107) and a frame terrace (109), wherein a height of the frame terrace (109) is smaller than a height of the frame body (107), wherein the terrace seal (105) is arranged at the frame terrace (109), wherein the MEA (101) comprises: - a porous transport layer (PTL) (111), - a gas diffusion layer (GDL) (113), - a membrane (115) arranged between the PTL (111) and the GDL (113), and - at least one foil (117) forming a frame around an opening (129), wherein the at least one foil (117) is arranged, at least in part, between the terrace seal (105) and the PTL (111).

Konditionierungsverfahren zur Konditionierung eines elektrochemischen Zellensystems

NºPublicación:  DE102024210095A1 23/04/2026
Solicitante: 
BOSCH GMBH ROBERT [DE]
DE_102024210095_PA

Resumen de: DE102024210095A1

Die vorgestellte Erfindung betrifft ein Konditionierungsverfahren (100) zur Konditionierung eines elektrochemischen Zellensystems (203). Das Konditionierungsverfahren (100) weist dabei folgende Verfahrensschritte auf:- Anordnen (103) des elektrochemischen Zellensystems (203) an einem Prüfstand (200),- Verbinden (105) eines Temperierungskreislaufs (209) des elektrochemischen Zellensystems (203) mit einem Temperierungskreislauf (205) des Prüfstands (200),- Hochfahren (107) des elektrochemischen Zellensystems (203),- Betreiben (109) des elektrochemischen Zellensystems (203) für eine vorgegebene Dauer an mindestens einem vorgegebenen Betriebspunkt auf dem Prüfstand (200),- Herunterfahren mit aktivem Abkühlen (111) des elektrochemischen Zellensystems (203),- Trennen (112) des Temperierungskreislaufs (209) des elektrochemischen Zellensystems (203) von dem Temperierungskreislauf (205) des Prüfstands (200),- Herunterfahren mit passivem Abkühlen (113) des elektrochemischen Zellensystems (203),- Demontieren (115) des elektrochemischen Zellensystems (203) von dem Prüfstand (200),wobei während des passiven Abkühlensdes elektrochemischen Zellensystems (203) das Temperierungsmedium des Temperierungskreislaufs (205) des Prüfstands (200) erwärmt wird.

METHOD TO CAPTURE, STORE, AND RETRIEVE SYSTEM CONFIGURATION INFORMATION FROM AN I/O MODULE CONNECTED TO A FIELDBUS

NºPublicación:  US20260112669A1 23/04/2026
Solicitante: 
BLOOM ENERGY CORP [US]
US_20260112669_A1

Resumen de: US20260112669A1

0000 A method for configuring an electrochemical cell system. Embodiments may include a balance of plant functional tester configured to retrieve a fuel cell module (FCM) configuration based on an identifier of a FCM and provide the FCM configuration to a module voltage input/output (MVIO) module of the FCM via a fieldbus message. Embodiments may also include storing the FCM configuration on a memory of the MVIO module and providing it to an electrochemical cell system controller.

COOLING MULTIPLE PARALLEL HYDROGEN FUEL CELL MODULES

NºPublicación:  US20260112662A1 23/04/2026
Solicitante: 
CUMMINS INC [US]
US_20260112662_A1

Resumen de: US20260112662A1

0000 A fuel cell electrical power system includes a first fuel cell module, a second fuel cell module, a heat exchanger, a common coolant, a first coolant piping branch, and a second coolant piping branch. A first pump and two valves are disposed on the first coolant branch, and a second pump and two valves are disposed on the second coolant branch. The fuel cell electrical power system is capable of functioning in a condition in which the second fuel cell module and the second pump are not operating to cause substantially all of the flow of coolant fluid generated by the first pump to circulate through the common coolant piping and to circulate substantially none of the flow of the coolant fluid generated by the first pump through the second fuel cell module.

冷却装置

NºPublicación:  JP2026069511A 23/04/2026
Solicitante: 
株式会社辰巳菱機
JP_2026069511_A

Resumen de: WO2022092073A1

Provided is a power supply station or the like capable of efficiently storing power obtained on the basis of hydrogen. A first power/hydrogen supply station 10a comprises: a hydrogen storage unit 21 including a hydrogen generator 21b which electrolyzes the electrolytic solution to generate hydrogen, a first flow rate control device which controls the supply amount of the hydrogen obtained by the hydrogen generator 21b, and a storage unit which stores hydrogen obtained by the hydrogen generator 21b; a fuel cell (second power generator 12) which generates power on the basis of at least one of hydrogen obtained by the hydrogen generator 21b and hydrogen stored in the storage unit; a fuel cell power storage unit (second power storage unit 17b) which stores the power obtained from the fuel cell; and an auxiliary power supply (third power storage unit 17c). The charge capacity of the power storage device of the fuel cell power storage unit is larger than the charge capacity of the power storage device of the auxiliary power supply. The fuel cell storage unit supplies power to an external electric device via an output terminal unit. The auxiliary power supply supplies power to the first flow rate control device.

PRESSURISABLE SYSTEM

NºPublicación:  WO2026083087A1 23/04/2026
Solicitante: 
CERES POWER LTD [GB]
WO_2026083087_A1

Resumen de: WO2026083087A1

A system and method for the system. The system comprising at least two pressurisable fluid volumes which are not in fluidic communication with one another, at least two pressure regulators configured to regulate pressure in the respective at least two pressurisable fluid volumes, at least two pilot lines, each configured to provide a reference pressure to a respective one of the at least two pressure regulators, and a flow restriction device. The system is configured such that in a depressurisation condition the at least two pilot lines are in fluidic communication with one another and with the flow restriction device. Further, in the depressurisation condition, the pilot lines are configured to gradually depressurise by flow of fluid therein through the flow restriction device, thereby reducing the reference pressures for the at least two pressure regulators.

SYSTEMS AND METHODS FOR INTEGRATED MODULAR PRODUCTION OF HYDROGEN FRESHWATER, AND BIOELECTRICITY

NºPublicación:  US20260110100A1 23/04/2026
Solicitante: 
KHALVATI MOHAMMADALI [CA]
DINCER IBRAHIM [CA]
GOREN KARA AYSEGUL YAGMUR [CA]
KILICASLAN AHMET [CA]
US_20260110100_A1

Resumen de: US20260110100A1

0000 Provided are systems and methods for multi-process generators employing fermentation, desalination, and electrolysis technologies. The generator system includes a fermentation compartment configured to receive a mixture of biomass waste and an anaerobic microorganism solution comprising bacteria for bioenergy production; an electrolysis compartment configured to receive an electrolyte solution comprising a saline mixture, the electrolysis compartment including first and second spaced apart electrodes at least partially submerged in the electrolyte solution; and a desalination compartment positioned between the fermentation compartment and the electrolysis compartment, the desalination compartment configured to receive a saline solution and comprising an anion exchange membrane separating the desalination compartment from the electrolysis compartment and a cation exchange membrane separating the desalination compartment from the fermentation compartment, wherein the desalination compartment is configured to perform ion exchange processes to produce freshwater.

SOLID ION CONDUCTOR, ELECTRODE AND SOLID OXIDE CELL EACH INCLUDING THE SOLID ION CONDUCTOR

NºPublicación:  US20260112656A1 23/04/2026
Solicitante: 
SAMSUNG ELECTRONICS CO LTD [KR]
US_20260112656_A1

Resumen de: US20260112656A1

0000 A solid ion conductor, an electrode, and a solid oxide cell. The solid ion conductor including a metal oxide having a perovskite structure. The metal oxide includes a first, a second, and a third element, each arranged in a cuboctahedral site of the perovskite structure, and includes a fourth and a fifth element, each arranged in an octahedral site of the perovskite structure, or includes a fourth, a fifth, and a sixth element, each arranged in an octahedral site of the perovskite structure, wherein the first element belongs to Group 3 of the Periodic Table, the second element and the third element each belong to Group 2 and have an atomic weight of 30 or more, the fourth and fifth element each belong to one of Groups 8 to 11, and the sixth element belongs to one of Groups 3, 4, or 7 to 12 of the Periodic Table.

燃料電池

NºPublicación:  JP2026068974A 23/04/2026
Solicitante: 
太陽誘電株式会社
JP_2026068974_A

Resumen de: JP2026068974A

【課題】 割れを抑制しつつ発電量を多くすることができる燃料電池を提供する。【解決手段】 燃料電池は、金属支持体と、前記金属支持体上に設けられ、セラミックスを主成分とする第1電極と、前記第1電極上に設けられた酸化物型の固体電解質層と、前記固体電解質層上に設けられ、前記第1電極とは極性が異なり、セラミックスを主成分とする第2電極と、を備え、前記金属支持体、前記第1電極、および前記固体電解質層は、平面視で略同サイズの六角形状を有している。【選択図】 図1

Verfahren und Vorrichtung zum Diagnostizieren einer Brennstoffsensorik, Brennstoffzellensystem, Fahrzeug, Computerprogrammprodukt und Speichermedium

NºPublicación:  DE102024130641A1 23/04/2026
Solicitante: 
BAYERISCHE MOTOREN WERKE AG [DE]
DE_102024130641_PA

Resumen de: DE102024130641A1

Die hier offenbarte Technologie betrifft erfindungsgemäß ein Verfahren zum Diagnostizieren einer Brennstoffsensorik (30) eines Brennstoffzellensystems (10), wobei das Brennstoffzellensystem (10) ferner eine Brennstoffzelle (11) mit einer Anode (12) und einer Kathode (13), ein Kathodensystem (38) mit der Kathode (13) und ein Anodensystem (38) mit der Anode (12), einem Anodeneingang (21), einem Anodenausgang (22), einem Anodeneinlasspfad (15) zum Leiten von Brennstoff in den Anodeneingang (21) und einem Anodenauslasspfad (16) zum Leiten von Anodenabgas aus dem Anodenausgang (22) umfasst, aufweisend die Schritte: Ermitteln einer sprungartigen Druckerhöhung im Anodensystem (38), Ermitteln eines Brennstoffverhaltens im Anodensystem (38) über die Druckerhöhung mittels der Brennstoffsensorik (30) und Diagnostizieren der Brennstoffsensorik (30) basierend auf dem ermittelten Brennstoffverhalten. Die Technologie betrifft ferner eine Vorrichtung (80), ein Brennstoffzellensystem (10), ein Fahrzeug (100) und ein Computerprogrammprodukt (40) zum Durchführen des Verfahrens sowie ein computerlesbares Speichermedium (50), auf welchem das Computerprogrammprodukt (40) gespeichert ist.

Bipolarplatte und eine Bipolarplatte umfassende elektrochemische Vorrichtung

NºPublicación:  DE102024130749A1 23/04/2026
Solicitante: 
EKPO FUEL CELL TECH GMBH [DE]
DE_102024130749_PA

Resumen de: DE102024130749A1

Um eine Bipolarplatte für eine elektrochemische Einheit einer elektrochemischen Vorrichtung, die mehrere elektrochemische Einheiten umfasst, welche längs einer Stapelrichtung aufeinander folgen, wobei die Bipolarplatte Folgendes umfasst:- eine Versteifungsstruktur an einem äußeren Randbereich der Bipolarplatte und- eine längs des äußeren Randbereichs der Bipolarplatte verlaufende Abdichtschweißnaht, welche mindestens zwei Teilnähte, die sich an mindestens einer Überlappungsstelle überlappen, umfasst,zu schaffen, welche trotz des Vorhandenseins von mindestens einer Überlappungsstelle an der Abdichtschweißnaht eine Verringerung der Außenabmessungen der Bipolarplatte ermöglicht, wird vorgeschlagen, dass die Versteifungsstruktur an mindestens einer Umfangsposition der Bipolarplatte, an welcher eine Überlappungsstelle der Abdichtschweißnaht angeordnet ist, jeweils eine Ausweichzone aufweist, in welcher die Versteifungsstruktur unterbrochen oder in ihrer Breite reduziert ist.

高分子固体電解質膜、高分子固体電解質膜ロールおよび燃料電池

NºPublicación:  JP2026068846A 23/04/2026
Solicitante: 
住友ベークライト株式会社
JP_2026068846_A

Resumen de: JP2026068846A

【課題】環境適合性およびプロトン伝導性の性能バランスが向上した高分子固体電解質膜を提供する。【解決手段】下式(1)で示される構成単位(P)を含むポリマーを含み、自立膜である高分子固体電解質膜。TIFF2026068846000028.tif86153(式中、R1~R4は、スルホ基、ヒドロキシ基およびエーテル結合から選択される一種または二種以上を含む炭素数1~70の有機基等、R1~R4のうち少なくとも1つはスルホ基、またはスルホ基を含む有機基。)【選択図】図1

Rotor für ein Gebläse für eine Brennstoffzellenanordnung für ein Fahrzeug, insbesondere Nutzfahrzeug, Gebläse, Brennstoffzellenanordnung, Fahrzeug

NºPublicación:  DE102024130888A1 23/04/2026
Solicitante: 
ZF CV SYSTEMS GLOBAL GMBH [CH]
DE_102024130888_PA

Resumen de: DE102024130888A1

Rotor (9) für ein Gebläse (1) für eine Brennstoffzellenanordnung (205) für ein Fahrzeug (200a), insbesondere Nutzfahrzeug (200b); wobei der Rotor (9) eine Motorwelle (7) mit wenigstens einem Lagersitz (7a) für ein Luftlager (18, 19) zur drehbaren Lagerung der Motorwelle (7) aufweist; der Rotor (9) eine drehfest mit der Motorwelle (7) verbundene Haltevorrichtung (13) mit wenigstens einem innerhalb der Haltevorrichtung (13) gehalterten Dauermagnetelement (9a) aufweist; und der Rotor (9) einen an der Haltevorrichtung (13) angeordneten Wärmkörper (30) aufweist; wobei der Wärmkörper (30) aus einem ersten Material (M1) besteht und die Haltevorrichtung (13) aus einem von dem ersten Material (M2) verschiedenen zweiten Material (M2) besteht, wobei das erste Material (M1) elektrisch leitfähig ist; und das erste Material (M1) und das zweite Material (M2) jeweils nichtmagnetisch ist.

OPEN-CIRCUIT PURGING METHOD AND DEVICE FOR FUEL CELL SYSTEM AND STORAGE MEDIUM

NºPublicación:  WO2026082025A1 23/04/2026
Solicitante: 
DONGFENG MOTOR GROUP CO LTD [CN]
\u4E1C\u98CE\u6C7D\u8F66\u96C6\u56E2\u80A1\u4EFD\u6709\u9650\u516C\u53F8
WO_2026082025_A1

Resumen de: WO2026082025A1

An open-circuit purging method for a fuel cell system. The fuel cell system comprises a stack (4) and a DC-DC module (5), and the method comprises: when the fuel cell system is shut down, on the basis of an under-voltage protection voltage of the stack (4), determining a first target value of a low-side current, wherein the low-side current is a current output by the stack (4) to the DC-DC module (5), and the first target value is greater than 0 A; purging the stack on the basis of the first target value, and acquiring the current voltage of the stack (4); when the current voltage is discharged to the under-voltage protection voltage, controlling the DC-DC module (5) to discharge the current voltage to a safe voltage of the stack, and determining a second target value of the low-side current, wherein the second target value is 0 A; and purging the stack on the basis of the second target value.

USE OF RENEWABLE ENERGY IN AMMONIA SYNTHESIS

NºPublicación:  US20260108861A1 23/04/2026
Solicitante: 
SABIC GLOBAL TECH B V [NL]
US_20260108861_A1

Resumen de: US20260108861A1

0000 An ammonia synthesis plant comprising: a feed pretreating section operable to pretreat a feed stream; a syngas generation section operable to reform the feed stream to produce a reformer product stream; a shift conversion section operable to subject the reformer product stream to the water gas shift reaction, to produce a shifted gas stream comprising more hydrogen than the reformer gas stream; a purification section operable to remove at least one component from the shifted gas stream, and provide an ammonia synthesis feed stream; and/or an ammonia synthesis section operable to produce ammonia from the ammonia synthesis feed stream, wherein the ammonia synthesis plant is configured such that, relative to a conventional ammonia synthesis plant, more of the energy required by the ammonia synthesis plant or one or more sections thereof is provided by a non-carbon based energy source, a renewable energy source, and/or electricity.

登録装置

NºPublicación:  JP2026069603A 23/04/2026
Solicitante: 
株式会社寺岡精工
JP_2026069603_A

Resumen de: JP2016164813A

0001 Subject A point of sales system which can reduce a customer's operation in balancing account processing is provided. Means for Solution A point of sales system is provided with the following. A registration device which registers goods for of a customer purchase, A plurality of adjusting devices which a customer operates it himself based on registration data of goods, and perform balancing account processing. A displaying means which a registration device displays a plurality of buttons in which each of a plurality of adjusting devices is shown, and displays a button of an adjusting device of an empty state with a different display form from other buttons among a plurality of buttons, It has a selecting means as which one adjusting device is made to choose from a plurality of buttons, and a transmitting means which transmits registration data of goods registered so that a selected adjusting device could perform a customer's balancing account processing. An adjusting device is provided with a reception means which receives registration data. Chosen drawing Drawing 5

Verfahren zum Austragen von Wasser aus einem Brennstoffzellensystem, Brennstoffzellensystem

NºPublicación:  DE102024210158A1 23/04/2026
Solicitante: 
BOSCH GMBH ROBERT [DE]
DE_102024210158_PA

Resumen de: DE102024210158A1

Verfahren zum Austragen von Wasser aus einem Brennstoffzellensystem (100), wobei das Brennstoffzellensystem (100) mindestens einen Brennstoffzellenstack (101), einen mit einer Kathodenseite (105) des Brennstoffzellenstacks (101) fluidkommunizierenden Luftpfad (10), eine Abgasleitung (12), eine mit einer Anodenseite (103) des Brennstoffzellenstacks (101) fluidkommunizierende Brennstoffleitung (20) aufweist, wobei in der Abgasleitung (12) mindestens ein ansteuerbares Ventil (46), insbesondere eine Drosselklappe, angeordnet ist, wobei in der Brennstoffleitung (20) ein pulsierender Anodengasstrom erzeugt wird, so dass pulsierende Druckschwingungen auf die Anodenseite (103) entstehen Das mindestens eine ansteuerbare Ventil (46) wird mittels einer Kontrolleinheit (60) angesteuert, um pulsierende Druckschwingungen auf der Kathodenseite (105) zu erzeugen.

燃料電池ユニット

NºPublicación:  JP2026068759A 23/04/2026
Solicitante: 
株式会社豊田自動織機
JP_2026068759_A

Resumen de: JP2026068759A

【課題】筐体の内部における電気部品の周囲への影響を最小限としつつも、コネクタへの被水を抑制すること。【解決手段】カバー部材70は、コネクタ51におけるラジエータファン60側に位置する部位を少なくとも覆っている。よって、ラジエータファン60を介して筐体22の内部に浸入した水がコネクタ51に掛かってしまうことがカバー部材70によって抑制されている。カバー部材70は、電流センサ40に貼り付けられるシート状である。これによれば、カバー部材70が、筐体22の内部における電流センサ40の周囲の部品と干渉してしまう等して、筐体22の内部における電流センサ40の周囲に影響を及ぼしてしまうといった問題が回避されている。【選択図】図3

Fluidabscheider, Brennstoffzellensystem sowie Verfahren zum Ablassen eines Ablassfluids eines Fluidabscheiders

NºPublicación:  DE102024130791A1 23/04/2026
Solicitante: 
BAYERISCHE MOTOREN WERKE AG [DE]
DE_102024130791_PA

Resumen de: DE102024130791A1

Die vorliegende Erfindung betrifft einen Fluidabscheider (100) zum Abtrennen zumindest eines Abtrennfluids aus einem Gasgemisch. Der Fluidabscheider (100) umfasst einen Gasgemischeingang (10) zum Zuführen des Gasgemisches, einen Gasgemischausgang (20) zum Abführen eines zumindest teilweise bereinigten Gasgemisches, einen Ablassausgang (30) zum Ablassen eines Ablassfluids, zumindest eine Fluidabscheider-Wand (1) zum zumindest abschnittsweisen Begrenzen eines Innenraums (IR) des Fluidabscheiders (100), sowie zumindest einen Ablass-Strömungspfad (P1) des Ablassfluids, wobei sich der Ablass-Strömungspfad (P1) zumindest von dem Gasgemischeingang (10) entlang der Fluidabscheider-Wand (1) zu dem Ablassausgang (30) fluidtechnisch erstreckt, und wobei die Fluidabscheider-Wand (1) zumindest abschnittsweise entlang des Ablass-Strömungspfades (P1) elastisch verformbar ausgestaltet ist.

Verfahren zum Betreiben eines Brennstoffzellensystems

NºPublicación:  DE102024210201A1 23/04/2026
Solicitante: 
BOSCH GMBH ROBERT [DE]
DE_102024210201_PA

Resumen de: DE102024210201A1

Verfahren zum Betreiben eines Brennstoffzellensystems (1), wobei das Brennstoffzellensystems (1) einen Brennstoffzellenstack (101), eine Luftleitung (10), eine Abgasleitung (12), eine Brennstoffleitung (20) und eine Rezirkulationsleitung aufweist, wobei die Abgasleitung (12) mit der Luftleitung (10) über eine AGR-Leitung (30) mit einem AGR-Ventil (31) verbunden ist und eine Purgeleitung (40) mit Purgeventil (41) die Rezirkulationsleitung (50) mit der Abgasleitung (12) oder AGR-Leitung (30) verbindet. Es wird ein Öffnungsgrad des AGR-Ventils (31) ermittelt und dieser Öffnungsgrad wird bei der Ermittlung der H2-Konzentration in der Abgasleitung (12) berücksichtigt.

ELECTROCHEMICAL ENERGY CONVERSION SYSTEM AND MOTOR VEHICLE

NºPublicación:  WO2026082469A1 23/04/2026
Solicitante: 
BOSCH GMBH ROBERT [DE]
ROBERT BOSCH GMBH
WO_2026082469_A1

Resumen de: WO2026082469A1

The present invention relates to an electrochemical energy conversion system (10) comprising at least one cell (20) having a frame device (30), a gas diffusion device (40), a membrane device (50), and a porous transport layer (60), wherein the gas diffusion device (40), the membrane device (50) and the porous transport layer (60) are stacked one on top of the other, wherein the frame device (30) at least partially surrounds the gas diffusion device (40), the membrane device (50) and the porous transport layer (60), wherein the frame device (30) comprises an inwardly projecting terrace-like projection (32). The porous transport layer (60) comprises a sealing device (62) for fluid-tight sealing with respect to the terrace-like projection (32).

HUMIDIFIER FOR FUEL CELLS WITH HEATABLE OUTLET FOR CONDENSED WATER

NºPublicación:  WO2026082471A1 23/04/2026
Solicitante: 
MAHLE INT GMBH [DE]
CELLCENTRIC GMBH & CO KG [DE]
MAHLE INTERNATIONAL GMBH
CELLCENTRIC GMBH & CO. KG
WO_2026082471_A1

Resumen de: WO2026082471A1

The invention relates to a humidifier (1) for humidifying a dry first gas flow (4) by means of a moist second gas flow (5), in particular for a fuel cell system, - wherein a condensate trough (14) for collecting condensate is formed in a housing (2), - wherein the housing (2) has a heating channel (15) in the region of the condensate trough (14), through which heating channel a heating agent (16) can flow, - wherein the housing (2) has a condensate discharge opening (19) within the condensate trough (14). Improved de-icing can be achieved if - the condensate discharge opening (19) has an internal thread (20), - the humidifier (1) has a hollow screw (21) which is made of metal, is led out of the housing (2), contains a screw channel (22) and has an external thread (23) by means of which the hollow screw (21) is screwed into the condensate discharge opening (19), - the humidifier (1) has a connecting element (28) which is fastened, by means of the hollow screw (21), to the cover (12), said cover containing a condensate channel (30) which fluidically connects the screw channel (22) to a condensate outlet (29) for discharging condensate.

燃料極層および電気化学セル

NºPublicación:  JP2026068855A 23/04/2026
Solicitante: 
株式会社デンソー
JP_2026068855_A

Resumen de: US20260106178A1

A fuel electrode layer of the present disclosure is used in a solid oxide-type electrochemical cell. The fuel electrode layer has catalyst material particles, solid electrolyte particles, and at least one metal M selected from a group consisting of metals having a standard electrode potential more negative than that of Ni. The catalyst material particle includes Ni as its primary component, and further includes the metal M. The solid electrolyte particle includes a ceria-based oxide as its primary component, and further includes the metal M. A solid oxide-type electrochemical cell of the present disclosure has the fuel electrode layer described above, a solid electrolyte layer, and an air electrode layer, which is formed as a counter electrode to the fuel electrode layer, in this order.

ASSEMBLY LINE AND METHOD FOR MANUFACTURING MODULES OR PRECURSORS OF MODULES

NºPublicación:  WO2026082330A1 23/04/2026
Solicitante: 
MB AUTOMATION GMBH & CO KG [DE]
WO_2026082330_A1

Resumen de: WO2026082330A1

An assembly line comprises a transport route for conveying first, second, and third workpiece carriers through process stations. Each first workpiece carrier is designed and equipped to receive at least one first electrode stack, a second electrode stack, and a supplied cover on a support of the workpiece carrier in a first process station and to fix them as a package. The electrode stacks and the cover with its associated positive and negative poles and respective contacts contact a first and a second connection tab of the two electrode stacks. The fixed package is fed to a measuring to measure the position and alignment of the package on the support and to signal this to a control system for the transport route. The package is fed to a trimming station to trim the first and second connection tabs of the electrode stacks and the contacts of the cover. The package is fed to a connecting station to connect the first and second connection tabs of the electrode stacks and the respective contacts of the cover to each other. The package is transferred to one of the second workpiece carriers in the second process station. Each of the second workpiece carriers feeds the package to an inspection station to inspect the package for properties and manufacturing details, feeds the inspected package to an insulation station to electrically insulate at least some areas of the package, and transfers the package to one of the third workpiece carriers in the third process station. Each of the

OPERATING MEDIA SUPPLY UNIT FOR A FUEL CELL STACK

NºPublicación:  WO2026080959A1 23/04/2026
Solicitante: 
AVL LIST GMBH [AT]
WO_2026080959_A1

Resumen de: WO2026080959A1

The invention relates to an operating media supply unit (100) for a fuel cell stack (300). The operating media supply unit (100) has operating media discharge lines (121, 122, 123) for discharging fluid operating media from the fuel cells (360) of the fuel cell stack (300) and has operating media supply lines (111, 112, 113) for supplying fluid operating media to the fuel cells (360) of the fuel cell stack (300). The operating media supply lines (111, 112, 113) have a coolant supply line (113) and a cathode feed gas supply line (111) which are coupled to one another in a heat-transferring manner via a heat transfer portion (130) in order to change the temperature of a cathode feed gas (KZG) which is conducted, as one of the operating media, in the cathode feed gas supply line (111) to the fuel cell stack (300). The invention further relates to a fuel cell system (400) having a fuel cell stack (300) which is fluidically connected to the operating media supply unit (100) for the supply and discharge of the operating media. The invention further relates to a method for controlling the temperature of the cathode feed gas in the operating media supply unit (100), wherein the line portion of the coolant supply line (113) has a cross-sectional profile of which the cross-sectional area decreases, in relation to to the cross-sectional area at the external connection (140), with increasing proximity to the stack connection (150).

ポリアリーレンポリマー

NºPublicación:  JP2026513364A 23/04/2026
Solicitante: 
サイエンスコスペシャルティポリマーズユーエスエー,エルエルシー
JP_2026513364_A

Resumen de: WO2024218158A1

A process for the conversion of a polyarylene polymer comprising sulfonic acid ester functional groups into a polyarylene polymer comprising sulfonic acid functional groups which comprises a heat treatment step.

FLOW BATTERY CYCLE RECOVERY SYSTEM AND METHOD

NºPublicación:  WO2026081443A1 23/04/2026
Solicitante: 
DALIAN RONGKE POWER GROUP CO LTD [CN]
\u5927\u8FDE\u878D\u79D1\u50A8\u80FD\u96C6\u56E2\u80A1\u4EFD\u6709\u9650\u516C\u53F8
WO_2026081443_A1

Resumen de: WO2026081443A1

A flow battery cycle recovery system and method. The flow battery cycle recovery system comprises: a positive electrode liquid storage tank containing a positive electrode electrolyte, wherein the positive electrode electrolyte contains reducing ions and active ions, and the reducing ions can react with the active ions to reduce the valence state of the active ions and generate a first oxidizing gas; a catalytic reaction apparatus containing a catalyst, wherein the catalytic reaction apparatus can receive the first oxidizing gas to oxidize and immobilize the catalyst; and a negative electrode liquid storage tank containing a negative electrode electrolyte, wherein the negative electrode electrolyte undergoes a side reaction to generate a first reducing gas. The catalytic reaction apparatus can receive the first reducing gas, the first reducing gas is used for reducing the oxidized catalyst, and the resulting acid gas can be returned to the negative electrode liquid storage tank.

METHODS AND SYSTEMS FOR OPTIMIZING OPERATION OF AN ELECTROCHEMICAL SYSTEM

NºPublicación:  US20260112670A1 23/04/2026
Solicitante: 
ELECTRIC HYDROGEN CO [US]
US_20260112670_A1

Resumen de: US20260112670A1

0000 The following disclosure relates to systems and methods for optimizing an operation of an electrochemical system. An optimization system may include a processor configured to determine an adjustment to one or more setpoints for the operation of the electrochemical system based on an optimization model that takes into account a desired performance parameter, an operating load point of the electrochemical system, and/or operating conditions of the electrochemical system received by the processor. In other examples, the optimization system includes a controller configured to: receive desired operating set points for operation of an electrochemical system; receive operating conditions of the electrochemical system; and determine an adjustment to an off-taker control valve, an electrochemical stack pressure control valve, a power supply unit, or a combination thereof based on an optimization model.

METHOD, CONTROL DEVICE, AND COMPUTER PROGRAM FOR DETERMINING THE NITROGEN CONCENTRATION IN THE GAS MIXTURE IN AN ANODE LINE SYSTEM OF A FUEL CELL SYSTEM, AND NITROGEN CONCENTRATION DETERMINING DEVICE, FUEL CELL SYSTEM, VEHICLE, AND COMPUTER-READABLE MEDIUM

NºPublicación:  WO2026082386A1 23/04/2026
Solicitante: 
SCHAEFFLER TECH AG & CO KG [DE]
WO_2026082386_A1

Resumen de: WO2026082386A1

The invention relates to a method, a control device (160), and a computer program for determining the nitrogen concentration in the gas mixture in an anode conducting system (130) of a fuel cell system (100) and to a nitrogen concentration determining device (150), to a fuel cell system (100), to a vehicle, and to a compuer-readable medium. The method according to the invention has the steps of receiving a first pressure signal which is representative of the pressure of the fuel received by a jet pump (139); receiving a second pressure signal which is representative of the pressure of the gas mixture in the anode line system (130) downstream of the fuel cell (110); receiving a first temperature signal which is representative of the temperature of the gas mixture in the anode line system (130) downstream of the fuel cell (110); receiving a second temperature signal which is representative of the temperature of the gas mixture in the anode line system (130) upstream of the fuel cell (110); determining the nitrogen concentration in the anode line system (130) of the fuel cell system (100) on the basis of the received signals; and transmitting a nitrogen signal which is representative of the determined nitrogen concentration.

COMPRESSION SYSTEMS FOR ELECTROCHEMICAL STACKS

NºPublicación:  US20260112676A1 23/04/2026
Solicitante: 
ELECTRIC HYDROGEN CO [US]
US_20260112676_A1

Resumen de: US20260112676A1

A system and method of actively managing electrochemical stack compression using a hybrid compression system is provided. The method includes: receiving, by a data acquisition unit, stack data from an electrochemical stack in real time; providing, by the data acquisition unit, the stack data to a first compression controller and to a second compression controller; controlling, by the first compression controller, a first compression system configured to provide first adjustments to a compression force applied to the electrochemical stack; and controlling, by the second compression controller, a second compression system configured to provide second adjustments to the compression force on the electrochemical stack. The first compression system may be configured to provide the first adjustments to the compressive force during start-up and/or shutdown of the electrochemical stack. The second compression system may be configured to provide the second adjustments during the steady-state operation of the electrochemical stack.WO

配合フッ素化スルホニルフルオリドポリマー及びそれから作製されるイオン交換膜

NºPublicación:  JP2026513171A 23/04/2026
Solicitante: 
ザケマーズカンパニーエフシーリミテッドライアビリティカンパニー
JP_2026513171_A

Resumen de: WO2024206331A1

The present invention relates to a composition comprising about 90% to about 99.99% by weight of one or more non-crosslinked fluorinated sulfonyl fluoride polymers and about 0.01% to about 10% by weight of one or more precious metal catalyst, based on the total weight of the composition, where the one or more precious metal catalyst is uniformly distributed throughout the one or more non-crosslinked fluorinated sulfonyl fluoride polymer. Such a composition may be formed, for example by extrusion, into a cation exchange precursor and, after treatment, a cation exchange membrane. The resulting films and membranes have precious metal catalyst uniformly distributed throughout the layer of catalyst-containing polymer.

FUEL CELL MODULE, SYSTEM, AND PROCESS

NºPublicación:  WO2026082306A1 23/04/2026
Solicitante: 
SIEMENS ENERGY GLOBAL GMBH & CO KG [DE]
WO_2026082306_A1

Resumen de: WO2026082306A1

A fuel cell module (100) is provided for generating electricity, which includes at least three annular segments (102) in a successively stacked arrangement that are operative to form a casing (104). The casing includes therein a fuel cell chamber (106) having a fuel inlet (108), a depleted fuel outlet (140), and a plurality of fuel cells (112) comprised of an electrolyte layer (118) between an anode layer (120) and a cathode layer (122). Each of the fuel cells extends through all three of the segments. The segments include at least one electrically insulating segment (156) stacked between two electrically conductive segments (146, 148). The electrically conductive segments correspond to positive and negative terminal segments, to which the fuel cells inside the module are electrically connected, and to which an electrical load (2216) outside the module may be electrically connected.

VEHICLE WITH REVERSIBLE FUEL CELL SYSTEM AND METHOD OF OPERATION

NºPublicación:  US20260112664A1 23/04/2026
Solicitante: 
RTX CORP [US]
US_20260112664_A1

Resumen de: US20260112664A1

0000 A method of operation is provided during which hydrogen fuel is produced using a reversible fuel cell system onboard a vehicle while the vehicle is stationary and/or docked. The reversible fuel cell system receives water and input electricity to produce the hydrogen fuel. The hydrogen fuel is stored onboard the vehicle. Output electricity is generated using the reversible fuel cell system while the vehicle is moving. The reversible fuel cell system receives the hydrogen fuel stored onboard the vehicle and air to generate the output electricity.

MANUFACTURING MULTI-LAYERED BIPOLAR PLATE FOR FUEL CELL

NºPublicación:  US20260108944A1 23/04/2026
Solicitante: 
RTX CORP [US]
US_20260108944_A1

Resumen de: US20260108944A1

A method of manufacture is provided during which a first material layer is disposed with a second material layer to provide a multi-layered preform. The first material layer lengthwise and widthwise overlaps the second material layer. The first material layer is configured from or otherwise includes a titanium material. The second material layer is configured from or otherwise includes an aluminum material. The multi-layered preform is clamped between a first die and a second die. The first die and the second die each lengthwise and widthwise overlap the multi-layered preform. The multi-layered preform clamped between the first die and the second die is sintered and bonded to provide a bipolar plate for a fuel cell. The titanium material in the first material layer of the bipolar plate is bonded to the aluminum material in the second material layer of the bipolar plate during the sintering of the multi-layered preform.

POROUS CARBON, ELECTRODE MATERIAL, CATALYST CARRIER, CAPACITOR, FUEL CELL, SECONDARY BATTERY, AND METHOD FOR PRODUCING POROUS CARBON

NºPublicación:  WO2026083826A1 23/04/2026
Solicitante: 
PANASONIC HOLDINGS CORP [JP]
\u30D1\u30CA\u30BD\u30CB\u30C3\u30AF\u30DB\u30FC\u30EB\u30C7\u30A3\u30F3\u30B0\u30B9\u682A\u5F0F\u4F1A\u793E
WO_2026083826_A1

Resumen de: WO2026083826A1

Disclosed is a powder porous carbon which has a specific surface area of 1,400 m2/g to 2,800 m2/g, a micropore volume of 0.2 cm3/g to 1.4 cm3/g, and a mesopore volume of 0.2 cm3/g to 1.4 cm3/g, wherein the total gas amount of hydrogen (H2) derived from terminal hydrogen of carbon, water (H2O) derived from an oxygen-containing functional group, carbon monoxide (CO), and carbon dioxide (CO2) detected from the porous carbon by temperature-programmed desorption gas analysis is 0.01-2.0 mmol/g.

複合焼結体

NºPublicación:  JP2026513306A 23/04/2026
Solicitante: 
アイティーエムパワーユーケイリミテッド
JP_2026513306_A

Resumen de: GB2628668A

An electrode assembly for PEM electrolysis 100 is described. The assembly 100 comprises: a porous sinter plate 101. A first mesh layer 102 comprises an expanded metal mesh, the layer 102 having an inner face joined to a face of the porous sinter plate 101 and, a protective coating applied to the assembly. T, where the first mesh layer 102 is joined to the porous sinter plate 101 at a plurality of point contact regions. A second mesh layer 103 may also be provided which has an inner face which can be joined to an outer face of the first mesh layer 102. The mesh layers 102,103 may each also comprise one or more crests and a number of point contact regions so that each of the contact regions is located at a crest on the face of each mesh layer 102,103.

CELL FOR AN ELECTROCHEMICAL ENERGY CONVERTER

NºPublicación:  WO2026082265A1 23/04/2026
Solicitante: 
ROBERT BOSCH GMBH [DE]
WO_2026082265_A1

Resumen de: WO2026082265A1

The present invention relates to a method (100) for producing a cell (200) for an electrochemical energy converter (300), the method (100) comprising: - arranging (101) a terrace seal (201) in a recess (203) formed by a frame terrace (205) of a frame (207) for encompassing a membrane electrode assembly (MEA) (209) of the cell (200), wherein the frame (207) comprises a frame body (211) and the frame terrace (205), wherein a height of the frame terrace (205) is smaller than a height of the frame body (211), wherein the terrace seal (201) comprises a first part (213) and a second part (215), wherein a height of the second part (215) of the terrace seal (201) is smaller than a height of the first part (213) of the terrace seal (201), wherein the first part (213) of the terrace seal (201) protrudes in height direction over an upper level (217) of the recess (203), and wherein the second part (215) of the terrace seal (201) protrudes in height direction beneath the upper level (217) of the recess, - combining (103) the MEA (209) and the frame (207), thereby pressing the first part (213) of the terrace seal (201) in the recess (203) using the MEA (209), - arranging (105) a first bipolarplate (219) on an upper side of the MEA (209) and the frame (207), - arranging (107) a second bipolarplate (221) on a lower side of the MEA (209) and the frame (207).

Verfahren zum Diagnostizieren eines Katalysator-Zustands in einer Brennstoffzelle

NºPublicación:  DE102024210232A1 23/04/2026
Solicitante: 
BOSCH GMBH ROBERT [DE]
DE_102024210232_PA

Resumen de: DE102024210232A1

Die vorliegende Erfindung betrifft ein Verfahren zum Diagnostizieren des Zustands mindestens eines Katalysators (20), der in Brennstoffzellen, insbesondere in Hochtemperatur-Brennstoffzellen oder in Festoxid-Brennstoffzellen, vorgesehen wird, die in Form mindestens eines Stacks seriell angeordnet werden, aufweisend die folgenden Schritte:- Einstellen eines stabilen Betriebszustands, insbesondere eines thermisch stabilen Betriebspunkts, des Stacks;- Abschalten oder Herunterfahren der Last des Stacks in einen Leerlaufzustand, insbesondere auf Null;- Messen und Auswerten-- der Leerlaufspannung pro Brennstoffzelle und-- der am Ausgang des Stacks noch auftretenden Konzentration des am Eingang des Stacks zugeführten gasförmigen Brennstoffs.

Verfahren zur Überwachung eines Brennstoffzellensystems und Brennstoffzellensystem

NºPublicación:  DE102024210041A1 23/04/2026
Solicitante: 
BOSCH GMBH ROBERT [DE]
DE_102024210041_PA

Resumen de: DE102024210041A1

Die Erfindung geht aus von einem Verfahren (10a; 10b; 10c) zur Überwachung eines Brennstoffzellensystems (12a; 12b; 12c), welches zumindest einen Brennstoff in ein Abgas umsetzt, welches aus dem Brennstoffzellensystem (12a; 12b; 12c) abgeführt wird, wobei in zumindest einem Verfahrensschritt eine Brennstoffmenge in dem Abgas charakterisiert wird.Es wird vorgeschlagen, dass zur Charakterisierung der Brennstoffmenge in zumindest einem ersten Ermittlungsschritt (14a; 14b; 14c) ein Sauerstoffparameter des Abgases an einer ersten Ermittlungsstelle ermittelt wird und in zumindest einem weiteren Ermittlungsschritt (16a; 16b; 16c) ein weiterer Wert des Sauerstoffparameters an einer weiteren Ermittlungsstelle ermittelt wird.

CELL FOR AN ELECTROCHEMICAL ENERGY CONVERTER

NºPublicación:  WO2026082266A1 23/04/2026
Solicitante: 
ROBERT BOSCH GMBH [DE]
WO_2026082266_A1

Resumen de: WO2026082266A1

The present invention relates to a cell (100) for an electrochemical energy converter (300), the cell (100) comprising: - a membrane electrode assembly (MEA) (101), - a frame (103) encompassing the MEA, - a terrace seal (105), wherein the frame (103) comprises a frame body (107) and a frame terrace (109), wherein a height of the frame terrace (109) is smaller than a height of the frame body (107), wherein the terrace seal (105) is arranged at the frame terrace (109), wherein the MEA (101) comprises: - a porous transport layer (PTL) (111), - a gas diffusion layer (GDL) (113), - a membrane (115) arranged between the PTL (111) and the GDL (113), wherein the PTL (111) comprises a first part (117) having a first porosity and a second part (119) having a second porosity, wherein the second porosity is smaller than the first porosity, and wherein at least a part of the second part (119) overlies the terrace seal (105).

燃料電池システム及びその運転方法並びに加熱空気の循環方法

NºPublicación:  JP2026069428A 23/04/2026
Solicitante: 
日本フイルコン株式会社
JP_2026069428_A

Resumen de: JP2026069428A

【課題】燃料電池の稼動前に電池室の空気を加熱して凍結した水を融解する。【解決手段】燃料電池システム100,200は、隔壁11-16により画定された電池室60と、電池室60に設置された燃料電池1と、隔壁11-16のうち仕切隔壁11,13に設けられた少なくとも一方の開口11a,13a及び他方の開口11b,13bを通じ電池室60に連通するダクト20a,20bと、加熱空気を送出するプレヒータ3と、を備える。少なくとも電池室60、一方の開口11a,13a及び他方の開口11b,13b、並びにダクト20a,20bは、プレヒータ3から送出される加熱空気の暖気循環路30A,30Bを構成する。【選択図】図1

水素化物イオン伝導体及びその製造方法と応用

NºPublicación:  JP2026513117A 23/04/2026
Solicitante: 
中国科学院大▲連▼化学物理研究所
JP_2026513117_A

Resumen de: CN117995456A

The invention provides a hydrogen anion conductor, which comprises a rare earth metal binary hydride, and the chemical formula of the rare earth metal binary hydride is REHx, wherein RE represents rare earth metal, and x ranges from 1 to 10. The rare earth metal binary hydride or the mixture of the rare earth metal binary hydride main body materials is used as the hydrogen anion conductor for the first time, and the research range of a solid electrolyte system is widened. The hydrogen negative ion conductor developed by the method has excellent room-temperature and even low-temperature conductivity performance, and the assembled all-solid-state hydrogen negative ion battery can operate at room temperature.

MULTILAYER ELECTRODES

NºPublicación:  WO2026083060A1 23/04/2026
Solicitante: 
RES & INNOVATION UK [GB]
UNITED KINGDOM RESEARCH AND INNOVATION
WO_2026083060_A1

Resumen de: WO2026083060A1

The present invention relates to a multilayer electrode for an electrocatalytic reaction. The multilayer electrode comprises a first layer comprising a substrate, a second layer comprising a metallic magnetic material and a third layer comprising an electrocatalyst, wherein the second layer is located between the first and the third layer. The present invention also relates to an electrochemical cell, a method of making the multilayer electrode, a method of modifying the activity of an electrocatalyst, a method of achieving a desired electrocatalytic activity in an electrocatalytic reaction, the use of a metallic magnetic material to modify the activity of an electrocatalyst and the use of the multilayer electrode to control the rate of an electrocatalytic reaction.

POLYACRYLONITRILE GEL MEMBRANES

NºPublicación:  WO2026082843A1 23/04/2026
Solicitante: 
SYENSQO SPECIALTY POLYMERS ITALY S P A [IT]
POLITECNICO DI TORINO [IT]
WO_2026082843_A1

Resumen de: WO2026082843A1

The present invention pertains to a process for the manufacture of a polymer electrolyte membrane comprising a polyacrylonitrile-based polymer and to uses of said electrolyte membrane in various applications, particularly in electrochemical applications.

METHOD AND DEVICE FOR PREDICTING CURRENT-VOLTAGE CHARACTERISTICS

NºPublicación:  US20260110743A1 23/04/2026
Solicitante: 
NISSHINBO HOLDINGS INC [JP]
Nisshinbo Holdings Inc.
US_20260110743_A1

Resumen de: US20260110743A1

0000 A method of predicting current-voltage characteristics of the present invention includes a first step of performing an RRDE measurement to obtain an actual measured value of the electrode current, a second step of solving Equation (1) below regarding a concentration distribution of oxygen molecules and hydrogen peroxide molecules on an electrode surface of a fuel cell and obtaining a calculated value the electrode current, a third step of performing mathematical optimization of a calculated value such that a difference between the calculated value and the actual measured values is reduced, and a fourth step of substituting the calculated value after the mathematical optimization into a Butler-Volmer equation to obtain an activation voltage under a condition that the electrode reaction is in equilibrium and obtaining the current-voltage characteristics, in which the calculated value obtained in the second step is the sum of electrode currents for each active site, 0000 Equation ⁢ 1 ∂ ∂ t C = D ⁢ ∂ 2 ∂ x 2 C + KC = O ( 1 ) (C is a concentration distribution, D is the diffusion coefficient, and K is the reaction rate constant).

HYDROGEN FUEL CELL SHIP WITH HYDROGEN TUBE TRAILER APPLIED THERETO

NºPublicación:  WO2026084084A1 23/04/2026
Solicitante: 
VINSSEN CO LTD [KR]
\uC8FC\uC2DD\uD68C\uC0AC \uBE48\uC13C
WO_2026084084_A1

Resumen de: WO2026084084A1

The present disclosure relates to a hydrogen fuel cell ship comprising: a hydrogen fuel cell; a fuel chamber which is located on a deck of the hydrogen fuel cell ship and is partitioned by one or more fuel chamber partition walls; and a hydrogen supply unit which supplies hydrogen to the hydrogen fuel cell from a hydrogen fuel container located in the fuel chamber, wherein the fuel chamber comprises: a hydrogen fuel container fixing portion comprising a twist lock foundation installed on the deck of the hydrogen fuel cell ship; the hydrogen fuel container loaded on the hydrogen fuel container fixing portion; and a buffering space formed between the fuel chamber partition walls spaced apart from the side surface of the hydrogen fuel container.

HIGH PERFORMANCE HYBRID POLYACRYLONITRILE COMPOSITES MEMBRANES

NºPublicación:  WO2026082841A1 23/04/2026
Solicitante: 
SYENSQO SPECIALTY POLYMERS ITALY S P A [IT]
POLITECNICO DI TORINO [IT]
WO_2026082841_A1

Resumen de: WO2026082841A1

The present invention pertains to a process for the manufacture of a hybrid organic/inorganic composite, to a polymer electrolyte membrane based on said hybrid and to uses of said electrolyte membrane in various applications, particularly in electrochemical applications.

Sensor zur Erfassung zum Nachweis mindestens einer vorbestimmten Komponente in einem mehrere Komponenten enthaltenden gasförmigen Fluid

NºPublicación:  DE102024210134A1 23/04/2026
Solicitante: 
BOSCH GMBH ROBERT [DE]
DE_102024210134_PA

Resumen de: DE102024210134A1

Es wird ein Sensor (10) zum Nachweis mindestens einer vorbestimmten Komponente in einem mehrere Komponenten enthaltenden gasförmigen Fluid (12) vorgeschlagen. Der Sensor (10) umfasst ein Sensorelement (20) mit mindestens einer beheizbaren Messmembran (22) in einem Messraum (16), einer Referenzmembran (32) in einem Referenzraum (34) und mit mindestens einer elektrischen Messbrücke (48), wobei der Sensor (10) weiterhin zur Erfassung eines elektrischen Widerstands der Messbrücke (48) ausgebildet ist, wobei der Sensor (10) weiterhin zur Erfassung eines auf die Messbrücke (48) einwirkenden Drucks basierend auf dem erfassten elektrischen Widerstand der Messbrücke (48) ausgebildet ist, wobei die Messbrücke (48) auf der Messmembran (22) und/oder der Referenzmembran (32) und/oder einer Zusatzmembran (60) angeordnet ist. Weiterhin wird ein Brennstoffzellensystem (62) mit einem Sensor (10) vorgeschlagen.

ELECTROCHEMICAL CELL SYSTEM INCLUDING HIGH DENSITY COLUMN MODULE ARCHITECTURE

NºPublicación:  US20260110102A1 23/04/2026
Solicitante: 
BLOOM ENERGY CORP [US]
Bloom Energy Corporation
US_20260110102_A1

Resumen de: US20260110102A1

0000 An electrochemical column module includes a column support, columns of electrochemical cells arranged in a row and disposed on the column support, electrical contacts configured to electrically connect the columns to a power source, a first conduit housing, a second conduit housing, an inlet conduit that extends through the first conduit housing and is fluidly connected to the columns, and an outlet conduit that extends through the second conduit housing and is fluidly connected to the columns.

SOLID OXIDE STACK WITH EASY REPLACEMENT OF DEFECTIVE OR AGED CELLS AND MANAGEMENT METHOD THEREOF

NºPublicación:  US20260112660A1 23/04/2026
Solicitante: 
KOREA INST ENERGY RES [KR]
KOREA INSTITUTE OF ENERGY RESEARCH
US_20260112660_A1

Resumen de: US20260112660A1

Disclosed is a solid oxide stack. The solid oxide stack according to the present invention includes: a module formed by stacking a plurality of unit cells; an upper manifold and a lower manifold installed to support a top surface and a bottom surface of the module, respectively; wherein each unit cell includes a cell frame with a central opening, an air electrode current collector, a solid oxide cell, and a fuel electrode current collector sequentially stacked and seated within the central opening, an interconnect formed on the cell frame having a fuel flow channel on one surface and an air flow channel on the opposite surface, a cell sealant positioned at the interface between the cell frame and the solid oxide cell, and a fuel electrode sealant positioned at the interface between the cell frame and the interconnect; and wherein the air flow channel opens to at least one side of the module. According to the present invention, the stack provides a removable modular unit structure without requiring an air electrode sealant, allowing defective or aged cells to be easily replaced without affecting the stack's overall performance. This simplifies maintenance, extends the stack's lifespan, and reduces operational costs.

ELECTROCHEMICAL ROD REACTOR

NºPublicación:  WO2026082414A1 23/04/2026
Solicitante: 
VOLTSTORAGE GMBH [DE]
VOLTSTORAGE GMBH
WO_2026082414_A1

Resumen de: WO2026082414A1

The invention provides an electrochemical rod reactor (100, 200), comprising a first porous electrode material (10) at an inside of the electrochemical rod reactor and a second porous electrode material (20) at an outside of the electrochemical rod reactor; and an ionic exchange membrane (30) separating the first and the second porous electrode materials; wherein the first porous electrode material is configured to allow a first fluid to contact the ionic exchange membrane at an inner surface of the ionic exchange membrane and the second porous electrode material is configured to allow a second fluid to contact the ionic exchange membrane at an outer surface of the ionic exchange membrane; and wherein the first and second porous electrode materials are electrically conductive.

MANAGING TRANSITION OF A FUEL CELL VEHICLE TO A HOT OPERATING MODE

NºPublicación:  US20260109266A1 23/04/2026
Solicitante: 
VOLVO TRUCK CORP [SE]
VOLVO TRUCK CORPORATION
US_20260109266_A1

Resumen de: US20260109266A1

A system and method for controlling transition of a fuel cell vehicle from a normal operating mode to a hot operating mode having a fuel saving operating mode is described. The method comprises determining a required value of a traction power from the fuel cell system for the fuel cell vehicle; determining a net electric power output value of the fuel cell system based on a fuel cell system power output and a cooling electrical power value; and controlling the fuel cell vehicle to transition from the normal operating mode to the hot operating mode via a first transition mode or via a second transition mode so that the net electric power output value is equal to the required value of the traction power and a coolant inlet temperature at a coolant inlet of a fuel cell stack of a fuel cell system of the fuel cell vehicle is equal to a hot coolant temperature.

MANAGING DEGRADATION IN HOT MODE OPERATION OF A FUEL CELL VEHICLE

NºPublicación:  US20260109267A1 23/04/2026
Solicitante: 
VOLVO TRUCK CORP [SE]
VOLVO TRUCK CORPORATION
US_20260109267_A1

Resumen de: US20260109267A1

A system and method of controlling operation of a fuel cell vehicle comprising a fuel cell system having a fuel cell stack is described. The method comprises obtaining route data of a route for the vehicle that comprises at least one section of the route wherein switching from a hot operating mode to a normal operating mode can be performed; when a state of health (SoH) of the fuel cell stack is within a target SoH and the vehicle assumes the hot operating mode, controlling the vehicle to either assume the normal operating mode or remain operating in the hot operating mode during the section of the route, based on an expected degradation of the fuel cell stack due to switching between the hot and normal operating modes and an expected degradation of the fuel cell stack due to the vehicle remaining operating in the hot operating mode when passing the section of the route.

REDOX FLOW BATTERY

NºPublicación:  WO2026082907A1 23/04/2026
Solicitante: 
CENTRE NAT RECH SCIENT [FR]
UNIV DE LORRAINE [FR]
CENTRE NATIONAL DE LA RECHERCHE SCIENTIFIQUE
UNIVERSITE DE LORRAINE
WO_2026082907_A1

Resumen de: WO2026082907A1

The invention relates to Redox flow battery comprising at least one electrochemical cell (CEC), a further electrochemical cell (SEC), an electrode disposed or arranged within each electrochemical half-cell, an ion-exchange membrane separating the two electrochemical half-cells of each electrochemical cell and circulating means arranged to circulate a first electrolytic media intended to be received in the battery through an electrochemical half-cell (FCEHC) of each of the at least one electrochemical cell and through an electrochemical half-cell (FSEHC) of the further electrochemical cell. One electrochemical half-cell (SSEHC) of SEC comprises at least one redox couple My/Mx insoluble in a second electrolytic media intended to be received in the SSEHC, according to formula (1), wherein x and y are oxidation number. The FSEHC is arranged to reduce an oxidized state Cb to a reduced state Cc, and conversely, of at least one redox couple Cb/Cc comprised in the first electrolytic media according to formula (2), wherein b and c are oxidation number. An absolute potential difference |ΔE1| between a redox potential E(Cb/Cc) of the at least one couple Cb/Cc, in a given or predetermined first electrolytic media, and a redox potential E(My/Mx) of the at least one couple My/Mx, in a given or predetermined second electrolytic media, is lower than or equal to 0.8 V.

MANAGING TRANSITION OF A FUEL CELL VEHICLE TO A HOT OPERATING MODE

NºPublicación:  US20260109268A1 23/04/2026
Solicitante: 
VOLVO TRUCK CORP [SE]
VOLVO TRUCK CORPORATION
US_20260109268_A1

Resumen de: US20260109268A1

A system and method controls transition of a fuel cell vehicle from a normal operating mode to a hot operating mode when a power demand from a fuel cell system of the fuel cell vehicle increases. The method includes determining a required value of a traction power from the fuel cell system for the fuel cell vehicle; determining a net electric power output value of the fuel cell system based on a fuel cell system power output and a cooling electrical power value; and controlling the fuel cell vehicle to transition from the normal operating mode to the hot operating mode by increasing the net electrical power output from a first fuel cell system output level threshold level to a second fuel cell system output level threshold level beyond which an increase in the fuel cell power output results in a decrease in the net electric power output value.

FUEL CELL SYSTEM

Nº publicación: US20260112666A1 23/04/2026

Solicitante:

AISAN IND [JP]
AISAN KOGYO KABUSHIKI KAISHA

US_20260112666_A1

Resumen de: US20260112666A1

A fuel cell system in one aspect of the disclosure includes a first pressure sensor for measuring the pressure in a hydrogen gas supply passage between a hydrogen absorbing alloy canister and an injector, and a control unit configured to control an exhaust-drain valve. When a measured value of the first pressure sensor is equal to or less than a predetermined pressure, the control unit controls the exhaust-drain valve to increase the number of opening-closing operations per unit time more than when the measured value of the first pressure sensor is higher than the predetermined pressure.

traducir