Ministerio de Industria, Turismo y Comercio LogoMinisterior
 

Alerta

Resultados 173 resultados
LastUpdate Última actualización 17/10/2025 [06:48:00]
pdfxls
Solicitudes publicadas en los últimos 60 días / Applications published in the last 60 days
Resultados 1 a 25 de 173 nextPage  

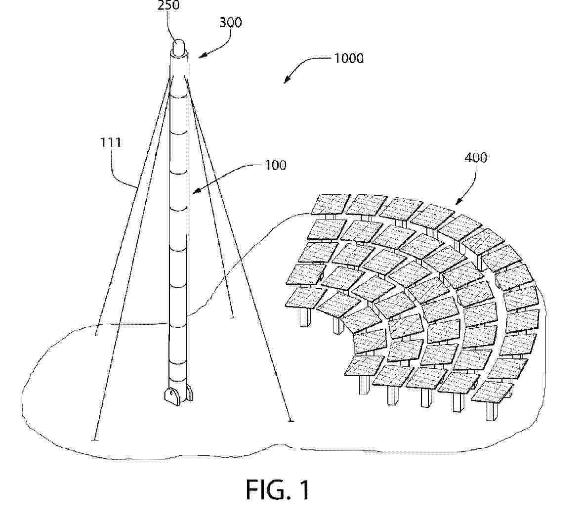
SYSTEMS AND METHODS FOR OBTAINING ENERGY IN SHADOWED REGIONS

NºPublicación:  US2025321025A1 16/10/2025
Solicitante: 
TRANS ASTRONAUTICA CORP [US]
Trans Astronautica Corporation
US_2021333019_A1

Resumen de: US2025321025A1

Systems and methods are disclosed for directing radiant energy to permanently shadowed or occasionally shadowed regions such as on the floors of craters or in valleys in lunar polar regions to provide illumination, thermal power, electricity, communications, and other services. Embodiments of the systems include reflector elements to provide diffuse illumination, focused illumination, and thermal power, structures to support the reflectors and other elements, communications devices for varied signal types, and methods for installing the system. The structure can be compactly folded and delivered to be automatically installed.

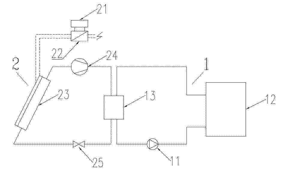
ENERGY EFFICIENT AND ADAPTIVE SPACE COOLING AND HEATING SYSTEM

NºPublicación:  US2025321027A1 16/10/2025
Solicitante: 
PURDUE RES FOUNDATION [US]
Purdue Research Foundation
US_2024328675_PA

Resumen de: US2025321027A1

A system and methods for heating and cooling are provided. The system may include an energy collector and an adaptive panel connected to the energy collector. The adaptive panel may a radiative cooling layer configured to dissipate heat from the energy collector. The radiative cooling layer may further include a thermo-responsive polymer configured to adjust transparency depending on temperature. The system may include a solar heating layer configured to absorb solar irradiation that passes through the radiative cooling layer and transfer heat to the energy collector.

Lunar Regolith Sintering: Orbital Directed Energy for Lunar Site Preparation

NºPublicación:  US2025319997A1 16/10/2025
Solicitante: 
LACKEY ANTHONY ROBERT [US]
WONG ADAM SULLIVAN [US]
Lackey Anthony Robert,
Wong Adam Sullivan

Resumen de: US2025319997A1

Described herein is a method of sintering lunar regolith using a lunar-orbital solar concentration device. Among other benefits, this method can reduce the mechanical hazards of lunar regolith by altering it's physical properties, without having mechanical equipment coming into contact with the regolith in the first place. Equipped with a solar concentrator array, a spacecraft orbiting the moon can take flyby shots at a specific area to be sintered every orbital period, heating the area of interest to a sufficient degree that the desired physical change takes place. After a number of orbits, the spacecraft will have created an area of improved lunar surface with regolith burned into larger, less abrasive particles, less damaging to future mechanical missions to be taken on.

SKIP MOUNT INSTALLATION SYSTEM

NºPublicación:  AU2024322165A1 16/10/2025
Solicitante: 
PEGASUS SOLAR INC
PEGASUS SOLAR INC
AU_2024322165_A1

Resumen de: AU2024322165A1

Systems and methods for mounting solar modules are disclosed herein. A mounting system for solar modules includes a first-row solar module and a second-row solar module having a bottom edge and a top edge opposite the bottom edge, a structural clamp configured to connect the top edge of the first-row solar module to a bottom edge of a second-row solar module, roof attachments configured to secure the first-row solar module and the second-row solar module, and structural clamps that connect the first-row solar module to the second-row solar module. The mounting system for solar modules may be installed by installing a first row of roof attachments to a roof surface using fasteners, installing a second row of roof attachments to a roof surface using fasteners, and installing a third row of roof attachments to a roof surface using fasteners.

SELF-SUSTAINING INDOOR FARMING SYSTEM

NºPublicación:  US2025318479A1 16/10/2025
Solicitante: 
IDEALAB STUDIO LLC [US]
Idealab Studio, LLC

Resumen de: US2025318479A1

A self-sustaining farming system includes a building with aperture(s) in a side of the building. Reflected sunlight from heliostats adjacent the building is directed to and passes through the aperture(s) and through light tube(s) that direct light onto plants disposed inside the building proximate the light tube(s). A portion of the reflected sunlight is directed to a photovoltaic panel for generating electricity that is used by components and electronics in the building. A portion of the reflected sunlight can be converted to heat that can be stored in a heat storage unit for use in maintaining the internals of the building at a controlled temperature and/or to generate water from air, the water used to irrigate the plants in the building. The system utilizes all of the spectrum of sunlight to provide a self-sustaining farming environment that can operate in remote locations (e.g., desert) using only sunlight to grow plants.

SELF-SIMILAR HIGH-EFFICIENCY SOLAR CELLS AND CONCENTRATORS

NºPublicación:  EP4631111A1 15/10/2025
Solicitante: 
NANT HOLDINGS IP LLC [US]
NANTG POWER LLC [US]
Nant Holdings IP, LLC,
NantG Power, LLC
CN_120304037_PA

Resumen de: CN120304037A

Optical devices, such as photovoltaic modules, are described that include features such as solar tracking, solar concentration, stacked cell arrangements, and thermal management to achieve high photovoltaic efficiency. The photovoltaic module may be constructed using a variety of different materials and configurations, or as an integral functionally graded structure, to limit the complexity of manufacture, operation and maintenance while achieving high performance. The use of thermal management structures integrated directly into photovoltaic cells can maintain such cells at desired temperatures, which will be beneficial in optical concentrating configurations.

TRACKING DEVICE FOR TRACKING A BEAM PATH OF A PHOTOVOLTAIC LENS UNIT DEPENDING ON THE SUN POSITION

NºPublicación:  EP4631110A1 15/10/2025
Solicitante: 
SOLPURE GMBH [AT]
SolPure GmbH
WO_2024119205_PA

Resumen de: WO2024119205A1

The invention relates to a tracking device (10) for tracking a beam path (S) of a photovoltaic lens unit (110) depending on the sun position, comprising a first tracking frame (20) with a plurality of first mirror elements (22) moveably mounted therein and a second tracking frame (40) with a plurality of second mirror elements (42) moveably mounted therein and arranged after the first mirror elements (22) in the beam path (S), and comprising a first control device (24) with a first control actuator (25) for moving the first mirror elements (22) about first control axes (23) between at least two different angular positions and a second control device (44) with a second control actuator (45) for moving the second mirror elements (42) about second control axes (43) between at least two different angular positions, wherein the orientation of the first control axes (23) differs from the orientation of the second control axes (43).

光伏光热热泵系统及其控制方法、热泵机组

NºPublicación:  CN120777751A 14/10/2025
Solicitante: 
珠海格力电器股份有限公司
CN_120777751_PA

Resumen de: CN120777751A

本发明公开了一种光伏光热热泵系统及其控制方法、热泵机组;热泵系统的制冷剂系统与水系统能进行热交换,水系统中的水泵的输入端与供水端、水箱底部相连,水泵的输出端与第二光伏光热组件的光热端入口、冷凝器的水回路入口相连;第二光伏光热组件的光热端出口通过温度监测仪、第二电磁阀与水箱顶部、用水端相连;冷凝器的水回路出口通过第一电磁阀与水箱顶部、用水端相连;中央控制器与环境感温包、第二光伏光热组件的光热端出口的水温度及辐照强度检测器相连,用于获取环境温度、温度监测仪及辐照强度,以对水系统进行控制;本发明能够通过第二光伏光热组件进行水加热,还能够通过冷凝器的制冷剂回路对水加热,提升热泵系统的COP能力。

一种绿色建筑预制多功能墙面结构

NºPublicación:  CN120777645A 14/10/2025
Solicitante: 
桂林理工大学广西壮族自治区烟草公司柳州市公司中国市政工程中南设计研究总院有限公司
CN_120777645_PA

Resumen de: CN120777645A

本发明属于建筑环境领域,针对现代建筑墙体透光与室内环境问题,设计了一种绿色建筑预制多功能墙面结构。其主体结构为窗体,底部水槽的清水蒸发,为光催化提供原料并保证室内湿度,水槽前端吸光装置将太阳能转化为热能,助力水分蒸发。提蒸架下部多孔结构使水蒸气均匀弥散,通过毛细作用提升水分至上部吸水结构板,防止水气分布不均。催化板内侧涂布光催化剂,受可见光激发产生氢氧自由基用于杀菌。窗体的上板框等结构设计便于组装与安装,集热板采用石墨烯或石墨材质。通过调节毛细管内径,在50℃时可使提升液面高度达窗体高度一半。该墙面结构集采光、调节温湿度、杀菌于一体,且成本低,为绿色健康居住空间提供新方案。

槽式光热提纯石英砂的装置及方法

NºPublicación:  CN120777762A 14/10/2025
Solicitante: 
中国石油天然气股份有限公司
CN_120777762_PA

Resumen de: CN120777762A

本发明公开了槽式光热提纯石英砂的装置,包括槽式太阳能集热场,槽式太阳能集热场连接有低温熔盐储罐,太阳能集热场还连接有高温熔盐储罐,低温熔盐储罐与高温熔盐储罐相连,低温熔盐储罐与高温熔盐储罐之间设置有石英砂提纯加热器。本发明还公开了提纯石英砂的方法,将低温熔盐储罐中的熔盐在槽式太阳能集热场中进行加热,得到高温熔盐;将高温熔盐输送至高温熔盐储罐中储存,将高温熔盐储罐中高温熔盐送至石英砂提纯加热器;通过石英砂提纯加热器中对高温熔盐与石英砂进行换热提纯,得到提纯后的石英砂,同时,将换热后的熔盐流回低温熔盐储罐,本发明较好地融合了新能源与非常规油气开发,解决目前压裂砂运输距离远、成本高的问题。

熔盐塔式光热光伏电站与砂厂复合提纯系统及方法

NºPublicación:  CN120777759A 14/10/2025
Solicitante: 
中国石油天然气股份有限公司
CN_120777759_PA

Resumen de: CN120777759A

本发明公开的熔盐塔式光热光伏电站与砂厂复合提纯系统,包括吸热塔,吸热塔顶部设置有吸热器,吸热塔周边均匀设置有若干定日镜,若干定日镜的镜面均朝向吸热器,吸热器分别连接有低温熔盐储罐、高温熔盐储罐,低温熔盐储罐、吸热器、高温熔盐储罐、石英砂提纯加热器与熔盐蒸汽发生器依次连接形成循环回路。本发明的熔盐塔式光热光伏电站与砂厂复合提纯方法,将开采的石英砂经水洗风干后输送至石英砂提纯加热器,利用高温熔盐储罐输送的高温熔盐对石英砂颗粒在高温条件下焙烧提纯,最后将石英砂按标准分级。本发明的熔盐塔式光热光伏电站与砂厂复合提纯系统及方法,具有节能降本的特点。

熔盐塔式光热提纯石英砂的装置及方法

NºPublicación:  CN120777760A 14/10/2025
Solicitante: 
中国石油天然气股份有限公司
CN_120777760_PA

Resumen de: CN120777760A

本发明公开了熔盐塔式光热提纯石英砂的装置,包括定日镜和吸热塔,吸热塔上部设置有吸热器,定日镜均匀分布在吸热塔的周边且镜面均朝向吸热器;吸热器分别与低温熔盐储罐、高温熔盐储罐连接,低温熔盐储罐、吸热器、高温熔盐储罐与石英砂提纯加热器连接形成循环回路;定日镜聚光辐射能流投射至吸热器的表面,利用光热进行石英砂提纯。本发明还公开了提纯石英砂的方法,将石英砂经水洗风干后输送至石英砂提纯加热器,利用高温熔盐储罐输送的高温熔盐对石英砂颗粒在高温条件下焙烧提纯,最后将石英砂分成多级粒度产品。本发明提纯后的石英砂纯度高,杂质含量低,满足光电子、光纤、玻璃等行业对石英砂的高纯度要求。

一种碟形太阳能光斑追踪装置

NºPublicación:  CN120777761A 14/10/2025
Solicitante: 
九天文化有限公司
CN_120777761_PA

Resumen de: CN120777761A

本发明涉及一种碟形太阳能光斑追踪装置,包括太阳能集热反射镜、集热器及光斑追踪系统、立柱和太阳能追日云台转向系统;所述太阳能集热反射镜上设有风速控制仪、太阳能集热反射镜底座;所述太阳能集热反射镜上开设有通风孔;所述集热器及光斑追踪系统包括光斑焦点追踪控制器、光斑探头、集热器出口、集热器进口、隔热玻璃、聚光镜、电动推杆和滑轨;所述聚光镜与集热器及光斑追踪系统固定连接;所述太阳能追日云台转向系统包括追日控制器和转向系统;本装置占地面积小,农村小院,商超,房顶;地面只要不遮挡阳光均可安装,光利用率高,100平方房屋取暖,制冷采光占地2平方,造价成本低,免维护。

一种太阳能光热光伏复合式集热设备

NºPublicación:  CN120760329A 10/10/2025
Solicitante: 
安徽农业大学
CN_120760329_PA

Resumen de: CN120760329A

本发明涉及太阳能光热光伏复合式集热设备技术领域,且公开了一种太阳能光热光伏复合式集热设备,包括底座,两个底座之间贯通连接有热水管,两个底座之间固定连接有底杆,底杆的两侧转动连接有转动板,在使用前,将该设备安装在所需位置,并确保所需加热的水源可进入热水管内部,随后,在需要进行集热时,接通电动伸缩杆的电源,延伸的电动伸缩杆带动推动板向下移动,下移的推动板通过转动杆带动转动板以连接点为中心产生转动,向外张开的转动板,将带动多个反射镜同步向外移动,此时多个外张的反射镜将折射外部的光线,并使光线反射至热水管的背光位置,增加热水管的照射面积,提高设备的集热效果。

一种用于泳池盖布的太阳能蓄热与温度调控系统

NºPublicación:  CN120760331A 10/10/2025
Solicitante: 
宁波诺兰休闲用品有限公司
CN_120760331_PA

Resumen de: CN120760331A

本发明公开了一种用于泳池盖布的太阳能蓄热与温度调控系统,涉及泳池热能管理领域;超材料光子集热模块采用渐变纳米柱阵列和相变材料提升蓄热;热二极管蓄热模块借助纳米天线和仿生结构实现热流单向传输;混沌边缘温控模块基于洛伦兹系统模型精准控温;生物拟态感知模块通过仿生传感器和类脑芯片监测调控;还含偏振光切换和蒸发抑制模块,实现光热转换和蒸发量控制。本发明日蓄热量大,水温控制精准,夜间热散失少,散热效率高,能耗低,光伏转换效率高,泳池水蒸发量少,清洁周期长,维护成本低,实现泳池热能高效管理与智能调控。

利用太阳能和空气热能来加热石油储油罐的热泵

NºPublicación:  CN120760350A 10/10/2025
Solicitante: 
山东创利思源环境科技有限责任公司
CN_120760350_PA

Resumen de: CN120760350A

本发明公开了利用太阳能和空气热能来加热石油储油罐的热泵,主要涉及热泵的技术领域。包括用于加热石油储油罐的热泵,热泵包括压缩机、四通阀、室外翅片式换热器、储油罐内直热式冷凝器、膨胀阀、太阳能集热组件,太阳能集热组件包括固定座、以及转动设置在固定座上的活动座,活动座上转动连接有支架,支架上转动连接有若干个光热板。本发明的有益效果在于:解决传统加热石油储油罐成本较高、污染环境的问题,提高加热石油储油罐的效率和效果,同时降低加热所需的成本,提高对环境的保护。

一种具有集水功能的太阳能干燥装置

NºPublicación:  CN120760413A 10/10/2025
Solicitante: 
北京石油化工学院
CN_120760413_PA

Resumen de: CN120760413A

本发明涉及一种具有集水功能的太阳能干燥装置,属于太阳能干燥领域。该太阳能干燥装置包括干燥室、干燥室内部捕水导流单元、干燥室外部捕水导流单元和集水单元;其中,干燥室内部捕水导流单元包括捕水材料层、导流沟和汇流槽;捕水材料层附着于干燥室内部的侧壁表面和/或顶部组件表面,具有阵列式排布的多棱锥结构、圆锥结构和网格状纹理结构中的至少一种结构;导流沟设置在捕水材料层表面,汇流槽开设在捕水材料层的底部;导流沟与汇流槽连通;本发明通过在常规太阳能干燥装置增设内部捕水导流单元、外部捕水导流单元和集水单元,能够调节干燥室内部湿空气的相对含湿量,提高干燥效率并实现干燥物料排出水分的部分回收利用。

SOLAR THERMAL ENERGY COLLECTION AND STORAGE FOR HEATING BUILDINGS

NºPublicación:  US2025314387A1 09/10/2025
Solicitante: 
HOLLICK SOLAR SYSTEMS LTD [CA]
HOLLICK SOLAR SYSTEMS LIMITED
US_2025314387_PA

Resumen de: US2025314387A1

An apparatus for heating ambient air for an ASHP, the apparatus including a thermal battery and a sunlight-absorbent collector panel configured to be mounted on a building. The panel is exposed to ambient air and defines an air collection space between itself and the building when mounted on the building. The collector panel has a plurality of air inlet openings to allow the ambient air to flow into the air collection space. A panel outlet allows the collected air to flow from the air collection space to the thermal battery. The thermal battery includes battery airflow outlet in fluid communication with the ASHP and an external vent to the outside. One or more dampers control the airflow through the external vent and/or the battery airflow outlet. An air mover maintains a predefined airflow from the panel outlet to the battery airflow inlet. A controller controls the position of the one or more dampers.

SOLAR-BASED POWER GENERATION MODULES

NºPublicación:  AU2024237958A1 09/10/2025
Solicitante: 
VOLTIRIS SA
VOLTIRIS SA
AU_2024237958_PA

Resumen de: AU2024237958A1

The present invention relates to Energy generation panel comprising at least two energy generation modules, each energy generation modules comprising a first surface presenting an energy harvesting device, a second surface, a reflecting surface, and a holding structure connecting the first and second surfaces together so as to present a volume in between, wherein the reflecting surface is configured to filter an incident sunlight thereby letting a first portion of said sunlight pass through it and reflecting a second portion of said sunlight, characterized in that said reflecting surface presents a plurality of reflecting regions differently oriented with respect to each other and each being configured to homogeneously reflect said second portion of incident light on a collecting surface of said energy harvesting device.

Methods And Systems For Separating Metals

NºPublicación:  US2025312707A1 09/10/2025
Solicitante: 
NANT HOLDINGS IP LLC [US]
Nant Holdings IP, LLC
US_2025312707_A1

Resumen de: US2025312707A1

Methods and systems for separating a first metal from a metal-containing feed stream are provided. The method can include applying solar energy, for example, by focusing one or more mirrors in one or more heliostats, to heat a metal-containing feed stream in a heating zone to a first temperature to produce a first vapor including the first metal. The first vapor can be condensed in a condensation zone to produce a first liquid including the first metal, and the first liquid can be collected. The system can include a separation unit include a heating zone in fluid communication with a condensation zone and a means for applying solar energy to heat a metal-containing feed stream disposed in the heating zone.

SYSTEMS AND METHODS FOR SPLIT-CELL AND MULTI-PANEL PHOTOVOLTAIC TRACKING CONTROL

NºPublicación:  US2025317092A1 09/10/2025
Solicitante: 
NEXTRACKER LLC [US]
Nextracker LLC
US_2025317092_PA

Resumen de: US2025317092A1

Split-cell and multi-panel photovoltaic backtracking control systems and methods allow for increased total power generation during low sun elevation conditions by shading a percentage of panel modules, thereby allowing for a lower angle of incidence on unshaded modules. The control systems and methods involve determining a sun elevation angle, a traditional backtracking angle, a split-cell or multi-panel backtracking angle, a single-cell or single-panel relative light transmission (RLT) based on the single-cell or single-panel backtracking angle, and a split-cell or multi-panel RLT based on the split-cell or multi-panel backtracking angle. If twice the single-cell or single-panel RLT is greater than the split-cell or multi-panel RLT, the split-cell or multi-panel backtracking angle is used; otherwise, the single-cell or single-panel backtracking angle is used. The control systems and methods may further involve determining a diffuse fraction index (DFI) and, if the DFI is greater than a DFI limit, using a DFI tracking angle.

HEAT EXCHANGER MODULE AND PHOTOVOLTAIC MODULE

NºPublicación:  WO2025209802A1 09/10/2025
Solicitante: 
MAHLE INT GMBH [DE]
MAHLE INTERNATIONAL GMBH
DE_102024109168_PA

Resumen de: WO2025209802A1

The invention relates to a heat exchanger module (1), - comprising at least two flat tubes (2) which extend at least approximately in parallel and each of which has a connection region (3) at a longitudinal end, - comprising a connection piece (4) which is tightly connected to an associated connection region (3) and has an inlet (5), which is arranged transversely to a longitudinal direction (7) of the flat tube (2), and/or an outlet (6), which is likewise arranged transversely to the longitudinal direction (7) of the flat tube (2), - wherein two adjacent connection pieces (4) are communicatively interconnected via their inlet (5) and outlet (6), - wherein an intermediate region (11) is arranged between two connection regions (3) in the longitudinal direction (7) of the flat tube (2), - wherein at least one connection region (3) is angled at least by a first angle α with respect to the intermediate region (11). As a result, a photovoltaic module (19) equipped therewith can achieve a particularly high degree of efficiency.

SOLAR PHOTOVOLTAIC BLINDS AND CURTAINS FOR RESIDENTIAL AND COMMERCIAL BUILDINGS

NºPublicación:  US2025314397A1 09/10/2025
Solicitante: 
SIGMAGEN INC [US]
Sigmagen, Inc
US_2025314397_PA

Resumen de: US2025314397A1

Solar photovoltaic window blind slats for power generation from internal and external light sources are provided are provided. A plurality of solar cells are attached to at least two sides of a slat core. Distributed maximum power point tracking optimizer components are associated with each solar cell. The solar cells and corresponding distributed maximum power point tracking optimizer components on each slat side are connected in electrical series.

MOUNTING SYSTEM FOR A METAL PANEL

NºPublicación:  EP4628672A1 08/10/2025
Solicitante: 
RMH TECH LLC [US]
RMH Tech LLC
EP_4628672_PA

Resumen de: EP4628672A1

A mounting system for a metal panel includes a mounting device couplable to a panel projection of a metal panel. The mounting system includes a crossmember that is couplable to the mounting device either directly via fasteners or indirectly via an adaptor. Where the mounting system includes the adaptor, the adaptor is couplable to the mounting device via a fastener. The adaptor and the crossmember have interlocking features that allow for the coupling of the adaptor to the crossmember at a location proximate to the mounting device. The mounting system optionally includes a clip that is configured to engage the crossmember via a second fastener. The clip and the crossmember have interlocking features that allow for the coupling of the clip to the crossmember at any location along the length of the crossmember. An extension is optionally usable to couple an additional crossmember to the crossmember.

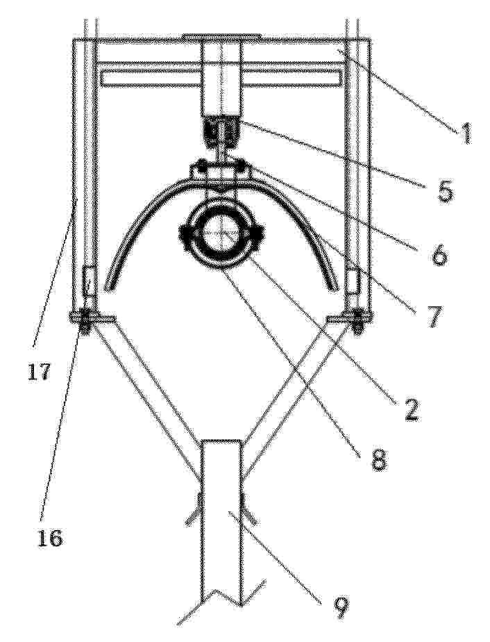
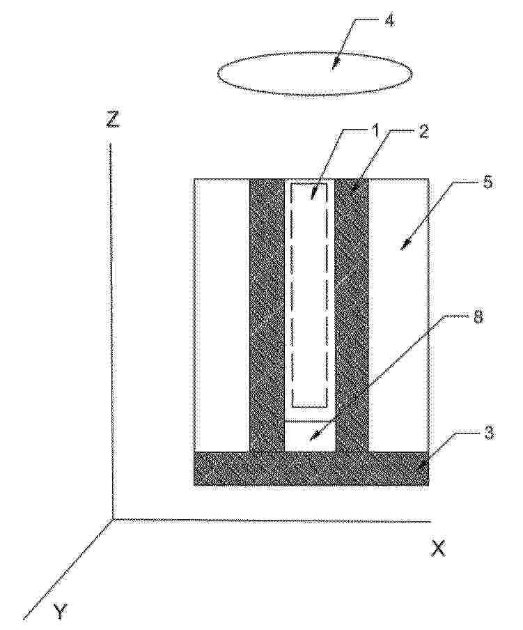
Solar thermal collector

Nº publicación: GB2639896A 08/10/2025

Solicitante:

SOLARISKIT LTD [GB]
SolarisKit Ltd

GB_2639896_PA

Resumen de: GB2639896A

A solar thermal collector 1 includes a conduit 2 arranged in a coil structure using guides of a supporting column 3, and in use the conduit carries a fluid which absorbs solar radiation. The column can include two intersecting plates that together create four arms extending away from the centre in a cross-shaped cross-section with opposing edges of each plate defining the guides. The spacing of the guides means that adjacent portions of the conduit are not in contact with one another, and over 80% of the space between adjacent portions of the conduit do not align with a space between adjacent portions of the conduit on the diametrically opposite side of the coil. The resultant conduit alignment, such that over 80% of the space between adjacent portions of the conduit do not align with a space between adjacent portions of the conduit on the diametrically opposite side of the coil results in reduced optical losses and increases the efficiency of the solar thermal collector.

traducir