Ministerio de Industria, Turismo y Comercio LogoMinisterior
 

Hidrógeno electrolítico

Resultados 326 resultados
LastUpdate Última actualización 12/02/2026 [07:08:00]
pdfxls
Publicaciones de solicitudes de patente de los últimos 60 días/Applications published in the last 60 days
Resultados 1 a 326  

STEAM ELECTROLYSIS DEVICE AND STEAM ELECTROLYSIS METHOD

NºPublicación:  EP4692424A1 11/02/2026
Solicitante: 
UNIV KYUSHU NAT UNIV CORP [JP]
DLR DEUTSCHES ZENTRUM FUER LUFT UND RAUMFAHRT E V [DE]
Kyushu University, National University Corporation,
DLR Deutsches Zentrum f\u00FCr Luft- und Raumfahrt e.V
EP_4692424_A1

Resumen de: EP4692424A1

It is an object of the present invention to provide a steam electrolysis device and a steam electrolysis method, which have high energy efficiency. The present invention relates to: a steam electrolysis device, comprising an anode electrode chamber, a cathode electrode chamber, and an ion conductor disposed between these electrode chambers, wherein steam in an amount more than twice the amount of hydrogen generated is supplied to at least one selected from the anode electrode chamber and the cathode electrode chamber, and 50% or less of the supplied steam is electrolyzed; and a steam electrolysis method using the steam electrolysis device.

METHANOL SYNTHESIS WITH HYDROGEN RECOVERY UNIT

NºPublicación:  EP4688712A1 11/02/2026
Solicitante: 
TOPSOE AS [DK]
Topsoe A/S
WO_2024208792_PA

Resumen de: WO2024208792A1

A methanol plant and a process for the production of methanol is provided. A hydrogen recovery section receives off-gas stream from the methanol synthesis section and outputs a hydrogen-rich stream, which is recycled upstream the methanol synthesis section.

MEMBRANE ELECTRODE ASSEMBLY AND WATER ELECTROLYSIS CELL

NºPublicación:  EP4689231A1 11/02/2026
Solicitante: 
GREENERITY GMBH [DE]
Greenerity GmbH
KR_20250161639_PA

Resumen de: CN121013925A

The invention relates to a membrane electrode assembly (1) for a water electrolyser, comprising an anode (2), a cathode (3) and a hydrocarbon membrane (4) located between the anode (2) and the cathode (3), further comprising a first gas recombination layer (5) arranged between the anode (2) and the hydrocarbon membrane (4) wherein the first gas recombination layer (5) comprises a noble metal (6), a ceramic material (7) and a proton conducting polymer (8), and wherein the volume fraction of the proton-conducting polymer (8) is 24 to 84 vol%, in particular 35 to 75 vol%, and in particular 46 to 65 vol%, based on the total volume of the gas recombination layer (5).

MEMBRANE ELECTRODE ASSEMBLY AND WATER ELECTROLYSIS CELL

NºPublicación:  EP4689238A1 11/02/2026
Solicitante: 
GREENERITY GMBH [DE]
Greenerity GmbH
KR_20250161638_PA

Resumen de: CN120981610A

The invention relates to a membrane electrode assembly (1) for a water electrolyser, comprising an anode (2), a cathode (3) and a hydrocarbon membrane (4) located between the anode (2) and the cathode (3), further comprising a first gas recombination layer (5) arranged between the anode (2) and the hydrocarbon membrane (4), in which at least one adhesion layer (6) is arranged between the gas recombination layer (5) and the hydrocarbon membrane (4), wherein the adhesive layer (6) comprises at least one ceramic material (7) and a proton-conducting polymer (8).

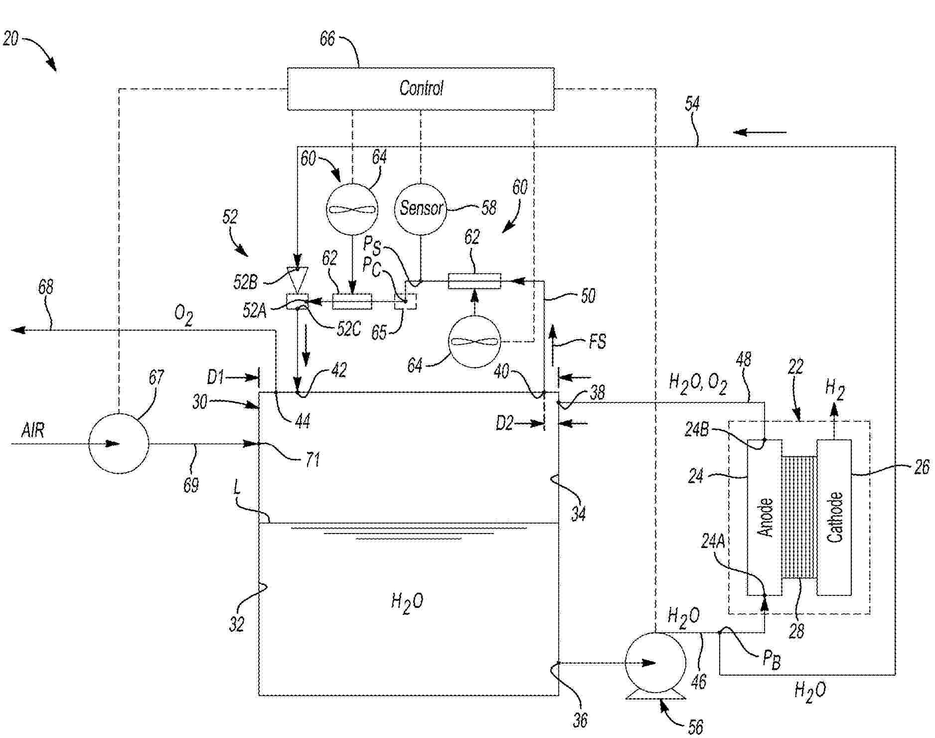
HYDROGEN GAS GENERATION SYSTEM

NºPublicación:  EP4688647A1 11/02/2026
Solicitante: 
UNIV CALIFORNIA [US]
THE REGENTS OF THE UNIVERSITY OF CALIFORNIA
CN_120981421_PA

Resumen de: CN120981421A

A hydrogen production system comprising: a first electrode having an electrocatalyst, a second electrode having an electron donor material comprising a plurality of active sites, the second electrode configured to release electrons from the active sites within a predetermined working potential range below a working potential triggering an oxygen evolution reaction; a first electrolyte in contact with the first and second electrodes, the electrolyte being a source of hydrogen protons; and a power source configured to provide the system with the predetermined operating potential range to release electrons from the second electrode and transfer electrons to the first electrode such that hydrogen protons combine with the electrons to produce hydrogen gas.

ELECTROCATALYTIC MIXED IRON-VANADIUM OXIDE ELECTRODE, PRODUCTION METHOD FOR SAME AND ITS USES IN HYDROGEN PRODUCTION

NºPublicación:  EP4693486A1 11/02/2026
Solicitante: 
UNIV VALENCIA [ES]
UNIV CASTELLON JAUME I [ES]
Universitat de Val\u00E8ncia,
Universitat Jaume I De Castell\u00F3n
EP_4693486_PA

Resumen de: EP4693486A1

The invention relates to an electrocatalytic electrode comprising a coating film on an electrically conductive base substrate that includes a non-stoichiometric mixed oxide dispersed in the film, including a mixture of iron and vanadium, in a metal-organic matrix, the organic part of which includes the mixed oxide dispersed therein. The electrocatalytic electrode can be used for the production of molecular hydrogen.The invention also relates to a method for producing the electrocatalytic electrode and the use of the electrocatalytic electrode for the improved production of molecular hydrogen by means of at least water hydrolysis, alkaline water electrolysis, alkaline electrolysis via ion exchange, as a selective electrode and as an electrode for the oxidation of organic compounds in an aqueous solution.

用于水碱性分解成氢和氧的电化学电池的电极及其制造方法

NºPublicación:  CN121511328A 10/02/2026
Solicitante: 
艾蓝腾欧洲有限公司弗劳恩霍夫应用研究促进协会
CN_121511328_A

Resumen de: AU2024304508A1

According to the invention, electrodes are arranged on two opposite surfaces of a separator. Each electrode consists of an open-pore metal structure, in particular a metal foam made of at least one of the chemical elements Ni, Al, Mo, Fe, Mn, Co, Zn, La, Ce, or an alloy of at least two of said chemical elements or an intermetallic compound of at least two of said chemical elements. A continuously decreasing catalytic activity is provided from the surface facing a separator or the respective other electrode of each electrochemical cell to the opposite surface of the respective electrode, and/or a continuously increasing porosity and/or pore size and/or a continuously decreasing specific surface area is provided from the surface facing a separator or the respective other electrode of each electrochemical cell to the opposite surface of the respective electrode.

衣物洗涤设备

NºPublicación:  CN121496712A 10/02/2026
Solicitante: 
无锡美芝电器有限公司
CN_121496712_PA

Resumen de: CN119491243A

The invention relates to the technical field of household appliances, and provides a hydrogen peroxide generating device and application thereof. The hydrogen peroxide generating device comprises a shell, a liquid inlet and a liquid outlet, the liquid inlet and the liquid outlet are formed in the shell, the liquid inlet is used for being connected with a water supply component, a cathode piece and an anode piece which are used for electrolyzing water to generate a hydrogen peroxide solution are arranged in the shell, and the liquid outlet is used for discharging the generated hydrogen peroxide solution. According to the hydrogen peroxide generating device provided by the invention, water entering the shell through the liquid inlet can be electrolyzed to generate the hydrogen peroxide solution, and the generated hydrogen peroxide solution is discharged through the liquid outlet; the hydrogen peroxide generating device can be applied to household appliances such as clothes washing equipment, clothes processing equipment, an air conditioner, a dehumidifier, a refrigerator and a dish washing machine, can play a good role in cleaning, odor removal, disinfection, sterilization and the like, reduces the use of detergent, and improves the use experience of a user.

用于制备绿氢的系统和方法

NºPublicación:  CN121511206A 10/02/2026
Solicitante: 
动力与概念有限责任公司暨克莱斯勒集团
CN_121511206_PA

Resumen de: AU2023449815A1

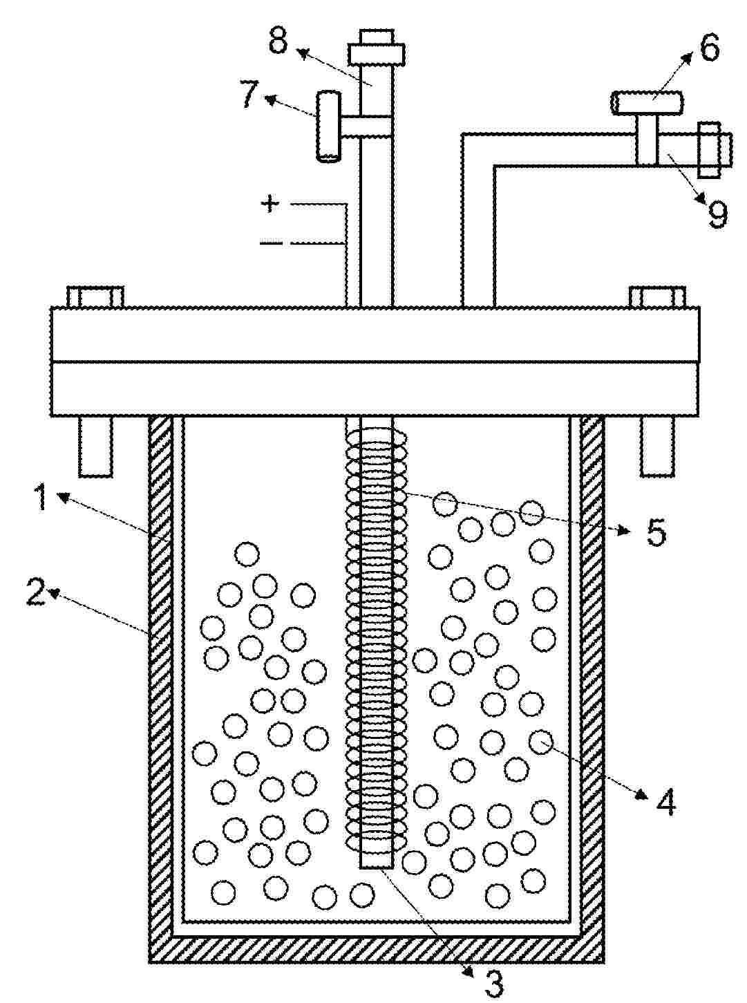
A system and method of making hydrogen from water. A cylindrical reaction vessel is provided with an outer shell, a central shaft, and one or more concentric inner tubes separated by annular spaces. Water is delivered to the annular spaces by a water pump through an inlet defined in the reaction vessel. The water courses along a tortuous flow path. That path begins at an inner annular space around a central shaft. It ends at an outer annular space. The water emerges from the reaction vessel through an outlet associated with a manifold. A high-frequency vibratory stimulus is applied to the reaction vessel and water. Water molecules are dissociated into hydrogen molecules and oxygen atoms. These reaction products are delivered through the manifold along an effluent flow path to a receiving pressure vessel before deployment to a sub-assembly for harnessing clean energy.

过氧化氢发生装置及衣物洗涤设备

NºPublicación:  CN121472893A 06/02/2026
Solicitante: 
无锡美芝电器有限公司
CN_121472893_PA

Resumen de: CN119491243A

The invention relates to the technical field of household appliances, and provides a hydrogen peroxide generating device and application thereof. The hydrogen peroxide generating device comprises a shell, a liquid inlet and a liquid outlet, the liquid inlet and the liquid outlet are formed in the shell, the liquid inlet is used for being connected with a water supply component, a cathode piece and an anode piece which are used for electrolyzing water to generate a hydrogen peroxide solution are arranged in the shell, and the liquid outlet is used for discharging the generated hydrogen peroxide solution. According to the hydrogen peroxide generating device provided by the invention, water entering the shell through the liquid inlet can be electrolyzed to generate the hydrogen peroxide solution, and the generated hydrogen peroxide solution is discharged through the liquid outlet; the hydrogen peroxide generating device can be applied to household appliances such as clothes washing equipment, clothes processing equipment, an air conditioner, a dehumidifier, a refrigerator and a dish washing machine, can play a good role in cleaning, odor removal, disinfection, sterilization and the like, reduces the use of detergent, and improves the use experience of a user.

氢气生产组件和用于生产氢气的方法

NºPublicación:  CN121488071A 06/02/2026
Solicitante: 
RSJ \u5965\u76DB\u79C1\u4EBA\u6709\u9650\u516C\u53F8
CN_121488071_PA

Resumen de: WO2024231154A1

The present invention relates to a hydrogen gas production assembly comprised of a hydrogen gas production device, a container comprising an aqueous electrolyte solution, a storage container for storing produced hydrogen gas an input providing the aqueous electrolyte solution from the container to the hydrogen gas production device and an output for transferring produced hydrogen gas from the hydrogen gas production device to the storage container. The present invention further relates to methods for the production of hydrogen gas via the hydrogen gas production assembly.

HYDROGEN PRODUCTION SYSTEM

NºPublicación:  US20260035816A1 05/02/2026
Solicitante: 
ABB SCHWEIZ AG [CH]
ABB Schweiz AG
US_20260035816_PA

Resumen de: US20260035816A1

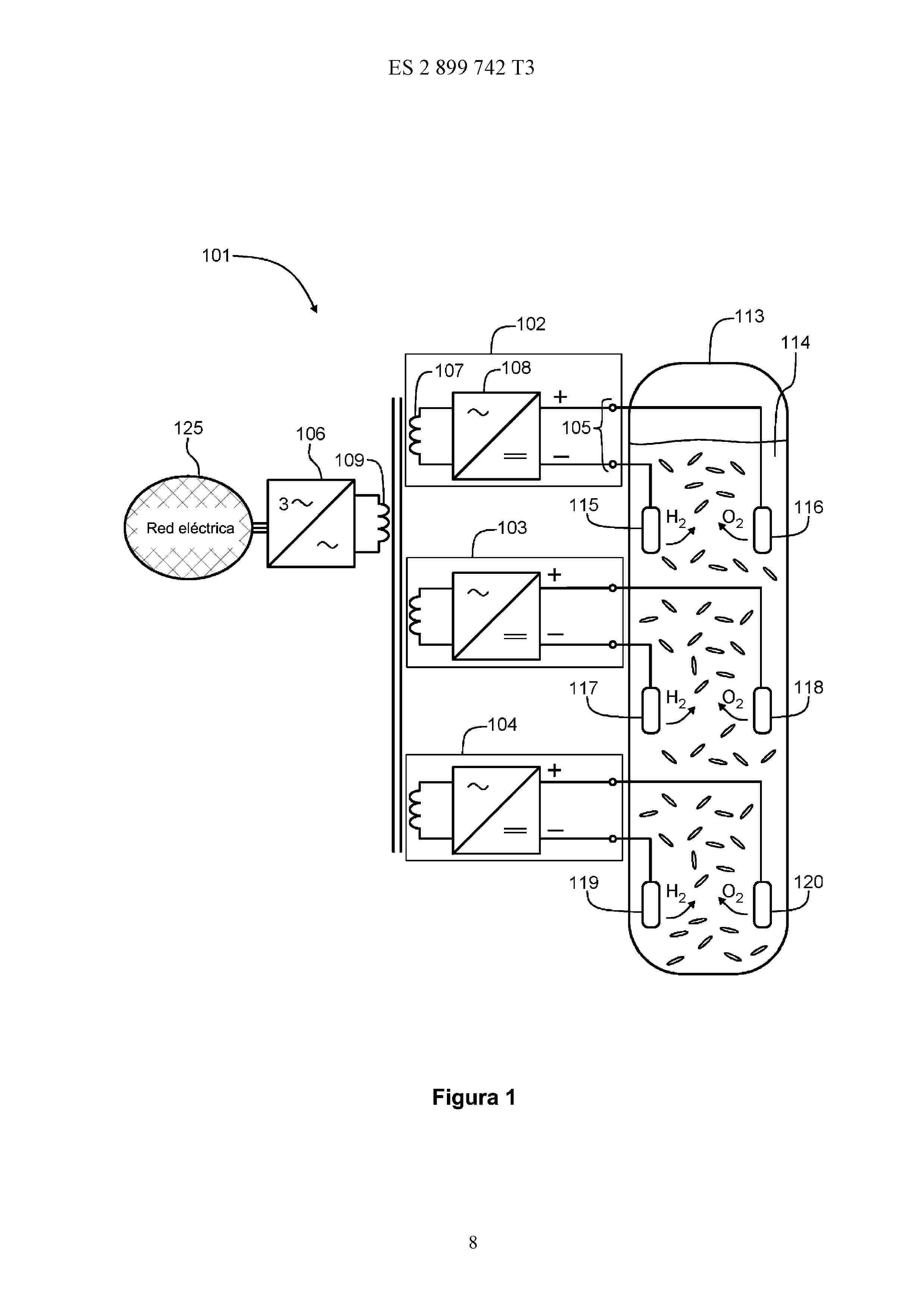
A hydrogen production system including: a first renewable power source, a first electrolyser, and a single stage power converter having an input side and an output side, wherein the input side is connected to the first renewable power source and the output side is connected to the first electrolyser.

CONTROL DEVICE FOR HYDROGEN PRODUCTION APPARATUS, HYDROGEN PRODUCTION FACILITY, METHOD FOR CONTROLLING HYDROGEN PRODUCTION APPARATUS, AND CONTROL PROGRAM FOR HYDROGEN PRODUCTION APPARATUS

NºPublicación:  US20260035817A1 05/02/2026
Solicitante: 
MITSUBISHI HEAVY IND LTD [JP]
MITSUBISHI HEAVY INDUSTRIES, LTD
US_20260035817_PA

Resumen de: US20260035817A1

This control device for a hydrogen production apparatus is intended to be used for a hydrogen production apparatus including an electrolyzer for electrolyzing water and a rectifier for supplying a direct-current electric power to the electrolyzer, the control device being provided with: a voltage control unit which is configured so as to adjust an output voltage output from the rectifier to the electrolyzer in such a manner that the output voltage of the rectifier is coincident with a set voltage; and a voltage set unit which is configured so as to set the set voltage to a first voltage that is larger than a rated voltage for the electrolyzer in at least a portion of the period during the start-up of the hydrogen production apparatus.

METHOD FOR PRODUCING HYDROGEN BY DISSOCIATING WATER THROUGH THERMOCHEMICAL REACTIONS AND DEVICE FOR CARRYING OUT SAME

NºPublicación:  US20260035241A1 05/02/2026
Solicitante: 
UNIV POLITECNICA DE MADRID [ES]
UNIVERSIDAD POLIT\u00C9CNICA DE MADRID
US_20260035241_PA

Resumen de: US20260035241A1

The present invention relates to a method and device for producing hydrogen by dissociating the water molecule through thermochemical reactions, using a small amount of active material. The thermochemical reactions are induced by solar energy with a moderate concentration of up to 50 suns, which can be achieved through linear or parabolic concentrators.

CATALYST FOR CATALYTIC OXIDATIVE CRACKING OF HYDROGEN SULPHIDE WITH CONCURRENT HYDROGEN PRODUCTION

NºPublicación:  US20260035240A1 05/02/2026
Solicitante: 
NEXTCHEM TECH S P A [IT]
NEXTCHEM TECH S.p.A
US_20260035240_PA

Resumen de: US20260035240A1

Disclosed is a catalyst suitable for the catalytic oxidative cracking of a H2S-containing gas stream. The catalyst comprises at least one or more active metals selected from the group consisting of iron, cobalt, and nickel, supported by a carrier comprising ceria and alumina. The active metal is preferably in the form of its sulphide. Also disclosed is a method for the production of hydrogen from a H2S-containing gas stream, comprising subjecting the gas stream to catalytic oxidative cracking so as to form H2 and S2, using a catalyst in accordance with any one of the composition claims.

METHOD FOR CONTROLLING WATER ELECTROLYSIS SYSTEM, AND WATER ELECTROLYSIS SYSTEM

NºPublicación:  AU2025277771A1 05/02/2026
Solicitante: 
HITACHI LTD
HITACHI, LTD
AU_2025277771_PA

Resumen de: AU2025277771A1

Provided is a method for controlling a water electrolysis system with which operation states of a plurality of electrolysis stacks can be independently regulated highly responsively and highly efficiently. This method is for controlling a water electrolysis system which comprises: electrolysis stacks where water is electrolyzed to produce hydrogen and oxygen; a pure water feeder for feeding pure water to the electrolysis stacks; a first regulation part and a second regulation part, which are disposed between each electrolysis stack and the pure water feeder and are capable of regulating the operation state of the electrolysis stack; and an operation state regulation control unit which regulates the first regulation part and the second regulation part to regulate the operation states of the electrolysis stacks. The operation state regulation control unit, after receiving a command to change the operation state of an electrolysis stack, operates the first regulation part on the basis of the operation state and, when a predetermined requirement has been satisfied, operates the second regulation part simultaneously with the first regulation part on the basis of the operation state.

SYSTEMS AND METHODS TO MANAGE HYDROGEN CONCENTRATION WITHIN OXYGEN PRODUCT GAS IN AN ELECTROLYSIS SYSTEM

NºPublicación:  US20260035819A1 05/02/2026
Solicitante: 
NEW HYDROGEN IP LLC [US]
New Hydrogen IP, LLC
US_20260035819_PA

Resumen de: US20260035819A1

An electrolysis system includes an electrolyzer cell stack, a water tank, and a hydrogen management system. The electrolyzer cell stack uses water and electricity to produce a hydrogen product gas and an oxygen product gas including crossover hydrogen gas. The water tank is configured to receive a hydrogen tank stream including water and dissolved hydrogen gas and an oxygen tank stream including water and dissolved oxygen gas. In the water tank, the dissolved hydrogen gas and the dissolved oxygen gas exsolve from the water to form a gas mixture. The hydrogen management system is configured to control a concentration of the crossover hydrogen gas in at least a portion of the oxygen product gas to form a diluent for introduction into the water tank to decrease a hydrogen gas concentration in the gas mixture of the water tank.

HIGH VOLTAGE PROTECTION OF ELECTROLYZER IN A WIND POWER PLANT

NºPublicación:  US20260039120A1 05/02/2026
Solicitante: 
VESTAS WIND SYSTEMS AS [DK]
VESTAS WIND SYSTEMS A/S
US_20260039120_PA

Resumen de: US20260039120A1

The invention relates to a method for operating a renewable power plant (100) comprising at least one wind turbine (101) and an electrolyzer system (110), the renewable power plant is connectable with a grid (190) via a circuit breaker (123) located at a point of common coupling (PCC), wherein the renewable power plant comprises an internal grid (191) connecting the at least one wind turbine and the electrolyzer system with the point of common coupling, wherein the method comprises detecting a low voltage at any of the at least one wind turbine, and electrically disconnecting the electrolyzer system from the internal grid in response to detecting the low voltage.

PROCESS FOR HYDROGENATING A HYROCARBON STREAM WITH ELECTROLYSIS

NºPublicación:  US20260035321A1 05/02/2026
Solicitante: 
UOP LLC [US]
UOP LLC
US_20260035321_PA

Resumen de: US20260035321A1

A process of hydrogenating an unsaturated hydrocarbon is disclosed. The process comprises passing a hydrocarbon feed stream comprising toluene to a hydrogenation reactor. A hydrogen stream is passed to the hydrogenation reactor. In the hydrogenation reactor, the hydrocarbon feed stream is hydrogenated in the presence of hydrogen and a hydrogenation catalyst to produce a hydrogenated effluent stream comprising methylcyclohexane. The hydrogenated effluent stream is indirectly contacted with a water stream to produce a steam stream. The steam stream is taken from the hydrogenation reactor. In an electrolyzer, hydrogen is separated from the steam stream to produce the hydrogen stream which is passed to the hydrogenation reactor.

ION EXCHANGE MEMBRANE, METHOD FOR PRODUCING ION EXCHANGE MEMBRANE, MEMBRANE ELECTRODE ASSEMBLY, AND HYDROGEN PRODUCTION DEVICE

NºPublicación:  WO2026028988A1 05/02/2026
Solicitante: 
TOKUYAMA CORP [JP]
\u682A\u5F0F\u4F1A\u793E\u30C8\u30AF\u30E4\u30DE
WO_2026028988_PA

Resumen de: WO2026028988A1

This ion exchange membrane has a short side and a long side of 80 m or more. A membrane thickness deviation rate A, ion exchange capacity deviation rate B, and ion exchange group residual ratio C, which are calculated by a predetermined method, are within a specific numerical range.

METHOD OF SYNTHESIZING ALUMINUM OXIDE FROM GALLIUM-ALUMINUM HYDROGEN EVOLUTION REACTION

NºPublicación:  AU2024291778A1 05/02/2026
Solicitante: 
THE REGENTS OF THE UNIV OF CALIFORNIA
THE REGENTS OF THE UNIVERSITY OF CALIFORNIA
AU_2024291778_PA

Resumen de: AU2024291778A1

A method of synthesizing aluminum oxide includes reacting a gallium and aluminum composite in a hydrogen evolution reaction with water to form an aluminum byproduct having at least one of aluminum hydroxide or aluminum oxyhydroxide. The method also includes removing the aluminum byproduct and calcinating the aluminum byproduct to form aluminum oxide.

A PROCESS AND A SYSTEM OF CARBON OXIDES-FREE HYDROGEN PRODUCTION

NºPublicación:  AU2024291792A1 05/02/2026
Solicitante: 
NUOVO PIGNONE TECNOLOGIE S R L
NUOVO PIGNONE TECNOLOGIE - S.R.L
AU_2024291792_PA

Resumen de: AU2024291792A1

The disclosure concerns a process of carbon oxides-free hydrogen production is disclosed. The process comprises the following steps: - heating a gas stream of a reacting compound including hydrogen atoms in absence of oxidizing agents, to thermally decompose the reacting compound into smaller product compounds, including hydrogen molecules, obtaining a stream of decomposition product compounds; - separating hydrogen molecules from other product compounds of the stream of decomposition product compounds; - reacting a portion of the stream of separated hydrogen molecules with a stream of an oxidizing agent, in particular oxygen or air, to obtain combustion product compounds, including steam and heat, in a stream of combustion product compounds; - providing heat obtained in the previous step to the step of heating the reacting compound; and wherein the process can comprise a step of - recovering energy from the stream of decomposition product compounds and/or from the stream of combustion product compounds. Additionally, a system of hydrogen production is also disclosed, the system being configured to operate according to the above process.

MULTI-PHASE REACTOR FOR HYDROGEN PRODUCTION

NºPublicación:  AU2024308720A1 05/02/2026
Solicitante: 
CLEAN HYDROGEN LTD
CLEAN HYDROGEN LIMITED
AU_2024308720_A1

Resumen de: AU2024308720A1

The disclosure provides a method of producing hydrogen. The method comprises conducting a thermochemical reaction by contacting an active reagent and a basic aqueous solution, to thereby cause water from the basic aqueous solution to react with the active reagent and to produce hydrogen and a basic aqueous solution comprising an oxidised product. The method further comprises disposing the basic aqueous solution comprising the oxidised product in an electrochemical cell comprising an anode and a cathode, such that at least a portion of the cathode contacts the solution; and conducting an electrochemical reaction by applying a voltage across the anode and the cathode to produce hydrogen, oxygen and the active reagent. The active reagent comprises a metal or metal ion in a first oxidation state and the oxidised product comprises the metal or metal ion in a second oxidation state which is higher than the first oxidation state.

AMMONIA-HYDROGEN MIXED FUEL PRODUCTION APPARATUS, FUEL SUPPLY SYSTEM, AND HYDROGEN PRODUCTION METHOD

NºPublicación:  AU2024292763A1 05/02/2026
Solicitante: 
MITSUBISHI KAKOKI KAISHA LTD
MITSUBISHI KAKOKI KAISHA, LTD
AU_2024292763_PA

Resumen de: TW202511178A

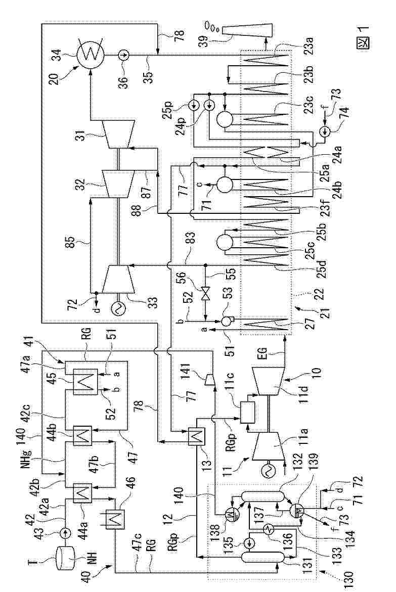
To provide: an ammonia-hydrogen mixed fuel production apparatus capable of stably obtaining hydrogen from ammonia even when there is a change in the required ratio of fuel; and a fuel supply system. An ammonia-hydrogen mixed fuel production apparatus 1010A comprises: an oxygen separation device 13 that separates oxygen (O2) 12 at a desired concentration from air 11; a reforming reactor 15 that converts ammonia (NH3) supplied from a raw material supply unit 14 into hydrogen (H2) by using the oxygen having the desired concentration from the oxygen separation device 13; and a gas component analyzer 17 that measures the concentration of one or both of hydrogen and ammonia in a reformed gas 16 from the reforming reactor 15.

METHOD FOR PROMOTING FORMIC ACID SYNTHESIS REACTION, AND IONIC LIQUID

NºPublicación:  WO2026029047A1 05/02/2026
Solicitante: 
TOKUYAMA CORP [JP]
\u682A\u5F0F\u4F1A\u793E\u30C8\u30AF\u30E4\u30DE
WO_2026029047_PA

Resumen de: WO2026029047A1

A method for promoting a formic acid synthesis reaction according to the present invention involves reacting carbon dioxide with hydrogen in an ionic liquid, wherein a substituent in a cation of the ionic liquid is at least an amino group or a carboxyl group.

PROCESS FOR HYDROGENATING A HYROCARBON STREAM WITH ELECTROLYSIS

NºPublicación:  WO2026030458A1 05/02/2026
Solicitante: 
UOP LLC [US]
UOP LLC
WO_2026030458_PA

Resumen de: WO2026030458A1

A process of hydrogenating an unsaturated hydrocarbon is disclosed. The process comprises passing a hydrocarbon feed stream comprising toluene to a hydrogenation reactor. A hydrogen stream is passed to the hydrogenation reactor. In the hydrogenation reactor, the hydrocarbon feed stream is hydrogenated in the presence of hydrogen and a hydrogenation catalyst to produce a hydrogenated effluent stream comprising methylcyclohexane. The hydrogenated effluent stream is indirectly contacted with a water stream to produce a steam stream. The steam stream is taken from the hydrogenation reactor. In an electrolyzer, hydrogen is separated from the steam stream to produce the hydrogen stream which is passed to the hydrogenation reactor.

A METHOD OF FORMING A HIGH-ENTROPY OXIDE NANOSTRUCTURE

NºPublicación:  WO2026029709A1 05/02/2026
Solicitante: 
NANYANG TECHNOLOGICAL UNIV [SG]
NANYANG TECHNOLOGICAL UNIVERSITY
WO_2026029709_PA

Resumen de: WO2026029709A1

The present disclosure broadly relates to a method of preparing a supported high-entropy oxide nanostructure The method may comprise the step of: irradiating, with a laser, a substrate coated with a hydrogel to form the high-entropy oxide nanostructure, wherein the hydrogel comprises at least five metal salts, a cross-linking agent, a carbonaceous substance and water to form a high-entropy oxide nanostructure. There is also disclosed herein a high- entropy oxide nanostructure produced by the method as well as the use of the high-entropy oxide nanostructure for forming hydrogen.

HYDROGEN BOILER AND MANAGEMENT DEVICE

NºPublicación:  WO2026028848A1 05/02/2026
Solicitante: 
MIURA CO LTD [JP]
\u4E09\u6D66\u5DE5\u696D\u682A\u5F0F\u4F1A\u793E
WO_2026028848_PA

Resumen de: WO2026028848A1

In a hydrogen boiler (3), hydrogen gas and oxygen gas supplied from a water electrolysis device (2), which generates the hydrogen gas and the oxygen gas by electrolyzing water, are combusted in a combustion chamber of the hydrogen boiler (3), and a water pipe of the hydrogen boiler (3) is heated, thus generating water vapor.

THIN CELL FRAME FOR A HYDROGEN ELECTROLYZER, STACK OF SUCH CELL FRAME, AND ELECTROLYZER COMPRISING SUCH STACK

NºPublicación:  WO2026027166A1 05/02/2026
Solicitante: 
JOHN COCKERILL HYDROGEN FRANCE [FR]
JOHN COCKERILL HYDROGEN FRANCE
WO_2026027166_PA

Resumen de: WO2026027166A1

A frame assembly (Fr.Ass) comprising a frame (TF) configured to be integrated in a stack of frames of an electrolyzer, the frame comprising a central opening (CentOp), a first through opening (ln2, Out2), a top surface (Top) and a bottom surface (Bot) opposed to the top surface (Top), the frame further comprising an open channel (OpCh) on the bottom surface (Bot), the frame assembly comprising a bipolar plate (BP) formed from a polymer material, the bipolar plate being arranged so as to seal the open channel (OpChan), the bipolar plate being welded to the frame (TF).

THIN CELL FRAME WITH OPEN CHANNELS FOR A HYDROGEN ELECTROLYZER, STACK OF SUCH CELL FRAME, AND ELECTROLYZER COMPRISING SUCH STACK

NºPublicación:  WO2026027165A1 05/02/2026
Solicitante: 
JOHN COCKERILL HYDROGEN FRANCE [FR]
JOHN COCKERILL HYDROGEN FRANCE
WO_2026027165_PA

Resumen de: WO2026027165A1

A frame assembly (Fr.Ass) comprising a frame (TF) configured to be integrated in a stack of frames of an electrolyzer, the frame comprising a central opening (CentOp), a first through opening (In2, Out2), a top surface (Top) and a bottom surface (Bot) opposed to the top surface (Top), the frame further comprising an open channel (OpCh) on the bottom surface (Bot), the frame assembly comprising a bipolar plate (BP) formed from a polymer material, the bipolar plate being arranged so as to seal the open channel (OpChan), the bipolar plate being welded to the frame (TF).

GREEN METHANOL PROCESS AND PLANT

NºPublicación:  WO2026027472A1 05/02/2026
Solicitante: 
CASALE SA [CH]
CASALE SA
WO_2026027472_PA

Resumen de: WO2026027472A1

A process or plant for the synthesis of methanol (MeOH). The process comprises: (a) passing a water-containing stream (3) through an electrolysis unit (4) to produce a cathode-side stream (5) comprising hydrogen (H2) and an anode-side stream (6) comprising oxygen (O2); (b) heat-exchanging said cathode-side stream (5) and optionally said anode-side stream (6) in one or more indirect heat exchanger(s) (7, 8, 32, 33) to obtain a cathode-side heat-exchanged stream (9) and optionally an anode-side heat-exchanged stream (10); (c) condensing said cathode-side heat-exchanged stream (9) to separate a liquid condensate product (11) and a syngas (12); said cathode-side stream (5) and/or said syngas (12) comprise carbon dioxide (CO2) and optional carbon monoxide (CO) added through a separate stream (2); (d) compressing said syngas (12) and then feeding compressed syngas (13) to a MeOH synthesis loop (14) wherein catalytic conversion of said compressed syngas (13) into MeOH is carried out under methanol synthesis conditions, thus obtaining a crude methanol stream (15); (e) distilling said crude methanol stream (15) in one or more distillation column(s) (16, 17) to give a refined MeOH product (22); wherein said one or more indirect heat exchanger(s) (7, 8, 32, 33) provide a heat input to said one or more distillation column(s) (16, 17), and/or to said MeOH synthesis loop (14), and/or to said electrolysis unit (4).

GREEN METHANOL PROCESS AND PLANT

NºPublicación:  WO2026027476A1 05/02/2026
Solicitante: 
CASALE SA [CH]
CASALE SA
WO_2026027476_PA

Resumen de: WO2026027476A1

A process for the synthesis of methanol (MeOH) comprising the following steps: (a) passing a water-containing stream (3) through an electrolysis unit (4) to produce a cathode-side stream (5) comprising hydrogen (H2) and an anode-side stream (6) comprising oxygen (O2); (b) heat-exchanging said cathode-side stream (5) and optionally said anode-side stream (6) in one or more indirect heat exchanger(s) (7, 8, 32, 33) to obtain a cathode-side heat-exchanged stream (9) and optionally an anode-side heat-exchanged stream (10); (c) condensing said cathode-side heat-exchanged stream (9) to separate a liquid condensate product (11) and a syngas (12); said cathode-side stream (5) and/or said syngas (12) comprise carbon dioxide and optional carbon monoxide added through a separate stream (2); (d) compressing said syngas (12) in a compressor (27, 28) and then feeding compressed syngas (13) to a MeOH synthesis loop (14) wherein catalytic conversion of said compressed syngas (13) into MeOH is carried out under methanol synthesis conditions, thus obtaining a crude methanol stream (15); (e) distilling said crude methanol stream (15) in one or more distillation column(s) (16, 17) to give a refined MeOH product (19, 22); (i) recycling as feed to the electrolysis unit (4) at least a portion of at least one of: (A) a portion (31) of said compressed syngas (13); and/or (B) a bottom water stream (20) of a distillation column (16, 17).

ELECTROCHEMICAL CELL STACK UNIT

NºPublicación:  WO2026027698A1 05/02/2026
Solicitante: 
ROBERT BOSCH GMBH [DE]
ROBERT BOSCH GMBH
WO_2026027698_PA

Resumen de: WO2026027698A1

The invention comprises an electrochemical cell stack unit (10) consisting of electrochemical cells, which can be used, for example, as a fuel cell unit for electrochemically generating electrical energy from hydrogen and/or as an electrolysis cell unit for generating hydrogen and oxygen from electrical energy.

GREEN METHANOL PROCESS AND PLANT

NºPublicación:  EP4686717A1 04/02/2026
Solicitante: 
CASALE SA [CH]
CASALE SA
EP_4686717_PA

Resumen de: EP4686717A1

A process or plant for the synthesis of methanol (MeOH). The process comprises:(a) passing a water-containing stream (3) through an electrolysis unit (4) to produce a cathode-side stream (5) comprising hydrogen (H<sub>2</sub>) and an anode-side stream (6) comprising oxygen (O<sub>2</sub>);(b) heat-exchanging said cathode-side stream (5) and optionally said anode-side stream (6) in one or more indirect heat exchanger(s) (7, 8, 32, 33) to obtain a cathode-side heat-exchanged stream (9) and optionally an anode-side heat-exchanged stream (10);(c) condensing said cathode-side heat-exchanged stream (9) to separate a liquid condensate product (11) and a syngas (12);said cathode-side stream (5) and/or said syngas (12) comprise carbon dioxide (CO<sub>2</sub>) and optional carbon monoxide (CO) added through a separate stream (2);(d) compressing said syngas (12) and then feeding compressed syngas (13) to a MeOH synthesis loop (14) wherein catalytic conversion of said compressed syngas (13) into MeOH is carried out under methanol synthesis conditions, thus obtaining a crude methanol stream (15);(e) distilling said crude methanol stream (15) in one or more distillation column(s) (16, 17) to give a refined MeOH product (22);wherein said one or more indirect heat exchanger(s) (7, 8, 32, 33) provide a heat input to said one or more distillation column(s) (16, 17), and/or to said MeOH synthesis loop (14), and/or to said electrolysis unit (4).

THIN CELL FRAME WITH OPEN CHANNELS FOR A HYDROGEN ELECTROLYZER, STACK OF SUCH CELL FRAME, AND ELECTROLYZER COMPRISING SUCH STACK

NºPublicación:  EP4686773A1 04/02/2026
Solicitante: 
JOHN COCKERILL HYDROGEN FRANCE [FR]
John Cockerill Hydrogen France
EP_4686773_PA

Resumen de: EP4686773A1

A frame assembly (Fr.Ass) comprising a frame (TF) configured to be integrated in a stack of frames of an electrolyzer, the frame comprising a central opening (CentOp), a first through opening (In<sub>2</sub>, Out<sub>2</sub>), a top surface (Top) and a bottom surface (Bot) opposed to the top surface (Top), the frame further comprising an open channel (OpCh) on the bottom surface (Bot), the frame assembly comprising a bipolar plate (BP) formed from a polymer material, the bipolar plate being arranged so as to seal the open channel (OpChan), the bipolar plate being welded to the frame (TF).

THIN CELL FRAME FOR A HYDROGEN ELECTROLYZER, STACK OF SUCH CELL FRAME, AND ELECTROLYZER COMPRISING SUCH STACK

NºPublicación:  EP4686774A1 04/02/2026
Solicitante: 
JOHN COCKERILL HYDROGEN FRANCE [FR]
John Cockerill Hydrogen France
EP_4686774_PA

Resumen de: EP4686774A1

A frame assembly (Fr.Ass) comprising a frame (TF) configured to be integrated in a stack of frames of an electrolyzer, the frame comprising a central opening (CentOp), a first through opening (In<sub>2</sub> , Out<sub>2</sub> ), a top surface (Top) and a bottom surface (Bot) opposed to the top surface (Top), the frame further comprising an open channel (OpCh) on the bottom surface (Bot), the frame assembly comprising a bipolar plate (BP) formed from a polymer material, the bipolar plate being arranged so as to seal the open channel (OpChan), the bipolar plate being welded to the frame (TF).

METODO DE PRODUCCION DE GAS Y APARATO DE PRODUCCION DE GAS

NºPublicación:  ES3054611A2 04/02/2026
Solicitante: 
TOKUYAMA CORP [JP]
TOKUYAMA CORPORATION
TW_202503114_A

Resumen de: TW202503114A

Provided are a gas production method and a gas production apparatus that are capable of preventing the composition of generated gas in a gas phase part of each circulation tank from reaching a flammability limit to reduce a bad effect of a remaining dissolved gas in electrolyte on gas purity even when an electrolyte exchange is carried out between an anode side circulation tank and a cathode side circulation tank. In the gas production method of producing oxygen gas and hydrogen gas by electrolyzing electrolyte which is alkaline water by means of an electrolysis vessel, the electrolyte is depressurized when an electrolyte on the anode side and an electrolyte on the cathode side are exchanged.

水反応性アルミニウム組成物を製造するための室温固体金属合金

NºPublicación:  JP2026504113A 03/02/2026
Solicitante: 
ファウンドエナジーカンパニー
JP_2026504113_PA

Resumen de: CN120677016A

Provided herein are water-reactive aluminum compositions comprising aluminum or an alloy thereof and an activating metal alloy (e.g., a non-eutectic activating metal alloy comprising bismuth, tin, indium, and gallium; or an activating metal alloy comprising bismuth, tin and indium). Some water-reactive aluminum compositions provided herein are free of gallium. Also provided herein are methods of activating aluminum to provide a water-reactive aluminum composition. Also provided are fuel mixtures comprising the water-reactive aluminum composition described herein and a water-reactive aluminum composition having an increased gallium content; and methods of providing hydrogen and/or steam using the water-reactive aluminum compositions described herein.

一种底盖组件及一体式水箱

NºPublicación:  CN121445261A 03/02/2026
Solicitante: 
帝舍智能科技(武汉)有限公司
CN_121445261_PA

Resumen de: CN116491864A

The invention is applicable to the technical field of cleaning appliances, and discloses a bottom cover assembly, which seals the bottom of an integrated water tank comprising a clear water tank and a sewage tank, and comprises: an electricity taking access device for connecting a water electrolysis module arranged in the clear water tank to an external power supply interface of the water tank; the upper surface of the bottom cover middle frame seals the clear water tank and/or the sewage tank, the lower surface of the bottom cover middle frame defines a wiring cavity used for connection of the electricity taking access device, the lower surface of the bottom cover middle frame is provided with a bearing ring rib used for supporting the weight of the integrated water tank, and the electricity taking access device is installed on the upper surface or the lower surface of the bottom cover middle frame. The invention further discloses the integrated water tank comprising the bottom cover assembly. The electricity taking access device arranged on the bottom cover assembly and used for taking electricity from the water electrolysis module is far away from the clear water outlet, so that the short circuit of the electricity taking access device caused by water leakage is avoided; the bottom cover assembly not only ensures complete insulation and isolation of the water tank and the electricity taking electrode of the water electrolysis module, but also ensures continuous maintainabi

様々な金属の水酸化物および酸化物ならびにそれらの誘導体の調製プロセス

NºPublicación:  JP2026016362A 03/02/2026
Solicitante: 
ネマスカリチウムインコーポレーテッド
JP_2026016362_PA

Resumen de: US2024294395A1

A process for preparing metal oxide comprising (i) at least one metal chosen from nickel and cobalt and optionally (ii) at least one metal chosen from manganese, lithium and aluminum. The process comprising:reacting a metal sulfate comprising (i) at least one metal chosen from nickel and cobalt and optionally (ii) at least one metal chosen from manganese, lithium and aluminum with lithium hydroxide and optionally a chelating agent to obtain a solid comprising a metal hydroxide comprising (i) at least one metal chosen from nickel and cobalt and optionally (ii) at least one metal chosen from manganese, lithium and aluminum, and a liquid comprising lithium sulfate, the metal sulfate comprising (i) at least one metal chosen from nickel and cobalt and optionally (ii) at least one metal chosen from manganese, lithium and aluminum;separating the liquid and the solid from one another to obtain the metal hydroxide;submitting the liquid comprising lithium sulfate to an electromembrane process for converting the lithium sulfate into lithium hydroxide; andreusing at least a first portion of said lithium hydroxide obtained by the electromembrane process for reacting with the metal sulfate;reacting at least a second portion of said lithium hydroxide obtained by the electromembrane process with the obtained metal hydroxide to obtain a mixture of metal hydroxides; androasting said mixture of metal hydroxides to obtain the metal oxide.

電気化学セルスタック

NºPublicación:  JP2026504204A 03/02/2026
Solicitante: 
シェフラーテクノロジーズアー・ゲーウントコー.カー・ゲー
JP_2026504204_PA

Resumen de: CN120659909A

An electrochemical cell stack (1) comprising a plurality of cells (2) separated from one another by bipolar plates (5, 5 '), where each cell (2) is formed by two half-cells (3, 4) between which a membrane (6) surrounded by a support frame (7) is arranged, and where a porous transport layer (10, 11) is present in each half-cell (3, 4). The support frame (7) describes a step shape having two adjacent cross-sectional areas (12, 13), in which the edge (18) of the membrane (6) lies in a step (17) formed by the cross-sectional areas (12, 13) and the porous transport layer (10) of the half-cell (3) extends into the step (17), and in which the porous transport layer (10) of the half-cell (3) extends into the step (17). According to the invention, the support frame (7) comprises at least one sealing arrangement (15) injection molded onto the support frame (7) and comprising an electrically insulating sealing material, according to the invention, the sealing arrangement (15) comprises three sealing regions (19, 20, 21), each having at least one sealing lip (22, 22 '), in particular a first sealing region (19) and a second sealing region (20) and a third sealing region (21), which are assigned to narrower regions of the two cross-sectional regions (12, 13) facing the membrane (6), the first sealing region and the second sealing region each contact exactly one bipolar plate (5, 5 '), and the third sealing region is located on a side of the support frame (7) facing away from the step (17)

海水分解による水素生成方法、水素生成装置および水素生成装置の製造方法

NºPublicación:  JP2026504223A 03/02/2026
Solicitante: 
ザリージェンツオブザユニヴァシティオブミシガン
JP_2026504223_PA

Resumen de: AU2023408768A1

A method of hydrogen production includes providing a solution and immersing a device in the solution. The device includes a substrate having a surface, an array of conductive projections supported by the substrate and extending outward from the surface of the substrate, and a plurality of catalyst nanoparticles disposed over the array of conductive projections. The solution includes dissolved sodium chloride (NaCl).

Electromagnetic Field Assisted Electrolysis System Powered by Renewable Energy for the Production of Green Hydrogen from Seawater

NºPublicación:  MA66611A1 30/01/2026
Solicitante: 
UNIV CHOUAIB DOUKKALI [MA]
UNIVERSITE CHOUAIB DOUKKALI
MA_66611_A1

Resumen de: MA66611A1

An innovative method for producing green hydrogen from seawater combines electromagnetic field-assisted electrolysis with renewable energy. This efficient approach reduces reliance on fossil fuels while improving the kinetics of chemical reactions through the use of a specific electromagnetic field. The saline residue is desalinated to produce fresh water, while the purified hydrogen is stored as a clean energy source, offering significant benefits for industry, transportation, and the environment.

用于电解器的能量供应设备、电解设备和用于控制能量供应设备的方法

NºPublicación:  CN121444330A 30/01/2026
Solicitante: 
茵梦达有限公司
CN_121444330_PA

Resumen de: WO2025002651A1

The invention relates to an energy supply device (1) for an electrolyzer (10). The energy supply device (1) has an input circuit (2) and a transformer (3). The input circuit (2) is designed to be connected to an energy source (4) or an energy supply network. In order to improve the energy supply device (1), the input circuit (2) is additionally designed to provide at least two different electric potentials at contacts (5), and the converter (3) is electrically connected to at least one of the contacts (5) on the input side by means of a respective conductor (6). The energy supply device (1) is designed to change the contact (5) connected to the converter (3) by reconnecting at least one conductor (6) of the energy supply device (1). The invention additionally relates to an electrolysis device comprising such an energy supply device (1) and an electrolyzer (10) and to a method for controlling such an energy supply device (1) or such an electrolysis device (100), wherein the converter (3) is operated using a voltage level produced by the input circuit, and at least one conductor (6) of the energy supply device (1) is manually reconnected from a first contact of the contacts (5) to a second contact of the contacts (5) in order to change the voltage level.

METHOD AND PLASMA REACTOR FOR THE PRODUCTION OF HYDROGEN GAS

NºPublicación:  WO2026022486A1 29/01/2026
Solicitante: 
TETRONICS TECH LIMITED [GB]
TETRONICS TECHNOLOGIES LIMITED
WO_2026022486_PA

Resumen de: WO2026022486A1

Described herein includes a method for the production of hydrogen gas, the method comprising: (i) providing a DC electrical power supply; (ii) providing a plasma reactor (100) comprising: (a) a plasma chamber (105), (b) a plasma torch (135) comprising a first plasma electrode extending into the plasma chamber, (c) a second plasma electrode extending into the plasma chamber, and (d) first and second spray systems, each extending into the plasma chamber; (iii) establishing a DC electric potential between the first plasma electrode and the second plasma electrode to generate and sustain a reaction zone about a plasma arc therebetween; (iv) providing a spray of a hydrogen-containing feedstock into the reaction zone from the first spray system, whereby a mixture of gases comprising hydrogen gas is formed in the plasma chamber by decomposition of the hydrogen-containing feedstock; and (v) providing a spray of water into the plasma chamber adjacent to the reaction zone from the second spray system, whereby the spray of water cools and dilutes the mixture of gases formed in step (iv).

DYNAMIC PTX PLANT

NºPublicación:  AU2024293794A1 29/01/2026
Solicitante: 
TOPSOE AS
TOPSOE A/S
AU_2024293794_A1

Resumen de: AU2024293794A1

The present invention is directed to a method and plant for controlling a dynamic operation in a Power-to-X plant via a DCS (distributed control system). Said plant comprises one or more electrolyzers for converting water into hydrogen and said plant can produce one or more of ammonia, methanol, ethanol, DME, methane or synthetic fuels such as gasoline or jet fuel.

液体供給流から水素と酸素を発生する方法

NºPublicación:  JP2026503763A 29/01/2026
Solicitante: 
ペトロリアムナショナルブルハド(ペトロナス)
JP_2026503763_A

Resumen de: CN121039323A

A method of generating hydrogen and oxygen from a liquid feed stream by an integrated system of forward osmosis and electrolysis is disclosed wherein the method comprises the steps of feeding water into an electrolyte solution by means of forward osmosis and applying a voltage across the electrolyte solution to generate hydrogen and oxygen, characterized in that the electrolyte solution comprises an electrolyte, an ionic liquid and a solvent wherein the electrolyte is used in an amount ranging from 1 wt% to 10 wt% of the electrolyte solution and wherein the ionic liquid is used in an amount ranging from 1 wt% to 5 wt% of the electrolyte solution, and wherein the solvent is used in an amount ranging between 75 wt% and 99 wt% of the electrolyte solution.

アルカリ性媒体における電気分解用ペロブスカイト電極

NºPublicación:  JP2026503744A 29/01/2026
Solicitante: 
オーユースターゲイトハイドロジェンソリューションズ
JP_2026503744_PA

Resumen de: CN120917183A

An electrode for water electrolysis under alkaline conditions, comprising: a nickel metal substrate; a ceramic material having a perovskite-type structure comprising an oxide of at least one metal selected from lanthanide series elements including lanthanum, cerium and praseodymium, the ceramic material forming a coating on the nickel metal substrate; the metal nanoparticles are embedded within the ceramic material. The metal nanoparticles facing the alkaline solution have electrochemical activity, while the metal nanoparticles facing the metal substrate form anchor points between the metal substrate and the ceramic material.

電解槽システムおよび電極製造方法

NºPublicación:  JP2026503607A 29/01/2026
Solicitante: 
サングリーンエイチ2プライベートリミテッド
JP_2026503607_PA

Resumen de: AU2024213038A1

An electrolyser system and method of electrode manufacture. The electrolyser system may comprise a first vessel in communication with an electrolyser stack, a power supply, an electrode, a separator, a membrane, and a second vessel in communication with the electrolyser stack. The electrode may comprise a catalytic material and a micro- porous and/or nano-porous structure. The method of electrode manufacture may comprise providing a substrate, contacting the substrate with an acidic solution, applying an electric current to the substrate, simultaneously depositing a main material and supporting material comprising a scarifying material onto the substrate, and leaching the scarifying material.

GAS SUPPLY SYSTEM FOR LNG DUAL-FUEL MAIN ENGINE, AND LNG DUAL-FUEL POWERED SHIP

NºPublicación:  WO2026020744A1 29/01/2026
Solicitante: 
SUNRUI MARINE ENV ENGINEERING CO LTD [CN]
\u9752\u5C9B\u53CC\u745E\u6D77\u6D0B\u73AF\u5883\u5DE5\u7A0B\u80A1\u4EFD\u6709\u9650\u516C\u53F8
WO_2026020744_PA

Resumen de: WO2026020744A1

A gas supply system for an LNG dual-fuel main engine, and an LNG dual-fuel powered ship. The gas supply system comprises an LNG supply unit (10), a dual-fuel main engine (20), an electrolytic hydrogen production unit (30), an exhaust gas recirculation unit (40), and a cold and heat circulation unit (50). The LNG supply unit (10) comprises an LNG storage tank (11), a submersible pump (12), an LNG heat exchanger (13) and a buffer tank (14). The electrolytic hydrogen production unit (30) comprises a pure water unit (31), a pure water heat exchanger (32), an electrolytic cell (33), a hydrogen storage tank (34), and an oxygen storage tank (35). The exhaust gas recirculation unit (40) comprises a flue gas heat exchanger (41). The cold and heat circulation unit (50) comprises an expansion water tank (51) and a circulation pump (52).

PROCESS AND MEMBRANE

NºPublicación:  US20260031366A1 29/01/2026
Solicitante: 
JOHNSON MATTHEY HYDROGEN TECH LIMITED [GB]
JOHNSON MATTHEY HYDROGEN TECHNOLOGIES LIMITED
US_20260031366_PA

Resumen de: US20260031366A1

A process for producing an ion-conducting membrane comprising a recombination catalyst-containing membrane layer. The membrane layer if fabricated from an ink comprising a stabilised dispersion of recombination catalyst nanoparticles. Also provided are ion-conducting membranes for electrochemical devices, such as fuel cells or water electrolysers, with a recombination catalyst-containing membrane layer comprising dispersed recombination catalyst nanoparticles, a nanoparticle stabilising agent, and an ion-conducting polymer.

METHOD AND SYSTEM FOR STORING GRID ELECTRICITY AND DISPENSING THE STORED ELECTRICITY ON DEMAND

NºPublicación:  US20260031377A1 29/01/2026
Solicitante: 
EPRO ADVANCE TECH LIMITED [HK]
Epro Advance Technology Limited
US_20260031377_PA

Resumen de: US20260031377A1

The present invention relates to a method of supplying electricity to an electrical load including steps of providing an alkaline solution, reacting the alkaline solution with silicon so as to produce hydrogen. processing the hydrogen in a fuel cell to generate electricity, and supplying the electricity from an output of the fuel cell to the electrical load via a suitable electrical interfacing module.

SYSTEMS AND METHODS FOR SUPPLYING GASEOUS AMMONIA TO SERIALLY-CONNECTED AMMONIA CRACKING UNITS

NºPublicación:  US20260028949A1 29/01/2026
Solicitante: 
FIRST AMMONIA MOTORS INC [US]
First Ammonia Motors, Inc
US_20260028949_PA

Resumen de: US20260028949A1

The present invention relates, in general, to systems and methods for generating hydrogen from ammonia on-board vehicles, where the produced hydrogen is used as a fuel source for an internal combustion engine. The invention provides an expansion valve configured to maintain ammonia in a gaseous state prior to introduction into a cracking system that comprises a heat-exchange cracking unit and electric cracking unit coupled in series which enables reliable hydrogen generation under varying engine operating conditions.

ELECTROLYSIS ENERGY RECOVERY

NºPublicación:  US20260028934A1 29/01/2026
Solicitante: 
RTX CORP [US]
RTX Corporation
US_20260028934_PA

Resumen de: US20260028934A1

An energy supply system includes an electrolysis system to perform electrolysis on a first source of water, and break the water into hydrogen and oxygen components. The hydrogen and oxygen components are supplied to a power generation system. The power generation system includes a combustor receiving the hydrogen and oxygen components and is operable to combust the hydrogen and oxygen components. The combustor also receives a source of steam. Products of combustion downstream of the combustor pass over a top turbine rotor, driving the top turbine rotor to rotate. A first generator generates electricity from the rotation of the top turbine rotor.

METHOD FOR HEATING A FURNACE

NºPublicación:  US20260029198A1 29/01/2026
Solicitante: 
ARCELORMITTAL [LU]
ArcelorMittal
US_20260029198_PA

Resumen de: US20260029198A1

A method for heating a furnace including radiant tubes and being able to thermally treat a running steel strip including the steps of: i. supplying at least one of the radiant tubes with H2 and O2 such that the H2 and the O2 get combined into heat and steam, ii. recovering the steam from the at least one of the radiant tubes, iii. electrolysing the steam to produce H2 and O2, and iv. supplying at least one of the radiant tubes with the H2 and O2 produced in step iii, such that they get combined into heat and steam.

Electrolyzer Systems and Operation Thereof

NºPublicación:  US20260028730A1 29/01/2026
Solicitante: 
CAPELLA PARTNERS LLC [US]
Capella Partners, LLC
US_20260028730_PA

Resumen de: US20260028730A1

Conventional control schemes for electrolyzers focus on maximizing electrical efficiency, which describes the relationship between the electrical energy consumed and the gas produced by the electrolyzer. However, the cost associated with high electrical efficiency may be unnecessarily expensive. In one embodiment presented herein, a model is used to determine the cost (or profit) associated with a gas produced by the electrolyzer at each of a plurality of operating conditions. The control system can select the operating condition to use based on which operating condition is associated with the lowest cost (or highest profit), even though that operating condition may not be associated with the highest electrical efficiency.

METHODS AND SYSTEMS FOR POWER-TO-FUEL APPLICATIONS USING TAIL GAS FROM FUEL SYNTHESIS AND/OR METHANE IN HIGH TEMPERATURE ELECTROLYZER

NºPublicación:  US20260028737A1 29/01/2026
Solicitante: 
CHEVRON U S A INC [US]
Chevron U.S.A. Inc
US_20260028737_PA

Resumen de: US20260028737A1

A continuous method includes passing a first steam feed stream to a cathode of an electrolyzer including the cathode, an anode and an electrolyte inserted between the cathode and the anode, thereby producing a cathode effluent including hydrogen, passing a second steam feed stream and one or more of a recycled tail gas stream from a reactor unit and a methane-rich feed stream to the anode of the electrolyzer, wherein the one or more of the recycled tail gas stream and the methane-rich feed stream are utilized as fuel for producing the cathode effluent including hydrogen, and passing the cathode effluent including g hydrogen and a carbon dioxide feed stream to the reactor unit, thereby producing a chemical product or a fuel-based product.

METHODS AND SYSTEMS FOR ACCELERATING BRINE POND EVAPORATION USING WASTE HEAT

NºPublicación:  US20260028728A1 29/01/2026
Solicitante: 
CHEVRON U S A INC [US]
Chevron U.S.A. Inc
US_20260028728_PA

Resumen de: US20260028728A1

The present application relates generally to methods and systems for accelerating the evaporation of brine pond water. In one embodiment the application pertains to an integrated process for producing hydrogen wherein waste heat evaporates the brine water. The process comprises producing hydrogen and heat from water using an electrolyzer and then heating a heat transfer fluid with the heat from the electrolyzer. The heated heat transfer fluid is pumped to a heat exchanger where it heats a brine solution from the brine pond to increase its evaporation.

Method for Use in Controlling Operation of a Hydrogen Production Plant

NºPublicación:  US20260028734A1 29/01/2026
Solicitante: 
ABB SCHWEIZ AG [CH]
ABB Schweiz AG
US_20260028734_PA

Resumen de: US20260028734A1

A method for use in controlling operation of a hydrogen production plant includes determining a maximum available amount of energy of a predetermined energy category in a current time interval; determining a target minimum amount of the energy of the predetermined energy category to be used for hydrogen production in the current time interval; and determining hydrogen setpoints for the current time interval using the maximum available amount and the target minimum amount as constraints.

CATALYST FOR DECOMPOSITION OF AMMONIA, AND METHOD FOR DECOMPOSITION OF AMMONIA

NºPublicación:  US20260027556A1 29/01/2026
Solicitante: 
LG CHEM LTD [KR]
LG CHEM, LTD
US_20260027556_PA

Resumen de: US20260027556A1

A catalyst for decomposition of ammonia, and a method for decomposition of ammonia in which a decomposition reaction of ammonia is performed in the presence of the catalyst, the catalyst including a carrier, and catalytically active components supported on the carrier, where the catalytically active components include i) ruthenium (Ru) as first metal; ii) lanthanum (La) as second metal: and iii) one or more of aluminum (Al) and Cerium (Ce) as third metal, and the catalyst has a porosity of 25% or more. The catalyst exhibits very high ammonia conversion rates, has little pressure difference between the front end and back end of the reactor, has high catalyst strength, and catalyst layer temperature difference is very small.

Magnetohydrodynamic hydrogen electrical power generator

NºPublicación:  AU2026200145A1 29/01/2026
Solicitante: 
BRILLIANT LIGHT POWER INC
Brilliant Light Power, Inc
AU_2026200145_A1

Resumen de: AU2026200145A1

MAGNETOHYDRODYNAMIC HYDROGEN ELECTRICAL POWER GENERATOR A power generator is described that provides at least one of electrical and thermal power comprising (i) at least one reaction cell for reactions involving atomic hydrogen hydrogen products identifiable by unique analytical and spectroscopic signatures, (ii) a molten metal injection system comprising at least one pump such as an electromagnetic pump that provides a molten metal stream to the reaction cell and at least one reservoir that receives 5 the molten metal stream, and (iii) an ignition system comprising an electrical power source that provides low-voltage, high-current electrical energy to the at least one steam of molten metal to ignite a plasma to initiate rapid kinetics of the reaction and an energy gain. In some embodiments, the power generator may comprise: (v) a source of H2 and O2 supplied to the plasma, (vi) a molten metal recovery system, and (vii) a power converter capable of (a) 10 converting the high-power light output from a blackbody radiator of the cell into electricity using concentrator thermophotovoltaic cells or (b) converting the energetic plasma into electricity using a magnetohydrodynamic converter. MAGNETOHYDRODYNAMIC HYDROGEN ELECTRICAL POWER GENERATOR an a n

CONTINUOUS UTILIZATION OF INDUSTRIAL FLUE GAS EFFLUENT FOR THE THERMOCHEMICAL REFORMING OF METHANE

NºPublicación:  US20260028543A1 29/01/2026
Solicitante: 
UNIV OF FLORIDA RESEARCH FOUNDATION INC [US]
University of Florida Research Foundation, Inc
US_20260028543_PA

Resumen de: US20260028543A1

Methods and systems of the present disclosure can function to capture flue gas and convert the flue gas to a synthesis gas, which can be further processed to other components such as liquid fuels. Aspects of the present disclosure provide for a process designed to capture flue gas from large scale (i.e. ̃GW), fossil based power plants in a 24/7 continuous operation. In addition, the method and system can convert the flue gas to a synthesis gas (mainly carbon monoxide and hydrogen), which will be processed into high quality liquid fuels, like diesel.

A METHANATION METHOD AND SYSTEM

NºPublicación:  AU2024321116A1 29/01/2026
Solicitante: 
CERES INTELLECTUAL PROPERTY COMPANY LTD
CERES INTELLECTUAL PROPERTY COMPANY LIMITED
AU_2024321116_PA

Resumen de: AU2024321116A1

The present invention relates to a methanation method comprising providing an electrolyser system, the electrolyser system (20) comprising an electrolyser (10) that has at least one electrolyser cell (11), at least one fuel input (14) through which fuel enters the electrolyser (10) and at least one offgas output (46) from which offgas exits the electrolyser (10), the method further comprising supplying fuel to the at least one fuel inlet, the fuel comprising at least water and either or both carbon dioxide and carbon monoxide, operating the electrolyser system (20) by powering the electrolyser cell (11) with electricity to electrolyse the fuel in the at least one electrolyser cell (11) such that a part of the water splits into hydrogen and oxygen, wherein the electrolyser (10) is operated at a temperature at or in excess of 150 degrees C, and methanation occurs to the carbon dioxide and/or carbon monoxide in the electrolyser (10). The gas mixture can be released from the at least one offgas output (46) and then passed through a gas separation process to separate at least the methane from the gas mixture. The present invention also relates to an electrolyser system (20) configured to operate using the above method. The electrolyser system (20) comprises a fuel fluid flow path connecting a fuel inlet and a fuel outlet. The method may comprise providing to the fuel inlet a fuel gas containing water and a source of carbon selected from one or more of CO and CO2, operating the ele

CONTROL METHOD AND APPARATUS FOR HYDROGEN PRODUCTION SYSTEM

NºPublicación:  AU2024299452A1 29/01/2026
Solicitante: 
SUNGROW HYDROGEN SCI & TECH CO LTD
SUNGROW HYDROGEN SCI. & TECH.CO., LTD
AU_2024299452_PA

Resumen de: AU2024299452A1

A control method and apparatus for a hydrogen production system. The method comprises: for each electrolytic cell, performing evaluation to obtain energy efficiencies of the electrolytic cell under load currents; for each electrolytic cell, converting the energy efficiencies of the electrolytic cell under the load currents into an energy efficiency value of the electrolytic cell; and ranking the electrolytic cells in descending order according to the energy efficiency values of the electrolytic cells, and performing power distribution on the electrolytic cells on the basis of the ranking. In the present solution, current efficiencies corresponding to load currents are obtained on the basis of bypass currents under the load currents, energy efficiencies corresponding to the load currents are obtained on the basis of the current efficiencies and voltage efficiencies, the energy efficiencies are converted into energy efficiency values, and power distribution is performed on electrolytic cells on the basis of the energy efficiency values, thereby achieving the purpose of controlling the power distribution for electrolytic cells in a hydrogen production system on the basis of accurate energy efficiencies of the electrolytic cells.

AN ELECTROLYZER FOR ELECTROLYZING SALINE WATER

NºPublicación:  AU2024298608A1 29/01/2026
Solicitante: 
IND DE NORA S P A
INDUSTRIE DE NORA S.P.A
AU_2024298608_PA

Resumen de: AU2024298608A1

An electrolyzer (1) for electrolyzing saline water comprising: a housing (10) extending along a longitudinal direction (X-X) between a first end portion (11) and an opposed second end portion (12) and having a feed fluid inlet (13) and a product fluid outlet (14); two or more electrolytic cells (20) connected fluidically between the feed fluid inlet (13) and the product fluid outlet (14) and configured to electrolyze saline water entering the housing (10) to produce an electrolyzed fluid comprising hydrogen, hypochlorite and saline water; each electrolytic cell (20) comprising an anode (21) and a cathode (22); the housing (10) comprises: an inner wall (30) extending from the first end portion (11) towards the second end portion (12) along the longitudinal direction (X-X) and dividing at least a portion of the housing (10) in an inlet channel (15) and an outlet channel (16) respectively associated to the feed fluid inlet (13) and to the product fluid outlet (14); a diverting channel (40) at the second end portion (12) configured to divert the electrolyzed fluid from the inlet channel (15) to the outlet channel (16), the two or more electrolytic cells (20) being arranged along the inlet channel (15), the outlet channel (16) and the diverting channel (40)

電解質溶液及びその製造方法

NºPublicación:  JP2026503762A 29/01/2026
Solicitante: 
ペトロリアムナショナルブルハド(ペトロナス)
JP_2026503762_A

Resumen de: CN120981608A

Disclosed is an electrolyte solution comprising an electrolyte, where the electrolyte is used in an amount ranging between 1 wt% and 10 wt% of the electrolyte solution; an ionic liquid, wherein the ionic liquid is used in an amount ranging between 1 wt% and 5 wt% of the electrolyte solution; and a solvent, wherein the solvent is used in an amount ranging between 75 wt% and 99 wt% of the electrolyte solution.

MEMBRANE ELECTRODE FOR ALKALINE WATER ELECTROLYSIS FOR HYDROGEN PRODUCTION AND PREPARATION METHOD THEREFOR, AND ELECTROLYTIC CELL

NºPublicación:  EP4685273A1 28/01/2026
Solicitante: 
CHINA ENERGY INVESTMENT CORP LTD [CN]
NAT INST CLEAN & LOW CARBON ENERGY [CN]
China Energy Investment Corporation Limited,
National Institute of Clean-and-Low-Carbon Energy
EP_4685273_PA

Resumen de: EP4685273A1

The present disclosure provides a membrane electrode for hydrogen production by alkaline water electrolysis, a preparation method therefor, and an electrolytic cell. According to the method provided by the present disclosure, a membrane electrode with catalyst layers uniformly and firmly adhered to the surfaces of a membrane can be obtained via a direct coating and hot pressing. The membrane electrode is endowed with good stability, and the obtained membrane electrode exhibits a significantly reduced overpotential for water electrolysis. The method comprises the following steps: directly applying a catalyst slurry (catalyst slurries) onto both sides of a membrane, followed by drying and hot pressing the catalyst slurry (catalyst slurries) to form catalyst layers on each surface of the membrane to obtain the membrane electrode. The membrane is selected from a porous membrane or an alkaline anion exchange membrane; the catalyst slurry comprises a binder solution and a catalyst, wherein the binder solution is one or more selected from a perfluorosulfonic acid resin solution and a perfluorosulfonic acid ionomer dispersion, and the mass concentration of the binder solution is 5% to 30%; and the mass ratio of the binder solution to the catalyst is 1:1 to 4:1.

SULFUR PRODUCTION

NºPublicación:  EP4684865A2 28/01/2026
Solicitante: 
NOUVEL TECH INC [US]
Nouvel Technologies Inc
EP_4684865_PA

Resumen de: EP4684865A2

A system includes a first chamber, a second chamber, an ultraviolet light source and a microwave source. The first chamber includes an inlet. The second chamber is adjacent the first chamber and includes an outlet and a waveguide. The ultraviolet light source resides within the waveguide of the second chamber. Related apparatus, systems, techniques and articles are also described.

OFFSHORE HYDROGEN PRODUCTION SYSTEM

NºPublicación:  EP4684047A1 28/01/2026
Solicitante: 
RWE OFFSHORE WIND GMBH [DE]
RWE GENERATION SE [DE]
RWE Offshore Wind GmbH,
RWE Generation SE
DE_102023106853_PA

Resumen de: WO2024193977A1

The invention relates to an offshore hydrogen production system (100, 200), comprising a plurality of offshore hydrogen production wind turbines (102, 202, 240), in each case comprising a wind turbine (106, 206) and a micro-electrolysis system (104, 204), at least one first central offshore treatment structure (108, 208), comprising at least one water treatment plant (110, 210) designed to treat water for hydrogen production, and at least one interconnected medium network (118, 218) arranged between the plurality of offshore hydrogen production wind turbines (102, 202, 240) and the first central offshore treatment structure (108, 208). The interconnected medium network (118, 218) comprises at least one water supply network (120, 220) designed to supply the micro-electrolysis systems (104, 204) with the treated water.

ELECTROLYZER CELL AND ALKALINE WATER ELECTROLYZER

NºPublicación:  EP4685269A2 28/01/2026
Solicitante: 
GUANGZHOU SINOMACH SEALING TECH CO LTD [CN]
Guangzhou SINOMACH Sealing Technology Co., Ltd
EP_4685269_PA

Resumen de: EP4685269A2

The present disclosure relates to an electrolyzer cell. A ring-shaped skeleton is provided between a first sealing ring and a second sealing ring of a sealing gasket, which is able to support the sealing gasket well, avoiding problems such as not fitting in place and excessive compression deformation of the sealing gasket. In addition, in the present disclosure, the sealing gasket, the ring-shaped skeleton, a bipolar plate, nickel meshes are combined to form the electrolyzer cell, which can effectively improve the assembly efficiency, the assembly precision and the sealing of an alkaline water electrolyzer. The electrolyzer cell has a reasonably designed structure, is suitable for long-term use in working environments with alternating pressure and temperature changes, has a long service life, and can be reused.

CYLINDRICAL HYDROGEN PRODUCTION CELL

NºPublicación:  EP4685272A2 28/01/2026
Solicitante: 
COCOON TECH [FR]
Cocoon Technologies
EP_4685272_PA

Resumen de: EP4685272A2

L'invention se rapporte à une Cellule électrochimique (CEC) comprenant une première électrode (A0) de forme cylindrique et une deuxième électrode (C1) de forme cylindrique, la première électrode (A0) et la deuxième électrode (C1) partageant un même axe de révolution, le diamètre de la première électrode étant supérieur au diamètre de la deuxième électrode, de sorte que le volume (V) défini entre la face interne de la première électrode et la face externe de la deuxième électrode puisse recevoir un électrolyte, la cellule (CEC) comprenant des moyens d'obturation (D2, D3, CFo) de la base supérieure et de la base inférieure de la cellule assurant l'étanchéité de l'électrolyte, la cellule (CEC) comprenant de plus des moyens de production d'un champ magnétique (B), ledit champ magnétique étant perpendiculaire au champ électrique produit entre la première électrode (A0) et la deuxième électrode (C1).

氢生成装置和信息管理系统

NºPublicación:  CN121419940A 27/01/2026
Solicitante: 
佳能株式会社
CN_121419940_PA

Resumen de: JP2025004799A

To provide a configuration capable of grasping the recovery amount by a recovery container 14 for recovering a composition containing a by-product generated during hydrogen generation.SOLUTION: A hydrogen generation part 12 generates hydrogen by reacting a hydrogen carrier with a liquid containing water. A body part 10 has a hydrogen generation part 12. The recovery container 14 is attachable to and detachable from the body part 10 and recovers a composition containing a by-product generated together with hydrogen in the hydrogen generation part 12. A detection part 13 detects the recovery amount of the composition recovered from the hydrogen generation part 12 by the recovery container 14. A memory 17 is provided in the recovery container 14 and stores information related to the recovery amount.SELECTED DRAWING: Figure 1

電解用の触媒インク組成物及び触媒コーティング膜

NºPublicación:  JP2026502815A 27/01/2026
Solicitante: 
ユーオーピーエルエルシー
JP_2026502815_PA

Resumen de: AU2023390125A1

Catalyst ink formulas for the preparation of CCMs are described. The catalyst ink formulas comprise a catalyst, an ionomer, a solvent, and a porogen soluble in the solvent. The catalyst ink formula may also comprise an additive, such as an electron conductive polymer. The anode catalyst coating layer or both the anode and the cathode catalyst coating layers prepared from the catalyst ink formula comprises uniformly distributed nanopores that allow easy gas removal and uniform water feed distribution, which will avoid or reduce the direct energy losses for the electrolyzers. Catalyst coated membranes and methods of making a catalyst coated membranes are also described.

水電解器

NºPublicación:  JP2026012743A 27/01/2026
Solicitante: 
エヴォローインコーポレイテッド
JP_2026012743_PA

Resumen de: US2023287587A1

The present application relates to water electrolyzers, including water electrolyzers incorporating anion exchange membranes. The present applications also relates to materials incorporated into water electrolyzers and approaches for manufacturing water electrolyzers, as well as methods of using water electrolyzers.

System for producing green hydrogen utilizing hybrid energy storage system and method of producing green hydrogen using the same

NºPublicación:  KR20260012438A 27/01/2026
Solicitante: 
동국대학교산학협력단
KR_20260012438_PA

Resumen de: KR20260012438A

그린 수소 생산 시스템 및 상기 시스템을 활용한 그린 수소 생산 방법을 제공한다. 상기 그린 수소 생산 시스템은 수전해 시스템, 폐기물 소각로 및 하이브리드 에너지 저장 시스템을 포함하는 시스템으로, 상기 폐기물 소각로에서 배출된 고온 연소가스를 고온 열원으로 사용하여 에너지 효율이 우수하고, 상기 하이브리드 에너지 저장 시스템에 의해 일정량의 전력이 지속적으로 공급되어 지속적인 수소 생산이 가능한 그린 수소 생산 시스템을 제공할 수 있다. 상기 그린 수소 생산 시스템을 활용한 수소 생산 방법은 탄소의 배출없이 생산된 고순도의 수소를 제공할 수 있다.

水素水形成キット

NºPublicación:  JP2026012516A 23/01/2026
Solicitante: 
中原誠
JP_2026012516_PA

Resumen de: JP2022191624A

To provide a silver ion water formation kit which makes it easy to know a replacement timing of a silver ion water generator.SOLUTION: A silver ion water generating kit 100 has a silver ion water generator 20 which generates silver ion water and a housing case 10 which houses the silver ion water generator 20. The housing case 10 has an opening (open hole) 15 through which fluid (water 200) enters and exits. In the housing case 10, solubility particles (e.g., vitamin agent) 25 that dissolve in the fluid (water 200) are arranged together with the silver ion water generator 20.SELECTED DRAWING: Figure 1

水电解用电极、水电解用阳极、水电解用阴极、水电解单元和水电解装置

NºPublicación:  CN121399298A 23/01/2026
Solicitante: 
松下知识产权经营株式会社
CN_121399298_PA

Resumen de: WO2024262442A1

A water electrolysis electrode 1 comprises a conductive substrate 10 and a layered double hydroxide layer 20. The conductive substrate 10 contains Ni. The layered double hydroxide layer 20 is provided on a surface of the conductive substrate 10. The layered double hydroxide layer 20 contains Ni. In an XRD pattern of the grazing incidence X-ray diffraction of the water electrolysis electrode 1, the ratio P003/P111 of the intensity P003 of the diffraction peak of the (003) plane of the layered double hydroxide to the intensity P111 of the diffraction peak of the (111) plane of Ni is 0.025 or less.

从水和铁制取氢气和磁铁矿的方法

NºPublicación:  CN121399056A 23/01/2026
Solicitante: 
KS IPR \u5C0F\u578B\u6709\u9650\u8D23\u4EFB\u516C\u53F8
CN_121399056_PA

Resumen de: WO2025008146A1

The present invention relates to a method for producing hydrogen and magnetite from water and iron in the presence of an iron(II) salt catalyst. The invention also relates to the use of the iron obtained as an indirect hydrogen store.

液状体の放射能の量を低減させる方法

NºPublicación:  JP2026012589A 23/01/2026
Solicitante: 
水野実
JP_2026012589_A

Resumen de: JP2025039684A

To provide means for solving the problem on radioactive contamination by applying hydrogen water to applications that are different from an application of removing a radioactive substance from soil and that appropriately exhibit functions of hydrogen water with unique properties.SOLUTION: In a method for reducing an amount of radioactivity in liquid containing a radioactive substance by dissolving hydrogen in the liquid, hydrogen may be dissolved in the liquid by mixing a substance containing a radioactive substance with hydrogen water containing hydrogen of 1.0 ppm or more.SELECTED DRAWING: None

MULTI-ELECTRODE PACKAGE-CELL FRAME FOR A HYDROGEN ELECTROLYZER, ELECTROLYZER COMPRISING THE SAME, AND FABRICATION METHOD

NºPublicación:  AU2024298155A1 22/01/2026
Solicitante: 
JOHN COCKERILL HYDROGEN FRANCE
JOHN COCKERILL HYDROGEN FRANCE
AU_2024298155_PA

Resumen de: WO2025021544A1

The invention relates to a cell frame (100) configured to be integrated in an electrolyzer. The frame is forming a closed shape having an inner contour (InnCont) that defines an opening (Op) extending in an extension plane (ExtP1). The inner contour is presenting at least two steps (St1, St2, St3, St4, St5, St6) each comprising a first surface (S1) perpendicular to the extension plane and a second surface (S2) parallel to the extension plane. The respective second surfaces of two (St1, St3, St5) of the steps is configured to support two respective bipolar plates (BP-1, BP-21, BP-22).

ELECTROLYSIS SYSTEM FOR HYDROGEN PRODUCTION

NºPublicación:  WO2026017387A1 22/01/2026
Solicitante: 
XINTC B V [NL]
XINTC B.V
WO_2026017387_PA

Resumen de: WO2026017387A1

The invention relates to an electrolysis system for hydrogen production, comprising: A DC Power source, in particular with a fluctuating power revenue, comprising: a positive power bar; and a negative power bar; A plurality of electrolyser modules, each electrolyser module comprising: A plurality of electrolyser cells; At least a first common liquid input connection; At least one common positive electric pole; At least one common negative electric pole; A liquid circuit for supplying an electrolyte to the liquid input connection of each of said electrolyser modules, connecting the electrolyser modules hydraulically; A controllable electric circuit, configured for selectively connecting and disconnecting one of: the positive electric pole of at least one of the electrolyser modules; or the negative electric pole of said at least of the electrolyser modules; to or from the respective positive or negative power bar; characterised in that the controllable electric circuit is further configured for selectively connecting and disconnecting the other of: the positive electric pole of said at least one of the electrolyser modules; and the negative electric pole of said at least one of the electrolyser modules; to or from the respective positive power bar or the respective negative power bar.

WATER ELECTROLYSIS SYSTEM AND METHOD FOR OPERATING WATER ELECTROLYSIS SYSTEM

NºPublicación:  WO2026018535A1 22/01/2026
Solicitante: 
HITACHI LTD [JP]
\u682A\u5F0F\u4F1A\u793E\u65E5\u7ACB\u88FD\u4F5C\u6240
WO_2026018535_PA

Resumen de: WO2026018535A1

This water electrolysis system comprises: one or more water electrolysis stacks; a water line for supplying water to each water electrolysis stack; an oxygen line for discharging an oxygen gas that is generated in each water electrolysis stack and surplus water; a hydrogen line for discharging a hydrogen gas that is generated in each water electrolysis stack and surplus water; an insulation pipe for electrically insulating the water electrolysis stacks from the pipes of the water line, the oxygen line, and the hydrogen line; and a DC power supply for supplying DC power so as to drive the water electrolysis stacks. During the operation of this water electrolysis system, water is supplied to a part in which the hydrogen gas and surplus water are mixed in the water electrolysis stacks or the hydrogen line on the upstream side of the insulation pipe of the hydrogen line.

HYDROGEN GENERATION DEVICE

NºPublicación:  WO2026016601A1 22/01/2026
Solicitante: 
LIN HSIN YUNG [CN]
\u6797\u4FE1\u6D8C
WO_2026016601_PA

Resumen de: WO2026016601A1

A hydrogen generation device, comprising a water tank, two electrolysis modules, a condenser, and a first humidifier, wherein the water tank has an accommodating space to accommodate electrolyzed water; the two electrolysis modules are located outside the water tank and are connected in series to each other, and each electrolysis module is configured to receive and electrolyze the electrolyzed water from the water tank to generate and output a hydrogen-containing gas to the water tank; the condenser is arranged above the water tank, and the condenser is configured to receive and condense the hydrogen-containing gas from the water tank and output the condensed hydrogen-containing gas; and the first humidifier is coupled to the condenser and has a first humidification chamber to accommodate makeup water, and the first humidifier is configured to receive the condensed hydrogen-containing gas from the condenser into the makeup water to filter and humidify the condensed hydrogen-containing gas.

A method of configuring a plant for the production of green ammonia

NºPublicación:  AU2026200050A1 22/01/2026
Solicitante: 
THYSSENKRUPP AG
THYSSENKRUPP UHDE GMBH
THYSSENKRUPP AG,
THYSSENKRUPP UHDE GMBH
MA_65140_A1

Resumen de: AU2026200050A1

21680504_1 (GHMatters) P123644.AU 6/01/26 The invention relates to a method for configuring a plant for the production of green ammonia using renewable energies for the production of hydrogen. an a n

COMPOSITE ANION EXCHANGE MEMBRANE AND CATALYST COATED MEMBRANE FOR ELECTROCHEMICAL DEVICES

NºPublicación:  WO2026019647A1 22/01/2026
Solicitante: 
UOP LLC [US]
UOP LLC
WO_2026019647_PA

Resumen de: WO2026019647A1

Composite anion exchange membranes are described. The composite anion exchange membranes comprise an anion exchange polymer containing a hydrogen recombination catalyst dispersed in the anion exchange polymer. The anion exchange membrane may also include a radical scavenger. The anion exchange polymer comprises a plurality of repeating units of formula (I). Catalyst coated membranes and membrane electrode assemblies made using the composite anion exchange membranes are also described.

MEMBRANE-ELECTRODE ASSEMBLY FOR A WATER ELECTROLYSER

NºPublicación:  AU2024324493A1 22/01/2026
Solicitante: 
JOHNSON MATTHEY HYDROGEN TECH LIMITED
JOHNSON MATTHEY HYDROGEN TECHNOLOGIES LIMITED
AU_2024324493_PA

Resumen de: AU2024324493A1

A membrane-electrode assembly for a water electrolyser is provided. The membrane- electrode assembly comprises a polymer electrolyte membrane with a first face and a second face; an anode catalyst layer on the first face of the membrane, the anode catalyst layer comprising an oxygen evolution reaction catalyst; and a porous web of polymer fibres in contact with the anode catalyst layer, the polymer fibres comprising a conductive metal additive.

SYSTEM AND METHOD FOR MAKING GREEN HYDROGEN

NºPublicación:  AU2023449815A1 22/01/2026
Solicitante: 
POWER & CONCEPTS LLC DBA THE CHRYSLER GROUP
POWER & CONCEPTS, LLC DBA THE CHRYSLER GROUP
AU_2023449815_PA

Resumen de: AU2023449815A1

A system and method of making hydrogen from water. A cylindrical reaction vessel is provided with an outer shell, a central shaft, and one or more concentric inner tubes separated by annular spaces. Water is delivered to the annular spaces by a water pump through an inlet defined in the reaction vessel. The water courses along a tortuous flow path. That path begins at an inner annular space around a central shaft. It ends at an outer annular space. The water emerges from the reaction vessel through an outlet associated with a manifold. A high-frequency vibratory stimulus is applied to the reaction vessel and water. Water molecules are dissociated into hydrogen molecules and oxygen atoms. These reaction products are delivered through the manifold along an effluent flow path to a receiving pressure vessel before deployment to a sub-assembly for harnessing clean energy.

HYDROGEN COMPRESSING ASSEMBLY, HYDROGEN PRODUCTION PLANT, AND COMPRESSING METHOD

NºPublicación:  US20260022704A1 22/01/2026
Solicitante: 
NUOVO PIGNONE TECNOLOGIE SRL [IT]
NUOVO PIGNONE TECNOLOGIE - SRL
US_20260022704_PA

Resumen de: US20260022704A1

A hydrogen production plant, to produce hydrogen having a compressing assembly, for increasing the pressure of the hydrogen. The compressing assembly has at least one barrel compressor and at least one integrally geared centrifugal compressor. Also disclosed are methods of compressing hydrogen.

A SYSTEM AND A METHOD FOR ESTIMATING CURRENT EFFICIENCY OF AN ELECTROLYSER

NºPublicación:  US20260022482A1 22/01/2026
Solicitante: 
NEOVOLT OY [FI]
NEOVOLT OY
US_20260022482_PA

Resumen de: US20260022482A1

An estimation system for estimating current efficiency of an electrolyser comprises a data processing system (105) for computing heat loss of the electrolyser based on specific heat capacity of electrolyte, a flow rate of the electrolyte in a cathode side of the electrolyser, a flow rate of the electrolyte in an anode side, a temperature difference (T1c-T0c) between electrolyte circulation outlet and inlet of the cathode side, and a temperature difference (T1a-T0a) between electrolyte circulation outlet and inlet of the anode side. The current efficiency is estimated based on a difference between electric power supplied to the electrolyser and the computed estimate of the heat loss, and on a product of thermoneutral voltage of electrolysis cells of the electrolyser and electric current supplied to the electrolyser.

COMPOSITE ANION EXCHANGE MEMBRANE AND CATALYST COATED MEMBRANE FOR ELECTROCHEMICAL DEVICES

NºPublicación:  US20260022481A1 22/01/2026
Solicitante: 
UOP LLC [US]
UOP LLC
US_20260022481_PA

Resumen de: US20260022481A1

Composite anion exchange membranes are described. The composite anion exchange membranes comprise an anion exchange polymer containing a hydrogen recombination catalyst dispersed in the anion exchange polymer. The anion exchange membrane may also include a radical scavenger. The anion exchange polymer comprises a plurality of repeating units of formula (I)Catalyst coated membranes and membrane electrode assemblies made using the composite anion exchange membranes are also described.

Method for manufacturing an alkaline ammonia electrolysis cell with ammonia corrosion resistance and operating the same stably

NºPublicación:  US20260022475A1 22/01/2026
Solicitante: 
POSTECH RES AND BUSINESS DEVELOPMENT FOUNDATION [KR]
POSTECH RESEARCH AND BUSINESS DEVELOPMENT FOUNDATION
US_20260022475_PA

Resumen de: US20260022475A1

An ammonia electrolysis cell according to one embodiment of the present invention includes an end plate, a collector plate, a separator plate, a porous transport layer support gasket, a porous transport layer electrode, and a membrane, wherein the collector plate is connected to a power source, the power source may be characterized in that it cross-applies a working voltage and a rest voltage of 0.2 V or less. Thus, the present invention can effectively remove* NHx and OH− that poison the oxidation electrode, thereby significantly increasing the efficiency of hydrogen production, and can provide a bulk storage and transportation device for utilizing hydrogen as an energy medium.

METHOD FOR ELECTROCHEMICAL WATER SPLITTING

NºPublicación:  US20260022477A1 22/01/2026
Solicitante: 
KING FAHD UNIV OF PETROLEUM AND MINERALS [SA]
KING FAHD UNIVERSITY OF PETROLEUM AND MINERALS
US_20260022477_PA

Resumen de: US20260022477A1

A vanadium oxide-based electrode for electrochemical water splitting that includes metallic substrate and a layer of particles of a vanadium oxide composite at least partially covering a surface of the metallic substrate. The particles of the vanadium oxide composite are in the form of nanobeads having an average particle size of 50 to 400 nm. A method of making the electrode.

METHOD AND PLANT FOR PRODUCING HYDROGEN

NºPublicación:  US20260022470A1 22/01/2026
Solicitante: 
LINDE GMBH [DE]
Linde GmbH
US_20260022470_PA

Resumen de: US20260022470A1

A method for producing hydrogen by means of water electrolysis, in which a direct electrolysis current is fed to one or more electrolysis units at least in a first operating mode, wherein the direct electrolysis current is supplied from a mains current using a current conversion arrangement, wherein the mains current is an alternating current, wherein the current conversion arrangement, comprises one or more first synchronous electric machines which are operable as motors and one or more second synchronous electric machines which are operable as generators, wherein the one or more first synchronous electric machines is/are operated using the mains current, wherein the one or more second synchronous electric machines is/are driven using the one or more first synchronous electric machines, and wherein the direct electrolysis current is supplied using the one or more second synchronous electric machines. The present invention also relates to a corresponding plant.

METHOD FOR MAKING AN ELECTRODE

NºPublicación:  US20260022476A1 22/01/2026
Solicitante: 
KING FAHD UNIV OF PETROLEUM AND MINERALS [SA]
KING FAHD UNIVERSITY OF PETROLEUM AND MINERALS
US_20260022476_PA

Resumen de: US20260022476A1

A vanadium oxide-based electrode for electrochemical water splitting that includes metallic substrate and a layer of particles of a vanadium oxide composite at least partially covering a surface of the metallic substrate. The particles of the vanadium oxide composite are in the form of nanobeads having an average particle size of 50 to 400 nm. A method of making the electrode.

ELECTROCHEMICAL MEMBRANE

NºPublicación:  US20260024783A1 22/01/2026
Solicitante: 
W L GORE & ASS INC [US]
W. L. Gore & Associates, Inc
US_20260024783_PA

Resumen de: US20260024783A1

This disclosure relates to electrolyzer composite membranes, and in particular, to a composite membrane having at least two reinforcing layers comprising a microporous polymer structure and a surprisingly high resistance to piercing. The electrolyzer composite membranes have as recombination catalyst configured to be disposed closer to an anode than to a cathode in a membrane-electrode assembly (MEA). The disclosure also relates to membrane-electrode assemblies and electrolyzers comprising the membranes, and to method of manufacture of the membranes.

WATER ELECTROLYSIS SYSTEM AND METHOD

NºPublicación:  US20260022471A1 22/01/2026
Solicitante: 
VERNET LOURDES [US]
VERNET VACCHIANI MARTIN RUBEN [AR]
Vernet Lourdes,
Vernet Vacchiani Martin Ruben
US_20260022471_PA

Resumen de: US20260022471A1

A water electrolysis system including a container; a plurality of microcells located inside the container; the microcells are centered around a central axis of the container; a first bracket located on a first side of the microcells; a second bracket located on a second side of the microcells; a plurality of magnets mounted on the first and the second brackets, the magnets are placed in parallel to the microcells; a liquid inside the container. The first and the second brackets are adapted to be connected to a motor. The first and the second brackets rotate during the electrolysis process. The magnets on the first bracket produce a first magnetic field and the magnets on the second bracket produce a second magnetic field; and the first and the second magnetic fields have opposite polarity.

SYSTEMS AND METHODS FOR PRODUCING HYDROGEN GAS BY REACTING A METAL AND WATER

NºPublicación:  WO2026017234A1 22/01/2026
Solicitante: 
ENERGY CARRIER SOLUTIONS SARL [CH]
ENERGY CARRIER SOLUTIONS S\u00C0RL
WO_2026017234_PA

Resumen de: WO2026017234A1

A system for producing hydrogen gas by reacting a metal selected from a group consisting of silicon, aluminum, magnesium, calcium, lithium, potassium and sodium and water, comprises a reaction chamber, a water supply device, configured for supplying water to the reaction chamber, a metal supply device, configured for supplying metal to the reaction chamber, a hydrogen collection arrangement, configured for collecting hydrogen gas from the reaction chamber and supplying said hydrogen gas via a main output channel to an application hydrogen consumer, and a controller, configured to control at least one of the water supply device, the metal supply device and the hydrogen collection arrangement. A water harvesting device is configured for harvesting water from air, and comprises an adsorbent, a water release device, configured to causing water to be released from the adsorbent, and a water collection device, configured to collect water released from the adsorbent, wherein the water collection device is connected to supply water to the reaction chamber. The disclosure provides a system and methods for producing hydrogen gas by reacting metal and water. The disclosure further provides a vehicle comprising said system and a portable device comprising said system.

ION EXCHANGE MEMBRANE, ELECTROLYTIC CELL, AND METHOD FOR PRODUCING HYDROGEN

NºPublicación:  WO2026018874A1 22/01/2026
Solicitante: 
ASAHI KASEI KK [JP]
\u65ED\u5316\u6210\u682A\u5F0F\u4F1A\u793E
WO_2026018874_PA

Resumen de: WO2026018874A1

An ion exchange membrane comprising: a sulfonic-acid-type membrane body containing a polymer having a sulfonic-acid group; and a reinforcement material disposed in the sulfonic-acid-type membrane body, wherein the surface roughness R1 of a first surface of the sulfonic-acid-type membrane body is lower than the surface roughness R2 of a second surface of the sulfonic-acid-type membrane body.

電磁流体水素発電機

NºPublicación:  JP2026010056A 21/01/2026
Solicitante: 
ブリリアントライトパワーインコーポレーティド
JP_2026010056_PA

Resumen de: MX2022009657A

A power generator is described that provides at least one of electrical and thermal power comprising (i) at least one reaction cell for reactions involving atomic hydrogen hydrogen products identifiable by unique analytical and spectroscopic signatures, (ii) a molten metal injection system comprising at least one pump such as an electromagnetic pump that provides a molten metal stream to the reaction cell and at least one reservoir that receives the molten metal stream, and (iii) an ignition system comprising an electrical power source that provides low-voltage, high-current electrical energy to the at least one steam of molten metal to ignite a plasma to initiate rapid kinetics of the reaction and an energy gain. In some embodiments, the power generator may comprise: (v) a source of H<sub>2</sub> and O<sub>2</sub> supplied to the plasma, (vi) a molten metal recovery system, and (vii) a power converter capable of (a) converting the high-power light output from a blackbody radiator of the cell into electricity using concentrator thermophotovoltaic cells or (b) converting the energetic plasma into electricity using a magnetohydrodynamic converter.

TWO-ELECTRODE ELECTROCHEMICAL SYSTEM STABILIZATION

NºPublicación:  EP4681249A2 21/01/2026
Solicitante: 
UNIV MICHIGAN REGENTS [US]
KONG XIANGHUA [US]
GUO HONG [US]
The Regents Of The University Of Michigan,
Kong, Xianghua,
Guo, Hong
KR_20250168374_PA

Resumen de: AU2024240321A1

An electrochemical system includes a counter electrode and a working electrode spaced from the counter electrode. The working electrode includes a substrate, an array of conductive projections supported by the substrate and extending outwardly from the substrate, each conductive projection of the array of conductive projections having a semiconductor composition, and including a surface, the surface including nitrogen, and an oxynitride layer disposed on the surface. The counter electrode and the working electrode are arranged in a two-electrode configuration.

CATALYST FOR DEHYDROGENATION OF AMMONIA, MANUFACTURING METHOD THEREFOR, AND METHOD FOR PRODUCING HYDROGEN USING SAME

NºPublicación:  EP4681815A1 21/01/2026
Solicitante: 
HD HYUNDAI OILBANK CO LTD [KR]
HD Hyundai Oilbank Co., Ltd
EP_4681815_A1

Resumen de: EP4681815A1

Disclosed are a catalyst for the dehydrogenation of ammonia, a manufacturing method therefor, and a method for producing hydrogen using same. The disclosed catalyst for the dehydrogenation of ammonia comprises clay and an alkali metal and ruthenium impregnated in the clay.

A GEOTHERMAL HYDROGEN PRODUCTION AND COMPRESSION SYSTEM

NºPublicación:  EP4680859A1 21/01/2026
Solicitante: 
GOOD WATER ENERGY LTD [AU]
Good Water Energy Ltd
KR_20250160187_PA

Resumen de: AU2024236667A1

The present disclosure is directed to a geothermal hydrogen production and compression system, wherein the system comprises an impure water intake to receive water from a impure water source, at least one geothermal well having a well inlet to receive the impure water from the impure water intake in to the geothermal well and one or more well outlets adapted to return heated impure water from the geothermal well, one or more well outlets being adapted to direct the heated impure water from the geothermal well through a steam engine providing a mechanical output, a purification plant comprising one or more purification chambers for separating impurities from the heated impure water expelled from the steam engine to produce at least some fresh water, one or more discharge outlets to discharge one or more products of the purification plant wherein the fresh water is directed to an electrolyser for electrolysis to produce hydrogen gas, where the hydrogen gas is passed through a hydrogen compressor coupled to the mechanical output and pressurised in a storage apparatus.

ELECTROLYSER SYSTEM

NºPublicación:  EP4680785A1 21/01/2026
Solicitante: 
CERES IP CO LTD [GB]
Ceres Intellectual Property Company Limited
KR_20250163344_PA

Resumen de: CN120882908A

The invention relates to an electrolysis cell system (10) comprising at least one electrolysis cell (20) comprising at least one steam inlet (41) and at least one exhaust gas outlet (38; 39), and a turbocharger (62) for compressing the exhaust gas from the electrolysis cell (20). The turbocharger (62) comprises a driving fluid inlet, a driving fluid outlet, a compressed fluid inlet, a compressed fluid outlet, a compressor (13) and a turbine (12). The turbine (12) is configured to drive the compressor (13). A driving fluid outlet of the turbocharger (62) is fluidly connected to at least one steam inlet (41) of the electrolysis cell (20). At least one exhaust gas outlet (38; 39) is fluidly connected to a compressed fluid inlet of the turbocharger (62). The system (10) may further include a steam source in fluid connection with the drive fluid inlet of the turbocharger (62) to power the turbine (12) using pressurized steam.

SELECTIVE SEPARATORS FOR WATER ELECTROLYSIS APPLICATIONS AND METHODS FOR MAKING THE SAME

NºPublicación:  EP4680784A1 21/01/2026
Solicitante: 
CHEMOURS CO FC LLC [US]
The Chemours Company FC, LLC
KR_20250160976_PA

Resumen de: CN120981607A

A selective membrane is described that includes a porous polymer membrane and a selective material on at least one outer surface. A selective material comprising a composite material of an ion exchange polymer and zirconia particles (ZrO2) distributed throughout the ion exchange polymer may be applied as a liquid by a spray method. Selective membranes made by the methods described herein are suitable for alkaline water electrolysis applications.

REINFORCED ION-CONDUCTING MEMBRANE

NºPublicación:  EP4681267A1 21/01/2026
Solicitante: 
JOHNSON MATTHEY HYDROGEN TECHNOLOGIES LTD [GB]
Johnson Matthey Hydrogen Technologies Limited
KR_20250162764_PA

Resumen de: CN120476490A

The present invention provides a reinforced ion conducting membrane comprising: (a) a reinforcement layer comprising a porous polymer structure; and (b) a polymer ion conducting membrane material impregnated within the porous polymer structure; wherein the porous polymer structure comprises a polymer backbone based on a nitrogen-containing heterocyclic ring, and the polymer ion-conducting membrane material has a transition temperature T alpha in the range of from 60 DEG C to 80 DEG C and including end values.

METHOD FOR GENERATING AND TREATING A TWO-PHASE OUTFLOW FROM ONE OR MORE PRESSURIZED ELECTROLYSER STACKS AND ELECTROLYSER SYSTEM COMPRISING ONE OR MORE INDIVIDUAL PRESSURIZED ELECTROLYSER STACKS

NºPublicación:  EP4680358A1 21/01/2026
Solicitante: 
THYSSENKRUPP NUCERA AG & CO KGAA [DE]
thyssenkrupp nucera AG & Co. KGaA
KR_20250162612_PA

Resumen de: CN120936421A

A method for generating and treating a two-phase effluent from one or more pressurized electrolysis cell stacks adapted to electrolyze water into hydrogen and oxygen, whereby a pump supplies a cathodic electrolysis fluid stream from a first gas-liquid gravity separator vessel to the electrolysis cell stack, whereby another pump supplies an anode electrolysis fluid flow from a second gas-liquid gravity separator vessel to the electrolysis cell stack, and whereby at least one cyclone gas-liquid separator receives a combined effluent from the cathode electrolysis chamber and/or receives a combined effluent from the anode electrolysis chamber, these combined effluents are respectively located within respective gas-liquid gravity separator containers, whereby further, the at least one cyclonic gas-liquid separator separates the gas from the liquid within the gas-liquid gravity separator container along a substantially horizontal cyclonic axis of rotation. An electrolytic cell system is also provided.

CERAMIC REVERSIBLE CELL, STEAM ELECTROLYSIS CELL COMPRISING SAME, FUEL CELL AND AMMONIA CO-ELECTROLYSIS CELL

NºPublicación:  EP4682297A1 21/01/2026
Solicitante: 
UNIV HOKKAIDO NAT UNIV CORP [JP]
National University Corporation Hokkaido University
EP_4682297_PA

Resumen de: EP4682297A1

A ceramic reversible cell including any one or more selected from the group consisting of a perovskite-type metal oxide, a hydrate of the perovskite-type metal oxide and a hydride of the perovskite-type metal oxide, in which the any one or more selected from the group consisting of the perovskite-type metal oxide, the hydrate of the perovskite-type metal oxide, and the hydride of the perovskite-type metal oxide include A (A being any one or more selected from the group consisting of Ba, Sr and Ca), B (B being any one or more selected from the group consisting of Zr, Sn, Ce, Ti and Hf), and M (M being any one or more selected from the group consisting of In, Fe, Cr and Mn) as main metal atoms, and satisfy the predetermined formula and include hydride ions when brought into an equilibrium state by contact with dry hydrogen having a water content of 20 ppm or less in a volume ratio at 500°C to 900°C.

水素を含む合成ガス生成物を製造する方法

NºPublicación:  JP2026501977A 20/01/2026
Solicitante: 
レール・リキード-ソシエテ・アノニム・プール・レテュード・エ・レクスプロワタシオン・デ・プロセデ・ジョルジュ・クロード
JP_2026501977_PA

Resumen de: WO2024132579A1

A process for producing a synthesis gas product comprising hydrogen from an endothermic cracking reaction of an ammonia feedstock stream, comprising the following steps: - Providing an ammonia feedstock stream, - Performing a catalytic conversion by catalytically converting the ammonia feedstock stream by cracking endothermically said ammonia feedstock stream into a synthesis gas product comprising hydrogen, - Performing heat exchanges step by performing heat exchanges between the synthesis gas product and the catalytic conversion of the ammonia feedstock stream, said heat exchanges step comprising the following steps: • Discharging the synthesis gas product in a synthesis gas product circulation duct, said duct being arranged for the heat exchanges between the discharged synthesis gas product and the catalytic conversion of the ammonia feedstock stream, • Recovering heat from the discharged synthesis gas product, • Directing the recovered heat to the catalytic conversion of the ammonia feedstock stream.

水电解用电极、水电解用阳极、水电解用阴极、水电解单元和水电解装置

NºPublicación:  CN121368650A 20/01/2026
Solicitante: 
松下知识产权经营株式会社
CN_121368650_PA

Resumen de: WO2024262441A1

This electrode 1 for water electrolysis comprises a conductive base material 10 and a layered double hydroxide layer 20. The layered double hydroxide layer is provided on the surface of the conductive base material 10. The extinction coefficient k800 of the layered double hydroxide layer 20 at the wavelength of 800 nm is 0.08 or more.

电池堆叠件的板状元件和电池堆叠件

NºPublicación:  CN121368647A 20/01/2026
Solicitante: 
舍弗勒技术股份两合公司
CN_121368647_PA

Resumen de: WO2025051333A1

The invention relates to a plate-like element (10) of a cell stack (2) of an electrochemical system (1), having a first plate side (26), a second plate side (27), a plurality of openings (13, 21, 22, 23, 23') and a first structure (14) for forming a flow field for coolant and several further structures (14') for forming distributors for operating media on the first plate side (26). The structure (14) comprises a coolant conducting structure (15, 16) through which a first coolant path (15) and a second coolant path (16) arranged mirror-symmetrically thereto are formed, each of which have, starting from one of the openings (21), an elongate inflow portion (17), a centre portion (18) which starts from the inflow portion (17), fans out and describes at least one meandering bend (19), and an elongate outflow portion (20) which adjoins the centre potion (18) and is narrower than the centre portion (18). A longitudinal axis (30) of the inflow portion (17) of the first coolant path (15) matches a longitudinal axis (30) of the outflow portion (20) of the second coolant path (16), and a longitudinal axis (30') of the inflow portion (17) of the second coolant path (16) matches a longitudinal axis (30') of the outflow portion (20) of the first coolant path (15). The invention also relates to a cell stack (2) comprising a plurality of such plate-like elements (10) which are parallel to one another.

SYSTEM AND PROCESS FOR IMPROVING THE ELECTROLYSIS OF SALTWATER

NºPublicación:  WO2026013303A1 15/01/2026
Solicitante: 
THE UNIV COURT OF THE UNIV OF ABERDEEN [GB]
THE UNIVERSITY COURT OF THE UNIVERSITY OF ABERDEEN
WO_2026013303_PA

Resumen de: WO2026013303A1

The invention provides a system and process for facilitating the direct electrolysis of saltwater, such as seawater. The system comprises an acid-base flow battery comprising an acid solution outlet, an alkaline solution outlet and a saltwater inlet; and a water electrolyser downstream of the acid-base flow battery for producing hydrogen, comprising a negative electrode and a positive electrode.

UTILIZING THE OXYGEN FROM WATER ELECTROLYSIS IN A PARTIAL OXIDATION PROCESS (POX)

NºPublicación:  WO2026013106A1 15/01/2026
Solicitante: 
BASF SE [DE]
BASF SE
WO_2026013106_A1

Resumen de: WO2026013106A1

A process for producing a synthesis gas mixture comprising hydrogen and carbon monoxide and optionally carbon dioxide by partial oxidation of hydrocarbons or a mixture comprising hydrocarbons comprising: Reacting the hydrocarbons or the mixture comprising hydrocarbons with an oxygen-comprising reactant gas, wherein the oxygen in said oxygen-comprising reactant gas comprises at least 1 ppmv of H2 based on the total volume of the oxygen-comprising reactant gas; a synthesis gas mixture obtainable or obtained by the inventive process; a synthesis gas mixture comprising hydrogen and carbon monoxide and optionally carbon dioxide, wherein the synthesis gas has a δ18O value of < 22 ‰, referred to the international standard VSMOW; and use of an oxygen-comprising reactant gas comprising at least 1 ppmv of H2 based on the total volume of the oxygen-comprising reactant gas for the preparation of a synthesis gas mixture comprising hydrogen and carbon monoxide and optionally carbon dioxide by partial oxidation of hydrocarbons or a mixture comprising hydrocarbons. The present invention further relates to a partial oxidation reactor (POX reactor) comprising a connection for supplying an oxygen-comprising reactant gas comprising at least 1 ppmv of H2 based on the total volume of the oxygen-comprising reactant gas; and a system comprising a partial oxidation reactor (POX reactor) and a water electrolyzer connected by a gas pipe.

SYSTEM AND METHOD FOR PRODUCING PRESSURIZED HYDROGEN FROM A SOLID OXIDE ELECTROLYSER CONNECTED TO AN ELECTROCHEMICAL HYDROGEN COMPRESSOR

NºPublicación:  WO2026013331A1 15/01/2026
Solicitante: 
TEKNOLOGIAN TUTKIMUSKESKUS VTT OY [FI]
TEKNOLOGIAN TUTKIMUSKESKUS VTT OY
WO_2026013331_PA

Resumen de: WO2026013331A1

The invention relates to a system and method for producing pressurized hydrogen from a solid oxide electrolyser connected to an electrochemical hydrogen compressor The system comprises a solid oxide electrolyser (SOEC) (1), which is configured to generate hydrogen; an electrochemical hydrogen compressor (EHC) (2), which is configured to pressurize said hydrogen generated by said SOEC; and a first recovery circuit, which is configured to recover water exiting the cathode (2c) of the EHC (2) by providing a return path through the EHC (2) to the cathode (1C) of the SOEC (1) for consumption. An optional second recovery circuit is configured to recover heat from at least one output flow (4, 5) of the SOEC (1) to a heat exchanger (15), which is configured to heat said return path (4, 18) at the cathode (1C) of said solid oxide electrolyser (1).

水素製造のためのアンモニア分解

NºPublicación:  JP2026501474A 15/01/2026
Solicitante: 
カサーレエスア
JP_2026501474_PA

Resumen de: CN120476092A

The invention relates to a method for producing hydrogen from ammonia, comprising: ammonia cleavage in which the ammonia is decomposed into hydrogen and nitrogen, the ammonia cleavage being carried out in a sequence of cleavage steps (13, 36, 17, 20), and a final cleavage stream (21) being obtained after the final cleavage step (20), the final ammonia cracking step (20) is carried out in an adiabatic manner and/or after the final cracking step, the final cracking stream (21) is quenched by direct mixing with water or steam.

SYSTEMS AND METHODS FOR HARNESSING THERMAL GRADIENT ENERGY

NºPublicación:  US20260018642A1 15/01/2026
Solicitante: 
NANA RAHUL S [US]
FERIA RAFAEL A [US]
Nana Rahul S,
Feria Rafael A
US_20260018642_PA

Resumen de: US20260018642A1

A method and system of generating electrical power or hydrogen from thermal energy is disclosed. The method includes adding heat to (or removing heat from) a salinity gradient generator configured to generate a more concentrated and a less concentrated saline solution. The method further includes drawing the more concentrated saline solution and the less concentrated saline solution from the salinity gradient generator and feeding the more concentrated saline solution and the less concentrated saline solution into a power generator. Feeding the saline solutions into the power generator causes the power generator to receive the saline solutions and generate power by performing a controlled mixing of the more concentrated saline solution and the less concentrated saline solution. The method further includes drawing, from the power generator, a combined saline solution comprising the mixed saline solutions and feeding the combined saline solution to the salinity gradient generator.

APPARATUS FOR GENERATING ELECTRICITY

NºPublicación:  US20260018632A1 15/01/2026
Solicitante: 
EMISSION FREE GENERATORS INC [US]
EMISSION FREE GENERATORS, INC
US_20260018632_PA

Resumen de: US20260018632A1

A power generation system includes a housing, a lid defining an opening in the housing, and a chamber inside the housing configured to receive a cartridge comprising a powdered fuel mixture. The system also includes a fluid reservoir that stores a fluid configured to react with the powdered fuel mixture to produce hydrogen gas. A processor is configured to control ingress of the fluid from the fluid reservoir to the powdered fuel mixture in the cartridge and control egress of the gas from the cartridge to the gas storage compartment. The system also includes a generator configured to generate electricity from the gas in the gas storage compartment.

SYSTEMS AND METHODS FOR PRODUCING RENEWABLE HYDROGEN

NºPublicación:  AU2024303520A1 15/01/2026
Solicitante: 
KOLOMA INC
KOLOMA, INC
AU_2024303520_PA

Resumen de: AU2024303520A1

Methods for producing renewable hydrogen and systems related to the same are provided.

ELECTRODE FOR ELECTROLYSIS, LAMINATE, WOUND BODY, ELECTROLYZER, METHOD FOR PRODUCING ELECTROLYZER, METHOD FOR RENEWING ELECTRODE, METHOD FOR RENEWING LAMINATE, AND METHOD FOR PRODUCING WOUND BODY

NºPublicación:  US20260015745A1 15/01/2026
Solicitante: 
ASAHI KASEI KK [JP]
ASAHI KASEI KABUSHIKI KAISHA
US_20260015745_PA

Resumen de: US20260015745A1

The present invention relates to an electrode for electrolysis, a laminate, a wound body, an electrolyzer, a method for producing an electrolyzer, a method for renewing an electrode, a method for renewing a laminate, and a method for producing a wound body. An electrode for electrolysis according to one aspect of the present invention has a mass per unit area of 48 mg/cm2 or less and a force applied per unit mass-unit area of 0.08 N/mg·cm2 or more.

ELECTROLYSIS SYSTEM

NºPublicación:  US20260015742A1 15/01/2026
Solicitante: 
SIEMENS ENERGY GLOBAL GMBH & CO KG [DE]
Siemens Energy Global GmbH & Co. KG
US_20260015742_PA

Resumen de: US20260015742A1

The invention relates to an electrolysis system including an electrolysis plant and a power supply source with a direct voltage output and including a central supply line, wherein the central supply line is connected to the direct voltage output of the power supply source such that a direct current can be fed to the central supply line, where a central DC high-performance strand designed for the direct voltage is provided, to which high-performance strand the electrolysis plant is connected via the central supply line, wherein at least the power supply source and the DC high-performance strand are designed as a network insulated from ground. The invention also relates to the use of an insulated DC network in an electrolysis system.

SOLID OXIDE ELECTROLYTIC CELLS USING ZEOLITE-TEMPLATED CARBON (ZTC) AS ELECTROCATALYST

NºPublicación:  US20260015741A1 15/01/2026
Solicitante: 
SAUDI ARABIAN OIL COMPANY [SA]
Saudi Arabian Oil Company
US_20260015741_PA

Resumen de: US20260015741A1

Solid oxide electrolytic cell assembly (SOEC) and methods for making SOECs are provided. An exemplary method includes forming a functionalized zeolite templated carbon (ZTC). The functionalized ZTC is formed by forming a CaX zeolite, depositing carbon in the CaX zeolite using a chemical vapor deposition (CVD) process to form a carbon/zeolite composite, treating the carbon/zeolite composite with a solution including hydrofluoric acid to form a ZTC, and treating the ZTC to add catalyst sites. In the method, the functionalized ZTC is incorporated into electrodes by forming a mixture of the functionalized ZTC with a calcined solid oxide electrolyte, and calcining the mixture. The method includes forming an electrode assembly, forming the SO electrolytic cell assembly, and coupling the SO electrolytic cell assembly to a heat source.

MEDIATED HYDROGEN ANODE FOR USE IN REDUCTIVE ELECTROSYNTHESIS

NºPublicación:  US20260015743A1 15/01/2026
Solicitante: 
WISCONSIN ALUMNI RES FOUNDATION [US]
Wisconsin Alumni Research Foundation
US_20260015743_PA

Resumen de: US20260015743A1

An electrosynthetic cell and its use are disclosed. The electrosynthetic cell can be used in a reductive electrosynthesis of one or more desired chemical products from one or more chemical reactants. The electrosynthetic cell comprises a hydrogen anode half-cell and a cathode half-cell. The hydrogen anode half-cell comprises hydrogen (H2), a first liquid phase solution that is in contact with an anode and a heterogeneous redox catalyst capable of catalyzing the oxidation of H2 to H+, and a redox mediator capable of transferring or accepting electrons and/or protons while undergoing reduction or oxidation. The cathode half-cell comprises a second liquid phase solution comprising the one or more chemical reactants that is in contact with a cathode and a reductive synthesis catalyst capable of catalyzing the reductive synthesis of the one or more desired chemical products from the one or more chemical reactants.

SOLID STATE DELIVERY SYSTEM

NºPublicación:  US20260015230A1 15/01/2026
Solicitante: 
GE AVIATION SYSTEMS LTD [GB]
GE Aviation Systems Limited
US_20260015230_PA

Resumen de: US20260015230A1

A solid state storage system includes a pressure-sealed storage unit defining an interior and having an outlet, an upper manifold and a lower manifold separated by a dividing plane having a set of ports, a set of chambers, and a solid state storage, wherein at least some gas is supplied to the outlet.

GAS PRODUCTION DEVICE AND METHOD

NºPublicación:  US20260015229A1 15/01/2026
Solicitante: 
ARIEL SCIENT INNOVATIONS LTD [IL]
ARIEL SCIENTIFIC INNOVATIONS LTD
US_20260015229_PA

Resumen de: US20260015229A1

A system including a gas production device including (a) a solid containing compartment configured to contain a solid, (b) at least one fluid channel with an inlet and an outlet comprising an opening along at least a portion of its length, the opening facing the solid, (c) a solution compartment configured to contain a solution, the solution compartment: (1) being in fluid communication with the fluid channel inlet and outlet, (2) located along a fluid pathway in between the fluid channel outlet and inlet, and (3) at least one hydrogen gas outlet, (d) a fluid flow driver in fluid communication with the fluid pathway, and (e) a fluid flow rate regulator connected to the fluid flow driver. Disclosed is also a method for producing a gas (e.g., hydrogen).

CATALYTIC POM PARTICLES

NºPublicación:  US20260015744A1 15/01/2026
Solicitante: 
KESSLER VADIM [SE]
SEISENBAEVA GULAIM [SE]
KESSLER Vadim,
SEISENBAEVA Gulaim
US_20260015744_PA

Resumen de: US20260015744A1

POM particles are suitable as photocatalytic or electrocatalytic catalyst in the production of hydrogen and a method of producing such POM particles. The POM particles are produced by subjecting a heteropoly acid with the chemical formula HzXY12O40, or a hydrate thereof, to acidic conditions in the presence of a polyvalent cation, wherein z=3 or 4, X is selected from the group consisting of P, Si, Ge, As, Sb and V, and Y is selected from the group consisting of W, Mo and V.

THERMOCHEMICAL REACTIONS USING GEOTHERMAL ENERGY

NºPublicación:  EP4676875A1 14/01/2026
Solicitante: 
ENHANCEDGEO HOLDINGS LLC [US]
EnhancedGEO Holdings, LLC
TW_202436207_A

Resumen de: TW202436207A

A first aspect is directed to a method for producing hydrogen by thermochemical splitting of water includes injecting one or more feed streams of water into a reaction chamber. The method further includes using heat from a subterranean heat source to carry out the thermochemical splitting of water to form hydrogen and oxygen in the reaction chamber. The formed products are subsequently removed from the reaction chamber. A second aspect is directed to a reaction system includes a wellbore extending from a surface into a subterranean heat source. The reaction system further includes a reaction chamber configured to be maintained at a reaction temperature using heat from the subterranean heat source. The reaction system further includes one or more inlet conduits. The inlet conduits are configured to provide one or more feed streams to the reaction chamber. The reaction system also includes outlet conduits configured to allow flow of one or more product streams.

METHOD FOR PRODUCING A COMPOUND AND APPARATUS FOR PRODUCING A COMPOUND

NºPublicación:  EP4677141A1 14/01/2026
Solicitante: 
HELANDER HOLDING OY [FI]
Helander Holding Oy
CN_121079452_PA

Resumen de: WO2024184587A1

The invention relates to a method for producing a compound comprising at least one of hydrogen or oxygen. The method comprises providing water and a first substance, producing a mixture comprising the water and bubbles comprising the first substance, decreasing diameter of bubbles comprising the first substance, decomposing a part of the water, and composing a compound at least from the decomposed water and the first substance, and the compound comprising at least one of hydrogen or oxygen. The invention further relates to apparatus for producing a compound comprising at least one of hydrogen or oxygen.

METHOD FOR PRODUCING HYDROGEN AND APPARATUS FOR PRODUCING HYDROGEN

NºPublicación:  EP4677140A1 14/01/2026
Solicitante: 
HELANDER HOLDING OY [FI]
Helander Holding Oy
CN_121039322_PA

Resumen de: WO2024184586A1

The invention relates to a method for producing hydrogen. The method comprises providing water and a gaseous substance, the gaseous substance comprises hydrogen atoms and carbon atoms, producing a mixture comprising the water and bubbles comprising the gaseous substance, decreasing diameter of the bubbles comprising the gaseous substance, and producing gaseous hydrogen by decomposing the gaseous substance in the bubbles having the decreased diameter. The invention further relates to apparatus for producing hydrogen gas.

Catalyst-coated polymer electrolyte membranes and methods for their manufacture

NºPublicación:  GB2642535A 14/01/2026
Solicitante: 
JOHNSON MATTHEY HYDROGEN TECHNOLOGIES LTD [GB]
Johnson Matthey Hydrogen Technologies Limited
GB_2642535_PA

Resumen de: GB2642535A

A method for the manufacture of catalyst-coated polymer electrolyte membranes (CCMs) for water electrolysis is described. The CCMs may comprise a proton exchange membrane (PEM) or an anion exchange membrane (AEM) with an anode layer and/or a cathode catalyst layer applied to a face of the membrane. The method comprises the steps of forming a polymer electrolyte membrane on a first catalyst layer 2 comprising a platinum-containing catalyst on a carbon support material 1 and a catalyst layer ion-conducting polymer. The catalytic layer 2 may comprise a hydrogen evolution catalyst (HER) and/or an oxygen evolution catalyst (OER). The first catalyst layer 2 has an expected effective platinum surface area in the range of and including 5-200 cm2Pt/cm2 and a carbon content in the range of and including 30-60 wt%.

電気化学リアクタおよび電気化学リアクタを作動させる方法

NºPublicación:  JP2026501340A 14/01/2026
Solicitante: 
フラウンホーファー-ゲゼルシャフトツァーフェルデルングデアアンゲヴァンテンフォーシャングアインゲトラーゲナーフェアアイン
JP_2026501340_PA

Resumen de: CN120418995A

The invention relates to an electrochemical reactor (1), in particular a redox flow cell, a fuel cell, an electrolytic cell or an electrosynthesis cell, comprising a stack (Z) consisting of a plurality of cells (2) which are separated from each other by at least one bipolar plate (3) and are stacked in a stacking direction (R), wherein the cells (2) each have two electrodes (5, 6) and a separator (10) arranged between the two electrodes (5, 6), and wherein the at least one bipolar plate (3) is flexible. In order to be able to increase mass transfer and material distribution with low construction and equipment investment and low material load, an oscillator (13) which excites at least one bipolar plate (3) to generate oscillations is integrated in the bipolar plate (3).

A method for shelf-life maximization of cells in an assembled electrolyser cell stack and an electrolyser cell stack.

NºPublicación:  DK202430371A1 14/01/2026
Solicitante: 
THYSSENKRUPP NUCERA AG & CO KGAA [DE]
thyssenkrupp nucera AG & Co. KGaA
WO_2026003300_PA

Resumen de: DK202430371A1

Initially an assembled electrolyser cell stack comprising at least alternatingly, Electrodes and bipolar plate assemblies and Diaphragms is provided. Stack internal process and flow volumes, namely catholyte flow volume and process chambers and anolyte flow volume and process chambers adjacent to and on each side of every diaphragm are simultaneously partially or completely flooded through each of stack internal catholyte manifold and stack internal anolyte manifold with a liquid alkaline conservation medium and O2 side electrolyte inlet connection, H2 side electrolyte inlet connection, anolyte and oxygen gas exit connection and catholyte and hydrogen gas exit connection are each sealed off adjacent to an electrolyser endplate after partially or completely flooding the mentioned stack internal volumes with the fluid conservation medium.

Systematic carbon emissions reduction method for whole process of steel production and casting

NºPublicación:  GB2642614A 14/01/2026
Solicitante: 
JIQING LOW CARBON TECH QINHUANGDAO CO LTD [CN]
Jiqing Low Carbon Technology (Qinhuangdao) Co., Ltd
GB_2642614_PA

Resumen de: GB2642614A

Disclosed in the present invention is a systematic carbon emissions reduction method for a whole process of steel production and casting, comprising the steps of: hydrogen injection in a blast furnace. Hydrogen comes from a nuclear hydrogen production system, hydrogen production based on water electrolysis, and hydrogen production based on coke oven gas-steam reforming; electric energy consumed by hydrogen production based on water electrolysis comes from gas power generation, steam residual pressure power generation, solar power generation, wind energy power generation, and nuclear power generation; combustible gas used for gas power generation is coke oven gas, blast furnace gas, and converter gas; steam in steam residual pressure power generation comes from a sintering waste heat boiler; steam in hydrogen production based on coke oven gas-steam reforming is low-pressure steam after residual pressure power generation; the final product is a cast steel profile, a casting material of a high-carbon spheroidal graphite cast iron profile having a carbon content of 2-4% and a silicon content of 2-4%, and a casting material of a high-carbon spheroidal graphite cast steel profile having a carbon content of 1-2% and a silicon content of 1-1.9%; the waste of the final product enters a converter or an electric furnace for cyclic smelting.

ELECTROCHEMICAL CELL STACK

NºPublicación:  EP4677142A1 14/01/2026
Solicitante: 
SCHAEFFLER TECHNOLOGIES AG [DE]
Schaeffler Technologies AG & Co. KG
KR_20250154491_PA

Resumen de: CN120659909A

An electrochemical cell stack (1) comprising a plurality of cells (2) separated from one another by bipolar plates (5, 5 '), where each cell (2) is formed by two half-cells (3, 4) between which a membrane (6) surrounded by a support frame (7) is arranged, and where a porous transport layer (10, 11) is present in each half-cell (3, 4). The support frame (7) describes a step shape having two adjacent cross-sectional areas (12, 13), in which the edge (18) of the membrane (6) lies in a step (17) formed by the cross-sectional areas (12, 13) and the porous transport layer (10) of the half-cell (3) extends into the step (17), and in which the porous transport layer (10) of the half-cell (3) extends into the step (17). According to the invention, the support frame (7) comprises at least one sealing arrangement (15) injection molded onto the support frame (7) and comprising an electrically insulating sealing material, according to the invention, the sealing arrangement (15) comprises three sealing regions (19, 20, 21), each having at least one sealing lip (22, 22 '), in particular a first sealing region (19) and a second sealing region (20) and a third sealing region (21), which are assigned to narrower regions of the two cross-sectional regions (12, 13) facing the membrane (6), the first sealing region and the second sealing region each contact exactly one bipolar plate (5, 5 '), and the third sealing region is located on a side of the support frame (7) facing away from the step (17)

流体の処理プラント

NºPublicación:  JP2026004589A 14/01/2026
Solicitante: 
三菱重工業株式会社
JP_2026004589_PA

Resumen de: JP2024092034A

To improve thermal efficiency of a treatment plant for raw material fluid.SOLUTION: A treatment plant for raw material fluid comprises a raw material reaction facility 40 for generating reaction gas RG by reacting raw material fluid NH. The raw material reaction facility 40 comprises preheaters 44a and 44b and a reactor 45. The preheaters 44a and 44b are heat exchangers for heating the raw material fluid NH by exchanging heat between a second heat medium and the raw material fluid. The reactor 45 is a heat exchanger for heating and reacting the raw material fluid NH by exchanging heat between a first heat medium different from the second heat medium and the raw material fluid NH heated by the preheaters 44a and 44b.SELECTED DRAWING: Figure 1

System and process for improving the electrolysis of saltwater

NºPublicación:  GB2642534A 14/01/2026
Solicitante: 
THE UNIV COURT OF THE UNIV OF ABERDEEN [GB]
The University Court of the University of Aberdeen
GB_2642534_PA

Resumen de: GB2642534A

A system and process for facilitating the direct electrolysis of saltwater, such as seawater, is described. The system comprises an acid-base flow battery (ABFB) 230 with an acid solution outlet 403, an alkaline solution outlet 402 and a saltwater inlet 401; and a water electrolyser 340 downstream of the ABFB for producing hydrogen 408, the electrolyser comprising a negative electrode and a positive electrode. The ABFB is in fluid communication with the water electrolyser, such that, in use, an alkaline solution from the alkaline solution outlet of the acid-base flow battery passes into a positive electrode channel of the water electrolyser proximal the positive electrode. By coupling a water electrolyser with an upstream acid-base flow battery in this way, the base solution by-product from the ABFB is fed into the positive (anode) channel of the electrolyser. In this way, the pH proximal the positive electrode is increased. As a result, saltwater is subjected to electrolysis without the evolution of chlorine or bromine at the positive electrode. The brine by-product of the process may be subjected to freshwater-saltwater reverse electrodialysis (RED) to convert dilution energy to usable electricity.

System for producing hydrogen based on composite energy using battery

NºPublicación:  KR20260007163A 13/01/2026
Solicitante: 
한국전력공사
KR_20260007163_PA

Resumen de: KR20240175881A

Provided is the complex energy base hydrogen production system utilizing the solar energy and sunlight complex energy and produces the hydrogen. The complex energy-based hydrogen generation system comprises: a complex energy block collecting solar energy to generate hot water or electricity; a hydrogen generation block generating hydrogen by using the generated hot water; and an electricity supply block storing or supplying the generated electricity.

System and method for producing pressurized hydrogen from a solid oxide electrolyser connected to an electrochemical hydrogen compressor

NºPublicación:  FI20245884A1 13/01/2026
Solicitante: 
TEKNOLOGIAN TUTKIMUSKESKUS VTT OY [FI]
Teknologian tutkimuskeskus VTT Oy
FI_20245884_PA

Resumen de: FI20245884A1

The invention relates to a system and method for producing pressurized hydrogen from a solid oxide electrolyser connected to an electrochemical hydrogen compressor. The system comprises a solid oxide electrolyser (SOEC) (1), which is configured to generate hydrogen; an electrochemical hydrogen compressor (EHC) (2), which is configured to pressurize said hydrogen generated by said SOEC; and a first recovery circuit, which is configured to recover water exiting the cathode (2c) of the EHC (2) by providing a return path through the EHC (2) to the cathode (1C) of the SOEC (1) for consumption. An optional second recovery circuit is configured to recover heat from at least one output flow (4, 5) of the SOEC (1) to a heat exchanger (15), which is configured to heat said return path (4,18) at the cathode (1C) of said solid oxide electrolyser (1).

用于碱性水电解的隔板

NºPublicación:  CN121336005A 13/01/2026
Solicitante: 
爱克发-格法特公司
CN_121336005_PA

Resumen de: AU2024407460A1

A catalyst coated separator for alkaline water electrolysis (1) comprising a porous support (100) and on at least side of the support, in order: - an optional porous polymer layer (200), - a non-porous alkali-stable polymer layer (300), and - a catalyst layer (400).

一种用于降低碱性制氢装置启动时间的极板及其组装工艺

NºPublicación:  CN121321084A 13/01/2026
Solicitante: 
新乡海卓能源科技有限公司
CN_121321084_PA

Resumen de: CN116377465A

The invention is applicable to the related technical field of hydrogen production, and provides a polar plate for reducing the starting time of an alkaline hydrogen production device and an assembly process thereof.The main polar plate comprises a metal ring, two partition plates which are symmetrically arranged are fixedly connected to the inner wall of the metal ring, holes are evenly distributed in the metal ring, a cavity is formed between the holes and the two partition plates, the partition plates are 0.6 mm steel plates, and the metal ring is made of stainless steel. The distance between the two partition plates is 0.8 mm. A cavity is formed in the metal ring under the action of the partition plates, when the alkaline hydrogen production device is started, water at the constant temperature of 85 DEG C is injected into a new drainage basin 2 hours ahead of time by a technician, circulation is conducted to heat the electrolytic bath till the electrolytic bath is heated to 65 DEG C, at the moment, the alkaline hydrogen production device is started, circulation of the water at the constant temperature of 85 DEG C is stopped, and therefore the alkaline hydrogen production device is started. And the temperature of the alkaline hydrogen production electrolytic cell is increased from 65 DEG C to 85 DEG C. The time is 2 hours; the starting time of the alkaline hydrogen production device is shortened to 2 hours, and the energy consumption of the alkaline hydrogen production devi

过氧化氢发生装置及其应用

NºPublicación:  CN121320993A 13/01/2026
Solicitante: 
无锡美芝电器有限公司
CN_121320993_PA

Resumen de: CN119491243A

The invention relates to the technical field of household appliances, and provides a hydrogen peroxide generating device and application thereof. The hydrogen peroxide generating device comprises a shell, a liquid inlet and a liquid outlet, the liquid inlet and the liquid outlet are formed in the shell, the liquid inlet is used for being connected with a water supply component, a cathode piece and an anode piece which are used for electrolyzing water to generate a hydrogen peroxide solution are arranged in the shell, and the liquid outlet is used for discharging the generated hydrogen peroxide solution. According to the hydrogen peroxide generating device provided by the invention, water entering the shell through the liquid inlet can be electrolyzed to generate the hydrogen peroxide solution, and the generated hydrogen peroxide solution is discharged through the liquid outlet; the hydrogen peroxide generating device can be applied to household appliances such as clothes washing equipment, clothes processing equipment, an air conditioner, a dehumidifier, a refrigerator and a dish washing machine, can play a good role in cleaning, odor removal, disinfection, sterilization and the like, reduces the use of detergent, and improves the use experience of a user.

방음 실드를 갖는 수소 생성기

NºPublicación:  KR20260007285A 13/01/2026
Solicitante: 
린신융
KR_20260007285_PA

Resumen de: AU2024270923A1

A hydrogen generating device provided with a sound insulation cover and a hydrogen generating device provided with a novel power module. The hydrogen generating device comprises a water tank, an electrolytic cell, a humidifier, a refining device, and a sound insulation cover; the water tank is used for containing electrolyzed water; the electrolytic cell is arranged in the water tank and is used for electrolyzing water to generate hydrogen-containing gas; the humidifier is provided with a humidifying chamber for containing supplementary water; the refining device is arranged in the humidifier and is used for refining the hydrogen-containing gas; the sound insulation cover is arranged in the humidifier and is provided with a sound insulation cavity, a connecting tube connecting the water tank and the refining device, and a gas outlet hole; the hydrogen-containing gas passes through the connecting tube and the refining device and flows into the supplementary water in the sound insulation cavity, and then the hydrogen-containing gas flows into the humidifying chamber through the gas outlet hole. Thus, according to the present invention, sound generated when the hydrogen-containing gas flows in the device can be insulated by means of the sound insulation cover, so as to improve the experience effect, and heat dissipation can be effectively carried out on a circuit board, thereby improving the operation efficiency.

System for producing hydrogen based on composite energy using water purifier

NºPublicación:  KR20260005849A 12/01/2026
Solicitante: 
한국전력공사
KR_20260005849_PA

Resumen de: KR20240175881A

Provided is the complex energy base hydrogen production system utilizing the solar energy and sunlight complex energy and produces the hydrogen. The complex energy-based hydrogen generation system comprises: a complex energy block collecting solar energy to generate hot water or electricity; a hydrogen generation block generating hydrogen by using the generated hot water; and an electricity supply block storing or supplying the generated electricity.

System for producing hydrogen based on composite energy

NºPublicación:  KR20260005845A 12/01/2026
Solicitante: 
한국전력공사
KR_20260005845_PA

Resumen de: KR20240175881A

Provided is the complex energy base hydrogen production system utilizing the solar energy and sunlight complex energy and produces the hydrogen. The complex energy-based hydrogen generation system comprises: a complex energy block collecting solar energy to generate hot water or electricity; a hydrogen generation block generating hydrogen by using the generated hot water; and an electricity supply block storing or supplying the generated electricity.

System for producing hydrogen based on composite energy using water

NºPublicación:  KR20260005847A 12/01/2026
Solicitante: 
한국전력공사
KR_20260005847_PA

Resumen de: KR20240175881A

Provided is the complex energy base hydrogen production system utilizing the solar energy and sunlight complex energy and produces the hydrogen. The complex energy-based hydrogen generation system comprises: a complex energy block collecting solar energy to generate hot water or electricity; a hydrogen generation block generating hydrogen by using the generated hot water; and an electricity supply block storing or supplying the generated electricity.

用于产生氢气和/或氧气的方法和系统

NºPublicación:  CN121311629A 09/01/2026
Solicitante: 
林德有限责任公司
CN_121311629_PA

Resumen de: AU2024305642A1

The invention relates to a method (100) for producing hydrogen and/or oxygen by means of electrolysis, in which an electrolysis unit (10) is supplied with a direct current (2) which is provided from an alternating current (1) using a rectifier (20), wherein the electrolysis unit (10) is supplied with water using a water circuit (110). The rectifier (20) is cooled using a cooling water which is provided using a sub-flow (5) of water being conducted in the water circuit (110) and/or water supplied to the water circuit. The invention likewise relates to a corresponding system.

전해조 시스템에서의 가스 압력 평형 방법 및 압력 평형 밸브 시스템을 가진 전해조 시스템

NºPublicación:  KR20260005210A 09/01/2026
Solicitante: 
그린하이드로겐시스템즈에이에스
CN_121079138_PA

Resumen de: AU2024224224A1

In a gas pressure balance method in an electrolyser system a predefined pressure difference between pressures in an oxygen gas separation tank and a hydrogen gas separation tank is maintained by controlled release of gases through an oxygen back pressure valve and a hydrogen back pressure valve. in a first step, for each of the oxygen back pressure valves and the hydrogen back pressure valves, a predefined, calibrated pilot gas pressure is generated and in a second step, the predefined, calibrated pilot gas pressures are forwarded to the respective back pressure valves and in a third step, hydrogen and oxygen gasses are released whenever the gas pressures in the hydrogen and oxygen separation tanks exceeds the predefined, calibrated pilot pressure in the respective pilot gas streams.

MAGNETOHYDRODYNAMIC ELECTRIC POWER GENERATOR

NºPublicación:  KR20260005400A 09/01/2026
Solicitante: 
브릴리언트라이트파워인크
KR_20260005400_PA

Resumen de: AU2025271525A1

MAGNETOHYDRODYNAMIC ELECTRIC POWER GENERATOR A power generator that provides at least one of electrical and thermal power comprising (i) at least one reaction cell for the catalysis of atomic hydrogen to form hydrinos identifiable by unique analytical and spectroscopic signatures, (ii) a reaction mixture comprising at least two components chosen from: a source of H20 catalyst or H20 catalyst; a source of atomic hydrogen or atomic hydrogen; reactants to form the source of H20 catalyst or H20 catalyst and a source of atomic hydrogen or atomic hydrogen; and a molten metal to cause the reaction mixture to be highly conductive, (iii) a molten metal injection system comprising at least one pump such as an electromagnetic pump that causes a plurality of molten metal streams to intersect, (iv) an ignition system comprising an electrical power source that provides low-voltage, high-current electrical energy to the plurality of intersected molten metal streams to ignite a plasma to initiate rapid kinetics of the hydrino reaction and an energy gain due to forming hydrinos, (v) a source of H2 and 0 2 supplied to the plasma, (vi) a molten metal recovery system, and (vii) a power converter capable of (a) converting the high- power light output from a blackbody radiator of the cell into electricity using concentrator thermophotovoltaic cells or (b) converting the energetic plasma into electricity using a magnetohydrodynamic converter. MAGNETOHYDRODYNAMIC ELECTRIC POWER GENERATOR ov o v

OFFSHORE HYDROGEN PRODUCTION SYSTEMS AND METHODS

NºPublicación:  WO2026008367A1 08/01/2026
Solicitante: 
AKER SOLUTIONS AS [NO]
AKER SOLUTIONS AS
GB_2642328_PA

Resumen de: WO2026008367A1

An offshore hydrogen production system is described comprising: a hydrogen production facility (10) comprising a power generator (70) configured to convert a source of renewable energy to electrical power and at least one electrolyser (16). The capacity of the at least one electrolyser (16) corresponds to a power output of the power generator (70). The hydrogen production facility (10) is configured to be supplied with utilities for the production of hydrogen from a utilities system (11) which is located remote from the offshore hydrogen production facility (10). Also described is a method of producing hydrogen, a method of designing an offshore hydrogen production system, a method for the production of an offshore hydrogen production system.

TRANSITION METAL-DOPED NICKEL OXYHYDROXIDE CATALYST, PREPARATION METHOD THEREOF, AND USE THEREOF

NºPublicación:  US20260009149A1 08/01/2026
Solicitante: 
ZHEJIANG UNIV [CN]
BAIMAHU LABORATORY CO LTD OF ZHEJIANG PROVINCE [CN]
Zhejiang University,
Baimahu Laboratory Co., Ltd. of Zhejiang Province
US_20260009149_PA

Resumen de: US20260009149A1

Provided is a transition metal-doped nickel oxyhydroxide catalyst, its preparation method, and its application in seawater electrolysis for hydrogen production. The method includes: (1) constructing a three-electrode system and using a chronoamperometry or chronopotentiometry method to electrodeposit a precatalyst onto a conductive substrate from a mixed metal salt solution containing nickel, iron, and at least one other transition metal salt such as cobalt or chromium; and (2) using the precatalyst-loaded substrate as a working electrode in an alkaline solution and applying a constant current to perform an in-situ conversion, thereby forming the final transition metal-doped nickel oxyhydroxide catalyst. The resulting catalyst exhibits high catalytic activity, high selectivity for oxygen evolution, and exceptional long-term stability under high current densities, making it highly suitable for direct seawater electrolysis systems,

COBALT ON TUNGSTEN TITANIUM CARBIDE MXene

NºPublicación:  US20260009146A1 08/01/2026
Solicitante: 
IOWA STATE UNIV RESEARCH FOUNDATION INC [US]
IOWA STATE UNIVERSITY RESEARCH FOUNDATION, INC
US_20260009146_PA

Resumen de: US20260009146A1

We synthesized a tungsten titanium carbide (W2TiC2) MXene. By loading cobalt onto the surface of W2TiC2, we developed an effective and stable catalyst for an alkaline hydrogen evolution reaction. The catalyst exhibited a small overpotential of 63 mV at 10 mA/cm2 and a low Tafel slope of 44.3 mV/dec. At high current density of 100 mA/cm2 and 1000 mA/cm2, low overpotentials of 191 mV and 408 mV were achieved, outperforming commercial Pt/C electrodes. Under both current ranges, our catalyst exhibited excellent stability of 500 h at 10 mA/cm2 and for 100 h at 1000 mA/cm2 without any degradation. In flow cell tests, by pairing with Ni foam, our catalyst required much lower cell voltage than commercial Ni foam Pt/C and maintained ̃100% H2 faradaic efficiency over 15 h of continuous tests from 50 to 400 mA/cm2. Under more demanding industry-level conditions, the catalyst maintains the incredible performance, exhibiting an excellent stability of at least 1000 h at 4000 mA cm−2 in 1 M KOH.

OXYGEN-DOMINATED SUPRA-NANO DUAL-PHASE CATALYTIC REACTION MATERIAL ON A SUBSTRATE

NºPublicación:  US20260009148A1 08/01/2026
Solicitante: 
CITY UNIV OF HONG KONG [HK]
City University of Hong Kong
US_20260009148_PA

Resumen de: US20260009148A1

The present invention provides an oxygen-dominated supra-nano dual-phase catalytic reaction material, which includes a uniform oxygen-enriched amorphous shell and a core encapsulated within the uniform oxygen-enriched amorphous shell. This invention exhibits ultrahigh HER performance, a critical reaction in water splitting, making it suitable for application in hydrogen production industries, battery companies, new energy vehicle enterprises, and large power stations.

ELECTROLYSIS SYSTEM

NºPublicación:  US20260009145A1 08/01/2026
Solicitante: 
SIEMENS ENERGY GLOBAL GMBH & CO KG [DE]
Siemens Energy Global GmbH & Co. KG
US_20260009145_PA

Resumen de: US20260009145A1

An electrolysis system has at least two electrolysis installations, a power supply source with a direct voltage output, and a central supply line connected to the direct voltage output. A direct current, at a first direct voltage, can be fed into the central supply line. The electrolysis installations are connected electrically in parallel to the central supply line. For a direct voltage supply from the public power grid a central voltage source converter converts an input-side alternating voltage into the output-side first direct voltage at a direct voltage output. Each electrolysis installation is connected via a DC/DC converter that converts the first direct voltage into a second direct voltage, parallel to the direct voltage output so that the second direct voltage drops across the electrolysis installation. Each of the DC/DC converters can be controlled and/or regulated for adapting a level of its second direct voltage.

METHOD FOR THE PRODUCTION OF DIHYDROGEN USING OXIDIZED NANODIAMONDS AS PHOTOCATALYSTS

NºPublicación:  US20260008033A1 08/01/2026
Solicitante: 
COMMISSARIAT A LENERGIE ATOMIQUE ET AUX ENERGIES ALTERNATIVES [FR]
CENTRE NATIONAL DE LA RECHERCHE SCIENT [FR]
UNIV DE STRASBOURG [FR]
COMMISSARIAT A L'ENERGIE ATOMIQUE ET AUX ENERGIES ALTERNATIVES,
CENTRE NATIONAL DE LA RECHERCHE SCIENTIFIQUE,
UNIVERSITE DE STRASBOURG
US_20260008033_PA

Resumen de: US20260008033A1

A method for producing dihydrogen by photodissociation of water, may include bringing an aqueous solution in contact with oxidized nanodiamonds under solar, natural, or artificial illumination (or light). The oxidized nanodiamonds may have an oxygen/carbon ratio of at least 5% atomic, determined by XPS without previous treatment of the oxidized nanodiamonds. The method may further include preparing the oxidized nanodiamonds by subjecting nanodiamonds to an oxidizing treatment. The oxidizing treatment may include annealing at a temperature of 500° C.±50° C. for a duration in a range of from 1 to 5 hours under an oxygenated atmosphere.

COMPOSITIONS AND METHODS FOR TREATING POROUS MATERIALS

NºPublicación:  US20260008042A1 08/01/2026
Solicitante: 
AMOGY INC [US]
Amogy Inc
US_20260008042_PA

Resumen de: US20260008042A1

The present disclosure is directed to a processing solution composition comprising a metal salt, an acid, a solvent, and a non-metal reductant. The present disclosure is also directed to a method of impregnating a porous material by covering or coating the porous material with a processing solution comprising a metal salt, an acid, a solvent, and a non-metal reductant.

POROUS ELECTROLYZER GAS DIFFUSION LAYER AND METHOD OF MAKING THEREOF

NºPublicación:  US20260008100A1 08/01/2026
Solicitante: 
OHMIUM INT INC [US]
Ohmium International, Inc
US_20260008100_PA

Resumen de: US20260008100A1

A porous titanium sheet configured to function as an anode side gas diffusion layer of a proton exchange membrane (PEM) electrolyzer is formed by a powder technique, such as tape casting or powder metallurgy.

A CATALYST FOR GENERATING HYDROGEN AND METHOD OF ITS PRODUCTION

NºPublicación:  US20260008043A1 08/01/2026
Solicitante: 
ELECTRIQ GLOBAL ENERGY SOLUTIONS LTD [IL]
Electriq-Global Energy Solutions Ltd
US_20260008043_A1

Resumen de: US20260008043A1

The present disclosure provides a catalyst, its preparation and uses thereof, the catalyst comprising a conductive substrate coated by at least two layers including a proximal layer and a distal layer wherein said proximal layer comprises a proximal metal composition and said distal layer comprise a distal metal composition, the proximal metal composition being different from the distal metal composition; wherein said proximal metal composition comprises a metallic M and said distal metal composition comprise a combination of two or more different metal complexes, each having a formula MxLy, wherein M, which may be the same or different in said two or more metal complexes, represents a metal atom; L, which may be the same or different in said two or more metal complexes, represents a moiety comprising at least one atom selected from the group consisting of oxygen (O), phosphorous (P), boron (B) and nitrogen (N); x represents any value between (1) and (6); and y represents any value between (1) and (6); and wherein said metal atom of metallic M and said metal atom in MxLy may be the same or different metal atom.

電気化学触媒用複合体およびその調製方法

NºPublicación:  JP2026002777A 08/01/2026
Solicitante: 
ハイドロライザードゥ
JP_2026002777_A

Resumen de: CA3273968A1

5 10 15 20 25 30 35 Abstract The present invention relates to a method of preparing a composite material, in particular one useful as a catalyst in an electrolytic hydrogen evolution reaction and/or the oxygen evolution reaction and/or urea oxidation-assisted water electrolysis. Provided is a method of preparing a composite material, the method comprising the steps of: (i) electrochemically depositing material onto a substrate from a deposition solution comprising a nickel (II) salt and graphene oxide, to obtain a nickel-reduced graphene oxide composite material comprising nickel dispersed on reduced graphene oxide, said composite material being deposited on the substrate; (ii) after step (i), placing the substrate, having the nickel-reduced graphene oxide composite deposited thereon, in an alkaline solution along with a counter electrode; and (iii) after step (ii), partially electrochemically oxidising the nickel, to obtain a partially oxidised nickel-reduced graphene oxide composite material comprising partially oxidised nickel dispersed on reduced graphene oxide, said composite material being deposited on the substrate. The composite of the invention demonstrates high catalytic activity for electrolytic hydrogen production under alkaline water electrolysis conditions (for example, a hydrogen evolution current of up to 500 mA cm-2 at -1.35 V against a Reversible Hydrogen Electrode). High activity is demonstrated even when the substrate (on which the composite is deposited)

ELECTROCHEMICAL CELL, SOLID OXIDE ELECTROLYSIS CELL, CELL STACK, HOT MODULE, AND HYDROGEN PRODUCTION DEVICE

NºPublicación:  WO2026009910A1 08/01/2026
Solicitante: 
NITERRA CO LTD [JP]
\u65E5\u672C\u7279\u6B8A\u9676\u696D\u682A\u5F0F\u4F1A\u793E

Resumen de: WO2026009910A1

An electrolysis cell 21 comprises: a solid electrolyte layer 211; a fuel electrode layer 213 that is disposed as a stack on one surface side of the solid electrolyte layer 211; and an air electrode layer 212 that is disposed as a stack on the other surface side of the solid electrolyte layer 211. The fuel electrode layer contains Fe. When a surface 213a1 on the solid electrolyte layer side of the fuel electrode layer is defined as a first surface and a surface 213b2 on the side opposite from the solid electrolyte layer side is defined as a second surface, n points pk (where k is an integer of 1 to n) are set in the fuel electrode layer along the thickness direction at intervals such that a point p1 is located at the first surface, a point pn is located at the second surface, and k increases in the direction from the first surface toward the second surface, and when a value obtained by dividing, by n, a cumulative value of the Fe concentration at each of the points from the point p1 to the point pk is defined as a normalized cumulative value Ck of the Fe concentration at the point pk, a normalized cumulative value Cn is 0.118-0.367 wt%.

ORGANIC COMPOUND, PHOTO-ASSISTED WATER ELECTROLYSIS CATALYST, SEMICONDUCTOR THIN FILM ELECTRODE, PHOTO-ASSISTED WATER ELECTROLYSIS CELL, AND METHOD FOR PRODUCING HYDROGEN

NºPublicación:  WO2026009849A1 08/01/2026
Solicitante: 
MITSUI CHEMICALS INC [JP]
\u4E09\u4E95\u5316\u5B66\u682A\u5F0F\u4F1A\u793E

Resumen de: WO2026009849A1

This organic compound is represented by general formula (1). X includes at least one type of linking group selected from the group consisting of an arylene group and an aromatic heterocyclic group, Y is a single bond or an aliphatic hydrocarbon linking group, Ar is an aromatic heterocyclic group, R1 and R2 are each independently a hydrogen atom or an aliphatic hydrocarbon group, R3, R4, R5 and R6 are each independently a hydrogen atom, an aliphatic hydrocarbon group or an aryl group, and at least one combination selected from the group consisting of R3 and R5, and R4 and R6, may bond to each other to form a ring.

ELECTROLYTIC CELL

NºPublicación:  WO2026011021A1 08/01/2026
Solicitante: 
PATHAK VIVEK [US]
PATHAK, Vivek

Resumen de: WO2026011021A1

Large scale exploitation of Solar energy is proposed by using floating devices which use solar energy to produce compressed hydrogen by electrolysis of deep sea water. Natural ocean currents are used to allow the devices to gather solar energy in the form of compressed hydrogen from over a large area with minimum energy transportation cost. The proposal uses a combination of well understood technologies, and a preliminary cost analysis shows that the hydrogen produced in this manner would satisfy the ultimate cost targets for hydrogen production and pave the way for carbon free energy economy.

HYDROGEN PRODUCTION APPARATUS AND HYDROGEN PRODUCTION METHOD

NºPublicación:  WO2026009969A1 08/01/2026
Solicitante: 
INST OF SCIENCE TOKYO [JP]
\u56FD\u7ACB\u5927\u5B66\u6CD5\u4EBA\u6771\u4EAC\u79D1\u5B66\u5927\u5B66

Resumen de: WO2026009969A1

The present invention addresses the problem of providing a hydrogen production apparatus using a solid oxide electrolysis cell, in which the water vapor utilization rate is high, and followability of a change in water vapor supply flow rate with respect to a power load fluctuation is good . The present invention also addresses the problem of providing a hydrogen production method using the hydrogen production apparatus. A hydrogen production apparatus 10 has a reactor R in which a solid oxide type electrolysis cell 10 is installed, the solid oxide type electrolysis cell 10 including: a water vapor electrode 20 in which an electrolytic reaction of water vapor occurs; a gas-impermeable and ion-permeable solid oxide electrolyte 40; and a counter electrode 30 in which a reaction of a charge carrier that is generated through the electrolytic reaction in the water vapor electrode 20 and that passes through the solid oxide electrolyte 40 occurs. The hydrogen production apparatus 10 has an injector 23 that supplies water in a pulsed manner to the water vapor electrode 20 side of the reactor R. The above problems are solved by supplying water to the water vapor electrode 20 in a pulsed manner.

HYDROGEN REDUCTION SYSTEM AND METHOD FOR MANUFACTURING REDUCED IRON

NºPublicación:  WO2026009488A1 08/01/2026
Solicitante: 
NIPPON STEEL CORP [JP]
\u65E5\u672C\u88FD\u9244\u682A\u5F0F\u4F1A\u793E

Resumen de: WO2026009488A1

Disclosed is a novel technology for applying SOEC in a direct reduction process in which a shaft furnace is used. A hydrogen reduction system according to the present disclosure has a shaft furnace, a reducing gas supply device, a reducing gas heating device, a source material pretreatment device, and a hydrogen production device. In this hydrogen reduction system, a reducing gas is supplied to the shaft furnace via the reducing gas supply device and the reducing gas heating device, and a 600°C to 900°C iron oxide source material is supplied to the shaft furnace via the source material pretreatment device. The hydrogen production device has an SOEC, and the SOEC uses a steam-containing gas which has been discharged from the shaft furnace to produce hydrogen gas. The hydrogen gas produced by the SOEC is used as a reducing gas.

SYSTEM FOR PREPARING GREEN METHANOL BY MEANS OF BIOMASS GASIFICATION COUPLED WITH GREEN HYDROGEN

NºPublicación:  WO2026008081A1 08/01/2026
Solicitante: 
SHANGHAI BOILER WORKS CO LTD [CN]
\u4E0A\u6D77\u9505\u7089\u5382\u6709\u9650\u516C\u53F8
CN_118594426_A

Resumen de: WO2026008081A1

Disclosed in the present invention is a system for preparing green methanol by means of biomass gasification coupled with green hydrogen. The system comprises: a gasification unit (A), a purification unit (B), a hydrogen and oxygen unit (C) and a synthesis unit (D), wherein synthesis gas (104) produced by the gasification unit (A) passes through the purification unit (B) and serves as a raw material gas (107) of the synthesis unit; oxygen (109) produced by the hydrogen and oxygen unit (C) serves as oxygen of the gasification unit, and hydrogen (113) produced by the hydrogen and oxygen unit (C) serves as a hydrogen source for adjusting the hydrogen-carbon ratio of the raw material gas of the synthesis unit (D); and part of a purge gas (121) of the synthesis unit (D) is returned to the gasification unit for recycling. The system of the present invention operates stably and reliably, and has a high utilization rate of renewable carbon sources, and a low methanol preparation cost.

HYDROGEN AND OXYGEN ELECTROLYSIS CELL SYSTEM

NºPublicación:  WO2026006927A1 08/01/2026
Solicitante: 
HYGN ENERGY INC [CA]
HYGN ENERGY INC

Resumen de: WO2026006927A1

The various embodiments described herein generally relate to the production and storage of gasses, such as hydrogen and oxygen, and more particularly to an electrolysis cell for supplying the hydrogen and oxygen gasses as gaseous fuel for clean power generation systems such as linear alternators.

METHOD OF PRODUCING GREEN STEEL

NºPublicación:  WO2026008847A1 08/01/2026
Solicitante: 
H2 SPHERE GMBH [DE]
H2-SPHERE GMBH
EP_4674988_PA

Resumen de: WO2026008847A1

The present invention relates to a method of producing green steel by reduction of iron oxides using hydrogen. The inventive method makes use of mining waste as starting material for H2 generation by SDE process or a sulfur-iodine-process. Side products can be utilized in the steelmaking process. This is achieved by a method according to the present invention comprising the following steps: a) a part or all of the iron oxide used as raw material for steelmaking is reduced by hydrogen, b) a part or all hydrogen required for the reduction of iron oxide is generated via a SO2-depolarized electrolyzer (SDE) process or a sulfur-iodine-process, and c) a part or all of the diluted sulfuric acid obtained from step b) is used for at least one of i. steel pickling, ii. reaction with steel mill dust for generation of iron sulfate (FeSO4 or Fe2(SO4)3), and iii. increasing the concentration of said diluted sulfuric acid by vacuum evaporation of water using off-heat from steelmaking or pyrite roasting.

INTEGRATED PROCESS FOR METHANE PRODUCTION AND DRY METHANE REFORMING

NºPublicación:  AU2024310412A1 08/01/2026
Solicitante: 
BP P L C
BP P.L.C
AU_2024310412_A1

Resumen de: AU2024310412A1

The present disclosure relates generally to integrated processes for the production of methane and its use in dry methane reforming. In one aspect, the present disclosure provides process for producing a stream containing hydrogen and carbon monoxide, the process comprising: providing a methane synthesis feed stream comprising hydrogen and carbon dioxide; contacting the methane synthesis feed stream with a methane synthesis catalyst (e.g., in a methane synthesis reactor) to form a methane synthesis product stream comprising methane and water; providing a dry methane reformation feed stream comprising carbon dioxide and at least a portion of the methane of the methane synthesis product stream; contacting the dry methane reformation feed stream with a dry methane reformation catalyst (e.g., in a dry methane reformation reactor) to produce a dry methane reformer product stream comprising carbon monoxide and hydrogen.

수소 가스 생산 어셈블리 및 수소 가스 생산을 위한 방법

NºPublicación:  KR20260004543A 08/01/2026
Solicitante: 
알에스제이오오에스엠비브이
KR_20260004543_PA

Resumen de: WO2024231154A1

The present invention relates to a hydrogen gas production assembly comprised of a hydrogen gas production device, a container comprising an aqueous electrolyte solution, a storage container for storing produced hydrogen gas an input providing the aqueous electrolyte solution from the container to the hydrogen gas production device and an output for transferring produced hydrogen gas from the hydrogen gas production device to the storage container. The present invention further relates to methods for the production of hydrogen gas via the hydrogen gas production assembly.

알칼리 전해조 시스템용 급수 준비 방법 및 급수 준비 시스템

NºPublicación:  KR20260004310A 08/01/2026
Solicitante: 
그린하이드로겐시스템즈에이에스
KR_20260004310_PA

Resumen de: CN120936752A

A feed water preparation system in a water electrolyser, suitable for producing hydrogen and oxygen using alkaline water in one or more pressurized electrolyser stacks (2), and comprising a product gas conditioning system having a safety valve blow-off stream conduit (11) connected to a feed water container (9), and/or a reduced pressure flow conduit (31) connected to a gas cleaning container on the water supply container (9).

Magnetohydrodynamic electric power generator

NºPublicación:  AU2025271525A1 08/01/2026
Solicitante: 
BRILLIANT LIGHT POWER INC
Brilliant Light Power, Inc
AU_2025271525_A1

Resumen de: AU2025271525A1

MAGNETOHYDRODYNAMIC ELECTRIC POWER GENERATOR A power generator that provides at least one of electrical and thermal power comprising (i) at least one reaction cell for the catalysis of atomic hydrogen to form hydrinos identifiable by unique analytical and spectroscopic signatures, (ii) a reaction mixture comprising at least two components chosen from: a source of H20 catalyst or H20 catalyst; a source of atomic hydrogen or atomic hydrogen; reactants to form the source of H20 catalyst or H20 catalyst and a source of atomic hydrogen or atomic hydrogen; and a molten metal to cause the reaction mixture to be highly conductive, (iii) a molten metal injection system comprising at least one pump such as an electromagnetic pump that causes a plurality of molten metal streams to intersect, (iv) an ignition system comprising an electrical power source that provides low-voltage, high-current electrical energy to the plurality of intersected molten metal streams to ignite a plasma to initiate rapid kinetics of the hydrino reaction and an energy gain due to forming hydrinos, (v) a source of H2 and 0 2 supplied to the plasma, (vi) a molten metal recovery system, and (vii) a power converter capable of (a) converting the high- power light output from a blackbody radiator of the cell into electricity using concentrator thermophotovoltaic cells or (b) converting the energetic plasma into electricity using a magnetohydrodynamic converter. MAGNETOHYDRODYNAMIC ELECTRIC POWER GENERATOR ov o v

Renewable Energy Source Using Pressure Driven Filtration Processes and Systems

NºPublicación:  AU2025271499A1 08/01/2026
Solicitante: 
IDE WATER TECH LTD
IDE WATER TECHNOLOGIES LTD
AU_2025271499_A1

Resumen de: AU2025271499A1

Abstract A membrane element configured for filtration of water while simultaneously co- generating hydrogen, wherein the membrane comprises at least one anode electrode and at least one cathode electrode, each is in communication with said membrane; further wherein said membrane is adapted for electrolysis of at least a portion of said water to simultaneously at least partially generate hydrogen therefrom; further wherein at least one electrode selected from a group consisting of at least one anode electrode and at least one cathode electrode comprise at least one selected from a group consisting of at least one feed spacer, at least one permeate spacer and any combination thereof. combination thereof.20 ov b s t r a c t o v c o m b i n a t i o n t h e r e o f

METHODS AND APPARATUS FOR PRODUCING HYDROGEN

NºPublicación:  AU2024265710A1 08/01/2026
Solicitante: 
HYDROGEN SYSTEMS AUSTRALIA PTY LTD
HYDROGEN SYSTEMS AUSTRALIA PTY LTD
AU_2024265710_PA

Resumen de: AU2024265710A1

Disclosed herein is a method of generating molecular hydrogen comprising the steps of: (i) providing a plasma chamber having an inlet and an outlet; (ii) providing a feed of a hydrogen containing molecule through the inlet to a plasma in said plasma chamber wherein said plasma is exposed to at least one electromagnetic frequency whereby said hydrogen containing molecule is disassociated into a hydrogen species and at least one non-hydrogen species; (iii) removing said hydrogen species from the chamber at the outlet; and (iv) then forming molecular hydrogen from said hydrogen species.

회수식 열교환 반응기를 이용한 암모니아 분해 공정

NºPublicación:  KR20260003766A 07/01/2026
Solicitante: 
테크닙에너지스프랑스
KR_20260003766_PA

Resumen de: TW202444645A

The present disclosure relates to a plant and process low energy intensity cracking ammonia and to a plant. The process comprises: supplying a gaseous process flow comprising ammonia (204); preheating the process flow at a preheater (205) upstream an ammonia cracker; feeding the process flow as a feed to a reaction zone of the reactor; cracking at least part of the ammonia comprised in the feed at the reaction zone yielding a hot process mixture comprising hydrogen and nitrogen, and providing a heat duty for the cracking and the preheating by a firing at a combustion zone of the reactor. The process comprises a recuperative transfer of heat from the hot process mixture to the process feed at the reaction zone by passing the hot process mixture received from the catalytic reaction zone through an internal recuperative heat exchanger of the cracking reactor.

수소 저장 방법 및 시스템

NºPublicación:  KR20260003728A 07/01/2026
Solicitante: 
테크닙에프엠씨노르게에이에스
KR_20260003728_PA

Resumen de: WO2024218273A1

A method for storing hydrogen in a plurality of subsea storages in a system. The system comprising an electrolyser source (100) for producing hydrogen at a source pressure; a downstream compressor (200) for compressing the hydrogen from the source pressure to a compressed higher pressure; and a plurality of storages (300) each for storing compressed hydrogen at the compressed higher pressure and each being subsea. The method comprising at least the steps of: producing hydrogen (1000) by the electrolyser source (100) at the source pressure; passing the hydrogen (2000) to the plurality of storages (300) through a bypass line (210) around the compressor (200); and storing the hydrogen (3000) in at least one of the plurality of storages (300) at a first pressure below the compressed higher pressure. A system for storing hydrogen in a plurality of subsea storages, the system comprising: an electrolyser source (100) for producing hydrogen at a source pressure; a downstream compressor (200) for compressing the hydrogen from the source pressure to a compressed higher pressure; a plurality of storages (300) each for storing compressed hydrogen at the compressed higher pressure and each being subsea; and a controller (400) for controlling the electrolyser source (100), the downstream compressor (200), and valves (310) to the plurality of storages (300). The controller (400) is configured for controlling the system in, at least, two alternative ways: A) passing the hydrogen, produced by

アンモニア分解による電気化学的水素生成

NºPublicación:  JP2026500513A 07/01/2026
Solicitante: 
ユティリティ・グローバル・インコーポレイテッド
JP_2026500513_PA

Resumen de: WO2024129246A1

Herein discussed is a method of producing hydrogen comprising: (a) providing an electrochemical reactor having an anode, a cathode, and a membrane between the anode and the cathode, wherein the membrane conducts both electrons and protons, wherein the anode and cathode are porous; (b) introducing a first stream to the anode, wherein the first stream comprises ammonia or a cracked ammonia product; and (c) extracting a second stream from the cathode, wherein the second stream comprises hydrogen, wherein the first stream and the second stream are separated by the membrane.

Hydrogen Electrolysis using Pulsed DC Signal

NºPublicación:  GB2642174A 07/01/2026
Solicitante: 
PAUL FRANCIS GEARY [GB]
PAUL FRANCIS GEARY [GB]
Paul Francis Geary
GB_2642174_PA

Resumen de: GB2642174A

An electrolysis system 200 for generating hydrogen and/or oxygen is defined. The system comprising: a first electrolysis apparatus 220, such as an electrolysis stack or cell. The system comprising at least one electrode for the decomposition of electrolyte water. A power supply unit is defined for supplying electric power to the first electrolysis apparatus 220. The power supply unit comprises a first diode for converting an AC input signal to a first pulsed DC signal, said first pulsed DC signal being a first half wave of the AC input signal; where the first electrolysis apparatus 220 is connected to the power supply unit in such a way that the first electrolysis apparatus 220 is supplied with the first pulsed DC signal. The power supply apparatus may comprise a centre tapped full wave rectifier. The electrolysis system may be used for the decomposition of ammonia.

Offshore hydrogen production sytems and methods

NºPublicación:  GB2642328A 07/01/2026
Solicitante: 
AKER SOLUTIONS AS [NO]
Aker Solutions AS
GB_2642328_PA

Resumen de: GB2642328A

An offshore hydrogen production system comprising: a hydrogen production facility (10) comprising a renewable power generator (70) and at least one electrolyser (16). The capacity of the at least one electrolyser (16) corresponds to a power output of the power generator (70). The hydrogen production facility (10) is configured to be supplied with utilities for the production of hydrogen from a utilities system (11) which is located remote from the offshore hydrogen production facility (10). Also claimed is a method of producing hydrogen, a method of designing an offshore hydrogen production system, and method for the production of an offshore hydrogen production system. Also claimed is a utilities pipeline comprising a plurality of utilities fluid pipelines including at least one water supply and one hydrogen gas supply, at least one power supply cable or instrument control cable and wherein one of the water supply pipeline or hydrogen supply pipeline is positioned centrally about a longitudinal axis of the umbilical.

METHOD OF PRODUCING GREEN STEEL

NºPublicación:  EP4674988A1 07/01/2026
Solicitante: 
H2 SPHERE GMBH [DE]
H2-SPHERE GmbH
EP_4674988_PA

Resumen de: EP4674988A1

The present invention relates to a method of producing green steel by reduction of iron oxides using hydrogen. The inventive method makes use of mining waste as starting material for H<sub>2</sub> generation by SDE process or a sulfur-iodine-process. Side products can be utilized in the steelmaking process.This is achieved by a method according to the present invention comprising the following steps:a) a part or all of the iron oxide used as raw material for steelmaking is reduced by hydrogen,b) a part or all hydrogen required for the reduction of iron oxide is generated via a SO<sub>2</sub>-depolarized electrolyzer (SDE) process or a sulfur-iodine-process, andc) diluted sulfuric acid obtained from step b) is used for at least one ofi. steel pickling,ii. reaction with steel mill dust for generation of iron sulfate (FeSO<sub>4</sub> or Fe<sub>2</sub>(SO<sub>4</sub>)<sub>3</sub>),iii. production of MgSO<sub>4</sub> or (NH<sub>4</sub>)<sub>2</sub>SO<sub>4</sub>, andiv. production of concentrated sulfuric acid.

WATER ELECTROLYSIS CATALYST

NºPublicación:  EP4673258A1 07/01/2026
Solicitante: 
UOP LLC [US]
UOP LLC
KR_20250169218_PA

Resumen de: AU2024262055A1

A family of catalysts for oxygen evolution reaction (OER) in alkaline condition is disclosed. The catalysts utilize elements which are abundant on earth, leading to lower costs compared to IrCh catalysts. The catalysts can be used in the anode of an anion exchange membrane-based water electrolyzer. The family of new catalysts comprises Ni, Fe, M, B, and O, where M is a metal from Group VIB, Group VIII, and elements 57-71 of the Periodic Table. The catalyst has a layered double hydroxide structure. Methods of making the catalysts are also described.

HYDROGEN PRODUCTION SYSTEM AND CONTROL METHOD THEREFOR

NºPublicación:  EP4675012A1 07/01/2026
Solicitante: 
SUNGROW HYDROGEN SCI &TECH CO LTD [CN]
Sungrow Hydrogen Sci.&Tech. Co., Ltd
EP_4675012_PA

Resumen de: EP4675012A1

The present invention relates to a hydrogen production system and a control method therefor. The method comprises: determining operation parameter information of the hydrogen production system according to output information of a new energy power generation device; and, according to the operation parameter information and operation demand information of the hydrogen production system, selecting a switching-on mode and a switching-off mode from amongst a plurality of preset modes of hydrogen production units of the hydrogen production system. On the basis of the output information of the new energy power generation device and the operation conditions of the hydrogen production system, the present invention performs selection of switching-on and switching-off of the hydrogen production units, thus improving the operation efficiency of the hydrogen production system.

BALANCE-OF-PLANT FOR ELECTRO-SYNTHETIC OR ELECTRO-ENERGY LIQUID-GAS CELLS OR CELL STACKS

NºPublicación:  EP4673987A1 07/01/2026
Solicitante: 
HYSATA PTY LTD [AU]
Hysata Pty Ltd
CN_121100420_PA

Resumen de: AU2024202934A1

Disclosed in one example is gas pressure equalisation systems (400-401), and method of operation, for an electro-synthetic or electro-energy liquid-gas cell or cell stack (210). The gas pressure equalisation systems (400-401) comprise a first pressure equalisation tank (410) for partially containing a first liquid (470) and a first gas. The first gas is positioned above a liquid first level (471). A first gas conduit (430) is provided for the transfer of the first gas between the cell or cell stack (210) and the first pressure equalisation tank (410). In another example, a second pressure equalisation tank (420) may be additionally provided for partially containing a second liquid (473) and a second gas positioned above a liquid second level (472). A second gas conduit (440) is then provided for the transfer of the second gas between the cell or cell stack (210) and the second pressure equalisation tank (420).

PURIFICATION OF ELECTROLYTIC HYDROGEN

NºPublicación:  EP4673396A1 07/01/2026
Solicitante: 
ARKEMA FRANCE [FR]
ARKEMA France
CN_120813540_A

Resumen de: CN120813540A

The invention relates to a method for purifying a hydrogen stream polluted by water, oxygen and possibly nitrogen, said method comprising contacting the hydrogen stream to be purified with a zeolite-based adsorbent material, the zeolite-based adsorbent material comprises at least one metal selected from the metals of columns 3 to 12 of the Periodic Table of Elements in the form of a zero-valent metal, or in an oxidized or reduced form, and recovering a purified oxygen stream. The invention also relates to the use of a zeolite-based adsorbent material comprising at least one metal from column 3 to column 12 of the Periodic Table of Elements for purifying hydrogen, and the use of the thus purified hydrogen in industrial processes.

METHOD TO ENCLOSE A HYDROGEN AND OXYGEN GENERATING APPARATUS IN AN ENCLOSURE AND ENCLOSURE ADAPTED FOR A HYDROGEN AND OXYGEN GENERATING APPARATUS

NºPublicación:  EP4673589A1 07/01/2026
Solicitante: 
GREEN HYDROGEN SYSTEMS AS [DK]
Green Hydrogen Systems A/S
CN_121100198_PA

Resumen de: AU2024228415A1

Enclosure adapted for a hydrogen and oxygen generating apparatus arranged in a movable has an interior and an interior surface and an exterior surface whereby the hydrogen and oxygen generating apparatus comprises at least one electrolyser stack adapted for electrolysing water to hydrogen product gas and oxygen product gas and accompanying gas and electrolyte handling equipment. The exterior surface of the enclosure comprises at least a heat insulating, flexible polymer cover element which is attached to a metal frame.

ELECTROCHEMICAL CELL AND METHOD FOR PRODUCING HYDROGEN AND OXYGEN FROM WATER

NºPublicación:  EP4673585A1 07/01/2026
Solicitante: 
FRAUNHOFER GES FORSCHUNG [DE]
Fraunhofer-Gesellschaft zur F\u00F6rderung der angewandten Forschung e.V
KR_20250157382_PA

Resumen de: WO2024179759A1

The invention relates to an electrochemical cell and to a method for producing hydrogen and oxygen from water. By virtue of the electrochemical cell according to the invention, it is possible to carry out an electrochemical reaction at temperatures of 120 °C - 200 °C and pressures of up to 30 bar even under harsh chemical conditions (e.g. KOH mass fractions of up to 35% in the electrolyte) over long periods of time. By virtue of the method according to the invention it is possible to produce hydrogen and oxygen from water at temperatures of 120 °C - 200° C and pressures of up to 30 bar even under harsh chemical conditions (e.g. KOH mass fractions of up to 35% in the electrolyte).

다기능 바이폴라 플레이트, 전해 셀 및 이를 포함하는 전해조

NºPublicación:  KR20260002613A 06/01/2026
Solicitante: 
존코커릴하이드로겐벨지움
KR_20260002613_PA

Resumen de: CN120787270A

The invention relates to a bipolar plate (14) for an electrolytic cell (10), comprising a central web (141) and a ring (142) surrounding the central web (141). The ring (142) is made of synthetic material, and the central web (141) is made of metal and has an outer periphery embedded in the ring (142). The invention also relates to an electrolytic cell and to an electrolytic cell stack comprising such a bipolar plate.

System for producing hydrogen based on composite energy using water recovery

NºPublicación:  KR20260002549A 06/01/2026
Solicitante: 
한국전력공사
KR_20260002549_PA

Resumen de: KR20240175881A

Provided is the complex energy base hydrogen production system utilizing the solar energy and sunlight complex energy and produces the hydrogen. The complex energy-based hydrogen generation system comprises: a complex energy block collecting solar energy to generate hot water or electricity; a hydrogen generation block generating hydrogen by using the generated hot water; and an electricity supply block storing or supplying the generated electricity.

전해 프로세스에서 가스 발생을 위한 전극

NºPublicación:  KR20260003014A 06/01/2026
Solicitante: 
인두스트리에데노라에스피에이
KR_20260003014_A

Resumen de: AU2024263112A1

The present invention relates to an electrode and in particular to an electrode suitable for gas evolution comprising a metal substrate and a catalytic coating. Such electrode can be used as an anode for the development of oxygen in electrolytic processes such as, for example, in the alkaline electrolysis of water.

フローディストリビュータ複合型コンタクトイネーブラを含むSOCスタック

NºPublicación:  JP2026500373A 06/01/2026
Solicitante: 
トプソー・アクチエゼルスカベット
JP_2026500373_PA

Resumen de: CN120476486A

A solid oxide cell stack has a combined flow distributor and contact enabler made of a pressed metal foil with diversion structures and contact regions between interconnect layers and cell layers in the stack.

フローディストリビュータ複合型コンタクトイネーブラを含むSOCスタック

NºPublicación:  JP2026500374A 06/01/2026
Solicitante: 
トプソー・アクチエゼルスカベット
JP_2026500374_PA

Resumen de: CN120476486A

A solid oxide cell stack has a combined flow distributor and contact enabler made of a pressed metal foil with diversion structures and contact regions between interconnect layers and cell layers in the stack.

복수의 개별 전해조 스택들을 포함하는 전해조 유닛 및 유닛들을 형성하도록 전해조 스택들을 연결하는 방법

NºPublicación:  KR20260002615A 06/01/2026
Solicitante: 
그린하이드로겐시스템즈에이에스
KR_20260002615_PA

Resumen de: AU2024221020A1

The invention comprises a method for connecting a pair of electrolyser stacks with electrolyte, electric current and gas drain piping. Accordingly, each pair of stacks of the electrolyser: - through interconnection endplates are supplied with alkaline electrolyte at elevated pressure by common electrolyte supply pipes and further, - through the interconnection endplate drain off oxygen gas containing electrolyte, and hydrogen gas containing electrolyte, to common gas separation vessels for oxygen and hydrogen respectively, - pull first electrically interconnected current injection electrodes adjacent to interconnection endplates to zero electrical potential through a zero potential conductor, and - supply second current injection electrodes placed adjacent to distal endplates with electric current at potentials equally higher and lower respectively than the zero potential at the first electrodes.

가변 개수의 활성 전해 셀을 가진 전해조

NºPublicación:  KR20260002618A 06/01/2026
Solicitante: 
하이드로젠웨이브스엘티디
KR_20260002618_PA

Resumen de: AU2024222987A1

A system, comprising: an electrolyzer having a plurality of electrolysis cells arranged in a cell stack, wherein the electrolysis cells are electrically connected in series and grouped into two or more cell groups, each cell group having an electrical contact at either end; an electrical circuit having one or more switches, each switch coupled between the electrical contacts of a respective one of the cell groups and configured to selectively disconnect the cell group from the cell stack by electrically bypassing the cell group via a lower resistance path, to thereby vary the number of active electrolysis cells in the cell stack; and a controller configured to determine the number of active electrolysis cells based on a variable amount of direct current (DC) electrical energy supplied to the cell stack by an electrical energy source, and to control the one or more switches based on the determination.

Cathode for alkaline water electrolysis comprising catalyst-supporting gas diffusion layer and manufacturing method thereof

NºPublicación:  KR20260002444A 06/01/2026
Solicitante: 
한국생산기술연구원
KR_20260002444_PA

Resumen de: KR20260002444A

본 발명은 알칼리 수전해 스택에서 단위전지를 구성하는 전극 중 음극 및 그의 제조 방법에 관한 것으로, 지지체를 배제한 묶음 전극을 포함하고, 묶음 전극은 촉매 슬러리가 직접적으로 담지 된 가스확산층으로 구성되어, 촉매 슬러리를 지지체에 담지하지 않아 묶음 전극의 두께를 0.5 내지 3 mm로 감소시키는 것을 특징으로 한다. 기존의 촉매 담지 기술에 비해 간편하고 경제적으로 전극을 제조하는 기술로써 전도성 고분자를 바인더로 사용하여 촉매 담지 가스확산층을 포함하는 알칼리 수전해용 음극 및 그의 제조 방법에 관한 것이다.

电解水电极、电解水阳极、电解水阴极、电解水单元和电解水装置

NºPublicación:  CN121285657A 06/01/2026
Solicitante: 
松下知识产权经营株式会社
CN_121285657_PA

Resumen de: WO2024262440A1

This electrode 1 for water electrolysis comprises a conductive base material 10 and a layered double hydroxide layer 20. The layered double hydroxide layer 20 is provided on the surface of the conductive base material 10. The layered double hydroxide layer 20 contains Ni. In the diffraction pattern of the layered double hydroxide layer 20 obtained by a small angle incidence X-ray diffraction measurement, the diffraction peak height P012 of the 012 plane is higher than the diffraction peak height P003 of the 003 plane.

产生用于氨生产的合成气的方法

NºPublicación:  CN121269751A 06/01/2026
Solicitante: 
托普索公司
CN_121269751_PA

Resumen de: MY201158A

In a method for generating ammonia synthesis gas by electrolysis, comprising feeding a mixture of steam and com- pressed air into the first of a series of electrolysis units and passing the outlet from one electrolysis unit to the inlet of the next electrolysis unit together with air, the electrolysis units are run in endothermal mode and the nitrogen part of the synthesis gas is provided by burning the hydrogen produced by steam electrolysis by air in or between the electrolysis units. The electrolysis units are preferably solid oxide electrolysis cell (SOEC) stacks.

碱水电解用隔膜、其制造方法以及无机有机复合膜的制造方法

NºPublicación:  CN121272480A 06/01/2026
Solicitante: 
株式会社日本触媒
CN_121272480_A

Resumen de: US2021130967A1

The invention provides a diaphragm for alkaline water electrolysis with reduced dissolution of an inorganic component in an alkali solution at low cost. The present invention relates to a diaphragm for alkaline water electrolysis, including magnesium hydroxide and an organic polymer resin.

ULTRASONIC EXCITATION SYSTEM FOR POWER-EFFICIENT HYDROGEN PRODUCTION

NºPublicación:  KR20260001663A 06/01/2026
Solicitante: 
서강대학교산학협력단
KR_20260001663_PA

Resumen de: KR20260001663A

본 발명은 수전해 기술을 이용한 수소 생산 시 초음파를 이용하여 전극 표면에 생성되는 수소 기포층의 두께를 조절하되, 초음파 가진 및 휴지 시간을 적절하게 제어함으로써 수소를 생산하는데 소요되는 전력을 저감할 수 있도록 한 초음파 가진 시스템에 관한 것이다.

Gas turbine plant with ammonia decomposition system

NºPublicación:  KR20260002364A 06/01/2026
Solicitante: 
두산에너빌리티주식회사
KR_20260002364_PA

Resumen de: KR20240171449A

According to an embodiment of the present invention, provided is a gas turbine plant including an ammonia decomposition system, wherein the gas turbine plant includes: a storage tank storing liquid ammonia; a supply pump supplying the liquid ammonia of the storage tank; a preheater preheating the liquid ammonia supplied by the supply pump; a vaporizer vaporizing the liquid ammonia preheated in the preheater; a superheater superheating the gas ammonia vaporized in the vaporizer; a decomposition reactor pyrolyzing the gas ammonia superheated in the superheater; an ammonia absorption tower separating residual ammonia from the decomposed gas decomposed in the decomposition reactor and generating synthesis gas composed of hydrogen and nitrogen; and an ammonia regeneration tower regenerating ammonia by evaporating the ammonia from ammonia water generated from the residual ammonia dissolved in water in the ammonia absorption tower, wherein the synthesis gas generated in the ammonia absorption tower is supplied to the first combustor of the gas turbine.

Multilayer structure anode transport porous layer manufacturing method and anode porous transport layer manufactured using the same

NºPublicación:  KR20260002446A 06/01/2026
Solicitante: 
엘티메탈주식회사
KR_20260002446_PA

Resumen de: KR20260002446A

본 발명은 다층구조 애노드 다공막과 관련된다. 본 발명은 실시예로 양성자 교환막 수전해 장치의 애노드에 사용되는 다공막으로서, 기공률이 30~50%인 대립자 금속소재를 포함하여 이루어진 애노드 다공막 상에, 기공률이 10~30%인 소립자 금속소재를 포함하는 다공 구조의 인쇄층이 적층되어 결합된 다층구조 애노드 다공막을 제시한다.

인클로저에 수소 및 산소 생성 장치를 인클로징하는 방법 및 수소 및 산소 생성 장치를 위해 구성된 인클로저

NºPublicación:  KR20260002650A 06/01/2026
Solicitante: 
그린하이드로겐시스템즈에이에스
KR_20260002650_PA

Resumen de: US20260002270A1

An enclosure adapted for a hydrogen and oxygen generating apparatus arranged in a movable has an interior and an interior surface and an exterior surface whereby the hydrogen and oxygen generating apparatus comprises at least one electrolyser stack adapted for electrolysing water to hydrogen product gas and oxygen product gas and accompanying gas and electrolyte handling equipment. The exterior surface of the enclosure comprises at least a heat insulating, flexible polymer cover element which is attached to a metal frame.

产生氢气流和氧气流并将氢气流和氧气流传送到逆水煤气变换反应器的方法

NºPublicación:  CN121263379A 02/01/2026
Solicitante: 
庄信万丰戴维科技有限公司
CN_121263379_PA

Resumen de: AU2024285985A1

A method of producing a hydrogen stream and an oxygen stream and passing the hydrogen stream and the oxygen stream to a reverse water-gas shift reactor is described, the method comprising: providing a water stream to an electrolysis system configured to form: a hydrogen stream at a first pressure, and an oxygen stream at a second pressure; passing the hydrogen stream, a carbon dioxide stream, and the oxygen stream to the reverse water-gas shift reactor, wherein the first pressure is lower than the second pressure.

一种电解槽

NºPublicación:  CN121250398A 02/01/2026
Solicitante: 
苏州莒纳新材料科技有限公司
CN_121250398_PA

Resumen de: CN116397248A

The invention provides an electrolytic bath protection structure which comprises an electrolytic bath body, a top cover and a compensation assembly, and the compensation assembly is connected between the top cover and a top opening of the electrolytic bath body in a sealed mode; the compensation assembly comprises a flow guide pipe and a corrugated telescopic pipe fixed to the flow guide pipe in a butt joint mode, a first annular mounting plate is fixed to the periphery of the bottom end of the corrugated telescopic pipe, a second annular mounting plate is fixed to the periphery of the top of the electrolytic bath body, and the first annular mounting plate and the second annular mounting plate are fixedly connected through a plurality of locking bolts; and the top cover is fixedly connected with the first annular mounting plate through a restraining assembly. According to the scheme, when the electrolytic cell expands with heat and contracts with cold due to frequent start and stop, space contraction and expansion caused by expansion with heat and contracts with cold are compensated through the effect of the compensation assembly, the situation that air pressure exerts an overlarge effect on the top cover is prevented, and the compensation effect on connection between the electrolytic cell body and the top cover is achieved; and the possibility that the inner cavity of the electrolytic bath body impacts and damages the joint of the electrolytic bath body and the top cover is

用于在电解过程中析气的电极

NºPublicación:  CN121263555A 02/01/2026
Solicitante: 
德诺拉工业有限公司
CN_121263555_A

Resumen de: AU2024263112A1

The present invention relates to an electrode and in particular to an electrode suitable for gas evolution comprising a metal substrate and a catalytic coating. Such electrode can be used as an anode for the development of oxygen in electrolytic processes such as, for example, in the alkaline electrolysis of water.

可清污分离一体式水箱

NºPublicación:  CN121242437A 02/01/2026
Solicitante: 
帝舍智能科技(武汉)有限公司
CN_121242437_PA

Resumen de: CN116439627A

The invention is applicable to the technical field of cleaning appliances, and discloses an integrated water tank capable of cleaning and separating, which comprises a clean water tank, a sewage tank and a water tank cover, the clean water tank contains and outputs clean water to a cleaning tool, the top wall is provided with a water outlet, and the inner wall of the bottom wall is connected with a water pumping joint; the sewage tank collects sewage output by the cleaning tool, the peripheral wall and the bottom wall of the sewage tank are closed, and only the top is open; the water tank cover can cover the clear water tank and the sewage tank from the top at the same time, a clear water outlet and a sewage inlet are formed in the water tank cover, the water tank cover is directly or indirectly connected with a water pumping pipe which is arranged in the clear water tank and communicated with the clear water outlet, and the other end of the water pumping pipe is communicated with a water pumping connector. The clean water tank and the sewage tank of the water tank can be detached independently, and the whole water tank is convenient to assemble and maintain; the clear water outlet and the sewage inlet arranged on the water tank cover are far away from the water tank electricity-taking interface, so that short circuit of the electricity-taking interface caused by water tank leakage can be avoided.

ELECTROLYZER AND WATER ELECTROLYSIS HYDROGEN PRODUCTION SYSTEM

NºPublicación:  WO2026001501A1 02/01/2026
Solicitante: 
XIAN LONGI HYDROGEN TECH CO LTD [CN]
\u897F\u5B89\u9686\u57FA\u6C22\u80FD\u79D1\u6280\u6709\u9650\u516C\u53F8
CN_222861654_U

Resumen de: WO2026001501A1

An electrolyzer and a water electrolysis hydrogen production system. The electrolyzer comprises two end press plates (1) which are arranged opposite to each other, electrolytic units being provided therebetween; a plurality of tie rods (2) distributed in the circumferential direction of the end press plates, the plurality of tie rods (2) being connected to the two end press plates (1), and at least one end of each tie rod (2) passing through the corresponding end press plate (1); at least one end of each tie rod (2) that passes through an end press plate is provided with a fastening member, the fastening members being used for fastening the end press plates, the electrolytic units, sealing gaskets and other components so as to lock the electrolytic units between the two end press plates, at least one fastening member comprising a force sensor (3), and the force sensor (3) being used for measuring a load on the tie rod (2). During assembly and operation of the electrolyzer, an operator can monitor in real time load changes on the tie rods, and determine, on the basis of the load changes, whether tightening or loosening of the electrolyzer is required, thus ensuring good sealing performance of the electrolyzer, avoiding problems such as liquid leakage and gas leakage of the electrolyzer, and improving the operational reliability and service life of the electrolyzer.

COMPOSITE CATALYTIC ELECTRODE FOR HYDROGEN EVOLUTION BY WATER ELECTROLYSIS, PREPARATION METHOD THEREFOR AND USE THEREOF

NºPublicación:  WO2026001844A1 02/01/2026
Solicitante: 
CARBON ENERGY TECH BEIJING CO LTD [CN]
\u78B3\u80FD\u79D1\u6280\uFF08\u5317\u4EAC\uFF09\u6709\u9650\u516C\u53F8
CN_118621341_PA

Resumen de: WO2026001844A1

Disclosed in the present disclosure are a composite catalytic electrode for hydrogen evolution by water electrolysis and a preparation method therefor. The composite catalytic electrode comprises a nickel substrate, a composite catalyst layer supported on the nickel substrate, and a metal oxide protective layer coated on the surface of the composite catalyst layer. The composite catalyst layer comprises platinum, ruthenium, and palladium noble metal catalysts and a catalytic promoter. The metal oxide protective layer is a nanoporous metal oxide layer, and the metal oxide is one or more of a valve metal oxide and a rare earth metal oxide. The composite catalytic electrode for hydrogen evolution by water electrolysis in the present disclosure comprises a composite catalyst layer made of platinum, ruthenium, palladium, and a promoter, and a metal oxide protective layer coated on the outer side of the composite catalyst layer; the metal components in the composite catalyst layer can be stably combined with the metal substrate; the metal oxide protective layer is structurally similar to oxides in the composite catalyst layer, and therefore can be firmly coated on the surface of the composite catalytic layer; thus, the composite catalytic electrode can exhibit high catalytic activity for hydrogen evolution by water electrolysis, high structural stability, long-time stability, strong resistance to polarity reversal, and strong resistance to deposition.

INTEGRATED PROCESS OF AMMONIA CRACKING AND REVERSE WATER GAS SHIFT

NºPublicación:  WO2026002615A1 02/01/2026
Solicitante: 
LAIR LIQUIDE SA POUR LETUDE ET LEXPLOITATION DES PROCEDES GEORGES CLAUDE [FR]
L'AIR LIQUIDE, SOCIETE ANONYME POUR L'ETUDE ET L'EXPLOITATION DES PROCEDES GEORGES CLAUDE

Resumen de: WO2026002615A1

Process for the production of carbon monoxide, said process comprising: · providing an ammonia stream and a carbon dioxide stream, · performing an endothermic cracking reaction of said ammonia stream for producing a cracked gas (5) comprising hydrogen and nitrogen, · performing a reverse water gas shift reaction with said hydrogen from the cracked gas and said carbon dioxide stream as reactants, for producing a product gas (6) comprising carbon monoxide and water.

AMMONIA PRODUCTION SYSTEM AND AMMONIA PRODUCTION METHOD

NºPublicación:  WO2026004400A1 02/01/2026
Solicitante: 
MITSUBISHI HEAVY IND LTD [JP]
MITSUBISHI POWER LTD [JP]
\u4E09\u83F1\u91CD\u5DE5\u696D\u682A\u5F0F\u4F1A\u793E,
\u4E09\u83F1\u30D1\u30EF\u30FC\u682A\u5F0F\u4F1A\u793E

Resumen de: WO2026004400A1

An ammonia production system according to the present invention comprises: a solid oxide electrolysis cell (10) to which a gas containing water vapor and nitrogen is supplied, and which generates hydrogen and ammonia through an electrolytic reaction of the supplied gas; a water vapor supply line (L10) that guides the water vapor to the solid oxide electrolysis cell (10); a separation unit (60) that guides a mixed gas which was discharged from the solid oxide electrolysis cell (10) and contains ammonia, hydrogen, and nitrogen, and separates the hydrogen and nitrogen contained in the mixed gas; and a circulation line (L32) that guides the hydrogen and nitrogen separated by the separation unit (60) to the water vapor supply line (L10).

AN ELECTROCHEMICAL SYSTEM FOR PRODUCTION OF HYDROGEN GAS USING PERMANENT MAGNET AND WORKING THEREOF

NºPublicación:  WO2026003852A1 02/01/2026
Solicitante: 
CHEEMA HARJINDER SINGH [IN]
KUNDRA J P [IN]
CHEEMA MEHAR [IN]
CHEEMA SAHEJ KAUR [IN]
CHEEMA, Harjinder Singh,
KUNDRA, J.p,
CHEEMA, Mehar,
CHEEMA, Sahej Kaur

Resumen de: WO2026003852A1

The present invention relates to a cost effective, efficient, ecofriendly system for producing hydrogen by the electrolysis of mineral water in the presence of a magnetic field using an assembly of vertical stainless steel supported graphite electrodes such that the magnetic field is perpendicular to the assembly of electrodes The system comprises of three interconnected units, namely the magnetic electrolyser fitted with a plurality of neodymium magnets, a pneumatically operated pump and a pressure swing absorption unit.

METHOD FOR REVAMPING A METHANOL PLANT AND PROCESS FOR SYNTHESIS OF METHANOL

NºPublicación:  WO2026002653A1 02/01/2026
Solicitante: 
CASALE SA [CH]
CASALE SA

Resumen de: WO2026002653A1

A method for revamping a methanol plant where make-up gas is produced from reforming of natural gas, the method including the provision of a CO2 capture section processing a stream of combustion fumes produced in a fired equipment of the methanol plant, and the provision of a line arranged to add at least part of the captured CO2 to the make-up gas for the production of methanol; the provision of an additional hydrogen source arranged to add hydrogen to the make-up gas; the provision of a once-through reaction section before the existing methanol synthesis loop and a related bypass line; a process for production of methanol is also disclosed, wherein a portion of make-up gas is reacted in a once-through methanol converter and unreacted make-up gas separated from the effluent of said first converter is subsequently reacted in a methanol synthesis loop (12).

INJECTION OF HYDROGEN PRODUCED BY WATER ELECTROLYSIS IN A UNIT FOR PRODUCING BIOFUELS

NºPublicación:  WO2026002679A1 02/01/2026
Solicitante: 
IFP ENERGIES NOW [FR]
TOTALENERGIES ONETECH [FR]
THYSSENKRUPP UHDE GMBH [DE]
AVRIL [FR]
COMMISSARIAT A LENERGIE ATOMIQUE ET AUX ENERGIES ALTERNATIVES [FR]
AXENS [FR]
BIONEXT [FR]
IFP ENERGIES NOUVELLES,
TOTALENERGIES ONETECH,
THYSSENKRUPP UHDE GMBH,
AVRIL,
COMMISSARIAT A L'ENERGIE ATOMIQUE ET AUX ENERGIES ALTERNATIVES,
AXENS,
BIONEXT
FR_3163658_PA

Resumen de: WO2026002679A1

The invention describes a method in which the steps of pretreatment, gasification, Fischer-Tropsch synthesis, water electrolysis and conversion of carbon dioxide to hydrogen (RWGS reaction) are combined to optimal effect, making it possible to achieve improved production yields and better energy and economic performance (energy efficiency, production cost) while complying with environmental constraints, such as greenhouse gas emissions, to which increasingly lower thresholds apply.

<B>INJECTION OF HYDROGEN PRODUCED BY WATER ELECTROLYSIS IN A UNIT FOR PRODUCING SUSTAINABLE FUELS OBTAINED BY THERMOCHEMICAL CONVERSION OF A CARBONACEOUS PLASTIC FEEDSTOCK WITH VALORIZATION OF CO2 BY REVERSE WATER-GAS REACTION</B>

NºPublicación:  WO2026002680A1 02/01/2026
Solicitante: 
IFP ENERGIES NOW [FR]
TOTALENERGIES ONETECH [FR]
IFP ENERGIES NOUVELLES,
TOTALENERGIES ONETECH
FR_3163657_PA

Resumen de: WO2026002680A1

The invention describes a method for treating a feedstock comprising at least one carbonaceous plastic fraction, in which method the steps of pretreatment, gasification, Fischer-Tropsch synthesis, water electrolysis and conversion of carbon dioxide to hydrogen (RWGS reaction) are combined to optimal effect, making it possible to achieve improved production yields and better energy and economic performance (energy efficiency, production cost, etc.) while complying with environmental constraints, such as greenhouse gas emissions, to which increasingly lower thresholds apply.

A SEPARATOR FOR WATER ELECTROLYSIS

NºPublicación:  WO2026003147A1 02/01/2026
Solicitante: 
AGFA GEVAERT NV [BE]
AGFA-GEVAERT NV

Resumen de: WO2026003147A1

A separator for water electrolysis comprising a cathode facing side (101) and an anode facing side (201), characterized in that the cathode- and anode facing sides are visually distinct.

COMBUSTION OF OFF-GASSES FOR PRODUCING A STEAM FEED FOR ELECTROLYSIS SECTION

NºPublicación:  WO2026003195A1 02/01/2026
Solicitante: 
TOPSOE AS [DK]
TOPSOE A/S

Resumen de: WO2026003195A1

A chemical plant is provided, in which an electrolysis section is arranged to receive at least a portion of a first steam feed and electrolyze it to provide a hydrogen stream and an oxygen- enriched stream. A first heat exchanger is arranged to receive at least a portion of the oxygen-enriched stream and a combustion air stream to transfer heat from the oxygen- enriched stream to the combustion air stream. The heated combustion air stream and at least a portion of an off-gas stream are arranged to be combusted in at least one burner so as to provide a combusted gas stream. A second heat exchanger is arranged to receive at least a portion of said combusted gas stream and said water stream. The second heat exchanger is arranged to transfer heat from the at least a portion of the combusted gas stream to the water stream so as to provide a cooled combusted gas stream and a steam stream. A process for production of a steam stream using a combustible off-gas stream in the chemical plant is also provided.

METHOD AND SYSTEM FOR DETERMINING AN OPERATING POINT OF A SYSTEM FOR SYNTHESIZING AMMONIA, HAVING A POWER SUPPLY FOR PROVIDING HYDROGEN, SAID POWER SUPPLY COMPRISING AT LEAST ONE RENEWABLE POWER SOURCE

NºPublicación:  WO2026003347A1 02/01/2026
Solicitante: 
THYSSENKRUPP UHDE GMBH [DE]
THYSSENKRUPP AG [DE]
THYSSENKRUPP UHDE GMBH,
THYSSENKRUPP AG

Resumen de: WO2026003347A1

The invention relates to a method and a system (1) for determining an operating point, in particular a hydrogen flow into an ammonia synthesis unit (40), of a system (1) for synthesizing ammonia, having a power supply (10) for providing hydrogen, said power supply comprising at least one renewable power source (11, 12, 13), wherein the determining process involves the process of determining a hydrogen flow supplied to or discharged from a hydrogen store (33) of the system (1). The invention further relates to a control program, to a computer-readable medium, and to the use of the method according to the invention, the system (1) according to the invention, or the control program according to the invention in order to produce ammonia and/or urea.

METHOD FOR SHELF-LIFE MAXIMIZATION OF CELLS IN AN ASSEMBLED ELECTROLYSER CELL STACK ADAPTED FOR ELECTROLYSATION OF WATER INTO HYDROGEN AND OXYGEN

NºPublicación:  WO2026003300A1 02/01/2026
Solicitante: 
THYSSENKRUPP NUCERA AG & CO KGAA [DE]
THYSSENKRUPP NUCERA AG & CO. KGAA

Resumen de: WO2026003300A1

Initially an assembled electrolyser cell stack comprising at least alternatingly, � electrodes and bipolar plate assemblies and � diaphragms is provided. Stack internal process and flow volumes, namely catholyte flow volume and process chambers and anolyte flow volume and process chambers adjacent to and on each side of every diaphragm are simultaneously partially or completely flooded through each of stack internal catholyte manifold and stack internal anolyte manifold with a liquid alkaline conservation medium and O2 side electrolyte inlet connection, H2 side electrolyte inlet connection, anolyte and oxygen gas exit connection and catholyte and hydrogen gas exit connection are each sealed off adjacent to an electrolyser endplate after partially or completely flooding the mentioned stack internal volumes with the fluid conservation medium.

HYDROGEN PRODUCTION SYSTEM AND HYDROGEN PRODUCTION METHOD

NºPublicación:  WO2026004399A1 02/01/2026
Solicitante: 
MITSUBISHI HEAVY IND LTD [JP]
MITSUBISHI POWER LTD [JP]
\u4E09\u83F1\u91CD\u5DE5\u696D\u682A\u5F0F\u4F1A\u793E,
\u4E09\u83F1\u30D1\u30EF\u30FC\u682A\u5F0F\u4F1A\u793E

Resumen de: WO2026004399A1

This hydrogen production system comprises: an SOEC (10) that generates ammonia, and electrolyzes supplied water vapor to generate hydrogen; a water vapor supply system (90) that guides water to the SOEC (10); a condenser (60) to which ammonia-containing hydrogen discharged from the SOEC (10) is guided, and cools the ammonia-containing hydrogen to condense the ammonia; and a condensed water line (L32) that guides the ammonia condensed by the condenser (60) to the water vapor supply system (90).

SOLID OXIDE ELECTROLYSIS CELL STACK, ELECTROLYSIS CELL MODULE, HYDROGEN PRODUCTION SYSTEM, AND METHOD FOR OPERATING SOLID OXIDE ELECTROLYSIS CELL STACK

NºPublicación:  WO2026004449A1 02/01/2026
Solicitante: 
MITSUBISHI HEAVY IND LTD [JP]
MITSUBISHI POWER LTD [JP]
\u4E09\u83F1\u91CD\u5DE5\u696D\u682A\u5F0F\u4F1A\u793E,
\u4E09\u83F1\u30D1\u30EF\u30FC\u682A\u5F0F\u4F1A\u793E

Resumen de: WO2026004449A1

This SOEC generates hydrogen by electrolyzing water vapor supplied thereto. The present invention is provided with: a cathode flow path (209) through which a water vapor-containing gas that contains water vapor and nitrogen flows; an anode flow path (207) through which an oxidizing gas flows; a water vapor electrolysis chamber (215) into which the water vapor-containing gas flowing through the cathode flow path (209) and the oxidizing gas flowing through the anode flow path (207) are introduced so as to generate hydrogen by electrolyzing water vapor supplied from the cathode flow path (209), and from which a mixed gas that contains the generated hydrogen is discharged; and a lower heat exchange unit (213) which exchanges heat between the mixed gas discharged from the water vapor electrolysis chamber (215) and the oxidizing gas to be supplied to the water vapor electrolysis chamber (215). The lower heat exchange unit (213) is configured so that the mixed gas that exchanges heat with the oxidizing gas is at a specific temperature at which the mixed gas has a desired composition.

HYDROGEN DETECTION FOR OXYGEN SEPARATOR VESSELS

NºPublicación:  WO2026006063A1 02/01/2026
Solicitante: 
HYAXIOM INC [US]
HYAXIOM, INC

Resumen de: WO2026006063A1

A system for generating hydrogen may include an electrochemical device and a separator vessel. A hydrogen sensor may be operable to sense hydrogen in a fluid stream communicated from the separator vessel. A method of operating an electrolyzer is also disclosed.

MARINE VESSEL PRODUCING HYDROGEN FROM SEAWATER FOR USE AS FUEL

NºPublicación:  WO2026005730A1 02/01/2026
Solicitante: 
ISTANBUL GELISIM UNIV [TR]
ISTANBUL GELISIM UNIVERSITESI
WO_2026005730_A1

Resumen de: WO2026005730A1

The invention relates to a marine vessel that produces hydrogen from seawater and uses it as fuel, which can be used to eliminate the consumption of fossil fuels and extend its lifetime by reducing costs, characterized in that it comprises a manned and unmanned marine vessel (1), an engine (2) with a propeller positioned at the rear of the marine vessel (1), at least 2 water channels (3) that can be opened and closed and extending outward from the bottom of the marine vessel (1) to collect seawater, an electrolysis unit (4) that first desalinates the seawater entering through the water channel (3) by desalination and then obtains hydrogen by electrolysis method, a hydrogen storage unit (5) where the obtained hydrogen is stored, a hydrogen fuel cell (6) that starts the engine (2) by obtaining electrical energy through hydrogen fuel transmitted from the hydrogen storage unit (5), and a control unit (7) that supervises and controls seawater intake, hydrogen fuel production, and use.

SYSTEM AND METHOD FOR PRODUCING HYDROGEN FROM SUPERHEATED STEAM

NºPublicación:  WO2026005648A1 02/01/2026
Solicitante: 
SENSTEC LAB LLC [RU]
\u041E\u0411\u0429\u0415\u0421\u0422\u0412\u041E \u0421 \u041E\u0413\u0420\u0410\u041D\u0418\u0427\u0415\u041D\u041D\u041E\u0419 \u041E\u0422\u0412\u0415\u0422\u0421\u0422\u0412\u0415\u041D\u041D\u041E\u0421\u0422\u042C\u042E \"\u0421\u0415\u041D\u0421\u0422\u042D\u041A \u041B\u0410\u0411\"
CN_121204682_A

Resumen de: WO2026005648A1

The invention can be used in the creation of devices for producing hydrogen as a fuel, inter alia, at energy-intensive industrial facilities. What is proposed is a system for producing hydrogen from superheated steam comprising the following units: a generating unit consisting of the following elements arranged coaxially in a direction from the centre to the periphery: a central electrode, a cathode, a tube sealed at one end and made of a solid oxide electrolyte with oxygen ion conductivity, an anode, and permanent magnets; an electric power unit for supplying a voltage to the cathode, the anode and the central electrode; a control unit; and a gas measuring unit. The control unit receives data from the gas measuring unit and also engages in two-way communication with the electric power unit. The electric power unit, the control unit and the gas measuring unit are combined into a single unit that engages in two-way communication with the generating unit. The gas measuring unit is comprised of a system of sensors. Also proposed is a method for producing hydrogen using the claimed system. The group of inventions makes it possible to simplify the structure of a system for producing hydrogen, to regulate and automate the process, to conduct monitoring, to obtain controlled and efficient feedback, and to expand the existing range of energy-efficient means and methods for producing hydrogen.

METHOD OF ASSEMBLY OF A WATER ELECTROLYSIS STACK, BIPOLAR PLATES CONFIGURED FOR USE IN AN ELECTROLYSER STACK AND USE OF BIPOLAR PLATES

NºPublicación:  US20260002272A1 01/01/2026
Solicitante: 
GREEN HYDROGEN SYSTEMS AS [DK]
GREEN HYDROGEN SYSTEMS A/S
US_20260002272_PA

Resumen de: US20260002272A1

Bipolar plates (1) adapted for use in an electrolyser cell stack (4) and wherein each plate comprises a plate midplane (2) whereby the plate (1) comprises spaced apart uniform spacers (7) extending in opposed directions from the midplane (2). All spacers (7) are arranged along concentric circles (8) in the midplane (2) with spacers (7) alternatingly protruding in opposite directions relative to the midplane (2) along each concentric circle (8) and an even number of spacers (7) are provided in each circumferential circle (8), apart from an innermost circle (9) which comprises a single spacer (7).

SYSTEM AND METHOD FOR MAKING GREEN HYDROGEN

NºPublicación:  US20260002268A1 01/01/2026
Solicitante: 
POWER & CONCEPTS LLC DBA THE CHRYSLER GROUP [US]
Power & Concepts, LLC DBA The Chrysler Group
US_20260002268_PA

Resumen de: US20260002268A1

A system and method of making hydrogen from water. A reaction vessel is provided with an outer shell, a central shaft, and concentric inner tubes separated by annular spaces. Water is delivered to the annular spaces by a water pump through an inlet defined in the reaction vessel. The water courses along a tortuous flow path. That path begins at an inner annular space around a central shaft. It ends at an outer annular space. The water emerges from the reaction vessel through an outlet associated with a manifold. A vibratory stimulus is applied to the reaction vessel and water. Water molecules are dissociated into hydrogen molecules and oxygen atoms. These reaction products are delivered through the manifold along an effluent flow path to a receiving pressure vessel before deployment to a sub-assembly for harnessing clean energy.

HYDROGEN DETECTION FOR OXYGEN SEPARATOR VESSELS

NºPublicación:  US20260002267A1 01/01/2026
Solicitante: 
HYAXIOM INC [US]
HYAXIOM, INC
US_20260002267_PA

Resumen de: US20260002267A1

A system for generating hydrogen may include an electrochemical device and a separator vessel. A hydrogen sensor may be operable to sense hydrogen in a fluid stream communicated from the separator vessel. A method of operating an electrolyzer is also disclosed.

WATER SPLITTING ELECTRODE

NºPublicación:  US20260002273A1 01/01/2026
Solicitante: 
KING FAHD UNIV OF PETROLEUM AND MINERALS [SA]
KING FAHD UNIVERSITY OF PETROLEUM AND MINERALS
US_20260002273_PA

Resumen de: US20260002273A1

An electrode includes an electrically conductive substrate and a layer of a molybdenum-doped zinc/cobalt oxide (ZnCo2-xMoxO4). The surface of the electrically conductive substrate is at least partially covered by the layer of ZnCo2-xMoxO4, where x is a positive number equal to or less than about 0.1, and the layer of the ZnCo2-xMoxO4 includes spherical-shaped particles. The electrode has a Tafel slope from 75 millivolts per second (mV/s) to 115 mV/s, and a potential of 0.27 to 0.30 volts relative to the reversible hydrogen electrode (VRHE) at a current density of about 50 mA/cm2 for a duration of at least 40 hours.

Electrolyzer

NºPublicación:  IL324601A 01/01/2026
Solicitante: 
IND DE NORA S P A [IT]
INDUSTRIE DE NORA S.P.A
IL_324601_A

Resumen de: AU2024291248A1

The present invention refers to an electrolyzer (1) for the production of hydrogen from an alkaline electrolyte. The electrolyzer (1) comprises a first header (11) and a second header (12) between which a plurality of elementary cells (20) and a plurality of bipolar plates (5, 5', 5'') are stacked. Each bipolar plate (5) separates two adjacent elementary cells. According to the invention, each of said bipolar plates (5, 5',5'') comprises two plate-form components (5A, 5B) coupled together and configured so as to define one or more inner cavities (66) for the circulation of a cooling fluid. Furthermore, each bipolar plate (5, 5', 5'') comprises an inlet section (SI) and an outlet section (SV) respectively for the inlet and outlet of said cooling fluid in said one or more inner cavities (66).

ULTRA-HIGH DENSITY WELLBORE FLUIDS PRODUCED THROUGH ALKALIZATION OF AQUEOUS ISOPOLYMETALATE SOLUTIONS

NºPublicación:  US20260002068A1 01/01/2026
Solicitante: 
SAUDI ARABIAN OIL COMPANY [SA]
Saudi Arabian Oil Company
US_20260002068_PA

Resumen de: US20260002068A1

A wellbore fluid having a pH greater than or equal to 5 is produced through alkalization of an aqueous electrolyte solution comprising an isopolymetalate. The alkalization of the aqueous electrolyte solution may be performed using an electrolytic cell comprising a chamber configured to hold the aqueous electrolyte solution, a cathode and an anode immersed in the aqueous electrolyte solution, and an electrical power source configured to generate a potential difference between the cathode and the anode. Alkalization-induced redox activities change in surface functional groups drives chemistries in alkaline isopolymetalate-based fluids, increasing amenability to polymers and increasing functionalities. Alkalization by electrolysis of the aqueous electrolyte solution simultaneously produces the wellbore fluid and hydrogen gas.

RESIN COMPOSITION FOR SEALING MATERIAL, SEALING MATERIAL INCLUDING RESIN COMPOSITION, AND SOLID POLYMER FUEL CELL AND WATER ELECTROLYZER INCLUDING SEALING MATERIAL

NºPublicación:  US20260002044A1 01/01/2026
Solicitante: 
PANAC CO LTD [JP]
PANAC CO., LTD
US_20260002044_PA

Resumen de: US20260002044A1

There is provided a resin composition, containing (A) an acrylic resin, (B) an epoxy resin, and (C) a curing agent for the epoxy resin, wherein the acrylic resin (A) has a glass transition temperature of 5° C. to 35° C.; the acrylic resin (A) is a copolymer of starting material monomers containing (a1) methyl methacrylate, (a2) styrene and (a3) glycidyl (meth)acrylate; the proportion of the glycidyl (meth)acrylate (a3) in the total amount of the starting material monomers is less than 3.0% by mass; and the total content of the epoxy resin (B) and the curing agent for the epoxy resin, (C) is 1 part by mass to 30 parts by mass per 100 parts by mass of the acrylic resin (A). The resin composition can bring about good reworkability and good adhesiveness between sealing material layers.

DEVICE FOR IN-SITU HYDROGEN ABSORPTION AND HYDROLYSIS HYDROGEN PRODUCTION BASED ON MAGNESIUM-BASED SOLID HYDROGEN STORAGE ALLOY AND USE THEREOF

NºPublicación:  US20260001759A1 01/01/2026
Solicitante: 
SHANGHAI JIAO TONG UNIV [CN]
SHANGHAI JIAO TONG UNIVERSITY
US_20260001759_PA

Resumen de: US20260001759A1

A device for in-situ hydrogen absorption and hydrolysis hydrogen production based on magnesium-based solid hydrogen storage alloys and use thereof are provided. The device can directly inject hydrogen into a stainless steel tank to allow the magnesium alloy absorbing hydrogen to generate the hydrogenated magnesium alloy. When hydrogen is needed later, water is introduced to hydrolyze the hydrogenated magnesium alloy to produce the hydrogen. In this process, the magnesium alloy does not need to be taken out and exposed to the air after absorbing hydrogen, nor does it need further treatment, such that the hydrogen absorption and hydrolysis hydrogen production of the magnesium alloy can be completed in steps in the same device, which greatly saves manufacturing time and cost of the hydrolysis hydrogen production tank.

System and method for making green hydrogen

NºPublicación:  IL324934A 01/01/2026
Solicitante: 
POWER & CONCEPTS LLC DBA THE CHRYSLER GROUP [US]
CHRYSLER RICHARD [US]
EKHOFF MARLON [US]
POWER & CONCEPTS LLC DBA THE CHRYSLER GROUP,
CHRYSLER Richard,
EKHOFF Marlon
IL_324934_A

Resumen de: WO2024242685A1

A system and method of making hydrogen from water. A cylindrical reaction vessel is provided with an outer shell, a central shaft, and one or more concentric inner tubes separated by annular spaces. Water is delivered to the annular spaces by a water pump through an inlet defined in the reaction vessel. The water courses along a tortuous flow path. That path begins at an inner annular space around a central shaft. It ends at an outer annular space. The water emerges from the reaction vessel through an outlet associated with a manifold. A high-frequency vibratory stimulus is applied to the reaction vessel and water. Water molecules are dissociated into hydrogen molecules and oxygen atoms. These reaction products are delivered through the manifold along an effluent flow path to a receiving pressure vessel before deployment to a sub-assembly for harnessing clean energy.

METHOD TO ENCLOSE A HYDROGEN AND OXYGEN GENERATING APPARATUS IN AN ENCLOSURE AND ENCLOSURE ADAPTED FOR A HYDROGEN AND OXYGEN GENERATING APPARATUS

NºPublicación:  US20260002270A1 01/01/2026
Solicitante: 
GREEN HYDROGEN SYSTEMS AS [DK]
GREEN HYDROGEN SYSTEMS A/S
US_20260002270_PA

Resumen de: US20260002270A1

An enclosure adapted for a hydrogen and oxygen generating apparatus arranged in a movable has an interior and an interior surface and an exterior surface whereby the hydrogen and oxygen generating apparatus comprises at least one electrolyser stack adapted for electrolysing water to hydrogen product gas and oxygen product gas and accompanying gas and electrolyte handling equipment. The exterior surface of the enclosure comprises at least a heat insulating, flexible polymer cover element which is attached to a metal frame.

GAS PRESSURE BALANCE METHOD IN AN ELECTROLYSER SYSTEM AND ELECTROLYSER SYSTEM WITH A PRESSURE BALANCE VALVE SYSTEM

NºPublicación:  EP4669440A1 31/12/2025
Solicitante: 
GREEN HYDROGEN SYSTEMS AS [DK]
Green Hydrogen Systems A/S
CN_121079138_PA

Resumen de: AU2024224224A1

In a gas pressure balance method in an electrolyser system a predefined pressure difference between pressures in an oxygen gas separation tank and a hydrogen gas separation tank is maintained by controlled release of gases through an oxygen back pressure valve and a hydrogen back pressure valve. in a first step, for each of the oxygen back pressure valves and the hydrogen back pressure valves, a predefined, calibrated pilot gas pressure is generated and in a second step, the predefined, calibrated pilot gas pressures are forwarded to the respective back pressure valves and in a third step, hydrogen and oxygen gasses are released whenever the gas pressures in the hydrogen and oxygen separation tanks exceeds the predefined, calibrated pilot pressure in the respective pilot gas streams.

SYSTEM AND METHOD FOR STABILIZING THE OPERATION OF FACILITIES USING HYDROGEN PRODUCED BY LOW CARBON SOURCES

NºPublicación:  MA71510A1 31/12/2025
Solicitante: 
KELLOGG BROWN & ROOT LLC [US]
Kellogg Brown & Root LLC
MA_71510_A1

Resumen de: MA71510A1

A system and a method for stabilizing hydrogen flow to a downstream process in a facility determining a hydrogen density and pressure profiles in the hydrogen storage unit for different target net hydrogen flows at different time intervals of a time horizon of a renewable power availability profile, determining an operating target net hydrogen flow of a hydrogen feed to the downstream process, determining a target direct hydrogen flow of a hydrogen feed and a target stored hydrogen flow of a hydrogen feed to the downstream process, and controlling the operation of the downstream process based on the operating target hydrogen flows.

System and Method of Producing Hydrogen from Superheated Water Vapour

NºPublicación:  KR20250180122A 31/12/2025
Solicitante: 
센스텍랩리미티드라이어빌리티컴퍼니
CN_121204682_A

Resumen de: WO2026005648A1

The invention can be used in the creation of devices for producing hydrogen as a fuel, inter alia, at energy-intensive industrial facilities. What is proposed is a system for producing hydrogen from superheated steam comprising the following units: a generating unit consisting of the following elements arranged coaxially in a direction from the centre to the periphery: a central electrode, a cathode, a tube sealed at one end and made of a solid oxide electrolyte with oxygen ion conductivity, an anode, and permanent magnets; an electric power unit for supplying a voltage to the cathode, the anode and the central electrode; a control unit; and a gas measuring unit. The control unit receives data from the gas measuring unit and also engages in two-way communication with the electric power unit. The electric power unit, the control unit and the gas measuring unit are combined into a single unit that engages in two-way communication with the generating unit. The gas measuring unit is comprised of a system of sensors. Also proposed is a method for producing hydrogen using the claimed system. The group of inventions makes it possible to simplify the structure of a system for producing hydrogen, to regulate and automate the process, to conduct monitoring, to obtain controlled and efficient feedback, and to expand the existing range of energy-efficient means and methods for producing hydrogen.

SYSTEM FOR GENERATING HIGH PRESSURE HYDROGEN USING WATER ELECTROLYSIS

NºPublicación:  KR20250179915A 31/12/2025
Solicitante: 
주엘켐텍

Resumen de: KR20250179915A

본 발명은 초순수 제조 및 저장부, 산소 물 분리부, 수전해부(Electrolyzer), 전력공급부, 수소 물 분리부 및 수소 관리부를 포함하고, 상기 초순수 제조 및 저장부는 순수 생성기, 순수 생성기(410)에서 유출된 순수를 저장하는 순수 탱크, 순수 탱크로부터 순수를 소정의 압력으로 송출하는 제1 펌프를 포함하고, 상기 산소 물 분리부는 산소 물 분리탱크, 산소 물 분리 탱크로부터 물을 소정의 압력으로 송출하는 제2 펌프, 제2 펌프에서 송출된 물의 일부를 50℃ ~ 60℃ 온도로 가열하는 제1 히터, 제2 펌프에서 송출된 물의 다른 일부를 열교환하는 제1 열교환기, 상기 제1 열교환기에서 송출된 상기 물의 다른 일부에 포함된 이온을 제거하여 상기 산소 물 분리탱크에 공급하는 이온교환수지컬럼를 포함하는 고압 수소 생산 시스템을 제공한다.

METHOD FOR THE GENERATION OF HYDROGEN

NºPublicación:  EP4669615A1 31/12/2025
Solicitante: 
HYDROGENR8 LTD [GB]
HYDROGENR8 LIMITED
KR_20250153217_PA

Resumen de: AU2024224275A1

A process for the reaction of aluminium with water comprising the steps of adding aluminium metal to an aqueous solution comprising potassium hydroxide at a concentration of between 0.1M and 0.4M and a surfactant; agitating the mixture of previous step; and collecting generated hydrogen. A composition for use in such a process for reacting aluminium with water, comprising potassium hydroxide and a surfactant.

CONTROL DEVICE, HYDROGEN CARRIER MANUFACTURING SYSTEM, AND CONTROL METHOD

NºPublicación:  EP4672127A1 31/12/2025
Solicitante: 
ENEOS CORP [JP]
ENEOS Corporation
AU_2024224466_PA

Resumen de: EP4672127A1

A control apparatus for controlling a hydrogen manufacturing device for manufacturing hydrogen and a hydrogen carrier manufacturing device for converting the hydrogen into a hydrogen carrier, the control apparatus including an information acquisition unit configured to acquire information related to manufacturing of the hydrogen and the hydrogen carrier; and a device control unit configured to control an operation state of at least one of the hydrogen manufacturing device or the hydrogen carrier manufacturing device by using the information.

ELECTROLYZER SYSTEM WITH STEAM GENERATION

NºPublicación:  EP4672389A1 31/12/2025
Solicitante: 
BLOOM ENERGY CORP [US]
Bloom Energy Corporation
TW_202328498_A

Resumen de: EP4672389A1

An electrolyzer system and a fuel cell system that include hydrogen blowers configured to compress hydrogen streams generated by the systems. The electrolyzer system includes a steam generator configured to generate steam, a stack of solid oxide electrolyzer cells configured to generate a hydrogen stream using the steam received from the steam generator, a hydrogen blower configured to pressurize the hydrogen stream generated by the stack, and a hydrogen processor configured to compress the pressurized hydrogen stream.

A SEPARATOR FOR WATER ELECTROLYSIS

NºPublicación:  EP4671415A1 31/12/2025
Solicitante: 
AGFA GEVAERT NV [BE]
AGFA-GEVAERT NV

Resumen de: EP4671415A1

A separator for water electrolysis comprising a cathode facing side (101) and an anode facing side (201), characterized in that the cathode- and anode facing sides are visually distinct.

PRODUCTION DEVICE AND METHOD FOR PRODUCING HYDROGEN GAS

NºPublicación:  EP4671197A1 31/12/2025
Solicitante: 
OST OSTSCHWEIZER FACHHOCHSCHULE [CH]
Ost - Ostschweizer Fachhochschule

Resumen de: EP4671197A1

A method of producing hydrogen gas comprises the step of contacting at least one metal compound with water in the reactor vessel (2) to generate hydrogen gas. The metal compound is provided as grains that have a grain size of at least 0.2 millimeter. A production device (1) for producing hydrogen gas according to said method comprises at least one reactor vessel (2) for receiving the metal compound and water, and further comprises at least one dosing arrangement (4) that is configured to supply one or more doses of the metal compound into the reactor vessel (2).

INTEGRATED PROCESS OF AMMONIA CRACKING AND REVERSE WATER GAS SHIFT

NºPublicación:  EP4671196A1 31/12/2025
Solicitante: 
AIR LIQUIDE [FR]
L'Air Liquide, soci\u00E9t\u00E9 anonyme pour l'\u00C9tude et l'Exploitation des proc\u00E9d\u00E9s Georges Claude

Resumen de: EP4671196A1

Title: Integrated process of ammonia cracking and reverse water gas shiftProcess for the production of carbon monoxide, said process comprising:• providing an ammonia stream and a carbon dioxide stream,• performing an endothermic cracking reaction of said ammonia stream for producing a cracked gas (5) comprising hydrogen and nitrogen,• performing a reverse water gas shift reaction with said hydrogen from the cracked gas and said carbon dioxide stream as reactants, for producing a product gas (6) comprising carbon monoxide and water.

WIND TURBINE WITH A HYDROGEN PRODUCTION SYSTEM

NºPublicación:  EP4669861A1 31/12/2025
Solicitante: 
SIEMENS GAMESA RENEWABLE ENERGY AS [DK]
Siemens Gamesa Renewable Energy A/S
WO_2024217742_PA

Resumen de: WO2024217742A1

A wind turbine is provided that comprises a nacelle (10) arranged on a wind turbine tower (103) and comprising an electrical power generation system (20), a nacelle housing (11) of the nacelle, wherein the nacelle housing (11) houses at least part of the electrical power generation system (20), and a hydrogen production system (30) including a hydrogen production unit (36). The hydrogen production unit (36) comprises an electrolyzer (31) configured to receive electrical power from the electrical power generation system (20), wherein the hydrogen production unit (36) is mounted to a top of the nacelle (10) outside of the nacelle housing (11).

MULTIFUNCTIONAL BIPOLAR PLATE, ELECTROLYTIC CELL AND ELECTROLYSER COMPRISING SAME

NºPublicación:  EP4669796A1 31/12/2025
Solicitante: 
JOHN COCKERILL HYDROGEN BELGIUM [BE]
John Cockerill Hydrogen Belgium
CN_120787270_PA

Resumen de: CN120787270A

The invention relates to a bipolar plate (14) for an electrolytic cell (10), comprising a central web (141) and a ring (142) surrounding the central web (141). The ring (142) is made of synthetic material, and the central web (141) is made of metal and has an outer periphery embedded in the ring (142). The invention also relates to an electrolytic cell and to an electrolytic cell stack comprising such a bipolar plate.

电解器系统和电极制造的方法

NºPublicación:  CN121241167A 30/12/2025
Solicitante: 
阳光绿氢私人投资有限公司
CN_121241167_PA

Resumen de: AU2024213038A1

An electrolyser system and method of electrode manufacture. The electrolyser system may comprise a first vessel in communication with an electrolyser stack, a power supply, an electrode, a separator, a membrane, and a second vessel in communication with the electrolyser stack. The electrode may comprise a catalytic material and a micro- porous and/or nano-porous structure. The method of electrode manufacture may comprise providing a substrate, contacting the substrate with an acidic solution, applying an electric current to the substrate, simultaneously depositing a main material and supporting material comprising a scarifying material onto the substrate, and leaching the scarifying material.

水电解用电极、水电解单元、水电解装置和水电解用电极的制造方法

NºPublicación:  CN121241169A 30/12/2025
Solicitante: 
松下知识产权经营株式会社
CN_121241169_PA

Resumen de: WO2024262446A1

In the present invention, a water electrolysis electrode 1 comprises an electroconductive substrate 10 and a layered double hydroxide layer 20. The layered double hydroxide layer 20 is provided on a surface of the conductive substrate 10. The layered double hydroxide layer 20 has two or more types of transition metals. The contact angle of the surface of the layered double hydroxide layer 20 is 20° to 100°. The contact angle of the surface of the layered double hydroxide layer 20 may be 26° or greater.

catalyst structure for hydrogen generation reaction and fabrication method of the same

NºPublicación:  KR20250178335A 29/12/2025
Solicitante: 
성균관대학교산학협력단
KR_20250178335_PA

Resumen de: KR20250178335A

본 발명에 따른 촉매 구조체의 제조 방법은, 니켈을 포함하는 다공성 지지체 준비하는 단계, 황을 포함하는 제1 소스, 셀레늄을 포함하는 제2 소스, 및 형상제어제를 준비하는 단계, 상기 제1 소스, 상기 제2 소스, 및 상기 형상제어제를 혼합하여 촉매 소스를 제조하는 단계, 및 상기 다공성 지지체 및 상기 촉매 소스를 수열 합성하여 니켈, 황, 및 셀레늄을 포함하는 촉매 로드(rod)를 제조하는 단계를 포함할 수 있다.

APPARATUS AND METHOD FOR GENERATING GASEOUS HYDROGEN

NºPublicación:  WO2025262481A1 26/12/2025
Solicitante: 
TECNOSEAL FOUNDRY S R L [IT]
TECNOSEAL FOUNDRY S.R.L

Resumen de: WO2025262481A1

The present invention relates to an apparatus (1) for the electrochemical generation of gaseous hydrogen starting from an aqueous solution comprising at least one electrolyte, and the related method. The apparatus (1) comprises: - at least one anode (2) arranged, in use, in said aqueous solution; - at least one cathode (3) electrically connected to said anode (2) to form an electrochemical cell, said cathode (3) being arranged, in use, in said aqueous solution, wherein said anode (2) is made of a material comprising at least 90% metallic magnesium.

APPARATUS AND METHOD FOR SYNTHESIZING METHANOL

NºPublicación:  WO2025261792A1 26/12/2025
Solicitante: 
MAERSK AS [DK]
MAERSK A/S

Resumen de: WO2025261792A1

An apparatus and a method for synthesizing methanol are disclosed. The apparatus includes a hydraulic pressure generator, a carbon-capturing device, an electrolysis device, and a reactor. The hydraulic pressure generator generates a pressurized water from ocean water. The carbon-capturing device has an electrodialysis unit and a carbon-capture unit. The electrodialysis unit generates an acid, a base, and a desalinated water from a first portion of the pressurized water. The carbon-capture unit generates carbon dioxide by acidification of a second portion of the pressurized water. The electrolysis device receives an input stream of water to generate hydrogen. The reactor receives the carbon dioxide from the carbon-capture unit and the hydrogen from the electrolysis device to synthesize methanol.

INSTALLATION FOR PRODUCING DIHYDROGEN AND ASSOCIATED CONTROL METHOD

NºPublicación:  WO2025261939A1 26/12/2025
Solicitante: 
GENVIA [FR]
SCHLUMBERGER TECH CORPORATION [US]
SCHLUMBERGER CANADA LTD [CA]
SERVICES PETROLIERS SCHLUMBERGER [FR]
SCHLUMBERGER TECH B V [NL]
GENVIA,
SCHLUMBERGER TECHNOLOGY CORPORATION,
SCHLUMBERGER CANADA LIMITED,
SERVICES P\u00C9TROLIERS SCHLUMBERGER,
SCHLUMBERGER TECHNOLOGY B.V
FR_3163385_PA

Resumen de: WO2025261939A1

The invention relates to an installation (2) comprising an electrochemical device (4) for producing dihydrogen, and a cooling device (6) which has: • a cooling unit (32) for cooling a heat transfer fluid (30); • a heat exchanger (34) configured for the exchange of heat between the heat transfer fluid (30) and at least a portion of the electrochemical device (4); • a decoupling tank (36) fluidically connected between the cooling unit (32) and the heat exchanger (34); • an electrical energy storage unit (26); • at least one electric pump (37) configured to circulate the heat transfer fluid (30) between the decoupling tank (36) and the heat exchanger (34); and • a control unit (28) configured to control the supply of electrical energy to each electric pump (37) by the electrical energy storage unit (26) if a supply fault of the cooling unit (32) is detected.

ELECTRICITY GENERATION FACILITY COMPRISING A THERMAL POWER PLANT, IN PARTICULAR A NUCLEAR POWER PLANT, WITH A SYSTEM FOR CONVERTING THERMAL ENERGY INTO ELECTRICAL ENERGY (ECS SYSTEM), AND AT LEAST ONE EXOTHERMIC CHEMICAL PRODUCTION UNIT OF WHICH AT LEAST PART OF THE HIGH-TEMPERATURE AND/OR LOW-TEMPERATURE WASTE HEAT IS REINJECTED INTO THE ECS SYSTEM OF THE FACILITY

NºPublicación:  WO2025262308A1 26/12/2025
Solicitante: 
COMMISSARIAT A LENERGIE ATOMIQUE ET AUX ENERGIES ALTERNATIVES [FR]
COMMISSARIAT A L'ENERGIE ATOMIQUE ET AUX ENERGIES ALTERNATIVES

Resumen de: WO2025262308A1

The invention essentially consists in producing at least one closed loop provided with a heat exchanger in order to achieve indirect thermal coupling by returning at least high-temperature and/or low-temperature waste heat from a production unit (500) for producing at least one synthetic fuel to a thermal power plant (1), wherein the thermal power plant (1) is provided with a system (10) for converting heat into electricity, and wherein the hydrogen required for the production unit is supplied by a hydrogen-production unit (300) that produces hydrogen by electrolysis and is itself thermally coupled to the thermal power plant.

HYDROGEN EXTRACTION SYSTEM AND METHOD

NºPublicación:  WO2025261987A1 26/12/2025
Solicitante: 
TOKAMAK ENERGY LTD [GB]
TOKAMAK ENERGY LTD

Resumen de: WO2025261987A1

A hydrogen extraction system for extracting hydrogen from a liquid electrolyte comprising at least one isotopologue of lithium hydride. The system includes an electrolysis cell comprising: an anode for generating hydrogen from the liquid electrolyte; a cathode spaced apart from the anode; and a solid-state electrolyte comprising a lithium-containing high entropy oxide (HEO) material. The solid-state electrolyte is for physically isolating the cathode from the liquid electrolyte and conducting lithium ions from the liquid electrolyte to the cathode.

POROUS FILM, METHOD FOR PRODUCING SAME, ALKALINE WATER ELECTROLYSIS MEMBER, ALKALINE WATER ELECTROLYSIS CELL, ALKALINE WATER ELECTROLYSIS DEVICE, AND METHOD FOR PRODUCING HYDROGEN

NºPublicación:  WO2025263231A1 26/12/2025
Solicitante: 
FUJIFILM CORP [JP]
\u5BCC\u58EB\u30D5\u30A4\u30EB\u30E0\u682A\u5F0F\u4F1A\u793E

Resumen de: WO2025263231A1

Provided are: a porous film for water electrolysis, the porous film containing an organic polymer that has a porous structure, wherein both surfaces of the porous film each have five or more pores that have a diameter of 1 µm or more in a 10 μm square area, the average pore diameter is 0.3 µm or less as measured by a bubble point method, and the thickness is 200 µm or less; a method for producing the same; an alkaline water electrolysis member; an alkaline water electrolysis cell; an alkaline water electrolysis device; and a method for producing hydrogen.

用于裂化氨的系统和方法

NºPublicación:  CN121219226A 26/12/2025
Solicitante: 
庄信万丰戴维科技有限公司
CN_121219226_PA

Resumen de: TW202506536A

A system for the catalytic cracking of ammonia to produce hydrogen, the system comprising: a main ammonia cracking reactor comprising one or more reaction tubes containing ammonia cracking catalyst and a fuel combustion zone surrounding the one or more reaction tubes to provide heat energy to support the cracking of ammonia in the one or more reaction tubes to generate a main hydrogen containing gas stream; and an auxiliary ammonia cracking reactor for cracking ammonia to generate an auxiliary hydrogen containing gas stream, the system being configured to direct the auxiliary hydrogen containing gas stream to both the ammonia cracking catalyst within the one or more reaction tubes of the main ammonia cracking reactor and to the combustion zone of the main ammonia cracking reactor to at least partially fuel the main ammonia cracking reactor.

WATER ELECTROLYSIS SYSTEM AND METHOD FOR CONTROLLING WATER ELECTROLYSIS SYSTEM

NºPublicación:  WO2025263025A1 26/12/2025
Solicitante: 
HITACHI LTD [JP]
\u682A\u5F0F\u4F1A\u793E\u65E5\u7ACB\u88FD\u4F5C\u6240

Resumen de: WO2025263025A1

This water electrolysis system includes: a water electrolysis device including a water electrolysis cell that generates hydrogen by electrolysis; a power supply device capable of supplying, to the water electrolysis device, a drive voltage for causing electrolysis in the water electrolysis cell and a voltage having polarity opposite that of the drive voltage; and a control device that controls the driving of the power supply device. In operation stop processing for stopping the electrolysis caused by the supply of the drive voltage, the control device controls the driving of the power supply device so as to stop the supply of the drive voltage to the water electrolysis device and then supply the opposite polarity voltage to the water electrolysis device.

CATALYST FOR HYDROGEN GENERATION REACTION, LIQUID COMPOSITION CONTAINING CATALYST FOR HYDROGEN GENERATION REACTION, ELECTRODE INCLUDING CATALYST FOR HYDROGEN GENERATION REACTION, AND WATER ELECTROLYSIS DEVICE COMPRISING ELECTRODE

NºPublicación:  WO2025263498A1 26/12/2025
Solicitante: 
AZUL ENERGY INC [JP]
\uFF21\uFF3A\uFF35\uFF2C\u3000\uFF25\uFF4E\uFF45\uFF52\uFF47\uFF59\u682A\u5F0F\u4F1A\u793E

Resumen de: WO2025263498A1

Provided are: a catalyst for a hydrogen generation reaction, the catalyst having extremely high catalytic ability in a hydrogen generation reaction and not utilizing any rare metal; a liquid composition or an electrode that contains the catalyst for a hydrogen generation reaction; and a water electrolysis device comprising the electrode. Provided are a catalyst for a hydrogen generation reaction containing an electroconductive material and a metal complex having a specific structure, a liquid composition containing the catalyst for a hydrogen generation reaction, an electrode including the catalyst for a hydrogen generation reaction, and a water electrolysis device comprising the electrode.

一种二氧化铱/二硫化钼/碳基体异质结构电催化剂、制备方法及应用

NºPublicación:  CN121204730A 26/12/2025
Solicitante: 
温州大学
CN_121204730_PA

Resumen de: CN119332296A

The invention relates to the field of electrocatalysts, in particular to an iridium dioxide/molybdenum disulfide/carbon matrix heterostructure electrocatalyst, a preparation method and application. According to the iridium dioxide/molybdenum disulfide/carbon matrix heterostructure electrocatalyst provided by the invention, IrO2 and MoS2 in a heterojunction structure can be mutually adjusted, so that the electrocatalyst has a higher electron transfer rate, excellent hydrophilicity, proper OH * adsorption capacity and a higher deprotonation rate, has better electrochemical performance in catalytic electrolysis of water, and can be used for preparing a high-performance electrocatalyst. In an oxygen evolution reaction, the iridium oxide shows performance far superior to that of commercial iridium oxide, and has relatively low overpotential and relatively high quality activity; good electrochemical performance is shown in the aspect of hydrogen precipitation and is superior to that of commercial Pt/C; and the used material shows relatively low decomposition voltage when being applied to electrolyzed water. Therefore, the IrO2/MoS2/CNT heterostructure catalyst can be widely and deeply applied to electrolyzed water.

METHODS AND SYSTEMS FOR PERFORMING ELECTROLYSIS OF STEAM

NºPublicación:  WO2025264290A2 26/12/2025
Solicitante: 
NEWLIGHT MARINE TECH INC [US]
NEWLIGHT MARINE TECHNOLOGIES INC
WO_2025264290_PA

Resumen de: WO2025264290A2

A method for performing electrolysis of steam includes receiving a supply of steam from a steam source, wherein the steam has a first value of steam pressure. The method may include passing the steam through an expansion nozzle thereby causing the steam to undergo Joule-Thomson expansion and receiving expanded steam, the expanded steam having a second value of the steam pressure, the second value being smaller than the first value. The method may include feeding the expanded steam to a High-Temperature Steam Electrolyzer to obtain Hydrogen and Oxygen in gaseous states. The method may include feeding the obtained Hydrogen and/or Oxygen gasses to a power plant and/or storing the obtained Hydrogen and/or Oxygen gasses in storage containers.

WATER ELECTROLYSIS CATALYST MADE FROM IRIDIUM OXIDE POWDER, WATER ELECTROLYSIS ELECTRODE MEMBRANE, AND MEMBRANE WITH CATALYST LAYER

NºPublicación:  US2025389035A1 25/12/2025
Solicitante: 
TANAKA KIKINZOKU KOGYO K K [JP]
TANAKA KIKINZOKU KOGYO K.K
KR_20240155929_PA

Resumen de: US2025389035A1

The present invention discloses a water electrolysis catalyst suitable for a polymer electrolyte water electrolysis apparatus, and an anode electrode membrane using the catalyst. The water electrolysis catalyst of the present invention is a water electrolysis catalyst containing iridium oxide in a powder form. The iridium oxide powder contains an amorphous iridium oxide powder, and an average particle size of the powder is 0.01 μm or more and 30 μm or less. The water electrolysis catalyst containing the iridium oxide powder of the present invention contains amorphous iridium oxide, shows a specific property in TG-DTA, and exhibits an exothermic peak in a region of 300° C. to 450° C. in the TG-DTA.

PHOTOCATALYTIC CELL, HYDROGEN GAS GENERATION SYSTEM, AND PHOTOCATALYST SHEET

NºPublicación:  US2025387773A1 25/12/2025
Solicitante: 
SHARP KK [JP]
SHARP KABUSHIKI KAISHA

Resumen de: US2025387773A1

A photocatalytic cell of the disclosure is a photocatalytic cell that contains a photocatalyst sheet and an electrolyte. The photocatalyst sheet includes a carrier sheet provided with multiple fibers bonded thereto, and multiple photocatalyst particles supported or fixed on the carrier sheet, the multiple photocatalyst particles include tungsten oxide particles, and a mass of the multiple photocatalyst particles per unit area of the photocatalyst sheet is 20 g/m2 or more.

SYSTEMS AND PROCESS FOR CARBON CAPTURE AND CONVERSION

NºPublicación:  US2025387748A1 25/12/2025
Solicitante: 
THE BOARD OF TRUSTEES OF THE UNIV OF ILLINOIS [US]
THE BOARD OF TRUSTEES OF THE UNIVERSITY OF ILLINOIS
MX_2023000629_A

Resumen de: US2025387748A1

An active CO2 capture unit for capturing CO2 from a dilute source of CO2 input gas can include an inlet through which an input gas is introduced into the unit and a non-aqueous region comprising a non-aqueous CO2 binding organic liquid containing OH− arranged to be in contact with the input gas to chemisorb CO2 from the input gas and convert the chemisorbed CO2 into HCO3− by reacting with OH−. The unit also includes an aqueous region arranged downstream of the non-aqueous region, wherein at an aqueous region interface, the HCO3− interacts with H2O and decomposes to CO2 and CO32. An anion exchange membrane is disposed between the non-aqueous region and the aqueous region to facilitate HCO3− diffusion and migration from the non-aqueous region to the aqueous region. A captured CO2 outlet is disposed downstream of the aqueous region.

低容量高圧電解デバイス

NºPublicación:  JP2025542447A 25/12/2025
Solicitante: 
ハイドロ-ゲンベスローテンフェンノートシャップ
JP_2025542447_PA

Resumen de: CN120390829A

The present invention provides a small high-voltage electrolyzer for generating hydrogen and oxygen, the small high-voltage electrolyzer comprising: one or more cells each comprising a plurality of high-voltage electrolysis cells wherein the electrolysis cells of the respective cells are electrically connected in series; and a central electrolyte header functionally connected to each of the electrolytic cells for supplying a liquid electrolyte to the cell; a central hydrogen header connected to each of the electrolytic cells for discharging the generated hydrogen from the cells; a central oxygen header connected to each of the electrolytic cells for discharging the generated oxygen from the cells; the direct-current power supply is used for supplying power to each unit of the electrolytic bath which is connected in series; wherein the cells of the electrolytic cells connected in series are electrically connected in parallel.

エネルギー発生装置、システム、及びそれらの使用方法

NºPublicación:  JP2025542084A 25/12/2025
Solicitante: 
ファウンドエナジーカンパニー
JP_2025542084_PA

Resumen de: WO2024097986A2

Disclosed herein are devices, systems, and methods of using aluminum, activated with a liquid metal catalyst stored inside of one or multiple shipping containers or shipping container-like boxes to produce hydrogen and direct heat on demand.

CATION REDUCTION DEVICE AND HYDROGEN GAS GENERATION SYSTEM

NºPublicación:  US2025389040A1 25/12/2025
Solicitante: 
SHARP KK [JP]
Sharp Kabushiki Kaisha
US_2025389040_PA

Resumen de: US2025389040A1

A cation reduction device according to the disclosure includes a photocatalytic cell containing an electrolyte containing a first cation and photocatalyst particles, in which the electrolyte and the photocatalyst particles reduce the first cation to a second cation by photocatalytic activity of the photocatalyst particles generated by receiving light, and a pH of the electrolyte is within a pH range in which a zeta potential of the photocatalyst particles is 0 mV or higher.

CONTROL DEVICE FOR HYDROGEN PRODUCTION APPARATUS, HYDROGEN PRODUCTION FACILITY, CONTROL METHOD FOR HYDROGEN PRODUCTION APPARATUS, AND CONTROL PROGRAM FOR HYDROGEN PRODUCTION APPARATUS

NºPublicación:  US2025389038A1 25/12/2025
Solicitante: 
MITSUBISHI HEAVY IND LTD [JP]
MITSUBISHI HEAVY INDUSTRIES, LTD
AU_2023307807_PA

Resumen de: US2025389038A1

A control device for a hydrogen production apparatus is a control device for controlling operation of a hydrogen production apparatus and includes: an estimated reaching time calculation unit configured to calculate, on the basis of a change rate of a pressure of a storing unit for storing hydrogen produced by the hydrogen production apparatus, an estimated reaching time for the pressure of the storing unit to reach a specified value; a start-up time acquisition unit configured to acquire a start-up time of the hydrogen production apparatus in accordance with a state of the hydrogen production apparatus; and a determination unit configured to determine a start-up timing for starting up the hydrogen production apparatus on the basis of a comparison between the estimated reaching time and the start-up time.

METHOD AND SYSTEM FOR SYNTHESIZING FUEL FROM DILUTE CARBON DIOXIDE SOURCE

NºPublicación:  US2025388817A1 25/12/2025
Solicitante: 
CARBON ENG ULC [CA]
CARBON ENGINEERING ULC
AU_2025248680_A1

Resumen de: US2025388817A1

A method for producing a synthetic fuel from hydrogen and carbon dioxide comprises extracting hydrogen molecules from hydrogen compounds in a hydrogen feedstock to produce a hydrogen-containing fluid stream; extracting carbon dioxide molecules from a dilute gaseous mixture in a carbon dioxide feedstock to produce a carbon dioxide containing fluid stream; and processing the hydrogen and carbon dioxide containing fluid streams to produce a synthetic fuel. At least some thermal energy and/or material used for at least one of the steps of extracting hydrogen molecules, extracting carbon dioxide molecules, and processing the hydrogen and carbon dioxide containing fluid streams is obtained from thermal energy and/or material produced by another one of the steps of extracting hydrogen molecules, extracting carbon dioxide molecules, and processing the hydrogen and carbon dioxide containing fluid streams.

ELECTRODE CATALYST LAYER AND MEMBRANE ELECTRODE ASSEMBLY

NºPublicación:  EP4667624A1 24/12/2025
Solicitante: 
TOPPAN HOLDINGS INC [JP]
Toppan Holdings Inc
EP_4667624_PA

Resumen de: EP4667624A1

An electrode catalyst layer 2 includes catalyst particles 12, an ionomer 13, and ionomer-adsorptive carbon fibers 14α. The ionomer-adsorptive carbon fibers 14α may have an adsorption amount of the ionomer of 10 mg or more per 1 g of the ionomer-adsorptive carbon fibers, may have a diameter in a range of 50 nm or more and 1 µm or less, and may be vapor-grown carbon fibers (VGCF) subjected to hydrophilic treatment.

HYDROGEN PRODUCTION SYSTEM AND METHOD FOR OPERATING HYDROGEN PRODUCTION SYSTEM

NºPublicación:  EP4667623A1 24/12/2025
Solicitante: 
MITSUBISHI HEAVY IND LTD [JP]
Mitsubishi Heavy Industries, Ltd
EP_4667623_PA

Resumen de: EP4667623A1

This hydrogen production system comprises: a solid oxide electrolysis cell (SOEC) that electrolyzes water vapor; a water vapor generation device that heats supply water to generate water vapor; and a combustor that partially burns hydrogen included in water vapor discharged from a hydrogen electrode of the SOEC. The water vapor generation device is configured such that the supply water is at least partially heated through heat exchange between at least part of the supply water and gas including combustion gas generated in the combustor so as to produce at least part of the water vapor.

Stackanordnung für eine elektrochemische Anlage, elektrochemische Anlage

NºPublicación:  DE102024205651A1 24/12/2025
Solicitante: 
BOSCH GMBH ROBERT [DE]
Robert Bosch Gesellschaft mit beschr\u00E4nkter Haftung
DE_102024205651_PA

Resumen de: DE102024205651A1

Die Erfindung betrifft eine Stackanordnung (1) für eine elektrochemische Anlage, insbesondere eine Elektrolyseanlage oder ein Brennstoffzellensystem, umfassend mindestens einen Stack (2) sowie eine den mindestens einen Stack (2) aufnehmende Einhausung (3). Erfindungsgemäß bildet die Einhausung (3) mindestens zwei Aufnahmeräume (4) aus, die durch mindestens eine Trennwand (5) voneinander getrennt sind, vorzugsweise gasdicht getrennt sind, wobei in einem ersten Aufnahmeraum (4.1) der mindestens eine Stack (2) und in einem weiteren Aufnahmeraum (4.2) mindestens eine Komponente (6) eines Subsystems der elektrochemischen Anlage aufgenommen ist.Die Erfindung betrifft ferner eine elektrochemische Anlage mit einer erfindungsgemäßen Stackanordnung (1).

Hydrogen extraction system and method

NºPublicación:  GB2641899A 24/12/2025
Solicitante: 
TOKAMAK ENERGY LTD [GB]
Tokamak Energy Ltd
GB_2641899_PA

Resumen de: GB2641899A

A hydrogen extraction system for extracting hydrogen from a liquid electrolyte 102 comprising at least one isotopologue of lithium hydride, the system including an electrolysis cell 100 comprising: a first electrode for generating hydrogen from the liquid electrolyte 102; a second electrode spaced apart from the first electrode; and a solid-state electrolyte 112 comprising a high entropy oxide (HEO) material for physically isolating one of the electrodes from the liquid electrolyte 102 and conducting ions from the liquid electrolyte 102 and the electrode thus physically isolated. The HEO material may comprise five or more different metal cations, comprising magnesium (Mg), cobalt (Co), nickel (Ni), copper (Cu), and zinc (Zn), and may comprise lithium (Li). A method of extracting hydrogen using the extraction system is defined. A tritium breeding system is defined, comprising the hydrogen extraction system and a breeder blanket, the breeding system configured to supply liquid electrolyte comprising at least one tritium-containing isotopologue of lithium hydride to the electrolysis cell from the breeder blanket and to return liquid electrolyte to the breeder blanket from the electrolysis cell following electrolysis of the at least one tritium-containing isotopologue of lithium hydride.

CATALYST AND PROCESS

NºPublicación:  EP4665889A1 24/12/2025
Solicitante: 
JOHNSON MATTHEY HYDROGEN TECHNOLOGIES LTD [GB]
Johnson Matthey Hydrogen Technologies Limited
WO_2024170902_A1

Resumen de: WO2024170902A1

An oxygen evolution catalyst material is provided, the catalyst material comprising iridium oxide (IrOx) and a potassium iridate crystalline phase. The potassium iridate crystalline phase provides a reflection in the x-ray diffraction (XRD) pattern of the catalyst material at 20 = 13° and offers high oxygen evolution catalyst activity.

ELECTROLYZER

NºPublicación:  EP4667621A1 24/12/2025
Solicitante: 
INDOX ENERGY SYSTEMS S L [ES]
Indox Energy Systems, S.L
EP_4667621_PA

Resumen de: EP4667621A1

The present application relates to an electrolyzer. The electrolyzer comprises a plurality of cells (1) defining a cell stack (1), each cell (1) comprising first and second cavities, channels (2) for input of a liquid electrolyte into each cavity of each cell (1); output channels (31, 32) for output of hydrogen from the first cavities; and outlet channels (31, 32) for oxygen output from the second cavities, wherein each cell (1) defines a first half (A) and a second half (B), wherein the inlet channels (2) are located in the first half (A) and the outlet channels (31, 32) are located in the second half (B). This arrangement of the input and output channels improves the efficiency of the cells both individually and collectively, and reduces corrosion effects normally generated by hot spots.

ELECTROLYZER AND METHOD FOR DECOUPLED WATER ELECTROLYSIS

NºPublicación:  EP4665890A1 24/12/2025
Solicitante: 
NE M E SYS S R L [IT]
NE.M.E.SYS. S.r.l
WO_2024166004_PA

Resumen de: WO2024166004A1

Electrolytic cell (10) for the decoupled electrolysis of water comprising a first electrode (11), for the production of hydrogen (H2) and oxygen (O2), alternatively; a second electrode (12); an alkaline aqueous solution (13) in which the first electrode and the second electrode are immersed; polarity reversal means operatively connected to both the first electrode and the second electrode; the first electrode and the second electrode are polarized in the opposite way to each other in all operating conditions; the second electrode (12) comprises porous conductive carbon.

PART COATED WITH A CARBON-BASED LAYER

NºPublicación:  EP4666329A1 24/12/2025
Solicitante: 
HYDROMECANIQUE & FROTTEMENT [FR]
HYDROMECANIQUE ET FROTTEMENT
KR_20250163932_PA

Resumen de: CN120858473A

The invention relates to a component comprising a metal substrate and a layer of an amorphous carbon-based material having sp2 hybrid bonds and sp3 hybrid bonds wherein the layer has a first content of sp3 hybrid bonds on the substrate side and a second content of sp3 hybrid bonds on the outer surface side of the layer, the first content being greater than the second content; it is characterized in that the average content of sp3 hybrid bonds within the layer is from 5% to 65%, preferably from 5% to 45%, and in that the content of sp3 hybrid bonds varies continuously within the layer.

HYDROGEN GENERATION VIA HIGH FLUID VELOCITY ELECTROLYSIS AND GAS SEPARATION

NºPublicación:  EP4665891A2 24/12/2025
Solicitante: 
EVOQUA WATER TECH LLC [US]
Evoqua Water Technologies LLC
CN_120882907_PA

Resumen de: CN120882907A

A system and method for generating hydrogen from a liquid source comprising water is disclosed. The system comprises: a high fluid velocity electrolysis cell comprising an inlet and an outlet, the inlet of the high fluid velocity electrolysis cell being fluidly connected to a liquid source; and a gas fractionation system fluidly connected to the outlet of the high fluid velocity electrolysis cell.

METHOD FOR MANUFACTURING HYDROGEN EVOLUTION REACTION CATALYST ELECTRODE AND CATALYST ELECTRODE MANUFACTURED THEREFROM

NºPublicación:  KR20250177508A 24/12/2025
Solicitante: 
경희대학교산학협력단
KR_20250177508_PA

Resumen de: KR20250177508A

본 발명은 (a) 니켈 전구체, 몰리브덴 전구체, 붕산 및 산화 그래핀을 포함하는 혼합 용액을 제조하는 단계; 및 (b) 상기 혼합 용액에 전류 밀도를 인가하여 기판 상에 니켈 및 몰리브덴을 전착시키는 단계;를 포함하는 수소 발생 반응 촉매 전극의 제조방법 및 이로부터 제조된 촉매 전극에 관한 것이다.

ELECTROLYSER UNIT COMPRISING A PLURALITY OF INDIVIDUAL ELECTROLYSER STACKS AND METHOD FOR CONNECTING ELECTROLYSER STACKS TO FORM UNITS

NºPublicación:  EP4665894A1 24/12/2025
Solicitante: 
GREEN HYDROGEN SYSTEMS AS [DK]
Green Hydrogen Systems A/S
CN_121175454_PA

Resumen de: AU2024221020A1

The invention comprises a method for connecting a pair of electrolyser stacks with electrolyte, electric current and gas drain piping. Accordingly, each pair of stacks of the electrolyser: - through interconnection endplates are supplied with alkaline electrolyte at elevated pressure by common electrolyte supply pipes and further, - through the interconnection endplate drain off oxygen gas containing electrolyte, and hydrogen gas containing electrolyte, to common gas separation vessels for oxygen and hydrogen respectively, - pull first electrically interconnected current injection electrodes adjacent to interconnection endplates to zero electrical potential through a zero potential conductor, and - supply second current injection electrodes placed adjacent to distal endplates with electric current at potentials equally higher and lower respectively than the zero potential at the first electrodes.

METHOD OF PRODUCING GREEN HYDROGEN FROM PYRITE RECOVERED FROM MINE WASTE

NºPublicación:  EP4665700A1 24/12/2025
Solicitante: 
H2 SPHERE GMBH [DE]
H2-SPHERE GmbH
WO_2024170774_PA

Resumen de: WO2024170774A1

The present invention relates to a method of producing green hydrogen and associated products from pyrite separated from mine waste (e.g., disposed tailings or active tailings streams) in an energetically self-sustained process. This is achieved by a method according to the present invention comprising the following steps: (a) separation and enrichment of a mine waste material comprising pyrite to obtain a pyrite concentrate, (b) oxidation of the pyrite concentrate to obtain SO2 gas; (c) separation of the SO2 gas; (d) utilization of SO2 gas from step (c) to generate H2 gas and H2SO4 via a SO2-depolarized electrolyzer (SDE) process or a sulfur-iodine-cycle (S-I-cycle) process.

ELECTROLYZER WITH VARIABLE NUMBER OF ACTIVE ELECTROLYSIS CELLS

NºPublicación:  EP4665888A2 24/12/2025
Solicitante: 
HYDROGEN WAVES LTD [GB]
Hydrogen Waves Ltd
CN_121057844_PA

Resumen de: AU2024222987A1

A system, comprising: an electrolyzer having a plurality of electrolysis cells arranged in a cell stack, wherein the electrolysis cells are electrically connected in series and grouped into two or more cell groups, each cell group having an electrical contact at either end; an electrical circuit having one or more switches, each switch coupled between the electrical contacts of a respective one of the cell groups and configured to selectively disconnect the cell group from the cell stack by electrically bypassing the cell group via a lower resistance path, to thereby vary the number of active electrolysis cells in the cell stack; and a controller configured to determine the number of active electrolysis cells based on a variable amount of direct current (DC) electrical energy supplied to the cell stack by an electrical energy source, and to control the one or more switches based on the determination.

电解器

NºPublicación:  CN121195089A 23/12/2025
Solicitante: 
德诺拉工业有限公司
CN_121195089_PA

Resumen de: AU2024291248A1

The present invention refers to an electrolyzer (1) for the production of hydrogen from an alkaline electrolyte. The electrolyzer (1) comprises a first header (11) and a second header (12) between which a plurality of elementary cells (20) and a plurality of bipolar plates (5, 5', 5'') are stacked. Each bipolar plate (5) separates two adjacent elementary cells. According to the invention, each of said bipolar plates (5, 5',5'') comprises two plate-form components (5A, 5B) coupled together and configured so as to define one or more inner cavities (66) for the circulation of a cooling fluid. Furthermore, each bipolar plate (5, 5', 5'') comprises an inlet section (SI) and an outlet section (SV) respectively for the inlet and outlet of said cooling fluid in said one or more inner cavities (66).

電解槽スタックを取り扱うための方法、並びに電解槽スタック及び生産ユニット

NºPublicación:  JP2025541717A 23/12/2025
Solicitante: 
グリーン・ハイドロジェン・システムズ・アクシェセルスケープ
JP_2025541717_PA

Resumen de: AU2023401179A1

Electrolyser stack and production unit is provided, in which the electrolyser stack (1,2,3,4,5,6) comprise endplates (11) and pull rods (18) extending between the endplates (11). Feet (9,10) are arranged at the endplates (11) whereby each foot (11) comprises a downwardly directed support surface arranged to abut onto a production track (7,8) or handling unit track (12) whereby the production tracks (7,8) are arranged to extend in parallel with the length axis of the electrolyser stack and whereby the electrolyser stack is movable along the production track by sliding the feet (9,10) along upward facing horizontal slide tracks (17) of the production track

ギ酸水溶液を利用した二酸化炭素搬送システム、ギ酸製造システム、ギ酸分解システム及びギ酸分解装置

NºPublicación:  JP2025185691A 22/12/2025
Solicitante: 
住友化学株式会社
JP_2025185691_PA

Resumen de: JP2025185691A

【課題】CO2発生源から排出されるCO2をコスト及びエネルギーを抑えながら簡易に搬送できる、ギ酸水溶液を利用したCO2搬送システムを提供する。【解決手段】本発明に係る、ギ酸水溶液を利用したCO2搬送システムは、CO2発生源から発生するCO2を原料としてギ酸を製造するギ酸製造部を少なくとも1つ含む複数のギ酸製造部において製造された、ギ酸を85wt%未満の割合で含むギ酸水溶液を、前記ギ酸を分解してCO2及び水素を生成する分解部に搬送する搬送手段を有し、前記搬送手段は、前記複数のギ酸製造部で製造された前記ギ酸水溶液を前記分解部に集める。【選択図】図1

A power converter for a bioelectrochemical system

NºPublicación:  NZ769901A 19/12/2025
Solicitante: 
SOLAR FOODS OY
Solar Foods Oy
ES_2899742_T3

Resumen de: NZ769901A

A power converter for a bioelectrochemical system comprises first converters (102-104) each comprising a direct current terminal (105) for supplying electric current via electrodes of the bioelectrochemical system, and a second converter (106) for supplying energy to the first converters from an external electric power grid. Each first converter comprises an electric element (107) for receiving energy from the second converter and a circuitry (108) for converting voltage of the electric element into electrolysis voltage suitable for the bioelectrochemical system. The electric element can be a secondary winding of a transformer or a direct voltage energy storage. Each first converter is galvanically isolated from the other first converters at least when the first mentioned first converter supplies energy to the bioelectrochemical system. Thus, each first converter drives its own electrode pair without disturbing the other first converters.

Catalyst for Decomposing Ammonia Method of Preparing the Same and Method for Generating Hydrogen Using the Same

NºPublicación:  KR20250176462A 19/12/2025
Solicitante: 
한국화학연구원
WO_2025258984_PA

Resumen de: WO2025258984A1

The present invention relates to a catalyst for an ammonia decomposition reaction, a method for preparing same, and a method for producing hydrogen by using same, and more particularly, to: a catalyst for an ammonia decomposition reaction, wherein at least one selected from ruthenium, nickel, cobalt, and iron is supported as a catalytically active species on an alumina catalyst support including a metal oxide layer containing at least one metal element selected from the group consisting of magnesium (Mg), yttrium (Y), and praseodymium (Pr), and thus the catalytic activity for the ammonia decomposition reaction can be improved even when using a smaller amount of a catalytically active species as compared to conventional catalysts, and the catalyst for an ammonia decomposition reaction is thermally stable and exhibits superior catalytic activity to conventional metal oxide catalysts, even at lower temperatures, and thus can improve ammonia conversion rates; a method for preparing same; and a method for producing hydrogen by using same.

包括多个单独的电解槽堆的电解槽单元以及用于连接电解槽堆以形成单元的方法

NºPublicación:  CN121175454A 19/12/2025
Solicitante: 
蒂森克虏伯新纪元股份有限及两合公司
CN_121175454_PA

Resumen de: AU2024221020A1

The invention comprises a method for connecting a pair of electrolyser stacks with electrolyte, electric current and gas drain piping. Accordingly, each pair of stacks of the electrolyser: - through interconnection endplates are supplied with alkaline electrolyte at elevated pressure by common electrolyte supply pipes and further, - through the interconnection endplate drain off oxygen gas containing electrolyte, and hydrogen gas containing electrolyte, to common gas separation vessels for oxygen and hydrogen respectively, - pull first electrically interconnected current injection electrodes adjacent to interconnection endplates to zero electrical potential through a zero potential conductor, and - supply second current injection electrodes placed adjacent to distal endplates with electric current at potentials equally higher and lower respectively than the zero potential at the first electrodes.

Installation de production de dihydrogène et procédé de commande associé

NºPublicación:  FR3163385A1 19/12/2025
Solicitante: 
GENVIA [FR]
SERVICES PETROLIERS SCHLUMBERGER [FR]
GENVIA,
SERVICES PETROLIERS SCHLUMBERGER
FR_3163385_PA

Resumen de: FR3163385A1

L’invention concerne une installation (2) comprenant un dispositif électrochimique (4) de production de dihydrogène, et un dispositif de refroidissement (6) comportant : une unité de refroidissement (32) d’un fluide caloporteur (30) ;un échangeur thermique (34) configuré pour assurer un échange de chaleur entre le fluide caloporteur (30) et au moins une partie du dispositif électrochimique (4) ;un réservoir de découplage (36) fluidiquement connecté entre l’unité de refroidissement (32) et l’échangeur thermique (34) ;une unité (26) de stockage d’énergie électrique ;au moins une pompe électrique (37) configurée faire circuler le fluide caloporteur (30) entre le réservoir de découplage (36) et l’échangeur thermique (34) ; et une unité de commande (28) configurée pour, en cas de détection d’une situation de défaut d’alimentation de l’unité de refroidissement (32), commander l’alimentation électrique de chaque pompe électrique (37) par l’unité (26) de stockage d’énergie électrique. Figure 1

用于工具的气体发生器、气体发生器的用途、以及具有气体发生器的工具

NºPublicación:  CN121175453A 19/12/2025
Solicitante: 
喜利得股份公司
CN_121175453_PA

Resumen de: WO2024240539A1

The invention discloses a gas generator (20) for a tool comprising an electrolytic cell (30) for producing oxyhydrogen gas with a hollow cell body (31) and an electrode pair (32) with a first electrode (33) and a second electrode (35). Said first electrode (33) and said second electrode (35) are separated by a non-conductive separator (37) in said hollow cell body (31). A gas extraction tube (55) is arranged in the hollow cell body (31). Furthermore, said invention disclose a usage of such a gas generator in a tool and a tool with such a gas generator.

REACTOR AND ELECTROLYZER APPARATUS WITH CONTROLLABLE GRAVITATIONAL FLOW OF ELECTROLYTE FLUID BETWEEN STACKED REACTORS

NºPublicación:  WO2025257827A1 18/12/2025
Solicitante: 
H2PRO LTD [IL]
TECHNION RES & DEV FOUNDATION [IL]
H2PRO LTD,
TECHNION RESEARCH & DEVELOPMENT FOUNDATION LIMITED
WO_2025257827_A1

Resumen de: WO2025257827A1

An electrolyzer includes a plurality of vertically stacked electrolysis cells, with one or more electrolyte supply tubes adjacent to said plurality of electrolysis cells and having a plurality of fluid outlets configured to discharge an electrolyte solution from said one or more electrolyte supply tubes to each of said plurality of electrolysis cells. Each of the cells is provided with one or more drain assemblies, each drain assembly comprising a drain basin equipped, with a drain valve, such that some or all drain valves in a given set of assemblies are engaged by a. common control member configured and operable to actuate each of the drain valves between a closed and an open position. A plurality of electrodes is connectable to one or more electrical power sources and configured to pass electric current through the electrolyte solution introduced into said electrolysis cells via said outlets.

PRODUCTION OF SYNTHETIC HYDROCARBONS

NºPublicación:  AU2024280354A1 18/12/2025
Solicitante: 
ARCADIA EFUELS US INC
ARCADIA EFUELS US INC
AU_2024280354_PA

Resumen de: AU2024280354A1

An eFuels plant and process for producing synthetic hydrocarbons using renewable energy are disclosed. The eFuels plant comprises a hydrocarbon synthesis (HS) system and a renewable feed and carbon/energy recovery (RFCER) system. The RFCER comprises an electrolysis unit to convert water to hydrogen and oxygen. The hydrogen and carbon dioxide are fed to the HS system to produce synthetic hydrocarbon products. The process further comprises a thermal desalination unit, a direct air capture unit, an oxygen-fired heater, a steam turbine generator, a heat recovery unit, anaerobic and/or aerobic wastewater treatment, or a combination thereof. Process streams of and heat generated in the HS and RFCER systems are integrated to improve energy, hydrogen, and carbon efficiency and maintain stable operations during power fluctuations to the eFuels plant.

改良された水電解用多層プロトン交換膜

NºPublicación:  JP2025541284A 18/12/2025
Solicitante: 
ダブリュ.エル.ゴアアンドアソシエイツ,インコーポレイティド
JP_2025541284_PA

Resumen de: CN120604367A

There is provided a multi-layer proton exchange membrane for water electrolysis, comprising: at least two reconstitution catalyst layers, each of which comprises a reconstitution catalyst and a first ion exchange material, and at least two reinforcement layers, each of which comprises a reconstitution catalyst and a second ion exchange material, wherein the at least two reconstitution catalyst layers are separated by regions free of or substantially free of reconstitution catalyst, each of the at least two reinforcement layers comprising a microporous polymer structure and a second ion exchange material at least partially absorbed within the microporous polymer structure.

POROUS MEMBRANE, ITS METHOD OF PRODUCTION, AND AN ALKALINE ELECTROLYZER WITH SUCH MEMBRANE

NºPublicación:  AU2024282746A1 18/12/2025
Solicitante: 
STIESDAL HYDROGEN AS
STIESDAL HYDROGEN A/S
AU_2024282746_PA

Resumen de: AU2024282746A1

Porous membrane, its method of production, and an alkaline electrolyzer with such membrane A porous membrane for alkaline water electrolysis is produced by a mix of a polymer, an alkoxide of an inorganic metal as a precursor for conversion into hydrophilic metal oxide or metal hydroxide particles, and a stabilizing agent for suppressing agglomera- tion of metal oxide or metal hydroxide particles during conversion of the precursor. The mix is cast as a layer on a support and exposed to nonsolvent-induced phase separation, NIPS, for converting the precursor in the layer into metal oxide particles or metal hy- droxide particles by hydrolyzing the precursor. The resulting membranes performed well in alkaline electrolysis.

WATER ELECTROLYSIS MEMBRANE ELECTRODE, METHOD FOR PREPARING THE SAME, AND WATER ELECTROLYZER APPLYING THE SAME

NºPublicación:  AU2024278486A1 18/12/2025
Solicitante: 
EVE HYDROGEN ENERGY CO LTD
EVE Hydrogen Energy Co., Ltd
AU_2024278486_A1

Resumen de: AU2024278486A1

The present disclosure provides a water electrolysis membrane electrode, a method for preparing the water electrolysis membrane electrode, and a water electrolyzer applying the water electrolysis membrane electrode. The water electrolysis membrane electrode includes a cathode gas diffusion layer, a cathode catalytic layer, an anion exchange membrane, a hydrophobic anode catalytic layer, and an anode gas diffusion layer that are stacked in sequence. Raw materials for preparing the hydrophobic anode catalytic layer include an anode catalyst, a hydrophobic material, and an anode ionomer. A mass ratio of the anode catalyst, the hydrophobic material, and the anode ionomer is 10:1- 3:1-3. A porosity of the hydrophobic anode catalytic layer is 10%-40%. The present disclosure provides a water electrolysis membrane electrode, a method for preparing the water electrolysis membrane electrode, and a water electrolyzer applying the water electrolysis membrane electrode. The water electrolysis membrane electrode includes a cathode gas diffusion layer, a cathode catalytic layer, an anion exchange membrane, a hydrophobic anode catalytic layer, and an anode gas diffusion layer that are stacked in sequence. Raw materials for preparing the hydrophobic anode catalytic layer include an anode catalyst, a hydrophobic material, and an anode ionomer. A mass ratio of the anode catalyst, the hydrophobic material, and the anode ionomer is 10:1- 3:1-3. A porosity of the hydrophobic anode catalytic layer

METHOD AND APPARATUS FOR DELIVERING HYDROGEN

NºPublicación:  AU2024265029A1 18/12/2025
Solicitante: 
H2 CLIPPER INC
H2 CLIPPER, INC
AU_2024265029_PA

Resumen de: AU2024265029A1

A system and method for transporting and distributing hydrogen, reducing the risk of hydrogen leakage, maintaining a record of provenance, and measuring and recording its purity level as it flows from source to destination to assure it complies with a predetermined range of values. The system includes a hydrogen delivery line made from metallic or non-metallic pipe that may be placed inside a safety pipe such that a channel is formed between an exterior of the hydrogen delivery line and an interior of the safety pipe. A sweeper gas or liquid may be injected into the channel to purge any hydrogen that might escape from the hydrogen delivery line, and one or more sensors may be used to detect and avoid the presence of an unacceptable level of hydrogen, or to stop the flow of hydrogen and remediate the problem well before a safety or environmental risk can occur.

MULTI-TIER INTEGRATED POWER-TO-AMMONIA SYSTEMS

NºPublicación:  AU2024281599A1 18/12/2025
Solicitante: 
KELLOGG BROWN & ROOT LLC
KELLOGG BROWN & ROOT, LLC
AU_2024281599_PA

Resumen de: AU2024281599A1

A multi-tier integrated power-to-ammonia system includes a converter for generating ammonia and heat through a reaction involving a compressed mixture of hydrogen and nitrogen gases. The system includes a steam generator that can generate steam using the heat from the reaction, and a reversible solid-oxide system in fluid communication with the steam generator that can separate the steam into oxygen gas and hydrogen gas.

Vorrichtung zur Herstellung flüssiger Kohlenwasserstoffe

NºPublicación:  DE102024116793A1 18/12/2025
Solicitante: 
PIERBURG GMBH [DE]
Pierburg GmbH
DE_102024116793_PA

Resumen de: DE102024116793A1

Eine Vorrichtung zur Herstellung flüssiger Kohlenwasserstoffe, mit einem Mischer (3), der einen ersten Eingang (16) für Wasserstoff (8b), einen zweiten Eingang (26) für Kohlendioxid und Kohlenmonoxid sowie einen Ausgang (31) für ein Wasserstoff-Kohlendioxid/Kohlenmonoxid-Gemisch (27) aufweist; ferner mit einem Reaktor (4) zur Durchführung einer rückwärtigen Wassergas-Shift-Reaktion (RWGS-Reaktor) für die Erzeugung von Synthesegas (35), das Kohlenmonoxid und Wasserstoff enthält, wobei der RWGS-Reaktor (4) einen Eingang (32) aufweist, der mit dem Ausgang (31) des Mischers (3) in Strömungsverbindung steht, und einen Ausgang (36) für das Synthesegas (35) aufweist; und mit einem Reaktor (5) zur Durchführung einer Fischer-Tropsch-Synthese (FT-Reaktor) für die Erzeugung flüssiger Kohlenwasserstoffe, der einen Eingang (38) aufweist, der mit dem Ausgang (36) des RWGS-Reaktors (4) in Strömungsverbindung steht, und einen Ausgang (40) für die flüssigen Kohlenwasserstoffe ()39 aufweist; weist einen elektrochemischen Wasserstoffkompressor (2) auf, der einen Eingang (10) für Niederdruck-Wasserstoff (8a) und/oder für ein Wasserstoff (8a) umfassendes Niederdruck-Gasgemisch aufweist und einen Ausgang (11) für Hochdruck-Wasserstoff (8b) aufweist, wobei der Ausgang (11) mit dem ersten Eingang (16) des Mischers (3) in Strömungsverbindung steht.

Elektrochemisches Trennen von Wasser in Wasserstoff und Sauerstoff

NºPublicación:  DE102024205520A1 18/12/2025
Solicitante: 
SIEMENS ENERGY GLOBAL GMBH & CO KG [DE]
Siemens Energy Global GmbH & Co. KG
DE_102024205520_PA

Resumen de: DE102024205520A1

Die Erfindung betrifft eine Elektrolysezelle (12) zum elektrochemischen Trennen von Wasser in Wasserstoff und Sauerstoff, mit:- einer anodenseitigen Halbzelle (16) zum Bereitstellen des Sauerstoffs,- einer kathodenseitigen Halbzelle (18) zum Bereitstellen des Wasserstoffs,- einem zwischen der anodenseitigen Halbzelle (16) und der kathodenseitigen Halbzelle (18) angeordneten Separatorelement (20).Erfindungsgemäß weist die Elektrolysezelle (12)- eine Rahmeneinheit (10) mit einem anodenseitigen Rahmenteil (22), an dem die anodenseitige Halbzelle (16) angeordnet ist, und einem separaten kathodenseitigen Rahmenteil (24), an dem die kathodenseitige Halbzelle (18) angeordnet ist, und- wenigstens ein erstes Dichtelement (26) auf, das zwischen dem anodenseitigen Rahmenteil (22) und dem kathodenseitigen Rahmenteil (24) angeordnet ist.

THERMAL ENERGY STORAGE SYSTEM WITH STEAM GENERATION SYSTEM INCLUDING FLOW CONTROL AND ENERGY COGENERATION

NºPublicación:  US2025382898A1 18/12/2025
Solicitante: 
RONDO ENERGY INC [US]
Rondo Energy, Inc
US_2025179941_PA

Resumen de: US2025382898A1

An energy storage system converts variable renewable electricity (VRE) to continuous heat at over 1000° C. Intermittent electrical energy heats a solid medium. Heat from the solid medium is delivered continuously on demand. An array of bricks incorporating internal radiation cavities is directly heated by thermal radiation. The cavities facilitate rapid, uniform heating via reradiation. Heat delivery via flowing gas establishes a thermocline which maintains high outlet temperature throughout discharge. Gas flows through structured pathways within the array, delivering heat which may be used for processes including calcination, hydrogen electrolysis, steam generation, and thermal power generation and cogeneration. Groups of thermal storage arrays may be controlled and operated at high temperatures without thermal runaway via deep-discharge sequencing. Forecast-based control enables continuous, year-round heat supply using current and advance information of weather and VRE availability. High-voltage DC power conversion and distribution circuitry improves the efficiency of VRE power transfer into the system.

SOE PLANT AND PROCESS FOR PERFORMING SOLID OXIDE ELECTROLYSIS

NºPublicación:  US2025381499A1 18/12/2025
Solicitante: 
TOPSOE AS [DK]
Topsoe A/S
US_2025381499_PA

Resumen de: US2025381499A1

The present invention regards a process for operating a high-temperature solid oxide electrolysis system suitable for converting a fuel stream into a product stream as well as a system for carrying out the process. The process involves drying a moist flush gas and using the spent flush gas as regeneration gas in the drying unit.

PRODUCTION OF SUSTAINABLE AVIATION FUEL FROM C02 AND LOW-CARBON HYDROGEN

NºPublicación:  US2025382527A1 18/12/2025
Solicitante: 
INFINIUM TECH LLC [US]
INFINIUM TECHNOLOGY, LLC
US_2025382527_PA

Resumen de: US2025382527A1

A process for the production of sustainable aviation fuel (SAF) with low carbon intensity. The jet fuel is produced from the reaction of hydrogen from the electrolysis of water with captured carbon dioxide. The hydrogen and carbon dioxide are reacted to product a stream comprising carbon monoxide. Hydrogen and carbon monoxide are reacted to produce n-alkanes. Alkanes are hydroisomerized to produce sustainable aviation fuel with low carbon intensity.

LOW VOLTAGE ELECTROLYZER AND METHODS OF USING THEREOF

NºPublicación:  US2025382710A1 18/12/2025
Solicitante: 
SUBLIME SYSTEMS INC [US]
Sublime Systems, Inc
US_2025382710_PA

Resumen de: US2025382710A1

Disclosed herein are low voltage electrolyzers and methods and systems of using those low voltage electrolyzers. Specifically, the electrolyzers can include a pH buffer in the catholyte and/or anolyte of the electrolyzer and generating a gas at the cathode or anode that is consumed at the other of the cathode or anode to reduce the open-circuit potential.

FACILITY AND METHOD FOR PRODUCING HYDROGEN BY WATER ELECTROLYSIS

NºPublicación:  US2025382717A1 18/12/2025
Solicitante: 
TECHNIP ENERGIES FRANCE [FR]
TECHNIP ENERGIES FRANCE
US_2025382717_PA

Resumen de: US2025382717A1

A facility for producing hydrogen comprising: A series of n electrolysers configured to electrolyze water and generate a hydrogen-aqueous solution mixture, said series having an overall capacity greater than 40 MW;A gas-liquid separation device configured to remove the aqueous solution contained in the hydrogen-aqueous solution mixture generated by the series of n electrolysers, and produce a hydrogen stream; andn lines configured to deliver the hydrogen-aqueous solution mixture generated by the n electrolyzers to the gas-liquid separation device.

SYSTEM AND METHOD FOR GENERATING HYDROGEN USING GEOTHERMAL ENERGY

NºPublicación:  WO2025259900A1 18/12/2025
Solicitante: 
SYNTHOLENE ENERGY CORP [US]
SYNTHOLENE ENERGY CORP
WO_2025259900_A1

Resumen de: WO2025259900A1

A system and method for generating hydrogen using thermal energy in a geothermal fluid are disclosed. An electrical power generation subsystem is configured to receive geothermal fluid from a geothermal fluid source and use thermal energy in the geothermal fluid to generate electrical power. A steam generation subsystem is configured to receive water and produce steam using thermal energy in the geothermal fluid and the electrical power generated by the electrical power generation subsystem. A hydrogen generation subsystem is configured to disassociate hydrogen from the steam using the electrical power generated by the electrical power generation subsystem.

HYDROGEN OXYGEN DEVICE AND METHOD OF USE

NºPublicación:  WO2025259118A1 18/12/2025
Solicitante: 
RUMENAUT LTD [NZ]
RUMENAUT LIMITED
WO_2025259118_A1

Resumen de: WO2025259118A1

The present invention is concerned with device that is configured to be administered to the gut digestate of a ruminant animal, which device is capable of generating electrical energy from a gut digestate and/or measuring the concentration of hydrogen (H2) and/or oxygen (O2) that is present in the gut digestate. Further, the device according to the present invention may be modified to include an electrical load adjustment means (e.g. resistor, variable resistor etc) which may be used to adjust the electrical load of the device sufficient to cause the prescribed removal of H2, and in particular dissolved hydrogen (dH2), from the gut digestate. As such the device according to the present invention may be employed to adjust the amount of dH2 available to methanogenic archaea while at least not compromising animal productivity, thereby reducing the amount of methane released in the atmosphere which has an important environmental impact in terms of reducing greenhouse gas emissions.

CATALYST FOR AMMONIA DECOMPOSITION REACTION, METHOD FOR PREPARING SAME, AND METHOD FOR PRODUCING HYDROGEN BY USING SAME

NºPublicación:  WO2025258984A1 18/12/2025
Solicitante: 
KOREA RES INST CHEMICAL TECH [KR]
\uD55C\uAD6D\uD654\uD559\uC5F0\uAD6C\uC6D0
WO_2025258984_PA

Resumen de: WO2025258984A1

The present invention relates to a catalyst for an ammonia decomposition reaction, a method for preparing same, and a method for producing hydrogen by using same, and more particularly, to: a catalyst for an ammonia decomposition reaction, wherein at least one selected from ruthenium, nickel, cobalt, and iron is supported as a catalytically active species on an alumina catalyst support including a metal oxide layer containing at least one metal element selected from the group consisting of magnesium (Mg), yttrium (Y), and praseodymium (Pr), and thus the catalytic activity for the ammonia decomposition reaction can be improved even when using a smaller amount of a catalytically active species as compared to conventional catalysts, and the catalyst for an ammonia decomposition reaction is thermally stable and exhibits superior catalytic activity to conventional metal oxide catalysts, even at lower temperatures, and thus can improve ammonia conversion rates; a method for preparing same; and a method for producing hydrogen by using same.

ION-CONDUCTING MEMBRANE

NºPublicación:  WO2025257571A1 18/12/2025
Solicitante: 
JOHNSON MATTHEY HYDROGEN TECH LIMITED [GB]
JOHNSON MATTHEY HYDROGEN TECHNOLOGIES LIMITED
WO_2025257571_A1

Resumen de: WO2025257571A1

The present invention provides an ion-conducting membrane comprising: (a) an ion-conducting polymer; and (b) a hydrogen radical scavenger.

CATALYST, METHOD FOR PRODUCING CATALYST, METHOD FOR PRODUCING METABORATE, HYDROGEN GENERATOR, AND FUEL CELL SYSTEM

NºPublicación:  WO2025258180A1 18/12/2025
Solicitante: 
DENKA COMPANY LTD [JP]
\u30C7\u30F3\u30AB\u682A\u5F0F\u4F1A\u793E
WO_2025258180_PA

Resumen de: WO2025258180A1

Problem To provide: a catalyst which has high hydrogen generation efficiency; a method for producing the catalyst; a method for producing a reusable metaborate; a hydrogen generator which is provided with the catalyst; and a fuel cell system which is provided with the hydrogen generator. Solution According to one embodiment of the present invention, there is provided a catalyst which is used for the purpose of generating hydrogen from a borohydride salt and water, the catalyst containing a metal oxide as a main component and a metal boride which is supported by the metal oxide.

STACK, HOT MODULE, AND HYDROGEN PRODUCTION DEVICE

NºPublicación:  WO2025258318A1 18/12/2025
Solicitante: 
NITERRA CO LTD [JP]
\u65E5\u672C\u7279\u6B8A\u9676\u696D\u682A\u5F0F\u4F1A\u793E
WO_2025258318_A1

Resumen de: WO2025258318A1

Provided are: a stack (10, 80) with which it is possible to ensure a flow of gas between a passage and a cell; a hot module (71); and a hydrogen production device (70). This stack comprises: cells (30) including an electrolyte (31) that isolates a fuel electrode (32) and an air electrode (33) from each other in the thickness direction; first separators (27) fixed to the cells; inter-connectors (34) in contact with the air electrodes; second separators (29) fixed to the inter-connectors; electrically insulating frames (28) disposed between the first separators and the second separators; and gas passages (24, 25) extending in the thickness direction of the first separators, the frames, and the second separators. The passages are connected to spaces (37) between the first separators and the second separators. The stack also comprises insulators (50) disposed between the passages and the cells within the spaces. The spaces in which the insulators are disposed each include a gas passage part (52) through which gas passes between the passages and the cells.

POROUS METAL BODY SHEET, FUEL CELL, AND HYDROGEN PRODUCTION APPARATUS

NºPublicación:  WO2025257961A1 18/12/2025
Solicitante: 
SUMITOMO ELECTRIC IND LTD [JP]
\u4F4F\u53CB\u96FB\u6C17\u5DE5\u696D\u682A\u5F0F\u4F1A\u793E
WO_2025257961_A1

Resumen de: WO2025257961A1

This porous metal body sheet is formed of a porous metal body having a skeleton assuming a three-dimensional network structure. The porous metal body sheet has a first main surface and a second main surface on the opposite side to the first main surface. The first main surface includes a first inclined peripheral edge region, a second inclined peripheral edge region opposite to the first inclined peripheral edge region, and a central region between the first inclined peripheral edge region and the second inclined peripheral edge region. The first inclined peripheral edge region and the second inclined peripheral edge region are set apart from each other in a first direction. The first inclined peripheral edge region and the second inclined peripheral edge region each extend along a second direction intersecting the first direction, and are inclined so as to approach the second main surface as the distance from the central region increases in the first direction.

POROUS METAL SHEET, FUEL CELL, AND HYDROGEN PRODUCTION APPARATUS

NºPublicación:  WO2025257962A1 18/12/2025
Solicitante: 
SUMITOMO ELECTRIC IND LTD [JP]
\u4F4F\u53CB\u96FB\u6C17\u5DE5\u696D\u682A\u5F0F\u4F1A\u793E
WO_2025257962_A1

Resumen de: WO2025257962A1

This porous metal sheet is formed of a porous metal having a skeleton with a three-dimensional network structure. The porous metal sheet has a main surface in which a plurality of grooves are formed. An upper chamfer is formed on the upper corner of each of the plurality of grooves. A lower chamfer is formed on the lower corner of each of the plurality of grooves.

METHOD FOR PRODUCING SEMICONDUCTOR PHOTOELECTRODE

NºPublicación:  WO2025257986A1 18/12/2025
Solicitante: 
NTT INC [JP]
\uFF2E\uFF34\uFF34\u682A\u5F0F\u4F1A\u793E
WO_2025257986_PA

Resumen de: WO2025257986A1

A method for manufacturing a semiconductor optical electrode, said method including: a step for forming n-type gallium nitride 12 on a substrate 11; a step for forming indium gallium nitride 13 on the n-type gallium nitride 12; and a step for forming p-type nickel oxide 14 on the indium gallium nitride 13. In the step for forming the p-type nickel oxide, nickel oxide is sputtered in an atmosphere in which oxygen is mixed with a sputtering gas.

ELECTROCHEMICAL SEPARATION OF WATER INTO HYDROGEN AND OXYGEN

NºPublicación:  WO2025256864A1 18/12/2025
Solicitante: 
SIEMENS ENERGY GLOBAL GMBH & CO KG [DE]
SIEMENS ENERGY GLOBAL GMBH & CO. KG
WO_2025256864_A1

Resumen de: WO2025256864A1

The invention relates to an electrolysis cell (12) for electrochemically separating water into hydrogen and oxygen, comprising: - an anode-side half-cell (16) for providing the oxygen, - a cathode-side half-cell (18) for providing the hydrogen, and - a separator element (20) between the anode-side half-cell (16) and the cathode-side half-cell (18). According to the invention, the electrolysis cell (12) has - a frame unit (10) having an anode-side frame part (22), on which the anode-side half-cell (16) is provided, and a separate cathode-side frame part (24), on which the cathode-side half-cell (18) is provided, and - at least one first sealing element (26), which is provided between the anode-side frame part (22) and the cathode-side frame part (24).

AMMONIA DECOMPOSITION SYSTEM AND METHOD FOR PRODUCING HYDROGEN

NºPublicación:  WO2025257894A1 18/12/2025
Solicitante: 
JGC HOLDINGS CORP [JP]
\u65E5\u63EE\u30DB\u30FC\u30EB\u30C7\u30A3\u30F3\u30B0\u30B9\u682A\u5F0F\u4F1A\u793E
WO_2025257894_PA

Resumen de: WO2025257894A1

This ammonia decomposition system comprises: an ammonia decomposition device in which ammonia heated in the presence of a catalyst is decomposed into hydrogen and nitrogen; an ammonia supply line that supplies raw material ammonia to the ammonia decomposition device; an ammonia preheater that heats the raw material ammonia on the ammonia supply line; an exhaust gas discharge line that discharges exhaust gas generated as a result of heating by the ammonia decomposition device; an ammonia decomposition furnace that houses the ammonia preheater on a side closer to an exhaust gas discharge port, to which the exhaust gas discharge line is connected, than the ammonia decomposition device, and that houses the ammonia decomposition device on a side farther from the exhaust gas discharge port than the ammonia preheater; and an exhaust gas circulation line that branches, from the exhaust gas discharge line, at least a portion of the exhaust gas discharged from the ammonia decomposition furnace through the exhaust gas discharge line, and that, in the ammonia decomposition furnace, supplies for circulation the exhaust gas to a side further away from the exhaust gas discharge port than the ammonia preheater.

HYDROGEN PRODUCTION AND DISSOLUTION CONTROL METHOD AND SYSTEM, COMPUTER DEVICE AND STORAGE MEDIUM

NºPublicación:  WO2025256113A1 18/12/2025
Solicitante: 
TIANJIN FURUIXING HEALTH TECH CO LTD [CN]
\u5929\u6D25\u798F\u745E\u5174\u5065\u5EB7\u79D1\u6280\u6709\u9650\u516C\u53F8
WO_2025256113_A1

Resumen de: WO2025256113A1

Disclosed in the present invention are a hydrogen production and dissolution control method and system, a computer device, and a storage medium. The method comprises: controlling an electrolytic cell to perform a water electrolysis operation; controlling a separation and purification mechanism to perform gas-liquid separation and hydrogen purification on hydrogen prepared by means of the electrolytic cell, so as to obtain purified hydrogen; controlling a booster to pressurize the purified hydrogen and then input same into a reaction tank; acquiring in real time a pressure signal in the reaction tank detected by a pressure sensor; and when the pressure signal satisfies a preset pressure threshold range, controlling an ultrasonic generator in the reaction tank to perform a hydrogen dissolution operation and timing, and when the hydrogen dissolution operation time is equal to a preset operation threshold, controlling the ultrasonic generator and the booster to stop operating. The present invention enables gas-liquid separation and hydrogen purification of the hydrogen prepared by means of the electrolytic cell, and uses ultrasonic vibration to perform a hydrogen dissolution operation on the hydrogen in a high-pressure environment, thereby achieving a rapid hydrogen dissolution operation and high hydrogen dissolution efficiency and dissolved hydrogen content.

ELECTROCATALYST AND PREPARATION METHOD THEREFOR, ELECTRODE, ELECTROLYTIC APPARATUS, AND USE

NºPublicación:  WO2025256097A1 18/12/2025
Solicitante: 
PETROCHINA SHENZHEN NEW ENERGY RES INSTITUTE CO LTD [CN]
PETROCHINA CO LTD [CN]
\u4E2D\u77F3\u6CB9\u6DF1\u5733\u65B0\u80FD\u6E90\u7814\u7A76\u9662\u6709\u9650\u516C\u53F8,
\u4E2D\u56FD\u77F3\u6CB9\u5929\u7136\u6C14\u80A1\u4EFD\u6709\u9650\u516C\u53F8
WO_2025256097_PA

Resumen de: WO2025256097A1

The present application provides an electrocatalyst and a preparation method therefor, an electrode, an electrolytic apparatus, and a use. The electrocatalyst comprises a carbon-based substrate and a coating layer loaded on at least part of the surface of the carbon-based substrate; the carbon-based substrate has a three-dimensional porous structure; the coating layer comprises metallic nickel and trinickel disulfide; by utilizing the porous structure of the carbon-based substrate, a larger specific surface area is provided, so as to increase the coating amount, thereby providing more catalytic active sites, and by means of the synergistic effect of the carbon-based substrate with the metallic nickel and trinickel disulfide loaded on the surface thereof, a locally negatively charged region can be formed, providing more active sites for hydrogen adsorption, which can greatly improve catalytic activity, reduce hydrogen evolution overpotential, and improve the stability of the electrocatalyst.

A METHOD OF PRODUCING GREEN IRON

NºPublicación:  WO2025255634A1 18/12/2025
Solicitante: 
FORTESCUE LTD [AU]
FORTESCUE LTD
WO_2025255634_A1

Resumen de: WO2025255634A1

A method of producing green iron, the method including the step of using renewable electricity and hydrogen to convert iron ore into iron. The renewable electricity may be produced by solar and/or wind generation. The hydrogen may be in the form of green hydrogen. The method may produce less than 50 kg of carbon dioxide per tonne of iron produced.

SYSTEM AND METHOD FOR GENERATING HYDROGEN USING GEOTHERMAL ENERGY

NºPublicación:  US2025382712A1 18/12/2025
Solicitante: 
SYNTHOLENE ENERGY CORP [US]
Syntholene Energy Corp
US_2025382712_PA

Resumen de: US2025382712A1

A system and method for generating hydrogen using thermal energy in a geothermal fluid are disclosed. An electrical power generation subsystem is configured to receive geothermal fluid from a geothermal fluid source and use thermal energy in the geothermal fluid to generate electrical power. A steam generation subsystem is configured to receive water and produce steam using thermal energy in the geothermal fluid and the electrical power generated by the electrical power generation subsystem. A hydrogen generation subsystem is configured to disassociate hydrogen from the steam using the electrical power generated by the electrical power generation subsystem.

A PROCESS FOR STABILIZATION OF AN UNSTABLE RAW HYDROCARBONACEOUS PRODUCT

NºPublicación:  US2025382531A1 18/12/2025
Solicitante: 
TOPSOE AS
Topsoe A/S
US_2025382531_PA

Resumen de: US2025382531A1

A first aspect of the invention relates to a process for production of a stabilized hydrocarbon product from solid feedstock, said method comprising the steps of, providing a solid feedstock for thermal decomposition, directing said solid feedstock for thermal decomposition to a thermal decomposition process to provide a fluid product of thermal decomposition and a solid phase, directing as raw feedstock at least an amount of said fluid product of thermal decomposition and an amount of hydrogen to contact a material catalytically active in hydrogenation of conjugated diolefinic carbon-carbon bonds under active conditions for hydrogenation of conjugated diolefinic carbon-carbon bonds, characterized in the ratio between hydrogen and raw feedstock is from 1 Nm3/m3 to 100 Nm3/m3. This has the associated benefit of such a process requiring only a low amount of hydrogen, while still providing a stabilized hydrocarbon product for transport.

ELECTROLYSIS ELECTRODE AND METHOD FOR PRODUCING SAME

NºPublicación:  US2025382713A1 18/12/2025
Solicitante: 
DE NORA PERMELEC LTD [JP]
DE NORA PERMELEC LTD
US_2025382713_PA

Resumen de: US2025382713A1

There provided a method for producing an electrolysis electrode having excellent catalytic activity such as low oxygen overpotential and including a catalyst having excellent stability such as reducing loss of a catalyst component such as iridium (Ir). The method for producing an electrolysis electrode includes a step of coating a catalyst precursor composition containing an iridium component and the like on a surface of an electrically conductive substrate, a step of obtaining a primary baked product by thermal treating the electrically conductive substrate coated with the catalyst precursor composition, and a step of forming a catalyst layer containing an iridium oxide on the surface of the electrically conductive substrate by thermal treating the primary baked product, wherein the iridium component is an iridium compound containing a carboxy group, and the content of nickel (Ni) is 10 to 35% by mass, the content of cobalt (Co) is 25 to 55% by mass, and the content of iridium (Ir) is 15 to 55% by mass in the catalyst precursor composition, provided that Ni+Co+Ir=100% by mass.

CATALYST FOR PRODUCING HYDROGEN AND METHOD OF MANUFACTURING THE CATALYST

NºPublicación:  KR20250175597A 17/12/2025
Solicitante: 
한국전력공사고려대학교산학협력단
KR_20250175597_PA

Resumen de: KR20250175597A

본 발명은 수소 발생용 촉매 및 이의 제조방법에 관한 것으로, 지지체 및 상기 지지체 상에 담지되어 망간, 철, 코발트, 니켈, 구리으로 이루어지는 4족 원소군으로부터 선택된 1종류 이상의 금속 원소를 포함하는 전이금속 질화물을 포함하여 고비용 귀금속을 사용하지 않고도 저비용 전이금속 질화물인 단분산 나노입자인 수소 발생용 촉매를 제공하여 높은 활성으로 산소발생반응(Oxygen Evolution Reaction, OER)을 촉진하는 효과가 있다.

SYSTEM FOR PRODUCING COMPRESSED HYDROGEN

NºPublicación:  EP4662354A1 17/12/2025
Solicitante: 
CERES IP CO LTD [GB]
Ceres Intellectual Property Company Limited
CN_120693423_PA

Resumen de: CN120693423A

An electrolyzer system (10) and a method of operating an electrolyzer system (10) comprising an electrolyzer (16) and a metal hydride or adsorption-desorption compressor (24) wherein the electrolyzer (16) has at least one electrolytic cell having a vapor input (22) and at least one gas output. The method comprises supplying steam through a first side of the electrolytic cell at the steam input (22), operating the electrolyzer (16) to decompose a portion of the steam into hydrogen and oxygen in the at least one electrolytic cell, a mixture of the hydrogen and residual steam from a first side of the electrolytic cell is discharged at the at least one gas outlet (18), and the mixture is introduced into the metal hydride or adsorption-desorption compressor (24), and adsorbing the hydrogen in the mixture at a low temperature in the metal hydride or adsorption-desorption compressor (24) to compress the hydrogen, and desorbing the compressed hydrogen from the metal hydride or adsorption-desorption compressor (24). The electrolyzer system (10) is connected to a cold exhaust gas source to operate the cryogenic adsorption.

PROCESS FOR MANUFACTURING OXIDES

NºPublicación:  EP4662174A1 17/12/2025
Solicitante: 
EVONIK OPERATIONS GMBH [DE]
Evonik Operations GmbH
KR_20250149669_A

Resumen de: WO2024165389A1

The present invention relates to a pyrogenic process for manufacturing metal oxides or metalloid oxides wherein a metal precursor and/or a metalloid precursor is introduced into a flame formed by burning a gas mixture comprising oxygen and hydrogen, wherein at least a part of the hydrogen has been obtained from electrolysis of water or an aqueous solution, using electrical energy, at least a part of which has been obtained from a renewable energy source, and wherein at least a part of the thermal energy of the flame is transferred to a first heat transmission medium by means of at least one exchanger, thereby heating the first heat transmission medium to a maximal temperature in the range between 80 and 150 °C.

HYDROGEN GENERATION SYSTEM UTILIZING PLASMA CONFINED BY PULSED ELECTROMAGNETIC FIELDS IN A LIQUID ENVIRONMENT

NºPublicación:  EP4662170A2 17/12/2025
Solicitante: 
KOENEMAN ROBERT L [US]
Koeneman, Robert, L
KR_20250153215_PA

Resumen de: MX2025009259A

A hydrogen generation system includes: a direct current (DC) power supply providing a driver signal, a reactive circuit coupled to the power supply and configured to generate a pulse drive signal from the driver signal, at least one reaction chamber coupled to the reactive circuit and receiving the pulse drive signal wherein the chamber is configured to generate hydrogen from feedstock material utilizing the pulse drive signal, a gas analyzer coupled to the at least one reaction chamber and configured to detect the generated hydrogen, and a control unit coupled to the reactive circuit and to the gas analyzer and configured to control the reactive circuit based on the detected hydrogen. The reaction chamber includes a plurality of positively charged elements and a plurality of negatively charged elements. The elements are composed of non-dis similar metallic material.

SCALABLE FLOW FIELD FOR AN ELECTROCHEMICAL CELL AND METHOD OF HIGH-SPEED MANUFACTURING THE SAME

NºPublicación:  EP4662355A2 17/12/2025
Solicitante: 
EVOLOH INC [US]
Evoloh, Inc
KR_20250143105_PA

Resumen de: CN120659910A

The application relates to a flow field for use in an electrolytic cell comprising one or more porous sheets having a corrugated structure. The electrolytic cell comprises a membrane, an anode, a cathode, an anode reinforcement layer, a cathode reinforcement layer, an anode flow field, a cathode flow field, and a bipolar plate assembly comprising an embedded hydrogen seal. The anode flow field includes one or more porous sheets having at least one straight edge, and wherein at least one of the porous sheets has the form of a corrugated pattern having a plurality of peaks and valleys whose axes are substantially aligned with one straight edge of the sheet. The anode flow field geometry simultaneously provides elasticity for efficient mechanical compression of the cell and well distributed mechanical support for anode reinforcement layers adjacent the anode flow field.

Ion-conducting membrane

NºPublicación:  GB2641804A 17/12/2025
Solicitante: 
JOHNSON MATTHEY PLC [GB]
Johnson Matthey Public Limited Company
GB_2641804_PA

Resumen de: GB2641804A

An ion-conducting membrane comprises (a) an ion-conducting polymer; and (b) a hydrogen radical scavenger. Also, a method of preventing degradation of an ion-conducting membrane by hydrogen radicals comprises using a material having a rate constant for the reaction with a hydrogen radical (H·) of at least 1 x 107 M-1s-1. The ion-conducting membrane 4 is preferably a proton-exchange membrane and may further comprise a reinforcing layer 5 formed from a porous polymer impregnated with the ion-conducting polymer. Anode 3 and cathode 2 catalyst layers are provided on opposite sides of the membrane to form a catalyst coated membrane for a fuel cell or water electrolyser.

スタック、ホットモジュール及び水素製造装置

NºPublicación:  JP2025182977A 16/12/2025
Solicitante: 
日本特殊陶業株式会社
JP_2025182977_PA

Resumen de: JP2025182977A

【課題】温度の低い部分の発生を低減できるスタック、ホットモジュール及び水素発生装置を提供する。【解決手段】スタックは、陽極と陰極とを厚さ方向に隔離する電解質を含む電解セルが、厚さ方向に複数配置され電解セルが互いに直列に接続された積層体と、積層体の厚さ方向の外側に配置され電解セルに電気的に接続される極性が互いに異なる2枚の導電板と、2枚の導電板にそれぞれ接続され厚さ方向に交わる方向に突き出た端子と、を備え、端子の少なくとも1つは、積層体に向かって折れ曲がっている。【選択図】図1

一种电催化剂及其制备方法、电极、电解装置和应用

NºPublicación:  CN121137662A 16/12/2025
Solicitante: 
中石油深圳新能源研究院有限公司中国石油天然气股份有限公司
CN_121137662_PA

Resumen de: WO2025256097A1

The present application provides an electrocatalyst and a preparation method therefor, an electrode, an electrolytic apparatus, and a use. The electrocatalyst comprises a carbon-based substrate and a coating layer loaded on at least part of the surface of the carbon-based substrate; the carbon-based substrate has a three-dimensional porous structure; the coating layer comprises metallic nickel and trinickel disulfide; by utilizing the porous structure of the carbon-based substrate, a larger specific surface area is provided, so as to increase the coating amount, thereby providing more catalytic active sites, and by means of the synergistic effect of the carbon-based substrate with the metallic nickel and trinickel disulfide loaded on the surface thereof, a locally negatively charged region can be formed, providing more active sites for hydrogen adsorption, which can greatly improve catalytic activity, reduce hydrogen evolution overpotential, and improve the stability of the electrocatalyst.

复合金属多孔体以及复合金属多孔体的制造方法

NºPublicación:  CN121137739A 16/12/2025
Solicitante: 
住友电气工业株式会社
CN_121137739_PA

Resumen de: US2020190680A1

A composite metal porous body according to an aspect of the present invention has a framework of a three-dimensional network structure. The framework includes a porous base material and a metal film coated on the surface of the porous base material. The metal film contains titanium metal or titanium alloy as the main component.

強化イオン伝導性膜

NºPublicación:  JP2025540557A 16/12/2025
Solicitante: 
ジョンソンマッセイハイドロジェンテクノロジーズリミテッド
JP_2025540557_PA

Resumen de: CN119998970A

According to the present invention there is provided an enhanced ion conducting membrane, the enhanced ion conducting membrane comprising: an ion conducting polymer; and a porous mat of nanofibers. The porous mat of nanofibers is impregnated with an ionically conductive polymer. The nanofibers comprise a cross-linked polymer, wherein the cross-linked polymer is ionically non-conductive. The cross-linked polymer comprises a heterocycle-based polymer backbone comprising a basic functional group, and a linking chain linking at least two heterocycle-based polymer backbones via a linking group. The porous mat of nanofibers has a tear index of at least 15 mN m2/g.

ガス圧の低下により生成された電力を用いた水素の製造

NºPublicación:  JP2025540612A 16/12/2025
Solicitante: 
サファイアテクノロジーズインコーポレイテッド
JP_2025540612_PA

Resumen de: US2024154496A1

A system includes a flow-through electric generator and an electrolytic cell. The flow-through electric generator includes a turbine wheel, a rotor, and a stator. The turbine wheel is configured to receive natural gas from a natural gas pipeline and rotate in response to expansion of the natural gas flowing into an inlet of the turbine wheel and out of an outlet of the turbine wheel. The rotor is coupled to the turbine wheel and configured to rotate with the turbine wheel. The flow-through electric generator is configured to generate electrical power upon rotation of the rotor within the stator. The electrolytic cell is configured to receive a water stream and the electrical power from the flow-through electric generator. The electrolytic cell is configured to perform electrolysis on the water stream using the received electrical power to produce a hydrogen stream and an oxygen stream.

水電解システム

Nº publicación: JP2025182366A 15/12/2025

Solicitante:

富士電機株式会社

JP_2025182366_PA

Resumen de: JP2025182366A

【課題】水電解スタックに意図しない劣化が生じても、複数の水電解スタックに対して適切な電力配分を行う。【解決手段】水電解システムは、複数の水電解スタックと、複数の水電解スタックのそれぞれに直流電流を供給する電源と、電源の動作を制御する制御装置と、を備え、制御装置は、複数の水電解スタックのそれぞれについて、水電解スタックの電流および電圧の計測値に基づいて、水電解スタックの入力電流の変化に対する出力電圧の応答特性を近似した特性モデルを所定期間ごとに算出することにより、複数の特性モデルを生成し、少なくとも2つの特性モデルの特性差に基づいて、水電解スタックの劣化度を推定し、劣化度に基づいて、水電解スタックに流す電流を制御する。【選択図】図1

traducir