Ministerio de Industria, Turismo y Comercio LogoMinisterior
 

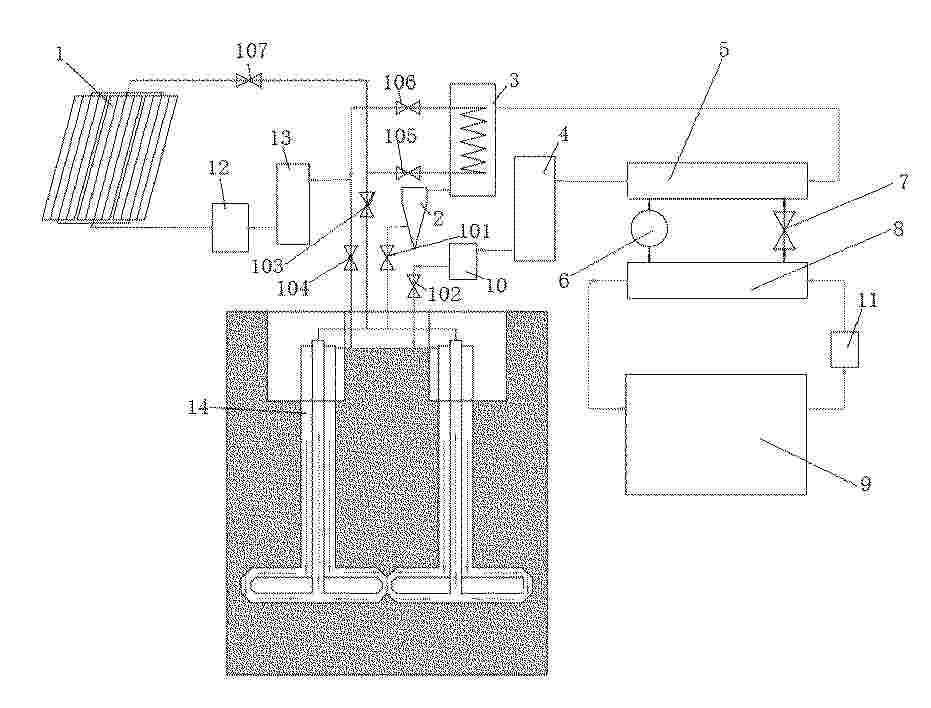
Energía geotérmica

Resultados 73 resultados
LastUpdate Última actualización 06/05/2026 [08:28:00]
pdfxls
Solicitudes publicadas en los últimos 30 días / Applications published in the last 30 days
previousPage Resultados 25 a 50 de 73 nextPage  

一种用于PEM水电解槽的阳极及其制备方法和应用

NºPublicación:  CN121986193A 05/05/2026
Solicitante: 
香港大学
CN_121986193_PA

Resumen de: CN119956404A

The invention provides an anode for a PEM water electrolyser and a preparation method thereof, the anode comprises a stainless steel substrate and a layered oxide structure generated on the surface of the stainless steel substrate in situ, and the layered oxide structure comprises crystal manganese oxide and amorphous iron-containing manganese oxide. The layered oxide structure on the surface of the anode can keep long-time water electrolysis catalytic activity and stability under the acidic condition, and the problems of corrosion and stability of autocatalytic and non-noble metal electrodes under the acidic environment are solved through proper surface structure component selection. According to the anode, the cost of hydrogen production based on a noble metal catalyst at present is remarkably reduced, and the problem of high cost of PEM large-scale electrolytic hydrogen production is expected to be solved.

一种电解槽

NºPublicación:  CN121976226A 05/05/2026
Solicitante: 
苏州莒纳新材料科技有限公司上海莒纳新材料科技有限公司成都莒纳新材料科技有限公司
CN_121976226_PA

Resumen de: CN116219478A

The invention belongs to the technical field of water electrolysis hydrogen production, and particularly discloses a water electrolysis oxygen production catalyst, an electrode plate and application of the water electrolysis oxygen production catalyst, the water electrolysis oxygen production catalyst and the electrode plate, the catalyst is a nickel-iron-based multi-component alloy and has an ordered nanowire or nanochain microstructure, the diameter of a nanowire/chain is 0.1-2.0 microns, and the length of the nanowire/chain is 0.1-200 microns; the catalyst comprises the following components in percentage by mass: 85%-95% of Ni, 4.98%-14.98% of Fe and the balance of noble metal or transition metal, the electrode plate comprises a base material, and the catalyst is loaded on the base material; the surface of the electrode plate is yellow green, and the electrode plate has uniformly distributed latticed appearance, and has the advantages of high catalytic activity, low energy consumption and the like when being applied to hydrogen production by alkaline electrolysis of water.

片状钛多孔体及其制造方法和应用

NºPublicación:  CN121986192A 05/05/2026
Solicitante: 
东邦钛株式会社
CN_121986192_PA

Resumen de: JP2025116859A

To provide a method capable of producing a sheet-shaped titanium porous body at high efficiency and with good yield.SOLUTION: This producing method comprises: placing a mother sheet containing a titanium porous body on a jig, which includes at least one stage having at least one through hole, a frame surrounding the at least one stage and distanced from the at least one stage, and at least one coupling part connecting the at least one stage and the frame to each other, in such a way to cover the at least one through hole and a gap between the at least one stage and the frame; sucking the mother sheet onto the jig; and cutting the mother sheet by scanning laser light emitted from a fiber laser over the mother sheet along the gap.SELECTED DRAWING: Figure 6B

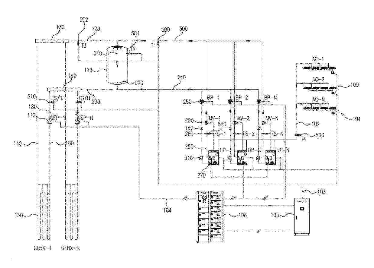
電解槽システムにおけるガス圧力平衡法および圧力平衡弁システムを備えた電解槽システム

NºPublicación:  JP2026514186A 01/05/2026
Solicitante: 
グリーンハイドロジェンシステムズエー/エス
JP_2026514186_A

Resumen de: WO2024175690A1

In a gas pressure balance method in an electrolyser system a predefined pressure difference between pressures in an oxygen gas separation tank and a hydrogen gas separation tank is maintained by controlled release of gases through an oxygen back pressure valve and a hydrogen back pressure valve. in a first step, for each of the oxygen back pressure valves and the hydrogen back pressure valves, a predefined, calibrated pilot gas pressure is generated and in a second step, the predefined, calibrated pilot gas pressures are forwarded to the respective back pressure valves and in a third step, hydrogen and oxygen gasses are released whenever the gas pressures in the hydrogen and oxygen separation tanks exceeds the predefined, calibrated pilot pressure in the respective pilot gas streams.

具有降低气体渗透效果的催化剂复合体及包含该催化剂复合体的高分子电解质膜

NºPublicación:  CN121969787A 01/05/2026
Solicitante: 
HD\u73B0\u4EE3Oilbank\u682A\u5F0F\u4F1A\u793E
CN_121969787_PA

Resumen de: WO2025071231A1

The present invention relates to a catalyst composite and a polymer electrolyte membrane including same, wherein the catalyst composite is manufactured by complexing platinum and a metal having a higher ionization tendency than platinum with a functional support. When applied to a polymer electrolyte membrane, the catalyst composite effectively reduces the gas permeating from the counter electrode.

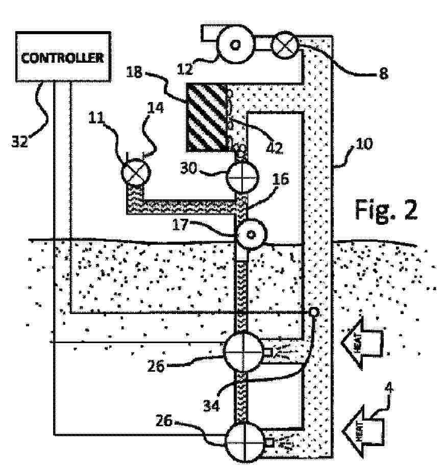
アルカリ電解槽システムのための給水調製方法及び給水調製システム

NºPublicación:  JP2026514185A 01/05/2026
Solicitante: 
グリーンハイドロジェンシステムズエー/エス
JP_2026514185_A

Resumen de: WO2024161039A1

Feedwater preparation system in a water electrolyser adapted to produce hydrogen and oxygen in one or more pressurised electrolyser stacks (2) using alkaline water and comprising a product gas conditioning system that has a safety valve out-blow material stream pipe (11) which is connected to a feedwater vessel (9), and/or has a depressurisation stream pipe (31) from a gas cleaning vessel which is connected to the feedwater vessel (9).

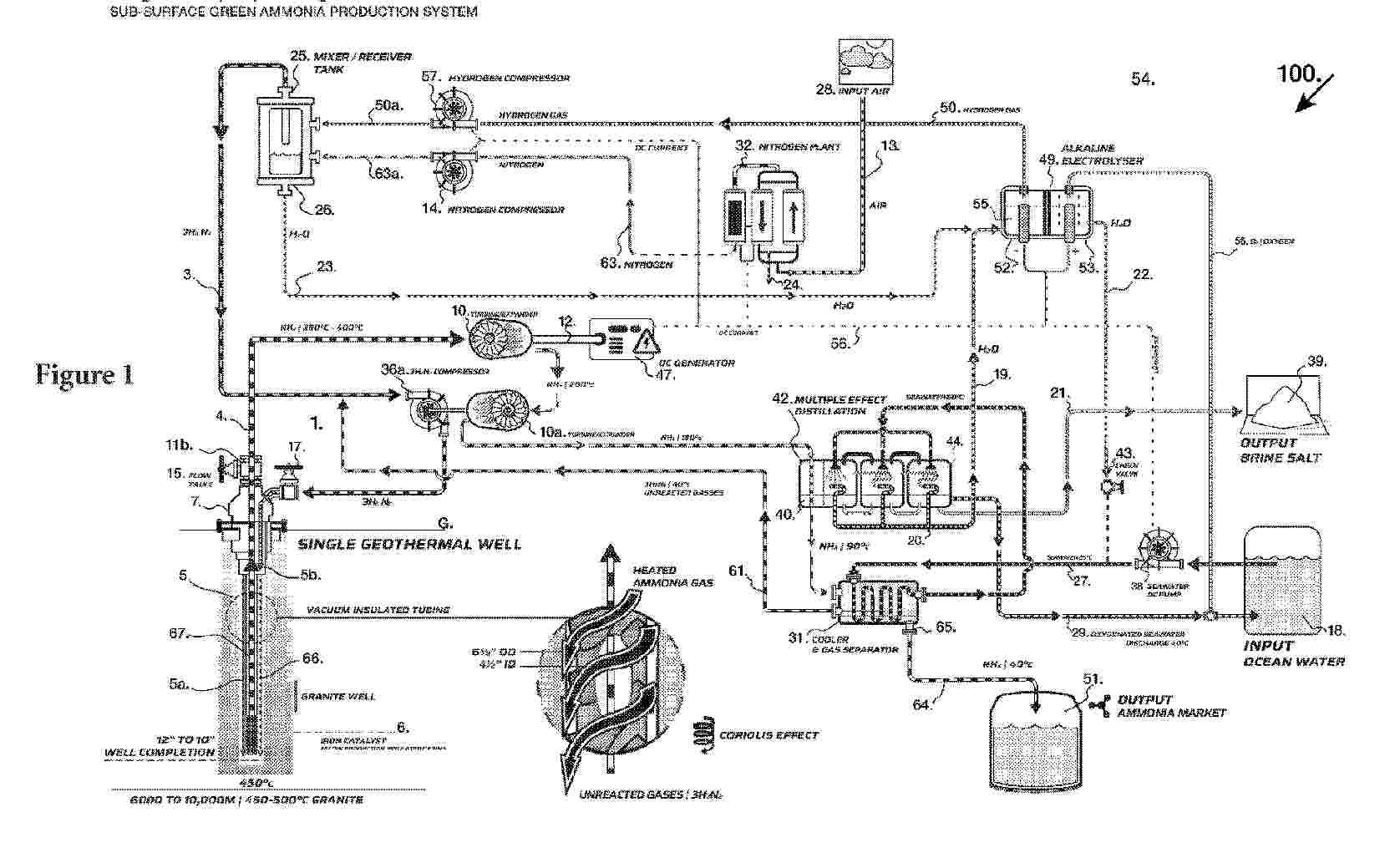
氢气生产系统

NºPublicación:  CN121969570A 01/05/2026
Solicitante: 
浦项控股股份有限公司
WO_2025127526_PA

Resumen de: WO2025127526A1

According to exemplary embodiments of the present invention, a hydrogen production system is provided. The present invention comprises: a hydrogen generation unit configured to receive reduced iron from a reduced iron generation unit configured to generate reduced iron by reducing powdered iron ore in a reducing gas atmosphere, and to generate hydrogen from ammonia by bringing the reduced iron into contact with the ammonia; and a regeneration unit configured to receive the reduced iron from the hydrogen generation unit and to regenerate the reduced iron by reducing the reduced iron in a hydrogen gas atmosphere. According to other exemplary embodiments of the present invention, a method for producing hydrogen is provided.

用于阴离子交换膜水电解的产氧氧化物催化剂及其制备方法

NºPublicación:  CN121969440A 01/05/2026
Solicitante: 
韩华思路信株
CN_121969440_PA

Resumen de: WO2025033908A1

The present invention relates to an oxygen evolution reaction (OER) oxide catalyst for anion exchange membrane (AEM) water electrolysis, doped with various metal atoms by using a co-precipitation method, and to a method for preparing same.

CATALYTIC REACTOR WITH COMBUSTION CHAMBER

NºPublicación:  AU2024379050A1 30/04/2026
Solicitante: 
AFC ENERGY PLC
AFC ENERGY PLC
WO_2025104428_PA

Resumen de: AU2024379050A1

The invention provides a device for hydrogen production comprising a reaction chamber containing one or more catalysts disposed therein, a fuel gas inlet, and a hydrogen-rich gas outlet; a first reactant gas chamber having a first reactant gas inlet for conveying a first reactant gas and being in fluid communication with an exhaust; and a second reactant gas chamber having a second reactant gas inlet for conveying a second reactant gas; wherein the reaction chamber and the first reactant gas chamber share a first wall therebetween, the first wall comprising a thermally conductive substrate having a reaction chamber face and a first reactant gas chamber face, wherein the first reactant gas chamber face of the first wall has a reaction surface which is coated with a reactant gas decomposition catalyst; wherein the first reactant gas chamber further comprises a second wall opposite the first wall defining a volume therebetween, the second wall being shared between the first reactant gas chamber and the second reactant gas chamber; wherein the second wall comprises one or more apertures disposed in an aperture-containing area along a length and width of the second wall such that the second reactant gas chamber and the first reactant gas chamber are in fluid communication with one another, wherein the aperture-containing area has a first section, a second section, and a third section, the first section being a third of the aperture-containing area distal to the fuel gas inlet and

PROCESS FOR PRODUCING A GRAPHITE-CONTAINING METAL OXIDE ELECTRODE, GRAPHITE-CONTAINING METAL OXIDE ELECTRODE, USE OF THE GRAPHITE-CONTAINING METAL OXIDE ELECTRODE AND ELECTROLYSIS CELL

NºPublicación:  US20260117411A1 30/04/2026
Solicitante: 
ENINNO GMBH [DE]
ENINNO GMBH
US_20260117411_A1

Resumen de: US20260117411A1

A process for producing a graphite-containing metal oxide electrode includes: a) providing an electrolysis cell having an electrode, a further electrode and an aqueous and/or non-aqueous carbonyl-and cyano-free solvent, b) introducing black matter and a proton source into the solvent present in the electrolysis cell, where the black matter includes graphite-supported precious metal-free metal oxides, and c) applying a voltage to the electrode and the further electrode, such that the precious metal-free metal oxides and graphite provided by means of the black matter are deposited on the electrode to produce a graphite-containing metal oxide coating on the electrode for formation of the graphite-containing metal oxide electrode. The graphite-containing metal oxide electrode is used for production of hydrogen and/or oxygen by (photo)electrochemical water splitting and to an electrolysis cell for production of hydrogen and oxygen by (photo)electrochemical water splitting.

Method and system for producing hydrogen from ammonia cracking

NºPublicación:  US20260116748A1 30/04/2026
Solicitante: 
TOPSOE AS [DK]
TOPSOE A/S
US_20260116748_A1

Resumen de: US20260116748A1

Method and system for producing a hydrogen product from ammonia, comprising: optionally at least one pre-cracking reactor, such as an adiabatic pre-cracking reactor, arranged to receive an ammonia feed stream, thereby producing a partly converted ammonia feed stream comprising ammonia, hydrogen and nitrogen; an ammonia cracking reactor such as an electrically heated reactor. The reactor is arranged to receive the partly converted ammonia feed stream or the ammonia feed stream for producing an effluent gas stream comprising hydrogen and nitrogen and optionally also unconverted ammonia; and a hydrogen recovery unit arranged to receive the effluent gas stream for producing the hydrogen product and an off-gas stream comprising hydrogen, nitrogen and optionally unconverted ammonia.

HYDROGEN PRODUCTION FROM STREAMS COMPRISING HYDROGEN SULFIDE

NºPublicación:  US20260116747A1 30/04/2026
Solicitante: 
OHIO STATE INNOVATION FOUNDATION [US]
Ohio State Innovation Foundation
US_20260116747_A1

Resumen de: US20260116747A1

A system may include a gas inlet configured to receive a gas stream comprising hydrogen sulfide (H2S), a first particle bed comprising a plurality of first particles, the first particles comprising a support material and a first metal material comprising at least one of: iron (Fe), nickel (Ni), chromium (Cr), cobalt (Co), vanadium (V), copper (Cu), and cerium (Ce); and the first particle bed in fluid communication with the gas inlet. A system may include a second particle bed comprising a plurality of second particles comprising a support material and a second metal material comprising at least one of: iron (Fe), chromium (Cr), nickel (Ni), and vanadium (V), the second particle bed being in fluid communication with the first particle bed. A system may include a gas outlet in fluid communication with the second particle bed, the gas outlet being configured to provide an output stream comprising hydrogen (H2) gas.

HYDROGEN CARRIER STORAGE CONTAINER AND BYPRODUCT STORAGE CONTAINER

NºPublicación:  US20260117934A1 30/04/2026
Solicitante: 
CANON KK [JP]
CANON KABUSHIKI KAISHA
US_20260117934_A1

Resumen de: US20260117934A1

A pair of flat portions is provided on both sides of an outer wall surface of a storage container, respectively, in at least one of an up-down direction, a left-right direction, and a front-rear direction in an installed state of the storage container. A recess is formed at a portion of at least one of the pair of flat portions, and is formed so as to be recessed inward with respect to another portion of the flat portion and to at least partially communicate with the outside of the flat portion in a direction along the flat portion. A relief valve is provided in the recess and is automatically opened in a case where a pressure inside a storage portion for storing a hydrogen carrier exceeds a predetermined value to release gas inside the storage portion to the outside.

PROCESSES AND APPARATUSES FOR CONTROLLING A TEMPERATURE OF A REACTOR

NºPublicación:  WO2026089996A1 30/04/2026
Solicitante: 
UOP LLC [US]
UOP LLC
WO_2026089996_A1

Resumen de: WO2026089996A1

Processes and apparatuses for controlling a temperature of a reactor. Oxygen and hydrogen are reacted in a reactor which contains a catalyst configured to catalyze a reaction between oxygen and hydrogen and produce an effluent comprising water. Water is removed from the effluent in a separation zone having a plurality of vessels containing an adsorbent configured to adsorb water and provide a purified product stream, the purified product stream comprises oxygen or hydrogen. An exotherm of the reactor is controlled by recycling a recycled stream which comprises a portion of the effluent stream or a portion of the purified product stream.

Nuclear Driven Hydrothermal Decomposition of an Inert Sodium Salt for the Production Of Hydrogen

NºPublicación:  US20260116746A1 30/04/2026
Solicitante: 
NUSCALE POWER LLC [US]
NuScale Power, LLC
US_20260116746_A1

Resumen de: US20260116746A1

0000 Methods and systems for hydrogen production from inert sodium salts are described herein. In an example method, steam is generated by a nuclear reactor power plant system. The steam is applied to sodium formate to facilitate one or more thermal and/or hydrothermal decomposition processes, thereby generating hydrogen. In the example method, sodium formate is generated by combining sodium hydroxide generated by an electrolysis process with sodium carbonate and/or sodium bicarbonate generated by a carbon capture process. Embodiments can be used to supply hydrogen storage facilities and/or for energy production.

OPERATION CONTROL DEVICE, FUEL CELL SYSTEM EQUIPPED WITH SAME, AND OPERATION METHOD THEREOF

NºPublicación:  WO2026088471A1 30/04/2026
Solicitante: 
MITSUBISHI ELECTRIC CORP [JP]
\u4E09\u83F1\u96FB\u6A5F\u682A\u5F0F\u4F1A\u793E
WO_2026088471_A1

Resumen de: WO2026088471A1

This operation control device, which controls the operation of a fuel cell device, is configured to comprise: an external information acquisition unit that acquires external information including market electricity and hydrogen prices used to operate the fuel cell device; an operation cost calculation unit that calculates power generation cost in a fuel cell mode using the hydrogen price, hydrogen generation cost in an electrolysis mode using the electricity price, operation switching profit based on the power generation cost or the hydrogen generation cost, and operation switching loss resulting from switching between the fuel cell mode and the electrolysis mode; an operation mode determination unit that determines to switch the operation mode when the difference between the operation switching profit and the operation switching loss exceeds a determination threshold value; and an operation control unit that controls the operation on the basis of the determination made by the operation mode determination unit.

THERMAL ENERGY GENERATION SYSTEM AND THERMAL ENERGY GENERATION METHOD

NºPublicación:  WO2026088773A1 30/04/2026
Solicitante: 
KK KOBE SEIKO SHO KOBE STEEL LTD [JP]
\u682A\u5F0F\u4F1A\u793E\u795E\u6238\u88FD\u92FC\u6240
WO_2026088773_A1

Resumen de: WO2026088773A1

A thermal energy generation system (10) is provided with: a water electrolysis device (20); a methanation device (30) that generates methane and water by causing carbon dioxide to react with hydrogen generated by the water electrolysis device (20); a combustion device (40) that combusts the methane discharged from the methanation device (30) using a combustion gas containing oxygen discharged from the water electrolysis device (20); and a CO2 distribution unit (55) that distributes and supplies the carbon dioxide discharged from the combustion device (40) to the methanation device (30) and the combustion device (40), respectively. The methanation device (30) causes a methanation reaction to be performed using the carbon dioxide from the CO2 distribution unit (55). The combustion device (40) causes a combustion reaction to be performed by including the carbon dioxide from the CO2 distribution unit (55) in the combustion gas.

WATER ELECTROLYSIS ELECTRODE, MANUFACTURING METHOD OF WATER ELECTROLYSIS ELECTRODE, AND WATER ELECTROLYSIS DEVICE

NºPublicación:  US20260117404A1 30/04/2026
Solicitante: 
SK INNOVATION CO LTD [KR]
SK Innovation Co., Ltd.
US_20260117404_A1

Resumen de: US20260117404A1

0000 The embodiments of the present disclosure relate to a water electrolysis electrode, manufacturing method of the water electrolysis electrode, and water electrolysis device. In an embodiment, the water electrolysis electrode may comprise a metal layer and a catalyst layer disposed on the metal layer, wherein the catalyst layer may include silver, iridium and ruthenium.

DIHYDROGEN PRODUCTION INSTALLATION AND METHOD FOR CONTROLLING THE DIHYDROGEN PRODUCTION INSTALLATION FOR SUPPLYING AN INSTALLATION USING SAID DIHYDROGEN

NºPublicación:  WO2026087350A1 30/04/2026
Solicitante: 
GENVIA [FR]
GENVIA
WO_2026087350_A1

Resumen de: WO2026087350A1

The present invention relates to the field of industrial production of dihydrogen and more particularly to a dihydrogen production installation (H2) intended to supply an installation using dihydrogen and a method for controlling said installation.

METODO DE DETENCION DE APARATO DE PRODUCCION DE GAS, Y METODO DE PRODUCCION DE GAS DE OXIGENO Y GAS DE HIDROGENO

NºPublicación:  ES3064952A2 30/04/2026
Solicitante: 
TOKUYAMA CORP [JP]
TOKUYAMA CORPORATION
WO_2024257717_PA

Resumen de: WO2024257717A1

This method for stopping a gas production device is a method for electrolyzing an electrolytic alkali solution under pressurized conditions in which the electrolytic solutions that have flowed out of an anode chamber and a cathode chamber are circulated so as to flow again into the anode chamber and the cathode chamber, and comprises stopping the operation of the device through a procedure including given steps. This method makes it possible to prevent a gas composition from reaching an explosion limit.

DEVICE FOR HYDROGEN PRODUCTION

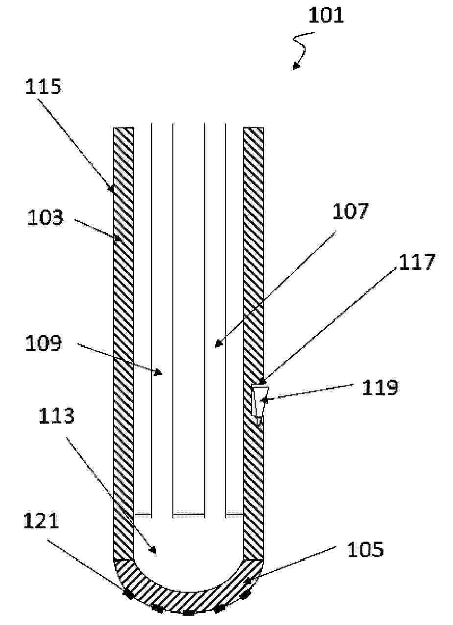
NºPublicación:  EP4731813A1 29/04/2026
Solicitante: 
HYTER S R L [IT]
Hyter S.r.l.
WO_2024261689_PA

Resumen de: WO2024261689A1

Electrolyser device (1), of the type which uses the anion exchange membrane water electrolysis (AEMWE) technology for the production of hydrogen, characterized in that it comprises: - at least one support frame (2) with a substantially laminar development, comprising at least two seats (3) which are defined on the same support frame (2) so as not to overlap with each other, - at least two electrochemical modules (10) wherein: - each electrochemical module (10) is mounted at a respective seat (3), - each electrochemical module (10) includes an anion exchange separation membrane (11) which is interposed between two electrodes, respectively between an anode (12) and a cathode (13), - at least the separation membranes (11 ) of said at least two electrochemical modules (10) are structurally distinct and separated from each other, means (20) for applying electrical energy to the electrodes (12, 13) of each electrochemical module (10).

HYBRID POWER PLANT

NºPublicación:  EP4734316A1 29/04/2026
Solicitante: 
ANSALDO NUCLEARE SPA [IT]
ANSALDO ENERGIA SWITZERLAND AG [CH]
Ansaldo Nucleare S.p.A.
Ansaldo Energia Switzerland AG
EP_4734316_PA

Resumen de: EP4734316A1

A hybrid power plant includes a nuclear source generator assembly (2), configured to provide a primary electric power (WEP) from a nuclear source; an electrolyzer (3) operable to produce a mixture (M) containing hydrogen from an inlet water flow (FWI) in the vapour and/or liquid phase; a hydrogen storage system (5), coupled to the electrolyzer (3) to receive hydrogen from the mixture (M); and a hydrogen generator assembly (7), operable to produce a secondary electric power (WES) using the hydrogen from the hydrogen storage system (5). A power divider (8), coupled to a distribution grid (15) and to the electrolyzer (3), is configured to controllably divide the primary electric power (WEP) between the distribution grid (15) and the electrolyzer (3) .

ELECTRODE FOR WATER ELECTROLYSIS, ANODE FOR WATER ELECTROLYSIS, CATHODE FOR WATER ELECTROLYSIS, WATER ELECTROLYSIS CELL, AND WATER ELECTROLYSIS DEVICE

NºPublicación:  EP4733448A1 29/04/2026
Solicitante: 
PANASONIC IP MAN CO LTD [JP]
Panasonic Intellectual Property Management Co., Ltd.
EP_4733448_PA

Resumen de: EP4733448A1

0001 A water electrolysis electrode 1 includes an electroconductive substrate 10 and a layered double hydroxide layer 20. The layered double hydroxide layer 20 is disposed on a surface of the electroconductive substrate 10. The layered double hydroxide layer 20 includes Ni. In a diffraction pattern obtainable by grazing incidence X-ray diffraction measurement of the layered double hydroxide layer, a diffraction peak height P<012> of a (012) plane is higher than a diffraction peak height P<003> of a (003) plane.

ELECTRODE FOR WATER ELECTROLYSIS, ANODE FOR WATER ELECTROLYSIS, CATHODE FOR WATER ELECTROLYSIS, WATER ELECTROLYSIS CELL, AND WATER ELECTROLYSIS DEVICE

NºPublicación:  EP4733447A1 29/04/2026
Solicitante: 
PANASONIC IP MAN CO LTD [JP]
Panasonic Intellectual Property Management Co., Ltd.
EP_4733447_PA

Resumen de: EP4733447A1

0001 A water electrolysis electrode 1 includes an electroconductive substrate 10 and a layered double hydroxide layer 20. The layered double hydroxide layer is disposed on a surface of the electroconductive substrate 10. An extinction coefficient k<800> of the layered double hydroxide layer 20 at an wavelength of 800 nm is 0.08 or more.

WATER ELECTROLYSIS CELL ELECTRODE, WATER ELECTROLYSIS CELL, WATER ELECTROLYSIS DEVICE, AND METHOD FOR PRODUCING WATER ELECTROLYSIS CELL ELECTRODE

Nº publicación: EP4733443A1 29/04/2026

Solicitante:

PANASONIC IP MAN CO LTD [JP]
Panasonic Intellectual Property Management Co., Ltd.

EP_4733443_PA

Resumen de: EP4733443A1

0001 An electrode 1 for water electrolysis cell includes a conductive base 10, a first layer 11, and a second layer 12. The conductive base 10 includes a transition metal. The first layer 11 is disposed on the conductive base 10, and includes two or more transition metals and oxygen. The second layer 12 is disposed on the first layer 11 and includes a layered double hydroxide (LDH) including two or more transition metals. The first layer 11 is disposed between the conductive base 10 and the second layer 12 in a thickness direction of the first layer 11. The first layer 11 includes a first transition metal that is the same as the transition metal included in the conductive base 10, and a second transition metal that is the same as the transition metal included in the second layer 12 and different from the first transition metal. The first transition metal exists in the first layer 11 at a concentration higher than a concentration of the first transition metal in the second layer 12.

traducir