Ministerio de Industria, Turismo y Comercio LogoMinisterior
 

Energía solar térmica de concentración

Resultados 174 resultados
LastUpdate Última actualización 21/02/2026 [06:47:00]
pdfxls
Solicitudes publicadas en los últimos 60 días / Applications published in the last 60 days
Resultados 1 a 25 de 174 nextPage  

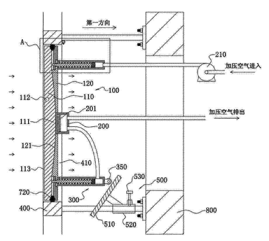
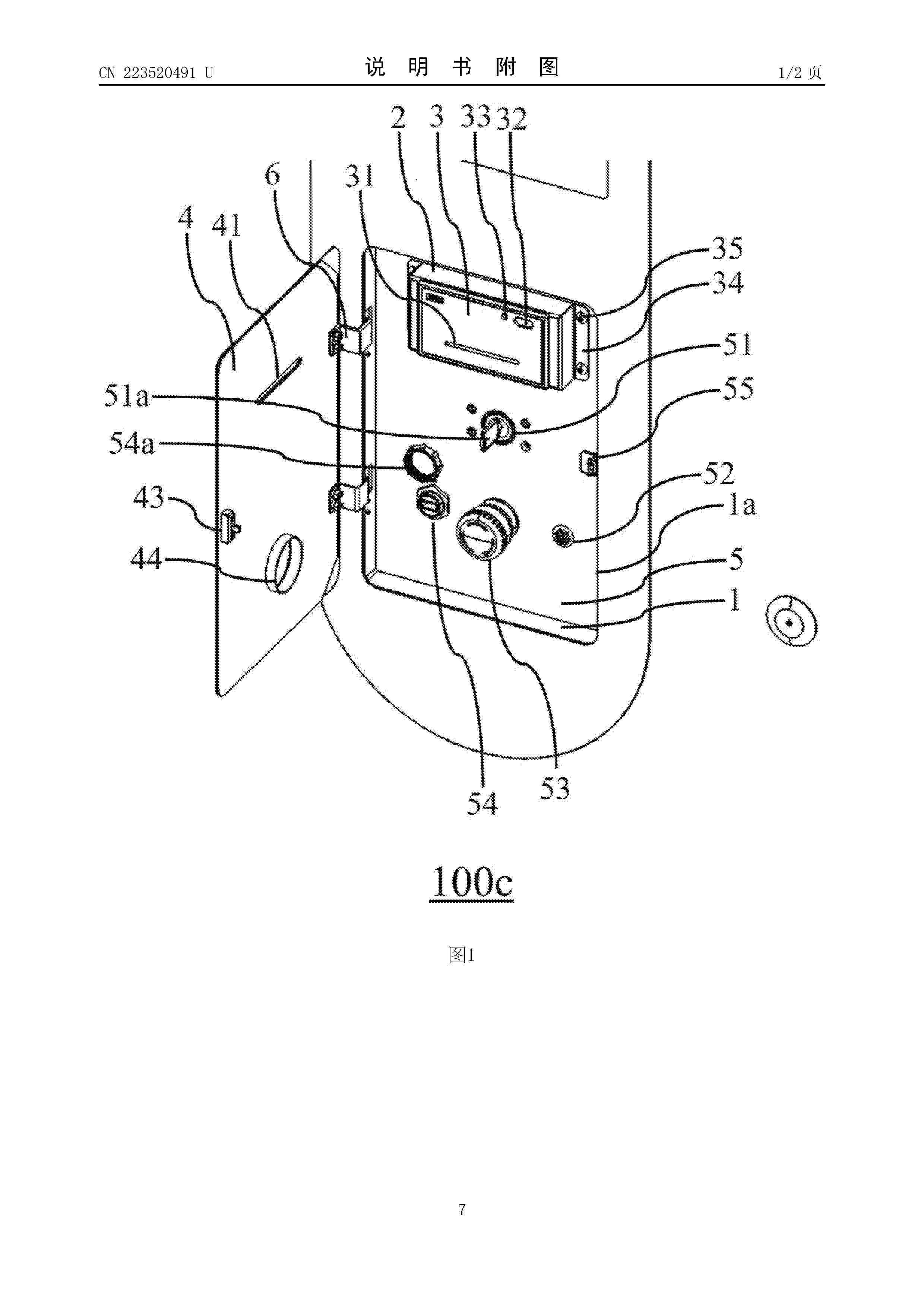
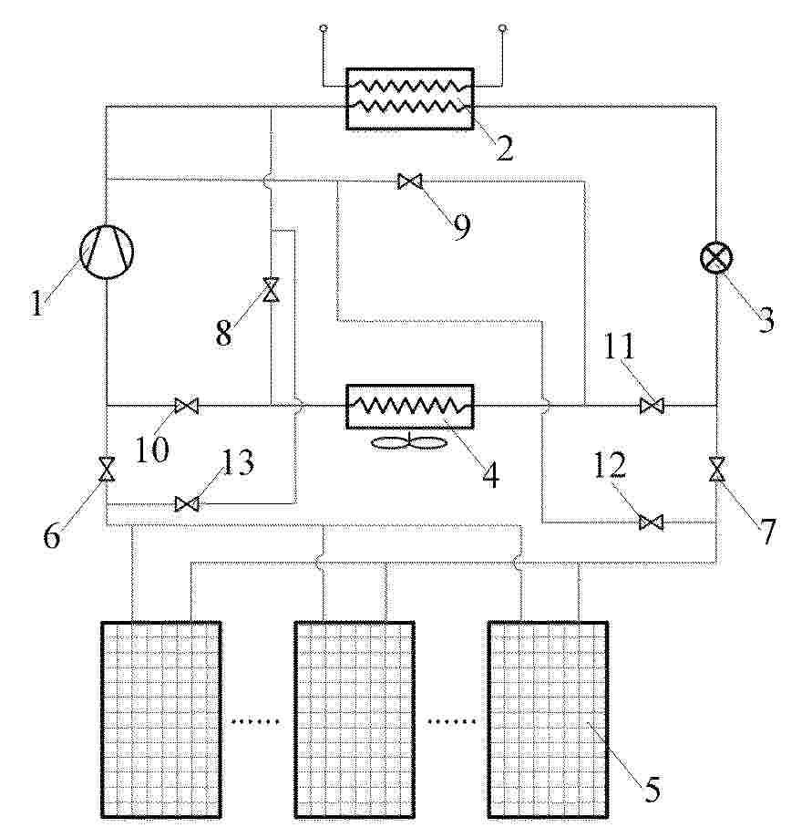
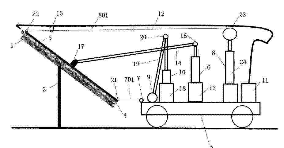
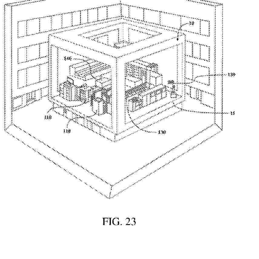
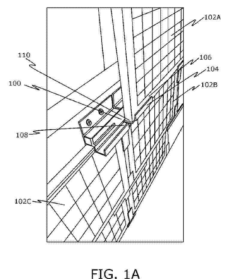
Montagevorrichtung für ein Solarkollektormodul mit gekrümmter Spiegelfläche sowie Verfahren zur Montage eines Solarkollektormoduls mit gekrümmter Spiegelfläche

NºPublicación:  DE102024123243A1 19/02/2026
Solicitante: 
DEUTSCH ZENTR LUFT & RAUMFAHRT [DE]
Deutsches Zentrum f\u00FCr Luft- und Raumfahrt e.V
EP_4696948_PA

Resumen de: DE102024123243A1

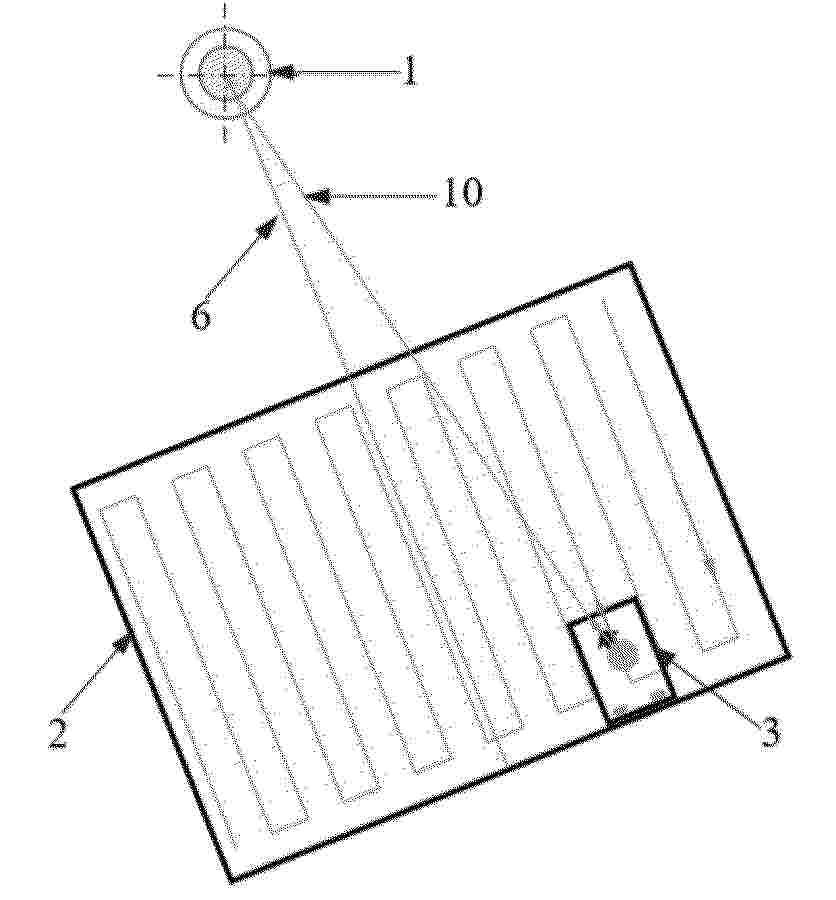
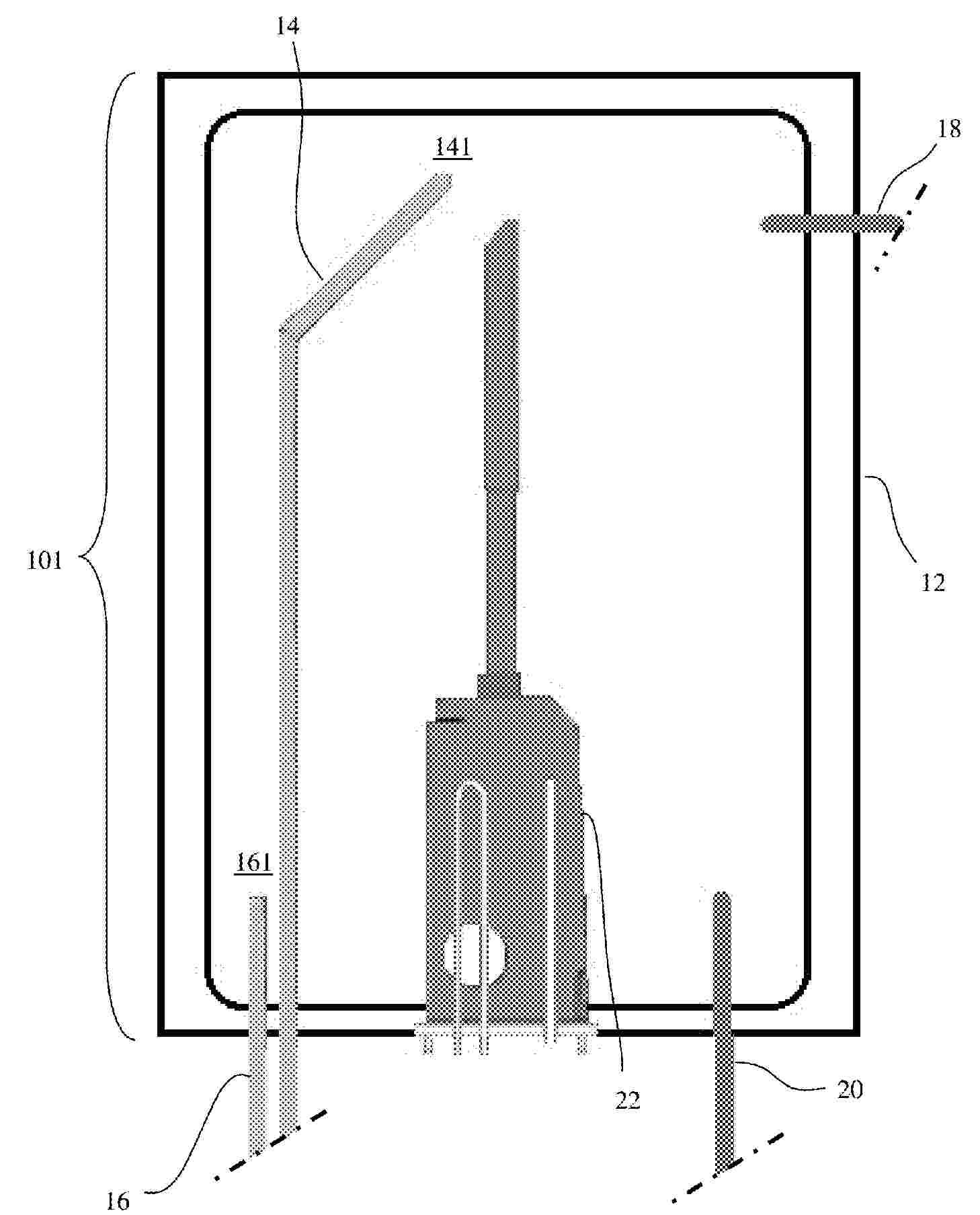
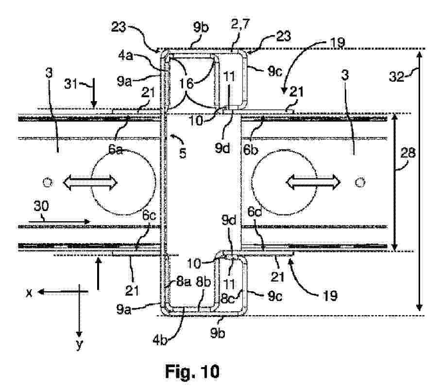
Montagevorrichtung (1) für ein Solarkollektormodul (100) mit gekrümmter Spiegelfläche (110), mit einer Stützstruktur (3) mit mehreren Spiegelauflageflächen (5), deren Position an der Stützstruktur (3) und Ausrichtung an eine vorgegebene Form eines Spiegelelements (120) oder mehrerer Spiegelelemente (120) des Solarkollektormoduls (100) angepasst ist, mit mindestens zwei Aufhängehalterungen (9) zum Aufhängen der Stützstruktur (3) an Lagerständerungen (130) des Solarkollektormoduls (100), und mit mindestens einer Befestigungsvorrichtung (13) zur lösbaren Fixierung einer Rahmenstruktur (140) des Solarkollektormoduls (100) an der Stützstruktur (3).

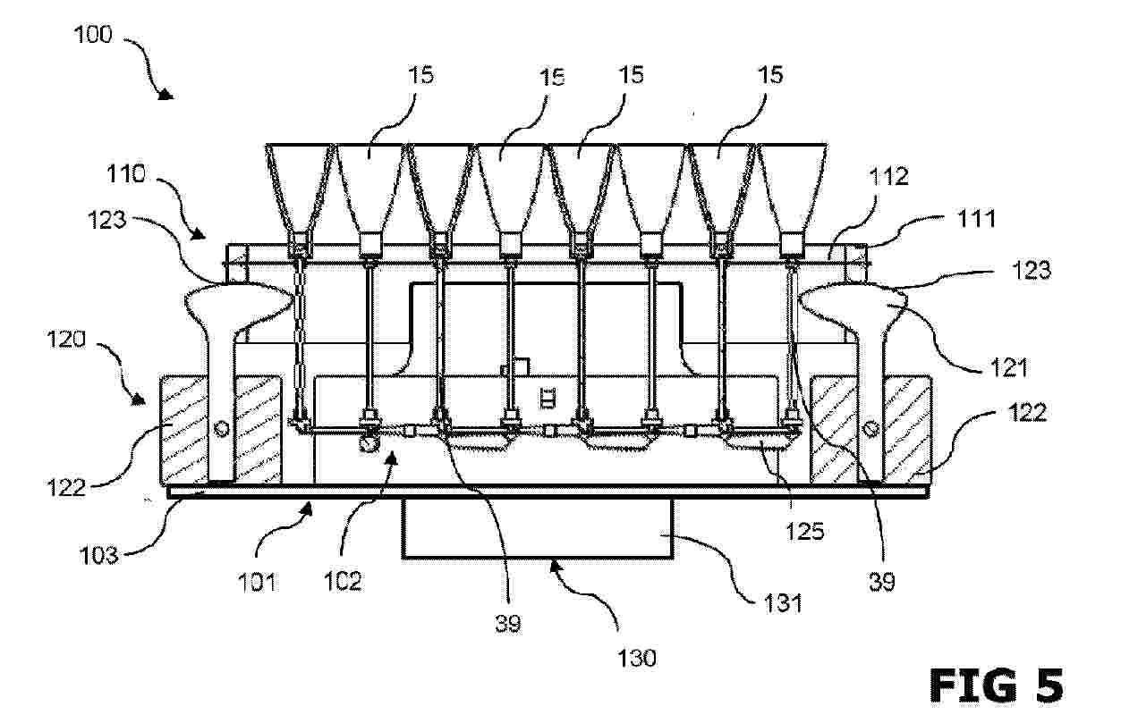
FOLDABLE SOLAR DESALINATION DEVICE WITH NO LIQUID DISCHARGE

NºPublicación:  US20260048342A1 19/02/2026
Solicitante: 
KHALIFA UNIV OF SCIENCE AND TECHNOLOGY [AE]
Khalifa University of Science and Technology
US_20260048342_PA

Resumen de: US20260048342A1

A desalination and brine treatment apparatus (100) includes a support (120) and at least one evaporator component (122) in contact with the support (120), wherein one or more of the support (120) and the evaporator component (122) include mesh (150). Methods of desalination and brine treatment are provided for removing salt (196) from saltwater (102) utilizing energy such as solar energy (104).

A SYSTEM FOR SOLAR IRRADIANCE MANAGEMENT AND CARBON DIOXIDE CAPTURE IN ENERGY HARVESTING

NºPublicación:  WO2026037981A1 19/02/2026
Solicitante: 
OUTOKUMPU OYJ [FI]
OUTOKUMPU OYJ
WO_2026037981_PA

Resumen de: WO2026037981A1

According to an example aspect of the present invention, there is provided a system comprising: at least one energy harvesting device (110) configured to harvest radiative energy from two opposite sides of the respective energy harvesting device (110); a layer of a granular slag material (210) comprising at least 70% of calcium oxide and/or silicon dioxide between the at least one energy harvesting device (210) and ground, whereby solar radiance to a side of each energy harvesting device (210) not facing direct sunlight is affected by reflection from the granular slag material (210), and whereby carbon dioxide is captured from the atmosphere by reacting with calcium oxide comprised in the granular slag material (210).

Thermal Insulation Material Capable of Absorbing Solar Energy and Releasing Heat

NºPublicación:  US20260047628A1 19/02/2026
Solicitante: 
WANG ZHENKUN ZACK [US]
Wang Zhenkun Zack
US_20260047628_PA

Resumen de: US20260047628A1

The present invention relates to the fields of clothing and thermal insulation, specifically to a thermal insulation material capable of absorbing solar energy and releasing heat. The present invention can be used as a material for manufacturing thermal insulation products such as clothing, blankets, quilts, etc., and serves the function of temperature regulation.

Methods And Systems For Separating Metals

NºPublicación:  US20260048341A1 19/02/2026
Solicitante: 
NANT HOLDINGS IP LLC [US]
Nant Holdings IP, LLC
US_20260048341_A1

Resumen de: US20260048341A1

Methods and systems for separating a first metal and an impurity from a metal-containing feed stream are provided. The method can include applying solar energy, for example, by focusing one or more mirrors in one or more heliostats, to heat a metal-containing feed stream in a heating zone to a first temperature to produce a first vapor including the first metal. The first vapor can be condensed in a condensation zone to produce a first liquid including the first metal, and the first liquid can be collected. The system can include a separation unit include a heating zone in fluid communication with a condensation zone and a means for applying solar energy to heat a metal-containing feed stream disposed in the heating zone.

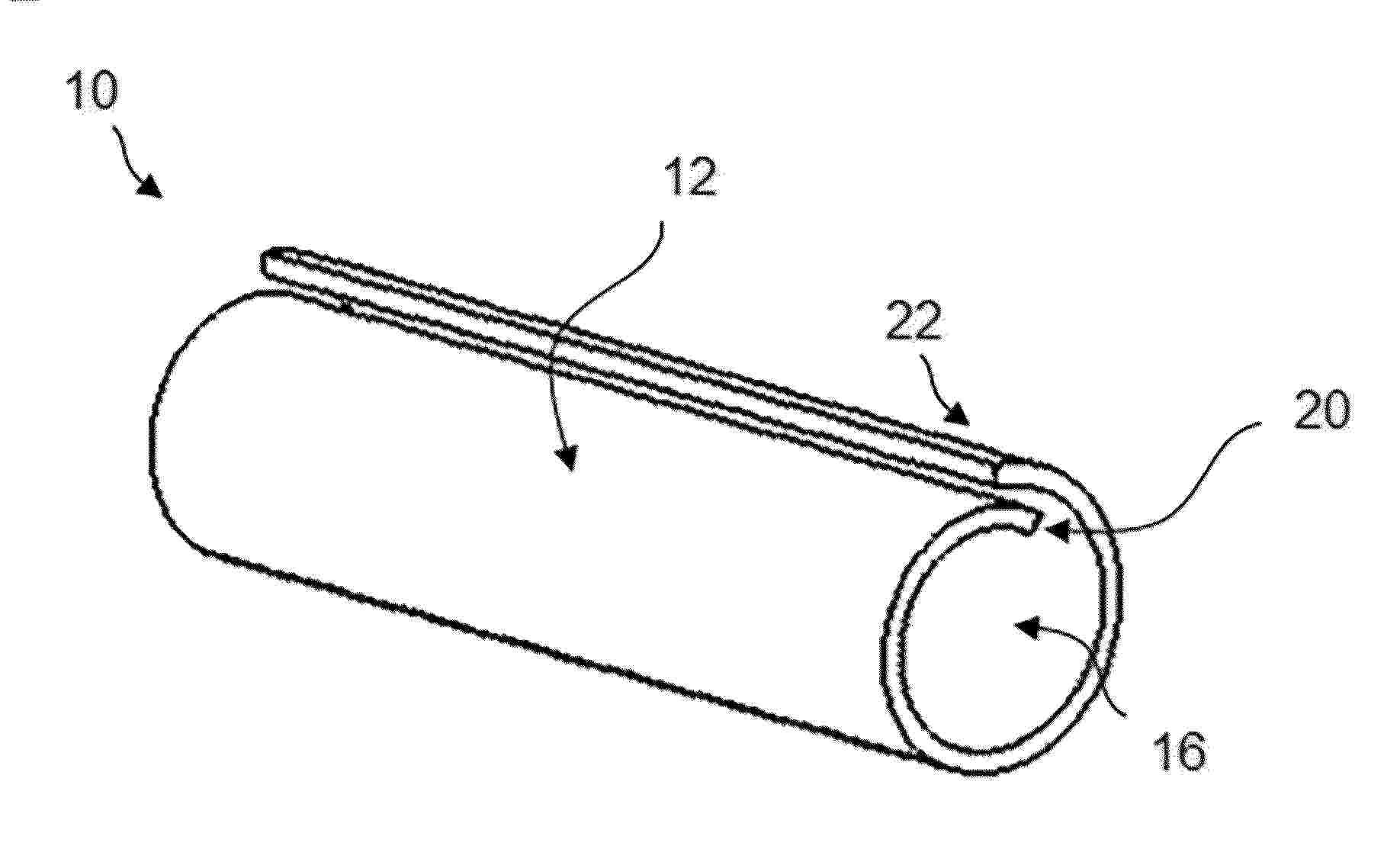
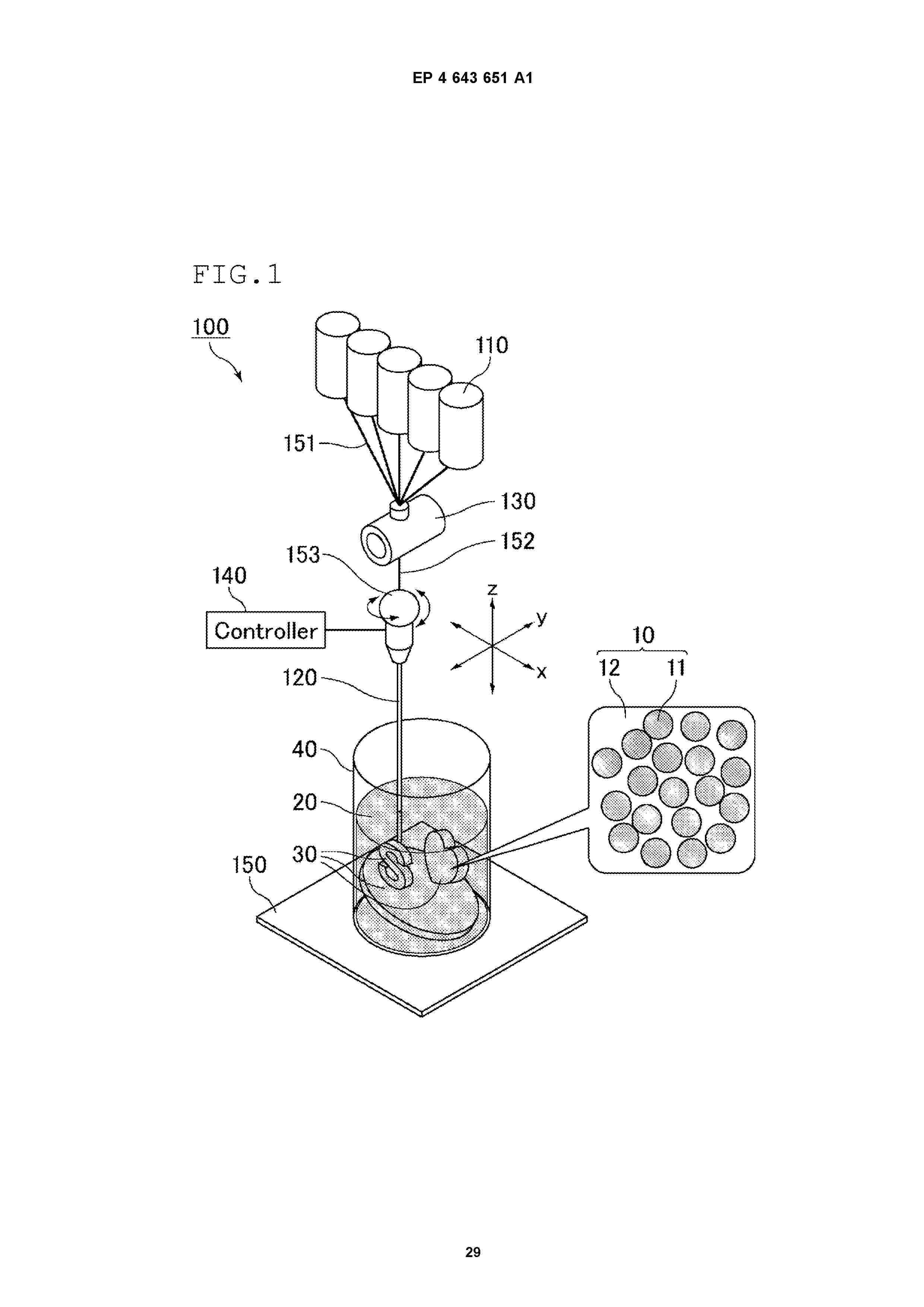
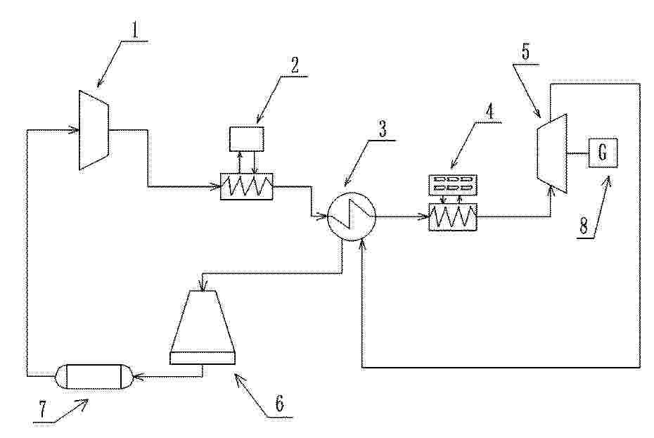
MOUNTING DEVICE FOR A SOLAR COLLECTOR MODULE HAVING A CURVED MIRROR SURFACE AND METHOD FOR MOUNTING A SOLAR COLLECTOR MODULE HAVING A CURVED MIRROR SURFACE

NºPublicación:  EP4696948A1 18/02/2026
Solicitante: 
DEUTSCH ZENTR LUFT & RAUMFAHRT [DE]
Deutsches Zentrum f\u00FCr Luft- und Raumfahrt e.V
EP_4696948_PA

Resumen de: EP4696948A1

Montagevorrichtung (1) für ein Solarkollektormodul (100) mit gekrümmter Spiegelfläche (110), mit einer Stützstruktur (3) mit mehreren Spiegelauflageflächen (5), deren Position an der Stützstruktur (3) und Ausrichtung an eine vorgegebene Form eines Spiegelelements (120) oder mehrerer Spiegelelemente (120) des Solarkollektormoduls (100) angepasst ist, mit mindestens zwei Aufhängehalterungen (9) zum Aufhängen der Stützstruktur (3) an Lagerständerungen (130) des Solarkollektormoduls (100), und mit mindestens einer Befestigungsvorrichtung (13) zur lösbaren Fixierung einer Rahmenstruktur (140) des Solarkollektormoduls (100) an der Stützstruktur (3).

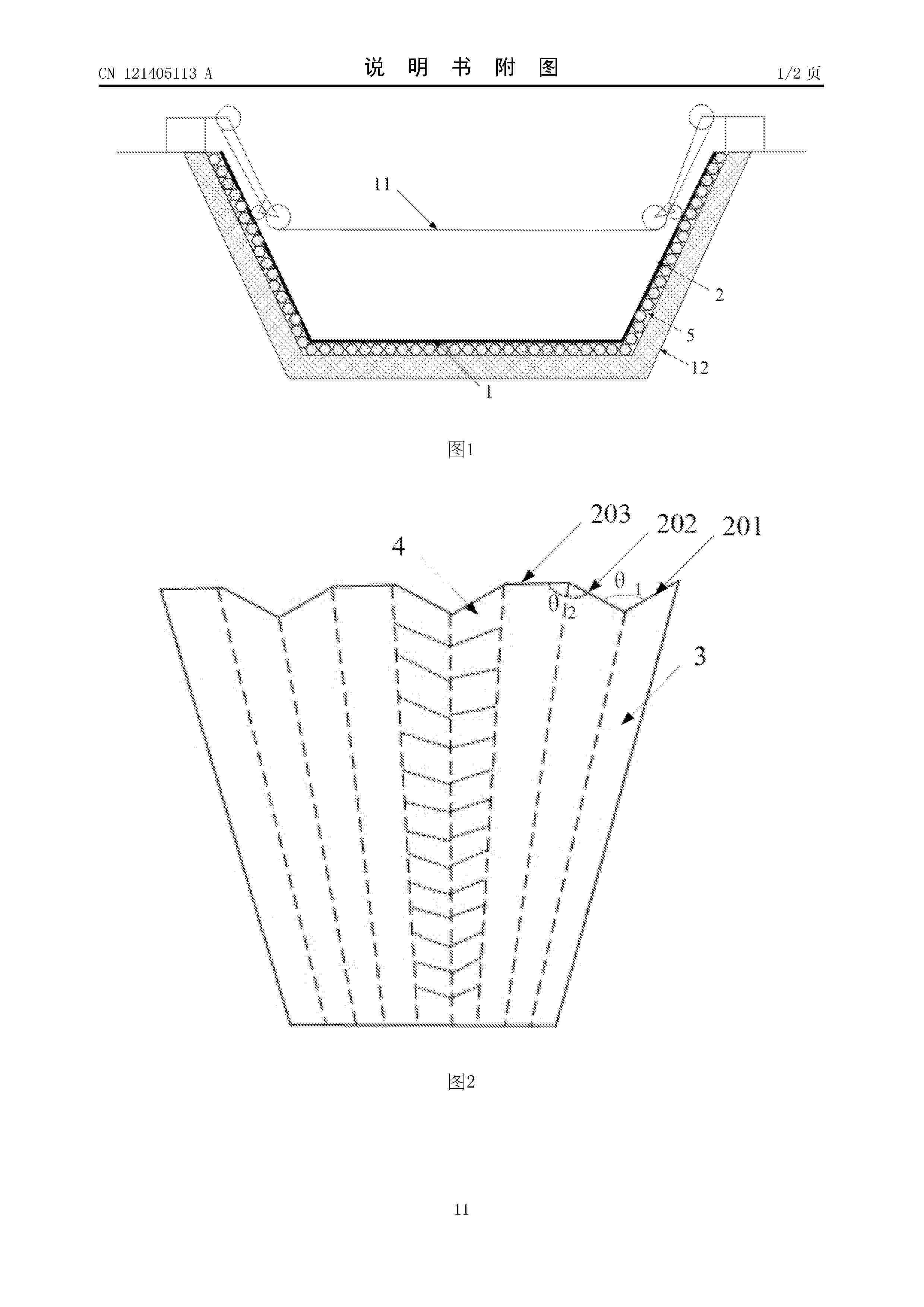
五层梯度孔隙仿羊毛毡光热卷收体及其盐碱地固态脱盐闭环系统

NºPublicación:  CN121537978A 17/02/2026
Solicitante: 
盐城师范学院
CN_121537978_A

Resumen de: CN121537978A

本发明提供一种五层梯度孔隙仿羊毛毡光热卷收体及其盐碱地固态脱盐闭环系统,通过圆锥孔隙富集层与凹陷圆孔下渗层协同,实现节水≥90 %、能耗≤0.8 kWh•m⁻³、循环寿命≥80 次,系统兼容现有无纺布生产线,基于LSTM模型的决策平台,触发条件为表层盐≥12wt%或0-20cm土层脱盐率≥30%或盐分空间变异系数CV≥25%,履带自走式卷收机器人,卷收速度15亩•h⁻¹,三级逆流洗盐‑MVR蒸发结晶‑数据存证一体化装置,实现盐分“固态迁移—表层富集—卷收离田—再生循环”的仿羊毛毡光热卷收体及其资源化利用的闭环系统与方法。

黄道周回変圧器

NºPublicación:  JP2026025791A 16/02/2026
Solicitante: 
渡邊輝男
JP_2026025791_PA

Resumen de: JP2026025791A

【課題】 現在、世界は火力発電で大気汚染と大気温度上昇による海面上昇による陸地の水没、原子力発電で捨て場の無い使用済み劣化ウラン、プルトニウム、核融発電によるγ線放射性物質等の公害元凶に困っている。これらを解決する為無尽蔵の太陽光輻射エネルギーの可視光波発電と黄道周回変圧器一体化したものを提供する。【解決手段】 地球の自転による夜側の不足電力国と、昼側でも大量電力消費で不足電力要求国に本発明の黄道周回変圧器の2次コイルを同一経度上の最短導線で結び送受すればよい。【選択図】図1

IRRADIANCE MANAGEMENT

NºPublicación:  FI20240048A1 14/02/2026
Solicitante: 
OUTOKUMPU OYJ [FI]
Outokumpu Oyj
FI_20240048_PA

Resumen de: FI20240048A1

According to an example aspect of the present invention, there is provided a system comprising: at least one energy harvesting device (110) configured to harvest radiative energy from two opposite sides of the respective energy harvesting device (110); a layer of a granular slag material (210) comprising at least 70% of calcium oxide and/or silicon dioxide between the at least one energy harvesting device (210) and ground, whereby solar radiance to a side of each energy harvesting device (210) not facing direct sunlight is affected by reflection from the granular slag material (210), and whereby carbon dioxide is captured from the atmosphere by reacting with calcium oxide comprised in the granular slag material (210).

一种防漏式建筑给排水结构

NºPublicación:  CN121519669A 13/02/2026
Solicitante: 
宁波信瑞建设有限公司
CN_121519669_PA

Resumen de: CN121519669A

本发明涉及一种防漏式建筑给排水结构,涉及建筑给排水技术领域,其包括安装在屋顶上的排水管以及安装在排水管与屋顶之间并用于密封的防渗透密封圈,还包括安装在排水管上的过滤机构以及安装在屋顶上的密封机构;密封机构包括安装在排水管上并用于对泄漏的水进行收集的透明收集箱、设置在透明收集箱内的透明储存箱、设置在防渗透密封圈与屋顶之间的气囊以及填充在透明储存箱内并能够与水发生反应产生气体的充气材料;透明储存箱的下端开设有供水进入的进水孔,透明储存箱的顶部设置有与气囊连通的输气管。上述结构中,当排水管与防渗透密封圈之间的间隙变大时,可以对变大间隙进行密封,避免水渗透房屋。

プラスチック材料から液体炭化水素を含む熱分解オイルを高い発熱効率で製造するプロセスおよび関連プラント

NºPublicación:  JP2026505342A 13/02/2026
Solicitante: 
ヴェルサリス・ソチエタ・ペル・アツィオーニ
JP_2026505342_PA

Resumen de: CN120897979A

A process for the sustainable production of pyrolytic oils comprising liquid hydrocarbons from plastic materials, preferably waste materials. The method is characterized by the use of solar radiation for heating a heat transfer fluid, such as a molten salt, at a plurality of temperature levels in order to use a hotter heat transfer fluid for a pyrolysis device that requires a higher temperature. The heat transfer fluid returned from the device is sent back to the respective solar radiation heater, thereby closing the loop. Thus, the method is characterized by at least two circuits having a heat transfer fluid. The plastic material enters a first pyrolysis reactor and is heated with a first hot fluid having a molten salt at a moderate temperature, and the resulting gas reaches a second pyrolysis reactor, which is also heated with a second hot fluid having a molten salt, thereby achieving a higher temperature. Particular settings of related equipment and methods that cooperatively utilize some specific characteristics of the pyrolysis process and the solar collector allow for higher available energy efficiencies to be obtained. In particular, the fact that pyrolysis according to the invention is performed in two stages: high energy, but moderate temperature, is required in the first stage. A high-temperature energy source is only required in the second stage, and the energy source needs a higher condensation coefficient; however, due to the manner in which the pyrolysis process

基于光热运行阈值的离网型多能互补系统优化配置方法

NºPublicación:  CN121529788A 13/02/2026
Solicitante: 
中国大唐集团科学技术研究总院有限公司西北电力试验研究院
CN_121529788_PA

Resumen de: CN121529788A

本发明公开的基于光热运行阈值的离网型多能互补系统优化配置方法,包括以下步骤:步骤1,构建离网型多能互补系统,包括风电模块、光伏模块、光热系统、蓄电池、电加热器;步骤2,风电模块采用人工神经网络模型预测风电出力;步骤3,采用光伏模块的数学模型计算光伏出力,依据风电‑光伏联合出力与负荷需求匹配关系,控制蓄电池与光热系统充放电调度;步骤4,以系统净现值成本最小化、负荷缺电率最小化为容量优化目标,将光热发电阈值作为决策变量,采用多目标进化算法结合TOPSIS方法从帕累托解集中选最优解,确定各块容量配置参数。本发明解决了现有技术中风电与光伏发电的间歇性和随机性影响电力系统供电可靠性的问题。

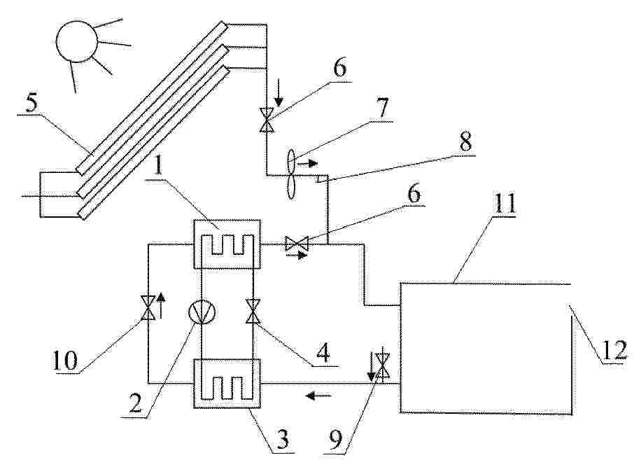
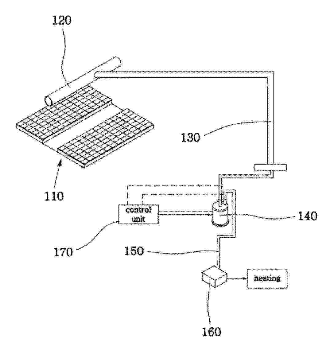
太阳能热水器以及太阳能热水器的加热控制方法

NºPublicación:  CN121520740A 13/02/2026
Solicitante: 
青岛海尔新能源电器有限公司青岛经济技术开发区海尔热水器有限公司海尔智家股份有限公司
CN_121520740_PA

Resumen de: CN121520740A

本申请属于智能家电领域,具体涉及一种太阳能热水器以及太阳能热水器的加热控制方法。首先获取热水胆的第一水温和温水胆的第二水温,随后根据这两个温度值采取相应的加热策略:当第一水温小于等于第一预设温度时,控制集热器与热水胆之间进行热循环,以快速提升热水胆水温,确保用户能够享受到温暖舒适的热水;而当第一水温大于第一预设温度,但第二水温小于等于第一预设温度时,则转而控制集热器与温水胆之间进行热循环,以快速提升温水胆水温,这样不仅能够储存备用热水,还能在热水胆水温过高时起到平衡作用。该方法有效解决了现有太阳能热水器在不利自然条件下水温不稳定、用户体验差的问题,确保了水温的持续稳定与用户的舒适体验。

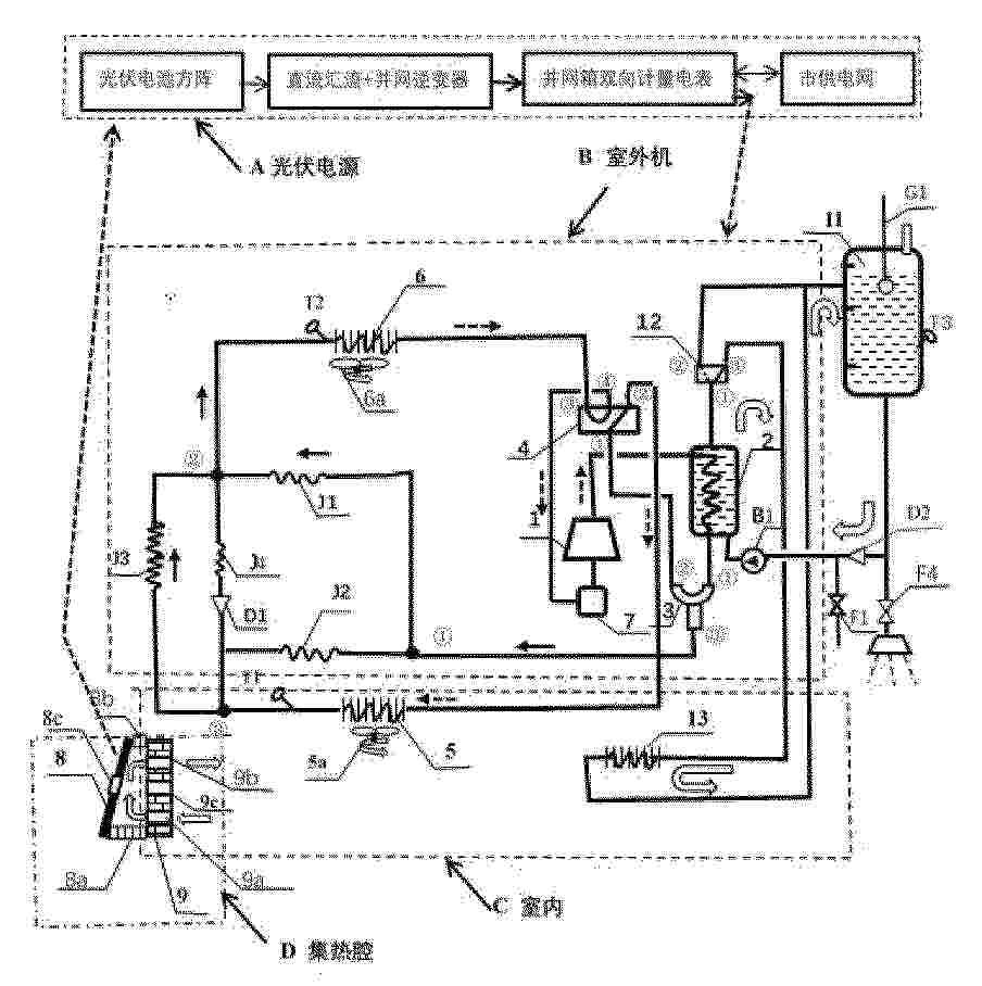
一种光伏空气集热腔耦合的四联供系统

NºPublicación:  CN121520663A 13/02/2026
Solicitante: 
陈则韶
CN_121520663_PA

Resumen de: CN121520663A

本发明涉及一种光伏空气集热腔耦合的四联供系统,属于建筑光伏与制冷空调技术领域;该系统包括光伏电源输入系统、冷暖热水三用机,以及设于光伏组件背部的光伏空气集热腔体;所述三用机由压缩机、热水换热器、室内外换热器、四通阀、储液器、节流器组件及Y型三通接头构成,具备制冷、制热、制热水兼制冷四种模式的制冷剂循环回路;光伏空气集热腔由光伏前板、隔热后板及两侧围板组成,安装于龙骨框架上,构成带透光窗的光伏空气集热腔模块,可挂装于窗台或阳台外侧,用于收集光伏组件废热以辅助供暖;系统针对不同环境情况和需求开发了七种高效节能运行模式,实现了光伏发电与制冷、供暖、制热水及余电上网就地消纳的新模式,光伏空气集热腔模块更具普遍节能意义。

Dacheindeckung aus Kunststoff

NºPublicación:  DE102024002570A1 12/02/2026
Solicitante: 
KIESLICH DIRK [DE]
Kieslich, Dirk

Resumen de: DE102024002570A1

Die Erfindung betrifft eine Dacheindeckung (1), welche geometrisch wie konventionelle Beton- oder Tondachpfannen ausgebildet ist und ebenso handhabbar ist und gegenüber den handelsüblichen Beton oder Tondachpfannen leichter ist, einen verbesserten PCF aufweist, nachhaltiger ist und schneller und sicherer verlegbar ist. Die Dacheindeckung (1) ist aus Kunststoff hergestellt und als Kunststoffpfanne oder Kunststoffziegel ausgeführt.

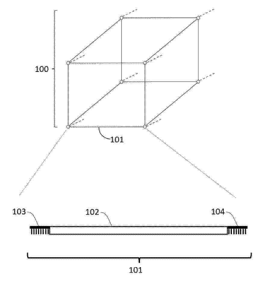
SOLAR INSTALLATION

NºPublicación:  US20260045900A1 12/02/2026
Solicitante: 
DHP TECH AG [CH]
DHP TECHNOLOGY AG
US_20260045900_PA

Resumen de: US20260045900A1

A solar energy system with a plurality of solar panels arranged in a row, wherein there is an innermost and an outermost solar panel, and at least one holding element oriented in the longitudinal direction of the solar energy system, on which the solar panels are held one behind the other and along which the solar panels can be moved by an engagement means from an extended operating position into a retracted protective position and vice versa, wherein adjacent solar panels are connected to one another in an articulated manner, so that a pushing or pulling force can be transmitted from one solar panel to an adjacent solar panel. The outermost and innermost solar panels are pressed against each other in the protective position by a mechanical force, forming a stable package of solar panels that enables the solar panels to protect themselves from the weather.

HEAT BOOST SYSTEM

NºPublicación:  US20260043329A1 12/02/2026
Solicitante: 
LUNAR HELIUM 3 MINING LLC [US]
LUNAR HELIUM-3 MINING, LLC
US_20260043329_PA

Resumen de: US20260043329A1

Described herein are embodiments directed to a heat recovery arrangement for collecting vaporized gas trapped in regolith. The heat recovery arrangement generally comprising a rover that carries heat recovery elements that cooperate with a primary heat source. The heat recovery elements include a preheat contact element that preheats a region of regolith before the region is brought to high heat by the primary heat source. As the rover moves forward, the preheat contact element receives heat collected from the high heat region via a heat recovery sled that moves in contact with the high heat region. Heat is transferred between the heat recovery sled and the preheat contact element via a heat transfer medium that circulates through the heat recovery sled and preheat contact element.

A CONCENTRATED SOLAR POWER GENERATION DEVICE

NºPublicación:  AU2024307794A1 12/02/2026
Solicitante: 
URCH MICHAEL JOHN
URCH, Michael John
AU_2024307794_PA

Resumen de: AU2024307794A1

A concentrated solar power generation device comprising: at least one solar collector; at least one solar reflective element rotatably attached to the solar collector; at least one actuator for adjusting an angular position of the at least one reflective element with respect to the plane of the solar collector; a controller to control the actuators and adjustment of the rotational positions of the reflective elements.

Systems and Methods for Split-Cell and Multi-Panel Photovoltaic Tracking Control

NºPublicación:  AU2026200550A1 12/02/2026
Solicitante: 
NEXTRACKER LLC
Nextracker LLC
AU_2026200550_A1

Resumen de: AU2026200550A1

Abstract Split-cell and multi-panel photovoltaic backtracking control systems and methods allow for increased total power generation during low sun elevation conditions by shading a percentage of panel modules, thereby allowing for a lower angle of incidence on unshaded modules. The control systems and methods involve determining a sun elevation angle, a traditional backtracking angle, a split-cell or multi-panel backtracking angle, a single-cell or single-panel relative light transmission (RLT) based on the single-cell or single-panel backtracking angle, and a split-cell or multi-panel RLT based on the split-cell or multi-panel backtracking angle. If twice the single-cell or single-panel RLT is greater than the split-cell or multi-panel RLT, the split-cell or multi-panel backtracking angle is used; otherwise, the single-cell or single-panel backtracking angle is used. The control systems and methods may further involve determining a diffuse fraction index (DFI) and, if the DFI is greater than a DFI limit, using a DFI tracking angle an b s t r a c t p l i t - c e l l a n d m u l t i - p a n e l p h o t o v o l t a i c b a c k t r a c k i n g c o n t r o l s y s t e m s a n d m e t h o d s a l l o w f o r i n c r e a s e d t o t a l p o w e r g e n e r a t i o n d u r i n g l o w s u n e l e v a t i o n c o n d i t i o n s b y s h a d i n g a p e r c e n t a g e o f a n p a n e l m o d u l e s , t h e r e b y a l l o w i n g f o r a l o w e r a n g l e o f i n c i d e n c e o

SYSTEM AND METHOD FOR DIRECT REDUCTION OF IRON OXIDE POWDER BY HYDROGEN

NºPublicación:  EP4689197A1 11/02/2026
Solicitante: 
FENIX ENERGY [FR]
Fenix Energy
WO_2024200589_PA

Resumen de: WO2024200589A1

The invention relates to a system for direct reduction of an iron oxide powder by hydrogen, the system comprising a reduction reactor (3) arranged to (i) receive the iron oxide powder, hydrogen gas H2 and a heat input, and (ii) deliver pure iron and water in the form of steam. The heat input is provided by a solar tower (5a) comprising a solar receiver (9a) at the top thereof, designed to receive, in its focal point, solar radiation reflected by a plurality of heliostats (1) arranged around this solar tower (5a).

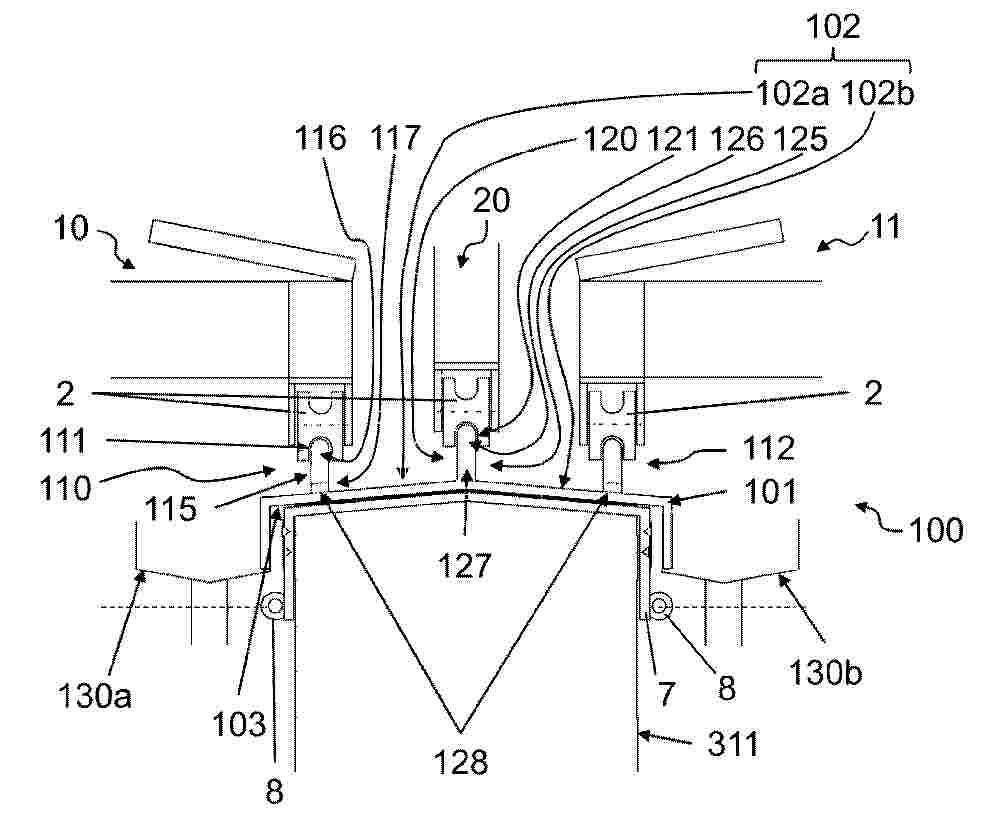
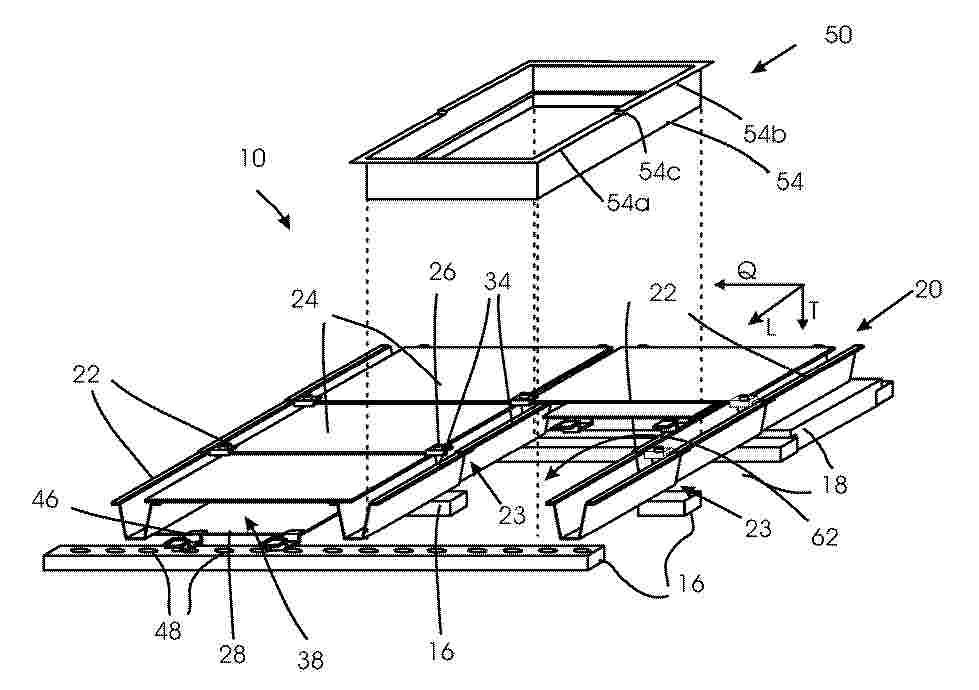
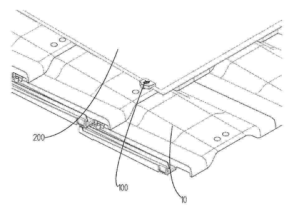
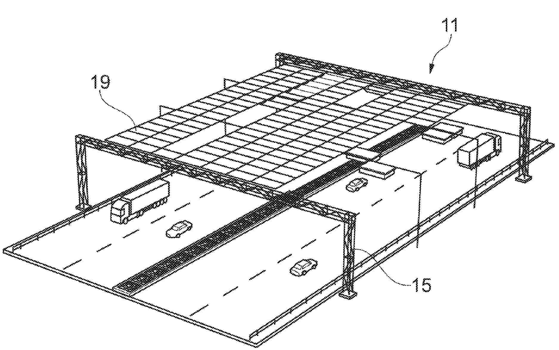
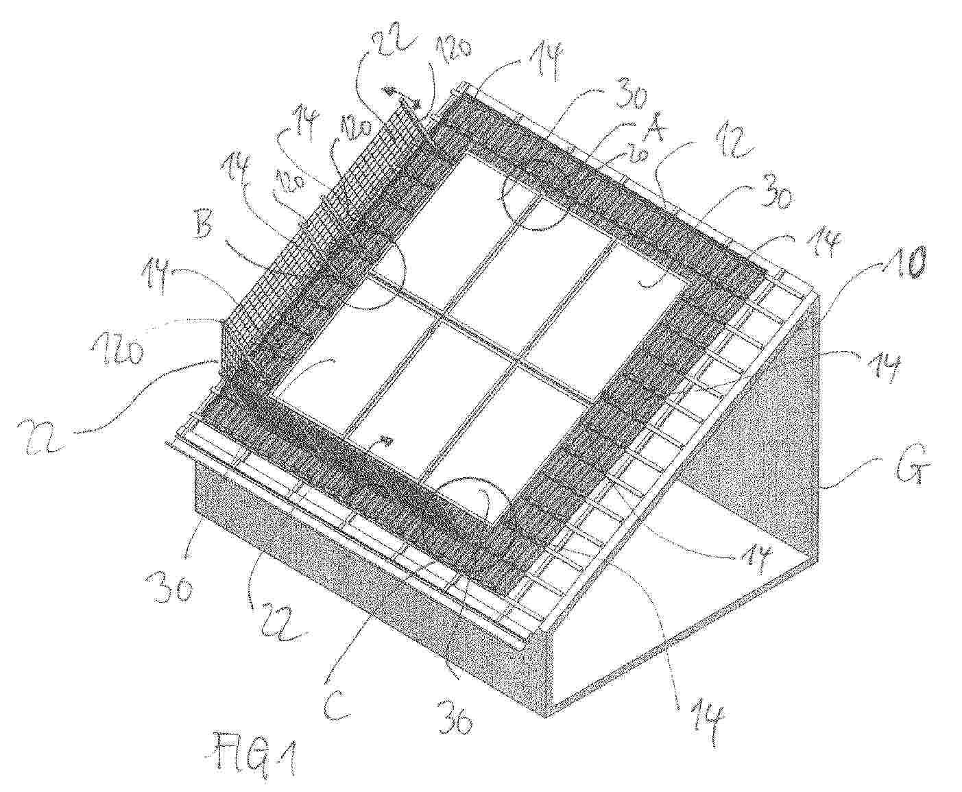
ROOF STRUCTURE HAVING MOUNTING FRAME

NºPublicación:  EP4689505A1 11/02/2026
Solicitante: 
MYGREEN HOLDING GMBH [DE]
mygreen Holding GmbH
DE_102023107549_PA

Resumen de: WO2024200117A1

The invention relates to a roof structure (10, 110), to a mounting frame (50) therefor, and to a method for producing the roof structure (10, 110). The roof structure (10, 110) comprises at least two supporting grooves (20) which extend parallel to one another in a longitudinal direction L and are spaced apart from one another in a transverse direction Q. The supporting grooves (20) are each formed from aligned supporting groove portions (22) having contact regions (34), wherein ends of the supporting groove portions (22) overlap one another so that overlapping regions (23) are formed. Planar elements (24) are arranged between each two supporting grooves (20) such that they rest on the contact regions (34) of the supporting groove portions (22), wherein the planar elements (24) overlap in the longitudinal direction of the supporting grooves (20). A mounting frame (50) is arranged between the supporting grooves (20), wherein the mounting frame (50) has two longitudinal frame parts (52) which are parallel to one another, at a distance from one another and each have contact surfaces (54) extending in the longitudinal direction L and pointing in a depth direction T, wherein the contact surfaces (54) each have at least two contact surface portions (54a, 54b) which are arranged one behind the other in the longitudinal direction and a transition portion (54c) between them. The contact surface portions (54a, 54b) have, adjacent to the transition portions (54c), an offset from one ano

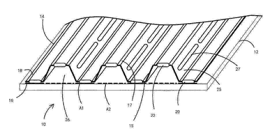
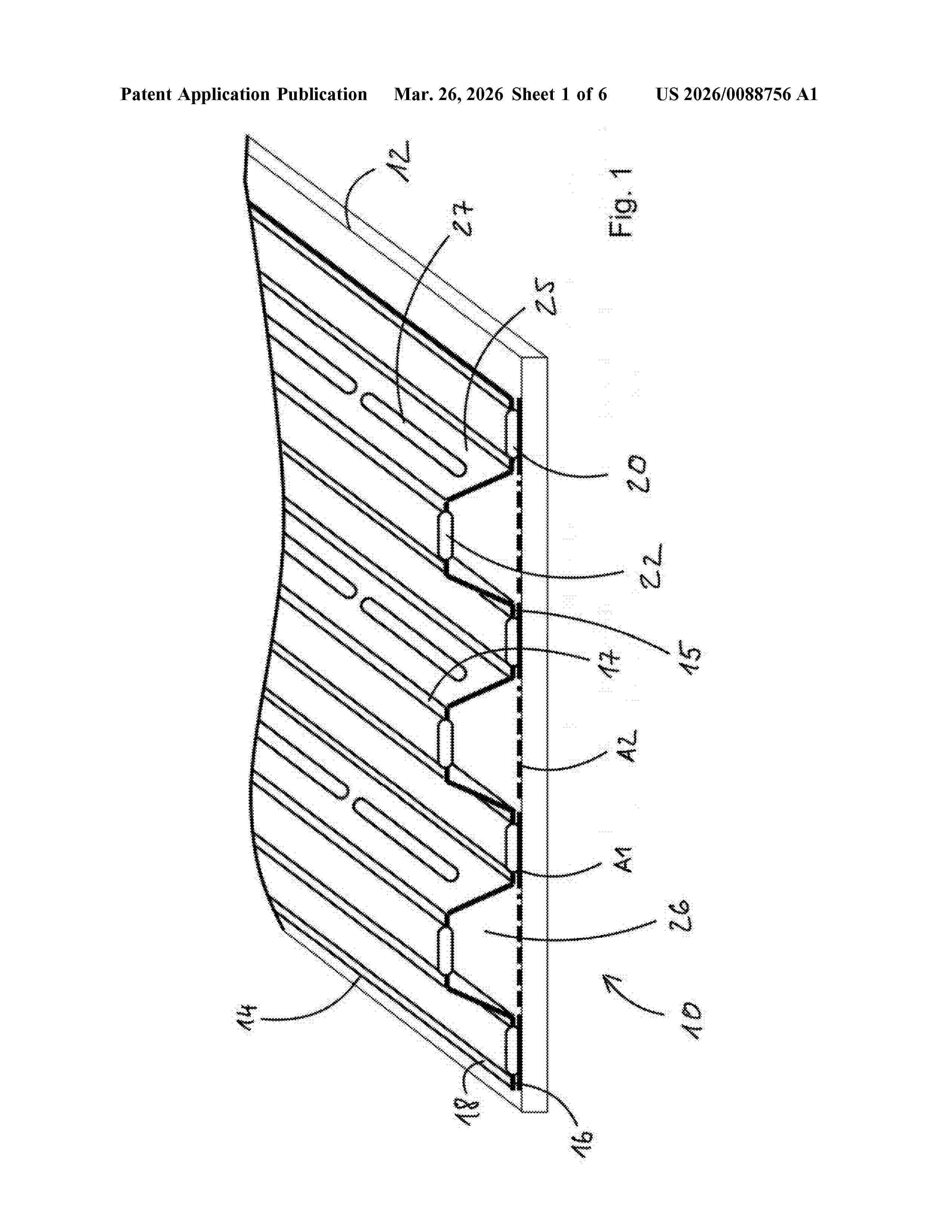
ELEMENT FOR FORMING A WALL OR A ROOF OF A BUILDING

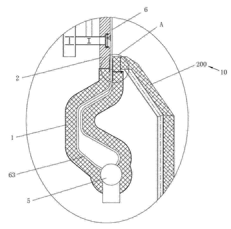
NºPublicación:  EP4689498A1 11/02/2026
Solicitante: 
BOUAOUAJA KAMAL [AT]
BOUAOUAJA DANIEL KARIM [AT]
Bouaouaja, Kamal,
Bouaouaja, Daniel Karim
AT_18067_U2

Resumen de: WO2024197325A1

The invention relates to an element for forming a wall or a roof of a building, comprising an outer metal sheet (1) and an inner metal sheet (2) as well as an insulation core (3) which is adhesively bonded to the outer metal sheet (1) and the inner metal sheet (2) and which in particular consists of rock wool or polyurethane foam, wherein the outer metal sheet (1) has ribs (4) which are mutually spaced by means of recesses (5) and are preferably in parallel with one another. The aim of the invention is to achieve a particularly simple construction of a building. This aim is achieved in that the inner metal sheet (2) has, in the region of the recesses (5) in the outer metal sheet (1), in particular centrally between the ribs (4), at least one bead (6) for receiving a plastics line (8) for heating or cooling purposes.

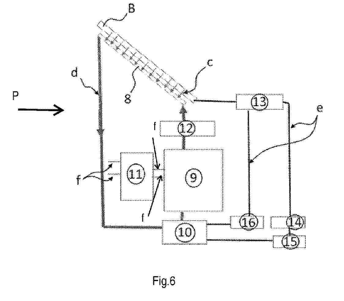
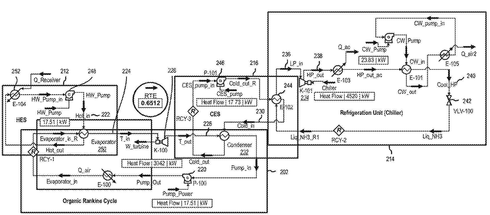
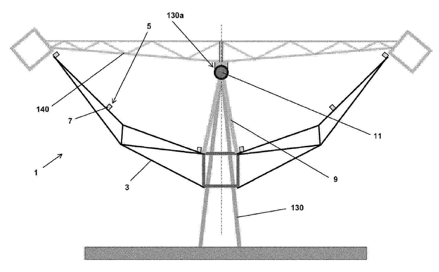
SOLAR THERMAL POWER PLANT AND METHOD FOR OPERATING SAME

NºPublicación:  EP4689506A1 11/02/2026
Solicitante: 
FRENELL IP GMBH [DE]
Frenell IP GmbH
CN_121219536_PA

Resumen de: WO2024217615A1

The invention relates to a solar thermal power plant (1) comprising a plurality of collector mirrors (9) which are parallel to an absorber tube (10), wherein the collector mirrors (9) are each elevated on a support frame (8) which can each be pivoted by means of at least one electric drive (2), wherein each electric drive (2) of a support frame (8) is assigned to a storage battery (3) so that the power supply to the electric drive (2) is not interrupted in the event of a power failure.

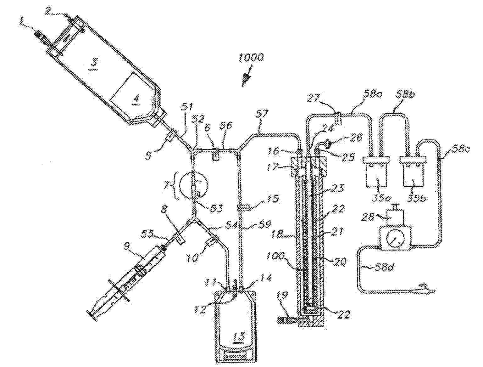
APPARATUS AND METHOD FOR PRODUCING WATER BY MEANS OF A VAPOUR CONVECTION TYPE SOLAR RECEIVER

NºPublicación:  EP4689301A1 11/02/2026
Solicitante: 
AKUA S R L [IT]
Akua S.r.l
WO_2024209421_PA

Resumen de: WO2024209421A1

Convection type solar receiver for producing water from the ambient humidity which comprises a thermal absorber which is positioned in the region of a focusing axis and a casing which is transparent and concentric with respect to the thermal absorber. The thermal absorber contains drying material which allows the adsorption of the humidity contained in the air and the desorption of the water vapour. The solar receiver also comprises an intake valve and an emission valve which connect the thermal absorber to the external environment and a circuit which connects the thermal absorber to the casing in a fluid-dynamic manner. It is possible via a two-directional fan to introduce humid air inside the thermal absorber and, once the drying material is saturated, it is possible to close the valves and to allow the air inside the casing and the thermal absorber to be heated. Once the optimum temperature is reached, the fan is activated with a flow of air counter to the intake flow in order to enable the desorption of the water from the drying material and to collect the condensate and the water vapour in a condenser.

混合轴向模块化线聚焦集热镜场及其优化配置方法

Nº publicación: CN121498255A 10/02/2026

Solicitante:

中国大唐集团科学技术研究总院有限公司西北电力试验研究院

CN_121498255_PA

Resumen de: CN121498255A

本发明公开了混合轴向模块化线聚焦集热镜场及其优化配置方法,混合轴向模块化线聚焦集热镜场,包括依次连接的热储罐、热母管、混合轴向镜场、冷母管和冷储罐,热储罐和冷储罐均连接终端用户;混合轴向镜场包括至少2种轴向不同的镜场模块。使用其优化配置方法能够平滑季节出力曲线减少储热系统的配置容量需求,降低因季节集热量差异导致的系统停机,适合于需要连续稳定供能的场景;同时具有灵活性与可扩展性,可根据项目选址纬度和终端用户负荷特性、电力市场交易策略等,灵活调整两种模块的面积配比和布局,实现定制化设计,可扩展性强。

traducir