Ministerio de Industria, Turismo y Comercio LogoMinisterior
 

Alerta

Resultados 536 resultados
LastUpdate Última actualización 14/12/2025 [06:59:00]
pdfxls
Publicaciones de solicitudes de patente de los últimos 60 días/Applications published in the last 60 days
previousPage Resultados 500 a 525 de 536 nextPage  

METHOD OF SYNTHESIZING VANADIUM CARBIDE AND LAYERED DOUBLE HYDROXIDE-BASED COMPOSITES FOR SOLAR HYDROGEN PRODUCTION

NºPublicación:  US2025319459A1 16/10/2025
Solicitante: 
UNIV UNITED ARAB EMIRATES [AE]
United Arab Emirates University
US_2025319459_PA

Resumen de: US2025319459A1

There is disclosed a method of constructing a layered double hydroxide (LDH) material comprising selected metal ions, and employing metallic vanadium carbide (V2C) for promoting conductive properties of the LDH material, wherein the layered LDH material is a trimetallic LDH material. The trimetallic LDH material comprises selected Ni2+, Co2+, and AL3+ metal ions with its cationic configuration for improving photocatalytic properties of the LDH material, wherein trimetallic nickel-cobalt-aluminium layered double hydroxide (NixCoyAlz LDH) and vanadium carbide MXene (V2C)-based composite is coupled with a graphitic carbon nitride (g-C3N4) nanosheet, to form a hybrid-junction photocatalyst. Also disclosed is a layered structure of vanadium carbide (V2C) MXenes, comprising trimetallic nickel-cobalt-aluminium layered double hydroxide (NixCoyAlz LDH) and vanadium carbide MXene (V2C) coupled with graphitic carbon nitride (g-C3N4), forming a NixCoyAlz LDH/g-C3N4 hybrid-junction photocatalyst.

ELECTROCHEMICAL CELL STACKS INCLUDING MULTI-DIAMETER MESH CONTACT LAYER

NºPublicación:  US2025323304A1 16/10/2025
Solicitante: 
BLOOM ENERGY CORP [US]
BLOOM ENERGY CORPORATION
KR_20250124032_PA

Resumen de: US2025323304A1

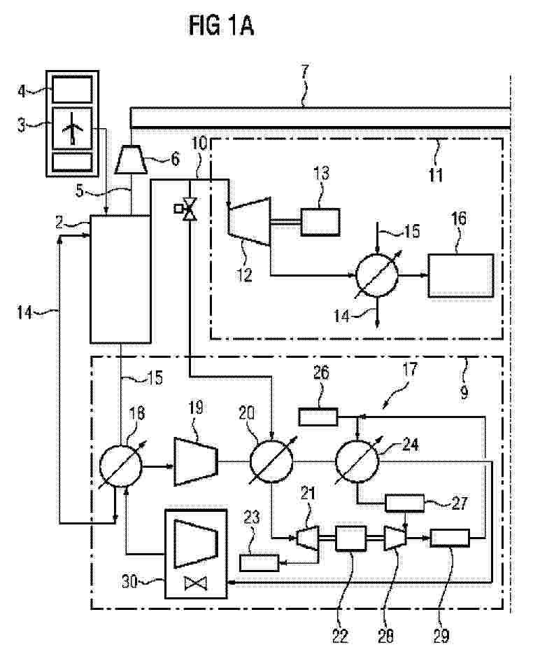
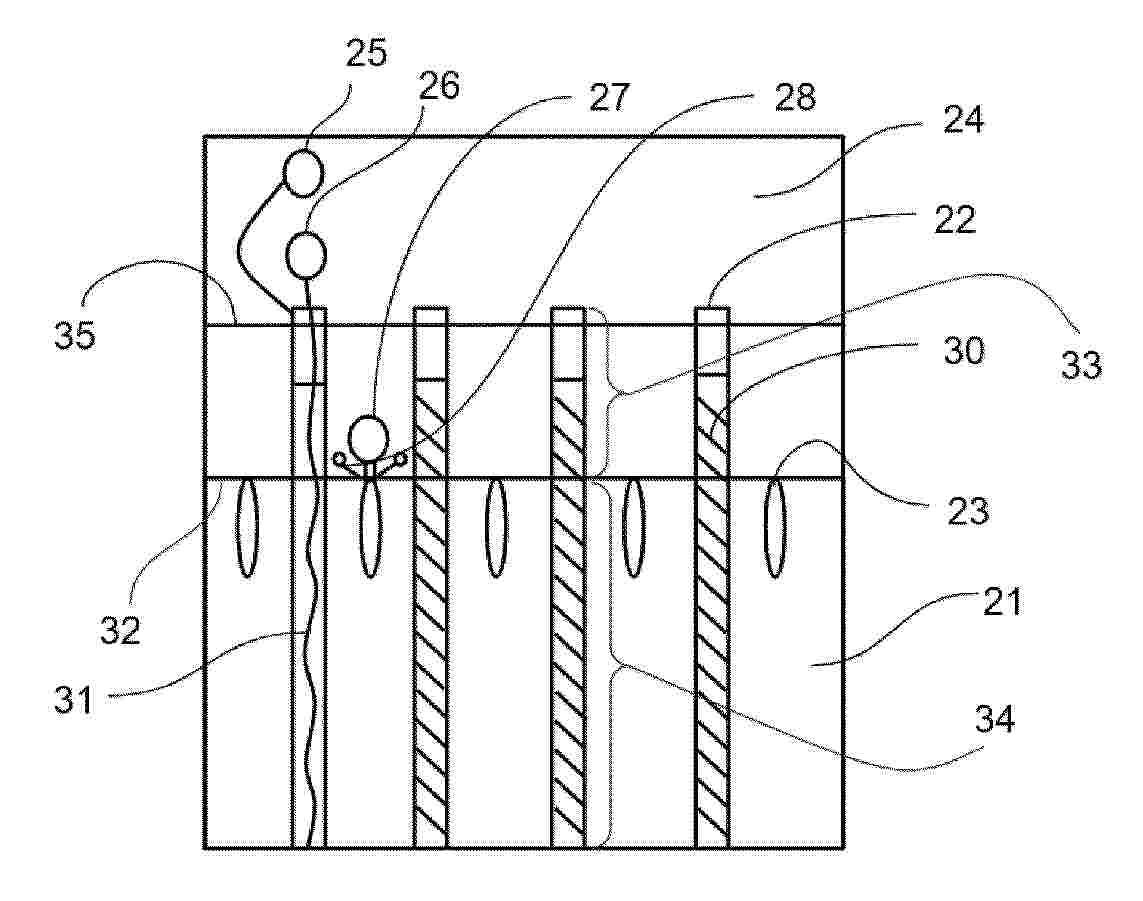
An electrochemical cell stack includes at least two electrochemical cells that each contain a fuel electrode, an air electrode, and an electrolyte located between the fuel electrode and the air electrode, at least one interconnect located between the at least two electrochemical cells, and a contact layer that electrically connects the at least one interconnect and the fuel electrode of an adjacent one of the at least two electrochemical cells. The contact layer includes first wires that extend in a first direction, the first wires including thinner first wires and thicker first wires, the thicker first wires having a thickness that is larger than a thickness of the thinner first wires, and second wires that extend in a second direction different from the first direction.

METHANE GENERATION SYSTEM

NºPublicación:  US2025323299A1 16/10/2025
Solicitante: 
MITSUBISHI ELECTRIC CORP [JP]
Mitsubishi Electric Corporation
CN_119301094_PA

Resumen de: US2025323299A1

The methane generation system according to the present disclosure includes a methane generation unit including an electrolysis device that electrolyzes water to obtain hydrogen and a methane reactor that obtains a fuel gas containing methane by a methanation reaction using the hydrogen; a reformer that reforms the fuel gas to obtain a reformed gas; a fuel cell that generates electricity by a reaction of obtaining a product gas from the reformed gas and an oxygen-containing gas; a recovery device that separates a recovery gas containing carbon dioxide from return fluid which is a pail of the product gas; and a circulation path through which the recovery gas is guided to the methane generation unit.

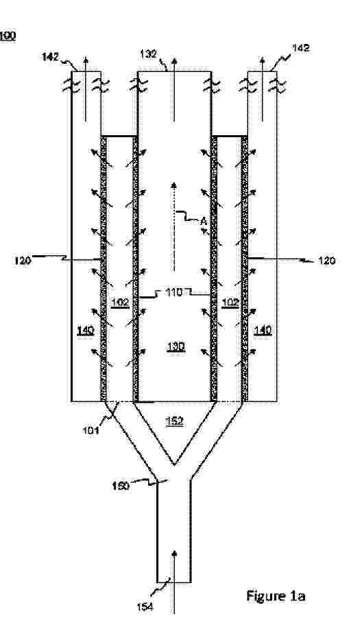
STEAM SULFUROUS MATERIAL REFORMING AND THERMOCHEMICAL CYCLES RELATED THERETO

NºPublicación:  US2025320118A1 16/10/2025
Solicitante: 
PEREGRINE HYDROGEN INC [US]
Peregrine Hydrogen Inc
US_2025320118_PA

Resumen de: US2025320118A1

A method can include performing a series of reactions in a closed cycle, the series of reactions consisting of a hydrolysis reaction where a redox reagent is oxidized to a corresponding oxidized redox reagent with water contemporaneously with the production of hydrogen; and a reduction reaction where the oxidized redox reagent is reduced to the redox reagent using a sulfurous reactant contemporaneously with production of sulfur dioxide.

Reverse Electrodialysis or Pressure-Retarded Osmosis Cell and Methods of Use Thereof

NºPublicación:  US2025323303A1 16/10/2025
Solicitante: 
NANA RAHUL S [US]
FERIA RAFAEL A [US]
Nana Rahul S,
Feria Rafael A
CN_120513347_PA

Resumen de: US2025323303A1

A method and system of generating electrical power or hydrogen from thermal energy is disclosed. The method includes separating, by a selectively permeable membrane, a first saline solution from a second saline solution, receiving, by the first saline solution and/or the second saline solution, thermal energy from a heat source, and mixing the first saline solution and the second saline solution in a controlled manner, capturing at least some salinity-gradient energy as electrical power as the salinity difference between the first saline solution and the second saline solution decreases. The method further includes transferring, by a heat pump, thermal energy from the first saline solution to the second saline solution, causing the salinity difference between the first saline solution and the second saline solution to increase. The method may include a process of membrane distillation, forward osmosis, evaporation, electrodialysis, and/or salt decomposition for further energy efficiency and power generation.

PRIME LOCATION OF UNIPOLAR ELECTROLYSIS PLANTS ON THE ELECTRICITY GRID

NºPublicación:  AU2024268862A1 16/10/2025
Solicitante: 
GOMEZ RODOLFO ANTONIO M
GOMEZ, Rodolfo Antonio M
AU_2024268862_PA

Resumen de: AU2024268862A1

An apparatus for generating electrical energy is disclosed. The apparatus comprises an electrolytic hydrogen generator configured to receive electricity from at least one renewable electricity generating source and produce hydrogen and oxygen from water. The apparatus also comprises a hydrogen storage unit configured to store hydrogen produced by the electrolytic hydrogen generator and a plurality of hydrogen fuel cells in fluid connection with the hydrogen storage unit and a source of oxygen or air, each hydrogen fuel cell configured to generate electricity from hydrogen supplied from the hydrogen storage unit and oxygen or air supplied from the source of oxygen or air.

WATER ELECTROLYSIS CATALYST

NºPublicación:  AU2024262055A1 16/10/2025
Solicitante: 
UOP LLC
UOP LLC
AU_2024262055_PA

Resumen de: AU2024262055A1

A family of catalysts for oxygen evolution reaction (OER) in alkaline condition is disclosed. The catalysts utilize elements which are abundant on earth, leading to lower costs compared to IrCh catalysts. The catalysts can be used in the anode of an anion exchange membrane-based water electrolyzer. The family of new catalysts comprises Ni, Fe, M, B, and O, where M is a metal from Group VIB, Group VIII, and elements 57-71 of the Periodic Table. The catalyst has a layered double hydroxide structure. Methods of making the catalysts are also described.

TWO-ELECTRODE ELECTROCHEMICAL SYSTEM STABILIZATION

NºPublicación:  AU2024240321A1 16/10/2025
Solicitante: 
THE REGENTS OF THE UNIV OF MICHIGAN
KONG XIANGHUA
GUO HONG
THE REGENTS OF THE UNIVERSITY OF MICHIGAN,
KONG, Xianghua,
GUO, Hong
AU_2024240321_PA

Resumen de: AU2024240321A1

An electrochemical system includes a counter electrode and a working electrode spaced from the counter electrode. The working electrode includes a substrate, an array of conductive projections supported by the substrate and extending outwardly from the substrate, each conductive projection of the array of conductive projections having a semiconductor composition, and including a surface, the surface including nitrogen, and an oxynitride layer disposed on the surface. The counter electrode and the working electrode are arranged in a two-electrode configuration.

A GEOTHERMAL HYDROGEN PRODUCTION AND COMPRESSION SYSTEM

NºPublicación:  AU2024236667A1 16/10/2025
Solicitante: 
GOOD WATER ENERGY LTD
GOOD WATER ENERGY LTD
AU_2024236667_PA

Resumen de: AU2024236667A1

The present disclosure is directed to a geothermal hydrogen production and compression system, wherein the system comprises an impure water intake to receive water from a impure water source, at least one geothermal well having a well inlet to receive the impure water from the impure water intake in to the geothermal well and one or more well outlets adapted to return heated impure water from the geothermal well, one or more well outlets being adapted to direct the heated impure water from the geothermal well through a steam engine providing a mechanical output, a purification plant comprising one or more purification chambers for separating impurities from the heated impure water expelled from the steam engine to produce at least some fresh water, one or more discharge outlets to discharge one or more products of the purification plant wherein the fresh water is directed to an electrolyser for electrolysis to produce hydrogen gas, where the hydrogen gas is passed through a hydrogen compressor coupled to the mechanical output and pressurised in a storage apparatus.

ELECTROLYSER SYSTEM AND METHOD OF ELECTRODE MANUFACTURE

NºPublicación:  AU2024213038A1 16/10/2025
Solicitante: 
SUNGREENH2 PTE LTD [SG]
SUNGREENH2 PTE. LTD
AU_2024213038_PA

Resumen de: AU2024213038A1

An electrolyser system and method of electrode manufacture. The electrolyser system may comprise a first vessel in communication with an electrolyser stack, a power supply, an electrode, a separator, a membrane, and a second vessel in communication with the electrolyser stack. The electrode may comprise a catalytic material and a micro- porous and/or nano-porous structure. The method of electrode manufacture may comprise providing a substrate, contacting the substrate with an acidic solution, applying an electric current to the substrate, simultaneously depositing a main material and supporting material comprising a scarifying material onto the substrate, and leaching the scarifying material.

SYSTEMS AND METHODS FOR GEOLOGIC HYDROGEN PRODUCTION

NºPublicación:  WO2025217223A1 16/10/2025
Solicitante: 
MASSACHUSETTS INST TECHNOLOGY [US]
MASSACHUSETTS INSTITUTE OF TECHNOLOGY
WO_2025217223_PA

Resumen de: WO2025217223A1

Geologic hydrogen production and related systems and methods are generally described.

PROCESS AND PLANT

NºPublicación:  WO2025215366A1 16/10/2025
Solicitante: 
JOHNSON MATTHEY DAVY TECHNOLOGIES LTD [GB]
JOHNSON MATTHEY DAVY TECHNOLOGIES LIMITED
WO_2025215366_PA

Resumen de: WO2025215366A1

PROCESS AND SYSTEM The invention relates to processes and systems for the cracking of ammonia to produce hydrogen and nitrogen. The invention provides a process for controlling an ammonia cracking plant to place the ammonia cracking plant into a turndown state, an ammonia cracking plant in a turndown state, and a process for returning an ammonia cracking plant from a turndown state to a state of normal operation. FIGURE 2 TO ACCOMPANY

METHOD AND APPARATUS FOR THE PRODUCTION OF ONE OR MORE OF CARBON DIOXIDE, CARBON MONOXIDE, CARBON AND HYDROGEN FROM A GAS

NºPublicación:  WO2025215217A1 16/10/2025
Solicitante: 
OBRIST TECH GMBH [AT]
OBRIST TECHNOLOGIES GMBH
WO_2025215217_PA

Resumen de: WO2025215217A1

A method for the production of one or more of carbon dioxide, carbon monoxide, carbon and hydrogen from a gas comprising carbon dioxide and preferably water, in particular from air, comprising the following steps: in a first step, the gas comprising carbon dioxide is brought into contact with sodium hydroxide, preferably a sodium hydroxide solution, to absorb carbon dioxide and to form sodium carbonate, in particular sodium carbonate with water of crystallization; in a second step, the sodium carbonate is reacted with zinc oxide, in particular with a surplus of zinc oxide, for releasing one or more of carbon dioxide, carbon monoxide and, if water is present, hydrogen. An apparatus for carrying out a method for providing one or more of carbon dioxide, carbon monoxide, carbon and hydrogen from a gas comprising carbon dioxide and preferably water, in particular from atmospheric air, comprising an absorber that is configured for performing the first step and a decomposition unit that is configured for performing the second step.

アノード触媒、アノード電極、及び電解反応器

NºPublicación:  JP2025157938A 16/10/2025
Solicitante: 
株式会社豊田中央研究所
JP_2025157938_A

Resumen de: JP2025157938A

【課題】触媒活性及び耐久性に優れたアノード触媒を提供する。【解決手段】組成式:Ru1-xTaxOy(式中、x、yは、0.3≦x≦0.7、1.8+0.45x≦y≦2.2+0.55xを満たす)で表され、X線回折パターンにおける(110)面の回折ピークの半値幅が0.7°超である複合酸化物を含むことを特徴とするアノード触媒である。【選択図】なし

Caldera con máquina productora de hidrógeno y oxígeno

NºPublicación:  ES3039082A1 16/10/2025
Solicitante: 
SUSILLA SANTAMARIA RAUL [ES]
Susilla Santamaria, Raul
ES_3039082_PA

Resumen de: ES3039082A1

La Caldera con máquina productora de hidrógeno y oxígeno, con una cámara de combustión, comprende una máquina (1) equipada con al menos una celda electrolítica (2) conectada con la cámara de combustión para alimentarla en hidrógeno y oxígeno.

STEAM SULFUROUS MATERIAL REFORMING AND THERMOCHEMICAL CYCLES RELATED THERETO

NºPublicación:  WO2025217599A1 16/10/2025
Solicitante: 
PEREGRINE HYDROGEN INC [US]
PEREGRINE HYDROGEN INC
WO_2025217599_PA

Resumen de: WO2025217599A1

A method can include performing a series of reactions in a closed cycle, the series of reactions consisting of a hydrolysis reaction where a redox reagent is oxidized to a corresponding oxidized redox reagent with water contemporaneously with the production of hydrogen; and a reduction reaction where the oxidized redox reagent is reduced to the redox reagent using a sulfurous reactant contemporaneously with production of sulfur dioxide.

CLOSED-CYCLE USE OF HYDROGEN AND OXYGEN FOR CARBON CAPTURE AND EMISSIONS REDUCTION

NºPublicación:  WO2025217582A1 16/10/2025
Solicitante: 
UNIV OF WYOMING [US]
UNIVERSITY OF WYOMING
WO_2025217582_A1

Resumen de: WO2025217582A1

Embodiments of the present disclosure provide for a processing system and methods for carbon capture and emissions reduction associated with industrial processes. The processing system includes an electrolysis plant, a first kiln, a second kiln, and a carbon capture system. The electrolysis plant configured to generate oxygen and hydrogen from a first amount of water. The first kiln is configured to receive the oxygen generated by the electrolysis plant and to produce a second amount of water, a commercial product, and flue gas via an oxy-combustion reaction. The second kiln is configured to receive the hydrogen generated by the electrolysis plant and to produce a third amount of water, the commercial product, and an exhaust gas via a combustion reaction. The carbon capture system is configured to receive flue gas from the first kiln.

METHOD OF HIGH EFFICIENCY ELECTRICAL HEATING FOR A THERMOCHEMICAL PROCESS

NºPublicación:  WO2025217322A1 16/10/2025
Solicitante: 
OMC HYDROGEN INC [US]
OMC HYDROGEN, INC
WO_2025217322_PA

Resumen de: WO2025217322A1

Various aspects of this disclosure relate to large-scale commercial systems and methods of thermochemical processes to produce green hydrogen or syngas from one or more of a hydrocarbon, H2O, and CO2 via a thermochemical gas splitting reactor system. In some embodiments, the systems and methods include a standalone thermochemical reactor that bypasses the requirement for direct concentrated solar radiation as the source of process heat. In some embodiments, the systems and methods include a well-insulated, refractory-lined steel pressure vessel, in which process gases heated indirectly via radiation can be delivered to facilitate the desired thermochemical reactions in a fluidized bed configuration.

STAINLESS STEEL MATERIAL FOR SOLID OXIDE WATER ELECTROLYSIS

NºPublicación:  WO2025216105A1 16/10/2025
Solicitante: 
NIPPON STEEL CORP [JP]
\u65E5\u672C\u88FD\u9244\u682A\u5F0F\u4F1A\u793E
WO_2025216105_PA

Resumen de: WO2025216105A1

Provided is a stainless steel material for solid oxide water electrolysis, which contains, on a mass basis, 0.030% or less of C, 1.6% to 3.5% of Si, 0.10% to 1.00% of Mn, 0.050% or less of P, 0.0030% or less of S, 16.0% to 21.0% of Cr, 1.00% or less of Al, 0.030% or less of N, 1.00% or less of Nb, 1.00% or less of Ti, 1.00% or less of Ni, and 1.00% or less of Cu, with the balance being made up of Fe and impurities.

FUEL SUPPLY SYSTEM FOR A COMBUSTION ENGINE, SYSTEM COMPONENTS AND METHODS

NºPublicación:  WO2025215257A1 16/10/2025
Solicitante: 
PAPIZTURBINE EUROPE GMBH [DE]
PAPIZTURBINE EUROPE GMBH
WO_2025215257_PA

Resumen de: WO2025215257A1

The invention relates to generating fuel for an internal combustion engine such as a piston engine or a gas turbine. The invention relates to a system, apparatuses and methods for producing hydrogen and for hydrogen fuel enhancement. The invention relates in particular to an electrolyser that comprises an electrolyser housing enclosing an interior space that is adapted for containing a water reservoir. The electrolyser housing comprises a side wall and a top cover and a bottom cover that are tightly connected to the side wall. The electrolyser further comprises a plurality of elongate electrodes that extend from the bottom cover and/or the top cover into the interior space enclosed by the electrolyser housing. The electrodes are electrically isolated from the electrolyser housing and are electrically connected to electric conductors for feeding DC current to the electrodes. The electric connections are configured to connect electrodes acting as cathodes to a negative voltage terminal of a DC electric power source and to connect electrodes acting as anodes to a positive voltage terminal of a DC electric power source.. The invention further relates to a method of producing hydrogen enhanced hydrocarbon fuel comprising the steps of. - producing hydrogen from water by means of an electrolyser - vaporizing hydrocarbon fuel - mixing the hydrogen and the vaporized hydrocarbon fuel - compressing the mixture of hydrogen and the vaporized hydrocarbon fuel, and - ionizing the compressed

산화물들을 제조하기 위한 프로세스

NºPublicación:  KR20250149669A 16/10/2025
Solicitante: 
에보닉오퍼레이션스게엠베하
KR_20250149669_A

Resumen de: WO2024165389A1

The present invention relates to a pyrogenic process for manufacturing metal oxides or metalloid oxides wherein a metal precursor and/or a metalloid precursor is introduced into a flame formed by burning a gas mixture comprising oxygen and hydrogen, wherein at least a part of the hydrogen has been obtained from electrolysis of water or an aqueous solution, using electrical energy, at least a part of which has been obtained from a renewable energy source, and wherein at least a part of the thermal energy of the flame is transferred to a first heat transmission medium by means of at least one exchanger, thereby heating the first heat transmission medium to a maximal temperature in the range between 80 and 150 °C.

Microbial electrolysis cell driven by duty-cycle method and hydrogen production method using the same

NºPublicación:  KR20250149338A 16/10/2025
Solicitante: 
경상국립대학교산학협력단
KR_20250149338_PA

Resumen de: KR20250149338A

본 발명의 바람직한 실시예에 따른 간헐적 전압 공급장치를 포함하는 미생물전기분해전지 및 이를 이용한 수소 발생방법은 소모되는 에너지량을 줄일 수 있음과 동시에 환원전극에서 국부적으로 발생되는 데드 존을 감소시켜 환원전극의 표면적을 효율적으로 이용하며 수소 생산을 향상시킬 수 있다.

GAS MANAGEMENT SYSTEM FOR AN ELECTROCHEMICAL CELL

NºPublicación:  US2025320615A1 16/10/2025
Solicitante: 
CUMMINS INC [US]
CUMMINS INC
EP_4632108_PA

Resumen de: US2025320615A1

A gas management system includes an anodic chamber, a cathodic chamber, and a membrane assembly configured to remove bubbles from an electrochemical cell to increase hydrogen generation of the electrochemical cell. The membrane assembly includes a first outer layer arranged between the cathodic chamber and the anodic chamber, a second outer layer arranged between the first outer layer and the cathodic chamber, and a spacer layer arranged between the first outer layer and the second outer layer.

GAS PRESSURE CONTROLS FOR A WATER ELECTROLYZER PLANT

NºPublicación:  EP4632109A1 15/10/2025
Solicitante: 
CUMMINS INC [US]
HYDROGENICS CORP [CA]
Cummins, Inc,
Hydrogenics Corporation
EP_4632109_PA

Resumen de: EP4632109A1

The present disclosure relates to systems and methods for increasing efficiency and performance by balancing pressure in electrolytic cell. The present disclosure relates to systems and methods of utilizing different valves for controlling absolute pressure and differential in the electrolytic cell system based on hydrogen demand and the operating state of the system.

GAS MANAGEMENT SYSTEM FOR AN ELECTROCHEMICAL CELL

Nº publicación: EP4632108A1 15/10/2025

Solicitante:

CUMMINS INC [US]
Cummins, Inc

EP_4632108_PA

Resumen de: EP4632108A1

A gas management system includes an anodic chamber, a cathodic chamber, and a membrane assembly configured to remove bubbles from an electrochemical cell to increase hydrogen generation of the electrochemical cell. The membrane assembly includes a first outer layer arranged between the cathodic chamber and the anodic chamber, a second outer layer arranged between the first outer layer and the cathodic chamber, and a spacer layer arranged between the first outer layer and the second outer layer.

traducir