Ministerio de Industria, Turismo y Comercio LogoMinisterior
 

Alerta

Resultados 824 resultados
LastUpdate Última actualización 06/10/2025 [06:57:00]
pdfxls
Publicaciones de solicitudes de patente de los últimos 60 días/Applications published in the last 60 days
previousPage Resultados 800 a 824 de 824  

MEMBRANELEKTRODENANORDNUNG MIT ABGESTUFTER GASREKOMBINATIONSSCHICHT

NºPublicación:  DE102024109660A1 07/08/2025
Solicitante: 
GM GLOBAL TECH OPERATIONS LLC [US]
GM Global Technology Operations LLC
DE_102024109660_PA

Resumen de: DE102024109660A1

Eine Membranelektrodenanordnung umfasst einen Kathodenabschnitt, der an einem Ende angeordnet ist, und einen Anodenabschnitt, der an einem dem Kathodenabschnitt gegenüberliegenden Ende angeordnet ist. Die Membranelektrodenanordnung umfasst auch eine Kathoden-Ionomerschicht, die neben dem Kathodenabschnitt angeordnet ist, und eine Anoden-Ionomerschicht, die neben dem Anodenabschnitt angeordnet ist. Ferner kann die Membranelektrodenanordnung eine oder mehrere Trägerschichten enthalten, die zwischen der Kathoden-Ionomerschicht und der Anoden-Ionomerschicht angeordnet sind. Zudem enthält die Anoden-Ionomerschicht eine Vielzahl von Gasrekombinationskatalysatoren in einer abgestuften Dispersion, sodass ein Abschnitt der Anoden-Ionomerschicht, der näher am Anodenabschnitt angeordnet ist, eine höhere Konzentration an Gasrekombinationskatalysatoren enthält als ein Abschnitt der Anoden-Ionomerschicht, der näher am Kathodenabschnitt angeordnet ist.

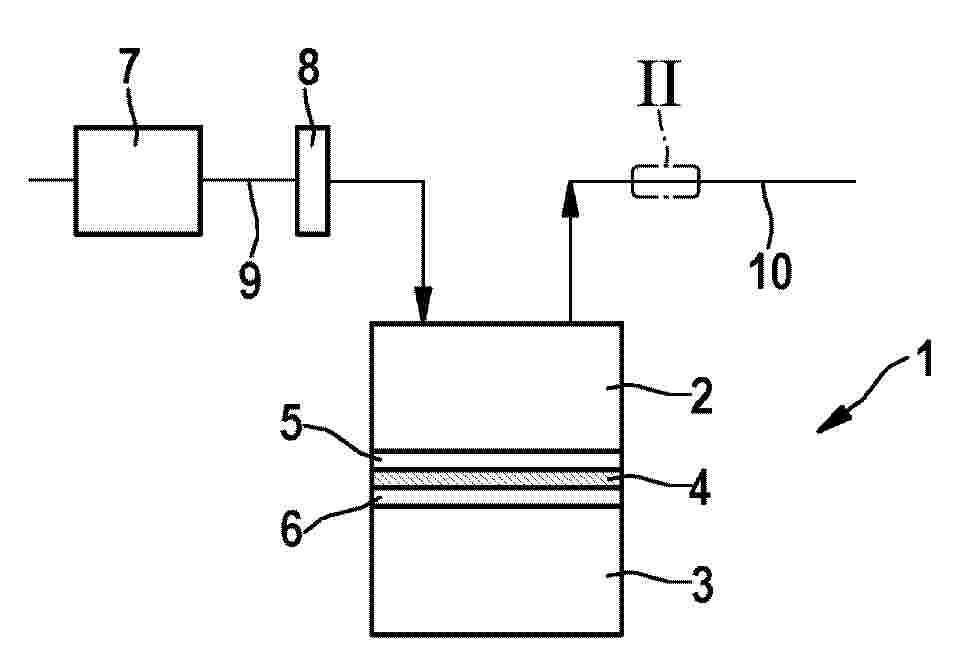
MEMBRANE ELECTRODE ASSEMBLY WITH GRADED GAS RECOMBINATION LAYER

NºPublicación:  US2025250694A1 07/08/2025
Solicitante: 
GM GLOBAL TECH OPERATIONS LLC [US]
GM Global Technology Operations LLC
US_2025250694_PA

Resumen de: US2025250694A1

A membrane electrode assembly includes a cathode portion disposed on one end and an anode portion disposed on an opposite end from the cathode portion. The membrane electrode assembly also includes a cathode ionomer layer disposed adjacent the cathode portion and an anode ionomer layer disposed adjacent the anode portion. Further, the membrane electrode assembly may include one or more support layers disposed between the cathode ionomer layer and the anode ionomer layer. Additionally, the anode ionomer layer includes a plurality of gas recombination catalysts in a graded dispersion such that a portion of the anode ionomer layer disposed closer to the anode portion includes a higher concentration of gas recombination catalysts than a portion of the anode ionomer layer disposed closer to the cathode portion.

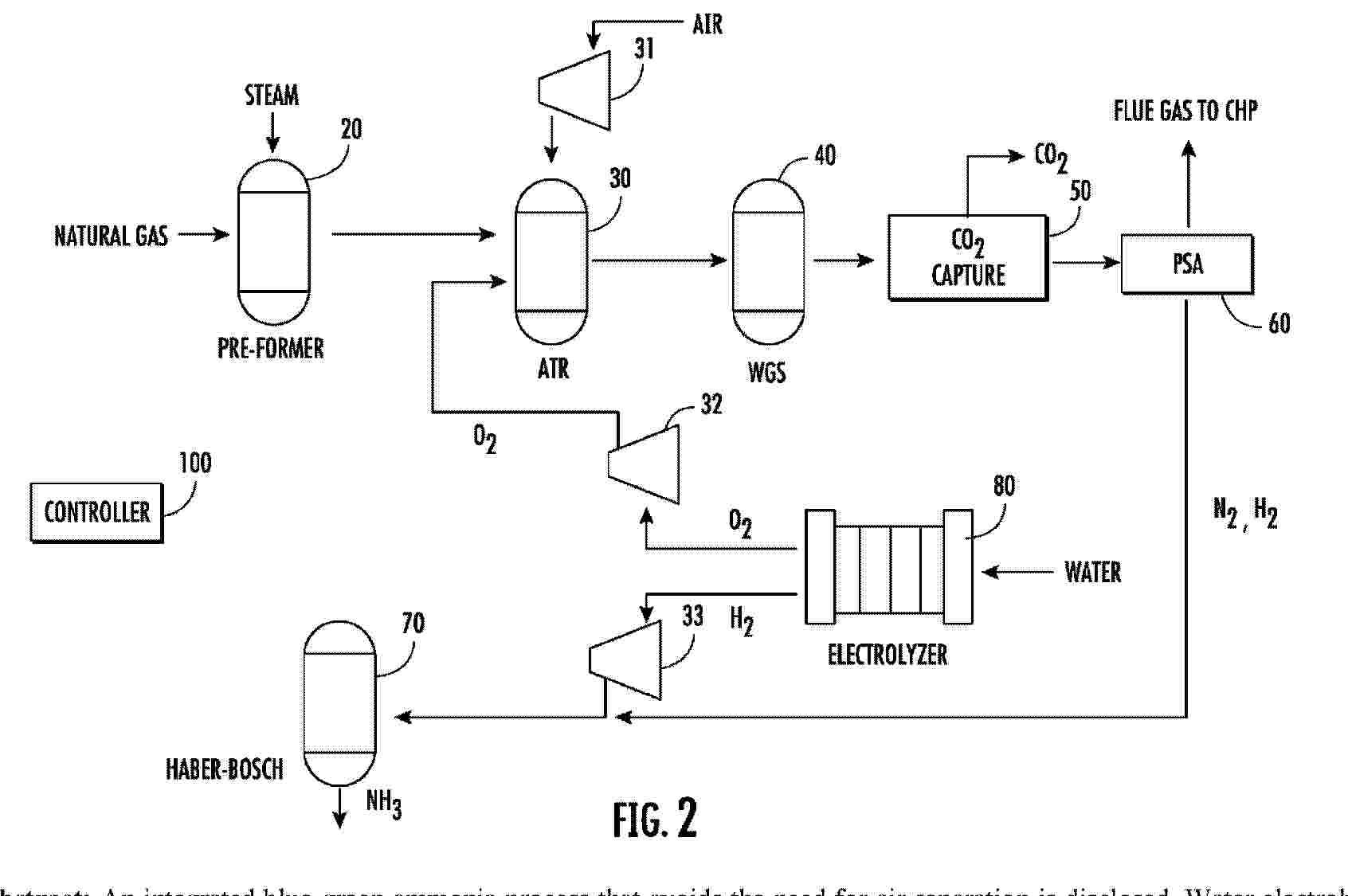
MODULAR-STACKABLE-LONG DURATION STORAGE THROUGH HYDROGEN PRODUCTION

NºPublicación:  US2025250696A1 07/08/2025
Solicitante: 
EXOWATT INC [US]
Exowatt, Inc

Resumen de: US2025250696A1

Hydrogen is produced using high temperature heat from a progressive heat collection system that utilizes sun and air for collection and transfer of heat. Thermal energy from the sun superheats the water into steam and also powers a Stirling engine based electrical generator for operating a high temperature steam electrolyzer.

REACTOR WITH ADVANCED ARCHITECTURE FOR THE ELECTROCHEMICAL REACTION OF CO2, CO AND OTHER CHEMICAL COMPOUNDS

NºPublicación:  US2025250695A1 07/08/2025
Solicitante: 
TWELVE BENEFIT CORP [US]
Twelve Benefit Corporation
CA_3238869_A1

Resumen de: US2025250695A1

A platform technology that uses a novel membrane electrode assembly, including a cathode layer, an anode layer, a membrane layer arranged between the cathode layer and the anode layer, the membrane conductively connecting the cathode layer and the anode layer, in a COx reduction reactor has been developed. The reactor can be used to synthesize a broad range of carbon-based compounds from carbon dioxide and other gases containing carbon.

USE OF OXYHYDROGEN MICROORGANISMS FOR NONPHOTOSYNTHETIC CARBON CAPTURE AND CONVERSION OF INORGANIC AND/OR Cl CARBON SOURCES INTO USEFUL ORGANIC COMPOUNDS

NºPublicación:  US2025250594A1 07/08/2025
Solicitante: 
KIVERDI INC [US]
Kiverdi, Inc

Resumen de: US2025250594A1

Compositions and methods for a hybrid biological and chemical process that captures and converts carbon dioxide and/or other forms of inorganic carbon and/or CI carbon sources including but not limited to carbon monoxide, methane, methanol, formate, or formic acid, and/or mixtures containing CI chemicals including but not limited to various syngas compositions, into organic chemicals including biofuels or other valuable biomass, chemical, industrial, or pharmaceutical products are provided. The present invention, in certain embodiments, fixes inorganic carbon or CI carbon sources into longer carbon chain organic chemicals by utilizing microorganisms capable of performing the oxyhydrogen reaction and the autotrophic fixation of CO2 in one or more steps of the process.

PHOTOCATALYTIC UNIT FOR THE PRODUCTION OF HYDROGEN FROM WATER, AND SOLAR PLANT COMPRISING SAID PHOTOCATALYTIC UNIT

NºPublicación:  US2025250164A1 07/08/2025
Solicitante: 
TEWER ENG S L [ES]
Tewer Engineering, S.L
MA_65529_A1

Resumen de: US2025250164A1

The invention relates to a photocatalytic unit for the production of hydrogen from water, comprising: (i) a photoreactor comprising a plurality of tubes, wherein said tubes internally comprise a photocatalyst, and are adapted for internally conducting a stream of water vapor; and absorbing external solar radiation focused on said tubes; and (ii) a plurality of solar reflectors adapted for concentrating incident solar radiation on the tubes of the photoreactor. Advantageously, the tubes of the photoreactor are arranged in a plane substantially perpendicular to the ground, and the solar reflectors w are arranged at both sides of said plane. The invention also relates to a solar plant for generating hydrogen comprising, at least, one photocatalytic unit according to any of the embodiments herein described, and a water vapor stream source connected to the photocatalytic unit.

HYDROGEN PRODUCTION SYSTEM AND METHOD FOR CONTROLLING HYDROGEN PRODUCTION SYSTEM

NºPublicación:  WO2025164073A1 07/08/2025
Solicitante: 
MITSUBISHI HEAVY IND LTD [JP]
MITSUBISHI POWER LTD [JP]
\u4E09\u83F1\u91CD\u5DE5\u696D\u682A\u5F0F\u4F1A\u793E,
\u4E09\u83F1\u30D1\u30EF\u30FC\u682A\u5F0F\u4F1A\u793E
WO_2025164073_PA

Resumen de: WO2025164073A1

Provided is a hydrogen production system (100) which comprises: an electrolysis module (19) that supplies steam to a hydrogen electrode and produces hydrogen through steam electrolysis; a steam supply unit (20) that supplies steam to a hydrogen electrode (11); an air supply unit (70) that supplies air to an oxygen electrode (12); a hydrogen supply pipe (43) that supplies hydrogen to the oxygen electrode (12); a power supply unit (18) that supplies power to the electrolysis module (19); and a control device (80) that controls the hydrogen production system (100). The control device (80) controls the power supply unit (18) so as to start supplying power to the electrolysis module (19) in response to the temperature of the electrolysis module (19) exceeding Temp4 that is lower than the ignition temperature of hydrogen.

A MULTIPURPOSE INTEGRATED PASSIVE SYSTEM FOR CONVERTING GREEN ENERGY

NºPublicación:  WO2025163609A1 07/08/2025
Solicitante: 
ZEST CLEAN POWER PRIVATE LTD [IN]
ZEST CLEAN POWER PRIVATE LIMITED
WO_2025163609_PA

Resumen de: WO2025163609A1

The present invention provides a multipurpose integrated passive system (20) for converting green energy comprising a renewable energy conversion module (1) to generate electricity, a water and gas management module (3) to supply water to the water electrolyser (4), a water electrolyser (4) connected with one or more potassium hydroxide (KOH) tank (4a, 4b), is configured to split water into hydrogen gas and oxygen gas and said gases are separately directed into the storage assembly (5). The storage assembly (5) include a plurality of gas storage tanks (5a, 5b) for separately storing the gases and a plurality of valves for controlling the flow of said gases, a burner assembly (6) include a hydrogen burner (7), wherein the hydrogen gas from the gas storage tank (5a) is delivered to the hydrogen burner (7), and a controller (2) configured to ensures to safety and efficiency of the multipurpose integrated passive system (20).

OXYGEN EVOLUTION REACTION CATALYST, PREPARATION METHOD THEREFOR, AND USE THEREOF

NºPublicación:  WO2025162048A1 07/08/2025
Solicitante: 
WESTLAKE UNIV [CN]
\u897F\u6E56\u5927\u5B66
WO_2025162048_PA

Resumen de: WO2025162048A1

The present application belongs to the technical field of hydrogen production by water electrolysis, and particularly relates to an oxygen evolution reaction catalyst, a preparation method therefor, and the use thereof. The present application uses the hydrolysis effect of metal positive ions in a hydrolysable metal salt solution to make a weakly-acidic heterogeneous soaking system, which slowly acts on the surface of a metal substrate, thereby partially etching the surface of the metal substrate while removing metal oxides on the surface; on the surface of the substrate, metal ions generated by the etching bind to metal ions generated by hydrolysis, so as to form an LDH catalyst structure, ensuring a relatively high catalytic activity thereof. Moreover, under an interface-confined effect, a compact transition layer structure is slowly formed at the interface between the metal substrate and the catalyst layer; as a bridge of the metal substrate and the catalyst layer, said transition layer has the same structure as that of the LDH, but exhibits a more compact appearance and totally covers the surface of the metal substrate, so as to firmly anchor the LDH catalytic structure layer onto the surface of the metal substrate, thereby allowing the OER catalyst to have high activity and high stability under the condition of an industrial-level current density.

ELECTRODE PLATE FRAME AND ELECTROLYTIC BATH

NºPublicación:  WO2025162027A1 07/08/2025
Solicitante: 
WUXI LONGI HYDROGEN TECH CO LTD [CN]
\u65E0\u9521\u9686\u57FA\u6C22\u80FD\u79D1\u6280\u6709\u9650\u516C\u53F8
WO_2025162027_PA

Resumen de: WO2025162027A1

Disclosed in the present application are an electrode plate frame and an electrolytic bath, which relate to the technical field of electrolytic hydrogen production and are used for solving the problem of leakage at the joint of an electrode plate frame and an external pipeline. The electrode plate frame comprises an annular frame body, one or more fluid inlets/outlets being formed in the outer circumferential surface of the annular frame body, and mounting holes being formed in the positions on the outer circumferential surface of the annular frame body around each fluid inlet/outlet, such that each fluid inlet/outlet and the corresponding mounting holes form a flange structure to be connected to an external pipeline. Compared with the existing practice of welding a pipeline at fluid inlet/outlets, the fluid inlets/outlets in the annular frame body of the present application do not need welding and have no welding spot, thereby preventing generation of stress corrosion, further preventing the phenomenon of galvanic corrosion caused by a welding material being different from materials of a pipeline and an electrode plate frame during welding, and reducing the risk of leakage at the joint of the electrode plate frame and the external pipeline.

SYSTEM AND METHOD FOR CO-PRODUCING GREEN SODIUM CARBONATE AND AMMONIUM CHLORIDE BY USING RENEWABLE ENERGY SOURCES

NºPublicación:  WO2025161658A1 07/08/2025
Solicitante: 
CHINA TIANCHEN ENG CORPORATION [CN]
\u4E2D\u56FD\u5929\u8FB0\u5DE5\u7A0B\u6709\u9650\u516C\u53F8
WO_2025161658_PA

Resumen de: WO2025161658A1

A system and method for co-producing green sodium carbonate and ammonium chloride by using renewable energy sources. The system comprises a renewable energy source power generation subsystem, a water electrolysis subsystem, an air separation subsystem, an ammonia synthesis subsystem, a tail-gas pretreatment subsystem, a waste-salt pretreatment subsystem and a sodium carbonate synthesis subsystem. By utilizing renewable wind and solar energy to generate electricity for electrolytic hydrogen production and air separation, the impact of renewable energy power generation on a power grid and the difficulty in balancing the fluctuating power supply of the power grid are solved, on-site consumption of green power is achieved, the green power is converted on site into green products with economic value added, and stable operation of a green electricity-green hydrogen-green chemical production line is achieved; and industrial waste salts and the industrial emissions of carbon dioxide tail gas are used as green raw materials for sodium carbonate, and are integrated with carbon tail gas and industrial waste salts discharged by industrial enterprises in the vicinity, and resource utilization of waste is conducted, thereby reducing carbon emissions and also realizing a green circular economy.

HYDROGEN PRODUCTION SYSTEM AND METHOD FOR OPERATING HYDROGEN PRODUCTION SYSTEM

NºPublicación:  AU2024239221A1 07/08/2025
Solicitante: 
MITSUBISHI HEAVY INDUSTRIES LTD
MITSUBISHI HEAVY INDUSTRIES, LTD
AU_2024239221_PA

Resumen de: AU2024239221A1

This hydrogen production system is provided with: a solid oxide electrolytic cell (SOEC) that electrolyzes water vapor; a power supply device that applies a voltage equal to or greater than a thermal neutral voltage to the SOEC; and a water vapor generation device that generates at least a portion of water vapor to be supplied to the SOEC by heating water using surplus heat generation of the SOEC.

WATER ELECTROLYSIS DEVICE

NºPublicación:  US2025250686A1 07/08/2025
Solicitante: 
AISIN CORP [JP]
AISIN CORPORATION
CN_120400867_PA

Resumen de: US2025250686A1

A water electrolysis device includes a water electrolysis module that generates hydrogen by water vapor electrolysis. The water electrolysis device includes: a blower configured to supply hydrogen to the water electrolysis module; a recycle passage configured to supply generated hydrogen generated by the water electrolysis module from the water electrolysis module to an intake port of the blower; a condenser configured to condense water vapor contained in the generated hydrogen; and a temperature increasing portion configured to increase a temperature of the generated hydrogen between the condenser and the blower.

WATER ELECTROLYSIS SYSTEM AND PRODUCTION METHOD OF GAS BY ELECTROLYSIS OF WATER

NºPublicación:  US2025250685A1 07/08/2025
Solicitante: 
TOYOTA MOTOR CO LTD [JP]
TOYOTA JIDOSHA KABUSHIKI KAISHA
US_2025250685_PA

Resumen de: US2025250685A1

The water electrolysis system includes: a first cooling device that cools a gas containing a predetermined gas component generated by electrolysis of water to a first cooling temperature that is higher than or equal to a boiling point of the gas component so that the first impurity having a boiling point higher than the first cooling temperature can be separated; a gas-liquid separation device that separates the first impurity from the gas; and a second cooling device that cools the gas from which the first impurity is separated to a second cooling temperature that is lower than the boiling point of the gas component, and liquefies the gas component so that the second impurity having a boiling point lower than the second cooling temperature can be separated as a gas.

WATER ELECTROLYZER AND METHOD OF OPERATING WATER ELECTROLYZER

NºPublicación:  US2025250703A1 07/08/2025
Solicitante: 
PANASONIC IP MAN CO LTD [JP]
Panasonic Intellectual Property Management Co., Ltd
US_2025250703_PA

Resumen de: US2025250703A1

A water electrolyzer includes a water electrolysis cell, a voltage applicator, a pressure regulating valve, and a controller. The water electrolysis cell includes a diaphragm or an electrolyte membrane, an anode, and a cathode. The anode is provided in one of two spaces separated by the diaphragm, or on one of two main surfaces of the electrolyte membrane. The cathode is provided in the other one of the two spaces separated by the diaphragm, or on the other one of the two main surfaces of the electrolyte membrane. The voltage applicator applies voltage between the anode and the cathode. In start-up of the water electrolyzer, the controller controls the voltage applicator to increase current flowing through the water electrolysis cell, and then controls the pressure regulating valve to increase set pressure of the pressure regulating valve.

WATER ELECTROLYSIS SYSTEM

NºPublicación:  US2025250687A1 07/08/2025
Solicitante: 
HONDA MOTOR CO LTD [JP]
HONDA MOTOR CO., LTD
US_2025250687_PA

Resumen de: US2025250687A1

A water electrolysis system includes a flow rate adjusting valve for relatively changing a first flow rate which is a flow rate of water flowing through a first flow path portion extending from a first water lead-out unit, and a second flow rate which is a flow rate of water flowing through a second flow path portion extending from a second water lead-out unit.

ELECTROLYSIS SYSTEM

NºPublicación:  US2025250688A1 07/08/2025
Solicitante: 
AISIN CORP [JP]
AISIN CORPORATION

Resumen de: US2025250688A1

An electrolysis system includes: an electrolysis cell configured to generate hydrogen by high-temperature steam electrolysis; a steam generation unit that has a refrigerant heat exchange unit configured to perform heat exchange between heat of a heat storage unit and a refrigerant, generates a steam by heating raw material water via the refrigerant subjected to the heat exchange in the refrigerant heat exchange unit, and supplies the steam to the electrolysis cell; a heat storage supply unit that has the heat storage unit and configured to supply heat of the heat storage unit to the refrigerant heat exchange unit; and a control unit configured to control the heat storage supply unit such that an amount of heat input to the refrigerant heat exchange unit is smaller during a system startup or during a high-temperature standby than during a normal operation.

CATALYST FOR HYDROGEN EVOLUTION REACTION CONTAINING RUTHENIUM-BASED ALLOY, WATER ELECTROLYSIS ELECTRODE CONTAINING THE SAME, AND METHOD OF MANUFACTURING THE SAME

NºPublicación:  US2025250698A1 07/08/2025
Solicitante: 
KOREA INST SCI & TECH [KR]
KOREA INSTITUTE OF SCIENCE AND TECHNOLOGY
US_2025250698_PA

Resumen de: US2025250698A1

Disclosed herein are a catalyst for a hydrogen evolution reaction, a water electrolysis electrode including the same, and a method of manufacturing the same, wherein the catalyst can be manufactured at room temperature, and catalyst diversity can be given through an alloy structure including ruthenium and two or more metals. According to the present disclosure, the catalyst can be manufactured at room temperature due to characteristics of an electroplating manufacturing method, and the catalyst diversity can be given through the alloy structure that includes ruthenium and two or more metals.

MESH OXYGEN ELECTRODE WITH SQUARE MACROPORES FOR ANION-EXCHANGE MEMBRANE UNITIZED REGENERATIVE FUEL CELL AND ANION-EXCHANGE MEMBRANE UNITIZED REGENERATIVE FUEL CELLE INCLUDING THE SAME

NºPublicación:  KR20250118913A 07/08/2025
Solicitante: 
동국대학교산학협력단서울대학교산학협력단한국공학대학교산학협력단기초과학연구원
KR_20250118913_PA

Resumen de: KR20250118913A

본 발명은, 평행하게 배열된 복수의 탄소나노튜브를 포함하는 탄소나노튜브 층을 2개층 이상 적층하여 이루어지는 탄소나노튜브 구조체 및 상기 탄소나노튜브 구조체 상에 형성된 촉매층을 포함하되, 상기 탄소나노튜브 구조체에 포함된 임의의 탄소나노튜브 층에 포함된 평행하게 배열된 복수의 탄소나노튜브가, 상부 또는 하부에 이웃한 탄소나노튜브 층에 포함된 평행하게 배열된 복수의 탄소나노튜브와 직교해 형성된 사각형의 매크로 기공을 포함하는 것을 특징으로 하는, 음이온 교환막 일체형 연료전지용 산소 전극 및 이를 포함하는 음이온 교환막 일체형 연료전지에 대한 것이다.

Monitoring system for water electrolysis device and method for monitoring water electrolysis device using the same

NºPublicación:  KR20250119076A 07/08/2025
Solicitante: 
박경섭
KR_20250119076_PA

Resumen de: KR20250119076A

본 발명의 일 측면에 따르면, 수전해 장치의 전극 상태를 지속적이고 효과적으로 모니터링 할 수 있는 수전해 장치의 모니터링 시스템 및 이를 이용한 수전해 장치의 모니터링 방법을 제공할 수 있다.

SODIUM FORMATE HYDROGEN EXTRACTION SYSTEM OPERATION AND PRODUCTION OF HYDROGEN AND METHANOL

NºPublicación:  WO2025165433A2 07/08/2025
Solicitante: 
NUSCALE POWER LLC [US]
NUSCALE POWER, LLC
WO_2025165433_PA

Resumen de: WO2025165433A2

An integrated energy system comprising a power plant including at least one nuclear reactor and electrical power generation system, the at least one nuclear reactor being configured to generate steam, and the electrical power generation system being configured to generate electricity, a desalination system configured to receive at least a portion of the electricity and steam to produce brine, an electrolysis process configured to process the brine into Sodium Hydroxide (NaOH), a Sodium Formate (HCOONa) production process configured to receive the Sodium Hydroxide (NaOH) to produce Sodium Formate (HCOONa), a Hydrogen (H2) extraction reactor configured to receive the Sodium Formate (HCOONa) and produce Hydrogen (H2), and a fuel cell configured to receive the Hydrogen (H2).

CO2 MITIGATION SYSTEM AND METHOD OF USE

NºPublicación:  WO2025165427A1 07/08/2025
Solicitante: 
UTILITY GLOBAL INC [US]
UTILITY GLOBAL, INC
WO_2025165427_PA

Resumen de: WO2025165427A1

Herein discussed is a method of carbon capture comprising providing a reactor having an anode, a cathode, and an electrolyte between and in contact with the anode and the cathode, wherein the electrolyte conducts oxide ions and electrons; introducing a carbonaceous gas to the anode; introducing steam and hydrogen (H2) or carbon dioxide (CO2) and carbon monoxide (CO) to the cathode, wherein steam or CO2 is the dominant component; producing carbon dioxide (CO2) at the anode, wherein the CO2 partial pressure is greater than 18 kPa in the anode exhaust; and producing H2 or CO or both at the cathode. In an embodiment, the anode exhaust has a pressure of from 1 atm to 5 atm. In an embodiment, the CO2 content in the anode exhaust is from 20vol% to 100vol%.

HIGH-EFFICIENCY HYDROGEN PRODUCTION SYSTEM BY DIRECT AIR CAPTURE METHOD USING RENEWABLE ENERGY

NºPublicación:  WO2025165039A1 07/08/2025
Solicitante: 
LOWCARBON CO LTD [KR]
(\uC8FC)\uB85C\uC6B0\uCE74\uBCF8
WO_2025165039_PA

Resumen de: WO2025165039A1

The present invention relates to a high-efficiency hydrogen production system by a direct air capture method using renewable energy. According to an embodiment of the present invention, the high-efficiency hydrogen production system comprises: a direct air capture device in which a chemical reaction occurs when an alkaline liquid mixture containing a specific component, such as potassium hydroxide or sodium hydroxide, is brought into contact with air, to capture carbon dioxide from the air; an electrolysis tank into which pure water and the sodium carbonate or potassium carbonate solution generated in the process of the chemical reaction for capturing carbon dioxide in the direct air capture device are introduced and then electrolyzed by using renewable energy including solar or wind power generation energy, to generate a gas containing hydrogen and a liquid containing potassium hydroxide or sodium hydroxide and separate and extract the generated gas and liquid; a gas storage tank in which the gas separated and extracted from the electrolysis tank is stored; and a liquid storage tank in which the remaining liquid after the gas is separated and extracted from the electrolysis tank is stored and potassium hydroxide or sodium hydroxide contained in the liquid is reintroduced into the direct air capture device.

MXene nanosheet hybrid composite manufacturing method thereof and electrochemical catalyst including the same

Nº publicación: KR20250119417A 07/08/2025

Solicitante:

연세대학교산학협력단

KR_20250119417_PA

Resumen de: KR20250119417A

본 발명의 일실시예는 금속-양이온-맥신 나노시트 혼성체를 제공할 수 있다. 본 발명의 실시예에 따르면, 금속 입자/양이온/맥신 나노시트로 구성되는 혼성체를 제공함으로써, 높은 전류값과 낮은 과전압을 가진 우수한 전기화학적 성능을 갖는 수소발생반응 촉매를 제공할 수 있는 특징이 있다.

traducir