Ministerio de Industria, Turismo y Comercio LogoMinisterior
 

Alerta

Resultados 1045 resultados
LastUpdate Última actualización 22/03/2026 [07:01:00]
pdfxls
Publicaciones de solicitudes de patente de los últimos 60 días/Applications published in the last 60 days
previousPage Resultados 900 a 925 de 1045 nextPage  

一种碱性电解水制氢阵列自适应优化运行方法和装置

NºPublicación:  CN121381080A 23/01/2026
Solicitante: 
华电电力科学研究院有限公司
CN_121381080_PA

Resumen de: CN121381080A

本发明涉及电解水制氢技术领域,公开了一种碱性电解水制氢阵列自适应优化运行方法和装置,本发明通过实时获取并分析各电解槽的运行参数,系统能够动态生成精确的健康状态值,实现了对电解槽性能衰减的实时感知与量化评估;在此基础上,结合风光预测功率与系统需求所确定的总功率,以及基于安全运行边界确定的阵列目标工况,系统能够依据各电解槽的健康度进行前瞻性的运行状态调配。这不仅将运维模式从“故障后被动处理”转变为“衰退前预见性维护”,还有效规避了非健康槽的过载运行风险,同时优化了健康槽的负载分配,从而在保障系统安全稳定、延长电解槽整体寿命的同时,显著提升了制氢阵列的运行效率与经济性。

一种仿生叶脉式PEM电解池极板及方法

NºPublicación:  CN121381002A 23/01/2026
Solicitante: 
中国科学院长春应用化学研究所
CN_121381002_PA

Resumen de: CN121381002A

本发明提供了一种仿生叶脉式PEM电解池极板及方法,涉及PEM电解水制氢技术领域,电解池极板包括极板、主脉通道、侧脉通道、毛细脉通道、进水管和出水管,通过主脉通道、侧脉通道和毛细脉通道的平滑过渡、分级传输结构设计,使主脉通道承担主流体输送,侧脉通道实现二次分流,毛细脉通道延伸至极板全域,有效面积利用率≥95%,从原理上适配流体运动规律,降低转向阻力与涡流损耗,提升有效面积利用率,同时仿生分级结构使最大静压损失较传统蛇形流道降低40%以上,达到了低阻力的目的,流体在成对的极板中相对形成的闭合流道内的流速分布均匀,解决了现有流道结构存在流道阻力大、传质均匀性差、有效面积利用率低的技术问题。

一种基于Ce-FeCo-LDH/NF的电催化分解水催化剂的制备方法

NºPublicación:  CN121381037A 23/01/2026
Solicitante: 
南昌航空大学
CN_121381037_PA

Resumen de: CN121381037A

本发明公开了一种基于Ce‑FeCo‑LDH/NF的电催化分解水催化剂的制备方法,所述制备方法以泡沫镍(NF)为基底,通过原位生长得到Ce‑FeCo‑LDH/NF,本发明所制备的Ce‑FeCo‑LDH/NF催化剂可以高效地进行电催化分解水反应并且制备方法简单,成本低,适用大面积推广应用。

Crackless alloy capable of achieving double homogenization through 3D printing and preparation method and application of crack-free alloy

NºPublicación:  CN121380626A 23/01/2026
Solicitante: 
NORTHWESTERN POLYTECHNICAL UNIV
RESEARCH & DEVELOPMENT INSTITUTE OF NORTHWESTERN POLYTECHNICAL UNIV IN SHENZHEN
\u897F\u5317\u5DE5\u4E1A\u5927\u5B66,
\u897F\u5317\u5DE5\u4E1A\u5927\u5B66\u6DF1\u5733\u7814\u7A76\u9662
CN_121380626_PA

Resumen de: CN121380626A

The invention relates to the technical field of 3D printing, in particular to a crack-free alloy for achieving double homogenization through 3D printing and a preparation method and application of the crack-free alloy. The method comprises the steps that a metal salt precursor and a photosensitive resin solution are prepared; uniformly mixing the metal salt precursor with the photosensitive resin solution to form resin ink; a 3D printing structure is obtained based on resin ink and by means of the digital light processing 3D printing technology; sequentially sintering the 3D printing structure according to a preset temperature gradient to obtain a metal oxide; the metal oxide is treated for 4-8 h at the temperature of 800-1200 DEG C, mixed gas of hydrogen and argon is introduced, heat preservation is conducted for 5-10 h at the temperature of 400-800 DEG C, and the crack-free alloy is obtained. According to the method, the cracking phenomenon in the sintering process is reduced, and the sintered alloy structure is smooth and flat in surface and compact in microstructure.

一种316L不锈钢基NiFe催化剂、其制备方法及用途

NºPublicación:  CN121381053A 23/01/2026
Solicitante: 
宿迁绿能氢创科技有限公司
CN_121381053_A

Resumen de: CN121381053A

本发明提供一种316L不锈钢基NiFe催化剂、其制备方法及用途,所述316L不锈钢基NiFe催化剂的制备方法包括以下步骤:配置硝酸镍、硝酸铁和草酸的混合水溶液;将洁净的316L不锈钢基底浸入含有硝酸镍、硝酸铁和草酸的混合水溶液中;维持体系在60‑90℃常压条件下反应6‑12小时;反应结束后,取出产品,经去离子水、乙醇超声洗涤后,25‑80℃真空干燥,得到316L不锈钢基NiFe催化剂。本发明通过一步低温常压浸渍法在316L不锈钢基底上原位生长高性能NiFe(C2O4)2(OH)催化剂,该催化剂适用于工业级绿氢制备系统的阳极析氧反应。

一种碱水电解制氢隔膜及其制备方法

NºPublicación:  CN121381077A 23/01/2026
Solicitante: 
天津工业大学
CN_121381077_PA

Resumen de: CN121381077A

本发明公开一种碱水电解制氢隔膜及其制备方法,属于隔膜制备技术领域。包括以下步骤:将聚砜与聚苯并咪唑溶解于N,N‑二甲基乙酰胺中,在室温下搅拌、消泡,得到均相铸膜液;将所得铸膜液均匀倾倒于洁净干燥玻璃板前端,刮涂,形成液态膜;液态膜在空气中暴露后,转移至异丙醇与去离子水的混合凝固浴中发生相转化,剥离固化隔膜,依次经去离子水浸泡除残余溶剂、30wt%的KOH溶液离子溶剂化,得到西瓜皮仿生多孔复合膜,即碱水电解制氢隔膜。本发明通过创新设计制备工艺与结构,突破现有碱性电解制氢隔膜“高离子传导性与高耐久性难以兼顾”的技术瓶颈,在结构性能、电化学效能、环境适应性及长期服役稳定性等方面展现多维度优势。

Multi-generation comprehensive energy system and method based on renewable energy and methanol driving

NºPublicación:  CN121383454A 23/01/2026
Solicitante: 
SHANDONG UNIV
\u5C71\u4E1C\u5927\u5B66
CN_121383454_PA

Resumen de: CN121383454A

The invention provides a multi-generation comprehensive energy system and method based on renewable energy and methanol driving, and belongs to the technical field of comprehensive energy. Comprising a methanol photo-thermal utilization system, a photovoltaic and wind power generation control system, an organic Rankine cycle system, a double-effect absorption refrigeration system, an air source heat pump system, a proton exchange membrane water electrolysis system and a gas-fired boiler system. The methanol photo-thermal utilization system is used for absorbing solar heat to realize photo-thermal of methanol and outputting combustion raw materials to the gas-fired boiler system; the photovoltaic and wind power generation control system outputs electric energy to a storage battery and a municipal power grid based on photovoltaic and wind power renewable energy sources; the system comprises an air source heat pump system, a gas-fired boiler system, a double-effect absorption refrigeration system and an organic Rankine cycle system. The proton exchange membrane water electrolysis system electrolyzes water in a heat storage water tank in the gas-fired boiler system to generate hydrogen and oxygen.

水电解用电极、水电解用阳极、水电解用阴极、水电解单元和水电解装置

NºPublicación:  CN121399297A 23/01/2026
Solicitante: 
松下知识产权经营株式会社
CN_121399297_PA

Resumen de: WO2024262443A1

This electrode 1 for water electrolysis comprises a conductive base material 10 and a layered double hydroxide layer 20. The catalyst layer 20 is provided on the surface of the conductive base material 10. The layered double hydroxide layer 20 comprises a roughness layer 20r. With respect to the layered double hydroxide layer 20, the ratio Ptr of the thickness t20r of the roughness layer 20r to the thickness t20 of the layered double hydroxide layer 20 is 4.8% or more.

Nanoparticles, use thereof and method for producing metal nanoparticles

NºPublicación:  CN121398905A 23/01/2026
Solicitante: 
UNIV OF HELSINKI
\u8D6B\u5C14\u8F9B\u57FA\u5927\u5B66
CN_121398905_PA

Resumen de: CN121398905A

In the present invention, there is provided a nanoparticle comprising a plasmon metal and a catalytic metal, characterized in that: both the plasmon metal and the catalytic metal exist on the surface of the nanoparticle; wherein the nanoparticles comprise from 0.1 wt% to 5 wt% of the catalytic metal; and wherein the catalytic metal is capable of catalyzing a hydrogen evolution reaction. The invention also relates to a preparation method and application of the nanoparticles.

一种Ni/NiO@RE2O3/C纳米催化剂及其百克级制备方法和应用

NºPublicación:  CN121372429A 23/01/2026
Solicitante: 
厦门大学
CN_121372429_PA

Resumen de: CN121372429A

本发明属于AEMWE催化应用领域,具体涉及一种Ni/NiO@RE2O3/C纳米催化剂及其百克级制备方法和应用。本发明提供的Ni/NiO@RE2O3/C纳米催化剂的百克级制备方法包括将乙酰丙酮镍和稀土醋酸盐以及碳载体于溶剂中超声分散均匀,再将所得分散液加热搅拌至蒸干后研磨,之后将研磨物于含氢气体中煅烧,以使得乙酰丙酮镍转变成Ni和NiO,且稀土醋酸盐转变为稀土氧化物。采用该方法可以实现Ni/NiO@RE2O3/C纳米催化剂的百克级规模制备,且所得Ni/NiO@RE2O3/C纳米催化剂可以显著提升碱性HER产氢效率,在AEMWE的MEA上展现出优异的电催化性能。

Electricity-heat-hydrogen comprehensive energy system based on thermochemical energy storage

NºPublicación:  CN121382357A 23/01/2026
Solicitante: 
XIAN THERMAL POWER RES INSTITUTE CO LTD
HUANENG WUHAN POWER GENERATION CO LTD
\u897F\u5B89\u70ED\u5DE5\u7814\u7A76\u9662\u6709\u9650\u516C\u53F8,
\u534E\u80FD\u6B66\u6C49\u53D1\u7535\u6709\u9650\u8D23\u4EFB\u516C\u53F8
CN_121382357_PA

Resumen de: CN121382357A

The invention discloses an electricity-heat-hydrogen comprehensive energy system based on thermochemical energy storage, which is characterized in that an outlet of a thermodynamic cycle system is communicated with an inlet of a steam turbine, a steam extraction opening of the steam turbine is communicated with a shell side inlet of a thermochemical reactor, a shell side outlet of the thermochemical reactor is communicated with an inlet of a solid oxide electrolytic tank, and a shell side outlet of the solid oxide electrolytic tank is communicated with a shell side outlet of the steam turbine; a hydrogen outlet of the solid oxide electrolytic tank is communicated with an inlet of the hydrogen storage tank, an oxygen outlet of the solid oxide electrolytic tank is communicated with an inlet of the oxygen storage tank, an outlet of the hydrogen storage tank is communicated with an inlet of the combustion chamber, an outlet of the oxygen storage tank is communicated with an inlet of the combustion chamber, and an outlet of the combustion chamber is communicated with an inlet of the steam turbine. By means of the system, a unit can better absorb new energy for power generation, and stable operation of a power grid is kept.

Electrochemical energy storage collaborative storage method, device and equipment of integrated energy system

NºPublicación:  CN121395470A 23/01/2026
Solicitante: 
HUADIAN ELECTRIC POWER RES INSTITUTE CO LTD
TSINGHUA SHENZHEN INT GRADUATE SCHOOL
\u534E\u7535\u7535\u529B\u79D1\u5B66\u7814\u7A76\u9662\u6709\u9650\u516C\u53F8,
\u6E05\u534E\u5927\u5B66\u6DF1\u5733\u56FD\u9645\u7814\u7A76\u751F\u9662
CN_121395470_PA

Resumen de: CN121395470A

The invention discloses an electrochemical energy storage collaborative storage method, device and equipment for an integrated energy system, and relates to the technical field of energy collaborative control, and the method comprises the steps: obtaining a parameter value of a measurement parameter for switching electrochemical energy storage to hydrogen production operation; identifying the parameter type of the acquired measurement parameter, wherein the parameter type comprises the residual electric quantity generated by electrochemical energy storage, the net income of transmitting the residual electric quantity from an electric quantity production place to an electric quantity supply place for selling, and the hydrogen production efficiency of converting the residual electric quantity into hydrogen; in combination with the three parameter types mentioned above, when the obtained parameter values meet the triggering conditions of one and/or multiple parameter types of the three parameter types, electrochemical energy storage is switched into hydrogen production operation, so that the specific parameter values can be obtained, and the hydrogen production efficiency can be improved. The specific numerical value of the parameter value of the measurement parameter is determined, so that the electrochemical energy storage operation is switched into the hydrogen production operation under different specific triggering conditions.

过渡金属催化剂及其制备方法与应用

NºPublicación:  CN121381063A 23/01/2026
Solicitante: 
蚌埠学院
CN_121381063_PA

Resumen de: CN121381063A

本发明公开了一种过渡金属催化剂及其制备方法与应用,所述过渡金属催化剂具有纳米花结构,制作方法为:先配置铁盐、镍盐、尿素混合溶液,通过水热反应形成铁镍氢氧化物Fe‑Ni(OH)2,所述镍盐、铁盐的摩尔比为5~25:1,所述镍盐、尿素的摩尔比例为1.4~3.5:1;然后以Fe‑Ni(OH)2为原料,含磷化合物或磷粉作为磷源,通过化学气相沉积法,制备Fe‑NiP过渡金属催化剂,Fe‑NiP过渡金属催化剂过电位降低。本发明还进一步用气相沉积法引入硫源,在催化剂表面实现S掺杂,制备得到Fe,S‑NiP催化剂。这种方法引入的硫元素,不仅能够优化催化性能,还能够避免硫元素毒害磷化物、腐蚀基底,提升催化稳定性,本发明制得的催化剂在电催化制氢应用中具有广泛的工业应用前景。

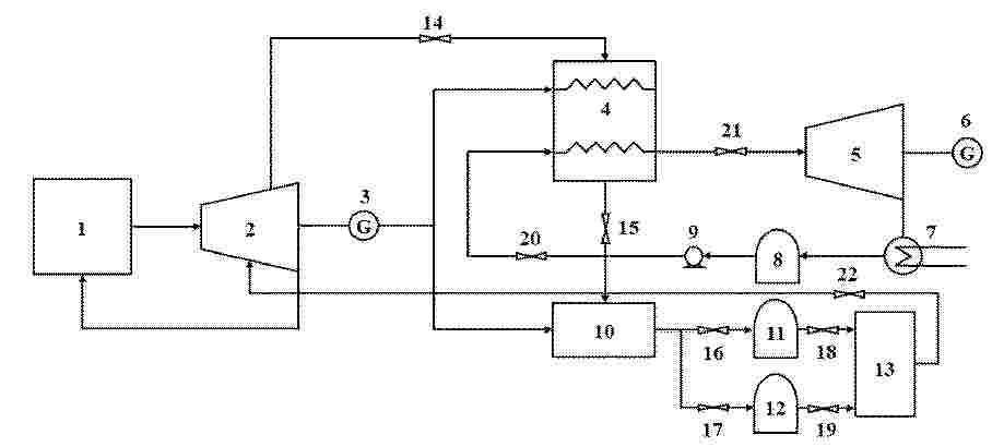
Method for preparing super pure steel by directly reducing zero carbon with H2

NºPublicación:  CN121380483A 23/01/2026
Solicitante: 
HUAWU BEIJING TECH CO LTD
\u5316\u7269\uFF08\u5317\u4EAC\uFF09\u79D1\u6280\u6709\u9650\u516C\u53F8
CN_121380483_A

Resumen de: CN121380483A

The invention belongs to the technical field of ferrous metallurgy, and discloses a method for preparing super pure steel by directly reducing zero carbon with H2, which comprises the following steps: S1, electrolyzing water with green electricity to prepare hydrogen; s2, carrying out selective reduction by utilizing an H2 shaft furnace; s3, hot press molding, wherein the HBI apparent density is greater than or equal to 5.0 g/cm; s4, melting and slagging in an electric furnace; s5, refining and removing O to obtain super pure steel; according to the invention, hydrogen is prepared by electrolyzing water with green electricity, so that zero-carbon hydrogen production is realized; in the H2 shaft furnace reduction process, selective reduction is achieved by controlling the temperature of a reduction section, the reduction time and other process parameters, the oxidation period and the reduction period in a traditional electric furnace process are fused into a whole, a traditional complex steelmaking process is replaced, and super-pure steel is obtained through one-step melting separation-smelting; the history of carbon metallurgy is thoroughly eliminated in steel smelting, and the process of obtaining the super pure steel is simpler.

System and method for preparing green alcohol by coupling green hydrogen with green carbon

NºPublicación:  CN121372246A 23/01/2026
Solicitante: 
GUANGDONG NEW ENERGY STORAGE NATIONAL RES INSTITUTE CO LTD
\u5E7F\u4E1C\u65B0\u578B\u50A8\u80FD\u56FD\u5BB6\u7814\u7A76\u9662\u6709\u9650\u516C\u53F8
CN_121372246_PA

Resumen de: CN121372246A

The invention discloses a system and a method for preparing green alcohol by coupling green hydrogen with green carbon. The system comprises an electrolytic hydrogen production device, an oxygen-enriched combustion and carbon capture device, a synthesis gas preparation device, a methanol synthesis device and a methanol rectification device, the electrolytic hydrogen production device is used for producing hydrogen and oxygen by electrolyzing water; the synthesis gas preparation device is used for producing synthesis gas through biomass gasification; the oxygen-enriched combustion and carbon capture device is used for producing carbon dioxide through oxygen-enriched combustion, flue gas recirculation and flue gas carbon capture; the methanol synthesis device is connected with the electrolytic hydrogen production device, the oxygen-enriched combustion and carbon capture device and the synthesis gas preparation device to produce crude methanol; and the methanol rectification device is connected with the methanol synthesis device to produce refined methanol. According to the invention, a low-carbon and high-efficiency renewable energy system can be constructed, and the large-scale development and utilization efficiency of wind and light resources can be effectively improved.

氢氧化钴电极及其制备方法与应用

NºPublicación:  CN121381027A 23/01/2026
Solicitante: 
浙江理工大学
CN_121381027_PA

Resumen de: CN121381027A

本申请公开了一种氢氧化钴电极,所述氢氧化钴电极为泡沫镍负载的氢氧化钴,所述氢氧化钴为非晶相氢氧化钴,所述氢氧化钴的微观结构为纳米针。本申请所得电极具有催化活性较高和反应动力学较强的特点。本申请还公开了氢氧化钴电极的制备方法与应用。

Hydrogen embrittlement resistant beta-type titanium alloy and application thereof

NºPublicación:  CN121380673A 23/01/2026
Solicitante: 
INSTITUTE OF METAL RES CHINESE ACADEMY OF SCIENCES
\u4E2D\u56FD\u79D1\u5B66\u9662\u91D1\u5C5E\u7814\u7A76\u6240
CN_121380673_PA

Resumen de: CN121380673A

The invention belongs to the field of titanium alloy materials, particularly relates to a hydrogen embrittlement-resistant beta-type titanium alloy and application thereof, and is expected to be applied to the fields of deep sea engineering, hydrogen energy and the like which bear extreme hydrogen environments. The hydrogen embrittlement-resistant beta-type titanium alloy comprises the following elements in percentage by mass: 8-28% of one or a mixture of Mo and V, 0-5% of one or a mixture of more than two of Al, Cr, Fe, Sn and Zr, and the balance of titanium, wherein the total mass fraction of the Mo and the V is 8-28%, and the total mass fraction of the Al, the Cr, the Fe, the Sn and the Zr is 0-5%. The alloy is metastable beta titanium alloy or beta single-phase titanium alloy, has high hydrogen solid solubility and inhibits brittle hydride transformation, main alloying elements are Mo and V elements, high corrosion resistance and hydrogen permeation resistance of the material are guaranteed, and other alloy elements are combined to optimize the comprehensive mechanical property of the alloy. The hydrogen embrittlement resistant beta-type titanium alloy material is reasonable in design, the preparation method is simple and controllable, and large-scale industrial application is facilitated.

一种Ru-NiCoP/NF自支撑电极及其制备方法和应用

NºPublicación:  CN121381047A 23/01/2026
Solicitante: 
许继集团有限公司西安交通大学
CN_121381047_PA

Resumen de: CN121381047A

本发明提供一种Ru‑NiCoP/NF自支撑电极及其制备方法和应用。所述Ru‑NiCoP/NF自支撑电极以泡沫镍为基体,以负载在泡沫镍上的钌掺杂的磷化镍钴为活性组份,钌掺杂的磷化镍钴是具有海胆状形貌的三维复合纳米结构,钌掺杂的磷化镍钴中Ru包含Ru3+和Ru0两种价态,Ni以Ni2+的价态存在,Co包含Co2+和Co3+两种价态。所述Ru‑NiCoP/NF自支撑电极,在析氢反应与析氧反应过程中具有良好的催化活性,可用于电解水。

低铱载量复合析氧催化剂及其制备方法和应用

NºPublicación:  CN121381018A 23/01/2026
Solicitante: 
南京大学
CN_121381018_PA

Resumen de: CN121381018A

本发明公开了一种低铱载量复合析氧催化剂及其制备方法和应用,属于电解制氢技术领域。制备方法为:(1)将MOF金属源、有机配体、反应溶剂、分散剂和调制剂混合反应得到粉末混合物;(2)煅烧所得粉末混合物,得到催化剂前驱体载体;(3)对催化剂前驱体载体进行酸处理,干燥后得到多孔金属氧化物粉末;(4)制备双金属前驱体粉末;(4)将两种粉末与碱性固体试剂及无机物盐混合,煅烧后得到低铱载量复合析氧催化剂。本发明的复合材料通过表面阴离子掺杂与稀土金属修饰的协同作用,有效调控氧化铱的电子结构,增强氧中间体的吸附行为,从而在极低铱负载条件下,显著提升在酸性介质中的析氧反应活性和电化学稳定性。

一种非对称结构碱性水电解复合隔膜的制备方法

NºPublicación:  CN121381076A 23/01/2026
Solicitante: 
铁岭博联新材料科技有限公司

Resumen de: CN121381076A

本发明公开了一种非对称结构碱性水电解复合隔膜的制备方法,属于碱性水电解制氢复合隔膜领域。所述制备方法,包括如下步骤:1)将树脂、溶剂、添加剂以及亲水纳米粒子均匀混合,得到均相溶液;2)对PPS滤网进行热处理定型、表面粗糙化改性;3)在底膜表面刮涂浆料A,一次预固化后完全贴合处理过的PPS滤网,随后在PPS滤网上侧狭缝挤出涂覆浆料B,二次预固化处理,得到湿膜;4)将预固化后的湿膜置入凝固浴中相分离固化,置换萃取溶剂并洗涤干净后去除浮水。所制备的膜具有疏松层和致密层构成的非对称结构,与商用Zirfon PERL隔膜相比,所制备的隔膜具有更低面电阻和更高的泡点压力,并且具备更高的强度以及耐折性能。

一种三异质结型压电析氢催化剂的合成及其高效压电催化产氢方法

NºPublicación:  CN121381044A 23/01/2026
Solicitante: 
东南大学
CN_121381044_PA

Resumen de: CN121381044A

本发明涉及纳米压电析氢催化剂电催化产氢技术领域,公开了一种三异质结型高敏压电析氢催化剂的合成方法,采用水热‑煅烧‑静电自组装耦合的方法,制备得到目标催化剂;该方法先通过水热合成出硫化钼/硫化镉的异质结构前驱体,使其具有优异的析氢性能及导电性,接着将前驱体进行煅烧,破坏材料对称结构产生晶格畸变,使得压电性能增强,最后通过调控表面电荷状态,利用正负电荷间的静电吸引作用,将其与钨酸铋进行定向自组装,形成稳定的异质界面,从而合成目标催化剂;并应用于压电催化产氢系统,通过超声进行压电析氢反应产氢;本发明制备催化剂在压电催化制氢中具有优良的析氢性能及稳定性,析氢过电位明显下降,产氢量显著增加。

一种PEM电解水制氢过程中的关键参数监测及预警方法

NºPublicación:  CN121385502A 23/01/2026
Solicitante: 
华电重工机械有限公司
CN_121385502_PA

Resumen de: CN121385502A

本发明涉及制氢系统的电性能测试技术领域,公开了一种PEM电解水制氢过程中的关键参数监测及预警方法。该方法包括:向电解槽注入复合激励信号,其振幅与实时工作电流密度、平均温度相关;采集多维度运行参数,对电压响应信号进行时频域联合处理得到时频谱图;基于时频谱图提取实时谐波失真特征向量及阻抗变化量,计算与基准向量的频谱偏移量,结合频段能量比判定故障倾向类型及区域;拼接特征向量经轻量化人工智能模型推理输出故障概率分布,执行分级预警。本发明通过多信号激励与多维参数融合分析,提升故障识别的及时性与准确性,实现电解槽运行状态的精准监测与分级预警,保障制氢过程稳定可靠。

AEMWE电解槽用共晶高熵合金基气体扩散层及制备方法

NºPublicación:  CN121373468A 23/01/2026
Solicitante: 
天津理工大学
CN_121373468_PA

Resumen de: CN121373468A

本发明属于电解水制氢技术领域,公开了一种AEMWE电解槽用共晶高熵合金基气体扩散层及制备方法,该方法采用气雾化法制备成分为AlFeCoCrNi2.1的共晶高熵合金球形粉末;通过SLM工艺在优化参数下建立具有三维仿晶格超结构的模型;采用选区激光熔化技术,将共晶高熵合金球形粉末根据所述模型一体化成形为气体扩散层构件后进行热处理和电化学脱合金处理,以在表面形成三维双连续纳米多孔结构。本发明将新颖的高熵合金、先进的SLM增材制造技术、结构设计理念以及系统的后处理工艺相结合,成功地创造出性能优异、结构可控、制备可靠的新型EHEA基气体扩散层,推动了高性能电解水装置的发展,为产业化应用奠定了坚实的基础。

一种纳米共价有机框架的制备方法及其在光催化析氢中的应用

NºPublicación:  CN121378629A 23/01/2026
Solicitante: 
华东理工大学
CN_121378629_A

Resumen de: CN121378629A

本发明涉及一种共价有机框架(COF)纳米颗粒的制备方法。该方法采用聚乙烯吡咯烷酮作为位阻稳定剂,调控成核与生长行为,获得均匀分散的纳米级COF胶体,解决传统工艺制备颗粒尺寸偏大、激子利用率低的问题。所述纳米COF材料在光吸收与电荷分离方面表现较优,可有效抑制激子复合,提升载流子生成与传输效率。该材料适用于光催化析氢等反应,并在同类条件下体现出稳定可重复的性能,适合于规模化应用的进一步开发。

一种多孔传输层及其制备方法及应用

Nº publicación: CN121381019A 23/01/2026

Solicitante:

重庆大学

Resumen de: CN121381019A

本发明公开了一种多孔传输层的制备方法,包括如下步骤:1)将含钛金属的粉末颗粒与有机溶剂混合均匀,获得混合浆料;2)将步骤1)得到的混合浆料涂覆于钛基材料表面,干燥后,得到预制气水传输层;3)将步骤2)得到的预制气水传输层进行真空烧结,冷却,得到多孔传输层。本申请的多孔传输层,仅采用含钛金属的粉末颗粒和有机溶剂的浆料体系,涂覆至钛基材料后,通过在中低温(500‑900℃)的真空条件下(≤10‑3Pa)烧结制备,可确保钛颗粒间形成烧结颈的同时,保持涂层微孔结构完整性和与钛基材料间的结合强度;相对于现有钛烧结温度≥1000℃,不仅可显著降低烧结能耗,还可避免过度烧结引起的钛颗粒涂层孔隙率降低等问题。

traducir