Ministerio de Industria, Turismo y Comercio LogoMinisterior
 

Hidrógeno electrolítico

Resultados 330 resultados
LastUpdate Última actualización 09/02/2026 [06:55:00]
pdfxls
Publicaciones de solicitudes de patente de los últimos 60 días/Applications published in the last 60 days
Resultados 1 a 330  

一种基于风电决策不确定性的电力系统评估方法及系统

NºPublicación:  CN121485163A 06/02/2026
Solicitante: 
贵州电网有限责任公司
CN_121485163_PA

Resumen de: CN121485163A

本发明公开了一种基于风电决策不确定性的电力系统评估方法,涉及电力系统可靠性评估技术领域,包括获取电力系统基础参数,根据基础参数对风力发电机备用容量进行建模;基于风力发电机组的桨距角可调节范围对备用容量进行量化,根据备用容量的供给建立风力发电机决策依赖模型;根据风速预测误差和风力发电机浆距角决策关系建立电力系统可靠性评估方法,建立马尔可夫模型监测电力系统元件的随机性特点。本发明有效解决了传统评估方法中对风电系统不确定性的挑战,提高了对风电系统运行状态的精准度和可靠性,提升了电力系统的适应性和稳定性。实时监测和评估风电系统的运行状况,为电力系统运维和管理提供了有力支持。

一种自发电的交通综合杆

NºPublicación:  CN121474048A 06/02/2026
Solicitante: 
临汾市燎原城市照明有限公司
CN_121474048_PA

Resumen de: CN121474048A

本发明提供一种自发电的交通综合杆,涉及交通设备技术领域。一种自发电的交通综合杆,包括杆体、机械单元、电力单元和负载;杆体为中空结构,机械单元包括风扇、第一传动轴、第一传动圆台、第二传动圆台和第二传动轴,风扇安装于杆体顶端,风扇的转轴穿入杆体并与杆体内的第一传动轴连接,第一传动轴底部安装第一传动圆台,第一传动圆台与第二传动圆台抵接,第二传动圆台远离第一传动圆台的一侧与第二传动轴连接,电力单元包括发电机、电池,负载包括交通信号灯,第二传动轴与发电机连接,发电机与电池通过整流器连接,电池与负载连接,发电机的转轴的轴承处安装有挤压油膜阻尼器。本发明提供一种能够自发电、自供电的交通综合杆。

一种适用于风电机组的可扩容装配式基础及其施工方法

NºPublicación:  CN121473381A 06/02/2026
Solicitante: 
三峡珠江发电有限公司三峡新能源发电(新丰)有限公司
CN_121473381_PA

Resumen de: CN121473381A

一种适用于风电机组的可扩容装配式基础及其施工方法,包括以下步骤:基坑开挖形成基础所需的平整地面;吊装套筒,将若干个基础环片吊装至套筒周围,并将基础环片上的连接锚栓插接至安装通孔内;通过环向螺栓将相邻基础环片连接;待基础环片吊装完成后,将基础锚杆伸入地锚施工孔内进行地基钻孔作业,钻至指定深度后进行全长注浆锚固作业;向后浇空腔内浇筑灌浆液,直至灌浆液从安装通孔渗至安装凹槽;对环向螺栓进行预应力紧固,并向连接孔内注入灌浆液;根据上部承载力的需要,在基础环片外围施工扩展桩基,并铺设扩展环片;利用高强螺栓将连接组件安装至连接键槽和安装通槽内,进而完成扩展环片的安装。本申请能够实现风电机组的稳定扩容。

一种风电机组安全运行调控系统

NºPublicación:  CN121474067A 06/02/2026
Solicitante: 
江西龙源新能源有限公司
CN_121474067_PA

Resumen de: CN121474067A

本发明涉及运行调控技术领域,具体为一种风电机组安全运行调控系统,系统包括状态感知模块、故障耦合识别模块、状态迁移控制模块、调控策略筛选模块和接口执行隔离模块。本发明,通过历史运行状态标签与状态迁移特性提取形成迁移路径序列,实现对状态跃迁机制的精细化控制,在筛选控制指令过程中对目标参数区间进行匹配比对,规避与当前工况不兼容的调控动作,指令执行前结合瞬态电参量变化趋势判定风险事件并设定接口权限隔离策略,可在提升故障识别精度与响应针对性的同时,有效规避调控指令因突发工况引发的执行异常,提升风电机组全周期运行的安全鲁棒性与调控效果的实时闭环一致性。

一种海上风电交流送出系统动态频率主动支撑方法及设备

NºPublicación:  CN121485100A 06/02/2026
Solicitante: 
上海电力大学中国电力科学研究院有限公司国网福建省电力有限公司电力科学研究院
CN_121485100_PA

Resumen de: CN121485100A

本发明涉及一种海上风电交流送出系统动态频率主动支撑方法及设备,方法包括:实时获取风电场数据;将风电场数据加入工况样本集获取新工况样本集,计算新工况样本集在不同属性上生成的排列质量函数,利用Zhou组合规则将各排列质量函数融合,获取排列质量函数信度值;利用基于最大熵的有序加权平均算子将排列质量函数信度值转化为工况发生概率;基于预建立的典型工况下最优控制环参数库,获取当前工况下的实时控制参数,进行系统动态频率主动支撑;典型工况下最优控制环参数库根据预建立的工况样本集及基于随机排列集的海上风电不确定量化理论框架建立。与现有技术相比,本发明精准量化海上多重不确定性,为频率控制提供可靠环境感知依据。

一种风电叶片复合材料层的盐雾腐蚀试验的测试装置及方法

NºPublicación:  CN121476026A 06/02/2026
Solicitante: 
华能澜沧江新能源有限公司云南博泰工程质量检测有限公司华能澜沧江水电股份有限公司
CN_121476026_PA

Resumen de: CN121476026A

本发明涉及风电叶片材料测试技术领域,公开了一种风电叶片复合材料层的盐雾腐蚀试验的测试装置及方法。该方法获取风电叶片复合材料涂层制备参数,为后续性能评估提供涂层基础信息;再基于预设的盐雾试验环境控制参数,生成动态盐雾环境模拟条件,以更贴合实际户外环境;随后构建多传感器耦合监测网络,对复合材料涂层的腐蚀进程进行实时数据采集,实现腐蚀过程的全面追踪;接着利用腐蚀特性分析算法处理实时数据,生成多维度腐蚀特征指标,量化表征涂层腐蚀状况;最后结合涂层特性参数和多维度腐蚀特征指标,评估新材料涂层的抗腐蚀稳定性。该方法可更精准反映涂层在实际环境中的抗腐蚀性能,为风电叶片复合材料涂层研发与应用提供支持。

一种基于绝对参考系的风电零漂自动校准方法及系统

NºPublicación:  CN121475389A 06/02/2026
Solicitante: 
国家电投集团湖北电力有限公司国家电投集团数字科技有限公司国家电投集团湖北电力有限公司风电分公司国核信息科技有限公司
CN_121475389_PA

Resumen de: CN121475389A

本发明属于风力发电技术领域,提供了一种基于绝对参考系的风电零漂自动校准方法及系统,包括:获取风电机组的振动加速度;基于绝对参考系分离所获取的振动加速度中的重力加速度,得到零漂修正值;根据所得到的零漂修正值,得到修正后的振动信号;计算修正后振动信号的关键特征值;根据所得到的关键特征值完成风电零漂的自动校准。

一种海上风电场惯量时空分布特性分析方法及系统

NºPublicación:  CN121474063A 06/02/2026
Solicitante: 
中国南方电网有限责任公司华中科技大学
CN_121474063_PA

Resumen de: CN121474063A

本申请属于电力系统惯量分析领域,具体公开了一种海上风电场惯量时空分布特性分析方法及系统。本申请基于海上风电场的外部风速和风机排列位置通过尾流模型获取风速分布信息,为后续分析提供了更真实的风速条件基础;在此基础上结合风机控制参数,通过K均值聚类获取分类结果和质心数据,有效简化惯量评估的问题,实现了对风机群的合理归类;进而根据分类结果,通过预设风机等效惯量模型和质心数据提取主导振荡频率处的幅频信息,这弥补了传统评估指标的不精确性,提供了更可靠的惯量动态特征;最终,基于幅频信息获取惯量与惯量响应速度的时空分布图,解决传统方法未考虑惯量时空分布规律的缺陷,实现对场站惯量时空分布特性的直观准确分析。

一种风电送出线路故障检测方法

NºPublicación:  CN121474062A 06/02/2026
Solicitante: 
云南电网有限责任公司文山供电局
CN_121474062_PA

Resumen de: CN121474062A

本申请提供一种风电送出线路故障检测方法,包括搭建双馈风机模型,在输出线路上设置故障并分析故障特征,根据过渡电阻和故障距离的不同,采集故障暂态电流数据并得出状态转移矩阵;最后提取故障特征并利用已经搭建并训练好的CNN‑BiLSTM模型进行故障检测。本申请所提供的故障检测方案所采用数据为原始暂态电流数据,提取简单,利用不同故障位置其波形特征存在的差异便可准确判别不同故障区域,该方案一条输电线路上只靠一个保护装置获取故障数据,便能实现整段线路的故障区域识别,具有低成本、高效率的优点,所提出的故障检测方案规避了复杂的计算以及阈值的整定,所提深度学习方法具有实时监测和快速捕捉故障信息的能力。

基于纳米云母改性的协调剂的制备方法、环氧树脂复合材料、叶片和风力发电机组

NºPublicación:  CN121471587A 06/02/2026
Solicitante: 
北京金风科创风电设备有限公司
CN_121471587_PA

Resumen de: CN121471587A

本发明提供一种基于纳米云母改性的协调剂的制备方法、环氧树脂复合材料、叶片和风力发电机组。所述制备方法包括:将纳米云母粉先以1~3℃/min的速率升温至210~220℃,保温5~10min,随后再以2~5℃/min的速率升温至350~355℃,继续保温2~5min,最后空冷至室温,得到纳米云母粉剂;将2~5份壳聚糖溶液、1~3份十二烷基苯磺酸钠加入到4~7份氯化镧溶液中,随后再加入2~4份片状石墨烯剂,搅拌混匀充分,得到壳聚糖调节石墨烯液;将所述纳米云母粉剂和所述壳聚糖调节石墨烯液混匀并干燥,得到所述基于纳米云母改性的协调剂。根据本发明的基于纳米云母改性的协调剂有利于改善环氧树脂复合材料的弯曲强度和断裂伸长率。

风电混塔管片纵向接缝连接结构及连接方法

NºPublicación:  CN121473643A 06/02/2026
Solicitante: 
华能河南清洁能源有限公司
CN_121473643_PA

Resumen de: CN121473643A

本发明提供一种风电混塔管片纵向接缝连接结构及连接方法。所述风电混塔管片纵向接缝连接结构包括管片、连接件、支撑件、锁紧件、锁紧头和护套管;多个所述管片相对布置,所述连接件设于相邻所述管片端面之间,两侧设有开口,供所述钢筋和所述通道管插入,另相对两侧设有安装头,用于安装模板,所述连接单元与所述支撑座抵接,并与所述钢筋连接,所述护套管设于所述连接件内。所述风电混塔管片纵向接缝连接方法包括安装管片、安装锁紧件、安装连接件、安装护套管、一次灌浆、拆除锁紧件和二次灌浆等步骤。本发明提供的所述风电混塔管片纵向接缝连接结构及连接方法解决了现有的连接方案难以兼顾混凝土筒段施工成本和性能的问题。

风机叶片雷击监测系统、方法、装置、设备、介质及产品

NºPublicación:  CN121474071A 06/02/2026
Solicitante: 
张北旭弘新能源科技有限公司中国三峡新能源(集团)股份有限公司
CN_121474071_PA

Resumen de: CN121474071A

本发明涉及电子技术领域,公开了风机叶片雷击监测系统、方法、装置、设备、介质及产品,系统包括:电场传感器、声学传感器、振动传感器以及雷击监测模块,通过电场传感器采集风机叶片所处环境中的电场数据,通过声学传感器采集风机叶片所处环境中的声波数据,基于振动传感器采集风机叶片的振动数据,利用雷击监测模块根据电场数据、声波数据以及振动数据对风机叶片的雷击情况进行识别,得到风机叶片的雷击识别结果,实现对风机叶片雷击的高精度、实时监测,为及时采取维修措施提供可靠依据。

一种风电混塔检修作业设备及使用方法

NºPublicación:  CN121474074A 06/02/2026
Solicitante: 
山东大学
CN_121474074_PA

Resumen de: CN121474074A

本发明公开了一种风电混塔检修作业设备及使用方法,用塔筒内壁和外壁的作业检修,其中包括主框架,在主框架上设置有X方向或者环向驱动装置,在X方向驱动装置上设置有第一Z方向驱动装置,所述的第一Z方向驱动装置上安装有第一作业平台,在所述的第一作业平台上设置有Y方向驱动装置和作业框架,所述的Y方向驱动装置驱动夹持装置夹持作业框架在Y方向移动,在作业框架上固定有第二Z方向驱动装置,第二Z方向驱动装置驱动第二作业平台上下移动,在第二作业平台上设置有作业装置以及图像采集装置;在作业框架的顶部设置有辅助支撑轮以及轨道主驱动轮。

用于风力发电的叶片及风力发电机

NºPublicación:  CN121474047A 06/02/2026
Solicitante: 
中车启航新能源技术有限公司
CN_121474047_PA

Resumen de: CN121474047A

本发明涉及风力发电技术领域,提供了一种用于风力发电机的叶片及风力发电机。叶片包括凹槽、形变部和拉线;凹槽开设在叶片上;形变部沿连接于凹槽相对的两端;拉线贯穿于形变部;形变部包括形变管、两个固定件和薄膜;两个固定件分别设置于形变管的两端,两个固定件设置在凹槽的内部;薄膜的一端与形变管连接,薄膜的另一端与叶片的外侧面连接;形变部具有第一状态和第二状态;在第一状态下,拉线受到拉力作用,形变管随拉线的拉紧而形变为拉直状态,薄膜贴合在叶片上;在第二状态下,拉线解除拉力作用,形变管恢复弯曲状态,薄膜与叶片的表面围构形成空腔,以改变叶片表面的气流流动状态,改善了由于叶片发生颤振而出现损坏甚至断裂的情况。

一种集成ACFM探头的风电塔筒焊缝检测爬壁机器人

NºPublicación:  CN121474064A 06/02/2026
Solicitante: 
西安热工研究院有限公司
CN_121474064_PA

Resumen de: CN121474064A

本发明提供一种集成ACFM探头的风电塔筒焊缝检测爬壁机器人,属于风电设备检测技术领域,其可至少部分解决现有的方法需要人工登高作业,存在检测效率低、安全风险高、环境适应性差等问题;并且传统检测过程中,容易受到天气、表面涂层和人为因素影响,导致检测精度不稳定,且工作强度大的问题,本发明包括机壳及活动设置在该机壳上的机盖,该机壳内设有:支架、传动组件、吸附组件、夹持组件、纵向行走组件和ACFM探头,本发明利用吸盘、传动组件与夹持组件的配合,使机器人能够在塔筒曲面表面保持稳定运动;通过ACFM探头,实现无需去除涂层的裂纹检测,保证检测精度和效率;清洁板组件在机器人运行过程中保持探头检测面的清洁,确保信号准确性。

一种电力系统的应急保障供电方法

NºPublicación:  CN121484889A 06/02/2026
Solicitante: 
国网甘肃省电力公司营销服务中心
CN_121484889_PA

Resumen de: CN121484889A

本申请公开了一种电力系统的应急保障供电方法,涉及电力供应技术领域,通过优化电网拓扑并根据优化结果建立覆盖局部地区的临时电网用于应急供电;通过从节点数据中获取临时电网中第二重要度节点的蓄电数据,基于风速数据与预设阈值比较结果,对供电装置执行差异化电力调控策略,当风速不在预设阈值范围内时,通过控制电磁滑块移动对柔性布面积进行实时调控,改变供电装置中扇面体的实际迎风面积,自适应调节实际输出功率,以适应不同供电需求;能够实现系统适应性提高、资源调度高效、能够根据风速进行自适应动态调节、电力系统应急保障供电可靠性提高且电力输出稳定性提高的技术效果。

分节段式风力涡轮叶片中的雷电保护

NºPublicación:  CN121488102A 06/02/2026
Solicitante: 
LM\u98CE\u529B\u53D1\u7535\u516C\u53F8
CN_121488102_PA

Resumen de: WO2025036906A1

The present disclosure relates to a segmented wind turbine blade comprising a first blade shell segment joined with a second blade shell segment via attachment means. A fairing element is provided that comprises fibre-reinforced composite material and a metal element attached to the fibre-reinforced composite material. The fairing element is fastened to the first and second shell segments using fasteners. The fairing element covers the attachment means at least partly and forms part of an aerodynamic profile of the wind turbine blade. The metal element of the fairing element is configured such that the metal element of the fairing element provides electrical contact between a first metal element in the first shell segment and a second metal element in the second shell segment. A composite fairing element and a method for manufacturing a segmented wind turbine blade are also provided.

风机的控制方法、装置、设备及计算机可读存储介质

NºPublicación:  CN121474050A 06/02/2026
Solicitante: 
华能新能源股份有限公司蒙西分公司
CN_121474050_PA

Resumen de: CN121474050A

本申请公开了一种风机的控制方法、装置、设备及计算机可读存储介质,涉及风机控制技术领域,包括:获取风机当前运行周期的当前运行能量,以及当前运行周期之前的多个历史运行周期的历史运行能量;确定各历史运行周期的历史运行能量,在当前运行周期所对应的能量滞后系数;根据各历史运行周期的历史运行能量和各历史运行能量对应的能量滞后系数,计算得到各历史运行周期传递至当前运行周期的滞后能量;根据各滞后能量和当前运行能量,确定当前运行周期的累积运行能量,并依据累积运行能量,控制风机运行。本申请能够提高对风机控制的准确性,以保证风机的发电效率和发电均匀性。

深远海漂浮式风力发电机组冷却系统及风力发电机组

NºPublicación:  CN121474077A 06/02/2026
Solicitante: 
湖南兴蓝风电有限公司
CN_121474077_PA

Resumen de: CN121474077A

本申请涉及风力发电领域,具体涉及一种深远海漂浮式风力发电机组冷却系统,包括浮体基础、空冷循环模组和水冷循环模组,浮体基础内设有电气设备舱和浮体舱,电气设备舱位于浮体舱的顶部且二者隔断,空冷循环模组包括换热器、热空气输入管和冷空气输出管,换热器设于电气设备舱内,热空气输入管和冷空气输出管均位于电气设备舱内,且二者分别与换热器连接,水冷循环模组包括泵组、冷海水输入管和热海水输出管,泵组设于电气设备舱内,冷海水输入管一端与泵组连接,另一端位于浮体舱内,热海水输出管一端与泵组连接,另一端位于浮体舱内。本申请解决了海上风力发电机组散热的问题,具有冷却效果好、成本低、能耗低的优点。

可自适应曲面的循环式清洗装置及风电塔筒清洗方法

NºPublicación:  CN121474076A 06/02/2026
Solicitante: 
珠海市泰和量子智能有限公司
CN_121474076_PA

Resumen de: CN121474076A

本申请适用于风电塔筒清洗技术领域,提供了一种可自适应曲面的循环式清洗装置及风电塔筒清洗方法,该循环式清洗装置包括爬壁清洗机器人和地面污水处理系统,污水回收模块分别与清洗模块和地面污水处理系统通过管路连通,地面污水处理系统还与清洗模块通过管路连通以形成循环回路。第一数据采集组件获取清洗模块与风电塔筒表面之间的接触状态反馈数据并输入至中控模块;中控模块基于接触状态反馈数据进行模糊推理,并输出对应的控制量至第一驱动组件和第二驱动组件。本申请采用多功能集成化设计,能高效清除塔筒表面不同类型污垢的同时兼顾闭环式污水回收及再利用,且自动化程度高,在确保清洗质量的同时提升清洗效率,同时减少了水资源浪费。

一种风电机组传动链异常探测装置

NºPublicación:  CN121474068A 06/02/2026
Solicitante: 
国家能源集团山西电力有限公司国能山西新能源产业投资开发有限公司国电山西兴能有限公司
CN_121474068_PA

Resumen de: CN121474068A

本发明属于风电机组检测技术领域,尤其涉及一种风电机组传动链异常探测装置,针对现有安装方式松脱漏检、磁流变液单一功能化应用以及多动作协同控制缺失的问题,现提出如下方案,包括定位底座、探测基座、电流传感器以及装配传感器组件,定位底座的底面内嵌有电磁铁,本发明构建风电机组传动链异常探测装置的整体架构,通过定位底座所内嵌的电磁铁提供磁吸附固定,在电磁铁的磁场作用下,使滑块与滑槽、对接杆与对接槽间形成刚性锁止,确保机械连接可靠性,确保装置在风电机组传动链的金属表面的稳定安装;并且设置有多种传感器进行多物理量协同监测,通过振动、温度、噪声、电流传感器的空间集成与时间同步,构建传动链全息监测网络。

风电场噪声控制与功率优化方法及装置

NºPublicación:  CN121474049A 06/02/2026
Solicitante: 
华电山东新能源有限公司
CN_121474049_PA

Resumen de: CN121474049A

本发明涉及风电场优化技术领域,公开了涉及风电场噪声控制与功率优化方法及装置,该方法包括:获取风电场的多源噪声数据,构建多源噪声特征数据库,进而构建噪声传播理论模型;基于噪声传播理论模型确定风电场中多个监测点,并实时采集多个监测点的实际多源噪声数据和风机运行数据;基于实际多源噪声数据和风机运行数据,以最小化调度指令差异、风机运行负载及噪声超标量为目标,构建融合约束条件的多目标优化函数;对多目标优化函数进行求解,生成噪声约束下的风机最优功率分配方案。本发明能够对居民区附近的风电场噪音进行智能监测及智能化控制,以减少风电场对附近居民区的噪声影响,解决了居民区与风电场之间的矛盾。

一种适用尾流效应的风电场机组混合控制方法及装置

NºPublicación:  CN121474054A 06/02/2026
Solicitante: 
湖大粤港澳大湾区创新研究院(广州增城)
CN_121474054_PA

Resumen de: CN121474054A

本发明公开了一种适用尾流效应的风电场机组混合控制方法及装置,综合考虑尾流效应在风电场中的影响,构建数据‑模型混合控制方法,结合了模型驱动和数据驱动的优点,对风电机组群桨距角和发电机的转矩进行了优化控制,实现风电场的尾流效应下降低机组群疲劳载荷,为风电场优化运行提供技术支撑。

基于故障传播路径的风电机组故障预测方法

NºPublicación:  CN121479621A 06/02/2026
Solicitante: 
合肥工业大学
CN_121479621_PA

Resumen de: CN121479621A

本发明提供一种基于故障传播路径的风电机组故障预测方法,涉及故障诊断领域。首先,综合利用多源异构数据,形成全面且结构化的特征输入体系;其次,通过结构注入和历史增强,构建同时编码结构和经验知识的知识增强图,作为图神经网络的结构先验;再次,采用图格兰杰因果分析将SCADA特征严格划分为强因果特征集和弱因果特征集,为双通道预测提供科学依据;接着,采用特征级深度融合机制,将弱因果通道的低维潜在表征嵌入到强因果通道的输入特征,实现环境背景与核心信号的内在交互;最后,利用混合风险表示,同步预测各部件的基础风险等级及预警高风险部件的故障传播路径。本发明有效预测风电机组连锁故障风险,增强预测结果的可解释性。

一种风机叶片异常诊断方法、装置、设备及存储介质

NºPublicación:  CN121479604A 06/02/2026
Solicitante: 
中国长江三峡集团有限公司湖南大学
CN_121479604_A

Resumen de: CN121479604A

本公开实施例提供的一种风机叶片异常诊断方法、装置、设备及存储介质,所述方法包括对风电叶片振动信号的一维时序数据进行时序切分,对时序切分结果进行相关性分析,构建图结构;利用图自动编码器对所述图结构进行重构,并对图自动编码器进行参数训练,获得训练后图自动编码器;分析风电叶片振动信号,确定不对称损失函数;基于训练后图自动编码器与不对称损失函数构建端到端训练框架,根据端到端训练框架与预设对比模型确定预测输出,对端到端训练框架的框架参数调整,获得异常诊断模型,根据异常诊断模型对风电叶片振动信号进行异常诊断。实现异常状态识别,克服传统方法对复杂时序特征提取不足的缺陷,有效解决类别不平衡导致的诊断偏差。

用于风力涡轮机的传动系以及风力涡轮机

NºPublicación:  CN121488106A 06/02/2026
Solicitante: 
远景能源有限公司
CN_121488106_PA

Resumen de: AU2023455156A1

The present invention relates to a drivetrain and a wind turbine with the drivetrain, where the drivetrain comprises at least a gearbox, a generator and a pump system for supplying lubrication medium to at least the gearbox or generator. The pump system comprises a plurality of pump units being mechanically connected to the planetary gear stage or the generator shaft. The mechanical connection can be a gear connection. The pump unit comprises a mechanical pump with a drive axle.

一种基于多元气象数据和风机监测数据的风机凝冻预测方法、装置和介质

NºPublicación:  CN121477361A 06/02/2026
Solicitante: 
国电投河南新能源有限公司
CN_121477361_PA

Resumen de: CN121477361A

本发明提供了一种基于多元气象数据和风机监测数据的风机凝冻预测方法、装置和介质,属于风机凝冻预测技术领域。所述方法包括:采集数值天气预报要素和机舱物理要素,对采集到的原始数据进行预处理后添加凝冻标签;针对风机凝冻预测,对数值天气预报要素和机舱物理要素的互信息进行分析,并提取关键特征;对提取的关键特征进行背景误差分析,基于此进行数据增强,对增强后的数据赋予与原样本数据相同的凝冻标签;构建基于支持向量机的凝冻识别模型;获取数值天气预报产品中的数值天气预报要素,通过训练后凝冻识别模型预测风机是否会发生凝冻现象。本发明更为精确地识别出凝冻发生的条件,提高风机运行的可靠性和发电效率。

用于传送润滑剂的流体传送装置

NºPublicación:  CN121488123A 06/02/2026
Solicitante: 
弗兰德有限公司
CN_121488123_PA

Resumen de: WO2025012198A1

The invention relates to a fluid delivery device (26) for transferring a lubricant, comprising a first component (28), a second component (30) able to rotate relative to the first component (28), an annular chamber (32), which is formed on an end face (34) of the first component (28) that faces towards the second component (30), for receiving the lubricant, at least one hollow pin (38), which is connected to the second component (30) and plunges axially into the annular chamber (32), for fluidic communication between the annular chamber (32) and a fluid channel (36) of the second component (30), and a cover (46), which is connected to the first component (28), for captively retaining the hollow pin (38) in the annular chamber (32), wherein the cover (46) forms a first sliding bearing surface (66), and the hollow pin (38) is axially supported on the first sliding bearing surface (66) via a second sliding bearing surface (68). By virtue of the hollow pin (38) plunging into the annular chamber (32) and of the axially spaced-apart sealing on the first sliding bearing surface (66), good and long-term sealing of the annular chamber (32) can be effected even in the case of installation tolerances, thus allowing maintenance-free and/or leakage-free fluid delivery between components (28, 30) rotating relative to each other.

一种用于风电叶片内腔变形视觉识别设备的电驱支架及位置控制策略

NºPublicación:  CN121474070A 06/02/2026
Solicitante: 
山东理工大学
CN_121474070_PA

Resumen de: CN121474070A

本发明专利涉及风电叶片内部检测设备技术领域,且公开了一种用于风电叶片内腔变形视觉识别设备的电驱支架及位置控制策略。装置包括:两个电驱支架和一个检测设备,电驱支架安装在型材座并固定于基座内壁,电驱支架底端为齿轮传动系统和转动体,转动体与短电推杆、后连杆件、长电推杆铰接,短电推杆与后连杆件铰接,长电推杆与前连杆件铰接,两个杆件通过菱形连接件连接,两个电驱支架由末端连接件并分别与长杆两端固定,检测设备固定在长杆,电驱支架将检测设备悬挂于叶片内腔。策略包括:整个系统采用电机驱动方式,伺服电机、短电推杆、长电推杆配合控制电驱支架不同部位,最终完成检测设备在三维空间中的精准定位,实现对叶片内腔不同区域的扫描,有效提升内部缺陷检测的效率和可靠性。

风机叶片多通道除冰装置、控制方法及存储介质

NºPublicación:  CN121474073A 06/02/2026
Solicitante: 
国网湖南省电力有限公司湖南防灾科技有限公司国网湖南省电力有限公司防灾减灾中心国家电网有限公司
CN_121474073_PA

Resumen de: CN121474073A

本申请实施例提供一种风机叶片多通道除冰装置、控制方法及存储介质。除冰装置包括:沿风机叶片的叶根至叶尖方向设置主管道和至少一个辅管道,辅管道与主管道在叶尖处连通,在主管道位于叶根处的主进风口处设置第一鼓风机和加热器,在辅管道内设置第二鼓风机,第一鼓风机工作时将经过加热器加热后的热风持续吹向叶尖,通过主管道向叶尖传输热量,主管道的热风经过主出风口进入辅管道内,第二鼓风机将进入辅管道的热风朝向叶根方向吹送,实现热风的反向回流。使其风机叶片不同位置均可维持较高的温度,从而解决传统叶片单方向加热导致热量集中在局部区域、除冰不均匀的问题。

一种用于漂浮平台浇筑模板装置的加固设备

NºPublicación:  CN121468760A 06/02/2026
Solicitante: 
中国交通建设股份有限公司南方分公司中交一航局第二工程有限公司
CN_121468760_PA

Resumen de: CN121468760A

本发明提供一种用于漂浮平台浇筑模板装置的加固设备,包括三个主加固框架和中间加固框架,三个主加固框架分别安装在三个主浇筑单元的外围,主加固框架包括多个沿竖向间隔设置的水平门型框、以及多个沿浮筒浇筑部长度方向间隔设置的竖向框,外立柱浇筑部位于水平门型框的外边柱和两个侧边柱之内,竖向框包括两个竖向柱和两个横向柱,浮筒浇筑部位于左右两个竖向柱和上下两个横向柱之间;相邻两个主加固框架的水平门型框通过同一侧的侧边柱的固接端固定相连形成连接点;中间加固框架设置在中间立柱浇筑部外围,包括多个间隔设置并位于中间立柱浇筑部侧面的中间夹固侧柱、以及位于中间立柱浇筑部顶部的中间夹固顶架。

一种基于智能装配控制的分段式风电叶片制造方法及系统

NºPublicación:  CN121474058A 06/02/2026
Solicitante: 
苏州天顺复合材料科技有限公司
CN_121474058_PA

Resumen de: CN121474058A

本发明公开了一种基于智能装配控制的分段式风电叶片制造方法及系统。方法包括:获取分段组件设计数据,基于动态装配优化模型生成装配路径规划信息;通过多传感器融合技术实时监控,生成智能装配控制指令;结合自适应变形补偿机制验证装配精度,生成叶片装配记录;存储记录至制造数据系统并完成制造。所述变形补偿机制基于有限元分析与实时数据,优化位姿偏差与接口应力,综合重力、温度影响。系统包含数据获取、指令生成、精度验证及存储执行模块。本发明实现大尺寸叶片毫米级精准对接与粘接质量控制,提升装配效率与可靠性。

用于安装和/或拆卸转子叶片的转子定位或准备

NºPublicación:  CN121488104A 06/02/2026
Solicitante: 
西门子歌美飒可再生能源公司
CN_121488104_PA

Resumen de: WO2025252429A1

It is described a method of preparing for mounting a rotor blade (8) to a hub (4) of a wind turbine (1), the hub being mechanically coupled to a rotor (5) of a generator (2), the method comprising: controlling the generator (2), in order to turn the hub (4) using torque generated by the generator (2), in particular according to a reference rotational speed; monitoring a quantity (14) indicative of an oscillation of the hub and/or a drive train; processing the quantity (14) in order to derive a strength (16) of the oscillation at at least one frequency; detecting when the strength (16) of the oscillation at at least one frequency exceeds a first, in particular frequency dependent, threshold (44), thereby indicating a critical situation; if the critical situation is indicated: reducing the reference rotational speed (18) for turning the hub (4) by generator produced torque; controlling the generator (2) based on the reduced reference rotational speed (18_1, 18_2,…).

用在风力涡轮机中的发电机

NºPublicación:  CN121488389A 06/02/2026
Solicitante: 
维斯塔斯风力系统有限公司
CN_121488389_PA

Resumen de: WO2024235406A1

A generator rotor for a wind turbine, comprising a cylindrical ring structure defining a radially inner surface and a central hollow portion, and being arranged to rotate around a rotational axis. The cylindrical ring structure comprise a plurality of permanent magnet packages arranged coaxially around the rotational axis, the plurality of permanent magnet packages being adapted to form at least one coolant passage through the cylindrical ring structure. The cylindrical ring structure is adapted to serve as a sump for coolant, such that the sump is defined, at least in part, by the radially inner surface of the cylindrical ring structure, and further comprises at least one coolant passage inlet that extends from the radially inner surface of the cylindrical ring structure to the at least one coolant passage and wherein at least one coolant passage outlet is arranged at one axial end of the cylindrical ring structure.

Dispositif de mesure aérodynamique

NºPublicación:  FR3165241A1 06/02/2026
Solicitante: 
THALES [FR]
THALES
FR_3165241_PA

Resumen de: FR3165241A1

Dispositif de mesure aérodynamique La présente invention concerne un dispositif de mesure aérodynamique (10) comprenant un corps (14) comprenant une surface d’intérêt (20). Le dispositif (10) est caractérisé en ce que la surface d’intérêt (20) comprend une couche conductrice (32) configurée pour émettre de la chaleur lorsqu’un courant électrique est appliqué à cette couche (32). Figure pour l'abrégé : Figure 1

一种可以自适应风向的垂直轴风力发电装置

NºPublicación:  CN121474056A 06/02/2026
Solicitante: 
郭玉君
CN_121474056_PA

Resumen de: CN121474056A

本申请属于发电设备技术领域,具体是一种可以自适应风向的垂直轴风力发电装置,包括底座和叶轮机构,在底座上设置有尾翼安装支架,尾翼安装支架与底座活动连接;所述叶轮机构设置在尾翼安装支架上;所述尾翼安装支架上设置有尾翼,尾翼用于根据风向来实时调节尾翼安装支架的旋转角度。本发明中的垂直轴风力发电装置,设置有可旋转的尾翼安装支架,并在尾翼安装支架上设置有尾翼,使尾翼安装支架在风力的作用下可以自动调整旋转角度,当尾翼安装支架调整时,叶轮机构也会随之调节,从而可以完成叶轮机构中叶片的对风操作,提高整个发电装置的能量利用率。

风力涡轮机的机舱内的支承结构

NºPublicación:  CN121488105A 06/02/2026
Solicitante: 
恩德能源欧洲股份两合公司
CN_121488105_PA

Resumen de: AU2024292776A1

The present disclosure relates to a support structure (200, 240, 250) inside a nacelle (106) of a wind turbine (100) comprising a connecting portion (202) configured for attaching the support structure (200, 240, 250) to a main frame (210) of the wind turbine (100), a first supporting portion (204) for supporting at least a generator (216) of the wind turbine (100), and a second supporting portion (206) for supporting at least one other component of the wind turbine (100), in particular at least one electrical component of the wind turbine (100). In an attached state, the first supporting portion (204) adjoins the connecting portion (202), the second supporting portion (206) adjoins the connecting portion (202), and the second supporting portion (206) is arranged below the first supporting portion (204). The disclosure further relates to a wind turbine (100), comprising a tower (102), a nacelle (106) attached to the tower (102) and supporting a rotor (108), and a plurality of rotor blades (110) attached to the rotor (108).

自适应海况的多自由度组合式海洋能发电装置及控制方法

NºPublicación:  CN121474040A 06/02/2026
Solicitante: 
中国海洋大学
CN_121474040_PA

Resumen de: CN121474040A

本发明属于海洋可再生能源技术领域,具体涉及自适应海况的多自由度组合式海洋能发电装置及控制方法。波浪能输入机构和换向机构安装于主动轴上,电能转换端机构安装于从动轴上,波浪能输入机构在换向机构作用下向电能转换端机构输入单向转动;自调节齿轮比系统置于浮体座内部,各齿轮组间的齿轮比不同,主动轮通过轴承安装于主动轴上且其内部开有内槽,从动轮固定安装于从动轴上;可控插销装置固定安装于主动轴内,控制插销伸入或退出内槽,切换齿轮组以适应不同的海况。本发明通过改变齿轮比,以此来改变摆锤运动时的阻力,使摆锤运动与浮体运动达到共振,可以更有效地利用在不同海况下的波浪能,显著提高波浪能利用效率。

一种风力发电机组传动主齿更换装置

NºPublicación:  CN121474075A 06/02/2026
Solicitante: 
内蒙古工业大学
CN_121474075_PA

Resumen de: CN121474075A

本发明涉及风电传动结构的技术领域,特别是涉及一种风力发电机组传动主齿更换装置,包括基盘、转动设置于所述基盘上的转盘、围绕所述转盘周向分布的若干固定座、沿所述基盘轴线方向滑动安装于各所述固定座上的若干移动架及用于动力输出的输出轴;通过对风力发电机组中损坏的主齿本体进行自动、快速更换,可以保证设备在较短的时间内恢复正常工作状态,避免其长时间停机而导致的电能损失,并且无需在主齿本体损坏时进行及时维修、更换,降低维修工作的紧迫性,从而降低对维修人员的技术要求和工作压力,在若干主齿本体中的部分损坏后,再进行一次性维修,可以大大简化维修方式。

用于海上风机基础桩的运输吊装方法及装置

NºPublicación:  CN121474061A 06/02/2026
Solicitante: 
保利长大港航工程有限公司
CN_121474061_PA

Resumen de: CN121474061A

本申请涉及一种用于海上风机基础桩的运输吊装方法及装置,将下方基础桩桩底超出上方基础桩桩底直径的层叠布置,为每层基础桩预留独立的旋转空间。限位组件包括第一限位部、第二限位部及连接部,第一限位部垫于上下基础桩之间、第二限位部垫于下基础桩下、连接部置于相邻下基础桩之间,限位组件可匹配不同长度基础桩,可灵活调整位置,便于快速拆装,同时不额外占用甲板有效空间。由于第二限位部压在下基础桩下,使得第一限位部通过连接部与第二限位部稳定在上基础桩的桩底位置处,吊起基础桩时利用第一限位部作为稳定的转动支撑,无需单独预设固定支点。上述运输吊装方法及装置,便于扩展多层基础桩的运输,运输吊装过程简单。

海上风电分体式叶轮空中对接引导与锁紧机构

NºPublicación:  CN121474059A 06/02/2026
Solicitante: 
江苏鑫鹏电力工程有限公司
CN_121474059_PA

Resumen de: CN121474059A

本发明提供一种海上风电分体式叶轮空中对接引导与锁紧机构,属于风力发电设备安装与连接技术领域。其包括固定安装在轮毂内的固定筒和设置在轮毂一侧的扇叶,所述扇叶的根部内固定安装有受锁圈,所述固定筒内固定安装有安装座,所述安装座上贯穿并滑动安装有圆筒,所述圆筒与所述固定筒的轴心相重合,所述固定筒上设置有对位引导结构,所述对位引导机构上设置有多个钩拉结构,所述固定筒上安装有自锁式驱动机构。本发明提供的海上风电分体式叶轮空中对接引导与锁紧机构具有引导对位精准、锁紧可靠、可重复使用的优点。

一种叶片独立变桨的微型垂直轴风力机

NºPublicación:  CN121474055A 06/02/2026
Solicitante: 
重庆大学
CN_121474055_PA

Resumen de: CN121474055A

本发明公开了一种叶片独立变桨的微型垂直轴风力机,包括支撑塔架和垂直轴风轮,垂直轴风轮底部连接有传动采集组件;垂直轴风轮包括采集转轴和两处轮毂,一处轮毂上固定有至少三处上支撑臂,一处轮毂上固定有与上支撑臂数量相匹配的下支撑臂,对应的上支撑臂与下支撑臂之间转动设置有直叶片;上支撑臂和下支撑臂上均设置有安装直叶片的叶片安装孔,叶片转轴底部均连接有独立变桨机构。本发明通过为每个叶片配置独立的支承、驱动与监测系统,实现了对微型垂直轴风力机各叶片桨距角的精准、独立调控,从而有效提升了风机的启动性能、运行效率与整体稳定性。

一种基于动态角度测量的风机塔筒沉降监测方法及系统

NºPublicación:  CN121475122A 06/02/2026
Solicitante: 
国家电投集团湖北电力有限公司国家电投集团数字科技有限公司国家电投集团湖北电力有限公司风电分公司国核信息科技有限公司
CN_121475122_PA

Resumen de: CN121475122A

本发明属于风电机组结构的健康监测技术领域,具体涉及一种基于动态角度测量的风机塔筒沉降监测方法及系统,包括:获取风电机组塔筒的三轴加速度;基于所获取的三轴加速度,计算静态模式下风电机组塔筒的倾斜角度;根据所获取的倾斜角度确定风电机组塔筒的晃动方向,测量风电机组塔筒的动态角度;根据所得到的动态角度实时监测风机塔筒的运行状态,完成风机塔筒的沉降监测,实现风机塔筒沉降的精准监测。

一种基于推力估计的风电机组实时调控方法、装置及设备

NºPublicación:  CN121474051A 06/02/2026
Solicitante: 
运达能源科技集团股份有限公司
CN_121474051_PA

Resumen de: CN121474051A

本申请在风力发电技术领域,公开了一种基于推力估计的风电机组实时调控方法、装置及设备,该方法包括:获取风电机组的工作状态,及动力学参量;从基于不同工况下风电机组整机动力学仿真数据构建并训练所得的推力估计器中,确定与工作状态匹配的目标推力估计器;利用目标推力估计器估算动力学参量对应的整机推力;利用整机推力对风电机组的进行实时调控。本申请可以实现全工况条件下的整机推力的实时估计,并基于估算所得的整机推力对风电机组的进行实时调控,可以有效平衡风能捕获效率与结构载荷安全。

基于部件交互影响分析的风电机控制方法及系统

NºPublicación:  CN121474052A 06/02/2026
Solicitante: 
内蒙古工业大学
CN_121474052_PA

Resumen de: CN121474052A

本发明涉及风电机组管理技术领域,尤其涉及一种基于部件交互影响分析的风电机控制方法及系统,包括:实时采集风电机叶轮系统和齿轮箱系统的多源运行数据以及风场湍流强度;基于多源运行数据,计算叶轮与齿轮箱之间的动态交互影响指标;根据动态交互影响指标和风场湍流强度,判定风电机当前处于低交互影响工况或高交互影响工况;当判定为低交互影响工况时,采用基于历史最优参数的第一控制策略对风电机进行控制;当判定为高交互影响工况时,采用基于预测模型的第二控制策略对风电机进行控制;其能够实时评估叶轮和齿轮箱动态交互影响,并据此实现分级自适应控制。

一种用于风电塔筒的北斗三号高精度监测终端及方法

NºPublicación:  CN121474065A 06/02/2026
Solicitante: 
内蒙古煤炭地质勘查(集团)一五一有限公司
CN_121474065_A

Resumen de: CN121474065A

本申请提供一种用于风电塔筒的北斗三号高精度监测终端及方法,涉及结构健康监测技术领域。监测终端包括防护外壳以及内置在所述防护外壳内的主控模块、北斗定位模块、多源传感模块、电源管理模块、通信模块和存储模块;所述主控模块分别与北斗定位模块、多源传感模块、通信模块、存储模块双向通信连接,用于调度任务、处理各模块采集的数据及控制通信过程。该监测终端可应用于风电环境,且能够实现毫米级监测,环境适应性强,并通过主控模块的控制,确保在低功耗下实现数据的可靠采集与传输。

过渡段、塔架和风力发电机组

NºPublicación:  CN121474060A 06/02/2026
Solicitante: 
远景能源有限公司
CN_121474060_PA

Resumen de: CN121474060A

本公开涉及一种过渡段、塔架和风力发电机组,塔架包括上塔段、过渡段和下塔段,过渡段包括:中心塔筒,中心塔筒的顶端与上塔段连接;至少四个连接组件,至少四个连接组件围绕中心塔筒环形阵列设置,连接组件的第一端与下塔段连接,连接组件的第二端与中心塔筒的下部连接,连接组件的第三端与中心塔筒的上部连接;至少四个连接杆,相邻两个连接组件之间分别设有一个连接杆,每个连接杆的两端分别与相邻两个连接组件相连,连接杆与中心塔筒的轴线垂直,以使至少四个连接杆和至少四个连接组件所组成的整体沿中心塔筒的轴线的投影外围形成正多边形,且正多边形的边数大于三。本公开提供的技术方案,可以提高承载力的同时,改善材料的利用率。

适用于寒冷结冰环境下的风机叶片安装用可覆盖式摩擦垫

NºPublicación:  CN121474072A 06/02/2026
Solicitante: 
中交一航局安装工程有限公司中交石油天然气管道工程有限公司中交第一航务工程局有限公司
CN_121474072_PA

Resumen de: CN121474072A

本发明是适用于寒冷结冰环境下的风机叶片安装用可覆盖式摩擦垫,包括摩擦垫本体,摩擦垫本体由若干模块单体拼接组成,摩擦垫本体外边缘设有弹性绑带卡扣并通过弹性绑带卡扣与叶片缠绕绑缚连接;模块单体包括聚氨酯弹性边框和垫体主体,垫体主体表面设有仿生防滑纹理;垫体主体包括丁腈橡胶垫体,丁腈橡胶垫体内添加有15%白炭黑和5%DOS增塑剂,丁腈橡胶垫体表面复合有石墨烯改性橡胶层,丁腈橡胶垫体底部设有螺旋形排水槽。本发明是一种集成高摩擦系数、贴合性好、安装便捷且耐低温的可覆盖式摩擦垫,通过材料创新与结构优化,解决寒冷环境下叶片安装的防滑难题。

具有加热元件的风力涡轮机叶片壳体

NºPublicación:  CN121488103A 06/02/2026
Solicitante: 
维斯塔斯风力系统集团公司
CN_121488103_PA

Resumen de: WO2025008034A1

A wind turbine blade shell comprising: an inner shell portion comprising a fibre reinforced composite material; an outer shell portion; an electro-thermal heating element embedded within the blade shell; and a metallic power line which is connected to the electro-thermal heating element at a terminal. The metallic power line is configured to carry electrical power to the electro-thermal heating element via the terminal. The metallic power line is sandwiched between the inner and outer shell portions.

一种可伸缩半潜式风力发电系统的控制方法及装置

NºPublicación:  CN121474053A 06/02/2026
Solicitante: 
中电建新能源集团股份有限公司
CN_121474053_PA

Resumen de: CN121474053A

本发明提供一种可伸缩半潜式风力发电系统的控制方法及装置,该方法通过时序风场预测数据预测风电机组的塔筒调节至各个目标塔筒高度的新增发电量,并通过预先训练的目标网络模型预测塔筒调节至各个目标塔筒高度分别对应的调整耗电量,根据“新增发电量大于调整耗电量,且新增发电量与调整耗电量的差值达到预定差值的目标塔筒高度”调整塔筒的高度,同时联动调节浮体压载水量和系泊系统拉力,保障漂浮式风电系统的稳心处于可靠的水平。本方案可以较为准确地预测塔筒调节至各目标塔筒高度的调整耗电量,并能够更为准确地调节塔筒使得风力发电系统整体的输出电量达到较高水平,并保证系统整体的安全可靠。

一种风力发电机叶片光纤传感器波长实时修正与监控方法

NºPublicación:  CN121475524A 06/02/2026
Solicitante: 
南京牧镭激光科技股份有限公司
CN_121475524_PA

Resumen de: CN121475524A

本发明公开了一种风力发电机叶片光纤传感器波长实时修正与监控方法,包括以下步骤:基于初始数据和实时数据建立中心波长监控模型,基于实时波长与初始波长参照线的偏差值,结合故障解耦判断条件,建立中心波长修正模型;通过中心波长监控模型对传感器中心波长进行监控,通过中心波长修正模型对中心波长进行修正;相比现有技术,本发明通过功率‑波长多点插值法,波长漂移识别速度快,无需停机标定,显著降低运维成本;通过利用差异化阈值适配测点特性,测试结果表明载荷测量误差降低,波长拉伸分层问题改善;本发明能够明有实时识别和反馈叶片或传感器异常情况的能力;且算法存储需求低,适配大规模风电场,测试验证显示适用性强。

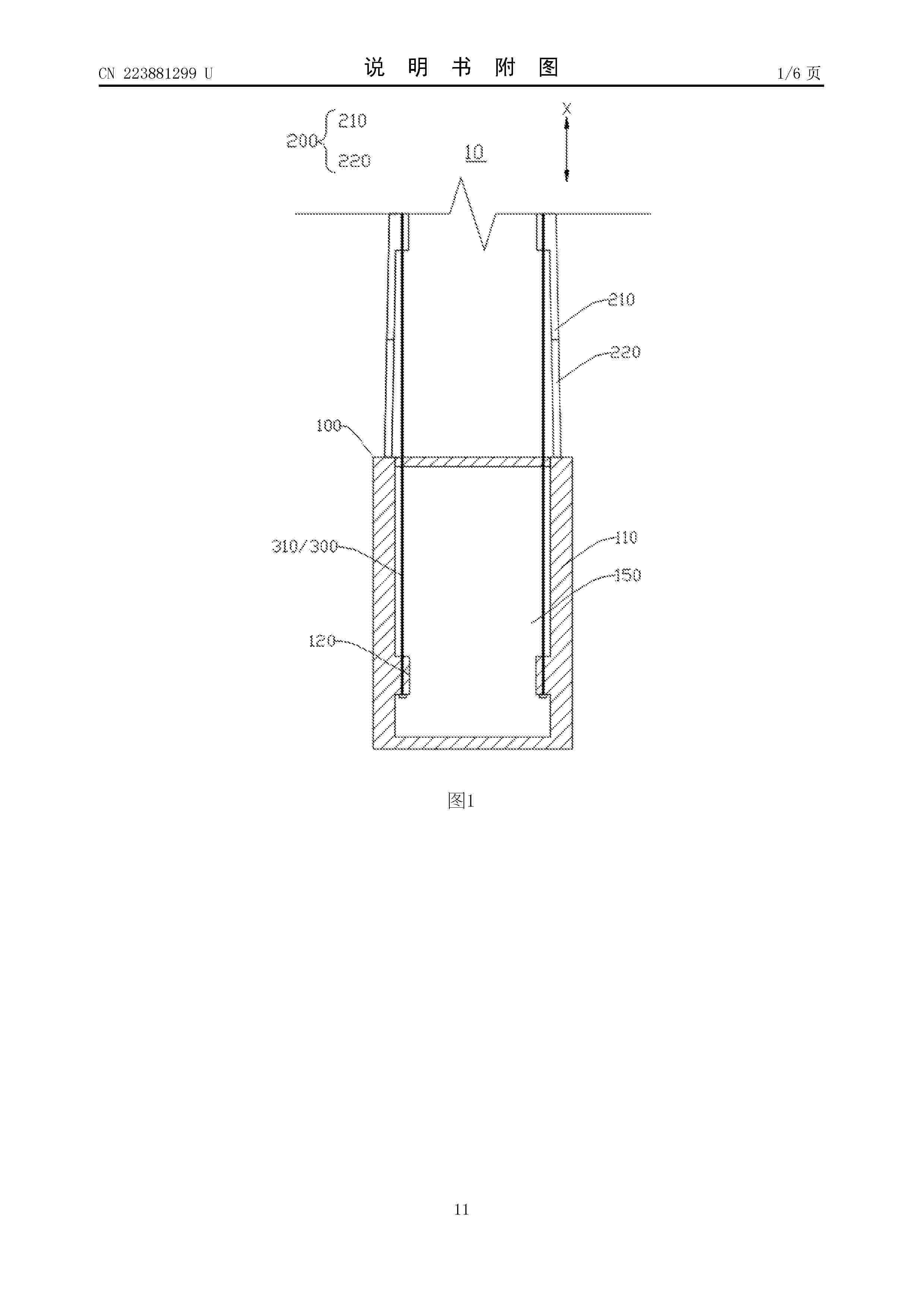
风力发电机组的塔筒及风力发电机组

NºPublicación:  CN223881299U 06/02/2026
Solicitante: 
北京天杉高科风电装备有限责任公司
CN_223881299_U

Resumen de: CN223881299U

本申请实施例提供一种风力发电机组的塔筒及风力发电机组,塔筒包括塔筒基础、塔筒本体和锚固组件。塔筒基础包括顶面和底面,塔筒本体设置于塔筒基础的顶面上。塔筒本体包括第一分段和第二分段,第一分段位于第二分段远离塔筒基础的一侧,塔筒基础和塔筒本体的第一分段通过预应力件进行锚固,提高第一分段和第二分段的结构稳定性,以及塔筒本体和塔筒基础的抗拉性能和抗裂性能。预应力件的两端分别固定于塔筒基础和塔筒本体,即塔筒基础和塔筒本体采用同一组预应力件进行锚固,能够减少预应力件的数量、张拉作业量以及锚具用量,简化预应力件的张拉过程。

用于风电塔组装的防护装置

NºPublicación:  CN223880832U 06/02/2026
Solicitante: 
新疆中车新能源装备有限公司
CN_223880832_U

Resumen de: CN223880832U

本申请提供一种用于风电塔组装的防护装置,属于风电塔安装技术领域。本申请提供的用于风电塔组装的防护装置,包括主体框架、顶部框架、至少一个第一阻挡件和至少一个第二阻挡件。各第一阻挡件首尾相接的设置在主体框架上,各第一阻挡件围绕形成操作空间,至少一个第一阻挡件上设置有用于塔身进出操作空间的开口,第二阻挡件设置在主体框架顶部。通过第一阻挡件和第二阻挡件在主体框架和顶部框架上共同搭建一个操作空间,第一阻挡件设置在操作空间的侧部,用于阻挡风力影响,第二阻挡件设置在操作空间的顶部,用于阻挡雨雪的影响,避免了在塔身焊接过程中风力和雨雪因素的影响。

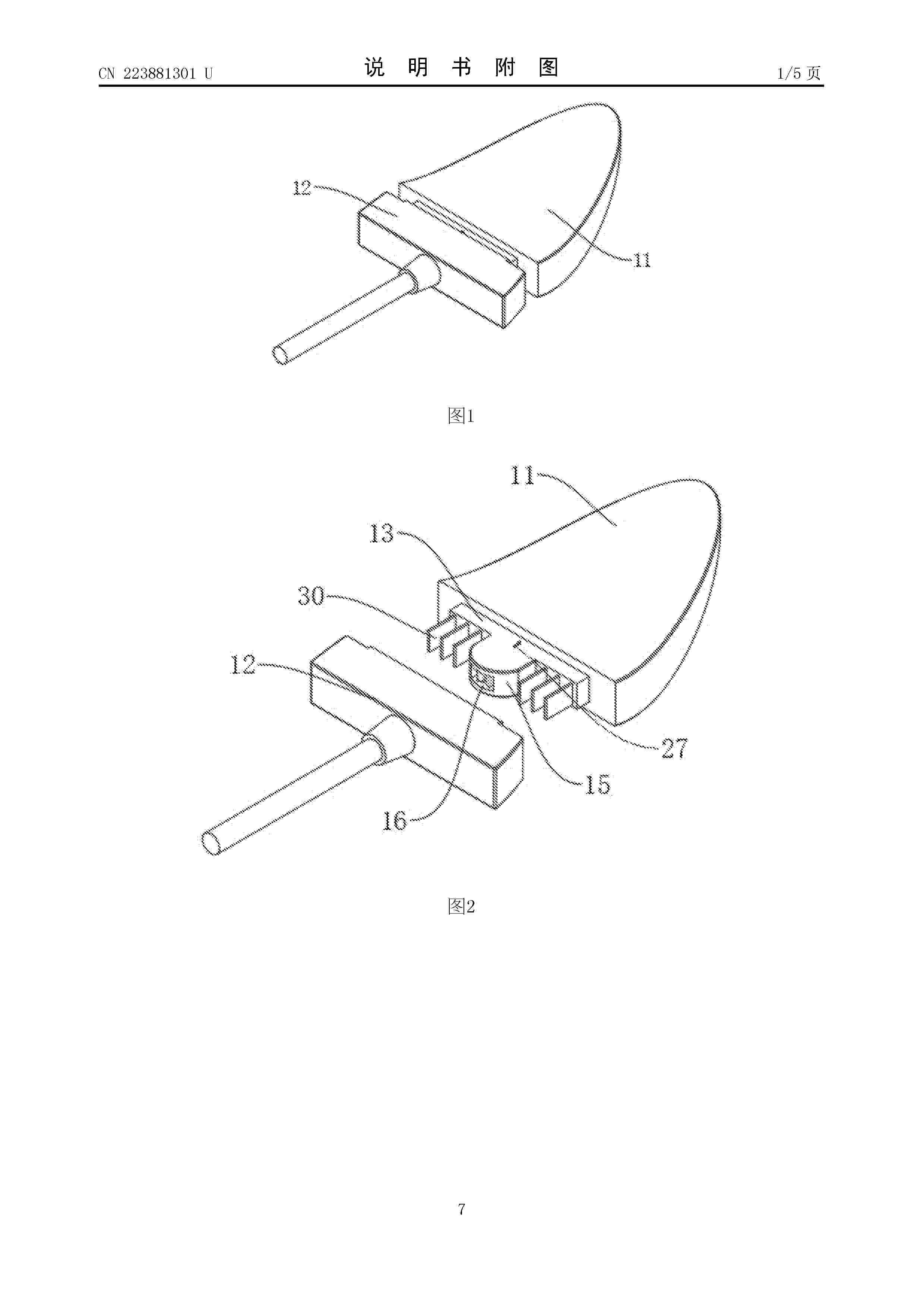
一种风电叶片尖部接闪器

NºPublicación:  CN223881301U 06/02/2026
Solicitante: 
中设国联无锡新能源发展有限公司中设国联无锡光伏电站运维管理有限公司
CN_223881301_U

Resumen de: CN223881301U

本实用新型涉及风电叶片技术领域,具体是一种风电叶片尖部接闪器,包括接闪部,接闪部的一侧设有连接部,还包括连接块、弧形槽、弧形块、插接机构和解锁机构,连接块固定安装在接闪部靠近连接部的一侧,插接机构包括定位组件、限位块和两个锁杆,解锁机构包括驱动组件、移动组件和两个抵接块,通过将弧形块直接插入弧形槽的内部,此时两个锁杆能分别卡接在限位块的两侧,从而能将弧形块固定在弧形槽的内部,完成接闪部和连接部之间的连接,通过移动滑杆,即可使锁杆远离限位块,即可解除限位块和锁杆之间的卡接,完成弧形槽和弧形块之间的解锁,从而能实现对接闪部的快速安装和拆卸,方便使用。

一种具有清洗结构的风电塔筒

NºPublicación:  CN223881303U 06/02/2026
Solicitante: 
山西昌能风电制造有限公司
CN_223881303_U

Resumen de: CN223881303U

本实用新型涉及风电塔筒技术领域,提出了一种具有清洗结构的风电塔筒,包括底座、升降机构、清洗机构和加水机构。本实用新型通过设置水箱、磁力单向进水阀、水泵、输水管和高压喷水头,水泵工作将水箱内的水抽出,经输水管从高压喷水头喷出,对塔筒进行冲洗,将表面的污渍冲洗掉,通过设置气泵、输气管和高压喷气头,气泵工作,将空气经输气管从高压喷气头喷出,将表面附着的粉尘吹走,降低冲洗强度,也可将塔筒表面残留的水风干,保持洁净,通过设置电磁阀和加水管,加水管进入水箱,电磁阀开启后,外部的供水装置将水送入水箱用于冲洗使用,通过设置导向块,导向块可以在水箱下降时,使加水管与磁力单向进水阀对齐,避免晃动影响对齐。

一种风力发电机组塔筒清洗装置

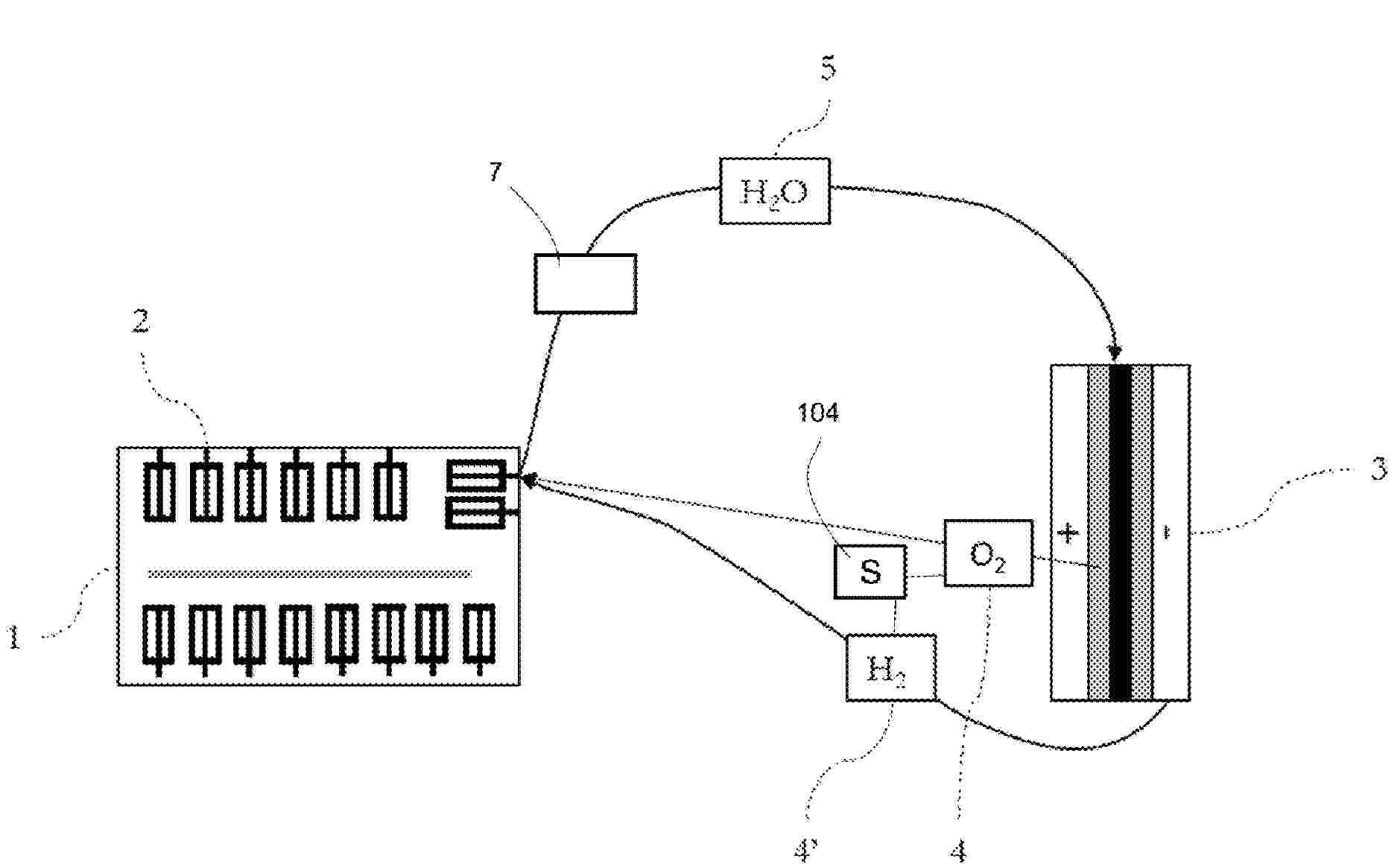
NºPublicación:  CN223881304U 06/02/2026
Solicitante: 
河南碳沣能源科技有限公司
CN_223881304_U

Resumen de: CN223881304U

本实用新型涉及风力发电技术领域,尤其涉及一种风力发电机组塔筒清洗装置,它包括:塔筒,所述塔筒外侧设置有安装座一,所述安装座一上两侧对称设置有一对爬升组件,所述安装座一上设置有清洗组件,所述安装座一底部对称设置有一对压紧组件。本实用新型通过设置爬升组件,电机一驱动丝杆旋转,使得两侧的爬升轮一、爬升轮二紧贴塔筒外壁,其次转轴一和转轴二的同步转动,带动了爬升轮一和爬升轮二的同步运转,防滑垫一和防滑垫二分别增加了爬升轮一、爬升轮二与塔筒外壁之间的摩擦力,保证装置稳步爬升,不易打滑。

一种风力发电机降温装置

NºPublicación:  CN223885071U 06/02/2026
Solicitante: 
赤峰蒙东风电电气有限公司
CN_223885071_U

Resumen de: CN223885071U

一种风力发电机降温装置,包括底座,设于底座上的发电机和对发电机进行降温的降温装置。降温装置为轴流风机,轴流风机包括导流壳和设于导流壳内的风机,位于轴流风机的导流壳上设有控制冷风出风面积的缩放组件。缩放组件包括间隔设于导流壳出风端周向的第一导流板,间隔设于导流壳出风端周向的第二导流板,各第二导流板位于相邻第一导流板的内侧,且第一导流板和第二导流板均转动设于导流壳上,设于导流壳上用于驱动第一导流板和第二导流板转动的驱动装置。本实用新型通过设置缩放组件,可对冷风吹出时的风口进行缩放,当发电机温度升高时,冷风通过缩放组件的风口汇集并直吹定子和转动加快降温,有效利用冷风同时提高冷风对电机的降温效果。

一种山地风机单叶片吊装用安全防护装置

NºPublicación:  CN223879260U 06/02/2026
Solicitante: 
中国电建集团四川工程有限公司
CN_223879260_U

Resumen de: CN223879260U

本实用新型涉及山地风机单叶片吊装技术领域,且公开了一种山地风机单叶片吊装用安全防护装置,包括防护装置本体,所述防护装置本体的顶部固定连接有挂钩,所述挂钩的内部开设有调节槽,所述调节槽的内部转动连接有调节块,所述调节块的内部开设有控制槽,所述控制槽内部的两端均固定连接有弧形块。该山地风机单叶片吊装用安全防护装置,工作人员将锁柱插入转柱的内部,并转动转柱,使得转柱带动推块和插杆进行移动,并使推块与弧形块进行接触,在推块移动至弧形块较厚的一侧时,弧形块逐渐挤压推块推动插杆插入插孔中进行限位固定,通过上述设置使得挂钩可以稳固的钩挂在固定物上,避免造成脱落。

一种风机主轴和轴承座的滑动传动结构

NºPublicación:  CN223881305U 06/02/2026
Solicitante: 
金雷科技股份公司
CN_223881305_U

Resumen de: CN223881305U

本实用新型公开了一种风机主轴和轴承座的滑动传动结构,包括主轴和轴承座,轴承座的上风侧和下风侧端部均螺栓连接轴承端盖,主轴的两端分别连接上风外接环板和下风外接环板,轴承座内侧连接上风内接环板和下风内接环板,上风内接环板和下风内接环板的内侧面均涂覆有软涂覆滑层,上风外接环板和下风外接环板的外侧涂覆有硬涂覆滑层,主轴与上风外接环板的倾斜面之间、轴承座与下风内接环板的倾斜面之间、轴承座与上风内接环板的倾斜面之间均连接设置有间隙;通过这种相对整体式的设计降低零部件的数量以及制造加工成本,同时结构简单,方便安装;通过设间隙形弹性结构,减少因负荷变化引起的应力集中,从而提高轴承的稳定性和可靠性。

一种风力发电机叶片运输固定座

NºPublicación:  CN223878947U 06/02/2026
Solicitante: 
金风科技股份有限公司
CN_223878947_U

Resumen de: CN223878947U

本实用新型提供一种风力发电机叶片运输固定座,涉及运输固定技术领域,包括:放置机构,所述放置机构包括放置架,所述放置架的一端设置有工作电机,所述工作电机的一端设置有对接螺杆,所述对接螺杆的两侧均设置有平衡架,所述对接螺杆和平衡架上连接架,所述连接架上设置有放置板,所述放置架中设置有调节机构。本实用新型通过将需要进行运输的叶片放置在放置板上,然后工作人员可以通过驱动工作电机让对接螺杆进行转动,而对接螺杆的转动会让连接架在对接螺杆和平衡架上进行调节,这样就会带动叶片所在的放置板通过连接架进行移动,从而就不需要工作人员通过人工搬运方式进行搬运,使得其在实际使用过程中的实用性有所提升。

一种垂直轴风能发电装置

NºPublicación:  CN223881296U 06/02/2026
Solicitante: 
刘强
CN_223881296_U

Resumen de: CN223881296U

本实用新型涉及垂直轴风力发电技术领域,公开了一种垂直轴风能发电装置,包括发电单元,还包括进风导流单元和出风导流单元,进风导流单元包括底部支撑板和多个同轴设置的导流板,相邻两导流板之间形成进风通道,进风导流单元内部形成倒锥形的进风区,进风通道与进风区连通;出风导流单元包括出风导流罩,出风导流罩的底部与位于顶部的导流板相连,发电单元位于两者的连接区域内。本实用新型实现了高效、灵活、低成本的风力发电。

模块化组合的零部件快换工装

NºPublicación:  CN223876954U 06/02/2026
Solicitante: 
北京嘉镒新能源技术有限公司
CN_223876954_U

Resumen de: CN223876954U

本实用新型涉及风力发电机技术领域,具体为模块化组合的零部件快换工装,包括底板,底板的底部且靠近四个边角的位置均设有可制动万向轮,底板顶部的中部可拆卸连接有矩形支撑柱,矩形支撑柱的顶部开设有螺纹连接槽,螺纹连接槽螺纹连接有螺纹支撑柱,螺纹支撑柱外壁的顶部设有轴承,轴承的外侧设有矩形对接块,矩形对接块的顶部设有支撑顶板,支撑顶板底部的中部设有框形对接块。该模块化组合的零部件快换工装,工装的设计有效提高了变频器的更换效率,工装的模块化设计使得每个组件均可拆卸,方便了整体结构的组装与拆卸,支撑顶板的高度可大范围调节,确保在更换不同型号的变频器时,能够提供有效支撑。

一种预制清水混凝土管片

NºPublicación:  CN223881300U 06/02/2026
Solicitante: 
河南清水建设科技有限公司河南省第二建设集团有限公司
CN_223881300_U

Resumen de: CN223881300U

本实用新型属于混凝土预制技术领域,具体涉及了一种预制清水混凝土管片,旨在解决清水混凝土管片钢筋笼焊制方面的缺陷和不足。本实用新型包括设定管片状的高标号混凝土浇筑体,所述预制清水混凝土管片中设置有手孔,所述预制清水混凝土管片中,所述混凝土浇筑体内设置有预制钢筋笼,所述预制钢筋笼至少包括下层环形筋、闭合型整体筋、端部暗柱、手孔上方暗柱。本实用新型提高了预制管片的钢筋骨架的加工效率,提高了钢筋骨架一次入模的合格率,提高预制清水混凝土管片的综合生产效率。

一种混塔平台受限空间螺栓安装套筒支架

NºPublicación:  CN223881298U 06/02/2026
Solicitante: 
力弗汀(上海)机械工程有限公司
CN_223881298_U

Resumen de: CN223881298U

本实用新型公开了一种混塔平台受限空间螺栓安装套筒支架,包括安装支架与连接支架,所述安装支架的一端呈折弯设置,所述安装支架的一端上固定安装有夹持机构,所述夹持机构内设有套筒头,所述夹持机构包括相对设置的两个卡箍板,其中一个所述卡箍板与安装支架固定连接,两个所述卡箍板的两侧外壁上均固定连接有装配板,两个所述装配板之间插设有装配螺栓,所述装配螺栓的一端上螺纹套接有紧固螺母,该混塔平台受限空间螺栓安装套筒支架,能够转对部分螺栓安装位置刁钻,手臂无法触及时,可以使用此套筒支架完成螺栓安装,切在螺栓安装空间受限,视线不佳或者无视角时,也可利用此套筒支架视线螺栓安装。

风电齿轮箱及其行星架装配结构

NºPublicación:  CN223881692U 06/02/2026
Solicitante: 
太原重工股份有限公司
CN_223881692_U

Resumen de: CN223881692U

本实用新型公开了一种风电齿轮箱及其行星架装配结构,行星架装配结构包括行星架、行星轮、设置于行星轮与行星架之间的行星销轴、套设于行星销轴外周的行星轮轴承,行星销轴与行星架之间通过紧固件进行固定,行星销轴设置有第一润滑油路,行星架设置有第二润滑油路,行星销轴外周开设有连通于第一润滑油路的第一进油孔,行星架外周开设有连通于第二润滑油路的第二进油孔,第一进油孔匹配并连通于第二进油孔;本装置无需预留较大轴向安装尺寸,显著减小了装配结构的整体轴向长度,且通过固定孔和紧固件进行精准定位,改变了传统装配结构中行星销轴圆周位置随机的状况,确保润滑油均匀分配到各个行星轮系,明显提高了行星架的连接强度和刚度。

一种风电机组叶片加固装置

NºPublicación:  CN223881295U 06/02/2026
Solicitante: 
河北新天科创新能源技术有限公司
CN_223881295_U

Resumen de: CN223881295U

本实用新型公开了一种风电机组叶片加固装置,涉及风力发电技术领域。它包括壳体、主梁和腹板,腹板上靠近壳体内壁的一侧沿壳体的长度方向设置有多个撑固机构;所述的撑固机构包括分别固定在腹板上下两侧的第一支座;第一支座上均铰接有加固板;加固板靠近壳体内壁的一端对应设置为弧形结构;两个加固板相互靠近的一侧均固定有第二支座;第二支座上均铰接有扩撑杆;两个加固板之间沿壳体的长度方向设置有支撑轴;支撑轴通过伸缩连杆与腹板固定。本实用新型的有益效果是:其能够在叶片的宽度方向上进行加固,提高叶片强度。

一种用于风电塔筒吊运辅助组装装置

NºPublicación:  CN223879257U 06/02/2026
Solicitante: 
扬州泰胜风能装备有限公司
CN_223879257_U

Resumen de: CN223879257U

本实用新型属于塔筒组装技术领域,尤其涉及一种用于风电塔筒吊运辅助组装装置,包括吊装板和挂环,挂环固定连接于吊装板的上端中间位置。该用于风电塔筒吊运辅助组装装置,在对风电塔筒进行吊运组装时,先将卡框移动至被吊运塔筒外侧上端法兰的外端,同时使得卡框的内侧底端接触法兰的底侧,接着下移调节板至接触法兰的上侧,再转动螺母使得其移动至滑动板的上侧将调节板固定,接着使用固定螺栓穿过安装孔与法兰进行连接,最后启动电机使得上齿杆和下齿杆移动,直至带动上齿杆和下齿杆外端的顶杆抵接塔筒内侧的四周,外侧塔筒的固定,接着启动吊机将固定后的塔筒吊运至安装位置进行组装。

漂浮式风机安装运维装置

NºPublicación:  CN223881302U 06/02/2026
Solicitante: 
国电投南通新能源有限公司
CN_223881302_U

Resumen de: CN223881302U

本实用新型公开了一种漂浮式风机安装运维装置,其包括:漂浮式基础,所述漂浮式基础上设置有机舱,所述机舱通过塔筒固定安装在所述漂浮式基础的上部;平台,所述平台上靠近所述机舱的一侧安装有桁架,所述桁架的上部设置有塔筒夹持机构;基础夹持机构,所述基础夹持机构对称设置在所述桁架的两侧,两个所述基础夹持机构与所述塔筒夹持机构呈三角状分布。本实用新型通过在平台上设置的塔筒夹持机构与两个基础夹持机构对漂浮式风机进行夹持,使漂浮式风机与平台形成相对稳定的整体,解决了安装平台与漂浮式基础相对晃动的问题,保障吊装作业过程中相对稳定。

一种垂直轴微风发电机

NºPublicación:  CN223881297U 06/02/2026
Solicitante: 
威海震宇智能科技股份有限公司
CN_223881297_U

Resumen de: CN223881297U

本实用新型公开一种垂直轴微风发电机,包括底座,底座的内腔中设置有发电机,发电机上设置有齿轮箱,齿轮箱上设置有转动轴,转动轴上设置有调节组件,调节组件上设置有叶板,叶板上设置有收卷组件,收卷组件上设置有升降组件。通过固定在转动轴上的液压杆工作,使得液压杆发生伸缩活动,带动叶板移动,使得可以进行调节叶片与转动轴之间的距离,从而可以使装置可以在更小的风力进行工作,同时避免装置在风力过大时造成损伤,提高风能的利用效率;通过叶板上框架中的叶片为碳纤维布叶片,使得装置减轻了叶板的重量,可以使装置便于微风启动,通过收卷机构能够将碳纤维布叶片收卷起来,从而来调整叶片的迎风面积,避免风力过大时装置失速。

风机叶片防震颤装置

NºPublicación:  CN223881294U 06/02/2026
Solicitante: 
中国电建集团华东勘测设计研究院有限公司
CN_223881294_U

Resumen de: CN223881294U

本申请涉及一种风机叶片防震颤装置。本申请适用于风机设备运输技术领域。本申请要解决的技术问题是:提供一种风机叶片防震颤装置。本申请所采用的技术方案是:一种风机叶片防震颤装置,包括:网兜组件,设于风机叶片的表面,所述网兜组件用于包裹覆盖风机叶片;扰流组件,设于所述网兜组件的外表面,所述扰流组件沿风机叶片的轴向间隔布置,所述扰流组件能够改变风机叶片表面的气流方向,以打乱风机叶片表面气流的层流状态;固定组件,设于风机叶片的表面,所述固定组件用于将所述网兜组件进行收紧以固定于风机叶片上。

一种风电机组运行温度监测方法及系统

NºPublicación:  CN121474066A 06/02/2026
Solicitante: 
华能国际电力开发公司吉林通榆风电分公司
CN_121474066_PA

Resumen de: CN121474066A

本发明提供了一种风电机组运行温度监测方法及系统,所述方法包括:在风电机组的发电机、齿轮箱、主轴轴承及机舱环境处安装温度传感器,实时采集温度信号;将采集信号经滤波后送入参考温度单元,与标准温度信号比对得到偏差;根据偏差计算补偿系数并对信号进行温漂补偿;经模数转换模块将修正信号数字化后输入控制器。本发明通过在采集系统中设置参考温度单元与补偿计算模块,形成一条独立的校准环路。系统在采集温度信号的同时,实时读取标准温度信号并计算偏差,再根据偏差执行线性或分段修正补偿,能够有效抵消热电偶或热敏电阻因环境温度变化、老化或导线阻值漂移所引起的测量误差,使输出温度值始终与实际温度保持一致。

船用风能收集利用装置

NºPublicación:  CN121474057A 06/02/2026
Solicitante: 
坤鸿动力科技(山东)有限公司
CN_121474057_PA

Resumen de: CN121474057A

本发明涉及风能收集利用装置技术领域,并公开了船用风能收集利用装置,包括底座,底座的中部活动连接有螺纹柱,螺纹柱的顶端固定连接有壳体,壳体的外表面设置有发电组件,螺纹柱的外表面设置有升降组件,壳体的外表面设置有开合组件,发电组件包括活动穿插在壳体外表面的台阶轴,台阶轴的外表面固定连接有固定叶,台阶轴的外表面活动连接有活动叶,开合组件包括活动设置在台阶轴内部的齿环,台阶轴的外表面活动穿插有圆杆,圆杆的两端均固定连接有传动轮,底座的上表面固定连接有卡板,卡板的上部固定连接有导向板。本发明通过设置开合组件与升降组件配合,活动叶经传动机构收拢至竖直状态,装置整体高度降低,降低风力载荷,增强稳定性。

油气井口地面风光一体化药剂加药装置

NºPublicación:  CN121473777A 06/02/2026
Solicitante: 
中国石油天然气股份有限公司
CN_121473777_PA

Resumen de: CN121473777A

本发明公开的油气井口地面风光一体化药剂加药装置,包括药剂存储机构以及注药泵,注药泵连接有分药机构,分药机构设有多个出药管,分药机构内设有拦截过滤网,拦截过滤网远离出药管的一侧设有清洁机构,清洁机构底部连接有输送机构,药剂存储机构侧边安装有风光供电机构;还包括支撑架,药剂存储机构和分药机构均安装至支撑架顶部。本发明的油气井口地面风光一体化药剂加药装置,可对拦截过滤网上清洁下的凝絮进行输送,使凝絮进入到药剂存储机构下方排液底管中,使在进行药剂存储机构维护,打开排液底管进行药剂排出,可将收集的凝絮一起排出。

混塔结构缝隙异常预警方法、系统、设备、介质及程序

NºPublicación:  CN121474069A 06/02/2026
Solicitante: 
华能国际工程技术有限公司中国华能集团清洁能源技术研究院有限公司
CN_121474069_PA

Resumen de: CN121474069A

本发明公开了一种混塔结构缝隙异常预警方法、系统、设备、介质及程序,属于风力发电技术领域。方法包括:采集混塔主体的位移数据及风速数据;基于混塔主体的位移数据,获取混塔主体的缝隙宽度变化率;根据风速数据,计算预警阈值;根据混塔主体的缝隙宽度变化率及预警阈值,绘制全塔筒的三维形变云图;基于全塔筒的三维形变云图,生成混塔结构缝隙异常预警方案。本发明通过将激光位移传感器与风速计一体化封装,阻断沙尘侵入、提高传感器使用寿命的同时,可实时同步风速与位移数据,使得缝隙预警阈值随风速变化精准调整,降低误报,并且结合利用三维形变云图,提升混塔监测精准度与全面性,保障结构安全。

Abschaltvorrichtung und Abschaltverfahren für Windenergieanlagen

NºPublicación:  DE102024121647A1 05/02/2026
Solicitante: 
JAKOBI & ZOERNER GBR VERTRETUNGSBERECHTIGTER GES PATRICK LLOYD ZOERNER 33154 SALZKOTTEN [DE]
Jakobi & Z\u00F6rner GbR (vertretungsberechtigter Gesellschafter: Patrick Lloyd Z\u00F6rner, 33154 Salzkotten)

Resumen de: DE102024121647A1

Die Erfindung betrifft eine Vorrichtung zur Abschaltung von Windenergieanlagen, die zum Schutz von Vögeln und Fledermäusen für einen vorgegebenen Zeitraum abzuschalten sind, wobei eine Ortsbestimmungseinrichtung, die einen aktuellen Ort eines Feldbearbeitungsfahrzeugs ermittelt, eine Übertragungseinrichtung, mittels derer die aktuellen Ortsdaten des Feldbearbeitungsfahrzeugs drahtlos übertragbar sind, eine Auswerteeinrichtung enthaltend eine Abschaltprüfung, mittels derer in oder an zu bearbeitende Felder angeordnete Windenergieanlagen in Abhängigkeit von einem in dem zu bearbeitenden Feld befindlichen Feldbearbeitungsfahrzeug abschaltbar sind.

Transformator

NºPublicación:  DE102024207271A1 05/02/2026
Solicitante: 
SIEMENS ENERGY GLOBAL GMBH & CO KG [DE]
Siemens Energy Global GmbH & Co. KG

Resumen de: DE102024207271A1

Die Erfindung betrifft einen Transformator (1). Der Transformator (1) umfasst zwei Niederspannungswicklungen (3, 5) und eine Hochspannungswicklung (7), wobei die beiden Niederspannungswicklungen (3, 5) ineinander verschachtelt gewickelt sind.

Pendelrollenlager

NºPublicación:  DE102024207176A1 05/02/2026
Solicitante: 
SKF AB [SE]
Aktiebolaget SKF
CN_121429712_PA

Resumen de: DE102024207176A1

Offenbart wird ein Pendelrollenlager (1), insbesondere zum Stützen einer Windturbinen-Hauptwelle, umfassend: mindestens einen Außenring (4) und einen Innenring (6), wobei der Innenring (6) einen Durchmesser von mindestens 499 mm hat, zwei Sätze von Tonnenrollen (8), die auf Laufbahnen abrollen, die an dem Außen- und dem Innenring (4, 6) ausgebildet sind, und mindestens einen Käfig (2), der dazu eingerichtet ist, die Tonnenrollen (8) zurückzuhalten, wobei der mindestens eine Käfig (2) umfasst: mindestens einen axialen inneren Käfigring (10), der sich in einer Umfangsrichtung des Pendelrollenlagers (1) erstreckt, einen ersten axialen äußeren Käfigring (12-1), der von dem mindestens einen axialen inneren Käfigring (10) auf einer ersten axialen Seite beabstandet ist und durch mehrere Käfigstege (14) mit ihm verbunden ist, wodurch geschlossene Taschen (16) gebildet sind, wobei jede Tasche (16) dazu eingerichtet ist, eine einzelne Tonnenrolle (8) des ersten Satzes von Tonnenrollen aufzunehmen, und einen zweiten axialen äußeren Käfigring (12-2), der von dem mindestens einen axialen inneren Käfigring (10) auf einer zweiten axialen Seite gegenüber der ersten axialen Seite beabstandet ist und durch mehrere Käfigstege (14) mit ihm verbunden ist, wodurch geschlossene Taschen (16) gebildet sind, wobei jede Tasche (16) dazu eingerichtet ist, eine einzelne Tonnenrolle (8) des zweiten Satzes von Tonnenrollen (8) aufzunehmen, wobei mindestens ein Käfigsteg (14) eine radial

SYSTEM FOR MONITORING THE VIBRATIONS OF A WIND TURBINE

NºPublicación:  WO2026025135A1 05/02/2026
Solicitante: 
TISCHLER KARL [AT]
TISCHLER VANESSA [AT]
TISCHLER STRASSER VIKTORIA [AT]
TISCHLER, Karl,
TISCHLER, Vanessa,
TISCHLER-STRASSER, Viktoria
WO_2026025135_PA

Resumen de: WO2026025135A1

The invention proposes a system for monitoring the vibrations, in particular the natural frequency, of a tower (1) of a wind turbine (2), comprising vibration sensors (3) associated with the tower (1) and comprising an evaluation device (4) for processing vibration sensor data. In order to be able to make reliable statements about damage to the tower (1), it is proposed that a plurality of vibration sensors (3) are arranged annularly around the tower axis (6) in three or more tower cross-sectional planes (5) along the tower axis (6), wherein the evaluation device (4) stores, in addition to the natural frequency (fi), vibration amplitudes (A) associated with the respective tower cross-sectional planes (5) at observation times (Ti) and identifies structural damage in the tower (1) by way of comparing the natural frequencies (fi) and the amplitude ratios (A) over an observation period.

TELESCOPIC ROTARY RIGGING

NºPublicación:  WO2026027497A1 05/02/2026
Solicitante: 
FARWIND ENERGY [FR]
FARWIND ENERGY
WO_2026027497_PA

Resumen de: WO2026027497A1

The invention relates to telescopic Fettner rotary rigging comprising a number of embodiments, suitable for various applications and constructed on the same base which makes it possible, in particular, to prevent the transmission of a rotational torque from the rigging via the central mast or by the skins of the tubular sections making up the surface of the cylindrical sail, to limit weights suspended at great height when the rigging is in a deployed position and their resulting effect on the righting torque of a ship, and to limit a bending torque generated by the sail thrust that is taken up by the bearings guiding the tubular sections.

SERRATED TRAILING EDGE DEVICE FOR A WIND TURBINE BLADE

NºPublicación:  WO2026027030A1 05/02/2026
Solicitante: 
VESTAS WIND SYSTEMS AS [DK]
VESTAS WIND SYSTEMS A/S
WO_2026027030_PA

Resumen de: WO2026027030A1

Serrated Trailing Edge Device A wind turbine blade assembly comprises a wind turbine blade (10) and a serrated device (20) attached at the trailing edge (14) of the blade. The serrated device has a two-part construction and comprises a first panel (24) having a mounting portion (28) and a slitted portion (30) comprising a plurality of first teeth (32) defined between the slits (34); and a second panel (26) having a mounting portion (44) and a slitted portion (46) comprising a plurality of second teeth (48) defined between the slits (34). The mounting portion of the first panel is attached to one of the pressure side (16) or the suction side (18) of the wind turbine blade in the region of the trailing edge. The mounting portion of the second panel is attached to the other of the pressure side or the suction side of the wind turbine blade in the region of the trailing edge. The slitted portion of the first panel is connected to the slitted portion of the second panel such that the slits of the first panel are aligned with the slits of the second panel and the first teeth are aligned with the second teeth. Each second tooth of the second panel is connected to a respective first tooth of the first panel to form a respective serration (22) of the serrated device.

MOTION CONTROL OF AN OFFSHORE WIND TURBINE

NºPublicación:  WO2026027268A1 05/02/2026
Solicitante: 
SIEMENS GAMESA RENEWABLE ENERGY AS [DK]
SIEMENS GAMESA RENEWABLE ENERGY A/S
WO_2026027268_PA

Resumen de: WO2026027268A1

Motion control of an offshore wind turbine A method of controlling a motion of an offshore wind turbine (OWT) is provided. The OWT (100) comprises a tower (101), a wind turbine rotor (102), and a generator (120), wherein the generator (120) is mechanically coupled to the wind turbine rotor (102) and is configured to convert mechanical power to electrical power. The method comprises operating the OWT in an active motion control mode in which a motion of the OWT is controlled. Operation in the active motion control mode comprises operating the wind turbine rotor (102) to cause an application of a torque and/or force to an upper part of the tower (101) of the OWT to control the motion of the OWT. The wind turbine rotor (102) is operated by actively controlling a torque applied by the generator (120) to the wind turbine rotor (102).

TAUT WIRE SYSTEM FOR A LOAD MANAGEMENT SYSTEM FOR A WIND TURBINE

NºPublicación:  WO2026027931A1 05/02/2026
Solicitante: 
LIFTOFF HOLDING B V [NL]
LIFTOFF HOLDING B.V
WO_2026027931_PA

Resumen de: WO2026027931A1

A load management system for a wind turbine involves: a lifting device mounted in a nacelle and connectable to a load through a lifting line; and a slew frame connectable to the load when the load is at the nacelle, the slew frame operable to change an orientation of the load when the load is connected to the slew frame and the lifting device. The load management system can further have a taut wire system. The taut wire system involves a frame mounted up-tower in a nacelle, the frame having a plurality of interconnected beams mounted on both longitudinal top beams of the nacelle, the interconnected beams having a wire connector positioned outside the nacelle transversely beyond a sidewall of the nacelle. The taut wire system further has a down-tower tensioning subsystem and at least one tensioned guide wire connected to the frame at the wire connector.

SAFETY SEAT ROTATION AND PITCH DRIVE CONTROL METHOD AND SAFETY SEAT USING SAME

NºPublicación:  WO2026026374A1 05/02/2026
Solicitante: 
BUTONG SAFETY TECH NINGBO CO LTD [CN]
\u5E03\u7AE5\u5B89\u5168\u79D1\u6280\uFF08\u5B81\u6CE2\uFF09\u6709\u9650\u516C\u53F8
WO_2026026374_PA

Resumen de: WO2026026374A1

A safety seat rotation and pitch drive control method and a safety seat (100) using same. In the method, a first motor (121) drives a lead screw (122) and a nut (124) to achieve linear displacement so as to drive a seat body (10) to perform pitch adjustment, and a second motor (214) drives, by means of gear engagement between a drive plate (213) and a turntable (212), the seat body (10) to perform rotation adjustment. In addition, working currents of the two motors are collected and calculated to obtain a current change rate, and when the current change rate exceeds a preset value, the two motors are controlled to perform an emergency stop to avoid injury to children.

HARVESTING WIND POWER GENERATOR WITH TRIPLE POWER GENERATION STRUCTURE USING ROTATION OF DUAL ROTOR

NºPublicación:  WO2026029428A1 05/02/2026
Solicitante: 
IOTPLUS CO LTD [KR]
DREAMBUILDER CO LTD [KR]
\uC544\uC774\uC624\uD2F0\uD50C\uB7EC\uC2A4 \uC8FC\uC2DD\uD68C\uC0AC,
(\uC8FC)\uB4DC\uB9BC\uBE4C\uB354
WO_2026029428_PA

Resumen de: WO2026029428A1

The present invention relates to a general-purpose harvesting wind power generator with a triple power generation structure using rotation of a dual rotor, which performs triple power generation using rotation of a rotor rotating by using external wind and using rotation of a rotor formed to rotate by electric or mechanical power from an internally provided power means such as a motor and to rotate inertially by magnetic levitation at a predetermined level of rotational force or higher, thereby enabling energy harvesting in locations with abundant wasted wind, and efficiently performing self-power generation even in locations with low or aperiodic external wind.

METHOD AND APPARATUS FOR CALCULATING ICING RANGE ON WIND TURBINE BLADE, DEVICE, AND STORAGE MEDIUM

NºPublicación:  WO2026026824A1 05/02/2026
Solicitante: 
ELECTRIC POWER RES INSTITUTE CHINA SOUTHERN POWER GRID [CN]
\u5357\u65B9\u7535\u7F51\u79D1\u5B66\u7814\u7A76\u9662\u6709\u9650\u8D23\u4EFB\u516C\u53F8
WO_2026026824_PA

Resumen de: WO2026026824A1

A method for calculating an icing range on a wind turbine blade. The method comprises: establishing a gas-liquid two-phase flow calculation model for a wind turbine blade, to obtain a water droplet collision coefficient for each unit on the surface of the wind turbine blade, and subsequently calculating the mass of liquid water captured from the air by each unit; on the basis of a thermal balance equation, calculating a water droplet freezing coefficient for each unit; on the basis of the mass of the liquid water and the water droplet freezing coefficient, calculating a water film thickness, and, performing a force analysis of the water film to obtain a water film flow velocity of each unit; and on the basis of the water film flow velocity and the water film thickness, calculating an inflow water volume and an outflow water volume, and updating the water film thickness for each unit until the difference in water film thickness for each unit before and after the update meets an error requirement, then outputting a final freezing coefficient and an icing thickness for each unit, and, on the basis of the freezing coefficient and the icing thickness for each unit, drawing an icing range distribution map for the surface of the wind turbine blade. Further comprised are an apparatus for calculating an icing range on a wind turbine blade, an electronic device, and a computer-readable storage medium. The method enables accurate acquisition of the icing range on wind turbine blades for

WIND TURBINE BLADE CAPABLE OF REMOVING ICE

NºPublicación:  WO2026025722A1 05/02/2026
Solicitante: 
HUANENG LONGDONG ENERGY CO LTD [CN]
\u534E\u80FD\u9647\u4E1C\u80FD\u6E90\u6709\u9650\u8D23\u4EFB\u516C\u53F8
WO_2026025722_PA

Resumen de: WO2026025722A1

The present invention relates to the technical field of wind turbines, and in particular to a wind turbine blade capable of removing ice, comprising: a wind turbine assembly, comprising a tower, a nacelle provided on the tower and a hub provided on a nacelle output end; blade assemblies circumferentially arrayed outside the hub and comprising outer housings; and de-icing assemblies, each comprising a de-icing frame movably arranged on the outer wall of an outer housing, a passing frame integrally formed outside the de-icing frame, and stay ropes arranged in the passing frame and used for scraping off condensed frost and condensed water from the surface of the outer housing. In the wind turbine blade provided by the present invention, condensed water or frost that may be formed on the surfaces of the wind turbine blades can be scraped off by the de-icing assemblies and, if a thick ice layer is formed, ice can be broken by striking so as to ensure the working efficiency of the blades as much as possible, thus effectively solving existing problems in the prior art.

TOWER OPERATING PLATFORM AND WIND TURBINE TOWER

NºPublicación:  WO2026026452A1 05/02/2026
Solicitante: 
SHANGHAI FENGLING RENEWABLES CO LTD [CN]
\u4E0A\u6D77\u98CE\u9886\u65B0\u80FD\u6E90\u6709\u9650\u516C\u53F8
WO_2026026452_PA

Resumen de: WO2026026452A1

The present application provides a tower operating platform and a wind turbine tower. The tower operating platform comprises segmental modules and post-cast strips; the segmental modules are made by concrete casting; there are at least two segmental modules, and the at least two segmental modules are assembled and connected; and the post-cast strips are made by concrete casting, and the post-cast strips are cast and connected between every two adjacent segmental modules. The tower operating platform of the present application comprises a plurality of segmental modules made by concrete casting, and post-cast strips made by concrete casting are cast and connected between every two adjacent segmental modules, so that the plurality of segmental modules are assembled and connected, thereby achieving simple and fast production, shortening the processing cycle to ensure delivery time, and having low production costs; moreover, the tower operating platform has a simple structure, thereby preventing loss of parts during transportation and stacking.

TOWER LADDER SUPPORT AND WIND-TURBINE TOWER

NºPublicación:  WO2026026451A1 05/02/2026
Solicitante: 
SHANGHAI FENGLING RENEWABLES CO LTD [CN]
\u4E0A\u6D77\u98CE\u9886\u65B0\u80FD\u6E90\u6709\u9650\u516C\u53F8
WO_2026026451_PA

Resumen de: WO2026026451A1

A tower ladder support (100), comprising: support assemblies (1), wherein the support assemblies (1) are made by concrete casting, the support assemblies (1) are adapted to be arranged on an inner wall surface of a tower, and at least part of each support assembly (1) extends in the radial direction of the tower; and a ladder assembly (2), wherein the ladder assembly (2) is arranged on the support assemblies (1) and extends in the extension direction of the tower, and the ladder assembly (2) is used for allowing maintenance personnel to climb.

THREE-DIMENSIONAL ICE ACCRETION RECONSTRUCTION METHOD AND APPARATUS FOR FAN BLADE, AND DEVICE AND STORAGE MEDIUM

NºPublicación:  WO2026025933A1 05/02/2026
Solicitante: 
ELECTRIC POWER RES INSTITUTE CHINA SOUTHERN POWER GRID [CN]
\u5357\u65B9\u7535\u7F51\u79D1\u5B66\u7814\u7A76\u9662\u6709\u9650\u8D23\u4EFB\u516C\u53F8
WO_2026025933_PA

Resumen de: WO2026025933A1

A three-dimensional ice accretion reconstruction method and apparatus for a fan blade, and a device and a storage medium. The method comprises: using a cross-sectioning method to cut a fan blade, so as to obtain two-dimensional airfoil-section coordinate data of each position; performing airflow field calculation on each two-dimensional airfoil section, so as to obtain an external airflow velocity of each two-dimensional airfoil section; performing force analysis on water droplets, calculating impingement positions of the water droplets on each two-dimensional airfoil section, and then calculating a local water droplet impingement coefficient and a freeze fraction; on the basis of the local water droplet impingement coefficient, the freeze fraction and environmental parameters, acquiring the thickness of an ice accretion on each two-dimensional airfoil section and an ice accretion shape on each two-dimensional airfoil section; on the basis of the thicknesses of the ice accretions, updating the two-dimensional airfoil-section coordinate data; performing ice accretion calculation at the next time step until a preset condition is met; and performing lofting processing on each two-dimensional airfoil section, so as to obtain a three-dimensional ice accretion shape result of the fan blade. The increased thicknesses and shape of ice accretions of a fan blade under different working conditions are quickly obtained with a small amount of calculation.

WIRELESS COMMUNICATION-BASED ICING AND VIBRATION MONITORING METHOD AND APPARATUS

NºPublicación:  WO2026025798A1 05/02/2026
Solicitante: 
CHINA THREE GORGES CORP [CN]
\u4E2D\u56FD\u957F\u6C5F\u4E09\u5CE1\u96C6\u56E2\u6709\u9650\u516C\u53F8
WO_2026025798_A1

Resumen de: WO2026025798A1

A wireless communication-based icing and vibration monitoring method. A power information set of a power supply module (16) is acquired by means of a power gauge (402), and on the basis of the power information set, a temperature sensing module (12) and an acceleration sensing module (13) are controlled to operate and corresponding temperature data and acceleration data are collected, so that on the basis of the temperature data and the power information set, an icing sensing module (14) can be controlled to operate and icing data is acquired, and a corresponding vibration parameter can be calculated on the basis of the obtained acceleration data, thereby achieving effective monitoring of icing thickness, temperature, and vibration on the surfaces of wind turbine blades. By controlling the operation of the icing sensing module on the basis of the temperature data, the icing sensing module operates only when the temperature data meets preset requirements, thereby reducing power consumption. A corresponding apparatus is also disclosed.

A SYSTEM FOR RAISING, POSITIONING AND LOWERING AN OFFSHORE WIND TURBINE BLADE AND TOWER MAINTENANCE DEVICE

NºPublicación:  AU2024333286A1 05/02/2026
Solicitante: 
AERONES ENGINEERING SIA
AERONES ENGINEERING, SIA
AU_2024333286_PA

Resumen de: AU2024333286A1

The invention relates to systems for raising, positioning and lowering offshore wind turbine maintenance tools and maintenance robots. The claimed system comprising a carrying rope; a carrying rope winch; three balancing ropes; three balancing means; three balancing ropes' winches; three balancing ropes' pulleys or blocks, fixed to the balancing means. The carrying rope is adapted to be operably connected to the carrying rope winch and the central rod of the maintenance device. The balancing ropes are adapted to be operably put through the balancing ropes' pulleys or blocks; wherein the ends one of the balancing ropes are adapted to be operably connected to the balancing ropes' winches and the balancing rods. The pulleys or blocks are configured to be responsive to the directional pull of the balancing rope, such that it moves in alignment with the direction from which the balancing rope exerts its pull. The balancing means with balancing ropes' pulleys or blocks are adapted to be submersible. According to an embodiment, the claimed system may further comprise a carrying rope pulley or a block, adapted to be suspended from the wind turbine nacelle, or a wind turbine hub. In this embodiment the carrying rope needs to be operably put through the carrying rope pulley or a block.

UPPER FLANGE OF A STEEL SECTION OF A TOWER OF A WIND TURBINE

NºPublicación:  AU2024298891A1 05/02/2026
Solicitante: 
NORDEX ENERGY SE & CO KG
NORDEX ENERGY SE & CO. KG
AU_2024298891_PA

Resumen de: AU2024298891A1

The object of the invention is an upper flange of a steel section of a tower of a wind turbine that avoids having to modify the yaw bearing, neither affecting other wind turbine components, since the lower geometry of the upper flange with regard to the steel section is maintained in its inner part, and also relates to a tower of a wind turbine and to a method of assembling a tower of a wind turbine.

TRANSIENT STABILITY CONTROL METHOD AND APPARATUS FOR WIND-THERMAL-BUNDLED SYSTEM

NºPublicación:  WO2026026507A1 05/02/2026
Solicitante: 
NORTH CHINA ELECTRIC POWER RES INSTITUTE [CN]
STATE GRID CORP OF CHINA [CN]
\u534E\u5317\u7535\u529B\u79D1\u5B66\u7814\u7A76\u9662\u6709\u9650\u8D23\u4EFB\u516C\u53F8,
\u56FD\u5BB6\u7535\u7F51\u6709\u9650\u516C\u53F8
WO_2026026507_PA

Resumen de: WO2026026507A1

A transient stability control method and apparatus for a wind-thermal-bundled system. The method comprises: acquiring in real time terminal voltage of a doubly-fed induction generator when the wind-thermal-bundled system experiences a fault (S1); in response to the terminal voltage of the doubly-fed induction generator being within a first voltage sag interval, increasing a reactive current injection coefficient of the doubly-fed induction generator on the basis of a preset adjustment rule, to reduce the swing amplitude of a synchronous generator during an acceleration phase under fault conditions (S2); in response to the terminal voltage of the doubly-fed induction generator being within a second voltage sag interval, increasing the reactive current injection coefficient of the doubly-fed induction generator on the basis of the adjustment rule, to reduce the swing amplitude of the synchronous generator during the acceleration phase and the swing amplitude thereof during a deceleration phase under fault conditions (S3); and in response to the terminal voltage of the doubly-fed induction generator being within a third voltage sag interval, decreasing the reactive current injection coefficient of the doubly-fed induction generator on the basis of the adjustment rule, to reduce the swing amplitude of the synchronous generator during the deceleration phase under fault conditions (S4).

SPHERICAL ROLLER BEARING HAVING ASYMMETRIC CAGE POCKETS

NºPublicación:  EP4686847A1 04/02/2026
Solicitante: 
SKF AB [SE]
Aktiebolaget SKF
EP_4686847_PA

Resumen de: EP4686847A1

Disclosed is a spherical roller bearing (1), in particular for supporting a wind turbine main shaft, comprising at least an outer ring (4), and an inner ring (6), wherein the inner ring (6) has a bore having a diameter of at least 499mm, two set of spherical rollers (8) which are rolling along raceways formed on the outer and inner ring (4, 6), and at least one cage (2) configured to retain the spherical rollers (8), wherein the at least one cage (2) comprises at least one axial inner cage ring (10) extending in a circumferential direction of the spherical roller bearing (1), a first axial outer cage ring (12-1), and a second axial outer cage ring (12-2) each spaced from the at least one axial inner cage ring (10) on a first axial side and a second axial side and connected to it with a plurality of cage bars (14) thereby forming closed pockets (16), wherein each pocket (16) is configured to receive one spherical roller (8) and has an axial inner pocket side face (40) and an axial outer pocket side face (42) configured to confine the spherical roller (8) in the axial direction, wherein each cage bar (14) has an axially extending curvature in the circumferential direction, wherein the curvature is at least partially concave, and wherein, in the axial direction, a distance (30) between an apex (26) of the curvature and the axial inner pocket side face (40) differs from a distance (28) between the apex (26) of the curvature and the axial outer pocket side face (42).

SPHERICAL ROLLER BEARING HAVING SEPARATE CAGES

NºPublicación:  EP4686848A1 04/02/2026
Solicitante: 
SKF AB [SE]
Aktiebolaget SKF
EP_4686848_PA

Resumen de: EP4686848A1

Disclosed is a spherical roller bearing (1), in particular for supporting a wind turbine main shaft, comprising at least an outer ring (4), and an inner ring (6), wherein the inner ring (6) has a diameter of at least 499mm, two set of spherical rollers (8) which are rolling along raceways formed on the outer and inner ring (4, 6), wherein a first and second cage (2-1, 2-2) each configured to retain a set of spherical rollers (8), wherein each of the first and second cage (2-1, 2-2) comprises first cage ring (10-1, 10-2) extending in a circumferential direction of the spherical roller bearing (1), a second cage ring (12-1, 12-2) spaced from the first cage ring (10-1, 10-2) on an axial side and connected to it with a plurality of cage bars (14) thereby forming closed pockets (16), wherein each pocket (16) is configured to receive one spherical roller (8) of one set of spherical rollers.

A SYSTEM FOR INSTALLATION AND REMOVAL OF A WIND TURBINE BLADE AND METHOD THEREOF

NºPublicación:  EP4686826A1 04/02/2026
Solicitante: 
RE TECH GMBH [DE]
RE Technologies GmbH
EP_4686826_A1

Resumen de: EP4686826A1

The present invention provides a system (100) and method for craneless installation and removal of a wind turbine blade (121) in which a load bearing mechanism (111) to be mounted on the nacelle (101). Further, the pulleys (3, 31) are attached to the blade (121) and rope (151) is connected to a pulley (3) at one end and another end of the rope is connected to a mechanical winch (5) positioned at the base of the wind turbine tower to hoist the blade (121) for maintenance and removal.

風力発電支持体および風力発電支持体の施工方法

NºPublicación:  JP2026017015A 04/02/2026
Solicitante: 
清水建設株式会社
JP_2026017015_PA

Resumen de: JP2026017015A

【課題】風力発電支持体の外径に関わらず施工することができる風力発電支持体および風力発電支持体の施工方法を提供する。【解決手段】筒状の下側支持体2と、下側支持体2の上に同軸に配置され、下側支持体2と溶接される筒状の上側支持体3と、を有し、上側支持体3は、下側支持体2の上に配置される筒状の本体部31と、本体部31の外周に同軸に接合され本体部31よりも下方に突出する筒状のスカート部4と、を有し、下側支持体2の上端部分は、スカート部4の内側に挿入され、下側支持体2の上端と、本体部31の下端とが溶接されている。【選択図】図2

METHOD AND SYSTEM FOR CONTROLLING WIND TURBINE ROTOR OSCILLATIONS

NºPublicación:  EP4686828A1 04/02/2026
Solicitante: 
GENERAL ELECTRIC RENOVABLES ESPANA SL [ES]
General Electric Renovables Espa\u00F1a S.L
EP_4686828_PA

Resumen de: EP4686828A1

The present disclosure relates to a method (100) of controlling operation of a wind turbine (10). The method (100) comprises receiving operational (215) data indicative of oscillations in a wind turbine rotor (18). The method (100) comprises deriving a first signal (224) representative of loads in a first direction in a reference plane and a second signal (226) representative of loads in a second direction in the reference plane. The second direction is different from the first direction. The method (100) further comprises determining an amplitude (A1, A2) of the first (224) and second (226) signals, as well as a phase offset (ϕ1 - ϕ2) between the first (224) and second (226) signals. Finally, the method (100) comprises controlling the wind turbine (10) based on the amplitudes (A1, A2) and the phase offset (ϕ1 - ϕ2). The disclosure also relates to a control unit (36) for controlling operation of a wind turbine (10) and to a wind turbine (10).

パラレルワイヤーの配置方法

NºPublicación:  JP2026017516A 04/02/2026
Solicitante: 
日鉄エンジニアリング株式会社
JP_2026017516_PA

Resumen de: JP2026017516A

【課題】パラレルワイヤーを、損傷することを抑えつつ海底に配置することが可能なパラレルワイヤーの配置方法を提供することを目的とする。【解決手段】海底SBの地盤に固定された基礎Fに一端側が接続されたパラレルワイヤーPWに曲げ圧縮応力を生じさせることを抑制しつつ、パラレルワイヤーPWを、海底SBに寝かせるよう、配置する配置工程、を含むことを特徴とする。【選択図】図4

MOTION CONTROL OF AN OFFSHORE WIND TURBINE

NºPublicación:  EP4686827A1 04/02/2026
Solicitante: 
SIEMENS GAMESA RENEWABLE ENERGY AS [DK]
Siemens Gamesa Renewable Energy A/S
EP_4686827_PA

Resumen de: EP4686827A1

A method of controlling a motion of an offshore wind turbine (OWT) is provided. The OWT (100) comprises a tower (101), a wind turbine rotor (102), and a generator (120), wherein the generator (120) is mechanically coupled to the wind turbine rotor (102) and is configured to convert mechanical power to electrical power. The method comprises operating the OWT in an active motion control mode in which a motion of the OWT is controlled. Operation in the active motion control mode comprises operating the wind turbine rotor (102) to cause an application of a torque and/or force to an upper part of the tower (101) of the OWT to control the motion of the OWT. The wind turbine rotor (102) is operated by actively controlling a torque applied by the generator (120) to the wind turbine rotor (102).

一种基于数据库的风力发电场实时监控系统

NºPublicación:  CN121452135A 03/02/2026
Solicitante: 
西北民族大学
CN_121452135_PA

Resumen de: CN121452135A

本发明涉及风力发电场的实时监控与智能控制技术领域,具体为一种基于数据库的风力发电场实时监控系统,包括:数据采集模块,用于将机组划分为直接监测集与推断监测集;采集直接监测集的真实应力数据,并采集推断监测集的实时控制向量、风况向量与服役时长;第一处理模块,用于计算推断监测集的推断应力;第二处理模块,用于构建真实应力分布与推断应力分布,并计算结构健康熵;风险决策模块,用于基于结构健康熵与预设的熵阈值,确定控制模式;闭环控制模块,用于响应于控制模式,生成更新的实时控制向量,并将更新的实时控制向量反馈至第一处理模块;本发明解决了物理模型难以准确描述老旧机组非线性老化的问题。

一种海上风电双馈机组及其机舱系统与散热方法

NºPublicación:  CN121452142A 03/02/2026
Solicitante: 
运达能源科技集团股份有限公司
CN_121452142_PA

Resumen de: CN121452142A

本发明公开了一种海上风电双馈机组及其机舱系统与散热方法,涉及发电机组技术领域,该机舱系统包括:机舱罩;新风供给模块,其进风端贯穿机舱罩连通舱室外、出风端连通舱室,用于向舱室供给经过滤的洁净空气,以建立并维持舱室的微正压环境,并吹扫冷却齿轮箱;齿轮箱空冷模块,包括用于罩设在齿轮箱的散热部的第一风罩,其贯穿机舱罩连通舱室外,以形成与舱室隔离的第一风道;发电机空冷模块,包括用于罩设在发电机的散热部的第二风罩,其贯穿机舱罩连通舱室外,以形成与舱室隔离的第二风道,第二风罩的第二进风口位于舱室并设有风阀。该机舱系统解决了传统空冷散热设计在海上高盐雾环境下密闭性差、散热能力不足的矛盾。

风水联合发电系统多机分层滑模控制方法、系统、设备及存储介质

NºPublicación:  CN121461462A 03/02/2026
Solicitante: 
雅砻江流域水电开发有限公司
CN_121461462_PA

Resumen de: CN121461462A

本发明涉及风水联合发电系统协同控制技术领域。提供一种风水联合发电系统多机分层滑模控制方法、系统、设备及存储介质。步骤如下:基于一管多机水电机组数学模型和风电机组数学模型,构建风水联合系统的动态数学模型;基于动态数学模型和滑模控制理论,设置滑模面;对滑模面求导,并将水电机组数学模型和风电机组数学模型的动态方程代入导出的滑模面导数中,求解得到等效控制律;基于等效控制律,引入切换控制项,优化等效控制律,得到最终控制律;将最终控制律反馈至水电机组的转子运动方程中,实现风电机组与水电机组的协同控制。解决现有风水联合发电系统因风能波动性和水力耦合效应导致的协同控制动态响应不足和稳定性差的问题。

一种风力发电机组前馈控制载荷优化方法

NºPublicación:  CN121452113A 03/02/2026
Solicitante: 
湖北能源集团齐岳山风电有限公司
CN_121452113_PA

Resumen de: CN121452113A

本发明公开了一种风力发电机组前馈控制载荷优化方法,涉及风力发电技术领域,其技术方案要点包括以下步骤:将风力发电机组的传动链进行划分得到传动链区段;在历史运行时期内确定风力发电机组整机的综合载荷损耗值,在历史运行时期内提取各个传动链区段在不同转矩输出的综合载荷损耗差值;在历史运行时期内采集各个传动链区段的外界湍流数据,将外界湍流数据与传动链区段的载荷损耗进行分析得到影响特征因子;在历史运行时期内确定各个传动链区段的历史振动频率以及历史状态聚集度;提取载荷损耗差值变化量、综合载荷损耗差值、影响特征因子和历史振动频率之间的第一关联系数;效果是提升风力发电机组设备的可靠性。

风机故障预防与知识库集成管理系统

NºPublicación:  CN121452124A 03/02/2026
Solicitante: 
广东能源集团科学技术研究院有限公司
CN_121452124_PA

Resumen de: CN121452124A

本发明涉及风机运维管理领域,且公开了风机故障预防与知识库集成管理系统,包括:数据采集模块、数据预处理模块、故障预警模块、知识库模块、决策支持模块及人机交互模块;所述数据采集模块的输出端与数据预处理模块的输入端电性连接;所述数据预处理模块的输出端与故障预警模块的输入端电性连接;所述故障预警模块的输出端分别与知识库模块的输入端及人机交互模块的输入端电性连接;所述知识库模块与故障预警模块双向电性连接;所述决策支持模块的输出端与人机交互模块的输入端电性连接。该发明通过多维度采预处理获高质数据,联动模块智能预警决策,提准缩周期,解传统数据差、预警滞后问题。

一种风能风力机

NºPublicación:  CN121452112A 03/02/2026
Solicitante: 
周顺祥
CN_121452112_PA

Resumen de: CN121452112A

本发明涉及新能源领域中的风能利用技术,尤其涉及一种具有较高能量转换的风能风力机,主要解决现在风机对风能转换效率不高的问题。一种风能风力机,包括导风总成,风叶总成及结构件组成,风叶总成由风叶和风叶连接件组成,导风总成由导风板及导风体构成,导风板与导风体之间通过顶盖或底座固定连接在一起,所述在于:导风板与导风体之间构成一个引导风流流动的风流通道,这个风流通道是圆锥形的,风流通道从进风到出风的截面积是积逐渐减小的,导风板把来风拦截汇集后导流进入风力机内部的风流通道并沿导风体轴向流动并被加速,在风流通道的出风口处流出吹动处于出风口处的风叶转动。

海洋风力水力发电系统

NºPublicación:  CN121452119A 03/02/2026
Solicitante: 
四川神州齐力新能源科技有限公司
CN_121452119_PA

Resumen de: CN121452119A

本发明属于发电技术领域,具体公开了海洋风力水力发电系统,从进风口进来的风以及从水推力管道进来的水作用于风轮结构上,风轮结构转动,从而使得第一发电机和第二发电机进行发电。通过水的推力和阻力来维持稳定发电,风力过大由水的阻力进行调整,避免了风力过载风险。如果风力过小由水的推力进行调整,解决风力过小风机不能启动的问题,从而克服风力先天缺陷,保证风力发电稳定输出电力。如果遇到台风,由稳定升降单元控制发电系统在海水内的升降。利用水力和风力来共同推动风轮结构转动发电,水力发电与风力发电共享发电机并且不要力同步系统,节约了发电机。

一种最小重力弯矩下的叶根法兰移位矫正方法

NºPublicación:  CN121452139A 03/02/2026
Solicitante: 
金翼安达航空科技(北京)有限公司
CN_121452139_PA

Resumen de: CN121452139A

本发明公开了一种最小重力弯矩下的叶根法兰移位矫正方法,属于风电设备维护技术领域,其过程包括首先在在风机塔架底部的地面上开挖竖井,并储存水体,在竖井井口位置安装有活动的伸缩井筒,然后,锁定风轮,使风机叶片保持最小重力弯矩位置,对螺栓损伤进行专业精密检测、并评估螺栓损伤情况。在此基础上,向上提拉延长井筒向竖井注入水体,使得水位高于地面、并计算需要注水的总量,对单个叶根螺栓总载荷进行计算,对单个螺栓的预紧力重新调整,对于损伤严重的螺栓及时处理,最后锁紧法兰、并分步紧固螺栓至设计预紧力。本发明可以完成两个法兰的自适应协调形变,从而释放因滑移产生的局部应力,确保叶根法兰移位矫正的准确性。

风力发电机组偏航系统的智能化诊断与控制方法及装置

NºPublicación:  CN121452125A 03/02/2026
Solicitante: 
华能青龙风力发电有限公司
CN_121452125_PA

Resumen de: CN121452125A

本发明涉及风力发电技术领域,提供一种风力发电机组偏航系统的智能化诊断与控制方法及装置,方法包括:获取风力发电机组的机舱外部来流风场特性的第一实时数据,以及机舱自身多自由度运动姿态的第二实时数据;基于第一实时数据和第二实时数据,计算获得表征风力发电机组的风轮实际迎风状态的偏航偏差角和当前健康状态;根据偏航偏差角、当前健康状态以及风力发电机组所处的运行工况,生成并执行动态化的偏航控制指令。本发明通过整合了外部风场、机舱的姿态、部件健康和运行工况等多维度信息,构建了一个闭环的智能化诊断与控制体系,实现了从精确感知到智能决策再到优化执行的全流程管理,从而系统性地提升了偏航系统的整体性能。

一种结合环境噪声约束的风力发电机组运行参数协同优化方法及系统、设备、介质

NºPublicación:  CN121452115A 03/02/2026
Solicitante: 
华能新能源股份有限公司山西分公司
CN_121452115_PA

Resumen de: CN121452115A

本发明涉及风机控制技术领域,具体而言,涉及一种结合环境噪声约束的风力发电机组运行参数协同优化方法及系统、设备、介质,采用本发明所提供的方法,主要包括了基于每组运行参数所对应的噪声参数,将运行参数内数据的类型作为噪声变化的影响因子进行评价,根据排序结果选择其中若干种影响因子作为目标影响因子,设置噪声阈值,判断当前噪声参数是否大于噪声阈值,若大于,则对风机控制系统发出调整目标影响因子对应的运行参数的控制信号。通过上述方法,对当前风机的运行参数的噪声进行了评价,挑选出了调节效果较好的若干个影响因子,再通过对若干个影响因子进行调整,来达到较好的降噪效果。

一种防腐蚀耐用的风力发电机的塔筒连接结构

NºPublicación:  CN223868104U 03/02/2026
Solicitante: 
株洲春华实业有限责任公司
CN_223868104_U

Resumen de: CN223868104U

一种防腐蚀耐用的风力发电机的塔筒连接结构,包括两个以上的依次连接的塔筒段;塔筒段包括筒体、上法兰和下法兰;相邻的塔筒段之间通过法兰连接和紧固组件相连接,即相邻的第一塔筒段和第二塔筒段通过法兰和紧固组件相连接;第一塔筒段的顶部与第二塔筒段的底部连接,第一塔筒段的上法兰与第二塔筒段的下法兰通过紧固组件固定连接;紧固组件为环槽铆钉连接副机构。可确保相邻的两塔筒段的连接部更为紧密,使得雨水不易进入相邻的两塔筒段的连接部,且多段塔筒段的结构更为牢固。

モノパイル式基礎の施工方法

NºPublicación:  JP2026016038A 03/02/2026
Solicitante: 
東亜建設工業株式会社
JP_2026016038_PA

Resumen de: JP2026016038A

【課題】大型のモノパイル式洋上風力発電施設を構成するモノパイル式基礎を、相応の大型の自己昇降式台船や自航作業船を使用することなく構築できるモノパイル式基礎の施工方法を提供する。【解決手段】水域に自己昇降式台船40を停船させ、モノパイル3を積載した運搬用台船20を水域に係留する。横に倒しているモノパイル3の下部を運搬用台船20に搭載した立て起こし装置30により支持し、自己昇降式台船40のクレーン43と立て起こし装置30を使用して、モノパイル3の下端部3bを水没させて立て起こす。クレーン43により、水域に立て起こしたモノパイル3を自己昇降式台船40に搭載した打設補助装置50のパイルガイド部51まで移動させる。パイルガイド部51によりモノパイル3の水平方向の移動を拘束した状態で、クレーン43と打設装置45を使用してモノパイル3を水底地盤SBに打設する。【選択図】図14

一种风电机组弹性支撑装置

NºPublicación:  CN223868105U 03/02/2026
Solicitante: 
甘肃建投新能源科技股份有限公司
CN_223868105_U

Resumen de: CN223868105U

本实用新型涉及风电机组支撑相关技术领域,具体为一种风电机组弹性支撑装置,包括:底座;所述底座的顶部固定连接有固定箱,所述固定箱的顶部设置有缓冲板,所述缓冲板的底部中心处固定连接有套筒,所述套筒底部中心处滑动连接有伸缩杆,所述伸缩杆的底端与所述底座固定连接。本实用新型通过底座、固定箱、缓冲板、套筒、伸缩杆以及泄力机构的配合作用下,可以根据使用者的需求对支撑装置的缓冲力进行调节,解决了现有的风电机组弹性支撑装置虽然能够对风电机组进行缓冲,但其并不具备对缓冲力进行调节的功能,由于弹簧在长期使用的过程中,其自身的弹性会逐渐降低,导致装置对风电机组的缓冲效果也随之降低的问题。

一种用于桁架式风电塔架的插入式转换段结构

NºPublicación:  CN223868106U 03/02/2026
Solicitante: 
内蒙古金海新能源科技股份有限公司四川大学江苏金海新能源科技有限公司
CN_223868106_U

Resumen de: CN223868106U

本实用新型公开了一种适用于桁架式风电塔架的插入式转换段结构,主要解决传统钢塔筒与桁架段之间的传力和转换问题。该结构包括钢塔筒结构、变直径中间体、上斜杆、下斜杆、环向横杆及角柱;顶部通过变直径中间体顶部法兰与钢塔筒结构连接,底部通过角柱底部法兰与桁架段连接;内部各部件通过施加预紧力的螺栓连接。从而实现钢塔筒与桁架段的过渡问题。通过合理分块,实现模块化和运输便捷化;通过体型优化和加劲肋布置,提高结构刚度和传力效率,实现桁架式塔架整体传力的高效性和安全性。

用于风力发电机的基座及风力发电机

NºPublicación:  CN223868107U 03/02/2026
Solicitante: 
国华能源投资有限公司国华(乾安)风电有限公司
CN_223868107_U

Resumen de: CN223868107U

本实用新型提供了一种用于风力发电机的基座及风力发电机,属于风力发电基建技术领域,用于解决传统基座抗占用面积大,偏移能力不理想的问题。本实用新型提供的用于风力发电机的基座包括承载台、加固单元、压板和防偏移单元。加固单元包括第一驱动组件和多个横向锥杆。防偏移单元包括外护筒、一对第二驱动组件以及一对弧形护板。通过承载台与加固单元的配合能够在不增加土地占用面积的情况下,提高承载能力和抗偏移能力,再配合压板和防偏移单元,进一步分散了机组自重和倾覆力矩,并提高了风力发电机的稳定性。

一种风力发电机组冷却液循环过滤装置

NºPublicación:  CN223861421U 03/02/2026
Solicitante: 
华润电力风能(佳木斯)有限公司
CN_223861421_U

Resumen de: CN223861421U

本实用新型公开了一种风力发电机组冷却液循环过滤装置,包括与风力发电机组通过两个管道连接的过滤箱主体、安装在过滤箱主体顶部的循环泵;以及安装在过滤箱主体顶部的滤框顶板,所述滤框顶板的底面固定有两个矩形滤框,两个矩形滤框分别为磁性滤芯和PP滤芯;以及设置在过滤箱主体两侧表面的限位机构;本实用新型通过对现有技术进行改进,设计了由过滤箱主体、滤框顶板、循环泵和限位机构组成的过滤装置,可对风力发电机组内的冷却液进行有效的循环过滤,过滤掉冷却液中的铁锈等其它杂质,减少冷却液的浪费,同时在限位机构的作用下可方便后续操作人员对矩形滤框的拆装更换,提高后续滤芯的维护便捷性。

一种风机用电动葫芦

NºPublicación:  CN223866265U 03/02/2026
Solicitante: 
河北怀鸽起重机械集团有限公司
CN_223866265_U

Resumen de: CN223866265U

本实用新型公开了一种风机用电动葫芦,涉及电动葫芦技术领域,包括移动组件和连接在移动组件下方的电动葫芦,移动组件的前端连接有第一限位组件;移动组件的侧端面上安装有第二限位组件;电动葫芦的进料口下方连接有导向组件,导向组件和移动组件之间连接有防脱落组件。本实用新型通过转动手摇转杆使螺杆带动两个连接板移动从而带动两个锁紧杆的顶部靠近或者远离,从而使夹板能够夹住或者松开横梁,从而实现电动葫芦的位置锁定,并且通过转动顶丝,使顶丝的端部顶在横梁上,进一步锁定电动葫芦的位置,进一步锁定车架,大大的提高了安全性。

一种浮式风机动态海缆

NºPublicación:  CN223872020U 03/02/2026
Solicitante: 
三峡新能源阳江发电有限公司
CN_223872020_U

Resumen de: CN223872020U

一种浮式风机动态海缆,包括浮式基础和固定于浮式基础底部的海缆,海缆包括依次设置的竖直缓冲段和水平缓冲段;竖直缓冲段外设置有弯折卡箍结构,用于将竖直缓冲段弯曲;水平缓冲段外设置有弯折浮动结构,用于将水平缓冲段弯曲。本申请能够弥补动态海缆被反复拉伸导致机械损伤的不足。

基于磁悬浮技术的风能热电联供机组

NºPublicación:  CN223868102U 03/02/2026
Solicitante: 
赵金财马大勇
CN_223868102_U

Resumen de: CN223868102U

本实用新型涉及基于磁悬浮技术的风能热电联供机组。一种风能热电联供机组可包括:轮毂,其上安装有叶片;主轴,连接到所述轮毂,并且由主轴轴承支承;齿轮箱,包括低速轴和高速轴,所述低速轴连接到所述主轴;发电机,所述发电机的转子的一端通过第一电磁离合器连接到所述齿轮箱的高速轴;以及压缩机,所述压缩机的驱动轴通过第二电磁离合器连接到所述发电机的转子的另一端。

一种风机叶片除冰用热气循环导流管道结构

NºPublicación:  CN223868110U 03/02/2026
Solicitante: 
东旭蓝天新能源股份有限公司
CN_223868110_U

Resumen de: CN223868110U

本实用新型公开了一种风机叶片除冰用热气循环导流管道结构,包括塔筒;塔筒上端固定设置有机舱;机舱端部开设有安装槽;安装槽内设置有固定接头和转动接头;所述转动接头上固接有圆周阵列的三个叶片;当风机叶片的表面在低温环境下发生结冰或积雪时,通过热风发生器向第一导流管道、第二导流管道以及第三导流管道内部输入热风,由于第一导流管道和第二导流管道分布于叶片的边缘处,多个第三导流管道位于叶片的中部,因此当热风途经第一导流管道、第二导流管道以及第三导流管道时会持续对叶片输送热量,从而使得叶片上的覆冰或积雪快速融化,避免影响风机的正常运行。

一种风力发电设备

NºPublicación:  CN223868100U 03/02/2026
Solicitante: 
大禹节水(天津)有限公司
CN_223868100_U

Resumen de: CN223868100U

本实用新型提供了一种风力发电设备,通过对发电设备的结构进行改进,在风力或其他外力(如阵风、风向突变等)突然变化时,减少风力发电设备因惯性或外力冲击而产生晃动。风力发电设备包括连接部和固定连接于连接部的若干扇叶,各扇叶均能够沿第一转向旋转;连接部设置有第二摆动件组,第二摆动件组包括若干第二摆动装置,属于同一第二摆动件组的第二摆动装置围绕连接部的周向均布;第二摆动装置的固定端与连接部直接或间接地铰接,并能围绕平行于连接部的轴向的旋转中线在两个极限位置之间摆动;定义连接部的圆心至固定端的连线为参照线,第二摆动装置还具有自由端,自由端在第一转向始终位于其所对应的参照线的后侧,且与参照线成锐角。

一种新能源电力监测装置

NºPublicación:  CN223870687U 03/02/2026
Solicitante: 
河南国控润弘低碳科技有限公司
CN_223870687_U

Resumen de: CN223870687U

本实用新型涉及电力监测装置技术领域,公开了一种新能源电力监测装置,包括固定座,所述固定座的顶部固定有电力监测箱体,所述电力监测箱体的顶部设置有电力监测高度调整机构。本实用新型通过设置有电力监测高度调整机构,便于人员操作以及电力监测后续维护和调试的进行,达到了有利于电力监测以及维护的目的,新能源风力发电机构的升降高度易于根据实际需求进行调节与固定;通过设置有连接机构,可以对固定座和电力监测箱体的连接部位进行加固,固定座和电力监测箱体连接部位结构稳定,延长了本装置的使用寿命,通过设置有稳定机构,使加固套对应面紧贴在升降支架的外侧,从而加强活动支架和升降支架安装结构稳定性。

一种风力发电机分段安装的施工装置

NºPublicación:  CN223868103U 03/02/2026
Solicitante: 
陈载发
CN_223868103_U

Resumen de: CN223868103U

本实用新型公开了一种风力发电机分段安装的施工装置,涉及风力发电技术领域,包括:至少四台柱状体组合架,每台柱状体组合架包括若干层堆叠架设的柱架以及可在柱架上升高的抬升架,其中最底层柱架的底端固定于风电基础平台上,抬升架架设于柱架外圈,各台柱状体组合架围合形成框架形结构;至少两根承重轨道梁,平行架设于抬升架顶部;至少两台行车梁,架设于承重轨道梁上,且每台行车梁上各安装有一台起重设备,其中一个行车梁上还安装有一组悬臂吊,行车梁可沿着承重轨道梁的横向移动。本实用新型施工装置具有结构轻量化施工便捷,抵抗风浪能力、安装稳定性强,安装周期短、安装成本低、适用范围广的效果。

一种方便安装的风电密封毛刷

NºPublicación:  CN223868109U 03/02/2026
Solicitante: 
安徽博林刷业有限公司
CN_223868109_U

Resumen de: CN223868109U

本实用新型公开了一种方便安装的风电密封毛刷,涉及风电密封毛刷技术领域,包括:安装壳,所述安装壳的底部外侧为圆柱型,所述安装壳的底部安装有耐磨层,所述耐磨层的外侧活动安装有滑槽,所述滑槽的底部安装有底板,底板的内侧开设有贯穿口,所述夹持条的内侧贯穿安装有螺纹杆,螺纹杆贯穿毛刷的内侧,所述螺纹杆的外侧通过螺纹活动安装有紧固环,且紧固环抵在夹持条的正面。本实用新型通过安装有耐磨层,安装壳的底部为圆柱型,安装壳对底部耐磨层固定,保证耐磨层的稳定,耐磨层为弧形结构,滑槽对内侧耐磨层限位,耐磨层在滑槽的内侧调整角度,方便使用者根据需要调整毛刷角度。

一种免维护的风力发电机组主轴轴承

NºPublicación:  CN223868401U 03/02/2026
Solicitante: 
上海涟屹轴承科技有限公司
CN_223868401_U

Resumen de: CN223868401U

本实用新型属于轴承技术领域,且公开了一种免维护的风力发电机组主轴轴承,包括:轴承内圈及外圈,且所述内圈处于外圈的内部,所述内圈外周面与外圈的内周面之间呈环形阵列设置有多个滚动元件,且所述内圈外周面与外圈的内周面上均开设有与滚动元件匹配的滚道,内圈与外圈之间的缝隙,以及滚道和滚动元件之间填充有固态润滑剂(塑体油)。本实用新型提出的轴承具有长寿命、低振动、低噪音、小的旋转力矩和高可靠性等特点,不仅解决了润滑脂泄露的问题,还能在恶劣环境条件下起到很好的防护作用,完全避免油脂的渗漏。

一种风力发电塔架安装用辅助装置

NºPublicación:  CN223868108U 03/02/2026
Solicitante: 
中国电建集团贵州工程有限公司
CN_223868108_U

Resumen de: CN223868108U

本实用新型涉及发电塔架安装技术领域,尤其是一种风力发电塔架安装用辅助装置,包括输送架,在所述输送架的顶部两侧设有支撑结构和固定单元,塔架搭设在所述支撑结构上,并通过所述锁止组件与所述输送架相固定;其中,所述固定单元包括铰接固定座和活动固定座,所述铰接固定座与所述输送架固定连接,所述活动固定座通过固定单元与所述支撑结构相固定,通过拆卸锁止螺栓的方式对铰接固定座进行解锁,再通过解锁锁止组件的方式驱使活动固定座与支撑板之间进行分离,继而起吊件与起吊设备的输出端相连接,再配合活动固定座即可对塔架进行起吊,通过旋转活动肘节即可驱使销轴伸缩滑动,因此对活动固定座和支撑板固定的方式方便快捷。

一种风机外冷风扇支架

NºPublicación:  CN223868111U 03/02/2026
Solicitante: 
福建省福能海峡发电有限公司
CN_223868111_U

Resumen de: CN223868111U

本实用新型涉及风扇支架技术领域,且公开了一种风机外冷风扇支架,包括升降机构,还包括:驱动机构、移动机构和支撑机构,所述升降机构的侧面与驱动机构的内侧螺纹连接,所述升降机构的侧面与支撑机构的侧面固定连接,所述移动机构的侧面与支撑机构的侧面连接,所述升降机构包括双向螺线杆和支撑杆,所述双向螺线杆的顶端固定连接有旋转电机,所述支撑杆的顶端固定连接有固定块,所述固定块的侧面与工型固定轴的侧面固定连接,通过设有双向螺线杆可轻松调节风机的高度有利于维修人员进行设备的检修和维护工作;通过设有移动调节机构可以根据不同风机的尺寸进行调整,有利于使得支架能够适应不同规格的风机避免了为了每个风机更换专用支架的需求。

风电齿轮箱及其密封防油雾装置

NºPublicación:  CN223868499U 03/02/2026
Solicitante: 
太原重工股份有限公司
CN_223868499_U

Resumen de: CN223868499U

本实用新型公开了一种风电齿轮箱及其密封防油雾装置,包括设置于风电齿轮箱的输出轴、套设于输出轴外周的轴承、套设于轴承外周的箱体、固定于箱体一侧的透盖、设置于箱体与输出轴之间的定距环、设置于定距环与透盖之间的挡油板、设置于箱体下方的后箱盖,箱体上开设有连通于轴承的第一油路、连通于定距环的第二油路,箱体与透盖之间形成储油仓,储油仓连通有第一油口,后箱盖上开设有第二油口,第一油口与第二油口之间连通设置有回油管;本装置有效阻止高压油气通过回油管溢出,避免机舱及电气设备受油雾污染,解决了现有技术中因定距环错位导致的回油孔堵塞问题,维持了齿轮箱润滑系统的稳定循环,避免因回油不畅引发的渗漏油及润滑失效风险。

一种变桨装置及其风力发电机组

NºPublicación:  CN223868101U 03/02/2026
Solicitante: 
中电投东北新能源发展有限公司
CN_223868101_U

Resumen de: CN223868101U

本实用新型提供一种变桨装置及风力发电机组,适用于电动变桨距的风力发电机组,其安装在风力发电机组的轮毂上,该变桨装置包括至少一安装风力发电机组轮毂上的变桨法兰;至少一与所述变桨法兰适配的主驱动机构;由所述主驱动机构驱动的且与所述变桨法兰适配的从驱动机构;及设置在所述主驱动机构与所述从驱动机构间的同步带动机构。本实用新型具有结构简单,可以有效地解双驱或者多驱方案中速度同步和力矩同步的问题,是现有双驱和多驱方案行之有效的替代方案。

一种基于活塞风的安全门风力发电系统及方法

NºPublicación:  CN121452120A 03/02/2026
Solicitante: 
南昌大学
CN_121452120_PA

Resumen de: CN121452120A

本发明公开了一种基于活塞风的安全门风力发电系统及方法。该系统创新性地在现有安全门的基础上开发风力发电功能,利用地铁列车行驶过程中产生的活塞风作为动力源,驱动地铁车站安全门上集成的风力发电机进行发电,进而实现了活塞风风能的回收利用。该安全门风力发电系统包括风力发电装置、防护网、转换电路及蓄电池等关键部件。本系统结构精巧,易于安装,能有效捕集地铁车站内的活塞风风能,具有节能环保、实用性强、安全性高的特点。

转子支撑缆索的张力控制

NºPublicación:  CN121464275A 03/02/2026
Solicitante: 
维斯塔斯风力系统集团公司
CN_121464275_PA

Resumen de: WO2024235412A1

Wind turbines (10) and methods of controlling wind turbines (10) including cable supported rotors (22). The cable supported rotor (22) includes a plurality of blades (26) and a plurality of cable assemblies (32) that support the blades (26). A plurality of tension mechanisms (44) controls the amount of tension in each of the cable assemblies (32). At start up, the tension is increased until a tension setpoint is reached, and tension levels are balanced across the plurality of cable assemblies (32). Tension may be readjusted periodically, and may be actively controlled during operation of the wind turbine (10) based on functions of tension versus azimuth, wind speed, rotor or generator speed, and blade pitch angle.

风力涡轮机塔架装配系统和装配方法

NºPublicación:  CN121464276A 03/02/2026
Solicitante: 
西门子歌美飒可再生能源公司
CN_121464276_PA

Resumen de: WO2025011938A1

The present invention relates to a wind turbine tower assembly system (17) for assembling a wind turbine tower (4). The wind turbine tower assembly system (17) comprises an assembly support system (1) for temporarily securing a wedge flange adapter (2) of the wind turbine tower (4) to a first tower segment (3) of the wind turbine tower (4). The assembly support system (1) comprises an alignment pin (5) for being inserted into a first flange bolt hole (6) of the first tower segment (3) in a way that a pin head section (7) of the alignment pin (5) protrudes from an upper end (8) of the first flange bolt hole (6) and a pin main section (9) of the alignment pin (5) is arranged within the first flange bolt hole (6). The pin head section (7) is configured for being inserted into an intermediate flange bolt hole (10) of the wedge flange adapter (2). The assembly support system (1) further comprises a holding device (11) for being attached to the first tower segment (3) for preventing the alignment pin (5) from falling off the first flange bolt hole (6). The invention also relates to a method for assembling a wind turbine tower (4).

一种基于调节能力评估的风电机组综合控制方法及系统

NºPublicación:  CN121461502A 03/02/2026
Solicitante: 
辽宁东科电力有限公司
CN_121461502_PA

Resumen de: CN121461502A

一种基于调节能力评估的风电机组综合调频控制方法及系统,属于风电并网调频技术领域。方法包括:根据风速区间划分风电机组运行状态,量化评估不同风速区对频率下降/上升扰动的调频能力;基于转子动能评估系数设计自适应虚拟惯量控制策略;结合超速控制与虚拟惯量控制提出综合调频策略,通过叠加调频转速信号和惯量响应功率信号实现动态响应;建立风电场与常规电厂的三级协调控制架构,根据风电调频能力系数(η)动态调整火电机组调频参数。本发明解决了风电机组调频能力动态评估与精准调用问题,在充分释放风电调频潜力的同时保障系统频率稳定性和机组安全。

一种噪声场景下的风电机组塔筒裂纹识别方法

NºPublicación:  CN121452130A 03/02/2026
Solicitante: 
昆明理工大学
CN_121452130_PA

Resumen de: CN121452130A

本申请涉及信号处理技术领域,尤其涉及一种噪声场景下的风电机组塔筒裂纹识别方法。通过对采集的风电机组的塔筒振动信号进行幅值增量处理后,采用滑窗拟合法进行信号拟合,将拟合信号重构为振动信号后基于振动信号对风电机组的塔筒进行裂纹识别,实现噪声场景下的风电机组塔筒裂纹的有效识别。旨在解决对噪声场景下的风电机组塔筒裂纹的有效识别的问题。

一种风力发电机叶片水平识别检测方法及系统

NºPublicación:  CN121452126A 03/02/2026
Solicitante: 
武汉仟智科技有限公司
CN_121452126_PA

Resumen de: CN121452126A

本发明提出了一种风力发电机叶片水平识别检测方法及系统,属于风机叶片检测技术领域;包括如下步骤:S1:在风力发电机附近布置流动感知场站便携式采集终端,流动感知场站便携式采集终端用于采集风力发电机叶片的红外视频图像;标定流动感知场站便携式采集终端的像素尺寸与世界坐标系的尺寸对应关系;确定风力发电机的叶片到达水平位置的指定时刻,并使用流动感知场站便携式采集终端采集指定时刻相邻时间段的红外视频;流动感知场站便携式采集终端对红外视频进行切帧处理,筛选出需要的红外图像;拟合叶片的理论位置,结合预置的形态识别算法和温度分布规则,识别风机叶片的实际位置和温度分布是否满足要求。

高速轴风轮锁紧装置及风力发电机

NºPublicación:  CN121452137A 03/02/2026
Solicitante: 
远景能源有限公司
CN_121452137_PA

Resumen de: CN121452137A

本申请公开了一种高速轴风轮锁紧装置及风力发电机,其中,高速轴风轮锁紧装置包括安装座、锁紧结构、锁销和摩擦部,锁紧结构设于安装座上,锁紧结构的一侧开设有刹车槽,刹车槽用于容纳刹车盘的至少部分,且允许刹车盘在刹车槽内转动,锁紧结构上还开设有至少两个锁孔,锁孔均穿过刹车槽;至少两个锁销与锁孔对应设置,并分别可拆卸的设于锁紧结构上;摩擦部夹设于锁紧结构与安装座之间,用于增加锁紧结构与安装座之间的摩擦力;锁销具有锁死状态和解锁状态,在锁死状态下,至少一个锁销从锁孔穿入刹车槽,并穿过刹车盘上的销孔;在解锁状态下,所有锁销均脱离锁孔。本申请提供的技术方案,可以提高高速轴锁紧装置锁紧可靠性。

一种飞轮混动式海上浮式变速恒频风力发电系统

NºPublicación:  CN121452123A 03/02/2026
Solicitante: 
山东理工大学
CN_121452123_PA

Resumen de: CN121452123A

本发明公开了一种飞轮混动式海上浮式变速恒频风力发电系统,涉及风力发电技术领域,包括叶轮、发电机、飞轮混动机构、滤波补偿机构和控制单元;高速旋转的飞轮具有陀螺效应,飞轮旋转产生的稳定力矩可以用来抵抗风、浪、流等水平荷载作用,降低浮式风机的摇摆。同时飞轮混动机构和滤波补偿机构可确保发电机在变速风况下获得恒定的同步转速,无需变流器即可实现恒频并网,提高系统的稳定性与电能质量。

一种风机叶片净空距离监测方法、装置、设备及介质

NºPublicación:  CN121452948A 03/02/2026
Solicitante: 
北京开拓航宇导控科技有限公司
CN_121452948_PA

Resumen de: CN121452948A

本发明公开了一种风机叶片净空距离监测方法、装置、设备及介质,属于风机监测技术领域,包括:将监测设备安装在风机塔筒预设位置,获取风机叶片运动图像;采用深度学习网络对所述风机叶片运动图像进行处理,识别叶尖在风机叶片运动图像中的位置坐标;结合所述倾角仪角度和北斗卫星定位数据,根据预先标定的参数将所述叶尖位置坐标转换为实际空间坐标;计算各叶尖到风机塔筒的净空距离;对各叶片净空距离进行滤波处理,计算各叶片净空距离的差异值,以所述差异值中的最大值作为叶轮不平衡度。本发明通过多传感器融合的动态补偿技术,解决了叶片与塔筒相对晃动对净空距离测量精度的影响问题。

一种具有浮动防护功能的海上风电桩基

NºPublicación:  CN121452122A 03/02/2026
Solicitante: 
郴州润阳振博建筑工程有限公司
CN_121452122_PA

Resumen de: CN121452122A

本发明公开了一种具有浮动防护功能的海上风电桩基,包括风电机组和基座,所述基座顶面中心固定安装有固定座,所述风电机组底端固定安装于所述固定座内壁,所述固定座外壁与基座之间焊接有加强筋,所述风电机组外壁滑动连接有浮座,所述浮座外壁等距设置有若干组抗扰板,所述抗扰板一侧壁设置有插板。本发明通过设置的浮座用来保护风电机组外壁,且浮座可根据海水的涨退自动在风电机组外壁外壁滑动以对其进行保护,与此同时,浮座两侧的滑杆会在导座上进行滑动来自动调节位置,止推块用于限制滑杆滑出导座,浮座外壁设置的抗扰板可将波浪进行缓冲,其S状弯曲的结构可将冲击过来的波浪进行逐层缓冲,以减少波浪对浮座和风电机组外壁的破坏。

基于无人机的风电机组叶片防雷智能检测系统及方法

NºPublicación:  CN121452128A 03/02/2026
Solicitante: 
华电(宁夏)能源有限公司新能源分公司
CN_121452128_PA

Resumen de: CN121452128A

本发明公开一种基于无人机的风电机组叶片防雷智能检测系统及方法,该系统包括无人机平台、力位混合控制组件、电气测量单元和地面数据处理单元。无人机搭载检测机构飞行至叶片接闪器位置,通过力传感反馈实现稳定接触,并由恒流源施加测试电流,测量导通电阻并实时回传数据。地面单元对多点测量结果进行滤波、补偿与判定,生成导通状态报告。本发明可在无人值守条件下自动完成防雷通道检测,具有检测精度高、环境适应性强、安全性好、效率高等优点,适用于陆上及海上风电机组的快速巡检与状态评估。

一种风电机组叶根螺栓状态监测方法、系统、设备及介质

NºPublicación:  CN121452134A 03/02/2026
Solicitante: 
运达智服新能源技术(浙江)有限公司
CN_121452134_PA

Resumen de: CN121452134A

本申请公开了一种风电机组叶根螺栓状态监测方法、系统、设备及介质,所属的技术领域为风电机组技术领域。所述风电机组叶根螺栓状态监测方法包括:利用所述数据采集装置可以发射超声并采集实测超声回波声时和叶轮方位角;获取预设配置信息和环境温度;将超声回波声时、叶轮方位角、预设配置信息和环境温度输入边缘计算单元的大数据模型,以使大数据模型输出轴力修正值;根据超声回波声时、基准声时、叶根螺栓的最小应力截面积和超声波应力系数计算螺栓轴力增量;将叶根螺栓的轴力离线检测值、螺栓轴力增量和轴力修正值相加,得到叶根螺栓的轴力绝对值。本申请能够在风电机组工作过程中准确监测叶根螺栓的轴力。

一种风力发电状态监测和预警方法及系统

NºPublicación:  CN121452129A 03/02/2026
Solicitante: 
华能新疆木垒新能源有限公司
CN_121452129_PA

Resumen de: CN121452129A

本发明公开了一种风力发电状态监测和预警方法及系统,其包括:获取并分析风力发电机的历史运行数据,确定与发电相关的运行参数,提取其特征,并基于特征和预设神经网络模型构建风力发电机的发电预测模型进行预测,得到发电预测数据;对发电预测数据进行分析确定异常参数,并对其分析确定异常参数特征;基于异常参数特征对各异常参数的异常程度进行评估得到异常程度评估值,并基于其综合确定风力发电机的状态系数,以此确定风力发电机的预警策略。本发明能够在故障发生之前,精准预警潜在风险,评估设备的状态,为运维团队提供科学的决策支持,从而最大限度地减少非计划停机时间、提升发电可用率、延长设备寿命,低运维成本、保障电网稳定运行。

基于多模态数据的新能源场站设备智能诊断方法及系统

NºPublicación:  CN121456636A 03/02/2026
Solicitante: 
北京华能新锐控制技术有限公司
CN_121456636_PA

Resumen de: CN121456636A

本发明实施例提供了一种基于多模态数据的新能源场站设备智能诊断方法及系统,其通过分别提取振动信号和热红外成像图的专属特征,并对两者进行跨模态深度融合以打破不同数据模态间的信息壁垒,充分挖掘并建模振动特征与温度分布特征之间潜在的、复杂的相互依赖关系。通过构建能够反映设备真实状态的、信息更全面的多模态融合特征,显著提高了故障诊断模型的准确性和对早期微弱故障的识别灵敏度,为新能源场站设备提供更加精准可靠的智能诊断与预警。

一种可调节叶片角度的减喘振低噪音风机叶片

NºPublicación:  CN121452111A 03/02/2026
Solicitante: 
浙江兴益风机电器有限公司
CN_121452111_PA

Resumen de: CN121452111A

本发明涉及风机叶片调节技术领域,提供了一种可调节叶片角度的减喘振低噪音风机叶片,包括:轮毂本体,还包括:调节组件,设置在所述轮毂本体的内壁,所述调节组件包括:多个通孔,设置在所述轮毂本体的外表面,本发明在使用时,在低流量和高背压工况时,离心力较小,利用螺旋弹簧的弹力带动驱动块和两个限位杆向固定柱方向进行移动,便于风电机叶片的攻角增大,有利于提升风能和气流捕获效率,避免低流速下气流分离;在高流量和低背压工况时,离心力大于螺旋弹簧的预紧力,限位块沿着滑轨向风电机叶片的叶尖方向进行滑动,使得风电机叶片的攻角减小,有利于防止攻角过大导致的气流分离与回流,便于从根源抑制喘振。

一种全尺寸风机叶片雷电附着点的模拟试验方法及系统

NºPublicación:  CN121452133A 03/02/2026
Solicitante: 
苏州安规电磁科技有限公司苏州泰思特电子科技有限公司
CN_121452133_PA

Resumen de: CN121452133A

本发明公开了一种全尺寸风机叶片雷电附着点的模拟试验方法及系统,涉及发电设备防雷技术领域,方法包括:将全尺寸风机叶片通过绝缘方式固定于测试场地;在所述叶片与一电极平板之间建立高压‑接地回路;调整所述叶片至一预设的空间姿态;通过控制电极平板与叶片的相对空间关系,使得所述叶片整体或当前测试区域处于一个近似均匀的电场环境中;施加冲击电压,并同步记录所述叶片表面的放电附着点及先导发展过程,能够真实、全面评估现代大型风机叶片防雷系统性能。

用于叶轮的电缆连接装置及叶轮

NºPublicación:  CN121461215A 03/02/2026
Solicitante: 
华电电力科学研究院有限公司
CN_121461215_PA

Resumen de: CN121461215A

本发明涉及风力发电技术领域,公开了一种用于叶轮的电缆连接装置及叶轮,电缆连接装置包括:电缆管,内部设有多个管腔,管腔用于容纳电缆线;管套,可滑动且不可转动地套装在电缆管的第一端,适于相对电缆管滑动,管套具有背离电缆管的平面端,平面端上开设有多个通孔,通孔与管腔一一对应设置;第一球铰链,设于电缆管的第二端,用于连接电缆管和叶轮的轮毂;第二球铰链,设于平面端上,用于连接管套和叶轮的叶片。在叶片做变桨运动时,电缆管和管套做伸缩运动,同时第一球铰链和第二球铰链可以支持电缆管和管套进行360度自由转动,电缆线始终位于管腔和通孔中,进而避免叶轮和轮毂之间的电缆出现甩断或拉断的情况,提高电缆连接的可靠性。

风力发电机组塔筒的异常振动检测方法

NºPublicación:  CN121452131A 03/02/2026
Solicitante: 
吉电(滁州)章广风力发电有限公司
CN_121452131_PA

Resumen de: CN121452131A

本发明涉及振动监测技术领域,具体为风力发电机组塔筒的异常振动检测方法,包括以下步骤:获取塔筒振动信号与持续时间,识别特征参数,采集差异工况下三次振动序列分析变化幅度,验证事件完成与幅度范围输出有效信号生成控制记录,基于记录调整基准值更新执行参数,填入控制指令激活触发信号写入接口,得到塔筒异常振动检测自动化控制信息集。本发明中,通过对振动事件触发信号与持续时间的统计分析,实现塔筒运行状态下的连续波动追踪,增强振动变化的动态可比性与异常识别的实时准确性,排除短时干扰造成的误判,使检测结果自适应环境变化,形成闭环控制,实现自动化异常预警与连续监测,提升振动检测的稳定性与响应效率。

基于AI算法的风电设备控制方法、系统及可读存储介质

NºPublicación:  CN121452117A 03/02/2026
Solicitante: 
鄂尔多斯市蒙电投能源有限公司
CN_121452117_PA

Resumen de: CN121452117A

本申请公开一种基于AI算法的风电设备控制方法、系统及可读存储介质,其中,风电设备控制方法,包括设备数据采集步骤,响应边缘传感器采集到的设备参数,动态更新设备参数集;气候数据采集步骤,响应气象传感器采集的数据,实时更新气象信息集;数字孪生搭建步骤,实时调用设备参数集和气象数据集,搭建数字孪生场站;湍流识别步骤,调用数字孪生场站中的设备参数集、气象信息集,生成实时更新的湍流数据集;设备状态感知步骤,调用设备参数集的信息,进行风力发电设备的数据监测,动态更新设备状态集;设备控制步骤,基于风险情况和调控策略实现对风力发电设备各节点的调控;可实现根据环境预先进行风力发电设备调整的效果。

基于加速效应的多源数据驱动风电设备寿命预测方法

NºPublicación:  CN121457022A 03/02/2026
Solicitante: 
智信能源科技有限公司
CN_121457022_PA

Resumen de: CN119494440A

The invention provides a wind power equipment service life prediction method and system based on multi-source data and an acceleration effect, and relates to the field of wind power equipment service life prediction.The wind power equipment service life prediction method comprises the steps that operation environment data and degradation fault information of wind power equipment are collected, and a wind power equipment basic performance degradation model is constructed; performing mechanism analysis on blade crack propagation data in the degradation fault information, and constructing a first wind power equipment accelerated degradation model based on a primary acceleration stress, a secondary acceleration stress and a comprehensive acceleration equation; constructing a wind power equipment state multi-source data set based on the degradation fault information, and performing data updating on the first wind power equipment accelerated degradation model according to the wind power equipment state multi-source data set, a Bayesian function and an EM algorithm to obtain a second wind power equipment accelerated degradation model; and according to the degradation process multi-condition hypothesis function and the second wind power equipment accelerated degradation model, a wind power equipment multi-stage degradation process model is constructed to predict the residual life of the wind power equipment, the self-adaptive capability of the accelerated degradation model is enhance

一种磁吸式风机塔筒外壁缺陷一体化处理爬壁机器人及其作业方法

NºPublicación:  CN121452140A 03/02/2026
Solicitante: 
苏州融海微机器人有限公司
CN_121452140_PA

Resumen de: CN121452140A

本发明为一种磁吸式风机塔筒外壁缺陷一体化处理爬壁机器人及其作业方法,包括车壳体,车壳体的顶部通过六自由度机械臂连接有缺陷处理机构,车壳体的底部设置有磁吸附模块,车壳体通过磁吸附模块与塔筒壁面形成磁吸附配合,且车壳体上固定安装有被动柔性机构和行走驱动机构,被动柔性机构与行走驱动机构共同传动连接有用于壁面行走的行走轮。本发明创新性地采用Halbach阵列、多变形磁单元及锥形极靴复合结构,经90°梯度充磁叠加磁场,吸附力较传统提升50%,适配塔筒曲面且保障重载稳定行走;同时以6轴柔性机械臂集成检测、打磨、喷涂一体化模块,精简布局、降低负载,规避高空移动风险,兼顾作业灵活性与安全性。

可发泡热塑性组合物、热塑性泡沫及其制备方法

NºPublicación:  CN121464174A 03/02/2026
Solicitante: 
霍尼韦尔国际公司
CN_121464174_PA

Resumen de: WO2024254034A1

Disclosed are foam articles comprising a thermoplastic, closed-cell foam having at least a first surface and comprising: (i) thermoplastic polymer cell walls comprising at least about 0.5% by weight of ethylene furanoate moi eties and optionally one or more co-monomer moieties; and (ii) blowing agent comprising HFC-152a contained in at least a portion of said closed cells.

风电机组健康状态评估方法、装置、介质及电子设备

NºPublicación:  CN121452132A 03/02/2026
Solicitante: 
国能信控技术股份有限公司
CN_121452132_PA

Resumen de: CN121452132A

本公开涉及一种风电机组健康状态评估方法、装置、介质及电子设备,涉及风力发电领域,该方法包括:获取风电机组的多级运行健康状态的评估指标体系;该评估指标体系至少包括整机、多个大部件,及每个大部件对应的多个测点指标;获取该风电机组的实时运行数据;根据该实时运行数据中的测点数据,确定第一大部件对应的隶属度矩阵;该第一大部件为该多个大部件中的任一大部件;根据该第一大部件对应的多个测点指标的权重和该隶属度矩阵确定该第一大部件的指标融合矩阵;根据该多个大部件的指标融合矩阵确定该风电机组整机的健康度。通过对风电机组的关键大部件及主要测点进行多级分析,能够实现多层级、准确稳定的风电机组健康状态评估。

一种用于预测性维护的变桨系统故障诊断方法、系统、设备及介质

NºPublicación:  CN121452127A 03/02/2026
Solicitante: 
内蒙古京能巴音风力发电有限公司三峡陆上新能源投资有限公司中国长江三峡集团有限公司
CN_121452127_PA

Resumen de: CN121452127A

本公开涉及变桨系统维护技术领域,提供了一种用于预测性维护的变桨系统故障诊断方法、系统、设备及介质,所述方法包括首先按预设周期对返场变桨系统的关键特征进行检测,获取实际检测数据,并对各数据依次进行故障分析与标记,基于标记结果,对各关键特征单点状态及系统整体情况进行初步判定,随后,按风险优先级对检测数据编号整合,构建实际检测数据库,并与历史数据库对比,根据对比结果进行二次判定,最后,综合两次判定结果对各关键特征进行关联标记,输出最终的预测性维护方案。本公开通过结合实时检测、历史数据对比与关联分析,实现了故障的精准定位与评估,提升了变桨系统维护的预测性和可靠性。

组装用于风力涡轮机的传动系的方法、风力涡轮机及其组装套件

NºPublicación:  CN121464277A 03/02/2026
Solicitante: 
远景能源有限公司
CN_121464277_PA

Resumen de: AU2023464646A1

The present invention relates to a method of assembling a drivetrain for a wind turbine, and a wind turbine and an assembly kit thereof. First fixture elements are secured to first planet carrier of the first gear stage and second fixture elements are secured to the gearbox housing. The respective gear stages of the gearbox unit are pre-assembled, where the first planet carrier is fixed relative to the gearbox housing via the first and second fixture elements. The first ring gear is further fixed relative to the gearbox housing by fastener elements. The pre-assembled gearbox unit is then aligned with the main shaft and moved into position relative to each other. The gearbox housing is mounted to the main bearing housing, and the first planet carrier is released and moved axially into position relative to the flange of the main shaft. The first planet carrier is then mounted to the flange and the first and second fixture elements are re-moved.

用于风力发电机组的电缆防护装置及风力发电机组

NºPublicación:  CN121461189A 03/02/2026
Solicitante: 
华能陇东能源有限责任公司
CN_121461189_PA

Resumen de: CN121461189A

本发明公开了用于风力发电机组的电缆防护装置及风力发电机组,包括固定架、扭转支撑结构和可转动设置于所述扭转支撑结构上的线缆固定机构;所述扭转支撑结构固定安装于所述固定架,所述线缆固定机构包括限位组件和设置于所述限位组件内部的包裹组件;所述包裹组件包括包裹套和芯体,所述芯体固定安装于所述包裹套内部,且芯体与包裹套之间形成若干用于容纳线缆的容纳腔,本发明通过包裹套与限位筒之间的径向间隙,适配电缆的径向微动;正六边形截面限制周向偏移角度,避免过度扭转;边裙与限位环配合限制轴向窜动,防止部件分离;配合扭转支撑结构的转动功能,全方位适配电缆随风机运行产生的复杂动态变化,减少拉扯、挤压损伤。

一种风力发电机散热机舱及风力发电机组

NºPublicación:  CN121452141A 03/02/2026
Solicitante: 
华能陇东能源有限责任公司
CN_121452141_PA

Resumen de: CN121452141A

本发明涉及风力发电机技术领域,具体地说,涉及一种风力发电机散热机舱及风力发电机组。其包括固定体和散热体,散热体包括舱体壳、风冷结构、冷却结构、泵动结构。本发明中,空气沿着风道流动时,桨叶转动进而带动往复丝杆同步转动,使得与往复丝杆螺纹连接的中筒做往复运动,中筒进而带动压缩板在中转阀内往复活动,当中转阀内容积增大时,第一抽吸油管内的冷却液被抽入中转阀内,当中转阀内容积缩小时,中转阀内的冷却液被推动流入第二抽吸油管,实现冷却液在整个系统中的循环流动;在中筒做往复运动时,第二支架带动竖板,进而带动刮板刮除附着杂质,从而避免形成隔热层,能够确保散热器的导热与散热效率,避免风力发电机组的散热效率下降。

分片式风电塔筒法兰校正装置、校正结构及校正方法

NºPublicación:  CN121452121A 03/02/2026
Solicitante: 
十九冶(西昌)建设有限公司中国十九冶集团有限公司
CN_121452121_PA

Resumen de: CN121452121A

本发明涉及风电设备领域,尤其涉及一种快速实现两个分片之间塔筒法兰位置校正的分片式风电塔筒法兰校正装置、校正结构及校正方法,包括:驱动端,驱动端与塔筒法兰的第一法兰侧边紧贴设置;固定端,固定端与塔筒法兰的第二法兰之间可拆卸连接;第一法兰的第一端面与第二法兰的第二端面之间紧贴设置,驱动端的驱动方向为将第一法兰的第一端面驱动至与第二法兰的第二端面对齐。本发明尤其适用于分片式风电塔筒现场安装之中。

微风环境的风力发电机组

NºPublicación:  CN121452110A 03/02/2026
Solicitante: 
华能吉林新能源开发有限公司
CN_121452110_PA

Resumen de: CN121452110A

本发明公开了一种微风环境的风力发电机组,涉及风电技术领域,通过设置塔架、外界风吸入机构、发电机组以及风力加速机构,外界风吸入机构上形成有与气压调控空间连通的气道,发电机组安装于外界风吸入机构,发电机组的出气端与气道连通,风力加速机构安装于发电机组,风力加速机构内形成有与外界连通的外界风加速通道,外界风加速通道与发电机组的进风端连通,且风力加速机构能吸入外界空气时加速外界风,能够利用设置的外界风吸入机构与风力加速机构配合将外界风吸入并使得发电机组进行发电,风力加速机构能够对吸入的外界风进行加速,使得外界风能够有更大的风速经过发电机组并驱动发电机组发电,提升了发电效率,避免了资源浪费。

一种用于风电叶片维护的抗扰机器人

NºPublicación:  CN121452138A 03/02/2026
Solicitante: 
合肥工业大学
CN_121452138_PA

Resumen de: CN121452138A

本发明提供一种用于风电叶片维护的抗扰机器人,包括:机身主体,机身主体上安装有驱动组件和清洁组件,以及吸附系统,吸附系统安装于机身主体上,并在机身主体端面与风电叶片表面之间形成一负压密封腔,使机身主体附着在风电叶片表面;其中,机身主体上还安装有导流翼片,导流翼片的回转轴趋向垂直于机身主体的端面,且导流翼片将部分机身主体的侧向风载转化为其回转轴的绕轴力矩。本发明通过机械锚固与负压吸附的协同作用显著提升高空作业安全性,解决了机器人在强风或突发扰动工况下的附着稳定性不足问题,防止因极端环境载荷导致的意外滑落风险;以解决现有机器人难以稳定附着在叶片表面,严重影响维护作业的可靠性和安全性的技术问题。

风力发电机叶片除冰系统及相变微胶囊涂层喷涂工艺

NºPublicación:  CN121452136A 03/02/2026
Solicitante: 
长沙理工大学
CN_121452136_PA

Resumen de: CN121452136A

本发明提供了一种风力发电机叶片除冰系统及相变微胶囊涂层喷涂工艺,涉及风力发电设备防护技术领域,除冰系统包括加热模块、螺旋导流筋、相变微胶囊涂层和控制模块;加热模块包括加热件和与加热件连通的风机;螺旋导流筋用于形成旋流风道,使加热模块加热形成的热风形成旋流气流;相变微胶囊涂层至少涂覆于叶片内腔壁面;控制模块与加热件和风机通信连接,被配置为至少根据相变微胶囊涂层的状态,调节风机的转速和加热件的加热功率。该除冰系统提高了传热效率,使得热风有效覆盖叶片的各个区域,延长了热风在叶片内腔的停留时间,提高了热风利用率。相变微胶囊涂层与旋流气流协同热作用,有效地使叶片壁面温度快速且均匀地升高,提高了除冰效率。

一种波浪能与风能的复合驱动装置及水上设备

NºPublicación:  CN121452118A 03/02/2026
Solicitante: 
国家海洋技术中心
CN_121452118_PA

Resumen de: CN121452118A

本发明公开了一种波浪能与风能的复合驱动装置及水上设备,涉及海洋能的综合开发和利用技术领域,波浪能与风能的复合驱动装置包括:风能直驱结构、波浪能直驱结构、波浪能再驱动结构、风波耦合驱动结构和传动结构;风能直驱结构包括风能捕获组件和风能推进组件,风能捕获组件用于捕获风能,并将风能转化为驱动风能推进组件的动能;波浪能直驱结构包括翼板组件,翼板组件能够随波浪摆动;翼板组件能够通过波浪能再驱动结构、传动结构和风波耦合驱动结构将翼板组件的摆动传递至风能推进组件,实现对风能推进组件的再驱动。本发明不仅有效提升了波浪能和风能的综合利用效率,而且弥补了单一能源不足的缺陷。

基于空气密度与风速实时融合的风机切出控制方法及系统

NºPublicación:  CN121452114A 03/02/2026
Solicitante: 
三峡集团西藏能源投资有限公司
CN_121452114_PA

Resumen de: CN121452114A

基于空气密度与风速实时融合的风机切出控制方法及系统,控制方法包括以下步骤:多源数据实时采集、空气密度与风速数据处理、推力系数匹配、实时载荷计算和阈值比较与切出决策。控制系统包括传感器模块、数据处理模块、存储模块、控制模块和通信模块。本申请控制方法和系统能够保障机组安全性,同时提升了发电效率。

用于控制风力涡轮转子振荡的方法和系统

NºPublicación:  CN121452116A 03/02/2026
Solicitante: 
通用电气可再生能源西班牙有限公司
CN_121452116_PA

Resumen de: US20260028963A1

The present disclosure relates to a method (100) of controlling operation of a wind turbine (10). The method (100) comprises receiving operational (215) data indicative of oscillations in a wind turbine rotor (18). The method (100) comprises deriving a first signal (224) representative of loads in a first direction in a reference plane and a second signal (226) representative of loads in a second direction in the reference plane. The second direction is different from the first direction. The method (100) further comprises determining an amplitude (A1, A2) of the first (224) and second (226) signals, as well as a phase offset (ϕ1-ϕ2) between the first (224) and second (226) signals. Finally, the method (100) comprises controlling the wind turbine (10) based on the amplitudes (A1, A2) and the phase offset (ϕ1-ϕ2). The disclosure also relates to a control unit (36) for controlling operation of a wind turbine (10) and to a wind turbine (10).

一种风电机组主轴轴承润滑装置和控制方法

NºPublicación:  CN121452143A 03/02/2026
Solicitante: 
太原重工股份有限公司
CN_121452143_PA

Resumen de: CN121452143A

本发明公开了一种风电机组主轴轴承润滑装置和控制方法,属于风电机组技术领域,包括:主轴、齿轮箱、喷油装置、内迷宫组件、溢油回收装置、分区过滤装置、挡油装置、除湿系统、多流道盖板、轴承座、检测系统和主轴轴承,本装置能够实现根据工况适配性的喷油,确保轴承各区域润滑充分,提升润滑均匀性;通过溢油回收系统的设置,实现了油液的循环利用,降低了油液损耗:通过分区过滤装置的设置,有效降低了润滑油中的杂质含量,通过除湿系统的设置,能够及时降低轴承周围的湿度,减缓水汽对轴承的磨损与腐蚀,延长了部件寿命;通过检测系统对油液循环状态的检测,实现了按需调节喷油参数和油位,提高润滑效果的同时节约了资源的损耗。

Aircraft propulsion system

NºPublicación:  PL449387A1 02/02/2026
Solicitante: 
GAJDA LESZEK [PL]
GAJDA LESZEK
PL_449387_A1

Resumen de: PL449387A1

Przedmiotem zgłoszenia przedstawionym na rysunku jest napęd statku powietrznego z wykorzystaniem energii kinetycznej wiatru wzmaganej przez pęd statku powietrznego jako źródło napędu turbin prądotwórczych, które uzupełniają ubytki energii w bateriach, która wykorzystywana jest do napędu silników elektrycznych jako głównego napędu samolotu.

Gravitational Energy storage

NºPublicación:  PL449372A1 02/02/2026
Solicitante: 
KUKLA JERZY REGENA [PL]
KUKLA JERZY REGENA
PL_449372_A1

Resumen de: WO2026024195A1

The application relates to a gravitational energy storage, <b>wherein</b> - the upper base (2) and the lower base (2') of its support frame structure (1) are at least three inseparably connected sections (3) located in such a way that in top view they resemble a polygonal shape, while on the inside these bases are inseparably connected by fasteners (4) to a vertically located tubular support tower (5), and at the corners of the bases (2, 2') vertical elements (6) are located connecting the two bases together and surrounding the support tower (5), - each at least one upper pulley (7) is attached to the section (3) and opposite each at least one lower pulley (7') is attached to the weight (8), - each weight (8) is positioned between two adjacent vertical members (6) of the support frame structure (1) and two opposing sections (3) of both bases (2, 2'), - at least one spool (10), an electric motor (11) and a current generator (12) are attached to the upper base (2), and each electric motor (11) and current generator (12) is connected by electrical wires to the inverter, - a rope (9) passing through the pulleys (7, 7') is attached to at least one spool (10).

一种风力发电机组叶片防雨环定位工装

NºPublicación:  CN223859021U 30/01/2026
Solicitante: 
毕经硕
CN_223859021_U

Resumen de: CN223859021U

本实用新型公开了一种风力发电机组叶片防雨环定位工装,应用于风力发电机技术领域,包括工装固定环,所述工装固定环的一侧对称焊接有两个固定板,所述工装固定环的内部转动连接有转动环,所述转动环的表面固定套接有圆形齿环,所述工装固定环内部的一侧转动连接有同圆形齿环啮合的圆盘齿轮。通过两个第一螺杆同步旋转与螺纹套螺纹咬合,从而使两个延伸板可以在固定板的内部同步向前移动对夹持的防雨环进行移动调节,保证防雨环水平移动调节的稳定性。通过夹持电机的输出端可以利用菱形插块带动菱形插头转动,从而对夹持板进行移动调节,使夹持板对防雨环夹持固定。同时可以对电机进行拆卸。

一种风力发电检修维护组合工具

NºPublicación:  CN223849180U 30/01/2026
Solicitante: 
大唐黑龙江新能源开发有限公司
CN_223849180_U

Resumen de: CN223849180U

本实用新型提供一种风力发电检修维护组合工具,涉及五金工具领域,风力发电检修维护组合工具,包括锤头,锤头横向设置有锤柄,锤头的尾端设置有插接孔,锤柄分为固定部和插接部,固定部与锤头固定连接,固定部的尾端设置有容纳插接部的插槽,插接部的顶端设置有相互铰接的杠杆,其中一个杠杆与插接部固定连接,固定部的尾端设置有与另一个杠杆插接的容纳槽。该风力发电检修维护组合工具,通过设置的将锤柄设置为两部分,一部分固定另一部分插接在固定部分的内部,并在两部分相互靠近面设置放置槽用于放置内六角扳手和方轴,当插接部插接到固定部的内部时,会将放置槽覆盖,在需要取出时仅需要插拔插接部即可实现取出指定部件,较为方便。

一种风电机组的散热装置

NºPublicación:  CN223854385U 30/01/2026
Solicitante: 
甘肃龙源新能源有限公司
CN_223854385_U

Resumen de: CN223854385U

本实用新型涉及风电机组散热技术领域,公开了一种风电机组的散热装置,将发电机上部的翅片散热结构作为安装定位支撑结构,通过对位嵌合配合端侧螺栓紧固将散热筒套与进风端座以同轴状安装在发电机的外部,结构简单安装方便,安装后通过散热筒套与进风端座配合形成一体式的风道散热结构,配合进风端座内的排气风机构成主动式的单向风道散热结构,相比于传统的自热风道式散热结构具有更好的散热降温效果,可实现对发电机的高效散热降温,使机组可进行更加稳定可靠的工作运行,并且在进风端座的中部设置有半圆导流座,通过半圆导流座可降低空气的流通阻力配合散热筒套上部均匀设置的进气通孔,可实现空气的高效流通,利于装置散热效率的提升。

一种新能源风电运行维护装置

NºPublicación:  CN223856585U 30/01/2026
Solicitante: 
华润新能源(阜新)风能有限公司
CN_223856585_U

Resumen de: CN223856585U

本实用新型公开了一种新能源风电运行维护装置,包括风电振动检测组件,包括振动检测仪、与振动检测仪通过导线电连接的振动检测探头;与振动检测仪壳体通过螺丝固定连接的安装壳,所述安装壳的外表面上通过胶水粘接固定的把手;安装在安装壳上的限定组件;振动仪上有收卷导线并能往外传拉伸增加长度的储线装置,振动检测探头较长的导线可以收卷并置于安装壳和移动板和挡板之间形成储线腔内部,振动检测探头较长的导线在储线腔内部呈波浪形状,安装壳、移动板和挡板限定住收卷的导线,避免导线散乱开,移动板和挡板的位置可以移动,不影响导线往外侧拉伸,可以根据需要往外侧拉伸增加导线的长度。

一种分段式拉杆风力发电机风轮

NºPublicación:  CN223854372U 30/01/2026
Solicitante: 
石家庄日华科技有限公司清天新能源(北京)有限公司
CN_223854372_U

Resumen de: CN223854372U

本实用新型提供了一种分段式拉杆风力发电机风轮,属于风力发电技技术领域,包括调节机构、若干叶片一以及若干叶片二;每一个叶片一上均连接有叶片轴一,叶片轴一的一端连接在调节机构上;若干叶片二与叶片一一一对应;每一个叶片二上均连接有叶片轴二,叶片轴二的一端与叶片轴一的自由端连接;每一个叶片二与对应的叶片一平行设置;其中,叶片轴一与叶片轴二的连接位置设有拉杆连接盘,拉杆连接盘与叶片轴一在轴线方向相对固定;拉杆连接盘上连接有前后拉杆,前后拉杆的另一端连接在调节机构上;本申请将叶片分为叶片一和叶片二,能够减少叶片整体的长度,在叶片加工和运输过程中能够降低难度,并且能够降低安全隐患。

一种变桨系统的电气布局结构

NºPublicación:  CN223854375U 30/01/2026
Solicitante: 
福氏工业(北京)有限公司
CN_223854375_U

Resumen de: CN223854375U

本实用新型公开了一种变桨系统的电气布局结构,包括安装在变桨柜上的转接背板,安装在转接背板上的若干线槽以及安装导轨,变桨柜上还安装有控制器;其中,线槽上安装有第一电气件;安装导轨上安装有第二电气件;各电气件的线束通过线槽引出后与控制器通信连接;本实用新型形成预制的电气布局结构且保证了电气件的接线质量,在实施应用时,拆除变桨柜内的老旧器件及走线后直接在变桨柜内安装该预制的电气布局结构即可,不需要现场人员考虑各电气件及走线位置,明显提高变桨柜内更换器件的速度。

一种风电机组叶片除冰装置

NºPublicación:  CN223854382U 30/01/2026
Solicitante: 
王鹏
CN_223854382_U

Resumen de: CN223854382U

本实用新型公开了一种风电机组叶片除冰装置,涉及叶片除冰技术领域,包括无人机,所述无人机下方连接有镂空板,所述无人机和镂空板之间固定连接有多个连接杆,所述镂空板前侧固定连接有延伸板,所述镂空板和延伸板的顶部安装有供应装置,所述延伸板底部安装有喷洒装置;通过固定空心方管和两个活动空心方管,再加上两个调节关节组成的喷洒装置,配合无人机和供应装置,可对风电机组叶片一次性进行大范围且足量的喷洒除冰剂,并且喷洒装置中的活动空心方管角度可调,能够适应叶片不同地方的弧面进行作业,使得整体的工作效率更高,使用非常方便。

一种风力发电安装辅助对正装置

NºPublicación:  CN223854380U 30/01/2026
Solicitante: 
刘海涛
CN_223854380_U

Resumen de: CN223854380U

本实用新型涉及风力发电技术领域,且公开了一种风力发电安装辅助对正装置,包括支柱、支柱上侧设置的转座、转座上侧转动连接的安装箱、安装箱一侧固定连接的引向板、安装箱内部固定连接的发电机和发电机输出端固定连接的风叶,所述支柱上侧设置有便捷拆装机构,所述支柱下侧设置有便移稳固机构,所述便捷拆装机构包括滑杆,所述滑杆固定连接在转座下表面,所述滑杆下端固定连接有锥顶方块,所述锥顶方块滑动连接在支柱内部,所述滑杆外壁滑动连接有滑块,所述滑杆外壁固定连接有限位块,所述限位块设置在滑块上侧,所所述便捷拆装机构用于辅助用户快速拆装发电装置结构件,所述便移稳固机构用于为装置提供可切换的移动与稳固模式。

一种装配式混凝土复合塔筒管片

NºPublicación:  CN223854379U 30/01/2026
Solicitante: 
湖北能源集团汉江能源发展有限公司
CN_223854379_U

Resumen de: CN223854379U

本实用新型提供一种装配式混凝土复合塔筒管片,涉及风机塔筒领域,包括位于两侧的侧板和位于上下两端的端板,侧板和端板材质为碳钢,侧板与端板之间固定连接;在侧板设有用于周向连接的周向连接孔;端板为弧形,在顶部或底部的端板的弧形内缘的位置设有多个张拉孔;在两侧的侧板之间设有至少两组水平筋,两组水平筋分别位于靠近管片弧形的内缘和外缘的位置,两组水平筋沿着管片的高度方向布置为多根;在两端的端板之间设有至少两组竖筋,两组竖筋分别位于靠近管片弧形的内缘和外缘的位置,两组竖筋沿着管片的弧线布置为多根;水平筋与竖筋之间固定连接,在相邻的竖筋之间设有多组箍筋;其余部分为混凝土。本实用新型具有抗拉和抗扭强度高的优点。

可增容预制装配法兰式风机基础

NºPublicación:  CN223853379U 30/01/2026
Solicitante: 
中国电建集团河南省电力勘测设计院有限公司中国电建集团华中电力设计研究院有限公司
CN_223853379_U

Resumen de: CN223853379U

可增容预制装配法兰式风机基础,包括外圈岩石锚杆和内圈岩石锚杆,其中,内圈岩石锚杆为新增的岩石锚杆;外圈岩石锚杆设置在外圈地基桩内,内圈岩石锚杆设置在内圈地基桩内;外圈岩石锚杆和内圈岩石锚杆顶部共同支撑设置有底板,底板顶部设置有下圆锥墙板,下圆锥墙板顶部设置有上圆锥墙板,上圆锥墙板的顶部设置有风机基础现浇段,风机混凝土塔筒固定在风机基础现浇段上;风机混凝土塔筒内设置有塔筒体外预应力钢束,塔筒体外预应力钢束固定在塔筒体外预应力钢束锚固环板上,塔筒体外预应力钢束锚固环板设置在下圆锥墙板上部内侧。本实用新型需要对原有基础进行适当改造加固即可满足风机增容改造的需求,具有极高的经济价值和社会效益。

一种风力发电机塔架结构

NºPublicación:  CN223854378U 30/01/2026
Solicitante: 
辽宁峰泰建设工程有限公司中铁北京工程局集团有限公司中铁北京工程局集团第六工程有限公司
CN_223854378_U

Resumen de: CN223854378U

本实用新型公开了一种风力发电机塔架结构,属于风力发电领域,包括塔基,所述塔基的上顶端对称固定连接有立架,所述立架的外侧壁固定连接有桁架,其中一个所述立架的侧壁设置有攀爬组件,所述攀爬组件包括固定连接在立架侧壁的多个支撑架,通过以上各装置之间的配合使用,能够便于操作人员对发电机进行维修,降低冬季维修时的安全隐患,通过外接热水源,利用水泵将高温水从进水口泵入,由于支撑架与踩踏架均呈中空状,且均采用防冻管进行联通,故而高温水源可以将充满其内,通过内部的高温将支撑架与踩踏架外部的冰雪融化,避免人员攀爬时出现滑落的现象,该组件结构简单,实用性强,能够大大降低操作人员的操作风险。

一种建筑吊塔风力发电装置

NºPublicación:  CN223854381U 30/01/2026
Solicitante: 
山东临顺市政建设有限公司
CN_223854381_U

Resumen de: CN223854381U

本实用新型涉及风力发电装置技术领域,具体为一种建筑吊塔风力发电装置,包括安装板、机体和防护机构,所述机体设置在所述安装板顶部,所述防护机构包括圆环、防护板、第一螺纹机构、第一开槽、第一方块、第一半圆板、第二开槽、第二方块、第二半圆板、第二螺纹机构、第三螺纹机构、第一限位块和第二限位块,所述第一开槽与所述第二开槽均开设在所述机体上,所述第一方块一端伸入第一开槽与所述第一半圆板连接,所述第二方块一端伸入第二开槽与所述第二半圆板连接,所述第一限位块一端与所述机体连接,所述第一限位块另一端穿过所述第一半圆板,本实用新型一种建筑吊塔风力发电装置,解决了目前设备不方便防护效果差的问题。

서비스 선박 및 부유 지지 구조물을 연결하기 위한 시스템 및 방법

NºPublicación:  KR20260014575A 30/01/2026
Solicitante: 
오션벤투스에이에스
WO_2024240532_PA

Resumen de: WO2024240532A1

The invention describes a system and a method for connecting a service vessel (1) and a floating support structure (2) for a wind turbine (3). The service vessel comprises an aft coupling section (5) and vessel contact means (6), that can be lifted by elevation means, positioned on the aft coupling section (5), upward and downward between a higher contact position and a lower free position. The floating support structure (2) comprises a central coupling space (7) capable of receiving the aft coupling section (5) and support structure contact means (8) for interacting with the vessel contact means (6) when the aft coupling section (5) is centrally positioned in the coupling space (7) and the vessel contact means (6) are moved upward. The vessel contact means (6) are positioned at an altitude below the support structure contact means (8) when the vessel contact means (6) are at the lower free position.

Solar cell street lights assembly

NºPublicación:  KR20260014425A 30/01/2026
Solicitante: 
주식회사탑시스템강태욱
US_20260029118_PA

Resumen de: US20260029118A1

A solar cell street lights assembly includes: a vertical pillar fixed to a ground; a hollow mounting rod obliquely connected upward from an upper end portion of the vertical pillar; a lower housing having a first receiving portion; a mounting hole for mounting a LED module formed on the other side; an upper housing mounted on an upper surface portion of the lower housing to form an internal space (A) together with the lower housing and having one end connected to the mounting rod, an outlet for discharging air introduced through the hollow portions, and a solar panel mounted and fixed on an upper surface thereof; a hollow air conduit for introducing external air from a lower portion thereof arranged parallel to the vertical pillar; and at least one air passage pipe having one end connected to the air conduit and passing through the second receiving portion.

Power generation system assembly using solar and wind power

NºPublicación:  KR20260014061A 30/01/2026
Solicitante: 
빌리안덕왕현
US_20260025094_PA

Resumen de: US20260025094A1

Provided is a power generation system assembly using solar and wind power including: a first power generation structure where a first power generator using solar power is disposed and which is formed by a combined structure of a first upper panel, a first lower panel, and a first support; a second power generation structure where a second power generator using wind power is disposed and which is formed by a combined structure of a second upper panel, a second lower panel, and a second support such that the second power generator is disposed in or separated from an inner space of the first power generation structure; and a support member provided between the first lower panel and the second lower panel to prevent the second lower panel from sagging due to a weight of the second power generator.

一种风力发电用的储能装置

NºPublicación:  CN121439962A 30/01/2026
Solicitante: 
华能新能源股份有限公司山西分公司
CN_121439962_PA

Resumen de: CN121439962A

本发明公开了一种风力发电用的储能装置,涉及储能装置领域,其包括底板和多个堆叠放置的电池架,多个所述电池架分为两组,两组所述电池架均放置在所述底板上。需要说明的是,在本发明中,通过外箱体上移,使得外箱体上的多个孔洞与内箱体内的多个孔洞重合,加大空气流通面积;通过多个电池架依次抬升,使得多个电池之间的距离得到地增加,加大电池架之间的空气流通量,进而使得多个电池产生的热量能够被带走,有效地提高电池的散热效果;通过横移清理箱移动将外箱体顶侧上的杂质推走,并使得集水箱内收集的雨水通过横移清理箱洒在外箱体的顶侧上,既可以保证将杂质进行软化,便于推走,同时通过水的蒸发,进一步地提高外箱体的散热效果。

风力发电机组变桨系统的叶片级独立安全控制方法及系统

NºPublicación:  CN121429561A 30/01/2026
Solicitante: 
江苏洛凯动力科技有限公司
CN_121429561_A

Resumen de: CN121429561A

本发明公开了一种风力发电机组变桨系统的叶片级独立安全控制方法及系统,属于风力发电安全控制领域。针对变桨系统主控集中管理下单支叶片故障易致整机停机且响应慢的问题,本发明为每支叶片变桨机构配置独立传感单元,并通过边缘自治控制单元进行叶片级安全控制。边缘单元实时处理传感器信号,计算单叶片健康度值,并在不依赖机组主控的情况下,基于健康度自主决策、直接输出控制指令,对对应叶片独立执行分级安全操作,包括预警、切换备用驱动或实施保护性顺桨,从而将故障风险限制于单叶片内,实现快速可靠的安全防护。

一种风电场全局环控散热智能管理方法及系统

NºPublicación:  CN121429555A 30/01/2026
Solicitante: 
镇赉华兴风力发电有限公司
CN_121429555_PA

Resumen de: CN121429555A

本发明提供了一种风电场全局环控散热智能管理方法及系统,应用于数据处理技术领域。本申请通过获取风电场设备运行与环境参数,经全局环控感知模块,借多传感器融合监测核心设备状态,构建设备‑环境关联模型得初步散热需求;再经智能散热调控模块优化策略,生成精准控制指令;由变频器无故障管理模块动态调整参数,形成无故障管理信息;通过联合优化策略协调设备联动,生成全局环控方案;最终经运行效能评估模块输出含效率与安全系数的评估信息,实现风电场散热智能管理。

与风力涡轮机的调试相关的改进

NºPublicación:  CN121443842A 30/01/2026
Solicitante: 
维斯塔斯风力系统有限公司
CN_121443842_PA

Resumen de: WO2025008033A1

A method of commissioning a wind turbine, wherein the wind turbine comprises a tower extending along a tower axis (X), a tower top and at least one connection flange, the wind turbine having a tower damping system actuatable to control oscillatory movement of the tower, in use. The method comprises: controlling the tower damping system during a tower-settling phase of operation to cause the tower top to move in a plurality of directions (F1-F4) about at least a part of the tower axis to release residual stress in the at least one connection flange of the tower of the wind turbine. A benefit of the invention is the release of stresses built in during the manufacturing of tower sections of the wind turbine can be released rapidly allowing a more efficient commissioning process to be achieved.

一种用于超高塔筒的组合式防变形装置

NºPublicación:  CN121429566A 30/01/2026
Solicitante: 
武汉华电工程装备有限公司
CN_121429566_PA

Resumen de: CN121429566A

本发明提供了一种用于超高塔筒的组合式防变形装置,包括安装壳,所述安装壳的上侧中心处滑动配合有两个齿槽撑板,两个所述齿槽撑板的上端共同固定连接有一个下支撑板,所述安装壳内壁的下侧固定连接有两个固定板。通过设置下支撑板、侧支撑板与内撑机构的组合结构,利用塔筒自重驱动齿轮传动实现轴向夹紧,再配合多点弧形撑板的径向均匀支撑,结合激光测距传感器精准对准轴心,提升塔筒端口部位刚度,有效改善水平放置时因自重产生的径向椭圆变形,同时缓解运输颠簸造成的筒壁局部压溃问题,减少端口平面度偏差及法兰连接螺栓孔错位现象,保障后续安装精度与连接可靠性,满足超高塔筒薄壁厚、大高度的变形控制需求。

一种配置分布式储能的风电场最大化风能利用方法及系统

NºPublicación:  CN121440807A 30/01/2026
Solicitante: 
湖南大学
CN_121440807_PA

Resumen de: CN121440807A

本发明公开了一种配置分布式储能的风电场最大化风能利用方法及系统,本发明方法包括构建配备分布式储能风电场的尾流耦合优化模型以统一描述风力机组的风机间尾流效应、风机内部气动‑机械‑电气耦合、储能系统之间的动态耦合关系,构建尾流优化模态WOP和功率追踪模态PTP两种系统模态的问题模型及基础目标函数,风力机组各种工作模式的功率补偿项;确定风力机组的当前模态和当前工作模式;将当前模态下的基础目标函数、当前工作模式的功率补偿项相加生成最终的目标函数,求解当前模态的问题模型并将获得的控制量下发给风力机组。本发明旨在解决风电场低功率运行、储能响应慢、尾流效应未充分考量等问题,提升风能捕获和电网接纳效率。

一种风机叶片缺陷检测方法及装置

NºPublicación:  CN121437426A 30/01/2026
Solicitante: 
天津农学院
CN_121437426_PA

Resumen de: CN121437426A

本发明涉及风机叶片无损检测领域,提出一种风机叶片缺陷检测方法及装置,通过采集叶片图像或视频并进行规格统一与细节增强;将图像输入含区域自适应卷积和动态特征选择的YOLO模型,生成融合特征并在网格位置输出候选框,经置信度和交并比阈值处理得到初步结果;依据预设的叶片缺陷类别进行筛选并将目标组织为背景、可疑和缺陷队列;对可疑目标进行连续帧跟踪,依据相邻帧交并比、停留时长、中心点位移判定有效性,输出缺陷类型和位置。有益效果:通过采用本方案公开的检测方法,还可根据实际需求使用本方案公开的检测装置,可以减少在风机叶片无损检测过程中由于环境变化带来的波动,提升结果稳定性。

基于时空关联分析的新能源电站故障预测方法及系统

NºPublicación:  CN121434946A 30/01/2026
Solicitante: 
北京华能新锐控制技术有限公司
CN_121434946_A

Resumen de: CN121434946A

本发明实施例提供了一种基于时空关联分析的新能源电站故障预测方法及系统,其通过将实时变化的环境数据(如风速、风向)与设备间的静态相对位置作为输入,显式地生成能够反映物理场影响的动态关联图结构。通过这种方式,模型不再依赖于固定的关联假设,而是能够动态地、可解释地学习设备间随时间变化的相互影响强度。这一动态图结构序列随后与设备自身的运行状态数据一同被输入到时空图神经网络中,使得模型可以在一个更符合物理真实的、时变的拓扑关系上进行学习和推理,从而能够更精确地捕捉故障在时空维度上的传播与演化模式,最终实现对新能源电站设备故障更早期、更精准的预测。

用于风力涡轮机塔架组件的紧固系统及其使用方法

NºPublicación:  CN121443844A 30/01/2026
Solicitante: 
维斯塔斯风力系统有限公司
CN_121443844_PA

Resumen de: WO2025011719A1

A fastening system (142) and method for connecting a flange (64) of one tower section (62) to a flange (74) of an adjacent tower section (72) is disclosed. The first and second flanges (64, 74) have aligned through holes (66, 76). The fastening system (142) includes a plurality of bolts (82) received in a plurality of aligned through holes (66, 76) in the respective flanges (64, 74) and first and second bolt extenders (144, 148). Each bolt extender (144, 148) has at least one extender bore (146, 150), each receiving one of the plurality of bolts (82). For each adjacent pair of extender bores (146, 150) one extender bore is threaded and the other is unthreaded. For each adjacent pair of bolts (82), one bolt (82) has a first orientation and the other bolt (82) has a second orientation opposite to the first orientation. The centerlines between two adjacent bolts (82) are spaced apart a centerline distance (Cblt) and the centerline distance (Cblt) may be in the range of 1.01 to 1.75 times a shaft diameter (Dsh) of the bolt (82).

一种海上风电结构多频率可控减振装置及方法

NºPublicación:  CN121429762A 30/01/2026
Solicitante: 
天津大学
CN_121429762_PA

Resumen de: CN121429762A

本发明公开一种海上风电结构多频率可控减振装置及方法,装置包括塔筒,塔筒内上部及中部分别设置有阻尼箱,阻尼箱为环状空腔结构且外壁与塔筒内壁固定连接,阻尼箱内填充有液体并沿周向等间距设置有若干阻荡板,阻荡板中间设置有通孔,各阻尼箱上均连接有补气管,塔筒内还安装有中控系统;阻尼箱之间通过第一连接管和第二连接管相互连通,其中第一连接管的两端分别与上部阻尼箱的底部和中部阻尼箱的顶部相连,且其上设有电子阀;第二连接管分别与各阻尼箱的下部相连,且其上设有泵;阻尼箱内部设置有液位计,用于监测阻尼箱中液体的液位;塔筒内壁安装有加速度传感器;中控系统与加速度传感器、电子阀、泵及液位计电连接。

一种变桨轴承开裂预警装置及其预警方法

NºPublicación:  CN121429568A 30/01/2026
Solicitante: 
江阴市恒润传动科技有限公司
CN_121429568_PA

Resumen de: CN121429568A

本发明提供一种变桨轴承开裂预警装置及其预警方法,涉及轴承检测领域,包括变桨轴承主体,环形滑轨设置在变桨轴承主体外圈;预警支架与环形滑轨滑动设置;传动轴与预警支架转动连接;两个检测顶针分别上下滑动设置在预警支架的左右两侧;调位辅助机构设置在传动轴与两个检测顶针之间;两个检测探头分别与两个检测顶针螺纹连接;预警辅助机构设置在检测顶针与预警支架之间;大幅减少摩擦生热与接触损耗;同时配合检测探头内部的润滑脂储存腔及排液槽,进一步降低磨损概率,显著延长检测顶针与检测探头的整体使用寿命;解决了检测顶针与变桨轴承外壁持续接触,极易因摩擦生热加速检测顶针端部接触区域的磨损和变形的问题。

一种新能源汽车风力发电及充电系统

NºPublicación:  CN121424980A 30/01/2026
Solicitante: 
果智
CN_121424980_PA

Resumen de: CN121424980A

本发明公开了一种新能源汽车风力发电及充电系统,属于新能源汽车技术领域。系统包含:双涡轮风力发电机系统,安装于前舱,利用行驶风驱动发电;电能存储与驱动链路,电池组储电并为驱动电机供电;余电回收系统,回收驱动电机无功电,经转化回充电池组。通过组件协同,实现行驶中风能发电及电能回收转换,解决现有车辆电能来源单一、回收不足问题,提升续航与能源利用率,推动技术迭代,具良好应用前景。

具有在径向上偏离的保持架杆的球面滚子轴承

NºPublicación:  CN121429713A 30/01/2026
Solicitante: 
斯凯孚公司
CN_121429713_PA

Resumen de: DE102024207172B3

Offenbart wird ein Pendelrollenlager (1), insbesondere zum Stützen einer Windturbinen-Hauptwelle, umfassend: mindestens einen Außenring (4) und einen Innenring (6), wobei der Innenring (6) eine Bohrung mit einem Durchmesser von mindestens 499 mm aufweist, zwei Sätze von Tonnenrollen (8), die auf Laufbahnen (9, 11) abrollen, die an dem Außen- und dem Innenring (4, 6) ausgebildet sind, und mindestens einen Käfig (2, 2-1, 2-2), der dazu eingerichtet ist, die Rollen (8) zurückzuhalten, wobei der mindestens eine Käfig (2, 2-1, 2-2) umfasst: mindestens einen axialen inneren Käfigring (10), der sich in einer Umfangsrichtung des Pendelrollenlagers (1) erstreckt, einen ersten axialen äußeren Käfigring (12-1), der von dem mindestens einen axialen inneren Käfigring (10) auf einer ersten axialen Seite beabstandet ist und durch mehrere Käfigstege (14) mit ihm verbunden ist, wodurch geschlossene Taschen (16) gebildet werden, wobei jede Tasche (16) dazu eingerichtet ist, eine einzelne Tonnenrolle (8) des ersten Satzes von Rollen aufzunehmen, und einen zweiten axialen äußeren Käfigring (12-2), der von dem mindestens einen axialen inneren Käfigring (10) auf einer zweiten axialen Seite gegenüber der ersten axialen Seite beabstandet ist und durch mehrere Käfigstege (14) mit ihm verbunden ist, wodurch geschlossene Taschen (16) gebildet werden, wobei jede Tasche (16) dazu eingerichtet ist, eine einzelne Tonnenrolle (8) des zweiten Satzes von Rollen aufzunehmen, wobei die Käfig

基于神经网络二阶滑模控制器的海上风电统一变桨控制方法

NºPublicación:  CN121429557A 30/01/2026
Solicitante: 
西安宝美电气工业有限公司中国石油天然气集团有限公司宝鸡石油机械有限责任公司
CN_121429557_PA

Resumen de: CN121429557A

本发明的基于神经网络二阶滑模控制器的海上风电统一变桨控制方法,包括:基于漂浮式风电机组动力学模型的结构和动力学特性,构建风电机组非线性模型,之后推导出风电机组的风轮转速和额定风轮转速;以风轮转速和额定风轮转速做差结果作为输入设计滑模控制器,基于海上漂浮式风电机组功率调节和载荷抑制的影响以及平台纵摇速度对于风电机组额定转速的影响,此时额定参考转速为跟随平台纵摇速度的变量,在稳定发电机功率的同时解决平台的负阻尼效应;基于滑模控制器自身存在的抖振因素,引入神经网络对滑模控制增益进行自适应调节。本发明解决了由于受海浪风速等随机干扰引起的浮式支撑平台运动而产生的疲劳结构载荷及功率波动问题。

一种风力发电机故障维护检测设备

NºPublicación:  CN223854383U 30/01/2026
Solicitante: 
辽宁中远电力建设工程有限公司中铁北京工程局集团有限公司中铁北京工程局集团第六工程有限公司
CN_223854383_U

Resumen de: CN223854383U

本实用新型公开了一种风力发电机故障维护检测设备,属于风力发电领域,包括底板,底板的上表面四角处均设置有伸缩柱,伸缩柱的顶部固定安装有升降板,通过定位对接组件的设置,工作人员将风力发电机放置在承载板的表面,通过启动下方的驱动电机使得两侧的定位板向中部滑动,从而将风力发电机固定在承载板的表面,从而避免了在检测过程中发生晃动与位移的情况发生,进而保障了风力发电机检测结果的准确性,然后再通过第一电动推杆与第二电动推杆先将风力发电机向内滑动,再向另一侧进行滑动,使得风力发电机一端的转轴插入到联轴器的内部,代替了人工进行对接的操作,减轻了工作人员的工作负担,进而提高了装置的检测效率。

一种集成全向风叶的轻量化直驱磁悬浮垂直轴风力发电机

NºPublicación:  CN223854373U 30/01/2026
Solicitante: 
周扬
CN_223854373_U

Resumen de: CN223854373U

本实用新型涉及垂直轴风力发电机技术领域,公开一种集成全向风叶的轻量化直驱磁悬浮垂直轴风力发电机,包括立柱、电机主轴、下端盖、壳体、上端盖、风机叶片连接法兰、全向风叶,全向风叶和转子部分相连接,任意方向的风能通过风叶传递到转子部分上,全向风叶的气动设计能够减小风叶的质量,减小风电转子的轴向摩擦,从而减小能耗、降低发电机最小工作风,转子部分在径向由径向轴承支承,在轴向由轴向磁悬浮轴承支承,轴向磁悬浮轴承产生固定的吸力用以抵消重力,从而实现发电机外转子悬浮,实现轴向无摩擦传动,进而提高了能量转换的效率;本实用新型能够保证稳定的轴向悬浮和较高的发电效率。

一种风力发电叶片清洗装置

NºPublicación:  CN223854384U 30/01/2026
Solicitante: 
大唐黑龙江新能源开发有限公司
CN_223854384_U

Resumen de: CN223854384U

本实用新型提供一种风力发电叶片清洗装置,涉及风力发电机领域,包括卡箍,卡箍外侧安装有驱动卡箍在发电机立柱外侧上下移动的移动小车,卡箍的外侧壁通过连接杆固定安装有环形清洗部,环形清洗部包括环形金属片以及柔性导水管,柔性导水管固定连接于环形金属片的内侧;通过设置的可以在发电机立柱外侧上下移动的卡箍、环形金属片以及柔性导水管,可以代替人工攀爬的方式自动对叶片清洗,不仅降低了对叶片的清洗难度,同时较为省力,安全性较高。

一种集成全向风叶的新型磁悬浮垂直轴风力发电机

NºPublicación:  CN223854374U 30/01/2026
Solicitante: 
周扬
CN_223854374_U

Resumen de: CN223854374U

本实用新型涉及垂直轴风力发电机技术领域,公开一种集成全向风叶的新型磁悬浮垂直轴风力发电机,全向风叶和风电转子相连接,任意方向的风能通过全向风叶传递到风电转子上,全向风叶的气动设计能够减小其质量,减小风电转子的轴向摩擦,从而减小能耗、降低发电机最小工作风速;风电转子在径向由径向轴承支承,在轴向由轴向推力磁悬浮轴承和平面轴承共同支承,轴向推力磁悬浮轴承产生固定的吸力用以抵消重力,从而减小平面轴承上摩擦力,进而提高了能量转换的效率,当轴向振动过大时,风电转子上热套铝环切割轴向磁悬浮轴承磁感线产生电涡流阻尼,抑制过大的轴向振动;本实用新型能够保证稳定的轴向悬浮和较高的发电效率。

一种风力发电机叶片的角度调节装置

NºPublicación:  CN223854376U 30/01/2026
Solicitante: 
湖南水利水电职业技术学院
CN_223854376_U

Resumen de: CN223854376U

本实用新型属于风力发电辅助装置技术领域,公开了一种风力发电机叶片的角度调节装置,包括叶片角度调节机构,它包括安装柱,安装柱的外壁通过套筒Ⅰ转动连接有连接柱,连接柱外壁上固定套接有蜗轮,并啮合连接有蜗杆,蜗杆的一端与步进电机连接,连接柱的外壁固定套接有限位环块,限位环块远离蜗轮的侧面搭接有限位环板,连接柱活动贯穿限位环板与风力发电机的桨叶固接,限位环板通过固定柱固接在安装柱上;本实用新型通过设置蜗轮、蜗杆,便于调节桨叶的角度,同时对桨叶具有良好的限位作用,减少桨叶偏转,通过设置套筒Ⅰ、限位环块和限位环板,便于对桨叶进行限位,便于稳定调节桨叶的角度,通过设置滚珠,便于减小摩擦力,便于降低能耗。

一种海上风电防冲刷保护装置

NºPublicación:  CN223853399U 30/01/2026
Solicitante: 
南通道达风电科技有限公司
CN_223853399_U

Resumen de: CN223853399U

本实用新型涉及海上风电设备技术领域,具体为一种海上风电防冲刷保护装置,包括两个防护套筒,两个所述防护套筒两端之间通过螺栓固定连接,所述防护套筒外侧底端均匀设置有若干连接杆,若干所述连接杆远离防护套筒的一端之间设置有防护架,若干所述连接杆两侧均固定设置有搭台,所述搭台顶部与防护架之间设置有草皮。本实用新型通过对固定板的驱动使用能够使得本保护装置在使用时的稳定性,不会轻易脱离基桩,通过外旋钮和连接机构的设置使得后续本保护装置在进行使用时,内旋钮不会因海底环境的复杂而受到外力因素的影响产生意外的转动而使固定板受到调节产生位移,从而保证了固定板所提供的连接稳定性,使得本防护装置具有良好的长期使用效果。

一种海上风机转动系统的密封圈结构

NºPublicación:  CN223854856U 30/01/2026
Solicitante: 
青岛科技大学
CN_223854856_U

Resumen de: CN223854856U

本实用新型涉及海上风机密封圈技术领域,具体为一种海上风机转动系统的密封圈结构,包括安装外罩,所述安装外罩的一端设置有第一环气囊,所述安装外罩的另一端设置有第二环气囊,所述安装外罩的内部设置有安装内罩,所述安装外罩的顶端固定连接有控气阀座。本实用新型通过设置的安装外罩、第一环气囊、第二环气囊、第一环架、第二环架、密封顶环、密封圈本体、阀密封环和控气阀口,可以使得设备去进行海上风机转动系统的密封圈两端更紧固的紧密贴合操作,在实际的使用过程中,工作人员首先将安装外罩整体套接安装在海上风机转动系统的内壁处,然后将控气阀座延伸在海上风机的外部,并通过控气阀座内部阀密封环和控气阀口。

一种塔上吊机提升装置

NºPublicación:  CN223852157U 30/01/2026
Solicitante: 
上海戈洛立科技有限公司
CN_223852157_U

Resumen de: CN223852157U

本实用新型提供一种塔上吊机提升装置,包括安装座、支架、吊架和钢丝绳;安装座固定在机舱的顶部,支架安装在安装座上,吊架设置在支架的顶部,吊架上设置有吊装滑轮组;塔上吊机的后端设置有起升滑轮组,塔上吊机竖直设置时,起升滑轮组与吊装滑轮组相对设置;吊装滑轮组包括同轴设置的至少一个吊装滑轮,起升滑轮组包括同轴设置的至少一个起升滑轮;塔上吊机的吊臂上设置有导向滑轮组;提升塔上吊机时,钢丝绳的一端固定在塔上吊机或者吊架上,另一端穿过起升滑轮组、吊装滑轮组和导向滑轮组后连接到设置于风机塔下的动力单元;动力单元收紧钢丝绳以提升塔上吊机。

风电塔筒平台盖板开闭组件的液压助力装置

NºPublicación:  CN223854074U 30/01/2026
Solicitante: 
启东亚恒机电设备科技有限公司
CN_223854074_U

Resumen de: CN223854074U

本实用新型提供风电塔筒平台盖板开闭组件的液压助力装置,包括:本体,本体的两端均设置有转动座,两个转动槽分别设置于两个转动座的内部,两个转动槽的内部均转动连接有转动杆,两个转动杆的表面均螺纹连接有移动板,移动板的一侧固定连接有多个固定销,两个滑动槽均设置于本体的内部,两个滑动槽的内部均滑动连接有滑动块。本实用新型提供风电塔筒平台盖板开闭组件的液压助力装置,通过滑动槽配合滑动块,对本体与转动座之间进行快速连接定位后,通过转动杆配合移动板、固定销和固定孔,对滑动块进行限位,从而方便快速的对转动座与本体之间进行固定,方便后期对本体进行快速更换,增加了工作效率。

一种分段预应力混凝土塔架施工装置

NºPublicación:  CN223853959U 30/01/2026
Solicitante: 
中国安能集团第一工程局有限公司安能集团第一工程局云南投资建设有限公司
CN_223853959_U

Resumen de: CN223853959U

本实用新型公开了一种分段预应力混凝土塔架施工装置,涉及风机基础施工技术领域,包括支撑组件、连接组件;支撑组件包括中心支撑台、多组防护件、多组调节支撑环、滑动杆、辅助防护条;连接组件包括连接件、连接头,连接头与塔架上的预留孔可拆卸连接;中心支撑台、滑动杆为整个装置提供支撑,能够根据整个塔架施工装置的尺寸变化调整防护件之间的间距,设置在滑动杆上的多组调节支撑环,可与中心支撑台分离,并缩小相邻的防护件之间的间距,从而实现整个塔架施工装置的尺寸可调,并通过连接头、连接件与塔架连接,从而无需将整个塔架施工装置吊出塔架更换尺寸较小的施工装置,通过调整本施工装置的尺寸,可适应不同内径的塔架内施工作业。

一种塔筒法兰防变形支撑结构

NºPublicación:  CN223854377U 30/01/2026
Solicitante: 
海南申能新能源有限公司中国铁建港航局集团有限公司
CN_223854377_U

Resumen de: CN223854377U

本申请涉及风力塔筒技术领域,尤其是涉及一种塔筒法兰防变形支撑结构,包括同轴设置于塔筒的支撑板以及若干个绕支撑板轴线设置的支撑臂,支撑臂的轴向平行于塔筒的径向,每个所述支撑臂包括设置于支撑板的支撑管以及滑移插设于支撑管的支撑杆,所述支撑管设置有调节支撑杆滑移位置的调节件,支撑杆远离支撑管的一端设置有固定件,固定件与法兰上的法兰孔配合,以将支撑杆固定在法兰上。本申请具有满足不同尺寸规格的塔筒法兰加强使用的效果。

用在风力涡轮机中的发电机

NºPublicación:  CN121444310A 30/01/2026
Solicitante: 
维斯塔斯风力系统有限公司
CN_121444310_PA

Resumen de: WO2024235405A1

A generator rotor for a wind turbine, comprising a cylindrical ring structure defining a radially inner surface and a central hollow portion, and being arranged to rotate around a rotational axis. The cylindrical ring structure comprise a plurality of ring-shaped permanent magnet packages arranged coaxially around the rotational axis, the plurality of permanent magnet packages being adapted to form at least one coolant passage through the cylindrical ring structure. The cylindrical ring structure is adapted to serve as a sump for coolant, such that the sump is defined, at least in part, by the radially inner surface of the cylindrical ring structure, and further comprises at least one coolant passage inlet that extends from the radially inner surface of the cylindrical ring structure to the at least one coolant passage and wherein at least one coolant passage outlet is arranged at one axial end of the cylindrical ring structure.

用于风力涡轮机塔架组件的紧固系统及其使用方法

NºPublicación:  CN121443843A 30/01/2026
Solicitante: 
维斯塔斯风力系统有限公司
CN_121443843_PA

Resumen de: WO2025011718A1

A fastening system (60) and method for connecting a flange (64) of one tower section (62) to a flange (74) of an adjacent tower section (72) is disclosed. The first and second flanges (64, 74) have aligned through holes (66, 76). The fastening system (60) includes a plurality of bolts (82) received in a plurality of aligned through holes (66, 76) in the respective flanges (64, 74) and first and second bolt extenders (100, 104, 198, 202, 210, 214). Each bolt extender (100, 104, 198, 202, 210, 214) has a plurality of extender bores (102, 106), each receiving one of the plurality of bolts (82). For each adjacent pair of extender bores (102, 106) one extender bore is threaded and the other is unthreaded. For each adjacent pair of bolts (82), one bolt (82) has a first orientation and the other bolt (82) has a second orientation opposite to the first orientation.

刚性倒锥体涡激摇摆振动式风力发电机

NºPublicación:  CN121441047A 30/01/2026
Solicitante: 
湘潭大学
CN_121441047_PA

Resumen de: CN121441047A

本发明涉及风力发电机技术领域,公开了一种刚性倒锥体涡激摇摆振动式风力发电机,包括:外壳、导线、永磁体、球铰、底座、回复机构和润滑机构,导线安装于外壳内壁,外壳与球铰的球座固定连接,永磁体与球铰的球头固定连接,底座与球铰的球头固定连接,回复机构设置于底座内壁,润滑机构设置于球铰内。本发明无需独立电机,结构更加紧凑,无需任何传动机构,减小了能量损失,提高了风能转化率,且可实现任意角度的风能捕获。

一种具有聚流垂荡板结构的半潜式风电平台

NºPublicación:  CN121425414A 30/01/2026
Solicitante: 
中车科技创新(北京)有限公司中车大连机车车辆有限公司
CN_121425414_PA

Resumen de: CN121425414A

本发明提供的一种具有聚流垂荡板结构的半潜式风电平台,利用浮力单元和支撑机构依次交替排布形成环形空间框架结构,具有良好的稳定性和刚度。在每个浮力单元中,浮筒底部安装垂荡板,同时创新性地提出了在垂荡板双面设有向内凹陷的腔体,垂荡板外轮廓为连续光滑的曲面,一方面利用腔体内的流体加速、压缩与扩张效应,腔体内诱导形成局部高压区和稳定回流涡场,显著增强辐射阻尼与垂荡附加质量,另一方面垂荡板外轮廓具有连续光滑的曲面过渡特征,有利于降低局部应力集中,提高结构疲劳性能,可以有效提升运动抑制能力,而无需扩大垂荡板的整体投影面积。通过上述设置,该半潜式浮式平台在保证结构稳定性的前提下,有效控制建造成本。

一种基于置信规则库的风机发电机健康评估方法

NºPublicación:  CN121434685A 30/01/2026
Solicitante: 
杭州电子科技大学
CN_121434685_PA

Resumen de: CN121434685A

本发明公开了一种基于置信规则库的风机发电机健康评估方法,该方法首先确定风机发电机健康评估的输入特征样本向量及健康等级。其次基于风电机组设备历史运行数据,确定前件属性和后件输出的参考值,构建完备交集规则库。然后基于完备交集规则库,构建风机发电机健康评估的并集规则库,利用历史特征样本数据,对并集规则库的参数进行优化,获得健康趋势型和故障趋势型两种并集规则库。最后在线采集待检测样本至优化后的健康趋势型或故障趋势型并集规则库中,获取风机发电机在各健康状态下的信度分布,根据效用值实现健康评估。本发明有效适配样本数据的不确定性,提升评估结果的抗干扰能力与不同风机运行阶段的评估效率。

一种外接扭矩传感器的行星减速机结构

NºPublicación:  CN121429770A 30/01/2026
Solicitante: 
重庆清平机械有限责任公司
CN_121429770_PA

Resumen de: CN121429770A

本发明公开了一种外接扭矩传感器的两级行星减速机结构,包括下箱体、齿圈壳体、内齿圈、拉板和外接扭矩传感器。内齿圈固定于齿圈壳体,齿圈壳体通过轴承组件与下箱体转动连接;内齿圈外侧固定安装拉板,外接扭矩传感器与拉板相连,监测内齿圈扭矩。减速机为两级结构,内齿圈包含第一级和第二级齿圈部分,分别与第一级和第二级行星轮啮合;第一太阳轮输入,第一行星架连接第二太阳轮,第二行星架通过输出轴输出,部件同轴布置。该结构通过分体设计实现内齿圈微转,便于外接监测,无需拆解核心部件,适用于中大型减速机,降低维护成本,提升可靠性。

具有不对称的保持架腔格的球面滚子轴承

NºPublicación:  CN121429711A 30/01/2026
Solicitante: 
斯凯孚公司
CN_121429711_PA

Resumen de: DE102024207178B3

Offenbart wird ein Pendelrollenlager (1), insbesondere zum Stützen einer Windturbinen-Hauptwelle, umfassend mindestens einen Außenring (4) und einen Innenring (6), wobei der Innenring (6) eine Bohrung mit einem Durchmesser von mindestens 499 mm aufweist, zwei Sätze von Tonnenrollen (8), die auf Laufbahnen abrollen, die an dem Außen- und dem Innenring (4, 6) gebildet sind, und mindestens einen Käfig (2), der dazu eingerichtet ist, die Tonnenrollen (8) zurückzuhalten, wobei der mindestens eine Käfig (2) umfasst: mindestens einen axialen inneren Käfigring (10), der sich in einer Umfangsrichtung des Pendelrollenlagers (1) erstreckt, einen ersten axialen äußeren Käfigring (12-1), und einen zweiten axialen äußeren Käfigring (12-2), die jeweils von dem mindestens einen axialen inneren Käfigring (10) auf einer ersten axialen Seite und einer zweiten axialen Seite beabstandet sind und durch mehrere Käfigstege (14) mit ihm verbunden sind, wodurch geschlossene Taschen (16) gebildet sind, wobei jede Tasche (16) dazu eingerichtet ist, eine einzelne Tonnenrolle (8) aufzunehmen, und eine axiale innere Taschenseitenfläche (40) und eine axiale äußere Taschenseitenfläche (42) aufweist, die dazu eingerichtet sind, die Tonnenrolle (8) in der axialen Richtung zu beschränken, wobei jeder Käfigsteg (14) eine sich axial erstreckende Krümmung in der Umfangsrichtung aufweist, wobei die Krümmung mindestens teilweise konkav ist, und wobei in der axialen Richtung eine Distanz (30)

球面滚子轴承

NºPublicación:  CN121429712A 30/01/2026
Solicitante: 
斯凯孚公司
CN_121429712_PA

Resumen de: CN121429712A

公开了一种球面滚子轴承,其包括:至少外圈和内圈;两组球面滚子,沿着形成在外圈和内圈上的滚道滚动;至少一个保持架,被构造为保持球面滚子,保持架包括在球面滚子轴承的周向方向上延伸的轴向内保持架环、第一轴向外保持架环和第二轴向外保持架环,第一轴向外保持架环与轴向内保持架环间隔开并通过多个保持架杆连接到轴向内保持架环以形成封闭的腔格,第二轴向外保持架环与轴向内保持架环间隔开并通过多个保持架杆连接到至少一个轴向内保持架环以形成封闭的腔格,保持架杆沿着轴向方向具有用于使保持架杆在径向方向上弯曲的径向弯曲部,径向弯曲部相对于节圆直径是凹形的,保持架和/或球面滚子没有用于将球面滚子保持在保持架中的任何部件。

具有分离的保持架的球面滚子轴承

NºPublicación:  CN121429721A 30/01/2026
Solicitante: 
斯凯孚公司
CN_121429721_PA

Resumen de: DE102024207177B3

Offenbart wird ein Pendelrollenlager (1), insbesondere zum Stützen einer Windturbinen-Hauptwelle, umfassend mindestens einen Außenring (4) und einen Innenring (6), wobei der Innenring (6) einen Durchmesser von mindestens 499 mm aufweist, zwei Sätze von Tonnenrollen (8), die auf Laufbahnen entlang rollen, die an dem Außen- und dem Innenring (4, 6) ausgebildet sind, wobei ein erster und ein zweiter Käfig (2-1, 2-2) jeweils dazu eingerichtet sind, einen Satz von Tonnenrollen (8) zurückzuhalten, wobei jeder des ersten und des zweiten Käfigs (2-1, 2-2) einen ersten Käfigring (10-1, 10-2) umfasst, der sich in einer Umfangsrichtung des Pendelrollenlagers (1) erstreckt, einen zweiten Käfigring (12-1, 12-2) umfasst, der von dem ersten Käfigring (10-1, 10-2) auf einer axialen Seite beabstandet ist und durch mehrere Käfigstege (14) mit ihm verbunden ist, wodurch geschlossene Taschen (16) gebildet werden, wobei jede Tasche (16) dazu eingerichtet ist, eine einzelne Tonnenrolle (8) eines Satzes von Tonnenrollen aufzunehmen.

基于载荷的发电控制方法、装置、设备及计算机存储介质

NºPublicación:  CN121429556A 30/01/2026
Solicitante: 
华能托里风力发电有限公司
CN_121429556_PA

Resumen de: CN121429556A

本申请公开了一种基于载荷的发电控制方法、装置、设备及计算机存储介质,涉及发电控制技术领域,获取发电过程中的实时载荷数据,实时载荷数据包括实时风场数据、实时环境场数据、实时电场数据和实时结构场数据;根据实时风场数据和实时结构场数据确定发电控制模式,发电控制模式包括单一实时风场数据进行发电控制的第一发电控制模式和四场耦合进行发电控制的第二发电控制模式;第一发电控制模式下,根据实时风场数据和实时结构场数据确定第一发电控制指令,以进行发电控制;第二发电控制模式下,根据实时风场数据、实时环境场数据、实时电场数据和实时结构场数据确定第二发电控制指令,以进行发电控制,提高了基于载荷的发电控制的准确率。

一种基于人工智能的混塔风机防倒塔风险预警系统

NºPublicación:  CN121429569A 30/01/2026
Solicitante: 
中广核(湖北)综合能源服务有限公司
CN_121429569_PA

Resumen de: CN121429569A

本发明公开了一种基于人工智能的混塔风机防倒塔风险预警系统,涉及风电机组运行安全监测与预警技术领域,本发明以塔顶/塔底加速度与来流风速构建可解释的风险指标,通过谱峰锁定、半功率带宽在线估计阻尼,并以相干性与跨窗持续性约束保证特征的稳定可靠;引入基于来流与结构参数的物理基线阈值,以约化速度、湍流度与阻尼的组合修正实现对工况的自适应刻画,使阈值随风况与耗能能力单调可控;在此基础上,强化学习模块仅对基线阈值作受限微调,将数据驱动优势与物理可解释性耦合起来,避免黑箱模型在未见工况下过度敏感;同时设置一致性校验与训练外分布判别,一旦触发即回退至基线与固定规则以兜底,显著降低虚警并抑制漏警。

一种风机偏航器制动系统

NºPublicación:  CN121429734A 30/01/2026
Solicitante: 
华电(宁夏)能源有限公司新能源分公司
CN_121429734_PA

Resumen de: CN121429734A

本发明公开了一种风机偏航器制动系统,包括塔筒、偏航器齿轮、偏航驱动和机头仓,塔筒顶部安装可转动的机头仓,机头仓内设置有偏航驱动,塔筒内安装有与偏航驱动传动安装的偏航器齿轮,机头仓内安装发电机、齿轮箱、传动轴,传动轴的末端设置有风叶总成,其特征在于,所述塔筒与机头仓之间还安装有能够控制机头仓升降的连接总成。该风机偏航器制动系统,能够通过机头仓的重力使刹车组接触实现机头仓定向,配合制动器夹紧环形刹车盘锁死机头仓方向的方式,能够减少制动器的油缸油压供给压力,延长制动器的使用寿命,减少制动器的油缸漏油风险。

一种风机不停机巡检叶尖触发方法、系统设备及存储介质

NºPublicación:  CN121429567A 30/01/2026
Solicitante: 
西安因诺航空科技有限公司
CN_121429567_PA

Resumen de: CN121429567A

本申请公开了一种风机不停机巡检叶尖触发方法,该方法包括:S1:无人机执行固定航线到达叶尖航点,采用单点激光雷达对风机叶片的空间位姿进行实时测量与解算,判断无人机在预设时间内是否触发拍照,若未触发,则调取叶尖感知补偿算法计算新的叶尖拍照航点;S2:通过叶尖感知补偿算法,实现云台相机对风机叶尖的稳定跟踪与画面锁定,通过背景差分法获取风机在水平位置的图像;S3:计算叶片在画面中的比例,结合云台相机内参和巡检距离计算当前航点位置离叶尖水平方向距离;S4:控制无人机飞抵新叶尖航点,执行叶片图像抓取。本申请提供的上述方案,通过单点雷达、补偿算法、背景差分以及航点偏移计算流程形成闭环机制,为重新准确计算目标点完成叶尖区域图像准确采集。

Gréement rotatif télescopique

NºPublicación:  FR3164971A1 30/01/2026
Solicitante: 
FARWIND ENERGY [FR]
FARWIND ENERGY
FR_3164971_PA

Resumen de: FR3164971A1

L’invention concerne un gréement rotatif de type Flettner comprenant : un mât fixe (100) ; un tronçon tubulaire inférieur (110) d’un premier diamètre extérieur (190) ; un tronçon tubulaire supérieur (120) d’un deuxième diamètre intérieur (191), le deuxième diamètre intérieur (191) étant supérieur au premier diamètre extérieur (190) ; un dispositif d’entraînement (130) du tronçon tubulaire inférieur (110) en rotation autour du mât fixe (100) ; un dispositif de déplacement linéaire ( 160, 161, 162) du tronçon tubulaire supérieur (120) relativement au tronçon tubulaire inférieur (110) entre une position rétractée et une position déployée ; et un dispositif de verrouillage axial (152) et de verrouillage en rotation (151) du tronçon tubulaire supérieur (120) relativement au tronçon tubulaire inférieur (110) dans la position déployée

一种水平轴柳叶型风力发电装置

NºPublicación:  CN121429564A 30/01/2026
Solicitante: 
刘斌包头市荣者机电有限责任公司
CN_121429564_PA

Resumen de: CN121429564A

一种水平轴柳叶型风力发电装置,其特征在于柳叶型反动力叶片的叶尖段的横截面结构为柳叶型即左右弧面完全对称,该叶片高效工作的方法为:保持工作状态参数桨距角ˎ零升力角及相对攻角都等于0°,自然攻角等于90゜。其结果是旋转阻力的方向与弦长方向一致,因此旋转阻力极小,层流边界层较稳定,反动力的效率较高;柳叶型反动力叶片的叶根段的横截面结构非对称,前缘宽度相等且总是大于叶尾偏离度b,自然攻角小于90°,叶尾偏角小于30°,这样,既能提高自然风能利用率,又不增加旋转阻力。上述柳叶型反动力叶片的叶尾增设了尾鳍,尾鳍的主要作用是隔开尾流,避免湍流损失,降低噪音。

一种碳纳米管-石墨烯复合电热防冰除冰系统

NºPublicación:  CN121429571A 30/01/2026
Solicitante: 
内蒙古工业大学
CN_121429571_PA

Resumen de: CN121429571A

本发明属于风力机叶片防冰除冰技术领域,具体涉及一种碳纳米管‑石墨烯复合电热防冰除冰系统,包括复合电热层,铺设于所述风力机叶片基体表面,用于产生热量,所述复合电热层从内至外依次包括基层、复合导电层和绝缘保护层。电极组件,设置于所述复合电热层上,用于向所述复合导电层供电;冰层监测模块,被配置为监测叶片表面的冰层厚度和环境温度;供电控制模块,与所述电极组件和所述冰层监测模块电连接,并被配置为根据所述冰层厚度和环境温度,控制所述电极组件的供电参数。本发明能够通过优化复合导电层结构、改进电极布置及智能控制方式,实现热响应速度提升、加热均匀性优化、能耗降低及使用寿命延长,适配风力机叶片复杂工况。

一种基于智能网关风力发电变频器实时在线监测方法

NºPublicación:  CN121440914A 30/01/2026
Solicitante: 
云南博可能源科技有限公司
CN_121440914_PA

Resumen de: CN121440914A

本发明公开了一种基于智能网关风力发电变频器实时在线监测方法,涉及变频器监测技术领域;本发明通过运用预设的评估算法,对采集到的运行参数进行深度分析,通过计算电气状态值、温度评估值和机械状态值,将变频器复杂的运行状态以量化的数值呈现,设定电气状态值、温度评估值和机械状态值对应的报警阈值,一旦这些数值超过阈值,立即触发相应的报警信号,包括电气报警信号、温度报警信号以及机械预警信号,及时提醒相关人员关注变频器的异常状态,以便采取措施避免故障发生。

一种风机齿轮箱润滑油过滤装置及过滤方法

NºPublicación:  CN121429791A 30/01/2026
Solicitante: 
华能新能源股份有限公司山西分公司
CN_121429791_PA

Resumen de: CN121429791A

本发明涉及过滤领域,具体涉及一种风机齿轮箱润滑油过滤装置及过滤方法,本发明包括主管,主管一端分别连通有第一进油管和第二进油管,主管另一端连通有并联的第一过滤器和第二过滤器,第一进油管和第二进油管均与风机齿轮箱连通,第二进油管与风机齿轮箱连通处位于风机齿轮箱内润滑油表层,第二进油管内设有第三过滤器;主管靠近第二过滤器的一侧侧壁设有电磁铁,电磁铁用于产生间断的磁场;还包括出油管,第一过滤器和第二过滤器远离主管的一端均与出油管连通,出油管内设有泵体,出油管远离主管的一端与风机齿轮箱连通。采用本发明的技术方案,通过对泵入的润滑油进行细分处理,以区别各类型污染的产生量,定位污染产生原因。

一种海上风电结构状态监测方法和系统

NºPublicación:  CN121434815A 30/01/2026
Solicitante: 
中广核射阳特庸风力发电有限公司
CN_121434815_PA

Resumen de: CN121434815A

本发明公开一种海上风电结构状态监测方法和系统,涉及海上风电结构健康监测技术领域,包括采集塔筒加速度信号计算振动位移与速度比值作为状态判断系数,得到状态分布序列;根据状态分布序列采集振动和应变信号进行时频分析,提取特征系数矩阵计算状态关联度生成疲劳损伤状态图;对波浪和海流载荷信号进行谐波分解并与状态关联度加权叠加得到应力分布函数;构建应力泊松场计算散度和旋度比值确定应力流动方向,调节桨距角和偏航角使疲劳损伤位置沿最小路径运动。本发明能够实现对海上风电机组疲劳损伤的主动控制,提高结构运行可靠性。

风电塔筒存放鞍座

NºPublicación:  CN121429565A 30/01/2026
Solicitante: 
新疆中车新能源装备有限公司
CN_121429565_PA

Resumen de: CN121429565A

本申请实施例提供风电塔筒存放鞍座,涉及风力发电设备的领域。风电塔筒存放鞍座包括底座、支撑件和接触面板;支撑件的底端设置于底座;接触面板设置于支撑件的顶端,接触面板设置有弧形接触面,弧形接触面设置有缓冲垫,接触面板通过缓冲垫存放塔筒。本申请能够解决通过金属基座存放塔筒时,塔筒易出现损坏等情况,且金属基座的适配性差的问题。

一种双螺旋风力发电机集风口装置

NºPublicación:  CN121429551A 30/01/2026
Solicitante: 
矩阵汽车有限公司
CN_121429551_PA

Resumen de: CN121429551A

本发明属于风力发电领域,尤其是一种双螺旋风力发电机集风口装置,针对传统的风力发电机依靠自然风进行发电,由于自然风的风力有限,发电效率有限,满足不了使用需求的问题,现提出如下方案,其包括装置本体,所述装置本体的一侧设有进风口,且装置本体的远离进风口的一侧设有出风口,所述装置本体内设有集风组件,所述集风组件的数量为多个,且依次等间距设于装置本体内,本发明通过增加集风组件,能够在相同的自然风的情况下,利用集风组件提高风力发电机的发电效率,满足实际使用的需求。

风力发电叶片结冰风险分级与智能除冰决策方法、装置、设备以及介质

NºPublicación:  CN121429570A 30/01/2026
Solicitante: 
华能新能源股份有限公司山西分公司
CN_121429570_PA

Resumen de: CN121429570A

本发明公开了风力发电叶片结冰风险分级与智能除冰决策方法、装置、设备以及介质,包括:获取目标风力发电机的发电叶片在若干历史时间段内的结冰气象数据;将若干结冰气象数据输入待训练神经网络中,以对待训练神经网络进行训练,得到结冰预测神经网络模型;获取目标风力发电机所在环境的实时气象环境数据,并将实时气象环境数据输入结冰预测神经网络模型中,得到每个发电叶片的预测结冰参数并确定该发电叶片的风险指数;根据目标风力发电机中发电叶片的风险指数,确定目标风力发电机的目标除冰运行决策和目标除冰运行决策对应的热能输配策略。本发明属于叶片除冰领域。本发明可实现智能化除冰。

一种雷击接闪试验装置及其试验方法

NºPublicación:  CN121432093A 30/01/2026
Solicitante: 
苏州安规电磁科技有限公司苏州泰思特电子科技有限公司
CN_121432093_PA

Resumen de: CN121432093A

本发明公开了一种雷击接闪试验装置及其试验方法,雷击接闪试验装置包括移动机构、升降调平机构、雷电发生机构和接闪试验机构,所述移动机构用于移动,所述升降调平机构设置在所述移动机构上,用于升降和调平,所述雷电发生机构设置在所述升降调平机构上,用于输出符合雷击试验标准的冲击电压波形,所述接闪试验机构设置在所述升降调平机构上,且与所述雷电发生机构形成高压电连接,所述接闪试验机构用于传导冲击电压以模拟雷击接闪过程。该雷击接闪试验装置不仅提高了试验的灵活性,还提高了试验效率和安全性。

一种风力发电机

NºPublicación:  CN121429563A 30/01/2026
Solicitante: 
张威
CN_121429563_PA

Resumen de: CN121429563A

本发明涉及一种风力发电机,包括风轮、发电机,风轮的旋转平面与其旋转主轴垂直;发电机包括箱体、硅铁芯,制动励磁线圈,发电线圈,磁轭;发电机的旋转主轴一端贯穿箱体与风轮的旋转主轴一端连接,另一端通过转动轴承固定在箱体内部;硅铁芯的旋转臂设置在发电机的旋转主轴上,硅铁芯的旋转平面与发电机的旋转主轴垂直;磁轭的两端分别位于硅铁芯旋转平面的两侧,磁轭通磁后其两端可与硅铁芯接触,制动励磁线圈和发电线圈间隔缠绕在磁轭上。该风力发电机在风速较低时不发电,保证风叶易于启动。在强风状态,发电的同时,可对风叶有效制动,避免了风轮高速旋转或骤停带来的危害。

一种风力叶片及叶轮

NºPublicación:  CN121429553A 30/01/2026
Solicitante: 
新垣科技(苏州)有限公司
CN_121429553_PA

Resumen de: CN121429553A

本发明涉及一种风力叶片,其中风力叶片包括骨架,所述骨架包括多个间隔设置的空间曲线,多个所述空间曲线由对应平面的螺旋曲线自原点沿Z轴方向抬升并拉伸形成,其中,在相邻的任两个所述螺旋曲线中,外侧的所述螺旋曲线的抬升高度大于内侧的所述螺旋曲线的抬升高度,且多个所述螺旋曲线在平面组成半径变化率由内至外递增的曲线族;本体,所述本体包括基于多个所述空间曲线拟合而成拟合面组成,并与所述骨架固定相连。本发明可通过由多个间隔设置的空间曲线作为骨架基础,并贴附本体形成叶片,其相较之于一体成型的叶片工艺要求低,且刚度、韧性、可修复性可以做到更好。

一种海上风电低频断路器故障诊断方法和相关装置

NºPublicación:  CN121434992A 30/01/2026
Solicitante: 
广东电网有限责任公司珠海供电局
CN_121434992_PA

Resumen de: CN121434992A

本发明公开了一种海上风电低频断路器故障诊断方法和相关装置,融合电气参数数据、环境数据和机械性数据,拼接为多维特征向量,全面捕捉低频断路器在复杂工作环境下的各类故障特征信息,提升了对故障的敏感度和识别能力,降低了误检率,采用随机森林算法实现小样本下的高精度诊断,充分利用有限的低频断路器数据,有效避免过拟合问题,优化随机森林中决策树的数量,提高模型的分类性能,采用ROC曲线与混淆矩阵对低频断路器故障诊断模型进行性能评估,提高故障诊断模型的有效性和可靠性。解决了现有的基于单一数据源的海上风电低频断路器故障诊断方法误检率高和基于多模态数据融合的海上风电低频断路器故障诊断方法存在模型过拟合的技术问题。

一种高疲劳强度的风电机组

NºPublicación:  CN121429558A 30/01/2026
Solicitante: 
华能饶平风力发电有限公司
CN_121429558_PA

Resumen de: CN121429558A

本发明涉及风电机组技术领域,且公开了一种高疲劳强度的风电机组,包括塔筒,所述塔筒的顶部固定连接有轮舱,所述轮舱的内壁处转动连接有叶轮毂,所述塔筒的顶部设置有三个桨叶,三个所述桨叶的外壁处均与叶轮毂的内壁处转动连接,通过启动电动伸缩杆伸出,推动活塞杆下降,减小液压腔的容积,在桨叶转动时,会带动挤压板挤压液压油,通过挤压组件和减缓组件,增大液压油的流动阻力,减缓桨叶的转动速度,有效防止桨叶开始转动后,较大的初始扭矩带动桨叶以较快的转速移动一段距离,避免桨叶以较快的速度与气流对桨叶转动方向产生的反向推力相对抗,从而降低桨叶变桨时受到的冲击,减少桨叶表面出现疲劳损伤,确保桨叶运行时的抗疲劳强度。

一种叶片铺层的反向设计方法、装置及电子设备

NºPublicación:  CN121424706A 30/01/2026
Solicitante: 
中国华能集团清洁能源技术研究院有限公司华能海上风电科学技术研究有限公司
CN_121424706_PA

Resumen de: CN121424706A

本发明涉及风力发电机叶片铺层技术领域,尤其涉及一种叶片铺层的反向设计方法、装置、设备及计算机可读存储介质,其中,方法包括:获取叶片的目标弯曲刚度分布和叶片几何外形,并在叶片几何外形上铺设基础壳体铺层;以叶片轴为中心线,在基础壳体铺层上设置梁帽;针对叶片截面,计算无梁帽时基础壳体铺层的初始弯曲刚度;判断目标弯曲刚度是否大于初始弯曲刚度,若大于,则从第一个梁帽开始,依次增加其单向布铺层层数,并计算当前界面的弯曲刚度,直至当前截面的弯曲刚度与目标弯曲刚度的误差满足预设容差。以目标弯曲刚度分布为直接输入,通过系统化的算法流程反向求解铺层参数,避免了传统方法中大量的试错性计算和依赖于经验的反复调整。

基于激光雷达的抗扰复合风机变桨控制方法及系统

NºPublicación:  CN121429562A 30/01/2026
Solicitante: 
中国海洋大学
CN_121429562_PA

Resumen de: CN121429562A

本申请涉及一种基于激光雷达的抗扰复合风机变桨控制方法及系统,属于风力发电机控制领域,所述方法包括:获取风机风轮实际转速和激光雷达测量的风速信息,根据风速信息计算得到叶轮面等效风速;根据风机气动特性和风速信息计算风速对应桨距角并进行拟合得到稳态关系曲线,进而得到叶轮面等效风速对应的稳态桨距角,并结合实际桨距角计算得到前馈桨距角;根据风机风轮实际转速与给定的风机参考转速得到自抗扰控制量;利用前馈桨距角对自抗扰控制量进行补偿得到桨距角给定值;根据风机实际运行工况对桨距角给定值进行速度限制和角度限制,得到最终的执行桨距角。本申请能够改善风机的动态响应,提升自抗扰系统的运行稳定性,提高控制精度。

一种风电塔筒载荷测量方法

NºPublicación:  CN121434789A 30/01/2026
Solicitante: 
上海拜安传感技术有限公司
CN_121434789_PA

Resumen de: CN121434789A

本发明提供一种风电塔筒载荷测量方法,将预设的时间段分为N份时间间隔,在每份时间间隔内采集至少一个温度传感器的训练温度测量数据,以及至少一个载荷传感器的训练中心波长数据,基于每份时间间隔采集的至少一个温度传感器的训练温度测量数据和至少一个载荷传感器的训练中心波长数据训练得到N个载荷温度补偿模型;采集风电塔筒小风停机下的所述的至少一个温度传感器的小风停机温度测量数据和所述的至少一个载荷传感器的小风停机中心波长数据;基于小风停机温度测量数据N个载荷温度补偿模型中选择目标载荷温度补偿模型,并通过目标载荷温度补偿模型获得中心波长预测值;基于小风停机中心波长数据和所述的中心波长预测值计算风电塔筒载荷。

基于人工智能的风电机群群控策略优化系统

NºPublicación:  CN121429560A 30/01/2026
Solicitante: 
华电郑州机械设计研究院有限公司
CN_121429560_PA

Resumen de: CN121429560A

本发明涉及群控优化技术领域,具体为基于人工智能的风电机群群控策略优化系统,系统包括:状态特征提取模块、协同关系建模模块、群控策略优化模块、控制指令生成模块、执行反馈模块。本发明中,通过引入机组运行特征与空间拓扑关系的融合计算,利用多源状态数据挖掘群体协同特征,能动态识别机组间的能量耦合强度并量化协同影响权重,从而实现对功率分配的自适应优化。基于优先级调节逻辑的分配机制使功率缺口响应更具实时性与针对性,结合模糊控制生成的桨距角调节指令,使多个机组输出与整体负载精确匹配,在多风速扰动与复杂运行场景下仍能保持协调运行,提升功率分配的协调性、系统能量利用效率与整体运行稳定性。

基于Excel文件的风电机组控制程序生成方法及装置

NºPublicación:  CN121429554A 30/01/2026
Solicitante: 
国电联合动力技术有限公司
CN_121429554_PA

Resumen de: CN121429554A

本发明公开了一种基于Excel文件的风电机组控制程序生成方法及装置,该方法包括:通过Excel表格配置风电机组的安全规则、硬件地址映射和控制设备交互映射;解析所述Excel表格,生成用于表示所述风电机组的各部件参数和控制逻辑的结构化数据文件;根据预设的转换规则,将所述结构化数据文件转化为由所述风电机组的主控函数调用的可执行代码,包括设备参数初始化函数、控制算法函数和技术文档生成规则;通过所述转换规则生成所述风电机组可直接执行的控制代码,并生成技术文档。实施本发明,可以大大提高风电机组控制系统的开发效率,保证安全保护逻辑的完整性,并简化硬件适配与系统移植过程。

用于风力涡轮机主轴的可调式支撑系统

NºPublicación:  CN121443845A 30/01/2026
Solicitante: 
升降解决方案公司
CN_121443845_PA

Resumen de: AU2024290696A1

An adjustable support system for supporting and immobilizing a longitudinally extending main shaft in a nacelle of a wind turbine when a gearbox has been dismounted involves: a transverse beam rigidly mounted in the nacelle and extending over the main shaft; a saddle having an arcuate recess to engage with the main shaft from above the main shaft, the saddle movably connected to the transverse beam; a flexible strap that engages the main shaft from below the main shaft to support the main shaft from below; and, a transverse saddle adjuster connected to the saddle and configured to adjust transverse position of the saddle relative to the main shaft.

风机叶片除冰装置、控制方法及存储介质

NºPublicación:  CN121429572A 30/01/2026
Solicitante: 
国网湖南省电力有限公司湖南防灾科技有限公司国网湖南省电力有限公司防灾减灾中心国家电网有限公司
CN_121429572_PA

Resumen de: CN121429572A

本申请实施例提供一种风机叶片除冰装置、控制方法及存储介质。除冰装置包括:环绕设置在叶尖区域的第一电极、环绕设置在叶根区域的第二电极、设置在第一电极和第二电极之间的导电涂层和用于给第一电极、第二电极和导电图层供电的电源。导电涂层覆盖风机叶片从叶尖至叶根的区域,形成稳定均匀的加热区间,在电源工作时能够在整个叶片外表面形成连续一致的发热效果,通过在叶尖和叶根设置电极,并在中间区域涂覆导电涂层,构建覆盖风机叶片全长的电加热结构,且不受风机叶片的形状影响,使得整个叶片具备快速、均匀、可靠的电加热除冰能力。

一种风电耦合CCUS的能流与碳流优化系统及方法

NºPublicación:  CN121436299A 30/01/2026
Solicitante: 
华北理工大学
CN_121436299_PA

Resumen de: CN121436299A

本发明公开了一种风电耦合CCUS的能流与碳流优化系统及方法,系统包括八个模块,发电模块将风能转化为电能并采集风速数据;储能模块存储并分配电能;优化控制模块根据风电预测与储电量设定碳捕集量阈值,并调控二氧化碳流量;捕集模块从空气中捕集并解析二氧化碳;储集模块对二氧化碳进行压缩存储;两个安全模块分别负责储集过程的压力温度监控与泄漏应急响应;AI模块通过机器学习自适应优化系统运行参数。本发明有效利用波动性风电能源,实现了能流与碳流的精准匹配与高效协同,在降低CCUS系统运行能耗与成本的同时,提升了风电消纳能力与系统的整体安全性与智能化水平。

一种基于尾流扰动与风向转变识别的风机控制方法及装置

NºPublicación:  CN121429559A 30/01/2026
Solicitante: 
国网冀北张家口风光储输新能源有限公司国家电网有限公司
CN_121429559_PA

Resumen de: CN121429559A

本发明公开了一种基于尾流扰动与风向转变识别的风机控制方法及装置,涉及新能源技术领域,主要目的为有效识别尾流扰动与风向转变,延长风机的使用寿命。本发明主要技术方案为:获取机舱顶部风向标输出的第一风向信号及机舱绕塔筒轴线摆动的动态响应信号;通过预设因果计算方法得到两信号间的因果度量。结合因果度量、动态响应信号主导频率分量及第一风向信号变化速率构建多维决策特征向量,并输入扰动分类模型,输出尾流扰动与风向转变的初始分类概率。利用风机电功率信号对初始分类概率加权修正,得最终分类概率;根据最终分类概率与预设阈值判定当前状态。若为尾流扰动,抑制基于第一风向信号的偏航触发;若为风向转变,则基于该信号触发偏航。

基于置信度集成校准的风机多类别故障在线概率预测方法

NºPublicación:  CN121435179A 30/01/2026
Solicitante: 
武汉大学
CN_121435179_PA

Resumen de: CN121435179A

本发明公开了一种基于置信度集成校准的风机多类别故障在线概率预测方法及系统,首先基于SCADA系统的多维时间序列数据,采用滑动窗口采样并构建带有前瞻性标签的监督数据集;其次利用LSTM时序网络学习故障早期演化特征,在故障多分类感知结果的基础上叠加输出相应的概率估计,为调度运行人员提供更丰富的参考信息;最后引入集成温度缩放方法对概率输出进行后处理校准,构建网络分对数保序函数的凸化组合,从而在保持分类精度的同时有效改善概率估计的可靠性,缓解模型过自信问题。通过实际风电场数据验证了所提方法能够显著提高概率估计可靠性,有效缓解模型自信偏置问题,在保持高分类精度的同时,为风电机组智能运维提供了更可靠的故障预测概率输出。

一种共轴对转双风轮风力发电机

NºPublicación:  CN121429552A 30/01/2026
Solicitante: 
上海工程技术大学
CN_121429552_PA

Resumen de: CN121429552A

本发明提供了一种共轴对转双风轮风力发电机,前风轮和后风轮之间设置有整流消涡装置,整流消涡装置包括绕主轴周向设置的整流罩,整流罩的轴向截面呈翼型,整流罩上开设有连通径向内外侧且连通空腔内外的导流孔;栅形穿孔板,栅形穿孔板位于整流罩的径向内侧;共轴对转双风轮风力发电机还包括控制器,控制器被配置通过监测整流罩翼型表面的风信号控制连接主动变间距机构。该共轴对转双风轮风力发电机,可通过中间整流消涡装置主动改善尾流,能够主动干预、剪切和破碎前风轮产生的大尺度、高能尾流涡旋;通过增设控制器,控制器可根据整流罩翼型表面的风信号通过主动变距机构调整风轮间距,主动变距机构和中间整流消涡装置协同工作。

一种加固型风机变桨轴承

NºPublicación:  CN121429573A 30/01/2026
Solicitante: 
大唐平阴清洁能源开发有限公司
CN_121429573_PA

Resumen de: CN121429573A

本发明涉及风机发电领域,更具体地说,它涉及一种加固型风机变桨轴承,包括轴承内圈和轴承外圈,所述轴承内圈的上表面均匀开设有内圈固定孔,所述轴承内圈和轴承外圈相互靠近的一侧开设有两组转动槽,所述转动槽的内侧转动连接有滚珠,所述轴承内圈上设置有加固机构,且加固机构用于加固轴承内圈和轴承外圈的连接并提高稳定性,所述加固机构包括设置于所述内圈固定孔中的螺栓,以及与所述螺栓抵触驱动的加固组件,所述轴承外圈上开设有加固槽,且所述加固槽开设在轴承外圈靠近轴承内圈一侧的中部,本发明解决了当前变桨轴承的轴承内圈和轴承外圈连接不够稳定,以及无法根据滚珠的使用情况进行自动加注润滑油的技术问题。

AXIS-VARIABLE, CONTRA-ROTATING WIND TURBINE

NºPublicación:  WO2026023724A1 29/01/2026
Solicitante: 
CHA DONG YOUL [KR]
\uCC28\uB3D9\uC5F4
WO_2026023724_PA

Resumen de: WO2026023724A1

An axis-variable, contra-rotating wind turbine is disclosed. The axis-variable, contra-rotating wind turbine according to the present invention comprises: a tower; spline shafts horizontally connected to both upper sides of the tower; main rotors respectively coupled to the spline shafts on both sides so as to be axially movable and configured to contra-rotate to convert wind energy into mechanical energy; a main actuator having one end connected to the main rotors and the other end connected to the tower, and configured to move the main rotors on both sides in the axial direction of the spline shafts so as to adjust the distance between the main rotors; and a nacelle that converts mechanical energy transferred to the spline shafts into electrical energy, wherein the rotors are moved in the axial direction of the spline shafts by means of the main actuator to adjust the distance between the main rotors on both sides, such that the amount of generated power can be maximized.

GRAVITATIONAL ENERGY STORAGE

NºPublicación:  WO2026024195A1 29/01/2026
Solicitante: 
JERZY KUKLA REGENA [PL]
JERZY KUKLA \"REGENA\"
WO_2026024195_PA

Resumen de: WO2026024195A1

The application relates to a gravitational energy storage, <b>wherein</b> - the upper base (2) and the lower base (2') of its support frame structure (1) are at least three inseparably connected sections (3) located in such a way that in top view they resemble a polygonal shape, while on the inside these bases are inseparably connected by fasteners (4) to a vertically located tubular support tower (5), and at the corners of the bases (2, 2') vertical elements (6) are located connecting the two bases together and surrounding the support tower (5), - each at least one upper pulley (7) is attached to the section (3) and opposite each at least one lower pulley (7') is attached to the weight (8), - each weight (8) is positioned between two adjacent vertical members (6) of the support frame structure (1) and two opposing sections (3) of both bases (2, 2'), - at least one spool (10), an electric motor (11) and a current generator (12) are attached to the upper base (2), and each electric motor (11) and current generator (12) is connected by electrical wires to the inverter, - a rope (9) passing through the pulleys (7, 7') is attached to at least one spool (10).

PROBE

NºPublicación:  WO2026023627A1 29/01/2026
Solicitante: 
THK CO LTD [JP]
\uFF34\uFF28\uFF2B\u682A\u5F0F\u4F1A\u793E
WO_2026023627_PA

Resumen de: WO2026023627A1

This probe is attached to the front end of a shaft that extends toward the front of a flying body. The probe comprises: a probe main body that is formed in an elongated shape extending in the front-rear direction of the flying body; a connecting member that is a member connecting the rear end of the probe main body and the front end of the shaft, and that can be bent and deformed in the up-down direction of the flying body; and an electrode that extends continuously across at least the upper surface, the front surface, and the lower surface of the probe main body. When the probe main body comes into contact with a target object, the connecting member bends and deforms in the up-down direction of the flying body, thereby allowing the electrode to follow the position of the target object.

WIND POWER GENERATION DRYING APPARATUS AND USAGE METHOD THEREFOR

NºPublicación:  WO2026020989A1 29/01/2026
Solicitante: 
HUANENG HULUNBEIER WIND POWER CO LTD [CN]
\u534E\u80FD\u547C\u4F26\u8D1D\u5C14\u98CE\u529B\u53D1\u7535\u6709\u9650\u516C\u53F8
WO_2026020989_PA

Resumen de: WO2026020989A1

Disclosed are a wind power generation drying apparatus (300) and a usage method therefor. The wind power generation drying apparatus comprises a power generation unit (100), which comprises a generator housing (101), a generator (102) arranged in the generator housing (101), and a speed reducer (103) arranged in the generator housing (101) and connected to an output shaft of the generator (102); and a drying unit (200), which comprises a drying shell assembly (201) arranged at an air inlet port of the generator housing (101), a drying assembly (202) arranged in the drying shell assembly (201), a drive assembly (203) arranged on the drying shell assembly (201), an air outlet assembly (204) arranged on the drying shell assembly (201) and fitted into the generator housing (101), and a moving sealing assembly (205), a moving assembly (206) and a fastening assembly (207) arranged on the drying assembly (202).

CULTURE NET CAGE BASED ON OFFSHORE WIND TURBINE FOUNDATION AND TENSIONING METHOD THEREFOR

NºPublicación:  WO2026020826A1 29/01/2026
Solicitante: 
HUANENG CLEAN ENERGY RES INSTITUTE [CN]
HUANENG OFFSHORE WIND POWER SCIENCE AND TECH RESEARCH CO LTD [CN]
\u4E2D\u56FD\u534E\u80FD\u96C6\u56E2\u6E05\u6D01\u80FD\u6E90\u6280\u672F\u7814\u7A76\u9662\u6709\u9650\u516C\u53F8,
\u534E\u80FD\u6D77\u4E0A\u98CE\u7535\u79D1\u5B66\u6280\u672F\u7814\u7A76\u6709\u9650\u516C\u53F8
WO_2026020826_A1

Resumen de: WO2026020826A1

Provided are a culture net cage based on an offshore wind turbine foundation and a tensioning method therefor. The culture net cage comprises a frame foundation, wherein netting is provided on the bottom surface and the side surfaces of the frame foundation. The netting has an initial state and a tensioned state. The length and the width of the frame foundation are L1 and L2. The length of the netting in the initial state is Ld1, and Ld1=(1.05-1.1)L1. The width of the netting in the initial state is Ld2, Ld2 is the original width of the netting, and Ld2=(0.9-0.95)L2. The length of the netting in the tensioned state is La1, and La1=L1. The width of the netting in the tensioned state is La2, and La2=L2.

WIND TURBINE PITCH CONTROL METHOD AND SYSTEM

NºPublicación:  WO2026020604A1 29/01/2026
Solicitante: 
HUANENG RENEWABLES CO LTD SHANXI BRANCH [CN]
\u534E\u80FD\u65B0\u80FD\u6E90\u80A1\u4EFD\u6709\u9650\u516C\u53F8\u5C71\u897F\u5206\u516C\u53F8
WO_2026020604_PA

Resumen de: WO2026020604A1

A wind turbine pitch control method and system. The method comprises: acquiring operation parameters of a wind turbine, determining whether current operation of the wind turbine is normal, and if the wind turbine is currently faulty, stopping the operation of the wind turbine; and acquiring first pitch parameters of a first wind turbine that receives wind, and on the basis of horizontal coordinate parameters, sending second pitch parameters to a wind turbine adjacent to the first wind turbine that receives wind. By this method, the first wind turbine that receives wind can be used to collect parameters, and the parameters are processed by using positional relationships between wind turbines and then sent to all wind turbines in the entire section, so that the wind turbines can make pre-pitch adjustments before the wind arrives, thereby saving pitch adjustment time, enabling the wind turbines to be in an optimal pitch state, and further improving power generation capacity.

風力タービンブレード用の先端マーキング装置

NºPublicación:  JP2026503410A 29/01/2026
Solicitante: 
ポリテック・アクシェセルスケープ
JP_2026503410_PA

Resumen de: CN120530263A

Disclosed is a tip marking device (6) for making a tip end (2) of a wind turbine blade (1) more clearly visible, said tip marking device (6) comprising a sleeve part (7), the sleeve member (7) is made of an elastic material and is configured to be mounted around a tip end (2) of the wind turbine blade (1) such that at least an edge of the sleeve member (7) farthest from the tip end (2) of the wind turbine blade (1) at a first end of the sleeve member fits tightly around an outer surface of the wind turbine blade (1).

風力タービンのタワーに取り付けられた少なくとも1つの移動物監視装置及び/又は少なくとも1つの移動物衝突防止装置の氷落下保護システム

NºPublicación:  JP2026503646A 29/01/2026
Solicitante: 
オルファノス、ヴァシレイオス
JP_2026503646_PA

Resumen de: WO2024157036A1

An ice fall protection system for at least one moving objects monitoring device and/or at least one moving objects collision prevention device installed on the tower of a wind turbine, wherein said system comprises: a mounting base (1) adapted to be fastened to the tower and comprising a flat surface (A) in a quadrilateral shape and at least one pair of opposite walls (2, 2'), at least one cover (10) comprising an ice repulsion surface (B) adapted to be installed on the tower to cover said devices and protect them from ice fall, wherein the mounting base (1) and the cover (10) are adapted to be removably connected to each other such that a removable installation of the cover (10) on the tower is achieved, with the repulsion surface (B) to present an inclination with respect to the surface of the tower, thereby repulsing the ice striking onto it.

洋上風力タービン用の半潜水型浮体およびそのような浮体を構築する方法

NºPublicación:  JP2026503659A 29/01/2026
Solicitante: 
サイペムエス.アー.
JP_2026503659_PA

Resumen de: CN120603757A

The invention relates to a semi-submersible float (2-1), in particular for offshore wind turbines, comprising four struts comprising a central column (4) for receiving a wind turbine mast (6), and at least three outer columns (8) connected by branches to the central column to form a lower buoy (10). The float does not have an upper branch connecting the central column and the outer column, and the outer column and the lower pontoon are each assembled from planar panels (81-86, 101-104) and each have a polyhedral cross-section. The invention also relates to a method for constructing the floater.

DEVICE AND METHOD FOR STRUCTURE MODELING

NºPublicación:  US20260030404A1 29/01/2026
Solicitante: 
NEARTHLAB INC [KR]
NEARTHLAB INC
US_20260030404_PA

Resumen de: US20260030404A1

A device for modeling blades comprises a data collection module configured to receive sensing data of a drone for a reference blade included in a wind turbine, and a modeling module configured to generate a blade model by performing modeling on the wind turbine based on the sensing data, wherein the modeling module comprises: a reference blade model generation unit configured to generate a reference blade model by performing modeling on the reference blade, and another blade model generation unit configured to generate another blade model for at least one other blade included in the wind turbine based on the reference blade model.

RESERVOIR-REGULATING DIGITAL LOAD CONTROL

NºPublicación:  US20260028958A1 29/01/2026
Solicitante: 
LONE GULL HOLDINGS LTD [US]
LONE GULL HOLDINGS, LTD
US_20260028958_PA

Resumen de: US20260028958A1

Disclosed is an apparatus that adapts the rate of its computational work to match the availability of energy harvested from a stochastic energy source; and, with respect to some types of energy harvesting, regulates the rate of energy capture, the rate of energy conversion, and the rate of consumption of stored potential energy, through its alteration, regulation, and/or adjustment, of that same computational work load.

METHOD AND SYSTEM FOR CONTROLLING WIND TURBINE ROTOR OSCILLATIONS

NºPublicación:  US20260028963A1 29/01/2026
Solicitante: 
GE VERNOVA RENOVABLES ESPANA S L [ES]
GE Vernova Renovables Espana, S.L
US_20260028963_PA

Resumen de: US20260028963A1

The present disclosure relates to a method (100) of controlling operation of a wind turbine (10). The method (100) comprises receiving operational (215) data indicative of oscillations in a wind turbine rotor (18). The method (100) comprises deriving a first signal (224) representative of loads in a first direction in a reference plane and a second signal (226) representative of loads in a second direction in the reference plane. The second direction is different from the first direction. The method (100) further comprises determining an amplitude (A1, A2) of the first (224) and second (226) signals, as well as a phase offset (ϕ1-ϕ2) between the first (224) and second (226) signals. Finally, the method (100) comprises controlling the wind turbine (10) based on the amplitudes (A1, A2) and the phase offset (ϕ1-ϕ2). The disclosure also relates to a control unit (36) for controlling operation of a wind turbine (10) and to a wind turbine (10).

WIND TURBINE ROTOR BLADE

NºPublicación:  US20260028962A1 29/01/2026
Solicitante: 
SIEMENS GAMESA RENEWABLE ENERGY AS [DK]
Siemens Gamesa Renewable Energy A/S
US_20260028962_PA

Resumen de: US20260028962A1

A wind turbine rotor blade is provided including an inboard region and an outboard region including a spanwise section associated with the development of an unstable aeroelastic mode. The disclosed rotor blade includes a leading-edge corrective mass arranged within the spanwise section, which leading-edge corrective mass is adapted to move the center of mass of the spanwise section towards the leading edge in order to suppress the development of an unstable aeroelastic mode. A method of manufacturing a wind turbine rotor blade is also provided.

SERVICE UNIT WITH CRANE FOR MODULAR NACELLE OF A WIND TURBINE AND METHOD OF USING SAME

NºPublicación:  US20260028966A1 29/01/2026
Solicitante: 
VESTAS WIND SYSTEMS AS [DK]
Vestas Wind Systems A/S
US_20260028966_PA

Resumen de: US20260028966A1

A service unit (24) for a wind turbine (10) nacelle (14) that includes a main nacelle unit (22) having a main housing outer wall (72) and a base frame (98) with a mounting pad (100). The base frame (98) is configured to be attached to a tower (12) of the wind turbine (10). The service unit (24) includes a frame (38) that extends between a first end (40) and a second end (42) to define a longitudinal axis (A2) of the service unit (24), and sidewalls (44, 44a, 44b) that define an interior (50). A crane (26) is located within the interior (50) of the service unit (24) and includes a crane base (62) with a mounting interface (68) configured to be connected to the mounting pad (100) to couple the crane (26) to the base frame (98) of the main nacelle unit (22). The crane base (62) is rotatably movable between a stored position where the mounting interface (68) is positioned within the interior (50) of the service unit (24), and a deployed position where the mounting interface (68) extends through one of the sidewalls (44a, 44b) of the service unit (24). A method of erecting or servicing a wind turbine using the service unit (24) is also disclosed.

METHOD FOR CRANELESS WIND TURBINE PITCH BEARING INDEXING

NºPublicación:  US20260028967A1 29/01/2026
Solicitante: 
INVENTUS HOLDINGS LLC [US]
Inventus Holdings, LLC
US_20260028967_PA

Resumen de: US20260028967A1

A method for re-indexing a wind turbine bearing coupled to a blade and having damaged teeth driven by a motor includes installing temporary support structures between the turbine bearing and the blade to decouple a portion of the turbine bearing having the damaged teeth from the blade. The turbine bearing is re-indexed and the temporary support structures removed. The re-indexed turbine bearing is recoupled to the blade.

METHOD FOR MONITORING ONE OR MORE ELECTRIC DRIVES OF AN ELECTROMECHANICAL SYSTEM

NºPublicación:  US20260028965A1 29/01/2026
Solicitante: 
PROKON REGENERATIVE ENERGIEN EG [DE]
PROKON Regenerative Energien eG
US_20260028965_A1

Resumen de: US20260028965A1

A method monitors one or more electric drives of an electromechanical installation, particularly a wind orientation control of a wind turbine. The drive or drives work on a movable machine element of the installation, e.g., on a bearing ring of an azimuth bearing. A plurality of currents, e.g., phase currents of a plurality of phases, and/or a plurality of drives are measured during the operation of the drives at a predetermined sampling rate and are stored as series of measurement values with a predetermined quantity m of measurement values. Statistical characteristic values are calculated from one or more series of measurement values, and one or more pieces of state information and/or one or more state prognoses are/is generated for one or more drives through analysis of the time evolution of the characteristic values and/or through analysis of a relationship of the characteristic values of different motor currents.

METHOD AND TOOL FOR APPLYING A PANEL TO THE SURFACE OF A WIND TURBINE BLADE

NºPublicación:  US20260028961A1 29/01/2026
Solicitante: 
LM WIND POWER AS [DK]
LM WIND POWER A/S
US_20260028961_PA

Resumen de: US20260028961A1

A method for attaching a panel to a surface of a wind turbine blade using a pressure application tool includes: placing a first attachment surface of the panel on a part of the pressure side or the suction side of the wind turbine blade with adhesive; arranging the pressure application tool such that a first roller is arranged to contact a second surface of the panel, and a second roller is arranged to contact the other side of the pressure side or suction side of the wind turbine blade; applying pressure using the pressure application tool to the second surface of the panel and to the part on the other side of the pressure side or suction side of the wind turbine blade; and moving the two rollers along a part of the panel in order to attach the panel to the surface of the wind turbine blade.

SOLAR WINDMILL FOR JOINT POWER GENERATION

NºPublicación:  US20260028964A1 29/01/2026
Solicitante: 
PHOS GLOBAL ENERGY SOLUTIONS INC [US]
PHOS GLOBAL ENERGY SOLUTIONS, INC
US_20260028964_PA

Resumen de: US20260028964A1

A vertical wind turbine generator including a base including a generator housed therein, a magnetic pinion gear connected to the generator via a shaft, a magnetic bull gear in magnetic communication with the pinion gear, a rotating shaft rigidly connected to the magnetic bull gear, a wind turbine blade connected to the rotating shaft and including a photovoltaic (PV) panel, and an energy storage device electrically coupled to the generator and the PV panel, wherein rotation of the wind turbine blade and rotating shaft is transferred to the generator via the magnetic bull gear and magnetic pinion gear to produce electrical energy.

BLADE ASSEMBLY FOR A WIND TURBINE BLADE, WIND TURBINE AND METHOD FOR BUILDING A WIND TURBINE BLADE

NºPublicación:  US20260028960A1 29/01/2026
Solicitante: 
LM WIND POWER AS [DK]
LM Wind Power A/S
US_20260028960_PA

Resumen de: US20260028960A1

A blade shell assembly for a wind turbine blade shell is described. The blade shell assembly includes a first element (200) having a first mating surface (201) and a second element (300) having a second mating surface (301). The first mating surface (201) and the second mating surface (301) are adapted for abutting on each other in an assembled state. The second element (300) includes one or more grooves (310) able to generate a spring effect to close a gap (450) between the first element (200) and the second element (300), the gap (450) extending substantially in a direction (402) substantially perpendicular to the second mating surface (301) or the first mating surface (201). Further, a method for building a blade shell of a wind turbine blade and a wind turbine blade are described.

HOISTING ARRANGEMENT FOR ASSEMBLY OF WIND TURBINES

NºPublicación:  US20260028204A1 29/01/2026
Solicitante: 
DELTA LABORATORIES HOLDING B V [NL]
DELTA LABORATORIES HOLDING B.V
US_20260028204_PA

Resumen de: US20260028204A1

A hoisting arrangement for hoisting an offshore wind turbine blade, comprising a gripper attachment 150 arranged to be connected to the wind turbine blade, comprising a set of cable attachment points 191, 192,193 arranged as a first polygon, a vessel attachment module 194 arranged to be connected to a vessel, comprising a plurality of cable guide elements 190 arranged as a second polygon, a plurality of cables 141, 142, 143, 144 spanned between the cable attachment points and the cable guide elements, and a control system for controlling a position and/or orientation of the gripper attachment within a work space by controlling a spanned length of at least two cables of the plurality of cables between the cable attachment points and the cable guide elements.

METHOD FOR PERFORMING A MAINTENANCE OR REPAIR OF A ROTOR BLADE OF A WIND TURBINE

NºPublicación:  US20260027664A1 29/01/2026
Solicitante: 
LM WIND POWER AS [DK]
LM Wind Power A/S
US_20260027664_PA

Resumen de: US20260027664A1

A method for performing a maintenance or repair of a rotor blade of a wind turbine, the method comprising: planning and scheduling data acquisition; acquiring data of the at least one rotor blade based on the planning and scheduling; processing and analyzing the acquired data using artificial intelligence; identifying (108) defects of the one rotor; and tracking and visualizing the identified defects of the rotor blade; performing a maintenance or a repair of the rotor blade; wherein processing and analyzing the acquired data using artificial intelligence includes determining one or more artificial intelligence, and wherein the artificial intelligence is trained based on previously acquired data of one or more rotor blades and the previously acquired data is further augmented using blending to obtain augmented training data, and wherein the blending includes a random cut and paste and/or a Poisson blending/alpha blending and/or a GAN based blending.

Wind- oder Wasserkraftanlage

NºPublicación:  DE102024121235A1 29/01/2026
Solicitante: 
SOLMAZ ERHAN [DE]
SOLMAZ ISMAIL [DE]
Solmaz, Erhan,
Solmaz, Ismail

Resumen de: DE102024121235A1

Die Erfindung betrifft eine Wind- oder Wasserkraftanlage (1), umfassend ein Gehäuse (2), eine Turbine und einen von der Turbine angetriebenen Generator (4), wobei das Gehäuse (2) eine Einlassöffnung (12) zum Einströmen des Windes oder des Wassers zur Turbine aufweist und eine Auslassöffnung (15) zum Ausströmen des Windes oder des Wassers von der Turbine aufweist. Wesentlich dabei ist, dass das Gehäuse (2) einen strömungsleitenden Gehäuseteil aufweist, der als Wind- oder Wasseraufnahmefläche (10) ausgebildet ist, um die Luft zu verdichten und die Wind- oder Wassergeschwindigkeit zu erhöhen, welche zum Antrieb der Turbine verwendet wird, und dass die Turbine vollständig innerhalb des Gehäuses (2) angeordnet ist, und dass die Turbine als Schneckenwelle (20) ausgebildet ist.

Magnetohydrodynamic hydrogen electrical power generator

NºPublicación:  AU2026200145A1 29/01/2026
Solicitante: 
BRILLIANT LIGHT POWER INC
Brilliant Light Power, Inc
AU_2026200145_A1

Resumen de: AU2026200145A1

MAGNETOHYDRODYNAMIC HYDROGEN ELECTRICAL POWER GENERATOR A power generator is described that provides at least one of electrical and thermal power comprising (i) at least one reaction cell for reactions involving atomic hydrogen hydrogen products identifiable by unique analytical and spectroscopic signatures, (ii) a molten metal injection system comprising at least one pump such as an electromagnetic pump that provides a molten metal stream to the reaction cell and at least one reservoir that receives 5 the molten metal stream, and (iii) an ignition system comprising an electrical power source that provides low-voltage, high-current electrical energy to the at least one steam of molten metal to ignite a plasma to initiate rapid kinetics of the reaction and an energy gain. In some embodiments, the power generator may comprise: (v) a source of H2 and O2 supplied to the plasma, (vi) a molten metal recovery system, and (vii) a power converter capable of (a) 10 converting the high-power light output from a blackbody radiator of the cell into electricity using concentrator thermophotovoltaic cells or (b) converting the energetic plasma into electricity using a magnetohydrodynamic converter. MAGNETOHYDRODYNAMIC HYDROGEN ELECTRICAL POWER GENERATOR an a n

ADJUSTABLE SUPPORT SYSTEM FOR MAIN SHAFT OF WIND TURBINE

NºPublicación:  AU2024290696A1 29/01/2026
Solicitante: 
LIFTWERX SOLUTIONS INC
LIFTWERX SOLUTIONS INC
AU_2024290696_PA

Resumen de: AU2024290696A1

An adjustable support system for supporting and immobilizing a longitudinally extending main shaft in a nacelle of a wind turbine when a gearbox has been dismounted involves: a transverse beam rigidly mounted in the nacelle and extending over the main shaft; a saddle having an arcuate recess to engage with the main shaft from above the main shaft, the saddle movably connected to the transverse beam; a flexible strap that engages the main shaft from below the main shaft to support the main shaft from below; and, a transverse saddle adjuster connected to the saddle and configured to adjust transverse position of the saddle relative to the main shaft.

Energie aus dem Windkanal

NºPublicación:  DE102024002406A1 29/01/2026
Solicitante: 
HECKER KARL THEODOR [DE]
Hecker, Karl Theodor

Resumen de: DE102024002406A1

Windschutzwand (1), welche so ausgestaltet ist, dass die Windströmung in einer Tubine/Genrator zur Stromerzeugung geleitet wird.

SUPPORT STRUCTURE FOR WIND BLADES

NºPublicación:  WO2026022640A1 29/01/2026
Solicitante: 
REWIND TURBINE S R L [IT]
REWIND TURBINE S.R.L
WO_2026022640_PA

Resumen de: WO2026022640A1

A support structure (1) for wind blades (2), each wind blade (2) having an upper surface (8) and a lower surface (9), said support structure (1) comprising: an enclosure (10) insertable within a wing cavity (11) defined between the upper surface (8) and the lower surface (9), said enclosure (10) extending along a longitudinal direction (X-X) between a first end portion (13) which can be coupled to a rotor hub (3a) for wind blades (2) and an opposite second end portion (14), said enclosure (10) having a side wall (15) connected to the first end portion (13) and the second end portion (14) and configured to be coupled to the upper surface (8) and the lower surface (9); said enclosure (10) having one or more cavities (20) defined between the side wall (15), the first end portion (13) and the second end portion (14); an inflatable frame (30) arranged within at least one cavity (20) and configured to reversibly switch between a first configuration and a second configuration wherein said inflatable frame (30) preloads at least partially the side wall (15) of the enclosure (10).

WIND OR HYDROELECTRIC POWER PLANT

NºPublicación:  WO2026022222A1 29/01/2026
Solicitante: 
SOLMAZ ERHAN [DE]
SOLMAZ ISMAIL [DE]
SOLMAZ, Erhan,
SOLMAZ, Ismail
WO_2026022222_PA

Resumen de: WO2026022222A1

The invention relates to a wind or hydroelectric power plant (1) comprising a housing (2), a turbine and a generator (4) driven by the turbine, wherein the housing (2) has an inlet opening (12) for the wind or the water to flow into the turbine and an outlet opening (15) for the wind or the water to flow out from the turbine, wherein the housing (2) has a flow-conducting housing part, designed as a wind or water receiving surface (10), in order to compress the air and to increase the wind or water velocity used for driving the turbine, and wherein the entire turbine is arranged within the housing (2), and wherein the turbine is in the form of a worm shaft (20). It is essential here for inlet wings (11) to be formed on the housing (2), in order to adjust the size of the inlet opening (12).

SYSTEM AND METHOD FOR DETECTING ICE ACCRETION

NºPublicación:  WO2026022201A1 29/01/2026
Solicitante: 
INSTITUTO NAC DE TECNICA AEROESPACIAL ESTEBAN TERRADAS [ES]
CONSEJO SUPERIOR DE INVESTIG CIENTIFICAS CSIC [ES]
INSTITUTO NACIONAL DE T\u00C9CNICA AEROESPACIAL \"ESTEBAN TERRADAS\",
CONSEJO SUPERIOR DE INVESTIGACIONES CIENT\u00CDFICAS (CSIC)
WO_2026022201_PA

Resumen de: WO2026022201A1

The present invention relates to a system (1) for detecting icing conditions. The system (1) comprises a plurality of piezoelectric crystals (2, 2', 2''), a vector network analyser (3), and a processing means (4). A pair of electrodes (5) is connected to each piezoelectric crystal (2, 2', 2''). The piezoelectric crystals (2, 2', 2''), by means of the electrode (5) pairs thereof, are connected in parallel to each other and to the vector network analyser (3). The vector network analyser (3) is configured to scan the response of the piezoelectric crystals in the frequency domain by generating electric signals suitable for producing acoustic waves in each piezoelectric crystal (2, 2', 2''), and by periodically measuring a set of resonance data for each piezoelectric crystal and to send the sets of resonance data to the processor (4). The processor (4) is configured to receive, from the vector network analyser (3), the sets of resonance data and to calculate, using the sets of resonance data, an indicator of ice accretion, a value of ice accretion rate, an indicator of the severity of the ice event and an indicator of the droplet size.

METHOD FOR OPERATING A WIND TURBINE AND WIND TURBINE

NºPublicación:  WO2026021707A1 29/01/2026
Solicitante: 
NORDEX ENERGY SE & CO KG [DE]
NORDEX ENERGY SPAIN S A U [ES]
NORDEX ENERGY SE & CO. KG,
NORDEX ENERGY SPAIN S.A.U
WO_2026021707_PA

Resumen de: WO2026021707A1

According to an embodiment, the method is for operating a wind turbine having (100) a rotatable component (1 to 4) and at least one drive (di) for rotating the rotatable component by exerting torque. The method comprises a step of providing first information (I1) which is representative of an operational variable (OV) of the wind turbine. The method further comprises a step of determining second information (I2) depending on the first information, wherein the second information is representative of a variable gain factor (K), the value of which depends on the operational variable. Furthermore, an operating setpoint (OS_i) for the at least one drive is determined depending on the second information. The operating setpoint is determined with the help of a controller (P1 to P4) which uses the variable gain factor.

ATTACHMENT STRUCTURE OF END EFFECTOR

NºPublicación:  WO2026023626A1 29/01/2026
Solicitante: 
THK CO LTD [JP]
\uFF34\uFF28\uFF2B\u682A\u5F0F\u4F1A\u793E
WO_2026023626_PA

Resumen de: WO2026023626A1

Provided is an attachment structure of an end effector, which is attached to a tip part of a shaft extending in a front direction of a flying body, wherein provided is a connection member which is a member for connecting the tip part of the shaft and the end effector, the member being bent and deformed in a first direction orthogonal to the axial direction of the shaft and in a second direction opposite to the first direction in response to receiving an external force, and the member being restored to the original shape thereof in response to release from the external force. The connection member is configured such that the amount by which bending and deformation are possible in the first direction is smaller than the amount by which bending and deformation are possible in the second direction.

分数次高調波制御

NºPublicación:  JP2026503282A 28/01/2026
Solicitante: 
シーメンスガメサリニューアブルエナジーエー/エス
JP_2026503282_PA

Resumen de: CN120883500A

There is described a method of controlling a fractional slot motor (865), in particular a fractional slot motor of a wind turbine, for processing at least one fractional harmonic oscillation, the fractional slot motor comprising a stator and a rotor rotatable relative to the stator, the method comprises: determining a fractional harmonic electrical angular position (theta h) of the rotor corresponding to the fractional harmonic; the motor (865) is controlled based on the fractional harmonic angular position (theta h).

METHOD FOR MONITORING THE HEALTH CONDITION OF WIND TURBINE SYSTEM

NºPublicación:  EP4684125A1 28/01/2026
Solicitante: 
SIEMENS GAMESA RENEWABLE ENERGY AS [DK]
Siemens Gamesa Renewable Energy A/S
WO_2024193987_PA

Resumen de: WO2024193987A1

The invention relates to a method for monitoring the health condition of a wind turbine system, the method comprising the steps of: a) measuring a first and a second dynamic signal of a component of the wind turbine system; b) sampling the first and the second dynamic signals with a given sampling frequency (fs) for receiving a first sampled signal and a second sampled signal, where the sampling is executed by a processing unit; c) processing the first and the second sampled signals by establishing at least one differential value between the first sampled signal and the second sampled signal, where the at least one differential value is used for health condition of the wind turbine system or one of its components; The method is characterized in that the first and the second dynamic signals are fed to the processing unit without undergoing signal shaping before being sampled, and that the first and the second dynamic signals are measured with the same sensor at different points in time.

風力タービンのスリップリングユニットのためのトルク伝達システム及びスリップリングユニットの組立ての方法

NºPublicación:  JP2026013364A 28/01/2026
Solicitante: 
ゼネラルエレクトリックレノバブレスエスパーニャ,エセ.エレ.
JP_2026013364_PA

Resumen de: US20260022688A1

The present disclosure is related to a torque transmission system (203) for a slip ring unit (200) The slip ring unit (200) is configured for being mounted along a rotational axis (30) of the wind turbine rotor (18). The slip ring unit (200) comprises an encoder, a rotating part (201) configured for connection to a rotating component of the wind turbine and a static part (202) configured for connection to a static component of the wind turbine. The torque transmission system (203) is configured for connecting the rotating part (201) of the slip ring unit (200) to the rotating component of the wind turbine while having a degree of freedom in an axial and/or in a radial direction. Furthermore, the torque transmission system (203) is configured to prevent relative displacement between the rotating part (201) of the slip ring unit (200) and the rotating component of the wind turbine in a tangential direction. The present disclosure also relates to methods (100) of assembly of a slip ring unit (200) in a wind turbine.

風力発電用タワー構造

NºPublicación:  JP2026013275A 28/01/2026
Solicitante: 
鹿島建設株式会社
JP_2026013275_PA

Resumen de: JP2026013275A

【課題】簡易な構造で容易に風力発電装置の地上からの高さを高くすることができるとともに、十分な耐震性能を有した風力発電用タワー構造を提供する。【解決手段】風力発電用タワー構造100は、下部構造10と上部構造90とを具備する。下部構造10は、地盤103内に打設された地中基礎95と接続されることにより、地盤103に固定される。上部構造90は、下部構造10の上部に接合され、その上部に風力発電装置93が配置される。下部構造10には、振動エネルギーを吸収する制震構造5が配置される。【選択図】図1

陸上風車支持物のブレース構造

NºPublicación:  JP2026013048A 28/01/2026
Solicitante: 
清水建設株式会社
JP_2026013048_PA

Resumen de: JP2026013048A

【課題】タワーを大口径にする必要なく、陸上風力発電装置を大型化・高層化できる陸上風車支持物のブレース構造を提供する。【解決手段】地盤に支持される基礎部2と、基礎部2に支持されるタワー3と、基礎部2とタワー3とを接合するブレース4と、を有する。【選択図】図1

陸上風力発電装置および陸上風力発電装置の施工方法

NºPublicación:  JP2026013145A 28/01/2026
Solicitante: 
清水建設株式会社
JP_2026013145_PA

Resumen de: JP2026013145A

【課題】輸送時のタワーを大口径にする必要なく、陸上風力発電装置を大型化・高層化できる陸上風力発電装置および陸上風力発電装置の施工方法を提供する。【解決手段】地盤Gに支持されるタワー3と、タワー3の下部側を囲繞しタワー3と一体化に設けられるコンクリート巻き立て部4と、を有する。【選択図】図1

METHOD FOR LIFTING OR LOWERING COMPONENTS TO OR FROM A LOCATION ON AN OFF-SHORE WIND TURBINE GENERATOR AND HANDSHAKE-TOOL FOR USE IN THE METHOD

NºPublicación:  EP4685348A2 28/01/2026
Solicitante: 
VESTAS WIND SYS AS [DK]
VESTAS WIND SYSTEMS A/S
EP_4685348_PA

Resumen de: EP4685348A2

In order to allow for a safe and cost-efficient lifting of components from a service vessel to a location on an off-shore wind turbine generator or lowering of components from a location on an off-shore wind turbine generator to a service vessel a method involving the use of a handshake-tool is provided my means of which the component to be lifted or lowered can easily be transferred from one crane to another.

Floating wind turbine platform with ballast distribution system

NºPublicación:  GB2700357A 28/01/2026
Solicitante: 
TECHNIP ENERGIES FRANCE [FR]
Technip Energies France
TW_202540537_A

Resumen de: GB2700357A

A floating wind turbine platform 200 includes a floatable structure having multiple semisubmersible columns 202, 204, 206, interconnected by pontoons 210, which are adapted to contain a ballast. The floating wind turbine platform further includes a ballast distribution system (300, Fig 3), with pumps 214 for controlling a flow of ballast in the pontoons and a sensor 302 that is usable to detect an inclination of the floatable structure in a body of water. A controller 304 of the ballast distribution system, in communication with the pumps, can balance the floatable structure in response to a signal from the sensor by operating the pumps to distribute the ballast within spaced apart ballast compartments 210b and 210c in each of the pontoons. A method of balancing a floating platform and a ballast distribution system for a floating platform are also disclosed. Figure 2

Electric vehicle chargeable by wind energy

NºPublicación:  GB2642892A 28/01/2026
Solicitante: 
KIM YONG HO [KR]
Yong Ho Kim
GB_2642892_PA

Resumen de: GB2642892A

The present invention provides an electric vehicle chargeable by wind energy, enabling travel using electricity generated by wind power generation. The electric vehicle includes an air inlet that is formed on the front of the electric vehicle travelled by rotating a wheel by an electric motor to allow wind to flow in during traveling, a turbine that is formed at a rear end of the air inlet and rotated by wind power, a power generation unit that includes a rotor coupled to a rotating shaft extended from the turbine and a stator disposed in a ring shape on the outside of the rotor and generates power by rotation of the rotor, a power supply unit that converts power from the power generation unit into a chargeable voltage to charge a battery and supplies a driving voltage from the battery to the electric motor, and a controller that electrically connects the battery and the electric motor through an electrical system and controls charging from the power generation unit to the battery.

Structure comprising a heater layer and an erosion shield layer

NºPublicación:  GB2642825A 28/01/2026
Solicitante: 
ULTRA PCS LTD [GB]
Ultra PCS Limited
GB_2642825_PA

Resumen de: GB2642825A

A de-icing structure 300 comprising a heater layer 310, with a plurality of heater regions 202-214 and a heatable parting region 220 separating adjacent heater regions, and an erosion shield layer 305 disposed over the heater layer. At least one region of the erosion shied layer that disposed over at least one heater area is substantially insulated from the parting region or parting strip. The structure may be used in an aircraft (100, fig 1), on an aerofoil or the aircraft wing 104. The section of the erosion protection layer over the heater region may be separated from the area over the parting section, by a channel (422, fig 4) in the erosion shield layer. The channel may be filled with thermally insulating filler material. Alternatively, there may be a gap between the portion of the erosion shield layer over the heater region and the portion over the parting region; the gap may be bridged with thermally insulating bridge material (562, fig 5).

METHOD FOR OPERATING A WIND TURBINE AND WIND TURBINE

NºPublicación:  EP4685347A1 28/01/2026
Solicitante: 
NORDEX ENERGY SE & CO KG [DE]
NORDEX ENERGY SPAIN SAU [ES]
Nordex Energy SE & Co. KG,
Nordex Energy Spain S.A.U
EP_4685347_PA

Resumen de: EP4685347A1

According to an embodiment, the method is for operating a wind turbine having (100) a rotatable component (1 to 4) and at least one drive (di) for rotating the rotatable component by exerting torque. The method comprises a step of providing first information (I1) which is representative of an operational variable (OV) of the wind turbine. The method further comprises a step of determining second information (12) depending on the first information, wherein the second information is representative of a variable gain factor (K), the value of which depends on the operational variable. Furthermore, an operating setpoint (OS_i) for the at least one drive is determined depending on the second information. The operating setpoint is determined with the help of a controller (P1 to P4) which uses the variable gain factor.

SYSTEM AND METHOD FOR DETECTING ICE ACCRETION

NºPublicación:  EP4685477A1 28/01/2026
Solicitante: 
INSTITUTO NAC DE TECNICA AEROESPACIAL ESTEBAN TERRADAS [ES]
CONSEJO SUPERIOR INVESTIGACION [ES]
LEIBNIZ INST FUER FESTKOERPER UND WERKSTOFFFORSCHUNG DRESDEN [DE]
Instituto Nacional De Tecnica Aeroespacial \"Esteban Terradas\",
Consejo Superior De Investigaciones Cient\u00EDficas - CSIC,
Leibniz-Institut f\u00FCr Festk\u00F6rper- und Werkstoffforschung Dresden
EP_4685477_A1

Resumen de: EP4685477A1

The present invention relates to a system (1) for detecting icing conditions. The system (1) comprises a plurality of piezoelectric crystals (2, 2', 2"), a vector network analyser (3), and a processing means (4). A pair of electrodes (5) is connected to each piezoelectric crystal (2, 2', 2"). The piezoelectric crystals (2, 2', 2"), by means of the electrode (5) pairs thereof, are connected in parallel to each other and to the vector network analyser (3). The vector network analyser (3) is configured to scan the response of the piezoelectric crystals in the frequency domain by generating electric signals suitable for producing acoustic waves in each piezoelectric crystal (2, 2', 2"), and by periodically measuring a set of resonance data for each piezoelectric crystal and to send the sets of resonance data to the processor (4). The processor (4) is configured to receive, from the vector network analyser (3), the sets of resonance data and to calculate, using the sets of resonance data, an indicator of ice accretion, a value of ice accretion rate, an indicator of the severity of the ice event and an indicator of the droplet size.

PITCH-CONTROLLED WIND TURBINE

NºPublicación:  EP4684124A1 28/01/2026
Solicitante: 
VESTAS WIND SYS AS [DK]
VESTAS WIND SYSTEMS A/S
CN_120882969_PA

Resumen de: CN120882969A

According to the present invention, there is provided a pitch controlled wind turbine comprising a tower, a nacelle mounted on the tower, and a rotor rotatably mounted to the nacelle. The rotor defines a rotor axis and a rotor plane perpendicular to the rotor axis. The rotor includes a hub and a plurality of wind turbine blades, each blade extending in a spanwise direction between a blade root defined by an inboard portion of the blade and a blade tip defined by an outboard portion of the blade. Each blade is rotatably connected to the hub via a respective pitch mechanism such that each blade is rotatable about a pitch axis. Further, each blade includes a windward side and a leeward side that meet at a leading edge and a trailing edge to define an airfoil profile. The airfoil profile has a chord, which is a distance between the leading edge and the trailing edge, and a flapping direction thickness, which is a distance between the windward side and the leeward side in a flapping direction orthogonal to the chord. The pitch controlled wind turbine is configured to reduce the loading of the inboard portion of each wind turbine blade in use. Therefore, each blade further comprises a connection position located between the blade root and the blade tip at a radial distance r from the rotor axis. The connection location defines an inboard end of the outboard portion and an outboard end of the inboard portion. The turbine further includes a plurality of blade connection members, and

TRANSMISSION FOR A WIND TURBINE

NºPublicación:  EP4684147A1 28/01/2026
Solicitante: 
VESTAS WIND SYS AS [DK]
VESTAS WIND SYSTEMS A/S
CN_120858240_PA

Resumen de: CN120858240A

A transmission includes a fixed ring gear, a first drive member defining a plurality of bores, each bore housing a tooth element. The second drive member extends within the first drive member and defines a cam surface or profile that engages each of the plurality of tooth elements. The body region of the tooth element includes: a substantially cylindrical first body portion proximate the tooth tip region; a substantially cylindrical second body portion remote from the tooth tip region wherein the first body portion and the second body portion are spaced apart along a body axis (A); and a mass reduction portion between the first body portion and the second body portion. The mass reducing portion includes an outer surface. An imaginary cylindrical surface extends between the substantially cylindrical first body portion and the substantially cylindrical second body portion, and wherein an outer surface of the mass reduction portion shares less than 95% of its surface area with the imaginary cylindrical surface.

OFFSHORE HYDROGEN PRODUCTION SYSTEM

NºPublicación:  EP4684047A1 28/01/2026
Solicitante: 
RWE OFFSHORE WIND GMBH [DE]
RWE GENERATION SE [DE]
RWE Offshore Wind GmbH,
RWE Generation SE
DE_102023106853_PA

Resumen de: WO2024193977A1

The invention relates to an offshore hydrogen production system (100, 200), comprising a plurality of offshore hydrogen production wind turbines (102, 202, 240), in each case comprising a wind turbine (106, 206) and a micro-electrolysis system (104, 204), at least one first central offshore treatment structure (108, 208), comprising at least one water treatment plant (110, 210) designed to treat water for hydrogen production, and at least one interconnected medium network (118, 218) arranged between the plurality of offshore hydrogen production wind turbines (102, 202, 240) and the first central offshore treatment structure (108, 208). The interconnected medium network (118, 218) comprises at least one water supply network (120, 220) designed to supply the micro-electrolysis systems (104, 204) with the treated water.

超電導機械のための強制流動冷却システム

NºPublicación:  JP2026503226A 28/01/2026
Solicitante: 
ゼネラルエレクトリックレノバブレスエスパーニャ,エセ.エレ.
JP_2026503226_PA

Resumen de: CN120457621A

A superconducting machine includes a vacuum vessel, at least one superconducting coil disposed within the vacuum vessel, and a cooling system for cooling the at least one superconducting coil. The cooling system includes a torque transmitting member secured to an inner wall of the vacuum vessel, at least one superconducting coil secured to the torque transmitting member. The cooling system also includes a cryocooler external to the vacuum vessel, the cryocooler including a forced flow cooling system. The cooling system also includes at least two cooling tubes for supply and return of refrigerant, the at least two cooling tubes being thermally coupled between the cryocooler and the at least one superconducting coil. By operating the cooling system, the cryocooler supplies refrigerant to the at least one superconducting coil via the at least two cooling tubes.

一种风电机组叶片红外辐射除冰系统及其智能控制方法

NºPublicación:  CN121408162A 27/01/2026
Solicitante: 
中国大唐集团科学技术研究总院有限公司中国大唐集团科学技术研究总院有限公司中南电力试验研究院江西大唐国际新能源有限公司
CN_121408162_PA

Resumen de: CN121408162A

本发明涉及风力发电技术领域,公开了一种风电机组叶片红外辐射除冰系统及其智能控制方法,包括多模态状态感知模块、智能除冰控制模块和红外辐射模块。多模态状态感知模块用于采集覆冰厚度、温度场、机组运行及环境等多源状态数据;智能除冰控制模块分析数据,当覆冰厚度超过预设阈值,或功率偏差率超过阈值且红外图像确认低温区时,触发除冰决策,诊断准确性高。除冰时,该模块依据叶片目标区域的宽度与覆冰等级,协同控制红外辐射模块的加热面积、功率及时间,实现分区精准加热,提升了能源利用率。本发明还公开了相应的自动化控制方法,通过实时温度闭环控制保障叶片安全,实现了从监测、决策、执行到复位的全流程自动化作业。

风力发电机联轴器打滑失效预测方法、系统、终端及介质

NºPublicación:  CN121408156A 27/01/2026
Solicitante: 
中车山东风电有限公司
CN_121408156_PA

Resumen de: CN121408156A

本申请涉及风力发电领域,具体提供一种风力发电机联轴器打滑失效预测方法、系统、终端及介质,包括:实时获取风力发电机的机械转矩和负载转矩;将机械转矩与负载转矩之和与预设的打滑临界转矩进行比较,若两者之和不小于打滑临界转矩,则判定联轴器发生打滑;响应于判定联轴器发生打滑,进行报警并记录当次打滑事件的特征数据,将该特征数据存储到历史打滑信息库;根据历史打滑信息库中的历史打滑事件的特征数据,基于预先训练的联轴器失效趋势预测模型对联轴器的失效趋势进行预测,预测结果包括健康状况、失效概率和剩余使用寿命。本发明提升风力发电机组的运行可靠性与经济性。

基于PLC的风电机组远程监测方法及系统

NºPublicación:  CN121408154A 27/01/2026
Solicitante: 
华能陕西靖边电力有限公司北京华能新锐控制技术有限公司西安热工研究院有限公司
CN_121408154_PA

Resumen de: CN121408154A

本发明实施例提供了一种基于PLC的风电机组远程监测方法及系统,其通过在边缘侧就主动对来自PLC的多源传感器数据流进行实时特征融合与分析,并利用轻量级AI模型即时推理出机组的健康状态。具体来说,通过在边缘端评估出的正常、警告或危急等不同健康状态码,动态构建信息粒度不同的摘要包、特征包或快照包,并匹配差异化的MQTT服务质量等级进行上报。这种方法变被动的数据搬运为主动的信息提炼与择优上报,在降低网络带宽占用的同时,确保了关键告警信息的传输时效性与可靠性,从而解决了分析滞后的问题。

集成防雷系统的风力涡轮机叶片

NºPublicación:  CN121408131A 27/01/2026
Solicitante: 
西门子歌美飒可再生能源创新与技术有限公司
CN_121408131_PA

Resumen de: CN121408131A

本发明涉及一种集成防雷系统的风力涡轮机叶片。所述风力涡轮机叶片包括一个翼梁帽,所述翼梁帽由堆叠在一起的多个碳板形成。所述风力涡轮机叶片包括沿着所述翼梁帽的末端区域放置的第一引下线,以及沿着所述翼梁帽的根部区域放置的第二引下线。所述第一引下线从所述翼梁帽的末端端部朝向所述翼梁帽的中间区域延伸,并且终止于位于所述翼梁帽的第一区域附近的第一引下线的端部处,所述第一区域从面积等于或大于所述翼梁帽的最大横截面积的75%、是最靠近于所述翼梁帽的末端端部的区的所述翼梁帽的横截面区延伸到面积是所述翼梁帽的横截面积的100%、是最靠近于所述翼梁帽的根部端部的区的所述翼梁帽的横截面区。

用于风电机组的数据分析方法、装置、电子设备、存储介质和计算机程序产品

NºPublicación:  CN121408152A 27/01/2026
Solicitante: 
北京金风慧能技术有限公司江苏金风软件技术有限公司
CN_121408152_PA

Resumen de: CN121408152A

本公开关于用于风电机组的数据分析方法、装置、电子设备、存储介质和计算机程序产品,包括:获取风电机组的目标参数的历史数据;基于目标参数的历史数据,计算目标参数的目标概率密度曲线;基于目标概率密度曲线,评估风电机组的运行性能。这样,在评估风电机组的运行性能时,不依赖任何输入信息,而是会基于风电机组在历史运行过程中的真实运行数据计算风电机组的参数对应的概率密度曲线,进而会基于计算出的概率密度曲线来评估风电机组的运行性能,其充分结合了风电机组的实际运行规律,即充分利用了风电机组的设计原理与控制特征,可以保证真实还原风电机组的控制模式,提高针对风电机组的运行性能进行评估的准确性。

一种风电变桨双刹车系统的刹车故障处理策略

NºPublicación:  CN121408159A 27/01/2026
Solicitante: 
重庆华渝重工机电有限公司
CN_121408159_PA

Resumen de: CN121408159A

本发明涉及风电变桨控制技术领域,公开了一种风电变桨双刹车系统的刹车故障处理策略。该策略包括持续监测三类关键信号:风电变桨系统的驱动器刹车故障信号、两个霍尔传感器分别采集的刹车回路电流信号,以及驱动器输出电流。基于这些信号的实时状态进行综合评估,可精准区分刹车系统故障、霍尔传感器故障与系统正常运行状态,并执行对应处理操作。刹车系统故障时,驱动器停输出并触发电机自由停机抱闸;霍尔传感器故障时,报障并控制桨叶紧急顺桨至安全位置;系统正常则维持运行。该策略实现故障全面监测与精准判断,提升变桨系统安全性与稳定性。

一种风浪复合俘能装置及方法

NºPublicación:  CN121408143A 27/01/2026
Solicitante: 
齐齐哈尔大学
CN_121408143_PA

Resumen de: CN121408143A

本发明公开了一种风浪复合俘能装置及方法;所述装置包括壳体、转轴、摆砣、复合传动机构、振动平台和振动俘能组件。复合传动机构包括单向传动机构、增速机构和直线致动机构。所述单向传动机构包括分别通过独立的单向轴承转动连接在转轴上的第一转动结构和第二转动结构。两个转动结构相对于转轴的锁止方向相反。本发明通过单向轴承配合锥齿轮的反向锁止与同向输出机制,从结构层面实现了往复运动向单向旋转的高可靠转换,从而能够配合齿轮增速机构提高输入到振动俘能组件的频率。同时,本发明通过将风力诱导的涡激振动与波浪基础激励耦合于同一压电俘能器件,实现风能与波浪能的协同俘获,克服了单一涡激振动俘能对工况敏感、适应性差的问题。

用于测定风电叶片重量、重心和质量矩的装置及方法

NºPublicación:  CN121409339A 27/01/2026
Solicitante: 
湖南诺亿科技有限公司
CN_121409339_PA

Resumen de: CN121409339A

本发明涉及一种用于测定风电叶片重量、重心和质量矩的装置和方法,该装置包括叶根称重平台、叶尖称重平台、叶根称重工装、叶尖称重工装、AGV运输小车以及中央控制模块,该方法包括以下步骤:S1,将待测风电叶片正确地放置在两个称重工装上方;S2,将两个称重平台分别正确地放置在两个称重工装下方;S3,找准叶根端面与叶根称重平台的相互位置关系;S4,找准叶尖称重平台与叶根称重平台的相互位置关系;S5,根据力学理论,称取并计算风电叶片重量、重心及质量矩;S6,生成测量报告并进行打印和存储。本发明通过构建动态精确的空间位置关系基准,有效克服了传统方法因划线误差和人工干预导致的基准精度不足问题。

一种能锁定叶片变桨的变桨驱动机构及其工作方法

NºPublicación:  CN121408135A 27/01/2026
Solicitante: 
北方联合电力有限责任公司呼和浩特金桥热电厂东方电气风电股份有限公司
CN_121408135_PA

Resumen de: CN121408135A

本发明公开了一种能锁定叶片变桨的变桨驱动机构及其工作方法,涉及风电机组结构领域,包括驱动电机、支架和齿轮总成,齿轮总成具有内齿和外齿,驱动电机的输出轴与内齿啮合,外齿能够始终与变桨轴承的内圈啮合;支架具有竖臂和横臂,竖臂能够固定安装于安装架上;横臂上螺纹连接螺杆;螺杆连接有提拉件;齿轮总成上设置有环形槽,提拉件的端部位于环形槽内;竖臂上固定有能够与外齿啮合的锁定齿。本发明将变桨驱动机构与锁定机构联动,使得内圈在被锁定时驱动电机的连接会自动断开,内圈不被锁定时驱动电机能够与内圈进行自动连接,有效避免驱动电机的动作无法正常输出,防止出现驱动电机损坏和吃损伤的情况发生。

一种风力发电机固定锚栓组合件

NºPublicación:  CN121408148A 27/01/2026
Solicitante: 
衢州宇桐新能源科技有限公司
CN_121408148_PA

Resumen de: CN121408148A

本发明公开了一种风力发电机固定锚栓组合件,涉及绿色发电设备领域,包括第一固定罩,所述第一固定罩顶部连接第二固定罩,所述第二固定罩顶部连接有顶部安装板,所述第一固定罩底部连接底部安装板,所述第一固定罩内顶部设置有第二固定板,所述第二固定罩内顶部设置有第一固定板,所述第一固定板和第二固定板上均开设有连接开口,所述第一固定板和第二固定板之间设置有第三固定板,所述第三固定板中心位置设置有第三连接锚板。本发明通过固定锚栓两端第一焊接件经连接槽件安装开口入活动开槽,移动至指定位置焊接,第三连接锚板固定槽内套设第二焊接件后焊接,实现锚栓精准调节定位,双重焊接固定增强连接稳定性,避免松动。

防止风力发电机叶片扫塔的装置和方法

NºPublicación:  CN121408136A 27/01/2026
Solicitante: 
中车启航新能源技术有限公司
CN_121408136_PA

Resumen de: CN121408136A

本发明实施例涉及风力发电机技术领域,提供一种防止风力发电机叶片扫塔的装置和方法,装置包括:射流装置、塔架净空监测设备和控制单元;射流装置设置于风力发电机的塔筒外壁,且与叶片尖部扫掠的等高区域;塔架净空监测设备,用于实时监测叶片与塔筒之间的净空距离;控制单元与射流装置和塔架净空监测设备之间信号连接,用于在监测到净空距离低于预设阈值时,启动射流装置喷射气流,推动叶片远离于塔筒。由本装置,通过射流装置结合净空监测策略对可能发生叶片扫塔的瞬时状态进行流动控制,通过射流装置喷射高速气流产生气流力推动叶片远离塔筒外壁,实现有效防止叶片扫塔,减少限功率触发频次进而提升整机可靠性和发电量。

能量回收方法

NºPublicación:  CN121408145A 27/01/2026
Solicitante: 
丰田自动车株式会社
CN_121408145_PA

Resumen de: CN121408145A

本发明提供一种抑制对进行发电的船的航线的影响的能量回收方法。该能量回收方法包括:通过构成发电系统的浮体在自动航行的同时进行发电,从而使该浮体蓄积能量的工序;在浮体自动航行的海域的端部附近处,能量运输船从浮体回收能量的工序。

一种叶片健康状态监测方法、装置、介质和设备

NºPublicación:  CN121408151A 27/01/2026
Solicitante: 
国家电投集团新疆能源化工额敏有限责任公司上海能源科技发展有限公司
CN_121408151_PA

Resumen de: CN121408151A

本发明实施例提供的一种叶片健康状态监测方法、装置、介质和设备,通过基于叶片的历史状态数据,构建叶片健康状态数据集,其中,叶片健康状态数据集包括载荷、加速度、温度;基于叶片健康状态数据集,分别进行有监督训练和无监督训练,生成有监督模型和无监督模型;周期性采集叶片的实时状态数据,对所述有监督模型和所述无监督模型进行周期性更新;利用更新后的所述有监督模型对叶片健康状态进行实时监测。本发明通过有监督学习和无监督学习相结合的方式不断动态的在线更新有监督学习模型,有效提高了有监督学习模型在线进化的能力,从而实现叶片健康状态监测的实时性和准确性,同时无需人工巡检,具有很高的监测效率。

一种塔筒健康状态监测方法、装置、介质和设备

NºPublicación:  CN121408150A 27/01/2026
Solicitante: 
上海能源科技发展有限公司
CN_121408150_PA

Resumen de: CN121408150A

本发明实施例提供的一种塔筒健康状态监测方法、装置、介质和设备,通过基于塔筒的历史状态数据,构建至少两个塔筒健康状态数据集,该数据集由塔筒至少两个不同位置的振动数据构成;基于每个塔筒健康状态数据集,分别训练一个神经网络模型;周期性采集塔筒的实时状态数据,分别对每个神经网络模型进行周期性更新;利用更新后的神经网络模型对塔筒健康状态进行实时监测。本发明实时监测风机塔筒的振动状态,利用神经网络进行数据处理和预测,实时反映塔架刚度的退化,判断损伤情况,据此可对塔架长期运行后老化、局部裂纹损伤等进行判断,实现了对风机塔筒健康状态的准确监测和预警,有效提高了塔筒监测的效率和实时性。

风力发电机组的转动控制方法、装置、设备及存储介质

NºPublicación:  CN121408153A 27/01/2026
Solicitante: 
长江三峡集团江苏能源投资有限公司
CN_121408153_PA

Resumen de: CN121408153A

本申请提供一种风力发电机组的转动控制方法、装置、设备及存储介质。该方法包括:获取两种风速风向仪在预设时间周期内采集到的风速信息,获取振动传感器在预设时间周期内采集到的振动信息;振动信息表征机头因风吹振动产生的加速度;根据两种风速风向仪在预设时间周期内采集到的风速信息,从两种风速风向仪中确定目标风速风向仪;根据目标风速风向仪在预设时间周期内采集到的风速信息与振动传感器在预设时间周期内采集到的振动信息,确定风力发电机组的目标转动信息;目标转动信息包括机头的转动角度和叶片的旋转角度;根据目标转动信息,控制风力发电机组进行转动发电。本申请增加了风力发电机组的发电量,提高了风力发电机组的安全性。

风机及轮毂、封堵组件、轮毂的制造方法

NºPublicación:  CN121408133A 27/01/2026
Solicitante: 
上海电气风电集团股份有限公司
CN_121408133_PA

Resumen de: CN121408133A

本发明涉及风机领域,公开了一种风机及轮毂、封堵组件、轮毂的制造方法,风机包括轮毂和叶片,轮毂包括轮毂主体和封堵组件,叶片安装在轮毂主体的轮毂开口处,封堵组件包括封堵件和至少三个连接件,封堵件通过连接件安装于轮毂主体,封堵件用于封堵轮毂开口的至少部分,封堵件包括柔性部,连接件分散设置在柔性部上,三个连接件的连线呈三角形,以将封堵件张拉开以封堵轮毂开口的至少部分,柔性部具有柔性,可以适应并吸收轮毂运行中轮毂主体的变形,减少轮毂和连接件连接处产生的作用力。制造轮毂时,先设计出轮毂开口的结构,再根据轮毂开口的形状和尺寸设置封堵件,然后将连接件连接在轮毂上。

双高斯远尾流初始宽度确定方法、评估方法、设备及介质

NºPublicación:  CN121413490A 27/01/2026
Solicitante: 
华北电力大学
CN_121413490_PA

Resumen de: CN121413490A

本申请涉及风力发电技术领域,具体提供双高斯远尾流初始宽度确定方法、评估方法、设备及介质,旨在解决现有方法获得的远尾流起始点尾流宽度在偏航条件下横向扩散误差显著的技术问题。为此目的,本申请的双高斯远尾流初始宽度确定方法包括:获取尾流计算核心参数;构建横向尾流宽度膨胀模型,横向尾流宽度膨胀模型至少包括远尾流起始点和水平远尾流起始宽度;基于尾流计算核心参数确定远尾流起始点;获取偏航修正关系,偏航修正关系用于表示水平尾流宽度与垂向尾流宽度的约束关系;基于偏航修正关系和远尾流起始点确定远尾流起始点尾流宽度,显著提升了远尾流起始点尾流宽度的计算准确性。

基于潮汐-波浪耦合的浮式风电锚固基础冲刷实验装置

NºPublicación:  CN121409780A 27/01/2026
Solicitante: 
深圳大学
CN_121409780_PA

Resumen de: CN121409780A

本发明公开了一种基于潮汐‑波浪耦合的浮式风电锚固基础冲刷实验装置,包括水槽、波浪‑潮汐耦合模拟系统、可变锚固基础模型、数据采集和监测系统;水槽内部设置可更换海床区域;波浪‑潮汐耦合模拟系统设置造波装置和潮汐生成装置,通过协同控制生成周期性潮汐水流与多向波浪的复合水动力场;锚固基础模型内置应变传感单元并配置模块化防冲刷结构;数据采集和监测系统通过声学、光学及光纤传感技术同步采集流场分布、冲刷形貌及桩基动态响应数据。本发明将潮汐‑波浪动态耦合模拟与多维监测结合,复现复杂海洋环境下桩基冲刷的过程,克服传统装置难以模拟多向水动力交互作用及精细化监测的缺陷,为海上风电锚固结构优化与安全评估提供实验支撑。

一种桁架式风机塔基系统及其除冰雪方法

NºPublicación:  CN121408164A 27/01/2026
Solicitante: 
三峡新能源阳山发电有限公司
CN_121408164_PA

Resumen de: CN121408164A

本发明公开了一种桁架式风机塔基系统及其除冰雪方法,包括桁架座,桁架座包括至少三根管柱,相邻管柱之间安装有支撑架,管柱的顶部用于安装风机塔筒,还包括加热装置,加热装置通过管道分别与各管柱连通,加热装置用于产生带压热风。加热装置产生的热风经管道进入到管柱底部,然后经过管柱向上运动,对管柱从内部进行加温,从而融化管柱表面的冰雪,加热装置能够同时对多个管柱进行加温,除冰雪效率高,除冰雪不需要人员登高或者指挥,安全性更高。

一种高低压蒸汽耦合供汽系统及其控制方法

NºPublicación:  CN121416146A 27/01/2026
Solicitante: 
北京鲁电国际电力工程有限公司
CN_121416146_PA

Resumen de: CN121416146A

本发明涉及供汽技术领域,提供了一种高低压蒸汽耦合供汽系统及其控制方法,包括压水堆、闪蒸设备、电蓄热锅炉、压力匹配器和数据计算控制模块;压水堆与闪蒸设备之间设置多级水水换热系统;电蓄热锅炉,用于在风电场产生的绿电过剩或电力现货市场处于非峰电价时,将电转换为热能的形式存储,并在供汽时,通过储存的热能加热给水,生成高压蒸汽;数据计算控制模块,用于基于核能侧数据仪、电蓄热锅炉侧数据仪和用户侧数据仪采集的参数,通过高压蒸汽诱导低压蒸汽的方式,使得压力匹配器出口的蒸汽满足供汽用户对蒸汽的需求。节能降耗的同时,推动了核能综合利用产业及海上风电事业的快速发展。

行驶车辆风能回收发电系统

NºPublicación:  CN121408141A 27/01/2026
Solicitante: 
坤鸿动力科技(山东)有限公司
CN_121408141_PA

Resumen de: CN121408141A

本发明公开了行驶车辆风能回收发电系统,具体涉及风力发电技术领域,包括发电机、槽轴、叶轮、多个齿阻片以及联动减速件,所述发电机的上方设有槽轴;叶轮固定在槽轴的外壁上,所述叶轮的内壁滑动连接有多个齿阻片;联动减速件安装在齿阻片的顶部。本发明检测到槽轴转速超标时,从叶轮的顶部、中部以及底部不同部位,同时快速且全面减速控制,采用大面积多维度同时减速,具有大幅提高风力发电系统安全性的优点,从而解决了瞬间超标发电产生的巨大能量极易对发电设备造成损坏,难以针对顶部、中部以及底部不同部位实现快速且全面的减速控制,导致风力发电系统的安全性降低的问题。

一种可自动调节的牧场风机能量回收发电装置

NºPublicación:  CN121408142A 27/01/2026
Solicitante: 
现代牧业集团有限公司
CN_121408142_PA

Resumen de: CN121408142A

本发明涉及空气净化技术领域,具体是一种可自动调节的牧场风机能量回收发电装置,包括底板,所述底板顶部固定安装有驱动电机,所述驱动电机输出端固定安装有电机轴,所述电机轴远离驱动电机的一侧固定安装有扇叶,所述电机轴轴体上固定套设有安装环一,所述安装环一外环面上等间距圆周开设有若干个安装槽,每个所述安装槽内均滑动设置有卡接块,该装置使用时,可通过皮带与传动轮一和传动轮二的配合,将驱动电机输出的部分剩余能量传递至发电机进行发电,实现能量回收与节能目标;此外,装置配备的辊筒可对运行中的皮带进行冷却处理,所设双向锥形环体能够实现皮带的被动纠偏,弧面柔性硅胶刮片则可有效刮除皮带表面的杂质。

自己調節式風力と太陽光のハイブリッド発電型フロート防波堤及び作動過程

NºPublicación:  JP2026502793A 27/01/2026
Solicitante: 
江蘇科技大学
JP_2026502793_PA

Resumen de: WO2025107728A1

A self-adjusting floating breakwater for wind-photovoltaic hybrid power generation, and an operating process. The self-adjusting floating breakwater comprises a floating breakwater (4), wherein a plurality of wind power generation mechanisms are arranged in the floating breakwater (4), each wind power generation mechanism comprising a pair of wind power generation devices (1), with a photovoltaic power generation device (2) being connected between the pair of wind power generation devices (1) by means of wind-photovoltaic linkage devices (3). The wind power generation devices (1) are height-adjustable wind power generation devices (1); the lifting and lowering of the wind power generation devices (1) drive the photovoltaic power generation device (2) to extend and retract. The present structure enables the combined or independent operation of wind and photovoltaic power generation to be automatically adjusted on the basis of sea conditions and weather conditions, thereby improving energy utilization efficiency and ensuring device safety.

一种风机控制参数优化方法、装置、设备及存储介质

NºPublicación:  CN121417340A 27/01/2026
Solicitante: 
国网重庆市电力公司电力科学研究院
CN_121417340_A

Resumen de: CN121417340A

本申请公开了一种风机控制参数优化方法、装置、设备及存储介质,涉及风电机技术领域,包括:获取目标水电系统的频率运行曲线,并基于所述频率运行曲线确定所述目标水电系统在目标超低频段的阻尼水平提升目标;设置所述目标水电系统中的双馈风机的调频目标;利用所述阻尼水平提升目标和所述调频目标构建目标函数,并基于所述目标函数对所述双馈风机的目标控制参数进行优化。通过将阻尼水平提升目标与调频目标共同构建目标函数并优化风机控制参数,实现了在单一控制框架内协调解决调频性能与振荡抑制这一对固有矛盾,从而突破了现有技术中风机仅参与调频或水电机组单独抑制振荡的局限性。

一种基于SCADA系统预警调度方法及SCADA系统

NºPublicación:  CN121408158A 27/01/2026
Solicitante: 
华能云和风力发电有限公司
CN_121408158_PA

Resumen de: CN121408158A

本发明涉及风电场系统控制技术领域,具体而言,涉及一种基于SCADA系统预警调度方法及SCADA系统,采用本发明所提供方法及系统,主要包括了获取风机的机组状态,所述机组状态包括正常运行的第一风机、维护停机的第二风机、故障运行的第三风机和检修停机的第四风机,基于排序结果和对应的发电功率生成对若干个第三风机进行停机的调度指令,或,基于排序结果生成对第二风机或第四风机优先顺序处理的调度指令,通过本发明的上述方法,结合到了风机的运行状态和风电场的发电功率的情况,对所采集的数据进行了进一步的分析,得到更为合理的结果,用于供远程控制端的工作人员进行参考,进而及时做出更准确的操作。

基于多传感器融合的风机叶片状态监测方法

NºPublicación:  CN121409592A 27/01/2026
Solicitante: 
广东中科传感智慧科技有限公司
CN_121409592_PA

Resumen de: CN121409592A

本发明公开了基于多传感器融合的风机叶片状态监测方法,涉及风电技术领域,适用于涉及风能原动设备制造、陆上及海上风力发电机组的叶片状态监测技术;本方法通过采集风机的运行数据、振动信号、声学信号和脉冲信号;识别当前风机的工况状态,并对振动信号和声学信号执行共模故障校验、局部损伤定位和瞬态应力损伤分析,获取故障分析结果和第一损伤分析结果;通过主动激励对所述振动信号和声学信号进行锁相放大分析,获取第二损伤分析结果;最终生成风机叶片的综合状态监测报告,解决了风能原动设备制造、陆上及海上风力发电机组的叶片在非平稳工况下微弱损伤难以识别和虚警率高的问题,有效提升了风能原动设备制造行业中的设备运维智能化水平。

风电机组的全过程动态特性仿真方法、装置、介质和设备

NºPublicación:  CN121413119A 27/01/2026
Solicitante: 
云南电网有限责任公司电力科学研究院
CN_121413119_PA

Resumen de: CN121413119A

本发明公开了一种风电机组的全过程动态特性仿真方法、装置、介质和设备,构建风电机组全过程动态特性仿真模型所需的各个子模型,包括风场效应模型、塔影效应模型、风机空气动力学模型、机械模型、电路模型、变桨控制系统模型、感应发电机模型以及变流器模型。这些子模型综合起来可以模拟风电机组在实际运行中的动态响应,使得可以对其全过程特性进行准确的仿真和分析。

变桨系统控制方法、装置、变桨系统、介质及程序产品

NºPublicación:  CN121408138A 27/01/2026
Solicitante: 
国能信控互联技术(河北)有限公司国能信控技术股份有限公司
CN_121408138_PA

Resumen de: CN121408138A

本公开涉及一种变桨系统控制方法、装置、变桨系统、介质及程序产品,涉及风力发电控制技术领域,可避免变桨系统发生能效与功率稳定性失衡。该方法包括:获取发电机组的运行参数;根据所述运行参数,生成第一桨距角调整指令,根据所述第一桨距角调整指令控制变桨机构运行,并获取所述变桨机构的桨距角;确定所述桨距角与预设目标桨距角之间的偏差,根据所述运行参数生成隶属度修正系数;在所述偏差大于偏差阈值的情况下,根据所述隶属度修正系数和所述运行参数,生成第二桨距角调整指令;根据所述第二桨距角调整指令控制所述变桨机构运行,直至所述发电机组的输出功率大于或等于所述电网需求功率且所述输出功率对应的风能捕获效率最优。

一种风力发电机组用偏航控制方法及相关装置

NºPublicación:  CN121408137A 27/01/2026
Solicitante: 
华能国际电力股份有限公司湖南清洁能源分公司
CN_121408137_PA

Resumen de: CN121408137A

本发明公开了一种风力发电机组用偏航控制方法及相关装置,包括:采集风力发电机组的运行状态信息,基于运行状态信息设置动态偏航阈值,根据所述动态偏航阈值得到偏航需求:基于所述偏航需求,采用自适应软启动与液压制动协同释放协同控制的方式启动,并确定软启动器输出电压及机舱偏航角速度;根据软启动器输出电压及机舱偏航角速度,判定当前运行状态;根据所述当前运行状态确定停位控制需求,根据所述停位控制需求采用智能软停和制动协同施加的方式实现机舱停位,该方法及相关装置能够避免固定参数控制策略带来设备使用寿命短的问题。

一种风电机组机舱部件无损检测设备

NºPublicación:  CN121409980A 27/01/2026
Solicitante: 
杨金澄
CN_121409980_PA

Resumen de: CN121409980A

本发明涉及风电机组检测技术领域,具体为一种风电机组机舱部件无损检测设备,包括安装板一;导向组件一,所述导向组件一包括安装块,所述安装块固定连接在安装板一的一侧,所述安装块的一侧固定连接有转动块,所述转动块的内部转动连接有转动杆一,所述转动杆一的侧表面固定连接有蜗轮。该风电机组机舱部件无损检测设备,在使用该装置时,导向组件一与动力组件一负责驱动摄像头实现上下方向的角度偏转,导向组件二与动力组件二则承担左右方向的角度调控,可实现摄像头在三维空间内的多角度转向,同时配合万向管优异的形变特性,能够对设备整体位置进行灵活微调,彻底解决传统设备检测范围有限、存在检测盲区的问题。

一种深远海漂浮式风电机组机舱系统及风机

NºPublicación:  CN121408166A 27/01/2026
Solicitante: 
运达能源科技集团股份有限公司
CN_121408166_PA

Resumen de: CN121408166A

本发明公开了一种深远海漂浮式风电机组机舱系统及风机,涉及风力发电设备技术领域,上述深远海漂浮式风电机组机舱系统及风机包括机舱、变压器和发电机冷却器,机舱内设有依次相连布置的主轴组件、齿轮箱和发电机,机舱顶部由若干个独立且密封可拆卸连接的机舱罩上罩板组成,控制柜、变流器、液压站和辅助变压器均匀布置于齿轮箱的两侧,变压器位于机舱外部,发电机冷却器包括发电机换热箱、具有与发电机换热箱换热功能的换热件,发电机换热箱安装于发电机顶部,换热件安装一端与发电机换热箱连通,换热件的另一端伸出机舱,方便对机舱内部的部件进行检修或更换,降低检修的成本,防止盐雾与杂质进入设备,延长设备使用寿命。

一种适用于发电功率增效的风电机组群尾流优化方法及系统

NºPublicación:  CN121417395A 27/01/2026
Solicitante: 
广州航海学院
CN_121417395_PA

Resumen de: CN121417395A

本发明公开了一种适用于发电功率增效的风电机组群尾流优化方法及系统,包括以下步骤:建立考虑尾流延迟的工程尾流模型;在尾流区域内,计算下游风电机组的等效风速;基于工程尾流模型获取风速关于推力系数的灵敏度系数;根据等效风速是关于上游机组推力系数的多项式,即关于叶尖速比和俯仰角的多元非线性函数,获取风速灵敏度系数;建立基于风速灵敏度系数的风电机组群增量状态空间方程;建立提升发电功率的优化目标;基于风速灵敏度系数的风电机组群增量状态方程,求解优化值,并将优化后的有功功率和桨距角的优化指令发送到风电机组控制器。

一种风机主轴滑动轴承轴系、拆卸工装及装配方法

NºPublicación:  CN121408167A 27/01/2026
Solicitante: 
金雷科技股份公司金雷传动技术(苏州)有限公司
CN_121408167_PA

Resumen de: CN121408167A

本发明公开了一种风机主轴滑动轴承轴系,包括风机主轴、轴承块组件、轴承座、轴承外圈和密封端板,轴承块组件均包括若干沿轴肩周向均匀布置滑动轴承块;轴承座套设于风机主轴外部;轴承外圈设置于轴承孔内,且与轴承孔过盈配合。本发明的轴承座与轴承外圈采用分体式结构,一方面降低了轴承座的加工难度与制造成本,另一方面,便于对轴承外圈单独进行淬火调制等热处理,保证轴承外圈内锥面的强度。本发明还公开了一种拆装工装,便于拆卸风机主轴滑动轴承轴系的滑动轴承块,此外,本发明还公开了一种风机主轴滑动轴承轴系装配方法,用于装配上述的风机主轴滑动轴承轴系。

一种桥梁预应力损失检测装置及其检测方法

NºPublicación:  CN121409486A 27/01/2026
Solicitante: 
安徽省华通路桥工程有限责任公司
CN_121409486_PA

Resumen de: CN121409486A

本发明涉及桥梁检测技术领域,具体为一种桥梁预应力损失检测装置及其检测方法,包括引导机构和检测机构,所述检测机构设在引导机构的底部,所述引导机构包括安装组件、引导组件和传动组件,所述引导组件设在安装组件的底部,所述传动组件设在引导组件的底部,所述检测机构包括调节组件、适应组件、运动组件、检测组件和供能组件,所述调节组件设在传动组件的两侧,所述适应组件设在调节组件的底部。本发明提供了一种桥梁预应力损失检测装置及其检测方法,具有对桥梁形变过程中预应力损失位置检测的结构,因此可以对桥梁在形变过程中预应力损失的位置进行检测,从而提高了对桥梁在形变过程中预应力损失检测灵活性的优点。

一种力矩稳定的风电偏航制动器及一种风电偏航设备

NºPublicación:  CN121408389A 27/01/2026
Solicitante: 
安徽创新电磁离合器有限公司
CN_121408389_PA

Resumen de: CN121408389A

本发明公开了一种力矩稳定的风电偏航制动器及一种风电偏航设备,涉及电磁制动器结构领域,力矩稳定的风电偏航制动器包括摩擦盘和制动组件;所述制动组件上设置有第一摩擦面,所述第一摩擦面上设置有台阶,所述台阶上形成有第二摩擦面;所述台阶位于所述第一摩擦面的中部位置;所述第一摩擦面或所述第二摩擦面用于对所述摩擦盘进行摩擦制动,通过中部设置的台阶和第二摩擦面可以保持初始力矩和最终力矩相同。

一种新型叶片防雷系统接地金属网连接结构

NºPublicación:  CN223839264U 27/01/2026
Solicitante: 
江苏金松新材料有限公司
CN_223839264_U

Resumen de: CN223839264U

本实用新型涉及叶片防雷系统领域,具体公开了一种新型叶片防雷系统接地金属网连接结构,包括铺设在叶片表面的主金属网、与所述主金属网贴合布置的接地结构金属网、设置在所述接地结构金属网一侧的接地结构金属板和接闪器,所述接地结构金属板为薄板结构,所述接地结构金属板包括金属板一和金属板二,所述金属板一和所述金属板二分别位于所述接地结构金属网的两侧,且所述金属板一和所述金属板二相对设置,所述接闪器依次贯穿所述金属板一、所述接地结构金属网和所述金属板二。

一种高空风力发电系统

NºPublicación:  CN121408146A 27/01/2026
Solicitante: 
北京临一云川能源技术有限公司
CN_121408146_PA

Resumen de: CN121408146A

本发明公开了一种高空风力发电系统,包括:主气囊,主气囊沿前后方向延伸,其外周面为回转形面;环翼,环翼套在主气囊的径向外侧,并与主气囊间隔,环翼内壁与主气囊外壁之间形成涵道空间;第一支撑架和第二支撑架,第一支撑架和第二支撑架沿主气囊轴向依次套在主气囊的径向外侧;以及风电组件,风电组件安装于第一支撑架;第一支撑架包括多个支撑单元,多个支撑单元围合形成具有内圈和外圈的环形支撑框架,环形支撑框架包括形成于相邻支撑单元之间的涵道,所述风电组件安装于涵道内;所述第二支撑架为环形网格桁架结构,包括主体框架以及通过桁架节点装配于主体框架内的桁架杆件,桁架杆件和桁架节点模块化拓展形成网格桁架结构。

一种风力发电塔筒倾斜沉降监测系统及方法

NºPublicación:  CN121409186A 27/01/2026
Solicitante: 
深圳市双合电气股份有限公司
CN_121409186_PA

Resumen de: CN121409186A

本发明提供了一种风力发电塔筒倾斜沉降监测系统及方法,所述系统包括陀螺仪、北斗定位模块、气象传感器、集成支架和中央处理模块,所述陀螺仪,安装于塔筒高度60%~80%位置,用于采集角速度数据;所述北斗定位模块,包含设置于塔顶的北斗天线和设置于塔基的北斗参考站,用于输出载波相位观测值;所述气象传感器,设置于塔顶,用于采集风速及温度数据;所述集成支架,用于将所述北斗天线和所述气象传感器固定于塔顶,并使二者的距离限定在设定的范围内;所述中央处理模块,用于根据采集到的角速度、风速、温度数据及载波相位观测值计算塔筒沉降量。本发明的风力发电塔筒倾斜沉降监测系统具有监测精度高的优点。

叶片引导设备

NºPublicación:  CN121420133A 27/01/2026
Solicitante: 
维斯塔斯风力系统有限公司
CN_121420133_PA

Resumen de: WO2024230906A2

The present disclosure relates to a blade guiding apparatus for facilitating connection between a wind turbine blade and a rotor hub. The blade guiding apparatus has a guide and a cushion which is carried by said guide. The cushion is provided for interfacing with a wind turbine blade or with a rotor hub to create an interference fit between the guide and the wind turbine blade or rotor hub. The provision of a cushion helps to absorb and/or dampen impacts which may be encountered during installation due to relative movement between the wind turbine blade and the rotor hub.

基于深度学习预测海域环境的自适应海上风电装置和优化方法

NºPublicación:  CN121408157A 27/01/2026
Solicitante: 
海洋石油工程股份有限公司
CN_121408157_PA

Resumen de: CN121408157A

本发明提供一种基于深度学习预测海域环境的自适应海上风电装置,涉及海上风力发电技术领域,包括:激光雷达模块,所述激光雷达模块负责实时监测风电机组所在海域的风场和海洋数据;雷达信号接收模块,所述雷达信号接收模块负责接收激光雷达返回的光信号;信号处理模块,负责将风场和海洋数据进行处理形成数据集;数据分析与处理模块,负责利用深度学习模型针对数据处理模块中的数据集进行分析和预测;预测结果输出模块,负责输出预测的风场和海洋数据;转向调节模块,所述转向调节模块负责根据预测的风场信息对风电机组的转向进行调节。本发明解决了当前海上风电装置无法预测海域环境导致风能利用率降低的问题、海洋环境缺少监测的问题。

浮式海上发电装置

NºPublicación:  CN121419918A 27/01/2026
Solicitante: 
浦项股份有限公司
CN_121419918_PA

Resumen de: WO2025014010A2

This floating wind power generation device comprises: a power generation part for performing wind power generation; and a floating body for supporting the power generation part, wherein the floating body can include: a main column for supporting the power generation part; a plurality of auxiliary columns provided in the vicinity of the main column; a plurality of connection members for connecting the main column and each of the plurality of auxiliary columns; and a plurality of pontoons provided below the plurality of connection members with respect to the direction of gravity so as to support the weight of each of the main column and the plurality of auxiliary columns.

一种风电变桨装置

NºPublicación:  CN223839255U 27/01/2026
Solicitante: 
华能(浙江)能源开发有限公司清洁能源分公司华能浙江平湖海上风电有限责任公司
CN_223839255_U

Resumen de: CN223839255U

本实用新型公开了一种风电变桨装置,包括变桨组件,包括轮毂、设置在所述轮毂内部的变桨液压油缸,设置在所述变桨液压油缸上的密封件,以及设置在所述轮毂上的叶片轴承,所述密封件包括外螺塞,设置在所述外螺塞内部的轴用密封圈、设置在所述外螺塞内部的USH密封圈,以及设置在所述外螺塞内部的缓冲密封圈,所述外螺塞的端部设置有垫片,设置在所述垫片上的压盖;该风电变桨装置通过将外螺塞和定位套分开设计的,此种方式由于外螺塞和定位套是独立的部件,可以分别拆卸,简化了拆卸过程,减少了所需的步骤,分开设计使得在需要更换或维护活塞杆时,可以更方便地单独处理外螺塞和定位套,而不会影响到其他部件。

一种垂直轴风力发电机的风轮叶片结构

NºPublicación:  CN223839254U 27/01/2026
Solicitante: 
黑龙江中创华鑫新能源科技有限公司
CN_223839254_U

Resumen de: CN223839254U

一种垂直轴风力发电机的风轮叶片结构包括上端盖、竖轴、拉力杆、外部H型风轮叶片、内部风筒、下端盖,内部风筒的螺旋型设计有助于引导气流顺畅通过内部空间,减少涡流损失,提高风能转换效率,使其在低风速时能够启动。内部风筒匀速转动,带动外部H型风轮叶片转动,速度可控,达到稳定输出电力的效果。使风力发电机在较低风速时能够启动、速度可控、稳定输出电力。

一种风电机组油液调控装置

NºPublicación:  CN223839268U 27/01/2026
Solicitante: 
大唐陕县风力发电有限责任公司
CN_223839268_U

Resumen de: CN223839268U

本实用新型提出一种风电机组油液调控装置,涉及风电机组技术领域,包括储液件,储液件上形成空腔,且储液件上固定连接有进液件和出液件,且进液件出液端处于出液件进液端的上方,进液件的进液端固定连接有过滤件;过滤件包括壳体部分,壳体部分内部形成第一分离腔和第二分离腔,且第二分离腔处于第一分离腔之间形成有多个滤孔,第二分离腔的内部转动连接有绞龙;与现有技术相比,当油液输入至过滤件内部后,油液输送至第二分离腔中,通过滤孔对油液过滤,让杂质滞留于第二分离腔中,通过绞龙在第二分离腔中转动,使杂质沿着第二分离腔移动,最后通过排污管排出,从而让人员需要清理装置内部的杂质时,无需停机进行。

一种基于重力储能的风光储算仓集成装置

NºPublicación:  CN223843546U 27/01/2026
Solicitante: 
北京石岱重储科技有限公司
CN_223843546_U

Resumen de: CN223843546U

本实用新型提供一种基于重力储能的风光储算仓集成装置,该集成装置包括集成主体、重力储能模块、发电模块以及储存模块,集成主体包括位于基准面上的第一容纳部和位于基准面下的第二容纳部,重力储能模块包括发电块部和储能块部,发电块部设置于第一容纳部的上部,储能块部设置于第二容纳部,发电模块包括设置于集成主体的在基准面上的一侧的第一发电部,储存模块设置于第一容纳部的内部。该基于重力储能的风光储算仓集成装置能够实现将发电、重力储能与耗电设备整合布设,在有限的空间内容纳更多的资源,最大化的利用重力储能设备的总体结构,能够优异的整合各种资源,保证耗电设备的运行,节约总体投资,提升项目全生命周期的收益率。

基于火车车载的涵道式气流耦合风能回收发电系统及方法

NºPublicación:  CN121408140A 27/01/2026
Solicitante: 
成都葆瑞新能源科技有限公司
CN_121408140_PA

Resumen de: CN121408140A

本发明涉及风力发电技术领域,具体公开了基于火车车载的涵道式气流耦合风能回收发电系统及方法,包括:N个通过连接组件顺次连接的涵道式风车;支撑组件,与涵道式风车一一对应;支撑组件用于支撑涵道式风车且能实现涵道式风车转动掉头;储能装置,与涵道式风车一一对应,储能装置与涵道式风车中的发电机通过电缆连接;连接组件,包括第一固定部、连接段和第二固定部;第一固定部与涵道式风车的出口端连接,第二固定部与涵道式风车的入口端连接,连接段的两端分别与第一固定部和第二固定部可拆卸式连接。本发明通过将多个涵道式风车进行串联安装在火车上,且涵道式风车能够基于不同行驶方向进行快速掉头,能够实现将涵道式风车用于火车发电。

基于协同调节的半潜漂浮式风机抗台风防御方法及系统

NºPublicación:  CN121408149A 27/01/2026
Solicitante: 
武汉理工大学
CN_121408149_PA

Resumen de: CN121408149A

本发明公开了一种基于协同调节的半潜漂浮式风机抗台风防御方法及系统,方法包括:采集数据并进行条件判断,当满足触发条件时开启主动防御模式;建立风机浮筒和载重块位置对应系泊缆绳张力响应的非线性映射模型,以最小化最大缆绳张力为目标求解,得到此时的预测浮筒和载重块位置;对浮筒和载重块位置进行反馈调节,当风机数据满足约束条件时,保持浮筒和载重块位置不变并持续监测气象数据;当气象数据满足恢复条件时,使浮筒和载重块回到初始位置。本发明通过建立非线性映射模型,在风机开启主动防御模式时调节浮筒和载重块位置,实现浮力与重力的主动调控,从而在极端海况下降低系泊海况的张力峰值,提升了风机平台的姿态稳定性和抗台风能力。

一种风电叶片用玻璃纤维布及其制备方法和应用

NºPublicación:  CN121403779A 27/01/2026
Solicitante: 
山东兴国大成电子材料有限公司
CN_121403779_PA

Resumen de: CN121403779A

一种风电叶片用玻璃纤维布及其制备方法和应用,属于玻璃纤维布领域。所述风电叶片用玻璃纤维布包括玻璃纤维基布和涂覆在所述玻璃纤维基布表面的耐腐蚀涂层;所述玻璃纤维基布包括上层、中间层和下层;所述上层为‑45°铺设的第一玻璃纤维,所述下层为45°铺设的第二玻璃纤维,所述中间层为90°铺设的改性纤维,所述第一玻璃纤维、第二玻璃纤维和改性纤维交叉处用涤纶丝进行编织固定;其中,所述改性纤维是丙纶纤维包缠的第三玻璃纤维;所述改性纤维中,所述丙纶纤维和第三玻璃纤维的体积比为45‑48:52‑55。本发明所述玻璃纤维布兼具优异的力学性能和耐磨耐腐蚀性,能够进一步提高风电叶片的风区适应性和使用寿命。

一种基于大数据的风力发电机组故障预测方法

NºPublicación:  CN121408161A 27/01/2026
Solicitante: 
北京信莱能源技术有限公司
CN_121408161_PA

Resumen de: CN121408161A

本发明涉及风力发电技术领域,公开一种基于大数据的风力发电机组故障预测方法,包括:步骤一,在分布式小型风电机组的关键部件与周围环境部署低功耗传感器,实时采集所述风机的运行状态数据与本地环境气象数据,且通过无线网络将运行状态数据与环境气象数据同步传输至云端大数据平台,形成运行环境一体化监测数据集;步骤二,在云端大数据平台对监测数据集进行数据清洗。采用低功耗异构数据采集、智能缺失值插补和标准化处理的技术方案,达到提升小样本数据集质量和模型适用性的技术效果,相较于现有技术中直接应用大型风电场标准化预测模型的技术方案,解决数据量少、标准化程度低导致预测准确率降低的不足。

一种风电塔筒高空对接辅助平台

NºPublicación:  CN223839257U 27/01/2026
Solicitante: 
中国电建集团贵州工程有限公司
CN_223839257_U

Resumen de: CN223839257U

本实用新型涉及风电塔筒技术领域,尤其是一种风电塔筒高空对接辅助平台:包括具有一穿孔的底板,所述底板通过支撑组件耦合在上层塔筒的内部,在所述底板的上方通过驱动组件滑动连接有载台;其中所述载台的至少部分正对在所述底板的上端,在所述载台的下方还安装有撑涨组件,本实用新型的撑涨组件在收纳状态下可从所述底板的穿孔中自由移动,此外在初始状态下盖撑涨组件收纳在底板的上方,如此在塔筒的高空对接过程中,可首先将撑涨组件收纳在上层的塔筒中,待两个塔筒相互靠近并大致对位时,通过驱动组件驱使撑涨组件向下移动,并在下层的塔筒中张开定位,以保证上下两层塔筒的对接准确性,同时减少了在前期对接时撑涨组件收到撞击损坏的风险。

风电机组叶片对零调整装置

NºPublicación:  CN223839256U 27/01/2026
Solicitante: 
郑州电力高等专科学校
CN_223839256_U

Resumen de: CN223839256U

本实用新型涉及风电叶片调零技术领域的风电机组叶片对零调整装置,包括磁性底座及激光器,激光器通过连接架与磁性底座连接,连接架包括连接杆一及连接杆二,连接杆一的一端通过万向节一与磁性底座连接,连接杆一的另一端固定连接有转轴,转轴通过轴承与连接杆二的一端转动连接,转轴与连接杆二配合有锁紧件,连接杆二的另一端通过万向节二与激光器连接。本实用新型精度高,对零调整精度可精确到0.1°以内,效率高缩短工作时间;稳定性好:磁性底座与万向节配合,可根据使用场景需求,安装在风机轮毂内的任意位置,进行360°对零检测调整;可用于各种类型的风电机组叶片,具有广泛的适用性。

一种自动开合的风机免爬器踏板

NºPublicación:  CN223837065U 27/01/2026
Solicitante: 
华能(浙江)能源开发有限公司清洁能源分公司华能浙江平湖海上风电有限责任公司
CN_223837065_U

Resumen de: CN223837065U

本实用新型公开了一种自动开合的风机免爬器踏板,包括踏板体;以及,翻转组件,包括有曲杆和设置在所述曲杆一侧的短杆;其中,所述踏板体受力进行转动时,所述曲杆会随之转动,当所述踏板体不再受力时,所述曲杆会推动所述踏板体回到原位。工人离开踏板体时,第一弹性件就会带动短杆进行转动,使踏板体贴合壳体外壁,这样就能自动地将踏板体收起,从而避免工人忘记收起踏板,而导致免爬器空载时与其他物体发生碰撞。

风电运维舱

NºPublicación:  CN223839266U 27/01/2026
Solicitante: 
扬州中集新能装备有限公司中国国际海运集装箱(集团)股份有限公司中集集装箱(集团)有限公司
CN_223839266_U

Resumen de: CN223839266U

本实用新型提供一种风电运维舱,风电运维舱包括集装箱箱体、挂接组件以及运维设备,集装箱箱体的顶部具有开口。挂接组件至少部分地设置于集装箱箱体,并且挂接组件至少部分地用于布设于风电机组的机舱,使得集装箱箱体能够沿第一方向挂接在风电机组的侧部并与风电机组的机舱的侧部贴合在一起。运维设备设置于集装箱箱体内,运维设备至少包括起吊装置。其中,集装箱箱体靠近挂接组件的一侧设置有检修口,挂接组件沿垂直于第一方向的第二方向布设于集装箱箱体的端部,从而使得集装箱箱体的检修口用于对齐至风电机组的机舱的检修舱口。根据本实用新型的风电运维舱,可以提升运维效率,降低运维成本,且适用范围广。

一种基于服役环境的海上风电机组管理方法及系统

NºPublicación:  CN121413920A 27/01/2026
Solicitante: 
广东粤电珠海海上风电有限公司
CN_121413920_PA

Resumen de: CN121413920A

本发明公开了一种基于服役环境的海上风电机组管理方法及系统,涉及数据处理技术领域,该方法包括以下步骤:获取风电机组的环境数据;根据环境数据对风电机组的环境等级进行评级,计算环境等级指数;获取风电机组的图像数据;根据图像数据对风电机组的表面损伤进行评级,计算表面损伤指数;根据环境等级指数和表面损伤指数,获取风电机组的可靠性曲线;根据可靠性曲线确定风电机组的维护时间,对风电机组进行维护管理。本发明通过获取风电机组的服役环境数据和表面损伤数据,构建风电机组的可靠性曲线,根据可靠性曲线对风电机组的运行状态进行评估,以确定最佳的风险机组维护时间,提高了风电机组管理的准确性,降低了风电机组的维护成本。

一种基于齿轮箱油温的海上风电机组故障检测方法及系统

NºPublicación:  CN121408160A 27/01/2026
Solicitante: 
中国能源建设集团广东省电力设计研究院有限公司
CN_121408160_PA

Resumen de: CN121408160A

本申请公开了一种基于齿轮箱油温的海上风电机组故障检测方法及系统,属于机组运行故障检测技术领域,所述方法为:从若干个历史时刻下的风电机组历史运行数据中提取出与齿轮箱油温有关的多维特征;将齿轮箱冷却器的出口油温作为目标特征,从所述多维特征中筛选出与所述目标特征相匹配的关键特征;将所述关键特征作为模型输入参数,通过正常工况数据集训练深度学习模型,得到油温预测模型;根据油温预测模型,对所述出口油温的实际值及增长趋势进行预测,输出齿轮箱故障检测结果。因此通过实施本申请,能够解决现有技术存在的对齿轮箱油温的检测不够精确,难以及时发现风电机组的运行异常的问题。

一种超声波测风装置

NºPublicación:  CN223841932U 27/01/2026
Solicitante: 
新天绿色能源围场有限公司
CN_223841932_U

Resumen de: CN223841932U

本申请公开了一种超声波测风装置,属于超声波测风的技术领域,其包括包括底座、水平移动组件、连接轴以及超声波风速风向仪,水平移动组件包括固定板、螺杆、第一驱动电机、导向杆以及滑块,固定板安装在底座上表面,螺杆转动连接在固定板上,第一驱动电机固定连接在固定板上,且第一驱动电机的输出端与螺杆固定连接,导向杆固定连接在固定板上,滑块一侧螺纹连接在螺杆上,滑块另一侧滑动连接在导向杆上,连接轴安装在滑块上表面,超声波风速风向仪安装在连接轴上。水平移动组件能够带动连接轴和超声波风速风向仪移动,从而改变超声波风速风向仪的安装位置,使得安装不准确的超声波风速风向仪无需拆除,便于超声波风速风向仪的安装。

一种用于微风发电的引风装置

NºPublicación:  CN223839251U 27/01/2026
Solicitante: 
天津市大川精工实业有限公司
CN_223839251_U

Resumen de: CN223839251U

本发明创造提供了一种用于微风发电的引风装置,包括导风筒和导风筒内的轴流式风力发电机,该导风筒包括进风段和出风段,进风段大开口端朝下,出风段大开口端朝上,进风段小开口端与出风段小开口端衔接处形成颈部,轴流式风力发电机的发电叶轮对应该颈部设置,进风段大开口端横截面积,大于出风段大开口端横截面积。本发明创造结构设计合理,即使在微风环境下,自然风依次经过导风筒的进风段和出风段时,会产生“文丘里效应”,气流的流速会在出风段处增加,而提高了对轴流式风力发电机的发电叶轮的驱动作用力,能提高发电设备在微风环境下的发电效率。

风电叶片腹板自行走转运设备

NºPublicación:  CN223839259U 27/01/2026
Solicitante: 
酒泉天煜机械有限公司
CN_223839259_U

Resumen de: CN223839259U

本实用新型涉及风电叶片生产设备技术领域,具体是风电叶片腹板自行走转运设备,包括蓄电池组,蓄电池组安装在承载组件内,承载组件的下方连接有驱动组件,承载组件包括两个根水平布置的承载梁,承载梁的上方设置有支撑梁,承载梁与支撑梁的两端通过连接臂固定连接,位于连接臂之间通过倾斜设置若干个拉结杆a将承载梁与支撑梁固定连接,支撑梁之间通过若干个连接梁固定连接,同一端的所述连接臂之间通过加强杆a固定连接。本实用新型通过设置驱动组件、承载组件,在遥控设备与电控装置的配合下,可以控制驱动组件的驱动轮进行驱动和转向,而从动轮配合驱动轮转向及移动,进而带动承载组件携带风电叶片腹板进行转运,具有高效安全的优势。

一种风机出风口法兰结构

NºPublicación:  CN223839263U 27/01/2026
Solicitante: 
江苏南条机械科技有限公司
CN_223839263_U

Resumen de: CN223839263U

本实用新型提供一种风机出风口法兰结构,包括密封结构,其包括密封环、组合片和转动轴,所述密封环的顶部和底部设置有充气圈,所述充气圈的外壁设置有贴合环,所述贴合环与贴合槽连接。本实用新型设计合理,通过在法兰本体与风机和其他设备的连接位置设置有充气圈,当法兰本体与其连接之后,对充气圈的内部进行充气,从而对连接位置进行密封,当风机启动时风机后侧排出的气体使法兰本体内部的气压增加可以推动多个密封片之间打开,将气体排出,反之密封片相互贴合,从而可以实现其密封,避免水汽进入到风机的内部。

一种风力发电机组叶轮吊装缆风系统

NºPublicación:  CN223836976U 27/01/2026
Solicitante: 
中国电建集团华东勘测设计研究院有限公司浙江华东工程咨询有限公司
CN_223836976_U

Resumen de: CN223836976U

本实用新型公开了风力发电技术领域的一种风力发电机组叶轮吊装缆风系统,包括吊机,所述吊机的一侧吊装有风机叶片,所述风机叶片背离吊机一侧的端部安装有监测传感器,所述风机叶片靠近监测传感器的一侧连接有缆风绳,所述缆风绳背离风机叶片的一端设置有缆风绳控制器,所述缆风绳控制器远离风机叶片的一侧设置有控制终端。本实用新型通过监测传感器在风机叶片吊装过程中实时监测风机叶片的位置与状态,监测数据无线传输至控制终端并进行显示,便于操作人员在进行缆风操作过程中进行查看,同时通过缆风绳控制器控制缆风绳对风机叶片状态进行实时调整,以保证吊装的顺利进行。

一种风力发电机组封闭式全静压滑动偏航轴承

NºPublicación:  CN223839269U 27/01/2026
Solicitante: 
成都工业职业技术学院
CN_223839269_U

Resumen de: CN223839269U

本实用新型属于风力发电技术领域,尤其是涉及一种风力发电机组封闭式全静压滑动偏航轴承。技术包括竖直设置的塔架,所述塔架顶部水平固定有固定部,固定部的外侧壁向内开设有滑槽,滑槽内套装有与之呈滑动配合的转动部,固定部的内侧壁水平固定有内齿圈,内齿圈内设置有与之啮合的齿轮,转动部顶部水平固定有主机座,主机座内安装有偏航驱动组件,齿轮安装在偏航驱动组件的动力输出端,滑槽的水平槽底上安装有若干组径向静压导轨,滑槽的竖直槽壁上安装有若干组轴向静压导轨,固定部内开设有储油空腔,储油空腔开设有与滑槽相通的油孔。全静压滑动偏航轴承的轴向、径向、防倾覆定位支撑均为封闭式的静压导轨结构,受力稳定。

一种风机偏航检测装置

NºPublicación:  CN223839260U 27/01/2026
Solicitante: 
新天绿色能源围场有限公司
CN_223839260_U

Resumen de: CN223839260U

一种风机偏航检测装置,包括塔架;塔架顶端转动设置有机舱;机舱一侧转动设置有风轮;机舱内设置有传动发电装置;机舱与塔架连接位置设置有偏航系统;偏航系统包括于传动发电装置两侧设置的驱动电机;塔架顶端固定设置有固定齿轮;驱动电机输出轴设置有驱动齿轮与固定齿轮之间采用啮合连接;机舱顶部设置有安装台;安装台上固定设置有多个螺纹柱;多个螺纹柱之间滑动设置有安装板;螺纹柱于安装板下侧通过螺纹连接设置有调节轮;调节轮与安装板之间于螺纹柱外侧设置有弹簧;安装板中部向上延伸设置有立柱;立柱上部分转动设置有风速计;立柱顶端转动设置有风向仪;风向仪向立柱内延伸转动设置有转轴延伸至机舱内;机舱内于转轴一侧设置有控制仪。

一种风机叶片表面损伤巡检装置

NºPublicación:  CN223835815U 27/01/2026
Solicitante: 
华北电力大学(保定)
CN_223835815_U

Resumen de: CN223835815U

本实用新型涉及智能巡检技术领域,具体为一种风机叶片表面损伤巡检装置。本实用新型,包括无人机本体,所述无人机本体的表面安装有四个机翼,所述无人机本体下表面设有支撑装置,所述支撑装置包括四个固定块,四个所述固定块两两一组,每组所述固定块彼此靠近的一端固定连接有连接杆,所述连接杆的圆弧面转动连接有支撑板,所述支撑板的两侧均固定连接有挡板,所述固定块的表面开设有方形槽。解决了无人机本体在一些潮湿或者布满灰尘、沙子的环境中进行巡检工作时,且无人机本体的巡检设备与地面距离过近,导致无人机本体在起飞的过程中,灰尘飞溅附着在巡检设备的表面,造成巡检效果降低的问题。

一种风电混凝土塔架的钢绞线用转向装置

NºPublicación:  CN223839659U 27/01/2026
Solicitante: 
天津银龙工程科技有限公司
CN_223839659_U

Resumen de: CN223839659U

本实用新型提供一种风电混凝土塔架的钢绞线用转向装置,包括支撑板(1),两块肋板(2)、转向耳板(3);所述两块肋板(2)相对间隔放置,且固定在所述支撑板(1)顶部,所述转向耳板(3)架在两块所述肋板(2)的上方。所述转向耳板(3)的顶部中间带有凹槽Ⅰ,还包括约束带(4),所述约束带(4)中间带有凹槽Ⅱ;所述约束带(4)放置在所述转向耳板(3)上方,所述凹槽Ⅰ和凹槽Ⅱ合并成一个通孔。本实用新型的有益效果是:本方案顺利解决了钢绞线转向安装的问题,结构简单,安装方便,效率高,降低了成本;无粘结的钢绞线束得到附加层的保护,解决了磨损损伤问题。

一种风电机组气热除冰装置

NºPublicación:  CN223839265U 27/01/2026
Solicitante: 
江苏智易佳新材料科技有限公司扬州爱斯派电器有限公司
CN_223839265_U

Resumen de: CN223839265U

本实用新型公开了一种风电机组气热除冰装置,涉及风电机组除冰技术领域,该风电机组气热除冰装置,包括加热器一,加热器一安装在叶片的根部,使热量从叶片根部开始传递,叶片的中段安装有加热器二,补充根部加热器一的能量不足,叶片的尖端处安装有加热器三,直接为叶片尖端提供热量,叶片的根部安装有气流输送机构。本实用新型通过加热器一位整个叶片内部提供热量传递,加热器二补充根部加热器一的能量不足,确保叶片中部也能获得足够的热量输入,加热器三直接为叶片尖端提供热量,避免因距离过远而导致的热量损失,结合风扇产生的气流,气流通过空心管上多个出风口向外输送,使叶片内部通过气热进行除冰。

一种叶尖前缘开缝的水平轴升力型风力机叶片

NºPublicación:  CN223839252U 27/01/2026
Solicitante: 
沈阳航空航天大学
CN_223839252_U

Resumen de: CN223839252U

该一种叶尖前缘开缝的水平轴升力型风力机叶片包括风力机叶片主体,风力机叶片主体上设有高压面和低压面,风力机叶片主体上设有前缘和后缘,风力机叶片主体的任意一端开设有引流缝,引流缝设有起始端和终止端,本实用新型通过引流缝使得部分气流从高压面流向低压面,在低压面形成一层稳定的气流层,这种气流重新分布能够减弱翼尖区域的压力差,并削弱气流的展向流动,从而抑制翼尖涡的产生,从而减小诱导阻力,与传统叶片相比,风力机的功率和同尖速比下风能利用系数得到显著提高。

海上风电高强度不锈钢-高强钢复合钢塔筒结构

NºPublicación:  CN223839258U 27/01/2026
Solicitante: 
广州大学
CN_223839258_U

Resumen de: CN223839258U

本实用新型公开了海上风电高强度不锈钢‑高强钢复合钢塔筒结构,涉及土木工程技术领域,包括塔筒本体、上法兰板、下法兰板和螺旋加劲肋,塔筒本体为圆台状筒体,塔筒本体内顶部设置有上法兰板,塔筒本体内底部设置有下法兰板,螺旋加劲肋设置于塔筒本体内侧,且螺旋加劲肋顶端连接至上法兰板上,螺旋加劲肋底端连接至下法兰板上,螺旋加劲肋上均匀设置有两个以上的焊接点,且螺旋加劲肋通过焊接点与塔筒本体的筒壁焊接固定。本实用新型提出的海上风电高强度不锈钢‑高强钢复合钢塔筒结构,能够提高普通钢结构的承载性能、耐久性能和在海洋工程中的适用性。

风电机舱及包含其的风力发电机

NºPublicación:  CN223839262U 27/01/2026
Solicitante: 
上海电气风电集团股份有限公司
CN_223839262_U

Resumen de: CN223839262U

本实用新型提供一种风电机舱及包含其的风力发电机。该风电机舱包括散热装置、齿轮箱、冷却管路和机舱,机舱的舱壁设有与外界相连通的通风口;散热装置和齿轮箱之间分体设置,通过冷却管路相连接,并分别通过机舱的舱壁固定,散热装置冷却所述冷却管路中的冷却流体,且散热装置靠近通风通道设置,齿轮箱远离通风口设置。散热装置能够直接通过舱壁现有的通风通道和机舱外部实现换气,不必在机舱的机舱罩或其他位置新开通风孔,降低了机舱的整体成本;在高温下,散热装置的进风、出风的温度均能低于机舱内部的温度,和齿轮箱的油温的温差更大,提高对齿轮箱的散热效果。散热装置和齿轮箱分体设置,提高散热装置布置的灵活性。

一种漂浮式海上风机拼装平台和漂浮式海上风机拼装方法

NºPublicación:  CN121408147A 27/01/2026
Solicitante: 
中国海洋大学
CN_121408147_PA

Resumen de: CN121408147A

本申请涉及海洋技术产业领域,尤其涉及一种漂浮式海上风机拼装平台以及漂浮式海上风机拼装方法;漂浮式海上风机拼装平台用于先起吊提升顶节塔筒段至第一目标高度后,在顶节塔筒段的顶端吊装叶片、轮毂和机舱;然后提升顶节塔筒段至第二目标高度,并在顶节塔筒段的下方对接顶节塔筒段和中节塔筒段;然后提升中节塔筒段,并在中节塔筒段的下方对接中节塔筒段和底节塔筒段,以依次向下分节提升拼装风力捕获系统,并将所拼装的风力捕获系统安装在浮动支撑系统上;本申请实现先拼装顶节塔筒段,再在下方依次拼装中节塔筒段和底节塔筒段的流程,仅需要使用较小的起重设备,大多数作业在低高度完成,还可以有效地减少拼装平台主体的拼装占地。

一种风力发电叶片的运行参数调整方法及系统

NºPublicación:  CN121408139A 27/01/2026
Solicitante: 
华能吐鲁番风力发电有限公司明阳智慧能源集团股份公司
CN_121408139_PA

Resumen de: CN121408139A

本发明涉及陆地风力发电叶片技术领域,特别是一种风力发电叶片的运行参数调整方法及系统。包括如下步骤:步骤S1:基于发电机所在地区的地理特征,获取不同时间段内对应的环境参数;步骤S2:对叶片进行运行参数的调节,获取得到多个运行方案;步骤S3:通过预测模型获取运行方案在不同时间段内对应的环境参数的发电量;获取每一个运行方案的整天综合发电量,以整天综合发电量最高的运行参数,作为叶片的运行参数的调整方案。本发明的技术方案充分考虑到早上与夜间的环境变化,满足陆地风力发电的需求,实现全天乃至整个运行周期的总发电量最大化,从而提升项目的整体经济回报率。

一种风电机组设备监控装置

NºPublicación:  CN223839261U 27/01/2026
Solicitante: 
华电(云南)新能源发电有限公司
CN_223839261_U

Resumen de: CN223839261U

本实用新型实施例提供的一种风电机组设备监控装置,涉及风电机组设备技术领域。该风电机组设备监控装置,包括安装支座,所述安装支座的顶部连接有防护箱,所述防护箱的内腔设置有清洁组件,所述清洁组件包含有电动伸缩杆,所述防护箱内腔底部的左右两侧均固定连接有导轨,所述导轨的活动部安装有监控装置本体,所述防护箱底部的前侧固定连接有安装箱。本方案通过设置清洁组件,不仅实现了对监控装置的闭合防护功能,有效避免了在恶劣天气下监控装置因外部物体冲击而造成的损坏,还能够在设备闲置时自动对监控装置镜头进行清扫,通过清洁组件中的毛刷和其它结构的配合使用下,清除镜头表面积累的灰尘和污染物,防止镜头模糊。

一种智能化风机焊缝检测爬壁机器人

NºPublicación:  CN223835706U 27/01/2026
Solicitante: 
广西环保产业投资集团有限公司
CN_223835706_U

Resumen de: CN223835706U

本实用新型公开了一种智能化风机焊缝检测爬壁机器人,包括框架组件,均固定连接在框架组件表面的攀爬履带组件,所述框架组件的表面且位于攀爬履带组件的内侧均固定连接有清灰机构,所述清灰机构包括固定板,所述固定板外侧的底部固定连接有伺服电机,所述伺服电机的输出端固定连接有往复杆,所述往复杆的表面螺纹连接有往复块,所述往复块外侧的两侧均固定连接有异形板,所述异形板的内侧设置有清灰板,所述清灰板的内侧与攀爬履带组件接触。本实用新型爬壁机器人改变了传统履带轮位置容易吸附很多灰尘的现象,采用了清灰板对履带轮位置进行扫灰处理,就不会影响了攀爬吸附力,也不会导致攀爬过程中出现掉落的现象。

风力发电装置集风导流结构

NºPublicación:  CN223839253U 27/01/2026
Solicitante: 
山东格瑞德人工环境产业设计研究院有限公司
CN_223839253_U

Resumen de: CN223839253U

本实用新型公开了一种风力发电装置集风导流结构,包括导流组合结构、锥环复合体、支撑结构和叶轮结构;导流组合结构包括导流叶片,旋转轴,弧形导柱;导流叶片为梯形结构,迎向叶轮结构方向高度逐步缩小;旋转轴位于导流叶片中间位置;弧形导柱位于导流叶片上、下位置,在风压作用下沿锥环复合体上的弧形导槽自动调节角度;锥环复合体位于导流组合结构上、下部分,包括上锥环,下锥环,防尘导流结构,可调节伸缩结构;上锥环包括上锥环本体及弧形导槽;下锥环包括下锥环本体及弧形导槽,上锥环本体和下锥环本体上安装有旋转轴固定装置;防尘导流结构位于上锥环顶部;可调节伸缩结构位于上锥环和所述防尘导流结构中间位置。

一种开合机构及海上风电机组机舱

NºPublicación:  CN223839267U 27/01/2026
Solicitante: 
华能(浙江)能源开发有限公司清洁能源分公司
CN_223839267_U

Resumen de: CN223839267U

本实用新型公开了一种开合机构及海上风电机组机舱,涉及风电机舱领域,包括通风组件,包括驱动件、设于所述驱动件外部的过滤件以及与设于所述驱动件外壁的活动件;所述驱动件穿过所述过滤件与所述活动件活动连接;通过设置通风组件,能够使门板打开,在压强差作用下,空气由机舱尾部进风口进入,从侧翼流出,对机舱内各部件进行强制散热,不仅如此,还通过设置限位开关,使舱门在不同的海况和风况下,对机舱开合的大小进行相应的调整,且在恶劣海况和风况下,限位开关可以迅速关闭舱门,防止海水和强风进入机舱,保护设备和人员的安全。

基于塔壁视觉测量的风电机组全叶片载荷监测方法

NºPublicación:  CN121408155A 27/01/2026
Solicitante: 
明阳智慧能源集团股份公司广东明阳新能源科技有限公司
CN_121408155_PA

Resumen de: CN121408155A

本发明公开了一种基于塔壁视觉测量的风电机组全叶片载荷监测方法,包括步骤,S1、观测平台布置与相机安装;S2、叶片标记群布置;S3、图像采集与时间同步;S4、相机标定与畸变校正;S5、特征检测与跟踪;S6、三维重建;S7、离心力与重力补偿计算;S8、叶片净位移计算;S9、气动力载荷反演与结果输出。本发明能够有效实现对风电机组全叶片edge方向载荷的监测,为大型风力发电机组叶片的安全运行、优化设计与经济性提升提供可靠的技术支撑。

一种梁轴式风机及其工作方法

NºPublicación:  CN121408144A 27/01/2026
Solicitante: 
承风能源(太原)有限公司
CN_121408144_PA

Resumen de: CN121408144A

本发明公开了一种梁轴式风机及其工作方法,属于风力发电设备技术领域,采用梁轴分离、功能集成架构,通过固定主承力梁与纯扭传动主轴的物理分离,实现了载荷传递路径与扭矩传递路径的彻底解耦;通过变桨及连接轴承与双组滑轨滑块的创新配合,同时实现轮毂旋转支撑与高精度变桨导向;通过轮毂内部集成制动机构与主承力梁直接连接,实现快速制动且不干扰扭矩传递,本发明还公开了该风机的载荷扭矩解耦传递方法、同步变桨控制方法及制动间隙自动补偿方法,本发明从根本上优化了风机核心部件的受力状态,具有结构紧凑、运行稳定、可靠性高、维护成本低的优点。

一种复合型风能采集器

NºPublicación:  CN121417713A 27/01/2026
Solicitante: 
贵州电网有限责任公司
CN_121417713_PA

Resumen de: CN121417713A

本发明公开了一种复合型风能采集器,涉及能量采集技术领域,包括驱动组件,包括壳体、转轴、风杯、轴承和放置盘;生电组件,包括电磁组件、压电组件以及摩擦组件。本发明的有益效果为在电磁能量采集和压电能量采集结合的基础上,额外增加了摩擦生电的过程,一方面通过电磁能量采集和压电能量采集提高能量利用率,电磁能收集到的能量电压小电流大,压电收集到的能量电压大,电流小,两种能量互相补足,另一方面通过磁铁对压电片上的磁极施加交替的力,实现压电能量采集上的变频,而且风杯在风小无需生电时不进行摩擦生电,风大时进行摩擦生电的同时降低风杯转速,确保能量的充分转化。

一种储能弹簧板

NºPublicación:  CN121408393A 27/01/2026
Solicitante: 
柳有根
CN_121408393_A

Resumen de: CN121408393A

一种储能弹簧板,包括单板,所述单板是由若干凸起结构和凹陷结构组合而成的金属板;凸起结构和凹陷结构连续重复设置。这种储能弹簧板主要是利用单板中的凸起结构和凹陷结构之间的挤压实现单板塑性变形,在变形过程中,单板产生的弹性势能实现自身完成能量储存,储存时间长,输出多样化,不受外部环境温度的影响,稳定可靠,无化学作用和自发热等缺陷,使用安全,维护费用少,尤其适用于对光伏、风能和电厂弃电的储存更为合适,将其电能变成转动能,再由转换器把转动能变成势能,由本发明所公开的这种弹簧板储存,在使用时,只要将储存释放开关打开,就可将势能由转换器变为转动能,然后再转变成电能使用。

一种风电机组冷却装置及其冷却方法

NºPublicación:  CN121408165A 27/01/2026
Solicitante: 
江苏沿海可再生能源技术创新中心
CN_121408165_PA

Resumen de: CN121408165A

本发明公开了风电机组技术领域的一种风电机组冷却装置,包括主安装外壳,主安装外壳内套接有内连接框,内连接框与主安装外壳之间形成一个密闭的冷凝腔,冷凝腔内转动安装有转动环,主安装外壳的上端固定安装有上安装框,上安装框与主安装外壳之间设置有制冷系统,制冷系统包括:风冷系统,风冷系统包括螺旋管,螺旋管处于上安装框内,螺旋管的两端分别导入到内连接框内;水冷系统,水冷系统包括冷凝器一和冷凝器二,冷凝器一和冷凝器二均串联在上安装框和冷凝腔之间,本发明通过水冷对风电机组降温的同时也将风冷的冷媒降温,提升降温效率的同时,避免水分和外部颗粒进入到风电机组内部,降低风电机组受损的可能。

用于浮式风机的分级式抗冰碰撞防护结构

NºPublicación:  CN121404442A 27/01/2026
Solicitante: 
江苏科技大学
CN_121404442_PA

Resumen de: CN121404442A

本发明公开了用于浮式风机的分级式抗冰碰撞防护结构,包括浮基平台和防撞装置,所述浮基平台安装在风机塔下方,对风机塔支撑,风机塔上安装有浮式风机;三个防撞装置围合成三角形之后布置在浮基平台外周;防撞装置包括破冰组件、连接组件;所述浮基平台底部设置三个第二支撑柱,三个连接组件围合成三角形,三角形的三个内角与浮基平台的三个第二支撑柱之间各通过一个缓冲组件连接;本发明能够在冰层碰撞导流罩时,转动破碎辊借破碎钉使浮冰提前碎裂,降低撞击能量,防止大冰层碰撞,蜂窝缓冲层吸收撞击能,导流罩和支撑架同步移动,支撑架移动时,固定柱压缩弹簧缓冲,阻尼器超阈值自动启动,实现浮基平台分级抗冰。

一种具有叶片变桨锁定功能的变桨驱动机构及其工作方法

NºPublicación:  CN121408134A 27/01/2026
Solicitante: 
北方联合电力有限责任公司呼和浩特金桥热电厂东方电气风电股份有限公司
CN_121408134_PA

Resumen de: CN121408134A

本发明公开了一种具有叶片变桨锁定功能的变桨驱动机构及其工作方法,涉及风电机组结构领域,包括齿轮总成、轮毂和设置在轮毂上的安装架、变桨轴承;安装架上固定有驱动电机和支架,齿轮总成具有内齿和外齿,驱动电机的输出轴与内齿啮合,外齿与变桨轴承的内圈啮合;支架上螺纹连接螺杆,螺杆连接有提拉件,齿轮总成上设置有与齿轮总成共轴线的环形槽,提拉件的端部位于环形槽内;支架上固定有锁定销,齿轮总成上设置有锁定孔;锁定销能够插入锁定孔内,且锁定销插入锁定孔、齿轮总成与驱动电机进行啮合连接不能同时存在。本发明有效避免驱动电机的动作无法正常输出,防止出现驱动电机损坏和齿损伤的情况发生。

一种漂浮式风电机组及其使用方法

NºPublicación:  CN121404437A 27/01/2026
Solicitante: 
华能国际电力股份有限公司大连电厂
CN_121404437_PA

Resumen de: CN121404437A

本发明属于漂浮式风力发电技术领域,具体的说是一种漂浮式风电机组及其使用方法,包括:塔杆,所述塔杆的顶部安装有扇叶;调节机构,所述调节机构安装在塔杆的底部;漂浮机构,所述漂浮机构安装在调节机构的端部;支撑机构,所述支撑机构安装在塔杆的外壁,所述支撑机构远离塔杆的一端与漂浮机构的顶部转动连接,本发明通过设置支撑机构,支杆跟随调节机构形成展开和收拢的工作状态,在此过程中限位组件在塔杆的外壁上下滑动,保持支杆的支撑稳定,也通过支杆与漂浮机构保持不动,对塔杆形成稳定的支撑,增加塔杆与底部平台的连接,通过平台稳定强化塔杆的支撑稳定,避免塔杆受到强风影响发生弯折,提高塔杆的强度。

风力发电机组的除冰装置

NºPublicación:  CN121408163A 27/01/2026
Solicitante: 
北京京能电力股份有限公司乌兰察布分公司
CN_121408163_PA

Resumen de: CN121408163A

本发明公开了一种风力发电机组的除冰装置,涉及风力发电机技术领域,其中,风力发电机组的除冰装置包括柔性导热件、水泵、储能组件、传热组件和导热组件,柔性导热件围设于齿轮箱的外围,柔性导热件的内部设置有第一传热管;第一传热管的一端与水泵的出水端连通;储能组件的外围环绕第二传热管,传热组件与第二传热管连接;导热组件包括导热环和导热条,导热条用于与扇叶连接,导热条的数量为多个,导热条与扇叶的数量一致且一一对应设置,各导热条均与导热环的一端连接,传热组件与导热环远离导热条的一端抵接。依靠储能组件吸收齿轮箱的热量,使得储能组件在叶片需要融冰除雪时,储能组件可以释放热量对叶片进行融冰除雪。

风机齿轮箱的扭力臂的载荷测量方法、设备及介质

NºPublicación:  CN121409602A 27/01/2026
Solicitante: 
远景能源有限公司
CN_121409602_PA

Resumen de: CN121409602A

本发明实施例涉及风机监测领域,公开了一种风机齿轮箱的扭力臂的载荷测量方法、设备及介质。本发明中,所述扭力臂的第一侧设有第一位移传感器,所述扭力臂的第二侧设有第二位移传感器,所述方法包括:获取所述第一位移传感器的第一测量值,以及所述第二位移传感器的第二测量值;其中,所述第一测量值包括所述第一侧的旋转位移与垂向位移的和,所述第二测量值包括所述第二侧的旋转位移与垂向位移的差;基于所述第一测量值和所述第二测量值,求解得到所述扭力臂的垂向位移;根据所述垂向位移值和预设的位移刚度关系,确定所述第一侧和所述第二侧的垂向载荷。从而,实现了对传统评估中被忽略的附加垂向载荷的精确量化。

一种用于风力发电机叶片的组装装置

NºPublicación:  CN121408132A 27/01/2026
Solicitante: 
贵州工程应用技术学院
CN_121408132_PA

Resumen de: CN121408132A

本发明提供一种用于风力发电机叶片的组装装置,包括长条型支撑架,所述支撑架正上方沿其长度方向均匀间隔设有多条横梁,所述横梁两端与支撑架顶部之间分别设有升降组件,多条横梁下表面对称设有两吊轨,两吊轨沿其长度方向均匀间隔设有多个可沿吊轨滑动的滑动件,与滑动件相对的横梁上设有可供滑动件移动的位移组件,多个滑动件下端分别垂直设有连接杆,多条连接杆下端分别设有可对风力发电机叶片绑定的叶片绑定组件;该装置可多段叶片分段同时进行限位固定,减少了操作步骤,使整个装配过程更加简洁高效,并且提高了装配精度和安装稳定性。

一种抗分层缝合复合材料及其制备方法

NºPublicación:  CN121403768A 27/01/2026
Solicitante: 
广东明阳新能源材料科技有限公司
CN_121403768_PA

Resumen de: CN121403768A

本发明公开了一种抗分层缝合复合材料及其制备方法,采用多层织物通过缝合线利用桥接缝合形成整体结构,在缝合过程中,层间桥接的缝合线沿垂直于织物表面的方向进行穿刺与交织,形成三维立体网络结构,实现多层织物机械联锁。本发明填补了现有依赖树脂或上浆剂提升层间性能的局限,能使多层织物形成稳定机械联锁以增强层间结合强度,可提升风电叶片结构强度与稳定性,延长设计寿命、降低维护成本,为大型风电叶片制造提供更优材料解决方案,赋予复合材料更优的结构整体性与服役可靠性。

빔의 두 개의 튜브 내에 구획된 통합 탱크를 가지는 빔을 포함하는 부유식 해상 플랫폼

NºPublicación:  KR20260012247A 26/01/2026
Solicitante: 
토탈에너지스원테크
WO_2024236128_PA

Resumen de: WO2024236128A1

The floating offshore platform (2) comprises a support structure (4) having a beam (8) configured for extending between first and second structural elements (6, 7), the beam (8) being formed of several tubes (10) connected together and comprising a tank (12) delimited within at least two tubes (10) connected such that the individual internal volumes of said at least two tubes (10) are in fluid communication, and at least three connections (16) each configured for mechanically connecting an end of one tube (10) of the beam (8) to one of the first and second structural elements (7), wherein each connection (16) with the first structural element (6) is a bolted flange connection (16) and/or each connection (16) with the second structural element (7) is a bolted flange connection (16).

自動車用風力発電装置

Nº publicación: JP3254499U 26/01/2026

Solicitante:

王建▲輝▼

JP_3254499_U

Resumen de: JP3254499U

【課題】車両走行中に走行風を利用して発電を行うことができ、電池への充電および電動機への給電を同時に行えるため、電気自動車の航続距離を大幅に向上させ、充電不安を解消できる自動車用風力発電装置を提供する。【解決手段】電気自動車の技術分野における自動車用風力発電装置であって、風車ロータ1と取付枠2を含む風車ロータユニットと、発電機3と、インバータとを備える。風車ロータユニットは電気自動車車両前部のフロントグリル内に設置される。発電機は風車ロータユニットと動力伝達接続され、車両走行の際に発生する風力によって風車ロータユニットが回転し、発電機を駆動して発電する。インバータは発電機に接続されることで、電力の変換および供給を果たす。【選択図】図1

traducir