Ministerio de Industria, Turismo y Comercio LogoMinisterior
 

CEO/MIO - Consulta de expedientes de la OEPM

Resultados 49 resultados
LastUpdate Última actualización 24/11/2025 [07:23:00]
pdfxls
Solicitudes publicadas en los últimos 30 días / Applications published in the last 30 days
Resultados 1 a 49  

NANOPARTICLES, USES THEREOF, AND A SYNTHESIS METHOD FOR PRODUCING SAID NANOPARTICLES

NºPublicación:  WO2025238301A1 20/11/2025
Solicitante: 
HELSINGIN YLIOPISTO [FI]
HELSINGIN YLIOPISTO
WO_2025238301_A1

Resumen de: WO2025238301A1

The present invention is providing a nanoparticle, preferably a nano-urchin particle, comprising plasmonic material and a catalytic metal, wherein said plasmonic material comprises tungsten oxide W18O49 and the catalytic metal is selected from a group consisting of: platinum (Pt), iridium (Ir), nickel (Ni), iron (Fe), molybdenum (Mo), ruthenium (Ru), and cobalt (Co), wherein the nanoparticle comprises 0.2 wt. % - 3.0 wt. % of said catalytic metal; and wherein said nanoparticle is capable of catalysing a hydrogen evolution reaction or an oxygen evolution reaction. The present invention is also providing a solvothermal method for producing a nanoparticle product comprising the steps of: a) dissolving a reagent comprising plasmonic material into a first solvent to obtain a first solution; b) adding to said first solution i) a reagent comprising a catalytic metal and ii) α-naphthol to obtain a second solution; c) subjecting said second solution to heat treatment at temperature of at least 150 °C, preferably at 180 °C; and d) collecting the nanoparticle product from the heat treated second solution, preferably by centrifugation.

PEROVSKITE PHOTOELECTRODE AND PHOTOELECTROCHEMICAL WATER SPLITTING SYSTEM USING SAME

NºPublicación:  WO2025239623A1 20/11/2025
Solicitante: 
UNIST ULSAN NATIONAL INSTITUTE OF SCIENCE AND TECH [KR]
\uC6B8\uC0B0\uACFC\uD559\uAE30\uC220\uC6D0
WO_2025239623_PA

Resumen de: WO2025239623A1

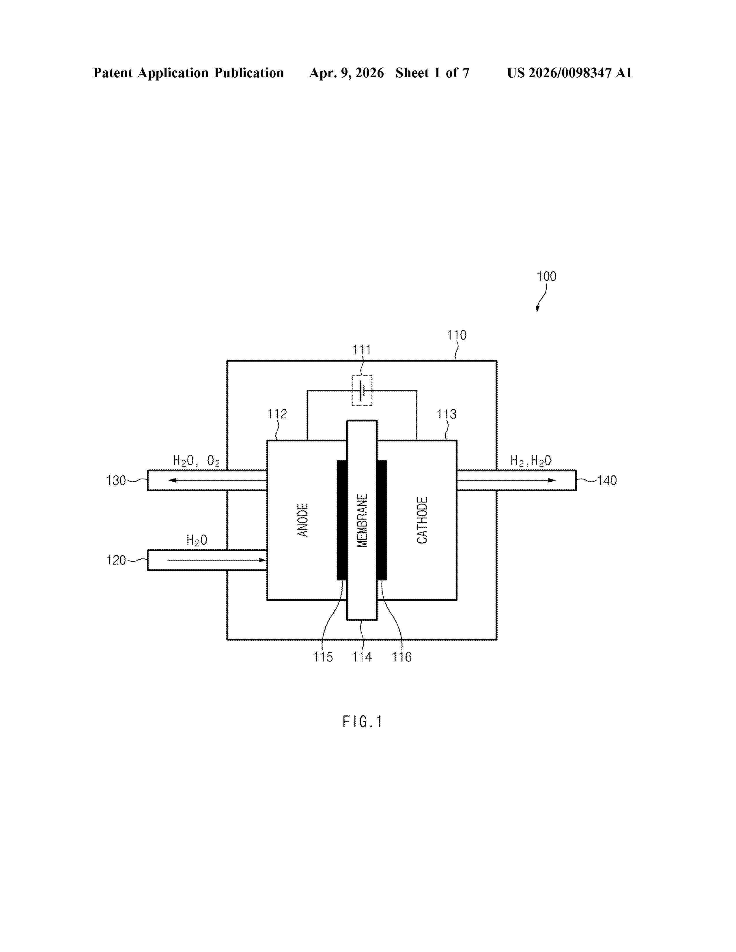
The present invention relates to a photoelectrode and a photoelectrochemical water splitting system using same, and more specifically, to a photoelectrode in which a lower electrode, an electron transport layer including SnO2, a light absorption layer including FAPbI3, a hole transport layer, an upper electrode, and a Ni passivation thin film layer are sequentially stacked and can operate when immersed in water, and an efficient and stable large-area water splitting system capable of splitting water and producing hydrogen without an external voltage by using the photoelectrode.

METHOD FOR PREPARING AN ELECTROCHEMICALLY ACTIVATED ELECTRODE BASED ON FLUORINATED MOS2 FOR ELECTROCHEMICAL REDUCTION REACTIONS

NºPublicación:  WO2025237669A1 20/11/2025
Solicitante: 
IFP ENERGIES NOW [FR]
IFP ENERGIES NOUVELLES
WO_2025237669_A1

Resumen de: WO2025237669A1

Disclosed is a method for preparing an electrochemically activated electrode for electrochemical reduction reactions, the electrode comprising at least one catalytic material based on at least one fluorinated group VIB metal, the method consisting in carrying out an oxidative electrochemical treatment on an electrode comprising at least one catalytic material based on at least one fluorinated group VIB metal.

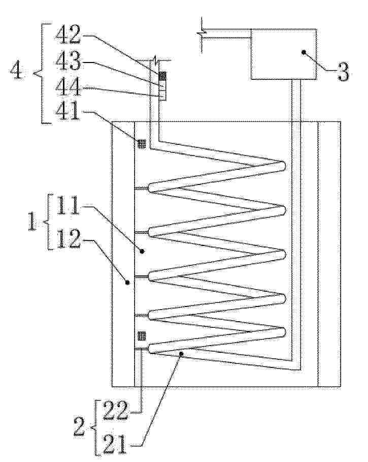
ELECTRIC ENERGY CONVERSION UNIT, ESPECIALLY FOR THE USE OF ELECTRICITY WITH TIME-VARYING POWER FOR THE PRODUCTION OF HYDROGEN GAS

NºPublicación:  WO2025238387A1 20/11/2025
Solicitante: 
SZARVAS TIBOR ZOLTAN [HU]
SZARVAS, Tibor Zolt\u00E1n
WO_2025238387_PA

Resumen de: WO2025238387A1

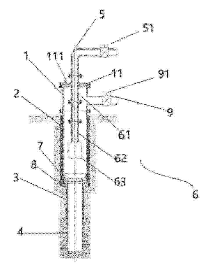
The subject of the invention relates to an electric energy conversion unit, especially for the use of electricity with time-varying power for the production of hydrogen gas, which has a current conducting piece (2) provided with an input gate (3) that may be connected to the electrical energy supply unit (4), at least one hydrogen gas production subunit (20) connected to the current conducting piece (2), and at least one hydrogen gas storage tank (30) connected to the hydrogen gas production subunit (20), where the hydrogen gas production subunit (20) has an electrolysing cell (21), and the gas output (21a) of the electrolysing cell (21) is connected to the input pipe (31)of the hydrogen gas storage tank (30), and the hydrogen gas storage tank (30) is provided with an unloading pipe (32). It is characteristic of the invention that an electric current regulation subunit (10) is fitted between the input gate (3) of the current conducting piece (2) and the hydrogen gas production subunit (20), where the electric current regulation subunit (10) has at least one transformer (11), a rectifier device (12) and a current intensity regulation device (13), and the current intensity regulation device (13) is interposed between the input gate (3) of the current conducting piece (2) and the input (11a) of the transformer (11), or between the output (11) of the transformer (11) and the input (12a) of the rectifier device (12), or between two transformers (11) in the case of several transfor

INTEGRATED SYSTEM FOR PREPARING HYDROGEN AND A DEHYDROGENATED PRODUCT FROM AN ALCOHOL

NºPublicación:  WO2025238525A1 20/11/2025
Solicitante: 
TERNARY KINETICS LTD [NZ]
TERNARY KINETICS LIMITED
WO_2025238525_PA

Resumen de: WO2025238525A1

The invention provides an integrated system for preparing a dehydrogenated product from an alcohol, the integrated system comprising a heat integration system for heat transfer from at least one heat source to the at least one heat sink. The at least one heat sink includes a feed stream comprising an alcohol and/or an electrolyser system having an electrochemical cell configured for carrying out a partial dehydrogenation process to produce a product stream comprising hydrogen and a co-product stream comprising a dehydrogenated product from the alcohol of the feed stream and/or an infrastructure for handling and/or storing the co- product stream. The at least one heat source includes a hydrogen fuel cell for generating electricity from the product stream of the electrolyser system, wherein operation of the hydrogen fuel cell generates heat, and/or the electrolyser system, wherein the electrolyser system is configured to operate the electrochemical cell so as to generate heat.

ELECTROCHEMICAL PROCESS AND APPARATUS

NºPublicación:  WO2025238527A1 20/11/2025
Solicitante: 
TERNARY KINETICS LTD [NZ]
TERNARY KINETICS LIMITED
WO_2025238527_PA

Resumen de: WO2025238527A1

An electrochemical process and apparatus for generating electricity from an alcohol. Electricity is generated in a hydrogen fuel cell utilising hydrogen produced by partial dehydrogenation of the alcohol in an electrolyser.

ELECTROCHEMICAL PROCESS AND APPARATUS FOR PRODUCING HYDROGEN

NºPublicación:  WO2025238524A1 20/11/2025
Solicitante: 
TERNARY KINETICS LTD [NZ]
TERNARY KINETICS LIMITED
WO_2025238524_PA

Resumen de: WO2025238524A1

An electrochemical process and apparatus for producing hydrogen and a dehydrogenated product from partial oxidation of an alcohol. The hydrogen may be utilised in a hydrogen fuel cell to generated electricity, e.g., to power a vehicle.

COMPOSITE FOR ELECTROCATALYSIS AND PREPARATION METHOD THEREOF

NºPublicación:  US2025354279A1 20/11/2025
Solicitante: 
HYDROLYZER DOO [RS]
Hydrolyzer DOO
EP_4650493_A1

Resumen de: US2025354279A1

The present invention relates to a method of preparing a composite material, in particular one useful as a catalyst in an electrolytic hydrogen evolution reaction and/or the oxygen evolution reaction and/or urea oxidation-assisted water electrolysis. Provided is a method of preparing a composite material, the method comprising the steps of:(i) electrochemically depositing material onto a substrate from a deposition solution comprising a nickel (II) salt and graphene oxide, to obtain a nickel-reduced graphene oxide composite material comprising nickel dispersed on reduced graphene oxide, said composite material being deposited on the substrate;(ii) after step (i), placing the substrate, having the nickel-reduced graphene oxide composite deposited thereon, in an alkaline solution along with a counter electrode; and(iii) after step (ii), partially electrochemically oxidising the nickel, to obtain a partially oxidised nickel-reduced graphene oxide composite material comprising partially oxidised nickel dispersed on reduced graphene oxide, said composite material being deposited on the substrate.The composite of the invention demonstrates high catalytic activity for electrolytic hydrogen production under alkaline water electrolysis conditions (for example, a hydrogen evolution current of up to 500 mA cm−2 at −1.35 V against a Reversible Hydrogen Electrode). High activity is demonstrated even when the substrate (on which the composite is deposited) does not contain any, or at m

CARBON CAPTURE WITH MOLTEN CARBONATE ELECTROLYSIS CELL

NºPublicación:  US2025354275A1 20/11/2025
Solicitante: 
EXXONMOBIL TECH AND ENGINEERING COMPANY [US]
EXXONMOBIL TECHNOLOGY AND ENGINEERING COMPANY

Resumen de: US2025354275A1

Systems and methods are provided for integration of molten carbonate electrolysis cells in applications for hydrogen production and for operating turbines using oxycombustion. In some aspects, the unusual output flows from an MCEC (or more typically a plurality of MCECs) can be synergistically used in combination with reverse flow reactors and/or partial oxidation units to allow for hydrogen production while also performing carbon capture. In other embodiments, the anode output from an MCEC (or a plurality of MCECs) can be used as the oxygen-containing gas for a combustion turbine or a furnace.

HYDROGEN AND OXYGEN DEPLETING SYSTEM WITHIN A WATER ELECTROLYSIS INSTALLATION AND RELATED PROCESS

NºPublicación:  US2025354283A1 20/11/2025
Solicitante: 
TOTALENERGIES ONETECH [FR]
TotalEnergies OneTech
CN_120967379_PA

Resumen de: US2025354283A1

A water electrolysis installation includes a dioxygen separator configured to separate a mixture of electrolyte and dioxygen and to obtain an electrolyte with dissolved dioxygen; a dihydrogen separator to separate a mixture of electrolyte and dihydrogen and to obtain an electrolyte with dissolved dihydrogen; a recombination zone configured to receive the electrolytes to produce, at a mixing region, a mixed electrolyte stream. The installation includes a dihydrogen and/or dioxygen depleting system, including a catalyst configured to react dioxygen and dihydrogen dissolved in the mixed electrolyte stream, to produce a treated electrolyte stream with reduced dioxygen and dihydrogen. The depleting system is positioned in contact with the mixed electrolyte stream downstream of the mixing region and upstream of the inlet of the electrochemical stack device.

Framing Structure For An Electrolyser

NºPublicación:  US2025354276A1 20/11/2025
Solicitante: 
VIERING JENTSCHURA & PARTNER MBB PATENT UND RECHTSANWAELTE [DE]
Viering, Jentschura & Partner mbB Patent- und Rechtsanw\u00E4lte
CA_3247505_A1

Resumen de: US2025354276A1

The present invention relates to a framing structure for an electrolyser subject to internal pressure, able to withstand corrosive environments and radial pressure forces. The present invention also relates to an electrolytic cell and electrolyser equipped with said framing structure, as well as its use in high-pressure water electrolysis applications.

SYSTEM AND METHOD FOR INCREASING HYDROGEN PRODUCTION IN ELECTROLYZERS

NºPublicación:  US2025354280A1 20/11/2025
Solicitante: 
T C ERCIYES UNIV [TR]
T.C. ERCIYES UNIVERSITESI
JP_2025520258_PA

Resumen de: US2025354280A1

Polymer electrolysis membrane (PEM) or alkali electrolyzers are provided. The PEM or alkali electrolyzers have a compact structure that produces high-purity hydrogen and a device and method for increasing the hydrogen production efficiency of these devices. An electrolyzer control circuit includes: an electrolysis cell, a mosfet, a square wave oscillator integration, a potentiometer, a mosfet driver integration, a first resistance, a second resistance, a first adjustable direct current power supply, a second adjustable direct current power supply, and an oscilloscope.

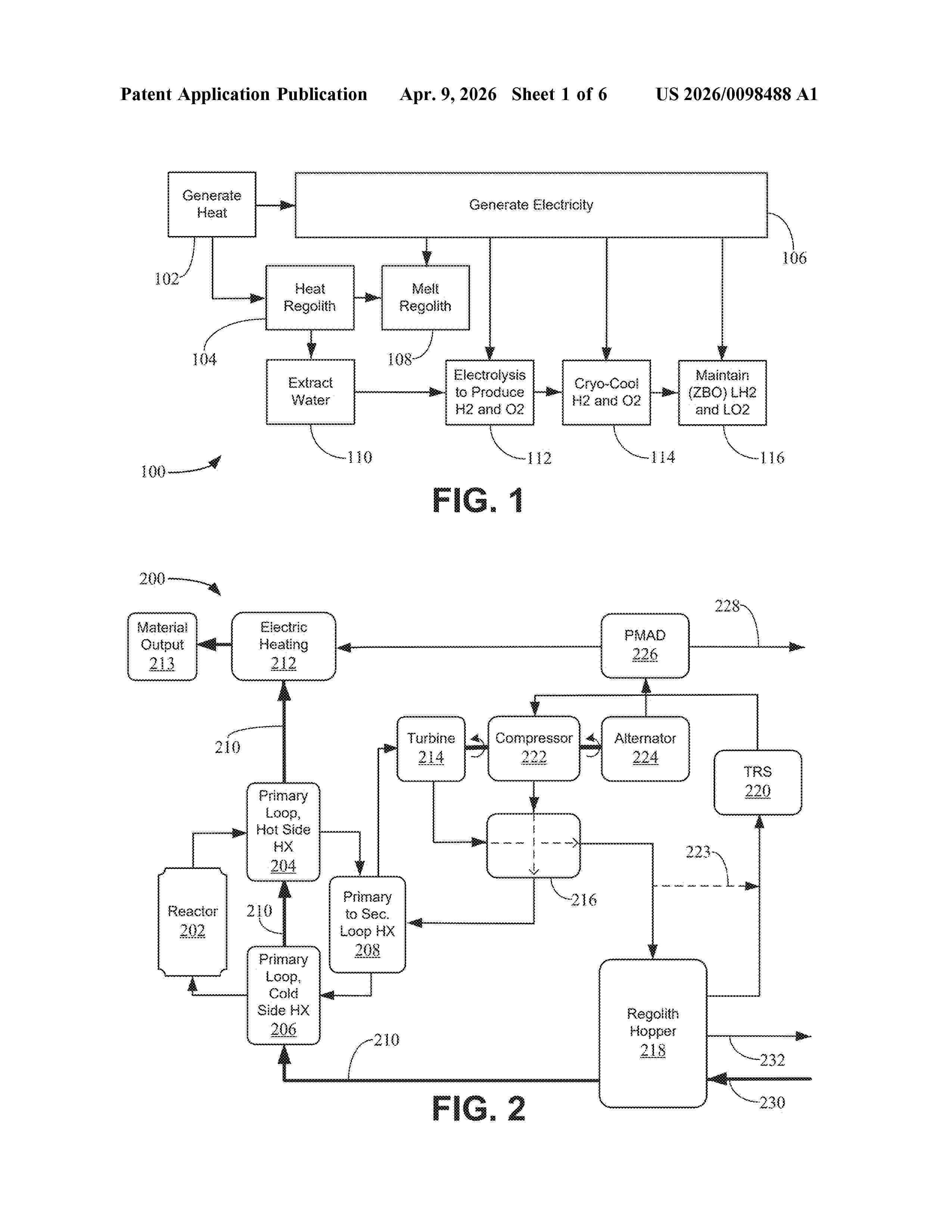
LUNAR WATER COLLECTION DEVICE

NºPublicación:  US2025354490A1 20/11/2025
Solicitante: 
BLUE ORIGIN MFG LLC [US]
Blue Origin Manufacturing, LLC
US_2024035379_PA

Resumen de: US2025354490A1

Techniques and systems extract water from lunar regolith using microwave radiation and may also produce fuel from the extracted water. The system can distill the extracted water to remove impurities before electrolyzing the purified water into oxygen and hydrogen gases, which may then be cooled to form liquid oxygen and liquid hydrogen. A portion of the system may reside on a lunar landing module. Another portion of the system may be affixed to a robotic arm that is extendable from the lunar landing module. This portion of the system includes a water extraction unit, comprising a cone used as a cold trap. The cone may include cooling channels to keep the temperature of the smooth inner surface of the cone cold enough to trap particles of frost that attach to the inner surface. The frost is then scraped from the inner surface and collected.

PRODUCTION OF NANOCHALCOGENIDES FOR USE IN ELECTROCATALYSIS

NºPublicación:  US2025353758A1 20/11/2025
Solicitante: 
THE GOVERNING COUNCIL OF THE UNIV OF TORONTO [CA]
TOTALENERGIES ONETECH [FR]
THE GOVERNING COUNCIL OF THE UNIVERSITY OF TORONTO,
TOTALENERGIES ONETECH
US_2021162392_A1

Resumen de: US2025353758A1

The present description relates to metal alloy electrocatalysts, preferably composed of Ni and Co as transition metals and Se as a chalcogen. The electrocatalysts can take the form of nanochalcogenides that can be made using cryogenic milling followed by surfactant-assistant milling. The electrocatalysts can be used in the context of water electrolysis or electroreduction of CO2 gas into carbon based products.

A PIEZO PHOTOCATALYTIC PROCESS FOR THE PRODUCTION OF HYDROGEN FROM WATER

NºPublicación:  US2025353739A1 20/11/2025
Solicitante: 
NEWSOUTH INNOVATIONS PTY LTD [AU]
NEWSOUTH INNOVATIONS PTY LIMITED
AU_2023277213_PA

Resumen de: US2025353739A1

The present invention is directed to piezo photocatalytic process for the production of hydrogen from water, wherein the process comprises the steps of: (a) providing non-metal-doped barium titanate which includes at least one defect; (b) contacting the non-metal-doped barium titanate provided in step (a) with water to form a mixture; and (c) subjecting the mixture formed in step (b) to: (i) actinic radiation; and (ii) mechanical force, to produce hydrogen from the water, as well as non-metal-doped barium titanate and methods of production thereof.

SYSTEM AND METHOD FOR STABILIZING THE OPERATION OF FACILITIES USING HYDROGEN PRODUCED BY LOW CARBON SOURCES

NºPublicación:  US2025353737A1 20/11/2025
Solicitante: 
PACHPANDE SUNIL NIVRUTTI [IN]
BALIGA SATISH BANTWAL [US]
FENG ZHENTAO [US]
YAMALIDOU EKATERINI [US]
KELLOGG BROWN & ROOT LLC [US]
Pachpande Sunil Nivrutti,
Baliga Satish Bantwal,
Feng Zhentao,
Yamalidou Ekaterini,
KELLOGG BROWN & ROOT LLC
WO_2025240177_PA

Resumen de: US2025353737A1

A system and a method for stabilizing hydrogen flow to a downstream process in a facility determining a hydrogen density and pressure profiles in the hydrogen storage unit for different target net hydrogen flows at different time intervals of a time horizon of a renewable power availability profile, determining an operating target net hydrogen flow of a hydrogen feed to the downstream process, determining a target direct hydrogen flow of a hydrogen feed and a target stored hydrogen flow of a hydrogen feed to the downstream process, and controlling the operation of the downstream process based on the operating target hydrogen flows.

DEVICES, SYSTEMS, AND METHODS FOR ELECTROCHEMICALLY PURIFYING HYDROGEN

NºPublicación:  US2025352946A1 20/11/2025
Solicitante: 
LUDLOW DARYL J [US]
Ludlow Daryl J
JP_2025530379_PA

Resumen de: US2025352946A1

Hydrogen gas purifier electrochemical cells, systems for purifying hydrogen gas, and methods for purifying hydrogen gas are provided. The cells, systems, and methods employ double membrane electrode (DMEA) electrochemical cells that enhance purification while avoiding the complexity and cost of conventional cells. The purity of the hydrogen gas produced by the cells, systems, and methods can be enhanced by removing at least some intermediate gas impurities from the cells. The purity of the hydrogen gas produced by the cells, systems, and methods can also be enhanced be introducing hydrogen gas to the cells to replenish any lost hydrogen. Water electrolyzing electrochemical cells and methods of electrolyzing water to produce hydrogen gas are also disclosed.

WATER SEALED TANK

NºPublicación:  US2025352926A1 20/11/2025
Solicitante: 
JOHN COCKERILL HYDROGEN BELGIUM [BE]
JOHN COCKERILL HYDROGEN BELGIUM
WO_2024115781_PA

Resumen de: US2025352926A1

A water sealed tank include a tank body and a heat conducting pipe. The tank body includes a gas-liquid inlet, a water outlet, and a gas outlet. The gas outlet is close to or located on a top portion of the tank body and communicates with the tank body. The water outlet is close to or located on a bottom portion of the tank body. The gas-liquid inlet communicates with the tank body and is used for feeding a gas-water mixture into the tank body, and a gas separated from the gas-water mixture inside the tank body is discharged from the gas outlet. At least a part of the heat conducting pipe is located inside the tank body, and used for a liquid to flow through, to allow the heat conducting pipe to exchange heat with water inside the tank body and heat the water inside the tank body.

CATALYTIC COMPOSITIONS AND METHODS OF PREPARING THEREOF

NºPublicación:  WO2025239840A1 20/11/2025
Solicitante: 
NATIONAL UNIV OF SINGAPORE [SG]
NATIONAL UNIVERSITY OF SINGAPORE
WO_2025239840_PA

Resumen de: WO2025239840A1

The invention provides a catalytic composition, the catalytic composition comprising copper oxide nanoparticles, carbon black, and a binder. The invention also provides a catalyst, an electrode and an electrolyser comprising the catalytic composition. In addition, the invention provides a method of preparing a catalytic composition, the method comprising (a) providing a binder in a solvent to provide a binder mixture; (b) incorporating carbon black into the binder mixture; (c) incorporating copper oxide nanoparticles into the binder mixture; and (d) stirring the mixture to form a composite material of the binder, carbon black, and copper oxide nanoparticles. The invention also provides a method of producing hydrogen comprising contacting an aqueous electrolyte with the catalytic composition, the catalyst, or the electrode, and applying a voltage sufficient to split water into hydrogen and oxygen.

SYSTEM AND METHOD FOR STABILIZING THE OPERATION OF FACILITIES USING HYDROGEN PRODUCED BY LOW CARBON SOURCES

NºPublicación:  WO2025240177A1 20/11/2025
Solicitante: 
KELLOGG BROWN & ROOT LLC [US]
KELLOGG BROWN & ROOT LLC
WO_2025240177_PA

Resumen de: WO2025240177A1

A system and a method for stabilizing hydrogen flow to a downstream process in a facility determining a hydrogen density and pressure profiles in the hydrogen storage unit for different target net hydrogen flows at different time intervals of a time horizon of a renewable power availability profile, determining an operating target net hydrogen flow of a hydrogen feed to the downstream process, determining a target direct hydrogen flow of a hydrogen feed and a target stored hydrogen flow of a hydrogen feed to the downstream process, and controlling the operation of the downstream process based on the operating target hydrogen flows.

HYDROGEN PROVIDING SYSTEM

NºPublicación:  WO2025239823A1 20/11/2025
Solicitante: 
LUOSSAVAARA KIIRUNAVAARA AB [SE]
LUOSSAVAARA-KIIRUNAVAARA AB
WO_2025239823_PA

Resumen de: WO2025239823A1

A hydrogen providing system (1) for providing hydrogen to an ironworks plant (4) in a heavy industry site (3). The hydrogen providing system (1) comprises an electrical power control unit (5) connected to a main electrical line (2) providing alternating current, AC, power, an electrolyser (6) configured to produce hydrogen gas, at least one hydrogen storage tank (7) configured to store hydrogen gas, and a fuel mixer (8) in fluid communication with and configured to direct the flow of hydrogen between the electrolyser (6), the hydrogen storage tank (7), and the ironworks plant (4). The hydrogen providing system (1) also comprises an electrical mixer (9) connected to and configured to control the flow of current between an AC current power line (10) connected to the electric power control unit (5), which is configured to control the AC power to the AC current power line (10),a first direct current, DC, power line (11) connected to the electrolyser, and a second DC power line (12) connected to a solar power plant (13).

ELECTROLYSIS SYSTEM AND CONTROL METHOD FOR ELECTROLYSIS SYSTEM

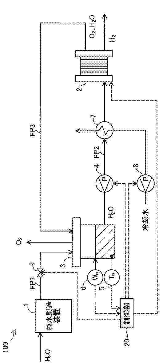
NºPublicación:  EP4650492A1 19/11/2025
Solicitante: 
MITSUBISHI HEAVY IND LTD [JP]
Mitsubishi Heavy Industries, Ltd
EP_4650492_PA

Resumen de: EP4650492A1

Provided is an electrolysis system (100) including an electrolysis module (10); a water vapor supply system (40) that supplies water vapor to a hydrogen electrode; a hydrogen recovery system (50) that recovers hydrogen-enriched water vapor; an air supply system (20) that supplies air to an oxygen electrode; an oxygen recovery system (30) that recovers exhaust air; a hydrogen-enriched water vapor release system (60) that releases hydrogen-enriched water vapor from the hydrogen recovery system (50) into the atmosphere; an exhaust air release system (70) that releases exhaust air from the oxygen recovery system (30) into the atmosphere; a hydrogen-enriched water vapor discharge valve (63) disposed in the hydrogen-enriched water vapor discharge system (60); and an exhaust air discharge valve (73) disposed in the exhaust air discharge system (70), wherein the opening degrees of the hydrogen-enriched water vapor discharge valve (63) and the exhaust air discharge valve (73) are controlled to be adjustable when the electrolytic module (10) is stopped.

ELECTROLYSIS CELL SYSTEM AND ELECTROLYSIS CELL SYSTEM OPERATION METHOD

NºPublicación:  EP4650491A1 19/11/2025
Solicitante: 
MITSUBISHI HEAVY IND LTD [JP]
Mitsubishi Heavy Industries, Ltd
EP_4650491_PA

Resumen de: EP4650491A1

Provided is an electrolysis cell system with energy efficiency improved. An electrolysis cell system (10) includes: an electrolysis cell (11) that has an anode and a cathode and generates hydrogen on the cathode and oxygen on the anode by electrolyzing steam supplied to the cathode; a supply line (20) that supplies air that controls the temperature of the electrolysis cell (11), to the electrolysis cell (11); an exhaust line (30) through which the air exhausted from the electrolysis cell (11) flows; a circulation line (40) that guides the air exhausted to the exhaust line (30), to the supply line (20); and a supply air temperature control heat exchanger (28) that controls the temperature of the air to be supplied to the electrolysis cell (11).

ELECTROLYSER AND METHOD FOR ITS OPERATION

NºPublicación:  EP4649184A1 19/11/2025
Solicitante: 
STIESDAHL HYDROGEN AS [DK]
Stiesdahl Hydrogen A/S
DK_202300028_A1

Resumen de: DK202300028A1

In an electrolyser (1) stack for production of hydrogen gas, multiple bipolar electrically conducting metal seperator plates (21, 25) sandwich membranes. Each seperator plate has raised surface portions (50) towards the membrane (23), forming minor gas channels (40) between the seperator plate (21, 25) and the membrane (23) for transort of produced gas along the seperator plate (21, 25). Each structured area (30A, 30B) with the minor channels (40) is surrounded by a combination of an upper major channel (41) above and a lower major channel (47) below the first structured area (30A), as well as a first major channel (42) and second major channel (49) connecting the lower major channel (47) with the upper major channel (41) on a first and second side. Gas flow through the channels leads to circulation of electrolyte through and around the structured areas (30A, 30B).

AMMONIA CRACKING FOR HYDROGEN PRODUCTION

NºPublicación:  EP4649050A1 19/11/2025
Solicitante: 
CASALE SA [CH]
CASALE SA
KR_20250137610_PA

Resumen de: CN120476092A

The invention relates to a method for producing hydrogen from ammonia, comprising: ammonia cleavage in which the ammonia is decomposed into hydrogen and nitrogen, the ammonia cleavage being carried out in a sequence of cleavage steps (13, 36, 17, 20), and a final cleavage stream (21) being obtained after the final cleavage step (20), the final ammonia cracking step (20) is carried out in an adiabatic manner and/or after the final cracking step, the final cracking stream (21) is quenched by direct mixing with water or steam.

HYDROGEN AND OXYGEN DEPLETING SYSTEM WITHIN A WATER ELECTROLYSIS INSTALLATION AND RELATED PROCESS

NºPublicación:  EP4650488A1 19/11/2025
Solicitante: 
TOTALENERGIES ONETECH [FR]
TotalEnergies OneTech
EP_4650488_PA

Resumen de: EP4650488A1

The invention concerns a water electrolysis installation comprising:* a dioxygen separator (60) configured to separate a mixture of electrolyte and dioxygen (28B) and to obtain an electrolyte with dissolved dioxygen (61);* a dihydrogen separator (49) to separate a mixture of electrolyte and dihydrogen (28A) and to obtain an electrolyte with dissolved dihydrogen (51);* a recombination zone (32) configured to receive the electrolytes to produce, at a mixing region (68), a mixed electrolyte stream,The installation comprises a dihydrogen and/or dioxygen depleting system (70), comprising a catalyst configured to react dioxygen and dihydrogen dissolved in the mixed electrolyte stream, to produce a treated electrolyte stream (34) with reduced dioxygen and dihydrogen. The depleting system (70) is positioned in contact with the mixed electrolyte stream downstream of the mixing region (68) and upstream of the inlet of the electrochemical stack device.

COMPOSITE FOR ELECTROCATALYSIS AND PREPARATION METHOD THEROF

NºPublicación:  EP4650493A1 19/11/2025
Solicitante: 
HYDROLYZER DOO [RS]
Hydrolyzer DOO
EP_4650493_A1

Resumen de: EP4650493A1

The present invention relates to a method of preparing a composite material, in particular one useful as a catalyst in an electrolytic hydrogen evolution reaction and/or the oxygen evolution reaction and/or urea oxidation-assisted water electrolysis. Provided is a method of preparing a composite material, the method comprising the steps of:(i) electrochemically depositing material onto a substrate from a deposition solution comprising a nickel (II) salt and graphene oxide, to obtain a nickel-reduced graphene oxide composite material comprising nickel dispersed on reduced graphene oxide, said composite material being deposited on the substrate;(ii) after step (i), placing the substrate, having the nickel-reduced graphene oxide composite deposited thereon, in an alkaline solution along with a counter electrode; and(iii) after step (ii), partially electrochemically oxidising the nickel, to obtain a partially oxidised nickel-reduced graphene oxide composite material comprising partially oxidised nickel dispersed on reduced graphene oxide, said composite material being deposited on the substrate.The composite of the invention demonstrates high catalytic activity for electrolytic hydrogen production under alkaline water electrolysis conditions (for example, a hydrogen evolution current of up to 500 mA cm<sup>-2</sup> at -1.35 V against a Reversible Hydrogen Electrode). High activity is demonstrated even when the substrate (on which the composite is deposited) does not c

SYSTEM AND METHOD FOR STABILIZING THE OPERATION OF FACILITIES USING HYDROGEN PRODUCED BY LOW CARBON SOURCES

NºPublicación:  EP4650904A1 19/11/2025
Solicitante: 
KELLOGG BROWN & ROOT LLC [US]
Kellogg Brown & Root LLC
EP_4650904_PA

Resumen de: EP4650904A1

A system and a method for stabilizing hydrogen flow to a downstream process in a facility determining a hydrogen density and pressure profiles in the hydrogen storage unit for different target net hydrogen flows at different time intervals of a time horizon of a renewable power availability profile, determining an operating target net hydrogen flow of a hydrogen feed to the downstream process, determining a target direct hydrogen flow of a hydrogen feed and a target stored hydrogen flow of a hydrogen feed to the downstream process, and controlling the operation of the downstream process based on the operating target hydrogen flows.

电解质溶液及其制造方法

NºPublicación:  CN120981608A 18/11/2025
Solicitante: 
马来西亚国家石油公司
CN_120981608_A

Resumen de: WO2024162841A1

An electrolyte solution comprising an electrolyte, wherein the electrolyte is used in an amount ranging between 1 wt% to 10 wt% of the electrolyte solution; an ionic liquid, wherein the ionic liquid is used in an amount ranging between 1 wt% to 5 wt% of the electrolyte solution; and a solvent, wherein the solvent is used in an amount ranging between 75 wt% to 99 wt% of the electrolyte solution.

水电解装置内的氢和氧消耗系统及相关方法

NºPublicación:  CN120967379A 18/11/2025
Solicitante: 
道达尔能源一技术公司
CN_120967379_PA

Resumen de: EP4650488A1

The invention concerns a water electrolysis installation comprising:* a dioxygen separator (60) configured to separate a mixture of electrolyte and dioxygen (28B) and to obtain an electrolyte with dissolved dioxygen (61);* a dihydrogen separator (49) to separate a mixture of electrolyte and dihydrogen (28A) and to obtain an electrolyte with dissolved dihydrogen (51);* a recombination zone (32) configured to receive the electrolytes to produce, at a mixing region (68), a mixed electrolyte stream,The installation comprises a dihydrogen and/or dioxygen depleting system (70), comprising a catalyst configured to react dioxygen and dihydrogen dissolved in the mixed electrolyte stream, to produce a treated electrolyte stream (34) with reduced dioxygen and dihydrogen. The depleting system (70) is positioned in contact with the mixed electrolyte stream downstream of the mixing region (68) and upstream of the inlet of the electrochemical stack device.

Alkaline electrolyzer generating hydrogen and oxygen at pressures up to 250 bar

NºPublicación:  PL448572A1 17/11/2025
Solicitante: 
INST TECHNIKI GORNICZEJ KOMAG [PL]
DEBITA GRZEGORZ [PL]
SIERPOWSKI KORNELIUSZ [PL]
INSTYTUT TECHNIKI G\u00D3RNICZEJ KOMAG,
DEBITA GRZEGORZ,
SIERPOWSKI KORNELIUSZ
PL_448572_A1

Resumen de: PL448572A1

Przedmiotem zgłoszenia jest wysokociśnieniowy elektrolizer alkaliczny do produkcji wodoru i tlenu o ciśnieniu do 250 bar, na drodze procesu elektrolizy wody, po doprowadzeniu do anody i katody (elektrody) potencjału elektrycznego, a oba gazy są separowane pod wysokim ciśnieniem. Elektrolizer alkaliczny generujący wodór i tlen o ciśnieniu do 250 bar zbudowany z dwóch pokryw (2) zamykających konstrukcję elektrolizera z obu stron, zespołu ułożonych szeregowo elektrod bipolarnych (1), zespołu membran (3), gdzie pomiędzy każdymi sąsiadującymi ze sobą elektrodami bipolarnymi (1) umieszczona jest membrana (3) dzieląca przestrzeń pomiędzy elektrodami (1) na przestrzeń anodową i katodową elektrolizera i przestrzenie pomiędzy membraną (3) a sąsiadującymi elektrodami bipolarnymi (1) wypełnione są na obwodzie elektrod bipolarnych (1) wkładkami uszczelniającymi z materiału nieprzewodzącego (4), a membrana (3) uszczelniona jest między dociśniętymi do niej z obu stron wkładkami uszczelniającymi z materiału nieprzewodzącego (4).

Procédé de préparation d’une électrode activée électrochimiquement à base de MoS2 fluoré pour des réactions de réduction électrochimique

NºPublicación:  FR3162052A1 14/11/2025
Solicitante: 
IFP ENERGIES NOW [FR]
IFP ENERGIES NOUVELLES
FR_3162052_A1

Resumen de: FR3162052A1

Procédé de préparation d’une électrode activée électrochimiquement pour des réactions de réduction électrochimique, ladite électrode comprenant au moins un matériau catalytique à base d’au moins un métal du groupe VIB fluoré, ledit procédé consiste à réaliser un traitement électrochimique oxydatif à une électrode comprenant au moins un matériau catalytique à base d’au moins un métal du groupe VIB fluoré.

AEM电解槽

NºPublicación:  CN120945395A 14/11/2025
Solicitante: 
苏州莒纳新材料科技有限公司上海莒纳新材料科技有限公司
CN_120945395_PA

Resumen de: CN115948757A

The invention provides an electrolytic bath which comprises a cathode end plate, a cathode insulating layer, an electrolytic unit, an anode insulating layer and an anode end plate which are sequentially arranged in the same direction, each small electrolysis chamber comprises a cathode plate, a cathode sealing ring, a cathode gas diffusion layer, a diaphragm, an anode gas diffusion layer and an anode plate which are sequentially arranged in the same direction, the cathode plate and the anode plate at the series connection part between the small electrolysis chambers are combined to form a bipolar plate, the cathode plate comprises a cathode surface, the anode plate comprises an anode surface, and the bipolar plate comprises a cathode surface and an anode surface; a concave area and an outer frame area are arranged on the cathode surface and the anode surface, the outer frame area is arranged around the concave area, a plurality of raised lines are arranged in the concave area, a diversion trench is formed between the raised lines, confluence trenches are arranged in the concave area at two ends of the diversion trench, and the confluence trenches are communicated with the diversion trench. According to the scheme, uniform diffusion of the electrolyte is realized.

水素及び一酸化炭素の電気化学的同時生成

NºPublicación:  JP2025537354A 14/11/2025
Solicitante: 
ユティリティ・グローバル・インコーポレイテッド
JP_2025537354_PA

Resumen de: CN120167017A

A process for co-production of carbon monoxide and hydrogen is discussed herein, the process comprising: (a) providing an electrochemical reactor having an anode, a cathode, and a hybrid conductive membrane positioned between the anode and the cathode; (b) introducing a first stream into the anode, wherein the first stream comprises a fuel; (c) introducing a second stream into the cathode wherein the second stream comprises carbon dioxide and water wherein carbon monoxide is electrochemically generated from carbon dioxide and hydrogen is electrochemically generated from water. In an embodiment, the anode and the cathode are separated by the membrane, and both are exposed to a reducing environment during the entire operating time.

アンモニア分解用触媒及びこの製造方法

NºPublicación:  JP2025537382A 14/11/2025
Solicitante: 
ポスコホールディングスインコーポレーティッド
JP_2025537382_PA

Resumen de: CN120418004A

The present invention relates to an ammonia decomposition catalyst and a method for producing the same, and more particularly, to an ammonia decomposition catalyst comprising alumina (Al2O3), cerium (Ce), lanthanum (La), ruthenium (Ru), and potassium (K), and a method for producing the same.

METHOD OF PRODUCING A HYDROGEN STREAM AND AN OXYGEN STREAM AND PASSING THE HYDROGEN STREAM AND THE OXYGEN STREAM TO A REVERSE WATER-GAS SHIFT REACTOR

NºPublicación:  AU2024285985A1 13/11/2025
Solicitante: 
JOHNSON MATTHEY DAVY TECH LIMITED
JOHNSON MATTHEY DAVY TECHNOLOGIES LIMITED
AU_2024285985_PA

Resumen de: AU2024285985A1

A method of producing a hydrogen stream and an oxygen stream and passing the hydrogen stream and the oxygen stream to a reverse water-gas shift reactor is described, the method comprising: providing a water stream to an electrolysis system configured to form: a hydrogen stream at a first pressure, and an oxygen stream at a second pressure; passing the hydrogen stream, a carbon dioxide stream, and the oxygen stream to the reverse water-gas shift reactor, wherein the first pressure is lower than the second pressure.

CATALYST FOR AMMONIA DECOMPOSITION REACTION, METHOD FOR PREPARING SAME, AND METHOD FOR PRODUCING HYDROGEN BY USING SAME

NºPublicación:  US2025345783A1 13/11/2025
Solicitante: 
KOREA RESEARCH INSTITUTE OF CHEMICAL TECH [KR]
Korea Research Institute of Chemical Technology
JP_2025533632_PA

Resumen de: US2025345783A1

The present invention relates to a catalyst for an ammonia decomposition reaction, a method for preparing same, and a method for producing hydrogen by using same. More specifically, the present invention relates to a method for preparing a catalyst for an ammonia decomposition reaction, which economically and efficiently supports highly active ruthenium on a lanthanum-cerium composite oxide support, thereby preparing a catalyst that exhibits a higher ammonia conversion rate than conventional catalysts for an ammonia decomposition reaction, to a catalyst for an ammonia decomposition reaction prepared by the same method, and a method for producing hydrogen by using the same.

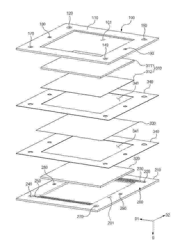
ELECTRICALLY ISOLATED ELECTROCHEMICAL CELL AND METHOD OF MANUFACTURING THE SAME

NºPublicación:  WO2025235885A1 13/11/2025
Solicitante: 
EVOLOH INC [US]
EVOLOH, INC
WO_2025235885_PA

Resumen de: WO2025235885A1

The present application relates to components for use in an electrolysis cell and/or stack comprising features, geometry, and materials to overcome prior art limitations related to cell electrical isolation, fluid sealing, and high speed manufacturing. The electrolysis cell comprises a membrane, an anode, a cathode, an anode flow field, a cathode flow field, and a bipolar plate assembly comprising an embedded hydrogen seal and both conductive and non-conductive areas. The components are cut using two-dimensional patterns from substantially flat raw materials capable of being sourced in roll form. These substantially two-dimensional components are processed to create a fully unitized, three- dimensional electrolysis cell with a hermetically sealed cathode chamber.

Adhesive-fixed Electrolysis Module

NºPublicación:  AU2025202385A1 13/11/2025
Solicitante: 
TECHCROSS INC
TECHCROSS Inc
AU_2025202385_A1

Resumen de: AU2025202385A1

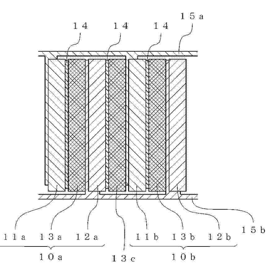
The present invention is an adhesive-fixed electrolysis module comprising a single stack, the single stack having a separator, a pair of bipolar plates, a pair of gaskets, a pair of diffusion layers, a pair of electrodes, and a cell frame, wherein the bipolar plates, the gaskets, 5 the diffusion layers, and the electrodes are sequentially arranged on the cathode and anode sides, respectively, with respect to the separator, forming a symmetrical structure, wherein the separator, the bipolar plates, the gaskets, the diffusion layers, and the electrodes are stacked in a zero-gap manner within the cell frame, and wherein the bipolar plates are adhered and fixed to the cell frame using an adhesive, thereby simplifying product assembly 10 and reducing assembly costs compared to a single stack fixing method using welding, riveting, bolting, etc. between conventional parts. The present invention is an adhesive-fixed electrolysis module comprising a single stack, the single stack having a separator, a pair of bipolar plates, a pair of gaskets, a pair of 5 diffusion layers, a pair of electrodes, and a cell frame, wherein the bipolar plates, the gaskets, the diffusion layers, and the electrodes are sequentially arranged on the cathode and anode sides, respectively, with respect to the separator, forming a symmetrical structure, wherein the separator, the bipolar plates, the gaskets, the diffusion layers, and the electrodes are stacked in a zero-gap manner within the cell frame, and wher

OXYGEN EVOLUTION REACTION CATALYST AND METHOD FOR ITS PREPARATION

NºPublicación:  AU2024276790A1 13/11/2025
Solicitante: 
JOHNSON MATTHEY PLC
JOHNSON MATTHEY PUBLIC LIMITED COMPANY
AU_2024276790_PA

Resumen de: AU2024276790A1

The specification describes a process for preparing an oxygen evolution reaction catalyst, comprising the steps of: (i) combining iridium powder and a peroxide salt to produce a powder mixture; (ii) carrying out thermal treatment on the powder mixture; (iii) dissolving the product from (ii) in water to produce a solution; (iv) reducing the pH of the solution from (iii) to affect a precipitation and form a solid and a supernatant; (v) separating the solid from the supernatant; and (vi) drying the solid. An oxygen evolution catalyst obtainable by the process is also described.

ELECTROLYTIC METHOD, ELECTROLYSIS CELL, AND SYSTEM

NºPublicación:  AU2024249829A1 13/11/2025
Solicitante: 
PHLAIR GMBH
PHLAIR GMBH
AU_2024249829_PA

Resumen de: AU2024249829A1

The invention relates to an electrolytic method for producing carbon dioxide, having the following steps: a. anodically oxidizing hydrogen gas within an electrolysis cell, an acidic oxidation product being obtained; b. reacting the acidic oxidation product with an aqueous electrolyte solution within the electrolysis cell, an acidic aqueous solution being obtained; c. cathodically reducing water within the electrolysis cell, an alkaline aqueous solution and hydrogen gas being obtained; d. reacting the alkaline aqueous solution outside of the electrolysis cell with a gas which contains carbon dioxide, wherein the gas is air in particular, in order to obtain a carbonate-containing aqueous solution; and e. reacting the carbonate-containing alkaline aqueous solution with the acidic aqueous solution outside of the electrolysis cell in order to obtain dissolved carbon dioxide gas.

GAS PRODUCTION SYSTEMS

NºPublicación:  WO2025235469A1 13/11/2025
Solicitante: 
CUMMINS EMISSION SOLUTIONS INC [US]
CUMMINS EMISSION SOLUTIONS INC
WO_2025235469_PA

Resumen de: WO2025235469A1

A gas production system includes an electrolyzer configured to provide an electrolysis gas including a mixture of hydrogen gas and oxygen gas. The gas production system includes a housing having a housing inlet configured to receive the electrolysis gas from the electrolyzer. The gas production system includes a catalyst member disposed in the housing. The catalyst member includes a first catalyst bed configured to receive the electrolysis gas from the housing inlet. The first catalyst bed includes a first catalyst material. The catalyst member includes a second catalyst bed separated from the housing inlet by the first catalyst bed and configured to receive the electrolysis gas from the first catalyst bed. The second catalyst bed includes a second catalyst material different from the first catalyst material.

SYSTEM AND METHOD FOR USING BOILER HOT FLUE GAS TO DECOMPOSE HYDROGEN IODIDE

NºPublicación:  WO2025232928A1 13/11/2025
Solicitante: 
HUANENG CHONGQING LUOHUANG POWER GENERATION CO LTD [CN]
XIAN THERMAL POWER RES INSTITUTE CO LTD [CN]
\u534E\u80FD\u91CD\u5E86\u73DE\u749C\u53D1\u7535\u6709\u9650\u8D23\u4EFB\u516C\u53F8,
\u897F\u5B89\u70ED\u5DE5\u7814\u7A76\u9662\u6709\u9650\u516C\u53F8
WO_2025232928_PA

Resumen de: WO2025232928A1

Disclosed in the present invention are a system and method for using boiler hot flue gas to decompose hydrogen iodide. The system comprises a mixed liquid container, a mixed liquid pump, a pump outlet regulating valve, a boiler high-temperature flue gas zone and a temperature control valve, wherein an outlet of the mixed liquid container is connected to an inlet of the mixed liquid pump; an outlet of the mixed liquid pump is connected to an inlet of the pump outlet regulating valve; an outlet of the pump outlet regulating valve is connected to an inlet of the boiler high-temperature flue gas zone; and an outlet of the boiler high-temperature flue gas zone is connected to an inlet of the temperature control valve. In the present invention, heat is obtained from flue gas from a power station boiler; it is only necessary to place a hydrogen iodide heating device in a high-temperature zone of a furnace of the boiler, and two sides of the hydrogen iodide heating device are at low pressure, thereby greatly improving the safety; in addition, obtaining heat directly from the flue gas is more economical than obtaining heat via steam and electric energy.

LOW-HYDROGEN-PERMEABILITY PROTON EXCHANGE MEMBRANE, AND PREPARATION METHOD THEREFOR AND USE THEREOF

NºPublicación:  WO2025232473A1 13/11/2025
Solicitante: 
SHANDONG DONGYUE FUTURE HYDROGEN ENERGY MAT CO LTD [CN]
\u5C71\u4E1C\u4E1C\u5CB3\u672A\u6765\u6C22\u80FD\u6750\u6599\u80A1\u4EFD\u6709\u9650\u516C\u53F8
WO_2025232473_PA

Resumen de: WO2025232473A1

The present invention relates to the technical field of the electrolysis of water, and specifically relates to a low-hydrogen-permeability proton exchange membrane, and a preparation method therefor and the use thereof. The proton exchange membrane comprises a Pt-containing additive layer and a matrix membrane, wherein the Pt-containing additive layer is composed of a Pt additive and a fluorine-containing proton exchange resin, the Pt-containing additive layer comprises an array layer and a flattening layer, the thickness ratio and the active-component ratio of the array layer to the flattening layer are respectively within the ranges of 1:(0.5-30) and 1:(1-50), and the array layer is composed of arrays arranged in order and an array layer resin coating the arrays. In the low-hydrogen-permeability proton exchange membrane provided by the present invention, by providing the Pt-containing additive layer consisting of the array layer and the flattening layer, the specific surface area of the Pt-containing additive layer is effectively increased by means of the arrays in the array layer, thereby achieving the efficient utilization of an additive; moreover, the hydrogen permeability improvement effect is further improved by controlling the thickness ratio and the active-component ratio of the array layer to the flattening layer and the parameters of the arrays.

MEMBRANE-FREE CHEMICAL-LOOPING CYCLIC WATER ELECTROLYSIS HYDROGEN PRODUCTION DEVICE AND METHOD BASED ON INTRINSIC SAFETY

NºPublicación:  WO2025232414A1 13/11/2025
Solicitante: 
SOUTHEAST UNIV [CN]
\u4E1C\u5357\u5927\u5B66
WO_2025232414_PA

Resumen de: WO2025232414A1

The present invention relates to a membrane-free chemical-looping cyclic water electrolysis hydrogen production device and method based on intrinsic safety. The device comprises two electrolytic cells, a normal-temperature alkali liquor buffer tank, a high-temperature alkali liquor buffer tank, an oxygen separation device, a hydrogen separation device, a storage tank, and an external power supply, wherein at least one electrolytic chamber is formed in each electrolytic cell, an anode plate and a cathode plate are provided in each electrolytic chamber, a porous partition plate is provided between the anode plate and the cathode plate, and the anode plate material contains a chemical-looping oxygen carrier. The method comprises: each electrolytic cell alternately operating in first and second working conditions, and the two electrolytic cells in the same time period being in different working conditions, so as to realize synchronous and continuous production of hydrogen and oxygen in different spaces. The first and the second working conditions are respectively as follows: under the conditions of a normal-temperature alkali liquor and circuit connection, a cathode performs electrochemical hydrogen production, and the chemical-looping oxygen carrier of an anode is oxidized into an oxidized-state chemical-looping oxygen carrier; and under the conditions of a high-temperature alkali liquor and circuit disconnection, the oxidized-state chemical-looping oxygen carrier of the anode i

REACTOR AND METHOD FOR HYDROGEN PRODUCTION FROM WASTEWATER

NºPublicación:  WO2025232351A1 13/11/2025
Solicitante: 
HUANENG CLEAN ENERGY RES INSTITUTE [CN]
HUANENG ZHANGYE ENERGY CO LTD [CN]
\u4E2D\u56FD\u534E\u80FD\u96C6\u56E2\u6E05\u6D01\u80FD\u6E90\u6280\u672F\u7814\u7A76\u9662\u6709\u9650\u516C\u53F8,
\u534E\u80FD\u5F20\u6396\u80FD\u6E90\u6709\u9650\u516C\u53F8
WO_2025232351_PA

Resumen de: WO2025232351A1

A reactor and method for hydrogen production from wastewater. The reactor for hydrogen production from wastewater comprises: an electrolytic cell (1), a gas-liquid separation assembly (2), a desorption unit (3), a first control valve, and a second control valve, wherein the electrolytic cell (1) has an electrolyte inlet (11) and an electrolyte outlet (12); the gas-liquid separation assembly (2) comprises a gas-liquid separation unit (21), the gas-liquid separation unit (21) has a separation inlet (211) and a separation outlet (212), and the separation inlet (211) is in communication with the electrolyte outlet (12); the desorption unit (3) has a liquid inlet (31), a liquid outlet (32), a carrier gas inlet (33), and a carrier gas outlet (34), the liquid inlet (31) is connected to the separation outlet (212), and the liquid outlet (32) is connected to the electrolyte inlet (11); the first control valve is connected to the separation outlet (212) to control the liquid discharge rate at the separation outlet (212); and the second control valve is connected to the carrier gas inlet (33) to control the gas inlet rate at the carrier gas inlet (33). In hydrogen production using the reactor, the purity can be conveniently adjusted.

TITANIUM ALLOY BIPOLAR PLATE WITH HIGH PITTING POTENTIAL AND LOW RESISTIVITY AND PREPARATION METHOD THEREFOR

NºPublicación:  WO2025231966A1 13/11/2025
Solicitante: 
ANSTEEL BEIJING RES INSTITUTE CO LTD [CN]
ANGANG STEEL COMPANY LTD [CN]
\u978D\u94A2\u96C6\u56E2\u5317\u4EAC\u7814\u7A76\u9662\u6709\u9650\u516C\u53F8,
\u978D\u94A2\u80A1\u4EFD\u6709\u9650\u516C\u53F8
WO_2025231966_A1

Resumen de: WO2025231966A1

Disclosed in the present invention are a titanium alloy bipolar plate with a high pitting potential and a low resistivity and a preparation method therefor. The titanium alloy bipolar plate comprises the following components in percentages by mass: 3.0-5.0% of Mo, 0.1-0.3% of Ni, 0.005-0.05% of Ru and the balance being Ti, and the total content of impurity elements (Fe, O, C, N and H) does not exceed 0.01%. According to the titanium alloy bipolar plate of the present invention, on the basis of meeting the electrical conductivity requirement, the pitting potential of the titanium alloy bipolar plate can be improved, such that the problems of a relatively poor corrosion resistance and a low hydrogen production efficiency caused due to the relatively low pitting potential of the titanium alloy bipolar plate in a service environment of a water electrolysis hydrogen production electrolytic bath are fundamentally solved.

HYDROGEN PLASMOLYSIS

NºPublicación:  US2025347005A1 13/11/2025
Solicitante: 
TETRONICS TECH LIMITED [GB]
Tetronics Technologies Limited
CN_119604645_PA

Resumen de: US2025347005A1

The present invention relates to a method for the combined electrolytic and thermal production of hydrogen gas, the method comprising: (i) providing a plasma treatment unit having a plasma treatment chamber comprising first and second electrodes, and a first gas outlet in fluid communication with said plasma treatment chamber; wherein a base portion of the plasma treatment chamber forms a reservoir of an aqueous electrolyte; wherein the first electrode is comprised within a plasma torch whereby the plasma torch is arranged at a distance above a surface of the reservoir; and wherein the second electrode is submerged in the aqueous electrolyte; (ii) establishing a DC electric potential between the first and second electrodes whilst providing a flow of non-oxidising ionisable gas between the first electrode and the surface of the reservoir to generate and sustain a plasma arc therebetween, thereby producing hydrogen gas in the plasma treatment chamber; and (iii) recovering the hydrogen gas via the first gas outlet. The present invention also relates to a plasma treatment unit.

METHOD FOR MAKING A POLY(TRIAMINO)PYRIMMIDINE PHOTOCATALYST PHOTOELECTRODE

NºPublicación:  US2025347014A1 13/11/2025
Solicitante: 
KING FAHD UNIV OF PETROLEUM AND MINERALS [SA]
KING FAHD UNIVERSITY OF PETROLEUM AND MINERALS
US_2023407500_PA

Resumen de: US2025347014A1

A photoelectrode includes a fluorine-doped tin oxide (FTO) substrate, and a layer of graphitic-poly(2,4,6-triaminopyrimidine) (g-PTAP) nanoflakes at least partially covering a surface of the FTO substrate. Further, the g-PTAP nanoflakes have a width of 0.1 to 5 micrometers (μm). In addition, a method for producing the photoelectrode, and a method for photocatalytic water splitting, in which the photoelectrode is used.

ELECTROLYSIS PLANT, METHOD FOR OPERATING AN ELECTROLYSIS PLANT, AND COMBINATION COMPRISING AN ELECTROLYSIS PLANT AND A WIND TURBINE

NºPublicación:  US2025347008A1 13/11/2025
Solicitante: 
SIEMENS ENERGY GLOBAL GMBH & CO KG [DE]
Siemens Energy Global GmbH & Co. KG
CN_119365633_PA

Resumen de: US2025347008A1

An electrolysis plant includes at least one electrolysis module. The electrolysis module has a plurality of series-connected electrolysis cells. A DC-capable switching device is connected electrically in parallel and has an activatable power resistor such that, in the closed state, a current path through the power resistor can be activated so as to bypass electrolysis cells and to be able to drain excess power through the power resistor. There is also described a method for operating such an electrolysis plant for separating water into hydrogen and oxygen, and to a combination with an electrolysis plant that is connected directly to a wind turbine.

METHOD FOR CATALYTICALLY SPLITTING WATER

NºPublicación:  US2025347013A1 13/11/2025
Solicitante: 
KING FAHD UNIV OF PETROLEUM AND MINERALS [SA]
KING FAHD UNIVERSITY OF PETROLEUM AND MINERALS
US_2023407500_PA

Resumen de: US2025347013A1

A photoelectrode includes a fluorine-doped tin oxide (FTO) substrate, and a layer of graphitic-poly(2,4,6-triaminopyrimidine) (g-PTAP) nanoflakes at least partially covering a surface of the FTO substrate. Further, the g-PTAP nanoflakes have a width of 0.1 to 5 micrometers (μm). In addition, a method for producing the photoelectrode, and a method for photocatalytic water splitting, in which the photoelectrode is used.

BIMETALLIC RUTHENIUM-COBALT ALLOY ELECTROCATALYST FOR HYDROGEN PRODUCTION

NºPublicación:  US2025347011A1 13/11/2025
Solicitante: 
UNIV KING FAHD PET & MINERALS [SA]
KING FAHD UNIVERSITY OF PETROLEUM AND MINERALS

Resumen de: US2025347011A1

An electrode includes a bimetallic ruthenium-cobalt (RuCo) alloy electrocatalyst having a metallic substrate and a layer of a RuCo alloy at least partially covering the surface of the metallic substrate. The layer of the RuCo alloy includes spherical-shaped particles having an average particle size of 0.5 to 5 micrometers (μm). The electrode can be used for electrochemical water splitting applications to generate hydrogen and water.

ELECTROCHEMICAL CELL WITH NIO ELECTRODE

NºPublicación:  US2025347010A1 13/11/2025
Solicitante: 
KING FAHD UNIV OF PETROLEUM AND MINERALS [SA]
KING FAHD UNIVERSITY OF PETROLEUM AND MINERALS
US_2025034732_PA

Resumen de: US2025347010A1

A method of making NiO nanoparticles is described, as well as a method of using NiO nanoparticles as an electrocatalyst component to a porous carbon electrode. The carbon electrode may be made of carbonized filter paper. Together, this carbon-supported NiO electrode may be used for water electrolysis. Using a pamoic acid salt in the NiO nanoparticle synthesis leads to smaller and monodisperse nanoparticles, which support higher current densities.

A TRANSITION METAL-DOPED IRIDIUM-BASED COMPOSITE CATALYST AND ITS PREPARATION AND USE

NºPublicación:  US2025347009A1 13/11/2025
Solicitante: 
CHINA PETROLEUM & CHEM CORP [CN]
SINOPEC RES INSTITUTE OF PETROLEUM PROCESSING CO LTD [CN]
CHINA PETROLEUM & CHEMICAL CORPORATION,
SINOPEC RESEARCH INSTITUTE OF PETROLEUM PROCESSING CO., LTD
JP_2025514283_PA

Resumen de: US2025347009A1

Disclosed are a transition metal-doped iridium-based composite catalyst and its preparation and use. The catalyst is essentially composed of amorphous oxides of iridium and a transition metal. The transition metal is selected from a metal of Group IVB, a metal of Group VB or a combination thereof. In terms of moles, the ratio of the content of iridium to the content of the transition metal in the catalyst is (0.4-0.7):(0.3-0.6). In the XRD spectrum of the catalyst, there is no diffraction peak corresponding to Iridium oxide in rutile phase. There is no diffraction peak corresponding to the crystalline phase of the oxide of the transition metal. The catalyst is in the form of a nano powder, has a uniform bulk structure, high catalytic activity and low usage amount of the precious metal iridium, and has excellent performance when applied to the anode of a proton exchange membrane water electrolyzer.

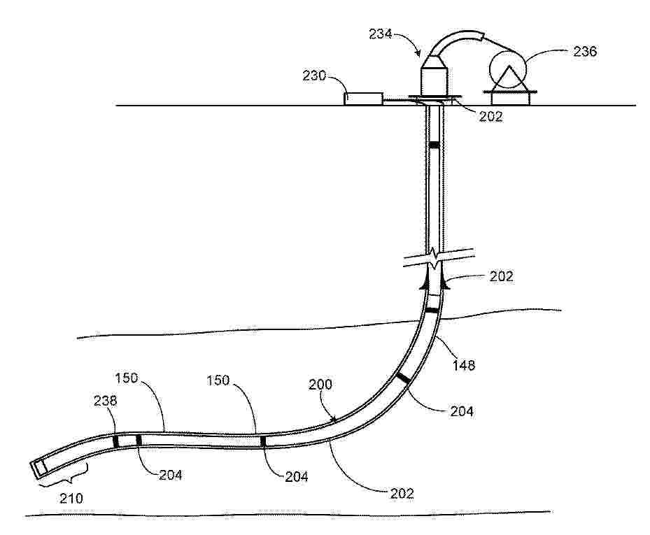
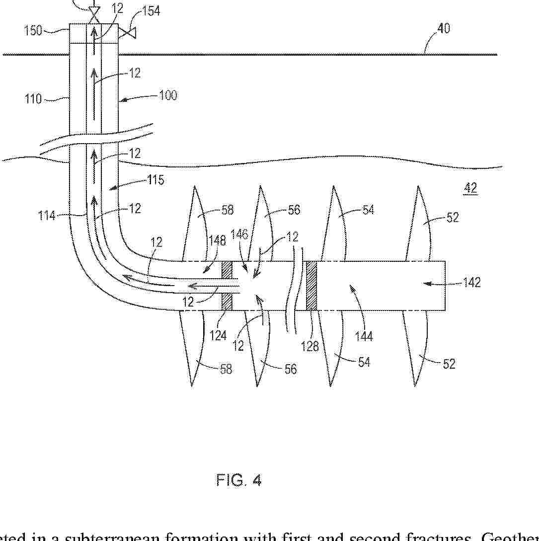
HYDROGEN ECOSYSTEM FOR UPSTREAM OIL PRODUCTION

NºPublicación:  US2025347210A1 13/11/2025
Solicitante: 
CONOCOPHILLIPS COMPANY [US]
CONOCOPHILLIPS COMPANY

Resumen de: US2025347210A1

A hydrogen ecosystem for producing oil and gas is described, where land local to an oil field hosts each of the following components: one or more producing oil wells, one or more non-producing oil wells, and optionally one or more new wells; a wind farm or a solar farm, or both, for generating electricity; said wind farm or a solar farm, or both, electrically connected to an electrolyzer for converting water to hydrogen; said electrolyzer fluidly connected to a compressor for producing compressed hydrogen; said compressor fluidly connected to a high pressure injection line for injecting said compressed hydrogen into a hydrogen storage well (HSW), said hydrogen storage well being a non-producing well that has been plugged and fitted for hydrogen storage; said HSW fluidly connected to a pressure reducing regulator for producing uncompressed hydrogen; said pressure reducing regulator fluidly connected to a pipeline for delivering said uncompressed hydrogen to a hydrogen power unit for converting said uncompressed hydrogen to electricity; said electricity electrically connected to oil production equipment for producing hydrocarbons from said oil field.

Green Hydrogen for the Generation of Electricity and Other Uses

NºPublicación:  US2025347235A1 13/11/2025
Solicitante: 
SKLAR ALFRED [US]
Sklar Alfred
WO_2023225066_PA

Resumen de: US2025347235A1

The disclosure provides systems and′methods for generating electricity, while using a portion of the generated electricity and/or thermal energy (heat) for producing green hydrogen through the electrolysis of water. Using this protocol, a first round of electricity can be generated at a combustion device, i.e., a combustion turbine unit, and the excess thermal energy (heat) generated can be used to generate a second round of electricity, in order to evacuate any contaminating gases from either the first round or the second round of electrical power generation, the contaminating gases are made to flow through a chimney stack and dispersed into the environment.

GENERATING HYDROGEN FROM REFINERY WASTE AND CONSUMER WASTE PLASTIC FOR SUPPLY TO HYDROPROCESSING

NºPublicación:  US2025346818A1 13/11/2025
Solicitante: 
SAUDI ARABIAN OIL COMPANY [SA]
Saudi Arabian Oil Company

Resumen de: US2025346818A1

Electrical power derived from a renewable energy source is used to perform electrolysis of water to produce oxygen and hydrogen. A feed stream includes consumer waste plastics, a waste stream from a hydrocarbon refinery, or both. The feed stream is partially oxidized to produce syngas. At least a portion of the carbon monoxide of the syngas is reacted with water to produce additional carbon dioxide and hydrogen. A hydrocarbon feed stream is hydroprocessed using at least a portion of the hydrogen generated by electrolysis and at least a portion of the hydrogen from the syngas to produce a hydroprocessing product stream including a saturated hydrocarbon. At least a portion of the carbon dioxide of the syngas is hydrogenated using at least a portion of the hydrogen generated by electrolysis to produce a product stream including a hydrocarbon, an oxygenate, or both.

Catalysts and processes for the direct production of liquid fuels from carbon dioxide and hydrogen

NºPublicación:  US2025346542A1 13/11/2025
Solicitante: 
INFINIUM TECH LLC [US]
Infinium Technology, LLC
AU_2025202662_A1

Resumen de: US2025346542A1

Embodiments of the present invention relates to two improved catalysts and associated processes that directly converts carbon dioxide and hydrogen to liquid fuels. The catalytic converter is comprised of two catalysts in series that are operated at the same pressures to directly produce synthetic liquid fuels or synthetic natural gas. The carbon conversion efficiency for CO2 to liquid fuels is greater than 45%. The fuel is distilled into a premium diesel fuels (approximately 70 volume %) and naphtha (approximately 30 volume %) which are used directly as “drop-in” fuels without requiring any further processing. Any light hydrocarbons that are present with the carbon dioxide are also converted directly to fuels. This process is directly, applicable to the conversion of CO2 collected from ethanol plants, cement plants, power plants, biogas, carbon dioxide/hydrocarbon mixtures from secondary oil recovery, and other carbon dioxide/hydrocarbon streams. The catalyst system is durable, efficient and maintains a relatively constant level of fuel productivity over long periods of time without requiring re-activation or replacement.

PRODUCTION APPARATUS AND METHOD FOR HIGH PURITY HYDROGEN

NºPublicación:  US2025346486A1 13/11/2025
Solicitante: 
KOREA INST ENERGY RES [KR]
KOREA INSTITUTE OF ENERGY RESEARCH

Resumen de: US2025346486A1

An embodiment of the present disclosure provides a production apparatus for high purity hydrogen, the production apparatus including: a decomposition reaction unit configured to decompose ammonia through ammonia decomposition reaction and discharge reaction products including hydrogen and nitrogen produced from the ammonia decomposition reaction and non-reacting ammonia; an adsorption refinement unit configured to discharge intermediate refined products by separating or removing ammonia from the reaction products; and a hydrogen separation membrane configured to discharge a high-purity hydrogen product by refining high-purity hydrogen by separating and filtering the intermediate refined products.

PHOTOCATALYTIC SPLITTING OF WATER

NºPublicación:  US2025346485A1 13/11/2025
Solicitante: 
OXFORD UNIV INNOVATION LIMITED [GB]
Oxford University Innovation Limited
MX_2024000922_A

Resumen de: US2025346485A1

Photocatalytic water-splitting processes are described using an aqueous solution of at least one neutral salt, where the process is conducted at a temperature of 200-400° C. When compared with conventional photocatalytic water-splitting processes, the processes of the invention give rise to notably increased activity and quantum efficiency.

HYDROPROCESSING FOR PRODUCING CLEAN FUELS AND CHEMICALS WITH REDUCED CARBON FOOTPRINT

NºPublicación:  US2025346544A1 13/11/2025
Solicitante: 
SAUDI ARABIAN OIL COMPANY [SA]
Saudi Arabian Oil Company

Resumen de: US2025346544A1

Electrical power derived from a renewable energy source is used to perform water electrolysis to produce oxygen and hydrogen. A flue gas and heat are produced from combustion of a fuel using at least a portion of the oxygen generated by electrolysis. A feed stream including hydrocarbon oil is hydroprocessed using the generated heat and at least a portion of the hydrogen generated by electrolysis to produce a product including a saturated hydrocarbon. At least a portion of the flue gas is hydrogenated using at least a portion of the hydrogen generated by electrolysis to produce a second product stream including a hydrocarbon, an oxygenate, or both.

HYDROGEN GENERATION

NºPublicación:  WO2025233484A1 13/11/2025
Solicitante: 
ORIGIN21 LTD [GB]
ORIGIN21 LTD
WO_2025233484_PA

Resumen de: WO2025233484A1

An apparatus (1) for generating hydrogen, the apparatus (1) comprising a housing (10) containing a first electrode (11) and a second electrode (12), each of the first electrode (11) and second electrode (12) being for submersion within water located within the housing (10), the first electrode (11) surrounding the second electrode (12), wherein the first electrode (11) is of cylindrical form and the second electrode (12) is of at least part-conical or frusto-conical form.

REFORMER INTEGRATED GASIFICATION FOR PRODUCING HYDROGEN

NºPublicación:  EP4647396A1 12/11/2025
Solicitante: 
TECHNIP ENERGIES FRANCE [FR]
Technip Energies France
EP_4647396_PA

Resumen de: EP4647396A1

There is described a hydrogen production system comprising: a gasification sub-system to produce a syngas stream from a biomass and/or refuse derived fuel feed stream; and a steam methane reformer (SMR) sub-system to produce an SMR syngas stream from a hydrocarbon feed, and to produce a low carbon hydrogen final product by integrating the syngas stream from the gasification sub-system and the SMR syngas stream.

ELECTROCHEMICAL METHOD THAT FACILITATES THE RECOVERY OF CARBON DIOXIDE FROM ALKALINE WATER BY THE ACIDIFICATION OF SUCH WATER SOURCES ALONG WITH THE CONTINUOUS HYDROGEN GAS PRODUCTION

NºPublicación:  EP4646395A1 12/11/2025
Solicitante: 
US GOV SEC NAVY [US]
THE GOVERNMENT OF THE UNITED STATES OF AMERICA, AS REPRESENTED BY THE SECRETARY OF THE NAVY
WO_2024129657_PA

Resumen de: WO2024129657A1

The present invention provides a device for carbon dioxide recovery from alkaline water using a module having at least three compartments where each compartment is separated by an electrode pair (anode and cathode) with electrochemical reactions occurring at the electrodes. The electrodes can be in a unipolar or bipolar configuration. Multiple electrochemical modules can be electrically connected in series, in parallel, or in a combination of both series and parallel. Also disclosed it the related process for recovering carbon dioxide from alkaline water.

COOLING SYSTEM FOR AN ELECTROCHEMICAL PLANT

NºPublicación:  EP4647532A2 12/11/2025
Solicitante: 
ELECTRIC HYDROGEN CO [US]
Electric Hydrogen Co
EP_4647532_PA

Resumen de: EP4647532A2

The present disclosure advantageously provides an improved cooling system for an electrochemical plant. The configurations disclosed herein provide advantages and improvements in a cooling system for the electrochemical plant. The cooling system advantageously cools multiple subsystems within the plant using dry coolers, thereby easing maintenance and access to various components within the plant, minimizing or reducing the amount of process piping within the plant used to cool the multiple subsystems, and reducing the complexity of the overall plant.

接着固定式水電解モジュール

NºPublicación:  JP2025169202A 12/11/2025
Solicitante: 
テクロス・インコーポレイテッド
JP_2025169202_PA

Resumen de: AU2025202385A1

The present invention is an adhesive-fixed electrolysis module comprising a single stack, the single stack having a separator, a pair of bipolar plates, a pair of gaskets, a pair of diffusion layers, a pair of electrodes, and a cell frame, wherein the bipolar plates, the gaskets, 5 the diffusion layers, and the electrodes are sequentially arranged on the cathode and anode sides, respectively, with respect to the separator, forming a symmetrical structure, wherein the separator, the bipolar plates, the gaskets, the diffusion layers, and the electrodes are stacked in a zero-gap manner within the cell frame, and wherein the bipolar plates are adhered and fixed to the cell frame using an adhesive, thereby simplifying product assembly 10 and reducing assembly costs compared to a single stack fixing method using welding, riveting, bolting, etc. between conventional parts. The present invention is an adhesive-fixed electrolysis module comprising a single stack, the single stack having a separator, a pair of bipolar plates, a pair of gaskets, a pair of 5 diffusion layers, a pair of electrodes, and a cell frame, wherein the bipolar plates, the gaskets, the diffusion layers, and the electrodes are sequentially arranged on the cathode and anode sides, respectively, with respect to the separator, forming a symmetrical structure, wherein the separator, the bipolar plates, the gaskets, the diffusion layers, and the electrodes are stacked in a zero-gap manner within the cell frame, and wher

CATALYST FOR DECOMPOSITION OF AMMONIA, AND METHOD FOR DECOMPOSITION OF AMMONIA

NºPublicación:  EP4647161A1 12/11/2025
Solicitante: 
LG CHEMICAL LTD [KR]
LG CHEM, LTD
EP_4647161_PA

Resumen de: EP4647161A1

The present disclosure relates to a catalyst for decomposition of ammonia and a method for decomposition of ammonia.

Hydrogen charging system and method

NºPublicación:  KR20250160290A 12/11/2025
Solicitante: 
티유브이슈드코리아주식회사
KR_20250160290_PA

Resumen de: KR20250160290A

본 발명의 일 실시예에 따른 수소 충전 시스템은, 복수의 수소 튜브 트레일러에 수소를 순차적으로 충전하기 위한 수소 충전 시스템에 있어서, 외부로부터 투입되는 물을 분해하여 수소를 생성하는 수전해기; 상기 수전해기에서 생성된 수소를 일시적으로 저장하는 버퍼탱크; 상기 버퍼탱크로부터 배출되는 수소의 압력인 제1 압력값을 측정하는 제1 압력센서; 상기 버퍼탱크로부터 분기된 후 이송되는 수소를 압축시키는 압축기; 상기 압축기로부터 압축되되, 상기 수소 튜브 트레일러에 충전될 수소를 저장하는 저장탱크; 상기 버퍼탱크로부터 분기된 후 상기 압축기를 향하지 않는 수소 또는 상기 압축기에서 압축된 후 상기 저장탱크로 저장되기 전에 우회되는 수소를 내측에 수용하는 수소배관; 상기 수소배관의 내측에 수용된 수소의 압력인 제2 압력값을 측정하는 제2 압력센서; 상기 제1 압력값과 제2 압력값을 이용하여 수소의 이송방향을 제어하는 제어부; 및 상기 복수의 수소 튜브 트레일러에 수소가 충전되도록 상기 저장탱크가 일측에 배치되는 충전 스테이션;을 포함할 수 있다.

固体電気化学セルスタック

NºPublicación:  JP2025537021A 12/11/2025
Solicitante: 
ネーデルランドセ・オルガニサティ・フォール・トゥーヘパスト-ナトゥールウェテンスハッペライク・オンデルズーク・テーエヌオー
JP_2025537021_PA

Resumen de: CN120226171A

The present disclosure relates to an electrochemical cell stack comprising solid state electrochemical cells (20), an electrically conductive separator (30); and a sealing element (40). The separator comprises: a central portion (31) having an oppositely recessed support surface (32) supporting the solid oxide cell, and a contact surface (34) opposite the recessed support surface contacting an adjacent solid state electrochemical cell; and a boundary portion (36) providing a relatively elevated top (37) and upstanding side walls (38). A sealing element (40) extends between an elevated top surface of the boundary portion and an opposing support surface (39) of an adjacent bulkhead. The spacing distance between the concave support surface and the contact surface of the adjacent separator, defined by the combined height of the sealing element and the upstanding side wall, is matched to the thickness of the solid state electrochemical cell.

PLATE ASSEMBLY, ELECTROLYSER AND METHOD FOR PRODUCING A PLATE ASSEMBLY

NºPublicación:  EP4647534A1 12/11/2025
Solicitante: 
SCHAEFFLER TECHNOLOGIES AG [DE]
Schaeffler Technologies AG & Co. KG
EP_4647534_PA

Resumen de: EP4647534A1

Eine Plattenanordnung (1) eines Stapels elektrochemischer Zellen (2) umfasst ein zumindest teilweise als 3D-Druck-Element ausgebildetes Plattenelement (3), in welchem mehrere Schichten (6, 7, 8) parallel zueinander angeordnet sind, die jeweils durchbrochene, zur Durchleitung eines Fluids geeignete Strukturen aufweisen, wobei die Feinheit der Durchbrechungen (17) von Schicht (6, 7, 8) zu Schicht (6, 7, 8) variiert, und wobei ein Temperatursensor (19), der an ein Kabel (20) angeschlossen ist, welches durch mehrere der genannten Schichten (6, 7, 8) verläuft, an diejenige Schicht (8) grenzt, welche die feinsten Durchbrechungen (17) aufweist.

用于产生和处理来自一个或多个加压电解槽堆的两相流出物的方法和包括一个或更多个单体加压电解槽堆的电解槽系统

NºPublicación:  CN120936421A 11/11/2025
Solicitante: 
蒂森克虏伯新纪元股份有限及两合公司
CN_120936421_PA

Resumen de: AU2024237545A1

A method for generating and treating a two-phase outflow from one or more pressurised electrolyser stacks which are adapted to electrolyse water into hydrogen and oxygen, whereby a pump supplies a catholytic fluid flow from one first gas liquid gravitational separator vessel to the electrolyser stacks and whereby a further pump supplies an anolytic fluid flow from one second gas liquid gravitational separator vessel to the electrolyser stacks, and whereby at least one cyclone type gas liquid separator receives combined outflows from the catholytic chambers and/or receives combined outflows from anolytic chambers respectively inside corresponding gravitational gas liquid separator vessel whereby further, the at least one cyclone type gas liquid separator separates the gas from the liquid along a generally horizontal cyclonic rotation axis inside the gas liquid gravitational separator vessel. An electrolyser system is also provided.

用于碱性电解系统的给水制备方法以及给水制备系统

NºPublicación:  CN120936752A 11/11/2025
Solicitante: 
蒂森克虏伯新纪元股份有限及两合公司
CN_120936752_PA

Resumen de: AU2024214359A1

Feedwater preparation system in a water electrolyser adapted to produce hydrogen and oxygen in one or more pressurised electrolyser stacks (2) using alkaline water and comprising a product gas conditioning system that has a safety valve out-blow material stream pipe (11) which is connected to a feedwater vessel (9), and/or has a depressurisation stream pipe (31) from a gas cleaning vessel which is connected to the feedwater vessel (9).

Procédé de fabrication d’une céramique nanoarchitecturée poreuse pour électrode de cellule d’électrolyseur

NºPublicación:  FR3161913A1 07/11/2025
Solicitante: 
COMMISSARIAT ENERGIE ATOMIQUE [FR]
Commissariat \u00E0 l'Energie Atomique et aux Energies Alternatives
FR_3161913_PA

Resumen de: FR3161913A1

Procédé de fabrication d’une céramique nanoarchitecturée poreuse (200) pour électrode de cellule d’électrolyseur (100), notamment pour électrode de cellule d’électrolyseur à haute température (également connue selon l’acronyme EHT), le procédé comprenant les étapes suivantes de : fourniture d’une résine comprenant un photoréactif polymérique, un solvant, par exemple un solvant organique, et une charge comportant au moins un précurseur minéral de la céramique, impression 3D de la résine selon un motif prédéterminé de sorte à former un squelette nanoarchitecturé poreux (300), par exemple sous forme de nid d’abeilles ou sous forme tétrakaidécahédrale, etfrittage du squelette nanoarchitecturé poreux (300) de sorte à obtenir une céramique nanoarchitecturée poreuse (200). Figure 4

副生成物の部分オキシ燃料燃焼およびCO2の分離によるCO2からの合成燃料の製造

NºPublicación:  JP2025536795A 07/11/2025
Solicitante: 
イエフペエネルジヌヴェル
JP_2025536795_PA

Resumen de: CN120239739A

The invention relates to a device/method for capturing/converting CO2. The invention relates to a process for the production of CO and water, comprising/using a CO2 capture unit (2) that produces CO2 (3), a water electrolysis unit (5) that converts water (4) into oxygen (6) and hydrogen (7), an RWGS unit (8) that treats CO2 with hydrogen (7) and produces an RWGS gas (9) enriched in CO and water, an FT unit (13) that converts the RWGS gas and produces an FT effluent (14), a first separation unit (15) that treats the FT effluent and produces a hydrocarbon effluent (17) and a gas effluent (33), a second separation unit (34) separating the effluent gas into a CO2-lean gas (18) and a CO2-rich gas (35) fed to the RWGS unit, a partial oxycombustion unit (28) oxidizing the CO2-lean gas and producing CO fed to the FT unit, a hydrogen unit (20) treating the hydrocarbon effluent to produce a hydrocarbon fraction (21).

用于在碱性介质中电解的钙钛矿电极

NºPublicación:  CN120917183A 07/11/2025
Solicitante: 
星际之门氢解决方案公司
CN_120917183_PA

Resumen de: WO2024160929A1

An electrode for use in the electrolysis of water under alkaline conditions, comprising a nickel metal substrate, a ceramic material with a perovskite-type structure comprising an oxide of at least one metal selected from among lanthanides including lanthanum, cerium and praseodymium, where said ceramic material is forming a coating on said nickel metal substrate, and metal nanoparticles are socketed into the said ceramic material. The metal nanoparticles facing the alkaline solution have electrochemical activity, whereas the metal nanoparticles facing the said metal substrate form an anchoring points between the metal substrate and the said ceramic material.

水電解システム、水供給システム、および水供給方法

NºPublicación:  JP2025167806A 07/11/2025
Solicitante: 
株式会社豊田中央研究所
JP_2025167806_PA

Resumen de: JP2025167806A

【課題】水素の生成効率を向上させた上で、水電解装置の劣化を抑制する。【解決手段】水電解システムは、水の電気分解を行う水電解部と、水電解部に供給される水を貯蔵するタンクと、タンクに水を供給する供給部と、タンクに貯蔵された水量を取得する水量取得部と、タンクに貯蔵された水の温度を取得する温度取得部と、タンクに貯蔵された水量と水の温度に応じて、供給部からタンクに供給される水量を制御する制御部と、を備え、制御部は、タンク内の水量が第1水量未満の場合に、タンク内の水量が第1水量よりも多い第2水量になるまで供給部から水を供給し、タンク内の水量が第1水量以上、かつ、タンク内の水の温度が基準温度よりも高い場合に、タンク内の水量が第2水量よりも多い第3水量になるまで供給部から水を供給する。【選択図】図1

水電解システムおよび水電解装置の制御方法

NºPublicación:  JP2025167807A 07/11/2025
Solicitante: 
株式会社豊田中央研究所
JP_2025167807_PA

Resumen de: JP2025167807A

【課題】水電解装置の劣化を抑制しつつ、高い水素生成効率を実現する。【解決手段】水電解システムは、水の電気分解を行う水電解部と、水電解部に電力を供給する電力供給部と、電力供給部から水電解部に供給される電流の大きさを検出する電流検出部と、電気分解される水の温度である水温度を取得する温度取得部と、取得された水温度が予め設定された上限温度以下となるように、電力供給部から水電解部に供給される電力を制御する制御部と、を備え、制御部は、電流検出部により検出された検出電流の増加に応じて、上限温度を低下させる【選択図】図1

水電解システム

NºPublicación:  JP2025167582A 07/11/2025
Solicitante: 
トヨタ自動車株式会社
JP_2025167582_PA

Resumen de: US2025333854A1

A water electrolysis system that generates hydrogen and oxygen by electrolysis of water includes a water electrolysis cell including an anode, a cathode, and an electrolyte membrane sandwiched between the anode and the cathode, and a control device that controls electric power supplied to the water electrolysis cell, wherein the control device performs a potential changing process of changing a potential of the anode either or both of upon starting of the water electrolysis system and during continuous operation of the water electrolysis system, and the potential changing process includes a potential lowering process of lowering the potential of the anode to a predetermined potential.

AMMONIA DECOMPOSITION OVER MEDIUM ENTROPY METAL ALLOY CATALYSTS

NºPublicación:  WO2025231009A2 06/11/2025
Solicitante: 
SAUDI ARABIAN OIL COMPANY [SA]
ARAMCO SERVICES COMPANY [US]
SAUDI ARABIAN OIL COMPANY,
ARAMCO SERVICES COMPANY
WO_2025231009_A2

Resumen de: WO2025231009A2

A method of catalytic ammonia decomposition is provided. The method includes: flowing ammonia into a reactor charged with a medium entropy metal alloy (MEA) catalyst including a first principal metal, a second principal metal, and a third principal metal, where each of the principal metals is independently selected without repetition from the group consisting of Co, Cr, Fe, Mn, Ni, Al, Cu, Zn, Ti, Zr, Mo, V, Ru, Rh, Pd, Ag, W, Re, Ir, Pt, Au, Ce, Y, Yb, Sn, Ga, In, and Be; and catalytically decomposing the ammonia into hydrogen and nitrogen over the MEA catalyst in the reactor at a reaction temperature between 200 °C and 900 °C.

POWER SYSTEM, CONTROL DEVICE, AND CONTROL METHOD

NºPublicación:  AU2024244811A1 06/11/2025
Solicitante: 
ENEOS CORP
ENEOS CORPORATION
AU_2024244811_PA

Resumen de: AU2024244811A1

Provided is a configuration capable of improving the operation rate of a hydrogen production device for producing hydrogen using power supplied from multiple power sources using different renewable energies. A power system 1 according to one embodiment of the present disclosure comprises: a hydrogen production device 41 that produces hydrogen using power supplied from different types of renewable energy generators 21, 31; and an information processing device 71 that causes power to be supplied to the hydrogen production device 41 from a renewable energy generator, the output of which is reduced, from among the renewable energy generators 21, 31.

HIGH PRESSURE GASKET FOR AN ELECTROLYSIS DEVICE

NºPublicación:  WO2025230800A1 06/11/2025
Solicitante: 
FED MOGUL POWERTRAIN LLC [US]
FEDERAL-MOGUL POWERTRAIN LLC
WO_2025230800_PA

Resumen de: WO2025230800A1

The electrolysis device includes a plurality of plates that have a plurality of sets of aligned fluid openings. At least one of the sets of aligned fluid openings is configured for conveying high pressure hydrogen gas. At least one gasket, which has an annular shape and is made of an elastomeric material, surrounds at least one of the sets of aligned fluid openings to establish a fluid-tight seal between at least two of the plurality of plates. The at least one gasket has a generally constant cross-sectional shape around a central axis, the cross-sectional shape having a sealing surface that includes a pair of peaks that are spaced radially apart from one another and that includes a pair of elevated plateaus on opposite radial sides of the pair of peaks.

AMMONIA DECOMPOSITION OVER SUPPORTED MEDIUM ENTROPY METAL ALLOY CATALYSTS

NºPublicación:  WO2025230786A1 06/11/2025
Solicitante: 
SAUDI ARABIAN OIL COMPANY [SA]
ARAMCO SERVICES COMPANY [US]
SAUDI ARABIAN OIL COMPANY,
ARAMCO SERVICES COMPANY
WO_2025230786_A1

Resumen de: WO2025230786A1

A method of catalytic ammonia decomposition, where the method includes: flowing ammonia into a reactor charged with a supported medium entropy metal alloy (MEA) catalyst including MEA particles supported on a support, the MEA particles including a first principal metal, a second principal metal, and a third principal metal, where each of the principal metals is independently selected without repetition from the group consisting of Co, Cr, Fe, Mn, Ni, Al, Cu, Zn, Ti, Zr, Mo, V, Ru, Rh, Pd, Ag, W, Re, Ir, Pt, Au, Ce, Y, Yb, Sn, Ga, In, and Be; and catalytically decomposing the ammonia into hydrogen and nitrogen over the supported MEA catalyst in the reactor at a reaction temperature between 200 °C and 900 °C.

METHOD FOR OPERATING AN ELECTROCHEMICAL SYSTEM, COMPUTING UNIT

NºPublicación:  WO2025228738A1 06/11/2025
Solicitante: 
ROBERT BOSCH GMBH [DE]
ROBERT BOSCH GMBH
WO_2025228738_PA

Resumen de: WO2025228738A1

The invention relates to a method for operating at least one electrochemical system (1), for example an electrolysis system for producing hydrogen, wherein software is used during operation of the electrochemical system (1), which software is at least once updated or replaced by subsequent software, and wherein the updated software or the subsequent software is tested and/or validated at least in parts. According to the invention, (a) a virtual operating environment is generated by means of a simulation, which virtual operating environment reproduces an actual operating state using real operating data, (b) the updated software or subsequent software is executed within the virtual operating environment, and (c) the updated software or subsequent software is tested and/or validated on the basis of the actual operating state in parallel with ongoing operation. The invention also relates to a computing unit (4) which is designed to carry out steps of a method according to the invention.

A POROUS TRANSPORT LAYER WITH A SUBSTANTIALLY FLAT SURFACE AND METHOD FOR PRODUCING THE SAME

NºPublicación:  WO2025228586A1 06/11/2025
Solicitante: 
SMOLTEK AB [SE]
SMOLTEK AB
WO_2025228586_PA

Resumen de: WO2025228586A1

A porous transport layer, PTL, (200) for a water electrolyzer (100). The porous transport layer comprises a porous layer (210), where the porous layer (210) is a porous structure comprising irregular pores (212) and solid sections (213). At least a first surface (211) of the porous layer (210) is formed by a first plurality of solid sections (213). At least some of the solid sections (213) in the first plurality have at least one surface that is substantially flat and arranged facing outwards from the porous layer such that it forms part of the first surface (211).

Plattenanordnung, Elektrolyseur und Verfahren zur Herstellung einer Plattenanordnung

NºPublicación:  DE102024112692A1 06/11/2025
Solicitante: 
SCHAEFFLER TECHNOLOGIES AG [DE]
Schaeffler Technologies AG & Co. KG
DE_102024112692_PA

Resumen de: DE102024112692A1

Eine Plattenanordnung (1) eines Stapels elektrochemischer Zellen (2) umfasst ein zumindest teilweise als 3D-Druck-Element ausgebildetes Plattenelement (3), in welchem mehrere Schichten (6, 7, 8) parallel zueinander angeordnet sind, die jeweils durchbrochene, zur Durchleitung eines Fluids geeignete Strukturen aufweisen, wobei die Feinheit der Durchbrechungen (17) von Schicht (6, 7, 8) zu Schicht (6, 7, 8) variiert, und wobei ein Temperatursensor (19), der an ein Kabel (20) angeschlossen ist, welches durch mehrere der genannten Schichten (6, 7, 8) verläuft, an diejenige Schicht (8) grenzt, welche die feinsten Durchbrechungen (17) aufweist.

- RUTHENIUM-NICKEL FOAM COMPOSITE CATALYST METHOD OF MANUFACTURING SAME AND HYDROGEN EXTRACTION SYSTEM USING SAME

NºPublicación:  KR20250158379A 06/11/2025
Solicitante: 
포항공과대학교산학협력단
KR_20250158379_PA

Resumen de: WO2025230390A1

A ruthenium-nickel foam catalyst composite, a preparation method therefor, and a hydrogen extraction system (10) using same are disclosed. Specifically, provided is the method for preparing a catalyst composite used for ammonia decomposition, comprising the steps of: (a) making a porous support, which is in the form of a three-dimensional structure having pores and includes a first metal, come into contact with an acidic aqueous solution so as to pretreat the porous support; (b) preparing a second metal precursor aqueous solution comprising water and a second metal precursor that includes a second metal; and (c) using the pretreated porous support and the second metal precursor aqueous solution so as to support a catalyst including the second metal on a part or all of the surface of the porous support, thereby preparing a catalyst composite. The present invention provides a low-loading noble metal catalyst by maximizing the utilization of supported noble metals through selective adsorption of Ru metal.

冷却された双極電極を伴うアルカリ電解槽

NºPublicación:  JP2025536460A 06/11/2025
Solicitante: 
スティースダルハイドロゲンエー/エス
JP_2025536460_PA

Resumen de: US2025236972A1

Electrolyzer for production of hydrogen gas and comprising a stack of bipolar electrodes sandwiching ion-transporting membranes between each two of the bipolar electrodes. Each bipolar electrode comprises two metal plates welded together back-to-back forming a coolant compartment in between and having a respective anode surface and an opposite cathode surface, each of which is abutting one of the membranes. The plates are embossed with a major vertical channel and minor channels in a herringbone pattern for transport of oxygen and hydrogen gases. The embossed herringbone pattern is provided on both sides of the metal plates so as to also provide coolant channels in a herringbone pattern inside the coolant compartment.

水電解装置

NºPublicación:  JP2025166457A 06/11/2025
Solicitante: 
株式会社堤水素研究所
JP_2025166457_PA

Resumen de: JP2025166457A

【課題】水の電気分解において、反応が進行する場所は電極表面の気体と液体の界面-すなわち固体、気体、液体の三相の界面の極めて限られた領域で反応が進む。つまり反応が進行する場所は電極表面の気体と液体の界面の狭い範囲に限定される。この狭い反応領域の一点に水の二分子もしくは水酸基の4分子が同時に接触しなければ水素分子もしくは酸素分子は発生せず極めて限定された反応機構となる。【解決手段】負極と正極と中間電極を有し、負極と正極との間に中間電極を配した少なくとも2組の電極群において、一方の電極群の負極と他方の電極群の正極との間に中間電極が配された水電解装置とすることにより反応面が線から面に広がり効率の良い水電解が可能となる。【選択図】図1A

水電解装置

NºPublicación:  JP2025166415A 06/11/2025
Solicitante: 
株式会社フジタ
JP_2025166415_PA

Resumen de: JP2025166415A

【課題】浄水器の劣化をおさえながら、水電解用の水を冷却および浄化し、十分な量を水電解セルに供給すること。【解決手段】水電解装置1は、水電解反応により水素および酸素を生成する水電解セルと、前記水電解セルで使用された水を貯蔵する水タンクと、前記水タンクに接続され前記水タンクから供給された水を冷却する熱交換器と、前記熱交換器に接続され前記熱交換器で冷却された水を浄化する浄水器と、前記水タンクから供給された水が前記熱交換器および前記浄水器を介して前記水電解セルに流れる第1流路92と、前記水タンクから供給された水が前記熱交換器および前記浄水器を介さずに直接前記水電解セルに流れる第2流路93と、前記水電解セルから前記水タンクに水が流れる第3流路と、を備える。【選択図】図1

二酸化炭素の回収方法、二酸化炭素回収システム

NºPublicación:  JP2025166373A 06/11/2025
Solicitante: 
鹿島建設株式会社
JP_2025166373_PA

Resumen de: JP2025166373A

【課題】水の電気分解を利用した二酸化炭素の回収方法であって、回収を確実に見込める方法を提供すること。【解決手段】本発明の回収方法は、水を電気分解した電解装置の陰極室32Bから取り出したアルカリ性の陰極側電解液35Bを、二酸化炭素を含む気体で曝気する曝気工程と、曝気した陰極側電解液35Bを酸性にする酸性化工程と、酸性にした陰極側電解液35Bを加熱して、気体で放出された二酸化炭素を回収する二酸化炭素回収工程とを有する。各工程において陰極側電解液35Bに対する二酸化炭素の溶解と放出を制御することで、二酸化炭素を効率的に回収することができる。【選択図】図1

AN AMMONIA ELECTROLYSIS CELL

NºPublicación:  WO2025230473A1 06/11/2025
Solicitante: 
NANYANG TECHNOLOGICAL UNIV [SG]
THE CHANCELLOR MASTERS AND SCHOLARS OF THE UNIV OF CAMBRIDGE [GB]
NANYANG TECHNOLOGICAL UNIVERSITY,
THE CHANCELLOR, MASTERS AND SCHOLARS OF THE UNIVERSITY OF CAMBRIDGE
WO_2025230473_PA

Resumen de: WO2025230473A1

The present disclosure relates broadly to ammonia electrochemical cells. The ammonia electrolysis cell may comprise: a chamber for containing an electrolyte; two electrodes disposed within the chamber; and an anion exchange membrane disposed between the electrodes, wherein each electrode comprises a bifunctional catalyst having ammonia oxidation reaction activity and hydrogen evolution reaction activity, and wherein each electrode is capable of alternating in polarity when subjected to an alternating potential. There is also disclosed herein a method of operating an ammonia electrolysis cell as well as the use of an ammonia electrolysis cell to produce hydrogen from ammonia.

WATER ELECTROLYZER

NºPublicación:  WO2025231331A1 06/11/2025
Solicitante: 
VOLTA ENERGY INC [US]
VOLTA ENERGY, INC
WO_2025231331_PA

Resumen de: WO2025231331A1

A direct impure water electrolysis (DIWE) approach generates green hydrogen in a modified proton-exchange membrane pure water electrolyzer (PEM-PWE), that avoids fouling, corrosion, deactivation, and side reactions normally caused by the ions in impure or saline waters. Conventional electrolyzers require ultrapure deionized (DI) water as feed because: 1) the proton-exchange membrane (PEM) and electrocatalysts are readily poisoned by the anions, e.g., chloride, and cations, e.g., sodium, calcium, and magnesium that are present in seawater or brackish water; and 2) the chloride anions readily form chlorine at the PEM-electrolyzer anode, which is toxic and corrosive. This adds substantially to the cost and complexity of the electrolyzer plant due to the water treatment plant needed for producing ultrapure DI water. The tolerance of impure water as described herein avoids reverse osmosis and deionization requirements steps which is beneficial for use in semi-arid regions with a paucity of fresh water.

CONTAINED HYDROGEN GENERATION SYSTEM

NºPublicación:  WO2025231104A1 06/11/2025
Solicitante: 
GREEN FUEL LLC [US]
GREEN FUEL, LLC
WO_2025231104_PA

Resumen de: WO2025231104A1

A contained hydrogen generation system ("system") comprises a high-pressure containment vessel ("vessel"), one or more proton-exchange membrane ("PEM") cells, an oxygen-water separator, and a passive dual regulator with relative differential venting ("regulator"). The vessel defines a hydrogen plenum. The PEM and the oxygen-water separator are disposed in the hydrogen plenum. The regulator includes a hydrogen fluid path in fluid communication with the hydrogen plenum, an exterior hydrogen storage vessel, and an exterior of the vessel, and also includes an oxygen fluid path in fluid communication with the oxygen-water separator, an exterior oxygen storage vessel, and an exterior of the vessel. The regulator regulates pressure imbalances between an oxygen-side of the system and a hydrogen-side of the system, and vents oxygen and hydrogen to an exterior of the vessel to allow collection of both hydrogen and oxygen and avoid rupture of a PEM in the one or more PEM cells.

DECOUPLING TYPE ELECTROCHEMICAL CARBON DIOXIDE CAPTURE SYSTEM

NºPublicación:  WO2025227539A1 06/11/2025
Solicitante: 
SICHUAN UNIV [CN]
\u56DB\u5DDD\u5927\u5B66
WO_2025227539_PA

Resumen de: WO2025227539A1

The present invention belongs to the technical field of carbon dioxide capture. Provided is a decoupling type electrochemical carbon dioxide capture system. The system comprises an electrolysis reactor, a carbon dioxide absorption tower and a carbon dioxide desorption tower. The system can achieve the electrochemical capture and purification of ultralow-concentration carbon dioxide in an oxygen-containing carbon dioxide environment. In practical use, an external power supply can be used for supplying power to the system, and the pH environments of a solution at a cathode and an anode are changed by means of an electrochemical PCET reaction to promote the enrichment of OH- in a cathode region and the enrichment of H+ in an anode region, thereby achieving the absorption of ultralow-concentration carbon dioxide and the release of high-purity carbon dioxide; and an anode liquid is reduced and regenerated outside the system by means of hydrogen generated by the cathode, thereby achieving low-energy-consumption continuous stable carbon dioxide capture and purification.

PROCESS FOR SPLITTING WATER

NºPublicación:  WO2025227188A1 06/11/2025
Solicitante: 
COMMONWEALTH SCIENT AND INDUSTRIAL RESEARCH ORGANISATION [AU]
COMMONWEALTH SCIENTIFIC AND INDUSTRIAL RESEARCH ORGANISATION
WO_2025227188_PA

Resumen de: WO2025227188A1

Described herein is a process for splitting water into molecular hydrogen (H2) and oxygen (O2), comprising: contacting water molecules with a catalyst, wherein the catalyst or at least portion thereof in contact with the water molecules is irradiated with microwave radiation, and wherein the catalyst comprises a compound of a metal (M) and at least one Lewis acidic element (X) different to the metal, whereby on contact, the water molecules split to form molecular hydrogen (H2) and oxygen (O2).

STORAGE AND REUSE OF HYDROGEN AND OXYGEN PRODUCED BY GREEN ENERGY IN GROUNDWATER

NºPublicación:  US2025341280A1 06/11/2025
Solicitante: 
PALKOVICS MILAN DANIEL [HU]
GYORBIRO KAROLY [HU]
KATAI ATTILA [HU]
MELEGHEGYI ANDRAS [HU]
PALKOVICS Mil\u00E1n D\u00E1niel,
GYORB\u00CDR\u00D3 K\u00E1roly,
K\u00C1TAI Attila,
MELEGHEGYI Andr\u00E1s
US_2025341280_PA

Resumen de: US2025341280A1

The storage apparatus according to the invention, a geo hydrogen storage system, is a system consisting of a plurality of groundwater wells drilled into the ground. Hydrogen is produced by electrolysis using green energy. The hydrogen and the associated oxygen are stored in and recovered from cartridges installed in said wells being flooded by the groundwater and located at appropriate distances from each other. The system uses closed-circuit circulating water to transport the gases generated in electrolysis in the form of bubbles. The gases are separated from the circulating water by volume expansion and form gas bubbles when they reach the corresponding cartridge. This gas bubble will, with continued operation, squeeze larger and larger volume of water from the groundwater in the cartridge, thereby pressurizing the system.

GREEN HYDROGEN FROM SEAWATER

NºPublicación:  US2025341001A1 06/11/2025
Solicitante: 
THE REGENTS OF THE UNIV OF CALIFORNIA [US]
The Regents of the University of California
US_2025341001_PA

Resumen de: US2025341001A1

An electrode configuration and system useful for performing electrolysis, including one or more pairs of non-planar electrodes each comprising a first electrode having a first base and a second electrode comprising a second base. A mount can be used to mount the first electrode and the second electrode in each of the pairs with a spacing between the first base and the second base, so that an electric current may flow through a fluid between the first base and the second base to drive an electrochemical reaction of the fluid. A surface area of the bases (the base of the first electrode and the base of the second electrode) exposed to the fluid are dimensioned to support a current density of the electric current of at least 10 A/cm2 or in a range of 10 A/cm2 and 14 A/cm2. An electrolysis system including the electrodes can be used for the electrolysis of seawater to produce hydrogen at higher rates and with reduced chlorine evolution.

METHODS OF GENERATING ELECTRICITY

NºPublicación:  US2025341007A1 06/11/2025
Solicitante: 
BATTELLE ENERGY ALLIANCE LLC [US]
Battelle Energy Alliance, LLC
US_2025341007_A1

Resumen de: US2025341007A1

An electrochemical cell comprises a first electrode, a second electrode, and a proton-conducting membrane between the first electrode and the second electrode. The first electrode comprises a layered perovskite having the general formula: DAB2O5+δ, wherein D consists of two or more lanthanide elements; A consists of one or more of Sr and Ba; B consists of one or more of Co, Fe, Ni, Cu, Zn, Mn, Cr, and Nd; and δ is an oxygen deficit. The second electrode comprises a cermet material including at least one metal and at least one perovskite. Related structures, apparatuses, systems, and methods are also described.

DEVICE AND METHOD FOR PREPARING HIGH-PURITY HYDROGEN AND/OR OXYGEN BY ELECTROLYSIS OF WATER

NºPublicación:  US2025341004A1 06/11/2025
Solicitante: 
LAIR LIQUIDE SA POUR LETUDE ET LEXPLOITATION DES PROCEDES GEORGES CLAUDE [FR]
L'Air Liquide, Societe Anonyme pour l'Etude et l'Exploitation des Procedes Georges Claude
US_2025341004_PA

Resumen de: US2025341004A1

A device for preparing high-purity hydrogen and/or high-purity oxygen by electrolysis of water, wherein the hydrogen and/or oxygen produced has an argon content of less than 5 ppb by weight. Including, in sequence, a desalination water treatment system, a desalination water storage tank, a degasser feed water pump, a desalinated and degassed water heat exchanger, a degasser for degassing desalinated water, an electrolyzer feed water pump, and an electrolyzer. The degasser is configured to produce water that has an argon content of less than 10 ppb by weight after being degassed. The electrolyzer is an alkaline electrolyzer, and includes an electrolytic cell, and anode lye separator, a cathode lye separator, and a lye cooler. The electrolyzer also includes a lye heat exchanger and a hot lye recirculation stream. Also involved is a method of preparing high-purity hydrogen and/or oxygen by using the device.

METHOD FOR GENERATING GAS MIXTURES COMPRISING CARBON MONOXIDE AND CARBON DIOXIDE FOR USE IN SYNTHESIS REACTIONS

NºPublicación:  US2025341003A1 06/11/2025
Solicitante: 
HALDOR TOPSOEE AS [DK]
HALDOR TOPS\u00D8E A/S
US_2025341003_A1

Resumen de: US2025341003A1

A method for the generation of a gas mixture including carbon monoxide, carbon dioxide and optionally hydrogen for use in hydroformylation plants or in carbonylation plants, including mixing an optional steam with carbon dioxide in the desired molar ratio, feeding the resulting gas to a solid oxide electrolysis cell (SOEC) or an SOEC stack at a sufficient temperature for the cell or cell stack to operate while effecting a partial conversion of carbon dioxide to carbon monoxide and optionally of steam to hydrogen, removing some or all the remaining steam from the raw product gas stream by cooling the raw product gas stream and separating the remaining product gas from a liquid, and using the gas mixture containing CO and CO2 for liquid phase synthesis reactions utilizing carbon monoxide as one of the reactants while recycling CO2 to the SOEC or SOEC stack.

WATER ELECTROLYZER

NºPublicación:  US2025341002A1 06/11/2025
Solicitante: 
VOLTA ENERGY INC [US]
Volta Energy, Inc
US_2025341002_PA

Resumen de: US2025341002A1

A direct impure water electrolysis (DIWE) approach generates green hydrogen in a modified proton-exchange membrane pure water electrolyzer (PEM-PWE), that avoids fouling, corrosion, deactivation, and side reactions normally caused by the ions in impure or saline waters. Conventional electrolyzers require ultrapure deionized (DI) water as feed because: 1) the proton-exchange membrane (PEM) and electrocatalysts are readily poisoned by the anions, e.g., chloride, and cations, e.g., sodium, calcium, and magnesium that are present in seawater or brackish water; and 2) the chloride anions readily form chlorine at the PEM-electrolyzer anode, which is toxic and corrosive. This adds substantially to the cost and complexity of the electrolyzer plant due to the water treatment plant needed for producing ultrapure DI water. The tolerance of impure water as described herein avoids reverse osmosis and deionization requirements steps which is beneficial for use in semi-arid regions with a paucity of fresh water.

CONVERSION OF CARBON DIOXIDE AND WATER TO SYNTHESIS GAS

NºPublicación:  US2025340500A1 06/11/2025
Solicitante: 
TOPSOE AS [DK]
Topsoe A/S
US_2025340500_PA

Resumen de: US2025340500A1

The invention relates to a method for producing methanol via a synthesis gas produced by combining electrolysis of a water feedstock for producing a stream comprising hydrogen, and electrolysis of carbon dioxide rich stream for producing a stream comprising CO and CO2 in which the synthesis gas has a molar ratio CO/CO2 greater than 2. The invention relates also to a method for producing a synthesis gas by once-through co-electrolysis in a SOEC unit of a feed gas stream combining CO2 and steam.

RUTHENIUM-DOPED ALUMINA-SUPPORTED COBALT/NICKEL CATALYST FOR AMMONIA DECOMPOSITION TO HYDROGEN AND NITROGEN

NºPublicación:  US2025340433A1 06/11/2025
Solicitante: 
UNIV KING FAHD PET & MINERALS [SA]
KING FAHD UNIVERSITY OF PETROLEUM AND MINERALS
US_2025340433_PA

Resumen de: US2025340433A1

A method for ammonia (NH3) decomposition to hydrogen (H2) and nitrogen (N2) using a ruthenium-doped alumina-supported cobalt/nickel (Ru—CoNi/Al2O3) catalyst. The method includes introducing and passing an NH3-containing feed gas stream into a reactor to contact the NH3-containing feed gas stream with a reduced Ru—CoNi/Al2O3 catalyst at a temperature of 100 to 1000° C. thereby converting at least a portion of the NH3 to H2 and regenerating the Ru—CoNi/Al2O3 catalyst particles to form a regenerated Ru—CoNi/Al2O3 catalyst, and producing a residue gas stream leaving the reactor.

ELECTROLYZER OPERATING METHODS AND ELECTROLYZER SYSTEMS

NºPublicación:  US2025341010A1 06/11/2025
Solicitante: 
VERDAGY INC [US]
Verdagy, Inc
US_2025341010_PA

Resumen de: US2025341010A1

A method of operating an electrolyzer includes changing a current density associated with operation of the electrolyzer based on one or more electricity input factors, or one or more hydrogen output factors, or both.

SYSTEMS AND CIRCUITS FOR CONNECTING COMPONENTS OF A HYDROGEN PLANT TO A POWER SOURCE

NºPublicación:  US2025343422A1 06/11/2025
Solicitante: 
OHMIUM INT INC [US]
Ohmium International, Inc
US_2025343422_PA

Resumen de: US2025343422A1

The present disclosure relates to circuits for connecting components of a hydrogen plant to a power grid to power the components in an efficient manner. In one implementation, power-side alternate current (AC) to direct current (DC) converters may be connected to a source power grid without the need for an isolation transformer by providing separate buses between the power-side AC-DC converters and load-side DC-DC converters instead of a shared DC bus between the converters. Other implementations for connecting components of a hydrogen plant to a power grid may include an adjustable transformer, such as a tappable transformer or an autotransformer, to connect any number of auxiliary loads of the plant to the power grid. The adjustable transformer may provide for various types of auxiliary load devices to connect to the power provided by the transformer at the same time, including both three-phase devices and one-phase devices.

A SEPARATOR FOR ALKALINE WATER ELECTROLYSIS

NºPublicación:  AU2024407460A1 06/11/2025
Solicitante: 
AGFA GEVAERT NV
AGFA-GEVAERT NV
AU_2024407460_PA

Resumen de: AU2024407460A1

A catalyst coated separator for alkaline water electrolysis (1) comprising a porous support (100) and on at least side of the support, in order: - an optional porous polymer layer (200), - a non-porous alkali-stable polymer layer (300), and - a catalyst layer (400).

REFORMER INTEGRATED GASIFICATION TECHNOLOGY (RIG)

NºPublicación:  WO2025229398A1 06/11/2025
Solicitante: 
TECHNIP ENERGIES FRANCE [FR]
TECHNIP ENERGIES FRANCE
WO_2025229398_A1

Resumen de: WO2025229398A1

There is described a hydrogen production system comprising: a gasification sub-system to produce a syngas stream from a biomass and/or refuse derived fuel feed stream; and a steam methane reformer (SMR) sub-system to produce an SMR syngas stream from a hydrocarbon feed, and to produce a low carbon hydrogen final product by integrating the syngas stream from the gasification sub-system and the SMR syngas stream.

CONTROL OF AN ELECTROLYSIS SYSTEM FOR PRODUCING HYDROGEN AND OXYGEN BY ELECTROLYSING WATER

NºPublicación:  EP4643430A1 05/11/2025
Solicitante: 
SIEMENS ENERGY GLOBAL GMBH & CO KG [DE]
Siemens Energy Global GmbH & Co. KG
CN_120836126_PA

Resumen de: AU2024318321A1

The invention relates to an electrolysis system (10) comprising a plurality of electrolysis devices (34, 36) which are connected to a power supply line (30), the electrolysis devices (34, 36) having a power supply unit (38, 40) and an electrolysis module (12, 14, 16, 18, 20, 22, 24, 26) coupled to the power supply unit, the power supply units of the electrolysis devices comprising a transformer (42, 44, 46, 48) and a rectifier unit (50, 52, 54, 56, 58, 60, 62, 64), the transformer having a primary winding (66, 68, 70, 72) and a secondary winding (74, 76, 78, 80, 82, 84, 86, 88) connected to an AC voltage side of the rectifier unit. According to the invention, the primary winding of the transformer of at least a first of the electrolysis devices (40) is designed to be adjustable in stages, and the rectifier unit of said electrolysis device is designed to be operated in an uncontrolled manner, the rectifier unit of the power supply unit of at least a second of the electrolysis devices being designed to be operated in a controlled manner depending on the electrical energy that can be provided by the energy source.

電解装置

NºPublicación:  JP2025165583A 05/11/2025
Solicitante: 
株式会社デンソー
JP_2025165583_PA

Resumen de: JP2025165583A

【課題】内側領域の温度上昇を抑制することができる、電解装置を提供すること。【解決手段】電解質層と、第1電極21と、第2電極と、第1流路と、を備えた電解セルと、第2流路と、第1電極に当接すると共に第1流路を形成する流路形成導体5と、を有し、流路形成導体5を介して第1電極21と第2電極との間に電圧を印加することで、反応流体Fを電気分解して、水素を生成するよう構成された、電解装置1。第1面の法線方向Zから見て、第1電極21を、第1電極21の外周端辺を含む外周領域A1と、外周領域A1の内側の内側領域A2とに分け、内側領域A2の外形は、第1電極21の外形の相似形であって、内側領域A2の面積を第1電極21の面積の半分とし、電解セルにおける電気分解反応に伴う単位面積当たりの吸熱量を吸熱密度としたとき、外周領域A1における吸熱密度の平均値よりも、内側領域A2における吸熱密度の平均値の方が大きい。【選択図】図2

MEMBRANE, MEMBRANE ELECTRODE ASSEMBLY, AND WATER ELECTROLYSIS DEVICE

NºPublicación:  EP4644122A1 05/11/2025
Solicitante: 
INST OF SCIENCE TOKYO [JP]
NIPPON KAYAKU KK [JP]
INSTITUTE OF SCIENCE TOKYO,
Nippon Kayaku Kabushiki Kaisha
EP_4644122_PA

Resumen de: EP4644122A1

A membrane having excellent radical durability and low gas permeability, a membrane electrode assembly including the membrane, and a water electrolysis apparatus are provided. A membrane having a laminated structure including a layer B1, a layer A, and a layer B2 in this order, in which the layer A contains a hydrocarbon-based polymer (a) which has an ionic group and may be fluorine-substituted, and each of the layers B1 and B2 contains a perfluoro-carbon polymer (b) having an ionic group.

COMPOSITE DIAPHRAGM FOR HYDROGEN PRODUCTION BY ALKALINE ELECTROLYZED WATER, AND PREPARATION METHOD FOR COMPOSITE DIAPHRAGM

NºPublicación:  EP4644588A1 05/11/2025
Solicitante: 
HUA XIA HYDROGEN TECH XIAMEN CO LTD [CN]
Hua Xia Hydrogen Technology (Xiamen) Co., Ltd
EP_4644588_A1

Resumen de: EP4644588A1

The present invention provides an improved composite diaphragm for hydrogen production by alkaline electrolysis water. A thermally induced phase separation method is used for preparation, the process is simple, large-scale and large-area stable production can be realized, and the prepared composite diaphragm has high hydrophilicity and high mechanical strength, can tolerate high temperature (90-160°C) and high-concentration alkali liqid, and is an excellent diaphragm for an alkaline electrolytic cell for water electrolysis.

ORGANIC-INORGANIC COMPOSITE SEPARATOR FOR PRODUCTION OF HYDROGEN BY ALKALINE WATER ELECTROLYSIS, AND PREPARATION METHOD THEREFOR

NºPublicación:  EP4644587A1 05/11/2025
Solicitante: 
HUA XIA HYDROGEN TECH XIAMEN CO LTD [CN]
Hua Xia Hydrogen Technology (Xiamen) Co., Ltd
EP_4644587_PA

Resumen de: EP4644587A1

The present invention provides an improved organic-inorganic composite diaphragm for hydrogen production by alkaline water electrolysis, and a preparation method therefor. An organic polymer resistant to high temperature and concentrated alkali is selected; a polar polymer and a soluble metal salt are introduced into a diaphragm-forming solution; an aqueous alcohol solution containing ions capable of precipitating the metal salt in the diaphragm-forming solution is used as a diaphragm-forming coagulation bath; and the diaphragm and inorganic particles are generated simultaneously to prepare an organic-inorganic composite diaphragm having the inorganic particles uniformly distributed on the surface and the interior of the diaphragm. The organic-inorganic composite diaphragm has few defects, high stability and strong controllability, is used as a diaphragm for hydrogen production by alkaline water electrolysis, and demonstrates a lower electrolysis voltage and very high electrolysis efficiency.

Bipolar plate and electrodes assembly and method for generating a bipolar plate and electrodes assembly and electrolyser unit adapted for electrolysing water into hydrogen and oxygen.

NºPublicación:  DK202430166A1 05/11/2025
Solicitante: 
GREEN HYDROGEN SYSTEMS AS [DK]
Green Hydrogen Systems A/S
WO_2025219328_PA

Resumen de: DK202430166A1

A bipolar plate and electrodes assembly where the bipolar plate is connected to an electrode through a number of distance units is thus suggested whereby the distance units are singular, and that further, between each singular distance unit and at least one of the bipolar plate and the electrode a fusion zone is/are provided. The invention also comprises a method for generating a bipolar plate and electrodes assembly. Further an electrolyser adapted for electrolysing water into oxygen and hydrogen, is provided, whereby the electrolyser comprises a cell stack having alternatingly a diaphragm and a bipolar plate and electrode assembly and the assembly is comprised of a number of singular distance units interposed between and interconnecting bipolar plate and respective cathode and anode electrode, which distance units are adapted to be generated by way of one or more distance unit controlled generators during an assembly and fusion process.

POROUS MONOLITHIC CATALYST WITH CORE-SHELL STRUCTURE, AND PREPARATION METHOD THEREFOR AND USE THEREOF

NºPublicación:  EP4644586A1 05/11/2025
Solicitante: 
NINGBO INST MATERIALS TECH & ENG CAS [CN]
Ningbo Institute of Materials Technology and Engineering, Chinese Academy of Sciences
EP_4644586_PA

Resumen de: EP4644586A1

The present disclosure discloses an integral catalyst with porous core-shell structure and a preparation method and an application thereof. With a transition metal as active material, a stable bifunctional catalyst capable of performing hydrogen evolution and biomass oxidation at the same time is prepared by epitaxial growth and air calcination; and, the process efficiencies of internal diffusion, external diffusion, adsorption, reaction and desorption of reactive molecules and product molecules and so on can be increased by the porous structure of the catalyst, realizing increase of the catalyst activity.

ENERGY SUPPLY SYSTEM FOR COUPLING TO A WIND TURBINE USED IN ISLAND MODE, AND METHOD FOR SUPPLYING THE WIND TURBINE WITH SOLAR ENERGY

NºPublicación:  EP4643012A1 05/11/2025
Solicitante: 
SIEMENS ENERGY GLOBAL GMBH & CO KG [DE]
Siemens Energy Global GmbH & Co. KG
CN_120813766_PA

Resumen de: AU2024291100A1

The invention relates to an energy supply system (20) for coupling to a wind turbine (30) used in island mode, wherein the wind turbine (30) is configured to operate an electrolysis system (11) for producing green hydrogen using wind energy, wherein the energy supply system (20) has a solar energy source (21), comprising a photovoltaic module (22) and/or a solar thermal collector (23), which is configured to supply the electrolysis system (21), in particular an enclosure (12) and water-conducting lines of electrolysis units of the electrolysis system (11), with thermal energy in the event of the absence of wind energy. The invention also relates to a corresponding method for supplying solar energy to a wind turbine (30) used in island mode.

ADHESIVE-FIXED ELECTROLYSIS MODULE

NºPublicación:  EP4644584A2 05/11/2025
Solicitante: 
TECHCROSS INC [KR]
Techcross Inc
EP_4644584_PA

Resumen de: EP4644584A2

The present invention is an adhesive-fixed electrolysis module comprising a single stack, the single stack having a separator, a pair of bipolar plates, a pair of gaskets, a pair of diffusion layers, a pair of electrodes, and a cell frame, wherein the bipolar plates, the gaskets, the diffusion layers, and the electrodes are sequentially arranged on the cathode and anode sides, respectively, with respect to the separator, forming a symmetrical structure, wherein the separator, the bipolar plates, the gaskets, the diffusion layers, and the electrodes are stacked in a zero-gap manner within the cell frame, and wherein the bipolar plates are adhered and fixed to the cell frame using an adhesive, thereby simplifying product assembly and reducing assembly costs compared to a single stack fixing method using welding, riveting, bolting, etc. between conventional parts.

PARTIAL LOAD OPERATION OF ELECTROLYZER

NºPublicación:  EP4642959A1 05/11/2025
Solicitante: 
SIEMENS ENERGY GLOBAL GMBH & CO KG [DE]
Siemens Energy Global GmbH & Co. KG
CN_120731295_PA

Resumen de: AU2024307301A1

A method and arrangement of performing electrolysis by an electrolyzer includes an operational mode and a partial operational mode. During the operational mode operational power from a main power source (202) to a first (808) and second set of stacks (806). In response to detecting a power insufficient for the first and the second set of stacks (806) to perform electrolysis without impurities, the electrolyzer is set to a partial operational mode, wherein the first set of stacks (808) perform electrolysis without impurities and the second set of stacks (806) do not perform electrolysis.

A PLASMA-CATALYTIC GLIDING DISCHARGE SYSTEM FOR THE DECOMPOSITION OF AMMONIA AND USE THEREOF

NºPublicación:  EP4642571A1 05/11/2025
Solicitante: 
POLITECHNIKA WARSZAWSKA [PL]
Politechnika Warszawska
PL_444277_A1

Resumen de: WO2024205436A1

The object of the invention is a plasma-catalytic system for the decomposition of ammonia in gliding discharge plasma characterized in that it contains a gliding discharge reactor containing at least one catalytic bed (5) containing a metallic catalyst selected from a group including Ni and Co in an amount in a range of 2-20% by weight deposited on the Al2O3 substrate. Another object of the invention is the plasma-catalytic system of the invention for use in the decomposition of ammonia, characterized in that the mixture to be decomposed contains at least 60% ammonia and at least 40% another component selected from nitrogen and hydrogen with a flow rate in a range of 160-200 Ndm3/h.

SYSTEM AND METHOD FOR PRODUCING HYDROGEN FROM FEEDSTOCK

NºPublicación:  EP4642880A1 05/11/2025
Solicitante: 
SYNTHEC FUELS GMBH [DE]
Synthec Fuels GmbH
DE_102022134996_PA

Resumen de: WO2024141564A1

The present disclosure relates to a system for producing hydrogen from feedstock and a method thereof. The system comprises a first chamber adapted to thermally decompose the feedstock, and a second chamber adapted to receive a first portion of the gaseous stream and to receive a first portion of the solids stream to form a reactants combination. The second chamber adapted to partially react the reactants combination with steam to produce a product gas. The system further comprises a third chamber adapted to receive a second portion of the gaseous stream and adapted to receive a second portion of the solids stream to form a combustibles combination. The third chamber adapted to at least partially combust the combustibles combination to produce process heat for the first chamber and/or the second chamber. The system further comprises a controller adapted to adjust the composition of the reactants combination and of the combustibles combination.

LOW-CAPACITY HIGH-PRESSURE ELECTROLYSIS DEVICE

NºPublicación:  EP4642951A1 05/11/2025
Solicitante: 
HYDRO GEN BV [NL]
HYDRO-GEN BV
KR_20250129009_PA

Resumen de: CN120390829A

The present invention provides a small high-voltage electrolyzer for generating hydrogen and oxygen, the small high-voltage electrolyzer comprising: one or more cells each comprising a plurality of high-voltage electrolysis cells wherein the electrolysis cells of the respective cells are electrically connected in series; and a central electrolyte header functionally connected to each of the electrolytic cells for supplying a liquid electrolyte to the cell; a central hydrogen header connected to each of the electrolytic cells for discharging the generated hydrogen from the cells; a central oxygen header connected to each of the electrolytic cells for discharging the generated oxygen from the cells; the direct-current power supply is used for supplying power to each unit of the electrolytic bath which is connected in series; wherein the cells of the electrolytic cells connected in series are electrically connected in parallel.

水素発生装置

NºPublicación:  JP2025165571A 05/11/2025
Solicitante: 
株式会社神鋼環境ソリューション
JP_2025165571_PA

Resumen de: JP2025165571A

【課題】熱交換器を用いた水の温度調整での調整精度を高めることが可能な水素発生装置を提供し、水素発生装置での水素ガスの製造効率を向上させる。【解決手段】水を電気分解して水素を発生させる電解装置と、電解装置を通じて水が循環する水循環経路と、水循環経路でイオンを除去するイオン交換器と、水循環経路の水温を調節する水温調節装置とを有し、水循環経路がイオン交換器通過と電解装置との間で分岐した後に合流し、水温調節装置は、電解装置が排出する水よりも低温の水をイオン交換器に供給し、該水よりも高温の水を電解装置に供給すべく、分岐点から合流点までの間に熱交換器を有し、合流点で合流する水に温度差を設けるよう構成され、合流する水の割合を調整して電解装置に供給する水の温度を調整する温度調整弁を有している水素発生装置を提供する。【選択図】 図3

ELECTROLYSIS SYSTEM COMPRISING AN ELECTROLYSIS PLANT AND A RENEWABLE ENERGY PLANT AND METHOD FOR CONTROLLING AN ELECTROLYSIS SYSTEM

NºPublicación:  EP4643431A1 05/11/2025
Solicitante: 
SIEMENS ENERGY GLOBAL GMBH & CO KG [DE]
Siemens Energy Global GmbH & Co. KG
CN_120693765_PA

Resumen de: AU2024301470A1

The present invention relates to an electrolysis system (100) comprising a renewable power generation plant (1), an electrolysis plant (3), a transformer station (27) and an AC bus bar (5), wherein the renewable power generation plant (1) is connected to the public electricity grid at a point of connection (POC) via the AC bus bar (5) and comprises a power plant controller (7) and a self-controlled converter (9) that is connected to the AC bus bar (5). The electrolysis plant (3) comprises an electrolysis active power controller (11) and a converter arrangement (13) that is connected to the AC bus bar (5), and wherein the electrolysis active power controller (11) is configured for controlling active power (P) of the electrolysis plant (3) at the AC bus bar (5) and the power plant controller (7) is configured for controlling reactive power (Q) at the point of connection (POC).

一种电解水用的电解槽气室及碱性电解槽

NºPublicación:  CN120888952A 04/11/2025
Solicitante: 
温州高企氢能科技有限公司
CN_120888952_A

Resumen de: CN120119273A

The invention relates to the field of hydrogen production through water electrolysis, and discloses an electrolytic bath air chamber for water electrolysis and an alkaline electrolytic bath, the electrolytic bath air chamber comprises a supporting net, an anode, an anode side separation net, a diaphragm, a cathode side separation net, a cathode and a supporting net which are sequentially overlapped, the anode side separation net and the cathode side separation net are pore plates with holes, grids with holes or layers with air permeability, and the supporting net is arranged between the anode side separation net and the cathode side separation net. The electrode and the diaphragm are separated through the cathode side separation net and the anode side separation net, a gap for discharging gas on the electrode is generated, and meanwhile, the tightness of laminations in the electrolytic bath such as the electrode and the supporting net is ensured, so that the alkaline electrolytic bath for producing hydrogen by electrolyzing water has relatively low contact resistance and bubble resistance, and the quality of the obtained gas is ensured.

水電解システム、水電解方法、および、コンピュータプログラム

NºPublicación:  JP2025165009A 04/11/2025
Solicitante: 
株式会社豊田中央研究所
JP_2025165009_PA

Resumen de: JP2025165009A

【課題】 水電解システムにおいて、目標露点となっている水素を短時間で製造する技術を提供する。【解決手段】 水電解システムは、水の電気分解によって水素を生成する水電解装置と、水電解装置に接続され、水電解装置によって生成された水素と水とを含むガスが流れる流路と、流路に接続され、水電解装置から供給されるガスを収容する収容部と、収容部に供給されるガスを冷却する冷却部と、収容部の内部の温度を検出する温度検出部と、収容部の内部の圧力を変更する圧力変更部と、収容部の内部の露点が目標露点となるための収容部の内部の温度と圧力との関係を示す情報と、温度検出部によって検出された温度と、を用いて目標圧力を推定し、収容部の内部の圧力が目標圧力になるように、圧力変更部を制御する制御部と、を備える。【選択図】 図1

用于产生氢气的方法

NºPublicación:  CN120897885A 04/11/2025
Solicitante: 
氢有限公司
CN_120897885_PA

Resumen de: AU2024224275A1

A process for the reaction of aluminium with water comprising the steps of adding aluminium metal to an aqueous solution comprising potassium hydroxide at a concentration of between 0.1M and 0.4M and a surfactant; agitating the mixture of previous step; and collecting generated hydrogen. A composition for use in such a process for reacting aluminium with water, comprising potassium hydroxide and a surfactant.

PROCESS FOR THE PREPARATION OF METHANOL

NºPublicación:  MX2025012653A 03/11/2025
Solicitante: 
TOPSOE AS [DK]
TOPSOE A/S
WO_2024251639_A1

Resumen de: MX2025012653A

Process for the preparation of methanol comprising the steps of (a) preparing a hydrogen feedstock by electrolysis (b) providing a carbon oxide feedstock in periods of operating the electrolysis in step (a) (c) mixing at least part of the hydrogen feed and carbon oxide source consisting of carbon monoxide and/or carbon dioxide feed to obtain a methanol synthesis gas; (d) adjusting the molar content of hydrogen, carbon monoxide and/or carbon dioxide from step (c) to a module M of (H2-CO2)/(CO2+CO) to between 1.9 and 2.2 (e) converting the methanol synthesis gas in one or more boiling water reactors to methanol; in periods without operating the electrolysis in step (a) (f) interrupting the converting of the methanol synthesis gas in the one or more boiling water reactors by heat exchange with boiling water, wherein in step (f) the one or more boiling water reactors are heated by one or more auxiliary heaters to maintain boiling of the water in the one or more boiling water reactors.

DEVICE FOR PRODUCING HYDROGEN USING THERMOCHEMICAL REDOX CYCEL

NºPublicación:  KR20250156050A 31/10/2025
Solicitante: 
이화여자대학교산학협력단
KR_20250156050_PA

Resumen de: KR20230147339A

The present invention provides a device for producing hydrogen using a thermochemical redox cycle. A device for producing hydrogen according to one embodiment of the present invention comprises: a first reactor having one end selectively connected to a heat supply source through a valve and the other end selectively connected to an external cooling device and a heat source-using device through a valve; a second reactor having one end selectively connected to the heat supply source through a valve and the other end selectively connected to the external cooling device and the heat source-using device through a valve; and a control unit performing a control operation by adjusting the state of the valve so that hydrogen or oxygen may be produced in the first reactor and the second reactor. Hydrogen or oxygen can be produced in a plurality of reactors by adjusting the state of a valve.

氢气制造系统以及氢气制造系统的运转方法

NºPublicación:  CN120882910A 31/10/2025
Solicitante: 
三菱重工业株式会社
CN_120882910_PA

Resumen de: AU2024239221A1

This hydrogen production system is provided with: a solid oxide electrolytic cell (SOEC) that electrolyzes water vapor; a power supply device that applies a voltage equal to or greater than a thermal neutral voltage to the SOEC; and a water vapor generation device that generates at least a portion of water vapor to be supplied to the SOEC by heating water using surplus heat generation of the SOEC.

电解槽系统

NºPublicación:  CN120882908A 31/10/2025
Solicitante: 
赛瑞斯知识产权有限公司
CN_120882908_PA

Resumen de: AU2024237817A1

The present invention relates to an electrolyser system (10) comprising at least one electrolyser (20), the electrolyser (20) comprising at least one steam inlet (41) and at least one off-gas outlet (38; 39), and a turbocharger (62) for compressing off-gas from the electrolyser (20). The turbocharger (62) comprises a drive fluid inlet, a drive fluid outlet, a compression fluid inlet, a compressed fluid outlet, a compressor (13) and a turbine (12). The turbine (12) is configured to drive the compressor (13). The drive fluid outlet of the turbocharger (62) is fluidically connected to the at least one steam inlet (41) of the electrolyser (20). The at least one off-gas outlet (38; 39) of the electrolyser (20) is fluidically connected to the compression fluid inlet of the turbocharger (62). The system (10) can further can comprise a steam source fluidically connected to the drive fluid inlet of the turbocharger (62) for powering the turbine (12) using pressurised steam.

氢制造系统及氢制造系统的运行方法

NºPublicación:  CN120882909A 31/10/2025
Solicitante: 
三菱重工业株式会社
CN_120882909_PA

Resumen de: JP2024140857A

To provide a hydrogen production system and an operation method of the hydrogen production system capable of suppressing the production cost of hydrogen generated by electrolysis of steam in a solid oxide electrolytic cell (SOEC) and expanding the range of the amount of steam which can be electrolyzed.SOLUTION: A hydrogen production system includes a solid oxide electrolytic cell (SOEC) for electrolysis of steam, a steam generator for heating feed water to generate steam, and a combustor for burning a part of hydrogen included in the steam discharged from the hydrogen electrode of the SOEC. The steam generator is configured such that at least a part of the supply water is heated by heat exchange between at least a part of the supply water and a gas containing combustion gas generated in the combustor to generate at least a part of the steam.SELECTED DRAWING: Figure 1

经由高流体速度电解和气体分离生成氢气

NºPublicación:  CN120882907A 31/10/2025
Solicitante: 
懿华水处理技术有限责任公司
CN_120882907_PA

Resumen de: AU2024286612A1

Disclosed are a system and method for the generation of hydrogen from a source of liquid comprising water. The system comprises a high fluid velocity electrolyzer comprising an inlet and an outlet, the inlet of the high fluid velocity electrolyzer fluidly connected to the source of liquid, and a gas fractionation system fluidly connected to the outlet of the high fluid velocity electrolyzer.

用于控制氢气生产设施的操作的方法

NºPublicación:  CN120882913A 31/10/2025
Solicitante: 
ABB\u745E\u58EB\u80A1\u4EFD\u6709\u9650\u516C\u53F8
CN_120882913_PA

Resumen de: WO2024208614A1

- 27 - Method for use in controlling operation of a hydrogen production plant ABSTRACT The invention provides computer-implemented method for use in controlling operation of a hydrogen production plant, the method comprising determining a maximum available amount of energy of a predetermined energy category in a current time interval; determining a target minimum amount of the energy of the predetermined energy category to be used for hydrogen production in the current time interval; and determining hydrogen setpoints for the current time interval using the maximum available amount and the target minimum amount as constraints. Fig. 1b

Procédé et système de production d’hydrogène à consommation électrique diminuée

NºPublicación:  FR3161689A1 31/10/2025
Solicitante: 
GENVIA [FR]
SERVICES PETROLIERS SCHLUMBERGER [FR]
GENVIA,
SERVICES PETROLIERS SCHLUMBERGER
FR_3161689_PA

Resumen de: FR3161689A1

L’invention concerne un procédé de production d’hydrogène par électrolyse de vapeur d’eau, comprenant les étapes suivantes : production de vapeur d’eau (112) par chauffage d’eau liquide (204), etélectrolyse, dans une unité d’électrolyse (102), d’au moins une partie de ladite vapeur d’eau (112), pour fournir un premier flux de sortie (116) riche en hydrogène et d’un deuxième flux de sortie (118) riche en oxygène ; caractérisé en ce que la production de la vapeur d’eau est réalisée par au moins un circuit de pompe à chaleur réutilisant une partie de la chaleur d’au moins un desdits flux de sortie (116,118) pour vaporiser l’eau liquide. Elle concerne également un système (400) mettant en œuvre un tel procédé. Voir Figure 4

Système et procédé de coproduction de dihydrogène, de dioxygène et d’un produit hydrogéné ou oxydé

NºPublicación:  FR3161690A1 31/10/2025
Solicitante: 
GENVIA [FR]
SERVICES PETROLIERS SCHLUMBERGER [FR]
GENVIA,
SERVICES PETROLIERS SCHLUMBERGER
FR_3161690_A1

Resumen de: FR3161690A1

Couplage d’une installation d’hydrogénation ou d’oxydation (2) et d’une installation de production de dihydrogène (3) pour transférer (4) de la chaleur produite par l’installation d’hydrogénation ou d’oxydation (2) à un flux d’entrée d’un dispositif électrochimique de l’installation de production de dihydrogène (3) et/ou pour acheminer (100) vers l’installation d’hydrogénation ou d’oxydation (2) un ou plusieurs fluides formés par le dispositif électrochimique. Figure pour l’abrégé : Fig. 6

- SINGLE-ATOM-NANO PARTICLE COMPOSITE PREPARING METHOD OF THE SAME FUEL CELL AND WATER ELECTROLYSIS DEVICE INCLUDING THE SAME

NºPublicación:  KR20250155089A 30/10/2025
Solicitante: 
주식회사라피스타
KR_20250155089_PA

Resumen de: KR20250155089A

본 발명은 단원자-나노입자 복합체, 그의 제조방법, 그를 포함하는 연료전지와 수전해 장치에 관한 것으로서, 본 발명의 일 실시예에 따른 단원자-나노입자 복합체는, 탄소 지지체; 및 상기 탄소 지지체 표면에 코팅된 흡착층;을 포함하고, 상기 흡착층은 단원자 금속 이온, 산성 물질, 고분자 및 질소가 결합된 것이다.

AMMONIA DECOMPOSITION OVER MEDIUM ENTROPY METAL ALLOY CATALYSTS

NºPublicación:  US2025333298A1 30/10/2025
Solicitante: 
SAUDI ARABIAN OIL CO [SA]
Saudi Arabian Oil Company
US_2025333298_PA

Resumen de: US2025333298A1

A method of catalytic ammonia decomposition is provided. The method includes: flowing ammonia into a reactor charged with a medium entropy metal alloy (MEA) catalyst including a first principal metal, a second principal metal, and a third principal metal, where each of the principal metals is independently selected without repetition from the group consisting of Co, Cr, Fe, Mn, Ni, Al, Cu, Zn, Ti, Zr, Mo, V, Ru, Rh, Pd, Ag, W, Re, Ir, Pt, Au, Ce, Y, Yb, Sn, Ga, In, and Be; and catalytically decomposing the ammonia into hydrogen and nitrogen over the MEA catalyst in the reactor at a reaction temperature between 200° C. and 900° C.

PROCESS FOR PRODUCING GAS COMPRISING HYDROGEN

NºPublicación:  WO2025223733A1 30/10/2025
Solicitante: 
AIR LIQUIDE [FR]
L'AIR LIQUIDE, SOCIETE ANONYME POUR L'ETUDE ET L'EXPLOITATION DES PROCEDES GEORGES CLAUDE
WO_2025223733_PA

Resumen de: WO2025223733A1

The invention relates to a process (100) for producing a hydrogen product (81) from an endothermic cracking reaction of an ammonia feed (4), comprising the following steps: - in said cracking unit, performing (S20) the endothermic cracking reaction of the ammonia feed, thereby producing a cracked gas (80) containing hydrogen (81), nitrogen (82) and unconverted ammonia (83), - in said cracking unit, combusting the separated unconverted ammonia in a combustion step (S40) to provide heat to the endothermic cracking reaction, - reducing (S50) a cracking temperature (Tc) of the endothermic cracking reaction, thus increasing the amount of unconverted ammonia in the cracked gas and to be combusted to provide heat to the endothermic cracking reaction, - controlling (S60) the flow of the ammonia feed directed to the cracking unit to produce a desired amount of hydrogen product (Psp).

SOLID OXIDE WATER ELECTROLYSIS SYSTEM

NºPublicación:  WO2025225856A1 30/10/2025
Solicitante: 
SAMSUNG E&A CO LTD [KR]
\uC0BC\uC131\uC774\uC564\uC5D0\uC774(\uC8FC)
WO_2025225856_PA

Resumen de: WO2025225856A1

A solid oxide water electrolysis system is disclosed. The disclosed system comprises: a stack including a fuel electrode, an electrolyte, and an air electrode; a fuel electrode recuperator configured to exchange heat between a product discharged from the fuel electrode and water vapor supplied to the fuel electrode; a recycle blower configured to recirculate a portion of the product discharged from the fuel electrode recuperator to the fuel electrode recuperator; a product cooler configured to cool the remainder of the product discharged from the fuel electrode recuperator; a separator configured to separate the product discharged at least from the product cooler into hydrogen and water; an air blower configured to supply outside air to the air electrode; and an air electrode recuperator configured to exchange heat between exhaust discharged from the air electrode and the outside air supplied to the air electrode.

FESTOXID-ELEKTROLYSEZELLE UND VERFAHREN ZU DEREN HERSTELLUNG

NºPublicación:  DE102024204053A1 30/10/2025
Solicitante: 
HYUNDAI MOTOR CO LTD [KR]
KIA CORP [KR]
KOREA INST SCI & TECH [KR]
UIF UNIV INDUSTRY FOUNDATION YONSEI UNIV [KR]
Hyundai Motor Company,
Kia Corporation,
Korea Institute of Science and Technology,
UIF (University Industry Foundation), Yonsei University
DE_102024204053_PA

Resumen de: DE102024204053A1

Offenbart sind eine Festoxid-Elektrolysezelle und ein Verfahren zu deren Herstellung.

REACTOR SYSTEM BASED ON AN ALKALINE ELECTROLYSIS SYSTEM FOR PRODUCTION OF A FUEL GAS AND PROCESS FOR PRODUCING THE FUEL GAS BY MEANS OF THE REACTOR

NºPublicación:  WO2025223592A1 30/10/2025
Solicitante: 
BREITMAYER JUERGEN [DE]
BREITMAYER, J\u00FCrgen
WO_2025223592_PA

Resumen de: WO2025223592A1

It is an object of the invention to provide a reactor system based on an alkaline electrolysis system and an associated process for producing a synthetic fuel gas having a high proportion of oxygen from natural gas, biogas or exhaust gases from an internal combustion engine with hydrogen and oxygen formed in the electrolysis as fuel gas or synthesis gas. As a result of a high proportion of oxygen in the fuel gas of more than 20% by volume, the energy content of the new synthetic fuel gas is significantly higher than that of mixed gases already used in practice with a proportion of oxygen of less than 5% by volume. The arrangement of the reactor, including all additional systems, in a container allows largely standardized prefabrication on the part of the manufacturer of the reactor comprising the electrolysis system, including compliance with and installation of corresponding safety devices. The reactor system and the process for producing a fuel gas (25) from a carrier gas (11), e.g. natural gas (11), hydrogen, and oxygen utilize an alkaline low-voltage electrolysis system (3) which consists of a plurality of individual cells (4) within a reactor housing (2) and allows the fuel gas (25) to be formed in the individual cell (4) already during electrolysis. In spite of its high oxygen content, the fuel gas (25) is combustible but not explosive.

ELECTROLYSIS CELL AND ELECTROLYSIS CELL STACK WITH IMPROVED STRAY CURRENT EFFICIENCY

NºPublicación:  WO2025223961A1 30/10/2025
Solicitante: 
TOPSOE AS [DK]
TOPSOE A/S
WO_2025223961_PA

Resumen de: WO2025223961A1

The invention at hand relates to an electrolysis cell, a process for the production of hydrogen by electrolysis and a cell stack comprising a multitude of the electrolysis cells, wherein each cell comprises an anode compartment, a cathode compartment and a separator, wherein a sealing member seals the electrolysis cell volume from the surrounding, the electrolysis cell electrolyte feed and/or electrolysis cell electrolyte outlet are located in the cell volume and comprise means for reducing stray currents.

METHOD AND SYSTEM FOR PRODUCING HYDROGEN WITH DECREASED ELECTRICITY CONSUMPTION

NºPublicación:  WO2025223916A1 30/10/2025
Solicitante: 
GENVIA [FR]
SCHLUMBERGER TECH CORPORATION [US]
SCHLUMBERGER CANADA LTD [CA]
SERVICES PETROLIERS SCHLUMBERGER [FR]
SCHLUMBERGER TECH B V [NL]
GENVIA,
SCHLUMBERGER TECHNOLOGY CORPORATION,
SCHLUMBERGER CANADA LIMITED,
SERVICES P\u00C9TROLIERS SCHLUMBERGER,
SCHLUMBERGER TECHNOLOGY B.V
WO_2025223916_PA

Resumen de: WO2025223916A1

The invention relates to a method for producing hydrogen via steam electrolysis, the method comprising the following steps: - producing steam (112) by heating liquid water (204); and - electrolysing, in an electrolysis unit (102), at least a portion of the steam (112) to provide a first output stream (116) rich in hydrogen and a second output stream (118) rich in oxygen; characterised in that the steam is produced by at least one heat pump circuit reusing a portion of the heat from at least one of the output streams (116, 118) in order to vaporise the liquid water. The invention also relates to a system (400) implementing such a method.

POROUS TRANSPORT LAYER AND PRODUCTION METHOD

NºPublicación:  WO2025223600A1 30/10/2025
Solicitante: 
DORSTENER DRAHTWERKE H W BRUNE & CO GES MIT BESCHRAENKTER HAFTUNG [DE]
DORSTENER DRAHTWERKE H. W. BRUNE & CO. GESELLSCHAFT MIT BESCHR\u00C4NKTER HAFTUNG
WO_2025223600_PA

Resumen de: WO2025223600A1

The invention relates to a porous transport layer (1) for use in an electrolyzer, wherein the transport layer (1) has a plurality of layers (2-4) which are connected to one another, at least one of the layers (2) has a porosity of less than 75%, another layer (3) has a porosity of 75% to 90%, all of the layers (2-4) consist of metal and are integrally bonded to one another, and at least one of the layers (3) consists of a sheet material made of wire or an expanded metal mesh, said sheet material having a main plane and a 3D structuring perpendicular to the main plane such that flow channels are formed in conjunction with an adjacent layer (4, 2).

SYSTEM AND METHOD FOR CO-PRODUCTION OF DIHYDROGEN, DIOXYGEN AND A HYDROGENATED OR OXIDIZED PRODUCT

NºPublicación:  WO2025223924A1 30/10/2025
Solicitante: 
GENVIA [FR]
SCHLUMBERGER TECHNOLOGY CORP [US]
SCHLUMBERGER CA LTD [CA]
SERVICES PETROLIERS SCHLUMBERGER [FR]
SCHLUMBERGER TECHNOLOGY BV [NL]
GENVIA,
SCHLUMBERGER TECHNOLOGY CORPORATION,
SCHLUMBERGER CANADA LIMITED,
SERVICES P\u00C9TROLIERS SCHLUMBERGER,
SCHLUMBERGER TECHNOLOGY B.V
WO_2025223924_PA

Resumen de: WO2025223924A1

The invention relates to the coupling of a hydrogenation or oxidation plant (2) and a dihydrogen production plant (3), for transferring (4) heat generated by the hydrogenation or oxidation plant (2) to an input stream of an electrochemical device of the dihydrogen production plant (3) and/or for feeding (100), to said hydrogenation or oxidation plant (2), one or more fluids formed by the electrochemical device.

REACTOR GAS SYSTEM WITH MOTOR AND GENERATOR

NºPublicación:  WO2025223593A1 30/10/2025
Solicitante: 
BREITMAYER JUERGEN [DE]
BREITMAYER, J\u00FCrgen
WO_2025223593_PA

Resumen de: WO2025223593A1

The object of the invention is to use an electric generator system with an internal combustion engine in combination with a reactor system based on an alkaline electrolysis system for producing a fuel gas with a high oxygen content from a carrier gas, e.g. natural gas, and/or the exhaust gases of internal combustion engines and using the hydrogen and oxygen produced during the electrolysis process, and to provide a method for producing a fuel gas or synthesis gas with a high oxygen content by means of the reactor, wherein the energy input for producing the fuel gas is reduced and the water input is minimized compared to already known methods and systems. The system and the method for producing a fuel gas (25) from a carrier gas (11), e.g. natural gas (11), exhaust gases from internal combustion engines, hydrogen and oxygen, use an alkaline low-voltage electrolysis system (3), which consists of a plurality of individual cells (4) within a reactor housing (2) and allows the fuel gas (25) to be produced directly in the individual cell (4) during electrolysis. Despite its high oxygen content, the fuel gas (25) is combustible but not explosive.

ELECTROCHEMICAL REACTION SYSTEM WITHOUT ELECTRICAL CONTACT BETWEEN STACK AND MANIFOLD

NºPublicación:  WO2025225918A1 30/10/2025
Solicitante: 
UIF UNIV INDUSTRY FOUNDATION YONSEI UNIV [KR]
UNIV SEJONG IND ACAD COOP FOUD [KR]
\uC5F0\uC138\uB300\uD559\uAD50 \uC0B0\uD559\uD611\uB825\uB2E8,
\uC138\uC885\uB300\uD559\uAD50\uC0B0\uD559\uD611\uB825\uB2E8
WO_2025225918_PA

Resumen de: WO2025225918A1

Disclosed is an electrochemical reaction system without an electrical contact between a stack and a manifold. The system may comprise: an insulating manifold including at least a plate-shaped base manifold part, through which a first fluid conduit and a second fluid conduit pass from top to bottom, and a housing part, which has a downwardly open cross-section and can be fastened to the upper surface and lower edge of the base manifold, the insulating manifold further including insulating plates located on the upper surface and lower surface, respectively, of an inner space surrounded by the base manifold part and the housing part; and a stack which is accommodated between the insulating plates in the inner space so as not to cover at least one of the first fluid conduit or the second fluid conduit, and in which at least a plurality of plate electrodes and separating plates separating the plurality of plate electrodes are stacked, wherein sealing materials are stacked above and below the stack.

METHODS AND SYSTEMS FOR SYNTHESIS USING AN UNDERWATER ELECTRICAL ARC

NºPublicación:  WO2025226337A2 30/10/2025
Solicitante: 
WILLIAM MARSH RICE UNIV [US]
WILLIAM MARSH RICE UNIVERSITY
WO_2025226337_PA

Resumen de: WO2025226337A2

Methods and systems for synthesis using an underwater electric arc. Such methods and systems form an electrical arc between an anode and a cathode positioned under water or within an aqueous mist and introduce an added material into the vicinity of the electrical arc. The formation of the electrical arc in the vicinity of the added material facilitates synthesis of chemical products from the added material. Such synthesized chemical products include ammonia, hydrogen, cyanide, and hydrogen cyanide.

THERMAL DECOMPOSITION OF SODIUM FORMATE AND SODIUM OXALATE USING SUPER-HEATED STEAM FROM NUCLEAR REACTOR SYSTEM FOR DIRECT IN-SITU METHANOL PRODUCTION

NºPublicación:  WO2025226320A2 30/10/2025
Solicitante: 
NUSCALE POWER LLC [US]
NUSCALE POWER, LLC
WO_2025226320_PA

Resumen de: WO2025226320A2

An integrated energy system including a power plant is discussed herein. In some examples, the integrated energy system may include at least one nuclear reactor and electrical power generation system configured to generate steam and electricity, a water treatment plant configured to produce Sodium Hydroxide (NaOH) from salt water, a Sodium Formate (HCOONa) production plant configured to receive the Sodium Hydroxide (NaOH) to produce Sodium Formate (HCOONa), a Thermal Decomposition reactor configured to receive the Sodium Formate (HCOONa) and configured to receive at least a first portion of the steam or at least a second portion of the electricity from the power plant to indirectly heat the Thermal Decomposition reactor to produce Hydrogen (H2), Carbon Dioxide (CO2), and Carbon Monoxide (CO) from the Sodium Formate (HCOONa), and a Methanol (CH3OH) reaction chamber configured to receive the Hydrogen (H2), the Carbon Dioxide (CO2), and the Carbon Monoxide (CO) to produce Methanol (CH3OH).

SUPER-HYDROPHILIC TITANIUM OXIDE NANOTUBE ELECTRODE ELECTRODEPOSITED WITH METAL NANOPARTICLES, METHOD FOR MANUFACTURING SAME, AND ANION EXCHANGE MEMBRANE WATER ELECTROLYZER USING SAME

NºPublicación:  WO2025226115A1 30/10/2025
Solicitante: 
KYUNGPOOK NAT UNIV IND ACADEMIC COOP FOUND [KR]
\uACBD\uBD81\uB300\uD559\uAD50 \uC0B0\uD559\uD611\uB825\uB2E8
WO_2025226115_PA

Resumen de: WO2025226115A1

The present invention relates to a super-hydrophilic titanium oxide nanotube electrode electrodeposited with metal nanoparticles and, more specifically, to a method for manufacturing a super-hydrophilic titanium oxide nanotube-based electrode electrodeposited with metal nanoparticles through simple electrooxidation and electrodeposition.

EVALUATION SYSTEM, PROGRAM FOR EVALUATION SYSTEM, AND EVALUATION METHOD

NºPublicación:  WO2025225466A1 30/10/2025
Solicitante: 
HORIBA LTD [JP]
\u682A\u5F0F\u4F1A\u793E\u5800\u5834\u88FD\u4F5C\u6240
WO_2025225466_PA

Resumen de: WO2025225466A1

An evaluation system according to the present invention evaluates the performance of an electrolysis cell that electrolyzes supplied steam to generate hydrogen gas or a test piece that is a portion thereof and comprises a steam supply line that supplies steam to the test piece, a hydrogen gas extraction line that extracts hydrogen gas that is generated from the test piece by electrolysis, a generated hydrogen information acquisition unit that acquires generated hydrogen information that directly or indirectly indicates the hydrogen gas content of a fluid that flows along the hydrogen gas extraction line, and a steam control unit that controls the flow rate of the steam supplied to the test piece from the steam supply line on the basis of the acquired generated hydrogen information.

ELECTRODE OF ELECTROLYTIC CELL, AND APPLICATION THEREOF

NºPublicación:  WO2025223557A1 30/10/2025
Solicitante: 
SHANGHAI JUNA NEW MATERIAL TECH CO LTD [CN]
SUZHOU JUNA NEW MATERIAL TECH CO LTD [CN]
\u4E0A\u6D77\u8392\u7EB3\u65B0\u6750\u6599\u79D1\u6280\u6709\u9650\u516C\u53F8,
\u82CF\u5DDE\u8392\u7EB3\u65B0\u6750\u6599\u79D1\u6280\u6709\u9650\u516C\u53F8
WO_2025223557_A1

Resumen de: WO2025223557A1

An electrode of an electrolytic cell, and an application thereof. The electrode comprises: a substrate (102); a surface treatment layer (106), which is formed on the substrate (102); and a catalyst layer (20), which is formed on the surface treatment layer (106). The surface structure and/or surface properties of the substrate can be modified by means of the surface treatment layer, so that the surface area of a subsequent electrode is increased, allowing more active sites to be exposed, thereby effectively improving the electrochemical performance of the electrode.

ELECTRODE OF ELECTROLYZER, AND USE

NºPublicación:  WO2025223558A1 30/10/2025
Solicitante: 
SHANGHAI JUNA NEW MATERIAL TECH CO LTD [CN]
SUZHOU JUNA NEW MATERIAL TECH CO LTD [CN]
\u4E0A\u6D77\u8392\u7EB3\u65B0\u6750\u6599\u79D1\u6280\u6709\u9650\u516C\u53F8,
\u82CF\u5DDE\u8392\u7EB3\u65B0\u6750\u6599\u79D1\u6280\u6709\u9650\u516C\u53F8
WO_2025223558_PA

Resumen de: WO2025223558A1

An electrode of an electrolyzer, and the use thereof. The electrode comprises a substrate (30) and a catalyst layer (20) formed on the substrate, wherein the catalyst layer comprises a plurality of first catalyst zones (201) and a plurality of second catalyst zones (202), and the structural texture of the first catalyst zones (201) is different from the structural texture of the second catalyst zones (202). Using the catalyst zones having different structural textures can increase active sites of the catalyst layer, and can also achieve an effective dispersion effect on the distribution of an active catalyst on the substrate, so as to avoid excessive agglomeration in local regions, thus increasing the utilization rate of precious metal.

HYDROGEN GENERATION DEVICE WITH BREATHING DETECTION FUNCTION

NºPublicación:  WO2025222998A1 30/10/2025
Solicitante: 
LIN HSIN YUNG [CN]
\u6797\u4FE1\u6D8C
WO_2025222998_PA

Resumen de: WO2025222998A1

A hydrogen generation device with a breathing detection function. The hydrogen generation device comprises an electrolytic cell, a gas pipe, a sensor, a valve switch and a controller, wherein the electrolytic cell is used for electrolyzing water to generate a hydrogen-containing gas; the gas pipe is in communication with the electrolytic cell and has a gas outlet, and the gas pipe is used for receiving the hydrogen-containing gas and outputting the hydrogen-containing gas through the gas outlet; the sensor is used for sensing the breathing of a user to generate a breathing signal; the valve switch is arranged in the gas pipe; and the controller is electrically connected to the valve switch and the sensor, and the controller opens the valve switch on the basis of an inspiration signal, and closes the valve switch on the basis of an expiration signal. Therefore, the present invention provides the hydrogen-containing gas, and does not provide the hydrogen-containing gas in an expiration state, such that not only can excessive pressure in a breathing tube be prevented, but also the hydrogen-containing gas can be prevented from rapidly flowing to a user when the user inhales again, thereby improving the practicability and the usage experience.

POWER SYSTEM AND FREQUENCY MODULATION CONTROL METHOD THEREFOR

NºPublicación:  US2025337244A1 30/10/2025
Solicitante: 
SUNGROW POWER SUPPLY NANJING CO LTD [CN]
Sungrow Power Supply (Nanjing) Co., Ltd
US_2025337244_PA

Resumen de: US2025337244A1

A power system and a frequency modulation control method therefor. The method includes: first, determining whether the current power grid frequency of a power system falls within a preset allowable frequency deviation range; if not, performing calculation according to the current power grid frequency and a power grid rated frequency to obtain an input current change value of a hydrogen production power generation unit in the power system; on the basis of the size relationship between the input current change value and limit values thereof and the size relationship between the changed input current value and limit values thereof, determining a target input current of the hydrogen production power generation unit; and finally, adjusting an input current of the hydrogen production power generation unit according to the target input current, so as to allow the power grid frequency of the power system to fall within the preset allowable frequency deviation range. Therefore, by means of the relationship between system power consumption and frequency fluctuation, the present application can guide input current setting for the hydrogen production power generation unit on the basis of a measured system frequency to achieve frequency modulation control of the power system, thus solving the problem of frequency fluctuation of power grid systems caused by randomness and fluctuation of renewable energy power generation.

HYDROGEN GENERATION SYSTEM AND REGULATOR THEREFOR

NºPublicación:  US2025336995A1 30/10/2025
Solicitante: 
GREEN FUEL LLC [US]
Green Fuel, LLC
US_2025336995_PA

Resumen de: US2025336995A1

A passive dual modulating regulator with relative differential venting (“regulator”) for use with a contained hydrogen generation system (“system”) comprises a flexible diaphragm clamped between a first housing section and a second housing section. The regulator defines a hydrogen fluid path in fluid communication with the hydrogen-side of the system, an exterior hydrogen storage vessel, and an exterior of the system. The regulator also defines an oxygen fluid path in fluid communication with the oxygen-side of the system, an exterior oxygen storage vessel, and an exterior of the system. The regulator regulates pressure imbalances between the oxygen-side of the system and the hydrogen-side of the system, and vents oxygen and hydrogen to an exterior of the system to allow collection of both hydrogen and oxygen and avoid rupture of a proton-exchange membrane of the system.

SPATIAL CONTROL OF POLYNUCLEOTIDE SYNTHESIS BY STRAND CAPPING

NºPublicación:  US2025333773A1 30/10/2025
Solicitante: 
MICROSOFT TECH LICENSING LLC [US]
MICROSOFT TECHNOLOGY LICENSING, LLC
US_2025333773_PA

Resumen de: US2025333773A1

Enzymatic polynucleotide synthesis with a template-independent polymerase is used to create multiple polynucleotides having different, arbitrary sequences on the surface of an array. The array provides a spatially-addressable substrate for solid-phase synthesis. Blocking groups are attached to the 3′ ends of polynucleotides on the array. Prior to polynucleotide extension, the blocking groups are removed at a selected location on the array. In an implementation, the blocking groups are acyl groups removed with a negative voltage created at an electrode. The array is then incubated with the polymerase and a single species of nucleotide. Nucleotides are incorporated onto the 3′ ends of the polynucleotides without blocking groups. Washing removes the polymerase and free nucleotides. To create polynucleotides with different sequences at different locations on the array, the location where the blocking groups are removed and the species of nucleotide may be changed during repeated cycles of synthesis.

SOLID OXIDE ELECTROLYSIS CELL AND METHOD OF MANUFACTURING THE SAME

NºPublicación:  US2025333862A1 30/10/2025
Solicitante: 
HYUNDAI MOTOR COMPANY [KR]
KIA CORP [KR]
UIF UNIV INDUSTRY FOUNDATION YONSEI UNIV [KR]
KOREA INSTITUTE OF SCIENCE AND TECH [KR]
HYUNDAI MOTOR COMPANY,
KIA CORPORATION,
UIF (UNIVERSITY INDUSTRY FOUNDATION), YONSEI UNIVERSITY,
KOREA INSTITUTE OF SCIENCE AND TECHNOLOGY
US_2025333862_PA

Resumen de: US2025333862A1

A solid oxide electrolysis cell includes an oxygen electrode, a fuel electrode, and an electrolyte interposed between the oxygen electrode and the fuel electrode. The oxygen electrode comprises an oxygen electrode carrier comprising internal pores, and an oxygen electrode catalyst supported in the internal pores, and having a perovskite single-phase structure. The fuel electrode comprises a fuel electrode carrier and a fuel electrode catalyst supported on the fuel electrode carrier.

HYDROGEN GENERATION SYSTEM AND REGULATOR THEREFOR

NºPublicación:  US2025333869A1 30/10/2025
Solicitante: 
GREEN FUEL LLC [US]
Green Fuel, LLC
US_2025333869_PA

Resumen de: US2025333869A1

A passive dual modulating regulator with relative differential venting (“regulator”) for use with a contained hydrogen generation system (“system”) comprises a housing, a first piston valve, a second piston valve, and a third piston valve. The regulator defines a hydrogen fluid path in fluid communication with a hydrogen-side of the system, an exterior hydrogen storage vessel, and an exterior of the system. The regulator also defines an oxygen fluid path in fluid communication with the oxygen-side of the system, an exterior oxygen storage vessel, and an exterior of the system. The regulator regulates pressure imbalances between the oxygen-side of the system and the hydrogen-side of the system, and vents oxygen and hydrogen to the exterior of the system to allow collection of both hydrogen and oxygen and avoid rupture of a proton-exchange membrane of the system.

MEMBRANE ELECTRODE ASSEMBLY FOR COx REDUCTION

NºPublicación:  US2025333857A1 30/10/2025
Solicitante: 
TWELVE BENEFIT CORP [US]
Twelve Benefit Corporation
US_2025333857_PA

Resumen de: US2025333857A1

Provided herein are membrane electrode assemblies (MEAs) for COx reduction. According to various embodiments, the MEAs are configured to address challenges particular to COx including managing water in the MEA. Bipolar and anion-exchange membrane (AEM)-only MEAs are described along with components thereof and related methods of fabrication.

SQUARE-METER-SCALE STAINLESS STEEL INTEGRATED ELECTRODE WITH SURFACE MODIFIED BY BIMETALLIC SULFIDE AND PREPARATION METHOD AND APPLICATION THEREOF

NºPublicación:  US2025333863A1 30/10/2025
Solicitante: 
HAINAN UNIV [CN]
HAINAN UNIVERSITY
US_2025333863_A1

Resumen de: US2025333863A1

Disclosed in the present disclosure are a square-meter-scale stainless steel integrated electrode with a surface modified by bimetallic sulfide, and a preparation method and application thereof. The preparation method includes the following steps: (1) performing ultrasonic cleaning on a stainless steel substrate with deionized water, acetone and ethanol in sequence, performing heating and soaking with a dilute hydrochloric acid solution, and finally, performing drying after washing and cleaning with deionized water to obtain the stainless steel substrate with a clean surface; (2) dissolving two transition metal cation salts and a sulfur source in an aqueous solution and performing stirring at a room temperature for even mixing; and (3) putting the stainless steel substrate with the clean surface obtained in step (1) into the solution of the step (2) for a heating reaction, washing an obtained sample with water after the reaction is finished, and then, performing drying.

ADHESIVE-FIXED ELECTROLYSIS MODULE

NºPublicación:  US2025333859A1 30/10/2025
Solicitante: 
TECHCROSS INC [KR]
TECHCROSS INC
US_2025333859_PA

Resumen de: US2025333859A1

Provided is an adhesive-fixed electrolysis module comprising a single stack, the single stack having a separator, a pair of bipolar plates, a pair of gaskets, a pair of diffusion layers, a pair of electrodes, and a cell frame, wherein the bipolar plates, the gaskets, the diffusion layers, and the electrodes are sequentially arranged on the cathode and anode sides, respectively, with respect to the separator, forming a symmetrical structure, wherein the separator, the bipolar plates, the gaskets, the diffusion layers, and the electrodes are stacked in a zero-gap manner within the cell frame, and wherein the bipolar plates are adhered and fixed to the cell frame using an adhesive, thereby simplifying product assembly and reducing assembly costs compared to a single stack fixing method using welding, riveting, bolting, etc. between conventional parts.

HIGH PRESSURE GASKET FOR AN ELECTROLYSIS DEVICE

NºPublicación:  US2025333858A1 30/10/2025
Solicitante: 
TENNECO INC [US]
Tenneco Inc
US_2025333858_PA

Resumen de: US2025333858A1

The electrolysis device includes a plurality of plates that have a plurality of sets of aligned fluid openings. At least one of the sets of aligned fluid openings is configured for conveying high pressure hydrogen gas. At least one gasket, which has an annular shape and is made of an elastomeric material, surrounds at least one of the sets of aligned fluid openings to establish a fluid-tight seal between at least two of the plurality of plates. The at least one gasket has a generally constant cross-sectional shape around a central axis, the cross-sectional shape having a sealing surface that includes a pair of peaks that are spaced radially apart from one another and that includes a pair of elevated plateaus on opposite radial sides of the pair of peaks.

WATER ELECTROLYSIS SYSTEM

NºPublicación:  US2025333854A1 30/10/2025
Solicitante: 
TOYOTA JIDOSHA KK [JP]
TOYOTA JIDOSHA KABUSHIKI KAISHA
US_2025333854_PA

Resumen de: US2025333854A1

A water electrolysis system that generates hydrogen and oxygen by electrolysis of water includes a water electrolysis cell including an anode, a cathode, and an electrolyte membrane sandwiched between the anode and the cathode, and a control device that controls electric power supplied to the water electrolysis cell, wherein the control device performs a potential changing process of changing a potential of the anode either or both of upon starting of the water electrolysis system and during continuous operation of the water electrolysis system, and the potential changing process includes a potential lowering process of lowering the potential of the anode to a predetermined potential.

MODULAR HYDROGEN GENERATION SYSTEM

NºPublicación:  US2025333852A1 30/10/2025
Solicitante: 
GREEN FUEL LLC [US]
Green Fuel, LLC
US_2025333852_PA

Resumen de: US2025333852A1

A modular hydrogen generation system (“system”) comprises a high-pressure containment vessel (“vessel”) defining a hydrogen plenum. The system also comprises a hydrogen generation insert (“insert”) shaped to be received in the hydrogen plenum. The insert includes a cover, one or more proton-exchange membrane (“PEM”) cells, an oxygen-water separator; and a passive dual regulator with relative differential venting (“regulator”). The insert is inserted into the hydrogen plenum such that hydrogen and oxygen can be produced at an interior pressure of from 200 to 6,000 psi. The regulator receives oxygen from the oxygen-water separator and hydrogen from the hydrogen plenum and regulates pressure imbalances between an oxygen-side of the system, vents oxygen to an exterior of the high-pressure containment vessel, and vents hydrogen to an exterior of the vessel to allow collection of hydrogen and oxygen and avoid rupture of the one or more PEM cells during operation.

CONTAINED HYDROGEN GENERATION SYSTEM

NºPublicación:  US2025333851A1 30/10/2025
Solicitante: 
GREEN FUEL LLC [US]
Green Fuel, LLC
US_2025333851_PA

Resumen de: US2025333851A1

A contained hydrogen generation system (“system”) comprises a high-pressure containment vessel (“vessel”), one or more proton-exchange membrane (“PEM”) cells, an oxygen-water separator, and a passive dual regulator with relative differential venting (“regulator”). The vessel defines a hydrogen plenum. The PEM and the oxygen-water separator are disposed in the hydrogen plenum. The regulator includes a hydrogen fluid path in fluid communication with the hydrogen plenum, an exterior hydrogen storage vessel, and an exterior of the vessel, and also includes an oxygen fluid path in fluid communication with the oxygen-water separator, an exterior oxygen storage vessel, and an exterior of the vessel. The regulator regulates pressure imbalances between an oxygen-side of the system and a hydrogen-side of the system, and vents oxygen and hydrogen to an exterior of the vessel to allow collection of both hydrogen and oxygen and avoid rupture of a PEM in the one or more PEM cells.

Separator for Water Electrolysis

NºPublicación:  US2025333868A1 30/10/2025
Solicitante: 
AGFA GEVAERT NV [BE]
Agfa-Gevaert NV
US_2025333868_A1

Resumen de: US2025333868A1

A separator (1) for water electrolysis comprising on at least one side thereof:—a surface area Smax,—a surface area Sc for contacting a surface of an electrode, and—a channel (10) for evacuating gas bubbles having a cross section Φc, characterized in that:—a ratio Sc/Smax is from 0.025 to 0.50, and—the cross section Φc is large enough for evacuating gas bubbles having a diameter from 5 to 50 μm.

HYDROGEN PRODUCTION SYSTEM AND HYDROGEN PRODUCTION METHOD

NºPublicación:  US2025333853A1 30/10/2025
Solicitante: 
MITSUBISHI HEAVY IND LTD [JP]
MITSUBISHI HEAVY INDUSTRIES, LTD
US_2025333853_PA

Resumen de: US2025333853A1

A hydrogen production system and a hydrogen production method includes: a heat exchanger that heats steam by using a heating medium heated by thermal energy at 600° C. or higher; a high-temperature steam electrolysis device that electrolyzes steam at 600° C. or higher to produce hydrogen by applying, to a high-temperature steam electrolysis cell, a voltage lower than an electric potential at a thermal neutral point at which Joule heating caused by application of a current and heat absorption caused by electrolysis reaction are balanced; and a heating device that heats the high-temperature steam electrolysis device by the steam.

ELECTRODE FOR ELECTROLYSIS AND ELECTROLYZER

NºPublicación:  US2025333867A1 30/10/2025
Solicitante: 
ASAHI KASEI KK [JP]
ASAHI KASEI KABUSHIKI KAISHA
US_2025333867_PA

Resumen de: US2025333867A1

An electrode for electrolysis, including: a conductive substrate; and a catalyst layer disposed on a surface of the conductive substrate, in which at least one of the following conditions (I) and (II) is satisfied:(I) the catalyst layer contains a ruthenium element and an iridium element, and a crystallite size is 50 Å or more and 100 Å or less, the crystallite size being calculated from a peak observed in a 20 range of 27° or more and 28.5° or less in an XRD spectrum, the XRD spectrum being obtained by subjecting the catalyst layer to X-ray diffraction measurement and(II) the catalyst layer contains (i) a ruthenium element, (ii) an iridium element, and (iii) at least one kind of metal element M selected from the group consisting of W, Zn, Mn, Cu, Co, V, Ga, Ta, Ni, Fe, Mo, Nb and Zr, in the catalyst layer.

ELECTROLYSIS UNIT FOR A FILTER-PRESS-TYPE ELECTROLYSER

NºPublicación:  US2025333860A1 30/10/2025
Solicitante: 
JOHN COCKERILL HYDROGEN BELGIUM [BE]
JOHN COCKERILL HYDROGEN BELGIUM
US_2025333860_PA

Resumen de: US2025333860A1

Electrolysis unit including a plurality of electrolysis cells held against one another along a stacking axis (Oy) between a first intermediate end plate and a second intermediate end plate, the first end plate including a first smooth bore and the second end plate including a second smooth bore. A tie rod including a body provided, at a first end, with a first head and, at a second end, with a second head, and first tensioning means for tensioning it. An electrolyzer includes the electrolysis unit.

SYSTEM AND METHOD FOR PRODUCING AMMONIA

NºPublicación:  US2025333316A1 30/10/2025
Solicitante: 
SIEMENS ENERGY GLOBAL GMBH & CO KG [DE]
Siemens Energy Global GmbH & Co. KG
US_2025333316_PA

Resumen de: US2025333316A1

The invention relates to a system and a method for generating ammonia, wherein, in an ammonia reactor, ammonia (NH3) is generated from a synthesis gas, wherein the synthesis gas contains hydrogen (H2) and nitrogen (N2), wherein a nitrogren supply flow and a first heat exchanger are used, which are designed in such a way that the hot ammonia (NH3) flowing out of the ammonia reactor heats the nitrogen used as synthesis gas in the nitrogen supply flow.

ELECTROCHEMICAL REACTION SYSTEM WITHOUT ELECTRICAL CONTACT BETWEEN STACK AND MANIFOLD

NºPublicación:  KR20250155409A 30/10/2025
Solicitante: 
연세대학교산학협력단세종대학교산학협력단
KR_20250155409_PA

Resumen de: WO2025225918A1

Disclosed is an electrochemical reaction system without an electrical contact between a stack and a manifold. The system may comprise: an insulating manifold including at least a plate-shaped base manifold part, through which a first fluid conduit and a second fluid conduit pass from top to bottom, and a housing part, which has a downwardly open cross-section and can be fastened to the upper surface and lower edge of the base manifold, the insulating manifold further including insulating plates located on the upper surface and lower surface, respectively, of an inner space surrounded by the base manifold part and the housing part; and a stack which is accommodated between the insulating plates in the inner space so as not to cover at least one of the first fluid conduit or the second fluid conduit, and in which at least a plurality of plate electrodes and separating plates separating the plurality of plate electrodes are stacked, wherein sealing materials are stacked above and below the stack.

SEA WATER ELECTROLYSIS SYSTEM AND SHIP HAVING THE SAME

NºPublicación:  KR20250155237A 30/10/2025
Solicitante: 
에이치디현대중공업주식회사
KR_20250155237_PA

Resumen de: KR20250155237A

본 발명의 실시예에 따른 해수전해 시스템은, 선박으로 유입되는 해수를 1차적으로 전기분해하도록 구성된 제1전해조; 및 상기 제1전해조에 의해 1차적으로 전기분해된 해수를 2차적으로 전기분해하도록 구성된 제2전해조;를 포함할 수 있다.

Self-standing electrode for generation of hydrogen and method for producing the same

NºPublicación:  KR20250155142A 30/10/2025
Solicitante: 
고려대학교산학협력단

Resumen de: KR20250155142A

본 발명은 표면처리된 카본시트; 및 상기 카본시트의 적어도 일면에 구비되는 루테늄 단일원자 및 루테늄 나노클러스터;를 포함하는 수소발생용 자립형 전극관한 것이다.

AMMONIA DECOMPOSITION OVER SUPPORTED MEDIUM ENTROPY METAL ALLOY CATALYSTS

NºPublicación:  US2025332578A1 30/10/2025
Solicitante: 
SAUDI ARABIAN OIL CO [SA]
Saudi Arabian Oil Company
US_2025332578_PA

Resumen de: US2025332578A1

A method of catalytic ammonia decomposition, where the method includes: flowing ammonia into a reactor charged with a supported medium entropy metal alloy (MEA) catalyst including MEA particles supported on a support, the MEA particles including a first principal metal, a second principal metal, and a third principal metal, where each of the principal metals is independently selected without repetition from the group consisting of Co, Cr, Fe, Mn, Ni, Al, Cu, Zn, Ti, Zr, Mo, V, Ru, Rh, Pd, Ag, W, Re, Ir, Pt, Au, Ce, Y, Yb, Sn, Ga, In, and Be; and catalytically decomposing the ammonia into hydrogen and nitrogen over the supported MEA catalyst in the reactor at a reaction temperature between 200° C. and 900° C.

METHOD AND PLANT FOR PRODUCING HYDROGEN

NºPublicación:  AU2024256387A1 30/10/2025
Solicitante: 
LINDE GMBH
LINDE GMBH
AU_2024256387_PA

Resumen de: AU2024256387A1

The invention relates to a method (100) for producing hydrogen (103), wherein feed water is subjected to electrolysis (10) with a cathode gas (101) being obtained, wherein the cathode gas (101) contains hydrogen, oxygen and some of the feed water, wherein a process gas flow (102) is formed using at least some of the cathode gas (101), wherein the process gas flow (102) contains at least some of the hydrogen, oxygen and feed water contained in the cathode gas (101), and wherein, in the process gas flow (102), at least some of the oxygen is subjected to an oxidative catalytic reaction with some of the hydrogen to form oxidation water, and wherein at least some of the feed water and the oxidation water in the process gas flow (102) are removed from the process gas flow (1029 in a water removal process. The catalytic reaction and the water removal process are carried out using one or more process units (41, 42), wherein the one process unit (41, 42) or each of the plurality of process units (41, 42) has a first adsorptive drying bed (4a), by means of which at least some of the feed water is removed from the process gas flow (102), a catalytic bed (4b) which is arranged downstream of the first drying bed (4a) and by means of which the catalytic reaction is carried out, and a second adsorptive drying bed (4c) which is arranged downstream of the catalytic bed and by means of which at least some of the oxidation water is removed from the process gas flow (102). The invention also pro

RECOMBINATION LAYERS FOR CROSSOVER MITIGATION FOR EXCHANGE MEMBRANES AND WATER ELECTROLYZER MEMBRANE ELECTRODE ASSEMBLIES

NºPublicación:  AU2023443530A1 30/10/2025
Solicitante: 
PLUG POWER INC
PLUG POWER INC
AU_2023443530_PA

Resumen de: AU2023443530A1

A method for forming a recombination layer includes, for example, an ionomer and a nanocrystal catalyst disposed in the ionomer. A method for forming the recombination layer may include, for example, providing an ionomer dispersion, providing a compound having a catalyst having a charge, adding the catalyst in the compound to the ionomer to form a mixture, reducing the catalyst in the compound to a metal catalyst in the ionomer, and forming the mixture with the metal catalyst into a recombination layer for a proton exchange membrane.

TITANIUM NANOTUBES MODIFIED WITH COBALT OXYPHOSPHIDES FOR HYDROGEN PRODUCTION AND METHODS OF PREPARATION THEREOF

NºPublicación:  US2025333865A1 30/10/2025
Solicitante: 
KING FAHD UNIV OF PETROLEUM AND MINERALS [SA]
King Fahd University of Petroleum and Minerals
US_2025333865_PA

Resumen de: US2025333865A1

An electrocatalyst useful for forming hydrogen from water by the hydrogen evolution reaction. The electrocatalyst includes a titanium (Ti)-including substrate, an array of titanium dioxide (TiO2) nanotubes (TNTs) disposed on the Ti-including substrate, and cobalt oxyphosphide (CoOP) nanostructures disposed on the surface of the TNTs. The TNTs are crystalline, as observed by powder X-ray diffraction (PXRD). The CoOP is amorphous by PXRD, and the CoOP nanostructures are substantially spherical and have a mean size of 75 to 400 nanometers (nm).

電解セルスタック、電解セルカートリッジ、電解セルモジュールおよび電解セルスタックの製造方法

NºPublicación:  JP2025164506A 30/10/2025
Solicitante: 
三菱重工業株式会社
JP_2025164506_PA

Resumen de: WO2025220485A1

The present disclosure provides an electrolytic cell stack capable of increasing the amount of product generated by electrolysis while suppressing a temperature rise of the cell stack. An electrolytic cell stack (101) according to the present disclosure comprises: a hydrogen generation unit (10) provided with an electrolytic cell (105) having a hydrogen electrode, an oxygen electrode, and a solid electrolyte membrane; a raw material gas supply port (11); a hydrogen gas discharge port (12); a raw material gas supply-side heat exchange unit (13); and a hydrogen gas discharge-side heat exchange unit (14). The raw material gas supply-side heat exchange unit and the hydrogen gas discharge-side heat exchange unit are each composed of a heat transfer unit and a header unit. The heat transfer unit area of the hydrogen gas discharge-side heat exchange unit is larger than the heat transfer unit area of the raw material gas supply-side heat exchange unit.

METHOD AND SYSTEM FOR SYNTHESIZING FUEL FROM DILUTE CARBON DIOXIDE SOURCE

NºPublicación:  AU2025248680A1 30/10/2025
Solicitante: 
CARBON ENG LTD
Carbon Engineering Ltd
AU_2025248680_A1

Resumen de: AU2025248680A1

Abstract A method for producing a synthetic fuel from hydrogen and carbon dioxide comprises extracting hydrogen molecules from hydrogen compounds in a hydrogen feedstock to produce a hydrogen-containing fluid stream; extracting carbon dioxide molecules from a dilute gaseous mixture in a carbon dioxide feedstock to produce a carbon dioxide containing fluid stream; and processing the hydrogen and carbon dioxide 5 containing fluid streams to produce a synthetic fuel. At least some thermal energy and/or material used for at least one of the steps of extracting hydrogen molecules, extracting carbon dioxide molecules, and processing the hydrogen and carbon dioxide containing fluid streams is obtained from thermal energy and/or material produced by another one of the steps of extracting hydrogen molecules, extracting carbon dioxide molecules, and processing the hydrogen and carbon dioxide containing fluid streams. 10 Abstract A method for producing a synthetic fuel from hydrogen and carbon dioxide comprises extracting hydrogen molecules from hydrogen compounds in a hydrogen feedstock to produce a hydrogen-containing fluid stream; extracting carbon dioxide molecules from a dilute gaseous mixture in a carbon dioxide feedstock 5 to produce a carbon dioxide containing fluid stream; and processing the hydrogen and carbon dioxide containing fluid streams to produce a synthetic fuel. At least some thermal energy and/or material used for at least one of the steps of extracting hydrogen mole

ELECTROLYTE COMPRISING SOLVENT WITH LOW POLARITY AND METHOD OF PREPARING ELECTROCHEMICAL LITHIUM- MEDIATED AMMONIA USING THE SAME

NºPublicación:  KR20250154956A 29/10/2025
Solicitante: 
포항공과대학교산학협력단
KR_20250154956_PA

Resumen de: US2025327193A1

Disclosed is a electrolyte comprising solvent with low polarity and method of manufacturing electrochemical lithium-mediated ammonia using the same. In detail, an electrolyte comprising a first solvent represented by Structural Formula 1; a second solvent represented by Structural Formula 2; a metal salt; and a proton donor compound. The present disclosure can control the solvation structure through a solvent with low polarity even in a relatively low-concentration electrolyte, thereby constructing a high-performance ammonia production system.

PROCESS FOR PRODUCING GAS COMPRISING HYDROGEN

NºPublicación:  EP4640623A1 29/10/2025
Solicitante: 
AIR LIQUIDE [FR]
L'AIR LIQUIDE, SOCIETE ANONYME POUR L'ETUDE ET L'EXPLOITATION DES PROCEDES GEORGES CLAUDE
EP_4640623_PA

Resumen de: EP4640623A1

The invention relates to a process (100) for producing a hydrogen product (81) from an endothermic cracking reaction of an ammonia feed (4), comprising the following steps:- providing (S10) the ammonia feed to a cracking unit (210),- in said cracking unit, performing (S20) the endothermic cracking reaction of the ammonia feed, thereby producing a cracked gas (80) containing hydrogen (81), nitrogen (82) and unconverted ammonia (83),- in said cracking unit, combusting the separated unconverted ammonia in a combustion step (S40) to provide heat to the endothermic cracking reaction,- reducing (S50) a cracking temperature (Tc) of the endothermic cracking reaction, thus increasing the amount of unconverted ammonia in the cracked gas and to be combusted to provide heat to the endothermic cracking reaction,- controlling (S60) the flow of the ammonia feed directed to the cracking unit to produce a desired amount of hydrogen product (Psp).

WATER ELECTROLYSIS HYDROGEN PRODUCTION SYSTEM

NºPublicación:  EP4640922A1 29/10/2025
Solicitante: 
HITACHI LTD [JP]
Hitachi, Ltd
EP_4640922_PA

Resumen de: EP4640922A1

Provided is a water electrolytic hydrogen production system configured by connecting a plurality of water electrolysis stacks in series, wherein the system is capable of ensuring sufficient insulation performance of each of the water electrolysis stacks. The water electrolytic hydrogen production system includes: a plurality of water electrolysis apparatuses, wherein each of the water electrolysis apparatuses includes: a water electrolysis stack configured to generate hydrogen and oxygen by electrolysis of water; a water supply portion configured to supply water to the water electrolysis stack; a water intake portion configured to take water into the water supply portion from outside; a hydrogen release portion configured to release hydrogen generated in the water electrolysis stack to outside; and an oxygen release portion configured to release oxygen generated in the water electrolysis stack to outside, the water electrolysis stacks of the plurality of water electrolysis apparatuses are electrically connected to each other in series, and an insulation member is disposed at a connecting portion of piping for supplying or releasing a fluid with outside of the apparatus, the piping including at least the water intake portion, the hydrogen release portion, and the oxygen release portion of each of the plurality of water electrolysis apparatuses.

HYDROGEN PRODUCTION VIA SEAWATER SPLITTING

NºPublicación:  EP4638833A2 29/10/2025
Solicitante: 
UNIV MICHIGAN REGENTS [US]
YANG PE [US]
BATISTA VICTOR S [US]
The Regents Of The University Of Michigan,
Yang, Pe,
Batista, Victor S
KR_20250136327_PA

Resumen de: AU2023408768A1

A method of hydrogen production includes providing a solution and immersing a device in the solution. The device includes a substrate having a surface, an array of conductive projections supported by the substrate and extending outward from the surface of the substrate, and a plurality of catalyst nanoparticles disposed over the array of conductive projections. The solution includes dissolved sodium chloride (NaCl).

空気直接電解による水素製造システム

NºPublicación:  JP2025535842A 29/10/2025
Solicitante: 
スーチュァンユニバーシティー
JP_2025535842_PA

Resumen de: EP4582589A1

The present application belongs to the technical field of electrolytic hydrogen production, and particularly relates to a direct air electrolytic hydrogen production system. The system comprises an energy supply module, an electrolytic hydrogen production module, an electrolyte recycling module and a moisture vapor self-trapping module, wherein the energy supply module is connected to the electrolytic hydrogen production module; the electrolytic hydrogen production module comprises an electrolyzer; and the electrolyte recycling module is connected to the electrolytic hydrogen production module and the moisture vapor self-trapping module separately. The system may realize direct air electrolytic hydrogen production, while its energy consumption for electrolysis is comparable to that of industrial pure water electrolysis for hydrogen production, without additional energy consumption for desalination/purification of impure water solutions or for harvesting moisture from the air. The system greatly broadens the range of hydrogen energy sources without time and space limitation, providing technical support for future distributed hydrogen energy arrangement.

CONTROLLABLE RECTIFIER ARRANGEMENT FOR HYDROGEN ELECTROLYSIS

NºPublicación:  EP4639746A1 29/10/2025
Solicitante: 
ANDRITZ AG MASCHF [AT]
Andritz AG
AT_526361_PA

Resumen de: WO2024130276A1

The invention relates to a rectifier arrangement for hydrogen electrolysis, comprising a transformer (1) with a primary winding (2) for connecting an input alternating voltage and a secondary winding (3) for providing an output alternating voltage, and comprising a rectifier (4) connected to the secondary winding (3) for generating an output direct current IDC and an output direct voltage UDC, wherein at the primary winding (2) of the transformer (1) a number N > 1 of winding taps (5) are provided, and a load stage switch (6) connected to a controller (7) is provided which is designed for switching the winding taps (5) without interruption such that the transformation ratio of the transformer (1) can be switched via the controller (7) in N stages.

ELECTROCHEMICAL REACTOR AND METHOD FOR OPERATING AN ELECTROCHEMICAL REACTOR

NºPublicación:  EP4639652A1 29/10/2025
Solicitante: 
FRAUNHOFER GES FORSCHUNG [DE]
Fraunhofer-Gesellschaft zur F\u00F6rderung der angewandten Forschung e.V
KR_20250129650_PA

Resumen de: CN120418995A

The invention relates to an electrochemical reactor (1), in particular a redox flow cell, a fuel cell, an electrolytic cell or an electrosynthesis cell, comprising a stack (Z) consisting of a plurality of cells (2) which are separated from each other by at least one bipolar plate (3) and are stacked in a stacking direction (R), wherein the cells (2) each have two electrodes (5, 6) and a separator (10) arranged between the two electrodes (5, 6), and wherein the at least one bipolar plate (3) is flexible. In order to be able to increase mass transfer and material distribution with low construction and equipment investment and low material load, an oscillator (13) which excites at least one bipolar plate (3) to generate oscillations is integrated in the bipolar plate (3).

PROCESS FOR PRODUCING SYNTHESIS GAS PRODUCT COMPRISING HYDROGEN

NºPublicación:  EP4638350A1 29/10/2025
Solicitante: 
AIR LIQUIDE [FR]
L'AIR LIQUIDE, SOCIETE ANONYME POUR L'ETUDE ET L'EXPLOITATION DES PROCEDES GEORGES CLAUDE
KR_20250127295_PA

Resumen de: WO2024132579A1

A process for producing a synthesis gas product comprising hydrogen from an endothermic cracking reaction of an ammonia feedstock stream, comprising the following steps: - Providing an ammonia feedstock stream, - Performing a catalytic conversion by catalytically converting the ammonia feedstock stream by cracking endothermically said ammonia feedstock stream into a synthesis gas product comprising hydrogen, - Performing heat exchanges step by performing heat exchanges between the synthesis gas product and the catalytic conversion of the ammonia feedstock stream, said heat exchanges step comprising the following steps: • Discharging the synthesis gas product in a synthesis gas product circulation duct, said duct being arranged for the heat exchanges between the discharged synthesis gas product and the catalytic conversion of the ammonia feedstock stream, • Recovering heat from the discharged synthesis gas product, • Directing the recovered heat to the catalytic conversion of the ammonia feedstock stream.

SOC STACK COMPRISING COMBINED FLOW DISTRIBUTOR AND CONTACT ENABLER

NºPublicación:  EP4639650A1 29/10/2025
Solicitante: 
TOPSOE AS [DK]
Topsoe A/S
KR_20250124826_PA

Resumen de: CN120476486A

A solid oxide cell stack has a combined flow distributor and contact enabler made of a pressed metal foil with diversion structures and contact regions between interconnect layers and cell layers in the stack.

LIGHT-WATER-REACTOR (LWR) NUCLEAR COGENERATION PLANT AND HIGH-TEMPERATURE WATER ELECTROLYSIS SYSTEM(S) FOR PRODUCING HYDROGEN USING HEAT FROM THE LWR

NºPublicación:  EP4639585A1 29/10/2025
Solicitante: 
COMMISSARIAT ENERGIE ATOMIQUE [FR]
Commissariat \u00E0 l'Energie Atomique et aux Energies Alternatives
WO_2024133496_PA

Resumen de: WO2024133496A1

The subject matter of the invention is essentially that of obtaining an indirect optimal thermal coupling between a nuclear reactor and a production unit for producing hydrogen by high-temperature electrolysis by means of a suitably chosen draw-off tap downstream of the high-pressure body of the Rankine cycle turbine of the nuclear reactor, which will transfer the heat thus drawn off by means of a closed loop between an intermediate heat exchanger and a coupling steam generator to liquid water supplied to the production unit in order to inject steam at a high temperature required to perform the electrolysis. This indirect heat input may be carried out continuously or at a decreasing rate until there is enough heat produced by the electrolysis reaction.

SOC STACK COMPRISING COMBINED FLOW DISTRIBUTOR AND CONTACT ENABLER

NºPublicación:  EP4639651A1 29/10/2025
Solicitante: 
TOPSOE AS [DK]
Topsoe A/S
KR_20250124826_PA

Resumen de: CN120476486A

A solid oxide cell stack has a combined flow distributor and contact enabler made of a pressed metal foil with diversion structures and contact regions between interconnect layers and cell layers in the stack.

熱交換器

NºPublicación:  JP2025163079A 28/10/2025
Solicitante: 
ティーアイホールディングスベスローテンヴェンノーツハップ
JP_2025163079_PA

Resumen de: TW202446469A

The invention relates to a thermal inverter (1, 2) for generating from a parent compound a first fluid of first molecules (H2) with a first molecular weight and a second fluid of second molecules (O2) with a second molecular weight, whereby the first molecular weight of the first molecules (H2) is less than the second molecular weight of the second molecules (O2). In a reaction device (1) the parent compound is decomposed into a mixture compound of the first molecules (H2) and the second molecules (O2).In order to improve the efficiency of such a thermal inverter the invention proposes a gas separator device (2) comprising a mixture inlet (26) for the mixture compound of the first and the second molecules at a bottom section (24) of the gas separator device (2) and a first and a second outlet (2() at a top section (25) of the gas separator device (2), the first outlet (27) providing substantially the first molecules (H2) and the second outlet (28) providing substantially the second molecules (O2), the gas separator device (2) further comprising guiding elements (6) for guiding the first and second molecules (H2, O2) from the mixture inlet (26) towards the first and second outlet (27, 28) in a coiled path, wherein the coiled path is confined by a sidewall (29).

アンモニアの合成装置

NºPublicación:  JP2025162706A 28/10/2025
Solicitante: 
日本特殊陶業株式会社
JP_2025162706_PA

Resumen de: JP2025162706A

【課題】アンモニアの合成効率を上げることができる合成装置を提供する。【解決手段】合成装置は、窒素を含む原料ガスが供給される反応場にプラズマを発生するプラズマ発生装置と、水蒸気を分解して反応場に水素を発生する電気化学セルと、電気化学セルを作動した後、プラズマ発生装置を作動する制御装置と、を備える。制御装置は、反応場が条件を満たしたと判断される場合にプラズマ発生装置を作動しても良い。制御装置は、水素センサ、水蒸気センサ、計時装置または計測装置の電気信号に基づいてプラズマ発生装置を作動しても良い。【選択図】図1

アンモニアの合成装置

NºPublicación:  JP2025162704A 28/10/2025
Solicitante: 
日本特殊陶業株式会社
JP_2025162704_PA

Resumen de: JP2025162704A

【課題】安定してアンモニアを生成できる合成装置を提供する。【解決手段】合成装置は、筒状の電解質と、電解質の内側に配置されたカソードと、電解質の外側に配置されたアノードと、を備える電気化学セルと、カソードと間隔をあけて電気化学セルの内側に配置された電極を含む筒状の電極部材を含み、電極とカソードとの間にプラズマを発生するプラズマ発生装置と、を備え、原料ガスは電極部材の内側の第1の空間に供給され、電気化学セルは電極部材とカソードとの間の第2の空間に水素を発生し、第1の空間と第2の空間とをつなぐ孔が電極に複数設けられ、カソードはプラズマ発生装置のアース電極を兼ねる。【選択図】図1

熱エネルギー貯蔵を伴う電気化学セルシステム及び関連する方法

NºPublicación:  JP2025535749A 28/10/2025
Solicitante: 
ヌオーヴォ・ピニォーネ・テクノロジー・ソチエタ・レスポンサビリタ・リミタータ
JP_2025535749_PA

Resumen de: CN120391000A

An electrochemical cell system (100) comprising: an electrochemical cell arrangement (10); a control unit (20) configured to operate the electrochemical cell arrangement (10) only as an electrolytic cell or as a fuel cell; a heating unit (40) located outside the electrochemical cell arrangement (10), the heating unit being thermally coupled to the electrochemical cell arrangement (10) and the heating unit being configured to alternately store heat from the electrochemical cell arrangement (10) to the heating unit (40) and supply heat from the heating unit (40) to the electrochemical cell arrangement (10); and a transfer arrangement (30) configured to alternately transfer heat from the electrochemical cell arrangement (10) to the heating unit (40) and from the heating unit (40) to the electrochemical cell arrangement (10).

/ Quaternized polyphenylene oxide/polyvinyl alcohol composition anion exchange membrane and its preparation method

NºPublicación:  KR20250154086A 28/10/2025
Solicitante: 
이규하전북대학교산학협력단
KR_20250154086_PA

Resumen de: KR20250154086A

본 발명은 향상된 수분흡수율 및 화학적 안정성을 갖는 우수한 이온전도성 고분자 조성물로, 사차화된 폴리페닐렌 옥사이드(QPPO: quaternized polyphenylene oxide)와 폴리비닐알콜(PVA: polyvinyl alcohol)를 포함하는 고분자 조성물, 상기 고분자 조성물을 포함하는 이오노머 주조 방법 및 이를 활용한 음이온교환막에 관한 것이다.

전기화학 전지 스택

NºPublicación:  KR20250154491A 28/10/2025
Solicitante: 
섀플러테크놀로지스아게운트코카게
KR_20250154491_PA

Resumen de: WO2024183850A1

An electrochemical cell stack (1) comprises a plurality of cells (2), which are separated from one another by bipolar plates (5, 5'), wherein each cell (2) is formed from two half-cells (3, 4) between which a membrane (6), surrounded by a support frame (7), is arranged, and wherein there is a porous transport layer (10, 11) in each half-cell (3, 4). The support frame (7) describes a stepped shape with two adjacent cross-section regions (12, 13), wherein an edge (18) of the membrane (6) lies in a step (17) formed by the cross-section regions (12, 13) and the porous transport layer (10) of a half-cell (3) extends into the step (17), and wherein the support frame (7) comprises at least one sealing arrangement (15) which is injection-moulded onto the support frame (7) and comprises an electrically insulating sealing material, wherein the sealing arrangement (15) comprises three sealing regions (19, 20, 21) each having at least one sealing lip (22, 22'), specifically a first sealing region (19) and a second sealing region (20) which are assigned to the narrower of the two cross-section regions (12, 13) facing the membrane (6) and each of which contact exactly one bipolar plate (5, 5'), and a third sealing region (21) which is on a side of the support frame (7) facing away from the step (17) and borders an opening (9) of the support frame (7) provided for the guiding through of media, and contacts both bipolar plates (5, 5') to which the first and the second sealing region (19, 20)

Circulation-Type Hydrogen Production and Power Generating System

NºPublicación:  KR20250153897A 28/10/2025
Solicitante: 
권동열

Resumen de: KR20250153897A

본 발명은 수전해 장치에서 생성된 수소와 산소를 수소연료전지 시스템으로 공급하여 전기를 생성하고, 이 과정에서 생성된 물을 다시 수전해 장치로 공급하여 수전해에 사용하는 형태로서 물의 공급없이 또는 최소한의 공급을 통해 전기를 생산하는 순환식 수소생성 및 발전장치를 제공한다.

Manufacturing method of eggshell structural catalyst

NºPublicación:  KR20250154063A 28/10/2025
Solicitante: 
한국에너지기술연구원
KR_20250154063_PA

Resumen de: KR20250154063A

본 발명은 촉매 지지체를 준비하는 제1단계; 촉매 활성금속 용액을 준비하는 제2단계; 상기 촉매 지지체에 촉매 활성금속 용액을 스프레이하는 제3단계; 촉매 활성금속 용액이 스프레이된 촉매 지지체를 가열 건조하는 제4단계;순으로 된 에그쉘 구조 촉매의 제조방법에 관한 것으로, 촉매 활성금속 용액을 촉매 지지체 표면에 스프레이하고 효과적으로 가열 건조함으로써 촉매 입자의 표면 부근에 활성금속 성분이 두루 퍼져 있는 구조를 갖는 에그쉘 구조 촉매의 제조방법에 대한 것이다. 본 발명에 의하면, 촉매 활성금속 용액을 촉매 지지체 표면에 스프레이하고 효과적인 건조과정으로 에그쉘 구조 촉매의 제조가 가능하여 촉매 활성금속이 촉매 입자의 표면에 두루 퍼지도록 할 수 있어 값비싼 촉매 활성금속을 적게 써도 활성이 유지되어 경제성이 좋은 효과가 있다.

一种电极催化剂的制备方法

NºPublicación:  CN120844115A 28/10/2025
Solicitante: 
苏州莒纳新材料科技有限公司
CN_120844115_PA

Resumen de: CN118461035A

The invention provides an electrode catalyst and a preparation method and application thereof, the electrode catalyst comprises a nanosheet catalyst structure, a plurality of holes are formed in the surface of the nanosheet catalyst structure, and the size of the holes is smaller than 80 nm. According to the electrode catalyst and the preparation method and application thereof, electrode catalysts of different structures are obtained, the specific surface area of the electrode catalyst is increased, and active sites are increased, so that the catalytic efficiency is improved, and the production cost is reduced.

氨脱氢用催化剂、其制备方法以及利用其制备氢气的方法

NºPublicación:  CN120857975A 28/10/2025
Solicitante: 
HD \u73B0\u4EE3 OILBANK \u682A\u5F0F\u4F1A\u793E
CN_120857975_A

Resumen de: WO2024190982A1

Disclosed are a catalyst for the dehydrogenation of ammonia, a manufacturing method therefor, and a method for producing hydrogen using same. The disclosed catalyst for the dehydrogenation of ammonia comprises clay and an alkali metal and ruthenium supported on the clay.

由金属硼氧化物制备金属硼氢化物的方法

NºPublicación:  CN120841450A 28/10/2025
Solicitante: 
H2\u71C3\u6599\u7CFB\u7EDF\u6709\u9650\u516C\u53F8
CN_120841450_PA

Resumen de: US2023024948A1

A method for producing metal borohydride, Me(BH4)n, from metal boron oxide, Me(BO2)n, in which Me is a metal or a molecule that shows metal-like behaviour and can act as a metal, and n is an integer number that can be associated with the valence of the metal, wherein in a first fluidized bed step the metal boron oxide is provided in a first fluidized bed. The first fluidized bed is fluidized using a gas selected from at least one of nitrogen, N2, gas and a noble gas, optionally the noble gas being selected from at least one of helium, He; neon, Ne; argon, Ar; and xenon, Xe, under such circumstances, especially pressure and temperature, that oxygen atoms are removed from the metal boron oxide to provide metal boron, MeBn, particles, possibly ions. In a subsequent second fluidized bed step the metal boron particles are provided in a second fluidized bed that is fluidized using hydrogen, H2, gas under such circumstances that hydrogen chemically reacts with the metal boron particles to provide metal borohydride.

一种电极催化剂及其制备方法与应用

NºPublicación:  CN120844114A 28/10/2025
Solicitante: 
苏州莒纳新材料科技有限公司
CN_120844114_PA

Resumen de: CN118461035A

The invention provides an electrode catalyst and a preparation method and application thereof, the electrode catalyst comprises a nanosheet catalyst structure, a plurality of holes are formed in the surface of the nanosheet catalyst structure, and the size of the holes is smaller than 80 nm. According to the electrode catalyst and the preparation method and application thereof, electrode catalysts of different structures are obtained, the specific surface area of the electrode catalyst is increased, and active sites are increased, so that the catalytic efficiency is improved, and the production cost is reduced.

固体氧化物电解池及其制造方法

NºPublicación:  CN120844126A 28/10/2025
Solicitante: 
现代自动车株式会社起亚株式会社延世大学校产学协力团韩国科学技术研究院
CN_120844126_PA

Resumen de: US2025333862A1

A solid oxide electrolysis cell includes an oxygen electrode, a fuel electrode, and an electrolyte interposed between the oxygen electrode and the fuel electrode. The oxygen electrode comprises an oxygen electrode carrier comprising internal pores, and an oxygen electrode catalyst supported in the internal pores, and having a perovskite single-phase structure. The fuel electrode comprises a fuel electrode carrier and a fuel electrode catalyst supported on the fuel electrode carrier.

水电解系统

NºPublicación:  CN120844111A 28/10/2025
Solicitante: 
丰田自动车株式会社
CN_120844111_PA

Resumen de: US2025333854A1

A water electrolysis system that generates hydrogen and oxygen by electrolysis of water includes a water electrolysis cell including an anode, a cathode, and an electrolyte membrane sandwiched between the anode and the cathode, and a control device that controls electric power supplied to the water electrolysis cell, wherein the control device performs a potential changing process of changing a potential of the anode either or both of upon starting of the water electrolysis system and during continuous operation of the water electrolysis system, and the potential changing process includes a potential lowering process of lowering the potential of the anode to a predetermined potential.

共電解メタネーション装置

NºPublicación:  JP2025161369A 24/10/2025
Solicitante: 
大阪瓦斯株式会社
JP_2025161369_PA

Resumen de: JP2025161369A

【課題】共電解の電解開始時の電流取り出しから定格相当の電流を得るまでの工程において、メタン化反応に最適な(一酸化炭素+二酸化炭素)/水素の比率を実現し、エネルギー変換効率の向上が可能な、共電解メタネーション装置を提供する。【解決手段】水蒸気と二酸化炭素を電解する共電解部5と、水蒸気と二酸化炭素の流量を制御する流量制御手段と、メタン合成部7と、分離部と、を備える共電解メタネーション装置1であって、共電解部5に電解電力を供給する電解電圧制御手段と、電解電流を計測する電解電流計測手段と、が備えられており、流量制御手段は、共電解部5の電解電流の取り出し開始から定格電解電流に達するまでの過程において、電解電流の増加に応じて、カソード極53に供給する水蒸気及び二酸化炭素の各流量を制御する。【選択図】図1

フィルタ

NºPublicación:  JP2025535220A 24/10/2025
Solicitante: 
ハイダックフィルターテヒニクゲゼルシャフトミットベシュレンクテルハフツング
JP_2025535220_PA

Resumen de: AU2023379054A1

2. The invention relates to a filter for treating process fluid such as that which in particular arises during hydrogen electrolysis, preferably for separating hydrogen and/or oxygen from process water, having a first filter element (10) and a second filter element (12), which encloses the first filter element (10) with the formation of a flow space (14) with a predefinable radial spacing, wherein each filter element (10, 12) has a filter medium (16, 18) through which the process fluid can flow in a flow-through direction (24) from the outside to the inside or preferably from the inside to the outside, wherein, seen in the flow-through direction (24), the one filter medium (16) forms a first degassing stage, which is used to enlarge gas bubbles through coalescence and to remove same from the process fluid through separation caused by buoyancy, and the subsequent further filter medium (18) forms a second degassing stage, which is used to remove very finely distributed gas bubbles remaining in the process fluid, again through coalescence and the separation of same through rising caused by buoyancy.

共電解メタネーション装置

NºPublicación:  JP2025161368A 24/10/2025
Solicitante: 
大阪瓦斯株式会社
JP_2025161368_PA

Resumen de: JP2025161368A

【課題】メタン純度を維持し、プロセス出口ガスの単位体積当たりの熱量を高位に保つ共電解メタネーション装置の提供。【解決手段】水蒸気と二酸化炭素を電解する共電解部と、水蒸気と二酸化炭素の流量を制御する流量制御手段と、メタン合成部と、を備える共電解メタネーション装置であって、電解電圧制御手段と、電解電流計測手段と、ガス利用率算出手段と、をさらに備え、流量制御手段は共電解部に第1制御流量値として水蒸気と二酸化炭素を供給し、電解電流計測手段は第1実績電解電流値として電流値を計測し、ガス利用率算出手段は第1制御流量値として供給した水蒸気と二酸化炭素の全量が水素と一酸化炭素に電解される場合の電解電流値を第1理論電解電流値として算出し、第1理論電解電流値に対する第1実績電解電流値の割合を第1実績ガス利用率とし、流量制御手段は第1実績ガス利用率に基づき水蒸気と二酸化炭素の流量を第2制御流量値として制御する。【選択図】図1

Method for manufacturing electrodes for electrochemical catalysis using pulsed laser irradiation and electrodes for electrochemical catalysis manufactured accordingly

NºPublicación:  KR20250153019A 24/10/2025
Solicitante: 
경상국립대학교산학협력단
KR_20250153019_PA

Resumen de: KR20250153019A

본 발명은 전극용 금속 폼의 표면 산화층을 제거하여 전처리된 금속 폼 기판을 준비하는 단계; 및 상기 전처리된 금속 폼 기판을 전이금속 전구체를 함유하는 수용액에 침지시키고, 상기 금속 기판에 펄스 레이저를 조사하여 전기화학 촉매용 전극을 제조하는 제2 단계;를 포함하되, 상기 제2 단계에서, 상기 펄스 레이저의 파장은 250~1100 nm인 것을 특징으로 하는, 펄스 레이저 조사를 이용한 전기화학 촉매용 전극의 제조방법을 제공한다. 본 발명의 제조방법은 3차원 전극 기판 상에 전이금속 또는 전이금속 산화물 층을 one-pot 방식으로 형성하며, 추가적인 환원제의 사용 없이 금속을 환원시킬 수 있고, 종래의 바인더를 사용하여 전극과 활물질을 결합하는 방식에서 벗어나 공정의 단계를 개선함으로써 공정비용을 감소시키는 효과가 있다.

액체 환경에서 펄스 전자기장들에 의해 국한된 플라즈마를 이용하는 수소 생성 시스템

NºPublicación:  KR20250153215A 24/10/2025
Solicitante: 
코에네만로버트엘
KR_20250153215_PA

Resumen de: MX2025009259A

A hydrogen generation system includes: a direct current (DC) power supply providing a driver signal, a reactive circuit coupled to the power supply and configured to generate a pulse drive signal from the driver signal, at least one reaction chamber coupled to the reactive circuit and receiving the pulse drive signal wherein the chamber is configured to generate hydrogen from feedstock material utilizing the pulse drive signal, a gas analyzer coupled to the at least one reaction chamber and configured to detect the generated hydrogen, and a control unit coupled to the reactive circuit and to the gas analyzer and configured to control the reactive circuit based on the detected hydrogen. The reaction chamber includes a plurality of positively charged elements and a plurality of negatively charged elements. The elements are composed of non-dis similar metallic material.

水素製造システム、電力供給装置及び水素製造システムの制御方法

NºPublicación:  JP2025161309A 24/10/2025
Solicitante: 
株式会社日立製作所
JP_2025161309_PA

Resumen de: JP2025161309A

【課題】 外部電源の異常発生時における水素製造システムの応答に応じて発生し得る外部電源への悪影響を抑制して外部電源の安定化を図るとともに、異常解消後の電流変動による水素製造装置の劣化を防止する。【解決手段】 本発明の水素製造システムは、水素製造装置と、水素製造装置に直流電流を出力する電力供給部と、外部電源の電圧を監視し、電圧の監視結果に基づき、電力供給部から出力される直流電流を制御する制御部であって、外部電源の電圧低下を検知すると、電力供給部から出力される直流電流の値を0より大きな所定の直流電流値に低下させて水素製造装置の運転を継続し、その後、外部電源の電圧回復を検知すると、直流電流の値を所定の増加態様で特定の直流電流値まで増加させる制御部と、を備える。【選択図】 図2

水電解評価装置、水電解装置評価方法及び水電解評価装置用プログラム

NºPublicación:  JP2025161071A 24/10/2025
Solicitante: 
株式会社堀場製作所
JP_2025161071_PA

Resumen de: JP2025161071A

【課題】電解液の電気特性を制御しつつ、気液分離タンクの液位を一定に制御する水電解評価装置を提供する。【解決手段】水電解評価装置であって、供試体と導入ラインを介して接続され、前記供試体から導出される流体を酸素ガス又は水素ガスと電解液とに分離する気液分離タンクと、前記流体に含まれる電解液の導電率又は比抵抗を示す電気特性を測定する電気特性測定部と、前記気液分離タンクから前記電解液を排出するとともに、前記電解液の排液量を調整する排液量調整機器が設けられている排出ラインと、前記気液分離タンク内の前記電解液の前記電気特性と異なる水を前記気液分離タンクに供給するとともに、前記水の供給量を調整する供給量調整機器が設けられている供給ラインと、前記電気特性測定部により測定された前記電気特性に基づいて、前記排液量調整機器及び前記供給量調整機器を制御する流量制御部とを備える。【選択図】図1

共電解メタネーション装置及び共電解メタネーション装置の運転方法

NºPublicación:  JP2025161367A 24/10/2025
Solicitante: 
大阪瓦斯株式会社
JP_2025161367_PA

Resumen de: JP2025161367A

【課題】最終出口部分での生成ガスの熱量を高位に保ち、熱量の変動幅を小さくする共電解メタネーション装置及びその運転方法の提供。【解決手段】水蒸気及び二酸化炭素を電気分解して水素、一酸化炭素、水蒸気及び二酸化炭素を含む合成ガスを生成する共電解部5と、共電解部5のカソード極53に供給する水蒸気及び二酸化炭素の各流量を制御する流量制御手段と、合成ガスを冷却して水を分離し、圧縮する水分離・圧縮部6と、水が分離された合成ガスをメタン化触媒に通じてメタネーションを行うメタン合成部7と、メタン合成部7より送出されるガスからメタンを分離する分離部と、を備える共電解メタネーション装置1であって、二酸化炭素の流量に対する水蒸気の流量の比率である基準流量比率を算出する流量比算出手段9を備え、基準流量比率に基づき、カソード極53に供給する水蒸気及び二酸化炭素の各流量を制御する。【選択図】図1

수소 생성 방법

NºPublicación:  KR20250153217A 24/10/2025
Solicitante: 
하이드로젠알에잇리미티드
KR_20250153217_PA

Resumen de: AU2024224275A1

A process for the reaction of aluminium with water comprising the steps of adding aluminium metal to an aqueous solution comprising potassium hydroxide at a concentration of between 0.1M and 0.4M and a surfactant; agitating the mixture of previous step; and collecting generated hydrogen. A composition for use in such a process for reacting aluminium with water, comprising potassium hydroxide and a surfactant.

用于裂解氨的方法

NºPublicación:  CN120835863A 24/10/2025
Solicitante: 
庄信万丰戴维科技有限公司
CN_120835863_PA

Resumen de: TW202502644A

A process for the catalytic cracking of ammonia, the process comprising: supplying an ammonia feed gas to one or more heated catalyst containing reaction vessels disposed within an ammonia cracking reactor; and cracking the ammonia in the ammonia feed gas in the one or more catalyst containing reaction vessels to produce a hydrogen containing stream, wherein the or each of the reaction vessels has a wall which is composed of at least a first alloy and a second alloy, wherein the first alloy is more resistant to nitriding than the second alloy and the second alloy provides mechanical support to the first alloy, and wherein at least a portion of the wall adjacent the catalyst is composed of the first alloy.

通过电解水来产生氢气和氧气的电解设备的控制

NºPublicación:  CN120836126A 24/10/2025
Solicitante: 
西门子能源国际公司
CN_120836126_PA

Resumen de: AU2024318321A1

The invention relates to an electrolysis system (10) comprising a plurality of electrolysis devices (34, 36) which are connected to a power supply line (30), the electrolysis devices (34, 36) having a power supply unit (38, 40) and an electrolysis module (12, 14, 16, 18, 20, 22, 24, 26) coupled to the power supply unit, the power supply units of the electrolysis devices comprising a transformer (42, 44, 46, 48) and a rectifier unit (50, 52, 54, 56, 58, 60, 62, 64), the transformer having a primary winding (66, 68, 70, 72) and a secondary winding (74, 76, 78, 80, 82, 84, 86, 88) connected to an AC voltage side of the rectifier unit. According to the invention, the primary winding of the transformer of at least a first of the electrolysis devices (40) is designed to be adjustable in stages, and the rectifier unit of said electrolysis device is designed to be operated in an uncontrolled manner, the rectifier unit of the power supply unit of at least a second of the electrolysis devices being designed to be operated in a controlled manner depending on the electrical energy that can be provided by the energy source.

具有呼吸侦测功能的氢气产生装置

NºPublicación:  CN120830110A 24/10/2025
Solicitante: 
林信涌
CN_120830110_PA

Resumen de: WO2025222998A1

A hydrogen generation device with a breathing detection function. The hydrogen generation device comprises an electrolytic cell, a gas pipe, a sensor, a valve switch and a controller, wherein the electrolytic cell is used for electrolyzing water to generate a hydrogen-containing gas; the gas pipe is in communication with the electrolytic cell and has a gas outlet, and the gas pipe is used for receiving the hydrogen-containing gas and outputting the hydrogen-containing gas through the gas outlet; the sensor is used for sensing the breathing of a user to generate a breathing signal; the valve switch is arranged in the gas pipe; and the controller is electrically connected to the valve switch and the sensor, and the controller opens the valve switch on the basis of an inspiration signal, and closes the valve switch on the basis of an expiration signal. Therefore, the present invention provides the hydrogen-containing gas, and does not provide the hydrogen-containing gas in an expiration state, such that not only can excessive pressure in a breathing tube be prevented, but also the hydrogen-containing gas can be prevented from rapidly flowing to a user when the user inhales again, thereby improving the practicability and the usage experience.

水素プラントの構成要素を電源に接続するためのシステムおよび回路

NºPublicación:  JP2025535262A 24/10/2025
Solicitante: 
オーミアムインターナショナル,インコーポレイテッド
JP_2025535262_PA

Resumen de: WO2024081426A2

The present disclosure relates to circuits for connecting components of a hydrogen plant to a power grid to power the components in an efficient manner. In one implementation, power-side alternate current (AC) to direct current (DC) converters may be connected to a source power grid without the need for an isolation transformer by providing separate buses between the power-side AC-DC converters and load-side DC-DC converters instead of a shared DC bus between the converters. Other implementations for connecting components of a hydrogen plant to a power grid may include an adjustable transformer, such as a tappable transformer or an autotransformer, to connect any number of auxiliary loads of the plant to the power grid. The adjustable transformer may provide for various types of auxiliary load devices to connect to the power provided by the transformer at the same time, including both three-phase devices and one-phase devices.

アンモニアを処理するためのシステム及び方法

NºPublicación:  JP2025535370A 24/10/2025
Solicitante: 
アモジーインコーポレイテッド
JP_2025535370_PA

Resumen de: WO2024086793A1

The present disclosure provides a catalyst, methods of manufacturing the catalyst, and methods for using the catalyst for ammonia decomposition to produce hydrogen and nitrogen. The catalyst may comprise an electrically conductive support with a layer of one or more metal oxides adjacent to the support and at least one active metal adjacent to the layer. Methods are disclosed for deposition of metal oxide and active metal, drying and heat treatment. The method of using the catalyst may comprise bringing ammonia in contact with the catalyst in a reactor. The catalyst may be configured to be heated to a target temperature in less than about 60 minutes, by passing an electrical current through the catalyst. The method of using the catalyst may comprise bringing the catalyst in contact with ammonia at about 450 to 700 °C, to generate a reformate stream with a conversion efficiency of greater than about 70%.

炭素酸化物電解装置二極性膜のための界面

NºPublicación:  JP2025535276A 24/10/2025
Solicitante: 
トゥエルブベネフィットコーポレーション
JP_2025535276_PA

Resumen de: US2024141514A1

Provided herein are membrane electrode assemblies (MEAs) for carbon oxide reduction. According to various embodiments, the MEAs are configured to address challenges particular to COx including mitigating the deleterious effects of electrical current fluctuations on the MEA. Bipolar membrane MEAs equipped with an interface composed of nanoparticles are described.

NEW-ENERGY HYDROGEN PRODUCTION POWER SUPPLY, AND NEW-ENERGY HYDROGEN PRODUCTION SYSTEM AND CONTROL METHOD THEREFOR

NºPublicación:  WO2025218743A1 23/10/2025
Solicitante: 
NR ELECTRIC CO LTD [CN]
NR ENG CO LTD [CN]
\u5357\u4EAC\u5357\u745E\u7EE7\u4FDD\u7535\u6C14\u6709\u9650\u516C\u53F8,
\u5357\u4EAC\u5357\u745E\u7EE7\u4FDD\u5DE5\u7A0B\u6280\u672F\u6709\u9650\u516C\u53F8
WO_2025218743_PA

Resumen de: WO2025218743A1

Provided in the present application are a new-energy hydrogen production power supply, and a new-energy hydrogen production system and a control method therefor. The new-energy hydrogen production power supply comprises: a rectification stage, which is used for connecting to a power bus to perform conversion between an alternating current and a direct current; an energy storage stage, which is connected to a direct-current side of the rectification stage in parallel and is used for absorbing, storing and/or releasing electric energy; and a chopping stage, which is separately connected to the rectification stage and an electrolyzer and is used for increasing or reducing a direct-current voltage and providing a direct current to the electrolyzer. The control method for a new-energy hydrogen production system comprises: on the basis of the power generation condition of a power bus, controlling a new-energy hydrogen production power supply to operate in the following operating modes: a new-energy low generation mode, a new-energy hydrogen production mode, a new-energy fluctuation mode and a new-energy power-deficient mode. The new-energy hydrogen production power supply has an energy storage link, can operate in modes where the new-energy output is low or fluctuates rapidly, can absorb or send active power to maintain the operation of an electrolyzer, and can use an energy storage stage to mitigate new-energy fluctuations, thus maximizing the utilization of new-energy power.

HYDROGEN PRODUCTION AND DISSOLUTION SYSTEM AND METHOD

NºPublicación:  WO2025218265A1 23/10/2025
Solicitante: 
TIANJIN FURUIXING HEALTH TECH CO LTD [CN]
\u5929\u6D25\u798F\u745E\u5174\u5065\u5EB7\u79D1\u6280\u6709\u9650\u516C\u53F8
WO_2025218265_PA

Resumen de: WO2025218265A1

Disclosed in the present invention are a hydrogen production and dissolution system and method. The hydrogen production and dissolution system comprises a power supply assembly, an electrolysis assembly, a treatment assembly, a reaction assembly, and a safety assembly. The treatment assembly comprises a gas-liquid separator, and the gas-liquid separator is communicated with an electrolyzer; the reaction assembly comprises a pressure booster and reaction tanks, the pressure booster has one end communicated with the gas-liquid separator and the other end communicated with the reaction tanks, the pressure booster pressurizes the reaction tanks, and an ultrasonic generator is provided in each reaction tank; and the safety assembly comprises leakage sensors, and each leakage sensor is arranged on a side of a corresponding reaction tank. The hydrogen production and dissolution method is used for controlling the hydrogen production and dissolution system. The present invention can directly dissolve the produced hydrogen in water, thereby reducing potential safety hazards while eliminating the need for storage and transportation devices.

WATER ELECTROLYSIS SYSTEM AND METHOD FOR OPERATING WATER ELECTROLYSIS SYSTEM

NºPublicación:  WO2025220363A1 23/10/2025
Solicitante: 
MITSUBISHI POWER LTD [JP]
MITSUBISHI HEAVY IND LTD [JP]
\u4E09\u83F1\u30D1\u30EF\u30FC\u682A\u5F0F\u4F1A\u793E,
\u4E09\u83F1\u91CD\u5DE5\u696D\u682A\u5F0F\u4F1A\u793E
WO_2025220363_PA

Resumen de: WO2025220363A1

This water electrolysis system uses an alkaline aqueous solution as an electrolytic solution, and is provided with: a cell stack to which the electrolytic solution is supplied; a storage unit in which the electrolytic solution is stored; an annular flow path that connects the storage unit and the cell stack; a pump unit that is provided on the annular flow path; a scale removal unit that is provided on the annular flow path and is capable of removing a scale contained in the electrolytic solution; and a scale component removal unit that is capable of removing scale components dissolved in the electrolytic solution at a saturation concentration or less.

A CORE-SHELL CATALYST, METHODS OF MAKING AND USES THEREOF

NºPublicación:  WO2025217726A1 23/10/2025
Solicitante: 
UNIV MCMASTER [CA]
MCMASTER UNIVERSITY
WO_2025217726_PA

Resumen de: WO2025217726A1

The present disclosure relates to core-shell particles, such as core-shell particles comprising a core comprising TiOx; and a shell comprising iridium, methods of preparing core-shell particles, and uses thereof, such as a catalyst in an oxygen evolution reaction (OER).

DEVICE FOR GENERATING MOLECULAR HYDROGEN FOR DOMESTIC AND INDUSTRIAL APPLICATIONS

NºPublicación:  WO2025217696A1 23/10/2025
Solicitante: 
DORIVAL DE OLIVEIRA THIAGO [BR]
DORIVAL DE OLIVEIRA, Thiago
WO_2025217696_PA

Resumen de: WO2025217696A1

The present invention relates to an advanced portable system for generating molecular hydrogen, designed to enrich water with hydrogen gas. The device uses an optimized electrolysis technique to infuse hydrogen into water, providing significant antioxidant and alkalizing benefits. Although initially designed for domestic use, the modular and scalable design of the system allows its application in industrial and commercial settings, providing customised solutions for water treatment at various scales. The core technology of the invention can adjust the concentration of molecular hydrogen dissolved in water, allowing the user to control the level of hydrogenation as necessary. This is crucial for adapting the device to various water quality requirements across multiple sectors, including healthcare, hospitality and industrial processing. The system is also designed to be extremely energy-efficient, using low-power components to reduce environmental impact and operating costs. The novelty of this invention lies not only in its hydrogenation functionality, but also in its ability to raise the pH of water, although this feature is involved as a secondary benefit. The invention primarily aims to provide a consistent and effective source of hydrogen-enriched water, known for its beneficial effects in reducing oxidative stress, improving cellular hydration and potentially supporting the prevention of various age-related conditions. This system represents a significant advancement in

MODIFIED MXENE MATERIALS

NºPublicación:  WO2025217689A1 23/10/2025
Solicitante: 
MELBOURNE INST TECH [AU]
ROYAL MELBOURNE INSTITUTE OF TECHNOLOGY
WO_2025217689_PA

Resumen de: WO2025217689A1

This disclosure describes freestanding or delaminated two-dimensional (2D) sheets of at least dual modified functionalised MXene materials, Mn+1XnTx, having electronegative surface groups and non-metal dopant and electrochemically active dopant atoms in the materials, suitable as OER catalysts.

AMMONIA PRODUCTION FROM CARBON- AND WATER-DERIVED HYDROGEN

NºPublicación:  US2025326652A1 23/10/2025
Solicitante: 
SAUDI ARABIAN OIL COMPANY [SA]
Saudi Arabian Oil Company
US_2025326652_PA

Resumen de: US2025326652A1

Methods and systems for ammonia production are provided. An exemplary method includes electrolyzing water to form H2 and O2, contacting a reformer feed stream including hydrocarbons, O2 from electrolysis, and an oxidant stream including O2 and N2 to form a reformed stream including H2, CO, CO2, and N2; contacting the reformed stream with a water-gas shift catalyst to form a shifted stream including H2, CO2, and N2; separating the shifted stream to form a captured stream including CO2 and an ammonia production feed stream including H2 and N2; and reacting the ammonia production feed stream, and optionally H2 from electrolysis, to form ammonia.

IMPROVEMENTS RELATING TO HYDROGEN ELECTROLYSIS SYSTEMS

NºPublicación:  US2025327192A1 23/10/2025
Solicitante: 
VESTAS WIND SYSTEMS AS [DK]
VESTAS WIND SYSTEMS A/S
US_2025327192_PA

Resumen de: US2025327192A1

A hydrogen generation system comprising a hydrogen electrolyser, a power converter connected to the electrolyser, and a control system configured to control the power converter to supply power to the electrolyser The system further includes a monitoring system configured to monitor the operation of the generation system, wherein the monitoring system is configured to: determine a plurality of operational parameters of the electrolyser, and, generate one or more performance metrics based on the determined operational parameters, the one or more performance parameters including: the electrical capacitance of the electrolyser, and/or the equivalent series resistance of the electrolyser. Also disclosed is a method for determining operational performance of a hydrogen generation system including an electrolyser.

ELECTROLYTE COMPRISING SOLVENT WITH LOW POLARITY AND METHOD OF PREPARING ELECTROCHEMICAL LITHIUM- MEDIATED AMMONIA USING THE SAME

NºPublicación:  US2025327193A1 23/10/2025
Solicitante: 
POSTECH RES & BUSINESS DEV FOUND [KR]
POSTECH RESEARCH AND BUSINESS DEVELOPMENT FOUNDATION
US_2025327193_PA

Resumen de: US2025327193A1

Disclosed is a electrolyte comprising solvent with low polarity and method of manufacturing electrochemical lithium-mediated ammonia using the same. In detail, an electrolyte comprising a first solvent represented by Structural Formula 1; a second solvent represented by Structural Formula 2; a metal salt; and a proton donor compound. The present disclosure can control the solvation structure through a solvent with low polarity even in a relatively low-concentration electrolyte, thereby constructing a high-performance ammonia production system.

Water electrolysis catalyst and water electrolysis device

NºPublicación:  US2025327198A1 23/10/2025
Solicitante: 
SHANGHAI JUNA NEW MATERIAL TECH CO LTD [CN]
Shanghai Juna New Material Technology Co., Ltd
US_2025327198_PA

Resumen de: US2025327198A1

The disclosure provides a water electrolysis catalyst and a water electrolysis device. The water electrolysis catalyst includes a catalyst support layer and a catalyst. The catalyst grows vertically and orderly on the catalyst support layer, and the catalyst has a nanowire or nanochain microstructure. The water electrolysis catalyst further includes nanoparticles stacked to form the nanowire or nanochain microstructures, and a diameter of the nanoparticles is from 5 nm to 500 nm.

Elektrolyseur und Zellenkomponentenanordnung für ein elektrochemisches System

NºPublicación:  DE102024111159A1 23/10/2025
Solicitante: 
SCHAEFFLER TECHNOLOGIES AG [DE]
Schaeffler Technologies AG & Co. KG
DE_102024111159_PA

Resumen de: DE102024111159A1

Eine Zellenkomponentenanordnung (1) für ein elektrochemisches System umfasst ein dreidimensional strukturiertes Plattenelement (16), durch welches ein Prägefeld (12) gebildet ist, welches über einen eine Flussrichtung (FR) vorgebenden Durchleitungsbereich (7) mit einem Port (5) des elektrochemischen Systems verbunden ist, wobei durch eine Strukturierung (21) des Plattenelementes (16) insbesondere verschiedene 3er-Gruppen (22, 25) an länglichen, nebeneinander angeordneten, in Längsrichtung, das heißt Flussrichtung (FR), des Durchleitungsbereichs (7) ausgerichteten Prägeelementen (23, 24, 26, 27) gebildet sind. Hierbei handelt es sich um eine mittlere 3er-Gruppe (22) sowie zwei äußere 3er-Gruppen (25). In jeder 3er-Gruppe (22, 25) ist das mittlere Prägeelement (23, 26) geringer vom Rand (28) des Prägefeldes (12) beabstandet als die zwei seitlichen Prägeelemente (24, 27). Zugleich ist jede der beiden äußeren 3er-Gruppen (25) geringer vom Rand (28) des Prägefeldes (12) beabstandet als die mittlere 3er-Gruppe (22) an Prägeelementen (23, 24).

Poröse Transportschicht und Herstellverfahren

NºPublicación:  DE102024111239A1 23/10/2025
Solicitante: 
DORSTENER DRAHTWERKE H W BRUNE & CO GES MIT BESCHRAENKTER HAFTUNG [DE]
Dorstener Drahtwerke H. W. Brune & Co. Gesellschaft mit beschr\u00E4nkter Haftung
DE_102024111239_PA

Resumen de: DE102024111239A1

Poröse Transportschicht 1 für den Einsatz in einem Elektrolyseur, wobei die Transportschicht 1 mehrere miteinander verbundene Lagen 2-4 aufweist, wobei mindestens eine der Lagen 2 eine Porosität unter 75 % aufweist und eine weitere Lage 3 eine Porosität von 75 % bis 90 % aufweist, wobei alle Lagen 2-4 aus Metall bestehen und stoffschlüssig miteinander verbunden sind, wobei wenigstens eine der Lagen 3 aus einem Flächengebilde aus Draht oder aus einem Streckmetallgitter besteht, das eine Hauptebene und eine 3D-Strukturierung senkrecht zu seiner Hauptebene aufweist, so dass in Verbindung mit einer benachbarten Lage 2, 4 Strömungskanäle ausgebildet werden.

Sammelleitung für die Elektrolyse

NºPublicación:  DE102024203529A1 23/10/2025
Solicitante: 
SIEMENS ENERGY GLOBAL GMBH & CO KG [DE]
Siemens Energy Global GmbH & Co. KG
DE_102024203529_PA

Resumen de: DE102024203529A1

Die Erfindung betrifft eine elektrochemische Zelle (1) für die Elektrolyse, die elektrochemische Zelle (1) umfassend gegenüberliegende Hauptflächen (2) und zwischen den Hauptflächen (2) angeordnete Abfuhrkanäle (3) zum Abführen eines Elektrolyseproduktes, wobei die Abfuhrkanäle (3) in einen Sammelkanalabschnitt (4) münden, wobei sich der Sammelkanalabschnitt (4) von einer Hauptfläche (2) zur anderen Hauptfläche (2) der elektrochemischen Zelle (1) erstreckt und einen Durchbruch (5) in senkrechter Richtung zu den Hauptflächen (2) mit einer Umfangslinie (6) darstellt, wobei die Abfuhrkanäle (3) näherungsweise tangential zur Umfangslinie (6) in den Sammelkanalabschnitt (4) münden. Die Erfindung betrifft ferner einen Elektrolyseur (9) umfassend mehrere gestapelte elektrochemische Zellen (1) sowie ein Elektrolyseverfahren.

METHOD FOR PRODUCING REGENERATIVE HYDROCARBONS VIA THE METHANOL ROUTE AND CORRESPONDING SYNTHESIS PLANT

NºPublicación:  WO2025218944A1 23/10/2025
Solicitante: 
SIEMENS ENERGY GLOBAL GMBH & CO KG [DE]
SIEMENS ENERGY GLOBAL GMBH & CO. KG
WO_2025218944_PA

Resumen de: WO2025218944A1

The invention relates to a method for producing hydrocarbons. The method comprises the steps of providing i) a regenerative starting material (5) containing carbon (C) and hydrogen (H). Furthermore, the method comprises gasifying ii) the starting material (5) in a gasifier (8), wherein a synthesis gas (6) is produced, producing iii) methanol (MeOH) from the synthesis gas (6) and regenerative hydrogen (H2), wherein pure methanol (16) is separated from the produced methanol product gas (10), and producing iv) a hydrocarbon (CH) from the pure methanol (16), wherein the pure methanol (16) is catalytically converted into a hydrocarbon target product (31), in particular kerosene, gasoline, diesel or naphtha, wherein by-products (17, 23, 24, 32, 33) of the methanol synthesis and/or hydrocarbon synthesis are returned to the gasifier (8) and are further reacted into synthesis gas (6) which is then also converted into methanol and the hydrocarbon product (31). The invention also relates to a corresponding synthesis plant.

ELECTROLYTIC CELL STACK, ELECTROLYTIC CELL CARTRIDGE, ELECTROLYTIC CELL MODULE, AND METHOD FOR MANUFACTURING ELECTROLYTIC CELL STACK

NºPublicación:  WO2025220485A1 23/10/2025
Solicitante: 
MITSUBISHI HEAVY IND LTD [JP]
MITSUBISHI POWER LTD [JP]
\u4E09\u83F1\u91CD\u5DE5\u696D\u682A\u5F0F\u4F1A\u793E,
\u4E09\u83F1\u30D1\u30EF\u30FC\u682A\u5F0F\u4F1A\u793E
WO_2025220485_PA

Resumen de: WO2025220485A1

The present disclosure provides an electrolytic cell stack capable of increasing the amount of product generated by electrolysis while suppressing a temperature rise of the cell stack. An electrolytic cell stack (101) according to the present disclosure comprises: a hydrogen generation unit (10) provided with an electrolytic cell (105) having a hydrogen electrode, an oxygen electrode, and a solid electrolyte membrane; a raw material gas supply port (11); a hydrogen gas discharge port (12); a raw material gas supply-side heat exchange unit (13); and a hydrogen gas discharge-side heat exchange unit (14). The raw material gas supply-side heat exchange unit and the hydrogen gas discharge-side heat exchange unit are each composed of a heat transfer unit and a header unit. The heat transfer unit area of the hydrogen gas discharge-side heat exchange unit is larger than the heat transfer unit area of the raw material gas supply-side heat exchange unit.

MOLDED CATALYST FOR AMMONIA DECOMPOSITION AND MANUFACTURING METHOD THEREFOR

NºPublicación:  WO2025220974A1 23/10/2025
Solicitante: 
KOREA RES INST CHEMICAL TECH [KR]
\uD55C\uAD6D\uD654\uD559\uC5F0\uAD6C\uC6D0
WO_2025220974_A1

Resumen de: WO2025220974A1

The present invention relates to a molded catalyst for ammonia decomposition and a manufacturing method therefor and, more specifically, to an economical method for manufacturing a molded catalyst for ammonia decomposition and a molded catalyst manufactured thereby, wherein a catalyst carrier is prepared by coating various molded bodies such as beads, pellets, honeycombs, and the like with lanthanum and cerium and then ruthenium is supported on the catalyst carrier to produce an ammonia decomposition catalyst as a catalyst with superior activity in an ammonia decomposition reaction, whereby the strength of the coating can be sufficiently expressed, the catalytic activity can be improved or maintained even with a small amount of a catalytically active material (ruthenium), the loss of a coating solution can be reduced during a catalyst coating process, and the molded catalyst can be manufactured without a separate powder catalyst manufacturing process.

POROUS SUPPORT FOR WATER ELECTROLYSIS

NºPublicación:  WO2025221010A1 23/10/2025
Solicitante: 
KOLON INC [KR]
\uCF54\uC624\uB871\uC778\uB354\uC2A4\uD2B8\uB9AC \uC8FC\uC2DD\uD68C\uC0AC
WO_2025221010_A1

Resumen de: WO2025221010A1

The present invention relates to a porous support for water electrolysis, which has constant surface resistance and electrical conductivity due to coating layers uniformly formed inside and outside thereof, wherein the porous support comprises: a porous fabric support formed by intersecting a plurality of fibers with each other; a catalyst layer formed on the porous fabric support; a first coating layer formed on the catalyst layer; and a second coating layer formed on the first coating layer.

METHODS AND APPARATUSES FOR IN-SITU AND INTEGRATED PRODUCTION OF CLEAN FUELS, CARBON DIOXIDE MINERALIZATION, AND MINING

NºPublicación:  WO2025221298A1 23/10/2025
Solicitante: 
MASSACHUSETTS INST TECHNOLOGY [US]
MASSACHUSETTS INSTITUTE OF TECHNOLOGY
WO_2025221298_PA

Resumen de: WO2025221298A1

Apparatuses, systems, and methods for leveraging subsurface geochemical reactions to provide optimal conditions for chemical extraction, hydrogen gas and/or ammonia formation and collection, carbon dioxide mineralization, and mining. In some embodiments, an integrated system can be used to simultaneously 1) produce hydrogen (H2) and ammonia (NH3) in-situ by injecting H2O and nitrogen (N)-sources onto ultramafic rocks; 2) mineralization of carbon dioxide (CO2) by injecting CO2 gas onto ultramafic rocks; and 3) collection and separation of percolated fluid form water- ultramafic rocks to extract valuable trace elements therefrom. The integrated system can deliver reactants through a subsurface for reaction with rocks disposed below ground, and outlets for collecting the products from the earth.

ELECTRODE FOR GASEOUS EVOLUTION IN ELECTROLYTIC PROCESS

NºPublicación:  AU2024263112A1 23/10/2025
Solicitante: 
IND DE NORA S P A
INDUSTRIE DE NORA S.P.A
AU_2024263112_A1

Resumen de: AU2024263112A1

The present invention relates to an electrode and in particular to an electrode suitable for gas evolution comprising a metal substrate and a catalytic coating. Such electrode can be used as an anode for the development of oxygen in electrolytic processes such as, for example, in the alkaline electrolysis of water.

COLLECTION LINE FOR ELECTROLYSIS

NºPublicación:  WO2025218945A1 23/10/2025
Solicitante: 
SIEMENS ENERGY GLOBAL GMBH & CO KG [DE]
SIEMENS ENERGY GLOBAL GMBH & CO. KG
WO_2025218945_PA

Resumen de: WO2025218945A1

The invention relates to an electrochemical cell (1) for electrolysis, the electrochemical cell (1) comprising opposite main surfaces (2) and discharge channels (3) arranged between the main surfaces (2) for discharging an electrolysis product, the discharge channels (3) opening out into a collecting channel portion (4), the collecting channel portion (4) extending from one main surface (2) to the other main surface (2) of the electrochemical cell (1) and forming an opening (5) in a perpendicular direction to the main surfaces (2) with a circumferential line (6), the discharge channels (3) opening out into the collecting channel portion (4) approximately tangentially to the circumferential line (6). The invention further relates to an electrolyser (9) comprising a plurality of stacked electrochemical cells (1) and to an electrolysis method.

差圧式電解装置

NºPublicación:  JP2025160544A 23/10/2025
Solicitante: 
本田技研工業株式会社
JP_2025160544_PA

Resumen de: US2025320616A1

A differential pressure electrolysis device is equipped with a resin frame member bonded to a peripheral edge portion of an electrolyte membrane. A first member is interposed between a first separator and the resin frame member, and a second member is interposed between the resin frame member and a second separator. The differential pressure electrolysis device is equipped with a positioning member. The positioning member positions the resin frame member relative to the first member or the second member. However, the positioning member permits the resin frame member to move along a surface direction.

Porous Transport layer for electrolysis

NºPublicación:  KR20250152494A 23/10/2025
Solicitante: 
코오롱인더스트리주식회사
KR_20250152494_PA

Resumen de: KR20250152494A

본 발명은 내외부 고르게 코팅층이 형성되어 표면 저항과 전기 전도성이 일정한 수전해용 다공성 지지체에 관한 것으로, 본 발명은 다수의 섬유가 서로 교차되어 형성된 다공성 직물 지지체; 상기 다공성 직물 지지체 상에 형성된 촉매층; 상기 촉매층 상에 형성된 제1 코팅층; 및 상기 제1 코팅층 상에 형성된 제2 코팅층;을 포함하는, 수전해용 다공성 지지체에 관한 것이다.

APPARATUS FOR BRINE ELECTROLYSIS WITH REDUCED POWER CONSUMPTION

NºPublicación:  KR20250152530A 23/10/2025
Solicitante: 
한국전력공사
KR_20250152530_PA

Resumen de: KR20220122309A

The embodiment relates to a brine electrolysis system and device. The brine electrolysis system according to the embodiment includes: an electrolysis device for electrolyzing brine; a storage tank for storing a thermal fluid; and a circulation pump that is disposed between the electrolysis device and the storage tank to inject the thermal fluid stored in the storage tank into the electrolysis device when the electrolysis device electrolyzes the brine.

BIPOLAR PLATE AND ELECTRODES ASSEMBLY AND METHOD FOR GENERATING A BIPOLAR PLATE AND ELECTRODES ASSEMBLY AND ELECTROLYSER UNIT ADAPTED FOR ELECTROLYSING WATER INTO HYDROGEN AND OXYGEN

NºPublicación:  WO2025219328A1 23/10/2025
Solicitante: 
THYSSENKRUPP NUCERA AG & CO KGAA [DE]
THYSSENKRUPP NUCERA AG & CO. KGAA
WO_2025219328_PA

Resumen de: WO2025219328A1

A bipolar plate and electrodes assembly where the bipolar plate is connected to an electrode through a number of distance units is thus suggested whereby the distance units are singular, and that further, between each singular distance unit and at least one of the bipolar plate and the electrode a fusion zone is/are provided. The invention also comprises a method for generating a bipolar plate and electrodes assembly. Further an electrolyser adapted for electrolysing water into oxygen and hydrogen, is provided, whereby the electrolyser comprises a cell stack having alternatingly a diaphragm and a bipolar plate and electrode assembly and the assembly is comprised of a number of singular distance units interposed between and interconnecting bipolar plate and respective cathode and anode electrode, which distance units are adapted to be generated by way of one or more distance unit controlled generators during an assembly and fusion process.

Molded Catalyst for decomposition of ammonia and Method for Producing of the Same

NºPublicación:  KR20250152272A 23/10/2025
Solicitante: 
한국화학연구원
KR_20250152272_PA

Resumen de: WO2025220974A1

The present invention relates to a molded catalyst for ammonia decomposition and a manufacturing method therefor and, more specifically, to an economical method for manufacturing a molded catalyst for ammonia decomposition and a molded catalyst manufactured thereby, wherein a catalyst carrier is prepared by coating various molded bodies such as beads, pellets, honeycombs, and the like with lanthanum and cerium and then ruthenium is supported on the catalyst carrier to produce an ammonia decomposition catalyst as a catalyst with superior activity in an ammonia decomposition reaction, whereby the strength of the coating can be sufficiently expressed, the catalytic activity can be improved or maintained even with a small amount of a catalytically active material (ruthenium), the loss of a coating solution can be reduced during a catalyst coating process, and the molded catalyst can be manufactured without a separate powder catalyst manufacturing process.

HYDROGEN ELECTROLYSIS USING PULSED DC SIGNAL

NºPublicación:  WO2025219263A1 23/10/2025
Solicitante: 
GEARY PAUL FRANCIS [GB]
GEARY, Paul, Francis
WO_2025219263_PA

Resumen de: WO2025219263A1

The present invention relates to an electrolysis system for generating hydrogen and/or oxygen, the system comprising: a first electrolysis apparatus, particularly an electrolysis stack or cell, comprising at least one electrode for the decomposition of electrolyte water; and a power supply unit for supplying electric power to the first electrolysis apparatus, wherein the power supply unit comprises means for converting an AC input signal to a first pulsed DC signal, said first pulsed DC signal being a first half wave of the AC input signal, and wherein the first electrolysis apparatus is connected to the power supply unit in such a way that the first electrolysis apparatus is supplied with the first pulsed DC signal

METHOD AND APPARATUS FOR PRODUCTION OF HYDROGEN

NºPublicación:  WO2025219347A1 23/10/2025
Solicitante: 
LINDE GMBH [DE]
LINDE GMBH
WO_2025219347_PA

Resumen de: WO2025219347A1

An method (100-600) for producing hydrogen is proposed, comprising providing a first gas (1) containing hydrogen, oxygen and water, said providing the first gas (1) comprising an electrolytic conversion of water; providing a second gas (5) containing hydrogen, oxygen and water, said providing the second gas (5) comprising a condensative removal of water from the first gas (1) or a part thereof; and providing a third gas (10) containing hydrogen, said providing the third gas (10) comprising an adsorptive removal of water and a catalytic removal of oxygen from the second gas (5) or a part thereof using a adsorptive and catalytic treatment arrangement (110) comprising treatment vessels (A, B), wherein each of the treatment vessels (A, B) comprises, in a first direction from a first opening to a second opening, a first adsorption layer (211), a catalytic layer (212) and a second adsorption layer (213), wherein each of the treatment vessels (A, B) is alternatingly operated in a treatment mode and a regeneration mode, wherein, in the treatment mode, the second gas (5) or a part thereof is passed in the first direction through the treatment vessels (A, B), wherein, in the treatment mode, the first adsorption layer (211) and the second adsorption layer (213) are used for said adsorptive removal of water and the catalytic layer (212) is used for said catalytic removal of oxygen, wherein, in the regeneration mode, the treatment vessels (A, B) are heated using a heating gas (5a, 10a) wh

SYSTEM AND METHOD FOR THE COMBINED COMPRESSION OF HYDROGEN AND NATURAL GAS

NºPublicación:  WO2025219222A1 23/10/2025
Solicitante: 
THYSSENKRUPP UHDE GMBH [DE]
THYSSENKRUPP AG [DE]
THYSSENKRUPP UHDE GMBH,
THYSSENKRUPP AG
WO_2025219222_PA

Resumen de: WO2025219222A1

The present invention relates to a system and a method for the combined compression of "green" hydrogen and natural gas in a natural gas compressor when "green" hydrogen is added into a conventional NH3 system or to an NH3-urea complex.

ELECTROLYSER CELL HAVING FRAME MADE OF POLYMERIC MATERIAL

NºPublicación:  WO2025219962A1 23/10/2025
Solicitante: 
HYDEP S R L [IT]
HYDEP S.R.L
WO_2025219962_PA

Resumen de: WO2025219962A1

An electrolyser cell is disclosed, which comprises: a frame (10) with a central opening (30) arranged to act as active chamber of the electrolyser, and a bipolar plate (12) of metallic material arranged to be assembled to the frame (10) so as to close the central opening (30). The frame (10) is made of polymeric material without reinforcing fibres or reinforcing mineral charge, or having an amount of reinforcing fibres or reinforcing mineral charge not exceeding 10%, and the bipolar plate (12) is configured to comprise a flat base element (12') and at least one coupling element (12") protruding towards the frame (10) from said flat base element (12') and engaging with the frame (10) so as to act as a reinforcing element for the frame (10).

METHOD FOR MANUFACTURING A POROUS TRANSFER LAYER ELECTRODE CONTAINING A CARBON LAYER WITH EMBEDDED METAL NANOPARTICLES

NºPublicación:  KR20250152390A 23/10/2025
Solicitante: 
인천대학교산학협력단
KR_20250152390_PA

Resumen de: KR20250152390A

본 발명은 다공성 전달층에 표면과 내부에 균일하게 형성된 탄소층에 임베디드 된 금속 나노 입자가 담지된 다공성 전달층을 제작하는 것에 관한 것이다. 다공성 전달층 위에 직접 형성된 탄소층에 임베디드 된 촉매의 활성 및 내구성 향상에 관한 것으로 구체적으로 고분자를 합성하는 단계, 고분자 물질에 금속 전구체를 흡착하는 단계 및 금속 전구체가 흡착된 고분자를 다공성 전달층에 도포하는 단계, 그리고 열처리를 포함하는 탄소층에 임베디드 된 금속 나노 입자가 담지된 다공성 전달층의 제조방법과 상기 방법으로 제조된 전기화학 반응용 전극을 제시한다. 본 발명에 따라, 탄소층에 임베디드 된 금속 나노 입자의 경우 선행 연구와 비교했을 때 비교적 작은 크기로 균일하게 다공성 전달층 기판의 파이버 위에 고르게 담지가 될 수 있으며, 그렇게 담지된 금속 나노 입자는 작은 크기로 인해 넓은 표면적을 가져 실제로 더 적은 양의 금속 담지로도 좋은 활성을 갖는 전극을 제작할 수 있음을 확인하였다. 또한, 가혹한 전기화학 반응 조건에서도 극심하게 뭉치거나 용출되지 않는 우수한 내구성을 보여주었다.

METHOD AND APPARATUS FOR PRODUCTION OF HYDROGEN

NºPublicación:  EP4635599A1 22/10/2025
Solicitante: 
LINDE GMBH [DE]
Linde GmbH
EP_4635599_PA

Resumen de: EP4635599A1

An method (100-600) for producing hydrogen is proposed, comprising providing a first gas (1) containing hydrogen, oxygen and water, said providing the first gas (1) comprising an electrolytic conversion of water; providing a second gas (5) containing hydrogen, oxygen and water, said providing the second gas (5) comprising a condensative removal of water from the first gas (1) or a part thereof; and providing a third gas (10) containing hydrogen, said providing the third gas (10) comprising an adsorptive removal of water and a catalytic removal of oxygen from the second gas (5) or a part thereof using a adsorptive and catalytic treatment arrangement (110) comprising treatment vessels (A, B), wherein each of the treatment vessels (A, B) comprises, in a first direction from a first opening to a second opening, a first adsorption layer (211), a catalytic layer (212) and a second adsorption layer (213), wherein each of the treatment vessels (A, B) is alternatingly operated in a treatment mode and a regeneration mode, wherein, in the treatment mode, the second gas (5) or a part thereof is passed in the first direction through the treatment vessels (A, B), wherein, in the treatment mode, the first adsorption layer (211) and the second adsorption layer (213) are used for said adsorptive removal of water and the catalytic layer (212) is used for said catalytic removal of oxygen, wherein, in the regeneration mode, the treatment vessels (A, B) are heated using a heating gas (5a, 10a) wh

AMMONIA DECOMPOSITION CATALYST AND METHOD FOR PRODUCING SAME

NºPublicación:  EP4635623A1 22/10/2025
Solicitante: 
POSCO HOLDINGS INC [KR]
RES INST IND SCIENCE & TECH [KR]
POSCO Holdings Inc,
RESEARCH INSTITUTE OF INDUSTRIAL SCIENCE & TECHNOLOGY
EP_4635623_PA

Resumen de: EP4635623A1

The present invention relates to an ammonia decomposition catalyst and a method for producing same and, more specifically, to an ammonia decomposition catalyst containing alumina (Al<sub>2</sub>O<sub>3</sub>), cerium (Ce), lanthanum (La), ruthenium (Ru), and potassium (K), and a method for producing the ammonia decomposition catalyst.

AMMONIA DECOMPOSITION APPARATUS

NºPublicación:  EP4635906A1 22/10/2025
Solicitante: 
MITSUBISHI HEAVY IND LTD [JP]
Mitsubishi Heavy Industries, Ltd
EP_4635906_PA

Resumen de: EP4635906A1

This ammonia decomposition apparatus is provided with: a reactor in which a catalyst for a decomposition reaction for decomposing ammonia that is a starting material into hydrogen and nitrogen is filled; a burner which is disposed in the reactor on the upstream side beyond the catalyst and is used for combusting hydrogen; and an ammonia supply line through which ammonia is supplied into the reactor on the upstream side beyond the catalyst.

METHANATION AND RECOVERY METHOD, SYSTEM, AND APPARATUS

NºPublicación:  EP4636058A2 22/10/2025
Solicitante: 
SHAHAR GOLAN TECH SOLUTIONS LTD [IL]
ARIEL SCIENT INNOVATIONS LTD [IL]
Shahar Golan Technology Solutions Ltd,
Ariel Scientific Innovations Ltd
EP_4636058_A2

Resumen de: EP4636058A2

A system (100) comprising a first chamber (108) configured to contain liquid water (115) and to receive a hydrocarbon combustion exhaust stream (104) comprising water and carbon dioxide; a heat exchanger (120) positioned in the first chamber and configured to convey methanation reaction products (144) through the first chamber to transfer heat from the methanation reaction products to the liquid water; and an electrolysis system (124) configured to subject the heated liquid water to electrolysis to generate hydrogen and oxygen, the electrolysis system comprising an anode (124) and a cathode (126) each received in the chamber.

光触媒を用いた水素ガス製造装置

NºPublicación:  JP2025160031A 22/10/2025
Solicitante: 
トヨタ自動車株式会社
JP_2025160031_PA

Resumen de: JP2025160031A

【課題】 光触媒を用いた水素ガス製造装置に於いて、水素製造量を変化させるパラメータを調節して、水素製造量を制御できるようにする。【解決手段】 水素ガス製造装置1は、水3を貯留する水槽部2と、水槽部内の水中に分散又は配置された光触媒体3aにして、光が照射されると、励起電子と正孔を発生し、水分子を水素と酸素とに分解する水の分解反応を起こし水素ガスを発生する光触媒物質を有する光触媒体と、光触媒体へ照射されて水の分解反応を惹起する光を発する光源装置4と、水素ガスの発生量を検知する水素発生量検知手段16と、水素発生量検知手段にて検知された水素ガスの発生量に基づいて水素ガスの発生量を調節する水素発生量調節手段50とを含む。【選択図】 図1

OPERATION METHOD OF WATER ELECTROLYSIS CELL

NºPublicación:  KR20250151693A 22/10/2025
Solicitante: 
서울대학교산학협력단
KR_20250151693_PA

Resumen de: US2025320612A1

The present disclosure relates to a method of operating a water electrolysis cell that can improve long-term durability even under high current density operating conditions.

IMPROVED MULTI-LAYERED PROTON EXCHANGE MEMBRANE FOR WATER ELECTROLYSIS

NºPublicación:  EP4635013A1 22/10/2025
Solicitante: 
GORE & ASS [US]
GORE W L & ASS GMBH [DE]
W. L. Gore & Associates, Inc,
W.L. Gore & Associates GmbH
CN_120604367_PA

Resumen de: WO2024126749A1

There is provided a multi-layered proton exchange membrane for water electrolysis, comprising: at least two recombination catalyst layers, each of the at least two recombination catalyst layers comprising a recombination catalyst and a first ion exchange material, wherein at least two recombination catalyst layers are separated by a region devoid of or substantially devoid of a recombination catalyst, and at least two reinforcing layers, each of the at least two reinforcing layers comprising a microporous polymer structure and a second ion exchange material which is at least partially imbibed within the microporous polymer structure.

ELECTROLYSIS DEVICE AND ELECTROLYSIS METHOD

NºPublicación:  EP4636131A2 22/10/2025
Solicitante: 
TOSHIBA KK [JP]
Kabushiki Kaisha Toshiba
EP_4636131_PA

Resumen de: EP4636131A2

An electrolysis device includes: an electrolysis cell; a cathode supply flow path; an anode supply flow path; a cathode discharge flow path; an anode discharge flow path; a cathode flow rate regulator to adjust a flow rate A of a cathode supply fluid; an anode flow rate regulator to adjust a flow rate B of a anode supply fluid; a first flowmeter to measure a flow rate C of a cathode discharge fluid; a second flowmeter to measure a flow rate D of a anode discharge fluid; and a control device to estimate a Faraday efficiency according to a relational expression for approximating the Faraday efficiency to a function including the C and D, and control the cathode flow rate regulator according to the estimated Faraday efficiency to control the A.

WATER ELECTROLYSIS CELL AND WATER ELECTROLYSIS STACK INCLUDING THE SAME

NºPublicación:  KR20250151113A 21/10/2025
Solicitante: 
주식회사하이드로엑스팬드
KR_20250151113_PA

Resumen de: KR20250151113A

본 발명은 수전해 셀 및 이를 포함하는 수전해 스택에 관한 것으로서, 수전해 셀은, 내부에 제1 전극 배치홀이 형성되는 제1 셀 프레임, 내부에 제2 전극 배치홀이 형성되는 제2 셀 프레임 및 상기 제1 전극 배치홀에 배치되는 제1 전극과, 상기 제2 전극 배치홀에 배치되는 제2 전극과, 상기 제1 전극과 상기 제2 전극 사이에 배치되는 이온교환막을 포함하는 막-전극 조립체를 포함할 수 있다.

SYSTEM FOR BRINE ELECTROLYSIS USING THERMAL FLUID

NºPublicación:  KR20250151270A 21/10/2025
Solicitante: 
한국전력공사
KR_20250152530_PA

Resumen de: KR20220122309A

The embodiment relates to a brine electrolysis system and device. The brine electrolysis system according to the embodiment includes: an electrolysis device for electrolyzing brine; a storage tank for storing a thermal fluid; and a circulation pump that is disposed between the electrolysis device and the storage tank to inject the thermal fluid stored in the storage tank into the electrolysis device when the electrolysis device electrolyzes the brine.

Nanosheet for hydrogen evolution reaction catalyst and method for preparing thereof

NºPublicación:  KR20250151314A 21/10/2025
Solicitante: 
고려대학교세종산학협력단
KR_20240099886_PA

Resumen de: KR20240099886A

Provided is the nano sheet for the hydrogen generation reaction catalyst. The nanosheet for a hydrogen generation reaction catalyst may be made of a transition metal dichalcogenide alloy, wherein the transition metal dichalcogenide alloy may include one transition metal selected from group 5 and one transition metal selected from group 6.

電解装置の運転方法

NºPublicación:  JP2025159694A 21/10/2025
Solicitante: 
旭化成株式会社
JP_2025159694_PA

Resumen de: JP2025159694A

【課題】シャットダウンせずに、陰極への金属の析出を抑制することと、陰極上に析出した金属を溶解除去することと、が可能な電解装置の運転方法を提供する。【解決手段】相互に隔膜4で区画された、陽極2aを有する陽極室5aと、陰極2cを有する陰極室5cと、を具える電解装置の運転方法であって、前記陽極室5a及び前記陰極室5cは、電解液で満たされており、可逆水素電極(RHE)よりも負に大きい電位領域で、前記陰極2cの電位Ecを制御することで、前記陰極2cの電位Ecを負の方向に大きくさせる物質の前記陰極2cへの付着を抑制し且つ前記陰極2cの電位Ecを負の方向に大きくさせる物質を前記陰極2cから除去することを特徴とする、電解装置の運転方法である。【選択図】図3

전해조 시스템 및 전극 제조 방법

NºPublicación:  KR20250150556A 20/10/2025
Solicitante: 
썬그린에이치피티이엘티디
KR_20250150556_PA

Resumen de: AU2024213038A1

An electrolyser system and method of electrode manufacture. The electrolyser system may comprise a first vessel in communication with an electrolyser stack, a power supply, an electrode, a separator, a membrane, and a second vessel in communication with the electrolyser stack. The electrode may comprise a catalytic material and a micro- porous and/or nano-porous structure. The method of electrode manufacture may comprise providing a substrate, contacting the substrate with an acidic solution, applying an electric current to the substrate, simultaneously depositing a main material and supporting material comprising a scarifying material onto the substrate, and leaching the scarifying material.

光触媒を用いた水素ガス製造装置

NºPublicación:  JP2025158504A 17/10/2025
Solicitante: 
トヨタ自動車株式会社
JP_2025158504_PA

Resumen de: JP2025158504A

【課題】 光触媒を用いた水素ガス製造装置1に於いて、水槽2内の圧力をできるだけ精度良く推定できるようにする。【解決手段】 水素ガス製造装置に於いて、水槽内圧力推定手段は、予め調べられた、光源装置4から光触媒体へ光が種々の照射光強度にて照射されたときの水槽内圧力に基づいて決定される現在の照射光強度に於ける水槽内圧力の暫定推定値に、生成ガスの搬送流路に設けられた圧力検知手段12にて検知された圧力の検知値と、その検知値に対応する圧力が水槽内にて発生した時点に於ける照射光強度に於ける水槽内圧力の暫定推定値とに基づいて算出された補正係数を乗じて得られた値を現在の水槽内圧力の現在推定値として決定する。【選択図】 図1

触媒被覆膜成分のリサイクル

NºPublicación:  JP2025534648A 17/10/2025
Solicitante: 
ジョンソン、マッセイ、パブリック、リミテッド、カンパニー
JP_2025534648_PA

Resumen de: CN120092333A

A method of recycling a spent catalyst coated membrane, wherein the spent catalyst coated membrane comprises: a membrane comprising a membrane ionomer; a first catalyst layer disposed on one side of the membrane, the first catalyst layer comprising a first catalyst and a first catalyst layer ionomer; and a second catalyst layer disposed on opposite sides of the membrane, the second catalyst layer comprising a second catalyst and a second catalyst layer ionomer. The method is configured to recover the first catalyst layer ionomer and the second catalyst layer ionomer in addition to the catalyst materials and the membrane ionomer.

用于耦联到以孤岛模式使用的风力设备的能量供应系统以及用于向风力设备供应太阳能的方法

NºPublicación:  CN120813766A 17/10/2025
Solicitante: 
西门子能源国际公司
CN_120813766_PA

Resumen de: AU2024291100A1

The invention relates to an energy supply system (20) for coupling to a wind turbine (30) used in island mode, wherein the wind turbine (30) is configured to operate an electrolysis system (11) for producing green hydrogen using wind energy, wherein the energy supply system (20) has a solar energy source (21), comprising a photovoltaic module (22) and/or a solar thermal collector (23), which is configured to supply the electrolysis system (21), in particular an enclosure (12) and water-conducting lines of electrolysis units of the electrolysis system (11), with thermal energy in the event of the absence of wind energy. The invention also relates to a corresponding method for supplying solar energy to a wind turbine (30) used in island mode.

Método para generar y tratar un flujo de salida bifásico de una o más pilas

NºPublicación:  CL2025002799A1 17/10/2025
Solicitante: 
THYSSENKRUPP NUCERA AG & CO KGAA [DE]
THYSSENKRUPP NUCERA AG & CO. KGAA
CN_120936421_PA

Resumen de: AU2024237545A1

A method for generating and treating a two-phase outflow from one or more pressurised electrolyser stacks which are adapted to electrolyse water into hydrogen and oxygen, whereby a pump supplies a catholytic fluid flow from one first gas liquid gravitational separator vessel to the electrolyser stacks and whereby a further pump supplies an anolytic fluid flow from one second gas liquid gravitational separator vessel to the electrolyser stacks, and whereby at least one cyclone type gas liquid separator receives combined outflows from the catholytic chambers and/or receives combined outflows from anolytic chambers respectively inside corresponding gravitational gas liquid separator vessel whereby further, the at least one cyclone type gas liquid separator separates the gas from the liquid along a generally horizontal cyclonic rotation axis inside the gas liquid gravitational separator vessel. An electrolyser system is also provided.

压差式电解装置

NºPublicación:  CN120797010A 17/10/2025
Solicitante: 
本田技研工业株式会社
CN_120797010_PA

Resumen de: US2025320616A1

A differential pressure electrolysis device is equipped with a resin frame member bonded to a peripheral edge portion of an electrolyte membrane. A first member is interposed between a first separator and the resin frame member, and a second member is interposed between the resin frame member and a second separator. The differential pressure electrolysis device is equipped with a positioning member. The positioning member positions the resin frame member relative to the first member or the second member. However, the positioning member permits the resin frame member to move along a surface direction.

산화물들을 제조하기 위한 프로세스

NºPublicación:  KR20250149669A 16/10/2025
Solicitante: 
에보닉오퍼레이션스게엠베하
KR_20250149669_A

Resumen de: WO2024165389A1

The present invention relates to a pyrogenic process for manufacturing metal oxides or metalloid oxides wherein a metal precursor and/or a metalloid precursor is introduced into a flame formed by burning a gas mixture comprising oxygen and hydrogen, wherein at least a part of the hydrogen has been obtained from electrolysis of water or an aqueous solution, using electrical energy, at least a part of which has been obtained from a renewable energy source, and wherein at least a part of the thermal energy of the flame is transferred to a first heat transmission medium by means of at least one exchanger, thereby heating the first heat transmission medium to a maximal temperature in the range between 80 and 150 °C.

Microbial electrolysis cell driven by duty-cycle method and hydrogen production method using the same

NºPublicación:  KR20250149338A 16/10/2025
Solicitante: 
경상국립대학교산학협력단
KR_20250149338_PA

Resumen de: KR20250149338A

본 발명의 바람직한 실시예에 따른 간헐적 전압 공급장치를 포함하는 미생물전기분해전지 및 이를 이용한 수소 발생방법은 소모되는 에너지량을 줄일 수 있음과 동시에 환원전극에서 국부적으로 발생되는 데드 존을 감소시켜 환원전극의 표면적을 효율적으로 이용하며 수소 생산을 향상시킬 수 있다.

Caldera con máquina productora de hidrógeno y oxígeno

NºPublicación:  ES3039082A1 16/10/2025
Solicitante: 
SUSILLA SANTAMARIA RAUL [ES]
Susilla Santamaria, Raul
ES_3039082_PA

Resumen de: ES3039082A1

La Caldera con máquina productora de hidrógeno y oxígeno, con una cámara de combustión, comprende una máquina (1) equipada con al menos una celda electrolítica (2) conectada con la cámara de combustión para alimentarla en hidrógeno y oxígeno.

STEAM SULFUROUS MATERIAL REFORMING AND THERMOCHEMICAL CYCLES RELATED THERETO

NºPublicación:  WO2025217599A1 16/10/2025
Solicitante: 
PEREGRINE HYDROGEN INC [US]
PEREGRINE HYDROGEN INC
WO_2025217599_PA

Resumen de: WO2025217599A1

A method can include performing a series of reactions in a closed cycle, the series of reactions consisting of a hydrolysis reaction where a redox reagent is oxidized to a corresponding oxidized redox reagent with water contemporaneously with the production of hydrogen; and a reduction reaction where the oxidized redox reagent is reduced to the redox reagent using a sulfurous reactant contemporaneously with production of sulfur dioxide.

アノード触媒、アノード電極、及び電解反応器

NºPublicación:  JP2025157938A 16/10/2025
Solicitante: 
株式会社豊田中央研究所
JP_2025157938_A

Resumen de: JP2025157938A

【課題】触媒活性及び耐久性に優れたアノード触媒を提供する。【解決手段】組成式:Ru1-xTaxOy(式中、x、yは、0.3≦x≦0.7、1.8+0.45x≦y≦2.2+0.55xを満たす)で表され、X線回折パターンにおける(110)面の回折ピークの半値幅が0.7°超である複合酸化物を含むことを特徴とするアノード触媒である。【選択図】なし

CLOSED-CYCLE USE OF HYDROGEN AND OXYGEN FOR CARBON CAPTURE AND EMISSIONS REDUCTION

NºPublicación:  WO2025217582A1 16/10/2025
Solicitante: 
UNIV OF WYOMING [US]
UNIVERSITY OF WYOMING
WO_2025217582_A1

Resumen de: WO2025217582A1

Embodiments of the present disclosure provide for a processing system and methods for carbon capture and emissions reduction associated with industrial processes. The processing system includes an electrolysis plant, a first kiln, a second kiln, and a carbon capture system. The electrolysis plant configured to generate oxygen and hydrogen from a first amount of water. The first kiln is configured to receive the oxygen generated by the electrolysis plant and to produce a second amount of water, a commercial product, and flue gas via an oxy-combustion reaction. The second kiln is configured to receive the hydrogen generated by the electrolysis plant and to produce a third amount of water, the commercial product, and an exhaust gas via a combustion reaction. The carbon capture system is configured to receive flue gas from the first kiln.

METHOD OF HIGH EFFICIENCY ELECTRICAL HEATING FOR A THERMOCHEMICAL PROCESS

NºPublicación:  WO2025217322A1 16/10/2025
Solicitante: 
OMC HYDROGEN INC [US]
OMC HYDROGEN, INC
WO_2025217322_PA

Resumen de: WO2025217322A1

Various aspects of this disclosure relate to large-scale commercial systems and methods of thermochemical processes to produce green hydrogen or syngas from one or more of a hydrocarbon, H2O, and CO2 via a thermochemical gas splitting reactor system. In some embodiments, the systems and methods include a standalone thermochemical reactor that bypasses the requirement for direct concentrated solar radiation as the source of process heat. In some embodiments, the systems and methods include a well-insulated, refractory-lined steel pressure vessel, in which process gases heated indirectly via radiation can be delivered to facilitate the desired thermochemical reactions in a fluidized bed configuration.

STAINLESS STEEL MATERIAL FOR SOLID OXIDE WATER ELECTROLYSIS

NºPublicación:  WO2025216105A1 16/10/2025
Solicitante: 
NIPPON STEEL CORP [JP]
\u65E5\u672C\u88FD\u9244\u682A\u5F0F\u4F1A\u793E
WO_2025216105_PA

Resumen de: WO2025216105A1

Provided is a stainless steel material for solid oxide water electrolysis, which contains, on a mass basis, 0.030% or less of C, 1.6% to 3.5% of Si, 0.10% to 1.00% of Mn, 0.050% or less of P, 0.0030% or less of S, 16.0% to 21.0% of Cr, 1.00% or less of Al, 0.030% or less of N, 1.00% or less of Nb, 1.00% or less of Ti, 1.00% or less of Ni, and 1.00% or less of Cu, with the balance being made up of Fe and impurities.

USING ELECTRICAL RESERVOIR STIMULATION TO ENGINEER A GEOLOGIC BATTERY FOR LONG-TERM ENERGY STORAGE AND HYDROGEN GENERATION

NºPublicación:  US2025320803A1 16/10/2025
Solicitante: 
EDEN GEOPOWER INC [US]
Eden GeoPower, Inc
US_2025320803_PA

Resumen de: US2025320803A1

This disclosure describes systems and methods for using electrical stimulation of a rock formation (e.g., a subterranean formation, a subterranean reservoir) to improve, or otherwise enhance, the energy storage capabilities of the rock formation. Many existing rock formations are too impermeable to facilitate energy storage; however, the Inventors have recognized and appreciated that a “geobattery” may be constructed by using electrical stimulation to increase the permeability of a rock formation (e.g., a subterranean formation) such that water (or some other fluid) can be pumped into the rock formation, in particular, a reservoir within the rock formation, and converted into hydrogen to store the energy within the hydrogen.

GAS MANAGEMENT SYSTEM FOR AN ELECTROCHEMICAL CELL

NºPublicación:  US2025320615A1 16/10/2025
Solicitante: 
CUMMINS INC [US]
CUMMINS INC
EP_4632108_PA

Resumen de: US2025320615A1

A gas management system includes an anodic chamber, a cathodic chamber, and a membrane assembly configured to remove bubbles from an electrochemical cell to increase hydrogen generation of the electrochemical cell. The membrane assembly includes a first outer layer arranged between the cathodic chamber and the anodic chamber, a second outer layer arranged between the first outer layer and the cathodic chamber, and a spacer layer arranged between the first outer layer and the second outer layer.

CONTROL DEVICE FOR WATER ELECTROLYSIS CELL, WATER ELECTROLYSIS SYSTEM, AND CONTROL METHOD FOR WATER ELECTROLYSIS CELL

NºPublicación:  US2025320617A1 16/10/2025
Solicitante: 
ENEOS CORP [JP]
ENEOS Corporation
AU_2023241755_PA

Resumen de: US2025320617A1

A water electrolysis cell has: an oxygen generating electrode containing an oxygen generating catalyst; a hydrogen generating electrode containing a hydrogen generating catalyst; and a membrane that separates the oxygen generating electrode and the hydrogen generating electrode, and electrolyzes water to generate oxygen on the oxygen generating electrode and generate hydrogen on the hydrogen generating electrode. A control device controls electric current supply to the water electrolysis cell so that a potential of the oxygen generating electrode is higher than a reduction potential of the oxygen generating catalyst and lower than an oxygen generating potential, and a potential of the hydrogen generating electrode is lower than an oxidation potential of the hydrogen generating catalyst, during an operation stop.

DIFFERENTIAL PRESSURE ELECTROLYSIS DEVICE

NºPublicación:  US2025320616A1 16/10/2025
Solicitante: 
HONDA MOTOR CO LTD [JP]
HONDA MOTOR CO., LTD
US_2025320616_PA

Resumen de: US2025320616A1

A differential pressure electrolysis device is equipped with a resin frame member bonded to a peripheral edge portion of an electrolyte membrane. A first member is interposed between a first separator and the resin frame member, and a second member is interposed between the resin frame member and a second separator. The differential pressure electrolysis device is equipped with a positioning member. The positioning member positions the resin frame member relative to the first member or the second member. However, the positioning member permits the resin frame member to move along a surface direction.

COOLING SYSTEM FOR AN ELECTROCHEMICAL PLANT

NºPublicación:  US2025320614A1 16/10/2025
Solicitante: 
ELECTRIC HYDROGEN CO [US]
ELECTRIC HYDROGEN CO
US_2025320614_PA

Resumen de: US2025320614A1

The present disclosure advantageously provides an improved cooling system for an electrochemical plant. The configurations disclosed herein provide advantages and improvements in a cooling system for the electrochemical plant. The cooling system advantageously cools multiple subsystems within the plant using dry coolers, thereby easing maintenance and access to various components within the plant, minimizing or reducing the amount of process piping within the plant used to cool the multiple subsystems, and reducing the complexity of the overall plant.

Reactor For Producing Hydrogen From Water

NºPublicación:  US2025320613A1 16/10/2025
Solicitante: 
COATES GEORGE J [US]
COATES GREGORY [US]
Coates George J,
Coates Gregory

Resumen de: US2025320613A1

A reactor for producing hydrogen from water by applying a magnetic field and positive and negative electric charges to the water, and by heating the water with a hot gas. The reactor comprises a housing, at least one conduit for supplying water to the housing, at least one magnetic inductor for applying a magnetic field to the water, electrode plates for applying positive and negative charges to the water, and a conduit for supplying a hot gas to the housing. The reactor also includes a conduit for removing the hydrogen from the housing. The hydrogen produced by the reactor may be supplied as at least a portion of the fuel required to power or run generators that provide electric power to substations, dams, or buildings, or engines in vehicles such as cars, trucks, buses, boats, ships, locomotives, motorcycles, airplanes, submarines, golf carts, lawn mowers, and Zambonis.

METHOD OF OPERATING WATER ELECTROLYSIS CELL

NºPublicación:  US2025320612A1 16/10/2025
Solicitante: 
SEOUL NAT UNIV R&DB FOUNDATION [KR]
SEOUL NATIONAL UNIVERSITY R&DB FOUNDATION
US_2025320612_A1

Resumen de: US2025320612A1

The present disclosure relates to a method of operating a water electrolysis cell that can improve long-term durability even under high current density operating conditions.

HYDROGEN PRODUCING DEVICE

NºPublicación:  US2025320618A1 16/10/2025
Solicitante: 
SOLHYD [BE]
SOLHYD
AU_2023270735_PA

Resumen de: US2025320618A1

Hydrogen producing devices include: an inner tube with macroscopic holes. The tube has at one end an entrance opening, and at the other end an exit opening. The openings allow entrance of moist a gas and allowing exit of a gas comprising oxygen being produced in the device respectively. An electrode assembly covers the outer surface of the tube. The assembly includes an oxygen producing electrode at the inner side of the assembly, and a hydrogen producing electrode at the outer side of the assembly. The electrodes are separated from each other by a separator, a liquid or solid material with hygroscopic properties.

SYSTEMS AND METHODS OF PROCESSING WASTE TO GENERATE ENERGY AND GREEN HYDROGEN

NºPublicación:  US2025320419A1 16/10/2025
Solicitante: 
INTEGRATED ENERGY LLC [US]
Integrated Energy LLC
WO_2024242964_PA

Resumen de: US2025320419A1

Systems and methods for producing green hydrogen from a source material (e.g., biowaste) are contemplated. The source material is at least partially dehydrated to produce a dried intermediate and recovered water. The dried intermediate is pyrolyzed to produce syngas and a char. The recovered water is electrolyzed to produce oxygen and green hydrogen.

STEAM SULFUROUS MATERIAL REFORMING AND THERMOCHEMICAL CYCLES RELATED THERETO

NºPublicación:  US2025320118A1 16/10/2025
Solicitante: 
PEREGRINE HYDROGEN INC [US]
Peregrine Hydrogen Inc
US_2025320118_PA

Resumen de: US2025320118A1

A method can include performing a series of reactions in a closed cycle, the series of reactions consisting of a hydrolysis reaction where a redox reagent is oxidized to a corresponding oxidized redox reagent with water contemporaneously with the production of hydrogen; and a reduction reaction where the oxidized redox reagent is reduced to the redox reagent using a sulfurous reactant contemporaneously with production of sulfur dioxide.

APPARATUSES AND METHODS FOR PRODUCING HYDROGEN FROM SAND AND WATER

NºPublicación:  US2025320117A1 16/10/2025
Solicitante: 
LICITAR ANTONIJO [HR]
Licitar Antonijo
US_2025197207_PA

Resumen de: US2025320117A1

A method may provide a mechanical mill for reducing a size of particles; wherein the mechanical mill includes: a core for accelerating particles, the core including: a first disc and a second disc facing the first disc in an axial direction, wherein each of the first disc and the second disc includes a plurality of concentric rings and a plurality of concentric channels alternately interleaved with the plurality of concentric rings; and wherein the first disc, the second disc, or a combination thereof are rotated. A method may introduce water into the mechanical mill. A method may introduce soil particles into the mechanical mill. A method may activate the mechanical mill to accelerate the water and the soil particles. A method may thereby produce nanoparticles from the soil particles and producing hydrogen from a reaction between the nanoparticles and the water.

METHOD OF SYNTHESIZING VANADIUM CARBIDE AND LAYERED DOUBLE HYDROXIDE-BASED COMPOSITES FOR SOLAR HYDROGEN PRODUCTION

NºPublicación:  US2025319459A1 16/10/2025
Solicitante: 
UNIV UNITED ARAB EMIRATES [AE]
United Arab Emirates University
US_2025319459_PA

Resumen de: US2025319459A1

There is disclosed a method of constructing a layered double hydroxide (LDH) material comprising selected metal ions, and employing metallic vanadium carbide (V2C) for promoting conductive properties of the LDH material, wherein the layered LDH material is a trimetallic LDH material. The trimetallic LDH material comprises selected Ni2+, Co2+, and AL3+ metal ions with its cationic configuration for improving photocatalytic properties of the LDH material, wherein trimetallic nickel-cobalt-aluminium layered double hydroxide (NixCoyAlz LDH) and vanadium carbide MXene (V2C)-based composite is coupled with a graphitic carbon nitride (g-C3N4) nanosheet, to form a hybrid-junction photocatalyst. Also disclosed is a layered structure of vanadium carbide (V2C) MXenes, comprising trimetallic nickel-cobalt-aluminium layered double hydroxide (NixCoyAlz LDH) and vanadium carbide MXene (V2C) coupled with graphitic carbon nitride (g-C3N4), forming a NixCoyAlz LDH/g-C3N4 hybrid-junction photocatalyst.

ELECTROCHEMICAL CELL STACKS INCLUDING MULTI-DIAMETER MESH CONTACT LAYER

NºPublicación:  US2025323304A1 16/10/2025
Solicitante: 
BLOOM ENERGY CORP [US]
BLOOM ENERGY CORPORATION
KR_20250124032_PA

Resumen de: US2025323304A1

An electrochemical cell stack includes at least two electrochemical cells that each contain a fuel electrode, an air electrode, and an electrolyte located between the fuel electrode and the air electrode, at least one interconnect located between the at least two electrochemical cells, and a contact layer that electrically connects the at least one interconnect and the fuel electrode of an adjacent one of the at least two electrochemical cells. The contact layer includes first wires that extend in a first direction, the first wires including thinner first wires and thicker first wires, the thicker first wires having a thickness that is larger than a thickness of the thinner first wires, and second wires that extend in a second direction different from the first direction.

METHANE GENERATION SYSTEM

NºPublicación:  US2025323299A1 16/10/2025
Solicitante: 
MITSUBISHI ELECTRIC CORP [JP]
Mitsubishi Electric Corporation
CN_119301094_PA

Resumen de: US2025323299A1

The methane generation system according to the present disclosure includes a methane generation unit including an electrolysis device that electrolyzes water to obtain hydrogen and a methane reactor that obtains a fuel gas containing methane by a methanation reaction using the hydrogen; a reformer that reforms the fuel gas to obtain a reformed gas; a fuel cell that generates electricity by a reaction of obtaining a product gas from the reformed gas and an oxygen-containing gas; a recovery device that separates a recovery gas containing carbon dioxide from return fluid which is a pail of the product gas; and a circulation path through which the recovery gas is guided to the methane generation unit.

Reverse Electrodialysis or Pressure-Retarded Osmosis Cell and Methods of Use Thereof

NºPublicación:  US2025323303A1 16/10/2025
Solicitante: 
NANA RAHUL S [US]
FERIA RAFAEL A [US]
Nana Rahul S,
Feria Rafael A
CN_120513347_PA

Resumen de: US2025323303A1

A method and system of generating electrical power or hydrogen from thermal energy is disclosed. The method includes separating, by a selectively permeable membrane, a first saline solution from a second saline solution, receiving, by the first saline solution and/or the second saline solution, thermal energy from a heat source, and mixing the first saline solution and the second saline solution in a controlled manner, capturing at least some salinity-gradient energy as electrical power as the salinity difference between the first saline solution and the second saline solution decreases. The method further includes transferring, by a heat pump, thermal energy from the first saline solution to the second saline solution, causing the salinity difference between the first saline solution and the second saline solution to increase. The method may include a process of membrane distillation, forward osmosis, evaporation, electrodialysis, and/or salt decomposition for further energy efficiency and power generation.

PRIME LOCATION OF UNIPOLAR ELECTROLYSIS PLANTS ON THE ELECTRICITY GRID

NºPublicación:  AU2024268862A1 16/10/2025
Solicitante: 
GOMEZ RODOLFO ANTONIO M
GOMEZ, Rodolfo Antonio M
AU_2024268862_PA

Resumen de: AU2024268862A1

An apparatus for generating electrical energy is disclosed. The apparatus comprises an electrolytic hydrogen generator configured to receive electricity from at least one renewable electricity generating source and produce hydrogen and oxygen from water. The apparatus also comprises a hydrogen storage unit configured to store hydrogen produced by the electrolytic hydrogen generator and a plurality of hydrogen fuel cells in fluid connection with the hydrogen storage unit and a source of oxygen or air, each hydrogen fuel cell configured to generate electricity from hydrogen supplied from the hydrogen storage unit and oxygen or air supplied from the source of oxygen or air.

WATER ELECTROLYSIS CATALYST

NºPublicación:  AU2024262055A1 16/10/2025
Solicitante: 
UOP LLC
UOP LLC
AU_2024262055_PA

Resumen de: AU2024262055A1

A family of catalysts for oxygen evolution reaction (OER) in alkaline condition is disclosed. The catalysts utilize elements which are abundant on earth, leading to lower costs compared to IrCh catalysts. The catalysts can be used in the anode of an anion exchange membrane-based water electrolyzer. The family of new catalysts comprises Ni, Fe, M, B, and O, where M is a metal from Group VIB, Group VIII, and elements 57-71 of the Periodic Table. The catalyst has a layered double hydroxide structure. Methods of making the catalysts are also described.

TWO-ELECTRODE ELECTROCHEMICAL SYSTEM STABILIZATION

NºPublicación:  AU2024240321A1 16/10/2025
Solicitante: 
THE REGENTS OF THE UNIV OF MICHIGAN
KONG XIANGHUA
GUO HONG
THE REGENTS OF THE UNIVERSITY OF MICHIGAN,
KONG, Xianghua,
GUO, Hong
AU_2024240321_PA

Resumen de: AU2024240321A1

An electrochemical system includes a counter electrode and a working electrode spaced from the counter electrode. The working electrode includes a substrate, an array of conductive projections supported by the substrate and extending outwardly from the substrate, each conductive projection of the array of conductive projections having a semiconductor composition, and including a surface, the surface including nitrogen, and an oxynitride layer disposed on the surface. The counter electrode and the working electrode are arranged in a two-electrode configuration.

A GEOTHERMAL HYDROGEN PRODUCTION AND COMPRESSION SYSTEM

NºPublicación:  AU2024236667A1 16/10/2025
Solicitante: 
GOOD WATER ENERGY LTD
GOOD WATER ENERGY LTD
AU_2024236667_PA

Resumen de: AU2024236667A1

The present disclosure is directed to a geothermal hydrogen production and compression system, wherein the system comprises an impure water intake to receive water from a impure water source, at least one geothermal well having a well inlet to receive the impure water from the impure water intake in to the geothermal well and one or more well outlets adapted to return heated impure water from the geothermal well, one or more well outlets being adapted to direct the heated impure water from the geothermal well through a steam engine providing a mechanical output, a purification plant comprising one or more purification chambers for separating impurities from the heated impure water expelled from the steam engine to produce at least some fresh water, one or more discharge outlets to discharge one or more products of the purification plant wherein the fresh water is directed to an electrolyser for electrolysis to produce hydrogen gas, where the hydrogen gas is passed through a hydrogen compressor coupled to the mechanical output and pressurised in a storage apparatus.

ELECTROLYSER SYSTEM AND METHOD OF ELECTRODE MANUFACTURE

NºPublicación:  AU2024213038A1 16/10/2025
Solicitante: 
SUNGREENH2 PTE LTD [SG]
SUNGREENH2 PTE. LTD
AU_2024213038_PA

Resumen de: AU2024213038A1

An electrolyser system and method of electrode manufacture. The electrolyser system may comprise a first vessel in communication with an electrolyser stack, a power supply, an electrode, a separator, a membrane, and a second vessel in communication with the electrolyser stack. The electrode may comprise a catalytic material and a micro- porous and/or nano-porous structure. The method of electrode manufacture may comprise providing a substrate, contacting the substrate with an acidic solution, applying an electric current to the substrate, simultaneously depositing a main material and supporting material comprising a scarifying material onto the substrate, and leaching the scarifying material.

SYSTEMS AND METHODS FOR GEOLOGIC HYDROGEN PRODUCTION

NºPublicación:  WO2025217223A1 16/10/2025
Solicitante: 
MASSACHUSETTS INST TECHNOLOGY [US]
MASSACHUSETTS INSTITUTE OF TECHNOLOGY
WO_2025217223_PA

Resumen de: WO2025217223A1

Geologic hydrogen production and related systems and methods are generally described.

PROCESS AND PLANT

NºPublicación:  WO2025215366A1 16/10/2025
Solicitante: 
JOHNSON MATTHEY DAVY TECHNOLOGIES LTD [GB]
JOHNSON MATTHEY DAVY TECHNOLOGIES LIMITED
WO_2025215366_PA

Resumen de: WO2025215366A1

PROCESS AND SYSTEM The invention relates to processes and systems for the cracking of ammonia to produce hydrogen and nitrogen. The invention provides a process for controlling an ammonia cracking plant to place the ammonia cracking plant into a turndown state, an ammonia cracking plant in a turndown state, and a process for returning an ammonia cracking plant from a turndown state to a state of normal operation. FIGURE 2 TO ACCOMPANY

METHOD AND APPARATUS FOR THE PRODUCTION OF ONE OR MORE OF CARBON DIOXIDE, CARBON MONOXIDE, CARBON AND HYDROGEN FROM A GAS

NºPublicación:  WO2025215217A1 16/10/2025
Solicitante: 
OBRIST TECH GMBH [AT]
OBRIST TECHNOLOGIES GMBH
WO_2025215217_PA

Resumen de: WO2025215217A1

A method for the production of one or more of carbon dioxide, carbon monoxide, carbon and hydrogen from a gas comprising carbon dioxide and preferably water, in particular from air, comprising the following steps: in a first step, the gas comprising carbon dioxide is brought into contact with sodium hydroxide, preferably a sodium hydroxide solution, to absorb carbon dioxide and to form sodium carbonate, in particular sodium carbonate with water of crystallization; in a second step, the sodium carbonate is reacted with zinc oxide, in particular with a surplus of zinc oxide, for releasing one or more of carbon dioxide, carbon monoxide and, if water is present, hydrogen. An apparatus for carrying out a method for providing one or more of carbon dioxide, carbon monoxide, carbon and hydrogen from a gas comprising carbon dioxide and preferably water, in particular from atmospheric air, comprising an absorber that is configured for performing the first step and a decomposition unit that is configured for performing the second step.

Verfahren und Vorrichtung zur Herstellung eines oder mehrerer von Kohlendioxid, Kohlenmonoxid, Kohlenstoff und Wasserstoff aus einem Kohlendioxid und vorzugsweise Wasser umfassenden Gas

NºPublicación:  DE102024110281A1 16/10/2025
Solicitante: 
OBRIST TECH GMBH [AT]
Obrist Technologies GmbH
DE_102024110281_PA

Resumen de: DE102024110281A1

Verfahren zur Herstellung von einem oder mehreren von Kohlendioxid, Kohlenmonoxid, Kohlenstoff und Wasserstoff aus einem Kohlendioxid und vorzugsweise Wasser umfassenden Gas, insbesondere aus Luft, umfassend die folgenden Schritte: in einem ersten Schritt wird das Kohlendioxid umfassende Gas mit Natriumhydroxid, vorzugsweise einer Natriumhydroxidlösung, in Kontakt gebracht, um Kohlendioxid zu absorbieren und um Natriumcarbonat, insbesondere Natriumcarbonat mit Kristallwasser, zu bilden; in einem zweiten Schritt wird das Natriumcarbonat mit Zinkoxid, insbesondere mit einem Überschuss an Zinkoxid, umgesetzt, um eines oder mehrere von Kohlendioxid, Kohlenmonoxid und, falls Wasser vorhanden ist, Wasserstoff freizusetzen. Vorrichtung zum Durchführen eines Verfahrens zum Bereitstellen von einem oder mehreren von Kohlendioxid, Kohlenmonoxid, Kohlenstoff und Wasserstoff aus einem Kohlendioxid und vorzugsweise Wasser umfassenden Gas, insbesondere aus atmosphärischer Luft, umfassend einen Absorber, der zum Durchführen des ersten Schritts konfiguriert ist, und eine Zersetzungseinheit, die zum Durchführen des zweiten Schritts konfiguriert ist.

FUEL SUPPLY SYSTEM FOR A COMBUSTION ENGINE, SYSTEM COMPONENTS AND METHODS

NºPublicación:  WO2025215257A1 16/10/2025
Solicitante: 
PAPIZTURBINE EUROPE GMBH [DE]
PAPIZTURBINE EUROPE GMBH
WO_2025215257_PA

Resumen de: WO2025215257A1

The invention relates to generating fuel for an internal combustion engine such as a piston engine or a gas turbine. The invention relates to a system, apparatuses and methods for producing hydrogen and for hydrogen fuel enhancement. The invention relates in particular to an electrolyser that comprises an electrolyser housing enclosing an interior space that is adapted for containing a water reservoir. The electrolyser housing comprises a side wall and a top cover and a bottom cover that are tightly connected to the side wall. The electrolyser further comprises a plurality of elongate electrodes that extend from the bottom cover and/or the top cover into the interior space enclosed by the electrolyser housing. The electrodes are electrically isolated from the electrolyser housing and are electrically connected to electric conductors for feeding DC current to the electrodes. The electric connections are configured to connect electrodes acting as cathodes to a negative voltage terminal of a DC electric power source and to connect electrodes acting as anodes to a positive voltage terminal of a DC electric power source.. The invention further relates to a method of producing hydrogen enhanced hydrocarbon fuel comprising the steps of. - producing hydrogen from water by means of an electrolyser - vaporizing hydrocarbon fuel - mixing the hydrogen and the vaporized hydrocarbon fuel - compressing the mixture of hydrogen and the vaporized hydrocarbon fuel, and - ionizing the compressed

A METHOD FOR PRODUCING HYDROGEN GAS FROM NON-PURIFIED WATER VIA SULPHUR DEPOLARIZED ELECTROLYSIS (SDE)

NºPublicación:  WO2025214668A1 16/10/2025
Solicitante: 
TECHNISCHE UNIV GRAZ [AT]
TECHNISCHE UNIVERSIT\u00C4T GRAZ
WO_2025214668_PA

Resumen de: WO2025214668A1

A method for producing hydrogen gas from non-purified water via sulphur depolarized electrolysis (SDE), said method comprises the steps of providing at least one electrochemical cell (2), which comprises at least one positive electrode (A) and at least one negative electrode (C), separated by a proton conductive membrane (3), non-purified water supply means (S1) configured to supply non-purified water to the cathode, sulphur dioxide supply means (S2) configured to supply sulphur dioxide to the anode, electrical connecting means (4) configured to connect the anode (A) and the cathode (C) to an external power source (P), supplying non-purified water to the cathode, supplying sulphur dioxide to the anode, applying a voltage of at least 0.45 V and up to 1.37 V to the electrodes (A, C) to cause an electrolysis reaction that produces hydrogen gas at the cathode and sulphuric acid at the anode, removing produced hydrogen gas from the cathode and produced sulphuric acid from the anode.

GAS DIFFUSION LAYER FOR AN ELECTROLYSIS CELL

NºPublicación:  WO2025214639A1 16/10/2025
Solicitante: 
SIEMENS ENERGY GLOBAL GMBH & CO KG [DE]
SIEMENS ENERGY GLOBAL GMBH & CO. KG
WO_2025214639_PA

Resumen de: WO2025214639A1

The invention relates to a gas diffusion layer (5) for an electrolysis cell (1), comprising a fine layer (51) and a coarse layer (52). The fine layer (51) comprises a fine structure with pores of a first pore size, and the coarse layer (52) comprises a coarse structure with pores of a second pore size. The coarse layer (52) comprises a plurality of spiral elements (520), the spiral elements (520) are interwoven, and at least one spiral element (520) is freely movable, in particular freely rotatable, The gas diffusion layer further comprises at least one intermediate layer (53). The at least one intermediate layer (53) comprises an intermediate structure with pores of an intermediate pore size, and the intermediate layer (53) is provided between the fine layer (51) and the coarse layer (52), said intermediate pore size being larger than that of the fine layer (51) and smaller than that of the coarse layer (52).

Catalyst-coated membranes for water electrolysis

NºPublicación:  GB2640128A 15/10/2025
Solicitante: 
JOHNSON MATTHEY HYDROGEN TECHNOLOGIES LTD [GB]
Johnson Matthey Hydrogen Technologies Limited
GB_2640128_PA

Resumen de: GB2640128A

A catalyst-coated membrane (10) for a water electrolyser is provided. The catalyst-coated membrane comprises a polymer electrolyte membrane with an anode catalyst layer (12) on a first side of the membrane (14). The anode catalyst layer (12) comprises an oxygen evolution reaction catalyst containing at least one noble metal at a loading of the oxygen evolution reaction catalyst, based on the noble metal content, of less than or equal to 0.6 mg/cm2 . The polymer electrolyte membrane comprises a membrane layer comprising dispersed platinum group metal-containing nanoparticles (20), a nanoparticle stabilising agent and an ion-conducting polymer.

GAS PRESSURE CONTROLS FOR A WATER ELECTROLYZER PLANT

NºPublicación:  EP4632109A1 15/10/2025
Solicitante: 
CUMMINS INC [US]
HYDROGENICS CORP [CA]
Cummins, Inc,
Hydrogenics Corporation
EP_4632109_PA

Resumen de: EP4632109A1

The present disclosure relates to systems and methods for increasing efficiency and performance by balancing pressure in electrolytic cell. The present disclosure relates to systems and methods of utilizing different valves for controlling absolute pressure and differential in the electrolytic cell system based on hydrogen demand and the operating state of the system.

FUEL SUPPLY SYSTEM FOR A COMBUSTION ENGINE, SYSTEM COMPONENTS AND METHODS

NºPublicación:  EP4632214A1 15/10/2025
Solicitante: 
PAPIZTURBINE EUROPE GMBH [DE]
PAPIZTURBINE Europe GmbH
EP_4632214_PA

Resumen de: EP4632214A1

The invention relates to generating fuel for an internal combustion engine such as a piston engine or a gas turbine. The invention relates to a system, apparatuses and methods for producing hydrogen and for hydrogen fuel enhancement. The invention relates in particular to an electrolyser that comprises an electrolyser housing enclosing an interior space that is adapted for containing a water reservoir. The electrolyser housing comprises a side wall and a top cover and a bottom cover that are tightly connected to the side wall. The electrolyser further comprises a plurality of elongate electrodes that extend from the bottom cover and/or the top cover into the interior space enclosed by the electrolyser housing. The electrodes are electrically isolated from the electrolyser housing and are electrically connected to electric conductors for feeding DC current to the electrodes. The electric connections are configured to connect electrodes acting as cathodes to a negative voltage terminal of a DC electric power source and to connect electrodes acting as anodes to a positive voltage terminal of a DC electric power source..The invention further relates to a method of producing hydrogen enhanced hydrocarbon fuel comprising the steps of.- producing hydrogen from water by means of an electrolyser- vaporizing hydrocarbon fuel- mixing the hydrogen and the vaporized hydrocarbon fuel- compressing the mixture of hydrogen and the vaporized hydrocarbon fuel, and- ionizing the compressed mixtu

A METHOD FOR PRODUCING HYDROGEN GAS FROM NON-PURIFIED WATER VIA SULPHUR DEPOLARIZED ELECTROLYSIS (SDE)

NºPublicación:  EP4632107A1 15/10/2025
Solicitante: 
UNIV GRAZ TECH [AT]
Technische Universit\u00E4t Graz
EP_4632107_PA

Resumen de: EP4632107A1

A method for producing hydrogen gas from non-purified water via sulphur depolarized electrolysis (SDE), said method comprises the steps of providing at least one electrochemical cell (2), which comprises at least one positive electrode (A) and at least one negative electrode (C), separated by a proton conductive membrane (3), non-purified water supply means (51) configured to supply non-purified water to the cathode, sulphur dioxide supply means (S2) configured to supply sulphur dioxide to the anode, electrical connecting means (4) configured to connect the anode (A) and the cathode (C) to an external power source (P), supplying non-purified water to the cathode, supplying sulphur dioxide to the anode, applying a voltage of at least 0.45 V and up to 1.37 V to the electrodes (A, C) to cause an electrolysis reaction that produces hydrogen gas at the cathode and sulphuric acid at the anode, removing produced hydrogen gas from the cathode and produced sulphuric acid from the anode.

GAS MANAGEMENT SYSTEM FOR AN ELECTROCHEMICAL CELL

NºPublicación:  EP4632108A1 15/10/2025
Solicitante: 
CUMMINS INC [US]
Cummins, Inc
EP_4632108_PA

Resumen de: EP4632108A1

A gas management system includes an anodic chamber, a cathodic chamber, and a membrane assembly configured to remove bubbles from an electrochemical cell to increase hydrogen generation of the electrochemical cell. The membrane assembly includes a first outer layer arranged between the cathodic chamber and the anodic chamber, a second outer layer arranged between the first outer layer and the cathodic chamber, and a spacer layer arranged between the first outer layer and the second outer layer.

IMPROVEMENTS RELATING TO HYDROGEN ELECTROLYSIS SYSTEMS

NºPublicación:  EP4630686A1 15/10/2025
Solicitante: 
VESTAS WIND SYS AS [DK]
VESTAS WIND SYSTEMS A/S
CN_120187948_PA

Resumen de: CN120187948A

A hydrogen production system comprising a wind turbine facility comprising a wind turbine generator (18) connected to a hydrogen electrolyser (30) by a power converter system (22). A power converter system (22) includes a generator-side converter (24) and an electrolyzer-side converter (26) electrically coupled together by a DC link (28), and a converter controller (50) including a generator-side control module (50) coupled to the generator-side converter and an electrolyzer-side control module (52) coupled to the electrolyzer-side converter. The converter controller is configured to control the load torque on the wind turbine generator and the electrical power fed to the electrolysis cell to achieve a mechanical damping function associated with the wind turbine facility while maintaining a stable DC link voltage. Accordingly, advantageously, the wind turbine facility can achieve active control of the electromechanical damping system while operating the electrolysis cell at an effective operating point.

プロセス及び膜

NºPublicación:  JP2025534204A 15/10/2025
Solicitante: 
ジョンソンマッセイハイドロジェンテクノロジーズリミテッド
JP_2025534204_PA

Resumen de: CN119866394A

A method for producing an ion conducting membrane comprising a membrane layer comprising a reconstitution catalyst. The film layer is made from an ink comprising a stabilized dispersion of reconstitution catalyst nanoparticles. Also provided are ion conducting membranes for electrochemical devices, such as fuel cells or water electrolysers, having a membrane layer comprising a reconstitution catalyst, the membrane layer comprising dispersed reconstitution catalyst nanoparticles, a nanoparticle stabilizer, and an ion conducting polymer.

PROCESSES FOR PREPARING LITHIUM HYDROXIDE

NºPublicación:  EP4631606A2 15/10/2025
Solicitante: 
NEMASKA LITHIUM INC [CA]
Nemaska Lithium Inc
EP_4631606_A2

Resumen de: EP4631606A2

There is provided a system for preparing lithium hydroxide. The system comprises:an electrolysis cell, defining an anodic compartment separated from a central compartment by an anion exchange membrane and a cathodic compartment separated from said central compartment by a cation exchange membrane. The central compartment comprising at least one inlet for receiving an aqueous composition comprising lithium compound. The cathodic compartment comprises at least one cathode wherein said cathode is configured to produce a lithium hydroxide-enriched aqueous composition. A pH probe and at least one inlet for receiving acid or base for at least substantially maintaining the pH of said aqueous composition comprising said lithium compound at about 1 to about 4 is also provided.

AMMONIA DECOMPOSING CATALYST AND METHOD FOR PRODUCING SAME

NºPublicación:  EP4631617A1 15/10/2025
Solicitante: 
POSCO HOLDINGS INC [KR]
RES INST IND SCIENCE & TECH [KR]
POSCO Holdings Inc,
RESEARCH INSTITUTE OF INDUSTRIAL SCIENCE & TECHNOLOGY
EP_4631617_PA

Resumen de: EP4631617A1

The present invention pertains to an ammonia decomposing catalyst and a method for producing same. More specifically, the present invention pertains to: an ammonia decomposing catalyst containing an MgAl<sub>2</sub>O<sub>4</sub> spinel support and ruthenium, the content of ruthenium being 0.1-5 wt% of the total weight of the catalyst; and a method for producing same.

WATER ELECTROLYSIS CATALYST METHOD FOR MANUFACTURING THE SAME AND WATER ELECTROLYSIS DEVICE CONTAINING THE SAME

NºPublicación:  KR20250148875A 15/10/2025
Solicitante: 
중앙대학교산학협력단한국과학기술원
KR_20250148875_PA

Resumen de: KR20250148875A

본 발명은 수전해 촉매, 이의 제조방법 및 이를 포함하는 수전해 장치를 개시한다. 본 발명에서는 3 전극 시스템을 통해 Ni에 Ru를 도핑하여 이를 수전해 촉매로 사용함을 특징으로 하며, 이러한 수전해 촉매는 수소 흡착 강도가 감소하고 표면의 수소 이동성이 촉진되어 HER 활성이 향상되는 효과를 제공할 수 있다.

Electrode for Water electrolysis and Method of preparing the same

NºPublicación:  KR20250148919A 15/10/2025
Solicitante: 
광주과학기술원
KR_20250148919_PA

Resumen de: KR20250148919A

가교화된 셀룰로오스계 바인더를 전극 접합체로 포함하는 수전해용 전극 및 이의 제조 방법을 제공한다. 상기 수전해용 전극은 다공성 수송층 상에 촉매 및 가교화된 셀룰로오스계 바인더를 포함하는 전극 촉매층이 코팅된 전극으로, 상기 가교화된 셀룰로오스계 바인더에 의해 친수성을 가져 산소를 발생시키는 원료가 되는 물의 공급과 물을 통한 수소 이온 전달이 용이해져 수전해 성능이 향상되고, 부하 변동 상황에서 발생하는 손상 정도를 줄여 내구성이 향상된다. 또한, 상기 수전해용 전극은 막전극 접합체의 애노드로 사용되어 양이온 교환막 수전해 단위 전지에 포함될 수 있다.

触媒及びその製造方法、触媒を含む金属空気二次電池用の電極又は水電解システム用の電極、並びに電極を含む金属空気二次電池又は水電解システム

NºPublicación:  JP2025157301A 15/10/2025
Solicitante: 
AZULEnergy株式会社
JP_2025157301_A

Resumen de: US2024145732A1

Provided is a catalyst excellent in both oxygen reduction catalytic performance and oxygen evolution catalytic performance and making effective use of biomass, a manufacturing method thereof, an electrode for a metal-air secondary battery or a water electrolysis system containing the catalyst, and a metal-air secondary battery or a water electrolysis system containing the electrode.Provided is a catalyst containing a calcined product of a mixture including biomass-derived cellulose nanofibers and a dry matter containing proteins or amino acids, a manufacturing method thereof, an electrode for a metal-air secondary battery or an electrode for a water electrolysis system containing the catalyst, and a metal-air secondary battery or a water electrolysis system containing the electrode.

ELECTROLYTIC CELL AND ELECTROLYTIC APPARATUS

NºPublicación:  EP4632113A1 15/10/2025
Solicitante: 
MITSUBISHI HEAVY IND LTD [JP]
Mitsubishi Heavy Industries, Ltd
EP_4632113_PA

Resumen de: EP4632113A1

The electrolysis cell according to the present disclosure includes: a first separator including a first surface; a second separator disposed with an accommodating space apart from the first separator, the second separator including a second surface facing the first surface; an ion-exchange membrane disposed in the accommodation space; a first power feeder disposed between the first separator and the ion-exchange membrane; a first catalyst layer disposed between the first power feeder and the ion-exchange membrane; a second power feeder disposed between the second separator and the ion-exchange membrane; a second catalyst layer disposed between the second power feeder and the ion-exchange membrane; and a flow direction changing part provided as a part of the first separator or disposed between the first separator and the first power feeder, the flow direction changing part changing a flow direction of at least a portion of an electrolyte flowing along the first surface in a first direction to a second direction intersecting the first surface at each of a plurality of positions in the first direction.

電解システムの制御方法及び電解システム

NºPublicación:  JP2025155353A 14/10/2025
Solicitante: 
旭化成株式会社
JP_2025155353_PA

Resumen de: JP2025155353A

【課題】製品としての水素の品質が低下してしまうことを抑制しつつ、陽極及び陰極を保護する。【解決手段】電解システムは、陽極を有する陽極室及び陰極を有する陰極室を備える電解槽と、電解槽の電解液の電気分解が進む通電方向に陽極及び陰極に電流を供給可能な整流器とを含む。電解システムの制御方法は、電解システムの運転停止中、通電方向に陽極及び陰極に保護電流を整流器によって供給することと、電解システムの運転停止中、陰極室に水素ガスを供給し、陽極室に酸素ガスを供給することとを含む。【選択図】図1

HIGH-EFFICIENCY DISSOLUTION OR DEGASSING APPARATUS AND HYDROGEN WATER PRODUCTION SYSTEM HAVING THE SAME

NºPublicación:  KR20250148076A 14/10/2025
Solicitante: 
황후철
KR_20250148076_PA

Resumen de: KR20250148076A

본 발명은 고효율 용해탈기장치 및 그것이 구비된 수소수 제조시스템에 관한 것으로, 본 발명은 양측면이 막힌 원통 형태의 하우징; 상기 하우징의 내부 가운데 부분에 위치하여 하우징 내부 양측으로 각각 가스공간을 형성하며, 각각 길이 방향으로 중공된 중공섬유들이 다발로 결합된 중공섬유 다발체; 상기 하우징과 중공섬유 다발체를 길이 방향으로 관통하며, 내부로 액체가 유동하되, 내부로 유동하는 액체가 상기 중공섬유 다발체의 중공섬유들 사이를 거치면서 유동하도록 안내하는 확산형 유체유동관; 상기 하우징의 한쪽 가스공간과 연통되도록 하우징의 한쪽에 연결되는 제1 가스연결관; 상기 하우징의 다른 한쪽 가스공간과 연통되도록 하우징의 다른 한쪽에 연결되는 제2 가스연결관을 포함한다. 본 발명에 따르면, 수소수를 구성하는 초순수의 순도를 높일 뿐만 아니라 초순수에 용해되는 수소 가스의 용해 효율을 높인다.

一种生长在泡沫镍上的CoP/Co(OH)2海胆状异质结催化剂的制备方法及应用于阴离子交换膜水电解

NºPublicación:  CN120776365A 14/10/2025
Solicitante: 
佛山市高科合创科技有限公司
CN_120776365_PA

Resumen de: CN120776365A

本发明属于纳米材料制备领域,公开了一种生长在泡沫镍上的CoP/Co(OH)2海胆状异质结催化剂及其制备方法与应用。以碱式碳酸钴(CoCH)为前驱体,通过低温磷化法生成晶相CoP基底,再经电沉积工艺在其表面均匀包覆无定形Co(OH)2层,成功构建自支撑的磷化/羟基异相结构催化剂(CoP/Co(OH)2)。获得的CoP/Co(OH)2展现出优异的全解水性能,得益于异相结构的高活性比表面积(Cdl=44.66mF cm‑2)与界面快速电子传导特性(Rct=0.43Ω);组装成2电极全解水时,在电流密度为250mA cm‑2时的槽电压仅1.780V,并持续运行24h后,性能基本保持不变,电压波动率低于0.5%。将CoP/Co(OH)2制成2×2cm2自支撑电极构筑AEMWE,在1A cm‑2超高电流密度下仅需2.08V槽压,并且可稳定运行250h,其衰减率为80μV h‑1,同时通过气体计量与法拉第定律计算得出制氢效率达96.2%,验证了其在大规模制氢应用中的工程化潜力。

一种Pt团簇掺杂多金属铁基磷化物的制备及性能研究

NºPublicación:  CN120776366A 14/10/2025
Solicitante: 
哈尔滨理工大学
CN_120776366_A

Resumen de: CN120776366A

本发明涉及电催化全解水领域一种Pt团簇掺杂多金属铁基磷化物的制备及性能研究。本发明目的是解决传统Pt基催化剂原子利用率低及高成本制约规模化应用的问题。本专利设计了一种Pt团簇掺杂多金属铁基磷化物的制备方法,研制了Pt3Mo‑FeP/CoP/MoO3@IF贵金属团簇掺杂的多金属磷化物材料。所采用的方法:以多酸铁钼六和硝酸钴为原料通过水热合成法后再进行磷化,最后通过光沉积法将Pt‑Co团簇锚定于磷化物基底,制备的一种Pt团簇掺杂多金属铁基磷化物适用于碱性电解液和碱性海水中的全解水,且具有低析氢过电位和低析氧过电位以及高催化活性。

含吩噻嗪结构的共轭聚合物及其制备方法与应用

NºPublicación:  CN120775165A 14/10/2025
Solicitante: 
天津理工大学
CN_120775165_PA

Resumen de: CN120775165A

本发明公开了一种含吩噻嗪结构的共轭聚合物及其制备方法与应用,所述制备方法包括:将单体A、单体B、配体、碱和溶剂混合至均匀,在搅拌条件下通入惰性气体,再加入过渡金属催化剂,继续在搅拌条件下通入惰性气体,得到第一混合溶液,惰性气体保护下,将第一混合溶液于60~140℃搅拌反应12~72h,得到第一混合物,将第一混合物冷却至室温,沉降,抽滤,得到粗产物,将粗产物抽提,旋蒸,干燥,得到含吩噻嗪结构的共轭聚合物。本发明氧化得到的亚砜基或砜基具有强的拉电子能力,可以有效降低共轭聚合物的HOMO能级,当与不同的给体单元相连时可实现有效的电荷分离和传输;而且亚砜基或砜基可以增强共轭聚合物的亲水性,有利于提高光催化分解水制氢效率。

一种金属阳离子浸出重构构筑高性能镍基催化剂及其制备方法和应用

NºPublicación:  CN120776351A 14/10/2025
Solicitante: 
海南大学
CN_120776351_PA

Resumen de: CN120776351A

本申请涉及一种金属阳离子浸出重构构筑高性能镍基催化剂及其制备方法和应用,属于电解水催化剂技术领域。本申请的金属阳离子浸出重构构筑高性能镍基催化剂的制备方法,包括以下步骤:将碳纸、氯化镍水合物、其他金属氯化物和尿素溶于水中,搅拌后进行水热反应,真空过滤、洗涤、干燥后得到负载在碳纸上的前驱体;将所述负载在碳纸上的前驱体进行电化学活化,将掺入的金属原子完全浸出,得到高性能镍基催化剂。本申请所提供的镍基催化剂具有良好的电化学活性,在电催化、有机催化、生物诊疗等领域具有良好的应用前景,尤其在对于促进以镍基为载体的非贵金属催化剂在电解水中的工业化进程具有重要的研究意义。

一种氯掺杂五元环缺陷碳催化剂及其制备方法和应用

NºPublicación:  CN120776376A 14/10/2025
Solicitante: 
海南大学
CN_120776376_PA

Resumen de: CN120776376A

本发明提供一种氯掺杂五元环缺陷碳催化剂及制备方法和应用,该制备方法采用结构诱导与缺陷工程协同策略,通过熔盐热处理法对富含五元环前驱体进行高温重组,构建具有高度弯曲与边缘活性位点的碳网络;在惰性气氛中引入氯气或氯化氢气体进行氯掺杂,提升了催化剂的电子结构调控能力及对氯离子的耐腐蚀性能,并使得所述氯掺杂五元环缺陷碳催化剂具有优异的电催化活性精准调控其电子结构与表面反应活性。本制备方法显著提高了所述氯掺杂五元环缺陷碳催化剂的稳定性和耐腐蚀性,在含有高浓度Cl‑的海水电解质中表现出卓越的性能。

一种富缺陷四氧化三钴电催化剂、制备方法及其应用

NºPublicación:  CN120774475A 14/10/2025
Solicitante: 
安徽工业大学
CN_120774475_PA

Resumen de: CN120774475A

本发明涉及电催化技术领域,具体涉及一种富缺陷四氧化三钴电催化剂、制备方法及其应用,先通过溶剂化将硝酸钴和二‑甲基咪唑溶解、离心得到前驱体,再将此前驱体与溴化钾一起退火处理,最后再进行洗涤,真空干燥可得到富缺陷四氧化三钴电催化剂,这种富缺陷四氧化三钴电催化剂,具有优异的水分解析氧反应电催化活性和稳定性,具有大规模工业化应用的潜力。

基于多能源协同的电解水制氢系统频率调控方法及装置

NºPublicación:  CN120776391A 14/10/2025
Solicitante: 
中船(邯郸)派瑞氢能科技有限公司
CN_120776391_PA

Resumen de: CN120776391A

本发明公开了基于多能源协同的电解水制氢系统频率调控方法及装置,涉及电解水制氢系统自动化技术领域。为了解决传统调控依赖固定阈值或人工经验,难以适应多能源电网频率变化,缺乏系统全面监测与多指标协同优化,在可再生能源波动下调控困难的问题;本发明通过基于多源数据实时监测与频率特征分析,电解水制氢系统可动态响应电网频率波动,通过自适应调控策略优化设备运行参数,有效抑制频率扰动对制氢过程的影响,增强电解水制氢系统与电网的协同兼容性,且借助仿真模型对调控策略进行多指标评估,实现可再生能源的高效消纳与能耗成本的优化控制;结合边缘计算与预测模型,实现了数据采集频率动态调整、异常预警及策略自主优化。

能适应宽功率波动的碱水制氢气液分离系统及其控制方法

NºPublicación:  CN120771659A 14/10/2025
Solicitante: 
同济大学
CN_120771659_PA

Resumen de: CN120771659A

本发明公开了一种能适应宽功率波动的碱水制氢气液分离系统及其控制方法,分离系统内部布置有带复位装置的分程板及螺旋板,由多层螺旋板承接进入的气液混合物,形成旋流,加速并分离,由分程板收集分离碱液,并导向至滤液口排出,在碱液重力及复位装置的复位作用下,能对相邻螺旋板之间的空间体积及气液混合物从进料口的入射角度进行动态调整,分程板的上下移动可动态调整碱液进入量与排出量,提升分离效率并降低分离器压降,超出被动重力自适应调节范围后,通过远程控制终端操作调位结构对分离筒、分程板的竖向位置进行主动调节,显著提高了碱水电解制氢在宽负荷范围内的气液分离效率,适配系统压力、功率变化,提高了系统运行稳定性、经济性。

一种压力型模块化碱性电解槽装置

NºPublicación:  CN120776333A 14/10/2025
Solicitante: 
长安大学
CN_120776333_PA

Resumen de: CN120776333A

本发明公开了一种压力型模块化碱性电解槽装置,包括移动安装底座和电解槽模块,移动安装底座上固定有导轨和夹持端压板,夹持端压板的一侧设置有导杆,多个电解槽模块通过导杆阵列安装在夹持端压板的一侧,多个电解槽模块的另一端通过锁紧端压板压紧,通过上述技术方案,本申请实现了电解槽装置的快速拆装维护,显著降低了运输过程中的空间占用率,使现场维修无需专业吊装设备即可完成。模块化设计有效隔离了故障影响范围,避免了因局部损坏导致的整体报废,同时移动式底座使设备能够适应不同场地条件。

具有优异氨分解活性的用于氨分解反应的钌催化剂及其生产方法

NºPublicación:  CN120787177A 14/10/2025
Solicitante: 
圆益半导体材料有限公司
CN_120787177_A

Resumen de: WO2025170193A1

The present invention provides: a ruthenium catalyst for ammonia decomposition, the ruthenium catalyst having excellent ammonia decomposition activity; and a method for producing same. The ruthenium catalyst exhibits a conversion rate close to 100% at a reaction temperature of 550 °C, exhibits a conversion rate of at least 93.6% even at 500 °C, and exhibits a conversion rate of at least about 60%, even at a low reaction temperature of 450 °C, and thus has high activity, even in a large-scale decomposition process of a relatively low temperature, while having a low production cost, therefore making the ammonia decomposition process economical.

水电解槽装置的气体压力控制

NºPublicación:  CN120776330A 14/10/2025
Solicitante: 
康明斯有限公司洁能氏公司
CN_120776330_PA

Resumen de: US2025313974A1

The present disclosure relates to systems and methods for increasing efficiency and performance by balancing pressure in electrolytic cell. The present disclosure relates to systems and methods of utilizing different valves for controlling absolute pressure and differential in the electrolytic cell system based on hydrogen demand and the operating state of the system.

一种多孔镍网碱性电解水催化剂及其制备方法与应用

NºPublicación:  CN120776340A 14/10/2025
Solicitante: 
江苏亨通智能装备有限公司
CN_120776340_PA

Resumen de: CN120776340A

本发明公开了一种多孔镍网碱性电解水催化剂及其制备方法与应用,制备方法包括以下步骤:将镍网置于电解液中进行阳极氧化处理,得到阳极氧化处理后的镍网;采用化学气相沉积法对阳极氧化处理后的镍网进行烧结处理,得到所述多孔镍网碱性电解水催化剂。本发明提供了一种兼具高效、稳定、低成本特性的多孔镍网碱性电解水催化剂,能够有效解决传统催化剂在碱性电解水制氢中的活性和稳定性不足的问题,并为工业规模的氢气生产提供了新的技术路径。

一种PEM电解水制氢用阳极多孔传输层及其制备方法

NºPublicación:  CN120776341A 14/10/2025
Solicitante: 
西北有色金属研究院
CN_120776341_A

Resumen de: CN120776341A

本发明公开了一种PEM电解水制氢用阳极多孔传输层及其制备方法,该制备方法包括:步骤一、将多孔钛板和钛网酸洗后清洗并烘干;二、将无水乙醇、聚乙烯醇缩丁醛和钛粉混匀后配制成浆料并喷涂在烘干后的钛网两侧;三、将多孔钛板与喷涂浆料后的钛网堆叠后通过真空扩散焊形成冶金结合,得到阳极多孔传输层。本发明将多孔钛板和钛网进行冶金结合制备阳极多孔传输层,通过调控多孔钛板的厚度和孔结构以及板‑网堆叠方式,有效减少镀铂量并提升催化剂利用率,并提高阳极多孔传输层的气液传输效率,获得机械支撑强且气液传输效率高的阳极多孔传输层,适用于PEM电解水制氢,满足了可再生能源与PEM水电解耦合制氢高效能、低成本的发展需求。

一种缺陷型碳化钼锚定钌单原子催化剂的制备方法

NºPublicación:  CN120776382A 14/10/2025
Solicitante: 
中国科学技术大学
CN_120776382_PA

Resumen de: CN120776382A

本发明涉及催化剂技术领域,公开一种缺陷型碳化钼锚定钌单原子催化剂的制备方法,包括:S1、称量四水合钼酸铵溶解于硝酸与去离子水混合液中,得混合液A;S2、将混合液A转移到反应釜中,加热保温,随后自然冷却至室温得到悬浊液B;S3、将溶液B倒入离心管中,再离心并倒掉上清液,收集产物,在真空干燥箱中干燥得到MoO3产物;S4、称量MoO3溶解于乙醇,加入氨水溶液,机械搅拌,离心清洗,收集产物,在真空干燥箱中干燥得d‑MoO3产物;S5、称量d‑MoO3溶于去离子水,加入水合氯化钌,机械搅拌下反应,离心收集产物,在真空干燥箱中干燥得产物C;S6、取产物C与碳黑研磨混合,保温退火,得Ru‑d‑Mo2C。能够提升催化剂的稳定性,促进电催化过程中的质子和质量传递。

一种PEM水电解析氧催化剂Ti4O7负载IrOx的制备方法

NºPublicación:  CN120776383A 14/10/2025
Solicitante: 
上海唐锋能源科技有限公司
CN_120776383_PA

Resumen de: CN120776383A

本发明涉及一种PEM水电解析氧催化剂Ti4O7负载IrOx的制备方法,属于纳米材料及水电解催化剂技术领域。本发明设计了一种新型的水电解催化剂,利用Ti4O7高导电性、高化学稳定性以及较高的比表面积均匀负载氧化铱纳米颗粒,克服现有载体导电性不足、稳定性不足或者成本过高的问题,实现高稳定高活性水电解催化剂的制备。本发明使用高比表面积的Ti4O7为载体,一方面通过Ti4O7负载增加IrOx的分散度,抑制IrOx自身的团聚;另一方面Ti4O7能提高材料的导电性以及增强对IrOx纳米颗粒的锚定作用,从而提高材料的电导率并提升其活性和耐久性。本发明通过高速球磨配合热处理可以有效地抑制颗粒团聚,催化剂制备工艺简单,适合大规模批量制备。

多功能双极板、电解电池和包括其的电解槽

NºPublicación:  CN120787270A 14/10/2025
Solicitante: 
约翰考克利尔氢气比利时公司
CN_120787270_PA

Resumen de: AU2024261997A1

The invention relates to a bipolar plate (14) for an electrolytic cell (10), comprising a central web (141) and a ring (142) surrounding the central web (141). The ring (142) is made of a synthetic material and the central web (141) is made of metal and has an outer periphery embedded in the ring (142). The invention also relates to an electrolytic cell and an electrolyser stack comprising such bipolar plates.

一种利用原位刻蚀法显著提高4J系列因瓦合金电催化析氧活性的方法

NºPublicación:  CN120776343A 14/10/2025
Solicitante: 
海南大学
CN_120776343_PA

Resumen de: CN120776343A

本申请涉及一种利用原位刻蚀法显著提高4J系列因瓦合金电催化析氧活性的方法,属于电极活性改良技术领域。本申请的利用原位刻蚀法显著提高4J系列因瓦合金电催化析氧活性的方法,包括以下步骤:一、将NaCl溶液和H2SO4溶液混合,得到混合溶液;二、将预处理后的4J系列因瓦合金电极片固定在电解池中作为阳极,然后加入所述混合溶液,进行电化学反应,反应后取出用蒸馏水清洗并烘干。本申请方法能够实现4J系列因瓦合金电极纳米级精度的形貌调控,形成阶梯状表面形貌,大大增加其电极电化学活性表面积,从而显著提高其电催化析氧活性,此外4J系列因瓦合金具有优秀的耐腐蚀性和电化学稳定性,可以在直接海水电解领域作为阳极材料广泛使用。

二维材料WSSiN2/WSXN2(X=Ge,Sn)光催化分解水产生氢气

NºPublicación:  CN120771906A 14/10/2025
Solicitante: 
绍芯实验室
CN_120771906_PA

Resumen de: CN120771906A

本申请涉及一种二维异质结材料WSSiN2/WSXN2(X=Ge,Sn)及其在光催化分解水制氢领域的应用。该材料由十层原子依次堆叠形成,结构顺序为N‑X‑N‑W‑S‑S‑W‑N‑Si‑N,其中X为Ge或Sn。其制备方法包括:首先构建同质结WSSiN2/WSSiN2,再将其中一侧的Si原子替换为Ge或Sn原子,形成异质结WSSiN2/WSGeN2或WSSiN2/WSSnN2,构成Janus型Z型异质结构。本发明材料具有优异的动态稳定性和热稳定性,能够自发地、高效地催化水分解产生氢气。其Z型能带排列有效抑制载流子复合,提高光催化效率;异质结结构带来的功函数差降低了反应电位要求。此外,该材料具有高太阳能转氢能效率(STH)和高光吸收效率(SLME),在不同应变条件下仍表现出优异的光催化性能,适用于太阳能转化与氢气生产等新能源领域。

一种金属阳离子浸出重构构筑高性能钴基催化剂及其制备方法和应用

NºPublicación:  CN120776350A 14/10/2025
Solicitante: 
海南大学
CN_120776350_PA

Resumen de: CN120776350A

本申请涉及一种金属阳离子浸出重构构筑高性能钴基催化剂及其制备方法和应用,属于电极材料制备技术领域。本申请的金属阳离子浸出重构构筑高性能钴基催化剂的制备方法,包括以下步骤:将碳纸、氯化钴水合物、其他金属氯化物和尿素溶于水中,搅拌后进行水热反应,得到负载在碳纸上的前驱体;将负载在碳纸上的前驱体进行电化学活化,将金属原子完全浸出,真空过滤、洗涤、干燥后得到高性能钴基催化剂。本申请制备得到性能和稳定性良好的CoMxOOH OER催化剂,并且通过电化学活化使金属原子原位浸出,促进Co(OH)2自构建形成高活性位点,调节电子结构,优化含氧中间体的吸收动能势垒,从而显着提高OER性能。

一种离网光伏发电碱性电解水制氢控制方法和系统

NºPublicación:  CN120776390A 14/10/2025
Solicitante: 
西安热工研究院有限公司
CN_120776390_PA

Resumen de: CN120776390A

本发明公开了一种离网光伏发电碱性电解水制氢控制方法和系统,属于综合能源技术领域。该控制系统中通过在电解水制氢系统中引入DCS控制系统中的设备包控制模块、智能设备管理单元、可燃气体和有毒气体检测单元,以及安全仪表单元。通过为碱性电解水制氢控制系统中的每一个装置设置对应的设备包控制模块,且所有装置的设备包控制模块统一和智能设备管理单元连接,智能设备管理单元能够直接对每一个设备包控制模块下发指令,缩短各个设备的响应时间,本发明使离网制氢系统运行时更加安全稳定,最大限度消纳光伏发电,从而提高离网制氢系统的经济效益。

一种MoS2/MXene莫尔异质协同催化剂的制备方法

NºPublicación:  CN120776368A 14/10/2025
Solicitante: 
贵州师范大学贵州芯际探索科技有限公司
CN_120776368_PA

Resumen de: CN120776368A

本发明提供一种MoS2/MXene莫尔异质协同催化剂的制备方法,包括其制备步骤如下:采用LiF和HCl对Ti3AlC2前驱体进行选择性刻蚀,获得二维MXene纳米片;将MXene溶液与Na2MoO4、CH4N2S和柠檬酸按比例混合并超声分散于水溶剂中形成前驱体溶液。通过调控1T/2H‑MoS2相比例,兼顾导电性与稳定性,提升其作为电催化活性相的协同效应;在二维MXene基底上调控MoS2的取向与扭角,构建周期性莫尔超晶格结构,增强电子耦合与能带对齐;通过构建协同界面体系,提高界面载流子传输速率,降低反应过电位,增强高电流密度下的耐久性和循环稳定性;提供一种可扩展、通用的柔性制备方法,适用于大面积构建二维MoS2/MXene异质结构的低温条件可控合成工艺。

一种光敏半导体制氢阵列及应用

NºPublicación:  CN120776335A 14/10/2025
Solicitante: 
承丰氢能智能装备(河北)有限公司
CN_120776335_PA

Resumen de: CN120776335A

本发明公开了一种光敏半导体制氢阵列及应用,属于制氢阵列技术领域,包括光敏半导体制氢标准单元(标准箱)、光伏供电单元、电解液储存单元和智能调控系统,所述光敏半导体光电极模块由多块光电极集成组成,所述光敏半导体制氢标准单元(标准箱)间串联后经直流接触器与所述光伏供电单元直接连接,所述智能调控系统根据实时光照强度观察并动态调节光敏半导体制氢标准单元(标准箱)内部工作电压和制氢电流。

一种模块化自供热氨分解反应装置及氨分解制氢系统

NºPublicación:  CN120774377A 14/10/2025
Solicitante: 
北京理工大学北京微通道科技有限公司
CN_120774377_PA

Resumen de: CN120774377A

本发明提供了一种模块化自供热氨分解制氢反应装置及氨分解制氢系统,本发明的模块化自供热氨分解反应装置通过将氨分解产生的高温混合气体与氨气进行换热后进行氨吸收处理,充分利用热量;一部分氨分解混合气体作为燃料输入燃烧室进行催化燃烧,为氨分解提供热量,实现了热量的自给自足;另一部分气体经过作为燃料电池的燃料发电,同时燃料电池阳极出口尾气部分循环通入燃料电池阳极,提高能量利用率。

一种电催化CO2还原制备可调节合成气系统

NºPublicación:  CN120776328A 14/10/2025
Solicitante: 
上海橙氧科技有限公司
CN_120776328_PA

Resumen de: CN120776328A

本发明属于电化学催化技术领域,公开了一种电催化CO2还原制备可调节合成气系统,主要由电化学反应单元、反应产物分离单元和电解液循环单元组成;通过电化学反应将CO2转化为合成气,同时电解液中的水被氧化为氧气;反应产物分离单元与电化学反应单元的各个出口连接,将产物进行气液分离,得到合成气、未反应的CO2、O2、阴极电解液和阳极电解液,未反应的CO2返回电化学反应单元参加反应;电解液循环单元将阴极电解液和阳极电解液进行混合并补充去离子水,得到浓度恒定的电解液。本发明仅需补水即可实现电解液的循环利用,提高CO2的转化效率,简化产物分离过程,并能灵活调节合成气中CO和H2的比例,以适应不同应用场景的需求。

三电极体系用析氧阳极的制备方法、析氧阳极及应用

NºPublicación:  CN120776354A 14/10/2025
Solicitante: 
华燚新能源材料(上海)有限公司
CN_120776354_PA

Resumen de: CN120776354A

本发明涉及一种三电极体系用析氧阳极的制备方法、析氧阳极及应用,该制备方法步骤为:基于待制备的析氧阳极所应负载的催化剂,选择并称取催化剂涉及的金属元素对应的金属盐,并制备所选择金属盐的混合溶液;以及选择可燃有机溶剂;将待制备的析氧阳极的载体置于之前所得的混合溶液中,通过电沉积得到负载有金属盐的载体;将之前所得载体浸泡在所述可燃有机溶剂中,之后点燃,充分燃烧后得到含有高熵合金氧化物的析氧阳极。本发明的优点是:制备方法操作简单,耗时短,不涉及高温炉加热,在可燃有机溶剂燃烧后即可形成干燥的析氧阳极,不需要酸洗或干燥处理,可直接应用于电解水,并具有良好的机械稳定性、良好的析氧活性和催化稳定性。

一种原位聚合构建羟基共价锚定钴锰氧化物-耐溶胀聚芳醚腈无孔膜的碱性电解水催化体系

NºPublicación:  CN120776386A 14/10/2025
Solicitante: 
北京亿能氢源科技有限公司
CN_120776386_A

Resumen de: CN120776386A

本发明涉及碱性电解水制氢技术领域,具体涉及一种原位聚合构建羟基共价锚定钴锰氧化物‑耐溶胀聚芳醚腈无孔膜的碱性电解水催化体系,所述催化体系包括耐溶胀聚芳醚腈无孔膜和钴锰氧化物催化剂;所述聚芳醚腈无孔膜由含羟基的双酚单体与二腈单体通过原位缩聚反应形成,主链含羟基(‑OH);所述钴锰氧化物的分子式为CoxMnγO4(x:y=1:2至2:1),通过所述羟基与聚芳醚腈主链形成‑O‑Co/Mn共价键实现锚定;所述催化体系通过原位聚合一步法构建,钴锰氧化物均匀分散于膜中形成原子级结合界面。通过聚芳醚腈主链羟基与钴锰氧化物形成‑O‑Co/Mn共价键,实现催化剂与膜的原子级结合,解决传统物理负载中催化剂易脱落的问题。

一种电解水制氢加工用电解槽

NºPublicación:  CN120776327A 14/10/2025
Solicitante: 
华氢汇智能科技(浙江)有限公司
CN_120776327_PA

Resumen de: CN120776327A

本发明涉及电解水制氢加工用电解槽技术领域,具体为一种电解水制氢加工用电解槽,包括第一端板以及其内部安装的螺栓,且螺栓的另一端与第二端板贯穿连接,而且第一端板和第二端板之间安装有电解槽本体,第二端板的内部贯穿安装有电解液进口,所述电解槽本体由多个电解池组成,且电解池由第一缸框、阴极板、阳极板、第二缸框和隔膜本体组成,并且第一缸框和第二缸框的外侧均贯穿固定有第一固定管。该电解水制氢加工用电解槽,通过搅动块和搅动板配合很好的对周边的电解液进行搅动,增大了搅动范围,避免气泡滞留在阴极板和阳极板上,从而可提高电解槽本体的电解效率,提高制氢效率。

一种CuCrO2/Au/CuO体系Z型异质结的光电催化制氢系统的结构以及制备方法

NºPublicación:  CN120776337A 14/10/2025
Solicitante: 
珠海市众创芯慧科技有限公司珠海创芯数智科技有限公司
CN_120776337_PA

Resumen de: CN120776337A

本发明涉及电化学和智造技术相关技术领域,尤其涉及一种CuCrO2/Au/CuO体系Z型异质结的光电催化制氢系统的结构以及制备方法,包括CuO薄膜,所述CuO薄膜作为n型层,薄膜作为p型层,纳米金层作为二者之间的固体介质,其中薄膜厚度为80‑110nm,CuO薄膜厚度约100nm,纳米金层厚度为10‑20nm,且金层中的金为直径5‑15nm的颗粒状。通过上述结构的设置,优化载流子的产生和分离过程,通过反向串联肖特基结构来实现载流子分离过程,在光照下,产生的光生载流子能够在能级结构的作用下定向移动,减少了电子‑空穴对的复合几率,提高了载流子的利用效率,从而增强了光电催化制氢的性能。

一种用于电解水制氢装置的安全控制系统、回路及方法

NºPublicación:  CN120776388A 14/10/2025
Solicitante: 
中国石油化工股份有限公司中石化安全工程研究院有限公司
CN_120776388_PA

Resumen de: CN120776388A

本发明公开了一种用于电解水制氢装置的安全控制系统、回路及方法,包括:至少两个信息处理模块,每个信息处理模块配置用于接收所述电解水制氢装置中各点位的检测信号,并根据所述检测信号,对制氢设备的每个检测条目中的各项检测项是否达到联锁停机水平进行诊断,得到每项检测项的诊断结果信号,该检测条目包括压力、流量、温度、电流电压和液位;与至少两个信息处理模块连接的决策模块,其配置用于根据所有检测项的诊断结果信号,对来自不同信息处理模块的同一检测项的诊断结果信号进行表决,获得每项检测项的表决结果。

一种基于电解水制氢的后果模拟方法

NºPublicación:  CN120783884A 14/10/2025
Solicitante: 
上海歌略软件科技有限公司
CN_120783884_PA

Resumen de: CN120783884A

本发明公开了一种基于电解水制氢的后果模拟方法,包括构建包含电场、热场、流场和应力场多物理场耦合仿真模型,并对几何结构、物性参数、边界条件和数值策略进行设定和校准,得到电极体系的基场分布。引入气泡动力学全过程模型,模拟气泡的成核、扩散生长与脱离,并通过体积分数方法实现气液两相的动态反馈,耦合气泡界面力与热膨胀效应,利用应力准则和裂纹萌生阈值判定电极的微裂纹形成,并采用虚拟裂纹单元或相场方法对裂纹演化进行固化处理。结合Miner准则与Paris定律模拟裂纹扩展过程,引入声学源项并求解声学波动方程,在电解水制氢系统运行过程中实现电极损伤与产氢性能的全链路预测,早期预警、可靠性评估和寿命优化的效果。

一种Ru-IrO2纳米催化剂及其制备方法和应用

NºPublicación:  CN120776372A 14/10/2025
Solicitante: 
云南贵金属实验室有限公司贵研新能源科技(上海)有限公司昆明贵研新材料科技有限公司
CN_120776372_PA

Resumen de: CN120776372A

本发明涉及电催化技术领域,提供了一种Ru‑IrO2纳米催化剂及其制备方法和应用。本发明采用氧化铱作为载体,以硼氢化钠为还原剂,通过自还原反应在氧化铱表面负载钌纳米颗粒,制备得到Ru‑IrO2纳米催化剂。本发明制备的Ru‑IrO2纳米催化剂催化活性高,稳定性好,将本发明制备的Ru‑IrO2纳米催化剂应用于PEM电解水制氢,氧析出过电位和电解电压均低于商用氧化铱催化剂;同时,本发明还能减少催化剂中铱的含量,降低催化剂成本,并且制备方法简单,易于大规模生产,对于酸性水分解制氢的发展具有重要的价值。

一种阵列式电解水制氢夹具系统

NºPublicación:  CN120778950A 14/10/2025
Solicitante: 
华燚新能源材料(上海)有限公司
CN_120778950_PA

Resumen de: CN120778950A

本发明提供一种阵列式电解水制氢夹具系统,包括:阵列式的多套电解水单元,每套电解水单元包括:夹具;第一电加热器,用于对该夹具进行加热保温;电解液瓶,用于为该夹具中的电解水催化反应提供电解液;第一泵组,用于将该电解液从该电解液瓶中输送至该夹具;温度及流量测量单元用于测量夹具的温度及电解液流量;温度及流量控制单元,用于根据该温度及流量测量单元的反馈控制夹具的温度和电解液流速;其中多套电解水单元中的多个夹具共用同一个阴极电极板以及同一个阳极电极板,构成夹具阵列;以及液浴及液位装置,包括用于对该每套电解水单元的电解液瓶加热的液浴加热装置,并控制该液域加热装置的液温以及维持该液浴加热装置的液位处于稳定状态。

Electrolytic cell

NºPublicación:  KR20250148276A 14/10/2025
Solicitante: 
주식회사엘지화학
KR_20250148276_PA

Resumen de: KR20250148276A

본 발명은 전해조에 관한 것으로, 본 발명의 일 측면에 따른 전해조는 반응액을 전기 분해하기 위한 전해조로서, 반응액이 유동하는 반응 공간이 구비된 반응 챔버; 상기 반응 공간의 측부에서 상하 방향으로 연장되어, 반응액을 전기 분해하는 전위가 인가될 수 있는 전극; 및 상기 반응 공간에 배치되는 배플 플레이트를 포함하고, 상기 배플 플레이트는, 상하 방향에 대하여 기준 각도로 기울어지게 배치된 연장 플레이트부; 및 상하 방향에 대하여 상기 기준 각도보다 큰 경사 각도로 기울어지게 배치된 경사 플레이트부를 포함할 수 있다.

一种用于室外布置的电解槽

NºPublicación:  CN120776332A 14/10/2025
Solicitante: 
航天长征化学工程股份有限公司
CN_120776332_A

Resumen de: CN120776332A

本发明公开一种用于室外布置的电解槽,包括外壳10、保温层20、包覆层30和电解槽,其中外壳10包括钢性支架,包覆层30为绝缘材料,且包覆层30包覆所述电解槽。本发明提供提供一种电解槽室外布置的综合防护系统,解决极端低温、风沙侵蚀、雨水导电及维护不便等问题,实现安全、稳定、高效运行。

PROTONIC CERAMIC ELECTROLYSIS CELL WITH MULTICOMPONENT COMPOSITE ELECTRODE AND MANUFACTURING METHOD THEREOF

NºPublicación:  KR20250146538A 13/10/2025
Solicitante: 
명지대학교산학협력단
KR_20250146538_PA

Resumen de: KR20250146538A

본 발명은 연료극, 전해질 및 공기극의 순서로 적층되는 수소이온 전도성 세라믹 전해전지로서, 상기 공기극은 상기 전해질 상에 배치되는 다공성 지지체, 상기 다공성 지지체, 상기 전해질 또는 이들의 조합 상에 형성된 전도층 및 상기 전도층 상에 형성된 산소 환원 촉매를 포함하여, 물의 흡착 및 해리를 촉진시키고, 상기 전해전지의 수소 생성 및 방출 효율을 향상시킬 수 있다.

- - - TRIFUNCTIONAL GRAPHENE-SANDWICHED HETEROJUNCTION-EMBEDDED LAYERED LATTICE CATALYST WITH HIGH ACTIVITY AND STABILITY FOR ZN-AIR BATTERY-DRIVEN WATER SPLITTING

NºPublicación:  KR20250146003A 13/10/2025
Solicitante: 
한국과학기술원
KR_20250146003_PA

Resumen de: US2025309278A1

The present disclosure relates to a trifunctional catalyst, a method of the trifunctional catalyst, and a water splitting system using the trifunctional catalyst. The water splitting system according to embodiments of the present disclosure can be applied to energy storage and conversion by using characteristics of three types of catalytic reactions (oxygen evolution reaction (OER), oxygen reduction reaction (ORR), and hydrogen evolution reaction HER)) and can serve as a self-powered clean hydrogen production system at the same time.

AN ANODE FOR SOLID OXIDE ELECTROLYSIS CELL AND A METHOD OF MANUFACTURING THE SAME

NºPublicación:  KR20250146438A 13/10/2025
Solicitante: 
현대자동차주식회사기아주식회사한국과학기술연구원
KR_20250146438_PA

Resumen de: US2025305165A1

The present disclosure relates to an oxygen electrode for solid oxide electrolysis cell and a method of manufacturing the same.

Membrane electrode assembly for anion exchange membranes water electrolysis and manufacturing method thereof

NºPublicación:  KR20250146550A 13/10/2025
Solicitante: 
인천대학교산학협력단
KR_20250146550_PA

Resumen de: KR20250146550A

본 발명은 음이온 교환막 및 상기 음이온 교환막의 양면에 촉매 및 이오노머를 포함하는 촉매층이 배치된 막전극접합체(MEA)로서, 상기 이오노머와 음이온 교환막은 각각 트리메틸암모늄과 알릴암모늄 기능화 폴리페닐렌 옥사이드(poly(phenylene oxide), PPO)(알릴-m-PPO)를 포함하며, 상기 이오노머와 음이온 교환막은 가교제에 의해 상기 음이온 교환막의 계면에서 가교 결합한 음이온 교환막 수전해용 막전극접합체를 제공한다.

POROUS TRANSPORT LAYER AND METHOD FOR PREPARING THE SAME

NºPublicación:  KR20250144948A 13/10/2025
Solicitante: 
한화솔루션주식회사
KR_20250144948_PA

Resumen de: KR20250144948A

본 발명에서는 기체상 및 액체상 물질에 대한 전달능이 우수하고, 촉매층과 접촉면적이 넓어, 음이온 교환 막 수 전해 시스템에 적용시 성능을 크게 향상시킬 수 있는 다공성 수송막 및 이의 제조방법을 제공한다.

Photoelectrode for photoelectrochemical carbon dioxide reduction containing metal nanoparticle catalyst and method for manufacturing the same

NºPublicación:  KR20250145208A 13/10/2025
Solicitante: 
성균관대학교산학협력단
KR_20250145208_PA

Resumen de: KR20250145208A

본 발명의 일 실시예는 금속 나노입자 촉매를 포함하는 광전기화학적 이산화탄소 저감용 광전극 및 이의 제조방법을 제공한다. 본 발명의 일 실시 예에 따른 금속 나노입자 촉매를 포함하는 광전기화학적 이산화탄소 저감용 광전극은 금속 산화물 광흡수층과 촉매 입자 간에 전기적인 결합을 하여 광전극의 전기적, 광학적 특성이 개선된 효과가 있다. 또한, 본 발명의 일 실시 예에 따른 금속 나노입자 촉매를 포함하는 광전기화학적 이산화탄소 저감용 광전극의 금속 나노입자 촉매는 원자층 단위로 구리나노입자(Cu(0)) 의 크기의 제어가 가능하므로, 미세촉매를 형성하고자 하는 나노 공정에 적용할 수 있는 효과가 있을 수 있다.

수 반응성 알루미늄 조성물을 제조하기 위한 실온 고체 금속 합금

NºPublicación:  KR20250145019A 13/10/2025
Solicitante: 
파운드에너지코
KR_20250145019_PA

Resumen de: AU2024210171A1

Provided herein are water-reactive aluminum compositions comprising aluminum or an alloy thereof and an activating metal alloy (e.g., a non-eutectic activating metal alloy comprising bismuth, tin, indium, and gallium; or an activating metal alloy comprising bismuth, tin, and indium). Some water-reactive aluminum compositions provided herein contain no gallium. Also provided herein are methods of activating aluminum to provide water-reactive aluminum compositions. Further provided are fuel mixtures comprising the water-reactive aluminum compositions described herein and water-reactive aluminum compositions with increased gallium content; and methods of providing hydrogen and/or steam using the water-reactive aluminum compositions described herein.

MANIFOLD DEVICE FOR ELECTROCHEMICAL DEVICE AND ELECTROCHEMICAL DEVICE

NºPublicación:  KR20250147169A 13/10/2025
Solicitante: 
현대자동차주식회사기아주식회사주식회사에이치큐브솔루션
KR_20250147169_PA

Resumen de: US2025313977A1

A manifold device for an electrochemical device which includes a plurality of unit cells, each unit cell having a unit flow path, the manifold device including a manifold block having a reaction fluid introduction part into which the reaction fluid is introduced, a first planar flow path provided in the manifold block in communication with the reaction fluid introduction part and configured to guide the reaction fluid in a first direction, and a second planar flow path provided in the manifold block, one end of the second planar flow path in communication with the first planar flow path, and the other end of the second planar flow path in communication with the unit flow path of one of the plurality of unit cells, the second planar flow path being configured to guide the reaction fluid, which has passed through the first planar flow path, in a second direction intersecting the first direction.

Catalyst for Hydrogen Evolution Reaction and Method for Preparing the Same

NºPublicación:  KR20250144764A 13/10/2025
Solicitante: 
에이치디한국조선해양주식회사에이치디현대중공업주식회사서울대학교산학협력단
KR_20250144764_PA

Resumen de: KR20250144764A

본 발명은 니켈 및 바나듐을 일정 비율로 포함하는 수소발생반응용 촉매에 관한 것으로, 본 발명의 촉매는 종래의 귀금속 대비 동등 이상의 촉매 활성을 나타낼 수 있고, 수소 발생 효율이 높으며 비담수 조건에서도 우수한 안정성을 나타낼 수 있다.

MEMBRANE ELECTRODE ASSEMBLY FOR HYDROGEN PRODUCTION ELECTROCHEMICAL CELL COMPRISING THE SAME AND HYDROGEN PRODUCTION METHOD USING THE SAME

NºPublicación:  KR20250147184A 13/10/2025
Solicitante: 
한국과학기술연구원
KR_20250147184_PA

Resumen de: US2025313969A1

This specification relates to a membrane electrode assembly for hydrogen production, an electrochemical cell comprising the same, and a method for hydrogen production using the same. According to an embodiment of the present invention, the membrane electrode assembly for hydrogen production, the electrochemical cell comprising the same, and the method for hydrogen production using the same can improve ammonia electrolysis durability by preventing performance degradation due to catalyst poisoning and restoring the performance.

A separator for alkaline water electrolysis

NºPublicación:  KR20250145709A 13/10/2025
Solicitante: 
아그파게바에르트엔브이
KR_20250145709_PA

Resumen de: US2023243054A1

A separator for alkaline electrolysis comprising a porous support (10) and a first (20b) and second (30b) porous layer provided on respectively one side and the other side of the porous support, characterized in that the porous support has a thickness (d1) of 150 μm or less and the total thickness (d2) of the separator is less than 250 μm. Also a method is disclosed wherewith such a separator may be prepared.

PHOTOELECTRODE PREPARATION METHOD THEREOF AND WATER SPLITTING APPARATUS COMPRISING THE SAME

NºPublicación:  KR20250145989A 13/10/2025
Solicitante: 
울산과학기술원
KR_20250145989_PA

Resumen de: KR20250145989A

본 발명은 광전극, 이의 제조방법 및 이를 포함하는 물분해 장치에 관한 것으로서, 상기 광전극은 기판; 및 상기 기판 상에 형성된 촉매층을 포함하고, 상기 촉매층은 인(P), 주석(Sn) 및 티타늄(Ti)을 포함하는 성분이 도핑된 헤마타이트(Fe203)를 포함한다. 본 발명에 따른 광전극을 포함하는 물분해 장치는 향상된 광전류 밀도를 나타내어 성능이 우수할 수 있다.

알칼리 음이온 교환 블렌드 막

NºPublicación:  KR20250144992A 13/10/2025
Solicitante: 
바스프에스이
KR_20250144992_PA

Resumen de: CN120322494A

The present invention relates to a basic anion exchange membrane precursor (pAAEM) comprising a blend of at least one first polymer (P1) comprising recurring units derived from acrylonitrile and at least one second polymer (P2) comprising recurring units derived from vinyl lactam; and to an alkaline anion exchange membrane (AAEM) obtained therefrom.

水電解装置

NºPublicación:  JP2025154810A 10/10/2025
Solicitante: 
株式会社神鋼環境ソリューション
JP_2025154810_PA

Resumen de: JP2025154810A

【課題】整流器を収容筐体内の下部側に配置しても端子部に水が飛来し難くさせることを課題としている。【解決手段】水を電気分解して水素を製造する電解装置10と、前記電解装置に供給する電力を整流する整流器20と、前記電解装置、及び、前記整流器を収容する収容筐体70と、を備え、前記整流器が、電力線を接続するための電力端子を備えた端子部23を有し、前記収容筐体が、少なくとも前記整流器の側方に側壁731a、731bを備え、前記整流器は、前記収容筐体内の下部側に配され、前記端子部が前記収容筐体の前記側壁と対向するように配されており、前記端子部よりも上方において前記側壁に向けて突出し、前記端子部を上方から覆う突出部20aを備え、前記突出部の先端縁と前記収容筐体の前記側壁との間には隙間が設けられている水電解装置、を提供する。【選択図】図2

一种POM基超分子纳米结构OER电催化材料及其制备方法

NºPublicación:  CN120758918A 10/10/2025
Solicitante: 
福州大学
CN_120758918_PA

Resumen de: CN120758918A

本发明公开了一种POM基超分子纳米结构OER电催化材料及其制备方法,POM基超分子纳米结构OER电催化材料中Na6K12H2Co8O4(Nb6O19)4·39H2O和过渡金属原子交替排列形成2.7nm孔径的类石墨烯桥接结构,十六烷基三甲基溴化铵修饰将水溶性POM转化为疏水层状结构,具有3.5nm定义层间距;所述POM基超分子纳米结构的OER电催化材料为三维层状结构;该方法在制备POM基超分子纳米结构过程中,十六烷基三甲基溴化铵(CTAB)将水溶性POM转化为疏水层状结构,过渡金属能增强电子传递在连接成的类石墨烯结构上,POM‑CTAB‑Co表现出更快的反应动力学和更高的电化学OER性能。

水素発生装置

NºPublicación:  JP2025154808A 10/10/2025
Solicitante: 
株式会社神鋼環境ソリューション
JP_2025154808_PA

Resumen de: JP2025154808A

【課題】微生物の繁殖を抑制可能な水素発生装置を提供すること。【解決手段】水を電気分解して水素を発生させる電解装置と、前記電解装置を通じて水を循環させるための循環経路と、該循環経路に水を供給する給水経路とを備え、該給水経路にイオン交換器が設けられ、陽イオンを含む水が前記循環経路に供給されるように構成されている水素発生装置、を提供する。【選択図】 図1

固体酸化物形水電解セルの酸素極およびその製造方法

NºPublicación:  JP2025152951A 10/10/2025
Solicitante: 
ノリタケ株式会社
JP_2025152951_PA

Resumen de: JP2025152951A

【課題】高酸素かつ高温環境下に長時間曝露した後、性能の変化が生じにくい固体酸化物形水電解セルの酸素極の製造方法及び酸素極を提供する。【解決手段】ランタン、ストロンチウム、コバルト、鉄を主構成元素として含むペロブスカイト型酸化物を備えた固体酸化物形水電解セルの酸素極の製造方法である。以下の工程:ペロブスカイト型酸化物を準備する準備工程;ペロブスカイト型酸化物を大気雰囲気中で600℃以上800℃以下の温度に加熱し、少なくとも72時間以上暴露する大気雰囲気熱曝露工程;その後にペロブスカイト型酸化物をさらに酸素分圧50%以上となる高酸素雰囲気中で600℃以上800℃以下の温度に加熱し、少なくとも72時間以上暴露する高酸素雰囲気熱曝露工程;その後のペロブスカイト型酸化物の格子体積を測定する格子体積測定工程;を包含する。格子体積が404.8Å3以上である上記酸化物を使用して上記酸素極を製造する。【選択図】図1

水素製造システム及び水素製造方法

NºPublicación:  JP2025154296A 10/10/2025
Solicitante: 
三菱重工業株式会社
JP_2025154296_PA

Resumen de: WO2025204109A1

The purpose of the present invention is to improve the energy efficiency of a hydrogen production system as a whole. A hydrogen production system (1) produces hydrogen. The hydrogen production system (1) is provided with: an SOEC (10) that is supplied with an oxidizing gas and steam and generates hydrogen by electrolyzing the supplied steam; a steam generation unit (20) that generates the steam supplied to the SOEC (10) by heating feed water; and a power supply device (40) that supplies power to the SOEC (10) so that the SOEC (10) operates at an operation point exceeding a thermal neutral point. The steam generation unit (20) uses heat generated in the SOEC (10) to heat the feed water, and generates the steam without using heat supplied from outside of the hydrogen production system (1).

電解モジュールの冷却方法及び電解システム

NºPublicación:  JP2025154295A 10/10/2025
Solicitante: 
三菱重工業株式会社
JP_2025154295_PA

Resumen de: WO2025204074A1

Provided are an electrolysis module cooling method and an electrolysis system capable of reducing an atmospheric temperature inside a container. Provided is a cooling method for an electrolysis module (200) comprising: at least one electrolysis cartridge (220) that includes an electrolysis cell and generates hydrogen by electrolyzing water vapor generated from water supply; and a pressure vessel (210) that accommodates the electrolysis cartridge (220). In the method for cooling the electrolysis module (200), the air is subjected to heat exchange with water supply in order to heat the water supply, and the heat-exchanged air is supplied to the pressure vessel (210) to cool the inside of the pressure vessel (210).

共重合体、共重合体を含むアニオン交換膜、アニオン交換膜型水電解セル又は燃料電池、及びアニオン交換膜水電解セルを用いた水素の製造方法

NºPublicación:  JP2025154050A 10/10/2025
Solicitante: 
LGJapanLab株式会社
JP_2025154050_A

Resumen de: JP2025154050A

【課題】従来技術で得られる共重合体は、アニオン交換膜としての機能を維持しながら、イオン伝導度及びイオン交換容量を高める、かつ、十分なアルカリ条件下での耐久性を有することが難しかった。【解決手段】繰り返し単位式(I)と、繰り返し単位式(II)とを含む、共重合体、共重合体を含むアニオン交換膜、アニオン交換膜型水電解セル又は燃料電池、及びアニオン交換膜水電解セルを用いた水素の製造方法によって達成される。【選択図】なし

一种多层级结构镍电极及其制备方法

NºPublicación:  CN120757422A 10/10/2025
Solicitante: 
北京科技大学
CN_120757422_PA

Resumen de: CN120757422A

本申请公开了一种多层级结构镍电极及其制备方法。其中,制备方法包括:先将有微米级孔隙的基底泡沫镍清洗、活化得第一基底镍;经等离子体处理形成带均匀纳米级凹坑的第二基底镍;再经温和氧化处理,使均匀氧化镍层嵌入凹坑;接着用化学气相沉积在氧化层表面生成碳层,并构建介观孔道网络;之后对样品表面活化,引入产气试剂形成附着于碳层的活性材料层,清洗后得到多层级结构镍电极;该电极包含第二基底镍、氧化层、碳层和活性材料层,碳层有纳米级孔道网络,活性材料层有更小的微孔网络,能提升电极比表面积、导电性与催化活性,具有良好应用前景。该方法能够制备出具有宏观‑介观‑微观传输网络的电极,具有较高的比表面积、活性位点。

微合金化和g-C3N4催化剂改性MgH2水解制氢材料及方法

NºPublicación:  CN120757071A 10/10/2025
Solicitante: 
榆林学院榆林慧泽星耀新能源有限公司
CN_120757071_PA

Resumen de: CN120757071A

微合金化和g‑C3N4催化剂改性MgH2水解制氢材料及方法,步骤1,选取富镁MgZn粉,将富镁MgZn粉放入高能球磨罐里,通入H2,球磨,随后转移至氢化反应釜中,通入氢气,排空反应釜内部空气,随后升温收获MgH2@Zn水解材料;步骤2,选取尿素、硫脲、三聚氰胺三种药品作为原料分别放入带盖子的刚玉坩埚,然后依次放入马弗炉中,反应结束后,自然冷却至室温,最终将制得的样品进行研磨得到粉末状,即可得到3种的g‑C3N4催化剂;步骤3,将MgH2@Zn水解材料与步骤2中获得催化剂同时加入至氮气气氛下的球磨罐中,利用高能球磨机混料,最终得到三种MgH2水解材料。本发明有助于推动未来镁基水解大规模制氢。

一种铁硫修饰的自支撑镍氧电极及其制备方法和应用

NºPublicación:  CN120758906A 10/10/2025
Solicitante: 
金陵科技学院
CN_120758906_PA

Resumen de: CN120758906A

本发明公开了一种铁硫修饰的自支撑镍氧电极及其制备方法和应用,本发明采用简便的“水热+离子交换+原位重构”三位一体策略,得到了铁硫共修饰的自支撑镍氧电极。创新之处在于利用了硫化镍导电性好和易重构的特性,以Fe修饰的硫化镍材料为基体材料,通过施加氧化电压,将硫化镍原位转换为相应的铁镍氧化物质的同时,在其表面原位形成SO42‑离子层,通过静电排斥效应阻隔Cl‑吸附,形成“离子护盾”,显著抑制氯腐蚀与析氯副反应(CER),保护了催化材料免受腐蚀,解决淡水短缺问题的同时,可获取绿氢,节能减排。

一种高效阴极电子除垢系统及除垢方法

NºPublicación:  CN120758925A 10/10/2025
Solicitante: 
冠宇(苏州)高新材料有限公司
CN_120758925_PA

Resumen de: CN120758925A

本发明涉及一种高效阴极电子除垢系统及除垢方法,它包括:电极模组,所述电极模组包括工作阳极、设置于所述工作阳极两侧的第一阴极以及设置于所述工作阳极两侧的第二阴极;直流电源,所述直流电源具有正极和负极;所述工作阳极与所述正极相连接,两组所述第一阴极并联后择一地与所述正极、所述负极相连接,两组所述第二阴极并联后择一地与所述正极、所述负极相连接;所述第一阴极和所述第二阴极不同时连接所述正极。无需停机拆卸,实现连续运行中的垢层预防和清除;减少硬垢对电极涂层的物理覆盖和化学腐蚀。

一种匹配功率波动的电解槽及工作方法

NºPublicación:  CN120758898A 10/10/2025
Solicitante: 
中车山东风电有限公司
CN_120758898_PA

Resumen de: CN120758898A

本发明涉及一种匹配功率波动的电解槽及工作方法,包括并列布置的至少两组端压板,两组端压板之间设有相应的端极板,两组端极板之间设置多组极板和垫片,极板和垫片形成工作介质的流通路径,流通路径分别与端压板上的入口液体管道和出口气体管道连通;端压板上设有多个出口流道,每一个出口流道连接对应的出口气体管道;所有出口流道对称分布在端压板的竖直中心轴两侧,每一侧的出口流道由端压板的顶端开始,沿圆周方向依次布置;每一个出口流道靠近端极板一端的开口为入口,另一端的开口为出口;出口流道的截面面积由入口向开口方向逐渐变小;所有出口的截面面积均相同,在竖直中心轴同一侧的入口的截面面积,由端压板顶端开始依次递增。

一种自适应负荷波动的制氢系统控制方法及相关设备

NºPublicación:  CN120758928A 10/10/2025
Solicitante: 
中车株洲电力机车研究所有限公司
CN_120758928_PA

Resumen de: CN120758928A

本发明提供一种自适应负荷波动的制氢系统控制方法及相关设备,包括:实时获取制氢电源的输出电流以及氢氧分离器内外的压差,并根据输出电流计算电解槽负荷变化速率,当电解槽负荷变化速率大于等于预设阈值时根据输出电流,引入时滞补偿因子计算氢氧侧气动薄膜阀的第一开度,并通过执行机构对氢氧侧气动薄膜阀进行前馈控制,以使氢氧侧气动薄膜阀满足第一开度;否则,将压差和电解槽负荷比作为模糊控制器的输入,根据模糊控制器的输出计算氢氧侧气动薄膜阀的第二开度,并通过执行机构对氢氧侧气动薄膜阀进行模糊PID控制,以使氢氧侧气动薄膜阀满足第二开度。本发明能够提高制氢系统的控制精度,保障制氢系统稳定运行。

电解装置

NºPublicación:  CN120769936A 10/10/2025
Solicitante: 
罗伯特·博世有限公司
CN_120769936_PA

Resumen de: WO2024132778A2

The invention relates to an electrolysis apparatus (10) comprising a hot installation part (32) and a cold installation part (66), wherein the hot installation part (32) comprises at least one electrolysis unit (12) and at least one stack heat re-exchanger (28, 28a, 28b), wherein the cold installation part (66) comprises at least one feed line (16) for providing a medium intended for electrolysis to the electrolysis unit (12), and an exhaust line (24) and a discharge line (26) for discharging a product gas or reduced medium from the electrolysis unit (12). According to the invention, the hot installation part (32) has at least one pre-heater (30, 30a, 30b) designed to preheat the medium.

一种Co/Mo修饰的金属泡沫镍的催化材料及其在电解制氢的应用

NºPublicación:  CN120758914A 10/10/2025
Solicitante: 
成都大学
CN_120758914_A

Resumen de: CN120758914A

本发明涉及电解水制氢技术领域,利用简便的两步骤电沉积合成法策略,提供了一种Co/Mo修饰的Ni foam自支撑催化材料,以及材料的电催化应用。本创新技术可以快速,简单的将廉价的商业金属泡沫镍转化为高活性、高稳定性的析氧催化剂。这种催化材料不仅具有优异的OER(析氧反应),而且其制备工艺简单,适合工业上大规模的制备和应用。

一种过渡金属修饰商业金属泡沫铜的催化材料及其在电解制氢的应用

NºPublicación:  CN120758921A 10/10/2025
Solicitante: 
成都大学
CN_120758921_A

Resumen de: CN120758921A

本发明涉及电解水制氢技术领域,利用简便的熔盐合成法策略,提供了一种镍/铁修饰的商业金属泡沫铜材料,以及材料的电催化应用。本创新技术可以快速,简单的将廉价的商业金属泡沫铜转化为高活性、高稳定性的析氧催化剂。这种催化材料不仅具有优异的OER(析氧反应),而且其制备工艺简单,适合工业上大规模的制备和应用。

一种碱水电解制氢低功耗碱液自适应循环系统及控制方法

NºPublicación:  CN120758896A 10/10/2025
Solicitante: 
同济大学
CN_120758896_PA

Resumen de: CN120758896A

本发明公开了一种碱水电解制氢低功耗碱液自适应循环系统及控制方法,包括复合式引射器‑泵碱液循环模块和碱性电解水制氢装置;复合式引射器‑泵碱液循环模块包括碱液泵和引射器;碱性电解水制氢装置包括电解槽和气液分离器;碱液循环泵的输出端通过第二进液口连接引射器的驱动输入端,气液分离器液体出口端连接碱液循环泵的输入端;碱液循环泵输入端通过碱液回路分支连接至引射器的第一进液口,与引射器的引射输入端连接;引射器压缩输出端连接至电解槽,电解槽与气液分离器连接形成闭环循环系统。本发明提高了碱性电解水系统宽负荷波动范围下的适应性,同时,降低了碱液循环泵的功耗,提升了碱液循环系统的经济性。

一种碱性水电解槽安全运行控制的方法及装置

NºPublicación:  CN120758927A 10/10/2025
Solicitante: 
江苏双良氢能源科技有限公司
CN_120758927_PA

Resumen de: CN120758927A

本发明公开了及一种碱性水电解槽安全运行控制的方法及装置,包括在碱性水电解槽上设置能够监测极板沿径向一侧凸出量的凸出量监测仪器,以用于监测所述极板的径向变形移位,并提供电解槽安全运行控制信号来源。本发明提供一种能实时、精确监测碱性水电解槽运行过程中极板凸出距离(凸出量),并在凸出量超过安全阈值时自动触发报警或安全连锁动作(如降负荷、停机)的方法及装置,以预防密封失效、泄漏、结构破坏等严重事故,保障设备安全和稳定运行,提高碱性水电解槽的使用寿命。

一种有机配体修饰Ru原子掺杂NiFe-LDH材料的制备方法及其应用

NºPublicación:  CN120758917A 10/10/2025
Solicitante: 
天津师范大学
CN_120758917_PA

Resumen de: CN120758917A

本发明涉及一种有机配体修饰Ru原子掺杂NiFe‑LDH材料的制备方法及其应用。本发明首先采用水热法在泡沫镍基底上均匀生长出NiFe‑LDH纳米片阵列,通过离子交换策略将Ru原子均匀分散在NiFe‑LDH结构中;随后,利用溶剂热法引入有机配体进行修饰,以获得NiFe‑LDH@Ru‑BDT复合电催化材料。有机配体通过配位作用有效抑制Ru原子在高电压下的溶解,与现有技术相比,可显著提高其在大电流密度下的双功能催化活性和稳定性。本发明公开的制备工艺简易,重复性好,能够高效利用贵金属材料并降低成本,具有工业化电解水制氢的应用潜力。

一种复合光热催化剂负载改性聚乙烯泡沫产氢方法

NºPublicación:  CN120757070A 10/10/2025
Solicitante: 
兰州交通大学
CN_120757070_PA

Resumen de: CN120757070A

本发明涉及光催化材料及氢能源制备技术领域,公开了一种复合光热催化剂负载改性聚乙烯泡沫产氢方法,该方法包括以下步骤:对废弃聚乙烯泡沫进行表面改性处理,得到水传输支撑层;制备包含四氧化三钴和硫化铟锌的四氧化三钴硫化铟锌复合光热催化剂;采用聚吡咯作为粘合剂,将四氧化三钴硫化铟锌复合光热催化剂粘合到水传输支撑层上,形成光热吸收催化层,光热吸收催化层与水传输支撑层共同构成界面光热‑光催化蒸发产氢体系;在光照条件下,利用所述界面光热‑光催化蒸发产氢体系催化水蒸气分解产生氢气。通过界面光热‑光催化蒸发产氢体系凭借其廉价基底、高效催化剂与光热协同优势,实现了经济、高效、稳定的环保产氢。

一种水能制氢用水体过滤除杂装置

NºPublicación:  CN120754585A 10/10/2025
Solicitante: 
西安海晶光电科技有限公司
CN_120754585_PA

Resumen de: CN120754585A

本发明涉及水能制氢技术领域,具体涉及一种水能制氢用水体过滤除杂装置,包括:过滤箱、过滤组件、刮板组件;过滤箱顶部设置有进液口,过滤箱的底部设置有支撑柱,过滤箱的底部还设置有出液口,过滤箱的一侧设置有箱门,过滤组件设置于过滤箱的内部,刮板组件设置于过滤箱的顶部,刮板组件的安装端与过滤箱的顶部固定连接,本发明的水能制氢用水体过滤除杂装置通过优化结构设计、引入自动化清理机制以及提供便捷的维护方式,实现了高效、稳定、可靠的水体过滤除杂功能,为水能制氢领域提供了有力的技术支持。

一种电解槽的导流结构、单元槽及电解槽

NºPublicación:  CN120758905A 10/10/2025
Solicitante: 
江苏开润氢能有限公司
CN_120758905_PA

Resumen de: CN120758905A

本发明提供了一种电解槽的导流结构、单元槽及电解槽,该导流结构包括在双极板和电极之间由上至下依次布置的竖直导流板和倾斜导流板,倾斜导流板上端位于与其相邻的上方一片竖直导流板/倾斜导流板下端和电极之间,倾斜导流板下端位于与其相邻的下方倾斜导流板上端和双极板之间;倾斜导流板上端与电极的水平距离L1小于该倾斜导流板上端与其相邻上方一片竖直导流板/倾斜导流板下端的水平距离L2。该发明通过设计导流板上端与电极之间的距离小于其与上一片导流板下端的距离,导流板上端与电极之间的电解液流速更快,产生负压,会吸入回流的电解液,加强电解液的流动,从而使电解液充分交换,气泡迅速脱离电极表面。

一种核壳结构可高效水解产氢Mg-HEA复合粉体及制备方法

NºPublicación:  CN120757072A 10/10/2025
Solicitante: 
重庆科技大学
CN_120757072_PA

Resumen de: CN120757072A

本发明公开了一种核壳结构可高效水解产氢Mg‑HEA复合粉体及制备方法,所述粉体由镁粉与高熵合金纳米颗粒复合构成,HEA颗粒具备Cu核‑Co、Fe、Ni、Mn壳结构。该结构通过多元素协同效应和微区电化学作用显著提升水解反应速率与产氢效率,本发明制备的Mg‑HEA复合粉体的产氢速率是纯Mg的80倍,150秒内产氢量为纯镁的4倍,活化能显著降低。该方法制备简单,适合规模化应用。

可调式电解槽系统及其应用方法

NºPublicación:  CN120758895A 10/10/2025
Solicitante: 
苏州卓群钛镍设备有限公司
CN_120758895_PA

Resumen de: CN120758895A

本发明涉及电化学工程设备技术领域,公开了可调式电解槽系统及其应用方法,包括底框,所述底框的上表面固定连接有滑轨,所述底框的内部设置有支撑组件,所述滑轨的外壁滑动连接有第一支撑板和第二支撑板,所述第一支撑板和第二支撑板之间设置有电解槽本体,所述电解槽本体的外壁固定连接有支撑座,所述支撑座的下表面设置有限位轮,所述限位轮的外壁转动连接在滑轨的外壁,所述支撑座的内部螺纹连接有限位螺丝。通过支撑座推动限位轮在滑轨上移动电解槽本体,通过配合限位螺丝实现位置锁定,同时利用U形块与卡块的弹性卡接机制,使相邻底框的定位块自动嵌入定位槽,免除人工反复校准,显著缩短多电解槽单元的拼装时间,满足对安装精度的要求。

一种碱性电解槽及其制备方法

NºPublicación:  CN120758904A 10/10/2025
Solicitante: 
中车山东风电有限公司
CN_120758904_PA

Resumen de: CN120758904A

本发明涉及一种碱性电解槽及其制备方法,属于电解水制氢装置技术领域。碱性电解槽包括多个轴向排列的环形极框,环形极框的厚度方向为轴向方向,垂直于轴向方向的表面为相邻环形极框的接触面;环形极框的厚度方向的中间位置嵌有隔膜,隔膜封闭环形极框的中心孔洞;相邻环形极框之间设置有电极和密封垫片,电极中夹持有极板,极板边缘伸出电极且被夹持于环形极框和密封垫片之间;环形极框为玻璃布‑树脂复合材料。采用的材料能够抵抗碱性电解液的侵蚀,且高分子隔膜能够在注塑过程中嵌合于环形极框中,在结构上提升了隔膜和环形极框的连接强度与密封性。且由于质量轻,安装过程和后续维护过程的安全性和便利性都有所提高。

- Rhenium vanadium diselenide alloyed nanosheets for enhanced electrocatalytic water-splitting hydrogen evolution reaction and the manufacturing method for the same

NºPublicación:  KR20250144028A 10/10/2025
Solicitante: 
고려대학교세종산학협력단
KR_20250144028_PA

Resumen de: KR20250144028A

본 발명은 우수한 수전해 촉매활성을 갖는 레늄-바나듐 셀레나이드 합금 나노시트 및 이의 제조방법에 관한 것이다. 보다 구체적으로, 본 발명의 레늄 바나듐 디셀레나이드 합금 나노시트 제조방법에 따르면, 간단하고 경제적인, 저온 콜로이드 합성법을 이용하여 종래 전기전도성이 낮은 레늄 디칼코게나이드 소재 및 수소촉매활성이 낮은 바나듐 디칼코게나이드 소재와 달리, 전기전도성이 우수하고, 촉매 활성이 뛰어난 레늄-바나듐 디셀레나이드 합금 시트를 손쉽게 합성할 수 있다. 또한 상기 방법으로 제조된 레늄 바나듐 디셀레나이드 합금은 일례로 수소발생반응(hydrogen evolution reaction; HER)에 있어서 전류밀도가 10 ㎃㎝-2 일때, 과전압 값이 77 ㎷ 이하, 타펠(Tafel) 기울기가 62 mVdec-1 이하가 되도록 하는 우수한 촉매활성을 가지므로, 기존 고가의 백금 촉매를 대체할 수 있는 이점이 있고, 더 나아가 신재생에너지 기반의 나노소재 기술분야에 널리 적용이 가능하다.

MANUFACTURING METHOD OF PHOTOELECTROCHEMICAL DEVICES COMPRISING SINGLE CRYSTAL TITANIUM DIOXIDE PROTECTIVE LAYER AND PHOTOELECTROCHEMICAL DEVICES USING THE SAME

NºPublicación:  KR20250143939A 10/10/2025
Solicitante: 
한국과학기술원
KR_20250143939_PA

Resumen de: WO2025206923A1

The present invention relates to: a method for manufacturing a photoelectrochemical device including a single-crystal titanium dioxide protective layer; and a photoelectrochemical device manufactured thereby, in which, by bonding single-crystal titanium dioxide to the surface of a semiconductor material to form the protective layer, the distance between atoms can be reduced and the thickness can be increased, thereby preventing the semiconductor material from being exposed to an electrolyte, thus improving the stability and lifetime of the photoelectrochemical device.

Tungsten diselenide alloyed nanosheets for enhanced electrocatalytic water-splitting hydrogen evolution reaction and the manufacturing method for the same

NºPublicación:  KR20250144026A 10/10/2025
Solicitante: 
고려대학교세종산학협력단
KR_20250144026_PA

Resumen de: KR20250144026A

본 발명은 우수한 수전해 수소발생반응 촉매 활성을 갖는 텅스텐 디셀레나이드 합금 나노시트 및 이의 제조방법에 관한 것이다. 보다 구체적으로, 본 발명의 텅스텐 디셀레나이드 합금 나노시트 제조방법에 따르면, 간단하고 경제적인, 저온 콜로이드 용액 합성법을 이용하여 종래 전기전도성이 낮은 육방정계 2H 결정상의 텅스텐 디셀레나이드 합금이 아닌, 전기전도성이 우수하고 촉매 활성이 뛰어난 금속성 2M 결정상의 텅스텐 디셀레나이드를 선택적으로 손쉽게 합성할 수 있고, 결정상 조절이 용이하다. 또한 상기 방법으로 제조된 2M 결정상의 텅스텐 디셀레나이드 합금은 일례로 수소발생반응(hydrogen evolution reaction; HER)에 있어서 전류밀도가 10 ㎃㎝-2 일때, 과전압 값이 104 ㎷ 이하, 타펠(Tafel) 기울기가 71 ㎷dec-1 이하가 되도록 하는 우수한 촉매 활성을 가지므로, 기존 고가의 백금 촉매를 대체할 수 있는 이점이 있고, 더 나아가 신재생에너지 기반의 나노소재 기술분야에 널리 적용이 가능하다.

Hierarchically-porous support Method of preparing the same and Water electrolysis catalyst using the same

NºPublicación:  KR20250144044A 10/10/2025
Solicitante: 
광주과학기술원
KR_20250144044_PA

Resumen de: KR20250144044A

계층적 다공성 금속 산화물 담체 및 이의 제조 방법을 제공한다. 상기 계층적 다공성 금속 산화물 담체는 다양한 크기의 폴리스타이렌 비드를 이용하여 용도에 맞게 미세기공, 중형기공 및 대형기공이 공존하는 금속 산화물 담체로, 비표면적이 넓고 촉매 물질이 고르게 담지되어 수전해용 촉매의 담체로 사용할 수 있다. 또한, 상기 담체를 이용한 수전해용 촉매는 수전해 반응에서 생성되는 산소가 더 빠르게 이동하여 촉매 물질의 함량이 작아도 수전해 효율이 우수하다. 또한, 상기 수전해용 촉매는 막전극 접합체의 음극으로 사용되는 다공성 수송층에 코팅되어 양이온교환막 수전해 단위전지에 이용될 수 있다.

Electrode for electrolysis and method for manufacturing the same

NºPublicación:  KR20250143935A 10/10/2025
Solicitante: 
주식회사한국비엔에스
KR_20250143935_PA

Resumen de: KR20250143935A

본 발명에 따른 전기분해용 전극은 플라즈마 전해 산화 표면처리를 통해 백금 촉매층 및 티타늄 산화층이 형성된 것임에 따라, 촉매 금속이 다공 구조의 매트릭스 담체에 안정적이고 강하게 결합되어 있고 내 화학성이 우수하며, 매트릭스 담체가 다공 구조를 가짐에도 물리적 내구성이 우수하여 초기 촉매 성능을 장기간 지속적으로 유지할 수 있는 효과가 있다. 또한 촉매 금속이 매트릭스 담체에 균일하게 분포되어 있어 최소한의 촉매량으로도 높은 촉매 성능과 안정성을 기대할 수 있는 효과가 있다.

Power control system for Electric propulsion ship

NºPublicación:  KR20250143996A 10/10/2025
Solicitante: 
주식회사에코볼타
KR_20250143996_PA

Resumen de: KR20250143996A

본 발명은, 배터리(11), 배터리(11)의 DC 전원을 AC 전원으로 변환시키는 전력변환장치(13), 전력변환장치(13)와 연결되는 모터(15), 모터(15)의 회전축과 연결되는 프로펠러(17)가 구비되는 추진설비부; 배터리(11)와 연결되는 연료전지(21), 연료전지(21)에 수소를 공급하는 연료탱크(23), 연료전지(21)에 공기를 공급하는 공기공급장치(25), 공기공급장치(25)로 흡입되는 공기의 염분을 제거하는 염분제거필터(27)가 구비되는 연료전지설비부; 연료탱크(23)와 연결되는 수전해장치(31), 수전해장치(31)로 물을 공급하는 해수공급장치(33), 수전해장치(31)와 해수공급장치(33) 사이에 매개되는 조수기(35), 수전해장치(31)에 전원을 공급하는 전력공급장치(37)가 구비되는 수전해설비부; 추진설비부의 작동을 제어하는 제1제어장치(41), 연료전지설비부의 작동을 제어하는 제2제어장치(42), 수전해설비부의 작동을 제어하는 제3제어장치(43), 제1, 2, 3제어장치(41, 42, 43)를 통합적으로 제어하는 통합제어장치(45)가 구비되는 제어설비부;를 포함하는 전기 추진 선박의 전력 제어시스템을 제공한다.

Campo de flujo escalable para celda electroquímica y método de fabricación a alta velocidad

NºPublicación:  CL2025002309A1 10/10/2025
Solicitante: 
EVOLOH INC [US]
EVOLOH, INC
KR_20250143105_PA

Resumen de: MX2025008965A

The present application relates to a flow field for use in an electrolysis cell comprising one or more sheets of porous material with a corrugated structure. The electrolysis cell comprises a membrane, an anode, a cathode, an anode reinforcement layer, a cathode reinforcement layer, an anode flow field, a cathode flow field, and a bipolar plate assembly comprising an embedded hydrogen seal. The anode flow field comprises one or more porous sheets having at least one straight edge and at least one of the porous sheets has the form of a corrugated pattern with a plurality of peaks and valleys whose axes are generally aligned with one straight edge of the sheet. The anode flow field geometry simultaneously provides resiliency, for efficient mechanical compression of the cell, and well-distributed mechanical support for the anode reinforcement layer adjacent to the anode flow field.

Bomba hidrodinámica inercial y motor de olas

NºPublicación:  CL2025002090A1 10/10/2025
Solicitante: 
LONE GULL HOLDINGS LTD [US]
LONE GULL HOLDINGS, LTD
US_2025116016_PA

Resumen de: US2025116016A1

A buoyant hydrodynamic pump is disclosed that can float on a surface of a body of water over which waves tend to pass. Embodiments incorporate an open-bottomed tube with a constriction. The tube partially encloses a substantial volume of water with which the tube's constriction interacts, creating and/or amplifying fluid-flow oscillations therein in response to wave action. Wave-driven oscillations result in periodic upward ejections of portions of the water inside the tube that can be collected in a reservoir that is at least partially positioned above the mean water level of the body of water, or pressurized by compressed air or gas, or both. Water within such a reservoir may return to the body of water via a turbine, thereby generating electrical power (making the device a wave engine), or the device's pumping action can be used for other purposes such as water circulation, propulsion, dissolved minerals extraction, or cloud seeding. Methods are disclosed for manufacture of hydrogen at sea and for delivery of said hydrogen using a ship. Methods are disclosed for filling a hydrogen-loaded carrier ship at sea.

一种利用废弃油气井制氢和储氢的方法

NºPublicación:  CN120760050A 10/10/2025
Solicitante: 
四川番格林石油科技有限责任公司
CN_120760050_PA

Resumen de: CN120760050A

本申请提供一种利用废弃油气井制氢和储氢的方法,包括步骤:选择一部分废弃油气井作为制氢区块;在制氢区块产层套管内安装电解装置;隔离电解装置的正极室与负极室;选择另一部分废弃油气井作为储氢库,并将电解装置的负极室与储氢库对应地通过第一传输管线连通;电解装置电解水,负极室产生的氢气通过第一传输管线进入至储氢库中,并穿过储氢库产层套管的射孔被储存于地层储层中。本申请的方案对废弃的油气井再利用,并利用油气井所保有的特性进行制氢与储氢,有利于提高制氢效率,并在一定程度上减少成本消耗。

用于氨分解的催化剂和氨分解方法

NºPublicación:  CN120769776A 10/10/2025
Solicitante: 
株式会社化学
CN_120769776_PA

Resumen de: CN120769776A

本发明涉及一种用于氨分解的催化剂和一种氨分解方法。所述催化剂包含载体和由所述载体负载的催化活性组分,所述催化活性组分包含:i)作为第一金属的钌;ii)第二金属;和iii)第三金属,其中,所述第二金属和所述第三金属各自独立地为选自镧(La)、铈(Ce)、铝(A1)和锆(Zr)中的至少一种。

电解系统及电解系统的控制方法

NºPublicación:  CN120769937A 10/10/2025
Solicitante: 
三菱重工业株式会社
CN_120769937_PA

Resumen de: JP2024146570A

To appropriately reduce a pressure and a temperature inside an electrolysis module when power supply is cut off due to power outage, etc. without deteriorating facility economic performance.SOLUTION: An electrolysis system 100 comprises: an electrolytic module 10; a steam supply system 40 which supplies steam to a hydrogen electrode; a hydrogen recovery system 50 which recovers hydrogen-enriched steam; an air supply system 20 which supplies air to an oxygen electrode; an oxygen recovery system 30 which recovers exhaust air; a hydrogen-enriched steam discharge system 60 which discharges the hydrogen-enriched steam into the atmosphere from the hydrogen recovery system 50; an exhaust air discharge system 70 which discharges the exhaust air into the atmosphere from the oxygen recovery system 30; a hydrogen-enriched steam discharge valve 63 which is arranged in the hydrogen-enriched steam discharge system 60; an exhaust air discharge valve 73 which is arranged in the exhaust air discharge system 70; and a control unit which performs control so that openings of the hydrogen-enriched steam discharge valve 63 and the opening of the hydrogen-enriched steam discharge valve 63 are adjustable when the electrolytic module 10 is stopped.SELECTED DRAWING: Figure 4

一种BiVO4/Ti3C2Tx/BaTaO2N超薄二维S型异质结的可见光解水催化剂及其制备工艺

NºPublicación:  CN120754887A 10/10/2025
Solicitante: 
惠州学院
CN_120754887_PA

Resumen de: CN120754887A

一种BiVO4/Ti3C2Tx/BaTaO2N超薄二维S型异质结的可见光解水催化剂及其制备工艺,涉及光解水催化剂术领域,由BiVO4、Ti3C2Tx和BaTaO2N构成超薄二维S型异质结结构,其中Ti3C2Tx为中间层位于BiVO4和BaTaO2N之间,形成BiVO4/Ti3C2Tx/BaTaO2N双异质结体系,制备方法为:步骤一:合成2D层状Ti3C2Tx‑MXene纳米片;步骤二:合成超薄2D BaTaO2N纳米片;步骤三:合成超薄2D‑2D异质结BiVO4/Ti3C2Tx/BaTaO2N纳米片;步骤四:制备FeNiP助催化剂;步骤五:析氢光催化剂负载FeNiP助催化剂和析氧光催化剂负载Co(OH)2助催化剂。

一种三维多孔金属镍/氮化镍复合材料及其制备方法与应用

NºPublicación:  CN120758908A 10/10/2025
Solicitante: 
中国科学院宁波材料技术与工程研究所
CN_120758908_PA

Resumen de: CN120758908A

本发明公开了一种三维多孔金属镍/氮化镍复合材料及其制备方法与应用;涉及材料和电催化技术领域。所述三维多孔金属镍/氮化镍复合材料包括泡沫镍以及负载于所述泡沫镍表面上的镍和氮化镍混合相,生成的氮化镍呈柱状结构。本发明采用真空等离子体氮化技术,在三维多孔泡沫镍基体上制备具有柱状形貌的氮化镍,进一步增加电极比表面积,暴露更多活性位点;氮化镍直接生长活性层于泡沫镍基底,具有更高的结合力,同时氮原子嵌入镍晶格后,调控了镍的电子结构,提升材料本征催化活性,同时本发明制备的三维多孔金属镍/氮化镍复合材料在酸性/碱性溶液中有更好的耐蚀性;另外本发明提供的制备工艺简单,工艺成本低廉,适合大规模工业化制备。

蒸気発電プラント

NºPublicación:  JP2025153494A 10/10/2025
Solicitante: 
株式会社荏原製作所
JP_2025153494_PA

Resumen de: JP2025153494A

【課題】蒸気発電プラントのシステム効率を向上させること。【解決手段】蒸気発電プラント1は、ボイラ21と蒸気タービン22とを接続する第1蒸気管41と、第1蒸気管41から分岐して、ボイラ21で発生した蒸気を熱媒体として水素製造システム3の熱交換器32へ供給する第2蒸気管44と、熱交換器32を通過後の熱媒体を復水タンク25または脱気器26へ供給する戻し配管46と、を有し、戻し配管46には、熱交換器32を通過後の熱媒体の供給先を、復水タンク25と脱気器26との間で切り替える切替弁Vcが設けられている。【選択図】図1

CATALYST-COATED MEMBRANES FOR WATER ELECTROLYSIS

NºPublicación:  WO2025210347A1 09/10/2025
Solicitante: 
JOHNSON MATTHEY HYDROGEN TECHNOLOGIES LTD [GB]
JOHNSON MATTHEY HYDROGEN TECHNOLOGIES LIMITED
WO_2025210347_PA

Resumen de: WO2025210347A1

A catalyst-coated membrane for a water electrolyser is provided. The catalyst-coated membrane comprises a polymer electrolyte membrane with an anode catalyst layer on a first side of the membrane. The anode catalyst layer comprises an oxygen evolution reaction catalyst containing at least one noble metal at a loading of the oxygen evolution reaction catalyst, based on the noble metal content, of less than or equal to 0.6 mg/cm2. The polymer electrolyte membrane comprises a membrane layer comprising dispersed platinum group metal-containing nanoparticles, a nanoparticle stabilising agent and an ion-conducting polymer.

アンモニアを処理するためのシステム及び方法

NºPublicación:  JP2025533852A 09/10/2025
Solicitante: 
アモジーインコーポレイテッド
JP_2025533852_PA

Resumen de: US2025243053A1

The present disclosure provides systems and methods for processing ammonia (NH3). A heater may heat reformers and NH3 reforming catalysts therein. NH3 may be directed to the reformers from storage tanks, and the NH3 may be decomposed to generate a reformate stream comprising hydrogen (H2) and nitrogen (N2). At least part of the reformate stream may be used to heat the reformers.

Verfahren zur Inbetriebnahme oder Wiederinbetriebnahme eines Elektrolysesystems, Elektrolysesystem

NºPublicación:  DE102024203047A1 09/10/2025
Solicitante: 
BOSCH GMBH ROBERT [DE]
Robert Bosch Gesellschaft mit beschr\u00E4nkter Haftung
DE_102024203047_PA

Resumen de: DE102024203047A1

Die Erfindung betrifft ein Verfahren zur Inbetriebnahme oder Wiederinbetriebnahme eines Elektrolysesystems (1), umfassend- mindestens einen Stack (2),- eine an den Stack (2) angeschlossene Zuleitung (3) für Wasser, insbesondere für DI-Wasser oder ein Wasser-Lauge-Gemisch,- an den Stack (2) angeschlossene Ableitungen (4, 5) für die Produktgase Wasserstoff und Sauerstoff sowie- in die Ableitungen (4, 5) integrierte Gas-Flüssigkeits-Separatoren (6, 7). Erfindungsgemäß wird vor der Inbetriebnahme oder der Wiederinbetriebnahme das Elektrolysesystem (1) mit Wasser, insbesondere mit DI-Wasser oder mit einem Wasser-Lauge-Gemisch, gespült, so dass im Stack (2), in den Zuleitungen (3), in den Ableitungen (4, 5) und in den Gas-Flüssigkeits-Separatoren (6, 7) vorhandenes Gas durch das Wasser vollständig verdrängt wird.Die Erfindung betrifft ferner ein Elektrolysesystem (1), das zur Durchführung des Verfahrens geeignet ist bzw. nach dem Verfahren in Betrieb genommen werden kann.

Gasdiffusionslage für eine Elektrolysezelle

NºPublicación:  DE102024203226A1 09/10/2025
Solicitante: 
SIEMENS ENERGY GLOBAL GMBH & CO KG [DE]
Siemens Energy Global GmbH & Co. KG
DE_102024203226_PA

Resumen de: DE102024203226A1

Die Erfindung betrifft eine Gasdiffusionslage (5) für eine Elektrolysezelle (1), umfassend eine Feinlage (51), eine Groblage (52) wobei die Feinlage (51) eine Feinstruktur mit Poren einer ersten Porengröße umfasst, wobei die Groblage (52) eine Grobstruktur mit Poren einer zweiten Porengröße umfasst, wobei die Groblage (52) eine Vielzahl von Spiralelementen (520) umfasst, wobei die Spiralelemente (520) verwoben sind, wobei mindestens ein Spiralelement (520) frei beweglich ist, insbesondere frei rotierbar ist, wobei die Gasdiffusionslage ferner mindestens eine Zwischenlage (53) umfasst, wobei die mindestens eine Zwischenlage (53) eine Zwischenstruktur mit Poren einer Zwischenporengröße umfasst,wobei die Zwischenlage (53) zwischen der Feinlage (51) und der Groblage (52) angeordnet ist, wobei die Zwischenporengröße größer als die der Feinlage (51) ist und wobei die Zwischenporengröße kleiner als die der Groblage (52) ist.

Elektrolysezelleneinheit zur elektrolytischen Herstellung von Wasserstoff aus Ammoniak

NºPublicación:  DE102024203048A1 09/10/2025
Solicitante: 
BOSCH GMBH ROBERT [DE]
Robert Bosch Gesellschaft mit beschr\u00E4nkter Haftung
DE_102024203048_PA

Resumen de: DE102024203048A1

Elektrolysezelleneinheit (1) zur elektrolytischen Herstellung von Wasserstoff aus Ammoniak und je eine Elektrolysezelle (4) umfassend eine Anode (19) zur Erzeugung von Stickstoff an der Anode (19) an einem Anodenkanal (21) zum Durchleiten eines flüssigen Anodenelektrolyten mit Ammoniak, eine Kathode (20) zur Erzeugung von Wasserstoff an der Kathode (20) an einem Kathodenkanal (22) zum Durchleiten des Kathodenelektrolyten, eine den Anodenkanal (21) von dem Kathodenkanal (22) trennende gasdichte Membran (16) als Diaphragma (16) zur Durchleitung von Ionen, insbesondere Hydroxidionen, durch die Membran (16), wobei mehrere Elektrolysezellen (4) als ein Elektrolysezellenstack (3) aufeinander gestapelt angeordnet sind als Elektrolysezelleneinheit (1).

Gasdetektionseinrichtung für einen Elektrolyseur, Prüfstandeinrichtung und Verfahren zum Betreiben der Prüfstandeinrichtung

NºPublicación:  DE102025112142A1 09/10/2025
Solicitante: 
BOSCH GMBH ROBERT [DE]
Robert Bosch Gesellschaft mit beschr\u00E4nkter Haftung
DE_102025112142_PA

Resumen de: DE102025112142A1

Die Erfindung betriff eine Gasdetektionseinrichtung (10) für einen Elektrolyseur (1), mit einer Zuführleitung (41) zum Zuführen von Gas zu einem Gasanalysegerät (50), wobei das Gas über einen mit einer Kathodenseite (5) oder Anodenseite (4) des Elektrolyseurs (1) verbindbaren Separator (14, 22) in die Zuführleitung (41) zuführbar ist, wobei der in der Zuführleitung (41) herrschende Druck des Gases zwischen einem Atmosphärendruck und einem gegenüber dem Atmosphärendruck erhöhten Druck über einen mit der Zuführleitung (41) wirkverbundenen, in einer Auslassleitung (26, 28) angeordneten Druckminderer (30, 32) einstellbar ist.

Elektrolytkreislauf für eine Elektrolyseanlage sowie Elektrolyseanlage

NºPublicación:  DE102024203042A1 09/10/2025
Solicitante: 
BOSCH GMBH ROBERT [DE]
Robert Bosch Gesellschaft mit beschr\u00E4nkter Haftung
DE_102024203042_PA

Resumen de: DE102024203042A1

Die Erfindung betrifft einen Elektrolytkreislauf (1) zur Versorgung eines Elektrolyse-Stacks (2) einer Elektrolyseanlage (3) mit einem Elektrolyten (4), beispielsweise mit Wasser, wobei der Elektrolytkreislauf (1) zwei Teilkreise (1.1, 1.2) umfasst, die stromaufwärts des Elektrolyse-Stacks (2) zusammengeführt sind, und wobei in jeden Teilkreis (1.1, 1.2) ein Gas-Flüssigkeit-Separator (5, 6) integriert ist. Erfindungsgemäß ist in den Elektrolytkreislauf (1), vorzugsweise in mindestens einen Teilkreis (1.1, 1.2) und/oder in mindestens einen Gas-Flüssigkeit-Separator (5, 6) ein die Blasenbildung förderndes Nukleierungsmaterial (7) in Form einer Oberflächenbeschichtung, einer festen Struktur und/oder einer losen Schüttung integriert.Die Erfindung betrifft ferner eine Elektrolyseanlage (3) zur Herstellung von Wasserstoff mit einem erfindungsgemäßen Elektrolytkreislauf (1).

固体酸化物形電解セルおよびその利用

NºPublicación:  JP2025150866A 09/10/2025
Solicitante: 
日本特殊陶業株式会社
JP_2025150866_PA

Resumen de: JP2025150866A

【課題】空気極の周縁へのクラックの発生を抑制できる技術を提供する。【解決手段】固体酸化物形電解セルは、空気極と、燃料極と、前記空気極と前記燃料極との間に配置された固体電解質層と、を備え、前記空気極の周縁は、一部又は全周において、凹凸が交互に繰り返す凹凸部を有し、前記凹凸部の中で最も窪んでいる第1の点と、前記凹凸部の中で2番目に窪んでいる第2の点と、を通る線を第1の線とし、前記第1の線に対して平行な線であって、前記凹凸部の中で最も突出している第3の点から前記第1の線までの半分の距離に位置する線を第2の線とした場合、前記凹凸部において、前記第2の線よりも突出している部分の面積は、前記第2の線よりも窪んでいる部分の面積よりも大きい。【選択図】図5

固体酸化物形電解セルおよびその利用

NºPublicación:  JP2025150861A 09/10/2025
Solicitante: 
日本特殊陶業株式会社
JP_2025150861_PA

Resumen de: JP2025150861A

【課題】空気極へのクラックの発生を抑制できる技術を提供する。【解決手段】固体酸化物形電解セルは、一般式A1xA2yBO3-δ(ただし、0.9≦x+y<1、δは酸素欠損量)で表されるペロブスカイト構造を有する複合酸化物を主成分として含有する空気極と、燃料極と、前記空気極と前記燃料極との間に配置された固体電解質層と、を備え、前記空気極は、クロムを含有する第1の物質と、硫黄を含有する第2の物質と、を含み、前記空気極の断面における前記第1の物質と前記第2の物質との面積占有率の合計は、前記固体電解質層側の界面から10μm以内の界面領域よりも、前記固体電解質層側とは反対の表面から10μm以内の表面領域の方が大きい。【選択図】図2

固体酸化物形電解セルおよびその利用

NºPublicación:  JP2025150859A 09/10/2025
Solicitante: 
日本特殊陶業株式会社
JP_2025150859_PA

Resumen de: JP2025150859A

【課題】空気極へのクラックの発生を抑制できる技術を提供する。【解決手段】固体酸化物形電解セルは、一般式A1xA2yBO3-δ(ただし、0.9≦x+y<1、δは酸素欠損量)で表されるペロブスカイト構造を有する複合酸化物を主成分として含有する空気極と、燃料極と、前記空気極と前記燃料極との間に配置された固体電解質層と、を備え、前記空気極は、硫黄を含有する物質を含み、前記空気極の断面における前記物質の面積占有率は、前記固体電解質層側の界面から10μm以内の界面領域よりも、前記固体電解質層側とは反対の表面から10μm以内の表面領域の方が大きい。【選択図】図2

METHODS AND COMPOSITIONS FOR DECOMPOSITION OF AMMONIA

NºPublicación:  WO2025212836A1 09/10/2025
Solicitante: 
WEST VIRGINIA UNIV BOARD OF GOVERNORS ON BEHALF OF WEST VIRGINIA UNIV [US]
WEST VIRGINIA UNIVERSITY BOARD OF GOVERNORS ON BEHALF OF WEST VIRGINIA UNIVERSITY
WO_2025212836_PA

Resumen de: WO2025212836A1

In one aspect, the disclosure relates to methods comprising flowing a gas mixture over a catalyst in a reaction chamber; and heating the gas mixture and the catalyst, thereby producing a gaseous product. The disclosure also relates to a composition, comprising hydrogen produced using the methods disclosed herein. The disclosure also relates to a catalyst comprising a structured support; a binder dispersed on the structured support; and a particulate catalyst dispersed on the structured support. This abstract is intended as a scanning tool for purposes of searching in the particular art and is not intended to be limiting of the present disclosure.

AMMONIA DECOMPOSITION CATALYST AND METHOD FOR PRODUCING SAME

NºPublicación:  WO2025211488A1 09/10/2025
Solicitante: 
WONIK MAT CO LTD [KR]
(\uC8FC)\uC6D0\uC775\uBA38\uD2B8\uB9AC\uC5BC\uC988
WO_2025211488_PA

Resumen de: WO2025211488A1

The present invention relates to an ammonia decomposition catalyst and a method for producing same. Specifically, the present invention relates to an ammonia decomposition catalyst in the form of a carrier containing lanthanum and alumina, with ruthenium as an active metal and an alkali metal as a co-active metal supported on the carrier, and a method for producing same, wherein the alkali metal is Li, Na, K, Rb, Cs, or a mixture thereof.

ELECTROLYSIS APPARATUS AND METHOD

NºPublicación:  WO2025210353A1 09/10/2025
Solicitante: 
CERES POWER LTD [GB]
CERES POWER LIMITED

Resumen de: WO2025210353A1

An electrolyser apparatus is provided comprising an enclosure having containing walls defining a fuel space, and an inlet for receiving input fuel such as H2O to be contained in said fuel space. Electrochemical cells located substantially within said enclosure at least partially convert fuel such as H2O into first and second products such as hydrogen and oxygen. The cells are exposed to fuel in the fuel space. There is a first exhaust pathway to receive the first product produced by the electrochemical cells and transport it to the exterior of the enclosure and a second exhaust pathway to receive the second product and transport it to the exterior of the enclosure. The arrangement of each cell in an array preferably defines an active fuel volume adjacent to a fuel side of the cell. At least part of the active fuel volume is open to the fuel space defined by the enclosure. In this way, fuel such as steam may be present between multiple cell stacks and all around the cells, in equal concentration at all points in the fuel volume.

METHOD OF HIGH EFFICIENCY ELECTRICAL HEATING FOR A THERMOCHEMICAL PROCESS

NºPublicación:  US2025313464A1 09/10/2025
Solicitante: 
OMC HYDROGEN INC [US]
OMC Hydrogen, Inc
US_2025313464_PA

Resumen de: US2025313464A1

Various aspects of this disclosure relate to large-scale commercial systems and methods of thermochemical processes to produce green hydrogen or syngas from one or more of a hydrocarbon, H2O, and CO2 via a thermochemical gas splitting reactor system. In some embodiments, the systems and methods include a standalone thermochemical reactor that bypasses the requirement for direct concentrated solar radiation as the source of process heat. In some embodiments, the systems and methods include a well-insulated, refractory-lined steel pressure vessel, in which process gases heated indirectly via radiation can be delivered to facilitate the desired thermochemical reactions in a fluidized bed configuration.

BATTERY POWER MANAGEMENT APPARATUS AND METHOD FOR ELECTRIC VEHICLES AND/OR HYBRID VEHICLES AND/OR AN ELECTRIC VEHICLE AND/OR A HYBRID VEHICLE WHICH PROVIDES FOR ATMOSPHERIC WATER HARVESTING AND/OR HYDROGEN HARVESTING

NºPublicación:  US2025312719A1 09/10/2025
Solicitante: 
JOAO RAYMOND ANTHONY [US]
JOAO RAYMOND ANTHONY
US_2025312719_PA

Resumen de: US2025312719A1

An apparatus, including a controller; an air intake system located at a vehicle; an air filtration system; an environmental control system; an air tank located at the vehicle; a water harvesting system; a water filtration system; and a water storage tank located at the vehicle. The controller controls an operation of the air intake system, the air filtration system, the environmental control system, the water harvesting system, and the water filtration system. The air intake system intakes air from an external environment, and the air filtration system filters or purifies the air. The environmental control system heats the air or cools the air. The air tank stores the air and the water harvesting system harvests water from the air. The water filtration system filters or purifies the water and the water storage tank stores the water.

HYDROGEN GENERATION APPARATUS AND REACTION CASE

NºPublicación:  US2025312756A1 09/10/2025
Solicitante: 
CANON KK [JP]
CANON KABUSHIKI KAISHA
US_2025312756_PA

Resumen de: US2025312756A1

A hydrogen generation apparatus includes a case portion, a hydrogen carrier supply portion, a screw conveyor, a liquid supply portion, and a hydrogen collection portion. The hydrogen carrier supply portion supplies a solid hydrogen carrier to the case portion. The screw conveyor is disposed in the case portion, and includes a spiral blade for conveying the hydrogen carrier supplied from the hydrogen carrier supply portion. The liquid supply portion supplies a liquid containing water to the hydrogen carrier conveyed by the screw conveyor. The hydrogen collection portion collects hydrogen generated by a reaction between the hydrogen carrier and the liquid on the screw conveyor.

HYDROGEN GENERATION APPARATUS

NºPublicación:  US2025312759A1 09/10/2025
Solicitante: 
CANON KK [JP]
CANON KABUSHIKI KAISHA
US_2025312759_PA

Resumen de: US2025312759A1

A hydrogen generation apparatus applies a solid hydrogen carrier on a surface of a conveyance belt by an application apparatus, and ejects, by an ejection apparatus, a liquid containing water onto the hydrogen carrier applied on the surface. Then, hydrogen generated by a reaction between the hydrogen carrier and the liquid on the surface is collected by a hydrogen collection apparatus. Byproduct generated by the reaction between the hydrogen carrier and the liquid on the surface is collected by a byproduct collection apparatus. A regulation member regulates the thickness of the hydrogen carrier applied on the surface of the conveyance belt by the application apparatus.

FURNACE, FLUID FEED COMPONENT, FLUID REFORMING SYSTEM AND METHOD OF REFORMING A FLUID

NºPublicación:  US2025314427A1 09/10/2025
Solicitante: 
BURNSTAR TECH PTY LTD [ZA]
BURNSTAR TECHNOLOGIES (PTY) LTD
US_2025314427_PA

Resumen de: US2025314427A1

There is disclosed a furnace, a fluid feed component, a fluid reforming system, and a method of reforming a fluid. The furnace comprises a vessel that defines a chamber for holding a body of liquid. A fluid inlet is provided for introducing a fluid into the chamber below a level of the body of liquid to cause the fluid to interact with the liquid and to migrate therethrough towards an outlet for discharging a product of the interaction from the chamber. A liquid circulation passage is implemented, having a weir which is operatively located near the level of the body of liquid, and a port which is located remote from the weir and in fluid communication with the fluid inlet so as to enable the liquid to flow over the weir through the liquid circulation passage and through the port.

HYDROGEN GENERATION APPARATUS

NºPublicación:  US2025312758A1 09/10/2025
Solicitante: 
CANON KK [JP]
CANON KABUSHIKI KAISHA
US_2025312758_PA

Resumen de: US2025312758A1

A hydrogen generation apparatus applies a solid hydrogen carrier on a surface of a conveyance belt by an application apparatus, and ejects, by an ejection apparatus, a liquid containing water onto the hydrogen carrier applied on the surface. A hydrogen collection apparatus collects hydrogen generated by a reaction between the hydrogen carrier and the liquid on the surface. A byproduct generated by the reaction between the hydrogen carrier and the liquid on the surface is collected by a byproduct collection apparatus. A heating apparatus heats the conveyance belt 41.

MEMBRANE ELECTRODE ASSEMBLY AND WATER ELECTROLYZER

NºPublicación:  US2025313968A1 09/10/2025
Solicitante: 
TORAY IND INC [JP]
TORAY INDUSTRIES, INC
US_2025313968_PA

Resumen de: US2025313968A1

An object of the present invention is to provide an electrode assembly in which an electrolyte membrane is kept from being deteriorated with durability improved. The present invention provides a membrane electrode assembly including an anode electrode on one surface of an electrolyte membrane and a cathode electrode on the other surface thereof, characterized in that the anode electrode includes a porous substrate (A), the cathode electrode includes a porous substrate (B), and the porous substrate (A) and the porous substrate (B) has a total thickness more than 1,000 μm.

GAS PRESSURE CONTROLS FOR A WATER ELECTROLYZER PLANT

NºPublicación:  US2025313974A1 09/10/2025
Solicitante: 
CUMMINS INC [US]
HYDROGENICS CORP [CA]
CUMMINS INC,
HYDROGENICS CORPORATION
US_2025313974_PA

Resumen de: US2025313974A1

The present disclosure relates to systems and methods for increasing efficiency and performance by balancing pressure in electrolytic cell. The present disclosure relates to systems and methods of utilizing different valves for controlling absolute pressure and differential in the electrolytic cell system based on hydrogen demand and the operating state of the system.

METHODS OF FORMING SULFUR AND HYDROGEN FROM HYDROGEN SULFIDE

NºPublicación:  US2025313963A1 09/10/2025
Solicitante: 
SAUDI ARABIAN OIL COMPANY [SA]
Saudi Arabian Oil Company
US_2025313963_PA

Resumen de: US2025313963A1

This disclosure relates to methods of forming elemental sulfur and hydrogen gas from hydrogen sulfide. The disclosed methods include contacting a solution including hydrogen sulfide with an electrode for hydrogen evolution and an electrode for sulfur oxidation.

POLYELECTROLYTE MULTILAYER COATED PROTON EXCHANGE MEMBRANE FOR ELECTROLYSIS AND FUEL CELL APPLICATIONS

NºPublicación:  US2025316736A1 09/10/2025
Solicitante: 
UOP LLC [US]
UOP LLC
US_2025316736_PA

Resumen de: US2025316736A1

A method for preparing a new polyelectrolyte multilayer coated proton-exchange membrane has been developed for electrolysis and fuel cell applications. The method comprises: applying a polyelectrolyte multilayer coating to a surface of a cation exchange membrane, the polyelectrolyte multilayer coating comprising alternating layers of a polycation polymer and a polyanion polymer to form the polyelectrolyte multilayer coated proton-exchange membrane and optionally treating the polyelectrolyte multilayer coated proton-exchange membrane in an acidic solution. The polycation polymer layer is in contact with the cation exchange membrane.

MICROFABRICATED POROUS TRANSPORT LAYER

NºPublicación:  US2025316720A1 09/10/2025
Solicitante: 
BOZORGI PAYAM [US]
BOZORGI Payam
US_2025316720_PA

Resumen de: US2025316720A1

A novel microfabricated Titanium-based porous transport layer (PTL) is described, for use in a hydrogen electrolytic fuel cell. The novel structure may have improved properties and enable improved utilization of the catalyst layer, which is a key metric for hydrogen fuel systems. The structure is intended to be used with a polymeric membrane and is disposed directly adjacent to the catalytic layer on the cathode side of the structure. The improved performance result from is three dimensions microfabricated design, which allows a large number of tightly controlled through hole structure, which increases the surface area available for the electrolytic reaction.

SYSTEMS AND METHODS FOR REMOVAL AND SEQUESTRATION OF ACIDITY FROM SURFACE SEAWATER

NºPublicación:  AU2024262429A1 09/10/2025
Solicitante: 
LONE GULL HOLDINGS LTD
LONE GULL HOLDINGS, LTD
AU_2024262429_A1

Resumen de: AU2024262429A1

A method by which an environmental energy (e.g., wave energy) is harvested, converted into electrical power, and thereafter used to electrolyze seawater into hydrogen and chlorine gases. Those gases are recombined into hydrogen chloride from which is formed hydrochloric acid solution which is diluted and deposited at a depth sufficient to ensure its neutralization and sequestration for a significant period of time (e.g., for over a millennium). By removing chloride ions from a portion of the sea adjacent to its upper surface and depositing them into a portion of the sea more adjacent to its bottom, acidity is shifted from the surface to base of the sea, and the surface ocean is given a greater ability to absorb and buffer atmospheric carbon dioxide without a corresponding increase in acidity.

Electrolysis device and electrolysis method

NºPublicación:  AU2025200886A1 09/10/2025
Solicitante: 
KK TOSHIBA
Kabushiki Kaisha Toshiba
AU_2025200886_A1

Resumen de: AU2025200886A1

An electrolysis device includes: an electrolysis cell; a cathode supply flow path; an anode supply flow path; a cathode discharge flow path; an anode discharge flow path; a cathode flow rate regulator to adjust a flow rate A of a cathode supply fluid; an anode flow rate regulator to adjust a flow rate B of a anode supply fluid; a first flowmeter to measure a 5 flow rate C of a cathode discharge fluid; a second flowmeter to measure a flow rate D of a anode discharge fluid; and a control device to estimate a Faraday efficiency according to a relational expression for approximating the Faraday efficiency to a function including the C and D, and control the cathode flow rate regulator according to the estimated Faraday efficiency to control the A. 10 An electrolysis device includes: an electrolysis cell; a cathode supply flow path; an anode supply flow path; a cathode discharge flow path; an anode discharge flow path; a cathode flow rate regulator to adjust a flow rate A of a cathode supply fluid; an anode flow 5 rate regulator to adjust a flow rate B of a anode supply fluid; a first flowmeter to measure a flow rate C of a cathode discharge fluid; a second flowmeter to measure a flow rate D of a anode discharge fluid; and a control device to estimate a Faraday efficiency according to a relational expression for approximating the Faraday efficiency to a function including the C and D, and control the cathode flow rate regulator according to the estimated Faraday 10 efficiency to c

PROCESS AND APPARATUS FOR CRACKING AMMONIA

NºPublicación:  AU2025201947A1 09/10/2025
Solicitante: 
AIR PRODUCTS AND CHEMICALS INC
Air Products and Chemicals, Inc
AU_2025201947_A1

Resumen de: AU2025201947A1

In a process in which ammonia is cracked to form a hydrogen gas product and an offgas comprising nitrogen gas, residual hydrogen gas and residual ammonia gas, residual ammonia is recovered from the offgas from the hydrogen recovery process by partial condensation and phase separation, and hydrogen is recovered from the resultant ammonia-lean offgas by partial condensation and phase separation. The recovered ammonia may be recycled the cracking process and the recovered hydrogen may be recycled to the hydrogen recovery process to improve hydrogen recovery from the cracked gas. Overall hydrogen recovery from the ammonia may thereby be increased to over 99%. In a process in which ammonia is cracked to form a hydrogen gas product and an offgas comprising nitrogen gas, residual hydrogen gas and residual ammonia gas, residual ammonia is recovered from the offgas from the hydrogen recovery process by partial condensation and phase separation, and hydrogen is recovered from the resultant ammonia-lean offgas by partial condensation and phase separation. The recovered ammonia may be recycled the cracking process and the recovered hydrogen may be recycled to the hydrogen recovery process to improve hydrogen recovery from the cracked gas. Overall hydrogen recovery from the ammonia may thereby be increased to over 99%. ar a r n a p r o c e s s i n w h i c h a m m o n i a i s c r a c k e d t o f o r m a h y d r o g e n g a s p r o d u c t a n d a n o f f g a s c o m p r i s i n g n i t r o

State diagnosis system, state diagnosis method, and electrolysis system

NºPublicación:  AU2025200754A1 09/10/2025
Solicitante: 
TOSHIBA KK
Kabushiki Kaisha Toshiba
AU_2025200754_A1

Resumen de: AU2025200754A1

A diagnosis system of an electrolysis device, includes: a device to output an impedance data indicating a measurement result of a complex impedance; a first memory unit to store prior data including a relation data indicating a relation between state of the device and a diagnosis result of a state of the device; a first processing unit to analyze the 5 impedance data, judge validity of an analysis result, and output an analysis data indicating the analysis result in which data indicating at least a part of a frequency region of the measurement result is determined valid; a second processing unit to output a state data indicating the state based on first data including the analysis data; a second memory unit to store second data including the state data; and a third processing unit to output a diagnosis 10 data based on data including the prior data and the second data. A diagnosis system of an electrolysis device, includes: a device to output an impedance data indicating a measurement result of a complex impedance; a first memory unit to store prior data including a relation data indicating a relation between state of the 5 device and a diagnosis result of a state of the device; a first processing unit to analyze the impedance data, judge validity of an analysis result, and output an analysis data indicating the analysis result in which data indicating at least a part of a frequency region of the measurement result is determined valid; a second processing unit to output a sta

HYDROGEN PRODUCTION SYSTEM AND CONTROL METHOD THEREFOR

NºPublicación:  AU2023439737A1 09/10/2025
Solicitante: 
SUNGROW HYDROGEN SCI & TECH CO LTD
SUNGROW HYDROGEN SCI. & TECH.CO., LTD
AU_2023439737_PA

Resumen de: AU2023439737A1

The present invention relates to a hydrogen production system and a control method therefor. The method comprises: determining operation parameter information of the hydrogen production system according to output information of a new energy power generation device; and, according to the operation parameter information and operation demand information of the hydrogen production system, selecting a switching-on mode and a switching-off mode from amongst a plurality of preset modes of hydrogen production units of the hydrogen production system. On the basis of the output information of the new energy power generation device and the operation conditions of the hydrogen production system, the present invention performs selection of switching-on and switching-off of the hydrogen production units, thus improving the operation efficiency of the hydrogen production system.

PROCESS AND PLANT FOR PRODUCING RENEWABLE FUELS

NºPublicación:  US2025313520A1 09/10/2025
Solicitante: 
TOPSOE AS
Topsoe A/S
US_2025313520_A1

Resumen de: US2025313520A1

Process and plant for producing methanol, the process comprising the steps of: a) providing a raw synthesis gas stream; b) water gas shifting at least a portion of the raw synthesis gas stream, thereby producing a shifted synthesis gas; c) preparing a separate hydrogen containing stream and a separate oxygen containing stream by electrolysis of a water feedstock; d) introducing at least a portion of the separate hydrogen containing stream into shifted synthesis gas, thereby producing a methanol synthesis gas; and e) converting the methanol synthesis gas into said methanol.

MANIFOLD DEVICE FOR AN ELECTROCHEMICAL DEVICE AND AN ELECTROCHEMICAL DEVICE

NºPublicación:  US2025313977A1 09/10/2025
Solicitante: 
HYUNDAI MOTOR CO LTD [KR]
KIA CORP [KR]
H CUBE SOLUTIONS [KR]
HYUNDAI MOTOR COMPANY,
KIA CORPORATION,
H-CUBE SOLUTIONS
US_2025313977_PA

Resumen de: US2025313977A1

A manifold device for an electrochemical device which includes a plurality of unit cells, each unit cell having a unit flow path, the manifold device including a manifold block having a reaction fluid introduction part into which the reaction fluid is introduced, a first planar flow path provided in the manifold block in communication with the reaction fluid introduction part and configured to guide the reaction fluid in a first direction, and a second planar flow path provided in the manifold block, one end of the second planar flow path in communication with the first planar flow path, and the other end of the second planar flow path in communication with the unit flow path of one of the plurality of unit cells, the second planar flow path being configured to guide the reaction fluid, which has passed through the first planar flow path, in a second direction intersecting the first direction.

MEMBRANE ELECTRODE ASSEMBLY FOR HYDROGEN PRODUCTION, ELECTROCHEMICAL CELL COMPRISING THE SAME, AND METHOD FOR HYDROGEN PRODUCTION USING THE SAME

NºPublicación:  US2025313969A1 09/10/2025
Solicitante: 
KOREA INSTITUTE OF SCIENCE AND TECH [KR]
KOREA INSTITUTE OF SCIENCE AND TECHNOLOGY
US_2025313969_PA

Resumen de: US2025313969A1

This specification relates to a membrane electrode assembly for hydrogen production, an electrochemical cell comprising the same, and a method for hydrogen production using the same. According to an embodiment of the present invention, the membrane electrode assembly for hydrogen production, the electrochemical cell comprising the same, and the method for hydrogen production using the same can improve ammonia electrolysis durability by preventing performance degradation due to catalyst poisoning and restoring the performance.

SYSTEM AND METHOD FOR PRODUCING BLUE HYDROGEN, CAPTURING CARBON DIOXIDE AND SULFUR OXIDE, RECYCLING CARBON AND STORING REACTANTS, GENERATING POWER BY USING FUEL CELL, AND CREATING ARTIFICIAL FOREST

NºPublicación:  US2025313964A1 09/10/2025
Solicitante: 
LOWCARBON CO LTD [KR]
LOWCARBON CO., LTD
US_2025313964_PA

Resumen de: US2025313964A1

Proposed is a system for producing blue hydrogen, capturing carbon dioxide and sulfur oxide, recycling carbon and storing reactants, generating power by using a fuel cell, and creating an artificial forest. The system includes a natural gas storage that stores liquefied natural gas including shale gas, a hydrocarbon reformer that produces a gaseous mixture containing hydrogen and carbon dioxide, a hydrogen charging station configured to receive and store the hydrogen, to capture carbon dioxide, to collect a reactant, and to separate a carbon dioxide reactant and a waste solution from the reactant, a carbon resource storage that stores the carbon dioxide reactant, a hydrogen generator that generates hydrogen and transfers the generated hydrogen to the hydrogen charging station, a fuel cell that receives the hydrogen and generates electricity, and an artificial forest creation apparatus that captures carbon dioxide in the atmosphere and transfers the captured carbon dioxide to the reactor.

固体酸化物形電解セルおよびその利用

NºPublicación:  JP2025150860A 09/10/2025
Solicitante: 
日本特殊陶業株式会社
JP_2025150860_PA

Resumen de: JP2025150860A

【課題】空気極へのクラックの発生を抑制できる技術を提供する。【解決手段】固体酸化物形電解セルは、一般式A1xA2yBO3-δ(ただし、0.9≦x+y<1、δは酸素欠損量)で表されるペロブスカイト構造を有する複合酸化物を主成分として含有する空気極と、燃料極と、前記空気極と前記燃料極との間に配置された固体電解質層と、を備え、前記空気極は、前記複合酸化物とは異なる物質であって、コバルトと鉄との少なくとも一方を含有する物質を含み、前記空気極の断面における前記物質の面積占有率は、前記固体電解質層側の界面から10μm以内の界面領域よりも、前記固体電解質層側とは反対の表面から10μm以内の表面領域の方が大きい。【選択図】図2

光触媒を用いた水素ガス製造装置

NºPublicación:  JP2025150961A 09/10/2025
Solicitante: 
トヨタ自動車株式会社
JP_2025150961_PA

Resumen de: JP2025150961A

【課題】 光触媒を用いた水素ガス製造装置に於いて、水槽部が複数の容器を継ぎ合わせて形成されている場合に、その継ぎ目又は接合部から水素ガスが漏洩しないようにする。【解決手段】 水素ガス製造装置は、水を貯留する水槽部と、水槽部内の水中に分散又は配置された光触媒体にして、光が照射されると、励起電子と正孔を発生し、水分子を水素と酸素とに分解する水の分解反応を起こし水素ガスを発生する光触媒物質を有する光触媒体と、光触媒体へ照射されて水の分解反応を惹起する光を発する光源装置とを含み、水槽部が複数の容器を継ぎ合わせて形成されており、その継ぎ目が水槽部の水の液相に接触するよう構成されている。【選択図】 図1

電解システム

NºPublicación:  JP2025150785A 09/10/2025
Solicitante: 
株式会社アイシン
JP_2025150785_PA

Resumen de: JP2025150785A

【課題】高純度かつ高圧の水素を製造すると共にエネルギ効率の向上を図る。【解決手段】電解システムは、水蒸気電解により水素を生成する固体酸化物形の電解セルと、電解セルを収容する断熱性の収容容器と、を有する電解モジュールと、電解セルに水蒸気を供給する水蒸気供給ラインと、収容容器に収容された電気化学ポンプと、を備える。電気化学ポンプは、固体電解質とアノードとカソードとを含むポンプセルを有し、電解セルで生成された水素と未反応の水蒸気とを含むオフガスをアノードの入口に導入するよう電解セルに接続され、カソードの出口から昇圧された水素を収容容器外へ出力するよう水素回収ラインに接続され、アノードの出口から残余の水素と水蒸気とを収容容器内で水蒸気供給ラインに出力するよう水素供給ラインに接続される。【選択図】図1

固体酸化物形電解セルおよびその利用

NºPublicación:  JP2025150865A 09/10/2025
Solicitante: 
日本特殊陶業株式会社
JP_2025150865_PA

Resumen de: JP2025150865A

【課題】空気極の周縁へのクラックの発生を抑制できる技術を提供する。【解決手段】固体酸化物形電解セルは、空気極と、燃料極と、前記空気極と前記燃料極との間に配置された固体電解質層と、を備え、前記空気極の周縁は、一部又は全周において、凹凸が交互に繰り返す凹凸部を有し、前記凹凸部において、頂部と底部はいずれも円弧状であり、前記底部の円弧半径R2に対する前記頂部の円弧半径R1の割合(R1/R2)は、3.0以上である。【選択図】図5

固体酸化物形電解セルおよびその利用

NºPublicación:  JP2025150858A 09/10/2025
Solicitante: 
日本特殊陶業株式会社
JP_2025150858_PA

Resumen de: JP2025150858A

【課題】空気極へのクラックの発生を抑制できる技術を提供する。【解決手段】固体酸化物形電解セルの空気極は、主成分としてのペロブスカイト構造を有する複合酸化物と、クロムを含有する物質と、を含み、前記空気極の断面における前記物質の面積占有率は、0.8%以上9.5%以下である。【選択図】図2

HYDROGEN PRODUCTION AND DISSOLUTION DEVICE

NºPublicación:  WO2025208967A1 09/10/2025
Solicitante: 
TIANJIN FURUIXING HEALTH TECH CO LTD [CN]
\u5929\u6D25\u798F\u745E\u5174\u5065\u5EB7\u79D1\u6280\u6709\u9650\u516C\u53F8
CN_118292005_PA

Resumen de: WO2025208967A1

Disclosed in the present invention is a hydrogen production and dissolution device, comprising a housing, a vertical frame, a power supply assembly, an electrolysis assembly, a treatment assembly, a reaction assembly, and a heat dissipation assembly. The vertical frame is arranged in the housing; the housing comprises a reaction chamber and a power supply chamber, and the power supply chamber and the reaction chamber are separated by means of a partition plate; the power supply assembly is arranged in the power supply chamber; the electrolysis assembly, the treatment assembly, and the reaction assembly are arranged in the reaction chamber; the electrolysis assembly comprises a water tank and an electrolyzer; the treatment assembly comprises a gas-liquid separator; the reaction assembly comprises a pressure booster and reaction tanks, and ultrasonic generators are arranged inside the reaction tanks; and the heat dissipation assembly comprises first heat dissipation fans and second heat dissipation fans, wherein the first heat dissipation fans are arranged in the power supply chamber, and the second heat dissipation fans are arranged in the reaction chamber. The present invention can simultaneously realize hydrogen production and dissolution operations without additional storage and transportation of hydrogen, thereby reducing potential safety hazards.

ALKALINE WATER ELECTROLYSIS DEVICE FOR RAPIDLY, EFFICIENTLY, AND SAFELY SCALING UP HYDROGEN PRODUCTION

NºPublicación:  WO2025208810A1 09/10/2025
Solicitante: 
CHINA THREE GORGES TECH CO LTD [CN]
\u4E09\u5CE1\u79D1\u6280\u6709\u9650\u8D23\u4EFB\u516C\u53F8
CN_118166373_PA

Resumen de: WO2025208810A1

An alkaline water electrolysis device for rapidly, efficiently, and safely scaling up hydrogen production, comprising an alkaline water electrolysis device, a tie rod, a positive electrode end pressure plate/negative electrode end pressure plate, and a disc spring. A bolt is fixedly mounted on the side of the positive electrode end pressure plate/negative electrode end pressure plate close to the disc spring, and a nut is provided on the exterior of the bolt. Alternately arranged bipolar plate assemblies, gaskets, and diaphragms are disposed between the positive electrode end pressure plate and the negative electrode end pressure plate. An electrode frame is provided with a liquid path hole, a gas path hole, a rivet hole, and a positioning hole. A rivet is disposed inside of the rivet hole on the electrode frame, and the rivet comprises a rivet head and a rivet shaft.

固体酸化物形電解セルおよびその利用

NºPublicación:  JP2025150862A 09/10/2025
Solicitante: 
日本特殊陶業株式会社
JP_2025150862_PA

Resumen de: JP2025150862A

【課題】空気極へのクラックの発生を抑制できる技術を提供する。【解決手段】固体酸化物形電解セルの空気極は、主成分としてのペロブスカイト構造を有する複合酸化物と、クロムを含有する第1の物質と、前記複合酸化物とは異なる物質であって、コバルトと鉄との少なくとも一方を含有する第2の物質と、を含み、前記空気極の断面における前記第1の物質と前記第2の物質との面積占有率の合計は、0.02%以上10.5%以下である。【選択図】図2

固体酸化物形電解セルおよびその利用

NºPublicación:  JP2025150864A 09/10/2025
Solicitante: 
日本特殊陶業株式会社
JP_2025150864_PA

Resumen de: JP2025150864A

【課題】空気極へのクラックの発生を抑制できる技術を提供する。【解決手段】固体酸化物形電解セルの空気極は、一般式A1xA2yBO3-δ(ただし、0.9≦x+y<1、δは酸素欠損量)で表され、主成分としてのペロブスカイト構造を有する複合酸化物と、クロムを含有する第1の物質と、硫黄を含有する第2の物質と、前記複合酸化物とは異なる物質であって、コバルトと鉄との少なくとも一方を含有する第3の物質と、を含み、前記空気極の断面における前記第1の物質と前記第2の物質と前記第3の物質との面積占有率の合計は、0.02%以上10.5%以下である。【選択図】図2

光触媒を用いた水素ガス製造装置

NºPublicación:  JP2025150951A 09/10/2025
Solicitante: 
トヨタ自動車株式会社
JP_2025150951_PA

Resumen de: JP2025150951A

【課題】 光触媒を用いた水素ガス製造装置1に於いて、水槽2内の水の純度の低下に伴う水素発生量の低下を補償できるようにする。【解決手段】 水素ガス製造装置は、水を貯留する水槽部2と、水槽部内の水中に分散又は配置された光触媒体にして、光が照射されると、励起電子と正孔を発生し、水分子を水素と酸素とに分解する水の分解反応を起こし水素ガスを発生する光触媒物質を有する光触媒体3aと、光触媒体へ照射されて水の分解反応を惹起する光を発する光源装置4と、水槽部内の水の純度を検知する手段16aと、水の純度の低下に応答して水素ガスの発生量の低下を補償する手段16とを含む。水素ガス発生量低下の補償は、照射光量の増大、光触媒体の量の増大又は水の交換のいずれかにより達成されてよい。【選択図】 図1

固体酸化物形電解セルおよびその利用

NºPublicación:  JP2025150863A 09/10/2025
Solicitante: 
日本特殊陶業株式会社
JP_2025150863_PA

Resumen de: JP2025150863A

【課題】空気極へのクラックの発生を抑制できる技術を提供する。【解決手段】固体酸化物形電解セルは、一般式A1xA2yBO3-δ(ただし、0.9≦x+y<1、δは酸素欠損量)で表されるペロブスカイト構造を有する複合酸化物を主成分として含有する空気極と、燃料極と、前記空気極と前記燃料極との間に配置された固体電解質層と、を備え、前記空気極は、硫黄を含有する第1の物質と、前記複合酸化物とは異なる物質であって、コバルトと鉄との少なくとも一方を含有する第2の物質と、を含み、前記空気極の断面における前記第1の物質と前記第2の物質との面積占有率の合計は、前記固体電解質層側の界面から10μm以内の界面領域よりも、前記固体電解質層側とは反対の表面から10μm以内の表面領域の方が大きい。【選択図】図2

制御装置、水電解システム、制御方法および制御プログラム

NºPublicación:  JP2025150521A 09/10/2025
Solicitante: 
カナデビア株式会社
JP_2025150521_PA

Resumen de: JP2025150521A

【課題】水電解システムにおける循環水を適切に冷却する。【解決手段】制御装置(5)は、水を電気分解する電解槽(1)と当該電解槽(1)で発生した酸素と水とを分離する酸素気液分離器(3)との間を循環する循環水の温度変化を予測し、温度予測結果に基づいて、循環水を冷却する熱交換器(82)を制御する。【選択図】図1

触媒材料およびその利用

NºPublicación:  JP2025151272A 09/10/2025
Solicitante: 
ノリタケ株式会社
JP_2025151272_PA

Resumen de: JP2025151272A

【課題】優れた触媒性能を持つ触媒材料を提供すること。【解決手段】ここに開示される触媒材料は、Ni元素を主体とするNi粒子を含み、上記Ni粒子は、O元素を含有し、不活性ガス融解-非分散型赤外線吸収法による元素分析に基づく、上記触媒材料に含まれる上記Ni粒子全量に対するO元素の含有率は2mass%以上5mass%以下であり、X線光電子分光法により測定される上記Ni粒子表面の光電子スペクトルにおいて、Ni2p軌道を示す領域における金属NiとNiOとNi(OH)2の合計ピーク面積に対する、上記金属Niのピーク面積の比率が20%以上40%以下である。【選択図】図2

触媒材料およびその利用

NºPublicación:  JP2025151271A 09/10/2025
Solicitante: 
ノリタケ株式会社
JP_2025151271_PA

Resumen de: JP2025151271A

【課題】優れた触媒性能を持つ触媒材料を提供する。【解決手段】ニッケル酸化物と、鉄酸化物と、金属ニッケルとを含有する合金粒子1、を含む触媒材料であって、合金粒子1の表面1sから深さ方向に、Feの原子濃度が漸減し且つNiの原子濃度は漸増する傾斜組成を有しており、合金粒子の表面から深さ方向に、SiO2換算でのスパッタ深さ5.5nmまでX線光電子分光法による測定を行ったとき、表面における、FeとNiとの合計に対するFeの原子濃度が10at%以上50at%以下であり、スパッタ深さ5.5nmにおける、FeとNiとの合計に対するFeの原子濃度が3at%以上17at%以下であり、表面からスパッタ深さ5.5nmにかけての、合金粒子のFeの原子濃度の減少割合が0.5at%/nm以上6at%/nm以下である。水電解における酸素発生極として用いられる。【選択図】図1

光触媒装置およびその制御方法

NºPublicación:  JP2025151792A 09/10/2025
Solicitante: 
セイコーエプソン株式会社
JP_2025151792_PA

Resumen de: JP2025151792A

【課題】酸化還元反応の効率を高めることができる光触媒装置を提供する。【解決手段】基板と、前記基板に設けられ、c面および半極性面の少なくとも一方である第1面と、m面である第2面と、を有し、InxGa1-xN(0≦x<1)を含む複数の柱状部と、前記第2面を避けて前記第1面に設けられ、InyGa1-yOz(0≦y<1、0<z)を含む第1酸化物層と、を含む、光触媒装置。【選択図】図1

水電解システムの運用装置及び水電解システムの運用方法

NºPublicación:  JP2025150086A 09/10/2025
Solicitante: 
株式会社日立製作所
JP_2025150086_PA

Resumen de: JP2025150086A

【課題】水電解スタックの劣化状態に応じて、安全性と経済性を考慮した運用条件を策定することができなかった。【解決手段】水電解スタック21と、水電解スタック21に直流電力を供給する直流電源22と、水電解スタックに流れる電流を計測する電流監視装置24と、水電解スタック21に印加される電圧を計測する電圧監視装置23と、を有する水電解システム1の運用装置10において、時系列の電流計測値と電圧計測値を用いて劣化状態に応じて変化する水電解スタック21の電気抵抗を推定し、推定した電気抵抗を閾値と比較して水電解スタック21の劣化状態を判定し、水電解スタック21の劣化状態に応じて水電解スタック21の運用条件を定める演算部13と、演算部13が定めた水電解スタック21の運用条件を表示装置12に出力する表示制御部11と、を備える。【選択図】図4

SOLID OXIDE ELECTROLYSIS CELL SYSTEM

NºPublicación:  WO2025209976A1 09/10/2025
Solicitante: 
TOPSOE AS [DK]
TOPSOE A/S

Resumen de: WO2025209976A1

Solid Oxide Electrolysis Cell System The present invention relates to a Solid Oxide Electrolysis Cell (SOEC) system for industrial hydrogen, carbon monoxide or syngas production comprising SOEC core modules with at least one SOEC core and a plurality of SOEC stacks, wherein the SOEC core modules are adapted to be stacked on top of each other in two or more layers to optimize the plot area of the SOEC system.

Fluid treatment apparatus

NºPublicación:  GB2639995A 08/10/2025
Solicitante: 
CARROLL NOEL [AU]
WILLIAM DOWSON [GB]
Noel Carroll,
William Dowson
GB_2639995_PA

Resumen de: GB2639995A

Fluid treatment apparatus 10 for undertaking electrolysis of a fluid to thereby produce hydrogen gas, and/or undertake electro-coagulation of the fluid to thereby reduce the presence of suspended solids in the fluid, and/or to undertake desalination of the fluid, the apparatus comprises a tank 50 containing water, the tank including electrodes 120 connected to an electrical supply 150, wherein the electrodes include an anode and a cathode. The electrical supply is arranged to supply electricity to the electrodes such that the voltage between the anode and a reference point at a constant electric potential varies as a function of time, wherein the time-dependence of the voltage between the anode and the reference point is described by a function V(), defined for any time as the greatest value of 1(), 2() and 3(), which are defined herein. A waveform of the voltage () that is applied between the anode and a reference point is sinusoidal. A method of treating fluid is also described.

Method of producing hydrogen using aluminium

NºPublicación:  GB2639836A 08/10/2025
Solicitante: 
UNIV BRUNEL [GB]
UNIV OXFORD BROOKES [GB]
UNIV GREENWICH [GB]
Brunel University London,
Oxford Brookes University,
University of Greenwich
GB_2639836_PA

Resumen de: GB2639836A

A method of producing hydrogen is disclosed which comprises providing apparatus including a first container having an inlet and a second container having an outlet, wherein the first container and second container contain liquid aluminium or a liquid aluminium alloy, and wherein said liquid has a first surface proximate the inlet; reacting said liquid in the first container with water vapour supplied to the first container via the inlet in order to generate hydrogen which dissolves in the liquid, wherein said reaction takes place either at the surface or in the liquid; causing the hydrogen dissolved in said liquid to move to the second container; extracting hydrogen in the form of gas from liquid in the second container.

GREEN ELECTRIC VOLTAGE SOURCE

NºPublicación:  EP4629404A1 08/10/2025
Solicitante: 
DUFOUR JACQUES JULIEN [FR]
VINKO JENNY D [FR]
Dufour, Jacques Julien,
Vinko, Jenny D
EP_4629404_A1

Resumen de: EP4629404A1

A method and an apparatus to generate an electric voltage by contacting the inside of a closed mild carbon steel tube at a temperature between 250°C and 1200°C with di-Hydrogen obtained by electrolysis of pure water, said di-Hydrogen being at a pressure between 0 and 10 Bar gauge.

ELECTROLYTIC UNIT AND ELECTROLYTIC STACK

NºPublicación:  EP4628629A2 08/10/2025
Solicitante: 
BOSCH GMBH ROBERT [DE]
Robert Bosch GmbH
EP_4628629_PA

Resumen de: EP4628629A2

The present application provides an electrolytic unit, comprising: a plate having a first side and a second side opposite each other, the first side being an anode side, and the second side being a cathode side; an anode porous transport layer and a cathode porous transport layer respectively disposed at the first side and the second side; an exchange membrane; an anode catalyst layer and a cathode catalyst layer respectively disposed at two sides of the exchange membrane; an anode gas diffusion electrode positioned on the anode catalyst layer; and a cathode gas diffusion electrode positioned on the cathode catalyst layer; wherein the cathode porous transport layer, the plate and the anode porous transport layer are formed as an integral mechanical portion, and the anode gas diffusion electrode, the anode catalyst layer, the exchange membrane, the cathode catalyst layer and the cathode gas diffusion electrode are formed as an integral electrochemical portion. The present application also provides an electrolytic stack comprising the electrolytic unit described above. The technical solutions of the present application facilitate the assembly and maintenance of the electrolytic unit and the electrolytic stack.

MEMBRANE SEPARATOR FOR ELECTROLYSIS OF ALKALINE WATER

NºPublicación:  EP4627138A1 08/10/2025
Solicitante: 
GVS SPA [IT]
GVS S.p.A
KR_20250116003_PA

Resumen de: CN120303449A

The present invention relates to a symmetric separator membrane for electrolyzing alkaline water and having a uniform pore distribution.

差圧式電解セル、差圧式電解スタックおよび差圧式電解セルの製造方法

NºPublicación:  JP2025149323A 08/10/2025
Solicitante: 
本田技研工業株式会社
JP_2025149323_PA

Resumen de: US2025305161A1

A differential pressure electrolysis cell for producing a gas having a higher pressure than a fluid at the second electrode by applying a voltage between a first electrode and a second electrode to electrolyze the fluid containing water and supplied to the first electrode, wherein an electrolyte membrane of the differential pressure electrolysis cell includes: a first layer facing the first electrode and having a first ion exchange capacity per unit area; and a second layer facing the second electrode and having a second ion exchange capacity per unit area, and the second ion exchange capacity is larger than the first ion exchange capacity.

RECYCLING OF CATALYST COATED MEMBRANE COMPONENTS

NºPublicación:  EP4627645A1 08/10/2025
Solicitante: 
JOHNSON MATTHEY PLC [GB]
Johnson Matthey Public Limited Company
KR_20250083231_PA

Resumen de: CN120092333A

A method of recycling a spent catalyst coated membrane, wherein the spent catalyst coated membrane comprises: a membrane comprising a membrane ionomer; a first catalyst layer disposed on one side of the membrane, the first catalyst layer comprising a first catalyst and a first catalyst layer ionomer; and a second catalyst layer disposed on opposite sides of the membrane, the second catalyst layer comprising a second catalyst and a second catalyst layer ionomer. The method is configured to recover the first catalyst layer ionomer and the second catalyst layer ionomer in addition to the catalyst materials and the membrane ionomer.

METHOD FOR TRANSPORTING HYDROGEN FROM A FLOATING WIND TURBINE TO A WATER VEHICLE

NºPublicación:  EP4627215A1 08/10/2025
Solicitante: 
CRUSE OFFSHORE GMBH [DE]
CRUSE Offshore GmbH
KR_20250099193_PA

Resumen de: WO2024115474A1

The aim of the invention is to transport energy produced in an environmentally friendly manner by means of an offshore wind turbine to land in a simple and reliable manner. This is achieved by a method (100) for transporting hydrogen from a floating wind turbine (10) to a water vehicle (11), wherein hydrogen is provided in a storage tank (31) of a floating wind turbine (10), and a water vehicle (11) with a transport tank (36) is positioned by the floating wind turbine (10). The hydrogen is transported from the storage tank (31) to the transport tank (36) using a line (35) which is designed to transport the hydrogen.

Solid electrochemical device

NºPublicación:  GB2640063A 08/10/2025
Solicitante: 
SUMITOMO ELECTRIC INDUSTRIES [JP]
Sumitomo Electric Industries, Ltd
GB_2640063_PA

Resumen de: GB2640063A

Provided is a solid electrochemical device comprising: a solid electrolyte which has a first main surface and a second main surface that is opposite from the first main surface; a first electrode which has a third main surface and a fourth main surface that is opposite from the third main surface and which is provided such that the third main surface faces the first main surface; a first current collector which has a fifth main surface and a sixth main surface that is opposite from the fifth main surface and which is provided such that the fifth main surface faces the fourth main surface; and a first interconnector which has a seventh main surface and which is provided such that the seventh main surface faces the sixth main surface, wherein the seventh main surface of the first interconnector is a flat surface, the first current collector includes a first porous metal body that has a three-dimensional network structure, and the fifth main surface has a plurality of first through-holes that are formed so as to extend along a first direction from the fifth main surface to the sixth main surface.

PROCESSO DE PREPARAÇÃO DE GÁS DE SÍNTESE POR ELETRÓLISE ALCALINA DE ÁGUA, SOLUÇÃO ELETROLÍTICA AQUOSA E INSTALAÇÃO PARA OBTENÇÃO DE GÁS DE SÍNTESE

NºPublicación:  PT119376A 08/10/2025
Solicitante: 
INST SUPERIOR TECNICO [PT]
INST SUPERIOR DE ENGENHARIA DE LISBOA [PT]
INSTITUTO SUPERIOR T\u00C9CNICO,
INSTITUTO SUPERIOR DE ENGENHARIA DE LISBOA
PT_119376_A

Resumen de: PT119376A

A INVENÇÃO DIZ RESPEITO A UM PROCESSO DE PREPARAÇÃO DE GÁS DE SÍNTESE POR ELETRÓLISE ALCALINA DE ÁGUA COM RECURSO A UMA FONTE DE CARBONO, NOMEADAMENTE BIOMASSA LIQUEFEITA (2), COM OS PASSOS: I) ENTRADA DO ELETRÓLITO (1) NO ELETROLISADOR (5) A PARTIR DO PRIMEIRO DEPÓSITO (3), II) RECOLHA DA MISTURA DE ELETRÓLITO E GÁS DE SÍNTESE (7) NO SEGUNDO DEPÓSITO (4), III) RETORNO DO ELETRÓLITO RECICLADO AO ELETROLISADOR (5) PELA BOMBA (12), QUE PERMITE UMA PURGA (13), IV) RECOLHA DO GÁS DE SÍNTESE (11) NO DEPÓSITO (10). A INVENÇÃO TAMBÉM SE REFERE A UMA INSTALAÇÃO COMPREENDENDO O PRIMEIRO DEPÓSITO (3), O ELETROLISADOR (5) COM UMA FONTE DE ALIMENTAÇÃO DE CORRENTE CONTÍNUA (14), O SEGUNDO DEPÓSITO (4), O TRANSDUTOR DE PRESSÃO (8) E O DEPÓSITO (10), EM QUE O GÁS DE SÍNTESE (6) SEPARADO DO SEGUNDO DEPÓSITO (4) PASSA PELO ABSORVEDOR COM PENEIRO MOLECULAR (9) ANTES DO RECOLHIMENTO NO DEPÓSITO (10).

電解システム

NºPublicación:  JP2025149444A 08/10/2025
Solicitante: 
株式会社アイシン
JP_2025149444_PA

Resumen de: JP2025149444A

【課題】高純度の水素を製造すると共に電解セルから排出されたオフガスを当該電解セルに還流させる際の熱効率の悪化を抑制する。【解決手段】電解システムは、固体酸化物形の電解セルとこれを収容する断熱性の収容容器とを有する電解モジュールと、電解セルに水蒸気を供給する水蒸気供給ラインと、金属系の水素透過膜を有すると共に収容容器に収容され電解セルから排出された生成水素と水蒸気とを含むオフガスを導入し水素透過膜を透過した生成水素を収容容器外の生成水素ラインへ出力し水素透過膜を透過しなかった生成水素と水蒸気とを収容容器内で水蒸気供給ラインに出力する水素分離ユニットと、を備える。収容容器は、電解セルを収容する第1収容空間と、第1収容空間よりも低い温度に維持された第2収容空間と、を有する。水素分離ユニットは、第2収容空間に収容されている。【選択図】図1

WATER SEALED TANK

NºPublicación:  EP4626568A1 08/10/2025
Solicitante: 
JOHN COCKERILL HYDROGEN BELGIUM [BE]
John Cockerill Hydrogen Belgium
WO_2024115781_PA

Resumen de: WO2024115781A1

The invention concerns a water sealed tank, comprising : a tank body and a heat conducting pipe. The tank body comprises a gas-liquid inlet, a water outlet and a gas outlet, wherein the gas outlet is close to or located on a top portion of the tank body and communicates with the tank body, the water outlet is close to or located on a bottom portion of the tank body, the gas-liquid inlet communicates with the tank body and is used for feeding a gas-water mixture into the tank body, and a gas separated from the gas-water mixture inside the tank body is discharged from the gas outlet. At least a part of the heat conducting pipe is located inside the tank body, and used for a liquid to flow through, so as to allow the heat conducting pipe to exchange heat with water inside the tank body and heat the water inside the tank body. A water electrolysis process for preparing hydrogen generates a lot of additional heat. By using the heat generated by electrolysis to heat the water inside the water sealed tank, the heat is effectively utilized without adding additional heating facilities in the water sealed tank to increase the water temperature, thereby reducing the waste of energy.

水素豊富水を生成するための組成物及び他の製品

NºPublicación:  JP2025148473A 07/10/2025
Solicitante: 
エイチツーウォーターテクノロジーズリミテッド
JP_2025148473_PA

Resumen de: CN120037258A

Compositions for producing hydrogen-rich water, nutraceuticals, cosmetics, pharmaceuticals and other products are provided. In one embodiment, the present invention provides a composition, such as a tablet, comprising magnesium metal, at least one water-soluble acid, and a binder. The magnesium metal and the at least one water-soluble acid are present in an amount sufficient to maintain a pH of less than 7, e.g., at a specific period after the reaction, and an H2 concentration of at least 0.5 mM after the reaction in 50 mL of water in a container, e.g., a sealed or open container, e.g., an H2 concentration of at least 0.5 mM after the reaction in 100 mL of water or an H2 concentration of at least 0.5 mM after the reaction in 500 mL of water. The composition may also include a lubricant.

電極および電気化学セル

NºPublicación:  JP2025533437A 07/10/2025
Solicitante: 
セレスインテレクチュアルプロパティーカンパニーリミテッド
JP_2025533437_PA

Resumen de: CN119948656A

Disclosed is an electrochemical cell having: a porous metal support; a gas transport layer on the porous metal support; and an electrode layer on the gas transport layer. The gas transport layer is electrically conductive and has an open pore structure comprising a pore volume fraction of 20% by volume or more, and wherein a pore volume fraction of the electrode layer is less than a pore volume fraction of the gas transport layer. Stacks of such electrochemical cells and methods of making the electrochemical cells are also disclosed.

アンモニア分解反応用触媒、その製造方法及びそれを用いた水素生産方法

NºPublicación:  JP2025533632A 07/10/2025
Solicitante: 
コリアリサーチインスティテュートオブケミカルテクノロジー
JP_2025533632_PA

Resumen de: CN120035473A

The present invention relates to a catalyst for an ammonia decomposition reaction, a method for producing the same, and a method for producing hydrogen using the catalyst for an ammonia decomposition reaction, and more particularly, to a method for producing a catalyst for an ammonia decomposition reaction by supporting highly active ruthenium on a lanthanum-cerium composite oxide support at low cost and with high efficiency, and a method for producing a catalyst for an ammonia decomposition reaction, whereby it is possible to easily produce a catalyst that exhibits a higher ammonia conversion rate than conventional catalysts for an ammonia decomposition reaction. A catalyst for an ammonia decomposition reaction, which is produced by the catalyst for an ammonia decomposition reaction; and a method for producing hydrogen using the catalyst for an ammonia decomposition reaction.

水素を生成するシステム

NºPublicación:  JP2025533390A 07/10/2025
Solicitante: 
シャヒーンイノベーションズホールディングリミテッド
JP_2025533390_PA

Resumen de: US12435435B1

A system (1) for generating hydrogen gas comprises a reaction vessel (101) containing an aqueous solution (102) and a cathode (105) and an anode (107) each positioned at least partly in the reaction vessel (101). The system (1) comprises first and second ultrasonic transducers (215-220) which emit ultrasonic waves in the direction of the cathode (105) and the anode (107) respectively. Each ultrasonic transducer (215-220) is driven by a respective transducer driver (202) to optimise the operation of the system (1) for generating hydrogen gas by sonoelectrolysis.

要素のスタックを一緒に接合するための方法

NºPublicación:  JP2025533358A 06/10/2025
Solicitante: 
ジョンコッカリルハイドロゲンベルジャム
JP_2025533358_PA

Resumen de: CN120303448A

The invention relates to a method for joining together stacks of elements, comprising the steps of: joining together sub-assemblies of elements individually; joining the subassemblies together by arranging a joint between each subassembly to form an element stack; a successive heating phase and a cooling phase are applied to the component stack, while at least one clamping action is applied to the component stack between two different heating and cooling phases.

バイポーラプレート、電解セル、電解槽スタック、及び、これらに関連する組立方法

NºPublicación:  JP2025533356A 06/10/2025
Solicitante: 
ジョンコッカリルハイドロゲンベルジャム
JP_2025533356_PA

Resumen de: CN120344719A

The invention relates to a bipolar plate for an electrolytic cell, the plate comprising, on at least one of its main faces: a first region extending circumferentially; a second region extending circumferentially so as to border the first region on the outside; a third region extending circumferentially so as to border the second region on the outside, each region being arranged on a perimeter of an associated major face. The invention also relates to a corresponding cell, an electrolytic cell stack and a method of assembly.

一种用于非喷涂工艺构筑大面积整体式析氢阴极制备装置

NºPublicación:  CN120733933A 03/10/2025
Solicitante: 
山东奥氢动力科技有限公司
CN_120733933_PA

Resumen de: CN120733933A

本发明涉及阴极板生产的技术领域,特别是涉及一种用于非喷涂工艺构筑大面积整体式析氢阴极制备装置,其对基板浸涂以前可以对基板的表面清洗,使基板的表面更加清洁,提高了涂料在基板表面的附着效果,使用方便,实用性高;包括底板和箱体,箱体固定安装在底板上端;还包括隔板、超声波发生器、吊挂机构、移动机构、旋转机构和烘干机构,箱体的左右两部分别设置有清洗腔和浸涂腔,隔板固定安装在箱体中,隔板用于清洗腔和浸涂腔分隔开,超声波发生器安装在箱体上。

状態診断システム、状態診断方法、および電解システム

NºPublicación:  JP2025144821A 03/10/2025
Solicitante: 
株式会社東芝
JP_2025144821_PA

Resumen de: AU2025200754A1

A diagnosis system of an electrolysis device, includes: a device to output an impedance data indicating a measurement result of a complex impedance; a first memory unit to store prior data including a relation data indicating a relation between state of the device and a diagnosis result of a state of the device; a first processing unit to analyze the 5 impedance data, judge validity of an analysis result, and output an analysis data indicating the analysis result in which data indicating at least a part of a frequency region of the measurement result is determined valid; a second processing unit to output a state data indicating the state based on first data including the analysis data; a second memory unit to store second data including the state data; and a third processing unit to output a diagnosis 10 data based on data including the prior data and the second data. A diagnosis system of an electrolysis device, includes: a device to output an impedance data indicating a measurement result of a complex impedance; a first memory unit to store prior data including a relation data indicating a relation between state of the 5 device and a diagnosis result of a state of the device; a first processing unit to analyze the impedance data, judge validity of an analysis result, and output an analysis data indicating the analysis result in which data indicating at least a part of a frequency region of the measurement result is determined valid; a second processing unit to output a sta

アンモニアを分解するためのプロセス及び装置

NºPublicación:  JP2025146746A 03/10/2025
Solicitante: 
エアプロダクツアンドケミカルズインコーポレイテッド
JP_2025146746_PA

Resumen de: AU2025201947A1

In a process in which ammonia is cracked to form a hydrogen gas product and an offgas comprising nitrogen gas, residual hydrogen gas and residual ammonia gas, residual ammonia is recovered from the offgas from the hydrogen recovery process by partial condensation and phase separation, and hydrogen is recovered from the resultant ammonia-lean offgas by partial condensation and phase separation. The recovered ammonia may be recycled the cracking process and the recovered hydrogen may be recycled to the hydrogen recovery process to improve hydrogen recovery from the cracked gas. Overall hydrogen recovery from the ammonia may thereby be increased to over 99%. In a process in which ammonia is cracked to form a hydrogen gas product and an offgas comprising nitrogen gas, residual hydrogen gas and residual ammonia gas, residual ammonia is recovered from the offgas from the hydrogen recovery process by partial condensation and phase separation, and hydrogen is recovered from the resultant ammonia-lean offgas by partial condensation and phase separation. The recovered ammonia may be recycled the cracking process and the recovered hydrogen may be recycled to the hydrogen recovery process to improve hydrogen recovery from the cracked gas. Overall hydrogen recovery from the ammonia may thereby be increased to over 99%. ar a r n a p r o c e s s i n w h i c h a m m o n i a i s c r a c k e d t o f o r m a h y d r o g e n g a s p r o d u c t a n d a n o f f g a s c o m p r i s i n g n i t r o

ガス供給物の吸熱反応を行うための装置

NºPublicación:  JP2025146733A 03/10/2025
Solicitante: 
レール・リキード-ソシエテ・アノニム・プール・レテュード・エ・レクスプロワタシオン・デ・プロセデ・ジョルジュ・クロード
JP_2025146733_PA

Resumen de: US2025296063A1

Apparatus for the endothermic reaction of a gas feed, the apparatus comprising: a pre-heater arranged for pre-heating the gas feed, —at least one reactor tube, —a furnace arranged for the radiation and/or convection heating of said at least one reactor tube, said at least one reactor tube being at least partially filled with a catalyst material configured for promoting the endothermic reaction, said at least one reactor tube comprising a tube inlet for said pre-heated gas feed, —a main reaction tube portion extending within said furnace and a pre-reaction tube portion extending outside of the furnace, said pre-reaction tube portion being arranged between the tube inlet and the main reaction tube portion, wherein part of the catalyst material is extending within the pre-reaction tube portion.

一种海水中尿素电氧化催化剂的制备方法及其应用

NºPublicación:  CN120738677A 03/10/2025
Solicitante: 
浙江海洋大学
CN_120738677_PA

Resumen de: CN120738677A

本发明属于海水中尿素电氧化催化技术领域,公开了一种海水中尿素电氧化催化剂的制备方法及其应用,制备方法包括以下步骤:S1、准备浸泡泡沫镍,干燥备用;S2、在泡沫镍中加入含有九水硝酸铬和钴氰化钾的水溶液,反应完成后清洗并干燥,生成NiCo‑PBA@NF;其中,九水硝酸铬的浓度为0.75mg/ml~1.25mg/ml,钴氰化钾的浓度为0.75mg/ml~1.25mg/ml;将CrNiCo‑PBA@NF加入含有硫脲的水溶液,反应完成清洗并干燥,生成S‑CrNiCo‑PBA@NF;其中,硫脲的浓度为0.15mmol/ml~0.4mmol/ml;本发明通过两次水热处理,在泡沫镍上原位生长S‑CrNiCo‑PBA@NF来作为电催化剂,同时利用尿素氧化有效抑制析氯反应,提高UOR电催化效率和稳定性。

一种RuSe0.5/Ti3C2/ZnIn2S4复合催化剂的制备方法及其应用

NºPublicación:  CN120733767A 03/10/2025
Solicitante: 
华东理工大学
CN_120733767_PA

Resumen de: CN120733767A

本发明提供了一种RuSe0.5/Ti3C2/ZnIn2S4复合催化剂的制备方法及其应用,所述材料在光催化分解水制氢方面具有优异的性能。本发明首先以钛碳化铝为原料通过盐酸和氟化锂刻蚀、超声制备剥离的碳化钛纳米片;然后将碳化钛纳米片、四水合氯化铟、氯化锌和硫代乙酰胺分散在甘油水溶液中经油浴制备Ti3C2/ZnIn2S4复合材料;最终将氯化钌和亚硒酸钠分散于含三乙醇胺的Ti3C2/ZnIn2S4复合材料的水溶液中,在光照下以诱导硒化钌光沉积制备得到RuSe0.5/Ti3C2/ZnIn2S4复合材料。本发明所制备的RuSe0.5/Ti3C2/ZnIn2S4复合催化剂,具有S型异质结结构,不仅为光解水制氢反应提供了大量的活性位点和丰富的电子环境,还构建起了载流子的定向快速转移的通道,加速了电子‑空穴对的分离,提高了电子的迁移速率,表现出优异的光催化分解水产氢性能。

一种基于受控电流源的电解槽电流获取方法及装置

NºPublicación:  CN120738709A 03/10/2025
Solicitante: 
南京南瑞继保电气有限公司南京南瑞继保工程技术有限公司常州博瑞电力自动化设备有限公司
CN_120738709_PA

Resumen de: CN120738709A

本发明公开一种基于受控电流源的电解槽电流获取方法及装置,方法包括,获取活化过电压测量值,基于电解槽关键测点数据对活化过电压测量值进行校正,得到活化过电压校正值;根据活化过电压校正值获取受控电流源输出电流计算值,并控制电解槽等效电路模型中的受控电流源模块输出该电流;所述电解槽等效电路模型包括所述受控电流源模块,还包括相互串接的欧姆电阻模块、双电层电容模块、可逆过电压模块,所述受控电流源模块并接于双电层电容模块两端;所述电解槽等效电路模型通电运行,获取所述电解槽等效电路模型的干路电流,即为电解槽电流。本发明可降低电解槽电流计算对活化过电压精度的强依赖性,缩短模块参数整定时间且提高等效模型的准确性。

一种铁掺杂氢氧化镍复合铁掺杂氧化铈电催化剂及其在电解水中的应用

NºPublicación:  CN120738689A 03/10/2025
Solicitante: 
中国科学院大连化学物理研究所
CN_120738689_PA

Resumen de: CN120738689A

本申请属于电催化分解水制氢技术领域,提供了一种铁掺杂氢氧化镍复合铁掺杂氧化铈电催化剂及其在电解水中的应用。所述一种铁掺杂氢氧化镍复合铁掺杂氧化铈电催化剂包括镍基底,所述镍基底表面负载有由二维纳米片堆积形成的三维花状球形纳米颗粒的多孔的催化活性层。所述催化活性层包含铁掺杂的六方堆积的氢氧化镍结构,所述催化活性层包含铁掺杂的立方堆积的氧化铈结构,所述催化活性层中无晶态结构的铁。本发明的铁掺杂氢氧化镍复合铁掺杂氧化铈电催化剂在电催化分解水的氧气析出反应中表现出了优异的析氧性能。

太阳能-液化天然气联合驱动制氢的系统及其工作方法

NºPublicación:  CN120738657A 03/10/2025
Solicitante: 
西安热工研究院有限公司
CN_120738657_PA

Resumen de: CN120738657A

本发明属于中低温余热利用技术领域,特别涉及一种太阳能‑液化天然气联合驱动制氢的系统及其工作方法;其中,所述太阳能‑液化天然气联合驱动制氢的系统,设置有太阳能集热器、储热箱、辅助加热器、蒸汽发生器、汽轮机、发电机、冷凝器、泵、制冷换热器、电解池和交流直流转换器。本发明公开的技术方案中,太阳能集热器、储热箱构成了太阳能收集子系统,辅助加热器、蒸汽发生器、汽轮机、发电机、冷凝器、泵、制冷换热器构成了发电子系统,电解池和交流直流转换器构成了制氢子系统,它们之间耦合作用能够实现对中低温热源的利用,且受热源参数波动的影响较小。

一种具有光热协同催化性能的中空微球高熵氧化物催化剂及其制备方法

NºPublicación:  CN120733731A 03/10/2025
Solicitante: 
淮阴师范学院
CN_120733731_PA

Resumen de: CN120733731A

本发明公开了一种具有光热协同催化性能的中空微球高熵氧化物催化剂及其制备方法,催化剂的化学式为(CuαCoβMnγFeδNiλ)O,催化剂的制备方法包括以下步骤:S1、将钴盐、镍盐、铜盐、铁盐和锰盐超声溶解在无水甲醇中,配制成均匀混合溶液;S2、将混合溶液转移到反应釜中,在一定温度的条件下反应一定时间,用去离子水和乙醇洗涤反应产物,干燥得到中空微球高熵氧化物催化剂。本发明的中空微球高熵氧化物催化剂具有较高的光热转换能力和化学稳定性,作为硼氢化钠水解的催化剂使用寿命长,具有优异的光热催化硼氢化钠水解制氢功能,为实现光控硼氢化钠水解提供了现实依据。

水電解スタック

NºPublicación:  JP2025146197A 03/10/2025
Solicitante: 
本田技研工業株式会社
JP_2025146197_PA

Resumen de: US2025297392A1

A water electrolysis stack includes: a membrane electrode assembly including an electrolyte membrane and a plate-shaped current collector provided on one of both sides of the electrolyte membrane in the thickness direction thereof; a water introduction unit for introducing water from the outside; a water flow path member disposed so as to face the current collector and provided with a water flow path for guiding, along the surface direction of the current collector, the water introduced into the water introduction unit; and a pumping unit for pumping the water to the water introduction unit. The pumping unit continuously changes the pumping amount of the water, thereby pulsating the water flowing through the water flow path along the surface direction of the current collector.

水素製造制御装置、水素製造制御方法、および水素製造システム

NºPublicación:  JP2025145003A 03/10/2025
Solicitante: 
東芝エネルギーシステムズ株式会社
JP_2025145003_PA

Resumen de: JP2025145003A

【課題】電力の変動に対しても電解セルの劣化を抑制できる水素製造制御装置、水素製造制御方法、および水素製造システムを提供する。【解決手段】実施形態によれば水素製造システムにおいて水素製造を制御する水素製造制御装置200は、電源電力の電源電力値に関する電源電力情報を取得する電源電力情報取得部231と、モジュール電力の供給を受けて運転状態にある電解モジュールの運転台数に関する運転情報を取得する運転情報取得部232と、電源電力情報に基づいて原料水流量指令値を算出する原料水流量指令値算出部233と、運転情報に基づいて添加水素流量指令値を算出する添加水素流量指令値算出部234と、電源電力情報と運転情報とに基づいて電解モジュールへのモジュール電力供給・停止指令を決定する進行制御部240と、出力部250とを具備する。【選択図】図3

アンモニア分解用触媒及びこの製造方法

NºPublicación:  JP2025533192A 03/10/2025
Solicitante: 
ポスコホールディングスインコーポレーティッド
JP_2025533192_PA

Resumen de: CN120225279A

The invention relates to a catalyst for ammonia decomposition and a preparation method thereof. More specifically, the present invention relates to a catalyst for ammonia decomposition, a method for preparing the same, and a method for ammonia decomposition using the same, the catalyst for ammonia decomposition comprising an MgAl2O4 spinel carrier and ruthenium, the ruthenium content being 0.1-5 wt% based on the total catalyst weight.

一种用于ALK电解槽的极板及ALK电解槽

NºPublicación:  CN120738670A 03/10/2025
Solicitante: 
黄爱华
CN_120738670_PA

Resumen de: CN120738670A

本发明提出一种用于ALK电解槽的极板及ALK电解槽,包括极板,所述极板包括极框、主极板,所述极框与所述主极板固定连接,所述极框设在所述主极板的外部,所述极框的底部靠上三分之一处开设有进液口,所述极框的顶部两边分别开设有两个氢气出口,所述极框的顶部两边分别开设有两个氧气出口。本发明既保证了电解槽极板底部液体的充足,减少了因液体只靠一边流出而导致的局部无液体干烧问题的出现,保证了气液的均衡,双向出气液的流道可以保证隔膜全部被液体湿透,降低了氢氧气互串的风险,大大提高了电解槽的气体纯度及安全。

一种适应高压低负荷和频繁启停的电解制氢系统和方法

NºPublicación:  CN120738668A 03/10/2025
Solicitante: 
航天长征化学工程股份有限公司
CN_120738668_A

Resumen de: CN120443203A

The invention discloses an electrolytic hydrogen production system and method adaptive to high voltage, low load and frequent start and stop. The system comprises an electrolytic bath (1); the oxygen separator (2), the oxygen cooler (4), the oxygen drop catcher (6), the dehydrogenator (8), the oxygen circulating compressor (10) and the oxygen separator (2) are sequentially connected to form circulation; the hydrogen separator (3), the hydrogen cooler (5), the hydrogen drop catcher (7), the deaerator (9), the hydrogen circulating compressor (11) and the hydrogen separator (3) are sequentially connected to form circulation. According to the scheme provided by the invention, the oxygen generated by the electrolytic cell is returned to the oxygen separator after dehydrogenation treatment, and the hydrogen generated by the electrolytic cell is returned to the hydrogen separator after deoxidation treatment, so that the proportion of hydrogen in oxygen to oxygen in hydrogen is reduced, and the situation that the proportion of hydrogen in oxygen or oxygen in hydrogen exceeds the standard when the system operates at high pressure and low load is avoided; therefore, the system is interlocked, stopped and incapable of running.

一种带下沉监测的电解槽支撑结构

NºPublicación:  CN120738710A 03/10/2025
Solicitante: 
中能建氢能源有限公司能建绿色氢氨新能源(松原)有限公司青启未来(北京)氢能源科技有限公司
CN_120738710_PA

Resumen de: CN120738710A

本发明涉及电解水制氢技术领域,具体为一种带下沉监测的电解槽支撑结构,其能够监测极板下沉状况以便及时排除泄露隐患,其包括底座,所述底座上设置有滚动支撑件,所述滚动支撑件上放置有两个对称布置的支撑滑块,两个所述支撑滑块上放置有支撑板,所述支撑板的底部与所述支撑滑块的顶部为楔形配合,两个所述支撑滑块内贯穿设置有螺杆且所述螺杆上设置有紧贴所述支撑滑块外壁的锁紧件,所述螺杆的一端安装有应力传感器,所述支撑板上设置于用于支撑电解槽外缘的绝缘支撑滚轴。

ENSEMBLE MODULAIRE POUR SYSTEME D’ELECTROLYSE D’OXYDE SOLIDE

NºPublicación:  FR3160708A1 03/10/2025
Solicitante: 
GENVIA [FR]
SERVICES PETROLIERS SCHLUMBERGER [FR]
GENVIA,
SERVICES PETROLIERS SCHLUMBERGER
FR_3160708_PA

Resumen de: FR3160708A1

L’invention concerne un ensemble modulaire pour système d’électrolyse d’oxyde solide pour la production d’hydrogène. Il comportant au moins un module (1) comprenant au moins un empilement (2) de plaques d’oxydes solides positionné dans une enceinte chaude (3), des conduites d’amenée de fluides dans l’empilement (2), des conduites d’évacuation de fluides de l’empilement (2), et au moins un dispositif réchauffeur de fluide permettant au fluide d’atteindre une température compatible avec le fonctionnement de l’empilement (2). Le module (1) comprend une première partie amovible (10), équipée de premiers connecteurs (4) de conduites de fluides, qui comprend l’empilement (2) de plaques d’oxydes solides positionné dans ladite enceinte chaude (3), et une seconde partie fixe (11) équipée de seconds connecteurs (5) apte à s’assembler avec et à se désassembler desdits premiers connecteurs (4). La seconde partie fixe (11) comprenant un réseau (13) de distribution comportant lesdites conduites d’amenée (14) et d’évacuation (15) de fluides. Figure pour l’abrégé : Fig.1

Boîte chaude comprenant des empilements de plaques pour électrolyseur à oxyde solide (SOEC) ou pour système de pile à combustible (SOFC) uniformément alimentés, et installation associée

NºPublicación:  FR3160823A1 03/10/2025
Solicitante: 
GENVIA [FR]
SERVICES PETROLIERS SCHLUMBERGER [FR]
GENVIA,
SERVICES PETROLIERS SCHLUMBERGER
FR_3160823_PA

Resumen de: FR3160823A1

L’invention concerne une boîte chaude (1) de stacks (2) d’électrolyse haute température réversible SOEC/SOFC, comportant une cuve (10) accueillant au moins deux stacks, une entrée (14) et une sortie (15) par laquelle des premier et second fluides (32) peuvent entrer et être évacués, ladite boîte chaude comportant en outre une première conduite d’amenée (6) d’un troisième fluide dans chacun desdites au moins deux stacks (2), qui s’étend depuis l’extérieur de ladite cuve jusqu’à un arbre central (60). La boîte chaude comprend des sous-conduites (61) de répartition dudit troisième fluide, qui s’étendent chacune depuis l’arbre central de distribution jusqu’à une entrée d’un stack, lesdits au moins deux stacks étant positionnés à égale distance dudit arbre central. La boîte chaude comprend également des canaux d’évacuation (62) qui s’étendent depuis le fond de chacun des stacks, jusqu’à une seconde conduite d’évacuation qui collecte un quatrième fluide et qui l’évacue hors de ladite cuve. Figure pour l’abrégé : Fig. 1

一种结晶-非结晶异质结构催化电极及其制备方法和应用

NºPublicación:  CN120738684A 03/10/2025
Solicitante: 
浙江理工大学
CN_120738684_PA

Resumen de: CN120738684A

本发明提供一种结晶‑非结晶异质结构催化电极及其制备方法和应用。催化电极的制备方法如下:将预处理后的泡沫镍垂直置于含有硝酸钴和氯化锆的乙醇溶液中,在密闭条件下进行水热反应,冷却至室温,清洗,干燥,得到ZrCo前驱体;再将所述ZrCo前驱体放在瓷舟里并置于管式炉中间,在空气气氛下进行煅烧,得到所述结晶‑非结晶异质结构催化电极。通过上述方法制备的电催化剂由结晶Co3O4和非结晶ZrO2‑x规则有序的负载在泡沫镍表面形成纳米片阵列,并且构成结晶‑非结晶异质结构,具有高比表面积和丰富暴露的催化活性位点,在电合成甲酸盐耦合制氢的应用中展现工业级电流密度下的高甲酸盐和氢气法拉第效率,且具有优异的电解稳定性。

铂基卤化物钙钛矿/TiO2复合材料的制备方法及应用

NºPublicación:  CN120733724A 03/10/2025
Solicitante: 
陕西煤业新能氢能技术有限公司西北大学
CN_120733724_PA

Resumen de: CN120733724A

本发明公开了铂基卤化物钙钛矿/TiO2复合材料的制备方法,具体为:制备Cs2PtBr6钙钛矿材料和TiO2;将Cs2PtBr6钙钛矿材料、TiO2和聚乙烯吡咯烷酮粉末加入混合液中,超声,搅拌,离心,真空干燥,煅烧,得到铂基卤化物钙钛矿/TiO2复合材料。本发明的Cs2PtBr6钙钛矿材料,具有优异的光电性能,且在水中稳定性高;将Cs2PtBr6和TiO2进行复合,可以结合二者的吸光性能,拓宽材料的光响应范围,促进载流子的生成、分离与迁移,使其在水体系中保持稳定,实现高效光催化水分解产氢。

利用脉冲电磁场在液体环境中约束等离子体的制氢系统

NºPublicación:  CN120752377A 03/10/2025
Solicitante: 
罗伯特··克内曼
CN_120752377_PA

Resumen de: MX2025009259A

A hydrogen generation system includes: a direct current (DC) power supply providing a driver signal, a reactive circuit coupled to the power supply and configured to generate a pulse drive signal from the driver signal, at least one reaction chamber coupled to the reactive circuit and receiving the pulse drive signal wherein the chamber is configured to generate hydrogen from feedstock material utilizing the pulse drive signal, a gas analyzer coupled to the at least one reaction chamber and configured to detect the generated hydrogen, and a control unit coupled to the reactive circuit and to the gas analyzer and configured to control the reactive circuit based on the detected hydrogen. The reaction chamber includes a plurality of positively charged elements and a plurality of negatively charged elements. The elements are composed of non-dis similar metallic material.

一种耦合氨分解与氢提纯的方法及其装置

NºPublicación:  CN120733651A 03/10/2025
Solicitante: 
中国科学院长春应用化学研究所
CN_120733651_A

Resumen de: CN120733651A

本发明提供了耦合氨分解与氢提纯的方法,将氨气通入设置有钯负载型多孔陶瓷板和焦耳热催化反应装置的腔体中,向焦耳热催化反应装置连接的电极施加电流,氨气在焦耳热催化反应装置中进行氨分解反应;焦耳热扩散至钯负载型多孔陶瓷板,上述氨分解反应产生的气体,通过升温后的钯负载型多孔陶瓷板进行分离,氢气透出钯负载型多孔陶瓷板后,得到氢气。本发明将氨分解和氢分离过程集成在一体化的装置中,利用电极产生的焦耳热直接传到含有钯负载型多孔陶瓷板,无需对氨分解后的气体进行再加热,减少能量损失和操作,克服了氨分解和氢分离提纯两个过程分离带来的设备复杂、能量损失和杂质混入等问题,为氨分解制氢提供了更高效紧凑且经济的技术方案。

一种CoFeMo多金属氧化物自支撑电催化剂的制备

NºPublicación:  CN120738694A 03/10/2025
Solicitante: 
哈尔滨理工大学
CN_120738694_A

Resumen de: CN120738694A

氢能作为可再生的能源,已成为全球能源转型中的重要研究课题。电解水制氢凭借其高效的H2产出被视为最具潜力的制氢方式之一。因此,开发具有高效能、长时间稳定性且成本低廉的电催化剂成为当前电催化研究的核心问题。本发明涉及电催化析氢领域一种CoFeMo多金属氧化物自支撑电催化剂的制备及其应用。本发明目的是解决现有技术合成高性能电催化剂的原材料储备稀少、价格昂贵的问题。本专利设计与研制了一种多酸衍生异金属自支撑催化剂FeOOH/CoFe2O4/MoO3@IF。所采用的方法:(NH4)4FeMo6O24H6·7H2O作为前驱体,结合硝酸钴作为辅助钴源,以泡沫铁IF为导电基底,通过水热法构建了具有分级多孔微米柱结构的自支撑催化剂FeOOH/CoFe2O4/MoO3@IF,在碱性电解液中表现出优异电催化活性和稳定性。

一种MoNiCoFe多金属自支撑电催化剂的制备

NºPublicación:  CN120738693A 03/10/2025
Solicitante: 
哈尔滨理工大学
CN_120738693_A

Resumen de: CN120738693A

本发明涉及电催化分解水制氢领域的一种MoNiCoFe多金属自支撑电催化剂的制备及其应用。氢能作为可再生的能源,已成为全球能源转型中的重要研究课题。电解水制氢凭借其高效的H2产出被视为最具潜力的制氢方式之一。因此,开发具有高效能、长时间稳定性且成本低廉的电催化剂成为当前电催化研究的核心问题。本发明涉及电催化析氢领域一种MoNiCoFe多金属自支撑电催化剂的制备及其应用。本发明目的是解决现有技术合成高性能电催化剂的原材料储备稀少、价格昂贵的问题。本专利设计与研制了一种多酸衍生异金属氧化物Mo4O11/NiCoFe‑LDH@IF。所采用的方法:(NH4)4NiMo6O24H6·6H2O作为前驱体,结合硝酸钴作为辅助钴源,以泡沫铁为导电基底,通过水热法构建了具有分级多孔微米柱结构的自支撑催化剂Mo4O11/NiCoFe‑LDH@IF,在碱性电解液中表现出优异电催化活性和稳定性。

面向可再生能源的电解水制氢控制系统及功率分配方法

NºPublicación:  CN120738707A 03/10/2025
Solicitante: 
中船(邯郸)派瑞氢能科技有限公司
CN_120738707_PA

Resumen de: CN120738707A

本发明涉及可再生能源技术领域,且公开了面向可再生能源的电解水制氢控制系统及功率分配方法,所述系统包括监测单元、氢气压力监测仪、处理中心、执行终端以及通信网络,通过采用滑动窗口波动检测与二分法功率分配算法,提升可再生能源消纳率和电解槽功率变化速率,适应的分钟级波动,稳定控制功率分配误差,避免制氢效率损失,通过提升动态优先级模型使高效电解槽利用率,提高集群整体能效,分组控制策略降低基础负荷组启停频次,延长电解槽寿命,通过休眠唤醒机制减少待机能耗,系统待机功耗下降至额定功率,通过安全约束机制降低氢气压力超限事故率,通过温度偏离保护使电解槽热应力损伤减少和故障停机率降低。

电解水制氢储能装置协同支撑方法及能量管理平台

NºPublicación:  CN120749825A 03/10/2025
Solicitante: 
中船(邯郸)派瑞氢能科技有限公司
CN_120749825_PA

Resumen de: CN120749825A

本发明涉及电解水制氢的技术领域,且公开了电解水制氢储能装置协同支撑方法及能量管理平台,所述平台包括:数据采集层、协同控制层、执行层;通过储能装置执行瞬时充放电补偿,覆盖制氢功率爬升初期的响应真空期,同时采用阶梯式制氢功率调节机制,调节单次功率变化幅度低于额定功率及相邻调节间隔,形成“储能瞬时补偿+制氢平稳跟进”的多时间尺度协同链,通过制氢启动阈值及储能装置启动阈值,结合储能功率动态计算模型,放电功率实时跟随频率偏差幅度线性调整,实现“高频波动储能主控、持续波动制氢接力”的智能分工。

一种硼氢化钠水解制氢装置及其方法

NºPublicación:  CN120733653A 03/10/2025
Solicitante: 
上海醇加能源科技有限公司
CN_120733653_PA

Resumen de: CN120733653A

本发明公开了一种硼氢化钠水解制氢装置及其方法,涉及水解制氢装置技术领域,包括反应釜本体,反应釜本体的内部设置有投放机构,反应釜本体的上方设置有清理机构,投放机构能够将催化剂输送至反应釜本体的内部,清理机构包括过滤单元,过滤单元设置于反应釜本体的上方,过滤单元能够对反应釜本体内部的结晶物进行过滤,清理机构包括刮取单元,刮取单元设置于反应釜本体的内腔,刮取单元能够将凝结在反应釜本体内壁上的结晶物刮取下来,投放机构包括两个第一圆形筒,此硼氢化钠水解制氢装置及其方法,通过设置有投放机构、过滤单元和刮取单元,可以有效避免设备在使用时,反应釜本体内部化学反应产生的偏硼酸钠会降低反应效率的问题。

高分子水凝胶分散的低铂碳载量电催化剂

NºPublicación:  CN120738675A 03/10/2025
Solicitante: 
青岛滨海学院
CN_120738675_PA

Resumen de: CN120738675A

本发明属于电解水析氢催化技术领域,涉及一种高分子水凝胶分散的低铂碳载量电催化剂的制备方法,包括以下步骤:将聚乙烯醇(PVA)和聚乙烯亚胺(PEI)溶液按比例混匀,得到PVA‑PEI溶液;取亲水性碳纸浸泡于上述PVA‑PEI溶液,浸泡均匀后将其放置于硼砂溶液中;再置于氯铂酸溶液中,‑20℃放置12h,冷冻干燥,得到PVA‑PEI‑Pt气凝胶修饰的碳纸;将其置于N2气氛下,800℃碳化3h,得到低铂碳载量‑水凝胶基自支撑电催化剂。本发明通过简单的方法制备了电解水析氢反应性能优异的低铂含量电催化剂。

一种用于提升碱性海水电解性能的电解液添加剂、电解质、电解液和提升碱性海水电解性能的方法

NºPublicación:  CN120738658A 03/10/2025
Solicitante: 
北京化工大学
CN_120738658_PA

Resumen de: CN120738658A

本发明属于电解水技术领域,具体涉及一种用于提升碱性海水电解性能的电解液添加剂、电解质、电解液和提升碱性海水电解性能的方法。所述电解液添加剂中含有氟离子和/或无机氟化物。电解质包含氟离子和/或无机氟化物,所述电解质中还含有碱金属氢氧化物。提升碱性海水电解性能的方法包括:使用含有氟离子和/或无机氟化物的碱性电解液进行电解反应。本申请采用氟离子作为电解液添加剂,降低了析氧反应电位,提高了反应动力学,有利于反应活性提高。另外,在电解过程中,氟离子与水在阳极表面形成氢键网络,并结合氟离子本身的静电排斥作用,能阻止氯离子靠近阳极表面,有效抵抗氯离子腐蚀和氯氧化竞争副反应,有利于反应稳定性的提高。

一种多功能氢氧机

NºPublicación:  CN120738669A 03/10/2025
Solicitante: 
浙江格兰斯柯智能科技有限公司
CN_120738669_PA

Resumen de: CN120738669A

本发明公开一种多功能氢氧机,包括机体、电解装置、输气组件和直饮组件,其中机体内内形成有腔体、第一容腔和第二容腔,腔体内的水液流向电解装置生成氢气和氧气,氢气从第一进气口输入第一腔体经过第一腔体内的水液后,从第一出气口流向输气组件输出,氧气从第二进气口输入第二容腔,经过第二容腔内的水液后,从第二出气口流向输气组件输出,直饮组件包括连通第一容腔和出水装置的输出管路,第一容腔内的富氢水通过出水装置被导出给使用者饮用,使得氢氧机能够提供富氢直饮水,充分利用了氢氧机的副产品,为使用者提供更多有益人体健康的产品,提升使用体验。

铁硫化物纳米颗粒/镍钴硫化物纳米片/多层石墨烯复合材料、制备方法及应用

NºPublicación:  CN120736577A 03/10/2025
Solicitante: 
杭州电子科技大学
CN_120736577_PA

Resumen de: CN120736577A

本发明公开了一种铁硫化物纳米颗粒/镍钴硫化物纳米片/多层石墨烯复合材料、制备方法及应用,在多层石墨烯表面首先生长的是一层片状镍钴硫化物,主要由NiS,Ni3S2,Co3S4物相组成。镍钴硫化物纳米片在多层石墨烯表面向上生长,形成阵列结构。随后在镍钴硫化物阵列表面制备的是铁硫化物纳米颗粒。铁硫化物纳米颗粒沉积在片状的镍钴硫化物表面及间隙的多层石墨烯表面。这种复合结构增加了活性物质与电解质的接触面积,增加了活性点位。同时,引入了异质结构,提高了催化剂的活性。

一种二维复合催化剂及其制备方法和应用

NºPublicación:  CN120733798A 03/10/2025
Solicitante: 
华东理工大学
CN_120733798_PA

Resumen de: CN120733798A

本发明提供了一种二维复合催化剂及其制备方法和应用,涉及光催化技术领域。本发明将第一有机金属配合物(有机钯配合物)、第二有机金属配合物(有机钼、有机钨或有机铱配合物)、配体、还原剂和第一溶剂混合,进行配体交换与金属‑金属耦合还原反应;将所得PdX‑ene(X为Mo、W或Ir)粉末与石墨相氮化碳纳米片和第二溶剂混合进行自组装反应,得到二维复合催化剂。所述二维复合催化剂具有独特的二维结构、较大的传质比表面积、较高的光生电子与空穴空间分离效率和光生载流子传输效率,从而具有优异光催化分解水产氢性能。将所述二维复合催化剂用于光分解水制氢,产氢性能比贵金属Pt负载g‑C3N4光催化剂有明显提升,且成本较低。

一种改性LDH基催化剂及其制备方法和应用

NºPublicación:  CN120738695A 03/10/2025
Solicitante: 
青岛大学
CN_120738695_PA

Resumen de: CN120738695A

本发明涉及电催化、氢能技术领域,尤其涉及一种改性LDH基催化剂及其制备方法和应用。本发明将均苯三甲酸、水、有机溶剂、镍盐、钴盐和铁盐混合,进行电沉积,经洗涤、干燥,得到NiFeCo‑LDH(TA)催化剂;将NiFeCo‑LDH(TA)催化剂浸泡于银盐溶液中,经洗涤、干燥,得到改性LDH基催化剂。本发明提供的改性LDH基催化剂在海水中大电流密度下,能有效抵抗氯离子腐蚀和抑制层状双氢氧化物(LDH)中活性金属溶解,该催化剂在较低的过电位下就能达到工业级电流密度,且能稳定运行1000小时以上。

一种改性CuCoO2晶体材料及其制备与应用

NºPublicación:  CN120738685A 03/10/2025
Solicitante: 
武汉理工大学
CN_120738685_PA

Resumen de: CN120738685A

本发明公开一种改性CuCoO2晶体材料及其制备与应用,改性CuCoO2晶体材料包括CuCoO2基体、掺杂于基体晶格中的硫元素以及负载于基体表面的钌元素;改性CuCoO2晶体材料具有表面缺陷结构;本申请非金属S掺杂取代CuCoO2晶体中的部分晶格氧,进而提高氧缺陷的占比,从而提升晶体材料的导电性,最终提高CuCoO2晶体材料的析氧反应速率;基体的表面缺陷可产生更多活性位点,来进一步提高催化剂的析氧性能,而由离子交换在基体表面负载钌元素,使得S掺杂CuCoO2晶体的形貌发生了改变,由S掺杂CuCoO2晶体的六方片状向趋于圆形转变,进一步加快了电解水析氧反应。

一种具有富Pt壳结构的高熵合金析氢催化材料的制备方法

NºPublicación:  CN120734342A 03/10/2025
Solicitante: 
浙江理工大学
CN_120734342_PA

Resumen de: CN120734342A

本发明公开了一种具有富Pt壳结构的高熵合金析氢催化材料的制备方法,步骤如下:步骤一、一次碳热冲击生长在碳纸上的非贵金属合金纳米颗粒前驱体:将前驱体溶液滴加在碳纤维上,在红外灯照射下烘干,通过焦耳加热炉进行一次碳热冲击,碳热冲击过程中通入氩气保护,从而得到负载在碳纤维上的非贵金属合金纳米颗粒前驱体;步骤二、二次碳热冲击:将氯铂酸溶液滴加在非贵金属合金纳米颗粒前驱体上,进行二次碳热冲击,得到的具有富Pt壳结构的高熵合金析氢催化材料。本发明能够提高Pt金属在高熵合金表面的利用率,提升催化剂的催化活性。

一种整体式钨掺杂二氧化钌催化剂及其制备方法和应用

NºPublicación:  CN120738680A 03/10/2025
Solicitante: 
广东工业大学
CN_120738680_PA

Resumen de: CN120738680A

本发明涉及电解水制氢催化剂技术领域,具体涉及一种整体式钨掺杂二氧化钌催化剂及其制备方法和应用,该制备方法通过采用钨酸和三氯化钌作为原料,并分别将钨酸和三氯化钌溶解在不同的溶剂中制得前驱体溶液再混合均匀,再浸渍涂覆在集流体上,经干燥和加热处理后制得整体式钨掺杂二氧化钌催化剂。钨元素均匀掺杂在二氧化钌的表面,极大地提高了该催化剂的催化活性和催化稳定性。并且钨掺杂二氧化钌催化剂呈纳米级颗粒负载在集流体上,能暴露更多活性位点,进一步提高该催化剂的催化活性和催化稳定性。该催化剂可直接作为工作电极使用,且简化了制备流程,节省阳极的制备成本,在酸性水分解制氢中析氧反应中具有很好的应用前景。

一种多相多级WO3同质结光阳极及其制备方法与应用

NºPublicación:  CN120738679A 03/10/2025
Solicitante: 
河南大学
CN_120738679_PA

Resumen de: CN120738679A

本发明属于光电材料技术领域,具体涉及一种多相多级WO3同质结光阳极及其制备方法与应用。该光阳极的制备步骤如下:以钨酸钠为原料,盐酸为酸源,草酸铵为分散剂,制得前驱体溶液;将预处理后的导电玻璃置于反应釜内,加入所述前驱体溶液进行水热反应,得到沉积黄钨酸的导电玻璃;将所述沉积黄钨酸的导电玻璃,经清洗、干燥、退火,即得。本发明制得的多相多级WO3同质结光阳极能够促进光生载流子分离,进而提高光电催化效率。

一种基于太阳能全光谱的氨分解膜反应器制氢系统

NºPublicación:  CN120733650A 03/10/2025
Solicitante: 
嵊州市浙江工业大学创新研究院
CN_120733650_PA

Resumen de: CN120733650A

本发明属于热化学氨分解技术领域,涉及一种基于太阳能全光谱的氨分解膜反应器制氢系统。本发明,包括真空泵、氢气收集瓶和用于提供液态氨原料的液氨储罐,还包括多通道膜反应器、用于接收并聚焦太阳全光谱辐射的碟式太阳能集热器和用于用于实时监测温度、压力、流量、光照强度参数的多参数传感器组。本发明通过设置阶梯预热及余热回收组件,构成梯级余热回收网络,高效利用膜反应器产物尾气中不同温区热能,用于氨原料预热与系统辅助供热,显著提高系统热效率,降低能耗,结构紧凑,集成度高,实现了太阳能光热‑光电协同驱动、氢气膜分离同步抽提与智能化余热利用,适用于分布式绿色制氢场景,具备良好的工业推广前景。

一种用于制氢机的恒压控制方法

NºPublicación:  CN120738706A 03/10/2025
Solicitante: 
山东交通职业学院
CN_120738706_PA

Resumen de: CN120738706A

本发明公开了一种用于制氢机的恒压控制方法,属于制氢机的恒压控制领域,具体步骤为:S1、通过制氢机电解腔内部的高精度气体压力传感器采集制氢机内部实时的压力值P(t),同时将设定的目标压力值P_ref与实时的压力值计算出实时的压力误差e(t);S2、将实时的压力误差e(t)传入自适应PID控制模块;S3、运用电解电源控制和比例排气阀联合的双通道控制策略进行恒压控制,将控制信号U(t)用于控制电解电源输出电流,同时通过比例排气阀实现气压的提前补偿控制;S4、循环执行S1‑S3,基于制氢机系统运行状态,动态进行制氢机内部的恒压控制;实现对压力的精准调节与动态稳定控制,提高系统的鲁棒性。

一种用于碱性电解水制氢的钌掺杂氮氧化铌纳米球催化剂的制备方法

NºPublicación:  CN120738678A 03/10/2025
Solicitante: 
黑龙江大学
CN_120738678_PA

Resumen de: CN120738678A

本发明涉及一种用于碱性电解水制氢的钌掺杂氮氧化铌纳米球催化剂的制备方法,包括以下步骤:将多巴胺分散到醇水混合溶液中,得到多巴胺溶液;将铌金属源溶解在去离子水中,得到澄清溶液,将多巴胺溶液加入到澄清溶液中,得到反应悬浊液,离心烘干后得到第一固体;将第一固体溶于醇水混合溶液,加入氯化钌溶液,搅拌得到混合溶液;将其转移至水热釜中进行水热处理,抽滤收集固相物,烘干后得到第二固体;将第二固体放入管式炉中,并通入氨气进行煅烧,随炉自然冷却,得到燃烧后的复合体;将复合体放入管式炉中,并通入氢氩气体进行煅烧,得到钌掺杂氮氧化铌纳米球催化剂,具有组分间结合紧密、氮化物尺寸小、分布均匀和组分容易调控等优势。

一种Mo/Zn双金属调控NiCoFe合金异质界面材料的制备方法和应用

NºPublicación:  CN120738500A 03/10/2025
Solicitante: 
大连理工大学
CN_120738500_PA

Resumen de: CN120738500A

本发明属于纳米材料制备技术领域,公开了一种Mo/Zn双金属调控NiCoFe合金异质界面材料的制备方法和应用。在表面活性剂的和盐模板的共同调控下,利用冷冻干燥‑高温煅烧途径制备Mo/Zn双金属调控的NiCoFe合金异质纳米材料NiCoFeMoZn。本发明提供的制备方法简单、绿色无污染,实用化程度高,且得到的NiCoFeMoZn纳米材料可作为电解水的析氧反应催化剂使用。

メタン製造システム

NºPublicación:  JP2025145189A 03/10/2025
Solicitante: 
大阪瓦斯株式会社
JP_2025145189_PA

Resumen de: JP2025145189A

【課題】コストの増加や設置スペースの拡大を抑えつつ、高濃度なメタンの製造が可能なメタン製造システムを提供する。【解決手段】メタンを製造するメタン製造システム1であって、水素と一酸化炭素及び二酸化炭素の少なくともいずれか一方とを含む第1ガスが供給されるメタン化反応部4と、メタン化反応部4で得られた少なくともメタンを含むメタン化反応出口成分を含んだ第2ガスが供給されるメタン分離部5と、を備えており、メタン分離部5は、メタン分離膜によって第2ガスをメタンを主成分として含む目的ガスと、他の残余成分を主成分として含むリサイクルガスとに分離し、リサイクルガスは、メタン化反応部4に供給される。【選択図】図1

電解装置および電解方法

NºPublicación:  JP2025144866A 03/10/2025
Solicitante: 
株式会社東芝
JP_2025144866_PA

Resumen de: AU2025200886A1

An electrolysis device includes: an electrolysis cell; a cathode supply flow path; an anode supply flow path; a cathode discharge flow path; an anode discharge flow path; a cathode flow rate regulator to adjust a flow rate A of a cathode supply fluid; an anode flow rate regulator to adjust a flow rate B of a anode supply fluid; a first flowmeter to measure a 5 flow rate C of a cathode discharge fluid; a second flowmeter to measure a flow rate D of a anode discharge fluid; and a control device to estimate a Faraday efficiency according to a relational expression for approximating the Faraday efficiency to a function including the C and D, and control the cathode flow rate regulator according to the estimated Faraday efficiency to control the A. 10 An electrolysis device includes: an electrolysis cell; a cathode supply flow path; an anode supply flow path; a cathode discharge flow path; an anode discharge flow path; a cathode flow rate regulator to adjust a flow rate A of a cathode supply fluid; an anode flow 5 rate regulator to adjust a flow rate B of a anode supply fluid; a first flowmeter to measure a flow rate C of a cathode discharge fluid; a second flowmeter to measure a flow rate D of a anode discharge fluid; and a control device to estimate a Faraday efficiency according to a relational expression for approximating the Faraday efficiency to a function including the C and D, and control the cathode flow rate regulator according to the estimated Faraday 10 efficiency to c

一种基于镍基的催化剂及其制备方法和应用

NºPublicación:  CN120738686A 03/10/2025
Solicitante: 
浙江海洋大学
CN_120738686_PA

Resumen de: CN120738686A

本发明公开了一种基于镍基的催化剂Cr,Co‑Ni(OH)2@NF。催化剂以泡沫镍(NF)为载体,通过掺杂Cr和Co元素制备而成,具有高效尿素氧化反应(UOR)性能,可用于电解水制氢和尿素污染治理。其制备方法包括:将泡沫镍在HCl溶液中浸泡处理后,浸泡在含有特定浓度的镍盐溶液中反应生成镍基氢氧化物,再将其浸泡在含有硝酸铬和钴氰化钾的溶液中反应,最终生成掺杂Cr和Co的催化剂。该催化剂在1M KOH+0.33M尿素溶液中表现出低过电位和良好的稳定性,显著降低了电解水制氢阳极过电位,同时实现了尿素的高效降解。

模块化水解制氢装置及其应用

NºPublicación:  CN120738671A 03/10/2025
Solicitante: 
北京科技大学
CN_120738671_PA

Resumen de: CN120738671A

本申请属于氢燃料储存与供应领域。提供一种模块化水解制氢装置及其应用。该模块化水解制氢装置包括:包括制氢单元,制氢单元包括壳体、反应器、液体通道和第一气体通道,反应器位于所述壳体内,反应器用于放置储氢材料;液体通道上设置有液体进口通道,所述液体进口通道与所述反应器联通,所述液体通道一端为开放端,另一端为封闭端,所述液体通道为所述储氢材料提供反应所需的液体;所述第一气体通道位于所述液体通道远离所述反应器的一侧,所述第一气体通道设置有气体进口通道,气体进口通道与所述反应器联通,所述气体通道用于输送所述反应器内产生的氢气。本申请的模块化水解制氢装置具有结构简单、集成度好、安全可控以及结构简单等优点。

一种金属氧化物负载贵金属二氧化铱催化剂及其制备方法和应用

NºPublicación:  CN120738674A 03/10/2025
Solicitante: 
国家能源集团乐东发电有限公司海南大学
CN_120738674_PA

Resumen de: CN120738674A

本申请涉及一种金属氧化物负载贵金属二氧化铱催化剂及其制备方法和应用,属于电催化材料领域。本申请的金属氧化物负载贵金属二氧化铱催化剂的制备方法,包括以下步骤:将铱源和金属氧化物载体溶于有机溶剂中,搅拌超声均匀,得到混合溶液;将所述混合溶液进行油浴加热,抽滤洗涤、干燥后得到金属氧化物负载铱单质固体;将所述金属氧化物负载铱单质固体进行煅烧,得到金属氧化物负载贵金属二氧化铱催化剂。本申请所提供的金属氧化物负载贵金属二氧化铱催化剂酸性电解水中表现出较为优异的电化学性能,对于促进金属氧化物载体负载贵金属的催化剂在电解水中的工业化进程具有重要的研究意义。

一种磷修饰钨酸钴双功能电极材料及其制备方法以及在电解水制氢中的应用

NºPublicación:  CN120738699A 03/10/2025
Solicitante: 
湖北师范大学
CN_120738699_PA

Resumen de: CN120738699A

本发明公开了一种磷修饰钨酸钴双功能电极材料及其制备方法以及在电解水制氢中的应用,所述电极材料是以泡沫镍为基底材料,通过在基底材料上合成磷修饰的钨酸钴纳米颗粒得到;制备时,首先将基底材料进行预处理,然后与钴盐和钨酸盐溶液进行水热反应,接着进行磷修饰改性,最后得到磷修饰钨酸钴双功能电极材料;本发明的双功能电极材料不仅电解水制氢性能优异,而且析氧性能也良好;本发明的制备方法简单,只需简单的水热反应和煅烧,且制备原料价廉易得,因此该双功能电极材料能够低成本地大规模生产,有利于电解水制氢的规模化应用。

一种铬氮共修饰钨酸镍全pH析氢电极材料及其制备方法以及在电解海水制氢中的应用

NºPublicación:  CN120738698A 03/10/2025
Solicitante: 
湖北师范大学
CN_120738698_PA

Resumen de: CN120738698A

本发明公开了一种铬氮共修饰钨酸镍全pH析氢电极材料及其制备方法以及在电解海水制氢中的应用,所述电极材料是以泡沫铁或泡沫钴或泡沫镍为基底材料,通过在基底材料上合成经过铬氮共修饰的钨酸镍纳米棒得到;制备时,首先将基底材料进行预处理,接着与镍盐、钨酸盐和硝酸盐溶液进行水热反应,接着进行铬和氮修饰改性,最后得到铬氮共修饰的全pH析氢电极材料;本发明制备方法简单,只需简单的水热反应和管式炉煅烧,成本低廉,得到的全pH电解水制氢电极材料具有优异的电解海水制氢活性,在酸性、中性和碱性电解质中均表现出色,电解海水制氢活性大幅提升;进一步研究发现,该电极材料还具有优异的全pH电解海水制氢稳定性,有利于大规模电解水制氢。

一种光催化析氢器件及其制备方法

NºPublicación:  CN120738673A 03/10/2025
Solicitante: 
燕山大学
CN_120738673_PA

Resumen de: CN120738673A

本发明公开了一种光催化析氢器件及其制备方法,属于光催化技术领域,包括以下步骤:将过渡金属氧化物生长于导电基底上,形成过渡金属氧化物半导体光阴极,作为光催化析氢器件的光阴极;将金属基电极作为光阳极;通过导线将两电极连接并置于电解液中,从而构建光催化析氢器件。本发明以过渡金属氧化物半导体光阴极和金属基光阳极串联体系为核心,通过耦合原电池自驱动放电与光激发过程实现创新设计,无需外接电源即可实现全天候高效光催化析氢。该器件在光生载流子分离效率、光催化制氢效率以及稳定性方面均表现出显著优势。过渡金属氧化物半导体光阴极所用原料易于获取且成本低廉,制备工艺简便,操作易于掌握,适用于大规模生产。

一种氨分解催化剂及其制备方法和氨分解制氢方法

NºPublicación:  CN120733739A 03/10/2025
Solicitante: 
闽南科技学院
CN_120733739_PA

Resumen de: CN120733739A

本发明公开了一种氨分解催化剂及其制备方法和氨分解制氢方法,涉及催化技术领域,所述方法具体步骤为:将氯化铵、三聚氰胺和预处理后的泡沫镍按下中上的顺序依次平铺填充到密封的坩埚中,盖住埚盖,将坩埚置于管式炉中加热煅烧一定时间,即得到氨分解催化剂。本发明利用一锅法进行催化剂制备,NH4Cl首先在高温条件下分解形成气态的HCl;随后在HCl气氛下,泡沫镍被刻蚀剥离使表面Ni金属被连续转化为具有低沸点的气态NiCl2;最后气态NiCl2热解生成金属Ni颗粒,牵引三聚氰胺热解生成纳米纤维并均匀分散附着在其表面。本发明方法简便可控,不仅可以通过调整刻蚀条件优化催化剂的催化活性,而生成的氨分解催化剂独特的结构设计可显著提升催化剂的活性和稳定性。

一种电镀液、一种电解水析氢电极及其制备方法

NºPublicación:  CN120738716A 03/10/2025
Solicitante: 
碳能科技(北京)有限公司
CN_120738716_PA

Resumen de: CN120250094A

The invention provides electroplating liquid, a water electrolysis hydrogen evolution electrode and a preparation method of the water electrolysis hydrogen evolution electrode, and belongs to the technical field of water electrolysis hydrogen production. The electroplating solution provided by the invention is a weakly acidic platinum plating solution, has the advantages of good stability and reusability, and ensures the stability of a plating layer while effectively regulating and controlling the electrode loading capacity in a circulating electroplating manner. According to the preparation method of the water electrolysis hydrogen evolution electrode, the electrochemical stability of the electrode can be effectively improved, the binding force of a plating layer and a substrate is enhanced, the electrochemical surface area is increased, the utilization rate of platinum is increased, the activity is improved, and the performance of the prepared electrode is remarkably improved.

一种适用于碱性电解水制氢的氢气气液分离器

NºPublicación:  CN120733453A 03/10/2025
Solicitante: 
天津市南洋兄弟石化设备有限公司
CN_120733453_PA

Resumen de: CN120733453A

本发明涉及气液分离器技术领域,尤其为一种适用于碱性电解水制氢的氢气气液分离器,包括筒体,筒体的侧面分别设置有第一折流板、第二折流板第三折流板、第四折流板和第五折流板,第一折流板、第二折流板第三折流板、第四折流板和第五折流板分别贯穿筒体并分别延伸至筒体内,筒体的顶部分别固定连接有冷却器支座和洗涤器支座,通过设置筒体、第一液位计管和气体出口管的配合使用,由于筒体外部材质采用复合板Q345R,内部材质采用纯镍,不仅增强了气液分离器的耐腐蚀性能,还显著提高了其结构强度,第一折流板、第二折流板、第三折流板、第四折流板和第五折流板在筒体内巧妙地布局,这使得气体中的微小液滴能够更充分地与气体分离。

一种非对称内置电场高效电解水催化剂及其制备方法

NºPublicación:  CN120738688A 03/10/2025
Solicitante: 
重庆大学
CN_120738688_PA

Resumen de: CN120738688A

本申请公开了一种非对称内置电场高效电解水催化剂及其制备方法,所述催化剂为将Ni2P、FeP以及Co2P复合在镍基基材上而成;其中,所述催化剂为纳米片状结构。本申请所述的催化剂通过纳米片状结构、丰富的异质界面、双掺杂高效电解水催化剂的设计,以及优异的催化性能和稳定性,展现了显著的优势。这些优点使其在电解水制氢过程中表现出卓越的催化活性和效率,具有广泛的实际应用前景,不仅为电解水制氢技术的发展提供了新的思路,也为实现氢能的大规模商业化应用奠定了坚实的基础。

OXYGEN ELECTRODE FOR SOLID OXIDE ELECTROLYSIS CELL AND METHOD OF MANUFACTURING THE SAME

NºPublicación:  US2025305165A1 02/10/2025
Solicitante: 
HYUNDAI MOTOR CO LTD [KR]
KIA CORP [KR]
KOREA INST SCI & TECH [KR]
Hyundai Motor Company,
Kia Corporation,
Korea Institute of Science and Technology
US_2025305165_A1

Resumen de: US2025305165A1

The present disclosure relates to an oxygen electrode for solid oxide electrolysis cell and a method of manufacturing the same.

METHOD FOR MANUFACTURING MEMBRANE ELECTRODE ASSEMBLY

NºPublicación:  US2025309291A1 02/10/2025
Solicitante: 
HONDA MOTOR CO LTD [JP]
HONDA MOTOR CO., LTD
CN_120719310_PA

Resumen de: US2025309291A1

In a first stacked body providing step, a first stacked body, in which a first ionomer material having an ion exchange capacity of less than a predetermined value and a first electrode are stacked, is provided. In a second stacked body providing step, a second stacked body, in which a second ionomer material having an ion exchange capacity of equal to or greater than the predetermined value and a second electrode are stacked, is provided. In a substrate providing step, an electrolyte substrate is provided. In a swelling step, the first stacked body, the second stacked body, and the electrolyte substrate are caused to swell. In a joining step, the electrolyte substrate and the first ionomer material of the first stacked body are joined together, and the electrolyte substrate and the second ionomer material of the second stacked body are joined together.

HYDROGEN GENERATION VIA HIGH FLUID VELOCITY ELECTROLYSIS AND GAS SEPARATION

NºPublicación:  AU2024286612A1 02/10/2025
Solicitante: 
EVOQUA WATER TECH LLC
EVOQUA WATER TECHNOLOGIES LLC
AU_2024286612_PA

Resumen de: AU2024286612A1

Disclosed are a system and method for the generation of hydrogen from a source of liquid comprising water. The system comprises a high fluid velocity electrolyzer comprising an inlet and an outlet, the inlet of the high fluid velocity electrolyzer fluidly connected to the source of liquid, and a gas fractionation system fluidly connected to the outlet of the high fluid velocity electrolyzer.

HYDROGEN GAS GENERATION SYSTEM

NºPublicación:  AU2024245597A1 02/10/2025
Solicitante: 
THE REGENTS OF THE UNIV OF CALIFORNIA
THE REGENTS OF THE UNIVERSITY OF CALIFORNIA
AU_2024245597_PA

Resumen de: AU2024245597A1

A hydrogen gas production system includes a first electrode having an electrocatalyst, a second electrode having an electron donor material including a plurality of active sites, the second electrode being structured to release electrons from the active sites in a predetermined operating potential range lower than an operating potential triggering oxygen evolution reaction; a first electrolyte in contact with the first and second electrodes, the electrolyte being a source of hydrogen protons; and a power source structured to provide the predetermined operating potential range to the system for the release and transfer of the electrons from the second electrode to the first electrode such that the hydrogen protons combine with the electrons to generate hydrogen gas.

BYPASSABLE CIRCUITRY ARRANGEMENTS FOR ELECTROLYZERS WITH BYPASSABLE BIPOLAR PLATES

NºPublicación:  WO2025202430A1 02/10/2025
Solicitante: 
ANALOG DEVICES INTERNATIONAL UNLIMITED CO [IE]
ANALOG DEVICES INTERNATIONAL UNLIMITED COMPANY
US_2025305169_A1

Resumen de: WO2025202430A1

Various examples are directed to an electrolyzer system comprising an electrolyzer stack and a control circuit. The electrolyzer stack may comprise a first bipolar plate, a second bipolar plate parallel to the first bipolar plate and a third bipolar plate parallel to the second bipolar plate. The electrolyzer stack may further comprise a first switch electrically coupled between the first bipolar plate and the second bipolar plate to selectively electrically couple the first bipolar plate and the second bipolar plate, and a second switch electrically coupled between the first bipolar plate and the second bipolar plate to selectively electrically coupled the second bipolar plate and the third bipolar plate. The controller circuit may be configured to actuate the first switch to electrically couple the first bipolar plate and the second bipolar plate.

MODULAR ASSEMBLY FOR A SOLID OXIDE ELECTROLYSIS SYSTEM

NºPublicación:  WO2025202210A1 02/10/2025
Solicitante: 
GENVIA [FR]
SCHLUMBERGER TECH CORPORATION [US]
SCHLUMBERGER CANADA LTD [CA]
SERVICES PETROLIERS SCHLUMBERGER [FR]
SCHLUMBERGER TECH B V [NL]
GENVIA,
SCHLUMBERGER TECHNOLOGY CORPORATION,
SCHLUMBERGER CANADA LIMITED,
SERVICES P\u00C9TROLIERS SCHLUMBERGER,
SCHLUMBERGER TECHNOLOGY B.V
FR_3160708_PA

Resumen de: WO2025202210A1

The invention relates to a modular assembly for a solid oxide electrolysis system for producing hydrogen. The assembly comprises at least one module (1) comprising at least one stack (2) of solid oxide plates positioned in a heat chamber (3), pipes for supplying fluids into the stack (2), pipes for discharging fluids from the stack (2), and at least one fluid-heating device allowing the fluid to reach a temperature that is compatible with the operation of the stack (2). The module (1) comprises a first removable part (10) provided with first connectors (4) for fluid pipes, which part comprises the stack (2) of solid oxide plates positioned in the heat chamber (3), and a second fixed part (11) provided with second connectors (5) capable of being connected to and disconnected from the first connectors (4). The second fixed part (11) comprises a distribution network (13) comprising the fluid supply pipes (14) and fluid discharge pipes (15).

HOT BOX COMPRISING UNIFORMLY POWERED STACKS OF PLATES FOR SOLID OXIDE ELECTROLYZER (SOEC) OR FOR FUEL CELL SYSTEM (SOFC), AND ASSOCIATED INSTALLATION

NºPublicación:  WO2025202201A1 02/10/2025
Solicitante: 
GENVIA [FR]
SCHLUMBERGER TECHNOLOGY CORP [US]
SCHLUMBERGER CA LTD [CA]
SERVICES PETROLIERS SCHLUMBERGER [FR]
SCHLUMBERGER TECHNOLOGY BV [NL]
GENVIA,
SCHLUMBERGER TECHNOLOGY CORPORATION,
SCHLUMBERGER CANADA LIMITED,
SERVICES P\u00C9TROLIERS SCHLUMBERGER,
SCHLUMBERGER TECHNOLOGY B.V
FR_3160823_PA

Resumen de: WO2025202201A1

The invention relates to a hot box (1) of reversible high-temperature SOEC/SOFC electrolysis stacks (2), comprising a tank (10) accommodating at least two stacks, an inlet (14) and an outlet (15) through which first and second fluids (32) can enter and be discharged, said hot box further comprising a first supply pipe (6) for supplying a third fluid to each of said at least two stacks (2), and which extends from outside said tank to a central shaft (60). The hot box comprises sub-pipes (61) for distributing said third fluid, these each extending from the central distribution shaft to an inlet of a stack, said at least two stacks being positioned at equal distances from said central shaft. The hot box also includes discharge channels (62) which extend from the bottom of each of the stacks, to a second discharge pipe that collects a fourth fluid and discharges it out of said tank.

IMPROVED SYNGAS PRODUCTION WITH IMPROVED INTEGRATED HYDROGEN PRODUCTION

NºPublicación:  WO2025201610A1 02/10/2025
Solicitante: 
SEMPERCYCLE APS [DK]
SEMPERCYCLE APS

Resumen de: WO2025201610A1

The invention relates to a method for producing syngas from carbonaceous feedstock comprising two or more different compositions of carbonaceous material (e.g. plastics, textiles, biomass, organic matter, natural gas, biogas, carbon dioxide, waste gases), the method comprising: Gasification of the waste feedstock by feeding the feedstock into a primary reaction zone, hereby generating a first output stream; Feeding the first output stream from the first reactor into a secondary reaction zone hereby generating a second output stream; Feeding the second output stream into a cleaning and conditioning reaction zone, hereby generating a third output stream Feeding the third output stream from the cleaning and conditioning reaction zone into a product synthesis reaction zone hereby generating a fourth output stream; Separating the fourth output stream from the product reaction into a fifth liquid crude product stream which is sent for further treatment (e.g., distillation) and at least a sixth and a seventh gas stream; At least part of the sixth gas stream is recycled to the product synthesis reaction zone; At least part of the seventh gas stream is looped back to the primary reaction zone for further conversion; Gasification parameters for the first and the second reaction zones are controlled to take into account the composition and amount of the recycled gas streams; and Providing a solid oxide electrolysis system (SOEC) to create a hydrogen and oxygen input to the process; Prov

ARRANGEMENT OF ELECTROCHEMICAL CELLS AND METHOD OF OPERATING A STACK OF ELECTROCHEMICAL CELLS

NºPublicación:  WO2025201590A1 02/10/2025
Solicitante: 
SCHAEFFLER TECHNOLOGIES AG [DE]
SCHAEFFLER TECHNOLOGIES AG & CO. KG
DE_102024108733_PA

Resumen de: WO2025201590A1

An arrangement (1) of electrochemical cells (2), in particular electrolysis cells, comprises a hydraulic compression device (7) which has a plurality of pistons (18) each guided within a cylinder (15, 16) and which is designed to exert a compressive force on the stacked cells (2). The cylinders (15, 16) are connected to one another by at least one transverse connection (12, 13) provided for pressure equalization.

Anordnung elektrochemischer Zellen und Verfahren zum Betrieb eines Stapels elektrochemischer Zellen

NºPublicación:  DE102024108733A1 02/10/2025
Solicitante: 
SCHAEFFLER TECHNOLOGIES AG [DE]
Schaeffler Technologies AG & Co. KG
DE_102024108733_PA

Resumen de: DE102024108733A1

Eine Anordnung (1) elektrochemischer Zellen (2), insbesondere Elektrolysezellen, umfasst eine mehrere, jeweils in einem Zylinder (15, 16) geführte Kolben (18) aufweisende hydraulische Kompressionsvorrichtung (7), welche zur Ausübung einer Druckkraft auf die gestapelten Zellen (2) ausgebildet ist. Die Zylinder (15, 16) sind durch mindestens eine zum Druckausgleich vorgesehene Querverbindung (12, 13) miteinander verbunden.

Vorrichtung und Verfahren zur Herstellung von Wasserstoff

NºPublicación:  DE102024108849A1 02/10/2025
Solicitante: 
DOEPKE NILS [DE]
D\u00F6pke, Nils
DE_102024108849_PA

Resumen de: DE102024108849A1

Die Erfindung betrifft eine Vorrichtung zur Herstellung von Wasserstoff mittels eines Elektrolyseurs (1), wobei dem Elektrolyseur (1) Wasser aus einer Wassererzeugungsvorrichtung (6) zugeführt wird, wobei die Wassererzeugungsvorrichtung (6) Mittel zum Entziehen und Verflüssigen der Feuchtigkeit der Umgebungsluft (5), insbesondere in Form eines Wärmetauschers der die Feuchtigkeit der Umgebungsluft kondensieren lässt, aufweist, wobei die Energie der Abwärme (2) des Elektrolyseurs (1) der Umgebungsluft (5) vor dem Feuchtigkeitsentzug zugeführt wird, um diese zu erwärmen.

電気化学反応装置および電気化学反応装置の運転方法

NºPublicación:  JP2025143778A 02/10/2025
Solicitante: 
株式会社東芝
JP_2025143778_PA

Resumen de: AU2025201297A1

An electrochemical reaction device includes: an electrochemical reaction structure including a cathode to reduce carbon dioxide to produce a carbon compound, an anode to oxidize water to produce oxygen, a diaphragm therebetween, a cathode flow path on the 5 cathode, and an anode flow path on the anode; a first flow path through which a first fluid to the cathode flow path flows; a second flow path through which a second fluid to the anode flow path flows; a third flow path through which a third fluid from the cathode flow path flows; a fourth flow path through which a fourth fluid from the anode flow path flows; and a gas-liquid separator in or on the anode flow path and to separate a gas containing the 10 oxygen from a fifth fluid containing the water and the oxygen through the anode flow path. An electrochemical reaction device includes: an electrochemical reaction structure including a cathode to reduce carbon dioxide to produce a carbon compound, an anode to 5 oxidize water to produce oxygen, a diaphragm therebetween, a cathode flow path on the cathode, and an anode flow path on the anode; a first flow path through which a first fluid to the cathode flow path flows; a second flow path through which a second fluid to the anode flow path flows; a third flow path through which a third fluid from the cathode flow path flows; a fourth flow path through which a fourth fluid from the anode flow path flows; 10 and a gas-liquid separator in or on the anode flow path and to separat

INTEGRATED SYSTEM FOR CH4 AND NH3 SYNTHESIS

NºPublicación:  WO2025207369A1 02/10/2025
Solicitante: 
CONOCOPHILLIPS COMPANY [US]
CONOCOPHILLIPS COMPANY
US_2025304458_A1

Resumen de: WO2025207369A1

The disclosure presents an integrated system consisting of a wastewater production unit, e- methane reactor, an electrolyzer for producing hydrogen, a cryogenic separation unit and an ammonia production unit, where e-methane is produced by reaction of carbon dioxide obtained from direct air capture/biogenic CCh/captured industrial CO2 emissions/oxidized solid carbon, and from CO2 separated from biogas obtained from wastewater treatment, and hydrogen gas from electrolysis of water. The hydrogen gas is also reacted with nitrogen obtained from the cryogenic unit for the synthesis of ammonia, where heat from ammonia synthesis is transferred to e-methane reactor for energy efficiency. By integrating these units and reactors, the disclosure provides a system for efficient use of energy and by-products.

INTEGRATED TRI-REFORMING SYSTEM AND METHOD

NºPublicación:  WO2025208136A1 02/10/2025
Solicitante: 
CHEVRON USA INC [US]
CHEVRON U.S.A. INC

Resumen de: WO2025208136A1

A method and system for integrating tri-reforming and water or steam electrolysis includes reacting methane, CO2, H2O, and O2 in a methane tri-reformer to form syngas, which includes H2 and CO. The electrolysis of water or steam is performed in an electrolyzer to produce H2 at the cathode and O2 at the anode. The O2 generated by the electrolyzer is provided to the methane tri-reformer for use as a reactant to form the syngas. The system and method may also include additional processes such as hydroformylation, methanol synthesis, and oxy-combustion.

METHOD FOR MANUFACTURING CATALYST FILM FOR WATER ELECTROLYSIS CELL AND APPARATUS FOR MANUFACTURING CATALYST FILM

NºPublicación:  WO2025204163A1 02/10/2025
Solicitante: 
AGC INC [JP]
\uFF21\uFF27\uFF23\u682A\u5F0F\u4F1A\u793E
WO_2025204163_A1

Resumen de: WO2025204163A1

Provided is a method for manufacturing a catalyst film for a water electrolysis cell, said method including: (1) a step for forming a metal-iridium-containing first film on a substrate by sputtering using a metal-iridium-containing target in a first space; and (2) a step for moving the substrate into a second space that contains oxygen plasma, oxidizing the first film, and forming an indium-oxide-containing first oxide film.

HYDROGEN PRODUCTION SYSTEM AND HYDROGEN PRODUCTION METHOD

NºPublicación:  WO2025204109A1 02/10/2025
Solicitante: 
MITSUBISHI HEAVY IND LTD [JP]
MITSUBISHI POWER LTD [JP]
\u4E09\u83F1\u91CD\u5DE5\u696D\u682A\u5F0F\u4F1A\u793E,
\u4E09\u83F1\u30D1\u30EF\u30FC\u682A\u5F0F\u4F1A\u793E

Resumen de: WO2025204109A1

The purpose of the present invention is to improve the energy efficiency of a hydrogen production system as a whole. A hydrogen production system (1) produces hydrogen. The hydrogen production system (1) is provided with: an SOEC (10) that is supplied with an oxidizing gas and steam and generates hydrogen by electrolyzing the supplied steam; a steam generation unit (20) that generates the steam supplied to the SOEC (10) by heating feed water; and a power supply device (40) that supplies power to the SOEC (10) so that the SOEC (10) operates at an operation point exceeding a thermal neutral point. The steam generation unit (20) uses heat generated in the SOEC (10) to heat the feed water, and generates the steam without using heat supplied from outside of the hydrogen production system (1).

水素を製造するための電解装置及び水素を製造するための方法

NºPublicación:  JP2025143669A 02/10/2025
Solicitante: 
フィノウオートモーティブエバーズヴァルデゲーエムベーハー
JP_2025143669_PA

Resumen de: JP2025143669A

【課題】水素を製造するための電解装置及び水素を製造するための方法を提供する。【解決手段】水素を製造するための電解装置は、複数の平面に配置される複数の電解セル(1)を備え、各々は、少なくとも1つのアノード(10)及び1つのカソード、及びアノード(10)とカソードとの間のプロトン交換膜(3)を有し、プロトン交換膜(3)は、それぞれの活性面積領域(30)を形成し、少なくとも1つの電解セル(1)は、平面に実質的に配置される複数の活性面積領域(30)を有する。【選択図】図3

水素製造システム

NºPublicación:  JP2025144256A 02/10/2025
Solicitante: 
大和ハウス工業株式会社
JP_2025144256_PA

Resumen de: JP2025144256A

【課題】余剰電力の利用の拡大及び水素製造の効率の向上を図ることができる水素製造システムを提供する。【解決手段】制御装置40は、水素貯蔵装置30の水素貯蔵量がHhigh未満である場合、余剰電力に応じた消費電力で水素製造装置20を運転させ(ステップS14からS16)、水素貯蔵量がHhigh以上である場合、余剰電力が水素製造装置20の定格運転時の消費電力(EH2+Ea)以上であるとき(ステップS17でYES)には水素製造装置20を定格運転させ(ステップS18)、余剰電力が水素製造装置20の定格運転時の消費電力(EH2+Ea)未満であるとき(ステップS17でNO)には水素製造装置20の運転を停止させる(ステップS19)。【選択図】図2

METHODS FOR PRODUCING INDUSTRIAL GASES AND CAPTURING CARBON OXIDE USING FERROUS IRON-CONTAINING MATERIALS

NºPublicación:  WO2025207367A1 02/10/2025
Solicitante: 
STEP FUNCTION LLC [US]
STEP FUNCTION, LLC

Resumen de: WO2025207367A1

Described are methods for producing industrial gases (e.g., hydrogen, ammonia, and/or methane) using ferrous iron-containing materials (e.g., olivine) while concurrently sequestering carbon dioxide. The process may involve mixing a ferrous iron-containing material with water and, in some examples, a reaction accelerant. The mixture may be heated to 100-300°C to initiate the oxidation of ferrous cations (Fe2+) to ferric cations (Fe3+) while reducing hydrogen (from water) and/or methane (from water and carbon dioxide, when carbon dioxide is introduced into the ferrous iron-containing mixture). In some examples, carbon dioxide may be added later (after recovering hydrogen) to form carbonates. Specifically, carbon dioxide may be injected at a high pressure (e.g., about 200 bar) post-oxidation to facilitate mineralization, using the exothermic reaction to maintain a favorable temperature. In some examples, metal complexing/chelating reagents are added to bind trace metals such as nickel, copper, cobalt, and platinum group metals for recovery.

ELECTROLYSIS MODULE COOLING METHOD AND ELECTROLYSIS SYSTEM

NºPublicación:  WO2025204074A1 02/10/2025
Solicitante: 
MITSUBISHI HEAVY IND LTD [JP]
MITSUBISHI POWER LTD [JP]
\u4E09\u83F1\u91CD\u5DE5\u696D\u682A\u5F0F\u4F1A\u793E,
\u4E09\u83F1\u30D1\u30EF\u30FC\u682A\u5F0F\u4F1A\u793E

Resumen de: WO2025204074A1

Provided are an electrolysis module cooling method and an electrolysis system capable of reducing an atmospheric temperature inside a container. Provided is a cooling method for an electrolysis module (200) comprising: at least one electrolysis cartridge (220) that includes an electrolysis cell and generates hydrogen by electrolyzing water vapor generated from water supply; and a pressure vessel (210) that accommodates the electrolysis cartridge (220). In the method for cooling the electrolysis module (200), the air is subjected to heat exchange with water supply in order to heat the water supply, and the heat-exchanged air is supplied to the pressure vessel (210) to cool the inside of the pressure vessel (210).

METHANE PRODUCTION REACTOR

NºPublicación:  WO2025205989A1 02/10/2025
Solicitante: 
NGK INSULATORS LTD [JP]
\u65E5\u672C\u788D\u5B50\u682A\u5F0F\u4F1A\u793E
WO_2025205989_A1

Resumen de: WO2025205989A1

Provided is a methane production reactor that exhibits excellent methane yield. A methane production reactor according to an embodiment of the present invention has gas flow paths to which a raw material gas containing ammonia and carbon dioxide is supplied. The methane production reactor comprises: a honeycomb-shaped base material including partition walls that define a plurality of cells, at least some of the plurality of cells including the gas flow paths; and catalyst-containing layers provided on the surfaces of the partition walls so as to face the gas flow paths, the catalyst-containing layers being capable of promoting a reaction for generating methane from the raw material gas.

REACTOR

NºPublicación:  WO2025205988A1 02/10/2025
Solicitante: 
NGK INSULATORS LTD [JP]
\u65E5\u672C\u788D\u5B50\u682A\u5F0F\u4F1A\u793E
WO_2025205988_A1

Resumen de: WO2025205988A1

Provided is a reactor used for a process involving two or more elementary reactions, namely an exothermic reaction and an endothermic reaction, the reactor having excellent reaction efficiency and reduced catalyst degradation. A reactor according to an embodiment of the present invention is used in a process involving two or more elementary reactions, namely an exothermic reaction and an endothermic reaction. The reactor comprises: a gas channel into which a feedstock gas containing a first component and a second component is supplied; and a catalyst-containing part disposed so as to be capable of contacting the feedstock gas supplied to the gas channel. The catalyst-containing part includes an endothermic reaction promoting catalyst capable of promoting an endothermic reaction related to the first component and an exothermic reaction promoting catalyst capable of promoting an exothermic reaction between the reaction product of the first component and the second component. The dispersion ratio of the exothermic reaction promoting catalyst calculated in a cross-sectional analysis of the catalyst-containing part is 0.60 or more.

METHOD AND SYSTEM FOR DIRECT HYDROGEN FUEL INJECTION OF COMBUSTION ENGINE

NºPublicación:  US2025305442A1 02/10/2025
Solicitante: 
COSMIC ENERGY POWER INC [US]
Cosmic Energy Power Inc

Resumen de: US2025305442A1

A hydrogen fuel injection system can include a vessel having a fuel source inlet for receiving fuel, at least one electrically conductive mass within the vessel for providing increased surface area to the fuel, a first electrode having a first polarization coupled to the at least one electrically conductive mass, a second electrode having an opposite polarization from the first polarization and coupled to the at least one electrically conductive mass, wherein the first electrode and second electrode are arranged and constructed to break down the fuel into hydrogen and oxygen when a power source applies a voltage across the first electrode and second electrode, a non-conductive barrier that at least partially isolates the first electrode from the second electrode, and at least a first outlet coupled to the vessel serving as a hydrogen fuel outlet to a combustion engine.

WATER ELECTROLYZER SYSTEM

NºPublicación:  US2025305164A1 02/10/2025
Solicitante: 
ROBERT BOSCH GMBH [DE]
Robert Bosch GmbH
JP_2025515737_PA

Resumen de: US2025305164A1

The invention relates to a water electrolyzer system (1) for producing hydrogen. According to the invention, the water electrolyzer system (1) comprises an electrolysis stack (8) for converting water into hydrogen, a power electronics means (12) for transforming the alternating current into a direct current in order to supply the electrolysis stack (8), components (56, 64, 72, 80) for preparing the process media supplied to and discharged from the electrolysis stack (8), and a control unit (18) for controlling the electrolysis stack (8), as well as the power electronics means (12) and the components (56, 64, 72, 80) for preparing the media. At least the electrolysis stack (8), the power electronics means (12), and the control unit (18) are formed together as an electrolyzer module (36), and the components (56, 64, 72, 80) for preparing and conveying the media are formed together as a process module (52). The modules (36, 52) are provided with connection means (32, 40, 48, 84), via which the individual modules (36, 52) can be fluidically and electrically connected together.

BYPASSABLE CIRCUITRY ARRANGEMENTS FOR ELECTROLYZERS WITH BYPASSABLE BIPOLAR PLATES

NºPublicación:  US2025305169A1 02/10/2025
Solicitante: 
ANALOG DEVICES INTERNATIONAL UNLIMITED CO [IE]
Analog Devices International Unlimited Company
US_2025305169_A1

Resumen de: US2025305169A1

Various examples are directed to an electrolyzer system comprising an electrolyzer stack and a control circuit. The electrolyzer stack may comprise a first bipolar plate, a second bipolar plate parallel to the first bipolar plate and a third bipolar plate parallel to the second bipolar plate. The electrolyzer stack may further comprise a first switch electrically coupled between the first bipolar plate and the second bipolar plate to selectively electrically couple the first bipolar plate and the second bipolar plate, and a second switch electrically coupled between the first bipolar plate and the second bipolar plate to selectively electrically coupled the second bipolar plate and the third bipolar plate. The controller circuit may be configured to actuate the first switch to electrically couple the first bipolar plate and the second bipolar plate.

ELECTRODE COMPOSITIONS

NºPublicación:  US2025305167A1 02/10/2025
Solicitante: 
COMMONWEALTH SCIENT AND INDUSTRIAL RESEARCH ORGANISATION [AU]
Commonwealth Scientific and Industrial Research Organisation
JP_2025511759_A

Resumen de: US2025305167A1

The present disclosure relates to electrode compositions, in particular electrode compositions comprising hybrid electrode particles, which can be used in solid oxide electrochemical cells. The present disclosure also relates to processes for preparing hybrid electrode particles. The present disclosure also relates to electrodes, including sintered electrodes, comprising the electrode compositions, and to solid oxide electrochemical cells comprising the electrode compositions.

GAS PRODUCTION SYSTEM

NºPublicación:  US2025305155A1 02/10/2025
Solicitante: 
CUMMINS EMISSION SOLUTIONS INC [US]
Cummins Emission Solutions Inc

Resumen de: US2025305155A1

A gas production system includes an electrolyzer configured to provide a gas comprising hydrogen gas and oxygen gas. The gas production system includes a housing having a housing inlet configured to receive the gas from the electrolyzer. The gas production system includes a first catalyst member configured to receive the gas from the housing inlet. The gas production system includes a second catalyst member configured to receive the gas from the first catalyst member. The gas production system includes a first injector configured to selectively provide a first amount of a treatment gas into the housing at a location between the housing inlet and the first catalyst member. gas production system includes a second injector configured to selectively provide a second amount of the treatment gas into the housing at a location between the first catalyst member and the second catalyst member.

MEMBRANE

NºPublicación:  US2025305160A1 02/10/2025
Solicitante: 
JOHNSON MATTHEY HYDROGEN TECH LIMITED [GB]
JOHNSON MATTHEY HYDROGEN TECHNOLOGIES LIMITED
JP_2025525301_PA

Resumen de: US2025305160A1

An electrolyte membrane comprising a recombination catalyst layer. The membrane has a thickness of less than or equal to 100 μm and is a single coherent polymer film comprising a plurality of ion conducting polymer layers. The recombination catalyst layer comprises particles of an unsupported recombination catalyst dispersed in an ion conducting polymer and the layer has a thickness in the range of and including 5 to 30 μm. Catalyst coated membranes (CCMs) incorporating the electrolyte membranes are also provided, together with methods of manufacturing the electrolyte membranes.

ELECTRODES FOR ELECTROCHEMICAL WATER SPLITTING

NºPublicación:  US2025305154A1 02/10/2025
Solicitante: 
UNIV KING ABDULLAH SCI & TECH [SA]
King Abdullah University of Science and Technology
US_2025305154_A1

Resumen de: US2025305154A1

An electrode composition includes one or more catalyst layers including one or more active catalytic metals and a tantalum oxide (TaxOy) support, and a substrate, wherein the one or more active catalytic metals include one or more of ruthenium, platinum, and iridium, and the one or more catalyst layers are in contact with the substrate.

ELECTROLYSER COMPRISING A MULTIPLE-JUNCTION PHOTOVOLTAIC CELL

NºPublicación:  US2025305163A1 02/10/2025
Solicitante: 
SIEMENS ENERGY GLOBAL GMBH & CO KG [DE]
Siemens Energy Global GmbH & Co. KG
WO_2023217472_PA

Resumen de: US2025305163A1

An electrolyser includes an electrolysis assembly having an electrolysis cell configured to generate an electrolysis product from a supply medium. The electrolyser has a multi-junction photovoltaic cell having multiple p-n junctions and a regulation assembly having an electric power converter configured to convert at least a part of the electrical energy generated by the multi-junction photovoltaic cell according to requirements of the electrolysis assembly so as to provide an energy supply for the electrolysis assembly.

DIFFERENTIAL PRESSURE ELECTROLYSIS CELL, DIFFERENTIAL PRESSURE ELECTROLYSIS STACK, AND METHOD OF PRODUCING DIFFERENTIAL PRESSURE ELECTROLYSIS CELL

NºPublicación:  US2025305161A1 02/10/2025
Solicitante: 
HONDA MOTOR CO LTD [JP]
HONDA MOTOR CO., LTD
US_2025305161_A1

Resumen de: US2025305161A1

A differential pressure electrolysis cell for producing a gas having a higher pressure than a fluid at the second electrode by applying a voltage between a first electrode and a second electrode to electrolyze the fluid containing water and supplied to the first electrode, wherein an electrolyte membrane of the differential pressure electrolysis cell includes: a first layer facing the first electrode and having a first ion exchange capacity per unit area; and a second layer facing the second electrode and having a second ion exchange capacity per unit area, and the second ion exchange capacity is larger than the first ion exchange capacity.

Microwave-assisted Solid Oxide Electrolysis Cell (SOEC), Proton Conducting Solid Oxide Electrolysis Cell (H-SOEC), Reversible Proton Conducting Solid Oxide Electrolysis Cell (rH-SOEC) or Reversible Solid Oxide Electrolysis Cell (rSOEC) for Hydrogen Production

NºPublicación:  US2025305156A1 02/10/2025
Solicitante: 
UNITED STATES DEPT OF ENERGY [US]
United States Department of Energy

Resumen de: US2025305156A1

A method of enhancing an electrolysis reaction in a solid oxide electrolysis cell (SOEC) for hydrogen production featuring: providing a water vapor stream to a cathode chamber of a SOEC; wherein the SOEC has an cathode chamber and an anode chamber, wherein the cathode chamber contains a catalyst; and wherein the catalyst has one or more conducting oxides and one or more catalytically active materials dispersed within the conducting oxides; and applying an electromagnetic field to the SOEC with a prescribed frequency and pulse mode specific to interactions of the catalyst and the electromagnetic field with the SOEC; and applying a DC bias to the SOEC, resulting in production of some amount of hydrogen from the water vapor stream in the cathode chamber of the SOEC.

POWER SUPPLY SYSTEM, METHOD FOR CONSTRUCTING A POWER SUPPLY SYSTEM AND USE OF THE POWER SUPPLY SYSTEM

NºPublicación:  US2025309411A1 02/10/2025
Solicitante: 
WILO SE [DE]
WILO SE
AU_2023274395_PA

Resumen de: US2025309411A1

The invention relates to a power supply system comprising a modular combination of a hydrogen generation unit, a hydrogen usage unit and a control or regulation unit for controlling or regulating the operation of the hydrogen generation unit and the hydrogen usage unit.

ELECTROLYSIS CELL AND ELECTROLYSIS DEVICE

NºPublicación:  WO2025203905A1 02/10/2025
Solicitante: 
MITSUBISHI POWER LTD [JP]
MITSUBISHI HEAVY IND LTD [JP]
\u4E09\u83F1\u30D1\u30EF\u30FC\u682A\u5F0F\u4F1A\u793E,
\u4E09\u83F1\u91CD\u5DE5\u696D\u682A\u5F0F\u4F1A\u793E
WO_2025203905_A1

Resumen de: WO2025203905A1

In an electrolysis cell according to the present disclosure, an insulating packing material has: an annular packing body; an arc-shaped packing material having an arc shape formed inside the packing body and surrounding a first supply hole and a first discharge hole from the outer peripheral side, respectively; and a triangular packing material. In the arc-shaped packing material, which is in a state prior to elastic deformation by being sandwiched between a separator and an anion exchange membrane, the thickness of the arc-shaped packing material is set to be greater than the gap between a first diffusion guide part and the anion exchange membrane, and in the triangular packing material, the thickness thereof is set to be greater than that of the packing body.

GASEOUS-SUBSTANCE PYROLYSIS APPARATUS AND GASEOUS-SUBSTANCE PYROLYSIS APPARATUS STACK

NºPublicación:  WO2025206204A1 02/10/2025
Solicitante: 
UNIV TOKYO [JP]
TOCALO CO LTD [JP]
NIKKI UNIVERSAL CO LTD [JP]
\u56FD\u7ACB\u5927\u5B66\u6CD5\u4EBA\u3000\u6771\u4EAC\u5927\u5B66,
\u30C8\u30FC\u30AB\u30ED\u682A\u5F0F\u4F1A\u793E,
\u65E5\u63EE\u30E6\u30CB\u30D0\u30FC\u30B5\u30EB\u682A\u5F0F\u4F1A\u793E
WO_2025206204_A1

Resumen de: WO2025206204A1

Problem To provide a gaseous-substance pyrolysis apparatus and a gaseous-substance pyrolysis apparatus stack that have high heat transfer efficiency, high temperature controllability in a catalyst layer, low pressure loss, a small size, and a low heat capacity. Solution A gaseous-substance pyrolysis apparatus 100 comprises: a heat transfer substrate structure 10; a spray catalyst carrier 12 formed on one main surface of the heat transfer substrate structure 10; a catalyst material 14 supported by the spray catalyst carrier 12, the catalyst material 14 breaking down at least some of a gaseous substance using heat energy from the heat transfer substrate structure 10; and a casing 16 covering the heat transfer substrate structure 10, the spray catalyst carrier 12, and the catalyst material 14, the casing 16 forming a space through which the gaseous substance passes. Additionally, this gaseous-substance pyrolysis apparatus stack is formed by stacking a plurality of layers of the aforementioned gaseous substance pyrolysis apparatus 100.

SEPARATOR FOR HYDROGEN PRODUCTION, ALKALINE WATER ELECTROLYSIS MEMBER USING SAME, ALKALINE WATER ELECTROLYSIS CELL USING SAME, ALKALINE WATER ELECTROLYSIS DEVICE USING SAME, METHOD FOR PRODUCING HYDROGEN USING SAME, AND METHOD FOR PRODUCING SEPARATOR FOR HYDROGEN PRODUCTION

NºPublicación:  WO2025205502A1 02/10/2025
Solicitante: 
FUJIFILM CORP [JP]
\u5BCC\u58EB\u30D5\u30A4\u30EB\u30E0\u682A\u5F0F\u4F1A\u793E

Resumen de: WO2025205502A1

Provided are: a separator for hydrogen production, the separator containing a woven fabric support and a porous material that contains an organic polymer, wherein the calender ratio of the woven fabric support calculated by the formula below is 73% or less; an alkaline water electrolysis member, an alkaline water electrolysis cell, an alkaline water electrolysis device, and a method for producing hydrogen, each using the same; and a method for producing a separator for hydrogen production. Calender ratio = (d2/(2 × d1)) × 100% In the formula, d1 represents the fiber diameter of the woven fabric support, and d2 represents the thickness of the woven fabric support.

POROUS SEPARATOR FOR ALKALINE WATER ELECTROLYSIS, ALKALINE WATER ELECTROLYSIS MEMBER USING SAME, ALKALINE WATER ELECTROLYSIS CELL, ALKALINE WATER ELECTROLYSIS DEVICE, AND HYDROGEN PRODUCTION METHOD

NºPublicación:  WO2025205501A1 02/10/2025
Solicitante: 
FUJIFILM CORP [JP]
\u5BCC\u58EB\u30D5\u30A4\u30EB\u30E0\u682A\u5F0F\u4F1A\u793E

Resumen de: WO2025205501A1

Provided are: a porous separator which is for alkaline water electrolysis and satisfies <Condition I> below; an alkaline water electrolysis member using the same; an alkaline water electrolysis cell; an alkaline water electrolysis device; and a hydrogen production method. <Condition I> The porous separator for alkaline water electrolysis has a thickness unevenness of 15% or less, obtained by immersing the separator in a 90°C 7 mol/L KOH aqueous solution and treating the separator under a pressurizing condition of 5 MPa for 60 minutes.

CELL STACK AND HYDROGEN PRODUCTION DEVICE

NºPublicación:  WO2025203852A1 02/10/2025
Solicitante: 
SUMITOMO ELECTRIC IND LTD [JP]
\u4F4F\u53CB\u96FB\u6C17\u5DE5\u696D\u682A\u5F0F\u4F1A\u793E

Resumen de: WO2025203852A1

A cell stack according to the present invention is to be provided to a hydrogen production device and comprises: a layered body that includes a plurality of electrolysis cells; a first end plate and a second end plate that are provided on respective sides of the layered body; and a fastening mechanism that fastens the first end plate and the second end plate toward each other. The fastening mechanism has an elastic member that presses the first end plate toward the second end plate. Each of the plurality of electrolysis cells has: an anode, anion exchange membrane, and cathode set; and separators that are provided on respective sides of the set. The separators have an electroconductive plate and a frame body that supports an outer peripheral edge part of the electroconductive plate. The frame body is made of resin.

SEPARATOR, ELECTROLYTIC CELL, CELL STACK, AND HYDROGEN PRODUCTION DEVICE

NºPublicación:  WO2025203851A1 02/10/2025
Solicitante: 
SUMITOMO ELECTRIC IND LTD [JP]
\u4F4F\u53CB\u96FB\u6C17\u5DE5\u696D\u682A\u5F0F\u4F1A\u793E

Resumen de: WO2025203851A1

This separator is used in an electrolytic cell provided with an anion exchange membrane. The separator is provided with a conductive plate and a frame body that supports the outer peripheral edge of the conductive plate. The frame body is composed of a resin material that is an electrically insulating material. The frame body includes: a supply manifold that is a supply port for an electrolytic solution; and a supply slit that connects the supply manifold and the inner peripheral edge of the frame body. The electrical resistance value of the supply slit is between 50Ω and 1000Ω inclusive. The electrical resistance value is obtained by dividing a value, which is obtained by dividing the length of the supply slit by the cross-sectional area of the supply slit, by the conductivity of the electrolytic solution flowing through the supply slit.

CELL STACK AND HYDROGEN PRODUCTION DEVICE

NºPublicación:  WO2025203850A1 02/10/2025
Solicitante: 
SUMITOMO ELECTRIC IND LTD [JP]
\u4F4F\u53CB\u96FB\u6C17\u5DE5\u696D\u682A\u5F0F\u4F1A\u793E

Resumen de: WO2025203850A1

This cell stack is provided to a hydrogen production device. The cell stack comprises a plurality of sub-stacks. Each of the plurality of sub-stacks comprises: a laminate in which a plurality of electrolytic cells are laminated; and current collector plates which are respectively disposed on two sides of the laminate. Each of the plurality of electrolytic cells has an anode, an ion exchange membrane, and a cathode.

Water Forming Reaction Mixtures

NºPublicación:  US2025309301A1 02/10/2025
Solicitante: 
BRILLIANT LIGHT POWER INC [US]
Brilliant Light Power, Inc
US_2025309301_A1

Resumen de: US2025309301A1

An electrochemical power system is provided that generates an electromotive force (EMF) from the catalytic reaction of hydrogen to lower energy (hydrino) states providing direct conversion of the energy released from the hydrino reaction into electricity, the system comprising at least two components chosen from: H2O catalyst or a source of H2O catalyst; atomic hydrogen or a source of atomic hydrogen; reactants to form the H2O catalyst or source of H2O catalyst and atomic hydrogen or source of atomic hydrogen; and one or more reactants to initiate the catalysis of atomic hydrogen. The electrochemical power system for forming hydrinos and electricity can further comprise a cathode compartment comprising a cathode, an anode compartment comprising an anode, optionally a salt bridge, reactants that constitute hydrino reactants during cell operation with separate electron flow and ion mass transport, and a source of hydrogen. Due to oxidation-reduction cell half reactions, the hydrino-producing reaction mixture is constituted with the migration of electrons through an external circuit and ion mass transport through a separate path such as the electrolyte to complete an electrical circuit. A power source and hydride reactor is further provided that powers a power system comprising (i) a reaction cell for the catalysis of atomic hydrogen to form hydrinos, (ii) a chemical fuel mixture comprising at least two components chosen from: a source of H2O catalyst or H2O catalyst; a source o

ELECTROCHEMICAL CELL, SOLID OXIDE ELECTROLYSIS CELL, CELL STACK, HOT MODULE, AND HYDROGEN PRODUCTION DEVICE

NºPublicación:  WO2025205637A1 02/10/2025
Solicitante: 
NITERRA CO LTD [JP]
\u65E5\u672C\u7279\u6B8A\u9676\u696D\u682A\u5F0F\u4F1A\u793E

Resumen de: WO2025205637A1

According to the present invention, an electrolysis cell 21 that serves as an electrochemical cell comprises: a solid electrolyte layer 211; a fuel electrode layer 213 which is superposed on the rear surface 211A side of the solid electrolyte layer 211 and contains Ni and Fe; and an air electrode layer 212 which is superposed on the upper surface 211B side of the solid electrolyte layer 211. The fuel electrode layer 213 is composed of a first layer 213F and a second layer 213S. The first layer 213F and the second layer 213S are constituted in the order of the first layer 213F and the second layer 213S from the side close to the rear surface 211A of the solid electrolyte layer 211. The concentration of Fe contained in the first layer 213F is 0.10 wt% or more and 0.80 wt% or less, and the concentration of Fe contained in the second layer 213S is less than 0.10 wt%.

METHOD FOR MANUFACTURING PHOTOELECTROCHEMICAL DEVICE INCLUDING SINGLE-CRYSTAL TITANIUM DIOXIDE PROTECTIVE LAYER AND PHOTOELECTROCHEMICAL DEVICE MANUFACTURED THEREBY

NºPublicación:  WO2025206923A1 02/10/2025
Solicitante: 
KOREA ADVANCED INST SCI & TECH [KR]
\uD55C\uAD6D\uACFC\uD559\uAE30\uC220\uC6D0
WO_2025206923_A1

Resumen de: WO2025206923A1

The present invention relates to: a method for manufacturing a photoelectrochemical device including a single-crystal titanium dioxide protective layer; and a photoelectrochemical device manufactured thereby, in which, by bonding single-crystal titanium dioxide to the surface of a semiconductor material to form the protective layer, the distance between atoms can be reduced and the thickness can be increased, thereby preventing the semiconductor material from being exposed to an electrolyte, thus improving the stability and lifetime of the photoelectrochemical device.

METHOD OF PRODUCING GREEN HYDROGEN FROM PYRITE RECOVERED FROM MINE WASTE

NºPublicación:  AU2024222225A1 02/10/2025
Solicitante: 
H2 SPHERE GMBH
H2-SPHERE GMBH
AU_2024222225_PA

Resumen de: WO2024170774A1

The present invention relates to a method of producing green hydrogen and associated products from pyrite separated from mine waste (e.g., disposed tailings or active tailings streams) in an energetically self-sustained process. This is achieved by a method according to the present invention comprising the following steps: (a) separation and enrichment of a mine waste material comprising pyrite to obtain a pyrite concentrate, (b) oxidation of the pyrite concentrate to obtain SO2 gas; (c) separation of the SO2 gas; (d) utilization of SO2 gas from step (c) to generate H2 gas and H2SO4 via a SO2-depolarized electrolyzer (SDE) process or a sulfur-iodine-cycle (S-I-cycle) process.

TRIFUNCTIONAL GRAPHENE-SANDWICHED HETEROJUNCTION-EMBEDDED LAYERED LATTICE CATALYST WITH HIGH ACTIVITY AND STABILITY FOR ZN-AIR BATTERY-DRIVEN WATER SPLITTING

NºPublicación:  US2025309278A1 02/10/2025
Solicitante: 
KOREA ADVANCED INSTITUTE OF SCIENCE AND TECH [KR]
KOREA ADVANCED INSTITUTE OF SCIENCE AND TECHNOLOGY
US_2025309278_A1

Resumen de: US2025309278A1

The present disclosure relates to a trifunctional catalyst, a method of the trifunctional catalyst, and a water splitting system using the trifunctional catalyst. The water splitting system according to embodiments of the present disclosure can be applied to energy storage and conversion by using characteristics of three types of catalytic reactions (oxygen evolution reaction (OER), oxygen reduction reaction (ORR), and hydrogen evolution reaction HER)) and can serve as a self-powered clean hydrogen production system at the same time.

Electrolytic Unit and Electrolytic Stack

NºPublicación:  US2025305162A1 02/10/2025
Solicitante: 
ROBERT BOSCH GMBH [DE]
Robert Bosch GmbH
US_2025305162_A1

Resumen de: US2025305162A1

An electrolytic unit includes (i) a plate having a first side and a second side opposite each other, the first side being an anode side, and the second side being a cathode side, (ii) an anode porous transport layer and a cathode porous transport layer respectively disposed at the first side and the second side, (iii) an exchange membrane, (iv) an anode catalyst layer and a cathode catalyst layer respectively disposed at two sides of the exchange membrane, (v) an anode gas diffusion electrode positioned on the anode catalyst layer, and (vi) a cathode gas diffusion electrode positioned on the cathode catalyst layer. The cathode porous transport layer, the plate, and the anode porous transport layer are formed as an integral mechanical portion, and the anode gas diffusion electrode, the anode catalyst layer, the exchange membrane, the cathode catalyst layer and the cathode gas diffusion electrode are formed as an integral electrochemical portion. Also provided is an electrolytic stack the includes the electrolytic unit described above. By way of the above, the assembly and maintenance of the electrolytic unit and the electrolytic stack are facilitated.

LIQUID FUEL MANUFACTURING SYSTEM AND LIQUID FUEL MANUFACTURING METHOD

NºPublicación:  US2025304870A1 02/10/2025
Solicitante: 
HONDA MOTOR CO LTD [JP]
HONDA MOTOR CO., LTD
US_2025304870_A1

Resumen de: US2025304870A1

A liquid fuel manufacturing system and a liquid fuel manufacturing method which can be operated under conditions that fuel manufacturing costs are minimized at all times are provided. A liquid fuel manufacturing system 1 includes a gasification furnace producing synthesis gas from a biomass raw material, an electrolysis apparatus producing hydrogen from water by means of electricity generated using renewable energy, a liquid fuel manufacturing apparatus manufacturing liquid fuel with synthesis gas generated by the gasification furnace and hydrogen produced by the electrolysis apparatus as raw materials, and a control device controlling the gasification furnace and the electrolysis apparatus. The control device has a cost calculation means for calculating fuel manufacturing costs, a comparison means for comparing current fuel manufacturing costs with the fuel manufacturing costs when there is no supply of hydrogen, a hydrogen supply amount adjustment means for adjusting the amount of supplied hydrogen on the basis of comparison results of the comparison means, an H2/CO ratio calculation means for calculating an H2/CO ratio, and an H2/CO ratio adjustment means for adjusting the H2/CO ratio.

PROCESS FOR MAKING ETHANOLAMINES, POLYETHYLENIMINE AND AMMONIA BASED ON NON-FOSSIL ENERGY

NºPublicación:  US2025304527A1 02/10/2025
Solicitante: 
BASF SE [DE]
BASF SE
US_2025304527_A1

Resumen de: US2025304527A1

Ethanolamines, polyethylenimine and ammonia having a low molar share of deuterium, a process for making ethanolamines, polyethylenimine and ammonia based on non-fossil energy, the use of the molar share of deuterium in hydrogen and downstream compounds based on hydrogen for tracing the origin of preparation of hydrogen and downstream compounds based on hydrogen, and a process for tracing the origin of preparation of hydrogen and downstream compounds based on hydrogen by determining the molar share of deuterium in hydrogen and said downstream compounds based on hydrogen, applications of the polyethylenimine and the use of the polyethylenimine, and the use of the ethanolamines, preferably monoethanolamine and/or diethanolamine, or the polyethylenimine as liquid or solid CO2 absorbents in CO2 capturing processes.

HYDROGEN CARRIER COMPOUNDS

NºPublicación:  US2025304438A1 02/10/2025
Solicitante: 
HYSILABS SAS [FR]
HYSILABS SAS
US_2025304438_A1

Resumen de: US2025304438A1

The present invention relates to siloxane hydrogen carrier compounds and to a method for producing hydrogen from said siloxane hydrogen carrier compounds.

HYDROGEN GENERATION APPARATUS

NºPublicación:  US2025304439A1 02/10/2025
Solicitante: 
CANON KK [JP]
CANON KABUSHIKI KAISHA
US_2025304439_A1

Resumen de: US2025304439A1

A hydrogen generation apparatus includes a first liquid providing apparatus and a controller. The first liquid providing apparatus provides a liquid containing at least water to a solid hydrogen carrier. The controller controls an amount of the liquid that the first liquid providing apparatus provides to the hydrogen carrier.

SYSTEM AND METHOD FOR PURIFYING HYDROGEN, AND SYSTEM FOR PRODUCING HYDROGEN BY WATER ELECTROLYSIS

NºPublicación:  US2025303356A1 02/10/2025
Solicitante: 
WUXI LONGI HYDROGEN TECH CO LTD [CN]
WUXI LONGI HYDROGEN TECHNOLOGY CO., LTD
AU_2022374739_PA

Resumen de: US2025303356A1

Disclosed are a system and method for purifying hydrogen, and a system for producing hydrogen by water electrolysis. The system for purifying hydrogen includes three dryers, and the three dryers share one regeneration cycle module. This significantly reduces a quantity of regeneration cycle modules, and therefore, manufacturing cost of the system is relatively low. In addition, a first gas-gas heat exchanger (4) is arranged in a regeneration cycle system, so that heat exchange can be performed between low-temperature regeneration hydrogen before regeneration and high-temperature regeneration tail gas after regeneration. In this way, residual heat of the high-temperature regeneration tail gas can be fully utilized, and power consumption of a subsequent heater and regeneration cooler can be significantly reduced. Therefore, energy consumption of the system is relatively low.

HYDROGEN GENERATION APPARATUS

NºPublicación:  US2025303383A1 02/10/2025
Solicitante: 
CANON KK [JP]
CANON KABUSHIKI KAISHA
US_2025303383_A1

Resumen de: US2025303383A1

A hydrogen generation apparatus applies a solid hydrogen carrier on a surface of a conveyance member by an application apparatus, and ejects a solution containing water onto the hydrogen carrier applied on the surface by an ejection apparatus. Then, hydrogen generated by a reaction between the hydrogen carrier and the solution on the surface is collected by a hydrogen collection apparatus. A byproduct generated by the reaction between the hydrogen carrier and the solution on the surface is collected by a byproduct collection apparatus. A hydrogen carrier regulated amount maintaining portion adjusts the replenishment amount of the hydrogen carrier from a replenishment container to a storage portion of the application apparatus to maintain the hydrogen carrier in the storage portion within a predetermined range.

Electrochemical reaction device and method of operating electrochemical reaction device

NºPublicación:  AU2025201297A1 02/10/2025
Solicitante: 
KK TOSHIBA
Kabushiki Kaisha Toshiba
AU_2025201297_A1

Resumen de: AU2025201297A1

An electrochemical reaction device includes: an electrochemical reaction structure including a cathode to reduce carbon dioxide to produce a carbon compound, an anode to oxidize water to produce oxygen, a diaphragm therebetween, a cathode flow path on the 5 cathode, and an anode flow path on the anode; a first flow path through which a first fluid to the cathode flow path flows; a second flow path through which a second fluid to the anode flow path flows; a third flow path through which a third fluid from the cathode flow path flows; a fourth flow path through which a fourth fluid from the anode flow path flows; and a gas-liquid separator in or on the anode flow path and to separate a gas containing the 10 oxygen from a fifth fluid containing the water and the oxygen through the anode flow path. An electrochemical reaction device includes: an electrochemical reaction structure including a cathode to reduce carbon dioxide to produce a carbon compound, an anode to 5 oxidize water to produce oxygen, a diaphragm therebetween, a cathode flow path on the cathode, and an anode flow path on the anode; a first flow path through which a first fluid to the cathode flow path flows; a second flow path through which a second fluid to the anode flow path flows; a third flow path through which a third fluid from the cathode flow path flows; a fourth flow path through which a fourth fluid from the anode flow path flows; 10 and a gas-liquid separator in or on the anode flow path and to separat

A system for distributing hydrogen to vehicles

NºPublicación:  GB2639674A 01/10/2025
Solicitante: 
GERT LOUIS SMIT [GB]
Gert Louis Smit
GB_2639674_PA

Resumen de: GB2639674A

A system for distributing hydrogen to vehicles 1. The system 1 comprises at least one modular membraneless electrolyser 2 for generating hydrogen gas from seawater and/or brine. It also has at least one vessel 3 (or reservoir) for storing the water with at least one pump 4. Power source(s) 5 for powering electrolyser(s) and the pump(s) are provided. At least one vehicle 6 for transporting the seawater and/or brine may be provided. The power source may comprise renewable energy source(s) such as solar 52 or wind 54. A control system 82 for the operation of hydrogen production, is defined where the control system 82 may receive data from a machine learning algorithm. A number of distribution systems can be established where they are located in geographically separate locations.

電気化学セル

NºPublicación:  JP2025532526A 01/10/2025
Solicitante: 
セレスインテレクチュアルプロパティーカンパニーリミテッド
JP_2025532526_A

Resumen de: CN119908039A

Disclosed is an electrochemical cell having: a porous metal support; at least one layer of a first electrode on the porous metal support; a first electron blocking electrolyte layer of rare earth doped zirconia on the at least one layer of the first electrode; and a second bulk electrolyte layer of rare earth doped cerium oxide on the first electron blocking electrolyte layer. The first electron blocking electrolyte layer of rare earth doped zirconia may have a thickness of 0.5 mu m or more, and the second bulk electrolyte layer of rare earth doped ceria may have a thickness of 4 mu m or more.

METHOD AND SYSTEM TO PRODUCE RENEWABLE ENERGY IN A PROGRAMMABLE MANNER AND PRODUCE GREEN HYDROGEN

NºPublicación:  EP4623497A1 01/10/2025
Solicitante: 
GIUDILLI MICHELE [IT]
Giudilli, Michele
WO_2024095217_PA

Resumen de: WO2024095217A1

A method and system for producing renewable energy in a programmed manner and the production of "green" hydrogen by creating power plants that have a non-programmable renewable energy production power and are connected to the grid with a connection capable of transporting only one fraction of the total installed power, creating a funnel effect in which the energy not fed into the grid is used to charge one or more storage systems and fuel the production of green hydrogen, with the possibility of drawing energy from the public electricity grid also making an accumulation service of excess renewable energy produced by other renewable plants not created with this method. The method includes the preparation of one or more electricity production plants (10, 11) from discontinuous and variable non-programmable renewable sources, having an overall predetermined maximum installed renewable power PRI; the preparation of one or more systems of electrical energy storage (17, 18) of similar or different technology electrically connected to each other, having a predetermined maximum storage power PS which are electrically connected to said one or more electrical energy production plants (10, 11) from a discontinuous and variable renewable source through electrotechnical and electromechanical technical means creating a power plant (100, 101); the connection of said power station (100, 101) to the public electricity grid (16) with technical power transmission means (14, 15) having a pre-det

CARBON MONOXIDE ELECTROLYZERS USED WITH REVERSE WATER GAS SHIFT REACTORS FOR THE CONVERSION OF CARBON DIOXIDE INTO ADDED-VALUE PRODUCTS

NºPublicación:  EP4623131A1 01/10/2025
Solicitante: 
DIOXYCLE [FR]
Dioxycle
KR_20250132460_PA

Resumen de: WO2024110874A1

Methods and systems related to valorizing carbon dioxide are disclosed. A disclosed system includes a reverse water gas shift (RWGS) reactor, a carbon dioxide source connection fluidly connecting a carbon dioxide source to the RWGS reactor, an electrolyzer having an anode area and a cathode area, and a carbon monoxide source connection fluidly connecting the RWGS reactor to the cathode area. The RWGS reactor is configured to generate, using a volume of carbon dioxide from the carbon dioxide source connection, a volume of carbon monoxide in an RWGS reaction. The electrolyzer is configured to generate, using the electrolyzer and a reduction of the volume of carbon monoxide from the carbon monoxide source connection and an oxidation of an oxidation substrate, a volume of generated chemicals including hydrocarbons, organic acids, alcohol, olefins, or N-rich organic compounds.

PRODUCTION OF SYNTHETIC FUELS FROM CO2 WITH PARTIAL OXY-FUEL COMBUSTION OF BY-PRODUCTS AND SEPARATION OF CO2

NºPublicación:  EP4623048A1 01/10/2025
Solicitante: 
IFP ENERGIES NOW [FR]
IFP Energies nouvelles
JP_2025536795_PA

Resumen de: CN120239739A

The invention relates to a device/method for capturing/converting CO2. The invention relates to a process for the production of CO and water, comprising/using a CO2 capture unit (2) that produces CO2 (3), a water electrolysis unit (5) that converts water (4) into oxygen (6) and hydrogen (7), an RWGS unit (8) that treats CO2 with hydrogen (7) and produces an RWGS gas (9) enriched in CO and water, an FT unit (13) that converts the RWGS gas and produces an FT effluent (14), a first separation unit (15) that treats the FT effluent and produces a hydrocarbon effluent (17) and a gas effluent (33), a second separation unit (34) separating the effluent gas into a CO2-lean gas (18) and a CO2-rich gas (35) fed to the RWGS unit, a partial oxycombustion unit (28) oxidizing the CO2-lean gas and producing CO fed to the FT unit, a hydrogen unit (20) treating the hydrocarbon effluent to produce a hydrocarbon fraction (21).

DEVICES, SYSTEMS, AND METHODS FOR ADMINISTERING HYDROGEN GAS

NºPublicación:  MX2025008404A 01/10/2025
Solicitante: 
H2 WATER TECH LTD [CA]
H2 WATER TECHNOLOGIES LTD
CN_120731102_PA

Resumen de: MX2025008404A

The invention provides devices, systems, and methods for providing hydrogen gas mixtures to a subject. The invention allows hydrogen gas mixtures to be provided at a rate that does not restrict normal or even elevated breathing.

HYDROGEN GENERATION SYSTEM UTILIZING PLASMA CONFINED BY PULSED ELECTROMAGNETIC FIELDS IN A LIQUID ENVIRONMENT

NºPublicación:  MX2025009259A 01/10/2025
Solicitante: 
ROBERT L KOENEMAN [US]
Robert L. KOENEMAN
CN_120752377_PA

Resumen de: MX2025009259A

A hydrogen generation system includes: a direct current (DC) power supply providing a driver signal, a reactive circuit coupled to the power supply and configured to generate a pulse drive signal from the driver signal, at least one reaction chamber coupled to the reactive circuit and receiving the pulse drive signal wherein the chamber is configured to generate hydrogen from feedstock material utilizing the pulse drive signal, a gas analyzer coupled to the at least one reaction chamber and configured to detect the generated hydrogen, and a control unit coupled to the reactive circuit and to the gas analyzer and configured to control the reactive circuit based on the detected hydrogen. The reaction chamber includes a plurality of positively charged elements and a plurality of negatively charged elements. The elements are composed of non-dis similar metallic material.

ELECTROLYSIS CELL AND ELECTROLYSIS APPARATUS

NºPublicación:  EP4624631A1 01/10/2025
Solicitante: 
MITSUBISHI HEAVY IND LTD [JP]
Mitsubishi Heavy Industries, Ltd
EP_4624631_PA

Resumen de: EP4624631A1

An electrolytic cell of the present disclosure includes a first separator, a second separator, an anion exchange membrane disposed between the first separator and a second separator, a cathode disposed between the first separator and the anion exchange membrane, and an anode disposed between the second separator and the anion exchange membrane. The first separator includes a flow path for supplying an electrolyte to the cathode, and at the cathode, at least part of the electrolyte supplied from the flow path is consumed to generate hydrogen and hydroxide ions. The second separator does not include a flow path for supplying the electrolyte to the anode, and at the anode, oxygen and water are generated by the hydroxide ions that have passed through the anion exchange membrane from the cathode in a state where the electrolyte is not supplied.

A process and apparatus for sustainable water fuelled vehicle

NºPublicación:  GB2639690A 01/10/2025
Solicitante: 
RODOLFO ANTONIO M GOMEZ [AU]
Rodolfo Antonio M Gomez
GB_2639690_PA

Resumen de: GB2639690A

A sustainable water fuelled process and apparatus where a Unipolar electrolysis of water is described and the hydrogen and oxygen are stored before feeding a hydrogen fuel cell which is capable of providing sufficient electricity to provide power to a drive a vehicle, power a generator etc, after supplying electricity to the Unipolar electrolyser and the storage of the hydrogen and oxygen.

INDUSTRIAL SYSTEM FOR HEATING, DRYING, OR CURING, THAT PRODUCES AND USES HYDROGEN FUEL

NºPublicación:  EP4624806A2 01/10/2025
Solicitante: 
STRONG FORCE IOT PORTFOLIO 2016 LLC [US]
Strong Force Iot Portfolio 2016, LLC
EP_4624806_PA

Resumen de: EP4624806A2

An industrial system (20) for heating, drying, or curing, comprising an electrolyser (700) for producing hydrogen fuel from water; at least one heating element for using the hydrogen fuel; and a processor for controlling the at least one heating element such that the at least one heating element is adapted to use the hydrogen fuel under control of the processor; wherein the processor is connected to a network to enable communication to a server, the server having at least one module for providing at least one of monitoring or control of the operation of the system (20); and wherein the electrolyser (700) is controlled by the processor and adapted to generate the hydrogen fuel under control of the processor and responsive to an indication of use of the hydrogen fuel.

A hydrogen storage system and method of use

NºPublicación:  GB2639679A 01/10/2025
Solicitante: 
UNIV BRISTOL [GB]
The University of Bristol
GB_2639679_PA

Resumen de: GB2639679A

A hydrogen storage system 10 for producing, storing, releasing and utilising hydrogen, the system comprising: an electrolyser 12; a hydrogen storage bed 14 comprising a hydrogen storage material disposed therein; and a fuel cell 16. When the system assumes a loading condition, hydrogen is produced by the electrolyzer and loaded into the hydrogen storage bed. When the system assumes an unloading condition hydrogen stored in the H2 storage bed is unloaded and directed towards the fuel cell for producing electricity. A filter may be located between the storage bed and electrolyser, or between the storage bed and fuel cell. The storage bed material may comprise a hydridable metal, optionally depleted uranium. The storage bed may comprise a hydrogen storage body and a thermal transfer element comprising a fin element, e.g. a helical fin, that may allow the redistribution and expansion of the hydrogen storage material within the body.

METHOD AND SYSTEM FOR SYNTHESIZING FUEL FROM DILUTE CARBON DIOXIDE SOURCE

NºPublicación:  MX2025004537A 01/10/2025
Solicitante: 
CARBON ENG LTD [CA]
CARBON ENGINEERING LTD
US_2023357645_PA

Resumen de: MX2025004537A

A method for producing a synthetic fuel from hydrogen and carbon dioxide comprises extracting hydrogen molecules from hydrogen compounds in a hydrogen feedstock to produce a hydrogen-containing fluid stream; extracting carbon dioxide molecules from a dilute gaseous mixture in a carbon dioxide feedstock to produce a carbon dioxide containing fluid stream; and processing the hydrogen and carbon dioxide containing fluid streams to produce a synthetic fuel. At least some thermal energy and/or material used for at least one of the steps of extracting hydrogen molecules, extracting carbon dioxide molecules, and processing the hydrogen and carbon dioxide containing fluid streams is obtained from thermal energy and/or material produced by another one of the steps of extracting hydrogen molecules, extracting carbon dioxide molecules, and processing the hydrogen and carbon dioxide containing fluid streams.

Hydrogen generation system utilizing plasma confined by pulsed electromagnetic fields in a liquid environment

NºPublicación:  IL322594A 01/10/2025
Solicitante: 
KOENEMAN ROBERT L [US]
WENSTRAND LYNN ALLAN [US]
MCGILL WILLIAM [US]
HOOD JAY J [US]
KOENEMAN Robert L,
WENSTRAND Lynn Allan,
MCGILL William,
HOOD Jay J
IL_322594_A

Resumen de: MX2025009259A

A hydrogen generation system includes: a direct current (DC) power supply providing a driver signal, a reactive circuit coupled to the power supply and configured to generate a pulse drive signal from the driver signal, at least one reaction chamber coupled to the reactive circuit and receiving the pulse drive signal wherein the chamber is configured to generate hydrogen from feedstock material utilizing the pulse drive signal, a gas analyzer coupled to the at least one reaction chamber and configured to detect the generated hydrogen, and a control unit coupled to the reactive circuit and to the gas analyzer and configured to control the reactive circuit based on the detected hydrogen. The reaction chamber includes a plurality of positively charged elements and a plurality of negatively charged elements. The elements are composed of non-dis similar metallic material.

Hydrogen production device using natural water

NºPublicación:  KR20250143193A 01/10/2025
Solicitante: 
수소탑스주식회사
KR_20250143193_PA

Resumen de: KR20250143193A

본 발명은 수돗물, 지하수 또는 하천수에 포함된 부유 및 실트 등과 같은 물질을 제거한 후 무기물질과 유기물질을 분리 및 제거한 처리수 또는 전해질 수용액을 생성하는 자연수전처리부와; 전원부로부터 전원을 공급받아 전처리부로부터 공급되는 처리수 또는 전해질 수용액을 이용하여 수소를 생성하는 전기분해모듈과; 전기분해모듈에 전원을 공급하는 전원부와; 전기분해모듈로부터 공급되는 수소에서 수분을 제거하는 기액분리장치와; 기액분리장치에서 수분이 제거된 수소의 온도를 낮추는 열교환기와; 열교환기로부터 공급되는 수소에 포함된 수분을 완전하게 제거하기 위하여 수분의 흡착 및 건조시키는 건조장치와; 건조장치에서 수분이 완전하게 저장된 수소가 저장하고, 저장된 수소를 다시 압축하여 저장하는 수소저장부;로 구성되는 것을 특징으로 하며, 전기분해(수전해)로 청정수소 생산을 위해 필요한 수처리비용 및 유지관리비용 절감, 전기분해셀의 설치비 및 유지관리비 및 냉각 비용절감할 수 있고, 비싼 금속 촉매(백금 등) 사용 및 순도 높은 수질과 고분자 전해질막(Membranes)이 필요없는 전기분해방식으로 청정수소를 생산하고, 청정수소의 생산시 냉각수에 의해 열을 최대한 억제시켜 청정수소의 생산�

ELECTRODE FOR ELECTROCHEMICAL EVOLUTION OF HYDROGEN

NºPublicación:  MY210590A 01/10/2025
Solicitante: 
IND DE NORA S P A [IT]
INDUSTRIE DE NORA S.P.A
ES_2969981_T3

Resumen de: MY210590A

The present invention relates to an electrode and in particular to an electrode suitable for use as a cathode for the development of hydrogen in industrial electrolytic processes, equipped with a catalytic coating comprising an external layer containing ruthenium and selenium; and to a method for the production of the same.

再生可能エネルギー統合による天然ガスベースの水素及び電力の複合製造(CHEP)システム及び方法

NºPublicación:  JP2025532479A 01/10/2025
Solicitante: 
サウジアラビアンオイルカンパニー
JP_2025532479_PA

Resumen de: US2024072339A1

A method and a system for integrating renewable power with a natural gas hydrogen production plant are provided. An exemplary method include generating electricity and a reformed hydrogen stream in a solid oxide fuel cell (SOFC) stack, and providing the electricity to an electrolyzer to generate an electrolysis hydrogen stream. A second stream of electricity is generated in a renewable energy facility, when available, and providing the second stream of electricity to the electrolyzer to increase the generation of the electrolysis hydrogen stream.

アンモニアから水素を製造するように既存の産業ユニットを変換する方法

NºPublicación:  JP2025532474A 01/10/2025
Solicitante: 
レール・リキード-ソシエテ・アノニム・プール・レテュード・エ・レクスプロワタシオン・デ・プロセデ・ジョルジュ・クロード
JP_2025532474_PA

Resumen de: WO2024043908A1

A method can include: providing the existing SMR, wherein the SMR was formerly used to produce hydrogen from a hydrocarbon; and improving the nitridation resistance of the inner surface of the equipment by adding a protective layer to an inner surface of equipment to be used in the existing SMR, wherein the equipment is selected from a catalyst tube, feed piping, a feed preheater, process gas heat exchangers, and combination thereof. The hydrogen production facility can include a reformer configured to catalytically convert a feed stream into a product stream comprising hydrogen, means for providing the feed stream to the reformer from an ammonia source, wherein the feed stream comprises at least 90% of ammonia, wherein the plurality of catalyst tubes comprise a nitridation protective layer on an inner surface of the catalyst tubes.

APPARATUS AND METHOD FOR PRODUCING HYDROGEN

NºPublicación:  EP4624630A1 01/10/2025
Solicitante: 
DOEPKE NILS [DE]
D\u00F6pke, Nils
EP_4624630_PA

Resumen de: EP4624630A1

Die Erfindung betrifft eine Vorrichtung zur Herstellung von Wasserstoff mittels eines Elektrolyseurs (1), wobei dem Elektrolyseur (1) Wasser aus einer Wassererzeugungsvorrichtung (6) zugeführt wird, wobei die Wassererzeugungsvorrichtung (6) Mittel zum Entziehen und Verflüssigen der Feuchtigkeit der Umgebungsluft (5), insbesondere in Form eines Wärmetauschers der die Feuchtigkeit der Umgebungsluft kondensieren lässt, aufweist, wobei die Energie der Abwärme (2) des Elektrolyseurs (1) der Umgebungsluft (5) vor dem Feuchtigkeitsentzug zugeführt wird, um diese zu erwärmen.

PEM电解槽制造堆叠对齐系统及方法

NºPublicación:  CN120726280A 30/09/2025
Solicitante: 
陕西氢能研究院有限公司
CN_120726280_PA

Resumen de: CN120726280A

本发明涉及电解制氢技术领域,且公开了一种PEM电解槽制造堆叠对齐系统,包括:成像单元,工控机以及堆叠工位,所述成像单元包括:可见光成像模块及红外光成像模块,所述成像单元数据输出端与工控机数据输入端连接,所述工控机数据输出端与堆叠工位数据输入端连接,所述系统还包括PLC控制器,所述PLC控制器分别与可见光相机及可见光源和红外光相机及红外光源连接。本发明还公开了一种PEM电解槽制造堆叠对齐方法,所述方法包括以下步骤:S1:图像采集;S2:特征处理;S3:运动控制;S4:反馈回路。本发明通过可见光与红外光协同成像,多光谱图像特征提取与交叉矫正,PEM电解槽堆叠精度可达微米级,满足规模化绿氢生产对效率、寿命与成本的严苛要求。

CoSe2/Fe3O4复合纳米异质结构电催化剂及其制备方法和应用

NºPublicación:  CN120719323A 30/09/2025
Solicitante: 
山东电工时代能源科技有限公司中国电气装备集团储能科技有限公司
CN_120719323_PA

Resumen de: CN120719323A

本发明涉及电解催化技术领域,具体涉及CoSe2/Fe3O4复合纳米异质结构电催化剂及其制备方法和应用。CoSe2/Fe3O4复合纳米异质结构电催化剂的制备方法包括如下步骤:S1、将PB纳米管和四水合乙酸钴加入水中,搅拌得到浑浊溶液;将浑浊溶液在油浴条件下搅拌加热,然后以6000‑10000rpm的转速离心并收集沉淀物;沉淀物洗涤后调节pH为4.6‑5.4,干燥后得到Co掺杂的PB纳米管;S2、将硒粉和Co掺杂的PB纳米管分别置于管式炉的上、下游,煅烧得到CoSe2/Fe3O4复合纳米异质结构电催化剂。本发明制备方法得到的CoSe2/Fe3O4复合纳米异质结构电催化剂具有优异的电催化析氧性能。

一种S型C3N5/Fe2TiO5异质结及其制备方法和应用

NºPublicación:  CN120714680A 30/09/2025
Solicitante: 
河南省化工研究所有限责任公司河南省科学院河南省科学院质量检验与分析测试研究中心
CN_120714680_PA

Resumen de: CN120714680A

本发明属于光催化剂技术领域,具体涉及一种S型C3N5/Fe2TiO5异质结及其制备方法和应用。本发明通过水热法首次构建了S型C3N5/Fe2TiO5异质结,能够有效促进光生电子/空穴对的分离,同时保留强氧化还原能力,克服了传统异质结的局限性。本发明所采用的C3N5纳米片为基底结合Fe2TiO5纳米颗粒,该体系化学性质稳定,Fe2TiO5纳米颗粒在C3N5纳米片上均匀分散,且制备工艺简单,适合工业化放大生产。本发明制备的S型C3N5/Fe2TiO5异质结展现出优异的光催化分解水制氢活性,同时材料成本低。

一种掺杂CuO的TiO2纳米纤维催化剂及其制备方法和应用

NºPublicación:  CN120714631A 30/09/2025
Solicitante: 
新疆理工学院
CN_120714631_PA

Resumen de: CN120714631A

本发明提供了一种掺杂CuO的TiO2纳米纤维催化剂及其制备方法和应用,属于光催化材料技术领域。所述制备方法包括下列步骤:将钛酸四丁酯、乙醇溶液、乙酸溶液和聚乙烯吡咯烷酮混合,静电纺丝,得到TiO2纤维膜;将硝酸铜和水混合,得到硝酸铜浸渍液;将TiO2纤维膜置于硝酸铜浸渍液中,浸渍、煅烧,得到掺杂CuO的TiO2纳米纤维催化剂。由本发明制备方法制备的纳米纤维催化剂可将光吸收范围扩展至可见光区,大幅提高可见光利用率,适用于光解水产氢反应。

一种硫化镉量子点敏化Ru/WC复合催化剂的顺序负载制备工艺

NºPublicación:  CN120714673A 30/09/2025
Solicitante: 
北京亿能氢源科技有限公司
CN_120714673_A

Resumen de: CN120714673A

本发明涉及涉及催化剂制备相关领域,具体涉及一种硫化镉量子点敏化Ru/WC复合催化剂的顺序负载制备工艺,包括以下步骤:将碳化钨(WC)粉末分散于去离子水中,超声处理10‑30min使其均匀分散,得到WC悬浮液;向所述WC悬浮液中加入三氯化钌、硝酸钌或醋酸钌中的一种钌盐溶液,搅拌1‑3h后,采用硼氢化钠、水合肼或氢气中的一种作为还原剂,在20‑80℃下进行还原反应2‑6h,使钌离子还原为金属钌负载于WC表面,经过过滤、洗涤、干燥,得到Ru/WC复合载体;光吸收性能方面硫化镉量子点具有优异的光吸收性能,其与Ru/WC复合后,拓宽了催化剂的光吸收范围,使催化剂能够吸收更多的光能,为光催化反应提供更多的能量。

一种用于太阳能制氢-储氢的系统与方法

NºPublicación:  CN120714564A 30/09/2025
Solicitante: 
西安交通大学
CN_120714564_PA

Resumen de: CN120714564A

本发明公开了一种用于太阳能制氢‑储氢的系统,利用甲酸作为储氢媒介,并通过耦合光热和光催化技术实现太阳能的全光谱利用。其中,MXene催化剂用于光热甲酸脱氢,MXene的Ti‑C基底有助于太阳能全光谱的利用。同时,以MXene为基底通过原位氧化策略在Ti‑C基底上原位生长Ti‑O官能团,生成TiO2‑MXene。TiO2‑MXene既保留了Ti‑C基底的高导电性,还拥有了光催化CO2还原至甲酸的能力。最终,应用MXene和TiO2‑MXene实现了光热甲酸脱氢(HCOOH→H2+CO2)和光催化CO2的还原(CO2+H2O→HCOOH+O2)。本发明能够提高太阳能的利用效率,实现了太阳能驱动的储氢‑制氢,并且该系统全程仅仅消耗太阳能和水,无额外的损耗。

基于等离激元增强机制的高效光催化分解水制氢材料及制备方法

NºPublicación:  CN120719337A 30/09/2025
Solicitante: 
榆林学院
CN_120719337_A

Resumen de: CN120719337A

本本发明涉及基于等离激元增强机制的高效光催化分解水制氢材料及其制备方法。所述材料包括:以多孔TiO2纳米管阵列为基体,管径为50~200nm,壁厚为10~50nm;在其表面负载粒径为5~20nm的Au‑Ag双金属纳米颗粒,Au与Ag摩尔比为1:3至3:1,用于激发表面等离激元共振效应;进一步在其外表面沉积二维MoS2纳米片作为共催化剂,厚度为1~5nm;并在整体表面沉积1~3nm厚的超薄碳层以提升光吸收与稳定性。本发明还提供了该光催化材料的制备方法,依次包括TiO2阳极氧化、水热沉积MoS2、光沉积金属纳米颗粒和CVD碳层包覆等步骤。所制材料在太阳光驱动下表现出优异的氢气产率与稳定性,具有广阔的光催化制氢应用前景。

一种稀土氧化物后负载型钌基氨分解催化剂、制备方法及其在氨分解制备氢气中的应用

NºPublicación:  CN120714626A 30/09/2025
Solicitante: 
吉林大学
CN_120714626_PA

Resumen de: CN120714626A

一种稀土氧化物后负载型钌基氨分解催化剂、制备方法及其在氨分解制备氢气中的应用,属于制氢技术领域。该氨分解催化剂以氧化物或碳材料为载体,首先负载钌金属形成活性中心,随后采用后负载方式引入稀土氧化物,调控金属‑载体界面的结构与电子特性,最终经还原处理获得具有高分散性与稳定性的氨分解催化剂,显著提升了低温氨分解性能与运行稳定性。在400℃、氨气空速18000mL·gcat‑1·h‑1条件下,该催化剂的氨转化率接近热力学极限,并具有良好抗烧结和抗中毒能力。该催化剂制备工艺简便、可规模化生产,适用于各类氨分解制氢场景,尤其适合分布式与按需式制氢系统,为氢能高效利用与绿色转化提供有力技术支撑。

二氧化硫去极化电解及其电解槽

NºPublicación:  CN120731297A 30/09/2025
Solicitante: 
佩雷格林氢能公司
CN_120731297_PA

Resumen de: US2025283237A1

A method can include: processing precursors, electrochemically oxidizing an anolyte and reducing a catholyte in an electrolyzer, and cooperatively using the oxidized anolyte and reduced catholyte in a downstream process. The electrolyzer can include an anode, a cathode, and a separator. The anode can include an anolyte, an electrode, an anolyte reaction region. The cathode can include a catholyte, an electrode, a catholyte reaction region.

一种水电解制氢装置控制系统

NºPublicación:  CN120719340A 30/09/2025
Solicitante: 
鄂尔多斯市国盛利华制氢设备有限公司
CN_120719340_PA

Resumen de: CN120719340A

本申请涉及氢气的电解生产领域,提供一种水电解制氢装置控制系统,该方法包括:所述水电解制氢装置包括:用于电解产生氢气的电解槽、用于对所述电解槽提供电流的整流部件、用于向电解槽输入和输出电解液的循环液路、用于分离氢气与电解液的氢分离器以及用于分离氧气与电解液的氧分离器;所述电解槽包括多个电解小室;所述水电解制氢装置控制系统包括处理器,所述处理器用于获取所述水电解制氢装置的性能指标,并根据所述性能指标对各个电解小室的控制参数进行调节,确定存在异常的电解小室;其中,所述性能指标至少包括:温度指标、压力指标,所述温度指标为循环液路的温度,所述压力指标为电解槽的压力。

一种Co9S8-C/C自支撑电催化材料及其制备方法与应用

NºPublicación:  CN120719312A 30/09/2025
Solicitante: 
高安市蒙娜丽莎新材料有限公司蒙娜丽莎集团股份有限公司
CN_120719312_PA

Resumen de: CN120719312A

本发明属于电催化材料技术领域,尤其涉及一种Co9S8‑C/C自支撑电催化材料及其制备方法与应用。所述Co9S8‑C/C自支撑电催化材料包括作为载体的C/C复合材料基底和均匀负载于所述C/C复合材料基底的Co9S8。本发明以C/C复合材料为载体,通过热浸渍法在载体表面生长Co9S8电催化材料。该自支撑电催化材料的制备方法极为简便,绿色无污染,原料成本低,在碱性环境中电催化活性良好,且在大电流下仍具有优异的析氢性能。

膜电极结构体的制造方法

NºPublicación:  CN120719310A 30/09/2025
Solicitante: 
本田技研工业株式会社
CN_120719310_PA

Resumen de: CN120719310A

本发明提供一种膜电极结构体的制造方法。在第1层叠体提供工序(S1a)中,提供离子交换容量小于规定值的第1离聚物原料(71)与第1电极(44)层叠而成的第1层叠体(70)。在第2层叠体提供工序(S1b)中,提供离子交换容量为规定值以上的第2离聚物原料(73)与第2电极(46)层叠而成的第2层叠体(72)。在基材提供工序(S1c)中,提供电解质基材(74)。在溶胀工序(S2)中,使第1层叠体(70)、第2层叠体(72)和电解质基材(74)溶胀。在接合工序(S3)中,将电解质基材(74)与第1层叠体(70)的第1离聚物原料(71)接合,并且将电解质基材(74)与第2层叠体(72)的第2离聚物原料(73)接合。据此,能够抑制电解效率的下降和电解质膜劣化的加剧。

一种超薄氮化碳铁酸铋压电催化复合材料的制备方法

NºPublicación:  CN120714646A 30/09/2025
Solicitante: 
北京科技大学
CN_120714646_PA

Resumen de: CN120714646A

一种超薄氮化碳/铁酸铋压电催化复合材料的制备方法,包括如下步骤:S1.将氮化碳前驱体放于坩埚中,在马弗炉内煅烧得到块状碳化氮,研磨后过筛;将过筛后的氮化碳细粉放入马弗炉中二次煅烧,获得超薄氮化碳;S2.将铁酸铋纳米片分散于去离子水中,加入步骤S1得到的超薄氮化碳磁力搅拌4~6h,用去离子水洗涤后干燥,得到超薄氮化碳/铁酸铋压电催化复合材料。所制得的复合材料同时具备高氧化性和还原性,在纯水中产氢的同时也可高效生产双氧水。采用两步热剥离法得到g‑C3N4,无需其他化学试剂的参与或长时间的超声,降低了价格和时间成本。

一种光催化产氢装置

NºPublicación:  CN120714563A 30/09/2025
Solicitante: 
烟台大学
CN_120714563_PA

Resumen de: CN120714563A

本发明涉及一种光催化产氢装置,包括制氢组件,制氢组件包括制氢箱、氢气干燥机和气泵,且制氢箱、氢气干燥机和气泵相连通,气泵一侧设置有气阀组件,气阀组件包括气阀箱,气阀箱内部设置有阀门组件,阀门组件与气泵之间固定连接有输气管,本发明能够通过气泵吸收制氢箱产生的氢气,并排入储气罐内,同时通过阀门组件、调节组件和拉伸组件,在储气罐填满后,自动更换另一个储气罐进行注入,实现两个储气罐交替注入,提高了氢气的收集效率,另外,当两个储气罐内的氢气均充满,而工作人员依旧没有对储气罐进行拆卸更换时,通过提醒组件,能够对附近的工作人员起到提醒的作用,促使工作人员及时对储气罐进行更换。

一种电解制氢用电解槽装置

NºPublicación:  CN120719306A 30/09/2025
Solicitante: 
山东津挚环保科技有限公司
CN_120719306_PA

Resumen de: CN120719306A

本发明涉及一种电解制氢用电解槽装置,包括:两组相对设置的安装机构;两组安装机构之间设有隔膜机构,并且相邻的隔膜机构反转设置;安装机构、隔膜机构之间分别密封夹设有电极机构,并且相邻的电极机构反转设置;安装机构上穿设有紧固机构。本发明的一种电解制氢用电解槽装置,渗透膜侧电极板参与电离提高产气量、防止电极板损坏渗透膜;端面上进行过液槽的加工,更为简单、方便;保留原有主极板的结构强度,增大与主极板的接触,降低接触电阻,提高安全性;优化各部件的通用性。

一种钌原子锚定的NiCoP/NF催化剂及其制备方法与应用

NºPublicación:  CN120719316A 30/09/2025
Solicitante: 
上海理工大学
CN_120719316_PA

Resumen de: CN120719316A

本发明公开了一种钌原子锚定的NiCoP/NF催化剂及其制备方法与应用,属于催化技术领域,解决了现有技术中水分解反应催化剂催化效果不够理想的问题。本发明提供的钌原子锚定的NiCoP/NF催化剂,其形态为仙人掌状,钌原子以单个原子的形式均匀分散在NiCoP/NF表面。本发明使用了“单原子工程”策略,将高活性钌(Ru)以单原子形式均匀分散在双金属磷化物(NiCoP/NF)表面,显著提升了全水分解的反应活性。

一种可控爆炸生产纳米氧化铱的方法

NºPublicación:  CN120717527A 30/09/2025
Solicitante: 
苏州铂氢新能源科技有限公司
CN_120717527_PA

Resumen de: CN120717527A

本发明提供了一种可控爆炸生产纳米氧化铱的方法,涉及氧化铱的制备技术领域。本发明将碳材料与氯铱酸溶液混合,进行铱离子吸附,得到吸附浆料;所述碳材料的比表面积为300m2/g以上;所述氯铱酸溶液的溶剂为水或乙醇;将所述吸附浆料与硝酸盐混合,得到反应物浆料;将所述反应物浆料以喷雾方式喷入反应炉腔内,发生微爆炸,形成纳米氧化铱;所述反应炉腔的温度为300~500℃。相比于传统的一锅法合成方法,本发明通过连续的喷雾进料方式实现了反应的等分切割,且反应前驱体添加了高比表面积的碳材料,起到了空间阻隔作用,产物团聚得到了有效缓解,因而得到的纳米氧化铱颗粒小,且尺寸均一,电催化析氧反应活性高。

一种双相中空高熵氧化物催化剂及其制备方法和应用

NºPublicación:  CN120719331A 30/09/2025
Solicitante: 
中国计量大学
CN_120719331_PA

Resumen de: CN120719331A

本发明涉及高熵氧化物和电催化剂合成技术领域,涉及一种双相中空高熵氧化物催化剂及其制备方法和应用,该双相中空高熵氧化物催化剂,所述双相中空高熵氧化物催化剂包含金属元素和非金属元素,其中,所述金属元素包括钌、镍、钴、铁、锰和铬;所述非金属元素为氧;所述双相中空高熵氧化物催化剂的化学式为NiCoFeMnCrRuO。该双相中空高熵氧化物催化剂具有多壳层中空结构,提供了更大的比表面积,暴露了大量的反应活性位点,使双相中空高熵氧化物催化剂拥有更低的过电位、更快的反应效率以及良好的电化学稳定性,同时该双相中空高熵氧化物催化剂的制备方法工艺简单,成本低,可重复性强,适用于工业大批量生产,具有广阔的应用前景。

一种外场极化处理的氢氧化镍@铁酸铋复合电催化剂及其制备方法

NºPublicación:  CN120719328A 30/09/2025
Solicitante: 
中国计量大学
CN_120719328_PA

Resumen de: CN120719328A

本发明属于电催化分解水制氢技术领域,具体涉及一种外场极化处理的氢氧化镍@铁酸铋复合电催化剂(Ni(OH)2@BiFeO3‑P)及其制备方法。所述方法包括:首先通过水热法合成铁酸铋(BiFeO3)粉末;随后以铁酸铋粉末为基底,在含镍前驱体溶液中再次进行水热反应,使Ni(OH)2纳米颗粒在BiFeO3纳米片表面原位生长,形成Ni(OH)2@BiFeO3复合电催化剂;最后,对该复合电催化剂施加高压直流电场(1~10kV,保压20~50min)进行外场极化处理。该极化处理诱导BiFeO3铁电畴定向排列,增强其内置电场强度,驱动电子向Ni(OH)2转移并优化催化剂表面电荷分布状态。本发明提供的方法显著提升复合电催化剂析氧反应(OER)活性和电荷转移效率,为开发高性能电催化剂提供了创新性解决方案。

一种钌基烧绿石在碱性阴离子交换膜电解槽制氢中的应用

NºPublicación:  CN120719329A 30/09/2025
Solicitante: 
中国科学院上海应用物理研究所
CN_120719329_PA

Resumen de: CN120719329A

本发明涉及一种钌基烧绿石在碱性阴离子交换膜电解槽制氢中的应用,其包括提供钌基烧绿石Pb2M2‑xRuxO7,其中,M为Fe、Co、Ni、Cu或Zn,0

一种消耗纯水产生含氢水的燃气热水器及其控制方法

NºPublicación:  CN120720740A 30/09/2025
Solicitante: 
广东万家乐燃气具有限公司
CN_120720740_PA

Resumen de: CN120720740A

本申请涉及燃气热水器领域,尤其涉及一种消耗纯水产生含氢水的燃气热水器及其控制方法,包括:溶气罐,用于将氢气溶解于加热水中以产生含氢水;氢气生成系统,氢气生成系统包括电解水装置、增压水泵、纯水箱以及排气组件,纯水箱的出水口与增压水泵的进水口管路连接,增压水泵的出水口与电解水装置的进水口管路连接,电解水装置的排气口与溶气罐的入口管路连接;水加热系统,水加热系统包括燃烧器、热交换器以及控制器,控制器与燃烧器通讯连接,燃烧器与热交换器连接,热交换器外周绕设有待加热水管,待加热水管的出水口与溶气罐的入口管路连接。相比于现有技术,本申请可在单一设备内实现含氢热水的即热即溶,提升健康热水供给的系统能效。

电解装置的部分负载运行

NºPublicación:  CN120731295A 30/09/2025
Solicitante: 
西门子能源国际公司
CN_120731295_PA

Resumen de: AU2024307301A1

A method and arrangement of performing electrolysis by an electrolyzer includes an operational mode and a partial operational mode. During the operational mode operational power from a main power source (202) to a first (808) and second set of stacks (806). In response to detecting a power insufficient for the first and the second set of stacks (806) to perform electrolysis without impurities, the electrolyzer is set to a partial operational mode, wherein the first set of stacks (808) perform electrolysis without impurities and the second set of stacks (806) do not perform electrolysis.

冷启动控制系统、方法、装置、设备、介质及程序产品

NºPublicación:  CN120719338A 30/09/2025
Solicitante: 
浙江蓝能氢能科技股份有限公司
CN_120719338_PA

Resumen de: CN120719338A

本发明涉及电解水制氢技术领域,公开了冷启动控制系统、方法、装置、设备、介质及程序产品。所述系统包括:碱性电解槽,用于对主路水管中的电解液进行电解处理以制氢;主路水管的第一节点处部署有流量分配阀,包括进水口、第一出水口和第二出水口,电解液由进水口流入流量分配阀,从第一出水口或第二出水口流出;第一出水口通过第一水管连接至主路水管的第二节点;第二出水口通过碱性电解槽连接至主路水管的第二节点;加热器,用于加热电解液;第一温度传感器,用于对第一水管中流过的电解液进行温度测量;控制单元,用于根据第一温度传感器的测温结果控制流量分配阀中第一出水口和第二出水口的流量比。上述方案,能够提高冷启动效率。

碳基电极及其制备方法和应用以及电解水制氢气的方法

NºPublicación:  CN120719315A 30/09/2025
Solicitante: 
中国石油化工股份有限公司中石化(北京)化工研究院有限公司清华大学
CN_120719315_PA

Resumen de: CN120719315A

本发明涉及电解水制氢的技术领域,公开了一种碳基电极及其制备方法和应用以及电解水制氢气的方法。本发明提供的碳基电极包括碳基底和贵金属;其中,所述碳基底的表面含有官能团,所述官能团与贵金属以配位形式结合。本发明还提供了一种碳基电极的制备方法,包括:(1)将碳材料进行活化,得到活化后的碳基底;(2)将活化后的碳基底放入贵金属溶液中,加热并搅拌,干燥,得到所述碳基电极。从本发明测试数据可以看出,本发明碳基电极中的贵金属具有高的利用效率,应用于电解水制氢气中时,电极的析氢活性得到明显提高。

一种Co负载的镍铁基三元催化剂、制备方法及应用

NºPublicación:  CN120719332A 30/09/2025
Solicitante: 
石河子大学
CN_120719332_PA

Resumen de: CN120719332A

本发明涉及催化剂制备技术领域,本发明提供一种Co负载的镍铁基三元催化剂、制备方法及应用,Co负载的镍铁基三元催化剂的制备方法包括以下步骤:S1、在水热釜内衬中加入二价钴化合物溶液;S2、在所述二价钴化合物溶液中加入泡沫镍铁基底进行水热反应,反应结束后进行冲洗、烘干得到Co/NiFe@INF电极;S3、对Co/NiFe@INF电极进行氧化煅烧得到Co/NiFeO@INF电极。与现有技术相比,本发明所述的一种Co负载的镍铁基三元催化剂的制备方法,在高电流密度碱性条件下,展现出卓越的HER活性和优异的稳定性。

一种硫镉锌铜/氧化钨异质结光催化剂及其制备方法及应用

NºPublicación:  CN120714661A 30/09/2025
Solicitante: 
江苏索普化工股份有限公司江苏大学
CN_120714661_PA

Resumen de: CN120714661A

本发明公开了一种硫镉锌铜/氧化钨异质结光催化剂及其制备方法及应用,属于光催化材料技术领域,本发明通过简单的一步水热法和原位生长策略,将硫镉锌铜纳米颗粒负载到氧化钨纳米棒表面,从而得到硫镉锌铜/氧化钨异质结光催化剂。本发明制备的硫镉锌铜/氧化钨异质结光催化剂可用于可见光驱动的光催化全分解水制取氢气和氧气,通过能带的匹配建立阶梯式电子转移通道,通过内置电场促进光生电荷的分离,驱动光生电子和空穴进行氧化与还原反应,实现了从单一制氢到全分解水的功能跨越。

电催化剂及其制备方法和应用

NºPublicación:  CN120719322A 30/09/2025
Solicitante: 
滨州魏桥国科高等技术研究院山东宏桥新型材料有限公司
CN_120719322_PA

Resumen de: CN120719322A

本申请涉及电催化材料技术领域,公开一种电催化剂及其制备方法和应用。电催化剂具有以下化学通式:SrIrxCo1‑xO3;其中,x为0.5~1,且不为1。本公开提供的电催化剂通过在ABO3型钙钛矿结构材料SrIrO3的B位引入部分钴元素进行掺杂,可有效改善材料的电荷转移性能,促进表面活性位点的生成,并调控Ir位的电子结构,从而在降低贵金属Ir用量的同时实现对酸性条件下析氧反应的高效催化,提升了SrIrO3材料在酸性电解条件下的结构稳定性与催化活性。电催化剂的制备方法采用溶胶‑凝胶法,工艺简单、重复性好,并加入柠檬酸作为金属络合剂,提升了结构稳定性,结合两步煅烧工艺,制备得到具有规整ABO3型钙钛矿结构的Co掺杂SrIrxCo1‑xO3电催化剂,具有显著的成本优势和工业化应用前景。

一种桥联榫卯结构的镍铁层状氢氧化物制备及应用

NºPublicación:  CN120719334A 30/09/2025
Solicitante: 
中国石油大学(华东)
CN_120719334_PA

Resumen de: CN120719334A

本发明属于催化剂技术领域,具体涉及一种桥联榫卯结构的镍铁层状氢氧化物制备及应用。所述复合材料以镍铁层状氢氧化物为基底,通过一步水热法将对氯苯甲酸以桥联的方式,两侧基团榫卯在镍铁层状氢氧化物的层间。本发明所制备的复合材料中,独特的桥联结构稳定了镍铁层状氢氧化物的层状结构,羧酸以及氯原子基团调控了界面电子结构,抑制金属离子的溶出,优化质子转移路径。本发明丰富了镍铁层状氢氧化物电催化剂催化活性的优化策略,拓展了镍铁层状氢氧化物基电催化剂的商业应用价值。

宽负荷碱水电解制氢系统的控制方法及装置、介质、设备

NºPublicación:  CN120719339A 30/09/2025
Solicitante: 
中国大唐集团科学技术研究总院有限公司华北电力试验研究院
CN_120719339_PA

Resumen de: CN120719339A

本申请公开了一种宽负荷碱水电解制氢系统的控制方法及装置、介质、设备,该方法包括:在运行过程中,获取宽负荷碱水电解制氢系统的当前运行功率和当前氧中氢含量占比;将当前运行功率与第一预设功率阈值和第二预设功率阈值进行比较;基于比较结果和/或当前氧中氢含量占比,调整宽负荷碱水电解制氢系统的至少一个运行参数,其中,运行参数包括系统流量、系统运行功率、加热装置温度和系统压力,加热装置包括氢气加热装置和氧气加热装置。通过实时调整运行参数,避免因氧中氢含量过高引发的安全事故的同时,使得制氢系统可以在更宽的功率范围内有效运行,最大限度地提高设备的使用效率,减少频繁的停机事件,从而提高系统的运行时间和生产效率。

泡沫镍铁负载LDH/MOF异质电催化剂、制备方法及应用

NºPublicación:  CN120719336A 30/09/2025
Solicitante: 
广东碳语新材料有限公司
CN_120719336_PA

Resumen de: CN120719336A

本发明提供一种泡沫镍铁负载LDH/MOF异质电催化剂、制备方法及应用,涉及电解水催化剂技术领域。该催化剂是以导电的泡沫镍铁为自支撑基底,负载外层为层叠交错的褶皱状NiFe‑LDH纳米片包覆二维NiFe‑MOF纳米片阵列,共同构建具有核壳结构的纳米复合材料。本发明还提供一种泡沫镍铁负载LDH/MOF异质电催化剂的制备方法。本发明还提供上述泡沫镍铁负载LDH/MOF异质电催化剂在电解水中的应用。本发明的催化剂不仅有效提升了电解水系统的整体效率,还具有较高的稳定性和较长的使用寿命。

一种不锈钢基阳极析氧电极的制备方法与应用

NºPublicación:  CN120719324A 30/09/2025
Solicitante: 
江苏奇纳氢能科技有限公司
CN_120719324_PA

Resumen de: CN120719324A

本发明涉及电解电极技术领域,公开了一种不锈钢基阳极析氧电极的制备方法与应用,包括以下步骤:S1. 对不锈钢网进行喷砂处理并切割成不锈钢网小片,超声洗涤,干燥,作为电极基底;S2. 将S1所得不锈钢网置于氯化铁六水合物和硫代硫酸钠混合液中,磁力搅拌条件下浸泡一段时间后,洗涤、干燥;S3. 在三电极体系中,以碱液和盐水混合液为电解质,以S2所得不锈钢网作为工作电极,对S2所得不锈钢网进行电流脉冲活化。本发明通过喷砂、化学腐蚀结合电流脉冲,协同激活不锈钢电极网,得到具有优异电催化活性和稳定性的低成本电极,在工业化电解水制氢中具有良好的应用前景。

丝素基碳气凝胶负载双金属硫化物催化剂的制备方法及其应用

NºPublicación:  CN120719314A 30/09/2025
Solicitante: 
苏州大学
CN_120719314_PA

Resumen de: CN120719314A

本申请公开了丝素基碳气凝胶负载双金属硫化物催化剂的制备方法及其应用,涉及电催化析氢技术领域。制备方法包括:将脱胶丝素溶解于三元体系溶液中,制备获得预混合溶液;将预混合溶液依次经透析处理、冷冻干燥处理,制备获得多孔丝素气凝胶;将多孔丝素气凝胶依次进行预碳化处理、球磨混合处理以及碳化处理,制备获得丝素基碳气凝胶载体;将丝素基气凝胶载体加入至金属硫化溶液中,制备获得丝素基碳气凝胶负载双金属硫化物催化剂。本申请的制备方法制备获得的丝素基碳气凝胶负载双金属硫化物催化剂具有高石墨化程度、均匀分散的纳米针状活性位点及大比表面积,且环保性能优异、电荷转移效率以及催化活性高。

一种OER电催化剂及其制备方法和应用

NºPublicación:  CN120719320A 30/09/2025
Solicitante: 
浙江大学衢州研究院
CN_120719320_PA

Resumen de: CN120719320A

本发明公开了一种OER电催化剂及其制备方法与应用,属于电解水技术领域。所述OER电催化剂为具有3D结构的的Ni(OH)2‑CoWO4/Co3W3C@CNF异质结复合材料。本发明以CNF纳米阵列为基底,通过原位生长CoWO4/Co3W3C并结合水浴刻蚀处理,制得Ni(OH)2‑CoWO4/Co3W3C@CNF多级异质结构复合材料。该原位构建的异质结构催化剂,不仅提高了材料结构的稳定性,还有效提升了OER的催化性能。本发明制备工艺简单、易于规模化实施,适用于批量制备高性能OER阳极材料。

一种制氢设备用绝缘密封垫及其制备方法

NºPublicación:  CN120718382A 30/09/2025
Solicitante: 
浙江国泰萧星密封材料股份有限公司
CN_120718382_A

Resumen de: CN120718382A

本发明提供了一种制氢设备用绝缘密封垫及其制备方法,涉及电解制氢技术领域,包括以下质量百分比组分:硫酸钡20~60%、界面增强剂1~2%、聚四氟乙烯38~79%。本发明通过超音速气流混料技术实现硫酸钡在聚四氟乙烯基体中的纳米级分散,确保密封垫材料各向同性;通过精密控制的烧结工艺构建致密化的原纤维互锁结构,在保持聚四氟乙烯固有耐腐蚀特性的同时,显著提升了材料的抗蠕变性能和尺寸稳定性;通过结合上述工艺提高硫酸钡的填充比例,在保证产品性能的前提下有效降低了聚四氟乙烯的使用量,使该密封垫兼具优异的机械性能、化学稳定性和显著的成本优势,完全满足规模化工业生产的需求。

一种基于秒级风光功率预测的风光氢储系统中制氢功率前馈补偿方法

NºPublicación:  CN120728626A 30/09/2025
Solicitante: 
中国大唐集团科技创新有限公司
CN_120728626_PA

Resumen de: CN120728626A

本发明属于新能源电力制氢系统优化运行与多能协同控制技术领域,公开了一种基于秒级风光功率预测的风光氢储系统中制氢功率前馈补偿方法。所述制氢功率前馈补偿方法,包括:在传统15分钟风光氢储调度基础上,若判断目前秒级功率预测准确度满足要求,若满足继续判断是否存在预测功率突变,若存在,则考虑目前系统是否能消纳突变功率、制氢功率计划补偿值执行后制氢总功率是否会导致储能充放电及上网功率限值超过上下限、计算后制氢总功率是否超过周期内制氢总功率可调上下限限值等因素,给出15分钟制氢计划的前馈补偿值,提升了整体调度的精度,弥补了15分钟内风光功率预测值缺少的问题。

一种析氧电催化剂及其制备方法与应用

NºPublicación:  CN120719319A 30/09/2025
Solicitante: 
浙江省白马湖实验室有限公司西湖大学
CN_120719319_PA

Resumen de: CN120719319A

本申请涉及催化材料技术领域,公开了一种析氧电催化剂及其制备方法与应用。所述析氧电催化剂包括载体和活性组分,所述载体为稀土元素掺杂的四氧化三钴,所述活性组分为单原子铱,所述活性组分嵌入在所述载体的表面晶格中。本申请利用稀土元素对四氧化三钴进行掺杂改性,一方面可以丰富四氧化三钴基底的缺陷,从而改善基底的导电性;另一方面在负载铱的过程中还能促进铱的离子交换和负载,使更多的铱离子进入四氧化三钴的表面晶格,经氧化焙烧后形成分散的嵌入型单原子铱,提高了单原子铱的负载稳定性和分散性,从而可减少催化剂中铱的含量,降低催化成本;第三方面,稀土元素的掺杂还能调控钴和单原子铱的电子结构,从而提升催化性能。

一种压电光催化纳米纤维膜及其制备方法与应用

NºPublicación:  CN120714658A 30/09/2025
Solicitante: 
苏州大学
CN_120714658_PA

Resumen de: CN120714658A

本发明公开了一种压电光催化纳米纤维膜及其制备方法与应用,通过静电纺丝技术将Cd0.3Zn0.7S颗粒、TiO2及CDs三种功能材料共混于PVDF/PAN基质中,构建具有高比表面积与高分散性的纳米复合结构,制得兼具优异光电性能与压电效应的光催化纳米纤维膜。在此基础上,借助紫外刻蚀技术优化纳米纤维膜界面性能,增加活性位点暴露度、降低纳米颗粒包埋率,进一步强化纳米纤维膜表面反应性,实现催化性能的优化。本发明提供的压电光催化纳米纤维膜结构稳定,在多轮循环光催化实验中保持较高的析氢效率,展现出优异的重复利用性能与环境适应性。

Catalytic electrode for water electrolysis method for manufacturing the same and water electrolysis device including the same

NºPublicación:  KR20250142090A 30/09/2025
Solicitante: 
한국표준과학연구원
KR_20250142090_PA

Resumen de: KR20250142090A

본 발명은, (a) 제1 전이금속 소스, 제2 전이금속 소스 및 금속 소스를 포함하는 혼합 용액을 제조하는 단계; (b) 작업전극(working electrode) 및 상대전극(counter electrode)을 상기 혼합 용액 내에 위치시키는 단계; 및 (c) 상기 작업전극 및 상기 상대전극의 양단에 변화하는 전압을 인가함으로써 상기 작업전극에 변화하는 전위를 순환전압전류법에 따라 인가하는 단계;를 포함하고, 상기 (c) 단계는, 상기 혼합 용액 내 포함된 제1 전이금속, 제2 전이금속 및 금속이 이온화되어, 금속 단일원자가 올라간 전이금속 기반 층상 이중 수산화물(LDH)이 상기 작업전극의 표면에 형성되는 단계인, 수전해용 촉매전극의 제조방법, 이에 의해 제조되는 수전해용 촉매전극, 및 이를 포함하는 수전해 장치가 제공된다.

액체 공급 스트림으로부터 수소 및 산소를 생성하는 방법

NºPublicación:  KR20250142891A 30/09/2025
Solicitante: 
페트롤리암내셔널버하드페트로나스
KR_20250142891_A

Resumen de: WO2024162842A1

A method of generating hydrogen and oxygen from a liquid feed stream through an integrated system of forward osmosis and electrolysis, wherein the method comprising the steps of feeding water into an electrolyte solution by means of forward osmosis and applying a voltage across the electrolyte solution to generate hydrogen and oxygen, characterized in that the electrolyte solution comprising an electrolyte, an ionic liquid and a solvent, wherein the electrolyte is used in an amount ranging between 1 wt% to 10 wt% of the electrolyte solution, wherein the ionic liquid is used in an amount ranging between 1 wt% to 5 wt% of the electrolyte solution and wherein the solvent is used in an amount ranging between 75 wt% to 99 wt% of the electrolyte solution.

전해액 및 이의 제조 방법

NºPublicación:  KR20250142890A 30/09/2025
Solicitante: 
페트롤리암내셔널버하드페트로나스
KR_20250142890_A

Resumen de: WO2024162841A1

An electrolyte solution comprising an electrolyte, wherein the electrolyte is used in an amount ranging between 1 wt% to 10 wt% of the electrolyte solution; an ionic liquid, wherein the ionic liquid is used in an amount ranging between 1 wt% to 5 wt% of the electrolyte solution; and a solvent, wherein the solvent is used in an amount ranging between 75 wt% to 99 wt% of the electrolyte solution.

전기화학 셀을 위한 확장 가능한 유동장 및 이를 고속으로 제조하는 방법

NºPublicación:  KR20250143105A 30/09/2025
Solicitante: 
에볼로인코포레이티드
KR_20250143105_PA

Resumen de: MX2025008965A

The present application relates to a flow field for use in an electrolysis cell comprising one or more sheets of porous material with a corrugated structure. The electrolysis cell comprises a membrane, an anode, a cathode, an anode reinforcement layer, a cathode reinforcement layer, an anode flow field, a cathode flow field, and a bipolar plate assembly comprising an embedded hydrogen seal. The anode flow field comprises one or more porous sheets having at least one straight edge and at least one of the porous sheets has the form of a corrugated pattern with a plurality of peaks and valleys whose axes are generally aligned with one straight edge of the sheet. The anode flow field geometry simultaneously provides resiliency, for efficient mechanical compression of the cell, and well-distributed mechanical support for the anode reinforcement layer adjacent to the anode flow field.

ELECTROCATALYST FOR WATER ELECTROLYSIS BATTERY FOR WATER ELECTROLYSIS COMPRISING THEREOF AND PREPARATION METHOD THEREOF

NºPublicación:  KR20250142274A 30/09/2025
Solicitante: 
한국과학기술연구원
KR_20250142274_PA

Resumen de: KR20240033364A

The present specification relates to an electrode catalyst for water electrolysis, a water electrolysis battery including the same, and a manufacturing method thereof. A water electrolysis battery including an electrode catalyst for water electrolysis according to an embodiment of the present invention has excellent oxygen generation activity and durability, and a method for manufacturing an electrode catalyst for water electrolysis according to an embodiment of the present invention exhibits an effect of enabling mass production and scale-up.

Hydrogen production device using electrodes scale-free and membrane-free electrolysis

NºPublicación:  KR20250142089A 30/09/2025
Solicitante: 
수소탑스주식회사
KR_20250142089_PA

Resumen de: KR20250142089A

본 발명의 무스케일 전극 및 무막 전기분해를 이용한 수소생산장치는 전원부로부터 전원(DC)을 인가받아 여과수 또는 전해질 수용액을 전기분해하여 수소와 산소를 발생시키는 양극플레이트 및 음극플레이트와; 여과수 또는 전해질 수용액을 양극플레이트와 음극플레이트로 공급할 수 있도록 양극플레이트와 음극플레이트의 사이에 설치되는 흡습성플레이트와; 양극플레이트와 음극플레이트의 양측 각각에 설치되는 전극접합체와; 양극플레이트와 음극플레이트, 흡습성플레이트 및 전극접합체의 중앙에 설치되는 공급관과; 양극플레이트, 음극플레이트 및 흡습성플레이트가 결합되는 결합링과; 전기분해에 의해 발생되는 수소와 산소가 배출되며 유입되는 처리수 또는 전해질 수용액의 누출이 방지되게 결합링의 양측단에 각각 결합되는 복수의 고정판과; 공급관의 양측단에 각각 결합되는 복수의 결합관;을 포함하여 구성되는 것을 특징으로 하며, 유격막 방식의 문제점을 해결하고자 격벽을 설치하지 않고 다공성 전극을 사용함으로 유격막 방식의 효과를 발휘되면서 기존의 전기분해에서 대두되는 막(Membranes)을 사용하지 않으면서 수소의 생산에 따른 신뢰도를 높이고, 이산화탄소 무배출로 기후 온난화 문제 해결과 동시

PROCESS AND APPARATUS FOR CRACKING AMMONIA

NºPublicación:  KR20250143065A 30/09/2025
Solicitante: 
에어프로덕츠앤드케미칼스인코오포레이티드
KR_20250143065_PA

Resumen de: US2025296836A1

In a process in which ammonia is cracked to form a hydrogen gas product and an offgas comprising nitrogen gas, residual hydrogen gas and residual ammonia gas, residual ammonia is recovered from the offgas from the hydrogen recovery process by partial condensation and phase separation, and hydrogen is recovered from the resultant ammonia-lean offgas by partial condensation and phase separation. The recovered ammonia may be recycled the cracking process and the recovered hydrogen may be recycled to the hydrogen recovery process to improve hydrogen recovery from the cracked gas. Overall hydrogen recovery from the ammonia may thereby be increased to over 99%.

METHODS TO PROVIDE ELECTRIC POWER FROM RENEWABLE ENERGY EQUIPMENT TO AN ELECTRICAL LOAD

NºPublicación:  MA70875A1 30/09/2025
Solicitante: 
SHELL INTERNATIONALE RES MAATSCHAPPIJ B V [NL]
SHELL INTERNATIONALE RESEARCH MAATSCHAPPIJ B.V
MA_70875_A1

Resumen de: MA70875A1

An HVDC system comprising an AC/DC converter sub-system electrically connected to a renewable energy equipment and a VSC sub-system is provided. A method comprises operating the renewable energy equipment to function as a voltage source to energize an HVDC link between the AC/DC converter sub-system and the VSC sub-system; operating the VSC sub-system as a voltage source to energize at least one electrical load electrically connected thereto; if it is determined that the power production rate of the renewable energy equipment is not within a designated parameter, operating the equipment to follow the VSC sub-system such that controlling the AC electric power output influences the power production rate. If it is within the designated parameter, operating the VSC sub-system to follow the renewable energy equipment such that the VSC sub-system adjusts the properties of its AC electric output to match the properties of the electric power generated by the renewable energy equipment.

LI LI LI RECOVERY PROCESSES AND ONSITE CHEMICAL PRODUCTION FOR LI RECOVERY PROCESSES

NºPublicación:  KR20250142460A 30/09/2025
Solicitante: 
맹그로브워터테크놀로지스리미티드
KR_20250142460_PA

Resumen de: US2025092537A1

In this disclosure, a process of recycling acid, base and the salt reagents required in the Li recovery process is introduced. A membrane electrolysis cell which incorporates an oxygen depolarized cathode is implemented to generate the required chemicals onsite. The system can utilize a portion of the salar brine or other lithium-containing brine or solid waste to generate hydrochloric or sulfuric acid, sodium hydroxide and carbonate salts. Simultaneous generation of acid and base allows for taking advantage of both chemicals during the conventional Li recovery from brines and mineral rocks. The desalinated water can also be used for the washing steps on the recovery process or returned into the evaporation ponds. The method also can be used for the direct conversion of lithium salts to the high value LiOH product. The method does not produce any solid effluent which makes it easy-to-adopt for use in existing industrial Li recovery plants.

간헐적 전기 공급을 위한 전해조 시스템

NºPublicación:  KR20250143144A 30/09/2025
Solicitante: 
케레스인텔렉츄얼프로퍼티컴퍼니리미티드
KR_20250143144_PA

Resumen de: AU2024211141A1

The invention provides an electrolyser system (10) comprising a heat storage unit (14) and an electrolyser (16). The heat storage unit (14) comprises at least one heat source infeed. The electrolyser (16) comprises at least one electrolyser cell (20), a steam inlet and at least one off-gas outlet. The off-gas outlet is connected to the heat source infeed to heat the heat storage unit (14). The heat storage unit (14) is configured to use its stored heat to produce steam for feeding into the steam inlet and for generating electrical power, either one at a time or both at the same time. The invention also provides a system comprising an intermittent or variable electricity source (12) and an electrolyser system (10) as defined above. The intermittent or variable electricity source (12) can be configured to power the electrolyser (16) and to heat the heat storage unit (14) via a heating element, either both at the same time or individually.

암모니아를 분해하기 위한 프로세스

NºPublicación:  KR20250142402A 30/09/2025
Solicitante: 
존슨매티데이비테크놀로지스리미티드
KR_20250142402_PA

Resumen de: TW202502644A

A process for the catalytic cracking of ammonia, the process comprising: supplying an ammonia feed gas to one or more heated catalyst containing reaction vessels disposed within an ammonia cracking reactor; and cracking the ammonia in the ammonia feed gas in the one or more catalyst containing reaction vessels to produce a hydrogen containing stream, wherein the or each of the reaction vessels has a wall which is composed of at least a first alloy and a second alloy, wherein the first alloy is more resistant to nitriding than the second alloy and the second alloy provides mechanical support to the first alloy, and wherein at least a portion of the wall adjacent the catalyst is composed of the first alloy.

一种利用搅拌摩擦增材制备铜铁合金的方法

NºPublicación:  CN120715229A 30/09/2025
Solicitante: 
河北科技大学网都河北科技服务有限公司
CN_120715229_PA

Resumen de: CN120715229A

本发明涉及电解水制氢技术领域,具体公开一种利用搅拌摩擦增材制备铜铁合金的方法。本发明以价格低廉的铜粉和铁粉为原料,经过球磨处理增大粉末的比表面积、促进原子扩散,然后通过热等静压使粉末初步结合形成致密棒材,再以热等静压制备的棒材为原料进行增材制造,搅拌摩擦增材通过摩擦产热使材料处于塑性状态,在机械搅拌作用下进一步推动铁、铜原子的充分扩散与混合,从而实现过饱和固溶,解决了常规方法难以实现高含量铁在铜中固溶的难题,在析氢催化等领域展现出巨大应用潜力,为高性能铜铁合金材料的制备提供了一种切实可行的新途径。

一种氮修饰的钨酸镍纳米棒自支撑催化剂及其制备方法以及在电解海水制氢中的应用

NºPublicación:  CN120714684A 30/09/2025
Solicitante: 
湖北师范大学
CN_120714684_PA

Resumen de: CN120714684A

本发明公开了一种氮修饰的钨酸镍纳米棒自支撑催化剂及其制备方法以及在电解海水制氢中的应用,所述催化剂是以泡沫镍或者镍网为导电基底,其中导电基底的表面生长有经过氮修饰的钨酸镍纳米棒阵列;制备时,首先将泡沫镍或镍网导电基底进行预处理,接着与含镍离子、钨酸根和硝酸根的反应溶液进行水热反应,最后在管式炉中,采用尿素作为N源进行N修饰改性即得;本发明的制备方法简单,成本低廉,通过N元素来调控催化剂的电子结构,所得氮修饰的钨酸镍纳米棒自支撑催化剂具有优异的电解海水制氢活性,同时具有优异的海水制氢稳定性,有利于电解海水制氢的广泛应用。

一种耦合光热发电及热化学储热的高温固体氧化物电解水制氢系统

NºPublicación:  CN120719309A 30/09/2025
Solicitante: 
西子清洁能源装备制造股份有限公司
CN_120719309_PA

Resumen de: CN120719309A

本发明公开了一种耦合光热发电及热化学储热的高温固体氧化物电解水制氢系统,包括电力模块,热化学储热及供空气模块,供水蒸气模块及高温固体氧化物电解水模块。本发明光热发电系统提供清洁电能及高温热能,热化学储热模块通过可逆反应实现热能的高密度存储与按需释放,克服了可再生能源间歇性问题,确保SOEC电解槽的高温稳定运行。热化学储热系统与SOEC的耦合设计优化了热流分配,减少了传统电加热的能耗,减少外部水蒸气加热需求与热空气需求,降低了制氢的总体能源成本,使单位制氢成本显著下降。热化学储热模块可平抑光热发电的波动性,使系统在日照不足时仍能稳定供能,提升可再生能源利用率,实现绿氢的清洁生产,符合碳中和目标。

セルユニット

NºPublicación:  JP2025139975A 29/09/2025
Solicitante: 
NOK株式会社
JP_2025139975_PA

Resumen de: JP2025139975A

【課題】設計の自由度を高めるとともに組立性を向上させることができるセルユニットを提供する。【解決手段】セルユニット2は、互いに背向する第1面11及び第2面12を規定する基材10と、前記第1面11から前記第2面12まで前記基材10を貫通する孔13と、前記孔13内に配置されて、前記孔13を、前記第1面11側の第1空間15と前記第2面12側の第2空間16とに仕切る膜21と、前記膜21に沿って前記第1空間15又は前記第2空間16に配置された導電性部材28,29と、を備える。【選択図】図1

ZERO-GAP TYPE CATION EXCHANGE MEMBRANE METHOD FOR CHLOR-ALKALI ELECTROLYSIS CELL

NºPublicación:  KR20250141622A 29/09/2025
Solicitante: 
가부시키가이샤히카리테크
KR_20250141622_PA

Resumen de: KR20250141622A

(과제) 본 발명의 과제는, 식염수를 전기 분해하여 수산화나트륨과 염소를 얻는, 소위 클로르 알칼리 전해에 있어서, 고순도의 가성 알칼리가 얻어지는 양이온 교환막법의 전해조에서, 각별히 낮은 전해 전압으로 조업할 수 있으며, 큰 전력 절약 효과를 갖는 전해조를 제공하는 것이다. (해결 수단) 본 발명에 따른 제로갭형 양이온 교환막법 식염 전해조는, 양극의 전극 기재는, 익스팬드 메탈의 롤 프레스품이며, 롤 프레스품의 겉보기 두께 P가, 1.1t 이상 2t 이하이며, 음극은 선경이 0.06 ∼ 0.16㎜인 니켈선을 평직으로 한 니켈 메쉬이다. 음극의 피치가 양극의 SW의 1/2 이하의 크기이다.

アルカリ水電解用膜

NºPublicación:  JP2025532287A 29/09/2025
Solicitante: 
ソルベイスペシャルティポリマーズユーエスエー,エルエルシー
JP_2025532287_A

Resumen de: CN119948208A

Disclosed are a membrane suitable for alkaline water electrolysis and an alkaline water electrolysis device comprising the same. A method for producing hydrogen and a method for producing a membrane for alkaline water electrolysis are also disclosed.

電解槽のための流れ構成、電解槽、電解設備、動作方法および製造方法

NºPublicación:  JP2025532079A 29/09/2025
Solicitante: 
スーパークリティカルソリューションズリミテッド
JP_2025532079_PA

Resumen de: AU2023346905A1

There is disclosed a flow arrangement (100) for an electrolyser, comprising: first and second porous walls (110, 120), corresponding to first and second electrodes of the electrolyser; an inlet chamber (102) disposed between the first and second porous walls and configured to receive a fluid through an inlet; first and second outlet chambers (130, 140) for retaining respective fluid reaction products of electrolysis. One of, or each of, the porous walls has a discontinuous porous structure comprising a body (116) and a plurality of porous regions (117) extending through the body at discrete locations to permit the fluid to flow from the inlet chamber to the respective outlet chamber, each porous region defining a respective network of flow paths through the body. There is also disclosed an electrolyser and electrolysis installation, methods of operation, and methods of manufacture.

アンモニアを製造するための設備および方法

NºPublicación:  JP2025532279A 29/09/2025
Solicitante: 
シーメンスエナジーグローバルゲゼルシャフトミットベシュレンクテルハフツングウントコンパニーコマンディートゲゼルシャフト
JP_2025532279_PA

Resumen de: CN120077013A

An apparatus (1) for producing ammonia, the apparatus comprising an ammonia reactor (44) for generating ammonia (NH3) from a synthesis gas, where the synthesis gas comprises hydrogen (H2) and nitrogen (N2); the device further comprises an electrolyser (2) for generating hydrogen and oxygen from water; wherein the device also has a compressor (6), which is fluidically connected to the electrolyser (2) and is used for compressing hydrogen gas (H2) from the electrolyser (2), and wherein the compressor (6) is used for compressing hydrogen gas (H2) that can be conveyed.

アンモニアの接触分解から水素ガスを生成するためのプロセス

NºPublicación:  JP2025532364A 29/09/2025
Solicitante: 
ジョンソン、マッセイ、パブリック、リミテッド、カンパニー
JP_2025532364_PA

Resumen de: CN119998228A

Process A: a process for producing hydrogen from catalytic cracking of ammonia. The method includes the step of supplying a hydrogen-containing recycle gas taken downstream of an ammonia cracking reactor to one or more catalyst-containing reaction tubes disposed within the ammonia cracking reactor. The invention can be used to provide hydrogen as a carbon-free fuel.

NiMo-MoO3-x多孔性ナノロッド製造方法および製造されたNiMo-MoO3-x多孔性ナノロッドを含む水電解カソード触媒

NºPublicación:  JP2025532052A 29/09/2025
Solicitante: 
ハンワソリューションズコーポレイション
JP_2025532052_PA

Resumen de: CN120129568A

The invention relates to a preparation method of a NiMo-MoO3-x porous nanorod catalyst based on a metal organic framework and a non-noble metal alloy catalyst prepared by the preparation method. According to the preparation method of the non-noble metal alloy catalyst disclosed by the invention, the alloy catalyst which combines the alloy with the oxide to form the nanorod with porosity and high surface area and has excellent HER performance close to that of a commercial platinum catalyst can be prepared.

電解システム

NºPublicación:  JP2025140757A 29/09/2025
Solicitante: 
東芝エネルギーシステムズ株式会社
JP_2025140757_PA

Resumen de: JP2025140757A

【課題】syngasの水素ガスに対する一酸化炭素ガスの比率を向上させることが可能な電解システムを提供する。【解決手段】電解システムは、第1の水蒸気と第1の二酸化炭素ガスとを含有する第1の混合ガスから一酸化炭素と水素とを含む第2の混合ガスを生成する。電解システムは、第1の水蒸気の少なくとも一部と第1の二酸化炭素ガスの一部とを用いた共電解反応を行うことにより、第1の一酸化炭素ガスと第1の水素ガスとを生成する電解セルを有する、電解部と、第1の水素ガスの一部と第1の二酸化炭素ガスの他の一部または残部とから第2の一酸化炭素ガスと第2の水蒸気とを生成する逆シフト反応を促進させる触媒を有する、逆シフト反応部と、を具備する。第2の混合ガスは、第1の一酸化炭素ガスと、第2の一酸化炭素ガスと、第1の水素ガスの他の一部または残部と、を含有する。【選択図】図1

水素製造システム及び水素製造方法

NºPublicación:  JP2025140193A 29/09/2025
Solicitante: 
旭化成株式会社
JP_2025140193_PA

Resumen de: JP2025140193A

【課題】再生可能エネルギーによる発電電力が急激に低下しても水電解装置が故障することを防ぐ。【解決手段】本開示に係る水素製造システム10は、再生可能エネルギーによって発電された発電電力を用いて水素を製造する。水素製造システム10は、水を電気分解して水素を製造する水電解装置13と、発電電力によって充電可能であり、充電した電力を水電解装置13に供給可能な蓄電装置12と、蓄電装置12を制御する制御装置14と、を備える。制御装置14は、水電解装置13に供給される発電電力が、水電解装置13の動作電力の最大変動速度を超える速度で低下すると、不足分の電力を蓄電装置12から水電解装置13に供給させる。【選択図】図1

セルユニット

NºPublicación:  JP2025140827A 29/09/2025
Solicitante: 
NOK株式会社
JP_2025140827_PA

Resumen de: WO2025192600A1

This cell unit (2) comprises: a base material (10) that defines a first surface (13) and a second surface (14) that face each other back to back; a hole (15) that penetrates the base material (10) from the first surface (13) to the second surface (14); a film (21) that is disposed in the hole (15) and partitions the hole (15) into a first space (17) on the first surface (13) side and a second space (18) on the second surface (14) side; and an annular outer peripheral member (32) disposed around the outer peripheral surface (11a) of the base material (10).

セルユニット

NºPublicación:  JP2025140861A 29/09/2025
Solicitante: 
NOK株式会社
JP_2025140861_PA

Resumen de: WO2025192602A1

A cell unit (2) comprises: a base material (10) that defines a first surface (11) and a second surface (12) facing each other; a hole (13) that penetrates from the first surface (11) to the second surface (12); a film (21) that is disposed in the hole (13) and partitions the hole (13) into a first space (15) on the first surface (11) side and a second space (16) on the second surface (12) side; a first flow path (40) that is formed on the base material (10) and serves for introducing a first fluid into the first space (15); a second flow path (42) that is formed on the base material (10) and serves for taking out a second fluid from the second space (16); a first gasket (50) disposed on the first surface (11) and surrounding the first space (15) and the first flow path (40); and a second gasket (51) disposed on the first surface (11) and surrounding the second flow path (42) on the outside of the first gasket (50).

アンモニアからの水素の製造方法及び鉄鋼製造方法

NºPublicación:  JP2025141513A 29/09/2025
Solicitante: 
日本製鉄株式会社
JP_2025141513_PA

Resumen de: JP2025141513A

【課題】単位時間及び単位触媒質量当たりの水素生成量が改善された、アンモニアからの水素の製造方法を提供する。【解決手段】アンモニアからの水素の製造方法であって、アンモニアガスを反応器に導入し、触媒の存在下で分解して水素ガスを製造することを含み、反応器における触媒層の出口ガス温度が750℃以上であり、アンモニアガスの流量Fと前記触媒の質量Wとの比F/Wが40,000mL-NH3/(h・gcat)以上であり、触媒がNiMgO系触媒であり、NiMgO系触媒のNi含有量が1~40質量%である、アンモニアからの水素の製造方法。【選択図】図4

水分解装置

NºPublicación:  JP2025141058A 29/09/2025
Solicitante: 
株式会社小糸製作所
JP_2025141058_PA

Resumen de: JP2025141058A

【課題】光触媒を用いた光利用効率の高い水分解装置を提供する。【解決手段】光によって水から水素と酸素を発生させる水分解装置であって、水素発生用光触媒と、酸素発生用光触媒と、複数の波長を含んだ光が入射する分光部材と、を有し、前記分光部材は入射した光を分光し、第一の波長帯の波長を有する光からなる第一光群を前記水素発生用光触媒に入射させ、前記第一の波長帯とは異なる波長帯である第二の波長帯の波長を有する光からなる第二光群を前記酸素発生用光触媒に入射させる。【選択図】図1

水素発生装置

NºPublicación:  JP2025141057A 29/09/2025
Solicitante: 
株式会社小糸製作所
JP_2025141057_PA

Resumen de: JP2025141057A

【課題】新規の手法を用いた水素発生装置を提供する。【解決手段】光源と、反射鏡と、反応管と、を含む反応装置を備える、ISプロセスを用いた水素発生装置であって、前記反応装置は、硫酸、三酸化硫黄およびヨウ化水素からなる群より選択される少なくとも一種である反応ガスの熱分解反応を実施する装置であり、前記反応管の内部には、前記光源から出射される光によって前記反応ガスを加熱する反応領域が設定されており、前記反射鏡は、前記光源から出射される光を前記反応領域に集光させる反射面を有し、前記反応管に導入された前記反応ガスを前記反応領域において熱分解する。【選択図】図2

APPARATUS FOR PERFORMING AN ENDOTHERMIC REACTION OF A GAS FEED

NºPublicación:  KR20250141625A 29/09/2025
Solicitante: 
레르리키드쏘시에떼아노님뿌르레뜌드에렉스뿔라따시옹데프로세데조르즈클로드
KR_20250141625_PA

Resumen de: US2025296063A1

Apparatus for the endothermic reaction of a gas feed, the apparatus comprising: a pre-heater arranged for pre-heating the gas feed, —at least one reactor tube, —a furnace arranged for the radiation and/or convection heating of said at least one reactor tube, said at least one reactor tube being at least partially filled with a catalyst material configured for promoting the endothermic reaction, said at least one reactor tube comprising a tube inlet for said pre-heated gas feed, —a main reaction tube portion extending within said furnace and a pre-reaction tube portion extending outside of the furnace, said pre-reaction tube portion being arranged between the tube inlet and the main reaction tube portion, wherein part of the catalyst material is extending within the pre-reaction tube portion.

水素を製造するための船

NºPublicación:  JP2025532166A 29/09/2025
Solicitante: 
ルイドライフュスアルマトゥール
JP_2025532166_PA

Resumen de: CN120129634A

A vessel (1) for producing hydrogen, the vessel (1) comprising a hydrogen production device (13), the hydrogen production device (13) comprising a cracking unit (2) for cracking a hydrogen-based compound to produce hydrogen and a cracking product, and a filtration and purification unit (3) for separating hydrogen from the cracking product.

IN-SITU PROCESS TO PRODUCE SYNTHESIS GAS FROM UNDERGROUND HYDROCARBON RESERVOIRS

NºPublicación:  MY210513A 28/09/2025
Solicitante: 
PROTON TECH CANADA INC [CA]
PROTON TECHNOLOGIES CANADA INC
MX_2020009291_A

Resumen de: MY210513A

A petroleum reservoir is treated with heat to induce gasification, water-gas shift, and/or aquathermolysis reactions to generate synthesis gas comprising hydrogen gas. The synthesis gas is produced to the surface using one or more production wells. FIG. 1A

一种Fe掺杂富缺陷的CuO@FeCoO和CuO@CuxS/FeCoS自支撑电极的制备方法及应用

NºPublicación:  CN120700533A 26/09/2025
Solicitante: 
江苏师范大学
CN_120700533_A

Resumen de: CN120700533A

本发明涉及一种Fe掺杂富缺陷的CuO@FeCoO和CuO@CuxS/FeCoS自支撑电极的制备方法及应用。首先,泡沫铜置于碱液中刻蚀,制得Cu(OH)2纳米线阵列电极,作为导电基底;其次,在Cu(OH)2上电沉积一层双金属氢氧化物(CoFe‑LDH)纳米片,制得Cu(OH)2@FeCo‑LDH自支撑电极;然后,将Cu(OH)2@FeCo‑LDH进行氧气等离子体刻蚀,得到CuO@FeCoO自支撑电极。通过硫化将CuO@FeCoO转化为CuO@CuxS/FeCoS自支撑电极。本发明提供的CuO@FeCoO自支撑电极,得益于Fe对CoO的电子调控作用与氧气等离子体刻蚀产生的丰富氧空位协同作用,具有优异的析氧反应性能,及出色的耐久性和稳定性;另外的CuO@CuxS/FeCoS自支撑电极,由于部分的氧化物转化为硫化物,增强了电极材料的析氢反应性能。两种电极材料分别作为电解水反应的阳极和阴极材料,在实现大规模碱性电解水制氢领域有着广阔的发展前景。

一种醇热法制备钌量子点的方法

NºPublicación:  CN120696437A 26/09/2025
Solicitante: 
北京科技大学
CN_120696437_PA

Resumen de: CN120696437A

本发明提供了一种醇热法制备钌量子点的方法,涉及金属纳米材料制备技术领域,包括:步骤S1、称取过渡金属氢氧化物和钌盐,然后加入无水乙醇搅拌得到混合均匀的溶液;步骤S2、将溶液在一定温度和搅拌速率下还原一定时间,得到产物A;步骤S3、待产物A自然冷却至室温后,真空干燥得到产物B;步骤S4、将产物B在一定浓度酸溶液中搅拌一定时间后静置,获得钌量子点溶液。本发明公开了一种基于常压醇热法的钌量子点制备方法,采用乙醇为溶剂在加热条件下诱导还原反应,合成过程简单、设备要求低,区别于传统密闭醇热工艺,本方法可在常压下实现粒子的结构构建,具有工艺简化、能耗更低等优势,适用于电解水、光催化降解及电化学传感等多种应用领域。

铱锑锡三元金属析氧催化剂及其制备方法

NºPublicación:  CN120700522A 26/09/2025
Solicitante: 
中国恩菲工程技术有限公司中国有色工程有限公司
CN_120700522_PA

Resumen de: CN120700522A

本发明提供了一种铱锑锡三元金属析氧催化剂及其制备方法。该铱锑锡三元金属析氧催化剂包括载体和负载于载体上的氧化铱,其中,载体为掺杂有氧化锡的氧化锑。在本申请中,一方面采用地壳中丰富的金属元素锑和锡的氧化物作为载体,降低了稀缺昂贵铱的用量,而铱的引入则进一步增强了这些位点对析氧反应的催化能力;另一方面,利用三种金属间协同作用,提供更多的催化活性位点,降低反应能垒,提高催化剂的本征活性与反应动力学;又一方面,催化剂中铱、锑和锡三金属产生协同作用,有助于形成更稳定的晶体结构和金属‑氧键,有效防止催化剂结构损坏。通过本申请的铱锑锡三元金属析氧催化剂提高了其析氧反应的活性、选择性和稳定性,降低了过电势。

一种具备析氢性能的ZnWO4@MXene复合光催化剂制备方法

NºPublicación:  CN120695860A 26/09/2025
Solicitante: 
宁夏大学
CN_120695860_PA

Resumen de: CN120695860A

本发明公开了一种具备析氢性能的ZnWO4@MXene复合光催化剂制备方法,包括:将Zn(NO3)2·6H2O和Na2WO4·2H2O分别溶解到去离子水中;将CTAB加入Zn(NO3)2·6H2O溶液中;水热反应得到ZnWO4;将Ti3AlC2利用LiF和HCl进行酸蚀刻,得到多层Ti3C2MXene纳米片;将ZWO纳米颗粒xg和MXene纳米片通过超声处理在水中散射混合,生成ZnWO4@MXene‑x。本发明ZWO负载量的优化,有效避免了团聚,保证了活性位点的利用,提高了催化效果;且ZWO的均匀吸附有助于调控电子结构,提高了电子‑空穴分离效率,减少复合,提升了光催化活性,实现了H2的高效生产。

一种路易斯酸型二氧化铈负载钌催化剂及其制备方法和应用

NºPublicación:  CN120700540A 26/09/2025
Solicitante: 
海南大学
CN_120700540_PA

Resumen de: CN120700540A

本申请涉及一种路易斯酸型二氧化铈负载钌催化剂及其制备方法和应用,属于电极材料制备技术领域。本申请的二氧化铈负载钌催化剂的制备方法,包括以下步骤:(1)将六水合硝酸铈和氢氧化钠溶于水中,剧烈搅拌后进行水热反应,洗涤、烘干后得到二氧化铈;(2)将所述二氧化铈和三水合三氯化钌溶于水中,剧烈搅拌后进行水热反应,洗涤、烘干后得到前驱体;(3)将所述前驱体进行退火处理,得到路易斯酸型二氧化铈负载钌催化剂。本申请采用水热负载和高温煅烧相结合的策略制备了二氧化铈负载钌催化剂,并将其运用于电解海水析氢反应中;该制备方法对于电催化有一定的应用前景,对于促进钌基催化剂在电解水中的工业化进程具有重要的研究意义。

一种氢氧化镍/硫化镉异质结的制备方法及其应用

NºPublicación:  CN120695849A 26/09/2025
Solicitante: 
北京化工大学
CN_120695849_PA

Resumen de: CN120695849A

本发明公开了一种氢氧化镍/硫化镉异质的制备方法及其应用,所述制备方法包括如下步骤:S1、将镉源、硫源和乙二胺混合搅拌,在一定温度和时间下进行水热反应,反应完成后进行过滤、洗涤和干燥,得到硫化镉纳米片;S2、将硫化镉纳米片分散于氢氧化钠溶液中得到悬浊液A,将镍源溶于去离子水中得到溶液B;S3、常温下将悬浊液A和溶液B泵入到超重力反应器进行复分解反应;S4、将S3得到的反应液经过滤、洗涤和干燥后,即得氢氧化镍/硫化镉异质结光催化剂。本发明制备的氢氧化镍/硫化镉异质结光催化剂具有较窄的禁带宽度(2.46eV)和优良的光电化学性能;在300W的氙灯下可实现≥33.46mmol/g/h的产氢效率。

一种基于晶体结构调控的中熵硫化物电解水催化剂制备方法及应用

NºPublicación:  CN120700524A 26/09/2025
Solicitante: 
胡星鑫
CN_120700524_PA

Resumen de: CN120700524A

本发明属于阴离子交换膜电解水催化剂制备技术领域,具体涉及一种基于晶体结构调控,电沉积制备中熵硫化物的方法和应用。制备方法包括:将氯化胆碱和乙二醇混合制备了离子液体(DEIL)。向DEIL中加入金属盐和硫脲,搅拌形成均匀溶液,在三电极体系中电沉积制备非晶中熵硫化物催化剂。该催化剂兼具非晶材料和中熵硫化物的催化优势,可显著提升电解水中的OER性能,具有重复性好、稳定性高、催化性能优异的优势。

一种PEM水电解催化剂、PEM水电解析氧电极及其制备方法和应用

NºPublicación:  CN120700528A 26/09/2025
Solicitante: 
中国科学院大连化学物理研究所
CN_120700528_PA

Resumen de: CN120700528A

本发明涉及电解水制氢技术领域,尤其涉及一种PEM水电解催化剂、PEM水电解析氧电极及其制备方法和应用。本发明的催化剂包括非晶态MnO2载体和IrO2,IrO2以晶体颗粒形式均匀分散在非晶态MnO2载体中。本发明的催化剂采用非晶态MnO2载体负载IrO2,有效降低了Ir载量,同时提高了Ir6+的含量,该催化剂展示出了极高的OER活性和稳定性。

Pila de soc que comprende distribuidor del flujo y facilitador de contacto combinados

NºPublicación:  CL2025001837A1 26/09/2025
Solicitante: 
TOPSOE AS [DK]
TOPSOE A/S
KR_20250124826_PA

Resumen de: CN120476486A

A solid oxide cell stack has a combined flow distributor and contact enabler made of a pressed metal foil with diversion structures and contact regions between interconnect layers and cell layers in the stack.

Pila de soc que comprende distribuidor del flujo y facilitador de contacto combinados

NºPublicación:  CL2025001839A1 26/09/2025
Solicitante: 
TOPSOE AS [DK]
TOPSOE A/S
KR_20250124826_PA

Resumen de: CN120476486A

A solid oxide cell stack has a combined flow distributor and contact enabler made of a pressed metal foil with diversion structures and contact regions between interconnect layers and cell layers in the stack.

Process for hydrogen production

NºPublicación:  NZ758079A 26/09/2025
Solicitante: 
TEC ADVANCED ANSTALT
TEC ADVANCED ANSTALT
UA_127527_C2

Resumen de: NZ758079A

The present invention relates to a method for manufacturing hydrogen by an improved electrolytic process; to electrolytic cells ( electrolyzers ) adapted to such a process and to devices comprising such electrolytic cells. The invention further relates to new uses of aqueous hydrazine; particularly as an electrolyte.

Conductive composite catalyst loaded metal oxide and method for manufacturing the same

NºPublicación:  KR20250140993A 26/09/2025
Solicitante: 
주식회사코렌스알티엑스
KR_20250140993_PA

Resumen de: KR20250140993A

본 발명은 금속 산화물이 담지된 전도성 복합 촉매 관한 것으로, 고 내구성의 연료전지 및 수전해 시스템용 촉매에 관한 것이다. 본 발명에 따른 금속산화물이 담지된 전도성 복합 촉매 제조방법은 전자빔 조사 환원법으로 탄소 지지체에 금속을 담지하고, 금속 열화 환원법으로 산소결함이 있는 금속 산화물 나노 입자를 형성하여 별도의 환원제의 첨가 없이 촉매를 제조할 수 있으며, 물 관리가 원활한 고출력, 고내구성 연료전지 촉매 및 고내구성의 수전해 촉매를 제공할 수 있다.

アンモニアから液体水素を生成するための方法

NºPublicación:  JP2025139572A 26/09/2025
Solicitante: 
レール・リキード-ソシエテ・アノニム・プール・レテュード・エ・レクスプロワタシオン・デ・プロセデ・ジョルジュ・クロード
JP_2025139572_PA

Resumen de: EP4617596A1

A process for producing and liquefying hydrogen, said process comprising the following steps:- Providing an ammonia feedstock stream,- Producing a hydrogen gas product by a gas conversion,- Wherein at least part of said ammonia feedstock stream is converted by said gas conversion and/or at least part of said ammonia feedstock stream is combusted to bring heat to the process, in particular to said gas conversion,- Liquefying the hydrogen gas product at least by:∘ precooling said hydrogen gas product under conditions to precool said hydrogen gas product at a temperature between 70 kelvin and 100 kelvin, preferably around 80 kelvin and thus obtaining a precooled hydrogen product,∘ cooling the precooled hydrogen gas product under conditions effective for cooling said precooled hydrogen gas product at a temperature between 10 kelvin and 50 kelvin, preferably around 20 kelvin, and thus liquefying the hydrogen gas product to obtain liquid hydrogen,- Cooling the hydrogen gas product by heat exchange with at least part of the ammonia feedstock stream upstream the cooling of the precooled hydrogen gas product.

一种包覆铂钌合金的氮掺杂碳纳米管的制备方法和应用

NºPublicación:  CN120700541A 26/09/2025
Solicitante: 
湖州市南浔区建大生态环境创新中心
CN_120700541_PA

Resumen de: CN120700541A

本发明涉及一种包覆铂钌合金的氮掺杂碳纳米管的制备方法和应用,其特征在于:本发明中使用阳极氧化铝模板辅助的化学气相沉积过程和随后的氨气退火,制备了管壁包覆PtRu合金纳米颗粒的氮掺杂碳纳米管;虽然Pt和Ru的含量分别低达0.8 wt%和4.2 wt%,但Pt、Ru和N掺杂的共同作用使得铂钌氮掺杂碳纳米管复合材料在碱性、酸性和中性电解质中具有优异的HER电催化活性,并且复合材料在碱性和酸性电解质中的HER活性超过了商用Pt/C催化剂;此外,使用铂钌氮掺杂碳纳米管复合材料作为阴极电催化剂组装阴离子交换膜电解槽后,电解槽在1Acm‑2工业级电流密度下提供了1.78 V的低电压,并且电解槽具有良好的耐久性;因此,本发明为设计和合成高性能的pH通用HER电催化剂提供了新的机会。

一种锡掺杂二氧化铱阳极催化剂的制备方法

NºPublicación:  CN120700539A 26/09/2025
Solicitante: 
中南大学
CN_120700539_PA

Resumen de: CN120700539A

本发明提供了一种锡掺杂二氧化铱阳极催化剂的制备方法,属于电解水制氢领域。本发明将三氯化铱原料与锡源在水中溶解后,加入氢氧化钠调节溶液pH,充分搅拌,将搅拌后的溶液转移至反应釜,升温至120~160℃,通入氧气进行加压氧化,将反应后得到的氧化产物依次用硫酸溶液、去离子水和乙醇离心过滤与洗涤后干燥,得到阳极催化剂产品。本发明在水溶液体系下制备锡掺杂二氧化铱催化剂,工艺简单、产品性能稳定、过程清洁无污染,所得掺杂催化剂相比商用催化剂在10mA/cm2电流密度下的过电位降低30mV以上。

电解海水制氢方法及系统

NºPublicación:  CN120700519A 26/09/2025
Solicitante: 
广州德百顺蓝钻科技有限公司
CN_120700519_PA

Resumen de: CN120700519A

本发明提供一种电解海水制氢方法,包括电极活化步骤:向电解模块的阳极腔和/或阴极腔中输送电极活性材料,使电极活性材料附着于阳极和/或阴极表面以再生电极催化剂层。

一种镍铜双金属催化剂、其制备方法及应用

NºPublicación:  CN120700531A 26/09/2025
Solicitante: 
天津大学
CN_120700531_PA

Resumen de: CN120700531A

本发明公开了一种镍铜双金属催化剂,其为Ni(OH)2和Cu(OH)2的复合结构,整体为纳米片状结构。本发明还公开了所述镍铜双金属催化剂的制备方法及用于电极的应用。本发明的镍铜双金属催化剂能够高效、高选择性、长时间稳定地催化氨电催化氧化反应,同时在低能耗制氢中也具有较好的应用前景。

一种夹紧工装

NºPublicación:  CN120696934A 26/09/2025
Solicitante: 
远景能源有限公司远景氢能源科技(江苏)有限公司
CN_120696934_PA

Resumen de: CN120696934A

本发明提供了一种夹紧工装,包括第一伸缩环体、第二伸缩环体、第一调节机构,第一伸缩环体用于箍设于多个工件在堆叠方向上的一端,第一伸缩环体上设置有第一夹持部,第一夹持部用于抵接于多个工件在堆叠方向上靠近第一伸缩环体的一侧;第二伸缩环体用于箍设于多个工件在堆叠方向上远离第一伸缩环体的一端,第二伸缩环体上设置有第二夹持部,第二夹持部用于抵接于多个工件在堆叠方向上远离第一伸缩环体的一侧;第一伸缩环体与第二伸缩环体之间设置有第一调节机构,第一调节机构用于调节第一伸缩环体与第二伸缩环体在堆叠方向上的间距,以通过第一伸缩环体与第二伸缩环体夹紧多个工件。夹紧工装可以提高电解槽的装配效率和拆解运维效率。

铱钛复合氮氧化物催化剂及其制备方法

NºPublicación:  CN120700523A 26/09/2025
Solicitante: 
中国有色工程有限公司中国恩菲工程技术有限公司
CN_120700523_PA

Resumen de: CN120700523A

本发明提供了一种铱钛复合氮氧化物催化剂及其制备方法。该铱钛复合氮氧化物催化剂包括TiNxOy载体和负载于TiNxOy载体上的IrOz,其中,x为0.1~0.9,y为0.2~1.8,z为0.5~2。本申请通过将铱负载到钛的氮氧化物表面,在保证催化剂具备良好析氧性能的前提下,精确控制铱的用量,提高铱的原子利用效率,有效降低因使用大量铱而带来的高昂成本,并提高铱钛复合氮氧化物催化剂的结构稳定性和催化活性,使催化剂在大规模应用中更具经济可行性。

一种电解水制氢系统的启停控制方法及相关装置

NºPublicación:  CN120700543A 26/09/2025
Solicitante: 
华电科工股份有限公司
CN_120700543_PA

Resumen de: CN120700543A

本申请公开了一种电解水制氢系统的启停控制方法及相关装置,涉及智能控制技术领域。本申请响应于接收到的电解水制氢系统的启停指令,执行以下启停控制操作过程,直至电解水制氢系统的运行状态达到目标运行状态;启停控制操作过程包括:依据初始运行参数,预测电解水制氢系统在预设时域的运行参数,得到预测运行参数;从预设运行轨迹中,确定与预测运行参数误差最小的运行参数,作为目标启停控制参数;基于目标启停控制参数,控制调整电解水制氢系统的运行状态。本申请通过预测未来运行状态,使启停调整不脱离电解水制氢系统的运行趋势,并提前进行动态的启停调整,减少启停过程中的响应延迟。

一种MoIrOx涂层钛纤维毡及其制备方法和应用

NºPublicación:  CN120700526A 26/09/2025
Solicitante: 
海南大学
CN_120700526_PA

Resumen de: CN120700526A

本发明属于酸性电解水催化剂技术领域,具体公开了一种MoIrOx涂层钛纤维毡及其制备方法和应用,该方法包括以下步骤:将三氯化铱、四水合钼酸铵和超纯水进行超声彻底溶解;放入油浴锅中进行加热活化;通过喷枪均匀涂敷在经过酸洗干净后的钛纤维毡表面;将钛纤维毡固定吸附在烘箱内进行彻底干燥,并在马弗炉中进行高温煅烧;当马弗炉的温度降至取出温度时取出钛纤维毡,超纯水进行洗涤,洗涤后的钛纤维毡放置烘箱中干燥。本发明采用上述一种MoIrOx涂层钛纤维毡及其制备方法和应用,该方法提升原始钛纤维毡的性能和稳定性,在质子交换膜中具有优异的活性和波动电流下稳定性,对促进质子交换膜水电解技术的广泛商业化进程具有重要意义。

一种用于维修PEM电解槽的工装及维修方法

NºPublicación:  CN120700542A 26/09/2025
Solicitante: 
江苏氢芯动力科技有限公司
CN_120700542_PA

Resumen de: CN120700542A

本发明涉及一种用于维修PEM电解槽的工装及维修方法,所述工装包括:边框件、设置于边框件上方的至少两个上横梁及安装于边框件上的至少两组刀片组件,所述上横梁通过固定件与PEM电解槽的上端板相固定,所述上横梁与边框件之间通过至少两组间距调节机构连接,每组刀片组件包括刀片安装座及刀片,所述刀片安装座与边框件之间通过连接件连接,本发明中的维修工装结构简单、安装方便,将其安装于PEM电解槽上后,可对被损坏的那个小室上方的电解槽上槽体作为一个整体进行安装跟拆卸,从而避免了现有技术中一片一片安装导致的极板位移问题,另外整体安装也提高了维修效率。

阳极催化层组合浆料及制备方法、电解水用膜电极及其制备方法、质子交换膜电解槽

NºPublicación:  CN120700538A 26/09/2025
Solicitante: 
华燚新能源材料(上海)有限公司
CN_120700538_PA

Resumen de: CN120700538A

本发明涉及一种阳极催化层组合浆料及制备方法、电解水用膜电极及其制备方法和应用、质子交换膜电解槽,膜电极阳极催化层的制备方法:制备多种阳极催化层浆料;每种浆料均通过将电解水阳极催化剂与Nafion树脂、短链单醇、去离子水和酸浸造孔粉末混合均匀而获得;不同浆料相较,除酸浸造孔粉末之外的其它成分的质量份数相同;之后按酸浸造孔粉末质量份数由低到高的顺序,将浆料依次涂布于质子膜的一面;将所得质子膜浸泡在酸性溶液当中浸泡,待其上酸浸造孔粉末与酸充分反应后,进行数次去离子水浸泡清洗。本发明的优点是:构建一种梯度化均匀分布的孔隙结构,靠近质子膜的孔隙率低,远离质子膜的孔隙率高,降低气体扩散带来的阻力,从而提升PEM电解水性能。

一种PEM电解槽槽芯模块化的制作工艺

NºPublicación:  CN120700513A 26/09/2025
Solicitante: 
无锡威孚高科技集团股份有限公司
CN_120700513_PA

Resumen de: CN120700513A

本发明属于电解水制氢技术领域,具体涉及一种PEM电解槽槽芯模块化的制作工艺,包括以下步骤:使用定位工装将第一挡板沿定位柱进行定位,依次将极板组件、膜电极组件进行堆叠,将第二挡板沿定位柱定位在最后一片极板表面;使用压机设备进行预压形成槽芯模块组件;在槽芯模块组件侧壁四周进行均匀喷涂UV粘接剂;使用紫外线固化设备对槽芯模块组件侧壁四周的UV粘接剂进行固化;将槽芯模块组件从第二挡板与第一挡板之间取出,完成槽芯模块组件的制作。本发明不重度依赖极板自身强度进行集成,不需要通过改变温度对胶水进行固化,能实现10‑15片极板组件的集成,并且集成的堆芯模块可拆解,能够实现主材的回收利用。

一种有机框架材料电催化析氢合成参数优化系统

NºPublicación:  CN120700545A 26/09/2025
Solicitante: 
苏州工学院
CN_120700545_PA

Resumen de: CN120700545A

本发明涉及电催化析氢技术领域,公开了一种有机框架材料电催化析氢合成参数优化系统。所述系统包括参数采集模块、优化处理模块、执行控制模块、状态监测模块和协同优化模块。参数采集模块通过多类别传感装置阵列获取析氢合成原始参数并传输至优化处理模块;优化处理模块对原始参数进行数据预处理和优化操作后生成调控参数;执行控制模块根据调控参数驱动合成设备运行并反馈控制数据;状态监测模块结合调控参数和执行数据,采用历史信息对照方法生成状态监测数据;协同优化模块根据监测数据动态调整各模块参数,形成闭环优化系统。该系统实现了有机框架材料电催化析氢合成全过程的参数智能优化与协同控制,有效提升了合成效率和质量稳定性。

一种超薄微孔电解片及制作工艺

NºPublicación:  CN120700517A 26/09/2025
Solicitante: 
深圳市科滋美科技有限公司
CN_120700517_PA

Resumen de: CN120700517A

本发明提供了一种超薄微孔电解片,涉及富氢杯领域,包括厚度为0.08‑0.1mm的钛板,钛板上分布有若干个0.08‑0.1mm孔位,相邻孔位的间距为0.08‑0.1mm。与现有技术相比,本发明提供一种超薄电解片及其制作工艺,对0.08‑0.1mm的钛板进行预处理后,对钛板表面掩膜形成0.08‑0.1mm的待蚀刻孔位,再进行电化学蚀刻,蚀刻后依次进行去掩膜和低温烧结处理,这样整个钛板增大表面积、优化传质和降低过电位,显著提升产氢效率和经济性,同时也延长了电极使用寿命等。

一种具有氧溢流效应的负载型铱基催化剂的制备方法和应用

NºPublicación:  CN120700529A 26/09/2025
Solicitante: 
海南大学
CN_120700529_PA

Resumen de: CN120700529A

本发明公开了一种具有氧溢流效应的负载型铱基催化剂的制备方法和应用,属于电化学催化剂制备技术领域。本发明以铱金属盐和氧化铟锡为原料,通过油浴离心得到前驱体后煅烧,得到具有氧溢流效应的负载型铱基催化剂,通过简单的操作即可实现具有氧溢流效应的负载型铱基催化剂的构筑,该催化剂在酸性析氧反应中表现出优异的电化学性能,为电解水工业化应用提供了新的研究方案。

压差式电解电池、压差式电解堆及压差式电解电池的制造方法

NºPublicación:  CN120700514A 26/09/2025
Solicitante: 
本田技研工业株式会社
CN_120700514_PA

Resumen de: US2025305161A1

A differential pressure electrolysis cell for producing a gas having a higher pressure than a fluid at the second electrode by applying a voltage between a first electrode and a second electrode to electrolyze the fluid containing water and supplied to the first electrode, wherein an electrolyte membrane of the differential pressure electrolysis cell includes: a first layer facing the first electrode and having a first ion exchange capacity per unit area; and a second layer facing the second electrode and having a second ion exchange capacity per unit area, and the second ion exchange capacity is larger than the first ion exchange capacity.

Process and Apparatus for Cracking Ammonia

NºPublicación:  US2025296836A1 25/09/2025
Solicitante: 
AIR PRODUCTS AND CHEMICALS INC [US]
Air Products and Chemicals, Inc
US_2025296836_PA

Resumen de: US2025296836A1

In a process in which ammonia is cracked to form a hydrogen gas product and an offgas comprising nitrogen gas, residual hydrogen gas and residual ammonia gas, residual ammonia is recovered from the offgas from the hydrogen recovery process by partial condensation and phase separation, and hydrogen is recovered from the resultant ammonia-lean offgas by partial condensation and phase separation. The recovered ammonia may be recycled the cracking process and the recovered hydrogen may be recycled to the hydrogen recovery process to improve hydrogen recovery from the cracked gas. Overall hydrogen recovery from the ammonia may thereby be increased to over 99%.

RENEWABLE ENERGY UTILIZATION SYSTEM BASED ON NITROGEN-FREE COMBUSTION AND CARBON DIOXIDE RECYCLING

NºPublicación:  US2025297570A1 25/09/2025
Solicitante: 
UNIV TIANJIN [CN]
TIANJIN UNIVERSITY
US_2025297570_PA

Resumen de: US2025297570A1

The present disclosure provides a renewable energy utilization system based on nitrogen-free combustion and carbon dioxide recycling. The system includes: an electrolysis unit used to electrolyze water using renewable energy to obtain hydrogen and oxygen; a carbon dioxide collection unit used to collect carbon dioxide gas released during utilization of the renewable energy; a methanol synthesis unit used to synthesize methanol using the hydrogen and the carbon dioxide gas; an internal combustion engine generator set used to perform nitrogen-free combustion of the methanol and the oxygen to generate exhaust gas and electrical energy; and a methanol reforming reaction unit used to catalyze a reforming reaction of the methanol using residual heat of the exhaust gas to obtain synthesis gas, and input the synthesis gas into the internal combustion engine generator set as a fuel for the internal combustion engine generator set.

SURFACE MODIFICATION METHOD OF NICKEL-BASED CATALYTIC MATERIAL FOR WATER ELECTROLYSIS, AND CATALYTIC MATERIAL FOR WATER ELECTROLYSIS

NºPublicación:  US2025297385A1 25/09/2025
Solicitante: 
UNIV OF SCIENCE AND TECHNOLOGY BEIJING [CN]
University of Science and Technology Beijing
CN_118326434_PA

Resumen de: US2025297385A1

A surface modification method of a nickel-based catalytic material for water electrolysis, and a catalytic material for water electrolysis are provided. The method includes: immersing a nickel-based substrate material to be modified in a first solution including a transition metal cation to allow a first modification treatment, such that a layered double hydroxide (LDH) is produced on a surface of the nickel-based substrate material; conducting a plasma etching treatment for the LDH produced on the surface of the nickel-based substrate material after the first modification treatment to produce a cation/anion double vacancy-containing LDH; and immersing the cation/anion double vacancy-containing LDH produced after the plasma etching treatment in a second solution including a high-valent metal cation to allow a second modification treatment, such that a high-valent metal single atom-containing LDH is produced. The method has advantages such as simple process, low cost, and high stability.

PROCESSES FOR PREPARING HYDROXIDES AND OXIDES OF VARIOUS METALS AND DERIVATIVES THEREOF

NºPublicación:  US2025296852A1 25/09/2025
Solicitante: 
NEMASKA LITHIUM INC [CA]
NEMASKA LITHIUM INC
US_2022242746_A1

Resumen de: US2025296852A1

There are provided processes for preparing a metal hydroxide comprising (i) at least one metal chosen from nickel and cobalt and optionally (ii) at least one metal chosen from manganese, lithium, copper, magnesium and aluminum, the process comprising:reacting a metal sulfate comprising (i) at least one metal chosen from nickel and cobalt and optionally (ii) at least one metal chosen from manganese, lithium, copper, magnesium and aluminum with lithium hydroxide, sodium hydroxide and/or potassium hydroxide and optionally a chelating agent in order to obtain a solid comprising the metal hydroxide and a liquid comprising lithium sulfate, sodium sulfate and/or potassium sulfate;separating the liquid and the solid from one another to obtain the metal hydroxide;submitting the liquid comprising lithium sulfate, sodium sulfate and/or potassium sulfate to an electromembrane process for converting the lithium sulfate, sodium sulfate and/or potassium sulfate into lithium hydroxide, sodium hydroxide and/or potassium hydroxide respectively;reusing the sodium hydroxide obtained by the electromembrane process for reacting with the metal sulfate; andreusing the lithium hydroxide obtained by the electromembrane process for reacting with the metal sulfate and/or with the metal hydroxide.

APPARATUS FOR PRODUCING HYDROGEN, FROM A FEEDSTOCK STREAM

NºPublicación:  WO2025195698A1 25/09/2025
Solicitante: 
AIR LIQUIDE [FR]
L'AIR LIQUIDE, SOCIETE ANONYME POUR L'ETUDE ET L'EXPLOITATION DES PROCEDES GEORGES CLAUDE
EP_4620904_PA

Resumen de: WO2025195698A1

The invention relates to an apparatus (2) for producing hydrogen, from a feedstock stream (3) comprising ammonia, traces of water and oil contaminants, said apparatus (2) comprising: - a vaporizer (4) comprising a vaporization chamber (6) configured to receive the feedstock stream (3) and produce a vaporized purified ammonia stream (7), said vaporization chamber (6) comprising a blowdown outlet (8) configured to discharge a blowdown stream (10) comprising the traces of water and oil contaminants from said vaporization chamber (6); - an ammonia cracking reactor (12) for performing an endothermic reaction of said vaporized purified ammonia stream (7), thereby producing said hydrogen; and - a fired equipment (14); wherein said blowdown outlet (8) is connected to the fired equipment (14) for providing the blowdown stream (10) as an ammonia fuel stream to the fired equipment (14).

SUB-SURFACE GEOTHERMAL AMMONIA PRODUCTION SYSTEM

NºPublicación:  US2025296846A1 25/09/2025
Solicitante: 
GOOD WATER ENERGY LTD [AU]
GOOD WATER ENERGY LTD
WO_2023212775_PA

Resumen de: US2025296846A1

The present disclosure is directed to a sub-surface geothermal ammonia production system, comprising; a geothermal well having an inlet in fluid communication with an injection bore, and an outlet in fluid communication with a production bore, the inlet configured to receive a fluid mixture of hydrogen and nitrogen, and the outlet producing a fluid ammonia; and a catalyst disposed within the geothermal well, wherein the fluid mixture of hydrogen and nitrogen is drawn into the injection bore of the geothermal well absorbing thermal energy from geology surrounding the well before entering the production bore of the geothermal well, whereby the heated fluid mixture of hydrogen and nitrogen is drawn into contact with the catalyst to convert the fluid mixture of hydrogen and nitrogen into the fluid ammonia within the well.

DEVICE FOR PROVIDING HYDROGEN

NºPublicación:  US2025297602A1 25/09/2025
Solicitante: 
HOERBIGER WIEN GMBH [AT]
Hoerbiger Wien GmbH
JP_2025515763_PA

Resumen de: US2025297602A1

In order to provide a device for providing hydrogen by means of an electrolysis unit which allows the longest possible service life of the electrolysis unit even in case of fluctuating energy supplies to the electrolysis unit, a reciprocating piston compressor is provided to compress the hydrogen generated by the electrolysis unit, the reciprocating piston compressor having at least one automatic intake valve. A unloader is provided in order to hold the intake valve selectively in an open position, an electrically actuatable actuator is provided to activate the unloader, and a control unit is provided to control the actuator, the control unit being designed to actuate the actuator in such a way that an outlet pressure (p1) of the hydrogen at the outlet of the electrolysis unit, or a differential pressure (Δp) between an anode and a cathode of the electrolysis unit, is adjustable to a predefined target value (p1_target, Δp_target).

FUEL CELL SYSTEM, FUEL CELL PLANT AND PROCESS FOR PRODUCTION OF SYNTHESIS GAS

NºPublicación:  US2025297379A1 25/09/2025
Solicitante: 
AVL LIST GMBH [AT]
AVL List GmbH
US_2025297379_PA

Resumen de: US2025297379A1

The present invention relates to an electrolysis system (10), an electrolysis plant (30) with an electrolysis system (10) and a synthesis system (20) and a method (1000) for generating synthesis gas by means of the electrolysis system (10).

METHOD FOR OPERATING AN AMMONIA SYNTHESIS PROCESS AT PARTIAL LOAD, AND PARTIAL-LOAD-CAPABLE AMMONIA SYNTHESIS PROCESS

NºPublicación:  WO2025195683A1 25/09/2025
Solicitante: 
LINDE GMBH [DE]
LINDE GMBH
EP_4620914_PA

Resumen de: WO2025195683A1

The invention relates to a method and a device for synthesizing ammonia (8), wherein a gas mixture (make-up gas) (1), which comprises hydrogen and nitrogen and is supplied with a temporally fluctuating flow rate, is provided after being compressed in a first compressor (make-up gas compressor) (V1) in order to form an ammonia synthesis gas (3) that is compressed with the aid of a second compressor (recycle compressor) (V2) and is then reacted in an ammonia reactor (R) in order to form an ammonia-containing synthesis product (5), from which a recycled gas (2) comprising hydrogen and nitrogen is separated in order to be recirculated in order to form the ammonia synthesis gas (3). The flow rate of the recycled gas (2) is controlled via the recycle compressor (V2), which is integrated into a control circuit as an actuator and the conveying capacity of which can be set independently of the conveying capacity of the make-up gas compressor (V1). The invention is characterized in that the control circuit is designed with a higher-level control system which outputs a control signal that is based on the load of the ammonia reactor in order to change the conveying capacity of the recycle compressor (V2), said control signal being corrected by a PID control circuit in such a way that the pressure in the ammonia reactor (R) is always within a specified value range.

METHOD FOR OPERATING AN AMMONIA SYNTHESIS PROCESS AT PARTIAL LOAD, AND PARTIAL-LOAD-CAPABLE AMMONIA SYNTHESIS PROCESS

NºPublicación:  WO2025195682A1 25/09/2025
Solicitante: 
LINDE GMBH [DE]
LINDE GMBH
EP_4620913_PA

Resumen de: WO2025195682A1

The invention relates to a method and a device for synthesizing ammonia (8), wherein a gas mixture (1) comprising hydrogen and nitrogen is provided with a temporally fluctuating mass flow in order to form an ammonia synthesis gas (3), which is converted into an ammonia-containing synthesis product (5) in an ammonia reactor (R) after a compression step (V2) and from which a recycled gas (2) comprising hydrogen and nitrogen is separated in order to be returned via a return line in order to form the ammonia synthesis gas (3), the mass flow of the recycled gas (2) being controlled via an adjustable throttle device (b) which is provided in the return line (2) and is integrated into a control circuit as an actuator. The invention is characterized in that the control circuit is designed with a higher-level closed-loop control system that outputs an actuating signal, which is based on the load of the ammonia reactor, for changing the degree of opening of the throttle device (b), said actuating signal being corrected by a PID control circuit in such a way that the pressure in the ammonia reactor (R) is always within a specified value range.

APPARATUS FOR PERFORMING AN ENDOTHERMIC REACTION OF A GAS FEED

NºPublicación:  US2025296063A1 25/09/2025
Solicitante: 
LAIR LIQUIDE SA POUR LETUDE ET L\u2019EXPLOITATION DES PROCEDES GEORGES CLAUDE [FR]
L'Air Liquide, Societe Anonyme pour l'Etude et l\u2019Exploitation des Procedes Georges Claude
US_2025296063_PA

Resumen de: US2025296063A1

Apparatus for the endothermic reaction of a gas feed, the apparatus comprising: a pre-heater arranged for pre-heating the gas feed, —at least one reactor tube, —a furnace arranged for the radiation and/or convection heating of said at least one reactor tube, said at least one reactor tube being at least partially filled with a catalyst material configured for promoting the endothermic reaction, said at least one reactor tube comprising a tube inlet for said pre-heated gas feed, —a main reaction tube portion extending within said furnace and a pre-reaction tube portion extending outside of the furnace, said pre-reaction tube portion being arranged between the tube inlet and the main reaction tube portion, wherein part of the catalyst material is extending within the pre-reaction tube portion.

CARBON DIOXIDE PROCESS APPARATUS, CARBON DIOXIDE PROCESS METHOD, AND MANUFACTURING METHOD OF CARBON COMPOUND

NºPublicación:  US2025296047A1 25/09/2025
Solicitante: 
HONDA MOTOR CO LTD [JP]
HONDA MOTOR CO., LTD
CN_120662223_PA

Resumen de: US2025296047A1

A carbon dioxide process apparatus includes: a recovery device that includes a carbon dioxide absorption portion which dissolves carbon dioxide in an electrolytic solution of a strong alkali and absorbs the carbon dioxide; an electrochemical reaction device to which the electrolytic solution in which the carbon dioxide is dissolved by the carbon dioxide absorption portion is supplied and which electrochemically reduces the carbon dioxide; an anion exchange type fuel cell that supplies electric energy to the electrochemical reaction device; a carbon dioxide concentration gas supply passage that supplies a carbon dioxide concentration gas generated by the fuel cell to the electrolytic solution which is discharged from the recovery device and before being supplied to the electrochemical reaction device; and a hydrogen supply passage that supplies hydrogen generated by the electrochemical reaction device to the fuel cell.

CO2 CONVERSION METHOD

NºPublicación:  US2025297393A1 25/09/2025
Solicitante: 
HONDA MOTOR CO LTD [JP]
HONDA MOTOR CO., LTD

Resumen de: US2025297393A1

A CO2 conversion method includes: generating CO and H2O by a RWGS reaction from CO2 and H2; generating C2H4 and H2 by CO electrolysis from the CO and H2O; and using the H2 generated by the CO electrolysis as the H2 of the RWGS reaction.

WATER ELECTROLYSIS STACK

NºPublicación:  US2025297392A1 25/09/2025
Solicitante: 
HONDA MOTOR CO LTD [JP]
HONDA MOTOR CO., LTD
US_2025297392_PA

Resumen de: US2025297392A1

A water electrolysis stack includes: a membrane electrode assembly including an electrolyte membrane and a plate-shaped current collector provided on one of both sides of the electrolyte membrane in the thickness direction thereof; a water introduction unit for introducing water from the outside; a water flow path member disposed so as to face the current collector and provided with a water flow path for guiding, along the surface direction of the current collector, the water introduced into the water introduction unit; and a pumping unit for pumping the water to the water introduction unit. The pumping unit continuously changes the pumping amount of the water, thereby pulsating the water flowing through the water flow path along the surface direction of the current collector.

METHOD OF PRODUCING HYDROGEN USING ALUMINIUM

NºPublicación:  WO2025196454A1 25/09/2025
Solicitante: 
UNIV BRUNEL [GB]
UNIV OXFORD BROOKES [GB]
UNIV GREENWICH [GB]
BRUNEL UNIVERSITY LONDON,
OXFORD BROOKES UNIVERSITY,
UNIVERSITY OF GREENWICH

Resumen de: WO2025196454A1

Disclosed is a method of producing hydrogen from the reaction of liquid aluminium or a liquid aluminium alloy with water vapour. The method includes the steps of: (a) providing liquid aluminium or liquid aluminium alloy, wherein said liquid has a surface; (b) reacting said liquid with water vapour in order to generate alumina and hydrogen, wherein if the reaction is carried out at a temperature range of 650 to 900 °C and a pressure range of 0.1 to 1 MPa, at least 50% of the hydrogen dissolves in the liquid, and wherein said reaction takes place at the surface and/or in the liquid; (c) extracting hydrogen in the form of gas from the liquid.

SYSTEMS AND METHODS FOR PRODUCING HYDROGEN GAS BY REACTING SILICON AND WATER

NºPublicación:  WO2025195607A1 25/09/2025
Solicitante: 
ENERGY CARRIER SOLUTIONS SARL [CH]
ENERGY CARRIER SOLUTIONS S\u00C0RL

Resumen de: WO2025195607A1

A system for producing hydrogen gas by reacting silicon and water, comprises a reaction chamber, a water supply device, configured for supplying water to the reaction chamber, a silicon supply device, configured for supplying silicon to the reaction chamber, a hydrogen collection arrangement, configured for collecting hydrogen gas from the reaction chamber and supplying said hydrogen gas via a main output channel to an application hydrogen consumer, and a controller, configured to control at least one of the water supply device, the silicon supply device and the hydrogen collection arrangement. The disclosure provides a system and methods for producing hydrogen gas by reacting silicon and water. The disclosure further provides a vehicle comprising said system and a portable device comprising said system.

ELECTROLYSIS DEVICE AND ELECTROLYSIS METHOD

NºPublicación:  US2025297389A1 25/09/2025
Solicitante: 
KK TOSHIBA [JP]
KABUSHIKI KAISHA TOSHIBA
US_2025297389_PA

Resumen de: US2025297389A1

An electrolysis device includes: an electrolysis cell; a cathode supply flow path; an anode supply flow path; a cathode discharge flow path; an anode discharge flow path; a cathode flow rate regulator to adjust a flow rate A of a cathode supply fluid; an anode flow rate regulator to adjust a flow rate B of a anode supply fluid; a first flowmeter to measure a flow rate C of a cathode discharge fluid; a second flowmeter to measure a flow rate D of a anode discharge fluid; and a control device to estimate a Faraday efficiency according to a relational expression for approximating the Faraday efficiency to a function including the C and D, and control the cathode flow rate regulator according to the estimated Faraday efficiency to control the A.

STATE DIAGNOSIS SYSTEM, STATE DIAGNOSIS METHOD, AND ELECTROLYSIS SYSTEM

NºPublicación:  US2025297390A1 25/09/2025
Solicitante: 
TOSHIBA KK [JP]
KABUSHIKI KAISHA TOSHIBA
US_2025297390_PA

Resumen de: US2025297390A1

A diagnosis system of an electrolysis device, includes: a device to output an impedance data indicating a measurement result of a complex impedance; a first memory unit to store prior data including a relation data indicating a relation between state of the device and a diagnosis result of a state of the device; a first processing unit to analyze the impedance data, judge validity of an analysis result, and output an analysis data indicating the analysis result in which data indicating at least a part of a frequency region of the measurement result is determined valid; a second processing unit to output a state data indicating the state based on first data including the analysis data; a second memory unit to store second data including the state data; and a third processing unit to output a diagnosis data based on data including the prior data and the second data.

SOLID OXIDE ELECTROLYSIS UNIT

NºPublicación:  US2025297377A1 25/09/2025
Solicitante: 
TOPSOE AS [DK]
Topsoe A/S
JP_2025515916_PA

Resumen de: US2025297377A1

The present invention relates to a Solid Oxide Electrolysis unit for industrial hydrogen. carbon monoxide or syngas production comprising at least two Solid Oxide Electrolysis cores that each comprise several Solid Oxide Electrolysis stacks of Solid Oxide Electrolysis cells. a power supply to manage electrical power to the Solid Oxide Electrolysis cores and piping connected to the Solid Oxide Electrolysis cores. According to the invention. the Solid Oxide Electrolysis unit comprises a power supply module. which comprises a transformer and at least one power supply unit. and a piping module. which comprises piping headers and fluidic connections going to and from the Solid Oxide Electrolysis cores. wherein the power supply module and the piping module are arranged adjacent to each other and the Solid Oxide Electrolysis cores are arranged above the power supply module and/or the piping module.

ELECTROCHEMICAL REACTION DEVICE AND METHOD OF OPERATING ELECTROCHEMICAL REACTION DEVICE

NºPublicación:  US2025297375A1 25/09/2025
Solicitante: 
TOSHIBA KK [JP]
KABUSHIKI KAISHA TOSHIBA
US_2025297375_PA

Resumen de: US2025297375A1

An electrochemical reaction device includes: an electrochemical reaction structure including a cathode to reduce carbon dioxide to produce a carbon compound, an anode to oxidize water to produce oxygen, a diaphragm therebetween, a cathode flow path on the cathode, and an anode flow path on the anode; a first flow path through which a first fluid to the cathode flow path flows; a second flow path through which a second fluid to the anode flow path flows; a third flow path through which a third fluid from the cathode flow path flows; a fourth flow path through which a fourth fluid from the anode flow path flows; and a gas-liquid separator in or on the anode flow path and to separate a gas containing the oxygen from a fifth fluid containing the water and the oxygen through the anode flow path.

SYNTHETIC METHANOL HAVING LOW DEUTERIUM CONTENT FROM NON-FOSSIL RESOURCES

NºPublicación:  US2025296902A1 25/09/2025
Solicitante: 
BASF SE [DE]
BASF SE
JP_2025518473_A

Resumen de: US2025296902A1

A Process for making methanol having a deuterium content below 90 ppm, based on the total hydrogen content, comprising the steps: (a) providing hydrogen with a deuterium content below 90 ppm, based on the total hydrogen content, by water electrolysis using electrical power that is generated at least in part from non-fossil, renewable resources; (b) providing carbon dioxide; (c) reacting hydrogen and carbon dioxide in the presence of a catalyst to form methanol.

SYSTEMS AND METHODS FOR PRODUCING HYDROGEN GAS BY REACTING A METAL AND WATER

NºPublicación:  WO2025195608A1 25/09/2025
Solicitante: 
ENERGY CARRIER SOLUTIONS SARL [CH]
ENERGY CARRIER SOLUTIONS S\u00C0RL

Resumen de: WO2025195608A1

A system for producing hydrogen gas by reacting a metal selected from a group consisting of aluminum, magnesium, calcium, lithium, potassium and sodium and water, comprises a reaction chamber, a water supply device, configured for supplying water to the reaction chamber, a metal supply device, configured for supplying metal to the reaction chamber, a hydrogen collection arrangement, configured for collecting hydrogen gas from the reaction chamber and supplying said hydrogen gas via a main output channel to an application hydrogen consumer, and a controller, configured to control at least one of the water supply device, the metal supply device and the hydrogen collection arrangement. The disclosure provides a system and methods for producing hydrogen gas by reacting metal and water. The disclosure further provides a vehicle comprising said system and a portable device comprising said system.

ULTRA-HIGH-CONCENTRATION SEAWATER DESALINATION PROCESS FOR VALUABLE MINERAL RECOVERY AND HIGH-PURITY FRESHWATER PRODUCTION

NºPublicación:  US2025296862A1 25/09/2025
Solicitante: 
KOREA INST OCEAN SCI & TECH [KR]
KOREA INSTITUTE OF OCEAN SCIENCE & TECHNOLOGY
US_2025296862_PA

Resumen de: US2025296862A1

Provided is an ultra-high-concentration seawater desalination process for valuable mineral recovery and high-purity freshwater production. The process includes introducing seawater through a seawater inlet; performing pre-treatment by deaerating the introduced seawater; introducing the pretreated seawater into a seawater concentrator; introducing the seawater concentrated in the seawater concentrator into a concentrated water crystallizer to extract/recover solids (valuable mineral salts); re-introducing the concentrated water produced in the concentrated water crystallizer into the seawater concentrator; and subjecting distilled water discharged from the seawater concentrator to electrolysis treatment (water electrolysis) to produce hydrogen (H2). The present invention provides an ultra-high-concentration seawater desalination process for valuable mineral recovery and high-purity freshwater production, which can minimize the amount of seawater intake, can reduce energy costs of recovering valuable minerals, and can produce high-purity freshwater even under ultra-high-concentration conditions and thus can be used for hydrogen production through a water electrolysis process.

GREEN ENERGY TRANSPORTATION SYSTEM AND TRANSPORTATION METHOD USING GREEN HYDROGEN

NºPublicación:  US2025296837A1 25/09/2025
Solicitante: 
KIKKAWA YOSHITSUGI [JP]
Kikkawa Yoshitsugi
US_2025296837_PA

Resumen de: US2025296837A1

There is provided a transportation system that can efficiently transport renewable energy from power generation facilities in remote locations to hydrogen energy consumption areas with low environmental impact. The system includes a power generator that generates and stores electricity using renewable energy, a water electrolyzer that generates hydrogen by electrolyzing water using the electricity generated by the power generator, a methane synthesizer that generates methane using the hydrogen generated and recycled CO2 as raw materials through the Sabatier reaction, a methane transportation means that transports the generated methane to the hydrogen energy consumption site without emitting CO2 into the atmosphere, a hydrogen production and carbon capture unit that produces hydrogen by autothermal reforming method using the transported methane and separately prepared oxygen as raw materials, and a CO2 transportation means that transports the recycled CO2 without emitting CO2 into the atmosphere to the site where the methane synthesizer is installed.

METHOD FOR GENERATING AND TREATING A TWO-PHASE OUTFLOW FROM ONE OR MORE PRESSURIZED ELECTROLYSER STACKS AND ELECTROLYSER SYSTEM COMPRISING ONE OR MORE INDIVIDUAL PRESSURIZED ELECTROLYSER STACKS

NºPublicación:  AU2024237545A1 25/09/2025
Solicitante: 
THYSSENKRUPP NUCERA AG & CO KGAA
THYSSENKRUPP NUCERA AG & CO. KGAA
AU_2024237545_PA

Resumen de: AU2024237545A1

A method for generating and treating a two-phase outflow from one or more pressurised electrolyser stacks which are adapted to electrolyse water into hydrogen and oxygen, whereby a pump supplies a catholytic fluid flow from one first gas liquid gravitational separator vessel to the electrolyser stacks and whereby a further pump supplies an anolytic fluid flow from one second gas liquid gravitational separator vessel to the electrolyser stacks, and whereby at least one cyclone type gas liquid separator receives combined outflows from the catholytic chambers and/or receives combined outflows from anolytic chambers respectively inside corresponding gravitational gas liquid separator vessel whereby further, the at least one cyclone type gas liquid separator separates the gas from the liquid along a generally horizontal cyclonic rotation axis inside the gas liquid gravitational separator vessel. An electrolyser system is also provided.

ELECTROLYSIS OXYGEN FOR SUSTAINABLE ACETYLENE CHEMISTRY

NºPublicación:  WO2025196219A1 25/09/2025
Solicitante: 
BASF SE [DE]
BASF SE
EP_4620937_A1

Resumen de: WO2025196219A1

A process for preparing acetylene and/or synthesis gas by partial oxidation of hydrocarbons with an oxidizing agent, wherein the oxidizing agent comprises O2 and H2, wherein the oxidizing agent is obtained at least in part by water splitting, preferably by electrolysis, the water splitting, preferably the electrolysis, preferably using energy generated at least in part from non-fossil resources, a cracking gas stream obtainable by the process according to the present invention, acetylene obtainable by the process according to the present invention, acetylene having a low total cradle to gate product carbon footprint, synthesis gas obtainable by the process according to the present invention, synthesis gas comprising hydrogen, CO, CO2 and CH4, wherein the separated synthesis gas stream has a δ18O value of < 22 ‰, referred to the international standard VSMOW ((Vienna- Standard- Mean-Ocean- Water)), the use of an oxidizing agent comprising O2 and H2 for the preparation of acetylene and synthesis gas, the use of the inventive acetylene or the acetylene obtained by the inventive process for the preparation of butynediol, butanediol, butenediol, polybutylene terephthalate (PBT), polybutylene adipate terephthalate (PBAT), tetrahydrofurane (THF), polytetrahydrofurane (polyTHF), polyester-based thermoplastic polyurethanes (TPUs), polyether-based TPUs, gamma-butyrolactone, pyrrolidine, vinylyrrolidone, polyvinylpyrrolidone, N-methylpyrrolidone, vinyl ether, polyvinyl ether, terpenes

PREDICTIVE MAINTENANCE OF HYDROGEN-ENERGY SYSTEMS

NºPublicación:  WO2025196220A1 25/09/2025
Solicitante: 
UNIV DE TECHNOLOGIE DE BELFORT MONTBELIARD [FR]
CENTRE NATIONAL DE LA RECHERCHE SCIENT [FR]
UNIV MARIE ET LOUIS PASTEUR [FR]
ECOLE NAT SUPERIEURE DE MECANIQUE ET DES MICROTECHNIQUES [FR]
UNIVERSIT\u00C9 DE TECHNOLOGIE DE BELFORT-MONTB\u00C9LIARD,
CENTRE NATIONAL DE LA RECHERCHE SCIENTIFIQUE,
UNIVERSIT\u00C9 MARIE ET LOUIS PASTEUR,
ECOLE NATIONALE SUP\u00C9RIEURE DE M\u00C9CANIQUE ET DES MICROTECHNIQUES
EP_4621890_PA

Resumen de: WO2025196220A1

The disclosure notably relates to a computer-implemented method for predictive maintenance of a system. The system comprises a hydrogen energy component, a cooling circuit, at least one actuator of the cooling circuit and at least one sensor collecting operating data during an operating of the system. The method comprises, during the operating of the system, the following three steps. The method comprises a first step of obtaining the operating data collected by to the at least one sensor. The method comprises a second step of estimating that a current state of the system is the fault state. The method comprises a third step of predicting a future state of the system. Such a method forms an improved solution for predicting maintenance of the system comprising the hydrogen energy component.

EFFICIENT CATALYST FOR HYDROGEN GENERATION FROM AMMONIA

NºPublicación:  WO2025196629A1 25/09/2025
Solicitante: 
ECOLE POLYTECHNIQUE FED LAUSANNE EPFL [CH]
ECOLE POLYTECHNIQUE FEDERALE DE LAUSANNE (EPFL)

Resumen de: WO2025196629A1

This invention relates to a catalyst, in particular a catalyst for producing hydrogen from ammonia, catalyst comprising a ternary metal imide of formula (I): X2Y(NH)2, wherein X is a metal selected from a group consisting of alkali metals and alkaline earth metals, and Y is a metal selected from a group consisting of transition metals and lanthanides.

PROCESS FOR AMMONIA SYNTHESIS USING GREEN HYDROGEN AND METHOD FOR REVAMPING AN AMMONIA PLANT

NºPublicación:  AU2024257970A1 25/09/2025
Solicitante: 
CASALE SA
CASALE SA
AU_2024257970_PA

Resumen de: AU2024257970A1

Process for synthesis of ammonia wherein: ammonia make-up gas (7) containing hydrogen and nitrogen is reacted in an ammonia converter (15) under ammonia forming conditions thus obtaining an ammonia-containing effluent (8); a first hydrogen portion contained in the ammonia make-up gas (7) is produced by reforming a hydrocarbon source (1) in a reforming process (100); a second hydrogen portion (19) contained in the ammonia make-up gas (7) is produced separately from said reforming process (100), by using at least a renewable energy source (SE, WE); a part of said hydrogen (19) produced in step (c) is stored in a hydrogen storage (103); hydrogen (20) from said hydrogen storage (103) is used to fully or partially replace said second hydrogen portion (19) when said renewable energy source (SE, WE) is fully or partially unavailable. Said process comprising the steps of: assessing an expected flow rate of the hydrogen (19) produced in step (c); adjusting a flow rate of the hydrocarbon source (1) so that a flow rate of the first hydrogen portion in said ammonia make- up gas (7) is in a desired ratio with respect to said expected flow rate; detecting an actual amount, e.g., a filling level, of said hydrogen in said hydrogen storage (103); detecting an actual flow rate of hydrogen produced using the renewable energy source (SE, WE), and adjusting a flow rate of the hydrogen (20) from said hydrogen storage (103) depending on said actual amount detected in said hydrogen storage (103) and

METHOD TO ENCLOSE A HYDROGEN AND OXYGEN GENERATING APPARATUS IN AN ENCLOSURE AND ENCLOSURE ADAPTED FOR A HYDROGEN AND OXYGEN GENERATING APPARATUS

NºPublicación:  AU2024228415A1 25/09/2025
Solicitante: 
GREEN HYDROGEN SYSTEMS AS
GREEN HYDROGEN SYSTEMS A/S
AU_2024228415_PA

Resumen de: AU2024228415A1

Enclosure adapted for a hydrogen and oxygen generating apparatus arranged in a movable has an interior and an interior surface and an exterior surface whereby the hydrogen and oxygen generating apparatus comprises at least one electrolyser stack adapted for electrolysing water to hydrogen product gas and oxygen product gas and accompanying gas and electrolyte handling equipment. The exterior surface of the enclosure comprises at least a heat insulating, flexible polymer cover element which is attached to a metal frame.

ELECTROLYSER SYSTEM

NºPublicación:  AU2024237817A1 25/09/2025
Solicitante: 
CERES INTELLECTUAL PROPERTY COMPANY LTD
CERES INTELLECTUAL PROPERTY COMPANY LIMITED
AU_2024237817_PA

Resumen de: AU2024237817A1

The present invention relates to an electrolyser system (10) comprising at least one electrolyser (20), the electrolyser (20) comprising at least one steam inlet (41) and at least one off-gas outlet (38; 39), and a turbocharger (62) for compressing off-gas from the electrolyser (20). The turbocharger (62) comprises a drive fluid inlet, a drive fluid outlet, a compression fluid inlet, a compressed fluid outlet, a compressor (13) and a turbine (12). The turbine (12) is configured to drive the compressor (13). The drive fluid outlet of the turbocharger (62) is fluidically connected to the at least one steam inlet (41) of the electrolyser (20). The at least one off-gas outlet (38; 39) of the electrolyser (20) is fluidically connected to the compression fluid inlet of the turbocharger (62). The system (10) can further can comprise a steam source fluidically connected to the drive fluid inlet of the turbocharger (62) for powering the turbine (12) using pressurised steam.

ELECTROLYZER WITH VARIABLE NUMBER OF ACTIVE ELECTROLYSIS CELLS

NºPublicación:  AU2024222987A1 25/09/2025
Solicitante: 
HYDROGEN WAVES LTD
HYDROGEN WAVES LTD
AU_2024222987_PA

Resumen de: AU2024222987A1

A system, comprising: an electrolyzer having a plurality of electrolysis cells arranged in a cell stack, wherein the electrolysis cells are electrically connected in series and grouped into two or more cell groups, each cell group having an electrical contact at either end; an electrical circuit having one or more switches, each switch coupled between the electrical contacts of a respective one of the cell groups and configured to selectively disconnect the cell group from the cell stack by electrically bypassing the cell group via a lower resistance path, to thereby vary the number of active electrolysis cells in the cell stack; and a controller configured to determine the number of active electrolysis cells based on a variable amount of direct current (DC) electrical energy supplied to the cell stack by an electrical energy source, and to control the one or more switches based on the determination.

GAS PRESSURE BALANCE METHOD IN AN ELECTROLYSER SYSTEM AND ELECTROLYSER SYSTEM WITH A PRESSURE BALANCE VALVE SYSTEM

NºPublicación:  AU2024224224A1 25/09/2025
Solicitante: 
GREEN HYDROGEN SYSTEMS AS
GREEN HYDROGEN SYSTEMS A/S
AU_2024224224_PA

Resumen de: AU2024224224A1

In a gas pressure balance method in an electrolyser system a predefined pressure difference between pressures in an oxygen gas separation tank and a hydrogen gas separation tank is maintained by controlled release of gases through an oxygen back pressure valve and a hydrogen back pressure valve. in a first step, for each of the oxygen back pressure valves and the hydrogen back pressure valves, a predefined, calibrated pilot gas pressure is generated and in a second step, the predefined, calibrated pilot gas pressures are forwarded to the respective back pressure valves and in a third step, hydrogen and oxygen gasses are released whenever the gas pressures in the hydrogen and oxygen separation tanks exceeds the predefined, calibrated pilot pressure in the respective pilot gas streams.

ELECTROLYSER UNIT COMPRISING A PLURALITY OF INDIVIDUAL ELECTROLYSER STACKS AND METHOD FOR CONNECTING ELECTROLYSER STACKS TO FORM UNITS

NºPublicación:  AU2024221020A1 25/09/2025
Solicitante: 
GREEN HYDROGEN SYSTEMS AS
GREEN HYDROGEN SYSTEMS A/S
AU_2024221020_PA

Resumen de: AU2024221020A1

The invention comprises a method for connecting a pair of electrolyser stacks with electrolyte, electric current and gas drain piping. Accordingly, each pair of stacks of the electrolyser: - through interconnection endplates are supplied with alkaline electrolyte at elevated pressure by common electrolyte supply pipes and further, - through the interconnection endplate drain off oxygen gas containing electrolyte, and hydrogen gas containing electrolyte, to common gas separation vessels for oxygen and hydrogen respectively, - pull first electrically interconnected current injection electrodes adjacent to interconnection endplates to zero electrical potential through a zero potential conductor, and - supply second current injection electrodes placed adjacent to distal endplates with electric current at potentials equally higher and lower respectively than the zero potential at the first electrodes.

CATALYST FOR HYDROGEN PRODUCTION

NºPublicación:  US2025297387A1 25/09/2025
Solicitante: 
THE UNIV OF MEMPHIS RESEARCH FOUNDATION [US]
The University of Memphis Research Foundation

Resumen de: US2025297387A1

Provided herein are catalysts for producing hydrogen via the hydrogen evolution reaction (HER) during water splitting, methods of producing hydrogen via photocatalytic water splitting using the catalysts, and compositions for use in photocatalytic water splitting that include the catalysts. In some embodiments, a catalyst hereof is a metal complex of Formula I,M(L1)(L2)A   Formula Iwherein M is a transition metal, L1 and L2 are both ligands independently forming one or more coordinate bonds with the metal M, and A is an anion, andwherein L1 is a tetrapyridyl-amine (Py4N) having four pyridyl groups and an amine group each forming a coordinate bond with the metal M.

ELECTROLYZER FOR PRODUCING HYDROGEN AND METHOD FOR THE PRODUCTION OF HYDROGEN, AND USE OF THE ELECTROLYSER

NºPublicación:  US2025297380A1 25/09/2025
Solicitante: 
FINOW AUTOMOTIVE EBERSWALDE GMBH [DE]
Finow Automotive Eberswalde GmbH

Resumen de: US2025297380A1

An electrolyzer for producing hydrogen and a method for the production of hydrogen. The electrolyzer for producing hydrogen comprises a plurality of electrolysis cells arranged in a plurality of planes, each having at least one anode and one cathode and a proton exchange membrane between the anode and the cathode. The proton exchange membranes forming respective active area regions. At least one electrolysis cell has a plurality of active area regions arranged substantially in a plane.

GENERATION OF OXYGEN FROM ACTIVATED ALUMINUM AND INORGANIC ACIDS

NºPublicación:  US2025296839A1 25/09/2025
Solicitante: 
MASSACHUSETTS INSTITUTE OF TECH [US]
Massachusetts Institute of Technology
US_2025296839_PA

Resumen de: US2025296839A1

Oxygen generators and methods related to the generation of oxygen using activated aluminum alloys and inorganic acids such as nitric acid are generally described. In some embodiments, aluminum nitrate is thermally decomposed to produce oxygen and nitrogen dioxide. The nitrogen dioxide may also optionally be used to produce oxygen gas. In some embodiments, a reaction between nitric acid and an activated aluminum alloy may be used to produce the aluminum nitrate. In other embodiments, a reaction between nitric acid and aluminum hydroxide may be used to produce the aluminum nitrate.

METHOD AND SYSTEM FOR PRODUCING A SYNTHETIC FUEL FROM BIOMASS

NºPublicación:  WO2025195703A1 25/09/2025
Solicitante: 
SIEMENS ENERGY GLOBAL GMBH & CO KG [DE]
SIEMENS ENERGY GLOBAL GMBH & CO. KG
DE_102024202675_PA

Resumen de: WO2025195703A1

The invention relates to a method for producing a synthetic fuel (F), comprising the steps (S1): carrying out a first reaction process, wherein the first reaction process creates a gas mixture of synthesis gas (SG) and carbon dioxide (CO2) with the addition of biomass (BM), oxygen (O2), wherein the synthesis gas (SG) contains carbon monoxide (CO) and hydrogen (H2); (S2): separating carbon dioxide (CO2) from the gas mixture and supplying hydrogen (H2) to separated carbon dioxide (CO2) for a second reaction process; (S3): carrying out a second reaction process, wherein in the second reaction process methanation is carried out using the reactants carbon dioxide (CO2) and hydrogen (H2), wherein methane (CH4) and water (H2O) are produced as an intermediate product; (S4): feeding back methane (CH4) and water (H2O) obtained from the second reaction process into the first reaction process, wherein a gas mixture containing synthesis gas (SG) is produced; and (S5): discharging synthesis gas (SG) and converting synthesis gas into a synthetic fuel (F). The invention further relates to a system (1) for producing a synthetic fuel (F), which is designed in particular to carry out the method.

N---SEBS Anion exchange membranes comprising crosslinked polydibenzyl N-methyl piperidinium-pentafluoro-SEBS membrane and method thereof

NºPublicación:  KR20250140388A 25/09/2025
Solicitante: 
인천대학교산학협력단
KR_20250140388_PA

Resumen de: KR20250140388A

본 발명의 일 실시형태에 따르면, 폴리(다이벤질 N-메틸 피페리딘)(poly(dibenzyl N-methyl piperidine))과 펜타플루오로벤조일(pentafluorobenzoyl)기를 포함하는 브로모헥실 SEBS(bromohexyl SEBS) 간의 가교 결합에 의해 제조된 가교 폴리(다이벤질 N-메틸피페리디늄)-펜타플루오로-SEBS 막을 포함하는 음이온 교환막을 제공한다.

44'-3---SEBSx-PPBP-pTP-SEBS Anion exchange membranes comprising crosslinked 44'-bis3-phenylpropylbiphenyl-pTP-SEBS and method thereof

NºPublicación:  KR20250140369A 25/09/2025
Solicitante: 
인천대학교산학협력단
KR_20250140369_PA

Resumen de: KR20250140369A

본 발명은 4,4'-비스(3-페닐프로필)비페닐-파라터페닐(4,4'-bis(3-phenylpropyl)biphenyl-pTP, PPBP-pTP)과 브로모헥실 SEBS(bromohexyl SEBS) 간의 가교 결합에 의해 제조된 4,4'-비스(3-페닐프로필)비페닐-파라터페닐-SEBS(x-(PPBP-pTP)-SEBS) 가교결합막을 포함하는 음이온 교환막을 제공한다.

PROCESS AND SYSTEM FOR GENERATING HYDROGEN

NºPublicación:  KR20250140625A 25/09/2025
Solicitante: 
하이드로베피티와이엘티디
CN_119020426_PA

Resumen de: CN119020426A

Methods and systems for generating hydrogen from carbon dioxide are disclosed. Methods and systems for generating a hydrogen stream from a carbon dioxide gas stream include converting a first spent carbon dioxide gas stream to an organic feedstock using an algae source in a photosynthesis step. The organic feedstock is then converted into a hydrogen stream and gaseous by-products using organisms in a biological decomposition step. The generated hydrogen may then be collected.

Elektrolysesystem und Verfahren zum Betreiben eines Elektrolysesystems

NºPublicación:  DE102024202621A1 25/09/2025
Solicitante: 
BOSCH GMBH ROBERT [DE]
Robert Bosch Gesellschaft mit beschr\u00E4nkter Haftung
DE_102024202621_PA

Resumen de: DE102024202621A1

Die vorgestellte Erfindung betrifft ein Verfahren (100) zum Betreiben eines Elektrolysesystems (200), wobei das Verfahren (100) das Verdampfen (101) einer Flüssigkeit in einem Zellstapel (101) des Elektrolysesystems (200), um eine Temperatur einer Zelle (300) des Elektrolysesystems (200) einzustellen und das Kontrollieren (103) des Verdampfens der Flüssigkeit durch Einstellen eines Drucks und/oder einer Temperatur in dem Zellstapel (201) umfasst.

Verfahren zur Herstellung einer Elektrolysezelle sowie Elektrolysezelle

NºPublicación:  DE102024202623A1 25/09/2025
Solicitante: 
BOSCH GMBH ROBERT [DE]
Robert Bosch Gesellschaft mit beschr\u00E4nkter Haftung
DE_102024202623_PA

Resumen de: DE102024202623A1

Die Erfindung betrifft ein Verfahren zur Herstellung einer Elektrolysezelle (1), aufweisend eine Membran (2) sowie beidseits der Membran (2) angeordnete Schichten und/oder Lagen (3, 4, 5, 6) zur Ausbildung einer Anode (A) und einer Kathode (K), wobei mindestens einer Schicht und/oder Lage (3, 4, 5, 6) die Funktion eines Nukleierungshilfsmittels aufgeprägt wird, indem- die Schicht und/oder Lage (3, 4, 5, 6) aus einem Nukleierungsmaterial hergestellt wird,- ein Nukleierungsmaterial in die Schicht und/oder Lage (3, 4, 5, 6) ein- oder aufgebracht wird,- eine Kavitäten (7) ausbildende Oberflächenstruktur in die Schicht und/oder Lage (3, 4, 5, 6) eingebracht wird und/oder- die Schicht und/oder Lage (3, 4, 5, 6) hydrophob eingestellt wird, vorzugsweise mit Hilfe eines Nukleierungsmaterials.Die Erfindung betrifft ferner eine Elektrolysezelle (1) für einen Elektrolyse-Stack zur Herstellung von Wasserstoff.

Elektrolysesystem und Verfahren zum Betreiben eines Elektrolysesystems

NºPublicación:  DE102024202622A1 25/09/2025
Solicitante: 
BOSCH GMBH ROBERT [DE]
Robert Bosch Gesellschaft mit beschr\u00E4nkter Haftung
DE_102024202622_PA

Resumen de: DE102024202622A1

Die vorgestellte Erfindung betrifft ein Verfahren (100) zum Betreiben eines Elektrolysesystems (200).Das vorgestellte Verfahren (100) umfasst das Verdampfen (101) eines Elektrolyten in einem Zellstapel (101) des Elektrolysesystems (200), um eine Temperatur einer Zelle (300) des Elektrolysesystems (200) einzustellen und das Kontrollieren (103) des Verdampfens des Elektrolyten durch Einbringen eines Gasmassenstroms in das Elektrolysesystem (200), um einen Dampfpartialdruck in dem Zellstapel (201) einzustellen.

電解セルの製造方法

NºPublicación:  JP2025138153A 25/09/2025
Solicitante: 
本田技研工業株式会社
JP_2025138153_PA

Resumen de: US2025283230A1

A method for producing an electrolysis cell includes a joining step of joining a frame portion of a protective sheet member provided between a membrane electrode assembly and a fluid-supply-side current collector to a portion of the membrane electrode assembly on the outer side of the covered portion where an electrolyte membrane is covered with an electrode catalyst layer to form a joint, and a joined body stacking step of stacking the membrane electrode assembly and the protective sheet member joined together on the fluid-supply-side current collector with the protective sheet member facing the fluid-supply-side current collector.

膜・触媒層接合体および水電解装置

NºPublicación:  JP2025138161A 25/09/2025
Solicitante: 
株式会社SCREENホールディングス
JP_2025138161_PA

Resumen de: WO2025191937A1

In the present invention, a third catalyst that promotes the bonding of hydrogen and oxygen is disposed on the anode side of an electrolyte membrane (51). Even when hydrogen generated on the cathode side passes through the electrolyte membrane (51) and enters the anode side, the action of the third catalyst enables said hydrogen to bond with oxygen generated on the anode side, thereby converting into water. This makes it possible to reduce the concentration of hydrogen in the gas discharged from the anode side. Particles of the third catalyst have a hollow structure with a cavity therein. Therefore, the amount of the third catalyst used can be reduced while maintaining the surface area of the particles. Additionally, because the particles of the third catalyst have an opening, the movement of water, hydrogen, and oxygen at the anode side is less likely to be inhibited. Accordingly, reductions in the reaction rate of electrolysis on the anode side can be suppressed.

CATALYST FOR HYDROGEN PRODUCTION

NºPublicación:  WO2025199193A1 25/09/2025
Solicitante: 
THE UNIV OF MEMPHIS RESEARCH FOUNDATION [US]
THE UNIVERSITY OF MEMPHIS RESEARCH FOUNDATION
US_2025297387_A1

Resumen de: WO2025199193A1

Provided herein are catalysts for producing hydrogen via the hydrogen evolution reaction (HER) during water splitting, methods of producing hydrogen via photocatalytic water splitting using the catalysts, and compositions for use m photocatalytic water splitting that include the catalysts. In some embodiments, a catalyst hereof is a metal complex of Formula (I): M(L1)( L2)A, wherein M is a transition metal, L1 and L2 are both ligands independently forming one or more coordinate bonds with the metal M, and A is an anion, and wherein L1 is a tetrapyridyl-amine (Py4N) having four pyridyl groups and an amine group each forming a coordinate bond with the metal M.

ELECTROREDUCTION OF CARBON DIOXIDE (CO2) TO MULTI-CARBON PRODUCTS ON ELECTROCATALYST COMPRISED OF MOLYBDENUM DIPHOSPHIDE (M0P2) AND ITS DOPED DERIVATIVES

NºPublicación:  WO2025199135A1 25/09/2025
Solicitante: 
RUTGERS THE STATE UNIV OF NEW JERSEY [US]
RUTGERS, THE STATE UNIVERSITY OF NEW JERSEY

Resumen de: WO2025199135A1

Disclosed are electrodes comprising a conductive support substrate having an electrocatalyst coating containing crystalline molybdenum phosphides (MoxPy) in size ranging from micro- to nano-particles. The conductive supporting substrate is capable of incorporating a material to be reduced, such as CO2 or CO. Also disclosed are electrochemical methods for generating oxyhydrocarbons from CO2 or CO using water as a source of hydrogen.

ENHANCED OXYGEN ELECTROCHEMISTRY IN FLEXIBLE RECHARGEABLE ZINC-AIR BATTERIES WITH F-DOPED CATALYST AND QUASI-SOLID STATE MEMBRANE

NºPublicación:  WO2025196817A1 25/09/2025
Solicitante: 
COUNCIL SCIENT IND RES [IN]
COUNCIL OF SCIENTIFIC AND INDUSTRIAL RESEARCH
WO_2025196817_PA

Resumen de: WO2025196817A1

The present invention generally relates to a field of advanced energy storage systems. Specifically, the present invention relates to a development of a synergistic F-doped catalyst and quasi-solid state electrolyte membrane for flexible and rechargeable zinc-air batteries. More particularly, the present invention relates to a bifunctional electrocatalyst including f- doped cubic nickel cobalt oxide (NiCoO2)-heteroatom doped mesoporous carbon composite and anion conducting polymer electrolyte membrane for zinc air battery application. Further, the resultant bifunctional electrocatalyst and quasi-solid state electrolyte membrane exhibit an enhanced bifunctional activity and significantly enhance the oxygen evolution reaction and/or hydrogen evolution reaction. In addition, considering the increasing interest in flexible electronics developing reliable anion exchange membranes for ZABs with ionic conductivity matching liquid electrolytes is also essential.

ALKALI-CONTAINING WASTEWATER ZERO DISCHARGE DEVICE AND METHOD FOR WATER ELECTROLYSIS-BASED HYDROGEN PRODUCTION

NºPublicación:  WO2025194821A1 25/09/2025
Solicitante: 
SHANGHAI HOTO ENG INC [CN]
\u4E0A\u6D77\u6CB3\u56FE\u5DE5\u7A0B\u80A1\u4EFD\u6709\u9650\u516C\u53F8
CN_118207588_PA

Resumen de: WO2025194821A1

Disclosed in the present application are an alkali-containing wastewater zero discharge device and method for water electrolysis-based hydrogen production. The device comprises a hydrogen-side water seal device, a hydrogen-side degassing device, a waste alkali collecting tank, a waste alkali pump, an oxygen-side water seal device, and an oxygen-side degassing device. A hydrogen-side liquid phase outlet pipeline of the hydrogen-side degassing device goes downhill and extends inwards to the waste alkali collecting tank; an oxygen-side liquid phase outlet pipeline of the oxygen-side degassing device goes downhill and extends inwards to the waste alkali collecting tank; an exhausting pipeline of the waste alkali collecting tank is communicated with the atmosphere; by means of an inlet pipeline, the waste alkali pump goes downhill and extends inwards to the waste alkali collecting tank, and an outlet of the waste alkali pump is communicated with any one of a water supplementing tank, an alkali blending tank or an alkali transporting tank vehicle. In the present invention, on the premise of ensuring safety and saving investment and an occupied space, alkali-containing wastewater is recycled to serve as a raw material, thereby realizing zero discharge of alkali-containing wastewater; in addition, a centralized alkali-containing wastewater collecting system is designed, so that hydrogen-side and oxygen-side alkali-containing wastewater respectively pass through respective water seal

SEAWATER TREATMENT SYSTEM AND SEAWATER TREATMENT METHOD

Nº publicación: WO2025194940A1 25/09/2025

Solicitante:

SICHUAN SIDANENG ENVIRONMENTAL PROTECTION TECH CO LTD [CN]
\u56DB\u5DDD\u601D\u8FBE\u80FD\u73AF\u4FDD\u79D1\u6280\u6709\u9650\u516C\u53F8

CN_117923737_PA

Resumen de: WO2025194940A1

A seawater treatment system and a seawater treatment method, which are used to solve the technical problem of a low degree of resource utilization of seawater in the prior art. The seawater treatment system comprises: a filtration device, which is used for removing solid particle impurities from seawater and outputting filtered water; a nanofiltration device, which is used for separating and filtering out monovalent ions and multivalent ions from the filtered water and outputting a nanofiltration permeate and a nanofiltration concentrate; a softening device, which is used for removing multivalent ions from the nanofiltration concentrate and outputting softened water; an electrolytic hydrogen production device, which is used for decomposing organic matter in the nanofiltration permeate, producing hydrogen and outputting electrolyzed water; and a desalting device, which is used for separating salt from fresh water in the electrolyzed water, wherein an anode (12) and a cathode (13) of the electrolytic hydrogen production device are staggered, the cathode (13) is of a hollow structure having a shell layer (131) and a hollow layer (132), the hollow structure has an opening (133), an exhaust structure is arranged on the shell of an electrolytic cell, and the opening (133) outputs hydrogen via the exhaust structure.

traducir