Ministerio de Industria, Turismo y Comercio LogoMinisterior
 

Noticia en detalle

Resultados 455 resultados
LastUpdate Última actualización 11/03/2026 [07:27:00]
pdfxls
Solicitudes publicadas en los últimos 15 días / Applications published in the last 15 days
previousPage Resultados 25 a 50 de 455 nextPage  

SOURCE VERIFICATION SYSTEM

NºPublicación:  US20260067105A1 05/03/2026
Solicitante: 
VBRICK SYSTEMS INC [US]
VBrick Systems, Inc
US_20260067105_PA

Resumen de: US20260067105A1

Publishers can securely register media content (e.g. video, audio, image etc.) by verifying their identity, for example, through a blockchain wallet or other verification mechanism, providing media metadata, and generating a unique fingerprint and hash of the media. The unique fingerprint hash, along with basic metadata such as the URL location or a unique identifier of the media, is stored on the blockchain to link the media to its publisher.

REGISTERING SMART CONTRACT ON A BLOCKCHAIN NETWORK

NºPublicación:  US20260067693A1 05/03/2026
Solicitante: 
TELEFONAKTIEBOLAGET LM ERICSSON PUBL [SE]
Telefonaktiebolaget LM Ericsson (publ)
US_20260067693_PA

Resumen de: US20260067693A1

A method performed by an application function, AF, device. The method includes sending a first message registering a smart contract on a blockchain network, for accessing a service provided by at least one network exposure function, NEF, device. The method includes sending a second message subscribing to notification of an event provided by the at least one NEF device. The method includes receiving at least one first response message notifying about the event, wherein receiving the first response message triggers an execution of the smart contract on the blockchain network.

BLOCKCHAIN-BASED SMART CONTRACT INSTANT LOTTERY TICKET

NºPublicación:  US20260065746A1 05/03/2026
Solicitante: 
BRIGHTSTAR GLOBAL SOLUTIONS CORP [US]
BRIGHTSTAR GLOBAL SOLUTIONS CORPORATION
US_20260065746_PA

Resumen de: US20260065746A1

A ticket issuer server provides a digital instant lottery ticket, such as a smart contract instant lottery ticket (SILT) on a digital ledger, such as a blockchain infrastructure that supports execution of smart contracts. The ticket issuer server obtains an encryption key from a key issuer, encrypts a prize code with the encryption key to provide an encrypted prize code, creates an object, such as a smart contract representing the SILT, wherein the smart contract includes a ticket owner address attribute, a ticket issuer address attribute, a key issuer address attribute and the encrypted prize code, and stores the object on the digital ledger.

MULTI-SIGNATURE VERIFICATION NETWORK

NºPublicación:  US20260065263A1 05/03/2026
Solicitante: 
INTERCONTINENTAL EXCHANGE HOLDINGS INC [US]
Intercontinental Exchange Holdings, Inc
US_20260065263_PA

Resumen de: US20260065263A1

Systems and methods for authorizing a blockchain transaction. A verification network receives a transaction request for the blockchain transaction from a payer device including a first signature generated by a first private key associated with a payer. The verification network broadcasts a verification request to verification system(s) which assess pre-agreed threshold parameters. If the parameter(s) are satisfied, at least one verification system perfects the transaction by generating a second signature using a second private key, and broadcasts the transaction to the blockchain network. If the parameter(s) are not satisfied, verification offer(s) from among the verification system(s) including the second signature(s) are used to prompt the payer device to confirm the blockchain transaction by selecting at least one of the offer(s). The verification network receives selected offer(s) from the payer device and broadcasts the transaction to the blockchain network, in accordance with the selected offer(s) and the transaction request.

Systems and Methods for Digital Real Estate Record Keeping

NºPublicación:  US20260065389A1 05/03/2026
Solicitante: 
GUDERYON JOHN D [US]
Guderyon John D
US_20260065389_PA

Resumen de: US20260065389A1

Embodiments of methods for real estate record keeping via blockchain are disclosed. Generally, a property having any address may be associated with a non-fungible token (NFT) and a webpage with two-factor authentication. That webpage may be updated whenever any renovations (maintenance or upgrades) are performed on a property, acting as a digital record book for all events related to the property. This facilitates clear communication between all parties (homeowners/sellers, buyers, banks, insurance companies, etc.) to streamline data sharing and third-party verification.

SYSTEMS AND METHODS FOR ISSUANCE AND USE OF PRIVATE EQUITY TOKENS

NºPublicación:  US20260065377A1 05/03/2026
Solicitante: 
JPMORGAN CHASE BANK N A [US]
JPMORGAN CHASE BANK, N.A
US_20260065377_PA

Resumen de: US20260065377A1

A method may include: receiving capital needs from a fund manager; retrieving an amount committed, an amount called, an amount unfunded, and an amount distributed for investors from an investor register on a digital assets blockchain; establishing investor level capital call details; minting a total fund token balance to a blockchain address for the fund manager; enriching the investor level capital call details; sharing, the enriched investor level capital call details with the distributor; moving funds for each investor to on-chain investor accounts; minting blockchain-based cash tokens to blockchain addresses for each of the investors; transferring the blockchain-based cash tokens from the investor blockchain addresses to the blockchain address for the fund manager; transferring the blockchain-based cash tokens from the investor blockchain address to the investor blockchain addresses; and redeeming the blockchain-based cash tokens into cash, wherein the blockchain-based cash tokens are burned as a result of the redemption.

PHYSICAL UNCLONABLE FUNCTION IDENTIFIABLE PEER TO PEER NETWORK AS AN APPLICATION-LEVEL CRYPTOCURRENCY AND BLOCKCHAIN INTERFACE

NºPublicación:  US20260065266A1 05/03/2026
Solicitante: 
CROSSBAR INC [US]
CROSSBAR, INC
US_20260065266_PA

Resumen de: US20260065266A1

A secure peer-to-peer network is implemented with computing devices over unsecure network connections. Each computing device can include or be coupled to a proof of origin hardware. The proof of origin hardware can be validated by publicly available data, such as a trusted server or by secure storage of valid proof of origin data, or other modality. Once validated on the peer-to-peer network, peer nodes can provide or can receive network services, such as blockchain services, cryptocurrency transaction services, smart contract-enabled services, token exchange, survey services leveraging proof of origin data, distributed data backup services, distributed computing services, among others.

HYBRID ASSET API GATEWAY FOR NETWORKED COMPUTING ENVIRONMENT

NºPublicación:  US20260065373A1 05/03/2026
Solicitante: 
ORTHOPTERA LLC [US]
Orthoptera LLC
US_20260065373_PA

Resumen de: US20260065373A1

The present disclosure provides a hybrid asset API gateway system, comprising: a standardized application programming interface (API) gateway configured to integrate with issuer systems; a digital depot module configured to manage accounts, digital wallets, and fiat-based transaction records; a digital network module configured to create digital tokens representing ownership units of assets and to deploy such tokens on a distributed ledger network; and a digital register module configured to maintain immutable records of asset lifecycle events. The system allows an issuer to select between representing ownership units as traditional securities or blockchain-based digital tokens, wherein each ownership unit is backed on a one-to-one basis by the value of an underlying asset.

SYSTEM AND METHOD OF IOT-BASED CARBON EMISSION MONITORING AND TRADING USING DECENTRALIZED BLOCKCHAIN

NºPublicación:  US20260065297A1 05/03/2026
Solicitante: 
QATAR FOUND FOR EDUCATION SCIENCE AND COMMUNITY DEVELOPMENT [QA]
Qatar Foundation for Education, Science and Community Development
US_20260065297_PA

Resumen de: US20260065297A1

The present disclosure provides for IoT-based carbon emission monitoring and trading using decentralized blockchain. According to one aspect of the present disclosure a system for an IoT-based carbon emission monitoring and trading using decentralized blockchain. According to a second aspect of the present disclosure a method of IoT-based carbon emission monitoring and trading using decentralized blockchain.

SYSTEM, METHOD, AND COMPUTER PROGRAM PRODUCT FOR A DISTRIBUTED CRYPTOGRAPHICALLY SECURED PROOF-OF-INTENT TRANSACTION NETWORK

NºPublicación:  US20260065242A1 05/03/2026
Solicitante: 
RELEAF FINANCIAL INCORPORATED [US]
ReLeaf Financial, Incorporated
US_20260065242_PA

Resumen de: US20260065242A1

Provided is a computer implemented method of authorizing transactions in a blockchain network of participant systems including a first system that sends transaction data to a second system that generates a notary request including the transaction data, at least one notary system and at least one witness system. The method includes the notary system: accepting the notary request from the second system; transmitting the transaction data to the witness systems; determining a subset of responsive witness systems; determining that a required number of affirmative responses has been received from the responsive witness systems; generating a block based on the transaction data; and publishing the block to a ledger of the blockchain network.

SECURE TRANSFER OF PERSONALLY IDENTIFIABLE INFORMATION FOR VIRTUAL ASSET SERVICE PROVIDERS

NºPublicación:  US20260067257A1 05/03/2026
Solicitante: 
COINBASE INC [US]
Coinbase, Inc
US_20260067257_PA

Resumen de: US20260067257A1

Methods, systems, and devices for data management are described. A personally identifiable information (PII) transmission service may receive, from a first virtual asset service provider (VASP), a request to securely transfer PII of a first user of the first VASP to a second VASP, where the request includes the PII and is received based on a requested blockchain transfer of an amount of a crypto token from a first blockchain address of the first user and managed by the first VASP to a second blockchain address managed by the second VASP. The PII transmission service may encrypt the PII after receiving the request and store the encrypted PII of the first user at a database associated with the PII transmission service. The PII transmission service may securely transmit an indication of the encrypted PII stored at the database of the PII transmission service and accessible by the second VASP.

AI Reputation Oracle for Tokenized Creator Influence

NºPublicación:  US20260067087A1 05/03/2026
Solicitante: 
BICKERSTAFF III GEORGE WILLIAM [US]
Bickerstaff, III George William
US_20260067087_PA

Resumen de: US20260067087A1

A computer-implemented system converts verified digital-influence data into blockchain tokens with cryptographically anchored reputation scores. The system aggregates at least 1,200 signals per cycle, validated by a decentralized Scoring Committee, and embeds the verified score as a Score Anchor in each token. Transactions use a Premium Purchase Function that executes atomic, three-times (3×) royalties for high-reputation creators. A Drift Guard prevents artificial inflation, a Regulator Dashboard enables audit reconstruction, and Governance Contracts ensure adaptive AI model updates as technologies and market needs evolve.

WINE BOTTLE TRACKING AND TEMPERATURE MONITORING APPARATUS

NºPublicación:  WO2026050336A1 05/03/2026
Solicitante: 
GREEN ALEX [SG]
GREEN, Alex
WO_2026050336_PA

Resumen de: WO2026050336A1

A wine bottle tracking and temperature monitoring label and methods of use thereof. The label can passively monitor temperature and other environmental conditions and provide a visual indication of proper or improper storage and handling. The label also includes or comprises an element enabling communication with a blockchain that stores, tracks, and records information about the labelled product. During a transaction, ownership information can be updated and a validated using the blockchain to verify authenticity and value. Similar, storage conditions can be validated through the visual indication provided by the label, providing further proof of product quality, safety, and value.

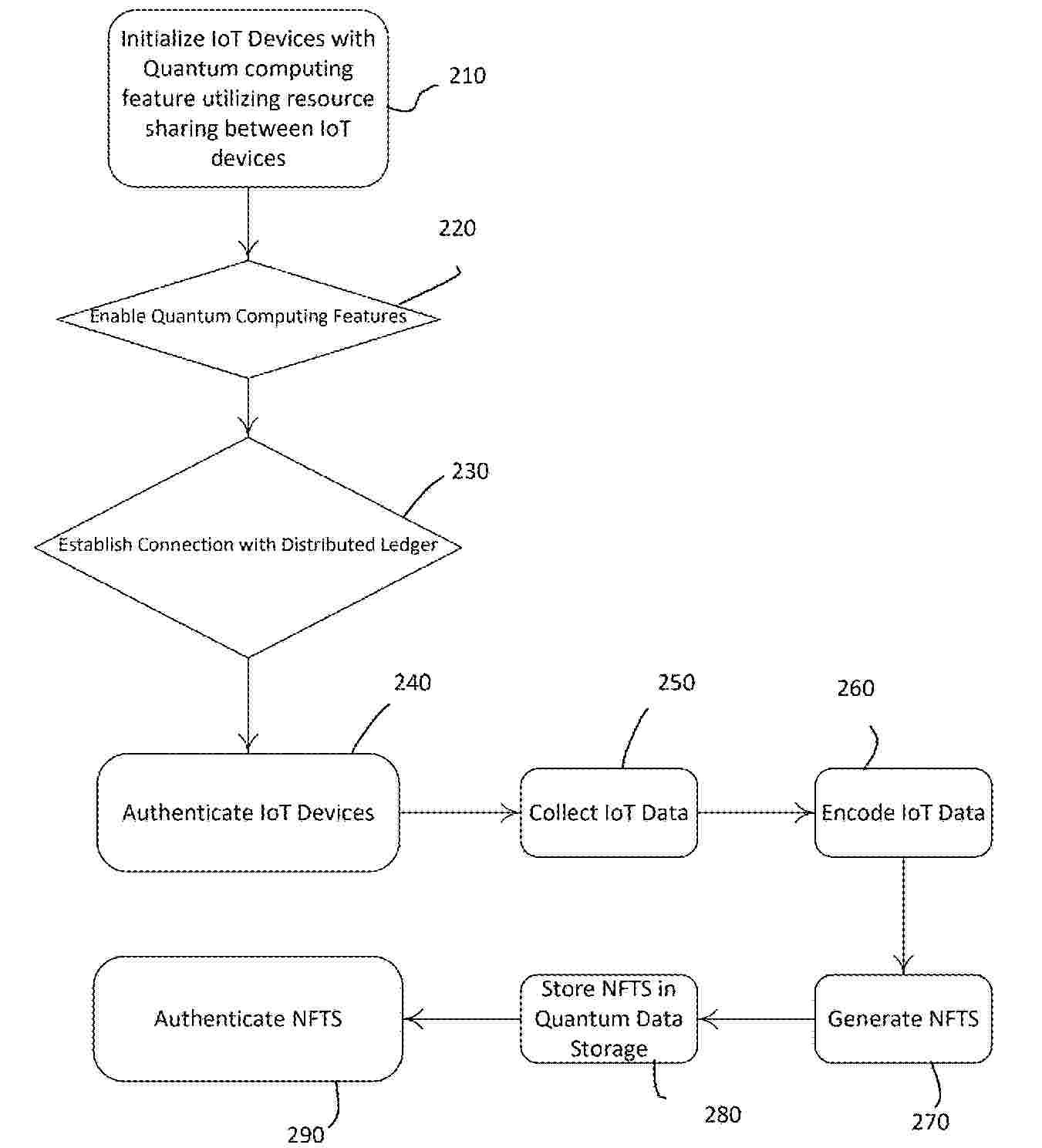
METHOD FOR GENERATING NFT BASED TRAINING DATA

NºPublicación:  US20260067082A1 05/03/2026
Solicitante: 
DANIELS COUCH MEKA [US]
COUCH ANDREW [US]
SCHEIDT SCOTT C [US]
ULLAH INAYAT [GB]
Daniels-Couch Meka,
Couch Andrew,
Scheidt Scott C,
Ullah Inayat
US_20260067082_PA

Resumen de: US20260067082A1

A system and method that integrates quantum algorithms into the Hyperledger blockchain platform, combining it with non-fungible tokens (NFTs) as data sources for generative artificial intelligence (AI) within the Internet of Things (IoT) ecosystem. The system can also use a public blockchain network for secure and authenticated transfer of NFT ownership and establishes a robust proof of ownership mechanism for AI models. This proof of ownership mechanism ensures the verifiability, traceability, and protection of ownership rights over the AI models represented by NFTs. By integrating quantum computing capabilities, NFTs, Gen AI, IoT integration, public blockchain transfer, and proof of ownership, the system enables enhanced security, authenticity, unique content generation, seamless NFT ownership transfer, and intellectual property protection within the Hyperledger and IoT domains.

RATE-LIMITED TOKEN MINTING IN BLOCKCHAIN SYSTEMS

NºPublicación:  US20260067084A1 05/03/2026
Solicitante: 
CIRCLE INTERNET GROUP INC [US]
CIRCLE INTERNET GROUP, INC
US_20260067084_PA

Resumen de: US20260067084A1

Certain aspects of the present disclosure provide techniques for minting tokens on a blockchain. An example method generally includes receiving, at a token minter from a requesting party, a request to mint a quantity of tokens on a blockchain. Based at least on an identity of the requesting party and a time-based limit associated with the token minter, a determination that the requested quantity of tokens are mintable by the token minter is made. Based on the determination that the requested quantity of tokens are mintable by the token minter, a smart contract is executed to mint at least some tokens from the requested quantity of tokens on the blockchain.

ELECTRONIC DEVICE AND METHOD FOR PROVIDING SECRET MESSENGER FUNCTION THROUGH END-TO-END ENCRYPTION ON BASIS OF BLOCKCHAIN DID TECHNOLOGY

NºPublicación:  US20260067067A1 05/03/2026
Solicitante: 
BLOCKCHAIN LABS INC [KR]
BLOCKCHAIN LABS INC
US_20260067067_PA

Resumen de: US20260067067A1

The present disclosure related to a client device including a communication interface configured to communicate with an agency server and a counterpart device, a memory, and a processor. The processor may transmit a topic creation request to the agency server, when a topic creation notification is received from the agency server, generate a first subscription DID corresponding to the topic, a pair of first subscription private key and first subscription public key corresponding to the first subscription DID, transmit the first subscription DID to the counterpart device, receive a second subscription DID generated by the counterpart device from the agency server, generate a first encryption key based on the first subscription private key and the second subscription DID, and transmit message data encrypted with the first encryption key to the agency server.

SYSTEM AND METHOD FOR MONETIZING TOKENIZED PROPERTY

NºPublicación:  US20260064815A1 05/03/2026
Solicitante: 
UREEQA INC [CA]
UREEQA INC
US_20260064815_PA

Resumen de: US20260064815A1

A method and system for monetizing tokenized property that enables users to validate their property and then tokenized their validated property. The tokenized property can then be monetized via a monetization process and tracked using blockchain.

Information Processing Method, Information Processing System, and Computer Readable Medium

NºPublicación:  US20260066068A1 05/03/2026
Solicitante: 
THE UNIV OF OSAKA [JP]
The University of Osaka
US_20260066068_PA

Resumen de: US20260066068A1

Provided are an information processing method, an information processing system, and a computer program enabling a data distribution while preventing falsification or fraud by using a non-fungible token (NFT). An information processing method includes processing of storing medical data relevant to a medical examination of a patient in a storage, minting an NFT corresponding to the stored medical data for a blockchain account of the patient in a blockchain system, and allowing an access to the medical data from a device of an owner of the NFT.

WORKFLOW-AWARE ACCESS CONTROL FOR SOURCE CODE MANAGEMENT

NºPublicación:  WO2026046664A1 05/03/2026
Solicitante: 
SIEMENS AG [DE]
SIEMENS AKTIENGESELLSCHAFT
WO_2026046664_PA

Resumen de: WO2026046664A1

Embodiments of the present disclosure provide a system and method for workflow-aware access control, WFAC, in a source code management, SCM, repository. The method may comprise: receiving, by a central manager, a request from a Resource Contributor, RC, to access the SCM repository owned by a Resource Owner, RO; initiating, by either the RO or the RC, a creation of an access policy for accessing the SCM repository; customizing, by the initiating party, a policy template using metadata to define specific contract details; deploying the customized access policy as a smart contract on a semi-private blockchain; obtaining agreement from the RO and the RC by collecting digital signatures on the smart contract; evaluating, by the central manager, one or more conditions specified in the agreed access policy; updating, by a controller, one or more SCM settings based on the evaluated conditions to grant the RC access to the SCM repository; and allowing, by the central manager, the RC to access the SCM repository in accordance with the updated SCM settings.

INFORMATION COMMUNICATION DEVICE AND INFORMATION COMMUNICATION PROGRAM

NºPublicación:  US20260065268A1 05/03/2026
Solicitante: 
SAGA UNIV [JP]
Saga University
US_20260065268_PA

Resumen de: US20260065268A1

An information communication device that can share information using a blockchain on a network connected in a peer-to-peer manner. The device includes: a group information storage unit 12 that stores group information shared among members; a transaction issuance unit 18 that issues a transaction to a blockchain 4 when one member has performed a predetermined operation to change a content of one group information, the transaction indicating that the one group information has been changed; a transmission unit 14 that transmits the one group information after the change processing to another member; a transaction confirmation unit 20 that accesses, when reception of another group information from another member is detected, the blockchain 4 to confirm presence or absence of another transaction indicating that another group information has been changed; and an update processing unit 22 that reflects the another group information as legitimate information when there is the another transaction.

SYSTEM AND METHOD FOR SHARING KNOW YOUR CUSTOMER (KYC) DATA USING A BLOCKCHAIN

NºPublicación:  US20260065276A1 05/03/2026
Solicitante: 
JPMORGAN CHASE BANK N A [US]
JPMorgan Chase Bank, N.A
US_20260065276_PA

Resumen de: US20260065276A1

A system and method for sharing know your customer (KYC) data using a blockchain are disclosed. The method includes receiving a first request from a user to access at least one service and obtaining user identity details. Next, the method includes registering at least one KYC data for the user. Next, the method includes storing the at least one KYC data into at least one database associated with the first institution. Next, the method includes loading the KYC data onto a distributed ledger through a smart contract, the KYC data is accessible with a private key associated with the KYC data. Next, the method includes receiving a second request to access the KYC data, from a second institution. Next, the method includes providing access to the KYC data to the second institution based on an execution of the smart contract using a successful verification of the private key.

COMPUTER-IMPLEMENTED METHODS AND SYSTEMS FOR VALIDATING TOKENS FOR BLOCKCHAIN-BASED CRYPTOCURRENCIESCOMPUTER-IMPLEMENTED METHODS AND SYSTEMS FOR VALIDATING TOKENS FOR BLOCKCHAIN-BASED CRYPTOCURRENCIES

NºPublicación:  US20260065259A1 05/03/2026
Solicitante: 
NCHAIN LICENSING AG [CH]
nChain Licensing AG
US_20260065259_PA

Resumen de: US20260065259A1

A first token associated with a first set of metadata and a first quantity of an asset is minted. A condition for triggering a process to duplicate the first token is determined to have been fulfilled. A second token that duplicates the first token is minted by at least causing a token minting transaction to be recorded to a peer-to-peer distributed ledger, wherein the token minting transaction associates a second set of metadata with the second token with the second set of metadata matching the first set of metadata, allocates the first quantity of the asset to the second token, and indicates that the first quantity of the asset has been transferred to the second token and that the first token is no longer valid. Aa identifier for the second token is provided, where the identifier is usable to determine that the second token is valid.

COMPUTER-IMPLEMENTED METHODS AND SYSTEMS FOR IMPROVED COMMUNICATIONS ACROSS A BLOCKCHAIN NETWORK

NºPublicación:  US20260067202A1 05/03/2026
Solicitante: 
NCHAIN LICENSING AG [CH]
nChain Licensing AG
US_20260067202_PA

Resumen de: US20260067202A1

Methods and techniques are provided that employ multicast transmission and anycast transmission to coordinate and distribute tasks and/or processing requests amongst groups of resources on a network. In one embodiment, the groups of resources can include nodes or other resources of a blockchain network that implement all or part of a particular blockchain protocol (e.g., Bitcoin SV protocol), and/or service providers that provide services to a blockchain-related organisation, group or network.

COMPUTER-IMPLEMENTED METHODS AND SYSTEMS FOR IMPROVED COMMUNICATIONS ACROSS A BLOCKCHAIN NETWORK

NºPublicación:  US20260067203A1 05/03/2026
Solicitante: 
NCHAIN LICENSING AG [CH]
nChain Licensing AG
US_20260067203_PA

Resumen de: US20260067203A1

The invention resides in a computer-implemented communication method. The method comprises a mechanism for distributing blockchain and/or cryptocurrency-related communications such as alerts, notifications and updates across an electronic network to one or more recipients as efficiently and swiftly as possible. Embodiments may use IPv6 multicast to perform such improved communications. A communication can comprise a code, flag or filter which enables the communication to be targeted at particular recipient(s) and allow multicast group members that have no interest or authorised access to the contents of the communication to ignore it. Thus, improvements are provided in respect of processing resources and time. In some examples, the disclosure can be advantageous for the implementation of a blockchain-related alert key or system which can aid in network responses to emergencies or threats, thus improving the security of the blockchain network.

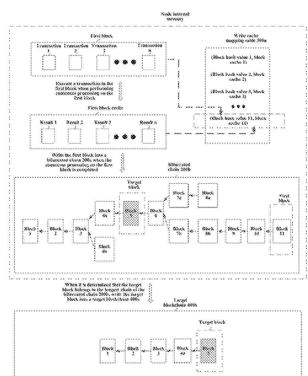
DATA PROCESSING METHOD AND APPARATUS BASED ON NODE INTERNAL MEMORY, DEVICE AND MEDIUM

Nº publicación: US20260065265A1 05/03/2026

Solicitante:

TENCENT TECH SHENZHEN COMPANY LIMITED [CN]
TENCENT TECHNOLOGY (SHENZHEN) COMPANY LIMITED

US_20260065265_PA

Resumen de: US20260065265A1

A data processing method and apparatus based on a node internal memory, a device and a computer readable storage medium are provided. The method includes: acquiring a data reading contract associated with a transaction in a first block from a chain reading cache of the node internal memory; invoking the data reading contract to acquire a write cache mapping table associated with the first block, and determining target read data associated with the transaction based on a first block cache of the first block in the write cache mapping table; and executing the transaction based on the target read data, storing target cached data, corresponding to a result of executing of the transaction, to the first block cache, and writing the first block into a bifurcated blockchain.

traducir