Ministerio de Industria, Turismo y Comercio LogoMinisterior
 

Alerta

Resultados 492 resultados
LastUpdate Última actualización 04/05/2026 [06:49:00]
pdfxls
Solicitudes publicadas en los últimos 15 días / Applications published in the last 15 days
previousPage Resultados 325 a 350 de 492 nextPage  

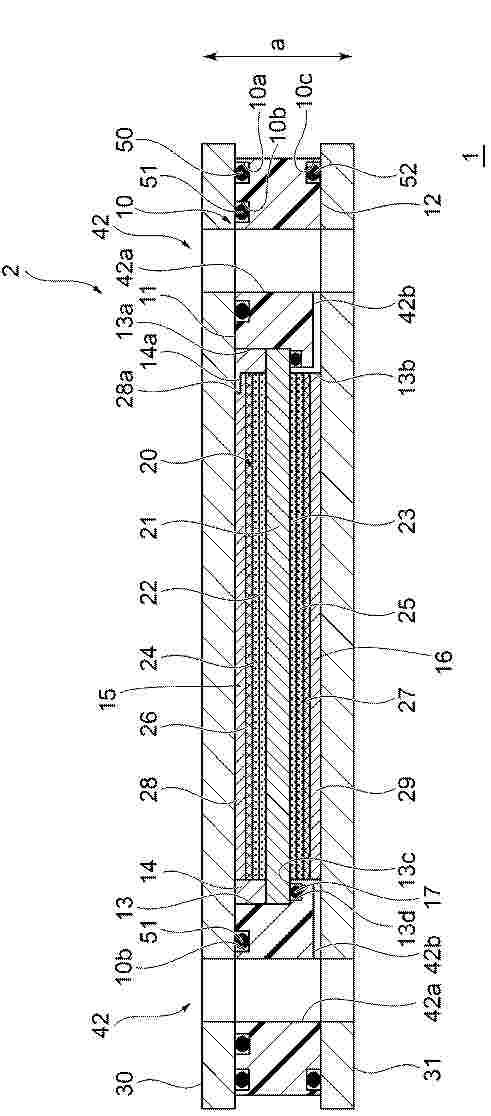
Bipolarplatte und eine Bipolarplatte umfassende elektrochemische Vorrichtung

NºPublicación:  DE102024130749A1 23/04/2026
Solicitante: 
EKPO FUEL CELL TECH GMBH [DE]
DE_102024130749_PA

Resumen de: DE102024130749A1

Um eine Bipolarplatte für eine elektrochemische Einheit einer elektrochemischen Vorrichtung, die mehrere elektrochemische Einheiten umfasst, welche längs einer Stapelrichtung aufeinander folgen, wobei die Bipolarplatte Folgendes umfasst:- eine Versteifungsstruktur an einem äußeren Randbereich der Bipolarplatte und- eine längs des äußeren Randbereichs der Bipolarplatte verlaufende Abdichtschweißnaht, welche mindestens zwei Teilnähte, die sich an mindestens einer Überlappungsstelle überlappen, umfasst,zu schaffen, welche trotz des Vorhandenseins von mindestens einer Überlappungsstelle an der Abdichtschweißnaht eine Verringerung der Außenabmessungen der Bipolarplatte ermöglicht, wird vorgeschlagen, dass die Versteifungsstruktur an mindestens einer Umfangsposition der Bipolarplatte, an welcher eine Überlappungsstelle der Abdichtschweißnaht angeordnet ist, jeweils eine Ausweichzone aufweist, in welcher die Versteifungsstruktur unterbrochen oder in ihrer Breite reduziert ist.

高分子固体電解質膜、高分子固体電解質膜ロールおよび燃料電池

NºPublicación:  JP2026068846A 23/04/2026
Solicitante: 
住友ベークライト株式会社
JP_2026068846_A

Resumen de: JP2026068846A

【課題】環境適合性およびプロトン伝導性の性能バランスが向上した高分子固体電解質膜を提供する。【解決手段】下式(1)で示される構成単位(P)を含むポリマーを含み、自立膜である高分子固体電解質膜。TIFF2026068846000028.tif86153(式中、R1~R4は、スルホ基、ヒドロキシ基およびエーテル結合から選択される一種または二種以上を含む炭素数1~70の有機基等、R1~R4のうち少なくとも1つはスルホ基、またはスルホ基を含む有機基。)【選択図】図1

Rotor für ein Gebläse für eine Brennstoffzellenanordnung für ein Fahrzeug, insbesondere Nutzfahrzeug, Gebläse, Brennstoffzellenanordnung, Fahrzeug

NºPublicación:  DE102024130888A1 23/04/2026
Solicitante: 
ZF CV SYSTEMS GLOBAL GMBH [CH]
DE_102024130888_PA

Resumen de: DE102024130888A1

Rotor (9) für ein Gebläse (1) für eine Brennstoffzellenanordnung (205) für ein Fahrzeug (200a), insbesondere Nutzfahrzeug (200b); wobei der Rotor (9) eine Motorwelle (7) mit wenigstens einem Lagersitz (7a) für ein Luftlager (18, 19) zur drehbaren Lagerung der Motorwelle (7) aufweist; der Rotor (9) eine drehfest mit der Motorwelle (7) verbundene Haltevorrichtung (13) mit wenigstens einem innerhalb der Haltevorrichtung (13) gehalterten Dauermagnetelement (9a) aufweist; und der Rotor (9) einen an der Haltevorrichtung (13) angeordneten Wärmkörper (30) aufweist; wobei der Wärmkörper (30) aus einem ersten Material (M1) besteht und die Haltevorrichtung (13) aus einem von dem ersten Material (M2) verschiedenen zweiten Material (M2) besteht, wobei das erste Material (M1) elektrisch leitfähig ist; und das erste Material (M1) und das zweite Material (M2) jeweils nichtmagnetisch ist.

FUEL CELL MODULE, SYSTEM, AND PROCESS

NºPublicación:  WO2026082306A1 23/04/2026
Solicitante: 
SIEMENS ENERGY GLOBAL GMBH & CO KG [DE]
WO_2026082306_A1

Resumen de: WO2026082306A1

A fuel cell module (100) is provided for generating electricity, which includes at least three annular segments (102) in a successively stacked arrangement that are operative to form a casing (104). The casing includes therein a fuel cell chamber (106) having a fuel inlet (108), a depleted fuel outlet (140), and a plurality of fuel cells (112) comprised of an electrolyte layer (118) between an anode layer (120) and a cathode layer (122). Each of the fuel cells extends through all three of the segments. The segments include at least one electrically insulating segment (156) stacked between two electrically conductive segments (146, 148). The electrically conductive segments correspond to positive and negative terminal segments, to which the fuel cells inside the module are electrically connected, and to which an electrical load (2216) outside the module may be electrically connected.

VEHICLE WITH REVERSIBLE FUEL CELL SYSTEM AND METHOD OF OPERATION

NºPublicación:  US20260112664A1 23/04/2026
Solicitante: 
RTX CORP [US]
US_20260112664_A1

Resumen de: US20260112664A1

0000 A method of operation is provided during which hydrogen fuel is produced using a reversible fuel cell system onboard a vehicle while the vehicle is stationary and/or docked. The reversible fuel cell system receives water and input electricity to produce the hydrogen fuel. The hydrogen fuel is stored onboard the vehicle. Output electricity is generated using the reversible fuel cell system while the vehicle is moving. The reversible fuel cell system receives the hydrogen fuel stored onboard the vehicle and air to generate the output electricity.

MANUFACTURING MULTI-LAYERED BIPOLAR PLATE FOR FUEL CELL

NºPublicación:  US20260108944A1 23/04/2026
Solicitante: 
RTX CORP [US]
US_20260108944_A1

Resumen de: US20260108944A1

A method of manufacture is provided during which a first material layer is disposed with a second material layer to provide a multi-layered preform. The first material layer lengthwise and widthwise overlaps the second material layer. The first material layer is configured from or otherwise includes a titanium material. The second material layer is configured from or otherwise includes an aluminum material. The multi-layered preform is clamped between a first die and a second die. The first die and the second die each lengthwise and widthwise overlap the multi-layered preform. The multi-layered preform clamped between the first die and the second die is sintered and bonded to provide a bipolar plate for a fuel cell. The titanium material in the first material layer of the bipolar plate is bonded to the aluminum material in the second material layer of the bipolar plate during the sintering of the multi-layered preform.

Verfahren zum Betreiben eines Brennstoffzellensystems

NºPublicación:  DE102024210201A1 23/04/2026
Solicitante: 
BOSCH GMBH ROBERT [DE]
DE_102024210201_PA

Resumen de: DE102024210201A1

Verfahren zum Betreiben eines Brennstoffzellensystems (1), wobei das Brennstoffzellensystems (1) einen Brennstoffzellenstack (101), eine Luftleitung (10), eine Abgasleitung (12), eine Brennstoffleitung (20) und eine Rezirkulationsleitung aufweist, wobei die Abgasleitung (12) mit der Luftleitung (10) über eine AGR-Leitung (30) mit einem AGR-Ventil (31) verbunden ist und eine Purgeleitung (40) mit Purgeventil (41) die Rezirkulationsleitung (50) mit der Abgasleitung (12) oder AGR-Leitung (30) verbindet. Es wird ein Öffnungsgrad des AGR-Ventils (31) ermittelt und dieser Öffnungsgrad wird bei der Ermittlung der H2-Konzentration in der Abgasleitung (12) berücksichtigt.

Verfahren zum Austragen von Wasser aus einem Brennstoffzellensystem, Brennstoffzellensystem

NºPublicación:  DE102024210158A1 23/04/2026
Solicitante: 
BOSCH GMBH ROBERT [DE]
DE_102024210158_PA

Resumen de: DE102024210158A1

Verfahren zum Austragen von Wasser aus einem Brennstoffzellensystem (100), wobei das Brennstoffzellensystem (100) mindestens einen Brennstoffzellenstack (101), einen mit einer Kathodenseite (105) des Brennstoffzellenstacks (101) fluidkommunizierenden Luftpfad (10), eine Abgasleitung (12), eine mit einer Anodenseite (103) des Brennstoffzellenstacks (101) fluidkommunizierende Brennstoffleitung (20) aufweist, wobei in der Abgasleitung (12) mindestens ein ansteuerbares Ventil (46), insbesondere eine Drosselklappe, angeordnet ist, wobei in der Brennstoffleitung (20) ein pulsierender Anodengasstrom erzeugt wird, so dass pulsierende Druckschwingungen auf die Anodenseite (103) entstehen Das mindestens eine ansteuerbare Ventil (46) wird mittels einer Kontrolleinheit (60) angesteuert, um pulsierende Druckschwingungen auf der Kathodenseite (105) zu erzeugen.

燃料電池ユニット

NºPublicación:  JP2026068759A 23/04/2026
Solicitante: 
株式会社豊田自動織機
JP_2026068759_A

Resumen de: JP2026068759A

【課題】筐体の内部における電気部品の周囲への影響を最小限としつつも、コネクタへの被水を抑制すること。【解決手段】カバー部材70は、コネクタ51におけるラジエータファン60側に位置する部位を少なくとも覆っている。よって、ラジエータファン60を介して筐体22の内部に浸入した水がコネクタ51に掛かってしまうことがカバー部材70によって抑制されている。カバー部材70は、電流センサ40に貼り付けられるシート状である。これによれば、カバー部材70が、筐体22の内部における電流センサ40の周囲の部品と干渉してしまう等して、筐体22の内部における電流センサ40の周囲に影響を及ぼしてしまうといった問題が回避されている。【選択図】図3

Fluidabscheider, Brennstoffzellensystem sowie Verfahren zum Ablassen eines Ablassfluids eines Fluidabscheiders

NºPublicación:  DE102024130791A1 23/04/2026
Solicitante: 
BAYERISCHE MOTOREN WERKE AG [DE]
DE_102024130791_PA

Resumen de: DE102024130791A1

Die vorliegende Erfindung betrifft einen Fluidabscheider (100) zum Abtrennen zumindest eines Abtrennfluids aus einem Gasgemisch. Der Fluidabscheider (100) umfasst einen Gasgemischeingang (10) zum Zuführen des Gasgemisches, einen Gasgemischausgang (20) zum Abführen eines zumindest teilweise bereinigten Gasgemisches, einen Ablassausgang (30) zum Ablassen eines Ablassfluids, zumindest eine Fluidabscheider-Wand (1) zum zumindest abschnittsweisen Begrenzen eines Innenraums (IR) des Fluidabscheiders (100), sowie zumindest einen Ablass-Strömungspfad (P1) des Ablassfluids, wobei sich der Ablass-Strömungspfad (P1) zumindest von dem Gasgemischeingang (10) entlang der Fluidabscheider-Wand (1) zu dem Ablassausgang (30) fluidtechnisch erstreckt, und wobei die Fluidabscheider-Wand (1) zumindest abschnittsweise entlang des Ablass-Strömungspfades (P1) elastisch verformbar ausgestaltet ist.

POLYACRYLONITRILE GEL MEMBRANES

NºPublicación:  WO2026082843A1 23/04/2026
Solicitante: 
SYENSQO SPECIALTY POLYMERS ITALY S P A [IT]
POLITECNICO DI TORINO [IT]
WO_2026082843_A1

Resumen de: WO2026082843A1

The present invention pertains to a process for the manufacture of a polymer electrolyte membrane comprising a polyacrylonitrile-based polymer and to uses of said electrolyte membrane in various applications, particularly in electrochemical applications.

POROUS CARBON, ELECTRODE MATERIAL, CATALYST CARRIER, CAPACITOR, FUEL CELL, SECONDARY BATTERY, AND METHOD FOR PRODUCING POROUS CARBON

NºPublicación:  WO2026083826A1 23/04/2026
Solicitante: 
PANASONIC HOLDINGS CORP [JP]
\u30D1\u30CA\u30BD\u30CB\u30C3\u30AF\u30DB\u30FC\u30EB\u30C7\u30A3\u30F3\u30B0\u30B9\u682A\u5F0F\u4F1A\u793E
WO_2026083826_A1

Resumen de: WO2026083826A1

Disclosed is a powder porous carbon which has a specific surface area of 1,400 m2/g to 2,800 m2/g, a micropore volume of 0.2 cm3/g to 1.4 cm3/g, and a mesopore volume of 0.2 cm3/g to 1.4 cm3/g, wherein the total gas amount of hydrogen (H2) derived from terminal hydrogen of carbon, water (H2O) derived from an oxygen-containing functional group, carbon monoxide (CO), and carbon dioxide (CO2) detected from the porous carbon by temperature-programmed desorption gas analysis is 0.01-2.0 mmol/g.

Verfahren zum Diagnostizieren eines Katalysator-Zustands in einer Brennstoffzelle

NºPublicación:  DE102024210232A1 23/04/2026
Solicitante: 
BOSCH GMBH ROBERT [DE]
DE_102024210232_PA

Resumen de: DE102024210232A1

Die vorliegende Erfindung betrifft ein Verfahren zum Diagnostizieren des Zustands mindestens eines Katalysators (20), der in Brennstoffzellen, insbesondere in Hochtemperatur-Brennstoffzellen oder in Festoxid-Brennstoffzellen, vorgesehen wird, die in Form mindestens eines Stacks seriell angeordnet werden, aufweisend die folgenden Schritte:- Einstellen eines stabilen Betriebszustands, insbesondere eines thermisch stabilen Betriebspunkts, des Stacks;- Abschalten oder Herunterfahren der Last des Stacks in einen Leerlaufzustand, insbesondere auf Null;- Messen und Auswerten-- der Leerlaufspannung pro Brennstoffzelle und-- der am Ausgang des Stacks noch auftretenden Konzentration des am Eingang des Stacks zugeführten gasförmigen Brennstoffs.

CELL FOR AN ELECTROCHEMICAL ENERGY CONVERTER

NºPublicación:  WO2026082265A1 23/04/2026
Solicitante: 
ROBERT BOSCH GMBH [DE]
WO_2026082265_A1

Resumen de: WO2026082265A1

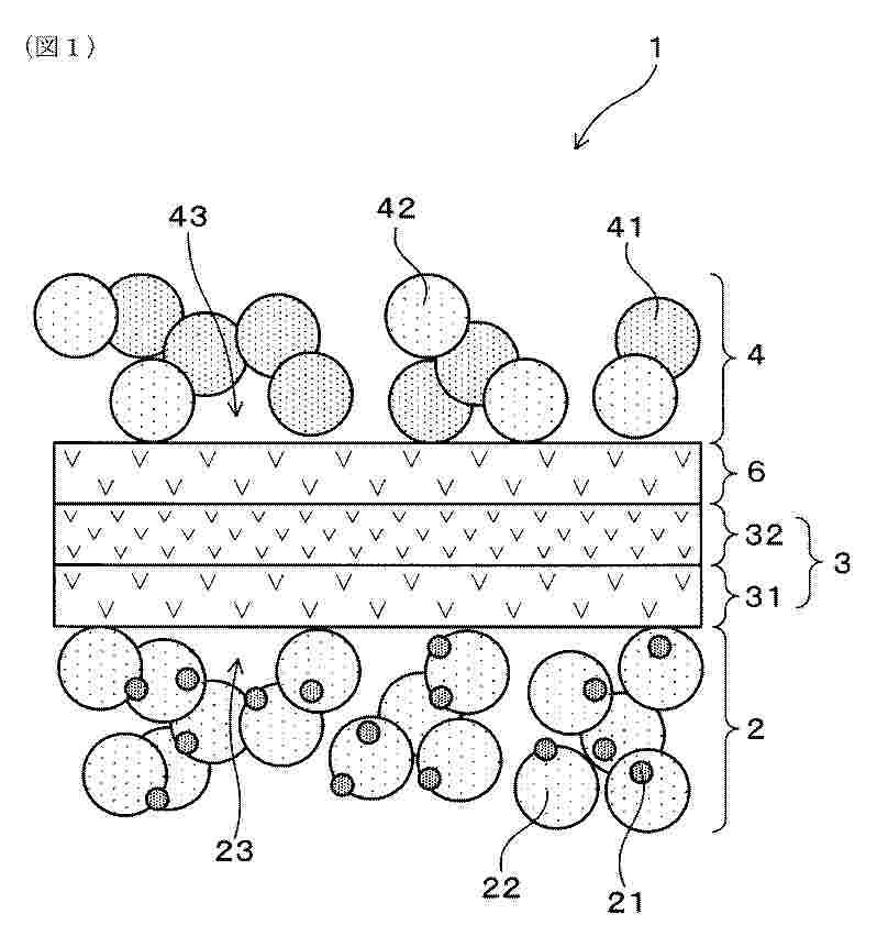
The present invention relates to a method (100) for producing a cell (200) for an electrochemical energy converter (300), the method (100) comprising: - arranging (101) a terrace seal (201) in a recess (203) formed by a frame terrace (205) of a frame (207) for encompassing a membrane electrode assembly (MEA) (209) of the cell (200), wherein the frame (207) comprises a frame body (211) and the frame terrace (205), wherein a height of the frame terrace (205) is smaller than a height of the frame body (211), wherein the terrace seal (201) comprises a first part (213) and a second part (215), wherein a height of the second part (215) of the terrace seal (201) is smaller than a height of the first part (213) of the terrace seal (201), wherein the first part (213) of the terrace seal (201) protrudes in height direction over an upper level (217) of the recess (203), and wherein the second part (215) of the terrace seal (201) protrudes in height direction beneath the upper level (217) of the recess, - combining (103) the MEA (209) and the frame (207), thereby pressing the first part (213) of the terrace seal (201) in the recess (203) using the MEA (209), - arranging (105) a first bipolarplate (219) on an upper side of the MEA (209) and the frame (207), - arranging (107) a second bipolarplate (221) on a lower side of the MEA (209) and the frame (207).

Verfahren zur Überwachung eines Brennstoffzellensystems und Brennstoffzellensystem

NºPublicación:  DE102024210041A1 23/04/2026
Solicitante: 
BOSCH GMBH ROBERT [DE]
DE_102024210041_PA

Resumen de: DE102024210041A1

Die Erfindung geht aus von einem Verfahren (10a; 10b; 10c) zur Überwachung eines Brennstoffzellensystems (12a; 12b; 12c), welches zumindest einen Brennstoff in ein Abgas umsetzt, welches aus dem Brennstoffzellensystem (12a; 12b; 12c) abgeführt wird, wobei in zumindest einem Verfahrensschritt eine Brennstoffmenge in dem Abgas charakterisiert wird.Es wird vorgeschlagen, dass zur Charakterisierung der Brennstoffmenge in zumindest einem ersten Ermittlungsschritt (14a; 14b; 14c) ein Sauerstoffparameter des Abgases an einer ersten Ermittlungsstelle ermittelt wird und in zumindest einem weiteren Ermittlungsschritt (16a; 16b; 16c) ein weiterer Wert des Sauerstoffparameters an einer weiteren Ermittlungsstelle ermittelt wird.

METHOD AND DEVICE FOR PREDICTING CURRENT-VOLTAGE CHARACTERISTICS

NºPublicación:  US20260110743A1 23/04/2026
Solicitante: 
NISSHINBO HOLDINGS INC [JP]
Nisshinbo Holdings Inc.
US_20260110743_A1

Resumen de: US20260110743A1

0000 A method of predicting current-voltage characteristics of the present invention includes a first step of performing an RRDE measurement to obtain an actual measured value of the electrode current, a second step of solving Equation (1) below regarding a concentration distribution of oxygen molecules and hydrogen peroxide molecules on an electrode surface of a fuel cell and obtaining a calculated value the electrode current, a third step of performing mathematical optimization of a calculated value such that a difference between the calculated value and the actual measured values is reduced, and a fourth step of substituting the calculated value after the mathematical optimization into a Butler-Volmer equation to obtain an activation voltage under a condition that the electrode reaction is in equilibrium and obtaining the current-voltage characteristics, in which the calculated value obtained in the second step is the sum of electrode currents for each active site, 0000 Equation ⁢ 1 ∂ ∂ t C = D ⁢ ∂ 2 ∂ x 2 C + KC = O ( 1 ) (C is a concentration distribution, D is the diffusion coefficient, and K is the reaction rate constant).

HYDROGEN FUEL CELL SHIP WITH HYDROGEN TUBE TRAILER APPLIED THERETO

NºPublicación:  WO2026084084A1 23/04/2026
Solicitante: 
VINSSEN CO LTD [KR]
\uC8FC\uC2DD\uD68C\uC0AC \uBE48\uC13C
WO_2026084084_A1

Resumen de: WO2026084084A1

The present disclosure relates to a hydrogen fuel cell ship comprising: a hydrogen fuel cell; a fuel chamber which is located on a deck of the hydrogen fuel cell ship and is partitioned by one or more fuel chamber partition walls; and a hydrogen supply unit which supplies hydrogen to the hydrogen fuel cell from a hydrogen fuel container located in the fuel chamber, wherein the fuel chamber comprises: a hydrogen fuel container fixing portion comprising a twist lock foundation installed on the deck of the hydrogen fuel cell ship; the hydrogen fuel container loaded on the hydrogen fuel container fixing portion; and a buffering space formed between the fuel chamber partition walls spaced apart from the side surface of the hydrogen fuel container.

HIGH PERFORMANCE HYBRID POLYACRYLONITRILE COMPOSITES MEMBRANES

NºPublicación:  WO2026082841A1 23/04/2026
Solicitante: 
SYENSQO SPECIALTY POLYMERS ITALY S P A [IT]
POLITECNICO DI TORINO [IT]
WO_2026082841_A1

Resumen de: WO2026082841A1

The present invention pertains to a process for the manufacture of a hybrid organic/inorganic composite, to a polymer electrolyte membrane based on said hybrid and to uses of said electrolyte membrane in various applications, particularly in electrochemical applications.

Sensor zur Erfassung zum Nachweis mindestens einer vorbestimmten Komponente in einem mehrere Komponenten enthaltenden gasförmigen Fluid

NºPublicación:  DE102024210134A1 23/04/2026
Solicitante: 
BOSCH GMBH ROBERT [DE]
DE_102024210134_PA

Resumen de: DE102024210134A1

Es wird ein Sensor (10) zum Nachweis mindestens einer vorbestimmten Komponente in einem mehrere Komponenten enthaltenden gasförmigen Fluid (12) vorgeschlagen. Der Sensor (10) umfasst ein Sensorelement (20) mit mindestens einer beheizbaren Messmembran (22) in einem Messraum (16), einer Referenzmembran (32) in einem Referenzraum (34) und mit mindestens einer elektrischen Messbrücke (48), wobei der Sensor (10) weiterhin zur Erfassung eines elektrischen Widerstands der Messbrücke (48) ausgebildet ist, wobei der Sensor (10) weiterhin zur Erfassung eines auf die Messbrücke (48) einwirkenden Drucks basierend auf dem erfassten elektrischen Widerstand der Messbrücke (48) ausgebildet ist, wobei die Messbrücke (48) auf der Messmembran (22) und/oder der Referenzmembran (32) und/oder einer Zusatzmembran (60) angeordnet ist. Weiterhin wird ein Brennstoffzellensystem (62) mit einem Sensor (10) vorgeschlagen.

ELECTROCHEMICAL CELL SYSTEM INCLUDING HIGH DENSITY COLUMN MODULE ARCHITECTURE

NºPublicación:  US20260110102A1 23/04/2026
Solicitante: 
BLOOM ENERGY CORP [US]
Bloom Energy Corporation
US_20260110102_A1

Resumen de: US20260110102A1

0000 An electrochemical column module includes a column support, columns of electrochemical cells arranged in a row and disposed on the column support, electrical contacts configured to electrically connect the columns to a power source, a first conduit housing, a second conduit housing, an inlet conduit that extends through the first conduit housing and is fluidly connected to the columns, and an outlet conduit that extends through the second conduit housing and is fluidly connected to the columns.

FUEL CELL SYSTEM

NºPublicación:  US20260112665A1 23/04/2026
Solicitante: 
HONDA MOTOR CO LTD [JP]
US_20260112665_A1

Resumen de: US20260112665A1

0000 A fuel cell system including a plurality of fuel cells, and an electronic control unit configured to control the plurality of fuel cells. The electronic control unit includes a microprocessor and a memory connected to the microprocessor, and each of the plurality of fuel cells includes a temperature detection part configured to detect a temperature of the each of the plurality of fuel cells. The microprocessor is configured to perform the controlling including controlling the plurality of fuel cells such that all of the plurality of fuel cells perform a predetermined warm-up operation when the temperature detected by the temperature detection part of at least one of the plurality of fuel cells is equal to or lower than a predetermined temperature, after a startup of the plurality of fuel cells.

Device and Method for Controlling Operation of Fuel Cell Stack

NºPublicación:  US20260112668A1 23/04/2026
Solicitante: 
HYUNDAI MOTOR CO LTD [KR]
KIA CORP [KR]
Hyundai Motor Company
Kia Corporation
US_20260112668_A1

Resumen de: US20260112668A1

An apparatus may comprise a battery, a fuel cell stack, a processor, and a memory storing at least one instruction. The instruction, when executed by the processor communicating with the memory, may cause the apparatus to detect a coolant temperature of the fuel cell stack and a state of charge (SOC) of the battery, determine a temperature difference between the coolant temperature and a target coolant temperature and determine an SOC difference between the SOC and a target SOC, determine, based on the temperature difference and SOC difference, a control voltage of the fuel cell stack, determine, based on a ratio of an actual current to a reference current of the fuel cell stack, a deterioration index associated with the fuel cell stack, adjust, based on the deterioration index, the control voltage, and perform, based on the adjusted control voltage, at least one operation of the fuel cell stack.

ELECTRICAL AND FLUID INTERCONNECTOR FOR AN ELECTROCHEMICAL REACTOR

NºPublicación:  WO2026082595A1 23/04/2026
Solicitante: 
COMMISSARIAT ENERGIE ATOMIQUE [FR]
COMMISSARIAT A L'ENERGIE ATOMIQUE ET AUX ENERGIES ALTERNATIVES
WO_2026082595_A1

Resumen de: WO2026082595A1

The present invention relates to an electrical and fluid interconnector (7) for a reactor for the electrolysis of water or carbon dioxide at high temperature, for the co-electrolysis of water also at high temperature with carbon dioxide, or for a solid oxide fuel cell, comprising an interconnection plate (8), a first end plate (9) and a second end plate (11), all of which are formed in one piece from sheet metal, the first end plate (9) and the second end plate (11) each comprising in particular a central through-hole (C1, C2), the second end plate (11) geometrically differing from the first end plate (9) only in that the central through-hole (C2) of the second end plate (11) is rotated by 90 degrees relative to the central through-hole (C1) of the first end plate (9). The invention also relates to a stack layer, to a stack and to a method for manufacturing such a stack.

ANION EXCHANGE MEMBRANE AND METHOD FOR OBTAINING SAME

NºPublicación:  WO2026082546A1 23/04/2026
Solicitante: 
MICHELIN & CIE [FR]
COMPAGNIE GENERALE DES ETABLISSEMENTS MICHELIN
WO_2026082546_A1

Resumen de: WO2026082546A1

The invention relates to an anion exchange membrane containing a crosslinked ionomer consisting of polymer chains bearing ionic groups which are attached to the polymer chains via a group derived from the cycloaddition reaction between a 1,3-dipolar compound and an unsaturated polymer, the 1,3-dipolar compound being an aromatic nitrile oxide substituted with an imidazole function, the unsaturated polymer being a polymer containing monomer units of a diene, part of the imidazolium ionic groups being each connected by an alkanediyl chain to an imidazolium ionic group distinct from another polymer chain constituting the ionomer. The invention also relates to a method for obtaining said membrane. The membrane is intended for use in a fuel cell or electrolyzer.

MANUFACTURING METHOD FOR ELECTROLYTE SHEET, ELECTROLYTE SHEET AND SOLID OXIDE BATTERY

Nº publicación: WO2026082145A1 23/04/2026

Solicitante:

CHINA PETROLEUM & CHEM CORP [CN]
SINOPEC DALIAN RES INST PETROLEUM & PETROCHEMICALS CO LTD [CN]
\u4E2D\u56FD\u77F3\u6CB9\u5316\u5DE5\u80A1\u4EFD\u6709\u9650\u516C\u53F8
\u4E2D\u77F3\u5316\uFF08\u5927\u8FDE\uFF09\u77F3\u6CB9\u5316\u5DE5\u7814\u7A76\u9662\u6709\u9650\u516C\u53F8

WO_2026082145_A1

Resumen de: WO2026082145A1

The present invention relates to a manufacturing method for an electrolyte sheet, an electrolyte sheet and a solid oxide battery. The manufacturing method of the present invention comprises the following steps: 1) providing a raw material composition, wherein the raw material composition comprises an oxide powder and a crystal phase stabilizer powder, and the oxide, in a pure state, substantially exists in the form of a crystal phase that is stable at room temperature; 2) grinding the raw material composition to obtain a ground composition, wherein the particle size DV(50) of the oxide powder in the raw material composition is set to be A1, the particle size DV(50) of the ground composition is set to be B, and then B/A1=0.53-0.67; 3) forming the ground composition into a sheet; and 4) sintering the sheet, so as to obtain an electrolyte sheet comprising grains formed by stabilizing the oxide by the crystal phase stabilizer. The manufacturing method of the present invention shortens the production process, improves the production efficiency, and is more suitable for commercial production.

traducir