Ministerio de Industria, Turismo y Comercio LogoMinisterior
 

Alerta

Resultados 496 resultados
LastUpdate Última actualización 05/05/2026 [06:49:00]
pdfxls
Solicitudes publicadas en los últimos 15 días / Applications published in the last 15 days
previousPage Resultados 375 a 400 de 496 nextPage  

VEHICLE WITH REVERSIBLE FUEL CELL SYSTEM AND METHOD OF OPERATION

NºPublicación:  US20260112664A1 23/04/2026
Solicitante: 
RTX CORP [US]
US_20260112664_A1

Resumen de: US20260112664A1

0000 A method of operation is provided during which hydrogen fuel is produced using a reversible fuel cell system onboard a vehicle while the vehicle is stationary and/or docked. The reversible fuel cell system receives water and input electricity to produce the hydrogen fuel. The hydrogen fuel is stored onboard the vehicle. Output electricity is generated using the reversible fuel cell system while the vehicle is moving. The reversible fuel cell system receives the hydrogen fuel stored onboard the vehicle and air to generate the output electricity.

燃料電池スタック

NºPublicación:  JP2026068114A 22/04/2026
Solicitante: 
トヨタ自動車株式会社
JP_2026068114_A

Resumen de: US20260106182A1

0000 In a fuel cell stack including multiple cells that are stacked, a first cell includes a membrane electrode assembly, a frame, a pair of separators that sandwiches the membrane electrode assembly held by the frame, and an elastic body including a base portion and multiple column portions protruding from the base portion. A first separator included in the first cell includes a groove portion on a first surface. The base portion of the elastic body is disposed in the groove portion. The base portion covers a bottom surface of the groove portion, and at least some of the column portions are disposed along a direction in which the groove portion extends. In a flow passage space for a coolant, tip ends of the column portions of the elastic body disposed in the groove portion of the first separator are in contact with a second separator included in a second cell.

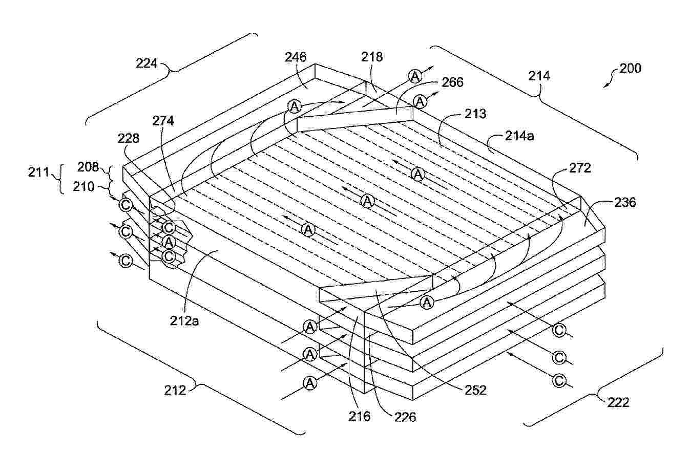
ELECTROLYSIS SYSTEM FOR THE PRODUCTION OF A SYNTHESIS GAS

NºPublicación:  EP4728120A1 22/04/2026
Solicitante: 
AVL LIST GMBH [AT]
WO_2025039019_PA

Resumen de: WO2025039019A1

The present invention relates to an electrolysis system (10), comprising: - an electrolysis cell stack (100) with a cathode portion (110) which has a cathode supply portion (112) and a cathode discharge portion (114), and with an anode portion (120) which has an anode supply portion (122) and an anode discharge portion (124), - an anode gas port (202) fluidically coupled to the anode supply portion (112) by means of an anode supply connection (200) for supplying anode gas to the anode portion (120), - an anode discharge port (316) fluidically coupled to the anode discharge portion (124) by means of an anode discharge connection (300) for discharging anode exhaust gases produced by the electrolysis cell stack (100), - a cathode supply port (502) fluidically coupled to the cathode supply portion (112) by means of a cathode supply connection (500n) for supplying cathode gas to the cathode portion (110), and - a cathode discharge port (612) fluidically coupled to the cathode discharge portion (114) by means of a cathode discharge connection (600) for discharging synthesis gas produced by the electrolysis cell stack (100).

REACTOR SYSTEM AND METHOD OF OPERATING

NºPublicación:  EP4729165A1 22/04/2026
Solicitante: 
AEROSPACE CARBON SOLUTIONS LLC [US]
Aerospace Carbon Solutions LLC
EP_4729165_PA

Resumen de: EP4729165A1

0001 A reactor (100) system and methods of operating are described herein. In some approaches, the system comprises a reactor body (120) defining an internal cavity and a three-dimensional structure (112) disposed in the internal cavity. The three-dimensional structure (112) comprises an ionic conductor. A power supply (124) is coupled to the three-dimensional structure (112) generate an ionic current in the three-dimensional structure (112) to control a temperature of the reactor (100). In some embodiments, the three-dimensional structure (112) comprises multi-layer structure with alternating layers of the ionic conductor and the electronic conductor. In some embodiments, the system comprises a controller in operative communication with the power supply (124). The controller may control the amount of heat energy input to the reactor (100) by adjusting the parameters of the power supply (124). In some embodiments, a catalyst is disposed in the three-dimensional structure (112).

SOLID OXIDE STACK WITH OPEN AIR FLOW CHANNELS

NºPublicación:  EP4730446A1 22/04/2026
Solicitante: 
KOREA INST ENERGY RES [KR]
EP_4730446_PA

Resumen de: EP4730446A1

Disclosed is a solid oxide stack. The solid oxide stack according to the present invention includes: a module formed by stacking a plurality of unit cells; an upper manifold and a lower manifold installed to support a top surface and a bottom surface of the module, respectively; wherein each unit cell includes a cell frame with a central opening, an air electrode current collector, a solid oxide cell, and a fuel electrode current collector sequentially stacked and seated within the central opening, an interconnect formed on the cell frame having a fuel flow channel on one surface and an air flow channel on the opposite surface, a cell sealant positioned at the interface between the cell frame and the solid oxide cell, and a fuel electrode sealant positioned at the interface between the cell frame and the interconnect; and wherein the air flow channel opens to at least one side of the module. According to the present invention, the stack provides a removable modular unit structure without requiring an air electrode sealant, allowing defective or aged cells to be easily replaced without affecting the stack's overall performance. This simplifies maintenance, extends the stack's lifespan, and reduces operational costs.

ELECTROCHEMICAL ROD REACTOR

NºPublicación:  EP4730451A1 22/04/2026
Solicitante: 
VOLTSTORAGE GMBH [DE]
EP_4730451_PA

Resumen de: EP4730451A1

The invention provides an electrochemical rod reactor (100, 200), comprising a first porous electrode material (10) at an inside of the electrochemical rod reactor and a second porous electrode material (20) at an outside of the electrochemical rod reactor; and an ionic exchange membrane (30) separating the first and the second porous electrode materials; wherein the first porous electrode material is configured to allow a first fluid to contact the ionic exchange membrane at an inner surface of the ionic exchange membrane and the second porous electrode material is configured to allow a second fluid to contact the ionic exchange membrane at an outer surface of the ionic exchange membrane; and wherein the first and second porous electrode materials are electrically conductive.

MANAGING TRANSITION OF A FUEL CELL VEHICLE TO A HOT OPERATING MODE

NºPublicación:  EP4729339A1 22/04/2026
Solicitante: 
VOLVO TRUCK CORP [SE]
EP_4729339_PA

Resumen de: EP4729339A1

0001 A system and method for controlling transition of a fuel cell vehicle from a normal operating mode to a hot operating mode comprising a fuel saving operating mode. The method comprises determining a required value of a traction power from the fuel cell system for the fuel cell vehicle; determining a net electric power output value of the fuel cell system based on a fuel cell system power output and a cooling electrical power value; and controlling the fuel cell vehicle to transition from the normal operating mode to the hot operating mode via a first transition mode or via a second transition mode so that the net electric power output value is equal to the required value of the traction power and a coolant inlet temperature at a coolant inlet of a fuel cell stack of a fuel cell system of the fuel cell vehicle is equal to a hot coolant temperature.

MANAGING DEGRADATION IN HOT MODE OPERATION OF A FUEL CELL VEHICLE

NºPublicación:  EP4729338A1 22/04/2026
Solicitante: 
VOLVO TRUCK CORP [SE]
EP_4729338_PA

Resumen de: EP4729338A1

0001 A system and method of controlling operation of a fuel cell vehicle comprising a fuel cell system comprising a fuel cell stack. The method comprises obtaining route data of a route for the vehicle that comprises at least one section of the route wherein switching from a hot operating mode to a normal operating mode can be performed; when a state of health (SoH) of the fuel cell stack is within a target SoH and the vehicle assumes the hot operating mode, controlling the vehicle to either assume the normal operating mode or remain operating in the hot operating mode during the section of the route, based on an expected degradation of the fuel cell stack due to switching between the hot and normal operating modes and an expected degradation of the fuel cell stack due to the vehicle remaining operating in the hot operating mode when passing the section of the route.

MANAGING TRANSITION OF A FUEL CELL VEHICLE TO A HOT OPERATING MODE

NºPublicación:  EP4729340A1 22/04/2026
Solicitante: 
VOLVO TRUCK CORP [SE]
EP_4729340_PA

Resumen de: EP4729340A1

A system and method for controlling transition of a fuel cell vehicle from a normal operating mode to a hot operating mode when a power demand from a fuel cell system of the fuel cell vehicle increases. The method comprises determining a required value of a traction power from the fuel cell system for the fuel cell vehicle; determining a net electric power output value of the fuel cell system based on a fuel cell system power output and a cooling electrical power value; and controlling the fuel cell vehicle to transition from the normal operating mode to the hot operating mode by increasing the net electrical power output from a first fuel cell system output level threshold level to a second fuel cell system output level threshold level beyond which an increase in the fuel cell power output results in a decrease in the net electric power output value.

REDOX FLOW BATTERY

NºPublicación:  EP4730449A1 22/04/2026
Solicitante: 
CENTRE NAT RECH SCIENT [FR]
UNIV DE LORRAINE [FR]
EP_4730449_PA

Resumen de: EP4730449A1

The invention relates to Redox flow battery comprising at least one electrochemical cell (CEC), a further electrochemical cell (SEC), an electrode disposed or arranged within each electrochemical half-cell, an ion-exchange membrane separating the two electrochemical half-cells of each electrochemical cell and circulating means arranged to circulate a first electrolytic media intended to be received in the battery through an electrochemical half-cell (FCEHC) of each of the at least one electrochemical cell and through an electrochemical half-cell (FSEHC) of the further electrochemical cell. One electrochemical half-cell (SSEHC) of SEC comprises at least one redox couple My/Mx insoluble in a second electrolytic media intended to be received in the SSEHC, according to formula 1 My + pe- ↔ Mx, formula 1, wherein x and y are oxidation number. The FSEHC is arranged to reduce an oxidized state Cb to a reduced state Cc, and conversely, of at least one redox couple Cb/Cc comprised in the first electrolytic media according to formula 2 Cb + ne- ↔ Cc, formula 2, wherein b and c are oxidation number. An absolute potential difference |ΔE1| between a redox potential E(Cb/Cc) of the at least one couple Cb/Cc, in a given or predetermined first electrolytic media, and a redox potential E(My/M<

燃料電池システム

NºPublicación:  JP2026068066A 22/04/2026
Solicitante: 
株式会社豊田自動織機
JP_2026068066_A

Resumen de: JP2026068066A

【課題】複数の燃料電池モジュールを備える燃料電池システムにおいて、騒音の発生や燃料電池スタックの劣化を抑制する。【解決手段】複数の燃料電池モジュールFCMと、システム制御部Csとを備える燃料電池システムFCSにおいて、各燃料電池モジュールFCMは、エアコンプレッサACPと、調圧弁ARVと、モジュール制御部Cmとを備え、各モジュール制御部Cmに送られる前記目標発電電力は、通常発電制御時、燃料電池システムFCSの出力電力が目標出力電力に追従するように設定され、静音発電制御時、燃料電池システムFCSの出力電力が目標出力電力に追従するように、かつ、各調圧弁ARVにより酸化剤ガスが調圧されないように設定されている。【選択図】図1

CONTROLLING A FUEL CELL SYSTEM POWER OUTPUT

NºPublicación:  EP4729337A1 22/04/2026
Solicitante: 
VOLVO TRUCK CORP [SE]
EP_4729337_PA

Resumen de: EP4729337A1

A method and control system for a fuel cell system for a fuel cell vehicle comprising the fuel cell system comprising at least one fuel cell stack, and a cooling system. Processing circuitry of the control system may be configured to, for each fuel cell system power output in a plurality of fuel cell system power outputs, determine a cooling electrical power value indicative of cooling electrical power required to be supplied by the fuel cell system to the cooling system for rejecting output heat generated at least by the fuel cell system, determine a net electric power output value indicative of net electric power output that can be supplied from the fuel cell system to one or more electric power consumers when operating to produce the fuel cell system power output, and using the net electric power output value for determining a fuel cell system output level threshold for the fuel cell system.

Cooling system for fuel cells

NºPublicación:  GB2701245A 22/04/2026
Solicitante: 
JAGUAR LAND ROVER LTD [GB]

Resumen de: GB2701245A

A cooling system 250 for a fuel cell system 200 of a vehicle (Fig. 1, 1), comprising a water source, a pump 255 and at least one sprayer 259A connected to the pump and configured to spray water from the source onto at least one heat exchanger. The source may comprise a condenser 253 positioned in the path of fuel cell exhaust gases and a receptacle configured to collect condensed water from the condenser, wherein the water is pumped from the receptacle 254 to the sprayer, which sprays the water onto a heat exchanger 216. The condenser may be fluidly connected along an exhaust gas passage between a humidifier outlet 218 and a fuel gas exhaust vent 224. The system may comprise a pH corrector 252 to neutralise a water pH upstream of the sprayer. The heat exchanger may comprise an intake gas intercooler 216 for cooling fuel cell intake gas, and a coolant radiator of a coolant circuit of the system; subsets of sprayers may spray the intercooler and the radiator. A fuel cell system comprising the cooling system and a fuel cell 202. A vehicle comprising one of the systems. A method using the fuel cell system. Figure 2

燃料電池ユニット

NºPublicación:  JP2026068224A 22/04/2026
Solicitante: 
株式会社豊田自動織機
JP_2026068224_A

Resumen de: JP2026068224A

0001 【課題】電気部品への被水を抑制すること。 【解決手段】周壁24の内面24aには、受け板41を有する水受け部材40が設けられている。これによれば、筐体22の外部からボルト挿通孔30を介して筐体22の内部に水が浸入したとしても、ボルト挿通孔30から滴下される水を受け板41が受ける。そして、受け板41によって受けられた水は、水抜き孔47から排出される。このとき、水抜き孔47は、受け板41の孔形成縁46と周壁24の内面24aとによって区画されているため、水抜き孔47から排出される水は、周壁24の内面24aを伝って流れ易くなっている。したがって、ボルト挿通孔30から滴下された水が水受け部材40以外の電気部品の周囲の部品等に衝突して飛散しなくなるため、飛散した水が電気部品に掛かってしまうといった問題が回避される。 【選択図】図3

CARTRIDGE FOR MEMBRANE HUMIDIFIER AND MEMBRANE HUMIDIFIER COMPRISING SAME

NºPublicación:  EP4730448A1 22/04/2026
Solicitante: 
KOLON INC [KR]
EP_4730448_PA

Resumen de: EP4730448A1

The present disclosure relates to a cartridge for a membrane humidifier and a membrane humidifier including the same. The cartridge for a membrane humidifier includes a main body having a space in which a plurality of hollow fiber membranes are accommodated, a first window formed in one side of the main body and through which a wet gas is introduced, a second window formed in another side of the main body and through which the wet gas is discharged, and a recessed portion provided in a bottom surface of the main body and recessed upwards towards the center of the main body.

ELECTROCHEMICAL CELL AND METHOD AND SYSTEM FOR MANUFACTURING AN ASSEMBLY FOR THE ELECTROCHEMICAL CELL

NºPublicación:  EP4728572A1 22/04/2026
Solicitante: 
CELLCENTRIC GMBH & CO KG [DE]
WO_2024256503_PA

Resumen de: WO2024256503A1

The invention relates to a method for manufacturing an assembly for an electrochemical cell, wherein the assembly comprises at least the following structural components: a first plate (10; 10') for supplying and/or discharging fluid, a proton exchange membrane (42), a first electrode (31) arranged between the first plate and the proton exchange membrane, and a first gas diffusion layer (21) arranged between the first plate and the first electrode, and wherein the method comprises the steps of A) providing a base comprising only a portion of the structural components, in particular the first plate and/or the first gas diffusion layer; and B) assembling the assembly, wherein the assembling involves adding the remaining structural components; or the steps of a) providing a base that is different from the structural components; and b) assembling the assembly, wherein the assembling involves adding the structural components; wherein a casing is formed by applying one or more layers of moulding material (70-72) to the provided base, a strength of this moulding material increases after said application, and at least one layer of the moulding material forming the casing or at least a circumferential section of the casing is applied before step B) or b). The invention also relates to an electrochemical cell, in particular a fuel cell or electrolysis cell, a cell stack with cells of this type, as well as a method and a system for manufacturing assemblies for cells or cell stacks of thi

MANIFOLD FOR A FUEL CELL

NºPublicación:  EP4728578A1 22/04/2026
Solicitante: 
SAFRAN POWER UNITS [FR]
FR_3150049_PA

Resumen de: WO2024256300A1

The invention relates to a manifold (9) for a fuel cell configured to be supplied with an air flow (FA) and with a hydrogen flow (FH), the fuel cell comprising at least two stacks (E1-E8), each stack (E1-E8) comprising a plurality of electrochemical cells, the manifold (9) extending longitudinally along a manifold axis (XC) and vertically along a vertical axis (Z), the manifold (9) defining a body (90) comprising a first lateral face (F1) configured to interface with at least one stack (E1-E4) and a second lateral face (F2) configured to interface with at least one stack (E5-E8), the manifold (9) comprising a connection face (F3) comprising a first hydrogen connector (91a) configured to supply the at least one stack (E1-E4) from the first lateral face (F1) and a first air connector (92a) configured to supply the at least one stack (E1-E4) from the first lateral face (F1).

METHOD FOR PRODUCING A PLATE ASSEMBLY, PLATE ASSEMBLY AND CORRESPONDING ELECTROCHEMICAL CELL

NºPublicación:  EP4727773A2 22/04/2026
Solicitante: 
SCHAEFFLER TECHNOLOGIES AG [DE]
WO_2024255952_PA

Resumen de: WO2024255952A2

The invention relates to production of a plate assembly (2) of a stack (1) of electrochemical cells (3), wherein plates arranged parallel to one another are additively manufactured in planes oriented perpendicularly to the plates. The invention also relates to an electrochemical cell (3), in particular an electrochemical system in the form of an electrolyzer, with a cell stack (1) comprising two end plates (28, 29), between which at least one such plate assembly (2) and at least two polymer electrolyte membranes (34, 34') are arranged.

SYSTEMS AND METHODS FOR MANUFACTURING A FUEL CELL INTERCONNECT

NºPublicación:  EP4728580A2 22/04/2026
Solicitante: 
GE VERNOVA INFRASTRUCTURE TECH LLC [US]
WO_2024258722_PA

Resumen de: WO2024258722A2

The present disclosure generally relates to systems and methods comprising a bipolar plate interconnect. The bipolar plate interconnect includes a porous membrane metallurgically attached to a first side of a first stainless steel structure, and a nickel-phosphorous layer of non-uniform thickness positioned between the porous membrane and the stainless steel structure.

ELECTROCHEMICAL SYSTEM

NºPublicación:  EP4728122A1 22/04/2026
Solicitante: 
BOSCH GMBH ROBERT [DE]
WO_2024261031_PA

Resumen de: WO2024261031A1

The invention relates to an electrochemical system (1), in particular an electrolysis system, comprising at least two modules (2), in particular electrolysis modules, each comprising at least one stack (19) which is connected to a main supply line (4) via a supply line (3) for supplying a medium, in particular water, wherein a respective at least one valve (5, 6, 7) is arranged in the supply lines (3) for switching a bypass (8) a) for bypassing the respective module (2) and/or the at least one stack (19) of the module (2) and/or b) for limiting, in particular throttling, the through-flow in the direction of the respective module (2) or the at least one stack (19).

METHOD FOR PRODUCING A HALF-PLATE OF A BIPOLAR PLATE, BIPOLAR PLATE AND ELECTROCHEMICAL CELL

NºPublicación:  EP4728574A1 22/04/2026
Solicitante: 
SCHAEFFLER TECHNOLOGIES AG [DE]
WO_2024255939_PA

Resumen de: WO2024255939A1

The invention relates to a method for producing a half-plate (1) of a bipolar plate (1'), comprising the steps of: - rolling (V1) a sheet-metal strip (B), - wherein the rolling is carried out in at least one first region (2) of the sheet-metal strip (B) to a uniform first sheet thickness (d1) and in at least one second region (3) of the sheet-metal strip (B) to a uniform second sheet thickness (d2), - wherein the first sheet thickness (d1) is greater than the second sheet thickness (d2) and the first region (2) and the second region (3) are each of a flat form, - introducing (V2) into the at least one first region (2) a surface structure (5) in the form of channels, - cutting the sheet-metal strip (B) to detach the half-plate (1) from the sheet-metal strip (B), wherein the half-plate (1) has at least one first region (2) and one second region (3). The invention also relates to a bipolar plate and to an electrochemical cell.

EMBOSSING ROLLER, METHOD FOR THE PRODUCTION THEREOF, PLATE FOR AN ELECTROCHEMICAL SYSTEM, AND METHOD FOR PRODUCING A PLATE OF THIS TYPE

NºPublicación:  EP4728575A1 22/04/2026
Solicitante: 
REINZ DICHTUNGS GMBH [DE]
MATTHEWS INTERNATIONAL GMBH [DE]
WO_2024260744_PA

Resumen de: WO2024260744A1

The present invention relates to an embossing roller (210a, 210b) for embossing a plate (200) for an electrochemical system and to a method for the production thereof. It also relates to a plate (200) for an electrochemical system and to a method for the production thereof.

AEM ROLL-TO-ROLL INK FORMULATIONS AND PROCESSES FOR CO2 ELECTROLYZERS

NºPublicación:  EP4727992A1 22/04/2026
Solicitante: 
TWELVE BENEFIT CORP [US]
WO_2024259024_PA

Resumen de: WO2024259024A1

Provided herein are systems and methods for roll-to-roll deposition of membrane electrode assemblies (MEAs) and layers thereof. Embodiments of the systems and methods may be used for producing layers, including polymer electrolyte membranes (PEMs) and catalyst layers, of an MEA. In particular embodiments, the methods and systems may be used for producing anion-exchange membranes (AEMS). In other instances, the methods and systems may be used for producing cation-exchange membranes or bipolar membranes. Also provided are MEAs and layers thereof produced by the methods described herein. In some embodiments, the MEAs are configured for electrolysis and, in particular, for carbon oxide (COx) reduction. The methods and systems may also be employed for water electrolysis.

WATER SEPARATOR FOR SEPARATING WATER FROM A FLUID FLOW

NºPublicación:  EP4727670A1 22/04/2026
Solicitante: 
MANN & HUMMEL GMBH [DE]
WO_2024256161_PA

Resumen de: WO2024256161A1

The invention concerns a water separator (100) for separating water from a fluid flow, in particular from a gas flow of a fuel cell system, comprising at least a first separation stage (10) with a first flow-conducting region (18), which is connected to a fluid conduit (17). In the fluid conduit (17), a coarse water separator (20) is arranged. A separation region (22) is connected to a water outlet (24). The water separator (100) comprises at least a second separation stage (30) with a second flow-conducting region (38), wherein the second separation stage (30) is arranged downstream of the first separation stage (10). In this context, the second flow-conducting region (38) comprises at least one separation element (50, 60) which is exposed to the oncoming fluid flow.

SYSTEMS AND METHODS FOR THE COMPRESSING OF GRAPHITE

Nº publicación: EP4727706A1 22/04/2026

Solicitante:

MATTHEWS INTERNATIONAL GMBH [DE]

US_2024416553_PA

Resumen de: US2024416553A1

Systems and methods are described for the compression of graphite flakes to form a continuous graphite web. An example of such a system includes at least one hopper to provide graphite flakes and a set of rollers configured to compress the graphite flakes into a graphite web.

traducir