Ministerio de Industria, Turismo y Comercio LogoMinisterior
 

Alerta

Resultados 1601 resultados
LastUpdate Última actualización 20/03/2026 [07:15:00]
pdfxls
Publicaciones de los últimos 15 días/Last 15 days publications (excluidas pubs. CN y JP /CN and JP pubs. excluded)
previousPage Resultados 1200 a 1225 de 1601 nextPage  

BATTERY

NºPublicación:  US20260066304A1 05/03/2026
Solicitante: 
OHNO SANEYUKI [JP]
HUEBNER JAN FRYDERYK [JP]
ASAKURA RYO [JP]
SHIOTANI SHINYA [JP]
TOYOTA JIDOSHA KK [JP]
TOHOKU UNIV [JP]
OHNO Saneyuki,
Huebner Jan Fryderyk,
Asakura Ryo,
Shiotani Shinya,
TOYOTA JIDOSHA KABUSHIKI KAISHA,
TOHOKU UNIVERSITY
US_20260066304_PA

Resumen de: US20260066304A1

A battery with excellent cycle characteristics, the battery comprising a cathode layer, an electrolyte layer and an anode layer, wherein the cathode layer comprises a cathode active material and an add-in material; the cathode active material comprises a S element; the add-in material comprises a Cl element and at least one metal element selected from the group consisting of a Mn element, a Y element, a Sn element, a V element, a Nb element and a Ta element; and the add-in material is less than 10% by mass of the cathode layer.

ELECTRODE PLATE, ELECTRODE BODY, AND BATTERY

NºPublicación:  US20260066356A1 05/03/2026
Solicitante: 
PANASONIC ENERGY CO LTD [JP]
Panasonic Energy Co., Ltd
US_20260066356_PA

Resumen de: US20260066356A1

A disclosed electrode plate includes: a band-shaped core body having a first principal surface and a second principal surface; and an active material layer formed on each of the first principal surface and the second principal surface. The core body includes a double-side coated part on which the active material layer is formed on each of the first principal surface and the second principal surface, and an exposed part provided continuously with the double-side coated part and on which the active material layer is not formed at least on the first principal surface. The first principal surface on the exposed part has an identification indication part formed thereon in a region within 90% of an area located toward a center in a width direction of the core body.

HEAT EXCHANGE ASSEMBLY, BATTERY APPARATUS, ELECTRIC DEVICE AND ENERGY STORAGE DEVICE

NºPublicación:  WO2026045376A1 05/03/2026
Solicitante: 
CONTEMPORARY AMPEREX TECH CO LIMITED [CN]
\u5B81\u5FB7\u65F6\u4EE3\u65B0\u80FD\u6E90\u79D1\u6280\u80A1\u4EFD\u6709\u9650\u516C\u53F8
WO_2026045376_PA

Resumen de: WO2026045376A1

Embodiments of the present disclosure provide a heat exchange assembly, a battery apparatus, an electric device, and an energy storage device. The battery apparatus comprises a case assembly, a battery cell assembly, and a heat exchange assembly. The battery cell assembly is arranged in the case assembly. The heat exchange assembly is used for heat exchange with the battery cell assembly. The heat exchange assembly comprises rigid connectors and at least two flexible members, wherein the at least two flexible members are stacked, a heat exchange flow channel is formed between the flexible members, and the heat exchange flow channel is used for conducting a heat exchange medium. Each rigid connector is provided with a connection channel, the rigid connectors are connected to the flexible members, and the connection channels are communicated with the heat exchange flow channel. The heat exchange assembly of the battery apparatus provided in the embodiments of the present disclosure can be communicated with the outside by means of the rigid connectors, thereby realizing heat exchange with the battery cell assembly; moreover, the energy density of the battery apparatus can be improved, and the degree of fit between the heat exchange assembly and the case assembly and/or the battery cell assembly can also be improved, thereby improving the heat exchange efficiency and heat exchange effect of the heat exchange assembly.

LITHIUM METAL BATTERY CELL AND PREPARATION METHOD THEREFOR, PREPARATION METHOD FOR POSITIVE ELECTRODE SHEET, BATTERY APPARATUS AND ELECTRICAL APPARATUS

NºPublicación:  WO2026045319A1 05/03/2026
Solicitante: 
CONTEMPORARY AMPEREX TECH CO LIMITED [CN]
\u5B81\u5FB7\u65F6\u4EE3\u65B0\u80FD\u6E90\u79D1\u6280\u80A1\u4EFD\u6709\u9650\u516C\u53F8
WO_2026045319_PA

Resumen de: WO2026045319A1

A lithium metal battery cell and a preparation method therefor, a preparation method for a positive electrode sheet, a battery apparatus and an electrical apparatus. The lithium metal battery cell comprises a lithium metal negative electrode sheet, an electrolyte and a positive electrode sheet; the positive electrode sheet comprises a positive electrode current collector and a positive electrode active material film layer provided on at least one side of the positive electrode current collector; the positive electrode active material film layer comprises a lithium-conducting binder, a lithium salt, and a liquid plasticizer; and the film-like liquid plasticizer is comprised between the positive electrode active material film layer and the electrolyte.

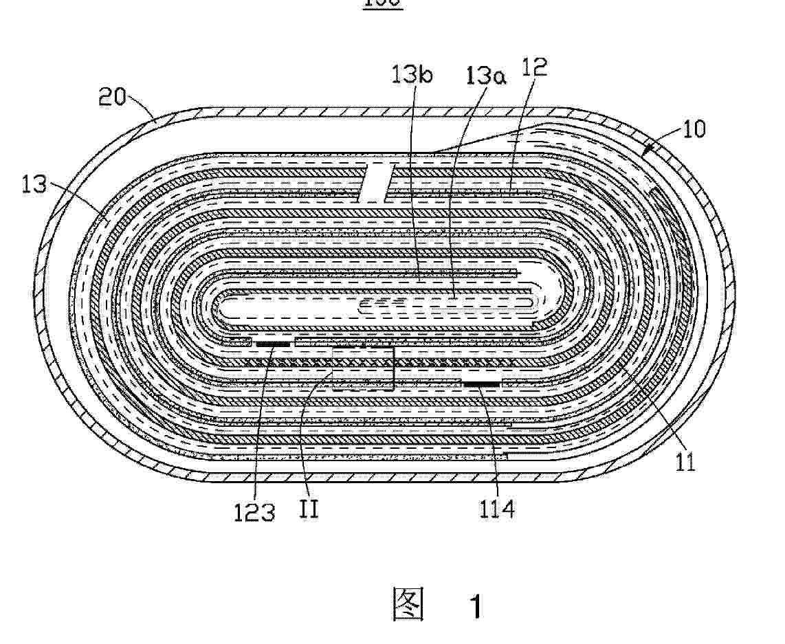
BATTERY CELL AND BATTERY PACK HAVING SAME, AND ELECTRIC DEVICE

NºPublicación:  WO2026045296A1 05/03/2026
Solicitante: 
BYD CO LTD [CN]
\u6BD4\u4E9A\u8FEA\u80A1\u4EFD\u6709\u9650\u516C\u53F8
WO_2026045296_PA

Resumen de: WO2026045296A1

A battery cell (100) and a battery pack having same, and an electric device. The battery cell (100) comprises a casing, a first terminal post (3), a second terminal post (4) and an electrical connector (5), wherein in a first direction, the first terminal post (3) and the second terminal post (4) are distributed at two ends of the casing; the electrical connector (5) is arranged on the casing; in the first direction, the electrical connector (5) and the second terminal post (4) are located at the same end of the casing; and the electrical connector (5) and the first terminal post (3) are electrically connected by means of an extension member (6) extending in the first direction in the casing.

POLYOL COMPOSITION AND PREPARATION METHOD THEREFOR, COMPOSITION FOR POLYURETHANE PREPARATION COMPRISING POLYOL COMPOSITION, AND BATTERY MODULE

NºPublicación:  US20260062510A1 05/03/2026
Solicitante: 
PUCORE CO LTD [KR]
PUCORE CO., LTD
US_20260062510_PA

Resumen de: US20260062510A1

A polyol composition, a composition for polyurethane preparation comprising the polyol composition, and a battery module according to the present invention comprise a compound represented by chemical formula 1 (see the description of the invention). In addition, the polyol composition according to the present invention comprises a first unit derived from at least one type of 1,4:3,6-dianhydrohexitol and a second unit derived from an alkylene oxide, and has a degree of unsaturation of 0.02 meq/g or less according to the following measurement method (see the description of the invention).

POSITIVE ELECTRODE ACTIVE MATERIAL FOR RECHARGEABLE LITHIUM BATTERY, AND METHOD FOR PREPARING THE SAME

NºPublicación:  US20260062317A1 05/03/2026
Solicitante: 
SAMSUNG SDI CO LTD [KR]
SAMSUNG SDI CO., LTD
US_20260062317_PA

Resumen de: US20260062317A1

Disclosed are a positive electrode active material for a rechargeable lithium battery and a method for preparing the same, a positive electrode active material including: a core particle comprising a lithium nickel-based composite oxide represented by Chemical Formula 11; and a coating layer located on a surface of the core particle and comprising one element or a combination thereof selected from the group consisting of Al, B, Ba, Ca, Ce, Co, Cr, Cu, Fe, Mg, Mn, Mo, Nb, Si, Sn, Sr, Ti, V, W, Y, Zn, and Zr, wherein the positive electrode active material has a value defined by Mathematical Formula 1 of greater than or equal to about 5.wherein, in Chemical Formula 11, 0.9≤a11≤1.2, 0.3≤x11<1, 0

METHOD FOR REMOVING BINDER FROM SPENT CATHODE ACTIVE MATERIAL

NºPublicación:  US20260062316A1 05/03/2026
Solicitante: 
NISSAN NORTH AMERICA INC [US]
MICHIGAN TECHNOLOGICAL UNIV [US]
NISSAN NORTH AMERICA, INC,
Michigan Technological University
US_20260062316_PA

Resumen de: US20260062316A1

A method is provided for removing a binder from a spent cathode active material. The method includes mixing the spent cathode active material with water to form a first mixture. The spent cathode active material includes cathode active material particles and the binder. The method further includes grinding the first mixture to separate the binder from the cathode active material particles, mixing the first mixture with a hydrocarbon liquid, agitating the hydrocarbon liquid and the first mixture and forming an oil phase and a water phase, and separating the oil phase from the water phase. The first mixture contains the cathode active material particles, the binder and the water. The oil phase contains the hydrocarbon liquid and the binder, and the water phase contains the cathode active material particles and the water.

ELECTROCHEMICAL WATER REMEDIATION TO REMOVE TRACE ORGANICS USING LITHIUM BATTERY CATHODE WASTE

NºPublicación:  US20260062321A1 05/03/2026
Solicitante: 
UCHICAGO ARGONNE LLC [US]
UCHICAGO ARGONNE, LLC
US_20260062321_PA

Resumen de: US20260062321A1

A method for electrochemical remediation of trace organic contaminants from water comprises pumping water containing a trace organic contaminant through an electrochemical cell comprising an anode and a cathode in circuit with a DC power source to apply an electric potential across the electrodes; wherein the anode contacts a catalyst for electrochemically degrading the trace organic contaminant; and the catalyst comprises a transition metal oxide (TMO) from waste lithium battery cathodes. An apparatus suitable for performing the method also is described.

PRISMATIC TYPE SECONDARY BATTERY AND MANUFACTURING METHOD THEREOF

NºPublicación:  US20260066400A1 05/03/2026
Solicitante: 
LG ELECTRONICS INC [KR]
LG ELECTRONICS INC
US_20260066400_PA

Resumen de: US20260066400A1

A prismatic type secondary battery includes an electrode assembly including an electrode tab, a pouch that accommodates the electrode assembly and includes a joint portion formed open at a location corresponding to the electrode tab, a prismatic can having one side open to accommodate the pouch, and a cap assembly including a metal current collector and inserted into the open side of the prismatic can, and in this case, the pouch includes the joint portion joined to the cap assembly while the electrode tab is connected to the metal current collector, and the prismatic type secondary battery improves the efficiency of an electrolyte injection process through a sealing structure in which a pouch accommodating an electrode assembly is inserted into a prismatic can and a joint portion of the pouch is joined to a cap assembly.

SECONDARY BATTERY AND METHOD FOR MANUFACTURING THE SAME

NºPublicación:  US20260066402A1 05/03/2026
Solicitante: 
SAMSUNG SDI CO LTD [KR]
SAMSUNG SDI CO., LTD
US_20260066402_PA

Resumen de: US20260066402A1

A secondary battery includes an electrode assembly including a first electrode, a second electrode, and a separator, an inner case including an upper opening of which a first surface is open, a lower opening of which a second surface facing the first surface is open, and a tubular inner sidewall surrounding the electrode assembly, an upper terminal plate joined to the upper opening and electrically coupled to the first electrode, a lower terminal plate joined to the lower opening and electrically coupled to the second electrode, and an outer case including a tubular outer sidewall surrounding the inner case, an upper part extending inwardly from the outer sidewall and joined to the upper terminal plate, and a lower part extending inwardly from the outer sidewall and joined to the lower terminal plate, wherein the inner case and the outer case include an insulating material.

FOLDING PROCESSING APPARATUS FOR BATTERY CELL AND BATTERY CELL MANUFACTURING METHOD USING THE SAME

NºPublicación:  US20260066401A1 05/03/2026
Solicitante: 
SK ON CO LTD [KR]
SK ON CO., LTD
US_20260066401_PA

Resumen de: US20260066401A1

A folding processing apparatus for a battery cell includes a first guide member defining a first folding line on a first surface of a sealing portion of a battery cell, a second guide member defining a second folding line on the first surface of the sealing portion, a first bending member defining the first folding line on a second surface of the sealing portion and bending the sealing portion along the second folding line, and a second bending member bending the sealing portion by 180 degrees along the first folding line.

HIGH VOLTAGE COMPONENT PERIODIC CONDITIONING WAKEUP BASED ON REAL TIME WEATHER

NºPublicación:  US20260066398A1 05/03/2026
Solicitante: 
FCA US LLC [US]
FCA US LLC
US_20260066398_PA

Resumen de: US20260066398A1

A high voltage component temperature conditioning system for an electrified powertrain of an electrified vehicle includes a high voltage component, an ambient temperature sensor, a weather information controller, and a supervisory controller. The high voltage component generates a high voltage component status signal based on a status of the high voltage component. The ambient temperature sensor senses an ambient temperature and generates an ambient temperature signal indicative of the sensed ambient temperature. The weather information controller receives weather information and generates a weather signal indicative of the weather information. The supervisory controller: receives the ambient temperature signal and the weather signal; and calculates a next periodic wakeup timer based on the ambient temperature signal and the weather signal.

SECONDARY BATTERY

NºPublicación:  US20260066405A1 05/03/2026
Solicitante: 
SAMSUNG SDI CO LTD [KR]
SAMSUNG SDI CO., LTD
US_20260066405_PA

Resumen de: US20260066405A1

The present invention relates to a secondary battery, and the technical problem to be solved is to provide a secondary battery having the reduced thickness, having no thickness deviation by regions due to high dimensional accuracy, and being capable of improving the strength of a cell bottom portion and cell side portions (a long side portion and a short side portion) and the cooling efficiency. To this end, disclosed is a secondary battery comprising: an electrode assembly; a case in which the electrode assembly is accommodated; and a cap assembly coupled to the case for sealing the case. The case comprises a bottom portion, a long side portion bent and extending from the bottom portion, a short side portion bent and extending from the long side portion, and a side bent portion provided between the long side portion and the short side portion, wherein the side bent portion has a radius of curvature increasing as it goes farther away from the bottom portion.

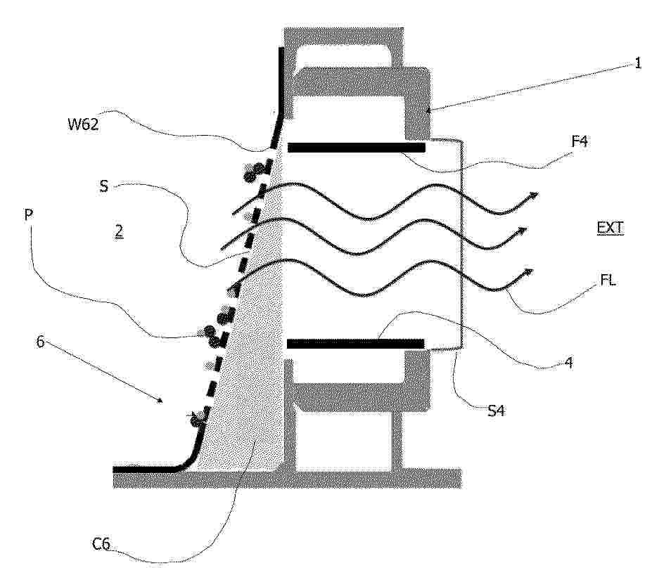
BATTERY PACK

NºPublicación:  US20260066382A1 05/03/2026
Solicitante: 
TOYOTA JIDOSHA KK [JP]
TOYOTA JIDOSHA KABUSHIKI KAISHA
US_20260066382_PA

Resumen de: US20260066382A1

A battery pack includes a battery stack and a band body that binds battery cells of the battery stack between the battery stack and a cooler that cools the battery cells. In the battery pack, a plurality of heat conductive sheets is provided between the battery cells and the band body and between the cooler and the band body. Between the battery cells and the band body, one end portion of each curved heat conductive sheet is brought into surface contact with and joined to the battery cells, and another end portion thereof is brought into surface contact with and joined to the band body. Thereby, even when a curve or the like arises on the band body and distances between the battery cells and the band body vary, since elastic deformation of the heat conductive sheets follows, deterioration of cooling efficiency for the stacked battery cells can be restrained.

VEHICLE

NºPublicación:  US20260066376A1 05/03/2026
Solicitante: 
TOYOTA JIDOSHA KK [JP]
TOYOTA JIDOSHA KABUSHIKI KAISHA
US_20260066376_PA

Resumen de: US20260066376A1

The vehicle is provided with a circuit portion capable of transmitting thermal energy to the air conditioner by flowing the coolant warmed by the water heater to the air conditioner side, a circuit portion capable of transmitting thermal energy to the battery device side by flowing the coolant warmed by the water heater to the battery device side, and a flow rate adjusting valve capable of adjusting the flow rate of the coolant flowing to these circuit portions, and the control unit controls the flow rate adjusting valve, based on the measurement result of the first thermometer for the coolant flowing through the circuit portion to which the thermal energy is supplied from the circuit portion via the heat exchanger from the circuit portion, the state of the circuit portion and the circuit portion is determined.

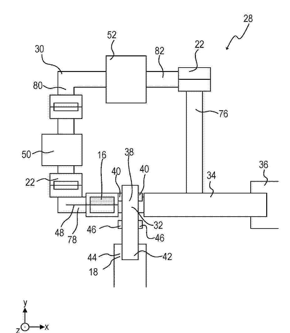
POWER STORAGE DEVICE

NºPublicación:  US20260066385A1 05/03/2026
Solicitante: 
TOYOTA JIDOSHA KK [JP]
TOYOTA JIDOSHA KABUSHIKI KAISHA
US_20260066385_PA

Resumen de: US20260066385A1

A power storage device includes a plurality of power storage cells, a first heat conduction member, a second heat conduction member, a first connecting member, and a second connecting member. The first heat conduction member faces a portion on one side of a safety valve in a second direction. The second heat conduction member faces a portion on another side of the safety valve in the second direction. The first connecting member is provided between the valve mounting surface of each power storage cell disposed in odd-numbered positions from one end side power storage cell to another end side power storage cell, and the first heat conduction member. The second connecting member is provided between the valve mounting surface of each power storage cell disposed in even-numbered positions from the one end side power storage cell to the other end side power storage cell, and the second heat conduction member.

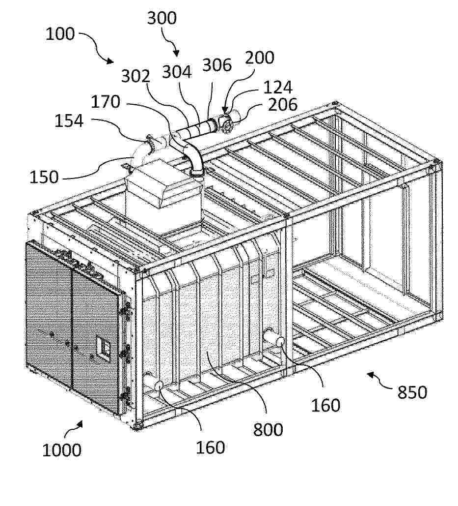
ELECTRIC POWER INTEGRATED CLIMATE CONTROL UNIT, AND TRANSPORT CLIMATE CONTROL SYSTEM THEREOF

NºPublicación:  US20260061952A1 05/03/2026
Solicitante: 
THERMO KING LLC [US]
THERMO KING LLC
US_20260061952_PA

Resumen de: US20260061952A1

A transport climate control unit (CCU) includes an internal space, an outer housing containing the internal space, a climate control circuit, and a rechargeable electrical power source. The climate control circuit is located in the internal space. The internal space includes a first compartment defined by the outer housing. The rechargeable electrical power source is located in the first compartment of the outer housing. The rechargeable electrical power source is configured to supply electrical power that operates the climate control circuit to climate condition a climate controlled space. A transport climate control system includes a transport climate control unit attached to a transport unit.

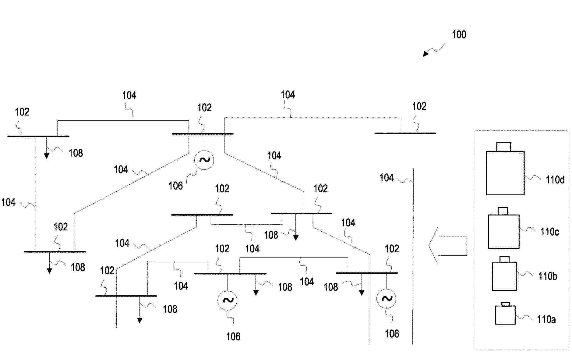
LARGE-SCALE BATTERY ENERGY STORAGE SYSTEM SITING AND SIZING FOR PARTICIPATION IN WHOLESALE ENERGY MARKET USING HYPERPARAMETER OPTIMIZATION

NºPublicación:  US20260066658A1 05/03/2026
Solicitante: 
SIEMENS CORP [US]
Siemens Corporation
US_20260066658_PA

Resumen de: US20260066658A1

According to a method to aid installation of large-scale BESS in a power network, a hyperparameter optimization engine generates a feasible configuration of BESS defined by location and sizing parameters subject to an installation constraint. A power system simulation engine conducts an energy market simulation for the power network with the generated configuration over a defined simulation horizon to determine a configuration value. The power system simulation engine comprises one or more subroutines characterizing the impact of the BESS on the market clearing mechanism, to compute an expected generation cost associated with the BESS. The configuration value is determined based on the expected generation cost and a total installation cost of the BESS. The hyperparameter optimization engine is iteratively executed to generate an updated configuration based on the configuration values of previous configurations, to determine a final configuration of BESS defined by a set of optimal location and sizing parameters.

PORTABLE POWER CASE WITH HEAT-RESISTANT MATERIAL

NºPublicación:  US20260066682A1 05/03/2026
Solicitante: 
LAT ENTPR INC D/B/A MEDIPAK ENERGY SYSTEMS [US]
LAT Enterprises, Inc., d/b/a MediPak Energy Systems
US_20260066682_PA

Resumen de: US20260066682A1

Systems, methods, and articles for a portable power case are disclosed. The portable power case is comprised of at least one battery and at least one PCB. The portable power case has at least two access ports, at least two leads, or at least one access port and at least one lead and at least one USB port. The portable power case is operable to supply power to an amplifier, a radio, a wearable battery, a mobile phone, and a tablet. The portable power case is operable to be charged using solar panels, vehicle batteries, AC adapters, non-rechargeable batteries, and generators.The portable power case provides for modularity that allows the user to disassemble and selectively remove the batteries installed within the portable power case housing.

SECONDARY BATTERY, MANUFACTURING METHOD FOR SECONDARY BATTERY, AND ELECTRICAL APPARATUS

NºPublicación:  WO2026045537A1 05/03/2026
Solicitante: 
NINGDE AMPEREX TECH LIMITED [CN]
\u5B81\u5FB7\u65B0\u80FD\u6E90\u79D1\u6280\u6709\u9650\u516C\u53F8
WO_2026045537_PA

Resumen de: WO2026045537A1

The present application relates to the technical field of energy storage. Specifically disclosed are a secondary battery, a manufacturing method for a secondary battery, and an electrical apparatus. The secondary battery comprises an electrode assembly, the electrode assembly comprising a first electrode sheet, a second electrode sheet, a separator and a filler. The first electrode sheet comprises a first current collector and a first active material layer, the second electrode sheet comprises a second current collector and a second active material layer, and the separator is arranged between the first active material layer and the second active material layer. The first active material layer is provided with recesses, each recess comprising a recess opening and a recess wall, and the other side of the separator facing the positions of the recess openings corresponding to the second active material layer. The filler comprises filling parts, the filling parts being located in the recesses, and the filling parts covering at least part of the recess walls. The filler can separate lithium dendrites precipitated in the recesses from the separator, so as to restrict the growth of the lithium dendrites in the recesses in a direction toward the separator, thereby reducing the likelihood that lithium dendrites pierce separators.

NEGATIVE ELECTRODE MATERIAL, PREPARATION METHOD THEREFOR, AND USE THEREOF

NºPublicación:  WO2026045528A1 05/03/2026
Solicitante: 
CHINA FAW CO LTD [CN]
\u4E2D\u56FD\u7B2C\u4E00\u6C7D\u8F66\u80A1\u4EFD\u6709\u9650\u516C\u53F8
WO_2026045528_A1

Resumen de: WO2026045528A1

The present application relates to the field of batteries, and in particular to a negative electrode material, a preparation method therefor, and a use thereof. The negative electrode material comprises: a substrate and a modification material layer provided on the surface of the substrate, wherein the substrate comprises hard carbon and graphite covering the hard carbon; the chemical formula of a modification material in the modification material layer is MoOx-MoyN, wherein the value of x is 2-3, and the value of y is 1-2. Compared with a conventional graphite negative electrode material, the negative electrode material has good fast charging performance and long-cycle interfacial electrochemical stability.

CHARGING CONTROL METHOD, ELECTRONIC DEVICE, STORAGE MEDIUM, AND PROGRAM PRODUCT

NºPublicación:  WO2026045561A1 05/03/2026
Solicitante: 
HUAWEI TECH CO LTD [CN]
\u534E\u4E3A\u6280\u672F\u6709\u9650\u516C\u53F8
WO_2026045561_PA

Resumen de: WO2026045561A1

The embodiments of the present application relate to the technical field of charging. Provided are a charging control method, an electronic device, a storage medium, and a program product, which can improve the available capacity of a battery while improving the safety and service life of the battery. The charging control method comprises: when a battery is charged in a constant-voltage mode with a first voltage value as a charging voltage value, if the voltage value of the battery is less than or equal to a first voltage threshold value and a charging current value is less than or equal to a first current threshold value, increasing the charging voltage value to a second voltage value, wherein the second voltage value is greater than the first voltage value, and the first voltage threshold value is less than the first voltage value; when the battery is charged in the constant-voltage mode with the first voltage value as the charging voltage value, if a first condition is met, stopping the charging of the battery; and when the battery is charged in the constant-voltage mode with the second voltage value as the charging voltage value, if a second condition is met, stopping the charging of the battery.

BATTERY CELL, BATTERY DEVICE, AND ELECTRIC DEVICE

NºPublicación:  WO2026044746A1 05/03/2026
Solicitante: 
CONTEMPORARY AMPEREX TECH CO LIMITED [CN]
\u5B81\u5FB7\u65F6\u4EE3\u65B0\u80FD\u6E90\u79D1\u6280\u80A1\u4EFD\u6709\u9650\u516C\u53F8
WO_2026044746_PA

Resumen de: WO2026044746A1

A battery cell, a battery device, and an electric device, relating to the technical field of batteries. At least one end of a casing in a first direction is provided with an opening. An electrode assembly is at least partially accommodated in the casing. At least part of a positive electrode sheet and at least part of a negative electrode sheet of the electrode assembly are stacked in a second direction, and the second direction is parallel to a thickness direction of a first side wall portion and intersects with the first direction. An end cover closes the opening and is welded to the first side wall portion to form a first connecting portion. The first side wall portion comprises a first region, and the first region is located on the side of the first connecting portion facing the electrode assembly. The ratio of the number of first dies in the first region to the number of all dies in the first region is greater than 50%, and the ratio of the dimension of the first dies extending in the first direction to a maximum dimension of the first dies in the second direction ranges from 0.2 to 5. The cracking of the first connecting portion is reduced by means of the first region.

ELECTROCHEMICAL APPARATUS AND ELECTRONIC APPARATUS

Nº publicación: WO2026044712A1 05/03/2026

Solicitante:

NINGDE AMPEREX TECH LIMITED [CN]
\u5B81\u5FB7\u65B0\u80FD\u6E90\u79D1\u6280\u6709\u9650\u516C\u53F8

WO_2026044712_A1

Resumen de: WO2026044712A1

The present application provides an electrochemical apparatus and an electronic apparatus. The electrochemical apparatus of the present application comprises a positive electrode sheet and an electrolyte. The electrolyte comprises a compound represented by formula (I), and the positive electrode sheet contains a lithium transition metal composite oxide, which has a P6(3)mc crystal structure. In the present application, by means of a synergistic effect of the compound represented by formula I in the electrolyte and the lithium transition metal composite oxide having a P63mc crystal structure in the positive electrode sheet, cycle capacity attenuation of the electrochemical apparatus under a high voltage can be significantly mitigated, and growth in the thickness of the electrochemical apparatus during cycling can be significantly inhibited.

traducir