Ministerio de Industria, Turismo y Comercio LogoMinisterior
 

Alerta

Resultados 1604 resultados
LastUpdate Última actualización 11/11/2025 [07:13:00]
pdfxls
Publicaciones de los últimos 15 días/Last 15 days publications (excluidas pubs. CN y JP /CN and JP pubs. excluded)
previousPage Resultados 1250 a 1275 de 1604 nextPage  

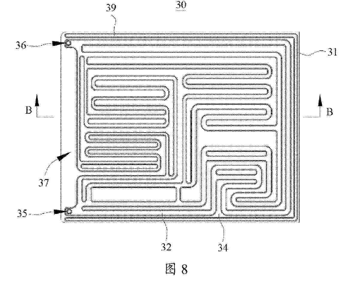
BATTERY MODULE SYSTEMS, ASSEMBLIES, AND METHODS OF MANUFACTURE

NºPublicación:  EP4639680A1 29/10/2025
Solicitante: 
ELECTRIC POWER SYSTEMS INC [US]
Electric Power Systems, Inc
KR_20250127127_PA

Resumen de: WO2024138193A1

A battery module can comprise a housing and a plurality of cells disposed within the housing. The housing can be designed and configured to prevent thermal runaway propagation to an adjacent battery module of a battery system including a plurality of the battery module. Stated another way, the battery module can be hermetically sealed from an external environment with the exclusion of a vent port that routes any gas or debris from a thermal runaway event away from the battery module.

SPIROBISINDANE POLYMERS OF INTRINSIC MICROPOROSITY AND METHODS OF MAKING

NºPublicación:  EP4637732A1 29/10/2025
Solicitante: 
SEPION TECH INC [US]
Sepion Technologies, Inc
KR_20250133679_A

Resumen de: US2024262960A1

The invention describes spirobisindane polymers of intrinsic microporosity for use as separators in electrochemical cells.

DETERMINATION OF A CHARGE AMOUNT OF A SOLID ELECTROLYTE BOUNDARY PHASE OF A BATTERY CELL

NºPublicación:  EP4641721A1 29/10/2025
Solicitante: 
SIEMENS AG [DE]
Siemens Aktiengesellschaft
EP_4641721_PA

Resumen de: EP4641721A1

Es wird ein Verfahren zur Ermittlung einer Ladungsmenge Q<sub>SEI</sub>(t) einer Feststoff-Elektrolyt-Grenzphase (SEI) einer Batteriezelle (1) vorgeschlagen, wobei die Batteriezelle (1) eine positive und negative Elektrode (11, 12) aufweist, und an die Batteriezelle (1) eine zeitabhängige Spannung V(t) angelegt wird. Das Verfahren ist wenigstens durch folgende Schritte gekennzeichnet:- Ermitteln einer Ruhespannung V<sub>0</sub>(t) der Batteriezelle (1);- Ermitteln einer Ladungsmenge Q<sub>+</sub>(t) der positiven Elektrode (11);- Ermitteln einer Ladungsmenge Q_(t) der negativen Elektrode (12) mittels der ermittelten Ladungsmenge der positiven Elektrode Q<sub>+</sub>(t) (11) und der ermittelten Ruhespannung V<sub>0</sub>(t); und- Ermitteln der Ladungsmenge Q<sub>SEI</sub>(t) der Feststoff-Elektrolyt-Grenzphase (SEI) mittels den ermittelten Ladungsmengen Q<sub>+</sub>(t), Q<sub>-</sub>(t) der Elektroden (11, 12).Weiterhin betrifft die Erfindung ein Verfahren zur Regelung eines Formierungsprozesses einer Batteriezelle (1), ein Herstellungsverfahren einer Batteriezelle (1) sowie eine Vorrichtung zur Regelung eines Formierungsprozesses einer Batteriezelle (1).

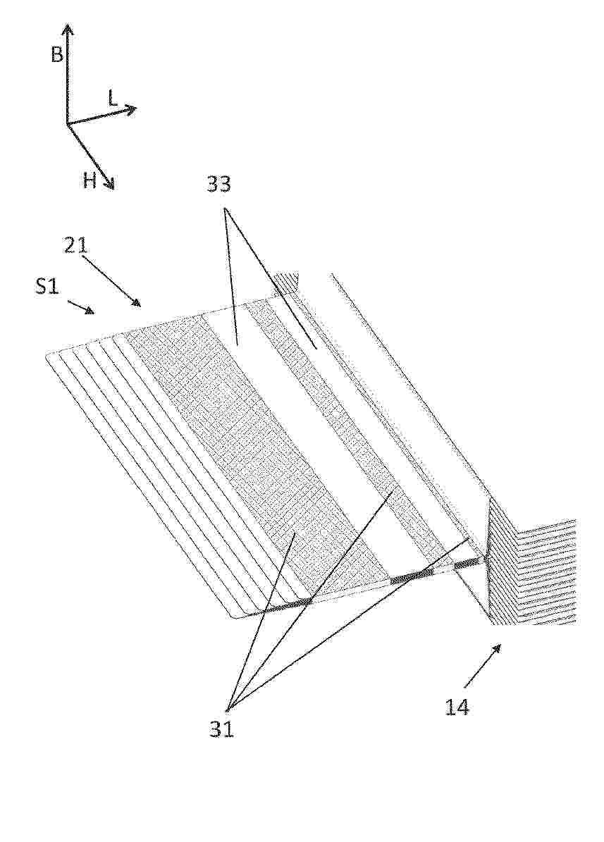
BATTERY SYSTEM INCLUDING IMPROVED CELL COVER

NºPublicación:  EP4641788A1 29/10/2025
Solicitante: 
SAMSUNG SDI CO LTD [KR]
Samsung SDI Co., Ltd
EP_4641788_PA

Resumen de: EP4641788A1

The present disclosure refers to a battery system (100) including a plurality of battery cells (12) arranged along a stacking direction, wherein each of the battery cells (12) includes a venting side with a venting exit (14) for discharging a venting gas stream (V), a cover element (20) covering the plurality of battery cells (12) at the venting sides to protect the battery cells (12) from the venting gas stream (V), wherein the cover element includes a plurality of individual cell covers, each individual cell cover covering one battery cell of the plurality of battery cells, wherein neighboring individual cell covers are separated from each other by slits penetrating through the cover element such that each individual cell cover is adapted to get torn away individually from the covered battery cell by the pressure of the venting gas stream (V) discharged from the covered venting exit.

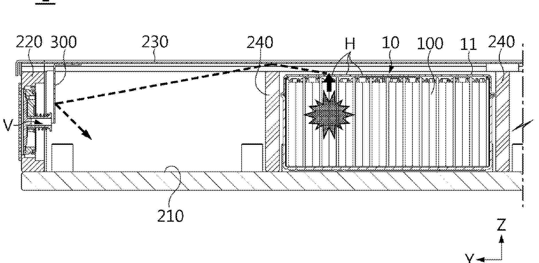
BATTERY SYSTEM, ELECTRIC VEHICLE AND METHOD FOR ASSEMBLING THE BATTERY SYSTEM

NºPublicación:  EP4641800A1 29/10/2025
Solicitante: 
SAMSUNG SDI CO LTD [KR]
Samsung SDI Co., Ltd
EP_4641800_PA

Resumen de: EP4641800A1

The present disclosure refers to a battery system (100). The battery system (100) includes a battery pack (10), a cell contacting unit, CCU, carrier (18) and a heat resistant cell protection cover (20). The battery pack (10) includes a plurality of battery cells (12) each having a pair of electrode terminals (14) and a venting valve (16) disposed on a terminal side of the battery cells (12), wherein the terminal side of each of the battery cells (12) faces a first side of the battery pack (10) along a z-direction. The CCU carrier (18) is disposed on the terminal side of each of the battery cells (12). The heat resistant cell protection cover (20) is arranged between the CCU carrier (18) and the battery cells (12), wherein the heat resistant cell protection cover (20) covers the venting valves (16) of the battery cells (12) and is adapted to rupture if venting products are ejected through a venting valve (16) from an inside of one of the battery cells (12).

ELECTRODE ASSEMBLY WITH LOCALLY BENDABLE CONDUCTORS

NºPublicación:  EP4641812A1 29/10/2025
Solicitante: 
CELLFORCE GROUP GMBH [DE]
Cellforce Group GmbH
EP_4641812_PA

Resumen de: EP4641812A1

Die Erfindung betrifft eine Elektrodenanordnung, insbesondere für eine Batteriezelle, aufweisend mindestens ein Elektrodenpaket mit einer Vielzahl von Anodenfolien und Kathodenfolien, welche durch Separatorfolien voneinander getrennt sind, wobei die Anodenfolien endseitig Anodenableiter und die Kathodenfolien endseitig Kathodenableiter aufweisen, welche entlang einer Längenrichtung an gegenüberliegenden Seiten des Elektrodenpakets hinausragen, wobei die Anodenableiter an einer ersten Seite hinausragen und an mindestens zwei durch mindestens einen Biegeabschnitt voneinander beabstandeten Verbindungsabschnitten miteinander verbunden sind und/oder wobei die Kathodenableiter an einer zweiten Seite des Elektrodenpakets hinausragen und an mindestens zwei durch mindestens einen Biegeabschnitt voneinander beabstandeten Verbindungsabschnitten miteinander verbunden sind. Des Weiteren betrifft die Erfindung eine Batteriezelle und ein Verfahren zum Herstellen von Batteriezellen.

SUPRAMOLECULAR BINDERS

NºPublicación:  EP4639648A2 29/10/2025
Solicitante: 
CONAMIX INC [US]
Conamix Inc
KR_20250124189_PA

Resumen de: TW202439663A

The present disclosure provides aqueous binders that address challenges associated with simple linear polymer binders. In some embodiments, a binder includes Lewis acid sites and Lewis base sites that chemically interact. Different species, such as two different types of polymers or a linear polymer and particle (e.g., made of a different polymer), can be used. A first species may have only Lewis acid sites in (e.g., on) it and a second species may have only Lewis base sites in (e.g., on) it. In some embodiments, linear polymer comprising Lewis base sites (e.g., in its backbone) and polymer particles comprising Lewis acid sites are used to form a supramolecular binder where the Lewis acid sites and the Lewis base sites are chemically interacting. In some embodiments, cationic and anionic polymers are used to form a binder with chemically interacting Lewis acid sites and Lewis base sites.

ANODE FOR ELECTROCHEMICAL DEVICE

NºPublicación:  EP4641652A1 29/10/2025
Solicitante: 
LG ENERGY SOLUTION LTD [KR]
LG Energy Solution, Ltd
EP_4641652_A1

Resumen de: EP4641652A1

Disclosed is a negative electrode for an electrochemical device. The negative electrode is obtained through a dry process by using composite particles including binder particles satisfying a predetermined particle diameter range, and thus shows a uniform distribution of binder polymer in the negative electrode active material layer. Therefore, the negative electrode shows high binding force of the negative electrode ingredients and provides the negative electrode active material layer with excellent durability and shape stability. In addition, a high level of adhesion force is realized between the negative electrode active material layer and the current collector.

POSITIVE ELECTRODE ACTIVE MATERIAL FOR SECONDARY BATTERY

NºPublicación:  EP4641686A1 29/10/2025
Solicitante: 
L&F CO LTD [KR]
L&F Co., Ltd
EP_4641686_A1

Resumen de: EP4641686A1

The present invention provides a cathode active material for secondary batteries, which comprises a transition metal, has a residual lithium content on the particle surface of 1 wt% or less, and a BET surface area of 0.4 m<sup>2</sup>/g or more.

BATTERY CASE

NºPublicación:  EP4641797A1 29/10/2025
Solicitante: 
POSCO CO LTD [KR]
POSCO Co., Ltd
EP_4641797_PA

Resumen de: EP4641797A1

The present invention provides a battery case comprising: a side wall portion installed to surround side surfaces of a reception space; and stacked modules each having a battery module received therein, the multiple stacked modules being stacked and installed in a height direction in the reception space, wherein the stacked modules include: a first stacked module connected to the side wall portion and installed to block the lower portion of the reception space; and at least one second stacked module disposed at the upper side of the first stacked module.

POSITIVE ELECTRODE ACTIVE MATERIAL FOR LITHIUM SECONDARY BATTERY, MANUFACTURING METHOD OF SAME, AND LITHIUM SECONDARY BATTERY COMPRISING SAME

NºPublicación:  EP4641667A1 29/10/2025
Solicitante: 
RES INST IND SCIENCE & TECH [KR]
POSCO FUTURE M CO LTD [KR]
Research Institute of Industrial Science & Technology,
Posco Future M Co., Ltd
EP_4641667_PA

Resumen de: EP4641667A1

The present invention relates to a positive electrode active material for a lithium secondary battery, which comprises:a core including a layered lithium transition metal oxide containing 60 mol% or more of nickel (Ni) based on the total moles of transition metals; and a coating layer disposed on the core and comprising cobalt (Co), aluminum (Al), or a combination thereof, wherein the positive electrode active material is composed of a single particle, and the coating layer is formed in an island-type structure.

METHOD FOR DISPOSAL OF WASTE BATTERY

NºPublicación:  EP4641756A1 29/10/2025
Solicitante: 
POSCO HOLDINGS INC [KR]
POSCO CO LTD [KR]
POSCO Holdings Inc,
POSCO Co., Ltd
EP_4641756_A1

Resumen de: EP4641756A1

The present disclosure relates to a method for processing a waste battery including: providing a waste battery; discharging the waste battery; and crushing the discharged waste battery, wherein the discharging of the waste battery has a discharge rate of 0.5 Voltage/min or less, and satisfies Equation 1: 0.1≤dischargerate×expansionamount×maximumtemperature≤50.0 (the discharge rate represents the discharge rate Voltage/min at the discharging of the waste battery, and the expansion amount mm and the maximum temperature °C respectively represent the expansion amount and the maximum temperature of the waste battery in the discharging of the waste battery.)

OPTIMIZED COATING PROCESS

NºPublicación:  EP4640320A1 29/10/2025
Solicitante: 
CELLFORCE GROUP GMBH [DE]
Cellforce Group GmbH
EP_4640320_PA

Resumen de: EP4640320A1

Die Erfindung betrifft ein Verfahren zum Aufbringen von mindestens einem flüssigen und/oder pulverförmigen und/oder granulatförmigen Gemisch auf mindestens ein Substrat, wobei das Gemisch in mindestens einen Spaltbereich zwischen mindestens zwei rotierenden Walzen eingebracht wird, wobei die Walzen durch mindestens zwei Folien einer Dosiereinheit zumindest bereichsweise bedeckt werden, wobei das Gemisch in einen Dosierbereich zwischen den beiden Folien der Dosiereinheit hineingeleitet und von der mindestens einen Dosiereinheit in den Spaltbereich zwischen den mindestens zwei Walzen eingebracht wird, wobei das Gemisch nach dem Verlassen der Dosiereinheit und bei einem Verpressen; oder nach dem Verpressen durch die mindestens zwei Walzen auf das mindestens eine Substrat aufgebracht wird oder je nach Ausführung als Film auf einer der Walzen angeordnet wird, um im späteren Prozess auf ein Substrat übertragen zu werden. Des Weiteren betrifft die Erfindung eine Vorrichtung zum Beschichten von mindestens einer Seite mindestens eines Substrats mit einem Gemisch.

A GAS TREATMENT ARRANGEMENT AND TRANSPORTABLE TEST ARRANGEMENT

NºPublicación:  EP4641229A1 29/10/2025
Solicitante: 
PROVENTIA OY [FI]
Proventia Oy
EP_4641229_PA

Resumen de: EP4641229A1

A gas treatment arrangement (100) for a transportable test chamber (800) of an electric component (510) comprising: a channel portion (102) configured to be connectable with the test chamber (800) and comprises a gas cleaning apparatus (300); wherein the gas cleaning apparatus comprises an oxidation catalyst (304) and a particulate filter (306). The gas cleaning apparatus (300) further comprising a temperature control arrangement (302) arranged upstream of the oxidation catalyst (304) and the particulate filter (306), wherein the temperature control arrangement is configured to control temperature of a first gas stream from the test chamber (800).

METHOD AND SYSTEM FOR DETERMINING CONNECTIVITY FAULTS IN ENERGY STORAGE SYSTEMS

NºPublicación:  EP4641236A1 29/10/2025
Solicitante: 
VITO NV [BE]
VITO NV
EP_4641236_PA

Resumen de: EP4641236A1

The system of the invention comprises energy storage cells and detection and control circuits and is configured such that connectivity faults can be determined both in the cell connections, being the connections between the energy storage cells, and in the control connections, being the connections between each energy storage cell and the detection and control circuit. Moreover the system and method of the invention allow to discriminate between connectivity faults in control and cell connections and allow to determine the location of the connectivity fault(s) .

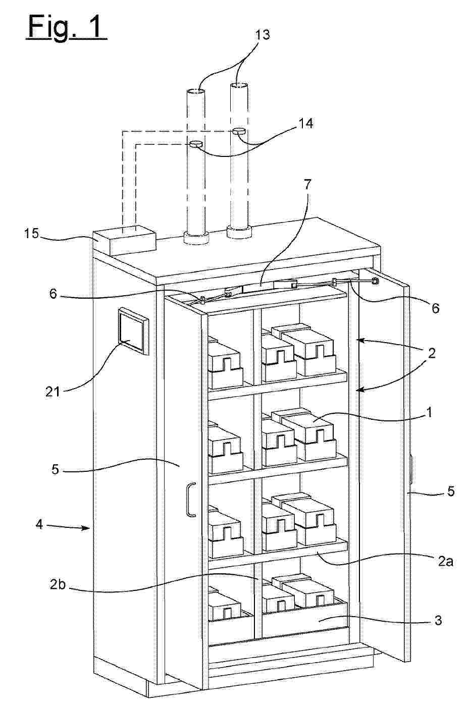
PRESSURE RELIEF DEVICE IN STORAGE AREAS

NºPublicación:  EP4641792A1 29/10/2025
Solicitante: 
DUEPERTHAL SICHERHEITSTECHNIK GMBH & CO KG [DE]
D\u00FCperthal Sicherheitstechnik GmbH & Co.KG
EP_4641792_PA

Resumen de: EP4641792A1

Die Erfindung betrifft einen Sicherheitsschrank, insbesondere Brandschutzschrank zur Aufnahme von Gefahrstoffen (1), vorzugsweise Batterieschrank zur Aufnahme und Lagerung von Hochleistungsbatterien wie Lithium-Ionen-Batterien, mit einem Schrankkorpus (4) sowie zumindest einer an den Schrankkorpus (4) angeschlossenen oder hiermit wechselwirkenden Schranktür (5), wobei der Sicherheitsschrank wenigstens zwei separate Lagerbereiche (2, 3) aufweist, dadurch gekennzeichnet, dass die Lagerbereiche (2, 3) vorzugsweise thermisch voneinander getrennt sind, wobei die jeweiligen Lagerbereiche (2, 3) zumindest eine zugehörige Druckentlastungseinrichtung (8) aufweisen.

POSITIVE ACTIVE MATERIAL FOR RECHARGEABLE LITHIUM BATTERY, AND RECHARGEABLE LITHIUM BATTERY INCLUDING SAME

NºPublicación:  EP4641666A1 29/10/2025
Solicitante: 
POSCO FUTURE M CO LTD [KR]
Posco Future M Co., Ltd
EP_4641666_A1

Resumen de: EP4641666A1

The present exemplary embodiments relate to a positive electrode active material for a lithium secondary battery, and a lithium secondary battery including the same. The positive electrode active material for a lithium secondary battery according to an exemplary embodiment includes: a metal oxide in the form of a single particle; and a coating layer positioned on the surface of the metal oxide, wherein a concentration of lithium in a 2/5 to 3/5 thickness area based on the total thickness of the coating layer has a lower value than a concentration of lithium in the metal oxide.

CATHODE ACTIVE MATERIAL FOR RECHARGEABLE LITHIUM BATTERY, AND RECHARGEABLE LITHIUM BATTERY COMPRISING SAME

NºPublicación:  EP4641665A1 29/10/2025
Solicitante: 
POSCO FUTURE M CO LTD [KR]
Posco Future M Co., Ltd
EP_4641665_A1

Resumen de: EP4641665A1

The present exemplary embodiments relate to a positive electrode active material for a lithium secondary battery, and a lithium secondary battery including the same. The positive electrode active material for a lithium secondary battery according to an exemplary embodiment includes: a metal oxide which is in the form of a single particle and includes a layered structure; and a coating layer which is positioned on the surface of the metal oxide and includes a layered structure, wherein an average interplanar distance value of the layered structure included in the coating layer is smaller than an average interplanar distance value of the layered structure included in the metal oxide.

CATHODE ACTIVE MATERIAL FOR LITHIUM SECONDARY BATTERY, AND LITHIUM SECONDARY BATTERY COMPRISING SAME

NºPublicación:  EP4641664A1 29/10/2025
Solicitante: 
POSCO FUTURE M CO LTD [KR]
Posco Future M Co., Ltd
EP_4641664_A1

Resumen de: EP4641664A1

The present exemplary embodiments relate to a positive electrode active material for a lithium secondary battery, and a lithium secondary battery including the same. The positive electrode active material for a lithium secondary battery according to an exemplary embodiment includes: a metal oxide in the form of a single particle; and a coating layer positioned on the surface of the metal oxide, wherein the coating layer includes a plurality of stripe shapes including a protruding portion based on a cross section in a length direction.

POSITIVE ELECTRODE ACTIVE MATERIAL FOR LITHIUM SECONDARY BATTERY, METHOD FOR PREPARING SAME, AND LITHIUM SECONDARY BATTERY

NºPublicación:  EP4641663A1 29/10/2025
Solicitante: 
SAMSUNG SDI CO LTD [KR]
SAMSUNG SDI CO., LTD
EP_4641663_PA

Resumen de: EP4641663A1

Disclosed are a positive electrode active material for a rechargeable lithium battery, a preparation method thereof and a rechargeable lithium battery, the positive electrode active material for a rechargeable lithium battery including a first positive electrode active material in a form of secondary particles including a lithium nickel-cobalt-aluminum-based composite oxide and formed by agglomerating a plurality of primary particles, wherein at least a portion of the primary particles is oriented radially; and a second positive electrode active material in a form of secondary particles including a lithium nickel-cobalt-aluminum-manganese-based composite oxide, and formed by agglomerating a plurality of primary particles, wherein an average particle diameter of secondary particles of the first positive electrode active material is larger than an average particle diameter of the secondary particles of the second positive electrode active material.

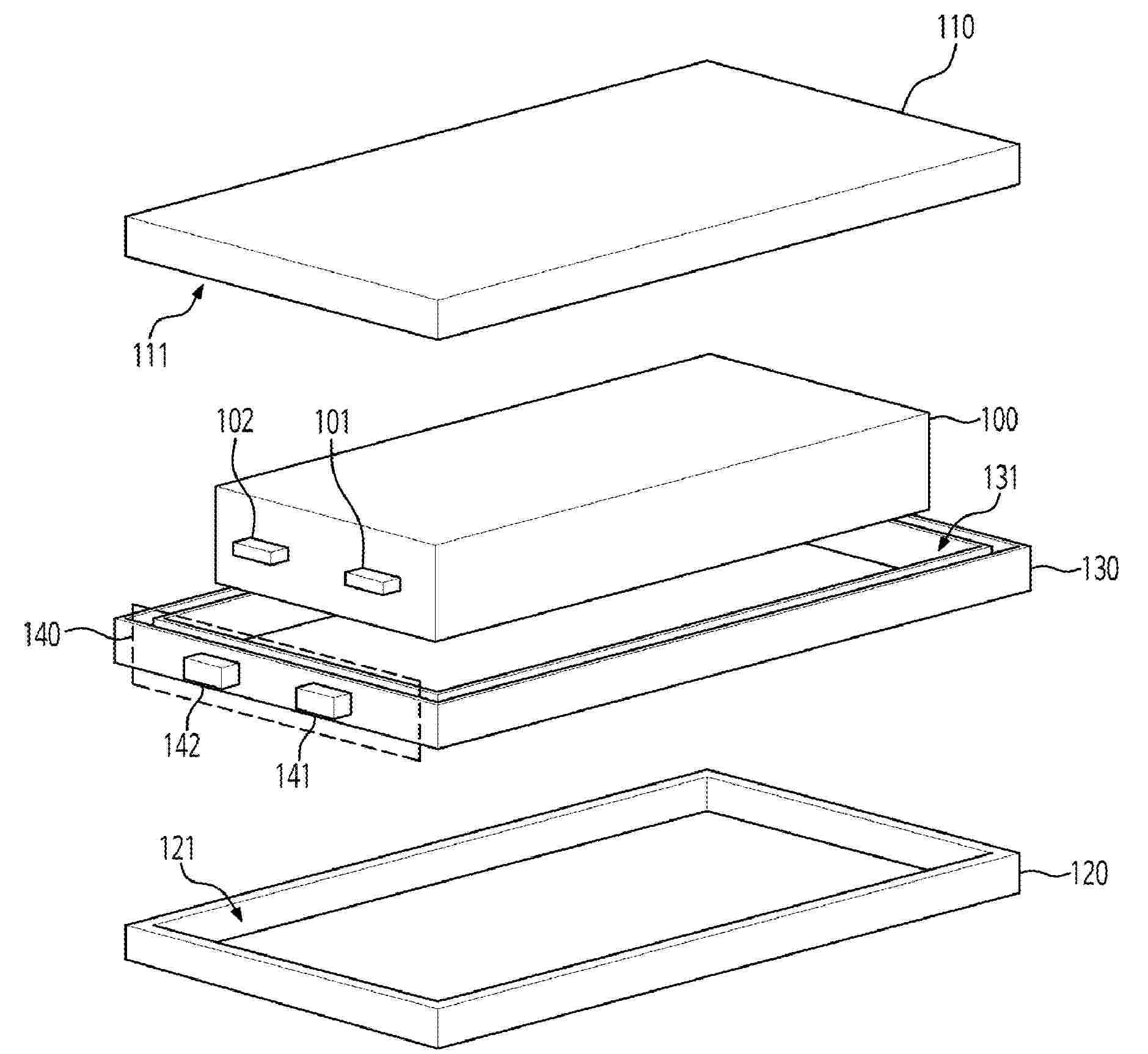
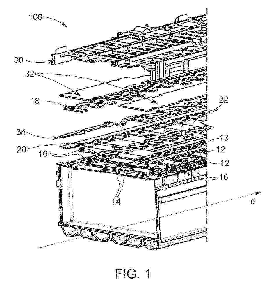
BATTERY MODULE, BATTERY SYSTEM, ELECTRIC VEHICLE, METHOD FOR ASSEMBLING A BATTERY MODULE AND HOUSING

NºPublicación:  EP4641787A1 29/10/2025
Solicitante: 
SAMSUNG SDI CO LTD [KR]
Samsung SDI Co., Ltd
EP_4641787_PA

Resumen de: EP4641787A1

The present disclosure refers to a battery module (100), a battery system (1000) including a plurality of the battery modules (100), an electric vehicle including the battery module (100) and/or the battery system (1000), a method for assembling a battery module (100) and a housing (30) configured to accommodate a battery module (100).The battery module (100) includes a battery cell stack (10) with a plurality of battery cells (12) arranged along a stacking direction (S) and a housing (30) configured to accommodate the battery cell stack (10). The housing (30) includes a bottom portion (32), a top portion (34), two side portions (36, 38) arranged opposite to each other with respect to the stacking direction (S) and interconnecting the bottom portion (32) and the top portion (34) along a height direction (H) and a side opening (40) through which the battery cell stack (10) is insertable into or removable from the housing (30) along an insertion direction (I) orthogonal to the stacking direction (S) and orthogonal to the height direction (H). The top portion (34) includes an opened section (42) to overlay the electrode terminals (14) and the venting valves (16) of the plurality of battery cells (12) of the battery cell stack (10) when the battery cell stack (10) is accommodated in the housing (30).

ELECTRODE FABRICATION PROCESS

NºPublicación:  EP4639643A1 29/10/2025
Solicitante: 
SAKUU CORP [US]
Sakuu Corporation
KR_20250142858_PA

Resumen de: US2024222594A1

A method for manufacturing a battery electrode includes mixing particles of active electrode materials, conductive additives, and binder to form a dry powder electrode material. The dry powder is then deposited onto a moving electrode current collector using a dry powder dispensing device. The dry powder is a loose powder continuously poured from the dispensing device onto a moving current collector in a roll-to-roll system where the powder remains loose on the current collector as it travels towards a compaction stage. After being poured onto the current collector, the loose dry powder is uniformly spread across the width of the moving current collector web by one or more spreading devices, such as smoothing rollers and conditioning rollers. Finally, the dry powder is compacted using a calender configured to apply pressure and/or heat to the dry powder electrode material to activate the binder and form a battery electrode.

HIGH-TEMPERATURE REDUCTION DEVICE FOR WASTE BATTERY RECYCLING AND HEAT TRERATMENT METHOD FOR WASTE BATTERY RECYCLING

NºPublicación:  EP4640856A1 29/10/2025
Solicitante: 
POSCO HOLDINGS INC [KR]
POSCO CO LTD [KR]
POSCO Holdings Inc,
POSCO Co., Ltd
EP_4640856_A1

Resumen de: EP4640856A1

The present invention relates to a high temperature reduction device for waste battery recycling and a heat treatment method for waste battery recycling, and high temperature reduction device includes: a charging portion that injects a raw material; a heating portion for heating the raw material injected from the charging portion; a cooling portion that cools a heat-treated product; and a discharge portion that discharges a reactant cooled from the cooling portion, wherein the heating portion includes: a preliminary heat treatment portion for performing preliminary heating to the raw material injected from the charging portion; and a high-temperature heat treatment portion for heating to a higher temperature than the preliminary heat treatment portion, and the high-temperature heat treatment includes a heat treatment portion that performs a heat treatment at a temperature of 1150 to 1400 °C.

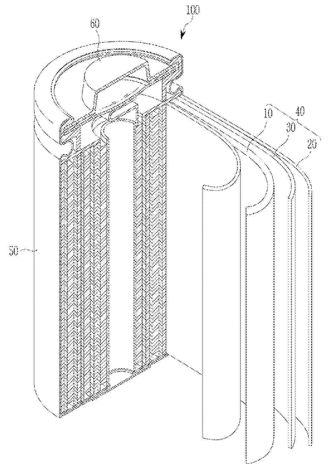
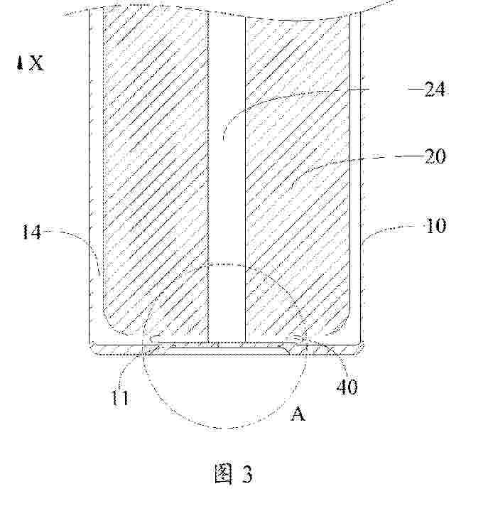
POUCH-TYPE BATTERY CASE AND POUCH-TYPE SECONDARY BATTERY

NºPublicación:  EP4641781A1 29/10/2025
Solicitante: 
LG ENERGY SOLUTION LTD [KR]
LG Energy Solution, Ltd
EP_4641781_PA

Resumen de: EP4641781A1

Disclosed herein is a pouch-type battery case including a pouch film laminate. A cup part can include a bottom surface and a side surface, and a flat part disposed to surround the cup part. The side surface can include a first curved portion, a planar portion, and a second curved portion, the pouch film laminate can include a base material layer, a sealant layer and gas barrier layer disposed therebetween. The pouch-type battery case is configured to satisfy Equation 1 : 0.01≤D/A−RP+RD+C where D is the gas barrier layer thickness, A is a vertical depth of the cup part, RP is a curvature radius of the first curved portion between the bottom surface and the flat part, RD is a curvature radius of the second curved portion between the planar portion and the flat part, and C is a horizontal length of the planar portion.

COPPER FOIL CAPABLE OF PREVENTING TEAR OR WRINKLE DEFECTS, ELECTRODE COMPRISING SAME, SECONDARY BATTERY COMPRISING SAME, AND MANUFACTURING METHOD THEREFOR

Nº publicación: EP4640926A1 29/10/2025

Solicitante:

SK NEXILIS CO LTD [KR]
SK Nexilis Co., Ltd

EP_4640926_PA

Resumen de: EP4640926A1

Provided in one embodiment of the present invention is a copper foil comprising a copper film, which comrpises 99.9 wt% or more of copper, wherein the copper film has an A-value of 1.1-1.6. A is calculated by the following relation 1, Relation 1 A=P/Q, P in relation 1 is the peak intensity at 1650 cm<sup>-1</sup>, of the copper film, Q in relation 1 is the peak intensity at 1460 cm<sup>-1</sup>, of the copper film, and the peak intensities are measured by FT-IR. Provided in one embodiment of the present invention is the copper foil and a manufacturing method therefor, the copper foil comprising a copper film, which comprises 99.9 wt% or more of copper and has a first stress coefficient of 2.8-3.2, a second stress coefficient of 2.5-3.0 and a third stress coefficient of 3.5-4.5. The first stress coefficient is calculated by relation 2, relation 2 first stress coefficient =A/A'+B/B'+C/C'. The second stress coefficient is calculated by relation 3, relation 3 second stress coefficient = A/B+A'/B'. The third stress coefficient is calculated by relation 4, relation 4 third stress coefficient = A/C+A'/C', A in relation 2 is stress at 50% elongation in MD, A' in relation 2 is stress at 50% elongation in TD, B in relation 2 is stress at 10% elongation in MD, B' in relation 2 is stress at 10% elongation in TD, C in relation 2 is stress at 5% elongation in MD, and C' in relation 2 is stress at 5% elongation in TD. In addition, provided in another embodiment of th

traducir