Ministerio de Industria, Turismo y Comercio LogoMinisterior
 

Alerta

Resultados 1380 resultados
LastUpdate Última actualización 14/03/2026 [07:18:00]
pdfxls
Publicaciones de los últimos 15 días/Last 15 days publications (excluidas pubs. CN y JP /CN and JP pubs. excluded)
previousPage Resultados 200 a 225 de 1380 nextPage  

SYSTEMS AND METHODS FOR MINIMIZING AND PREVENTING DENDRITE FORMATION IN ELECTROCHEMICAL CELLS

NºPublicación:  US20260074302A1 12/03/2026
Solicitante: 
24M TECH INC [US]
24M Technologies, Inc
US_20260074302_PA

Resumen de: US20260074302A1

Embodiments described herein relate to electrochemical cells with dendrite prevention mechanisms. In some aspects, an electrochemical cell can include an anode disposed on an anode current collector, a cathode disposed on a cathode current collector, the cathode having a first thickness at a proximal end of the cathode and a second thickness at a distal end of the cathode, the second thickness greater than the first thickness, a first separator disposed on the anode, a second separator disposed on the cathode, an interlayer disposed between the first separator and the second separator, the interlayer including electroactive material and having a proximal end and a distal end, and a power source electrically connected to the proximal end of the cathode and the proximal end of the interlayer, the power source configured to maintain a voltage difference between the cathode and the interlayer below a threshold value.

BATTERY MODULE AND METHOD FOR CELL BALANCING OF BATTERY MODULE

NºPublicación:  US20260074303A1 12/03/2026
Solicitante: 
SAMSUNG SDI CO LTD [KR]
Samsung SDI Co, Ltd
US_20260074303_PA

Resumen de: US20260074303A1

A battery module may include battery cells, two sensors connected to the battery cells and configured to generate voltage data, an analog front-end integrated circuit (AFE IC) connected to the sensors and configured to generate a (1-1)-th and (1-2)-th control signal based on the voltage data, a (1-1)-th switching element connected to a first battery cell and the AFE IC and configured to perform an on/off operation based on the (1-1)-th control signal, a (1-2)-th switching element connected to a second battery cell and the AFE IC and configured to perform an on/off operation based on the (1-2)-th control signal, a microcontroller unit (MCU) connected to the AFE IC, and a cell balancing circuit connected to the (1-1)-th switching element and the (1-2)-th switching element and configured to perform balancing on the battery cells according to the on/off operations of the (1-1)-th switching element and the (1-2)-th switching element.

DEVICE AND METHOD FOR BATTERY COMMUNICATION MANAGEMENT

NºPublicación:  US20260074304A1 12/03/2026
Solicitante: 
SAMSUNG SDI CO LTD [KR]
SAMSUNG SDI CO., LTD
US_20260074304_PA

Resumen de: US20260074304A1

A battery communication management device, including a rack battery management part including a microcontroller and an interface converter, and a plurality of module battery management parts in serial connection with the rack battery management part and managed by the rack battery management part, wherein each of the plurality of module battery management parts manages a battery module, each of the plurality of module battery management parts includes an analog front end, and the microcontroller determines a type of communication failure between the rack battery management part and the plurality of module battery management parts.

BATTERY MANAGEMENT SYSTEM, OPERATING METHOD THEREOF, AND BATTERY PACK

NºPublicación:  US20260074305A1 12/03/2026
Solicitante: 
SAMSUNG SDI CO LTD [KR]
SAMSUNG SDI CO., LTD
US_20260074305_PA

Resumen de: US20260074305A1

A battery management system (BMS) including a memory in which a resistance value of a wiring resistor of an electrical connection path between a battery cell and the BMS is stored, and a processor configured to measure a first cell voltage of the battery cell and to remove a voltage error due to the wiring resistor reflected in the measured first cell voltage based on the resistance value of the wiring resistor stored in the memory to estimate a second cell voltage that is an actual voltage of the battery cell.

MODIFIED ELECTRODE PLATE, PREPARATION METHOD THEREOF, SECONDARY BATTERY, AND ELECTRIC APPARATUS

NºPublicación:  US20260074230A1 12/03/2026
Solicitante: 
CONTEMPORARY AMPEREX TECH CO LIMITED [CN]
Contemporary Amperex Technology Co., Limited
US_20260074230_PA

Resumen de: US20260074230A1

A modified electrode plate includes an electrode plate, the electrode plate having element sodium or element lithium on its surface, and the electrode plate including a pre-lithiated negative electrode plate or a pre-sodiated negative electrode plate; a protective film, the protective film including a first group and a hydrophobic group, the first group being attached to the surface of the electrode plate, and the hydrophobic group being distal from the electrode plate and the hydrophobic group including a hydrophobic group and being exposed on a surface of the protective film. Disposing the protective film having the hydrophobic group on the surface of the electrode plate can effectively block water, oxygen, or carbon dioxide in the air so as to effectively prevent water, oxygen, or carbon dioxide from passing through the protective layer to react with active components in the electrode plate.

INFORMATION PROCESSING DEVICE, INFORMATION PROCESSING METHOD, COMPUTER PROGRAM, AND INFORMATION PROCESSING SYSTEM

NºPublicación:  AU2024434583A1 12/03/2026
Solicitante: 
KK TOSHIBA
KABUSHIKI KAISHA TOSHIBA
AU_2024434583_PA

Resumen de: AU2024434583A1

Problem To provide an information processing device, an information processing method, a computer program, and an information processing system that make it possible to estimate the timing at which a target event will occur at a target storage battery that includes a plurality of cells. Solution This information processing device comprises a processing part that calculates target trend data that represents the trend in the value of an index for the state of a target storage battery on the basis of measurement data for the target storage battery and estimates the timing at which a target event will occur at the target storage battery on the basis of the target trend data and at least one piece of standard trend data that represents a standard trend in the value of the index for the state of a storage battery during a period from a first time to a second time at which the target event occurs at the storage battery.

DOOR OPENING AND CLOSING SYSTEM AND ENERGY STORAGE DEVICE INCLUDING SAME

NºPublicación:  AU2025226561A1 12/03/2026
Solicitante: 
LG ENERGY SOLUTION LTD
LG ENERGY SOLUTION, LTD
AU_2025226561_PA

Resumen de: AU2025226561A1

The present invention relates to a door opening and closing system applied to a case having an accommodation space therein. The door opening and closing system according to an embodiment of the present invention includes: a door unidirectionally movable to cover the accommodation space; a rod bar coupled to the door; a handle coupled to the rod bar; a roller support coupled to the rod bar and moving integrally with the rod bar; a roller coupled to an end of the roller support; and a roller bracket coupled to the case. When a user moves the handle up and down, the rod bar moves integrally with the handle. The roller bracket extends along a moving path of the roller and includes a rail corresponding to the roller.

BATTERY SYSTEM AND INTERWORKING METHOD IN BATTERY SYSTEM

NºPublicación:  AU2025260165A1 12/03/2026
Solicitante: 
LG ENERGY SOLUTION LTD
LG ENERGY SOLUTION, LTD
AU_2025260165_PA

Resumen de: AU2025260165A1

A battery system according to an embodiment of the present invention comprises: lower control devices that individually control a plurality of batteries; and an upper control device that manages the plurality of lower control devices, wherein at least one of the lower control devices may identify the operating state of the battery system, and when the battery system is initialized and operating, may identify an identifier pre-stored in a storage space and perform initialization by itself.

Electrical storage device and method of detecting impact load input to electrical storage device

NºPublicación:  AU2025220722A1 12/03/2026
Solicitante: 
TOYOTA JIDOSHA KK
Toyota Jidosha Kabushiki Kaisha
AU_2025220722_A1

Resumen de: AU2025220722A1

ELECTRICAL STORAGE DEVICE AND METHOD OF DETECTING IMPACT LOAD INPUT TO ELECTRICAL STORAGE DEVICE An electrical storage device includes a plurality of battery cells; a battery case that houses the battery cells; and an impact detection unit which is disposed relative to a wall portion configuring a part of the battery case, the impact detection unit includes conductive members that are disposed so as to overlap with the battery cells as viewed from a predetermined direction and that have a predetermined voltage applied to them, and the impact detection unit includes a cover that is made of an insulator and that covers parts of the conductive members which overlap with the wall portion and parts of the conductive members which overlap with the battery cells as viewed from the predetermined direction. ELECTRICAL STORAGE DEVICE AND METHOD OF DETECTING IMPACT LOAD INPUT TO ELECTRICAL STORAGE DEVICE An electrical storage device includes a plurality of battery cells; a battery case that houses the battery cells; and an impact detection unit which is disposed relative to a wall portion configuring a part of the battery case, the impact detection unit includes conductive members that are disposed so as to overlap with the battery cells as viewed from a predetermined direction and that have a predetermined voltage applied to them, and the impact detection unit includes a cover that is made of an insulator and that covers parts of the conductive members which overlap with the wall porti

POWER UNIT COMPRISING DISTINCT DROPLETS SEPARATED BY AN AMPHIPHILIC MEMBRANE

NºPublicación:  AU2024330955A1 12/03/2026
Solicitante: 
OXFORD UNIV INNOVATION LIMITED
OXFORD UNIVERSITY INNOVATION LIMITED
AU_2024330955_PA

Resumen de: AU2024330955A1

The invention relates to a power unit comprising a series of droplets, a method of producing such a power unit, a method of activating such a power unit, an active power unit obtainable from the power unit, a device comprising the power unit or active power unit, a method of generating electric current using the power unit or active power unit, and method of modulating the activities of one or more cells or tissues using the power unit or active power unit.

NON-AQUEOUS ELECTROLYTE AND BATTERIES CONTAINING THE SAME

NºPublicación:  AU2024333643A1 12/03/2026
Solicitante: 
EAGLEPICHER TECHNOLOGIES LLC
EAGLEPICHER TECHNOLOGIES, LLC
AU_2024333643_PA

Resumen de: AU2024333643A1

A. non-aqueous electrolyte for a lithium-ion cell includes a base electrolyte consisting of lithium hexafluorophosphate or lithium bis(tluorosulfonyl)imide or a combination thereof in methyl propionate; about 2 to about 15 parts by weight, preferably about 6 to about 15 parts by weight of vinylene carbonate; and about 0.5 to about 5 parts by weight, preferably about 2. to about 5 parts by weight of an additive comprising lithium difluorophosphate, lithium difluoro(oxalate)borate, lithium bis(oxalate)borate, or a combination thereof, wherein the content of the vinylene carbonate and. the additive are each based on a total weight of the base electrolyte, the vinylene carbonate, and the additives.

SYSTEM FOR REDUCING BATTERY CELL FAILURE PROPAGATION RISK OF A RECHARGEABLE BATTERY

NºPublicación:  AU2024330648A1 12/03/2026
Solicitante: 
EAGLEPICHER TECHNOLOGIES LLC
EAGLEPICHER TECHNOLOGIES, LLC
AU_2024330648_PA

Resumen de: AU2024330648A1

Aspects of the present disclosure include systems, apparatuses, or methods for a system for reducing battery cell failure propagation risk includes a rechargeable battery including a plurality of rechargeable cells connected in series, parallel, or a combination of series and parallel and a BMS coupled with the batter-. The BMS includes a processor and a memory including computer-executable instructions to receive information indicative of a status of each of the rechargeable cells: determine that a particular rechargeable cell is likely in a failure condition; identify a group of rechargeable cells that is in within one hop of tire rechargeable cell that is likely in the failure condition; couple the group of rechargeable cells to a discharging system without coupling the rechargeable cell in the failure condition to the discharging system; and discharge the group of rechargeable cells to a target SOC.

RECOVERING METAL VALUES FROM COMPLEX CONCENTRATES

NºPublicación:  AU2024334802A1 12/03/2026
Solicitante: 
MINETOMETAL PTY LTD
MINETOMETAL PTY LTD
AU_2024334802_A1

Resumen de: AU2024334802A1

Complex materials which contain a mix of metals are processed to recover valuable metals present where the materials are roasted under conditions in which the metals form compounds that can be dissolved in dilute acid and/or water and/or ammonia containing alkaline solutions from which the metals can be recovered as marketable products while leaving unwanted impurity elements such as arsenic and radionuclides in an inert residue for disposal.

SYSTEM AND METHOD FOR OPTIMIZING OPERATING STATE OF BATTERY USING A CLOUD

NºPublicación:  US20260070469A1 12/03/2026
Solicitante: 
SAMSUNG SDI CO LTD [KR]
Samsung SDI Co., Ltd
US_20260070469_PA

Resumen de: US20260070469A1

A system for optimizing an operating state of a battery by using a cloud includes: a cloud unit configured to receive battery data; a first data collection unit configured to collect first data; a first data transmitter configured to transmit the first data to the cloud unit; a second data receiver configured to receive second data from the cloud unit; and a controller configured to control an operating state of a battery based on the second data and to perform any one of an update of first deterioration state information and an adjustment of a learning speed.

APPARATUS AND METHOD FOR FOLDING SIDES OF POUCH-TYPE BATTERY AND DIE FOR THE SAME

NºPublicación:  US20260074259A1 12/03/2026
Solicitante: 
SAMSUNG SDI CO LTD [KR]
Samsung SDI Co., Ltd
US_20260074259_PA

Resumen de: US20260074259A1

Disclosed are an apparatus and a method for folding sides of a pouch-type battery and a die for the same. The apparatus for folding sides of a pouch-type battery includes a die including a folding formation space including an inlet through which a side of a pouch-type battery enters, an outlet through which the side of the pouch-type battery exits, and a side opening formed on one side of the die to guide side of the pouch-type battery to pass therethrough, and a transfer unit that transfers the pouch-type battery along a longitudinal direction of the die. A space between the inlet and the outlet of the folding formation space is formed so that the side of the pouch-shaped battery having entered the inlet is gradually folded while moving and finally the outlet has a final folding shape.

POSITIVE ELECTRODE FOR SECONDARY BATTERY, METHOD FOR MANUFACTURING THE SAME, AND SECONDARY BATTERY

NºPublicación:  US20260074225A1 12/03/2026
Solicitante: 
PANASONIC INTELLECTUAL PROPERTY MAN CO LTD [JP]
Panasonic Intellectual Property Management Co., Ltd
US_20260074225_PA

Resumen de: US20260074225A1

A positive electrode 13 for secondary battery of the present disclosure includes a positive electrode current collector 11 and a positive electrode active material layer 12 supported on the positive electrode current collector 11, where the positive electrode active material layer 12 includes a positive electrode active material and polyvinyl alcohol modified with a phosphorus compound. A method for manufacturing the positive electrode 13 for secondary battery includes: preparing a polymer solution including polyvinyl alcohol, a phosphorus compound, and a solvent; preparing a positive electrode slurry including the polymer solution and the positive electrode active material; and applying the positive electrode slurry to the positive electrode current collector 11 to form the positive electrode active material layer.

CATHODE ACTIVE MATERIAL FOR LITHIUM SECONDARY BATTERIES, METHOD OF PREPARING SAME, CATHODE INCLUDING THE SAME, AND LITHIUM SECONDARY BATTERY INCLUDING CATHODE

NºPublicación:  US20260074219A1 12/03/2026
Solicitante: 
SAMSUNG SDI CO LTD [KR]
Samsung SDI Co., Ltd
US_20260074219_PA

Resumen de: US20260074219A1

A cathode active material for lithium secondary batteries, a method of preparing the same, a cathode including the same, and a lithium secondary battery including the cathode are provided. The cathode active material includes nickel-based lithium metal oxide secondary particles each including a plurality of large primary particles, the nickel-based lithium metal oxide secondary particles having a hollow structure having pores therein, each of the plurality of large primary particles having a size of about 2 μm to about 6 μm, and each of the nickel-based lithium metal oxide secondary particles having a size of about 10 μm to about 18 μm; and a cobalt compound-containing coating layer on surfaces of the nickel-based lithium metal oxide secondary particles.

FORMATION OF SILICON-CARBON COMPOSITE PARTICLES BY MAGNESIOTHERMIC REDUCTION OF SILICON OXIDE FOR LITHIUM-ION BATTERIES

NºPublicación:  US20260074183A1 12/03/2026
Solicitante: 
SILA NANOTECHNOLOGIES INC [US]
Sila Nanotechnologies, Inc
US_20260074183_PA

Resumen de: US20260074183A1

A method of making silicon-carbon composite particles is disclosed. The method includes: (A1) carrying out metallothermic reduction on initial particles comprising silicon oxide in the presence of a metal to form first intermediate particles comprising (1) an oxide of the metal and (2) silicon; (A2) forming a termination material on and in the first intermediate particles to form second intermediate particles; (A3) selectively removing the oxide of the metal from the second intermediate particles to form third intermediate particles; and (A4) forming a protective material on and in the third intermediate particles to form the silicon-carbon composite particles. In some implementations, the metal comprises magnesium or a magnesium-aluminum alloy. Silicon-carbon composite particles, lithium-ion rechargeable batteries, and other related processes and components are also disclosed.

NON-AQUEOUS ELECTROLYTE SECONDARY BATTERY

NºPublicación:  US20260074185A1 12/03/2026
Solicitante: 
PANASONIC INTELLECTUAL PROPERTY MAN CO LTD [JP]
Panasonic Intellectual Property Management Co., Ltd
US_20260074185_PA

Resumen de: US20260074185A1

A non-aqueous electrolyte secondary battery comprises an electrode body and an exterior body, and has a volumetric energy density of 600 Wh/L or more. The positive electrode includes: a positive electrode core body; and a positive electrode mixture layer containing a positive electrode active material. The positive electrode active material contains: a lithium-containing composite oxide having a layered rock-salt structure; and a surface modification layer that is present on particle surfaces of the composite oxide. The surface modification layer contains: at least one element of Ca and Sr; and at least one element selected from the group consisting of W, Mo, Ti, Si, Nb, and Zr. The positive electrode mixture layer has a base weight amount of 250 g/m2 or more. At least three positive electrode leads are connected to the positive electrode.

POSITIVE ELECTRDODES FOR RECHARGEABLE LITHIUM BATTERIES, METHODS OF MANUFACTURING SAME, AND RECHARGEABLE LITHIUM BATTERIES INCLUDING SAME

NºPublicación:  US20260074186A1 12/03/2026
Solicitante: 
SAMSUNG SDI CO LTD [KR]
SAMSUNG SDI CO., LTD
US_20260074186_PA

Resumen de: US20260074186A1

A positive electrode for a rechargeable lithium battery includes: a current collector; a first positive electrode active material layer on a first surface of the current collector; and a second positive electrode active material layer on a second surface of the current collector, wherein the first positive electrode active material layer includes a 1a layer in contact with the current collector and a 1b layer on a surface of the 1a layer, the 1a layer and the 1b layer each include a positive electrode active material and a binder, the 1a layer and the 1b layer have pores, a ratio of a porosity of the 1b layer to a porosity of the 1a layer is about 0.9 to about 1.1, and a thickness ratio of the first positive electrode active material layer to the second positive electrode active material layer is about 1.3:1 to about 3:1.

BATTERY ELECTRODE

NºPublicación:  US20260074197A1 12/03/2026
Solicitante: 
FORD GLOBAL TECH LLC [US]
FORD GLOBAL TECHNOLOGIES, LLC
US_20260074197_PA

Resumen de: US20260074197A1

A lithium-ion battery component and method of manufacture are presented. An active material layer with a lithiophilic nitrate compound is mixed with graphite particles and coated onto a current collector. Upon polarization, lithiophilic nanoparticles form on the graphite surfaces, while nitrate anions remain in the electrode structure. The lithiophilic nanoparticles inhibit lithium plating during charging and increase electronic conductivity. The nitrate anions weaken lithium ion solvation in the electrolyte, facilitating faster lithium ion intercalation into the graphite.

THERMAL MANAGEMENT SYSTEM AND CONTROL METHOD THEREOF

NºPublicación:  US20260074319A1 12/03/2026
Solicitante: 
SUNGROW POWER SUPPLY CO LTD [CN]
Sungrow Power Supply Co., Ltd
US_20260074319_PA

Resumen de: US20260074319A1

A thermal management system includes a first liquid pipeline, a second liquid pipeline and a switching valve group, and the switching valve group is connected between the first liquid pipeline and the second liquid pipeline. The switching valve group can be switched between a first working position and a second working position; when the switching valve group is at the first working position, a circulation loop having the first liquid pipeline and a circulation loop having the second liquid pipeline are two circulation loops in which liquid flow circulations do not interfere with each other; and, when the switching valve group is at the second working position, the first liquid pipeline and the second liquid pipeline form a series circulation loop. The thermal management system can meet the working requirements of a device corresponding to a first heat exchanger and a device corresponding to a second heat exchanger.

CHARGE-DISCHARGE CIRCUIT AND ELECTRIC DEVICE

NºPublicación:  US20260074316A1 12/03/2026
Solicitante: 
CONTEMPORARY AMPEREX TECH CO LIMITED [CN]
CONTEMPORARY AMPEREX TECHNOLOGY CO., LIMITED
US_20260074316_PA

Resumen de: US20260074316A1

A charge-discharge circuit and an electric device. The charge-discharge circuit includes a power supply module, a first drive assembly, a second drive assembly, and a first switch module, where the first drive assembly and the second drive assembly are connected in parallel between a positive terminal and a negative terminal of the power supply module; and a terminal of the first switch module is connected to the first drive assembly, and another terminal of the first switch module is connected to the second drive assembly.

ENERGY STORAGE SYSTEM AND SELF-HEATING METHOD THEREFOR

NºPublicación:  US20260074315A1 12/03/2026
Solicitante: 
SUNGROW POWER SUPPLY CO LTD [CN]
Sungrow Power Supply Co., Ltd
US_20260074315_PA

Resumen de: US20260074315A1

An energy storage system and a self-heating method therefor are provided. By means of the self-heating method for an energy storage system, when a battery temperature of the energy storage system is lower than a preset permissible operation temperature, an electric energy conversion apparatus is controlled to operate in a reactive operation mode. Since a cooling liquid of the energy storage system can heat conduction with the electric energy conversion apparatus and a battery pack, the battery pack is heated by means of the flow of the cooling liquid; and after the battery temperature reaches the preset permissible operation temperature, the electric energy conversion apparatus can be controlled to operate in a normal operation mode.

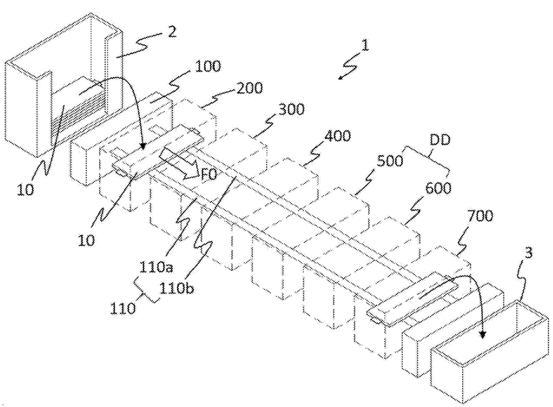
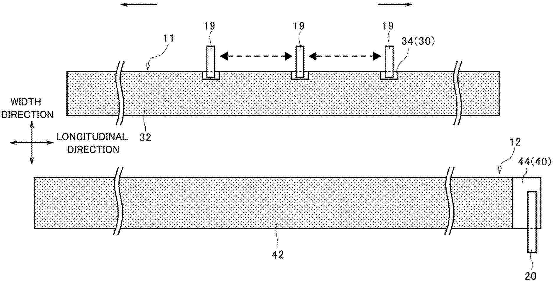
APPARATUS AND METHOD FOR DISPOSING OF BATTERY CELLS

Nº publicación: US20260074314A1 12/03/2026

Solicitante:

SK ON CO LTD [KR]
SK ON CO., LTD

US_20260074314_PA

Resumen de: US20260074314A1

Proposed is an apparatus for disposing of battery cells, the apparatus comprising, a conveying device conveying a worktable with a battery cell placed thereon in one direction, a guiding device guiding a position where the battery cell is to be placed on the worktable and sensing whether the battery cell is placed on the worktable, a sensing device sensing a presence or absence of a folding portion and a length of a tab of the battery cell, an aligning device aligning the battery cell in a first direction based on the presence or absence of the folding portion and in a second direction based on the length of the tab, a damaging device damaging a part of a pouch film so that an electrode assembly is exposed, and an unloading device making contact with a lower surface of the damaged battery cell and lifting the battery cell from the worktable.

traducir