Ministerio de Industria, Turismo y Comercio LogoMinisterior
 

Alerta

Resultados 487 resultados
LastUpdate Última actualización 01/01/2026 [06:59:00]
pdfxls
Publicaciones de solicitudes de patente de los últimos 60 días/Applications published in the last 60 days
previousPage Resultados 225 a 250 de 487 nextPage  

ELECTROCHEMICAL HYDROGEN PUMPING COUPLED WITH CATALYTIC MEMBRANE REACTOR AND ITS APPLICATIONS

NºPublicación:  WO2025245447A1 27/11/2025
Solicitante: 
MASSACHUSETTS INSTITUTE OF TECH [US]
MASSACHUSETTS INSTITUTE OF TECHNOLOGY
WO_2025245447_A1

Resumen de: WO2025245447A1

Disclosed is a method of dehydrogenation of hydrogen-containing compounds in a reactor comprising a catalytic chamber, an electrochemical chamber, and an H-conductive membrane, comprising dehydrogenating the hydrogen-containing compound to produce hydrogen atom equivalents and oxidizing the hydrogen atom equivalents on the anodic H-conductive membrane. The reaction between the protons and a molten electrolyte in the electrochemical chamber generates water, which is decomposed on a counter electrode producing hydrogen. The hydrogen can be used in hydrogenation reactions. Also disclosed is a method of reducing a substrate, for example, a substrate dissolved or dispersed in the molten electrolyte.

ELECTROLYSIS-INDUCED-BUBBLE-BASED CARBON DIOXIDE GAS SENSORS

NºPublicación:  WO2025245064A1 27/11/2025
Solicitante: 
UNIV OF UTAH RESEARCH FOUNDATION [US]
UNIVERSITY OF UTAH RESEARCH FOUNDATION
WO_2025245064_PA

Resumen de: WO2025245064A1

An example carbon dioxide sensor (100) can include a channel (110) capable of containing water having carbon dioxide dissolved therein. A pair of electrodes (130, 132) can be positioned to contact the water. A voltage source (140) can be connected to the pair of electrodes and operable to supply sufficient voltage to convert a portion of the water to hydrogen gas and oxygen gas by electrolysis to form at least one gas bubble (150, 152) in the channel. A bubble size sensor (160) can be operable to measure a size change over time of the at least one gas bubble in the channel.

ELECTROLYTIC CELL

NºPublicación:  WO2025244402A1 27/11/2025
Solicitante: 
LG CHEMICAL LTD [KR]
\uC8FC\uC2DD\uD68C\uC0AC \uC5D8\uC9C0\uD654\uD559
WO_2025244402_PA

Resumen de: WO2025244402A1

The present invention relates to an electrolytic cell. According to one aspect of the present invention, the electrolytic cell for electrolyzing a reaction solution comprises: a reaction chamber having a reaction space through which a reaction solution flows; an electrode extending in the vertical direction from a side portion of the reaction space such that an electric potential for electrolyzing the reaction solution can be applied; and a baffle plate disposed in the reaction space so as to partition the reaction space, wherein a flow hole through which the reaction solution can pass can be formed to pass through the baffle plate.

OXYGEN GENERATING ELECTRODE AND WATER ELECTROLYSIS METHOD

NºPublicación:  WO2025243929A1 27/11/2025
Solicitante: 
TOSOH CORP [JP]
RIKEN [JP]
\u6771\u30BD\u30FC\u682A\u5F0F\u4F1A\u793E,
\u56FD\u7ACB\u7814\u7A76\u958B\u767A\u6CD5\u4EBA\u7406\u5316\u5B66\u7814\u7A76\u6240
WO_2025243929_A1

Resumen de: WO2025243929A1

Provided is: an oxygen generating electrode in which a high electrolytic current density can be obtained even with a content of a noble metal within a certain range, the oxygen generating electrode comprising a catalyst containing an iridium-containing manganese oxide combined with a conductive base material containing platinum; and/or a water electrolysis method using the electrode. The oxygen generating electrode comprises a conductive base material and a catalyst containing an iridium-containing manganese oxide. The conductive base material contains platinum, the total of the amount of iridium per geometric area of the oxygen generating electrode and the amount of platinum per geometric area of the oxygen generating electrode is above 0.1 mg/cm2 and 6.1 mg/cm2 or less, and the ratio of the amount of platinum per geometric area of the oxygen generating electrode to the amount of iridium per geometric area of the oxygen generating electrode is 1 or more and less than 600.

MEMBRANE PROTECTION LAYER FOR ELECTROCHEMICAL SYSTEMS AND PROCESSES

NºPublicación:  WO2025243283A1 27/11/2025
Solicitante: 
PURAMMON LTD [IL]
PURAMMON LTD
WO_2025243283_PA

Resumen de: WO2025243283A1

Provided herein is a membrane protection layer associated with a separation membrane, electrochemical systems including the same, and uses thereof for various electrochemical processes, such as, for example, purification of wastewater and/or production of hydrogen. Further provided are purification systems including the membrane protection layer and uses thereof for various purification processes.

METHOD AND SYSTEM FOR HYDROGEN PRODUCTION FROM ORGANIC WASTEWATER WITH CO-PRODUCTION OF FRESHWATER AND COMPLEX CARBON SOURCE

NºPublicación:  WO2025241834A1 27/11/2025
Solicitante: 
DALIAN INST OF CHEMICAL PHYSICS CHINESE ACADEMY OF SCIENCES [CN]
\u4E2D\u56FD\u79D1\u5B66\u9662\u5927\u8FDE\u5316\u5B66\u7269\u7406\u7814\u7A76\u6240
WO_2025241834_PA

Resumen de: WO2025241834A1

The present invention relates to a method and system for hydrogen production from organic wastewater with co-production of freshwater and a complex carbon source. The system of the present invention comprises an organic-wastewater guiding-out unit, an oxidation treatment unit, and a water electrolysis and low-temperature distillation coupled integrated system, wherein the water electrolysis and low-temperature distillation coupled integrated system comprises an alkaline electrolytic cell unit, an oxygen separation and cooling unit, a hydrogen separation and cooling unit, a hydrogen purification and cooling unit, an alkaline-solution filtration and circulation unit and a wastewater-to-freshwater unit; the organic-wastewater guiding-out unit is used for supplying wastewater into the oxidation treatment unit; the oxidation treatment unit treats the wastewater into wastewater containing carboxylic acid or carboxylate, and the oxidation treatment unit is connected to the wastewater-to-freshwater unit; the wastewater-to-freshwater unit is used for producing freshwater and a complex carbon source; and an output end of the wastewater-to-freshwater unit is connected to the alkaline electrolytic cell unit, and freshwater in the alkaline electrolytic cell unit is decomposed into hydrogen and oxygen under the action of a direct current. The present invention involves a short technological process, occupies a small area and achieves a high product value and resource utilization of wastewa

METHOD AND SYSTEM FOR HYDROGEN PRODUCTION FROM CHEMICAL WASTEWATER WITH CO-PRODUCTION OF FRESHWATER

NºPublicación:  WO2025241835A1 27/11/2025
Solicitante: 
DALIAN INST OF CHEMICAL PHYSICS CHINESE ACADEMY OF SCIENCES [CN]
\u4E2D\u56FD\u79D1\u5B66\u9662\u5927\u8FDE\u5316\u5B66\u7269\u7406\u7814\u7A76\u6240
WO_2025241835_PA

Resumen de: WO2025241835A1

The present invention relates to a method and system for hydrogen production from chemical wastewater with co-production of freshwater. The system of the present invention comprises a wastewater guiding-out unit and a water electrolysis and low-temperature distillation coupled integrated system, wherein the water electrolysis and low-temperature distillation coupled integrated system comprises an alkaline electrolytic cell unit, an oxygen separation and cooling unit, a hydrogen separation and cooling unit, a hydrogen purification and cooling unit, an alkaline-solution filtration and circulation unit and a wastewater-to-freshwater unit; the wastewater guiding-out unit is used for supplying wastewater into the water electrolysis and low-temperature distillation coupled integrated system; the wastewater-to-freshwater unit is used for heating the wastewater into steam, removing purities from the steam and then condensing the steam to produce freshwater; and an output end of the wastewater-to-freshwater unit is connected to the alkaline electrolytic cell unit, and freshwater in the alkaline electrolytic cell unit is decomposed into hydrogen and oxygen under the action of a direct current. The present invention involves a short technological process and occupies a small area, the quality of produced freshwater is much better than that of conventional wastewater that meets discharge standards, and the resource utilization of chemical wastewater is achieved.

SYSTEM AND METHOD FOR HYDROGEN PRODUCTION BY MEANS OF DECOMPOSITION USING ARRAY PLASMA

NºPublicación:  WO2025241418A1 27/11/2025
Solicitante: 
JIANGSU UNIV [CN]
\u6C5F\u82CF\u5927\u5B66
WO_2025241418_PA

Resumen de: WO2025241418A1

A system and method for hydrogen production by means of decomposition using array plasma. The system comprises a reactor group, a high-voltage power supply (3), a waste-liquid recovery device (8), a raw-material reservoir group, a filter (13), a membrane separator (14), a waste-gas recovery device (15) and a hydrogen collector (16), wherein reactors (1, 2) are each internally provided with an array electrode and a ring electrode (20), and the array electrode comprises a plurality of high-voltage electrodes (17) arranged in an array; each high-voltage electrode (17) comprises an insulating sleeve (27) and a metal pin electrode (28); the insulating sleeve (27) is sleeved outside the metal pin electrode (28); and the upper end of the insulating sleeve (27) is provided with a porous medium (29) having catalytic properties. The array electrodes are arranged in the reactors (1, 2), and the porous mediums (29) having catalytic properties are coupled to the tips of the array electrodes, thereby achieving a synergistic enhancement effect of catalysts and plasma, and improving hydrogen selectivity and the energy utilization efficiency of the plasma; and a liquid phase discharges by means of a strong electric field to generate plasma, thereby prompting a liquid fuel to rapidly decompose so as to produce hydrogen.

Elektrochemisches System und Elektrolyseur

NºPublicación:  DE102024204777A1 27/11/2025
Solicitante: 
BOSCH GMBH ROBERT [DE]
Robert Bosch Gesellschaft mit beschr\u00E4nkter Haftung
DE_102024204777_PA

Resumen de: DE102024204777A1

Elektrochemisches System mit einem elektrochemischen Stack (1), wobei der Stack (1) einen Einlass (201; 301) aufweist, über den eine Flüssigkeit eingeleitet werden kann, und einen Auslass (202; 302), über den eine Flüssigkeit ausgeleitet werden kann. Der Einlass (201; 301) ist mit einem ersten Flüssigkeitsbehälter (25) verbindbar und der Auslass (202; 302) mit einem zweiten Flüssigkeitsbehälter (32).

ALKALINE ELECTROLYZER

NºPublicación:  WO2025244527A1 27/11/2025
Solicitante: 
AVOXT B V [NL]
AVOXT B.V
WO_2025244527_PA

Resumen de: WO2025244527A1

The invention is directed to a method and electrolytic cell for electrolysis of an alkaline aqueous solution. The method comprises the steps of: - providing an electrolyte (1) chamber comprising an alkaline aqueous solution; - providing a first electrode stack and a second electrode stack, both of which are in fluid contact with the alkaline aqueous solution in the electrolyte chamber and comprise a permeable electrode layer comprising catalytically active electrode material (6, 7), and a permeable non-catalytic layer (8) placed on a first face of the electrode layer facing the electrolyte chamber; - applying a potential difference between the electrode layer of the first electrode stack and the electrode layer of the second electrode stack; - flowing the alkaline aqueous solution from the electrolyte chamber through the first and second electrode stack, thereby causing an oxidation reaction at the electrode layer of one of the electrode stacks and causing a reduction reaction at the electrode layer of the other electrode stack; wherein each non-catalytic layer has a permeability of 1.0 × 10-7 m2 or lower, and/or wherein the flow velocity through the first and second electrode stack is 1.0 × 10-4 m/s or lower.

A METHOD FOR COATING A COMPONENT OF AN ELECTROLYSER

NºPublicación:  US2025361621A1 27/11/2025
Solicitante: 
OORT ENERGY LTD [GB]
Oort Energy Ltd
US_2025361621_PA

Resumen de: US2025361621A1

A method of coating a component of an electrolyser is provided. The method comprises applying an acidic solution of platinum cations to at least a portion of the component and reducing the applied platinum cations with a reducing agent to form a layer of platinum metal on the component.

固体酸化物電解セル用カソード材料、ならびにその調製方法およびその使用

NºPublicación:  JP2025538104A 26/11/2025
Solicitante: 
中国石油化工股▲ふん▼有限公司
JP_2025538104_PA

Resumen de: CN118028861A

The invention relates to the technical field of solid oxide electrolytic cells, and discloses a solid oxide electrolytic cell cathode material and a preparation method and application thereof. The molecular formula of the solid oxide electrolytic cell cathode material is La < 0.6 > Sr < 0.4 > Fe < 0.8 > Cu < x > Ni < y > O < 3-delta >, x is greater than or equal to 0.01 and less than or equal to 0.2, y is greater than or equal to 0.01 and less than or equal to 0.2, and x + y is equal to 0.2. According to the electrolytic tank prepared by using the cathode material, the raw material CO2 or H2O can be efficiently converted into synthesis gas through electrochemical catalysis, continuous and stable electrolysis operation on high-temperature water vapor or carbon dioxide can be realized under the conditions that the temperature is 800 DEG C and the electrolysis current density is 0.5 A/cm < 2 > or above, and the cathode material has a relatively good industrial application prospect.

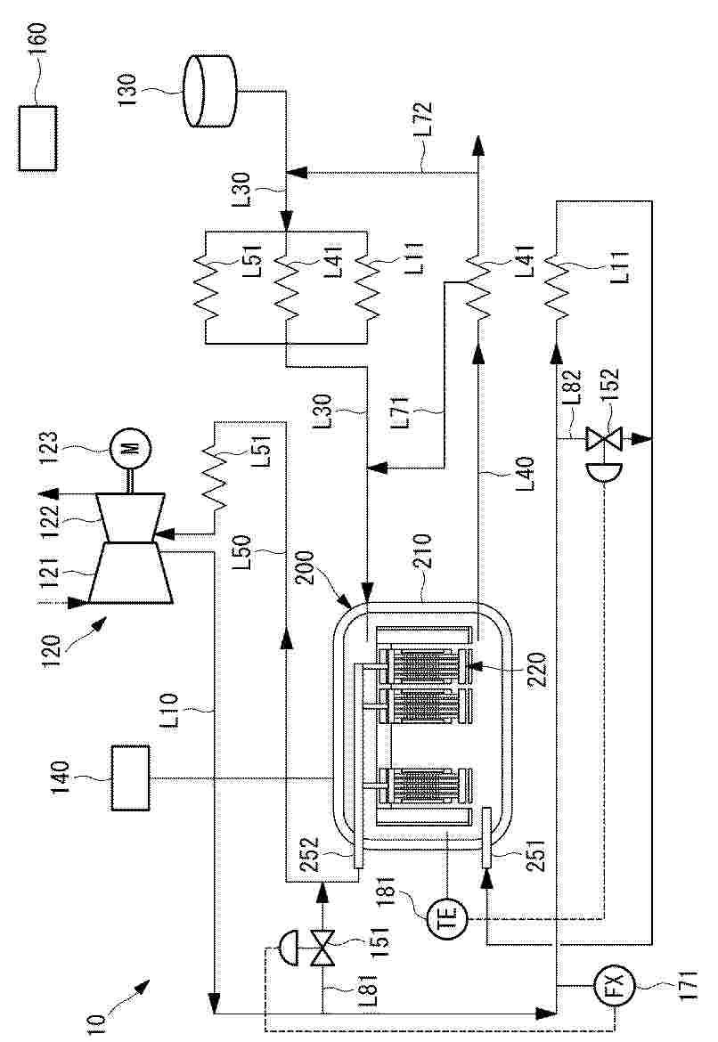
HYDROGEN PLANT

NºPublicación:  EP4652307A1 26/11/2025
Solicitante: 
GREEN HYDROGEN SYSTEMS AS [DK]
Green Hydrogen Systems A/S
WO_2024153322_PA

Resumen de: WO2024153322A1

A hydrogen plant (1) comprising - an electrolysis unit (10) having a hydrogen outlet (11) and an oxygen outlet (12); and - at least one turboexpander unit (20) connected to the oxygen outlet (12); wherein the at least one turboexpander unit (20) is connected to power a unit of the hydrogen producing plant (1) through a mechanical drive (30) directly connected to an output shaft of the turboexpander (20).

電気化学反応装置の製造方法及び電気化学反応装置

NºPublicación:  JP2025172614A 26/11/2025
Solicitante: 
株式会社デンソー
JP_2025172614_PA

Resumen de: WO2025239002A1

Provided is a method for manufacturing an electrochemical reaction device (1) comprising: an electrochemical cell (2) that includes an electrolyte layer (20), a first electrode (21), and a second electrode (22); a frame (3) that includes a support section (31) and a frame body section (32); and a sealing plate (4) that hermetically separates a second space (122) and an outer peripheral cavity (11) from each other. The sealing plate (4) includes an outer peripheral plate section (42), an inner peripheral plate section (41), and a coupling section (43). The coupling section (43) includes a flexed section (430) flexed so as to protrude in a normal direction Z of the electrolyte layer (20). When forming the flexed section (430), the sealing plate (4), in which the flexed section (430) has not yet been formed, is fixed to the electrochemical cell (2) and the frame (3), and then a buckling step is performed for causing the coupling section (43) to buckle so as to form the flexed section (430) by causing a volume change of at least one of the electrochemical cell (2), the frame (3), or the sealing plate (4).

水素製造制御システムおよび方法

NºPublicación:  JP2025172460A 26/11/2025
Solicitante: 
株式会社日立製作所
JP_2025172460_PA

Resumen de: WO2025239029A1

Provided is a hydrogen production control system for producing hydrogen with different environmental impacts. A hydrogen production control system 20 causes a hydrogen production apparatus 10 to produce hydrogen. The hydrogen production apparatus inputs, to a water electrolysis device 13, a power amount from a renewable energy generation device 12 or a power amount from a power grid 30, and causes the water electrolysis device to electrolyze water to thereby produce hydrogen with different environmental impacts. The hydrogen production apparatus comprises: a renewable energy variation amount prediction unit which predicts variation in the power amount from the renewable energy power generation device; and a type-specific hydrogen production planning unit which creates a type-specific hydrogen production plan for producing hydrogen with different environmental impacts by the hydrogen production apparatus, on the basis of a prediction result from the renewable energy variation amount prediction unit. The type-specific hydrogen production planning unit creates a production plan for producing a first type of hydrogen with a small environmental impact among hydrogen with different environmental impacts by using a power amount in a first case where the power amount from the renewable energy generation device is predicted to be supplied stably.

HYDROGEN PRODUCTION SYSTEM AND METHOD FOR OPERATING HYDROGEN PRODUCTION SYSTEM

NºPublicación:  EP4653579A1 26/11/2025
Solicitante: 
MITSUBISHI HEAVY IND LTD [JP]
Mitsubishi Heavy Industries, Ltd
EP_4653579_PA

Resumen de: EP4653579A1

A hydrogen production system is provided with: a solid oxide electrolysis cell (SOEC) for electrolyzing water vapor; a power supply device for applying a voltage equal to or higher than a thermoneutral voltage to the SOEC; and a water vapor generation device for generating at least part of the water vapor supplied to the SOEC by heating water using surplus heat of the SOEC.

HYDROGEN PRODUCTION SYSTEM AND METHOD FOR OPERATING HYDROGEN PRODUCTION SYSTEM

NºPublicación:  EP4653578A1 26/11/2025
Solicitante: 
MITSUBISHI HEAVY IND LTD [JP]
Mitsubishi Heavy Industries, Ltd
EP_4653578_PA

Resumen de: EP4653578A1

A hydrogen production system according to the present invention comprises: a solid oxide electrolysis cell (SOEC) that electrolyzes water vapor; a water vapor supply line for supplying water vapor to a hydrogen electrode of the SOEC; a water vapor discharge line through which water vapor discharged from the hydrogen electrode circulates; a first bypass line that communicates the water vapor supply line with the water vapor discharge line; and a first regulation device for regulating the flow rate of water vapor circulating through the first bypass line.

DUAL H2 PRODUCTION FROM ELECTROCATALYTIC WATER REDUCTION COUPLED WITH FORMALDEHYDE OXIDATION VIA A COPPER-SILVER ELECTROCATALYST

NºPublicación:  EP4652312A2 26/11/2025
Solicitante: 
UNIV CINCINNATI [US]
University of Cincinnati
WO_2024155894_PA

Resumen de: WO2024155894A2

The present disclosure concerns an electrocatalytic system and methods of the use thereof for the generation of hydrogen at both electrodes. In aspects, the present disclosure concerns an anode of a copper-silver bimetallic alloy, Cu3Ag7, and a basic anolyte with an aldehyde therein. The aldehyde reacts with the hydroxyl groups from the catholyte to produce hydrogen and the catholyte reacts water therein with the electrons from the anolyte to also produce hydrogen in a highly Faradaic efficient system. Application of the present disclosure not only provides for production of clean hydrogen, but also offers an approach for aldehyde decontamination.

A ROOM-TEMPERATURE-SOLID METAL ALLOY FOR MAKING WATER-REACTIVE ALUMINUM COMPOSITIONS

NºPublicación:  EP4651991A1 26/11/2025
Solicitante: 
FOUND ENERGY CO [US]
Found Energy Co
KR_20250145019_PA

Resumen de: CN120677016A

Provided herein are water-reactive aluminum compositions comprising aluminum or an alloy thereof and an activating metal alloy (e.g., a non-eutectic activating metal alloy comprising bismuth, tin, indium, and gallium; or an activating metal alloy comprising bismuth, tin and indium). Some water-reactive aluminum compositions provided herein are free of gallium. Also provided herein are methods of activating aluminum to provide a water-reactive aluminum composition. Also provided are fuel mixtures comprising the water-reactive aluminum composition described herein and a water-reactive aluminum composition having an increased gallium content; and methods of providing hydrogen and/or steam using the water-reactive aluminum compositions described herein.

CATALYST FOR AMMONIA DECOMPOSITION REACTION, METHOD FOR PREPARING SAME, AND METHOD FOR PRODUCING HYDROGEN BY USING SAME

NºPublicación:  EP4653091A1 26/11/2025
Solicitante: 
KOREA RES INST CHEMICAL TECH [KR]
Korea Research Institute of Chemical Technology
EP_4653091_PA

Resumen de: EP4653091A1

The present invention relates to a catalyst for an ammonia decomposition reaction, a method for preparing same, and a method for producing hydrogen by using same. More specifically, the present invention relates to a method for preparing a catalyst for an ammonia decomposition reaction, which economically and efficiently supports highly active ruthenium on a lanthanum-cerium composite oxide support, thereby preparing a catalyst that exhibits a higher ammonia conversion rate than conventional catalysts for an ammonia decomposition reaction, to a catalyst for an ammonia decomposition reaction prepared by the same method, and a method for producing hydrogen by using the same.

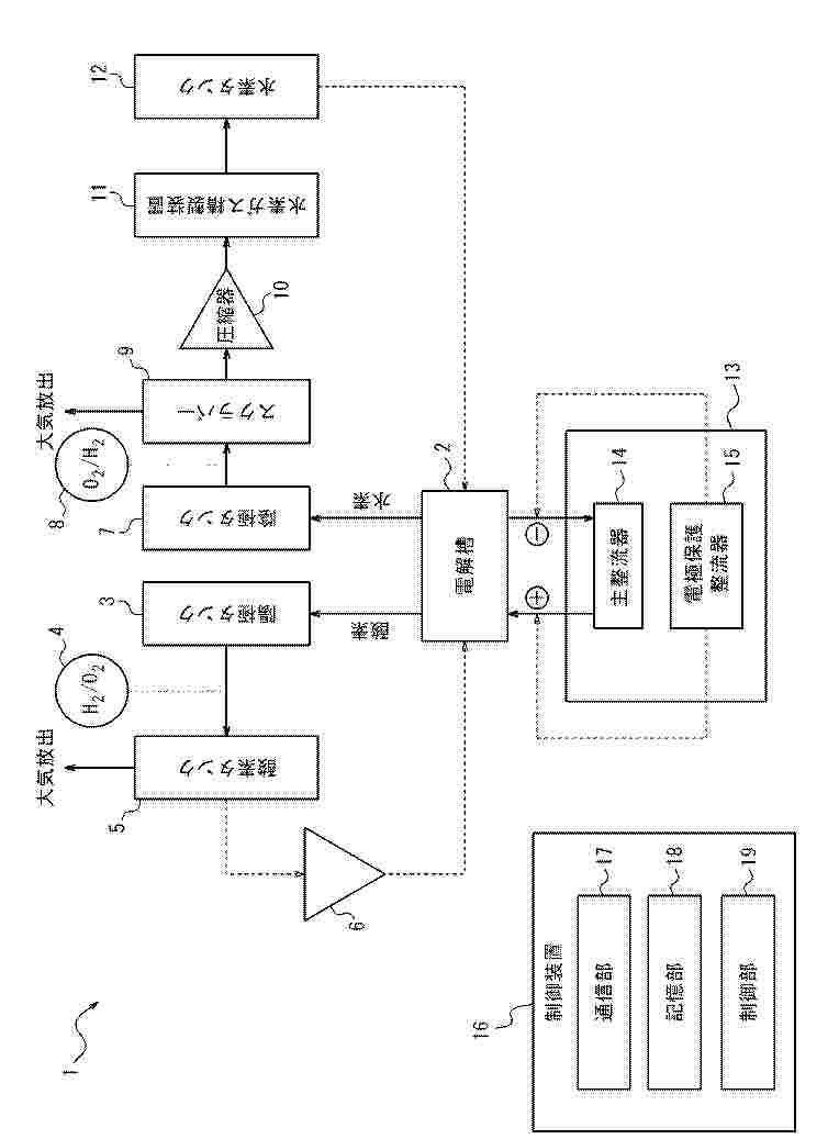
WATER ELECTROLYSIS SYSTEM AND METHOD FOR CONTROLLING SAME

NºPublicación:  EP4653581A1 26/11/2025
Solicitante: 
HITACHI LTD [JP]
Hitachi, Ltd
EP_4653581_PA

Resumen de: EP4653581A1

In a water electrolysis system, an AC-side connection end of a power converter is connected to an AC power grid, a series circuit constituted by at least one electrolysis stack and a circuit breaker connected to the at least one electrolysis stack is connected to a DC-side connection end of the power converter, a controller reduces the power flowing to the DC-side connection end before the electrolysis stack is isolated from the series circuit, while maintaining a speed at which the power converter reduces the power flowing to the DC-side connection end below a speed that allows a difference of an amplitude of a voltage of the AC power grid from a reference value to be less than a predetermined value, and when reaching a power level enabling disconnection of an internal DC circuit by the circuit breaker, disconnects the circuit breaker connected to the DC circuit and isolates the electrolysis stack from the series circuit.

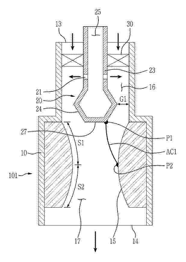
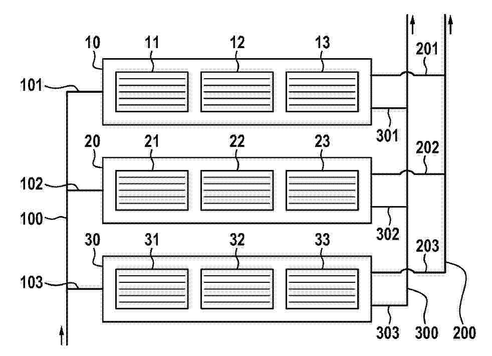
WATER ELECTROLYSIS STACK AND WATER ELECTROLYSIS SYSTEM

NºPublicación:  EP4653583A1 26/11/2025
Solicitante: 
TOYOTA MOTOR CO LTD [JP]
TOYOTA JIDOSHA KABUSHIKI KAISHA
EP_4653583_PA

Resumen de: EP4653583A1

Provided is a water electrolysis stack capable of improving durability. The water electrolysis stack includes a cell stack that is formed by stacking a plurality of water electrolysis cells, an inter-cell space is formed between each adjacent ones of the water electrolysis cells in the cell stack, and gas flows into the inter-cell spaces in water electrolysis.

HYDROGEN GENERATING DEVICE HAVING EXTRACTABLE FILTERING STRUCTURE

NºPublicación:  EP4653577A1 26/11/2025
Solicitante: 
LIN HSIN YUNG [TW]
Lin, Hsin-Yung
EP_4653577_PA

Resumen de: EP4653577A1

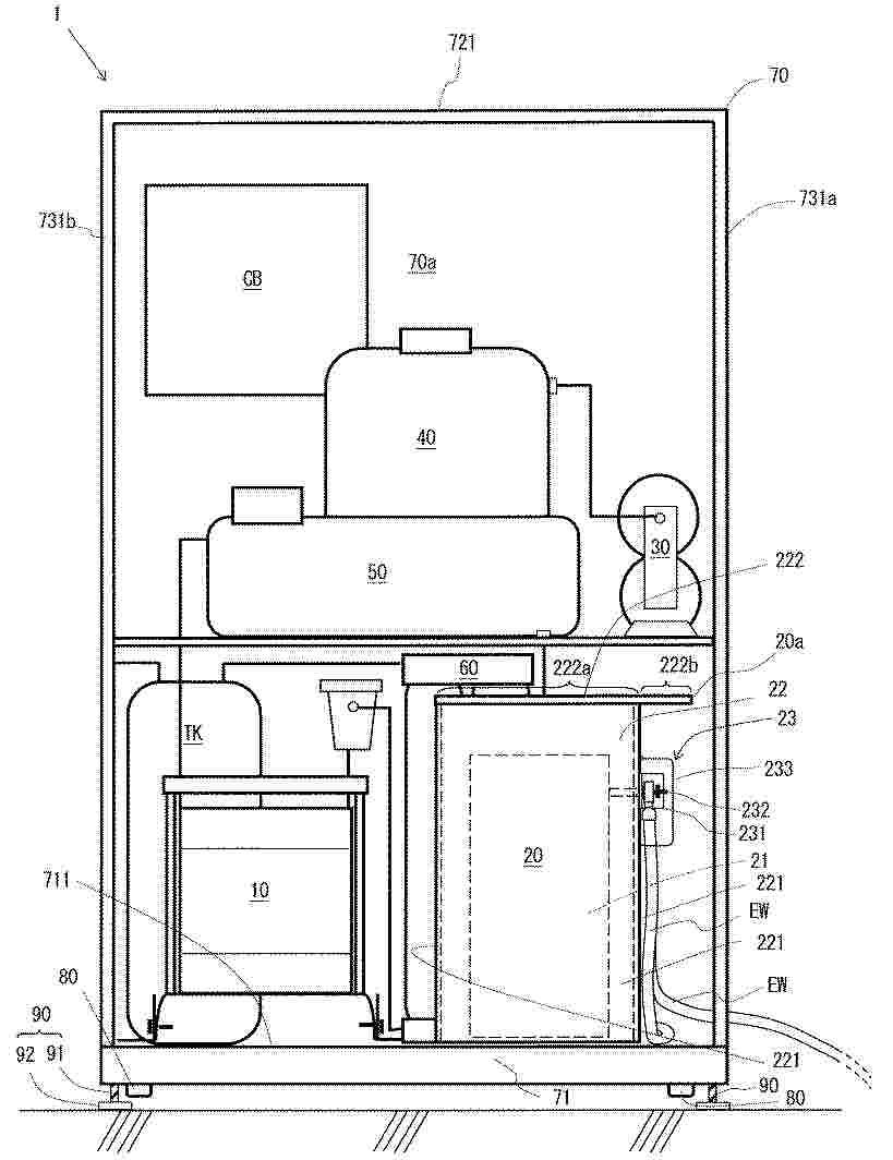
A hydrogen generator with detachable filter comprises a water tank, an electrolysis module configured in the water tank, a filter channel device coupled to the water tank, a humidifying module, vertically configured above the water tank, an integrated channel device vertically configured above the humidifying module, and a condenser configured on the integrated channel device. The electrolysis module is configured to electrolyze water contained in the water tank to generate gas comprising hydrogen. The humidifying module includes a humidifying chamber and a gas channel isolated from the humidifying chamber. The filtering device is arranged in the gas channel to receive and filter the gas comprising hydrogen generated by the electrolysis module. The condenser is configured to condense the gas comprising hydrogen outputted by the filtering device. The integrated channel device includes a gas input channel for guiding the gas comprising hydrogen outputted from the condenser into the humidifying chamber.

DEVICES, SYSTEMS, AND METHODS FOR ADMINISTERING HYDROGEN GAS

NºPublicación:  EP4651926A1 26/11/2025
Solicitante: 
H2 WATER TECH LTD [CA]
H2 Water Technologies Ltd
KR_20250156102_PA

Resumen de: MX2025008404A

The invention provides devices, systems, and methods for providing hydrogen gas mixtures to a subject. The invention allows hydrogen gas mixtures to be provided at a rate that does not restrict normal or even elevated breathing.

PLANT AND PROCESS COMPRISING AN AUTOTHERMAL REFORMER FOR THE PRODUCTION OF SYNTHETIC FUELS WITHOUT CARBON DIOXIDE EMISSION

Nº publicación: EP4653517A1 26/11/2025

Solicitante:

EDL ANLAGENBAU GMBH [DE]
EDL Anlagenbau Gesellschaft mbH

EP_4653517_A1

Resumen de: EP4653517A1

Eine Anlage zur Herstellung von synthetischen Kraftstoffen, insbesondere von Flugturbinenkraftstoff (Kerosin), Rohbenzin und/oder Diesel, umfasst:a) eine Synthesegasherstellungseinrichtung zur Herstellung eines Kohlenmonoxid, Wasserstoff und Kohlendioxid umfassenden Rohsynthesegases aus i) Kohlendioxid, ii) Wasser, iii) Methan und/oder Wasserstoff und iv) Sauerstoff, wobei die Synthesegasherstellungseinrichtung mindestens einen autothermen Reformer umfasst, wobei der mindestens eine autotherme Reformer mindestens eine Zufuhrleitung i) für Kohlendioxid, ii) für Wasser, iii) für Methan und/oder für Wasserstoff und iv) für Sauerstoff sowie eine Abfuhrleitung für Rohsynthesegas umfasst,b) eine Trenneinrichtung zur Abtrennung von Kohlendioxid aus dem in der Synthesegasherstellungseinrichtung hergestellten Rohsynthesegas mit einer Abfuhrleitung für Kohlendioxid und einer Abfuhrleitung für Synthesegas,c) eine Fischer-Tropsch-Einrichtung zur Herstellung von Kohlenwasserstoffen durch ein Fischer-Tropsch-Verfahren aus dem Synthesegas, aus dem in der Trenneinrichtung Kohlendioxid abgetrennt wurde,d) eine Raffinationseinrichtung zur Raffination der in der Fischer-Tropsch-Einrichtung hergestellten Kohlenwasserstoffe zu den synthetischen Kraftstoffen undei) eine Elektrolyseeinrichtung zur Auftrennung von Wasser in Wasserstoff und Sauerstoff umfasst, wobei die Elektrolyseeinrichtung eine Wasserzufuhrleitung, eine Sauerstoff- oder Luftabfuhrleitung und eine Wasserstoffabfuhrleitung a

traducir