Ministerio de Industria, Turismo y Comercio LogoMinisterior
 

Alerta

Resultados 839 resultados
LastUpdate Última actualización 05/05/2026 [07:06:00]
pdfxls
Publicaciones de solicitudes de patente de los últimos 60 días/Applications published in the last 60 days
previousPage Resultados 350 a 375 de 839 nextPage  

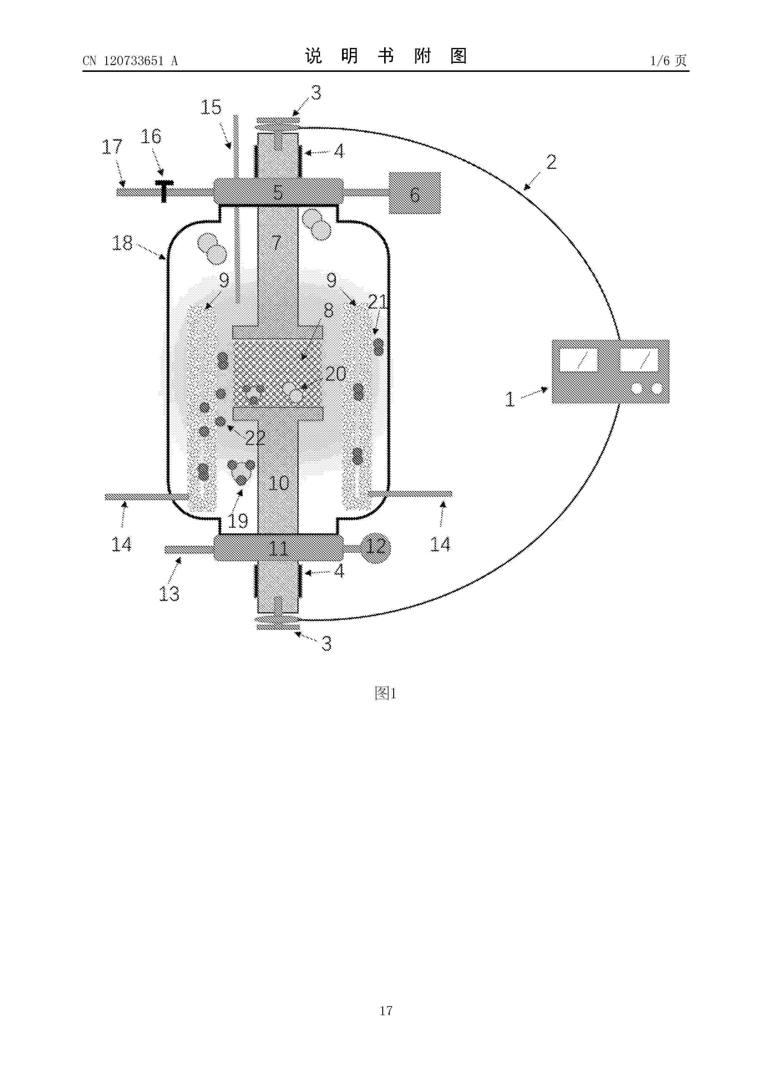
ACIDIFICATION OF SEAWATER IN AN ELECTROLYTIC - CATION EXCHANGE MODULE (E-CEM) DEVICE

NºPublicación:  WO2026072631A1 02/04/2026
Solicitante: 
EVOQUA WATER TECH LLC [US]
WO_2026072631_A1

Resumen de: WO2026072631A1

An apparatus for generation of at least one of carbon dioxide or hydrogen from saline water is disclosed. The apparatus includes an anodic compartment, an anode on a first side of the anodic compartment, a cathodic compartment, a cathode on a first side of the cathodic compartment, a first cation permeable fluidic separator on a second side of the anodic compartment, a second cation permeable fluidic separator on a second side of the cathodic compartment, a center compartment between the first and second cation permeable fluidic separators, and a mixing chamber including an inlet fluidly connectable to or in fluid communication with the outlet of the anodic compartment and an outlet, the center compartment having one of an outlet fluidly connectable to or in fluid communication with the inlet of the mixing chamber or an inlet fluidly connectable to or in fluid communication with the outlet of the mixing chamber.

REDUCED WATER CONSUMPTION FOR HYDROCARBON PRODUCTION

NºPublicación:  WO2026072487A1 02/04/2026
Solicitante: 
EXXONMOBIL TECH AND ENGINEERING COMPANY [US]
WO_2026072487_A1

Resumen de: WO2026072487A1

Systems and methods are provided for conversion of renewable power into hydrocarbons, such as hydrocarbon fuels, via a methanol intermediate. In addition, it is desired to capture and reuse carbon dioxide in order to form these hydrocarbons. When the conversion of carbon dioxide is performed using hydrogen generated by electrolysis (preferably from renewable electricity), the management of process water is beneficial for reducing or minimizing the overall water requirements for the process as well as extending the lifetime of the electrolyzers. Systems and methods are also provided for recovery and purification of process water for recycle to the electrolyzers.

Elektrolyseur und Verfahren zur Trennung eines Elektrolysestapels vom Separator

NºPublicación:  DE102024209486A1 02/04/2026
Solicitante: 
SIEMENS ENERGY GLOBAL GMBH & CO KG [DE]
Siemens Energy Global GmbH & Co. KG
DE_102024209486_PA

Resumen de: DE102024209486A1

Die Erfindung betrifft eine Elektrolyseanlage (1) für die Zerlegung von Wasser in Wasserstoff und Sauerstoff umfassend einen Elektrolysestapel (2) mit einer ersten Elektrodenseite (3) und einer zweiten Elektrodenseite (4), einen ersten Separator (5), eine von der ersten Elektrodenseite (3) des Elektrolysestapels (2) abzweigende und in den ersten Separator (5) mündende erste Sammelleitung (6) und eine vom ersten Separator (5) abzweigende und in die erste Elektrodenseite (3) des Elektrolysestapels (2) mündende erste Flüssigkeitszirkulationsleitung (7) mit einem ersten Flüssigkeitszirkulationsventil (8), weiter umfassend einen zweiten Separator (9), eine von der zweiten Elektrodenseite (4) des Elektrolysestapels (2) abzweigende und in den zweiten Separator (9) mündende zweite Sammelleitung (10) und eine vom zweiten Separator (9) abzweigende und in die zweite Elektrodenseite (4) des Elektrolysestapels (2) mündende zweite Flüssigkeitszirkulationsleitung (11) mit einem zweiten Flüssigkeitszirkulationsventil (12), wobei ein erstes Sicherheitsventil (13) in der ersten Sammelleitung (6) angeordnet ist und ein zweites Sicherheitsventil (14) in der zweiten Sammelleitung (10) angeordnet ist. Die Erfindung betrifft ferner ein Verfahren zur Trennung eines Elektrolysestapels () von einem ersten Separator (5) in einer Elektrolyseanlage (1).

Mehrsträngige Elektrolyseanlage und deren Betrieb

NºPublicación:  DE102024209484A1 02/04/2026
Solicitante: 
SIEMENS ENERGY GLOBAL GMBH & CO KG [DE]
Siemens Energy Global GmbH & Co. KG
DE_102024209484_PA

Resumen de: DE102024209484A1

Die Erfindung betrifft eine mehrsträngige Elektrolyseanlage (1) für die Zerlegung von Wasser in Wasserstoff und Sauerstoff, umfassend mehrere parallel geschaltete Elektrolysestränge (2) mit jeweils mehreren in Reihe geschalteten Elektrolysestapeln (3), sowie einen ersten Separator (4), der über eine erste Hauptzufuhrleitung (5) und davon abgehende erste Zweigleitungen (6) mit ersten Eingängen (7) einer jeweils ersten Elektrodenseite (8) der Elektrolysestränge (2) verbunden ist, wobei erste Ausgänge (9) der jeweils ersten Elektrodenseite (8) der Elektrolysestränge (2) über erste Sammelleitungen (10), die in eine erste Hauptabfuhrleitung (12) münden, mit dem ersten Separator (4) verbunden sind, sowie einen zweiten Separator (12), der über eine zweite Hauptzufuhrleitung (13) und davon abgehende zweite Zweigleitungen (14) mit zweiten Eingängen (15) einer jeweils zweiten Elektrodenseite (16) der Elektrolysestränge (2) verbunden ist, wobei zweite Ausgänge (17) der jeweils zweiten Elektrodenseite (16) der Elektrolysestränge (2) über zweite Sammelleitungen (18), die in eine zweite Hauptabfuhrleitung (19) münden, mit dem zweiten Separator (12) verbunden sind, wobei in den ersten und zweiten Hauptzufuhrleitungen (5, 13), den ersten und zweiten Zweigleitungen (6, 14), den ersten und zweiten Sammelleitungen (10, 18) und den ersten und zweiten Hauptabfuhrleitungen (11, 19) Ventile (20) angeordnet sind. Ferner betrifft die Erfindung ein Verfahren zum Betrieb einer mehrstr�

REINFORCED COMPOSITE ELECTROLYTE MEMBRANE FOR WATER ELECTROLYSIS WITH INDEPENDENTLY CONTROLLED CONCENTRATION GRADIENT OF HYDROGEN GAS REDUCTION ADDITIVES AND ANTIOXIDANTS

NºPublicación:  KR20260044534A 02/04/2026
Solicitante: 
에이치디현대오일뱅크주식회사
KR_20260044534_PA

Resumen de: KR20260044534A

본 발명은 수전해 셀(cell)에서 애노드(anode) 쪽 전해질막과 캐소드(cathode)쪽 전해질막에서의 우세한 반응이 다르기 때문에 기능성 첨가제가 가장 효율적으로 작동할 수 있도록, 수소가스 저감 첨가제 및 산화방지제의 농도 구배가 독립적으로 조절된 수전해용 강화복합형 전해질막에 관한 것이다.

CATALYST LAYER-ATTACHED ELECTROLYTE MEMBRANE, METHOD FOR PRODUCING CATALYST LAYER-ATTACHED ELECTROLYTE MEMBRANE, MEMBRANE ELECTRODE ASSEMBLY, AND WATER ELECTROLYSIS DEVICE

NºPublicación:  WO2026070107A1 02/04/2026
Solicitante: 
FUJIFILM CORP [JP]
\u5BCC\u58EB\u30D5\u30A4\u30EB\u30E0\u682A\u5F0F\u4F1A\u793E
WO_2026070107_A1

Resumen de: WO2026070107A1

Provided is a catalyst layer-attached electrolyte membrane comprising an electrolyte membrane, a first catalyst layer, and a second catalyst layer in this order, wherein the first catalyst layer is an inorganic layer including a metal catalyst, the second catalyst layer is an inorganic layer or an organic layer including a metal catalyst, and the metal catalyst included in the first catalyst layer and the metal catalyst included in the second catalyst layer contain the same group element.

Dünne PEM-Wasser-Elektrolyse Zelle und Verfahren

NºPublicación:  DE102024209653A1 02/04/2026
Solicitante: 
SIEMENS ENERGY GLOBAL GMBH & CO KG [DE]
Siemens Energy Global GmbH & Co. KG
DE_102024209653_PA

Resumen de: DE102024209653A1

Die Erfindung betrifft eine Zelle (1) für die PEM-Wasser-Elektrolyse, die zumindest eine Abfolge von einer GDL Anode (GDLA), einer MEA, einer Kathode (GDLK)in einem Rahmen (10) aufweist, wobei die Stirnseiten (26, 28) der Anode (GDLA) und Kathode (GDLK) mit einer Dichtung (25, 27) versehen sind,die unter Druck dicht an den Rahmen (10) anlegen, sowie Bipolarplatten (BPP) auf der Anode (GDLA) und unter der Kathode (GDLK).

GASKET FOR ELECTROLYSIS, ELECTROLYTIC CELL, AND ELECTROLYSIS METHOD

NºPublicación:  WO2026070246A1 02/04/2026
Solicitante: 
ASAHI CHEMICAL IND [JP]
\u65ED\u5316\u6210\u682A\u5F0F\u4F1A\u793E
WO_2026070246_A1

Resumen de: WO2026070246A1

The purpose of the present invention is to provide a gasket that can prevent crevice corrosion while maintaining a sealing property, which is basic performance for a gasket. The gasket for electrolysis according to the present invention is frame-shaped and has a hollow part on an inner periphery thereof, and moreover: at least one protrusion having a peripherally continuous height of 1 mm or greater is provided on one surface thereof; at least one groove having a peripherally continuous depth of 0.1 mm or greater is provided to the other surface thereof; and L1/L2≤3 is satisfied, where L1 is the distance from the inner peripheral end to the protrusion provided most on the inner peripheral side, and L2 is the distance from the inner peripheral end to the groove provided most on the inner peripheral side.

Sicherheitssystem und Verfahren zur Detektion von Strukturschäden in Elektrolysestapeln

NºPublicación:  DE102024209483A1 02/04/2026
Solicitante: 
SIEMENS ENERGY GLOBAL GMBH & CO KG [DE]
Siemens Energy Global GmbH & Co. KG
DE_102024209483_PA

Resumen de: DE102024209483A1

Die Erfindung betrifft ein Sicherheitssystem (1) mit einem Detektor (2) für Strukturschäden in einem Elektrolysestapel (3) mit einer Vielzahl von Elektrolysezellen (4), wobei der Detektor (2) als optischer Sensor, Ultraschallsensor, Kontaktband zur mechanischen Detektion, raumakustische Überwachung, Körperschallüberwachung an Endplatten des Elektrolysestapels oder als Sensorik in Blindflanschen, Gasverteilern oder Gassammlern ausgestaltet sein kann. Die Erfindung betrifft ferner eine Elektrolyseanlage mit einem solchen Sicherheitssystem (1) und ein Verfahren zur Detektion von Strukturschäden in einem Elektrolysestapel (3).

Gas-Flüssigkeitsseparator für ein Elektrolysesystem, Elektrolysesystem

NºPublicación:  DE102024209677A1 02/04/2026
Solicitante: 
BOSCH GMBH ROBERT [DE]
Robert Bosch Gesellschaft mit beschr\u00E4nkter Haftung
DE_102024209677_PA

Resumen de: DE102024209677A1

Die Erfindung betrifft einen Gas-Flüssigkeitsseparator (1) zum Abscheiden von Gasen aus einem Gas-Flüssigkeitsgemisch für ein Elektrolysesystem, aufweisend einen im Querschnitt kreisrunden Grundkörper (2) mit einem Einlass (3) für das Gas-Flüssigkeitsgemisch sowie mit einem Gasauslass (4) und einem Flüssigkeitsauslass (5). Erfindungsgemäß ist der Einlass (3) für das Gas-Flüssigkeitsgemisch tangential in Bezug auf den Grundkörper (2) angeordnet und der Grundkörper (2) weist eine Temperiereinrichtung (6) auf.

ANODE ELECTRODE FOR ALKALINE WATER ELECTROLYSIS AND METHOD FOR MANUFACTURING SAME

NºPublicación:  WO2026070667A1 02/04/2026
Solicitante: 
PROTERIAL LTD [JP]
UNIV TOHOKU [JP]
\u682A\u5F0F\u4F1A\u793E\u30D7\u30ED\u30C6\u30EA\u30A2\u30EB
\u56FD\u7ACB\u5927\u5B66\u6CD5\u4EBA\u6771\u5317\u5927\u5B66
WO_2026070667_A1

Resumen de: WO2026070667A1

Provided are: an anode electrode for alkaline water electrolysis, which can be manufactured at a lower cost and in a simpler process than ever before and with which oxygen evolution overpotential at the anode electrode can be reduced; and a method for manufacturing the same. In the method for manufacturing the anode electrode for alkaline water electrolysis, the anode electrode is manufactured by forming a catalyst layer on an Fe-Ni-based alloy substrate that contains 15-85 mass% of Ni and has a thickness of 1.0 mm or less. A catalyst layer 2 is formed by a catalyst layer formation step in which the Fe-Ni-based alloy substrate is immersed in an aqueous alkaline solution and a voltage is applied thereto. The catalyst layer 2 has an oxide layer or a hydroxide layer containing 10% or more of Ni, and has a thickness of greater than 0 nm but not greater than 400 nm.

MEMBRANE CATALYST LAYER STRUCTURE FOR WATER ELECTROLYSIS, MEMBRANE ELECTRODE ASSEMBLY FOR WATER ELECTROLYSIS, WATER ELECTROLYSIS CELL, WATER ELECTROLYSIS DEVICE, AND WATER ELECTROLYSIS METHOD

NºPublicación:  WO2026070655A1 02/04/2026
Solicitante: 
TORAY INDUSTRIES [JP]
\u6771\u30EC\u682A\u5F0F\u4F1A\u793E
WO_2026070655_A1

Resumen de: WO2026070655A1

The present invention addresses the problem of providing a membrane catalyst layer structure for water electrolysis, the membrane catalyst layer structure being capable of maintaining good electrolysis performance over a long period of time by improving adhesion between a cathode catalyst layer and a diaphragm that includes a polymer electrolyte membrane. In order to solve the problem, the present invention provides a membrane catalyst layer structure for water electrolysis, the membrane catalyst layer structure comprising at least: a diaphragm that includes a polymer electrolyte; and an anode catalyst layer and a cathode catalyst layer which are disposed so as to face each other with the diaphragm being interposed therebetween. The anode catalyst layer contains elemental iridium, the cathode catalyst layer contains elemental platinum, the cathode catalyst layer additionally contains carbon black and a polymer electrolyte, the ratio (I/C) of the mass (I) of the polymer electrolyte to the mass (C) of the carbon black in the cathode catalyst layer is not less than 0.40 but less than 1.00, and the carbon black contained in the cathode catalyst layer has a volatile content of less than 1.4 mass%.

Photoelektrochemischer Reaktor und Verfahren zur Durchführung einer photoelektrochemischen Reaktion

NºPublicación:  DE102024128389A1 02/04/2026
Solicitante: 
EBERHARD KARLS UNIV TUEBINGEN KOERPERSCHAFT DES OEFFENTLICHEN RECHTS [DE]
FRAUNHOFER GES FORSCHUNG [DE]
Eberhard Karls Universit\u00E4t T\u00FCbingen, K\u00F6rperschaft des \u00F6ffentlichen Rechts,
Fraunhofer-Gesellschaft zur F\u00F6rderung der angewandten Forschung eingetragener Verein
DE_102024128389_PA

Resumen de: DE102024128389A1

Die Erfindung betrifft einen photoelektrochemischer Reaktor, mit zumindest einem Behältnis, welches zumindest teilweise mit einem Elektrolyten befüllt ist und mit zumindest einer Solarzelle zur Umwandlung auf den Reaktor auftreffender elektromagnetischer Eingangsstrahlung in elektrische Leistung, wobei die Solarzelle eine Anodenseite und eine der Anodenseite gegenüberliegende Kathodenseite und eine oder mehrere Seitenflächen aufweist, wobei an der Kathodenseite eine kathodenseitige Katalysatorschicht und an der Anodenseite eine anodenseitige Katalysatorschicht angeordnet ist und wobei die Solarzelle derart angeordnet ist, dass die kathodenseitige Katalysatorschicht und die anodenseitige Katalysatorschicht mit dem Elektrolyten in Kontakt stehen. Wesentlich ist, dass der Reaktor derart ausgebildet ist, dass eine Strahlungseinkopplung der Eingangsstrahlung in die Solarzelle im Wesentlichen durch eine oder mehrere Seitenflächen der Solarzelle, bevorzugt im Wesentlichen durch eine Seitenfläche der Solarzelle, erfolgt.

BIMETALLIC IRON-VANADIUM OXIDE ELECTROCATALYST FOR OXYGEN EVOLUTION REACTION

NºPublicación:  US20260092381A1 02/04/2026
Solicitante: 
UNIV KING FAHD PET & MINERALS [SA]
KING FAHD UNIVERSITY OF PETROLEUM AND MINERALS
US_20260092381_A1

Resumen de: US20260092381A1

An electrocatalyst including a first layer, including a porous nickel foam, and a second layer, including an iron-vanadium oxide (FeVOx). The iron-vanadium oxide includes an iron oxide and a vanadium oxide. The iron-vanadium oxide contains 10 to 30 atomic percent (at. %) iron and 15 to 30 at. % vanadium based on the total number of atoms in the iron-vanadium oxide. The second layer includes iron-vanadium oxide particles having the longest dimension of 0.5 to 5 micrometers (μm). The electrocatalyst of the present disclosure may be used in oxygen evolution reactions.

ANODE SLURRY, PREPARATION METHOD THEREFOR, AND USE THEREOF

NºPublicación:  WO2026065648A1 02/04/2026
Solicitante: 
SHANGHAI H RAY S & T CO LTD [CN]
\u4E0A\u6D77\u6C22\u9510\u79D1\u6280\u6709\u9650\u516C\u53F8
WO_2026065648_A1

Resumen de: WO2026065648A1

Disclosed are an anode slurry, a preparation method therefor, and a use thereof. The present invention provides a method for preparing anode slurry C, which comprises the following steps: step 1, mixing an iridium catalyst, a perfluorosulfonic acid resin dispersion, and a solvent to obtain slurry A; step 2, adding a platinum precursor to slurry A to obtain slurry B; and step 3, reacting slurry B at 50-90 °C to prepare anode slurry C. In the present invention, by means of directly adding a water-soluble platinum precursor into an anode oxidation iridium catalyst slurry, the dispersion of platinum and the hydrogen removal capability in oxygen per unit mass of platinum are significantly improved.

암모니아 열 개질에 의해 수소를 생산하기 위한 방법 및 장치

NºPublicación:  KR20260044962A 02/04/2026
Solicitante: 
다이커컴버션엔지니어스비브이
KR_20260044962_PA

Resumen de: WO2025027031A1

The invention provides a process for producing hydrogen by thermal reforming of ammonia in an apparatus comprising an ammonia cracking reactor with a catalyst chamber and a staged combustion unit, wherein the catalyst chamber of the ammonia cracking reactor is heated indirectly by heat exchange with the hot flue gases from the staged combustion unit, comprising the steps of: a) incomplete combustion of a fuel comprising ammonia in the first stage of the staged combustion unit to generate a flue gas stream of elevated temperature T1 in the range of 750 to 2000°C, preferably in the range of 1200 to 2000°C; b) complete combustion of the fuel comprising ammonia in the second stage of the staged combustion unit to generate a flue gas stream of a temperature T3 that is less than T1; c) exchanging heat from the flue gas provided in step b) with the ammonia cracking reactor to raise the temperature in the catalyst chamber to a catalytic cracking temperature T2 in the range of 400 to 1000°C, more preferably in the range of 600 to 800°C; d) subjecting an ammonia stream in the heated ammonia cracking reactor of step c) to a catalytic ammonia-cracking step to yield a thermally cracked stream comprising hydrogen, and e) separating the thermally cracked stream into a reject gas stream and an enriched hydrogen stream and withdrawing the enriched hydrogen stream, wherein T3 is at least 50°C above T2 up to a maximum of 1600°C, and wherein T3 is at least 50°C below T1, and wherein the f

CHARGED LIGAND POST-MODIFIED PHOTOCATALYST, PREPARATION METHOD THEREFOR AND USE THEREOF

NºPublicación:  WO2026066209A1 02/04/2026
Solicitante: 
SUZHOU TPRI ENER & ENVIRO TECH CO LTD [CN]
XIAN THERMAL POWER RES INSTITUTE CO LTD [CN]
\u82CF\u5DDE\u897F\u70ED\u8282\u80FD\u73AF\u4FDD\u6280\u672F\u6709\u9650\u516C\u53F8
\u897F\u5B89\u70ED\u5DE5\u7814\u7A76\u9662\u6709\u9650\u516C\u53F8
WO_2026066209_A1

Resumen de: WO2026066209A1

Provided are a charged ligand post-modified photocatalyst, a preparation method therefor, and a use thereof, relating to the field of photocatalysis. A zirconium salt and 1,3,5-tris(4-carboxyphenyl)benzene are dissolved in N,N-dimethylformamide, and then formic acid is added to obtain Zr-BTB; Zr-BTB and a potassium chloroplatinate solution are added to ethanol to implement a reaction to obtain Zr-BTB@Pt; and Zr-BTB@Pt and a quaternary ammonium salt ligand are added to methanol to implement a reaction to obtain Zr-BTB@Pt-NH4 +. When used in a photocatalytic reaction, the prepared Zr-BTB@Pt-NH4 + can significantly improve the hydrogen production efficiency of a photocatalytic material.

COMBUSTION DEVICE AND COMBUSTION METHOD

NºPublicación:  WO2026069743A1 02/04/2026
Solicitante: 
CDS INSTITUTE OF MAN STRATEGY INC [JP]
TSUCHIYA MFG CO LTD [JP]
\u682A\u5F0F\u4F1A\u793E\uFF23\uFF24\uFF33\uFF29,
\u682A\u5F0F\u4F1A\u793E\u571F\u8C37\u88FD\u4F5C\u6240
WO_2026069743_A1

Resumen de: WO2026069743A1

To safely and easily burn hydrogen. A combustion device comprises: a hot water generation unit 1 provided with a storage unit 112 for storing water, an arrangement unit 113 for arranging a solid fuel that reacts with the water within the storage unit 112 to discharge hydrogen, and a combustion unit for burning the generated hydrogen; and a control unit for controlling the water temperature of the stored water.

CATALYST FOR AMMONIA DECOMPOSITION, METHOD OF PREPARING THE CATALYST, AND METHOD OF AMMONIA DECOMPOSITION USING THE CATALYST

NºPublicación:  US20260091373A1 02/04/2026
Solicitante: 
SK INNOVATION CO LTD [KR]
SK INNOVATION CO., LTD
US_20260091373_A1

Resumen de: US20260091373A1

In a method of preparing an ammonia decomposition catalyst according to embodiments of the present disclosure, a mixture of a metal oxide including lanthanum and a heterogeneous metal and aluminum oxide is prepared, the mixture was subjected to steam treatment to form a carrier, and a catalytically active metal is supported on the carrier to prepare an ammonia decomposition catalyst. The ammonia decomposition catalyst according to embodiments of the present disclosure is prepared by the above-described preparation method.

RED TITANIUM DIOXIDE HETEROJUNCTION, AND PREPARATION METHOD THEREFOR AND USE THEREOF

NºPublicación:  WO2026066212A1 02/04/2026
Solicitante: 
SUZHOU TPRI ENER & ENVIRO TECH CO LTD [CN]
\u82CF\u5DDE\u897F\u70ED\u8282\u80FD\u73AF\u4FDD\u6280\u672F\u6709\u9650\u516C\u53F8
WO_2026066212_A1

Resumen de: WO2026066212A1

The present disclosure belongs to the technical field of material synthesis and utilization of renewable clean energy, and provides a red titanium dioxide heterojunction, and a preparation method therefor and the use thereof. The preparation method for a red titanium dioxide heterojunction comprises: forming a first precursor of B-doped titanium dioxide; calcining the first precursor at a high temperature to obtain a second precursor of a B-doped titanium dioxide heterojunction; and mixing any one of (NH4)2TiF6, NH4TiOF3 and (NH4)2TiOF4 with the second precursor, followed by a nitridation treatment in an ammonia gas flow to obtain a red titanium dioxide heterojunction uniformly doped with a rutile phase and an anatase phase. In the present disclosure, titanium dioxide in a rutile phase can be nitrided by means of an ammonium fluotitanate treatment, such that a red titanium dioxide heterojunction uniformly doped with both a rutile phase and an anatase phase is formed, which heterojunction exhibits relatively high water oxidation activity in a photocatalytic water decomposition reaction.

OFFSHORE ELECTROLYSIS SYSTEM, AND METHOD FOR OPERATING AN OFFSHORE ELECTROLYSIS SYSTEM

NºPublicación:  AU2024349761A1 02/04/2026
Solicitante: 
SIEMENS ENERGY GLOBAL GMBH & CO KG
SIEMENS ENERGY GLOBAL GMBH & CO. KG
AU_2024349761_PA

Resumen de: AU2024349761A1

The invention relates to an offshore electrolysis system (100) comprising: a wind turbine (1) with a platform (3) and with an electrolysis plant (5) which is arranged on the platform (3) and is connected to the wind turbine (1) in order to supply electrolysis current; and a heat supply device (7) which is coupled to the electrolysis plant (5) and has a combustion device (13), wherein a fuel reservoir (15) is connected to the heat supply device (7) such that, during a standstill mode, heat generated by means of the combustion device (13) can be transferred to the electrolysis plant (5) so as to maintain the temperature above a minimum temperature. The invention also relates to a method for operating a corresponding offshore electrolysis system (100), wherein, during a standstill mode, heat is generated by means of the heat supply device (7) and transferred to the electrolysis plant (5) so as to maintain the temperature above a minimum temperature and prevent freezing of water-carrying components of the electrolysis plant (5).

OFFSHORE ELECTROLYSIS SYSTEM, AND METHOD FOR OPERATING AN OFFSHORE ELECTROLYSIS SYSTEM

NºPublicación:  AU2024352604A1 02/04/2026
Solicitante: 
SIEMENS ENERGY GLOBAL GMBH & CO KG
SIEMENS ENERGY GLOBAL GMBH & CO. KG
AU_2024352604_PA

Resumen de: AU2024352604A1

The invention relates to an offshore electrolysis system (100) comprising: a wind turbine (1) with a platform (3) and with an electrolysis plant (5) which is arranged on the platform (3) and is connected to the wind turbine (1) in order to supply electrolysis current; and a heat supply device (7) which is coupled to the electrolysis plant (5) and is designed in such a way that heat can be transferred to the electrolysis plant by means of the heat supply device (7) during a standstill mode so as to maintain the temperature above a minimum temperature. The invention also relates to a method for operating a corresponding offshore electrolysis system. During a standstill mode, heat is transferred to the electrolysis plant (5) by means of the heat supply device (7) so as to maintain the temperature above a minimum temperature and prevent freezing of water-carrying components of the electrolysis plant (5).

CONTROL OF THE SOLID OXIDE ELECTROLYZER

NºPublicación:  US20260092384A1 02/04/2026
Solicitante: 
BLOOM ENERGY CORP [US]
Bloom Energy Corporation
US_20260092384_A1

Resumen de: US20260092384A1

A modular solid oxide electrolyzer cell (SOEC) system including a stack of electrolyzer cells configured to receive steam in combination with hydrogen, and a steam recycle outlet configured to recycle a portion of the steam.

THERMOCHEMICAL GAS SPLITTING REACTOR SYSTEM AND METHOD OF THERMOCHEMICALLY SPLITTING GAS

NºPublicación:  US20260091976A1 02/04/2026
Solicitante: 
UNIV COLORADO REGENTS [US]
The Regents of the University of Colorado, a body corporate
US_20260091976_A1

Resumen de: US20260091976A1

A thermochemical gas splitting reactor system and a method of splitting gas are disclosed. The system includes a reactor including a reaction zone comprising active material, a gas heating zone, and a gas distribution plate assembly interposed between the reaction zone and the gas heating zone. Exemplary systems can include multiple reactors. The method can include providing one or more reactors and performing one or more of an oxidation and/or reduction process using each of the reactors.

NI-BASED CATALYST FOR NH3 REFORMING APPLICATIONS

Nº publicación: US20260091374A1 02/04/2026

Solicitante:

BASF SE [DE]
BASF SE

US_20260091374_A1

Resumen de: US20260091374A1

The present invention relates to a catalyst comprising Ni, Ru, and a promoter metal M1, wherein the catalyst displays an Ru:Ni weight ratio in the range of from 0.0001:1 to 0.5:1, wherein the promoter metal M1 is selected from the group consisting of Li, K, Na, Cs, Mg, Ca, Sr, and Ba, including mixtures of two or more thereof, and wherein the catalyst further comprises one or more support materials onto which Ni, Ru, and the promoter metal M1 are respectively supported. Furthermore, the present invention relates to a method for the preparation of a catalyst comprising Ni, Ru, and a promoter metal M1, as well as to a catalyst obtainable according to said method, and to a process for the reforming of ammonia employing the inventive catalyst.

traducir