Ministerio de Industria, Turismo y Comercio LogoMinisterior
 

Alerta

Resultados 1045 resultados
LastUpdate Última actualización 22/03/2026 [07:01:00]
pdfxls
Publicaciones de solicitudes de patente de los últimos 60 días/Applications published in the last 60 days
previousPage Resultados 675 a 700 de 1045 nextPage  

一种氨分解制氢催化剂的制备方法及应用

NºPublicación:  CN121446516A 03/02/2026
Solicitante: 
壹碳环投(北京)科技有限公司
CN_121446516_PA

Resumen de: CN121446516A

本发明涉及制氢技术领域,公开一种氨分解制氢催化剂的制备方法及应用,包括以超细纳米为基础载体,通过并流共沉淀法引入助剂金属氧化物进行改性,再负载活性组分Ni和贵金属助剂制成。其制备方法关键在于:先采用回流法合成超细纳米悬浮液,再与助剂金属盐混合,通过并流共沉淀形成混合凝胶,经老化、洗涤、干燥、焙烧得到高比表面积、高热稳定性的催化剂载体,最后通过分步浸渍法负载活性金属组分。该催化剂在氨分解制氢反应中,尤其在450‑750℃、1‑3 MPa的加压条件下,表现出优异的低温活性、高氨转化率和长周期稳定性,适用于固定床反应器中的高效制氢过程。

一种铁基金属有机框架催化剂及其制备方法和应用

NºPublicación:  CN121449911A 03/02/2026
Solicitante: 
中国石油大学(华东)
CN_121449911_PA

Resumen de: CN121449911A

本发明提供的技术方案为,一种铁基金属有机框架催化剂的制备方法,制备凝胶状前体,所述凝胶状前体由含铁盐的溶液和含有机配体的溶液搅拌混合而成;(2)将铁源浸泡在制得的所述凝胶状前体中,采用微波加热法制得最终的催化剂。本发明的优点在于,通过金属铁与有机配体的定向配位构建稳定框架结构,在实现高比表面积,提供丰富且稳定的活性位点的同时,有效优化铁位点的电子结构,协同提升氧析出反应活性和催化剂稳定性。本发明的制备方法快速,绿色、温和环保,且可以放大规模生产。

一种底盖组件及一体式水箱

NºPublicación:  CN121445261A 03/02/2026
Solicitante: 
帝舍智能科技(武汉)有限公司
CN_121445261_PA

Resumen de: CN116491864A

The invention is applicable to the technical field of cleaning appliances, and discloses a bottom cover assembly, which seals the bottom of an integrated water tank comprising a clear water tank and a sewage tank, and comprises: an electricity taking access device for connecting a water electrolysis module arranged in the clear water tank to an external power supply interface of the water tank; the upper surface of the bottom cover middle frame seals the clear water tank and/or the sewage tank, the lower surface of the bottom cover middle frame defines a wiring cavity used for connection of the electricity taking access device, the lower surface of the bottom cover middle frame is provided with a bearing ring rib used for supporting the weight of the integrated water tank, and the electricity taking access device is installed on the upper surface or the lower surface of the bottom cover middle frame. The invention further discloses the integrated water tank comprising the bottom cover assembly. The electricity taking access device arranged on the bottom cover assembly and used for taking electricity from the water electrolysis module is far away from the clear water outlet, so that the short circuit of the electricity taking access device caused by water leakage is avoided; the bottom cover assembly not only ensures complete insulation and isolation of the water tank and the electricity taking electrode of the water electrolysis module, but also ensures continuous maintainabi

一种3D PtNi多枝纳米结构及其制备方法和应用

NºPublicación:  CN121447048A 03/02/2026
Solicitante: 
郑州大学
CN_121447048_PA

Resumen de: CN121447048A

本发明提出了一种3D PtNi多枝纳米结构及其制备方法和应用,所述制备方法包括以下步骤:将19‑20mg 乙酰丙酮铂、25‑26mg乙酰丙酮镍、31‑32mg 十六烷基三甲基氯化铵和 90mg葡萄糖超声分散于20mL油胺中,得到溶液A,超声时间大于1.5h;将将溶液A在密闭条件下加热反应后,自然冷却至室温,得到溶液B;将溶液B离心得到中间产物,中间产物经洗涤后,在真空环境下干燥,得到3D PtNi多枝纳米结构。本发明的3D PtNi多枝纳米结构作为电催化剂具有优异的析氢性能,表现出超低过电位、超高质量活性、双电层电容以及稳定性。

一种阴离子交换膜电解水膜电极组件及其制备方法

NºPublicación:  CN121451211A 03/02/2026
Solicitante: 
佛山仙湖实验室
CN_121451211_PA

Resumen de: CN121451211A

本发明属于电解水制氢技术领域,公开了一种阴离子交换膜电解水膜电极组件及其制备方法。该阴离子交换膜电解水膜电极组件包括阴离子交换膜、阳极气体扩散电极和阴极气体扩散电极,其中:阳极气体扩散电极包括阳极催化层和阳极气体扩散层,阴极气体扩散电极包括阴极催化层和阴极气体扩散层;阳极催化层包括第一阳极催化层和第二阳极催化层,第一阳极催化层和第二阳极催化层由内至外依次附着于阳极扩散层的表面,且第一阳极催化层的孔径大于第二阳极催化层的孔径。本发明通过设置第一阳极催化层和第二阳极催化层,形成了孔径梯度分布的阳极催化层结构,同时提高了该阴离子交换膜电解水膜电极组件的活性与稳定性。

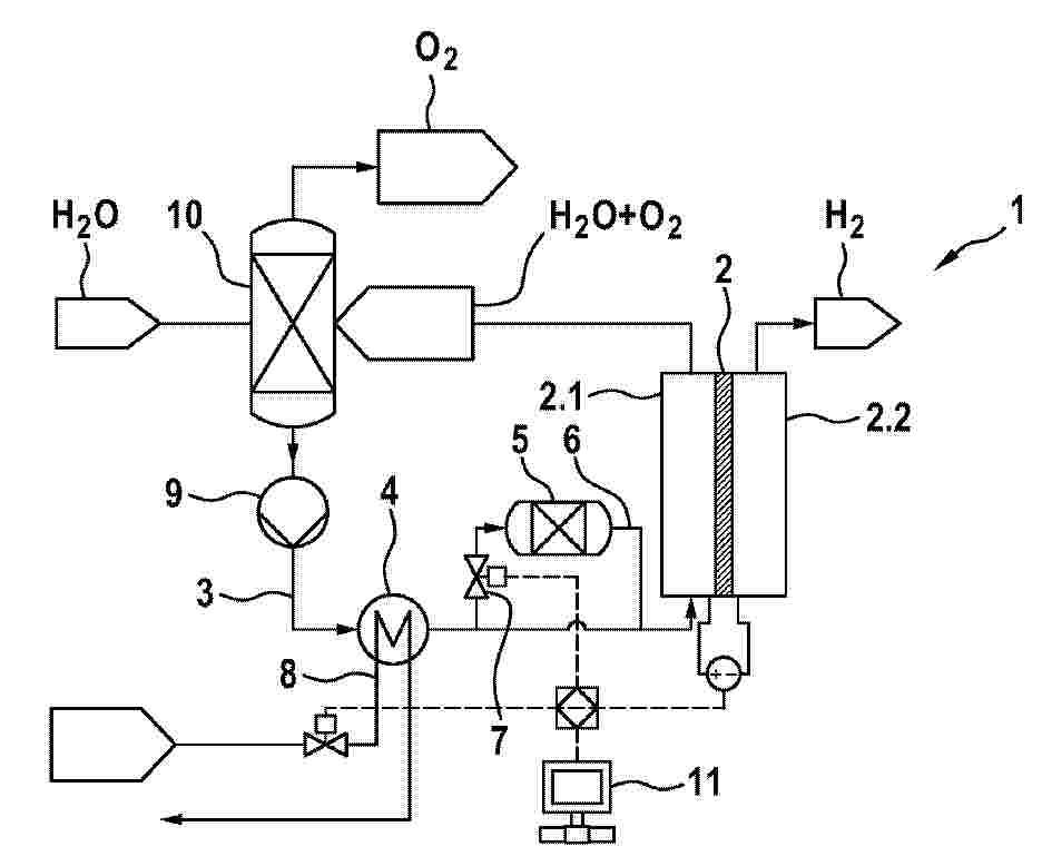
用于运行电解系统的方法、电解系统

NºPublicación:  CN121451203A 03/02/2026
Solicitante: 
罗伯特·博世有限公司
CN_121451203_PA

Resumen de: DE102024207270A1

Die Erfindung betrifft ein Verfahren zum Betreiben eines Elektrolysesystems (1), umfassend einen Elektrolysestack (2) mit einer Anode (2.1) und einer Kathode (2.2) sowie einen Elektrolytkreislauf (3), über den der Anode (2.1) ein Elektrolyt, vorzugsweise Wasser oder eine wässrige Lösung, zugeführt wird, wobei in den Elektrolytkreislauf (3) eine Kühleinrichtung (4) integriert ist, mit deren Hilfe der Elektrolyt gekühlt wird, bevor er über den Elektrolytkreislauf (3) erneut der Anode (2.1) zugeführt wird. Das Verfahren zeichnet sich erfindungsgemäß durch folgende Schritte aus:a) Prognostizieren einer maximal verfügbaren Kühlleistung der Kühleinrichtung (4),b) Bestimmen der Elektrolyt-Temperatur im Elektrolytkreislauf (3) stromabwärts der Kühleinrichtung (4) und stromaufwärts einer temperaturkritischen Komponente (5), vorzugsweise eines Ionentauschers, die bzw. der in einem Nebenpfad (6) angeordnet ist, der stromabwärts der Kühleinrichtung (4) über ein Ventil (7) mit dem Elektrolytkreislauf (3) verbundenen ist, wobei die Elektrolyt-Temperatur anhand der in Schritt a) prognostizierten maximal verfügbaren Kühlleistung bestimmt wird,c) Vergleichen der in Schritt b) bestimmten Elektrolyt-Temperatur mit einem vorab definierten Maximalwert sowied) zumindest teilweises Schließen des Ventils (7), wenn der Vergleich in Schritt c) ergibt, dass der Maximalwert überschritten wird.Die Erfindung betrifft ferner ein Elektrolysesystem (1), das zur Durchführung des Verfah

一种用于碱性水电解槽防气蚀监控系统

NºPublicación:  CN121451200A 03/02/2026
Solicitante: 
率氢技术(北京)股份有限公司
CN_121451200_PA

Resumen de: CN121451200A

本发明涉及制氢电解槽技术领域,尤其涉及一种用于碱性水电解槽防气蚀监控系统,包括:气泡分割模块、监控标记模块、防气蚀分析模块、监控分析模块以及气蚀预警模块,气泡分割模块分割并拦截上升气泡,将气蚀作用从电解槽内壁转移至该可更换的分解网上;监控标记模块对分解网进行全域标记,并根据标记存在状态,确定各气蚀分析区域的气蚀均匀表征参量,确定气蚀分析区域的气蚀均匀类型;监控分析模块对应气蚀分析区域的监控分析方式,气蚀预警模块根据判定结果发出预警,本发明对气蚀稳定区域保持高效监测以优化资源,对波动区域则深入分析内应力分布以诊断根源;通过动态调整分解网水平位置,实现气蚀磨损的主动均衡化管理。

提升合成气电解效率的鱼骨型流场固体氧化物电解槽几何结构及其工作方法

NºPublicación:  CN121451204A 03/02/2026
Solicitante: 
集美大学
CN_121451204_PA

Resumen de: CN121451204A

本发明涉及一种提升合成气电解效率的鱼骨型流场固体氧化物电解槽几何结构及其工作方法,其特征在于:其中提升合成气电解效率的鱼骨型流场固体氧化物电解槽几何结构包括相对设置的呈现鱼骨型的阴极流场和阳极流场,以及阴阳流场之间的隔层,所述的阴极流场及阳极流场的对角线设计为中空流道,对角线中空流道对称分布直型流道。阴阳极流场的其余部分形成连接体。该流道结构设计合理,有利于改善反应气的传输效率和分布均匀性,提高电解槽的工作性能。

一种用于电解海水的耐氯腐蚀阴极及其制备方法和应用

NºPublicación:  CN121451216A 03/02/2026
Solicitante: 
清华大学深圳国际研究生院
CN_121451216_PA

Resumen de: CN121451216A

本发明提供一种用于电解海水的耐氯腐蚀阴极及其制备方法和应用。所述制备方法包括如下步骤:S1、将钴盐、镍盐、形貌调控剂和结构导向剂按照摩尔比为(1~2.5):(1~2.5):(8~12):(6~10)溶解于溶剂中,搅拌形成第一溶液;S2、将钛网和第一溶液在100~150℃下进行水热反应,以在钛网上原位生长形貌为纳米针阵列的CoNi层状双氢氧化物;S3、将硒粉和还原剂按照摩尔比1:0.8~1.5溶解于溶剂中搅拌形成第二溶液;S4、将原位生长有CoNi层状双氢氧化物的钛网和第二溶液在150~190℃下进行水热反应,以在钛网上原位生长形貌为纳米针阵列的钴镍双金属硒化物,得到耐氯腐蚀阴极。

一种导电MOF负载金属纳米颗粒复合材料及其制备方法和应用

NºPublicación:  CN121451236A 03/02/2026
Solicitante: 
湖南大学
CN_121451236_PA

Resumen de: CN121451236A

本发明属于电解水制氢催化剂的技术领域,特别涉及一种导电MOF负载金属纳米颗粒复合材料及其制备方法和应用。所述导电MOF负载金属纳米颗粒复合材料,包括载体和该载体负载的金属纳米颗粒,所述载体为导电MOF,所述金属纳米颗粒为铂、钯、铁、铱、钌、钼和银中至少一种;其制备方法为将金属乙酰丙酮盐与导电MOF在醇溶液中直接搅拌处理,即可制得目标产物。该制备方法条件非常温和,在实现对所负载的金属离子还原的同时能够保持导电MOF材料的结构完整性,避免导电MOF发生部分碳化或金属节点还原的问题,有效保持金属/MOF界面的微观结构。该材料作为电解水析氢催化剂使用时,可获得优异的电解水析氢催化表现。

一种钴铜基析氧电催化剂及其制备方法与应用

NºPublicación:  CN121451235A 03/02/2026
Solicitante: 
广西师范大学
CN_121451235_PA

Resumen de: CN121451235A

本发明公开了一种钴铜基析氧电催化剂及其制备方法与应用,属于电催化水分解技术领域,将泡沫镍加入到含有钴源和铜源的水溶液中,在140℃进行水热反应,经过冷却、洗涤和干燥,得到CoCuOH/Co3O4复合材料,热处理,冷却后得到CuO/Co3O4复合材料,将其浸入植酸溶液中刻蚀5h,经过洗涤和干燥后获得Cu2O/Co3O4复合材料;通过硼氢化钠溶液进行还原处理,经过洗涤和干燥后得到钴铜基析氧电催化剂,本发明的钴铜基析氧电催化剂在析氧反应中于100 mA·cm‑2电流密度下可持续运行450小时以上,由其组装的全水分解电解槽在同等电流密度下可稳定运行超过560小时,展现出优异的耐久性与实际应用潜力。

水素製造システム及び炭化水素製造システム

NºPublicación:  JP2026015841A 03/02/2026
Solicitante: 
三菱重工業株式会社
JP_2026015841_PA

Resumen de: WO2026023125A1

This hydrogen production system comprises: a hydrogen compound member; a water supply member for supplying water to the hydrogen compound member; and a heat recovery device for recovering adsorption heat that is generated when hydrogen, which is generated by decomposing some of water into hydrogen and oxygen in the presence of the hydrogen compound member, is adsorbed to the hydrogen compound member. This hydrocarbon production system comprises: a hydrogen compound member; a water supply member for supplying water to the hydrogen compound member; a heat recovery device for recovering adsorption heat that is generated when hydrogen, which is generated by decomposing some of water into hydrogen and oxygen in the presence of the hydrogen compound member, is adsorbed to the hydrogen compound member; a heating device for heating the hydrogen compound member to which hydrogen is adsorbed; and a gas supply device for supplying a carbon dioxide-containing gas that contains carbon dioxide to the hydrogen compound member.

電気化学セルスタック

NºPublicación:  JP2026504204A 03/02/2026
Solicitante: 
シェフラーテクノロジーズアー・ゲーウントコー.カー・ゲー
JP_2026504204_PA

Resumen de: CN120659909A

An electrochemical cell stack (1) comprising a plurality of cells (2) separated from one another by bipolar plates (5, 5 '), where each cell (2) is formed by two half-cells (3, 4) between which a membrane (6) surrounded by a support frame (7) is arranged, and where a porous transport layer (10, 11) is present in each half-cell (3, 4). The support frame (7) describes a step shape having two adjacent cross-sectional areas (12, 13), in which the edge (18) of the membrane (6) lies in a step (17) formed by the cross-sectional areas (12, 13) and the porous transport layer (10) of the half-cell (3) extends into the step (17), and in which the porous transport layer (10) of the half-cell (3) extends into the step (17). According to the invention, the support frame (7) comprises at least one sealing arrangement (15) injection molded onto the support frame (7) and comprising an electrically insulating sealing material, according to the invention, the sealing arrangement (15) comprises three sealing regions (19, 20, 21), each having at least one sealing lip (22, 22 '), in particular a first sealing region (19) and a second sealing region (20) and a third sealing region (21), which are assigned to narrower regions of the two cross-sectional regions (12, 13) facing the membrane (6), the first sealing region and the second sealing region each contact exactly one bipolar plate (5, 5 '), and the third sealing region is located on a side of the support frame (7) facing away from the step (17)

海水分解による水素生成方法、水素生成装置および水素生成装置の製造方法

NºPublicación:  JP2026504223A 03/02/2026
Solicitante: 
ザリージェンツオブザユニヴァシティオブミシガン
JP_2026504223_PA

Resumen de: AU2023408768A1

A method of hydrogen production includes providing a solution and immersing a device in the solution. The device includes a substrate having a surface, an array of conductive projections supported by the substrate and extending outward from the surface of the substrate, and a plurality of catalyst nanoparticles disposed over the array of conductive projections. The solution includes dissolved sodium chloride (NaCl).

水反応性アルミニウム組成物を製造するための室温固体金属合金

NºPublicación:  JP2026504113A 03/02/2026
Solicitante: 
ファウンドエナジーカンパニー
JP_2026504113_PA

Resumen de: CN120677016A

Provided herein are water-reactive aluminum compositions comprising aluminum or an alloy thereof and an activating metal alloy (e.g., a non-eutectic activating metal alloy comprising bismuth, tin, indium, and gallium; or an activating metal alloy comprising bismuth, tin and indium). Some water-reactive aluminum compositions provided herein are free of gallium. Also provided herein are methods of activating aluminum to provide a water-reactive aluminum composition. Also provided are fuel mixtures comprising the water-reactive aluminum composition described herein and a water-reactive aluminum composition having an increased gallium content; and methods of providing hydrogen and/or steam using the water-reactive aluminum compositions described herein.

様々な金属の水酸化物および酸化物ならびにそれらの誘導体の調製プロセス

NºPublicación:  JP2026016362A 03/02/2026
Solicitante: 
ネマスカリチウムインコーポレーテッド
JP_2026016362_PA

Resumen de: US2024294395A1

A process for preparing metal oxide comprising (i) at least one metal chosen from nickel and cobalt and optionally (ii) at least one metal chosen from manganese, lithium and aluminum. The process comprising:reacting a metal sulfate comprising (i) at least one metal chosen from nickel and cobalt and optionally (ii) at least one metal chosen from manganese, lithium and aluminum with lithium hydroxide and optionally a chelating agent to obtain a solid comprising a metal hydroxide comprising (i) at least one metal chosen from nickel and cobalt and optionally (ii) at least one metal chosen from manganese, lithium and aluminum, and a liquid comprising lithium sulfate, the metal sulfate comprising (i) at least one metal chosen from nickel and cobalt and optionally (ii) at least one metal chosen from manganese, lithium and aluminum;separating the liquid and the solid from one another to obtain the metal hydroxide;submitting the liquid comprising lithium sulfate to an electromembrane process for converting the lithium sulfate into lithium hydroxide; andreusing at least a first portion of said lithium hydroxide obtained by the electromembrane process for reacting with the metal sulfate;reacting at least a second portion of said lithium hydroxide obtained by the electromembrane process with the obtained metal hydroxide to obtain a mixture of metal hydroxides; androasting said mixture of metal hydroxides to obtain the metal oxide.

集吸湿、光解水制氢、储氢功能的TiO2/g-C3N4/MOF复合结构及制备和应用

NºPublicación:  CN121446548A 03/02/2026
Solicitante: 
华南师范大学
CN_121446548_PA

Resumen de: CN121446548A

本发明属于新能源与光催化材料技术领域,具体涉及集吸湿、光解水制氢、储氢功能的TiO2/g‑C3N4/MOF复合结构及制备和应用。所述复合结构包括依次层叠的基材、TiO2底层、TiO2/g‑C3N4复合光催化中间层、TiO2保护/种子层与MOF吸湿储氢层;MOF吸湿储氢层吸附空气中水分形成MOF·H2O,光照下经TiO2保护/种子层的纳米通道将水分子传递至TiO2/g‑C3N4复合光催化中间层,触发H2生成,氢气被MOF多孔结构暂存或输出。该复合结构可构筑于金属、玻璃、陶瓷或工程塑料基材表面,并在相对湿度≥20%条件下运行,无需液态水或高压储氢瓶,适用于无人机机翼、车载平台与分布式固态制氢系统。

镍合金电极及其制备方法和应用

NºPublicación:  CN121451232A 03/02/2026
Solicitante: 
四川能投氢能产业投资有限公司
CN_121451232_PA

Resumen de: CN121451232A

本发明公开了一种镍合金电极及其制备方法和应用,该制备方法包括:将镍集流体置于电镀液中进行电镀,以在镍集流体表面形成镍合金层,其中,电镀液包括镍盐、钴盐、铬盐、亚铁盐和助剂,其中,镍盐在电镀液中的浓度为85~115g/L,钴盐在电镀液中的浓度为15~25g/L、铬盐在电镀液中的浓度5~15g/L,亚铁盐在电镀液中的浓度为3~7g/L,且镍合金层中镍与掺杂元素钴、铬、铁的原子比≥2.8,电镀液的pH值为3~5。采用特定配方的电镀液,通过电沉积法制备了Co、Cr、Fe元素掺杂的镍基合金层,实现了基底与催化层之间的原子级结合,不仅具有优异的界面结合强度,还表现出良好的耐久性。

一种电解水生成纳米氢气泡水的装置及方法

NºPublicación:  CN121446360A 03/02/2026
Solicitante: 
珠海科技学院
CN_121446360_PA

Resumen de: CN121446360A

本发明涉及氢气泡水制备装置技术领域,具体是一种电解水生成纳米氢气泡水的装置及方法,包括机架,机架上从左往右依次固定有进水调节管、文丘里管、导流管和特斯拉阀,进水调节管、文丘里管、导流管和特斯拉阀内部连通以形成连续流路,进水调节管的一端设置有多个延伸至文丘里管入口处并共同围成可变出水口部的调节片,多个调节片通过第一驱动机构驱动能同步进行径向的扩张与收缩运动,以改变可变出水口部的截面积,本发明通过设置“动态文丘里效应初级破碎、联动机械搅拌二级破碎、高速剪切纳米化、特斯拉阀对撞均质”的完整的、逐级递进的处理工序,最终生成纳米氢气泡水中的氢气浓度显著提高,生成的气泡平均粒径更小,粒径分布范围更集中。

阴离子交换膜水电解系统的制备方法

NºPublicación:  CN121464243A 03/02/2026
Solicitante: 
韩华思路信株韩国科学技术院延世大学校产学协力团
CN_121464243_PA

Resumen de: TW202507075A

Provided is a method of manufacturing an anion exchange membrane water electrolysis system exhibiting improved durability and efficiency, along with excellent water electrolysis performance.

一种用于碱水电解的夹层供液器件及电解槽

NºPublicación:  CN121451205A 03/02/2026
Solicitante: 
合肥工业大学
CN_121451205_PA

Resumen de: CN121451205A

本发明公开了一种用于碱水电解的夹层供液器件及电解槽。所述夹层供液器件包括框架、夹层支撑条和下排进液孔,框架两侧分别与多孔隔膜贴合,形成供液夹层;夹层支撑条为多个平行排列、与框架上下边缘相接的波浪形分隔条,将供液夹层分隔成多个纵向供液通道;下排进液孔开设在框架下边框上,向上与各个纵向供液通道相接。所述夹层供液器件配套设有两块方形端板及双极板,构成完整的进液通道以及氢侧和氧侧的气液流出通道。本发明通过向供液夹层内泵入电解液,使得电解液均匀充满各个纵向供液通道,并向两侧的阴极和阳极表面渗透,实现水平方向全界面均匀供液。

一种基于塔式聚光集热发电装置和压缩蒸汽制冷循环系统的SOEC电解水制氢系统

NºPublicación:  CN121451202A 03/02/2026
Solicitante: 
陕西清能动力科技有限公司
CN_121451202_PA

Resumen de: CN121451202A

本发明公开了一种基于塔式聚光集热发电装置和压缩蒸汽制冷循环系统的SOEC电解水制氢系统,利用电解槽出口的高温气体预热进入电解槽的空气和氢气,加热纯水变为水蒸汽进行电解和带动发电机发电;所述塔式聚光集热发电系统产生的高温、热量和产生供给SOEC电解水系统电解槽进行电解制氢;所述压缩蒸汽制冷循环系统通过回收热量对进入SOEC电解水系统电解槽的纯水进行预热;将SOEC电解水系统、塔式聚光集热发电系统和压缩蒸汽制冷循环系统充分结合,使电解槽始终处于最佳运行温度从而提高电解效率,成功实现产氢、储热和发电三者的完美结合,降低新能源发电功率波动对整个系统的影响,从而提高整个系统运行的稳定性、可靠性和连续性。

一种镍基析氧电极及其制备方法和应用

NºPublicación:  CN121451221A 03/02/2026
Solicitante: 
国家电投集团科学技术研究院有限公司有研工程技术研究院有限公司内蒙古霍煤鸿骏铝电有限责任公司扎哈淖尔分公司
CN_121451221_PA

Resumen de: CN121451221A

本发明公开了一种镍基析氧电极及其制备方法和应用,该镍基析氧电极的制备方法包括以下步骤:(1)将基体进行预处理;(2)将镍盐和氯盐溶于水中,超声混合后得到混合液;(3)将预处理后的基体置于混合液中进行脉冲电沉积,制备电催化剂;(4)将沉积有电催化剂的基体用水和有机溶剂进行清洗,干燥后即得镍基析氧电极。本发明中的镍基析氧电极的制备方法原料来源广泛,成本低廉,制备工艺操作简单,反应时间短,易于实现规模化放大,特别适用于碱性水电解制氢的工业生产中;且制得的镍基析氧电极在具有低的析氧过电位的同时,还能保证催化剂涂层与基体之间具有较强的结合力,提高电极的使用寿命。

用于碱性电解水制氢的多级旋流—重力复合式氢水分离器

NºPublicación:  CN121451244A 03/02/2026
Solicitante: 
常州大学
CN_121451244_PA

Resumen de: CN121451244A

本发明涉及分离器技术领域,尤其是涉及一种用于碱性电解水制氢的多级旋流—重力复合式氢水分离器,包括内部具有封闭空腔体的分离罐,所述分离罐上设置有与空腔体连通的氢水混合液进口管、出气管和回流管,所述空腔体内由上而下依次设置有旋流区、过渡缓冲区和重力沉降区,所述旋流区用于使混合液旋流并分离气体与液体,所述过渡缓冲区用于减缓液体流动速度,并去除液体内残留的小气泡,使用时,通过分离罐的封闭空腔体内由上而下形成旋流区、过渡缓冲区和重力沉降区,输入重力沉降区内的混合液,实现气上液下,上升气体携带少量液体过渡缓冲区缓冲并去除液体内残留的小气泡,再进入旋流区内旋流并分离气体与液体。

一种基于原位拉曼光谱-分子动力学耦合模拟的光催化制氢界面反应动态调控方法

Nº publicación: CN121459968A 03/02/2026

Solicitante:

常州大学

CN_121459968_PA

Resumen de: CN121459968A

本发明公开了一种基于原位拉曼光谱‑分子动力学耦合模拟的光催化制氢界面反应动态调控方法,涉及光催化制氢技术领域。该方法先搭建含耐腐蚀透光反应池的原位拉曼系统,实时监测CdS光腐蚀引发的晶格应力变化、TiO2晶相转变等微观信息,捕捉·OH等中间体特征峰及O‑H键振动频率偏移;再结合光谱数据构建包含催化剂表面、吸附水分子的分子动力学模型,通过从头算模拟获取IrRu单原子位点对水取向的影响、M‑H键长演变等原子尺度机理;随后用数据融合算法关联光谱特征峰强度与模拟能量变化,锁定反应决速步;最终针对性调控,如构建异质结抑制CdS光腐蚀、调节层状催化剂层间距强化电荷分离,协同优化反应温度与氢气分压。

traducir