Ministerio de Industria, Turismo y Comercio LogoMinisterior
 

Alerta

Resultados 896 resultados
LastUpdate Última actualización 09/11/2025 [06:59:00]
pdfxls
Publicaciones de solicitudes de patente de los últimos 60 días/Applications published in the last 60 days
previousPage Resultados 50 a 75 de 896 nextPage  

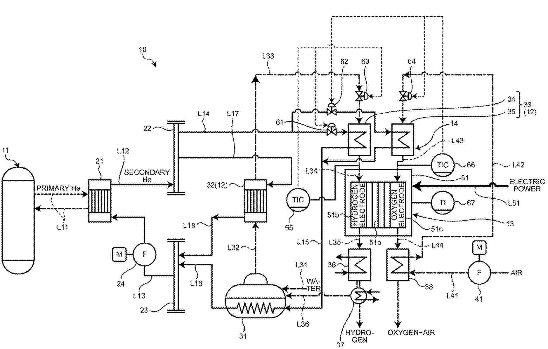
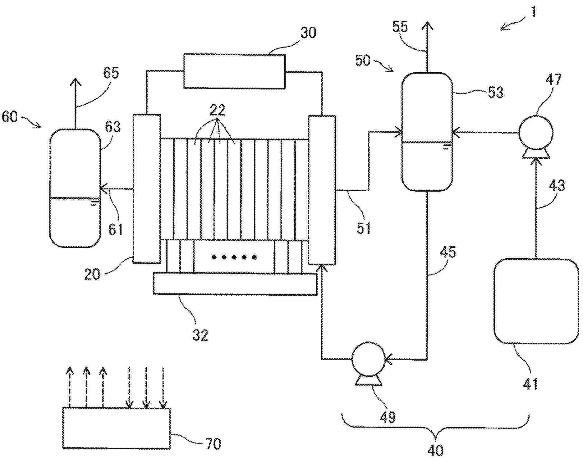
電解セルスタック、電解セルカートリッジ、電解セルモジュールおよび電解セルスタックの製造方法

NºPublicación:  JP2025164506A 30/10/2025
Solicitante: 
三菱重工業株式会社
JP_2025164506_PA

Resumen de: WO2025220485A1

The present disclosure provides an electrolytic cell stack capable of increasing the amount of product generated by electrolysis while suppressing a temperature rise of the cell stack. An electrolytic cell stack (101) according to the present disclosure comprises: a hydrogen generation unit (10) provided with an electrolytic cell (105) having a hydrogen electrode, an oxygen electrode, and a solid electrolyte membrane; a raw material gas supply port (11); a hydrogen gas discharge port (12); a raw material gas supply-side heat exchange unit (13); and a hydrogen gas discharge-side heat exchange unit (14). The raw material gas supply-side heat exchange unit and the hydrogen gas discharge-side heat exchange unit are each composed of a heat transfer unit and a header unit. The heat transfer unit area of the hydrogen gas discharge-side heat exchange unit is larger than the heat transfer unit area of the raw material gas supply-side heat exchange unit.

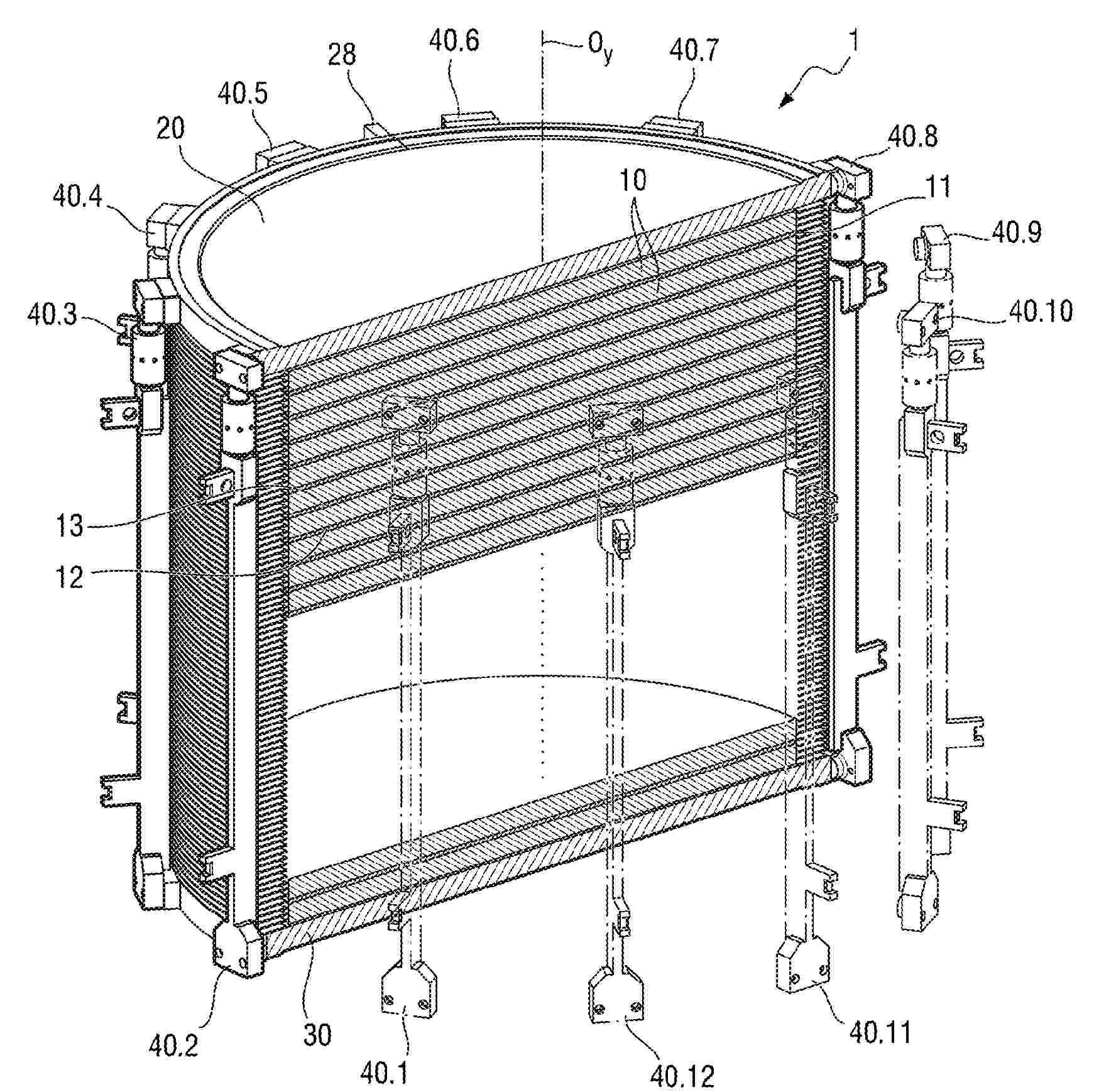
ELECTROLYSIS UNIT FOR A FILTER-PRESS-TYPE ELECTROLYSER

NºPublicación:  US2025333860A1 30/10/2025
Solicitante: 
JOHN COCKERILL HYDROGEN BELGIUM [BE]
JOHN COCKERILL HYDROGEN BELGIUM
US_2025333860_PA

Resumen de: US2025333860A1

Electrolysis unit including a plurality of electrolysis cells held against one another along a stacking axis (Oy) between a first intermediate end plate and a second intermediate end plate, the first end plate including a first smooth bore and the second end plate including a second smooth bore. A tie rod including a body provided, at a first end, with a first head and, at a second end, with a second head, and first tensioning means for tensioning it. An electrolyzer includes the electrolysis unit.

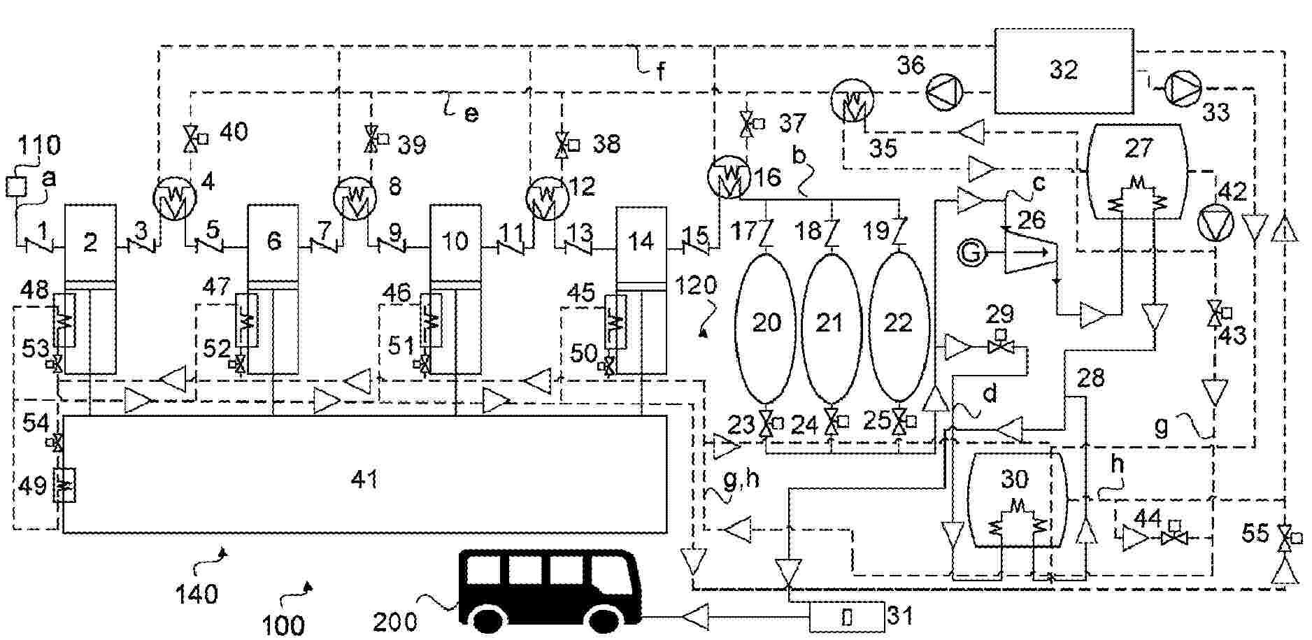
SYSTEM AND METHOD FOR PRODUCING AMMONIA

NºPublicación:  US2025333316A1 30/10/2025
Solicitante: 
SIEMENS ENERGY GLOBAL GMBH & CO KG [DE]
Siemens Energy Global GmbH & Co. KG
US_2025333316_PA

Resumen de: US2025333316A1

The invention relates to a system and a method for generating ammonia, wherein, in an ammonia reactor, ammonia (NH3) is generated from a synthesis gas, wherein the synthesis gas contains hydrogen (H2) and nitrogen (N2), wherein a nitrogren supply flow and a first heat exchanger are used, which are designed in such a way that the hot ammonia (NH3) flowing out of the ammonia reactor heats the nitrogen used as synthesis gas in the nitrogen supply flow.

AMMONIA DECOMPOSITION OVER MEDIUM ENTROPY METAL ALLOY CATALYSTS

NºPublicación:  US2025333298A1 30/10/2025
Solicitante: 
SAUDI ARABIAN OIL CO [SA]
Saudi Arabian Oil Company
US_2025333298_PA

Resumen de: US2025333298A1

A method of catalytic ammonia decomposition is provided. The method includes: flowing ammonia into a reactor charged with a medium entropy metal alloy (MEA) catalyst including a first principal metal, a second principal metal, and a third principal metal, where each of the principal metals is independently selected without repetition from the group consisting of Co, Cr, Fe, Mn, Ni, Al, Cu, Zn, Ti, Zr, Mo, V, Ru, Rh, Pd, Ag, W, Re, Ir, Pt, Au, Ce, Y, Yb, Sn, Ga, In, and Be; and catalytically decomposing the ammonia into hydrogen and nitrogen over the MEA catalyst in the reactor at a reaction temperature between 200° C. and 900° C.

AMMONIA DECOMPOSITION OVER SUPPORTED MEDIUM ENTROPY METAL ALLOY CATALYSTS

NºPublicación:  US2025332578A1 30/10/2025
Solicitante: 
SAUDI ARABIAN OIL CO [SA]
Saudi Arabian Oil Company
US_2025332578_PA

Resumen de: US2025332578A1

A method of catalytic ammonia decomposition, where the method includes: flowing ammonia into a reactor charged with a supported medium entropy metal alloy (MEA) catalyst including MEA particles supported on a support, the MEA particles including a first principal metal, a second principal metal, and a third principal metal, where each of the principal metals is independently selected without repetition from the group consisting of Co, Cr, Fe, Mn, Ni, Al, Cu, Zn, Ti, Zr, Mo, V, Ru, Rh, Pd, Ag, W, Re, Ir, Pt, Au, Ce, Y, Yb, Sn, Ga, In, and Be; and catalytically decomposing the ammonia into hydrogen and nitrogen over the supported MEA catalyst in the reactor at a reaction temperature between 200° C. and 900° C.

METHOD AND PLANT FOR PRODUCING HYDROGEN

NºPublicación:  AU2024256387A1 30/10/2025
Solicitante: 
LINDE GMBH
LINDE GMBH
AU_2024256387_PA

Resumen de: AU2024256387A1

The invention relates to a method (100) for producing hydrogen (103), wherein feed water is subjected to electrolysis (10) with a cathode gas (101) being obtained, wherein the cathode gas (101) contains hydrogen, oxygen and some of the feed water, wherein a process gas flow (102) is formed using at least some of the cathode gas (101), wherein the process gas flow (102) contains at least some of the hydrogen, oxygen and feed water contained in the cathode gas (101), and wherein, in the process gas flow (102), at least some of the oxygen is subjected to an oxidative catalytic reaction with some of the hydrogen to form oxidation water, and wherein at least some of the feed water and the oxidation water in the process gas flow (102) are removed from the process gas flow (1029 in a water removal process. The catalytic reaction and the water removal process are carried out using one or more process units (41, 42), wherein the one process unit (41, 42) or each of the plurality of process units (41, 42) has a first adsorptive drying bed (4a), by means of which at least some of the feed water is removed from the process gas flow (102), a catalytic bed (4b) which is arranged downstream of the first drying bed (4a) and by means of which the catalytic reaction is carried out, and a second adsorptive drying bed (4c) which is arranged downstream of the catalytic bed and by means of which at least some of the oxidation water is removed from the process gas flow (102). The invention also pro

RECOMBINATION LAYERS FOR CROSSOVER MITIGATION FOR EXCHANGE MEMBRANES AND WATER ELECTROLYZER MEMBRANE ELECTRODE ASSEMBLIES

NºPublicación:  AU2023443530A1 30/10/2025
Solicitante: 
PLUG POWER INC
PLUG POWER INC
AU_2023443530_PA

Resumen de: AU2023443530A1

A method for forming a recombination layer includes, for example, an ionomer and a nanocrystal catalyst disposed in the ionomer. A method for forming the recombination layer may include, for example, providing an ionomer dispersion, providing a compound having a catalyst having a charge, adding the catalyst in the compound to the ionomer to form a mixture, reducing the catalyst in the compound to a metal catalyst in the ionomer, and forming the mixture with the metal catalyst into a recombination layer for a proton exchange membrane.

METHOD AND SYSTEM FOR SYNTHESIZING FUEL FROM DILUTE CARBON DIOXIDE SOURCE

NºPublicación:  AU2025248680A1 30/10/2025
Solicitante: 
CARBON ENG LTD
Carbon Engineering Ltd
AU_2025248680_A1

Resumen de: AU2025248680A1

Abstract A method for producing a synthetic fuel from hydrogen and carbon dioxide comprises extracting hydrogen molecules from hydrogen compounds in a hydrogen feedstock to produce a hydrogen-containing fluid stream; extracting carbon dioxide molecules from a dilute gaseous mixture in a carbon dioxide feedstock to produce a carbon dioxide containing fluid stream; and processing the hydrogen and carbon dioxide 5 containing fluid streams to produce a synthetic fuel. At least some thermal energy and/or material used for at least one of the steps of extracting hydrogen molecules, extracting carbon dioxide molecules, and processing the hydrogen and carbon dioxide containing fluid streams is obtained from thermal energy and/or material produced by another one of the steps of extracting hydrogen molecules, extracting carbon dioxide molecules, and processing the hydrogen and carbon dioxide containing fluid streams. 10 Abstract A method for producing a synthetic fuel from hydrogen and carbon dioxide comprises extracting hydrogen molecules from hydrogen compounds in a hydrogen feedstock to produce a hydrogen-containing fluid stream; extracting carbon dioxide molecules from a dilute gaseous mixture in a carbon dioxide feedstock 5 to produce a carbon dioxide containing fluid stream; and processing the hydrogen and carbon dioxide containing fluid streams to produce a synthetic fuel. At least some thermal energy and/or material used for at least one of the steps of extracting hydrogen mole

FESTOXID-ELEKTROLYSEZELLE UND VERFAHREN ZU DEREN HERSTELLUNG

NºPublicación:  DE102024204053A1 30/10/2025
Solicitante: 
HYUNDAI MOTOR CO LTD [KR]
KIA CORP [KR]
KOREA INST SCI & TECH [KR]
UIF UNIV INDUSTRY FOUNDATION YONSEI UNIV [KR]
Hyundai Motor Company,
Kia Corporation,
Korea Institute of Science and Technology,
UIF (University Industry Foundation), Yonsei University
DE_102024204053_PA

Resumen de: DE102024204053A1

Offenbart sind eine Festoxid-Elektrolysezelle und ein Verfahren zu deren Herstellung.

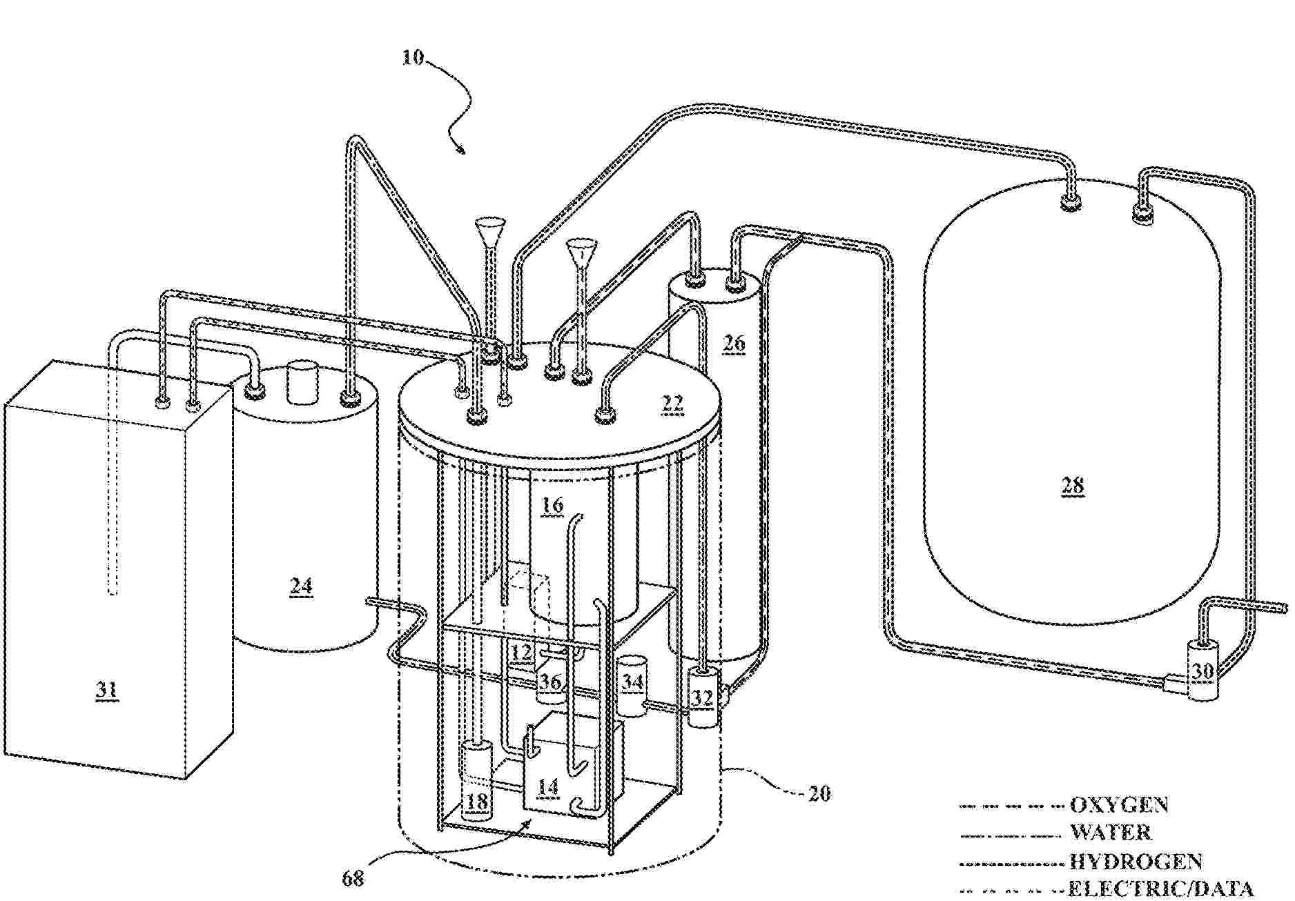
HYDROGEN GENERATION SYSTEM AND REGULATOR THEREFOR

NºPublicación:  US2025336995A1 30/10/2025
Solicitante: 
GREEN FUEL LLC [US]
Green Fuel, LLC
US_2025336995_PA

Resumen de: US2025336995A1

A passive dual modulating regulator with relative differential venting (“regulator”) for use with a contained hydrogen generation system (“system”) comprises a flexible diaphragm clamped between a first housing section and a second housing section. The regulator defines a hydrogen fluid path in fluid communication with the hydrogen-side of the system, an exterior hydrogen storage vessel, and an exterior of the system. The regulator also defines an oxygen fluid path in fluid communication with the oxygen-side of the system, an exterior oxygen storage vessel, and an exterior of the system. The regulator regulates pressure imbalances between the oxygen-side of the system and the hydrogen-side of the system, and vents oxygen and hydrogen to an exterior of the system to allow collection of both hydrogen and oxygen and avoid rupture of a proton-exchange membrane of the system.

SPATIAL CONTROL OF POLYNUCLEOTIDE SYNTHESIS BY STRAND CAPPING

NºPublicación:  US2025333773A1 30/10/2025
Solicitante: 
MICROSOFT TECH LICENSING LLC [US]
MICROSOFT TECHNOLOGY LICENSING, LLC
US_2025333773_PA

Resumen de: US2025333773A1

Enzymatic polynucleotide synthesis with a template-independent polymerase is used to create multiple polynucleotides having different, arbitrary sequences on the surface of an array. The array provides a spatially-addressable substrate for solid-phase synthesis. Blocking groups are attached to the 3′ ends of polynucleotides on the array. Prior to polynucleotide extension, the blocking groups are removed at a selected location on the array. In an implementation, the blocking groups are acyl groups removed with a negative voltage created at an electrode. The array is then incubated with the polymerase and a single species of nucleotide. Nucleotides are incorporated onto the 3′ ends of the polynucleotides without blocking groups. Washing removes the polymerase and free nucleotides. To create polynucleotides with different sequences at different locations on the array, the location where the blocking groups are removed and the species of nucleotide may be changed during repeated cycles of synthesis.

POWER SYSTEM AND FREQUENCY MODULATION CONTROL METHOD THEREFOR

NºPublicación:  US2025337244A1 30/10/2025
Solicitante: 
SUNGROW POWER SUPPLY NANJING CO LTD [CN]
Sungrow Power Supply (Nanjing) Co., Ltd
US_2025337244_PA

Resumen de: US2025337244A1

A power system and a frequency modulation control method therefor. The method includes: first, determining whether the current power grid frequency of a power system falls within a preset allowable frequency deviation range; if not, performing calculation according to the current power grid frequency and a power grid rated frequency to obtain an input current change value of a hydrogen production power generation unit in the power system; on the basis of the size relationship between the input current change value and limit values thereof and the size relationship between the changed input current value and limit values thereof, determining a target input current of the hydrogen production power generation unit; and finally, adjusting an input current of the hydrogen production power generation unit according to the target input current, so as to allow the power grid frequency of the power system to fall within the preset allowable frequency deviation range. Therefore, by means of the relationship between system power consumption and frequency fluctuation, the present application can guide input current setting for the hydrogen production power generation unit on the basis of a measured system frequency to achieve frequency modulation control of the power system, thus solving the problem of frequency fluctuation of power grid systems caused by randomness and fluctuation of renewable energy power generation.

SOLID OXIDE ELECTROLYSIS CELL AND METHOD OF MANUFACTURING THE SAME

NºPublicación:  US2025333862A1 30/10/2025
Solicitante: 
HYUNDAI MOTOR COMPANY [KR]
KIA CORP [KR]
UIF UNIV INDUSTRY FOUNDATION YONSEI UNIV [KR]
KOREA INSTITUTE OF SCIENCE AND TECH [KR]
HYUNDAI MOTOR COMPANY,
KIA CORPORATION,
UIF (UNIVERSITY INDUSTRY FOUNDATION), YONSEI UNIVERSITY,
KOREA INSTITUTE OF SCIENCE AND TECHNOLOGY
US_2025333862_PA

Resumen de: US2025333862A1

A solid oxide electrolysis cell includes an oxygen electrode, a fuel electrode, and an electrolyte interposed between the oxygen electrode and the fuel electrode. The oxygen electrode comprises an oxygen electrode carrier comprising internal pores, and an oxygen electrode catalyst supported in the internal pores, and having a perovskite single-phase structure. The fuel electrode comprises a fuel electrode carrier and a fuel electrode catalyst supported on the fuel electrode carrier.

MEMBRANE ELECTRODE ASSEMBLY FOR COx REDUCTION

NºPublicación:  US2025333857A1 30/10/2025
Solicitante: 
TWELVE BENEFIT CORP [US]
Twelve Benefit Corporation
US_2025333857_PA

Resumen de: US2025333857A1

Provided herein are membrane electrode assemblies (MEAs) for COx reduction. According to various embodiments, the MEAs are configured to address challenges particular to COx including managing water in the MEA. Bipolar and anion-exchange membrane (AEM)-only MEAs are described along with components thereof and related methods of fabrication.

SQUARE-METER-SCALE STAINLESS STEEL INTEGRATED ELECTRODE WITH SURFACE MODIFIED BY BIMETALLIC SULFIDE AND PREPARATION METHOD AND APPLICATION THEREOF

NºPublicación:  US2025333863A1 30/10/2025
Solicitante: 
HAINAN UNIV [CN]
HAINAN UNIVERSITY
US_2025333863_A1

Resumen de: US2025333863A1

Disclosed in the present disclosure are a square-meter-scale stainless steel integrated electrode with a surface modified by bimetallic sulfide, and a preparation method and application thereof. The preparation method includes the following steps: (1) performing ultrasonic cleaning on a stainless steel substrate with deionized water, acetone and ethanol in sequence, performing heating and soaking with a dilute hydrochloric acid solution, and finally, performing drying after washing and cleaning with deionized water to obtain the stainless steel substrate with a clean surface; (2) dissolving two transition metal cation salts and a sulfur source in an aqueous solution and performing stirring at a room temperature for even mixing; and (3) putting the stainless steel substrate with the clean surface obtained in step (1) into the solution of the step (2) for a heating reaction, washing an obtained sample with water after the reaction is finished, and then, performing drying.

ADHESIVE-FIXED ELECTROLYSIS MODULE

NºPublicación:  US2025333859A1 30/10/2025
Solicitante: 
TECHCROSS INC [KR]
TECHCROSS INC
US_2025333859_PA

Resumen de: US2025333859A1

Provided is an adhesive-fixed electrolysis module comprising a single stack, the single stack having a separator, a pair of bipolar plates, a pair of gaskets, a pair of diffusion layers, a pair of electrodes, and a cell frame, wherein the bipolar plates, the gaskets, the diffusion layers, and the electrodes are sequentially arranged on the cathode and anode sides, respectively, with respect to the separator, forming a symmetrical structure, wherein the separator, the bipolar plates, the gaskets, the diffusion layers, and the electrodes are stacked in a zero-gap manner within the cell frame, and wherein the bipolar plates are adhered and fixed to the cell frame using an adhesive, thereby simplifying product assembly and reducing assembly costs compared to a single stack fixing method using welding, riveting, bolting, etc. between conventional parts.

HYDROGEN GENERATION SYSTEM AND REGULATOR THEREFOR

NºPublicación:  US2025333869A1 30/10/2025
Solicitante: 
GREEN FUEL LLC [US]
Green Fuel, LLC
US_2025333869_PA

Resumen de: US2025333869A1

A passive dual modulating regulator with relative differential venting (“regulator”) for use with a contained hydrogen generation system (“system”) comprises a housing, a first piston valve, a second piston valve, and a third piston valve. The regulator defines a hydrogen fluid path in fluid communication with a hydrogen-side of the system, an exterior hydrogen storage vessel, and an exterior of the system. The regulator also defines an oxygen fluid path in fluid communication with the oxygen-side of the system, an exterior oxygen storage vessel, and an exterior of the system. The regulator regulates pressure imbalances between the oxygen-side of the system and the hydrogen-side of the system, and vents oxygen and hydrogen to the exterior of the system to allow collection of both hydrogen and oxygen and avoid rupture of a proton-exchange membrane of the system.

HIGH PRESSURE GASKET FOR AN ELECTROLYSIS DEVICE

NºPublicación:  US2025333858A1 30/10/2025
Solicitante: 
TENNECO INC [US]
Tenneco Inc
US_2025333858_PA

Resumen de: US2025333858A1

The electrolysis device includes a plurality of plates that have a plurality of sets of aligned fluid openings. At least one of the sets of aligned fluid openings is configured for conveying high pressure hydrogen gas. At least one gasket, which has an annular shape and is made of an elastomeric material, surrounds at least one of the sets of aligned fluid openings to establish a fluid-tight seal between at least two of the plurality of plates. The at least one gasket has a generally constant cross-sectional shape around a central axis, the cross-sectional shape having a sealing surface that includes a pair of peaks that are spaced radially apart from one another and that includes a pair of elevated plateaus on opposite radial sides of the pair of peaks.

HYDROGEN PRODUCTION SYSTEM AND HYDROGEN PRODUCTION METHOD

NºPublicación:  US2025333853A1 30/10/2025
Solicitante: 
MITSUBISHI HEAVY IND LTD [JP]
MITSUBISHI HEAVY INDUSTRIES, LTD
US_2025333853_PA

Resumen de: US2025333853A1

A hydrogen production system and a hydrogen production method includes: a heat exchanger that heats steam by using a heating medium heated by thermal energy at 600° C. or higher; a high-temperature steam electrolysis device that electrolyzes steam at 600° C. or higher to produce hydrogen by applying, to a high-temperature steam electrolysis cell, a voltage lower than an electric potential at a thermal neutral point at which Joule heating caused by application of a current and heat absorption caused by electrolysis reaction are balanced; and a heating device that heats the high-temperature steam electrolysis device by the steam.

WATER ELECTROLYSIS SYSTEM

NºPublicación:  US2025333854A1 30/10/2025
Solicitante: 
TOYOTA JIDOSHA KK [JP]
TOYOTA JIDOSHA KABUSHIKI KAISHA
US_2025333854_PA

Resumen de: US2025333854A1

A water electrolysis system that generates hydrogen and oxygen by electrolysis of water includes a water electrolysis cell including an anode, a cathode, and an electrolyte membrane sandwiched between the anode and the cathode, and a control device that controls electric power supplied to the water electrolysis cell, wherein the control device performs a potential changing process of changing a potential of the anode either or both of upon starting of the water electrolysis system and during continuous operation of the water electrolysis system, and the potential changing process includes a potential lowering process of lowering the potential of the anode to a predetermined potential.

MODULAR HYDROGEN GENERATION SYSTEM

NºPublicación:  US2025333852A1 30/10/2025
Solicitante: 
GREEN FUEL LLC [US]
Green Fuel, LLC
US_2025333852_PA

Resumen de: US2025333852A1

A modular hydrogen generation system (“system”) comprises a high-pressure containment vessel (“vessel”) defining a hydrogen plenum. The system also comprises a hydrogen generation insert (“insert”) shaped to be received in the hydrogen plenum. The insert includes a cover, one or more proton-exchange membrane (“PEM”) cells, an oxygen-water separator; and a passive dual regulator with relative differential venting (“regulator”). The insert is inserted into the hydrogen plenum such that hydrogen and oxygen can be produced at an interior pressure of from 200 to 6,000 psi. The regulator receives oxygen from the oxygen-water separator and hydrogen from the hydrogen plenum and regulates pressure imbalances between an oxygen-side of the system, vents oxygen to an exterior of the high-pressure containment vessel, and vents hydrogen to an exterior of the vessel to allow collection of hydrogen and oxygen and avoid rupture of the one or more PEM cells during operation.

CONTAINED HYDROGEN GENERATION SYSTEM

NºPublicación:  US2025333851A1 30/10/2025
Solicitante: 
GREEN FUEL LLC [US]
Green Fuel, LLC
US_2025333851_PA

Resumen de: US2025333851A1

A contained hydrogen generation system (“system”) comprises a high-pressure containment vessel (“vessel”), one or more proton-exchange membrane (“PEM”) cells, an oxygen-water separator, and a passive dual regulator with relative differential venting (“regulator”). The vessel defines a hydrogen plenum. The PEM and the oxygen-water separator are disposed in the hydrogen plenum. The regulator includes a hydrogen fluid path in fluid communication with the hydrogen plenum, an exterior hydrogen storage vessel, and an exterior of the vessel, and also includes an oxygen fluid path in fluid communication with the oxygen-water separator, an exterior oxygen storage vessel, and an exterior of the vessel. The regulator regulates pressure imbalances between an oxygen-side of the system and a hydrogen-side of the system, and vents oxygen and hydrogen to an exterior of the vessel to allow collection of both hydrogen and oxygen and avoid rupture of a PEM in the one or more PEM cells.

Separator for Water Electrolysis

NºPublicación:  US2025333868A1 30/10/2025
Solicitante: 
AGFA GEVAERT NV [BE]
Agfa-Gevaert NV
US_2025333868_A1

Resumen de: US2025333868A1

A separator (1) for water electrolysis comprising on at least one side thereof:—a surface area Smax,—a surface area Sc for contacting a surface of an electrode, and—a channel (10) for evacuating gas bubbles having a cross section Φc, characterized in that:—a ratio Sc/Smax is from 0.025 to 0.50, and—the cross section Φc is large enough for evacuating gas bubbles having a diameter from 5 to 50 μm.

TITANIUM NANOTUBES MODIFIED WITH COBALT OXYPHOSPHIDES FOR HYDROGEN PRODUCTION AND METHODS OF PREPARATION THEREOF

NºPublicación:  US2025333865A1 30/10/2025
Solicitante: 
KING FAHD UNIV OF PETROLEUM AND MINERALS [SA]
King Fahd University of Petroleum and Minerals
US_2025333865_PA

Resumen de: US2025333865A1

An electrocatalyst useful for forming hydrogen from water by the hydrogen evolution reaction. The electrocatalyst includes a titanium (Ti)-including substrate, an array of titanium dioxide (TiO2) nanotubes (TNTs) disposed on the Ti-including substrate, and cobalt oxyphosphide (CoOP) nanostructures disposed on the surface of the TNTs. The TNTs are crystalline, as observed by powder X-ray diffraction (PXRD). The CoOP is amorphous by PXRD, and the CoOP nanostructures are substantially spherical and have a mean size of 75 to 400 nanometers (nm).

ELECTRODE FOR ELECTROLYSIS AND ELECTROLYZER

Nº publicación: US2025333867A1 30/10/2025

Solicitante:

ASAHI KASEI KK [JP]
ASAHI KASEI KABUSHIKI KAISHA

US_2025333867_PA

Resumen de: US2025333867A1

An electrode for electrolysis, including: a conductive substrate; and a catalyst layer disposed on a surface of the conductive substrate, in which at least one of the following conditions (I) and (II) is satisfied:(I) the catalyst layer contains a ruthenium element and an iridium element, and a crystallite size is 50 Å or more and 100 Å or less, the crystallite size being calculated from a peak observed in a 20 range of 27° or more and 28.5° or less in an XRD spectrum, the XRD spectrum being obtained by subjecting the catalyst layer to X-ray diffraction measurement and(II) the catalyst layer contains (i) a ruthenium element, (ii) an iridium element, and (iii) at least one kind of metal element M selected from the group consisting of W, Zn, Mn, Cu, Co, V, Ga, Ta, Ni, Fe, Mo, Nb and Zr, in the catalyst layer.

traducir