Ministerio de Industria, Turismo y Comercio LogoMinisterior
 

Alerta

Resultados 881 resultados
LastUpdate Última actualización 10/11/2025 [06:59:00]
pdfxls
Publicaciones de solicitudes de patente de los últimos 60 días/Applications published in the last 60 days
previousPage Resultados 75 a 100 de 881 nextPage  

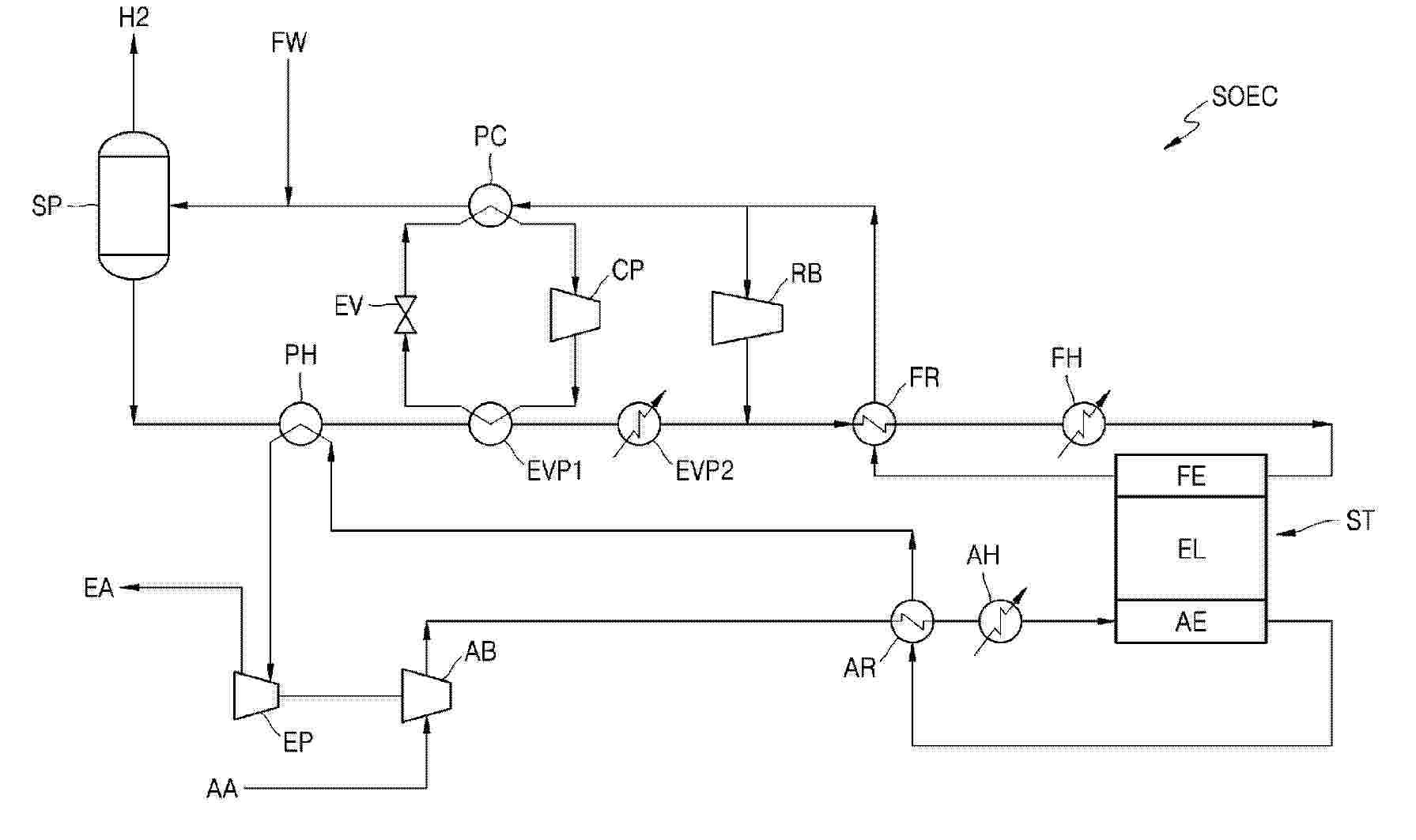
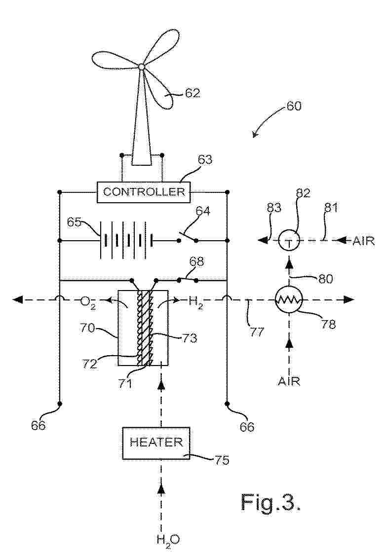
SOLID OXIDE WATER ELECTROLYSIS SYSTEM

NºPublicación:  WO2025225856A1 30/10/2025
Solicitante: 
SAMSUNG E&A CO LTD [KR]
\uC0BC\uC131\uC774\uC564\uC5D0\uC774(\uC8FC)
WO_2025225856_PA

Resumen de: WO2025225856A1

A solid oxide water electrolysis system is disclosed. The disclosed system comprises: a stack including a fuel electrode, an electrolyte, and an air electrode; a fuel electrode recuperator configured to exchange heat between a product discharged from the fuel electrode and water vapor supplied to the fuel electrode; a recycle blower configured to recirculate a portion of the product discharged from the fuel electrode recuperator to the fuel electrode recuperator; a product cooler configured to cool the remainder of the product discharged from the fuel electrode recuperator; a separator configured to separate the product discharged at least from the product cooler into hydrogen and water; an air blower configured to supply outside air to the air electrode; and an air electrode recuperator configured to exchange heat between exhaust discharged from the air electrode and the outside air supplied to the air electrode.

METHODS AND SYSTEMS FOR SYNTHESIS USING AN UNDERWATER ELECTRICAL ARC

NºPublicación:  WO2025226337A2 30/10/2025
Solicitante: 
WILLIAM MARSH RICE UNIV [US]
WILLIAM MARSH RICE UNIVERSITY
WO_2025226337_PA

Resumen de: WO2025226337A2

Methods and systems for synthesis using an underwater electric arc. Such methods and systems form an electrical arc between an anode and a cathode positioned under water or within an aqueous mist and introduce an added material into the vicinity of the electrical arc. The formation of the electrical arc in the vicinity of the added material facilitates synthesis of chemical products from the added material. Such synthesized chemical products include ammonia, hydrogen, cyanide, and hydrogen cyanide.

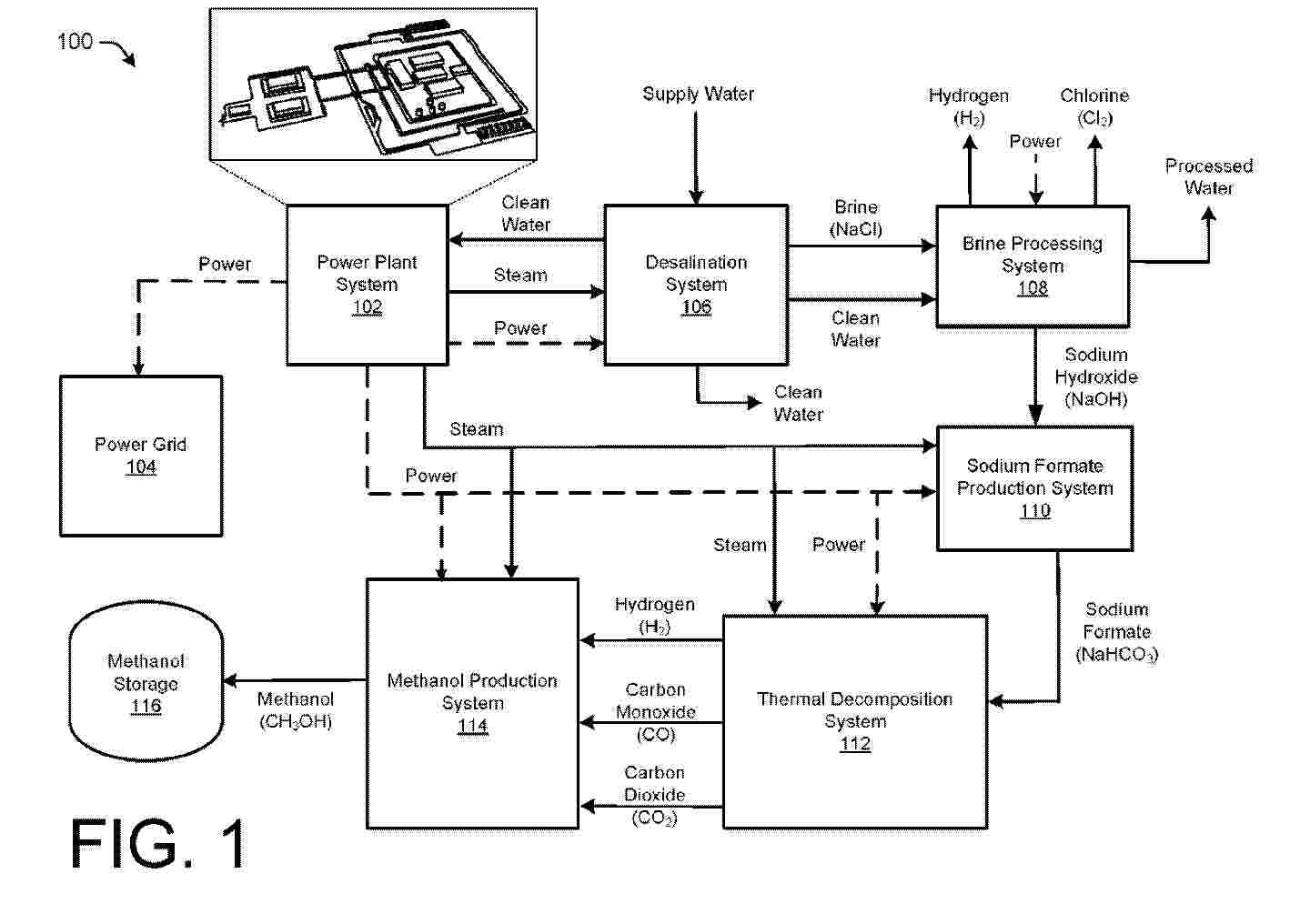
THERMAL DECOMPOSITION OF SODIUM FORMATE AND SODIUM OXALATE USING SUPER-HEATED STEAM FROM NUCLEAR REACTOR SYSTEM FOR DIRECT IN-SITU METHANOL PRODUCTION

NºPublicación:  WO2025226320A2 30/10/2025
Solicitante: 
NUSCALE POWER LLC [US]
NUSCALE POWER, LLC
WO_2025226320_PA

Resumen de: WO2025226320A2

An integrated energy system including a power plant is discussed herein. In some examples, the integrated energy system may include at least one nuclear reactor and electrical power generation system configured to generate steam and electricity, a water treatment plant configured to produce Sodium Hydroxide (NaOH) from salt water, a Sodium Formate (HCOONa) production plant configured to receive the Sodium Hydroxide (NaOH) to produce Sodium Formate (HCOONa), a Thermal Decomposition reactor configured to receive the Sodium Formate (HCOONa) and configured to receive at least a first portion of the steam or at least a second portion of the electricity from the power plant to indirectly heat the Thermal Decomposition reactor to produce Hydrogen (H2), Carbon Dioxide (CO2), and Carbon Monoxide (CO) from the Sodium Formate (HCOONa), and a Methanol (CH3OH) reaction chamber configured to receive the Hydrogen (H2), the Carbon Dioxide (CO2), and the Carbon Monoxide (CO) to produce Methanol (CH3OH).

EVALUATION SYSTEM, PROGRAM FOR EVALUATION SYSTEM, AND EVALUATION METHOD

NºPublicación:  WO2025225466A1 30/10/2025
Solicitante: 
HORIBA LTD [JP]
\u682A\u5F0F\u4F1A\u793E\u5800\u5834\u88FD\u4F5C\u6240
WO_2025225466_PA

Resumen de: WO2025225466A1

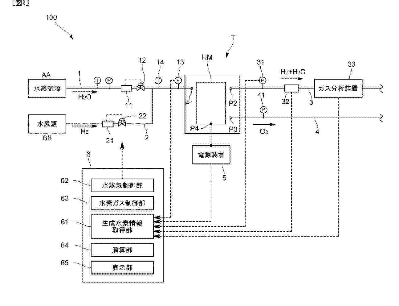
An evaluation system according to the present invention evaluates the performance of an electrolysis cell that electrolyzes supplied steam to generate hydrogen gas or a test piece that is a portion thereof and comprises a steam supply line that supplies steam to the test piece, a hydrogen gas extraction line that extracts hydrogen gas that is generated from the test piece by electrolysis, a generated hydrogen information acquisition unit that acquires generated hydrogen information that directly or indirectly indicates the hydrogen gas content of a fluid that flows along the hydrogen gas extraction line, and a steam control unit that controls the flow rate of the steam supplied to the test piece from the steam supply line on the basis of the acquired generated hydrogen information.

HYDROGEN GENERATION DEVICE WITH BREATHING DETECTION FUNCTION

NºPublicación:  WO2025222998A1 30/10/2025
Solicitante: 
LIN HSIN YUNG [CN]
\u6797\u4FE1\u6D8C
WO_2025222998_PA

Resumen de: WO2025222998A1

A hydrogen generation device with a breathing detection function. The hydrogen generation device comprises an electrolytic cell, a gas pipe, a sensor, a valve switch and a controller, wherein the electrolytic cell is used for electrolyzing water to generate a hydrogen-containing gas; the gas pipe is in communication with the electrolytic cell and has a gas outlet, and the gas pipe is used for receiving the hydrogen-containing gas and outputting the hydrogen-containing gas through the gas outlet; the sensor is used for sensing the breathing of a user to generate a breathing signal; the valve switch is arranged in the gas pipe; and the controller is electrically connected to the valve switch and the sensor, and the controller opens the valve switch on the basis of an inspiration signal, and closes the valve switch on the basis of an expiration signal. Therefore, the present invention provides the hydrogen-containing gas, and does not provide the hydrogen-containing gas in an expiration state, such that not only can excessive pressure in a breathing tube be prevented, but also the hydrogen-containing gas can be prevented from rapidly flowing to a user when the user inhales again, thereby improving the practicability and the usage experience.

REACTOR SYSTEM BASED ON AN ALKALINE ELECTROLYSIS SYSTEM FOR PRODUCTION OF A FUEL GAS AND PROCESS FOR PRODUCING THE FUEL GAS BY MEANS OF THE REACTOR

NºPublicación:  WO2025223592A1 30/10/2025
Solicitante: 
BREITMAYER JUERGEN [DE]
BREITMAYER, J\u00FCrgen
WO_2025223592_PA

Resumen de: WO2025223592A1

It is an object of the invention to provide a reactor system based on an alkaline electrolysis system and an associated process for producing a synthetic fuel gas having a high proportion of oxygen from natural gas, biogas or exhaust gases from an internal combustion engine with hydrogen and oxygen formed in the electrolysis as fuel gas or synthesis gas. As a result of a high proportion of oxygen in the fuel gas of more than 20% by volume, the energy content of the new synthetic fuel gas is significantly higher than that of mixed gases already used in practice with a proportion of oxygen of less than 5% by volume. The arrangement of the reactor, including all additional systems, in a container allows largely standardized prefabrication on the part of the manufacturer of the reactor comprising the electrolysis system, including compliance with and installation of corresponding safety devices. The reactor system and the process for producing a fuel gas (25) from a carrier gas (11), e.g. natural gas (11), hydrogen, and oxygen utilize an alkaline low-voltage electrolysis system (3) which consists of a plurality of individual cells (4) within a reactor housing (2) and allows the fuel gas (25) to be formed in the individual cell (4) already during electrolysis. In spite of its high oxygen content, the fuel gas (25) is combustible but not explosive.

LIGHT-WATER-REACTOR (LWR) NUCLEAR COGENERATION PLANT AND HIGH-TEMPERATURE WATER ELECTROLYSIS SYSTEM(S) FOR PRODUCING HYDROGEN USING HEAT FROM THE LWR

NºPublicación:  EP4639585A1 29/10/2025
Solicitante: 
COMMISSARIAT ENERGIE ATOMIQUE [FR]
Commissariat \u00E0 l'Energie Atomique et aux Energies Alternatives
WO_2024133496_PA

Resumen de: WO2024133496A1

The subject matter of the invention is essentially that of obtaining an indirect optimal thermal coupling between a nuclear reactor and a production unit for producing hydrogen by high-temperature electrolysis by means of a suitably chosen draw-off tap downstream of the high-pressure body of the Rankine cycle turbine of the nuclear reactor, which will transfer the heat thus drawn off by means of a closed loop between an intermediate heat exchanger and a coupling steam generator to liquid water supplied to the production unit in order to inject steam at a high temperature required to perform the electrolysis. This indirect heat input may be carried out continuously or at a decreasing rate until there is enough heat produced by the electrolysis reaction.

SOC STACK COMPRISING COMBINED FLOW DISTRIBUTOR AND CONTACT ENABLER

NºPublicación:  EP4639651A1 29/10/2025
Solicitante: 
TOPSOE AS [DK]
Topsoe A/S
KR_20250124826_PA

Resumen de: CN120476486A

A solid oxide cell stack has a combined flow distributor and contact enabler made of a pressed metal foil with diversion structures and contact regions between interconnect layers and cell layers in the stack.

SOC STACK COMPRISING COMBINED FLOW DISTRIBUTOR AND CONTACT ENABLER

NºPublicación:  EP4639650A1 29/10/2025
Solicitante: 
TOPSOE AS [DK]
Topsoe A/S
KR_20250124826_PA

Resumen de: CN120476486A

A solid oxide cell stack has a combined flow distributor and contact enabler made of a pressed metal foil with diversion structures and contact regions between interconnect layers and cell layers in the stack.

PROCESS FOR PRODUCING SYNTHESIS GAS PRODUCT COMPRISING HYDROGEN

NºPublicación:  EP4638350A1 29/10/2025
Solicitante: 
AIR LIQUIDE [FR]
L'AIR LIQUIDE, SOCIETE ANONYME POUR L'ETUDE ET L'EXPLOITATION DES PROCEDES GEORGES CLAUDE
KR_20250127295_PA

Resumen de: WO2024132579A1

A process for producing a synthesis gas product comprising hydrogen from an endothermic cracking reaction of an ammonia feedstock stream, comprising the following steps: - Providing an ammonia feedstock stream, - Performing a catalytic conversion by catalytically converting the ammonia feedstock stream by cracking endothermically said ammonia feedstock stream into a synthesis gas product comprising hydrogen, - Performing heat exchanges step by performing heat exchanges between the synthesis gas product and the catalytic conversion of the ammonia feedstock stream, said heat exchanges step comprising the following steps: • Discharging the synthesis gas product in a synthesis gas product circulation duct, said duct being arranged for the heat exchanges between the discharged synthesis gas product and the catalytic conversion of the ammonia feedstock stream, • Recovering heat from the discharged synthesis gas product, • Directing the recovered heat to the catalytic conversion of the ammonia feedstock stream.

空気直接電解による水素製造システム

NºPublicación:  JP2025535842A 29/10/2025
Solicitante: 
スーチュァンユニバーシティー
JP_2025535842_PA

Resumen de: EP4582589A1

The present application belongs to the technical field of electrolytic hydrogen production, and particularly relates to a direct air electrolytic hydrogen production system. The system comprises an energy supply module, an electrolytic hydrogen production module, an electrolyte recycling module and a moisture vapor self-trapping module, wherein the energy supply module is connected to the electrolytic hydrogen production module; the electrolytic hydrogen production module comprises an electrolyzer; and the electrolyte recycling module is connected to the electrolytic hydrogen production module and the moisture vapor self-trapping module separately. The system may realize direct air electrolytic hydrogen production, while its energy consumption for electrolysis is comparable to that of industrial pure water electrolysis for hydrogen production, without additional energy consumption for desalination/purification of impure water solutions or for harvesting moisture from the air. The system greatly broadens the range of hydrogen energy sources without time and space limitation, providing technical support for future distributed hydrogen energy arrangement.

CONTROLLABLE RECTIFIER ARRANGEMENT FOR HYDROGEN ELECTROLYSIS

NºPublicación:  EP4639746A1 29/10/2025
Solicitante: 
ANDRITZ AG MASCHF [AT]
Andritz AG
AT_526361_PA

Resumen de: WO2024130276A1

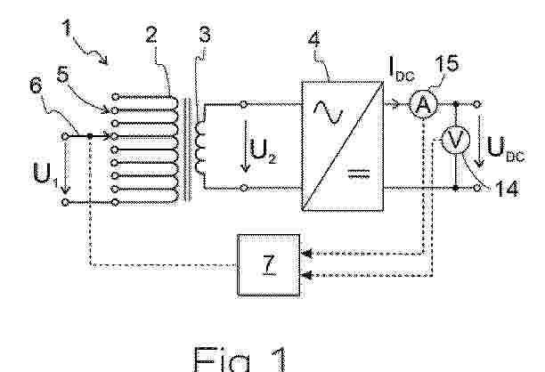
The invention relates to a rectifier arrangement for hydrogen electrolysis, comprising a transformer (1) with a primary winding (2) for connecting an input alternating voltage and a secondary winding (3) for providing an output alternating voltage, and comprising a rectifier (4) connected to the secondary winding (3) for generating an output direct current IDC and an output direct voltage UDC, wherein at the primary winding (2) of the transformer (1) a number N > 1 of winding taps (5) are provided, and a load stage switch (6) connected to a controller (7) is provided which is designed for switching the winding taps (5) without interruption such that the transformation ratio of the transformer (1) can be switched via the controller (7) in N stages.

HYDROGEN PRODUCTION VIA SEAWATER SPLITTING

NºPublicación:  EP4638833A2 29/10/2025
Solicitante: 
UNIV MICHIGAN REGENTS [US]
YANG PE [US]
BATISTA VICTOR S [US]
The Regents Of The University Of Michigan,
Yang, Pe,
Batista, Victor S
KR_20250136327_PA

Resumen de: AU2023408768A1

A method of hydrogen production includes providing a solution and immersing a device in the solution. The device includes a substrate having a surface, an array of conductive projections supported by the substrate and extending outward from the surface of the substrate, and a plurality of catalyst nanoparticles disposed over the array of conductive projections. The solution includes dissolved sodium chloride (NaCl).

WATER ELECTROLYSIS HYDROGEN PRODUCTION SYSTEM

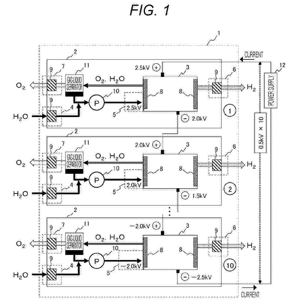
NºPublicación:  EP4640922A1 29/10/2025
Solicitante: 
HITACHI LTD [JP]
Hitachi, Ltd
EP_4640922_PA

Resumen de: EP4640922A1

Provided is a water electrolytic hydrogen production system configured by connecting a plurality of water electrolysis stacks in series, wherein the system is capable of ensuring sufficient insulation performance of each of the water electrolysis stacks. The water electrolytic hydrogen production system includes: a plurality of water electrolysis apparatuses, wherein each of the water electrolysis apparatuses includes: a water electrolysis stack configured to generate hydrogen and oxygen by electrolysis of water; a water supply portion configured to supply water to the water electrolysis stack; a water intake portion configured to take water into the water supply portion from outside; a hydrogen release portion configured to release hydrogen generated in the water electrolysis stack to outside; and an oxygen release portion configured to release oxygen generated in the water electrolysis stack to outside, the water electrolysis stacks of the plurality of water electrolysis apparatuses are electrically connected to each other in series, and an insulation member is disposed at a connecting portion of piping for supplying or releasing a fluid with outside of the apparatus, the piping including at least the water intake portion, the hydrogen release portion, and the oxygen release portion of each of the plurality of water electrolysis apparatuses.

PROCESS FOR PRODUCING GAS COMPRISING HYDROGEN

NºPublicación:  EP4640623A1 29/10/2025
Solicitante: 
AIR LIQUIDE [FR]
L'AIR LIQUIDE, SOCIETE ANONYME POUR L'ETUDE ET L'EXPLOITATION DES PROCEDES GEORGES CLAUDE
EP_4640623_PA

Resumen de: EP4640623A1

The invention relates to a process (100) for producing a hydrogen product (81) from an endothermic cracking reaction of an ammonia feed (4), comprising the following steps:- providing (S10) the ammonia feed to a cracking unit (210),- in said cracking unit, performing (S20) the endothermic cracking reaction of the ammonia feed, thereby producing a cracked gas (80) containing hydrogen (81), nitrogen (82) and unconverted ammonia (83),- in said cracking unit, combusting the separated unconverted ammonia in a combustion step (S40) to provide heat to the endothermic cracking reaction,- reducing (S50) a cracking temperature (Tc) of the endothermic cracking reaction, thus increasing the amount of unconverted ammonia in the cracked gas and to be combusted to provide heat to the endothermic cracking reaction,- controlling (S60) the flow of the ammonia feed directed to the cracking unit to produce a desired amount of hydrogen product (Psp).

ELECTROCHEMICAL REACTOR AND METHOD FOR OPERATING AN ELECTROCHEMICAL REACTOR

NºPublicación:  EP4639652A1 29/10/2025
Solicitante: 
FRAUNHOFER GES FORSCHUNG [DE]
Fraunhofer-Gesellschaft zur F\u00F6rderung der angewandten Forschung e.V
KR_20250129650_PA

Resumen de: CN120418995A

The invention relates to an electrochemical reactor (1), in particular a redox flow cell, a fuel cell, an electrolytic cell or an electrosynthesis cell, comprising a stack (Z) consisting of a plurality of cells (2) which are separated from each other by at least one bipolar plate (3) and are stacked in a stacking direction (R), wherein the cells (2) each have two electrodes (5, 6) and a separator (10) arranged between the two electrodes (5, 6), and wherein the at least one bipolar plate (3) is flexible. In order to be able to increase mass transfer and material distribution with low construction and equipment investment and low material load, an oscillator (13) which excites at least one bipolar plate (3) to generate oscillations is integrated in the bipolar plate (3).

水电解系统

NºPublicación:  CN120844111A 28/10/2025
Solicitante: 
丰田自动车株式会社
CN_120844111_PA

Resumen de: US2025333854A1

A water electrolysis system that generates hydrogen and oxygen by electrolysis of water includes a water electrolysis cell including an anode, a cathode, and an electrolyte membrane sandwiched between the anode and the cathode, and a control device that controls electric power supplied to the water electrolysis cell, wherein the control device performs a potential changing process of changing a potential of the anode either or both of upon starting of the water electrolysis system and during continuous operation of the water electrolysis system, and the potential changing process includes a potential lowering process of lowering the potential of the anode to a predetermined potential.

熱交換器

NºPublicación:  JP2025163079A 28/10/2025
Solicitante: 
ティーアイホールディングスベスローテンヴェンノーツハップ
JP_2025163079_PA

Resumen de: TW202446469A

The invention relates to a thermal inverter (1, 2) for generating from a parent compound a first fluid of first molecules (H2) with a first molecular weight and a second fluid of second molecules (O2) with a second molecular weight, whereby the first molecular weight of the first molecules (H2) is less than the second molecular weight of the second molecules (O2). In a reaction device (1) the parent compound is decomposed into a mixture compound of the first molecules (H2) and the second molecules (O2).In order to improve the efficiency of such a thermal inverter the invention proposes a gas separator device (2) comprising a mixture inlet (26) for the mixture compound of the first and the second molecules at a bottom section (24) of the gas separator device (2) and a first and a second outlet (2() at a top section (25) of the gas separator device (2), the first outlet (27) providing substantially the first molecules (H2) and the second outlet (28) providing substantially the second molecules (O2), the gas separator device (2) further comprising guiding elements (6) for guiding the first and second molecules (H2, O2) from the mixture inlet (26) towards the first and second outlet (27, 28) in a coiled path, wherein the coiled path is confined by a sidewall (29).

アンモニアの合成装置

NºPublicación:  JP2025162704A 28/10/2025
Solicitante: 
日本特殊陶業株式会社
JP_2025162704_PA

Resumen de: JP2025162704A

【課題】安定してアンモニアを生成できる合成装置を提供する。【解決手段】合成装置は、筒状の電解質と、電解質の内側に配置されたカソードと、電解質の外側に配置されたアノードと、を備える電気化学セルと、カソードと間隔をあけて電気化学セルの内側に配置された電極を含む筒状の電極部材を含み、電極とカソードとの間にプラズマを発生するプラズマ発生装置と、を備え、原料ガスは電極部材の内側の第1の空間に供給され、電気化学セルは電極部材とカソードとの間の第2の空間に水素を発生し、第1の空間と第2の空間とをつなぐ孔が電極に複数設けられ、カソードはプラズマ発生装置のアース電極を兼ねる。【選択図】図1

熱エネルギー貯蔵を伴う電気化学セルシステム及び関連する方法

NºPublicación:  JP2025535749A 28/10/2025
Solicitante: 
ヌオーヴォ・ピニォーネ・テクノロジー・ソチエタ・レスポンサビリタ・リミタータ
JP_2025535749_PA

Resumen de: CN120391000A

An electrochemical cell system (100) comprising: an electrochemical cell arrangement (10); a control unit (20) configured to operate the electrochemical cell arrangement (10) only as an electrolytic cell or as a fuel cell; a heating unit (40) located outside the electrochemical cell arrangement (10), the heating unit being thermally coupled to the electrochemical cell arrangement (10) and the heating unit being configured to alternately store heat from the electrochemical cell arrangement (10) to the heating unit (40) and supply heat from the heating unit (40) to the electrochemical cell arrangement (10); and a transfer arrangement (30) configured to alternately transfer heat from the electrochemical cell arrangement (10) to the heating unit (40) and from the heating unit (40) to the electrochemical cell arrangement (10).

アンモニアの合成装置

NºPublicación:  JP2025162706A 28/10/2025
Solicitante: 
日本特殊陶業株式会社
JP_2025162706_PA

Resumen de: JP2025162706A

【課題】アンモニアの合成効率を上げることができる合成装置を提供する。【解決手段】合成装置は、窒素を含む原料ガスが供給される反応場にプラズマを発生するプラズマ発生装置と、水蒸気を分解して反応場に水素を発生する電気化学セルと、電気化学セルを作動した後、プラズマ発生装置を作動する制御装置と、を備える。制御装置は、反応場が条件を満たしたと判断される場合にプラズマ発生装置を作動しても良い。制御装置は、水素センサ、水蒸気センサ、計時装置または計測装置の電気信号に基づいてプラズマ発生装置を作動しても良い。【選択図】図1

Circulation-Type Hydrogen Production and Power Generating System

NºPublicación:  KR20250153897A 28/10/2025
Solicitante: 
권동열

Resumen de: KR20250153897A

본 발명은 수전해 장치에서 생성된 수소와 산소를 수소연료전지 시스템으로 공급하여 전기를 생성하고, 이 과정에서 생성된 물을 다시 수전해 장치로 공급하여 수전해에 사용하는 형태로서 물의 공급없이 또는 최소한의 공급을 통해 전기를 생산하는 순환식 수소생성 및 발전장치를 제공한다.

氨脱氢用催化剂、其制备方法以及利用其制备氢气的方法

NºPublicación:  CN120857975A 28/10/2025
Solicitante: 
HD \u73B0\u4EE3 OILBANK \u682A\u5F0F\u4F1A\u793E
CN_120857975_A

Resumen de: WO2024190982A1

Disclosed are a catalyst for the dehydrogenation of ammonia, a manufacturing method therefor, and a method for producing hydrogen using same. The disclosed catalyst for the dehydrogenation of ammonia comprises clay and an alkali metal and ruthenium supported on the clay.

由金属硼氧化物制备金属硼氢化物的方法

NºPublicación:  CN120841450A 28/10/2025
Solicitante: 
H2\u71C3\u6599\u7CFB\u7EDF\u6709\u9650\u516C\u53F8
CN_120841450_PA

Resumen de: US2023024948A1

A method for producing metal borohydride, Me(BH4)n, from metal boron oxide, Me(BO2)n, in which Me is a metal or a molecule that shows metal-like behaviour and can act as a metal, and n is an integer number that can be associated with the valence of the metal, wherein in a first fluidized bed step the metal boron oxide is provided in a first fluidized bed. The first fluidized bed is fluidized using a gas selected from at least one of nitrogen, N2, gas and a noble gas, optionally the noble gas being selected from at least one of helium, He; neon, Ne; argon, Ar; and xenon, Xe, under such circumstances, especially pressure and temperature, that oxygen atoms are removed from the metal boron oxide to provide metal boron, MeBn, particles, possibly ions. In a subsequent second fluidized bed step the metal boron particles are provided in a second fluidized bed that is fluidized using hydrogen, H2, gas under such circumstances that hydrogen chemically reacts with the metal boron particles to provide metal borohydride.

一种电极催化剂及其制备方法与应用

Nº publicación: CN120844114A 28/10/2025

Solicitante:

苏州莒纳新材料科技有限公司

CN_120844114_PA

Resumen de: CN118461035A

The invention provides an electrode catalyst and a preparation method and application thereof, the electrode catalyst comprises a nanosheet catalyst structure, a plurality of holes are formed in the surface of the nanosheet catalyst structure, and the size of the holes is smaller than 80 nm. According to the electrode catalyst and the preparation method and application thereof, electrode catalysts of different structures are obtained, the specific surface area of the electrode catalyst is increased, and active sites are increased, so that the catalytic efficiency is improved, and the production cost is reduced.

traducir