Ministerio de Industria, Turismo y Comercio LogoMinisterior
 

Alerta

Resultados 881 resultados
LastUpdate Última actualización 10/11/2025 [06:59:00]
pdfxls
Publicaciones de solicitudes de patente de los últimos 60 días/Applications published in the last 60 days
previousPage Resultados 100 a 125 de 881 nextPage  

固体氧化物电解池及其制造方法

NºPublicación:  CN120844126A 28/10/2025
Solicitante: 
现代自动车株式会社起亚株式会社延世大学校产学协力团韩国科学技术研究院
CN_120844126_PA

Resumen de: US2025333862A1

A solid oxide electrolysis cell includes an oxygen electrode, a fuel electrode, and an electrolyte interposed between the oxygen electrode and the fuel electrode. The oxygen electrode comprises an oxygen electrode carrier comprising internal pores, and an oxygen electrode catalyst supported in the internal pores, and having a perovskite single-phase structure. The fuel electrode comprises a fuel electrode carrier and a fuel electrode catalyst supported on the fuel electrode carrier.

一种电极催化剂的制备方法

NºPublicación:  CN120844115A 28/10/2025
Solicitante: 
苏州莒纳新材料科技有限公司
CN_120844115_PA

Resumen de: CN118461035A

The invention provides an electrode catalyst and a preparation method and application thereof, the electrode catalyst comprises a nanosheet catalyst structure, a plurality of holes are formed in the surface of the nanosheet catalyst structure, and the size of the holes is smaller than 80 nm. According to the electrode catalyst and the preparation method and application thereof, electrode catalysts of different structures are obtained, the specific surface area of the electrode catalyst is increased, and active sites are increased, so that the catalytic efficiency is improved, and the production cost is reduced.

通过电解水来产生氢气和氧气的电解设备的控制

NºPublicación:  CN120836126A 24/10/2025
Solicitante: 
西门子能源国际公司
CN_120836126_PA

Resumen de: AU2024318321A1

The invention relates to an electrolysis system (10) comprising a plurality of electrolysis devices (34, 36) which are connected to a power supply line (30), the electrolysis devices (34, 36) having a power supply unit (38, 40) and an electrolysis module (12, 14, 16, 18, 20, 22, 24, 26) coupled to the power supply unit, the power supply units of the electrolysis devices comprising a transformer (42, 44, 46, 48) and a rectifier unit (50, 52, 54, 56, 58, 60, 62, 64), the transformer having a primary winding (66, 68, 70, 72) and a secondary winding (74, 76, 78, 80, 82, 84, 86, 88) connected to an AC voltage side of the rectifier unit. According to the invention, the primary winding of the transformer of at least a first of the electrolysis devices (40) is designed to be adjustable in stages, and the rectifier unit of said electrolysis device is designed to be operated in an uncontrolled manner, the rectifier unit of the power supply unit of at least a second of the electrolysis devices being designed to be operated in a controlled manner depending on the electrical energy that can be provided by the energy source.

用于裂解氨的方法

NºPublicación:  CN120835863A 24/10/2025
Solicitante: 
庄信万丰戴维科技有限公司
CN_120835863_PA

Resumen de: TW202502644A

A process for the catalytic cracking of ammonia, the process comprising: supplying an ammonia feed gas to one or more heated catalyst containing reaction vessels disposed within an ammonia cracking reactor; and cracking the ammonia in the ammonia feed gas in the one or more catalyst containing reaction vessels to produce a hydrogen containing stream, wherein the or each of the reaction vessels has a wall which is composed of at least a first alloy and a second alloy, wherein the first alloy is more resistant to nitriding than the second alloy and the second alloy provides mechanical support to the first alloy, and wherein at least a portion of the wall adjacent the catalyst is composed of the first alloy.

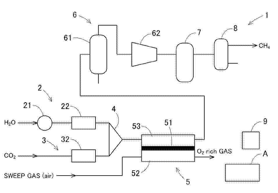
共電解メタネーション装置

NºPublicación:  JP2025161369A 24/10/2025
Solicitante: 
大阪瓦斯株式会社
JP_2025161369_PA

Resumen de: JP2025161369A

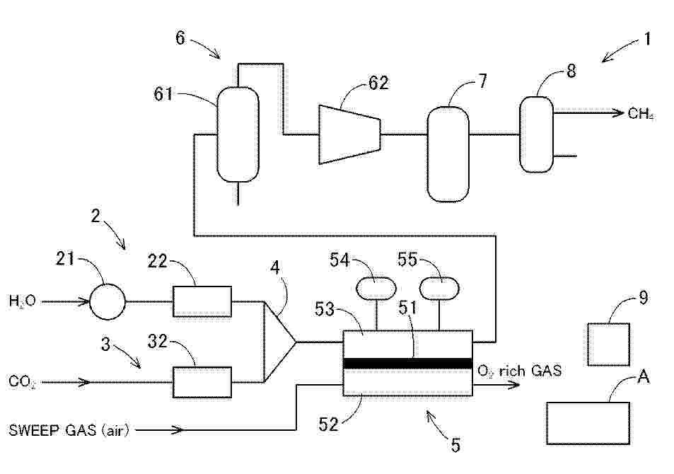
【課題】共電解の電解開始時の電流取り出しから定格相当の電流を得るまでの工程において、メタン化反応に最適な(一酸化炭素+二酸化炭素)/水素の比率を実現し、エネルギー変換効率の向上が可能な、共電解メタネーション装置を提供する。【解決手段】水蒸気と二酸化炭素を電解する共電解部5と、水蒸気と二酸化炭素の流量を制御する流量制御手段と、メタン合成部7と、分離部と、を備える共電解メタネーション装置1であって、共電解部5に電解電力を供給する電解電圧制御手段と、電解電流を計測する電解電流計測手段と、が備えられており、流量制御手段は、共電解部5の電解電流の取り出し開始から定格電解電流に達するまでの過程において、電解電流の増加に応じて、カソード極53に供給する水蒸気及び二酸化炭素の各流量を制御する。【選択図】図1

共電解メタネーション装置及び共電解メタネーション装置の運転方法

NºPublicación:  JP2025161367A 24/10/2025
Solicitante: 
大阪瓦斯株式会社
JP_2025161367_PA

Resumen de: JP2025161367A

【課題】最終出口部分での生成ガスの熱量を高位に保ち、熱量の変動幅を小さくする共電解メタネーション装置及びその運転方法の提供。【解決手段】水蒸気及び二酸化炭素を電気分解して水素、一酸化炭素、水蒸気及び二酸化炭素を含む合成ガスを生成する共電解部5と、共電解部5のカソード極53に供給する水蒸気及び二酸化炭素の各流量を制御する流量制御手段と、合成ガスを冷却して水を分離し、圧縮する水分離・圧縮部6と、水が分離された合成ガスをメタン化触媒に通じてメタネーションを行うメタン合成部7と、メタン合成部7より送出されるガスからメタンを分離する分離部と、を備える共電解メタネーション装置1であって、二酸化炭素の流量に対する水蒸気の流量の比率である基準流量比率を算出する流量比算出手段9を備え、基準流量比率に基づき、カソード極53に供給する水蒸気及び二酸化炭素の各流量を制御する。【選択図】図1

水電解評価装置、水電解装置評価方法及び水電解評価装置用プログラム

NºPublicación:  JP2025161071A 24/10/2025
Solicitante: 
株式会社堀場製作所
JP_2025161071_PA

Resumen de: JP2025161071A

【課題】電解液の電気特性を制御しつつ、気液分離タンクの液位を一定に制御する水電解評価装置を提供する。【解決手段】水電解評価装置であって、供試体と導入ラインを介して接続され、前記供試体から導出される流体を酸素ガス又は水素ガスと電解液とに分離する気液分離タンクと、前記流体に含まれる電解液の導電率又は比抵抗を示す電気特性を測定する電気特性測定部と、前記気液分離タンクから前記電解液を排出するとともに、前記電解液の排液量を調整する排液量調整機器が設けられている排出ラインと、前記気液分離タンク内の前記電解液の前記電気特性と異なる水を前記気液分離タンクに供給するとともに、前記水の供給量を調整する供給量調整機器が設けられている供給ラインと、前記電気特性測定部により測定された前記電気特性に基づいて、前記排液量調整機器及び前記供給量調整機器を制御する流量制御部とを備える。【選択図】図1

수소 생성 방법

NºPublicación:  KR20250153217A 24/10/2025
Solicitante: 
하이드로젠알에잇리미티드
KR_20250153217_PA

Resumen de: AU2024224275A1

A process for the reaction of aluminium with water comprising the steps of adding aluminium metal to an aqueous solution comprising potassium hydroxide at a concentration of between 0.1M and 0.4M and a surfactant; agitating the mixture of previous step; and collecting generated hydrogen. A composition for use in such a process for reacting aluminium with water, comprising potassium hydroxide and a surfactant.

共電解メタネーション装置

NºPublicación:  JP2025161368A 24/10/2025
Solicitante: 
大阪瓦斯株式会社
JP_2025161368_PA

Resumen de: JP2025161368A

【課題】メタン純度を維持し、プロセス出口ガスの単位体積当たりの熱量を高位に保つ共電解メタネーション装置の提供。【解決手段】水蒸気と二酸化炭素を電解する共電解部と、水蒸気と二酸化炭素の流量を制御する流量制御手段と、メタン合成部と、を備える共電解メタネーション装置であって、電解電圧制御手段と、電解電流計測手段と、ガス利用率算出手段と、をさらに備え、流量制御手段は共電解部に第1制御流量値として水蒸気と二酸化炭素を供給し、電解電流計測手段は第1実績電解電流値として電流値を計測し、ガス利用率算出手段は第1制御流量値として供給した水蒸気と二酸化炭素の全量が水素と一酸化炭素に電解される場合の電解電流値を第1理論電解電流値として算出し、第1理論電解電流値に対する第1実績電解電流値の割合を第1実績ガス利用率とし、流量制御手段は第1実績ガス利用率に基づき水蒸気と二酸化炭素の流量を第2制御流量値として制御する。【選択図】図1

炭素酸化物電解装置二極性膜のための界面

NºPublicación:  JP2025535276A 24/10/2025
Solicitante: 
トゥエルブベネフィットコーポレーション
JP_2025535276_PA

Resumen de: US2024141514A1

Provided herein are membrane electrode assemblies (MEAs) for carbon oxide reduction. According to various embodiments, the MEAs are configured to address challenges particular to COx including mitigating the deleterious effects of electrical current fluctuations on the MEA. Bipolar membrane MEAs equipped with an interface composed of nanoparticles are described.

フィルタ

NºPublicación:  JP2025535220A 24/10/2025
Solicitante: 
ハイダックフィルターテヒニクゲゼルシャフトミットベシュレンクテルハフツング
JP_2025535220_PA

Resumen de: AU2023379054A1

2. The invention relates to a filter for treating process fluid such as that which in particular arises during hydrogen electrolysis, preferably for separating hydrogen and/or oxygen from process water, having a first filter element (10) and a second filter element (12), which encloses the first filter element (10) with the formation of a flow space (14) with a predefinable radial spacing, wherein each filter element (10, 12) has a filter medium (16, 18) through which the process fluid can flow in a flow-through direction (24) from the outside to the inside or preferably from the inside to the outside, wherein, seen in the flow-through direction (24), the one filter medium (16) forms a first degassing stage, which is used to enlarge gas bubbles through coalescence and to remove same from the process fluid through separation caused by buoyancy, and the subsequent further filter medium (18) forms a second degassing stage, which is used to remove very finely distributed gas bubbles remaining in the process fluid, again through coalescence and the separation of same through rising caused by buoyancy.

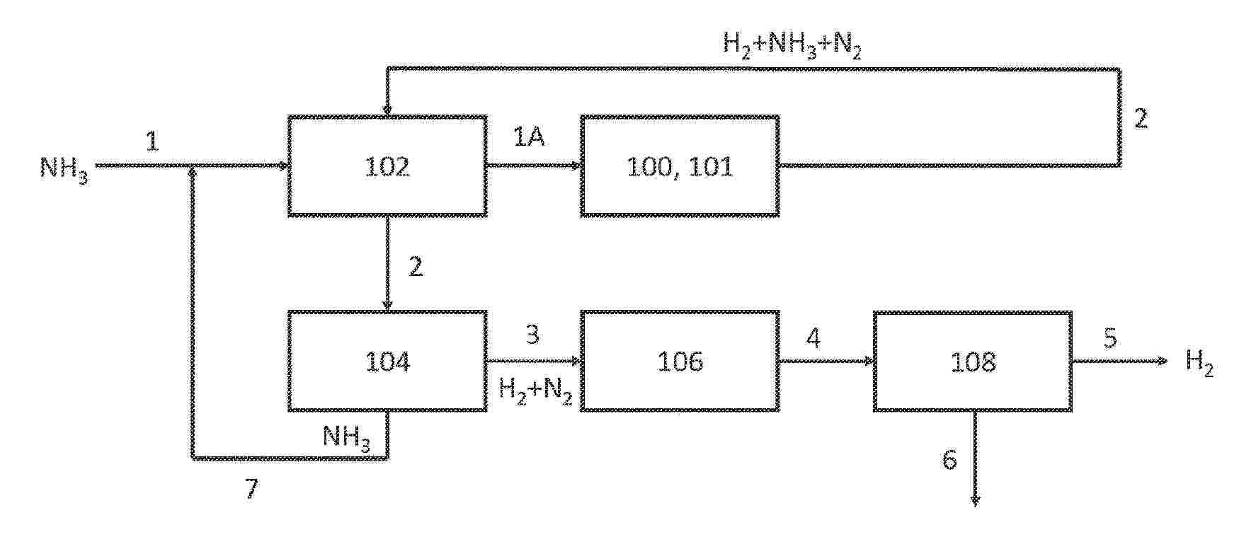
アンモニアを処理するためのシステム及び方法

NºPublicación:  JP2025535370A 24/10/2025
Solicitante: 
アモジーインコーポレイテッド
JP_2025535370_PA

Resumen de: WO2024086793A1

The present disclosure provides a catalyst, methods of manufacturing the catalyst, and methods for using the catalyst for ammonia decomposition to produce hydrogen and nitrogen. The catalyst may comprise an electrically conductive support with a layer of one or more metal oxides adjacent to the support and at least one active metal adjacent to the layer. Methods are disclosed for deposition of metal oxide and active metal, drying and heat treatment. The method of using the catalyst may comprise bringing ammonia in contact with the catalyst in a reactor. The catalyst may be configured to be heated to a target temperature in less than about 60 minutes, by passing an electrical current through the catalyst. The method of using the catalyst may comprise bringing the catalyst in contact with ammonia at about 450 to 700 °C, to generate a reformate stream with a conversion efficiency of greater than about 70%.

水素プラントの構成要素を電源に接続するためのシステムおよび回路

NºPublicación:  JP2025535262A 24/10/2025
Solicitante: 
オーミアムインターナショナル,インコーポレイテッド
JP_2025535262_PA

Resumen de: WO2024081426A2

The present disclosure relates to circuits for connecting components of a hydrogen plant to a power grid to power the components in an efficient manner. In one implementation, power-side alternate current (AC) to direct current (DC) converters may be connected to a source power grid without the need for an isolation transformer by providing separate buses between the power-side AC-DC converters and load-side DC-DC converters instead of a shared DC bus between the converters. Other implementations for connecting components of a hydrogen plant to a power grid may include an adjustable transformer, such as a tappable transformer or an autotransformer, to connect any number of auxiliary loads of the plant to the power grid. The adjustable transformer may provide for various types of auxiliary load devices to connect to the power provided by the transformer at the same time, including both three-phase devices and one-phase devices.

水素製造システム、電力供給装置及び水素製造システムの制御方法

NºPublicación:  JP2025161309A 24/10/2025
Solicitante: 
株式会社日立製作所
JP_2025161309_PA

Resumen de: JP2025161309A

【課題】 外部電源の異常発生時における水素製造システムの応答に応じて発生し得る外部電源への悪影響を抑制して外部電源の安定化を図るとともに、異常解消後の電流変動による水素製造装置の劣化を防止する。【解決手段】 本発明の水素製造システムは、水素製造装置と、水素製造装置に直流電流を出力する電力供給部と、外部電源の電圧を監視し、電圧の監視結果に基づき、電力供給部から出力される直流電流を制御する制御部であって、外部電源の電圧低下を検知すると、電力供給部から出力される直流電流の値を0より大きな所定の直流電流値に低下させて水素製造装置の運転を継続し、その後、外部電源の電圧回復を検知すると、直流電流の値を所定の増加態様で特定の直流電流値まで増加させる制御部と、を備える。【選択図】 図2

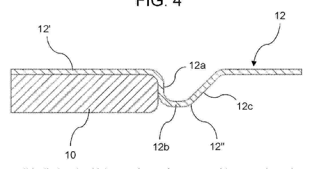
ELECTROLYSER CELL HAVING FRAME MADE OF POLYMERIC MATERIAL

NºPublicación:  WO2025219962A1 23/10/2025
Solicitante: 
HYDEP S R L [IT]
HYDEP S.R.L
WO_2025219962_PA

Resumen de: WO2025219962A1

An electrolyser cell is disclosed, which comprises: a frame (10) with a central opening (30) arranged to act as active chamber of the electrolyser, and a bipolar plate (12) of metallic material arranged to be assembled to the frame (10) so as to close the central opening (30). The frame (10) is made of polymeric material without reinforcing fibres or reinforcing mineral charge, or having an amount of reinforcing fibres or reinforcing mineral charge not exceeding 10%, and the bipolar plate (12) is configured to comprise a flat base element (12') and at least one coupling element (12") protruding towards the frame (10) from said flat base element (12') and engaging with the frame (10) so as to act as a reinforcing element for the frame (10).

APPARATUS FOR BRINE ELECTROLYSIS WITH REDUCED POWER CONSUMPTION

NºPublicación:  KR20250152530A 23/10/2025
Solicitante: 
한국전력공사
KR_20250152530_PA

Resumen de: KR20220122309A

The embodiment relates to a brine electrolysis system and device. The brine electrolysis system according to the embodiment includes: an electrolysis device for electrolyzing brine; a storage tank for storing a thermal fluid; and a circulation pump that is disposed between the electrolysis device and the storage tank to inject the thermal fluid stored in the storage tank into the electrolysis device when the electrolysis device electrolyzes the brine.

HYDROGEN ELECTROLYSIS USING PULSED DC SIGNAL

NºPublicación:  WO2025219263A1 23/10/2025
Solicitante: 
GEARY PAUL FRANCIS [GB]
GEARY, Paul, Francis
WO_2025219263_PA

Resumen de: WO2025219263A1

The present invention relates to an electrolysis system for generating hydrogen and/or oxygen, the system comprising: a first electrolysis apparatus, particularly an electrolysis stack or cell, comprising at least one electrode for the decomposition of electrolyte water; and a power supply unit for supplying electric power to the first electrolysis apparatus, wherein the power supply unit comprises means for converting an AC input signal to a first pulsed DC signal, said first pulsed DC signal being a first half wave of the AC input signal, and wherein the first electrolysis apparatus is connected to the power supply unit in such a way that the first electrolysis apparatus is supplied with the first pulsed DC signal

COLLECTION LINE FOR ELECTROLYSIS

NºPublicación:  WO2025218945A1 23/10/2025
Solicitante: 
SIEMENS ENERGY GLOBAL GMBH & CO KG [DE]
SIEMENS ENERGY GLOBAL GMBH & CO. KG
WO_2025218945_PA

Resumen de: WO2025218945A1

The invention relates to an electrochemical cell (1) for electrolysis, the electrochemical cell (1) comprising opposite main surfaces (2) and discharge channels (3) arranged between the main surfaces (2) for discharging an electrolysis product, the discharge channels (3) opening out into a collecting channel portion (4), the collecting channel portion (4) extending from one main surface (2) to the other main surface (2) of the electrochemical cell (1) and forming an opening (5) in a perpendicular direction to the main surfaces (2) with a circumferential line (6), the discharge channels (3) opening out into the collecting channel portion (4) approximately tangentially to the circumferential line (6). The invention further relates to an electrolyser (9) comprising a plurality of stacked electrochemical cells (1) and to an electrolysis method.

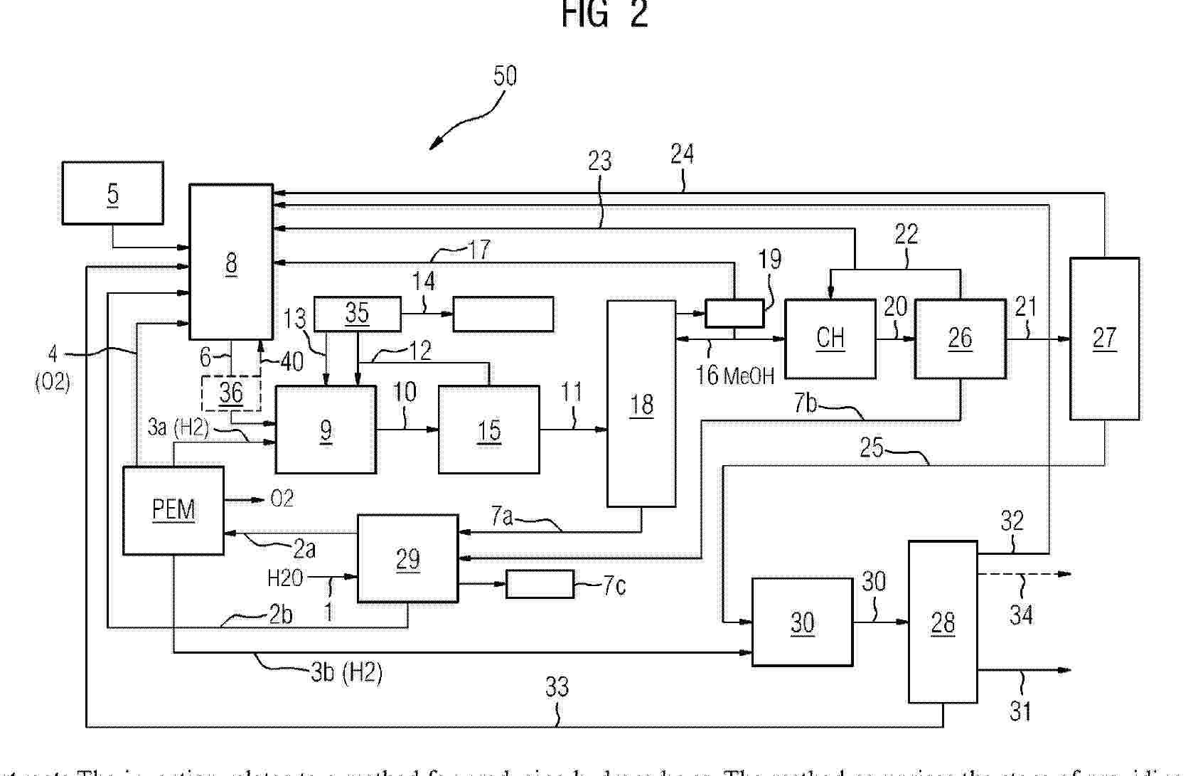
METHOD FOR PRODUCING REGENERATIVE HYDROCARBONS VIA THE METHANOL ROUTE AND CORRESPONDING SYNTHESIS PLANT

NºPublicación:  WO2025218944A1 23/10/2025
Solicitante: 
SIEMENS ENERGY GLOBAL GMBH & CO KG [DE]
SIEMENS ENERGY GLOBAL GMBH & CO. KG
WO_2025218944_PA

Resumen de: WO2025218944A1

The invention relates to a method for producing hydrocarbons. The method comprises the steps of providing i) a regenerative starting material (5) containing carbon (C) and hydrogen (H). Furthermore, the method comprises gasifying ii) the starting material (5) in a gasifier (8), wherein a synthesis gas (6) is produced, producing iii) methanol (MeOH) from the synthesis gas (6) and regenerative hydrogen (H2), wherein pure methanol (16) is separated from the produced methanol product gas (10), and producing iv) a hydrocarbon (CH) from the pure methanol (16), wherein the pure methanol (16) is catalytically converted into a hydrocarbon target product (31), in particular kerosene, gasoline, diesel or naphtha, wherein by-products (17, 23, 24, 32, 33) of the methanol synthesis and/or hydrocarbon synthesis are returned to the gasifier (8) and are further reacted into synthesis gas (6) which is then also converted into methanol and the hydrocarbon product (31). The invention also relates to a corresponding synthesis plant.

METHOD AND APPARATUS FOR PRODUCTION OF HYDROGEN

NºPublicación:  WO2025219347A1 23/10/2025
Solicitante: 
LINDE GMBH [DE]
LINDE GMBH
WO_2025219347_PA

Resumen de: WO2025219347A1

An method (100-600) for producing hydrogen is proposed, comprising providing a first gas (1) containing hydrogen, oxygen and water, said providing the first gas (1) comprising an electrolytic conversion of water; providing a second gas (5) containing hydrogen, oxygen and water, said providing the second gas (5) comprising a condensative removal of water from the first gas (1) or a part thereof; and providing a third gas (10) containing hydrogen, said providing the third gas (10) comprising an adsorptive removal of water and a catalytic removal of oxygen from the second gas (5) or a part thereof using a adsorptive and catalytic treatment arrangement (110) comprising treatment vessels (A, B), wherein each of the treatment vessels (A, B) comprises, in a first direction from a first opening to a second opening, a first adsorption layer (211), a catalytic layer (212) and a second adsorption layer (213), wherein each of the treatment vessels (A, B) is alternatingly operated in a treatment mode and a regeneration mode, wherein, in the treatment mode, the second gas (5) or a part thereof is passed in the first direction through the treatment vessels (A, B), wherein, in the treatment mode, the first adsorption layer (211) and the second adsorption layer (213) are used for said adsorptive removal of water and the catalytic layer (212) is used for said catalytic removal of oxygen, wherein, in the regeneration mode, the treatment vessels (A, B) are heated using a heating gas (5a, 10a) wh

SYSTEM AND METHOD FOR THE COMBINED COMPRESSION OF HYDROGEN AND NATURAL GAS

NºPublicación:  WO2025219222A1 23/10/2025
Solicitante: 
THYSSENKRUPP UHDE GMBH [DE]
THYSSENKRUPP AG [DE]
THYSSENKRUPP UHDE GMBH,
THYSSENKRUPP AG
WO_2025219222_PA

Resumen de: WO2025219222A1

The present invention relates to a system and a method for the combined compression of "green" hydrogen and natural gas in a natural gas compressor when "green" hydrogen is added into a conventional NH3 system or to an NH3-urea complex.

HYDROGEN PRODUCTION AND DISSOLUTION SYSTEM AND METHOD

NºPublicación:  WO2025218265A1 23/10/2025
Solicitante: 
TIANJIN FURUIXING HEALTH TECH CO LTD [CN]
\u5929\u6D25\u798F\u745E\u5174\u5065\u5EB7\u79D1\u6280\u6709\u9650\u516C\u53F8
WO_2025218265_PA

Resumen de: WO2025218265A1

Disclosed in the present invention are a hydrogen production and dissolution system and method. The hydrogen production and dissolution system comprises a power supply assembly, an electrolysis assembly, a treatment assembly, a reaction assembly, and a safety assembly. The treatment assembly comprises a gas-liquid separator, and the gas-liquid separator is communicated with an electrolyzer; the reaction assembly comprises a pressure booster and reaction tanks, the pressure booster has one end communicated with the gas-liquid separator and the other end communicated with the reaction tanks, the pressure booster pressurizes the reaction tanks, and an ultrasonic generator is provided in each reaction tank; and the safety assembly comprises leakage sensors, and each leakage sensor is arranged on a side of a corresponding reaction tank. The hydrogen production and dissolution method is used for controlling the hydrogen production and dissolution system. The present invention can directly dissolve the produced hydrogen in water, thereby reducing potential safety hazards while eliminating the need for storage and transportation devices.

A CORE-SHELL CATALYST, METHODS OF MAKING AND USES THEREOF

NºPublicación:  WO2025217726A1 23/10/2025
Solicitante: 
UNIV MCMASTER [CA]
MCMASTER UNIVERSITY
WO_2025217726_PA

Resumen de: WO2025217726A1

The present disclosure relates to core-shell particles, such as core-shell particles comprising a core comprising TiOx; and a shell comprising iridium, methods of preparing core-shell particles, and uses thereof, such as a catalyst in an oxygen evolution reaction (OER).

DEVICE FOR GENERATING MOLECULAR HYDROGEN FOR DOMESTIC AND INDUSTRIAL APPLICATIONS

NºPublicación:  WO2025217696A1 23/10/2025
Solicitante: 
DORIVAL DE OLIVEIRA THIAGO [BR]
DORIVAL DE OLIVEIRA, Thiago
WO_2025217696_PA

Resumen de: WO2025217696A1

The present invention relates to an advanced portable system for generating molecular hydrogen, designed to enrich water with hydrogen gas. The device uses an optimized electrolysis technique to infuse hydrogen into water, providing significant antioxidant and alkalizing benefits. Although initially designed for domestic use, the modular and scalable design of the system allows its application in industrial and commercial settings, providing customised solutions for water treatment at various scales. The core technology of the invention can adjust the concentration of molecular hydrogen dissolved in water, allowing the user to control the level of hydrogenation as necessary. This is crucial for adapting the device to various water quality requirements across multiple sectors, including healthcare, hospitality and industrial processing. The system is also designed to be extremely energy-efficient, using low-power components to reduce environmental impact and operating costs. The novelty of this invention lies not only in its hydrogenation functionality, but also in its ability to raise the pH of water, although this feature is involved as a secondary benefit. The invention primarily aims to provide a consistent and effective source of hydrogen-enriched water, known for its beneficial effects in reducing oxidative stress, improving cellular hydration and potentially supporting the prevention of various age-related conditions. This system represents a significant advancement in

MODIFIED MXENE MATERIALS

Nº publicación: WO2025217689A1 23/10/2025

Solicitante:

MELBOURNE INST TECH [AU]
ROYAL MELBOURNE INSTITUTE OF TECHNOLOGY

WO_2025217689_PA

Resumen de: WO2025217689A1

This disclosure describes freestanding or delaminated two-dimensional (2D) sheets of at least dual modified functionalised MXene materials, Mn+1XnTx, having electronegative surface groups and non-metal dopant and electrochemically active dopant atoms in the materials, suitable as OER catalysts.

traducir