Ministerio de Industria, Turismo y Comercio LogoMinisterior
 

Alerta

Resultados 824 resultados
LastUpdate Última actualización 06/10/2025 [06:57:00]
pdfxls
Publicaciones de solicitudes de patente de los últimos 60 días/Applications published in the last 60 days
previousPage Resultados 750 a 775 de 824 nextPage  

MANUFACUTRING METHOD OF POROUS CARBON COMPOSITE WATER ELECTROLYSIS ELECTRODE AND POROUS CARBON COMPOSITE WATER ELECTROLYSIS ELECTRODE MANUFACTURED THEREBY

NºPublicación:  KR20250122796A 14/08/2025
Solicitante: 
김성욱구본우
KR_20250122796_PA

Resumen de: KR20250122796A

본 발명은 다공성 탄소 복합 수전해 전극 제조 방법 및 이에 의해 제조된 다공성 탄소 복합 수전해 전극에 관한 것이다. 본 발명은 (1) 탄소 섬유 또는 활성 탄소 섬유를 분산제 및 수지와 혼합하고, 열처리를 통해 다공성 탄소 섬유 전극 지지체를 제조하는 단계; (2) 산소를 포함하는 관능기 및 질소를 포함하는 관능기에 의해 표면 개질된 다중벽 탄소나노튜브, 수전해 반응 촉진 물질이 코팅된 탄소 복합 촉매 입자 및 바인더 수지가 혼합된 코팅액을 제조하는 단계; (3) 상기 다공성 탄소 섬유 전극 지지체를 상기 코팅액에 함침 및 열 건조하고, 가압 및 가열 처리하여, 상기 산소를 포함하는 관능기 및 질소를 포함하는 관능기에 의해 표면 개질된 다중벽 탄소나노튜브 및 수전해 반응 촉진 물질이 코팅된 탄소 복합 촉매 입자가 상기 다공성 탄소 섬유 전극 지지체의 표면과 연결되어 3차원 다공성 전극 네트워크를 형성하는 단계;를 포함하는, 다공성 탄소 복합 수전해 전극 제조 방법을 제공한다.

PRODUCTION OF HYDROGEN USING METHANOL

NºPublicación:  WO2025169081A1 14/08/2025
Solicitante: 
BP P L C [GB]
BP P.L.C
WO_2025169081_PA

Resumen de: WO2025169081A1

PRODUCTION OF HYDROGEN USING METHANOL The present disclosure relates generally to processes for producing hydrogen. In particular, the disclosure relates to a process comprising: providing a first feed stream comprising H2 and CO2; contacting the first feed stream with a hydrogenation catalyst (e.g., in a hydrogenation reaction zone) to hydrogenate at least a portion of the CO2 to form a first product stream comprising methanol; storing at least a portion of the methanol of the first product stream; providing a second feed stream comprising at least a portion of the stored methanol; in a methanol dehydrogenation reaction zone, dehydrogenating at least a portion of the methanol of the second feed stream to form a second product stream comprising H2 and CO2; providing a third feed stream comprising at least a portion of H2 of the second product stream; in a hydrogen reaction zone, reacting hydrogen of the third feed stream with one or more co-reactants to provide a third product stream comprising one or more products including reacted hydrogen atoms from hydrogen of the third feed stream.

SYSTEM AND PROCESS FOR THE COMBINED PRODUCTION OF AMMONIA AND HYDROGEN

NºPublicación:  EP4600203A1 13/08/2025
Solicitante: 
YARA INT ASA [NO]
Yara International ASA
EP_4600203_A1

Resumen de: EP4600203A1

The present disclosure provides an improved ammonia-producing plant and process for the simultaneous production of hydrogen and ammonia as end products, by integrating a hydrogen separation unit into an ammonia-producing plant. More in particular, the present disclosure provides an ammonia production plant comprising (a) a reforming section, (b) a purification section, downstream of the reforming section, and (c) an ammonia synthesis section, downstream of the purification section, wherein the plant further comprises (d) a hydrogen separation unit, wherein the hydrogen separation unit has an inlet for a hydrogen-containing gas stream, a first outlet for a pure hydrogen gas and a second outlet for a tail gas, particularly wherein the inlet of the hydrogen separation unit is in fluid communication with a hydrogen-containing gas stream in the purification section and/or in the ammonia synthesis section, and/or with a hydrogen-containing gas stream between the purification section and the ammonia synthesis section of the ammonia production plant, and, particularly, wherein the second outlet is in fluid communication with the reforming section and/or with the purification section of the ammonia production plant.

ELECTROLYSIS SYSTEM

NºPublicación:  EP4600407A2 13/08/2025
Solicitante: 
AISIN CORP [JP]
Aisin Corporation
EP_4600407_PA

Resumen de: EP4600407A2

An electrolysis system (10) includes: an electrolysis cell (20) configured to generate hydrogen by high-temperature steam electrolysis; a steam generation unit (30) that has a refrigerant heat exchange unit configured to perform heat exchange between heat of a heat storage unit and a refrigerant, generates a steam by heating raw material water via the refrigerant subjected to the heat exchange in the refrigerant heat exchange unit, and supplies the steam to the electrolysis cell; a heat storage supply unit (50) that has the heat storage unit and configured to supply heat of the heat storage unit to the refrigerant heat exchange unit; and a control unit (70) configured to control the heat storage supply unit such that an amount of heat input to the refrigerant heat exchange unit is smaller during a system startup or during a high-temperature standby than during a normal operation.

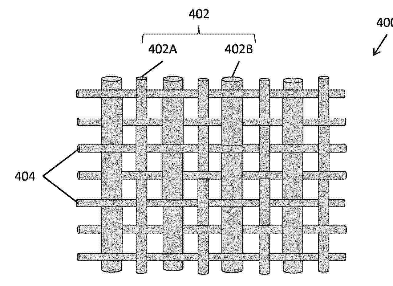
ELECTROCHEMICAL CELL STACKS INCLUDING MULTI-DIAMETER MESH CONTACT LAYER

NºPublicación:  EP4601053A1 13/08/2025
Solicitante: 
BLOOM ENERGY CORP [US]
Bloom Energy Corporation
EP_4601053_PA

Resumen de: EP4601053A1

An electrochemical cell stack includes at least two electrochemical cells that each contain a fuel electrode, an air electrode, and an electrolyte located between the fuel electrode and the air electrode, at least one interconnect located between the at least two electrochemical cells, and a contact layer that electrically connects the at least one interconnect and the fuel electrode of an adjacent one of the at least two electrochemical cells. The contact layer includes first wires that extend in a first direction, the first wires including thinner first wires and thicker first wires, the thicker first wires having a thickness that is larger than a thickness of the thinner first wires, and second wires that extend in a second direction different from the first direction.

ELECTROLYSIS SYSTEM COMPRISING A PRESSURE ELECTROLYZER, AND METHOD FOR OPERATING AN ELECTROLYSIS SYSTEM OF THIS TYPE

NºPublicación:  EP4599112A1 13/08/2025
Solicitante: 
SIEMENS ENERGY GLOBAL GMBH & CO KG [DE]
Siemens Energy Global GmbH & Co. KG
CN_120359325_PA

Resumen de: AU2023397261A1

The invention relates to an electrolysis system (1) with a pressure electrolyzer (3) for generating hydrogen (H

AMMONIA CRACKER

NºPublicación:  EP4598868A1 13/08/2025
Solicitante: 
CATALSYS LTD [GB]
Catalsys Limited
WO_2024074817_PA

Resumen de: WO2024074817A1

An ammonia cracker module for converting ammonia into hydrogen is provided. The ammonia cracker module includes: (i) a heat exchange reactor including: (a) a first reaction zone including: a first working fluid flowpath; a first reactant flowpath; and one or more heat exchange interfaces positioned between the first working fluid flowpath and first reactant flowpath; (b) a second reaction zone including: a second working fluid flowpath; a second reactant flowpath; and one or more heat exchange interfaces positioned between the second working fluid flowpath and second reactant flowpath; (c) a catalyst positioned to contact reactant fluid flowing through the first and second reactant flowpaths to convert ammonia flowing through the first and second reactant flowpaths into hydrogen; and (ii) a heating system including: a first heat source, configured to heat working fluid to create a first heated working fluid to enter the first working fluid flowpath; and a second heat source, configured to receive a first thermally depleted working fluid from the first working fluid flowpath and output a second heated working fluid to the second working fluid flowpath when the cracker module is in use. A method of producing hydrogen using an ammonia cracker is also provided.

ELECTROCHEMICAL HYDROGEN PRODUCTION VIA AMMONIA CRACKING

NºPublicación:  EP4599111A1 13/08/2025
Solicitante: 
UTILITY GLOBAL INC [US]
Utility Global, Inc
WO_2024129246_PA

Resumen de: WO2024129246A1

Herein discussed is a method of producing hydrogen comprising: (a) providing an electrochemical reactor having an anode, a cathode, and a membrane between the anode and the cathode, wherein the membrane conducts both electrons and protons, wherein the anode and cathode are porous; (b) introducing a first stream to the anode, wherein the first stream comprises ammonia or a cracked ammonia product; and (c) extracting a second stream from the cathode, wherein the second stream comprises hydrogen, wherein the first stream and the second stream are separated by the membrane.

SOLID OXIDE FUEL CELLS WITH SEPARATED INLET AND OUTLET MANIFOLDS

NºPublicación:  KR20250122451A 13/08/2025
Solicitante: 
한국전력공사
KR_20250122451_PA

Resumen de: KR20200094876A

The present invention relates to a solid oxide fuel cell and a solid oxide electrolysis cell. According to the present invention, the solid oxide fuel cell and the solid oxide electrolysis cell comprises, respectively; a flat tubular unit cell (100) having a plurality of tubular through-holes (111a, 111b) for transferring fuel gas formed in a longitudinal direction; an upper cap (200) coupled to one longitudinal end of the flat tubular unit cell (100) and blocking one end of the flat tubular unit cell (100) from the outside while communicating the plurality of tubular through-holes (111a, 111b) with each other; a cell lower slit (300) coupled to the other longitudinal end of the flat tubular unit cell (100), having an opening part (320) opening the plurality of tubular through-holes (111a, 111b) formed therein, and having an insertion groove (330) formed on a lower surface; and a manifold (400) coupled to the cell lower slit (300), having spaces (420, 430) formed therein to communicate with the plurality of tubular through-holes (111a, 111b), including a reaction gas inlet (450) through which the fuel gas is supplied and a reaction gas outlet (460) through which the fuel gas reacting with air is discharged, and dividing the spaces (420, 430) and the plurality of tubular through-holes (111) into halves to form the flow of fuel gas in a U-shape. Accordingly, since a flat tubular unit cell and a flat planar unit cell are divided into halves, respectively, inflow and outflow of t

CROSSLINKED COPOLYMER, POLYMER MEMBRANE COMPRISING SAME, AND ANION EXCHANGE MEMBRANE COMPRISING SAME POLYMER MEMBRANE

NºPublicación:  EP4600283A1 13/08/2025
Solicitante: 
HANWHA SOLUTIONS CORP [KR]
Hanwha Solutions Corporation
EP_4600283_PA

Resumen de: EP4600283A1

The subject disclosure relates to a crosslinked copolymer that has outstanding ion exchange capacity, exhibits high ion conductivity and water content under diverse temperature conditions, and features high density, low hydrogen permeability, and excellent thermal and oxidative stability, making it well-suited as an anion exchange membrane for water electrolysis to produce high-purity hydrogen and oxygen

POSITIVE ELECTRODE FOR ELECTROLYSIS AND METHOD FOR PRODUCING SAME

NºPublicación:  EP4600408A1 13/08/2025
Solicitante: 
DE NORA PERMELEC LTD [JP]
NAT UNIV CORP YOKOHAMA NAT UNIV [JP]
De Nora Permelec Ltd,
NATIONAL UNIVERSITY CORPORATION YOKOHAMA NATIONAL UNIVERSITY
EP_4600408_PA

Resumen de: EP4600408A1

An anode for electrolysis in which electrolysis performance is less likely to deteriorate even when electric power having a large output fluctuation, such as renewable energy, is used as a power source and in which excellent catalytic activity is stably maintained for a long period of time is provided. The anode for electrolysis 10 includes a conductive substrate 2 in which at least a surface of the conductive substrate 2 is formed of nickel or a nickel-based alloy; and a first layer 4 formed on the surface of the conductive substrate 2, the first layer 4 being capable of functioning as a catalyst layer containing a lithium-containing nickel cobalt oxide represented by a composition formula LixNiyCo2O4 (0.05 ≤ × ≤ 1.0, 1.0 ≤ y ≤ 2.0, 1.0 ≤ z ≤ 2.0, and x + y + z = 2 to 3).

SULFUR DIOXIDE DEPOLARIZED ELECTROLYSIS AND ELECTROLYZER THEREFORE

NºPublicación:  EP4599114A1 13/08/2025
Solicitante: 
PEREGRINE HYDROGEN INC [US]
Peregrine Hydrogen Inc
WO_2024076575_PA

Resumen de: WO2024076575A1

A method can include: processing precursors, electrochemically oxidizing sulfur dioxide, processing sulfuric acid and hydrogen, and/or any suitable steps. An electrolyzer can include an anode, a cathode, and a separator. The anode can include an anolyte, an electrode, an anolyte reaction region, and/or any suitable components. The cathode can include a catholyte, an electrode, a catholyte reaction region, and/or any suitable components.

HYDROCARBON GENERATION SYSTEM AND CARBON DIOXIDE CIRCULATION SYSTEM

NºPublicación:  EP4600236A1 13/08/2025
Solicitante: 
DENSO CORP [JP]
DENSO CORPORATION
EP_4600236_PA

Resumen de: EP4600236A1

A hydrocarbon generation system (1) includes a hydrocarbon generator (2, 21, 22), an electrolyzer (3), a water vapor supply line (4), and a heat exchanger (51). The hydrocarbon generator generates hydrocarbon through an exothermic reaction between a carbon oxide gas and hydrogen. The electrolyzer generates hydrogen from water vapor of raw materials, the generated hydrogen being supplied to the hydrocarbon generator. The water vapor supply line generates the water vapor of the raw materials by evaporating liquid water of the raw materials and supplies the generated water vapor to the electrolyzer. The heat exchanger uses heat of a reaction generated in the hydrocarbon generator to evaporate the liquid water of the raw materials in the water vapor supply line via heat transfer oil.

CO2、COおよび他の化学化合物の電気化学反応のための先進的構造を有するリアクタ

NºPublicación:  JP2025118592A 13/08/2025
Solicitante: 
トゥウェルヴベネフィットコーポレイション
JP_2025118592_PA

Resumen de: US2025250695A1

A platform technology that uses a novel membrane electrode assembly, including a cathode layer, an anode layer, a membrane layer arranged between the cathode layer and the anode layer, the membrane conductively connecting the cathode layer and the anode layer, in a COx reduction reactor has been developed. The reactor can be used to synthesize a broad range of carbon-based compounds from carbon dioxide and other gases containing carbon.

ELECTROCHEMICAL CO-PRODUCTION OF HYDROGEN AND CARBON MONOXIDE

NºPublicación:  EP4599113A1 13/08/2025
Solicitante: 
UTILITY GLOBAL INC [US]
Utility Global, Inc
KR_20250114029_PA

Resumen de: WO2024112460A1

Herein discussed is a method of co-producing carbon monoxide and hydrogen comprising: (a) providing an electrochemical reactor having an anode, a cathode, and a mixed-conducting membrane between the anode and the cathode; (b) introducing a first stream to the anode, wherein the first stream comprises a fuel; (c) introducing a second stream to the cathode, wherein the second stream comprises carbon dioxide and water, wherein carbon monoxide is generated from carbon dioxide electrochemically and hydrogen is generated from water electrochemically. In an embodiment, the anode and the cathode are separated by the membrane and are both exposed to reducing environments during the entire time of operation.

贵金属与难熔多主元基底结合的高熵合金催化剂、制备方法和酸性OER应用

NºPublicación:  CN120465055A 12/08/2025
Solicitante: 
西北工业大学深圳研究院
CN_120465055_PA

Resumen de: CN120465055A

本发明涉及贵金属与难熔多主元基底结合的高熵合金催化剂、制备方法和酸性OER应用。该催化剂是由难熔金属组元A和贵金属活性组元B形成的高熵合金,成分表达式为AxBy,A选自Ta,Nb,Hf,Zr,Ti,W,Mo中的多种,B选自Ir,Os,Ru中的至少一种。通过物理冶金合金化调控前驱体组织结构,并通过脱合金技术获得树枝状难熔金属组元支撑颗粒状活性组元的独特结构,可直接用于酸性OER催化剂,在大电流密度工作条件下兼具活性和稳定性,同时具有低贵金属用量及可宏量制备的特色,具有作为PEM电解槽催化剂的实际应用潜力。

电解系统

NºPublicación:  CN120465021A 12/08/2025
Solicitante: 
株式会社爱信
CN_120465021_PA

Resumen de: US2025250688A1

An electrolysis system includes: an electrolysis cell configured to generate hydrogen by high-temperature steam electrolysis; a steam generation unit that has a refrigerant heat exchange unit configured to perform heat exchange between heat of a heat storage unit and a refrigerant, generates a steam by heating raw material water via the refrigerant subjected to the heat exchange in the refrigerant heat exchange unit, and supplies the steam to the electrolysis cell; a heat storage supply unit that has the heat storage unit and configured to supply heat of the heat storage unit to the refrigerant heat exchange unit; and a control unit configured to control the heat storage supply unit such that an amount of heat input to the refrigerant heat exchange unit is smaller during a system startup or during a high-temperature standby than during a normal operation.

金属体和制造金属体的方法

NºPublicación:  CN120476228A 12/08/2025
Solicitante: 
弗劳恩霍夫应用研究促进协会艾蓝腾欧洲有限公司
CN_120476228_PA

Resumen de: WO2024133737A1

The invention relates to a metal body comprising a substrate (1) made of a metal material. At least one first layer (L1) made of Ni-X-Y is deposited onto the surface of the substrate (1), wherein X is a chemical element which is selected from Al, Zn, Mg, Mn, Sn and/or a plurality of the aforementioned elements and Y is a chemical element which is selected from Mo, Cr, Fe, Cu, Co, Ti, V, Ce and/or a plurality of the aforementioned elements. The at least one first layer (L1) has at least two lamellar regions with different phases in terms of the ternary phase diagram. In order to increase the specific surface area of the at least one first layer (L1), at least one of the lamellar phases which form a region of the at least one first layer (L1) is completely or partially leached.

CATALYST FOR HYDROGEN EVOLUTION REACTION CONTAINING RUTHENIUM-BASED ALLOY WATER ELECTROLYSIS ELECTRODE CONTAINING THE SAME AND METHOD OF MANUFACTURING THE SAME

NºPublicación:  KR20250121786A 12/08/2025
Solicitante: 
한국과학기술연구원
KR_20250121786_PA

Resumen de: US2025250698A1

Disclosed herein are a catalyst for a hydrogen evolution reaction, a water electrolysis electrode including the same, and a method of manufacturing the same, wherein the catalyst can be manufactured at room temperature, and catalyst diversity can be given through an alloy structure including ruthenium and two or more metals. According to the present disclosure, the catalyst can be manufactured at room temperature due to characteristics of an electroplating manufacturing method, and the catalyst diversity can be given through the alloy structure that includes ruthenium and two or more metals.

水電解システム

NºPublicación:  JP2025117063A 12/08/2025
Solicitante: 
トヨタ自動車株式会社
JP_2025117063_PA

Resumen de: CN120400877A

The invention provides a water electrolysis system capable of ensuring cooling of a water electrolysis cell and suppressing deterioration of durability of the water electrolysis cell. A water electrolysis system for obtaining hydrogen from a hydrogen electrode by supplying water to an oxygen electrode of a water electrolysis cell and applying a voltage to the water electrolysis cell, the water electrolysis system having a cooling fluid path for supplying a cooling fluid different from the water supplied to the oxygen electrode to the water electrolysis cell through a flow path different from a flow path through which the water is supplied to the oxygen electrode.

水電解セル、水電解スタック

NºPublicación:  JP2025117124A 12/08/2025
Solicitante: 
トヨタ自動車株式会社
JP_2025117124_PA

Resumen de: CN120400870A

The present disclosure relates to a water electrolysis cell, and a stack of water electrolysis cells stacked with water electrolysis cells. Provided is a water electrolysis cell in which the concentration of hydrogen reaching the oxygen-generating electrode side is reduced to the concentration before the concentration is increased, with a simple configuration. The water electrolysis cell is provided with an electrolyte membrane, a catalyst layer, and a diaphragm through which a fluid flows, and generates hydrogen and oxygen by supplying water and applying a voltage thereto, in which a hydrogen reaction catalyst for promoting a reaction between hydrogen and oxygen is provided at a site where the generated oxygen and the remaining water flow on the surface of the diaphragm on the oxygen generation electrode side.

包含组合式流量分配器和接触使能器的SOC堆

NºPublicación:  CN120476486A 12/08/2025
Solicitante: 
托普索公司
CN_120476486_PA

Resumen de: CN120380621A

A solid oxide cell stack has a combined flow distributor and contact enabler made of a pressed metal foil with diversion structures and contact regions between interconnect layers and cell layers in the stack.

High-efficiency hydrogen production system using direct air capture using renewable energy

NºPublicación:  KR20250119893A 08/08/2025
Solicitante: 
주로우카본
KR_20250119893_PA

Resumen de: WO2025165039A1

The present invention relates to a high-efficiency hydrogen production system by a direct air capture method using renewable energy. According to an embodiment of the present invention, the high-efficiency hydrogen production system comprises: a direct air capture device in which a chemical reaction occurs when an alkaline liquid mixture containing a specific component, such as potassium hydroxide or sodium hydroxide, is brought into contact with air, to capture carbon dioxide from the air; an electrolysis tank into which pure water and the sodium carbonate or potassium carbonate solution generated in the process of the chemical reaction for capturing carbon dioxide in the direct air capture device are introduced and then electrolyzed by using renewable energy including solar or wind power generation energy, to generate a gas containing hydrogen and a liquid containing potassium hydroxide or sodium hydroxide and separate and extract the generated gas and liquid; a gas storage tank in which the gas separated and extracted from the electrolysis tank is stored; and a liquid storage tank in which the remaining liquid after the gas is separated and extracted from the electrolysis tank is stored and potassium hydroxide or sodium hydroxide contained in the liquid is reintroduced into the direct air capture device.

Solid oxide electrolysis cell cascade system

NºPublicación:  KR20250120072A 08/08/2025
Solicitante: 
한국기계연구원
KR_20250120072_PA

Resumen de: KR20250120072A

본 발명의 일 실시예에 따른 캐스케이드 방식의 고체산화물 수전해셀 시스템은 캐스케이드 방식의 고체산화물 수전해셀 시스템은 스팀을 공급하는 스팀 공급부; 에어를 공급하는 에어 공급부; 스팀 공급부로부터 스팀을 공급받아 수소를 포함하는 반응 생성물로 변환하는 적어도 하나 이상의 스택을 포함하는 고체산화물 수전해셀; 고체산화물 수전해셀에서 배출되는 고온의 반응 생성물을 스팀 공급부에서 고체 산화물 수전해셀로 공급되는 스팀과 열 교환하는 제1 열 교환기; 제1 열 교환기를 통해 열 교환된 반응 생성물을 응축하는 응축기; 응축기를 통해 수증기가 제거된 수소를 저장하는 수소 저장부; 응축기를 통해 수증기가 제거된 수소의 일부를 스팀 공급부에서 고체산화물 수전해셀로 공급되는 스팀에 혼합되도록 재순환하는 수소 재순환 블로어; 고체산화물 수전해셀에서 배출되는 고온의 에어를 에어 공급부에서 고체산화물 수전해셀로 공급되는 에어와 열 교환한 후 배출하는 제2 열 교환기; 고체산화물 수전해셀에서 배출되는 고온의 에어의 일부를 다시 고체산화물 수전해셀에서 유동하는 에어에 공급되도록 재순환하는 에어 재순환 블로어; 배관 어셈블리; 및 제어부; 를 포함한다.

シート状チタン多孔質体およびその製造方法

Nº publicación: JP2025116859A 08/08/2025

Solicitante:

東邦チタニウム株式会社

JP_2025116859_PA

Resumen de: JP2025116859A

【課題】シート状チタン多孔質を高効率で、かつ歩留まり良く製造可能な方法を提供すること。【解決手段】この製造方法は、少なくとも一つの貫通孔を有する少なくとも一つのステージ、少なくとも一つのステージを囲み、少なくとも一つのステージから離隔するフレーム、および少なくとも一つのステージとフレームを互いに連結する少なくとも一つの連結部を備える治具上に、少なくとも一つの貫通孔および少なくとも一つのステージとフレーム間の隙間を覆うように、チタン多孔質体を含むマザーシートを配置すること、マザーシートを治具上に吸着すること、ならびに隙間に沿って、ファイバレーザから射出されるレーザ光をマザーシート上で走査することによってマザーシートを切断することを含む。【選択図】図6B

traducir