Ministerio de Industria, Turismo y Comercio LogoMinisterior
 

Alerta

Resultados 1045 resultados
LastUpdate Última actualización 22/03/2026 [07:01:00]
pdfxls
Publicaciones de solicitudes de patente de los últimos 60 días/Applications published in the last 60 days
previousPage Resultados 975 a 1000 de 1045 nextPage  

ポリマー及びそれを用いた電解質膜

NºPublicación:  JP2026011586A 23/01/2026
Solicitante: 
日本化薬株式会社
JP_2026011586_PA

Resumen de: JP2026011586A

【課題】成膜性及びアルカリ耐久性に優れたポリマー、及びそれを用いた電解質膜を提供する。【解決手段】下記式(1)で表される繰り返し単位を有するポリマー。TIFF2026011586000020.tif51170(式(1)中、Arは芳香族基であり、R1及びR2は、それぞれ独立に、イオン交換基又はハロゲノ基で置換されたC1-C12の直鎖、分岐又は環状のアルキル基を表し、R3及びR4は、それぞれ独立に、C1-C6の直鎖、分岐又は環状のアルキル基を表し、Xはカウンターアニオンを表す。)【選択図】なし

水素エネルギー利用装置

NºPublicación:  JP2026011984A 23/01/2026
Solicitante: 
株式会社ホクシンエレクトロニクス
JP_2026011984_PA

Resumen de: JP2026011984A

【課題】水または電解水を電気分解して得た水素を水中に溶存させ、効率よく二酸化炭素と結合させ炭化水素を含む水として、静電気などで容易に爆発することのない安全な水素エネルギー利用装置を提供する。【解決手段】半球状の水または炭酸水・炭酸を含む電解水が入る耐油性、耐薬品、耐酸性、耐アルカリ性の樹脂容器内に、電解水と電極、振動装置を設け、振動および撹拌させながら電気分解を行うことで、電解水中に水素を溶存させナノバブルおよびマイクロバブルで保存する。このとき、高圧炭酸水を添加し振動を与え、電解水中の水素や酸素から成るナノバブルおよびマイクロバブルを崩壊させる。その結果、水素原子と二酸化炭素を効率よく結合させ炭化水素を得ることができる。【選択図】図1

一种IrO2负载的SST纳米颗粒及其制备方法和应用

NºPublicación:  CN121381067A 23/01/2026
Solicitante: 
无锡先进内燃动力技术创新中心
CN_121381067_PA

Resumen de: CN121381067A

本发明公开了一种IrO2负载的SST纳米颗粒及其制备方法和应用,所述IrO2负载SST纳米颗粒是采用溶胶凝胶法和高温热冲击方法合成的。通过将Sn、Sb共掺杂入TiO2的晶体结构中,显著提升TiO2的导电性,且保持载体的晶体结构,实现IrO2的均匀负载。此外,多余的电子能够给予Ir原子,从而抑制Ir的溶解,这能够在提升贵金属IrO2催化效果的同时降低Ir载量。三电极测试结果显示IrO2/SST在析氧反应(OER)中只需要233 mV的过电位即可达到10 mA cm2,塔菲尔斜率只有43.6mVdec1。质量活性(MA)在1.53V vs RHE时可达到498 mA mgIr‑1。

一种用于安培级大电流电解海水的异质催化剂及其制备方法和应用

NºPublicación:  CN121381034A 23/01/2026
Solicitante: 
广东工业大学
CN_121381034_PA

Resumen de: CN121381034A

本发明涉及电解海水制氢催化剂技术领域,具体涉及一种用于安培级大电流电解海水的异质MoOx/CoFe‑LDH催化剂及其制备方法和应用,该制备方法制备方法,通过在泡沫镍片上引入具有高价态的MoOx作为纳米阵列基底,再通过电沉积在纳米阵列基底表面原位覆盖CoFe‑LDH层,构建CoFe‑LDH与MoOx的异质结构作为抗氯层,制得异质MoOx/CoFe‑LDH催化剂。所制得的异质MoOx/CoFe‑LDH催化剂具有优异的电催化活性、导电性和耐腐蚀性优点,提升海水电解体系在大电流条件下的使用寿命和电解性能,实现安培级大电流稳定海水析氧。该催化剂可直接作为工作电极使用,工艺简便,在海水电解制氢析氧反应中具有很好的应用前景。

一种具有高强度的电极片及其制备方法与应用

NºPublicación:  CN121381015A 23/01/2026
Solicitante: 
无锡威孚高科技集团股份有限公司
CN_121381015_PA

Resumen de: CN121381015A

本发明属于电解技术领域,具体涉及一种具有高强度的电极片及其制备方法与应用。本发明的电极片,包括n层基底层、n‑1层树脂碳层、第一微孔层和第二微孔层;电极片自上而下依次为:第一微孔层、第一基底层、第一树脂碳层、第二基底层、第二树脂碳层、…、第n‑1基底层、第n‑1树脂碳层、第n基底层及第二微孔层,其中n的数值为3‑10。本发明通过在基底层内部以及基底层之间填充树脂碳,通过巧妙的设计将多张碳纸形成适用于具有高强度高导电、高透气的电解合成双氧水用碳纸,同时,在通过对其设计双侧涂覆致密微孔层后,在保证氧扩散能力的前提下,进一步提高电极片的防水性,从而适用于电解合成双氧水。

Generación de hidrógeno mediante electrolisis a alta velocidad de fluido y separación de gases.

NºPublicación:  CL2025003773A1 23/01/2026
Solicitante: 
EVOQUA WATER TECH LLC [US]
EVOQUA WATER TECHNOLOGIES LLC
CN_120882907_PA

Resumen de: CN120882907A

A system and method for generating hydrogen from a liquid source comprising water is disclosed. The system comprises: a high fluid velocity electrolysis cell comprising an inlet and an outlet, the inlet of the high fluid velocity electrolysis cell being fluidly connected to a liquid source; and a gas fractionation system fluidly connected to the outlet of the high fluid velocity electrolysis cell.

Proceso de síntesis de amoníaco con hidrógeno verde; método de modernización de planta de amoníaco.

NºPublicación:  CL2025003173A1 23/01/2026
Solicitante: 
CASALE SA [CH]
CASALE SA
CN_121175264_PA

Resumen de: AU2024257970A1

Process for synthesis of ammonia wherein: ammonia make-up gas (7) containing hydrogen and nitrogen is reacted in an ammonia converter (15) under ammonia forming conditions thus obtaining an ammonia-containing effluent (8); a first hydrogen portion contained in the ammonia make-up gas (7) is produced by reforming a hydrocarbon source (1) in a reforming process (100); a second hydrogen portion (19) contained in the ammonia make-up gas (7) is produced separately from said reforming process (100), by using at least a renewable energy source (SE, WE); a part of said hydrogen (19) produced in step (c) is stored in a hydrogen storage (103); hydrogen (20) from said hydrogen storage (103) is used to fully or partially replace said second hydrogen portion (19) when said renewable energy source (SE, WE) is fully or partially unavailable. Said process comprising the steps of: assessing an expected flow rate of the hydrogen (19) produced in step (c); adjusting a flow rate of the hydrocarbon source (1) so that a flow rate of the first hydrogen portion in said ammonia make- up gas (7) is in a desired ratio with respect to said expected flow rate; detecting an actual amount, e.g., a filling level, of said hydrogen in said hydrogen storage (103); detecting an actual flow rate of hydrogen produced using the renewable energy source (SE, WE), and adjusting a flow rate of the hydrogen (20) from said hydrogen storage (103) depending on said actual amount detected in said hydrogen storage (103) and

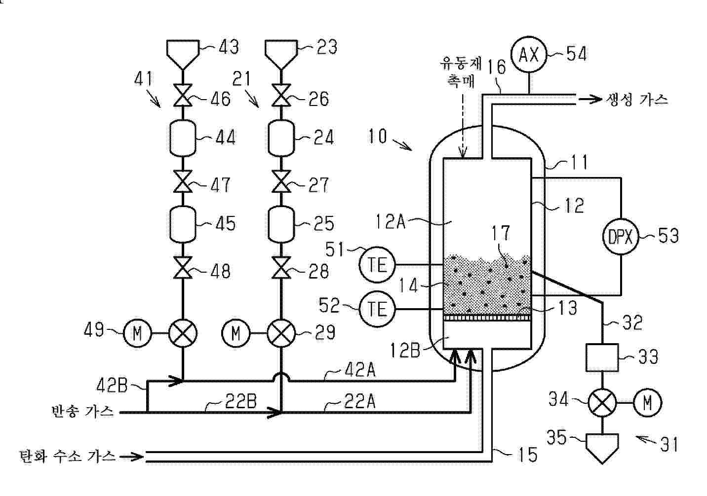
수소 제조 장치

NºPublicación:  KR20260011751A 23/01/2026
Solicitante: 
MITSUBISHI POWER LTD [JP]
\uBBF8\uCE20\uBE44\uC2DC \uD30C\uC6CC \uAC00\uBD80\uC2DC\uD0A4\uAC00\uC774\uC0E4
KR_20260011751_PA

Resumen de: TW202513457A

A hydrogen production device (10) has a reactor (12) for producing hydrogen by thermally decomposing a hydrocarbon gas, which is a raw material gas, using a catalyst (14), which is fine metal particles, and a fluidized bed of catalyst is formed inside the reactor by introducing raw material gas from the lower part. The reactor is configured to provide an activated catalyst.

ammonia cracking system using plasma and ammonia cracking method using the same

NºPublicación:  KR20260011534A 23/01/2026
Solicitante: 
KOREA INSTITUTE OF MACHINERY & MAT [KR]
\uD55C\uAD6D\uAE30\uACC4\uC5F0\uAD6C\uC6D0
KR_20260011534_PA

Resumen de: WO2026019103A1

An ammonia decomposition system according to one embodiment of the present invention comprises: a decomposition device for decomposing ammonia, which comprises a heating member for heating a catalytic reactor and the catalytic reactor containing a decomposition catalyst; a plasma reforming device disposed upstream of the decomposition device so as to reform ammonia; and a reformed gas supply pipe for connecting the plasma reforming device and the decomposition device, and supplying the reformed gas generated in the plasma reforming device to the catalytic reactor and/or the heating member, wherein the plasma reforming device can pyrolyze ammonia by using plasma.

氢载体存储容器和副产物存储容器

NºPublicación:  CN121399032A 23/01/2026
Solicitante: 
佳能株式会社
CN_121399032_PA

Resumen de: JP2025004800A

To provide a configuration that can suppress a rise in the pressure inside a storage container 1 for storing a hydrogen carrier or a by-product, even if keeping storage containers 1 in a manner of stacking them in the vertical direction or lay out them in the horizontal direction or the front-rear direction.SOLUTION: A pair of plane parts 16 are provided on two opposite outer wall surfaces of a storage container 1 in at least either of the vertical direction, the horizontal direction, and the front-rear direction in an installation state of the storage container 1. A recessed portion 15 is formed in a portion of at least one 16 of the pair of plane parts 16, and is formed so as to be recessed inward from another portions 16a of the plane part 16, and such that at least a part of the recessed portion is in communication with the outside of the plane part 16 in a direction along the plane part 16. A relief valve 11 is provided in the recessed portion 15, and automatically opens when the pressure inside a storage part 14 for storing a hydrogen carrier exceeds a predetermined value to release a gas inside the storage part 14 to the outside.SELECTED DRAWING: Figure 2

一种用于海水电解的NiMoW阴极材料及其制备方法

NºPublicación:  CN121381016A 23/01/2026
Solicitante: 
湘潭大学
CN_121381016_PA

Resumen de: CN121381016A

本发明公开了一种用于海水电解的高稳定性NiMoW多孔块体电极材料的制备方法,属于电催化材料技术领域。该方法以镍、钼、钨粉末为原料,采用高能湿式球磨法进行充分混合与合金化处理,随后通过真空烧结工艺获得NiMoW电极材料。所制得的电极具有不规则的多级孔隙分布,显著提升了在海水电解条件下的电化学催化活性和稳定性。实验结果表明,该电极在1 M KOH+1 M NaCl溶液中表现出较低的氢析出过电位,在100 mA/cm²电流密度下的过电位不超过290mV,适用于高效率海水电解制氢系统。

Electro-hydrogen coupling system multi-time scale cooperation method, system, medium and equipment

NºPublicación:  CN121395426A 23/01/2026
Solicitante: 
CHINA THREE GORGES CORP
\u4E2D\u56FD\u957F\u6C5F\u4E09\u5CE1\u96C6\u56E2\u6709\u9650\u516C\u53F8
CN_121395426_PA

Resumen de: CN121395426A

The invention provides an electro-hydrogen coupling system multi-time scale cooperation method, system, medium and device, and belongs to the technical field of electro-hydrogen coupling system collaboration.The method comprises the steps that data information is obtained and predicted, and a predicted value is obtained; calculating a residual error with real-time data, and performing spectral analysis to obtain energy distribution of different frequency bands; dynamically adjusting a frequency band division threshold value and a power allocation weight according to the data information and the energy distribution; performing power distribution optimization based on the power distribution weight; fuel cell degradation and hydrogen constraint are introduced, and the power distribution weight is verified; and an instruction is generated, the equipment state and power output are controlled and monitored, and feedback data are collected in real time. According to the invention, cooperative control of battery energy storage, the electrolytic cell and the solid oxide fuel cell under multiple time scales is realized, high-frequency fluctuation is rapidly absorbed by the energy storage, intermediate-frequency fluctuation is adjusted by the electrolytic cell, low-frequency fluctuation is smoothly followed by the SOFC, and the impact of new energy fluctuation on grid-connected power is reduced.

一种用于PEM膜电极的铱合金催化剂及其制备方法

NºPublicación:  CN121381032A 23/01/2026
Solicitante: 
山海氢(上海)新能源科技有限公司
CN_121381032_PA

Resumen de: CN121381032A

本发明属于水电解制氢技术领域,具体涉及一种用于PEM膜电极的铱合金催化剂及其制备方法。制备方法包括:将氯铱酸、非贵过渡金属或镧系元素的可溶性盐、熔盐研磨混合均匀,在空气气氛下煅烧,经冷却、水洗后得到铱合金催化剂。本发明显著缩短了合成周期,且能够获得性能优异且稳定的PEM阳极催化材料。

Hydrogen-rich water preparation system and method capable of rapidly adjusting hydrogen concentration

NºPublicación:  CN121377280A 23/01/2026
Solicitante: 
YANGTZE RIVER DELTA HEALTH AGRICULTURE RES INSTITUTE ZHEJIANG CO LTD
\u957F\u4E09\u89D2\u5065\u5EB7\u519C\u4E1A\u7814\u7A76\u9662\uFF08\u6D59\u6C5F\uFF09\u6709\u9650\u516C\u53F8
CN_121377280_PA

Resumen de: CN121377280A

The invention discloses a hydrogen-rich water preparation system and method capable of rapidly adjusting hydrogen concentration, and belongs to the technical field of agricultural irrigation. The system comprises an electrolytic hydrogen production unit, a nano-bubble hydrogen melting device, an intelligent control unit, a concentration regulation and control module and an automatic water replenishing system. The core is that the hydrogen production amount is linearly adjusted through the concentration regulation and control module, and rapid and accurate control over the concentration of the hydrogen-rich water is achieved; meanwhile, through an automatic water replenishing system composed of a liquid level sensor and an automatic water replenishing valve, the mode of'first manual initialization, follow-up automatic operation and replenishment 'is achieved. The method is based on the system, and full-process automation from concentration setting, intelligent hydrogen production and hydrogen melting to automatic water replenishing monitoring is achieved; the system solves the problems that existing equipment is inflexible in concentration adjustment and high in manual operation and maintenance cost, and is particularly suitable for large-scale and precise modern agricultural irrigation.

一种光热蒸发-光催化产氢复合材料及其制备方法与应用

NºPublicación:  CN121372464A 23/01/2026
Solicitante: 
山东大学
CN_121372464_PA

Resumen de: CN121372464A

本发明提供了一种光热蒸发‑光催化产氢的系统,利用本发明提供的光热蒸发‑光催化产氢复合材料能够实现海水淡化的同时进行产氢,其中碳化木(表面碳化处理的木材)能够实现光热转化,蒸发海水获得水蒸气;水蒸气作为反应原料在光催化产氢催化剂表面参与产氢反应。本发明提供的光热蒸发‑光催化产氢复合材料不仅仅能够拓宽光谱吸收,将太阳光光谱的吸收波长扩展到了可见光和近红外区域;同时还减小了界面反应电阻,并优化了电子‑空穴的分离和转移,从而提高了光能利用率,进而提升了氢气的产量。

Direct filling type high-voltage PEM hydrogen production electrolytic cell

NºPublicación:  CN121380998A 23/01/2026
Solicitante: 
SHANGHAI FUSAIER POWER TECH CO LTD
\u4E0A\u6D77\u5F17\u8D5B\u5C14\u52A8\u529B\u79D1\u6280\u6709\u9650\u516C\u53F8
CN_121380998_PA

Resumen de: CN121380998A

The invention relates to the technical field of PEM (proton exchange membrane) hydrogen production equipment, discloses a direct filling type high-pressure PEM hydrogen production electrolytic cell, and aims to solve the problems of CCM displacement, sealing pressure limitation and non-uniform flow field of a traditional PEM hydrogen production electrolytic cell. The electrolytic cell comprises an upper end plate, a lower end plate, a cathode plate, an anode plate, a bipolar plate and other components, and has the following core innovation points: firstly, belleville springs are arranged between the cathode plate and a cathode flow field plate and between the bipolar plate and the cathode flow field plate to compensate the displacement of a CCM (Continuous Cathode Module) caused by pressure difference; 2, a combined sealing structure of an O-shaped ring and a PTFE (Polytetrafluoroethylene) gasket is adopted, and a hydrogen embrittlement resistant material is matched, so that the sealing pressure reaches 100MPa; thirdly, an anode flow field plate is provided with a pre-distribution runner to ensure uniform flow of a medium, a hydrogen outlet is formed in the center of a cathode flow field, and the flow field plate is made of a pure titanium platinum-plated material; and fourthly, the PTFE gasket is of a composite structure of a PTFE porous supporting body and Nafion/perfluorinated sulfonic acid resin.

一种基于微区原电池的物相均一镍铁基析氧反应催化剂的制备方法

NºPublicación:  CN121381050A 23/01/2026
Solicitante: 
郅氢(上海)科技有限公司上海交通大学
CN_121381050_PA

Resumen de: CN121381050A

本发明涉及一种基于微区原电池的物相均一镍铁基析氧反应催化剂的制备方法。本发明将镍基金属基底放入铁盐溶液中浸泡,在镍基金属基底的表面生成羟基氧化铁,构筑微区原电池;再将铁盐溶液浸泡过的镍基金属基底置于包括螯合剂、镍盐、铁盐的混合溶液中,加热反应后取出干燥处理,即得物相均一镍铁基析氧反应催化剂。本发明利用三价铁盐水解在镍基金属基底上原位生成羟基氧化铁纳米颗粒,构建微区原电池体系,通过螯合剂精准调控三价铁离子水解速率,同步实现镍基底刻蚀与NiFe氢氧化物催化剂生成,合成物相均一、活性高、稳定性强的析氧反应(OER)催化剂,为高效电解水制氢提供低成本、绿色制备方案。

一种铱合金电解水催化剂及制备方法

NºPublicación:  CN121381033A 23/01/2026
Solicitante: 
中汽创智科技有限公司
CN_121381033_PA

Resumen de: CN121381033A

本发明公开了一种铱合金电解水催化剂及制备方法,将介孔碳载体与改性剂分散于第一溶剂中,混合并干燥,得到复合碳材料;在预设惰性气体气氛下,对所述复合碳材料进行第一热处理,冷却后得到改性碳材料;基于所述改性碳材料和铱合金前驱体溶液,得到所述铱合金电解水催化剂。本发明采用改性剂对介孔碳载体进行改性后,再负载铱合金,基于介孔碳空间限域效应耦合杂原子锚定效应的双效协同机制,能够有效提升铱合金电解水催化剂的电化学活性面积和催化活性,并降低制备成本。

一种外围紧固的碱性水电解槽

NºPublicación:  CN121381007A 23/01/2026
Solicitante: 
江苏双良氢能源科技有限公司
CN_121381007_PA

Resumen de: CN121381007A

本发明涉及碱性水制氢电解槽技术领域,具体涉及一种外围紧固的碱性水制氢电解槽,所述碱性水制氢电解槽包括由极板、中间极板、端极板、端压板、垫片、拉紧螺栓、碟簧、紧固螺母所组合而成,在碱性水制氢电解槽的本体外围增加设置有用于限制电解槽本体弯曲或扭曲变形从而保持电解槽本体平直度的刚性紧固加强结构。本发明通过对原有的电解槽增加外围刚性紧固加强结构,使电解槽在使用过程中因热胀冷缩产生的位移被强制限定在稳定的区域内,从而可以有效防止槽体发生弯曲、扭曲或错位,确保电解槽在整个运行过程中保持较高的平直度和结构完整性,由此提高了电解槽运行的可靠性。

金属镍/晶态金属氧化物析氢催化剂、制备方法及应用

NºPublicación:  CN121372431A 23/01/2026
Solicitante: 
上海氢阅科技有限公司
CN_121372431_PA

Resumen de: CN121372431A

本发明实施例公开了一种金属镍/晶态金属氧化物析氢催化剂、制备方法及应用,所述制备方法包括:将镍网的表面进行粗糙化处理得到第一中间产物;将镍铝合金喷涂于第一中间产物表面,并采用碱刻蚀的方式得到表面含有金属镍的镍网;将形成金属氧化物的前驱体盐溶解在溶剂中作为前驱体溶液,将表面含有金属镍的镍网放置在前驱体溶液中,通过水热合成的方式在金属镍表面生长金属氧化物,经过洗涤干燥后得到第二中间产物;将第二中间产物在惰性气体的气氛下进行热处理,再经过洗涤干燥后得到金属镍/晶态金属氧化物析氢催化剂。通过本发明实施例,可以解决现有催化剂催化活性差、稳定性低的问题。

一种非贵金属液体溶胶催化剂

NºPublicación:  CN121380978A 23/01/2026
Solicitante: 
厦门大学
CN_121380978_PA

Resumen de: CN121380978A

本发明涉及催化剂技术领域,具体公开了一种非贵金属液体溶胶催化剂,该催化剂通过三氟乙酰丙酮、环氧氯丙烷与特定离聚物PiperION‑A5的协同作用,实现了催化剂性能的显著提升,SAXS测试显示出了微观结构的独特优势,其利用TFA强吸电子能力带来的优异封端效应,成功将减小了初级粒子的平均粒径,并大幅减少聚集体占比,特定的离聚物通过分子间相互作用构建了离聚物‑催化剂桥联网络,这种桥联方式能够显著控制催化剂在浆料中的粒径大小、分散状态,这种显著优化的粒径控制和高度分散状态,使活性位点得以充分暴露,让本发明的催化剂表现出卓越的析氧反应(OER)催化性能,并在AEMWE工况测试中展现出明显的稳定性优势。

一种铋诱导的双层多金属氧化物电催化剂及含铋衍生副产物的制备方法和应用

NºPublicación:  CN121381059A 23/01/2026
Solicitante: 
新疆大学
CN_121381059_PA

Resumen de: CN121381059A

本发明公开了一种具有制备方法简单性能高,可稳定电解水制氢的电极材料同时公开了其衍生物用于制备净化废水光催化剂的制作方法,所述电催化剂的制备主要方法为利用稀盐酸刻蚀镍金属基底后,同时与铋源和钼酸盐一并溶于反应釜中进行水热合成,得到水热产物,将所得材料高温煅烧得到样品前驱体和部分副产物,最后重复一次反应得到具有高活性电极和相关副产物衍生物,将两个副产物混合高温煅烧研磨后得到第二段产物。本发明所制备的催化剂引入铋源作为添加剂,通过一步水热‑腐蚀‑生长法在NF基底上构建了NiMoO4/Fe2(MoO4)3复合薄膜层活性相,通过限域效应诱导活性相与NF骨架形成强界面结合,这不仅提高电子转移速率还通过降低活性相价带位置显著提升电极性能。制备流程操作简单,催化剂形貌可控,衍生副产物产生了更高的经济效益。

一种NiCo2S4-MoS2电化学催化剂及其制备方法和在碱性析氧反应中的应用

NºPublicación:  CN121381060A 23/01/2026
Solicitante: 
广东工业大学
CN_121381060_PA

Resumen de: CN121381060A

本发明属于电催化材料技术领域,公开了一种NiCo2S4‑MoS2电化学催化剂及其制备方法和在碱性析氧反应中的应用,该电化学催化剂是将Ni的前驱体、Co的前驱体、络合剂和CH4N2S混合在100~250℃反应,经清洗和真空干燥处理得到NiCo2S4;将Na2MoO4·2H2O、CH4N2S和还原剂加入去离子水制得混合溶液;再将混合溶液和NiCo2S4混合经超声,在120~250℃水热反应,经离心、洗净和干燥处理制得。本发明的电化学催化剂具有优异的电催化性能,仅需265~272 mV的过电位就可达到10 mA cm‑2的电流密度,在1 A的大电流下持续工作160 h,可应用在碱性析氧反应领域。

一种Co2P/RuP4@C复合电催化剂的制备方法及应用

NºPublicación:  CN121381054A 23/01/2026
Solicitante: 
聊城大学
CN_121381054_PA

Resumen de: CN121381054A

本发明公开了一种Co2P/RuP4@C复合电催化剂的制备方法,步骤如下:S1. 将有机膦酸BHMTPMPA、硝酸钴和尿素混合,溶于乙醇与水的混合溶液中,搅拌均匀;S2. 将上述混合溶液置于反应釜中,在140℃下反应24 h,冷却干燥后得到前驱体有机膦酸钴;S3. 将前驱体与不同体积的0.1M RuCl3·3H2O溶液混合,搅拌、洗涤、干燥;S4. 将上述产物与NaH2PO2·H2O在氮气气氛下进行高温磷化处理,得到Co2P/RuP4@C复合材料。该工艺简单、条件温和、重复性好。通过简单调控RuCl3溶液的加入量,即可有效调控催化性能,这种可控性对于工业化生产至关重要。该催化剂具有介孔与大孔并存的多级孔道结构,能提供较高比表面积和丰富活性位点的同时,还能缓解传质限制并促进气体释放,电催化析氢和析氧性能优异。

Solar-driven green hydrogen preparation and methanol conversion coupled hydrogen metallurgy integrated system and operation method

Nº publicación: CN121380482A 23/01/2026

Solicitante:

XIAN JIAOTONG UNIV
\u897F\u5B89\u4EA4\u901A\u5927\u5B66

CN_121380482_PA

Resumen de: CN121380482A

The invention discloses a solar-driven green hydrogen preparation and methanol conversion coupled hydrogen metallurgy integrated system and an operation method. The system comprises a photovoltaic power generation system, a water electrolysis hydrogen production system, a reducing gas preparation system, a hydrogen metallurgy system, a top gas treatment system and a methanol conversion system. Photovoltaic power generation supplies power to hydrogen production through water electrolysis; when solar energy is sufficient, part of hydrogen generated by electrolyzing water enters the reducing gas preparation system, is mixed with circulating top gas, is heated and then is introduced into the hydrogen metallurgy system, and iron ore is reduced into direct reduction iron in the shaft furnace; treating the reacted furnace top gas, partially circulating, and partially combusting to heat the reducing gas; the captured carbon dioxide and hydrogen prepared by electrolyzed water are synthesized into methanol to be stored; when solar energy is insufficient, methanol is cracked to generate hydrogen and carbon monoxide as supplementary reducing gas to maintain stable operation of the system; according to the invention, the carbon emission of the metallurgical process can be greatly reduced, and the high-quality collaborative development of renewable energy sources and high-carbon industries is promoted.

traducir