Ministerio de Industria, Turismo y Comercio LogoMinisterior
 

Alerta

Resultados 487 resultados
LastUpdate Última actualización 01/01/2026 [06:59:00]
pdfxls
Publicaciones de solicitudes de patente de los últimos 60 días/Applications published in the last 60 days
previousPage Resultados 175 a 200 de 487 nextPage  

ELECTROLYSER SYSTEM FOR AN INTERMITTENT ELECTRICITY SUPPLY

NºPublicación:  EP4655430A1 03/12/2025
Solicitante: 
CERES IP CO LTD [GB]
Ceres Intellectual Property Company Limited
KR_20250143144_PA

Resumen de: CN120569516A

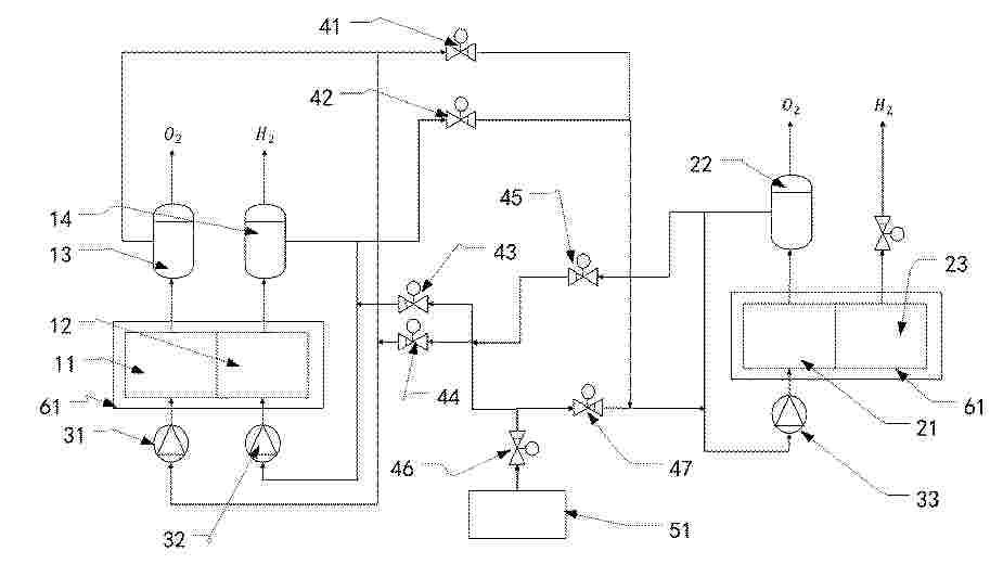
The invention provides an electrolytic cell system (10). The electrolytic cell system comprises a heat storage unit (14) and an electrolytic cell (16). The heat storage unit (14) comprises at least one heat source feed inlet. The electrolytic cell (16) comprises at least one electrolytic cell cell (20), a steam inlet and at least one exhaust gas outlet. The exhaust outlet is connected to the heat source feed inlet to heat the heat storage unit (14). The heat storage unit (14) is configured to use its stored heat to generate steam for one of feeding into the steam inlet at a time and generating electricity or both feeding into the steam inlet at the same time and generating electricity. The invention also provides a system comprising an intermittent or variable power source (12) and an electrolytic cell system (10) as defined above. The intermittent or variable power source (12) may be configured to simultaneously or separately power the electrolysis cell (16) and heat the heat storage unit (14) via a heating element.

PROCESS FOR CATALYTIC CRACKING OF AMMONIA

NºPublicación:  EP4655243A1 03/12/2025
Solicitante: 
JOHNSON MATTHEY DAVY TECHNOLOGIES LTD [GB]
Johnson Matthey Davy Technologies Limited
KR_20250107272_PA

Resumen de: CN120344485A

The present invention relates to the field of hydrogen production from catalytic cracking of ammonia. The present invention comprises a primary cracking path comprising one or more catalyst-containing reaction tubes disposed within a roasting-type ammonia cracking reactor; and a parallel cleavage path comprising one or more secondary ammonia cleavage reactors arranged in succession and fluidly connected to each other. The invention can be used for producing hydrogen from ammonia.

WATER ELECTROLYSIS MEMBRANE ELECTRODE, METHOD FOR PREPARING THE SAME, AND WATER ELECTROLYZER APPLYING THE SAME

NºPublicación:  EP4656772A1 03/12/2025
Solicitante: 
EVE HYDROGEN ENERGY CO LTD [CN]
EVE Hydrogen Energy Co., LTD
EP_4656772_A1

Resumen de: EP4656772A1

The present disclosure provides a water electrolysis membrane electrode, a method for preparing the water electrolysis membrane electrode, and a water electrolyzer applying the water electrolysis membrane electrode. The water electrolysis membrane electrode includes a cathode gas diffusion layer, a cathode catalytic layer, an anion exchange membrane, a hydrophobic anode catalytic layer, and an anode gas diffusion layer that are stacked in sequence. Raw materials for preparing the hydrophobic anode catalytic layer include an anode catalyst, a hydrophobic material, and an anode ionomer. A mass ratio of the anode catalyst, the hydrophobic material, and the anode ionomer is 10:1-3:1-3. A porosity of the hydrophobic anode catalytic layer is 10%-40%.

ELECTROLYSER SYSTEM AND METHOD OF ELECTRODE MANUFACTURE

NºPublicación:  EP4655429A1 03/12/2025
Solicitante: 
SUNGREENH2 PTE LTD [SG]
Sungreenh2 Pte. Ltd
KR_20250150556_PA

Resumen de: AU2024213038A1

An electrolyser system and method of electrode manufacture. The electrolyser system may comprise a first vessel in communication with an electrolyser stack, a power supply, an electrode, a separator, a membrane, and a second vessel in communication with the electrolyser stack. The electrode may comprise a catalytic material and a micro- porous and/or nano-porous structure. The method of electrode manufacture may comprise providing a substrate, contacting the substrate with an acidic solution, applying an electric current to the substrate, simultaneously depositing a main material and supporting material comprising a scarifying material onto the substrate, and leaching the scarifying material.

PEM水電解バイポーラプレート及びその製造方法

NºPublicación:  JP2025539180A 03/12/2025
Solicitante: 
中国科学院大▲連▼化学物理研究所
JP_2025539180_PA

Resumen de: WO2024114488A1

The present invention belongs to the field of water electrolysis for hydrogen production. Disclosed are a PEM water electrolysis bipolar plate and a manufacturing method. The present invention uses a stainless steel plate as a substrate. The substrate is provided with through hole structures which have the same structure as flow channel ridges and positions of which match positions of the flow channel ridges. The upper surface and the lower surface of the substrate are both provided with a titanium layer, and the titanium layers fill the through hole structures so as to enable the upper titanium layer and the lower titanium layer to be connected. A spherical dehydrogenated titanium powder layer and a functional coating are successively provided on the surface of each of the titanium layers. The functional coatings form the flow channel ridges, flow disturbing pillars and a hydrogen-oxygen frame of the bipolar plate. The pore diameter of the spherical dehydrogenated titanium powder layers is 100 nm to 10 μm; and the titanium layers, the spherical dehydrogenated titanium powder layers and the functional coatings all contain titanium powders. The present invention can improve the conductivity of the bipolar plate while using a low-cost stainless steel plate, thus improving the overall properties of the water electrolysis bipolar plate.

산소 발생 반응 촉매 및 이의 제조 방법

NºPublicación:  KR20250168506A 02/12/2025
Solicitante: 
존슨맛쎄이퍼블릭리미티드컴파니
CN_121039844_PA

Resumen de: AU2024276790A1

The specification describes a process for preparing an oxygen evolution reaction catalyst, comprising the steps of: (i) combining iridium powder and a peroxide salt to produce a powder mixture; (ii) carrying out thermal treatment on the powder mixture; (iii) dissolving the product from (ii) in water to produce a solution; (iv) reducing the pH of the solution from (iii) to affect a precipitation and form a solid and a supernatant; (v) separating the solid from the supernatant; and (vi) drying the solid. An oxygen evolution catalyst obtainable by the process is also described.

アンモニアの接触分解のためのプロセス

NºPublicación:  JP2025538901A 02/12/2025
Solicitante: 
ジョンソン、マッセイ、パブリック、リミテッド、カンパニー
JP_2025538901_PA

Resumen de: CN120344485A

The present invention relates to the field of hydrogen production from catalytic cracking of ammonia. The present invention comprises a primary cracking path comprising one or more catalyst-containing reaction tubes disposed within a roasting-type ammonia cracking reactor; and a parallel cleavage path comprising one or more secondary ammonia cleavage reactors arranged in succession and fluidly connected to each other. The invention can be used for producing hydrogen from ammonia.

2전극 전기화학 시스템 안정화

NºPublicación:  KR20250168374A 02/12/2025
Solicitante: 
더리젠츠오브더유니버시티오브미시간콩샹화궈홍
AU_2024240321_PA

Resumen de: AU2024240321A1

An electrochemical system includes a counter electrode and a working electrode spaced from the counter electrode. The working electrode includes a substrate, an array of conductive projections supported by the substrate and extending outwardly from the substrate, each conductive projection of the array of conductive projections having a semiconductor composition, and including a surface, the surface including nitrogen, and an oxynitride layer disposed on the surface. The counter electrode and the working electrode are arranged in a two-electrode configuration.

수전해 촉매

NºPublicación:  KR20250169218A 02/12/2025
Solicitante: 
유오피엘엘씨
AU_2024262055_PA

Resumen de: AU2024262055A1

A family of catalysts for oxygen evolution reaction (OER) in alkaline condition is disclosed. The catalysts utilize elements which are abundant on earth, leading to lower costs compared to IrCh catalysts. The catalysts can be used in the anode of an anion exchange membrane-based water electrolyzer. The family of new catalysts comprises Ni, Fe, M, B, and O, where M is a metal from Group VIB, Group VIII, and elements 57-71 of the Periodic Table. The catalyst has a layered double hydroxide structure. Methods of making the catalysts are also described.

저탄소 수소를 생산하는 방법 및 이를 구현하기 위한 설비

NºPublicación:  KR20250168286A 02/12/2025
Solicitante: 
퍼블리크노에악치오네르노에옵스체스트보“노바텍”
KR_20250168286_PA

Resumen de: WO2025014390A1

Claimed are a method for producing hydrogen from ammonia and a plant for the implementation thereof. Liquid ammonia feedstock is heated, evaporated and superheated in a coil of a heat-reclaiming module. The gaseous ammonia feedstock is fed into an ammonia cracking reactor, the obtained nitrogen-hydrogen mixture is cooled in an air-cooling unit, and hydrogen is recovered. Liquid ammonia fuel is heated, evaporated and superheated. The gaseous ammonia fuel is mixed with the vent gases produced during the recovery of hydrogen, and the obtained fuel gas is fed together with heated air into the ammonia cracking reactor. The evaporation and superheating of the ammonia feedstock and the ammonia fuel are carried out in recuperative heat exchangers. An outlet for the flue gases of the ammonia cracking reactor is connected to the heat-reclaiming module. Arranged in series inside the heat-reclaiming module are coils for heating gaseous ammonia, fuel gas, air, a heat transfer agent, and liquid ammonia. The pressure of the flue gases is increased, the flue gases are cooled, and condensed distilled water is recovered in a separator, with the dewatered flue gases being released into the atmosphere. The invention makes it possible to increase the efficiency of low-carbon hydrogen production and to obtain an additional product in the form of distilled water.

具有可变数量的活性电解电池的电解槽

NºPublicación:  CN121057844A 02/12/2025
Solicitante: 
氢气波有限公司
CN_121057844_PA

Resumen de: AU2024222987A1

A system, comprising: an electrolyzer having a plurality of electrolysis cells arranged in a cell stack, wherein the electrolysis cells are electrically connected in series and grouped into two or more cell groups, each cell group having an electrical contact at either end; an electrical circuit having one or more switches, each switch coupled between the electrical contacts of a respective one of the cell groups and configured to selectively disconnect the cell group from the cell stack by electrically bypassing the cell group via a lower resistance path, to thereby vary the number of active electrolysis cells in the cell stack; and a controller configured to determine the number of active electrolysis cells based on a variable amount of direct current (DC) electrical energy supplied to the cell stack by an electrical energy source, and to control the one or more switches based on the determination.

Electrode for gaseous evolution in electrolytic process

NºPublicación:  IL324185A 01/12/2025
Solicitante: 
IND DE NORA S P A [IT]
INDUSTRIE DE NORA S.P.A
IL_324185_A

Resumen de: AU2024263112A1

The present invention relates to an electrode and in particular to an electrode suitable for gas evolution comprising a metal substrate and a catalytic coating. Such electrode can be used as an anode for the development of oxygen in electrolytic processes such as, for example, in the alkaline electrolysis of water.

SYSTEM AND METHOD FOR STABILIZING THE OPERATION OF FACILITIES USING HYDROGEN PRODUCED BY LOW CARBON SOURCES

NºPublicación:  CA3273333A1 29/11/2025
Solicitante: 
KELLOGG BROWN & ROOT LLC [US]
KELLOGG BROWN & ROOT LLC
KR_20250163830_PA

Resumen de: AU2025203497A1

A system and a method for stabilizing hydrogen flow to a downstream process in a facility determining a hydrogen density and pressure profiles in the hydrogen storage unit 5 for different target net hydrogen flows at different time intervals of a time horizon of a renewable power availability profile, determining an operating target net hydrogen flow of a hydrogen feed to the downstream process, determining a target direct hydrogen flow of a hydrogen feed and a target stored hydrogen flow of a hydrogen feed to the downstream process, and controlling the operation of the downstream process based on the operating 10 target hydrogen flows. A system and a method for stabilizing hydrogen flow to a downstream process in a 5 facility determining a hydrogen density and pressure profiles in the hydrogen storage unit for different target net hydrogen flows at different time intervals of a time horizon of a renewable power availability profile, determining an operating target net hydrogen flow of a hydrogen feed to the downstream process, determining a target direct hydrogen flow of a hydrogen feed and a target stored hydrogen flow of a hydrogen feed to the downstream 10 process, and controlling the operation of the downstream process based on the operating target hydrogen flows. ay a y

PROCESS AND APPARATUS FOR CRACKING AMMONIA

NºPublicación:  CA3268521A1 29/11/2025
Solicitante: 
AIR PRODUCTS AND CHEMICALS INC [US]
AIR PRODUCTS AND CHEMICALS, INC
JP_2025146746_PA

Resumen de: CA3268521A1

In a process in which ammonia is cracked to form a hydrogen gas product and an offgas comprising nitrogen gas, residual hydrogen gas and residual ammonia gas, residual ammonia is recovered from the offgas from the hydrogen recovery process by partial condensation and phase separation, and hydrogen is recovered from the resultant ammonia-lean offgas by partial condensation and phase separation. The recovered ammonia may be recycled the cracking process and the recovered hydrogen may be recycled to the hydrogen recovery process to improve hydrogen recovery from the cracked gas. Overall hydrogen recovery from the ammonia may thereby be increased to over 99%.

PROCESS FOR PROVIDING SYNTHESIS GAS AND FOR PRODUCING METHANOL

NºPublicación:  CA3249699A1 29/11/2025
Solicitante: 
LAIR LIQUIDE SA POUR LETUDE ET LEXPLOITATION DES PROCEDES GEORGES CLAUDE [FR]
L'AIR LIQUIDE, SOCIETE ANONYME POUR L'ETUDE ET L'EXPLOITATION DES PROCEDES GEORGES CLAUDE
CN_119954097_PA

Resumen de: CA3249699A1

The present invention proposes a process for producing synthesis gas, in particular synthesis gas for methanol synthesis. The process comprises the steps of providing a sulfur-containing hydrocarbon stream; providing an electrolytically produced hydrogen stream; supplying a portion of the electrolytically produced hydrogen stream to at least a portion of the sulfur-containing hydrocarbon stream to obtain a hydrogen-enriched sulfur-containing hydrocarbon stream; desulfurizing the stream obtained according to step (c) in a hydrodesulfurization unit (HDS unit) (12) to obtain a sulfur-free hydrocarbon stream; supplying a portion of the electrolytically produced hydrogen stream to at least a portion of the stream obtained according to step (d) to obtain a hydrogen-enriched sulfur-free hydrocarbon stream and converting at least a portion of the stream obtained according to step (e) into a synthesis gas stream in the presence of oxygen as oxidant in a reforming step.

DIRECT COATING OF ANION EXCHANGE MEMBRANES WITH CATALYTICALLY ACTIVE MATERIAL

NºPublicación:  CA3271574A1 29/11/2025
Solicitante: 
EVONIK OPERATIONS GMBH [DE]
EVONIK OPERATIONS GMBH
KR_20250157972_PA

Resumen de: CA3271574A1

The invention relates to the coating of anion exchange membranes (AEM) with catalytically active substances. The CCM thus obtained are used in electrochemical cells, especially for alkaline water electrolysis. It was an object of the invention to specify a process for producing a CCM by direct 5 coating which maintains the necessary planarity of the AEM and ideally avoids the use of lost films and eschews CMR substances. Swelling shall also be minimized. The process shall also be performable with fluorine-free ionomers. The invention is based on the finding that the addition of certain organic substances has the result that the AEM swells only to a small extent, if at all (antiswelling agent). It has surprisingly been found that substances suitable as antiswelling agents 10 are identifiable by their solubility behaviour, more particularly by their Hansen parameters. Fig. 4 accompanies the abstract

COMPOSITE FOR ELECTROCATALYSIS AND PREPARATION METHOD THEROF

NºPublicación:  CA3273968A1 29/11/2025
Solicitante: 
HYDROLYZER DOO [RS]
Hydrolyzer DOO
US_2025354279_PA

Resumen de: CA3273968A1

5 10 15 20 25 30 35 Abstract The present invention relates to a method of preparing a composite material, in particular one useful as a catalyst in an electrolytic hydrogen evolution reaction and/or the oxygen evolution reaction and/or urea oxidation-assisted water electrolysis. Provided is a method of preparing a composite material, the method comprising the steps of: (i) electrochemically depositing material onto a substrate from a deposition solution comprising a nickel (II) salt and graphene oxide, to obtain a nickel-reduced graphene oxide composite material comprising nickel dispersed on reduced graphene oxide, said composite material being deposited on the substrate; (ii) after step (i), placing the substrate, having the nickel-reduced graphene oxide composite deposited thereon, in an alkaline solution along with a counter electrode; and (iii) after step (ii), partially electrochemically oxidising the nickel, to obtain a partially oxidised nickel-reduced graphene oxide composite material comprising partially oxidised nickel dispersed on reduced graphene oxide, said composite material being deposited on the substrate. The composite of the invention demonstrates high catalytic activity for electrolytic hydrogen production under alkaline water electrolysis conditions (for example, a hydrogen evolution current of up to 500 mA cm-2 at -1.35 V against a Reversible Hydrogen Electrode). High activity is demonstrated even when the substrate (on which the composite is deposited)

析氧反应催化剂及其制备方法

NºPublicación:  CN121039844A 28/11/2025
Solicitante: 
庄信万丰股份有限公司
CN_121039844_PA

Resumen de: AU2024276790A1

The specification describes a process for preparing an oxygen evolution reaction catalyst, comprising the steps of: (i) combining iridium powder and a peroxide salt to produce a powder mixture; (ii) carrying out thermal treatment on the powder mixture; (iii) dissolving the product from (ii) in water to produce a solution; (iv) reducing the pH of the solution from (iii) to affect a precipitation and form a solid and a supernatant; (v) separating the solid from the supernatant; and (vi) drying the solid. An oxygen evolution catalyst obtainable by the process is also described.

电解装置

NºPublicación:  CN121023546A 28/11/2025
Solicitante: 
本田技研工业株式会社
CN_121023546_PA

Resumen de: US2025361626A1

An electrolysis device includes a water electrolysis stack configured to electrolyze water, a gas-liquid separator configured to separate hydrogen gas from water discharged from the water electrolysis stack, and a hydrogen compression stack configured to compress the hydrogen gas separated by the gas-liquid separator. The gas-liquid separator includes a storage tank configured to store water, and a maximum storage water level that is a maximum value of a water level that can be allowed in the storage tank is predetermined, and the hydrogen compression stack is located above the maximum storage water level.

Solid oxide electrochemical cell including precursor-based interfacial functional layer and method for manufacturing the same

NºPublicación:  KR20250166437A 28/11/2025
Solicitante: 
RESEARCH & BUSINESS FOUND SUNGKYUNKWAN UNIV [KR]
\uC131\uADE0\uAD00\uB300\uD559\uAD50\uC0B0\uD559\uD611\uB825\uB2E8
KR_20250166437_PA

Resumen de: KR20250166437A

본 발명의 일실시예는 고체산화물 전기화학전지 제조 방법 및 고체산화물 전기화학전지를 제공한다. 본 발명에 따른 실시예는 전구체 기반의 증착법을 제공하여 분말 기반 증착법 대비 약 50% 감소한 결정립 크기를 갖는 계면 기능층을 형성하고, 산소환원 및 산소발생 반응의 반응성을 크게 개선할 수 있는 효과가 있다.

전극 촉매층 및 막전극 접합체

NºPublicación:  KR20250166984A 28/11/2025
Solicitante: 
TOPPAN HOLDINGS INC [JP]
\uB3C4\uD310 \uD640\uB529\uC2A4 \uAC00\uBD80\uC2DC\uD0A4\uAC00\uC774\uC0E4
KR_20250166984_PA

Resumen de: AU2024244659A1

An electrode catalyst layer 2 comprises catalyst particles 12, an ionomer 13, and ionomer-adsorbing carbon fibers 14α. The ionomer-adsorbing carbon fibers 14α may have an ionomer adsorption amount of 10 mg or larger per g of the ionomer-adsorbing carbon fibers, may have a diameter within the range of 50 nm to 1 μm, and may be hydrophilized vapor-phase growth carbon fibers (VGCF).

암모니아를 분해하기 위한 프로세스

NºPublicación:  KR20250166934A 28/11/2025
Solicitante: 
JOHNSON MATTHEY DAVY TECHNOLOGIES LTD [GB]
\uC874\uC2A8 \uB9E4\uD2F0 \uB370\uC774\uBE44 \uD14C\uD06C\uB180\uB85C\uC9C0\uC2A4 \uB9AC\uBBF8\uD2F0\uB4DC
KR_20250166934_PA

Resumen de: TW202442579A

A process for the catalytic cracking of ammonia, the process comprising: supplying an ammonia feed gas to one or more heated catalyst containing reaction vessels disposed within an ammonia cracking reactor; and cracking the ammonia in the ammonia feed gas in the one or more catalyst containing reaction vessels to produce a hydrogen containing stream, wherein the ammonia feed gas is fed into the or each reaction vessel at a pressure of at least 10 bar, wherein the or each reaction vessel is heated to a temperature of at least 500 DEG C, and wherein the or each of the reaction vessels has a wall comprising or consisting of an alloy selected to be resistant to both nitriding and creep deformation at said temperature and pressure over an operating period of at least 1000 hours, 5000 hours, 10,000 hours, 50,000 hours, or 100,000 hours without failure.

음이온 교환 막들의 코팅

NºPublicación:  KR20250166936A 28/11/2025
Solicitante: 
EVONIK OPERATIONS GMBH [DE]
\uC5D0\uBCF4\uB2C9 \uC624\uD37C\uB808\uC774\uC158\uC2A4 \uAC8C\uC5E0\uBCA0\uD558
KR_20250166936_PA

Resumen de: AU2024245553A1

The invention relates to the coating of anion exchange membranes with catalytically active substances. The catalytically actively coated anion exchange membranes are used in electrochemical cells, especially for water electrolysis. The problem addressed by the invention is that of specifying a process for coating an anion exchange membrane which can be conducted at relatively low temperatures. This problem is solved by a swelling step. Aside from the swelling step and the processing temperature, the sequence of the process according to the invention resembles a decal process. However, the use of the partly liquid swelling agent means that the process according to the invention can be considered to be a wet process. The process enables the processing of anion-conducting polymers at moderate temperatures. The anion-conducting polymers may be present in the anion exchange membrane and/or in the composition that is applied to the anion exchange membrane. The advantage of the process according to the invention is that it can be conducted at comparatively low temperatures, namely below 100°C.

Electrolytic cell

NºPublicación:  KR20250166634A 28/11/2025
Solicitante: 
LG CHEMICAL LTD [KR]
\uC8FC\uC2DD\uD68C\uC0AC \uC5D8\uC9C0\uD654\uD559
KR_20250166634_PA

Resumen de: WO2025244402A1

The present invention relates to an electrolytic cell. According to one aspect of the present invention, the electrolytic cell for electrolyzing a reaction solution comprises: a reaction chamber having a reaction space through which a reaction solution flows; an electrode extending in the vertical direction from a side portion of the reaction space such that an electric potential for electrolyzing the reaction solution can be applied; and a baffle plate disposed in the reaction space so as to partition the reaction space, wherein a flow hole through which the reaction solution can pass can be formed to pass through the baffle plate.

アルカリアニオン交換ブレンド膜

Nº publicación: JP2025538627A 28/11/2025

Solicitante:

ビーエーエスエフソシエタス・ヨーロピア

JP_2025538627_A

Resumen de: CN120322494A

The present invention relates to a basic anion exchange membrane precursor (pAAEM) comprising a blend of at least one first polymer (P1) comprising recurring units derived from acrylonitrile and at least one second polymer (P2) comprising recurring units derived from vinyl lactam; and to an alkaline anion exchange membrane (AAEM) obtained therefrom.

traducir