Ministerio de Industria, Turismo y Comercio LogoMinisterior
 

Alerta

Resultados 181 resultados
LastUpdate Última actualización 23/10/2025 [06:59:00]
pdfxls
Solicitudes publicadas en los últimos 15 días / Applications published in the last 15 days
previousPage Resultados 150 a 175 de 181 nextPage  

PHOTOVOLTAIC BRACKET AND PHOTOVOLTAIC SYSTEM

NºPublicación:  WO2025208849A1 09/10/2025
Solicitante: 
SUNGROW POWER SUPPLY CO LTD [CN]
\u9633\u5149\u7535\u6E90\u80A1\u4EFD\u6709\u9650\u516C\u53F8
CN_118300491_PA

Resumen de: WO2025208849A1

A photovoltaic bracket and a photovoltaic system, belonging to the technical field of photovoltaic mounting. The photovoltaic bracket comprises a bracket body and a connecting assembly; the bracket body is used for bearing a photovoltaic module to be mounted; the bracket body is provided with a limiting member, the limiting member being configured to prevent the photovoltaic module from being detached from the bracket body; the connecting assembly comprises a hook and a limiting assembly, the hook being connected to the bracket body; the hook can be hooked onto a bearing body, and the limiting assembly is arranged on the hook and can apply force to two sides of the bearing body to clamp the bearing body. The photovoltaic bracket can be directly hooked onto a bearing body such as a wall body or a railing without the need for drilling holes in the bearing body, and fewer parts are required, thus facilitating mounting.

PREPARATION METHOD FOR PEROVSKITE THIN FILM, AND TANDEM SOLAR CELL

NºPublicación:  WO2025208827A1 09/10/2025
Solicitante: 
SHENZHEN HIKING PV TECH CO LTD [CN]
\u6DF1\u5733\u9ED1\u6676\u5149\u7535\u6280\u672F\u6709\u9650\u516C\u53F8
CN_117998938_PA

Resumen de: WO2025208827A1

The present application provides a preparation method for a perovskite thin film. An etching step is introduced in a conventional two-step method; in the first step, in the process of co-evaporating to form a lead iodide thin film, an organic additive is introduced; and in the second step, the organic additive in the lead iodide thin film is extracted using a dissolving solution, so that the lead iodide thin film of a porous structure is obtained, increasing the contact between the lead iodide thin film and an ammonium salt solution in the third step during spin-coating with the ammonium salt solution, thereby improving the adequacy of reaction; and a high-quality and low-defect density conformal perovskite thick film is formed on a textured substrate, thereby improving the performance of tandem solar cell devices obtained using the method.

TORQUE TUBE INTERFACE WEAR GUARD

NºPublicación:  US2025314273A1 09/10/2025
Solicitante: 
ARRAY TECH INC [US]
Array Tech, Inc
US_2025314273_PA

Resumen de: US2025314273A1

Exemplary embodiments of the present disclosure address problems experienced in conventional solar panel tracking systems, including problems associated with wear and damage that can be caused at load bearing interfaces between a bearing and a bearing housing. Embodiments disclosed herein address this issue by positioning a wear guard at the interface between the bearing and the bearing housing. The wear guard may include a smooth controlled surface that minimizes damage between the bearing and the bearing housing.

SOLAR PHOTOVOLTAIC BLINDS AND CURTAINS FOR RESIDENTIAL AND COMMERCIAL BUILDINGS

NºPublicación:  US2025314397A1 09/10/2025
Solicitante: 
SIGMAGEN INC [US]
Sigmagen, Inc
US_2025314397_PA

Resumen de: US2025314397A1

Solar photovoltaic window blind slats for power generation from internal and external light sources are provided are provided. A plurality of solar cells are attached to at least two sides of a slat core. Distributed maximum power point tracking optimizer components are associated with each solar cell. The solar cells and corresponding distributed maximum power point tracking optimizer components on each slat side are connected in electrical series.

TIO2 PHOTOANODES DOPED WITH Zr-Fe2O3

NºPublicación:  US2025313973A1 09/10/2025
Solicitante: 
UNIV KING SAUD [SA]
KING SAUD UNIVERSITY
US_2025313973_PA

Resumen de: US2025313973A1

A titanium substrate includes TiO2 nanotubes (TNTs) uniformly distributed thereon, wherein the TiO2 nanotubes are doped with ZrO2 and Fe2O3. The presence of both ZrO2 and Fe2O3 on TNTs arrays achieves synergistic results to provide improved energy conversion efficiency for photoelectrochemical (PEC) water oxidation systems.

CORE-SHELL STRUCTURED PEROVSKITE NANOCRYSTALLINE PARTICLE LIGHT-EMITTING BODY, METHOD OF PREPARING THE SAME AND LIGHT EMITTING DEVICE USING THE SAME

NºPublicación:  US2025312762A1 09/10/2025
Solicitante: 
SN DISPLAY CO LTD [KR]
SN DISPLAY CO., LTD
US_2025312762_PA

Resumen de: US2025312762A1

Provided are a core-shell structured perovskite nanocrystalline particle light-emitting body, a method of preparing the same, and a light emitting device using the same. The core-shell structured organic-inorganic hybrid perovskite nanocrystalline particle light-emitting body or metal halide perovskite nanocrystalline particle light-emitting body is able to be dispersed in an organic solvent, and has a perovskite nanocrystal structure and a core-shell structured nanocrystalline particle structure. Therefore, in the perovskite nanocrystalline particle light-emitting body of the present inventive concept, as a shell is formed of a substance having a wider band gap than that of a core, excitons may be more dominantly confined in the core, and durability of the nanocrystal may be improved to prevent exposure of the core perovskite to the air using a perovskite or inorganic semiconductor, which is stable in the air, or an organic polymer.

METHOD FOR PREPARING INVERTED PEROVSKITE SOLAR CELL MODULE MODIFIED BY MEANS OF PASSIVATION

NºPublicación:  WO2025208811A1 09/10/2025
Solicitante: 
KUNSHAN SHENGCHENG PHOTOELECTRIC TECH CO LTD [CN]
\u6606\u5C71\u665F\u6210\u5149\u7535\u79D1\u6280\u6709\u9650\u516C\u53F8
CN_117998876_PA

Resumen de: WO2025208811A1

The present application belongs to the technical field of the manufacture of photovoltaic cells, and relates to a method for preparing an inverted perovskite solar cell module modified by means of passivation. The method comprises the steps of the cleaning of a substrate, the preparation of nickel oxide, the passivation of nickel oxide, the cleaning of a passivation layer, the preparation of a perovskite layer, the preparation of an electron transport layer and the preparation of a top electrode. In the present method, high-valence nickel ions and chemical reactive groups, which are present on the surface of the nickel oxide and harmful to perovskite, can be effectively treated by means of simple coating and the cleaning of a perovskite material with an organic solvent, thereby improving the transmittance of a nickel oxide thin film, enhancing the hole extraction capability of the nickel oxide thin film, and reducing the interface recombination loss; the surface of the passivated nickel oxide thin film does not need a complex surface treatment any longer, and the perovskite having been subjected to secondary coating can thoroughly spread out on the surface of nickel oxide, thereby leading to significantly reduced macroscopic holes and microscopic pinholes, an increased grain size and a reduced defect density; and while the passivation effect is achieved, an increase in equipment costs and raw material costs due to the introduction of other passivators is also avoided.

PHOTOVOLTAIC (PV) POWER SYSTEM

NºPublicación:  WO2025208345A1 09/10/2025
Solicitante: 
NINGBO XIAOFU TECH CO LTD [CN]
NINGBO XIAOFU TECHNOLOGY CO., LTD

Resumen de: WO2025208345A1

A quick-deploy photovoltaic (PV) array may comprise a PV panel assembly including PV panels coupled to allow hinging of the PV panels, enabling folding and unfolding of the PV panel assembly. The quick-deploy PV array further comprises first and second support structures coupled with the PV panel assembly. At least a portion of each of the first and second support structures may be angled with respect to the PV panel assembly to allow the first and second support structures to support the PV panel assembly above the ground before, during, and after the folding and the unfolding of the PV panel assembly. In some embodiments, the first and/or second support structure may include one or more wheels to reduce friction between the first and/or second support structure and the ground during the folding and unfolding of the PV panel assembly.

Corrugated Solar Panels for Improved Installation and Water-Tight Mounting

NºPublicación:  US2025317096A1 09/10/2025
Solicitante: 
SOLARPAINT LTD [IL]
SOLARPAINT LTD
US_2025317096_PA

Resumen de: US2025317096A1

Corrugated solar panels for improved installation and water-tight mounting. A solar panel includes: a central photovoltaic region, including one or more photovoltaic cells that are configured to convert light to electricity; and at least one corrugated non-planar region, that is attached to the central photovoltaic region, and that is configured to overlap a complementing corrugated non-planar region of another solar panel, and to enable nested mechanical attachment of that solar panel to the other solar panel. Optionally, the corrugated non-planar region is non-photovoltaic. Optionally, the corrugated non-planar region is photovoltaic. Optionally, the corrugated non-planar region is detachably attached to the central photovoltaic region. Optionally, the corrugated non-planar region is non-detachably attached to the central photovoltaic region.

SOLAR DEVICES WITH BOROSILICATE GLASS AND METHODS OF THE SAME

NºPublicación:  US2025318282A1 09/10/2025
Solicitante: 
CORNING INCORPORATED [US]
CORNING INCORPORATED
US_2025318282_PA

Resumen de: US2025318282A1

Various aspects of solar modules are set forth herein, at least one solar cell having a configured between a first substrate and a second substrate with an encapsulant configured between the first substrate and the second substate to retain the solar cell in place between the first substrate and the second substrate; wherein at least one of the first substrate and the second substrate is a borosilicate glass composition, comprising: at least 75 mol % SiO2; at least 10 mol % B2O3; and Al2O3 in an amount such that sum of SiO2, B2O3, and Al2O3 is at least 90 mol %.

DOCKING CONNECTOR PLATFORM FOR MOBILE ELECTRONIC DEVICES

NºPublicación:  US2025315083A1 09/10/2025
Solicitante: 
POPSOCKETS LLC [US]
PopSockets LLC
US_2025315083_PA

Resumen de: US2025315083A1

Docking platforms formed in one of the largest-surface-area surfaces of mobile electronic devices. Such a docking platform may comprise a docking accessory cavity having a docking connection system comprising one or more docking connectors formed within the cavity, and optionally two or more electrical contacts within the cavity, the contacts electrically connected to electronics within the electronic device and constructed and arranged to allow electrical connection to detachable docking accessories. The docking connection system is operable to form detachable attachments to multiple independent docking accessories simultaneously. The cavities of the docking platforms are shaped to accommodate a broad range of docking accessories that are specially adapted to sit in a generally flush manner with the back surface of the mobile electronic device while attached to the docking connectors. One type of accessory forms an assembly with an expandable accordion attached to the docking platform.

Anchor Platform Assembly

NºPublicación:  US2025314070A1 09/10/2025
Solicitante: 
NILL LANCE [US]
Nill Lance
US_2025314070_PA

Resumen de: US2025314070A1

An anchor platform assembly for anchoring an object to a raised, generally flat roof-like structure, has an anchor baseplate having a top surface and a bottom surface, and an internally threaded blindbore extending at least partially from the top surface generally towards the bottom surface and fasteners for fastening an object to the anchor baseplate via its blindbore, and for fastening the anchor baseplate to a top surface of a roof-like structure. The assembly is especially intended for supporting, e.g., glass railings on balconies, terraces and flat roofs and for mounted solar panels on both flat and pitched roofs which provides strength and affords watertight performance.

DEVICES, SYSTEMS, AND METHODS FOR INSTALLING AND LOAD TESTING EARTH ANCHOR FOUNDATIONS

NºPublicación:  US2025314569A1 09/10/2025
Solicitante: 
BOGUESS BRIAN C [US]
Boguess Brian C
US_2025314569_PA

Resumen de: US2025314569A1

Devices, systems, and methods for installing earth anchor foundations and/or conducting load tension tests on earth anchors used to secure structures, such as solar platforms, trellises, tents, decking, bleachers, telephone poles, powerlines, construction scaffolding, and the like. In one example, the device includes a base plate, a plurality of elongate telescoping members extending from the base plate and containing a crank mechanism. A drive shaft on the upper member is coupled to the crank mechanism to raise and lower the upper member relative to the base plate. A support arm or shelf is provided on the upper member for raising a frame during installation of the structure, and a testing hook is provided on the upper member for conducting a load tension test on one or more earth anchors used to secure the structure using a load measurement device coupled to the hook and the earth anchor(s).

WINDOW UNIT FOR A BUILDING OR STRUCTURE

NºPublicación:  US2025314124A1 09/10/2025
Solicitante: 
COONEN STEVEN [US]
COONEN Steven
US_2025314124_PA

Resumen de: US2025314124A1

The present disclosure provides a window unit for a building or structure. The window unit comprises a first panel having an area transparent for at least a portion of visible light. The window unit also comprises a second panel having an area transparent for at least a portion of visible light. The window unit further comprises a spacer spacing the first panel from the second panel. The spacer surrounds a space between the first and second panels. A first edge area of the first panel extends beyond a projection of the circumference of the spacer in a direction of a surface normal of the first panel. The window unit also comprises a housing incorporating at least one electric or electronic element which is indirectly or directly electrically coupled to at least one other electrical component positioned within the window unit. The housing is positioned at or near the spacer and at least partially within a projection of the circumference of the first edge area of the first panel in the direction of the surface normal of the first panel.

ORGANIC ELECTROLUMINESCENT MATERIALS AND DEVICES

NºPublicación:  US2025313586A1 09/10/2025
Solicitante: 
UNIVERSAL DISPLAY CORP [US]
UNIVERSAL DISPLAY CORPORATION
US_2025313586_PA

Resumen de: US2025313586A1

Metal complexes with cyclic ligands having Formula (I),are disclosed. Ligands with cyclic structure are believed to be beneficial to the rigidity and stability of the metal complexes, which is desirable for improving OLED device performance.

PHOTOVOLTAIC MODULE WITH SHADE-TOLERANT CELL-STRING LAYOUT

NºPublicación:  US2025318284A1 09/10/2025
Solicitante: 
SOLARNATIVE GMBH [DE]
SOLARNATIVE GMBH
US_2025318284_PA

Resumen de: US2025318284A1

The present invention relates to a solar module zone (110) of a solar module (100), the solar module zone (110) comprising an array of solar cells (101,201) arranged in pairs of substrings (104) along columns of the array, wherein each substring (104) comprises a plurality of solar cells (101,201) electrically connected in series along the column the substring (104) extends in; each pair of substrings (104) comprises two substrings (104) that extend along the columns, particularly adjacent columns, and that are electrically connected in series, and wherein all pairs of substrings (104) are electrically connected in parallel; each pair of substrings (104) comprises a positive and a negative end terminal (105) for connecting the pair of substrings (104) to a plus and a minus pole of the solar module (100), wherein the negative and the positive end terminals (105) of each pair of substrings (104) are located adjacent to each other in an end terminal-connecting portion of the solar module zone (110), particularly solar module (100), such that the end terminals (105) of the pairs of substrings (104) form a sequence of end terminals (105) along the columns having a sequence of polarities; wherein the sequence of polarities of the end terminals (105) comprises at least two changes of polarity of adjacent end terminals (105), characterized in that the sequence of polarity of the end terminals (105) comprises the following sequence of polarity: positive, negative, negative, positive,

PHOTOVOLTAIC MODULE AND INTERCONNECTOR

NºPublicación:  US2025318285A1 09/10/2025
Solicitante: 
TOYOTA MOTOR CO LTD [JP]
TOYOTA JIDOSHA KABUSHIKI KAISHA
US_2025318285_PA

Resumen de: US2025318285A1

The photovoltaic module has an interconnector. The interconnector includes: a first interconnector including a first electrode connected to a first busbar electrode of the first photovoltaic cell, a second electrode connected to a fourth busbar electrode of the second photovoltaic cell, and a first connector connecting the first electrode and the second electrode; a second interconnector including a third electrode connected to a second busbar electrode of the first photovoltaic cell, a fourth electrode connected to a third busbar electrode of the second photovoltaic cell, and a second connector connecting the third electrode and the fourth electrode; wherein the first connector has a first expanding and contracting portion that is expandable and contractible, and the second connector has a second expanding and contracting portion that is expandable and contractible.

PREPARATION METHOD FOR BACK CONTACT SOLAR CELL, AND BACK CONTACT SOLAR CELL

NºPublicación:  EP4629295A1 08/10/2025
Solicitante: 
JA SOLAR TECH YANGZHOU CO LTD [CN]
Ja Solar Technology Yangzhou Co., Ltd
EP_4629295_A1

Resumen de: EP4629295A1

The present disclosure discloses a preparation method for a back contact solar cell and a back contact solar cell. The preparation method comprises: performing double-sided polishing treatment on a silicon substrate; stacking and forming a first tunneling oxide layer, a P+ polysilicon layer and a laser blocking layer on a back side of the silicon substrate from inside to outside, wherein a first silicon oxide layer is synchronously formed on the P+ polysilicon layer; removing the laser blocking layer and the first silicon oxide layer in a first region by laser, wherein the first region and a second region retaining the laser blocking layer are arranged alternately; removing the first tunneling oxide layer and the P+ polysilicon layer in the first region; controlling, in the first region, the formation of a second tunneling oxide layer and an N+ polysilicon layer stacked on the second tunneling oxide layer, which are isolated from and alternately arranged with the first tunneling oxide layer and the P+ polysilicon layer, and performing texturing treatment on a gap region in the first region adjacent to the second region and on a front side of the silicon substrate; removing the laser blocking layer and the first silicon oxide layer in the second region by acid cleaning, thereby improving the stability of the preparation process of a back contact solar cell.

PHOTOVOLTAIC SYSTEM AND METHOD FOR GENERATING SOLAR ENERGY BY MEANS OF A PHOTOVOLTAIC SYSTEM

NºPublicación:  EP4629504A1 08/10/2025
Solicitante: 
BARTHOLET MASCHB AG [CH]
Bartholet Maschinenbau AG
EP_4629504_PA

Resumen de: EP4629504A1

Eine Photovoltaikanlage (1), insbesondere zum Einsatz im alpinen Gebiet, umfasst ein erstes äusseres Tragseil (2) und ein zweites äusseres Tragseil (2), wobei die Tragseile (2) von einer ersten Stützvorrichtung (3) zu einer zweiten Stützvorrichtung (3) verlaufen, sowie zumindest ein Solarmodul (4), welches zwischen zwei Tragseilen (2) angeordnet ist. Die Photovoltaikanlage umfasst zumindest eine Solaroberfläche (5), sowie ein Verstellseil (6), durch das die Solaroberfläche (5) relativ zu den Tragseilen (2) um eine Verstellachse (7) winkelverstellbar ist, wobei das Verstellseil (6) über einen Hebel (8) mit dem Solarmodul (4) verbunden ist. Die Verstellachse (7), um die das Solarmodul (4) gedreht wird, verläuft senkrecht zu den Tragseilen (2) Das Solarmodul (4) umfasst eine Stabilisierungsvorrichtung (9), welche das Solarmodul (4) insbesondere gegen Biegung und/oder Torsion stabilisiert.

PEROVSKITE SOLAR CELL, ITS HOLE TRANSPORT LAYER AND SOLUTION FOR FORMING THE LAYER AND A RELATED USE OF AN ORGANOBORANE, A PREPARATION FOR AND A SOLAR MODULE WITH THE SOLAR CELL

NºPublicación:  EP4629793A1 08/10/2025
Solicitante: 
TOYOTA MOTOR CO LTD [JP]
TOYOTA JIDOSHA KABUSHIKI KAISHA
EP_4629793_PA

Resumen de: EP4629793A1

An hole transport layer comprises a spiro compound, a dopant adjusting a state of the spiro compound, a polymer component comprising a polymer side group, and ion pairs are formed of the spiro compound and the polymer side group, the dopant comprising a Lewis acid being an organoborane.

3D/2D PEROVSKITE SOLAR CELLS

NºPublicación:  EP4627896A2 08/10/2025
Solicitante: 
ODTUE GUENAM [TR]
ORTA DOGU TEKNIK UNIV [TR]
ODT\u00DC-G\u00DCNAM,
ORTA DOGU TEKNIK UNIVERSITESI
CN_120660466_PA

Resumen de: WO2024118031A2

The invention is related with 2D passivation layer providing radical impact of electronic and steric effects on performance of 3D/2D perovskite solar cells.

SOLAR MODULE SYSTEMS AND RELATED METHODS

NºPublicación:  EP4627638A1 08/10/2025
Solicitante: 
CORNING INC [US]
Corning Incorporated
CN_120457795_PA

Resumen de: WO2024118704A1

Various embodiments of a solar module and related methods are disclosed herein, including at least one solar cell having a functional material positioned in electrical communication with an electrical wiring component, a first substrate configured of a transparent material; a second substrate, configured in spaced relation from the first substrate, such that the functional material is configured between the first substrate and the second material and an encapsulant (at least one) retained in place via an encapsulant configured between the first substrate and the solar cell and the second substate and the solar cell, further configured to retain the solar cell in place between the first substrate and the second substrate; wherein at least one of the first substrate and the second substrate is a glass material.

SOLAR CELL, METHOD FOR MANUFACTURING THE SAME, AND PHOTOVOLTAIC MODULE

NºPublicación:  EP4629780A1 08/10/2025
Solicitante: 
ZHEJIANG JINKO SOLAR CO LTD [CN]
Zhejiang Jinko Solar Co., Ltd
EP_4629780_PA

Resumen de: EP4629780A1

A solar cell, a method for manufacturing the same and a photovoltaic module are provided. The solar cell includes: a semiconductor substrate, including a front surface and a rear surface opposite to the front surface, P-type conductive regions and N-type conductive regions are arranged in an alternating manner on the rear surface of the semiconductor substrate, and gap regions are each formed between adjacent P-type conductive region and N-type conductive region, a first notch region is formed by recessing along a first direction between the P-type conductive region and the gap region, a first texture structure is formed within the first notch region, the first direction is parallel to a direction from the gap region to the P-type conductive region, a second texture structure is formed within the gap region, and a shape of the second texture structure is different from a shape of the first texture structure; a first passivation layer formed over the front surface of the semiconductor substrate; and a second passivation layer formed over the rear surface of the semiconductor substrate, the second passivation layer covers the P-type conductive regions, the first notch regions, the gap regions and the N-type conductive regions.

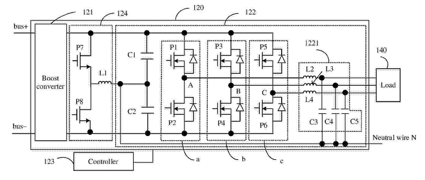
POWER CONVERTER, CONTROL METHOD, AND PHOTOVOLTAIC ENERGY STORAGE SYSTEM

NºPublicación:  EP4629464A1 08/10/2025
Solicitante: 
HUAWEI DIGITAL POWER TECH CO LTD [CN]
Huawei Digital Power Technologies Co., Ltd
EP_4629464_PA

Resumen de: EP4629464A1

This application provides a power converter, a control method, and a photovoltaic energy storage system, applied to the field of photovoltaic energy storage technologies, to reduce a voltage total harmonic distortion of a load voltage while current limiting is performed on a load current. The power converter includes an inverter circuit and a controller. A direct current end of the inverter circuit is configured to connect to a direct current power supply, and an alternating current end of the inverter circuit is configured to supply an alternating current to a load. When the power converter operates, and when an output current output from any one phase output end of the inverter circuit to the load is greater than or equal to a preset current, the controller reduces an output voltage output from the corresponding one phase output end of the inverter circuit to the load. In a single power frequency period, a reduced output voltage of the corresponding one phase output end of the inverter circuit is k times the output voltage before the reduction, and 0<k<1. Based on this, a type of a waveform of an output voltage of the inverter circuit in each power frequency period does not change, and the voltage total harmonic distortion of the load voltage can be reduced while the load current is reduced.

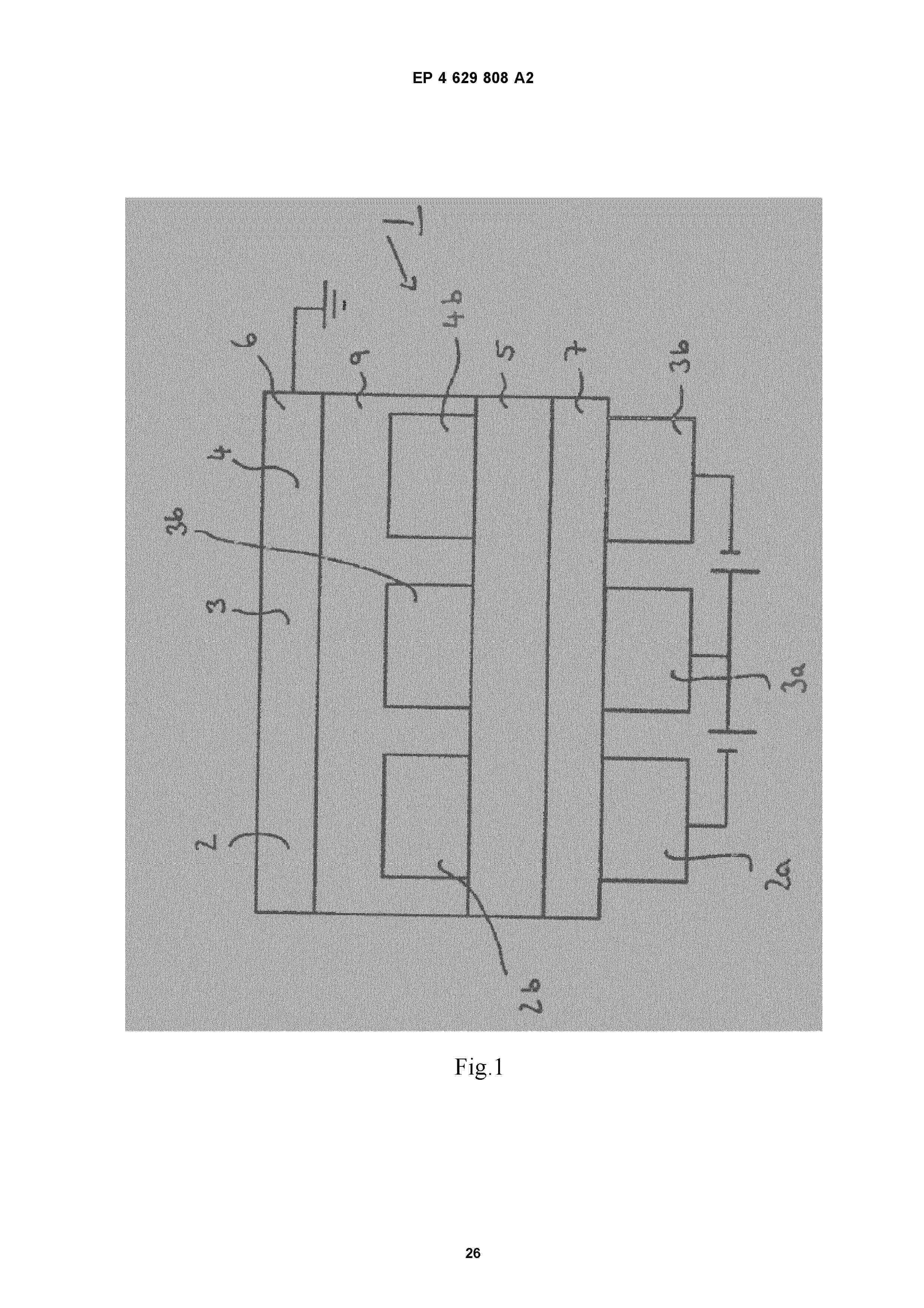
ELECTRONIC SEMICONDUCTING DEVICE AND METHOD FOR PREPARING THE ELECTRONIC SEMICONDUCTING DEVICE

Nº publicación: EP4629808A2 08/10/2025

Solicitante:

NOVALED GMBH [DE]
Novaled GmbH

EP_4629808_A2

Resumen de: EP4629808A2

The present invention relates to an electronic device comprising between a first electrode and a second electrode at least one first hole transport layer, wherein the first hole transport layer comprises(i) at least one first hole transport matrix compound consisting of covalently bound atoms and(ii) at least one electrical p-dopant selected from metal salts and from electrically neutral metal complexes comprising a metal cation and a at least one anion and/or at least one anionic ligand consisting of at least 4 covalently bound atoms,wherein the metal cation of the electrical p-dopant is selected fromalkali metals;alkaline earth metals, Pb, Mn, Fe, Co, Ni, Zn, Cd;rare earth metals in oxidation state (II) or (III);Al, Ga, In; and fromSn, Ti, Zr, Hf, V, Nb, Ta, Cr, Mo and W in oxidation state (IV) or less;provided thata) p-dopants comprising anion or anionic ligand having generic formula (Ia) or (Ib)whereinA<sup>1</sup>, A<sup>2</sup>, A<sup>3</sup> and A<sup>4</sup> are independently selected from CO, SO<sub>2</sub> or POR<sup>1</sup>;R<sup>1</sup> = electron withdrawing group selected from the group comprising halide, nitrile, halogenated or perhalogenated C<sub>1</sub> to C<sub>20</sub> alkyl, halogenated or perhalogenated C<sub>6</sub> to C<sub>20</sub> aryl, or halogenated or perhalogenated heteroaryl with 5 to 20 ring-forming atoms;B<sup&

traducir