Ministerio de Industria, Turismo y Comercio LogoMinisterior
 

Nanomateriales de carbono

Resultados 388 resultados
LastUpdate Última actualización 28/04/2026 [07:25:00]
pdfxls
Solicitudes publicadas en los últimos 60 días (excluida automoción) / Applications published in the last 60 days (Automotion publications excluded)
previousPage Resultados 125 a 150 de 388 nextPage  

一种无定型氧化物壳层调控的银核催化剂、制备方法及其应用

NºPublicación:  CN121839722A 10/04/2026
Solicitante: 
江苏大学
CN_121839722_PA

Resumen de: CN121839722A

本发明公开了一种无定型氧化物壳层调控银核催化剂、制备方法及其应用,属于电化学催化与能源存储技术领域。该催化剂以银纳米颗粒或银合金纳米颗粒为核,以无定型过渡金属氧化物为壳层,通过化学还原‑原位包覆两步法制备,其中无定型金属氧化物壳层的负载量为1.0~10 wt%,选自MnOx、CrOx、ScOx、YOx、LaOx、CeOx中的至少一种。银核为银纳米颗粒或银合金纳米颗粒,粒径为20~50 nm;壳层厚度为0.5~2 nm,且XRD表征无明显晶相衍射峰;壳层与银核紧密包覆。其在Zn‑CO2电池中作为阴极催化剂时,能高效催化CO2还原反应并抑制副反应。该催化剂制备工艺简单、成本可控,对应的Zn‑CO2电池在2 mA/cm2电流密度下充放电稳定循环>150小时,为CO2资源化利用与新型储能电池的工业化应用提供可行方案。

一种柔性钙钛矿电池及其制备方法与光伏组件

NºPublicación:  CN121843338A 10/04/2026
Solicitante: 
仁烁光能(苏州)有限公司南京大学
CN_121843338_PA

Resumen de: CN121843338A

本发明提供了一种柔性钙钛矿电池及其制备方法与光伏组件,所述柔性钙钛矿电池的柔性导电衬底与空穴传输层之间设置有界面插入层,所述界面插入层的组分包括粒径范围为25nm~150nm的金属氧化物纳米晶材料。本发明中,通过在柔性钙钛矿电池的柔性导电衬底与空穴传输层之间引入界面插入层,利用金属氧化物纳米晶的尺寸效应与表面化学特性,有效改善了界面浸润性,并诱导了钙钛矿的高质量结晶,还通过弱相互作用抑制了界面复合,且利用光散射增强了光吸收,协同提升了柔性钙钛矿电池的成膜质量、载流子传输效率及光利用率;因此,所述柔性钙钛矿电池表现出优异的光电性能。

一种超导同轴电缆用纳米级NbTi粉末及其制备方法

NºPublicación:  CN121826812A 10/04/2026
Solicitante: 
西安聚能超导线材科技有限公司
CN_121826812_PA

Resumen de: CN121826812A

0001 本发明属于电沉积技术领域,公开了一种超导同轴电缆用纳米级NbTi粉末及其制备方法。该方法以无水氯化胆碱‑尿素低共熔溶剂为电解液体系,采用NbCl<5>、TiCl<4>为金属源并添加柠檬酸作为络合剂,通过调控二者浓度比实现NbTi合金成分可控;再采用溅射金膜的阳极氧化铝模板为工作电极,基于三电极体系在‑1.8V至‑2.2V、80~120℃下恒电位沉积2~6h;最后将沉积后模板浸入NaOH溶液溶解模板,制得直径80~120nm、长度30~100μm的NbTi粉末。该方法可精准调控合金成分,制得的NbTi粉末可作为量子计算机超导同轴电缆导体原料,提升导体均匀性。

一种超导同轴电缆用纳米级NbTi粉末及其制备方法

NºPublicación:  CN121826811A 10/04/2026
Solicitante: 
西安聚能超导线材科技有限公司
CN_121826811_PA

Resumen de: CN121826811A

0001 本发明属于电沉积技术领域,公开了一种超导同轴电缆用纳米级NbTi粉末及其制备方法。该方法以无水氯化胆碱‑尿素低共熔溶剂为电解液体系,采用NbCl<5>、TiCl<4>为金属源并添加柠檬酸作为络合剂,通过调控金属源浓度比控制合金成分;再采用溅射金膜的阳极氧化铝模板为工作电极,依托标准三电极体系进行脉冲电位沉积,再将沉积后的模板浸入NaOH溶液溶解模板,制得直径80~120nm、长度30~100μm的NbTi粉末。该方法解决了NbTi材料熔炼成分不均的问题,所得粉末规格可控,可作为量子计算机超导同轴电缆导体的原材料。

铁钨共掺杂四氧化三钴复合材料的制备方法及其所得复合材料与应用

NºPublicación:  CN121826767A 10/04/2026
Solicitante: 
江苏科技大学
CN_121826767_PA

Resumen de: CN121826767A

本发明公开了铁钨共掺杂四氧化三钴复合材料的制备方法及其所得复合材料与应用,制备方法包括以下步骤:步骤一,将氟化铵、尿素、硝酸钴、氯化铁、磷钨酸混合溶于水中,搅拌得到均匀的乳白色前驱体溶液;步骤二,将乳白色前驱体溶液与预处理后的镍泡沫转移至高压釜中,升温至130~150℃恒温反应,获得铁钨共掺杂钴基氢氧化物前驱体;步骤三,将铁钨共掺杂钴基氢氧化物前驱体在保护气氛中升温至350~400℃煅烧,保温,得到铁钨共掺杂四氧化三钴复合材料。本发明所制得的铁钨共掺杂四氧化三钴复合材料具有良好的析氧反应和析氢反应电催化性能,在碱性水和碱性天然海水环境下均表现出优异的HER与OER活性。

一种富氧空位镍铁基金属有机框架电极材料及其制备方法和应用

NºPublicación:  CN121826758A 10/04/2026
Solicitante: 
武汉工程大学
CN_121826758_PA

Resumen de: CN121826758A

本申请属于新能源电催化材料技术领域,更具体地,涉及一种富氧空位镍铁基金属有机框架电极材料及其制备方法和应用。首先将镍盐、铁盐、刚性芳香多羧酸配体及单齿离子液体有机配体1‑羧甲基‑3‑甲基咪唑氯盐溶解于质子溶剂和非质子极性溶剂的混合溶剂中,得到前驱体溶液;然后将泡沫镍基底放置于前驱体溶液中进行一步水热反应,从而在泡沫镍基底上原位生长负载有机配体掺杂镍铁基金属有机框架纳米片阵列;洗涤、真空干燥得到所述富氧空位镍铁基金属有机框架电极材料。本发明制备得到的富氧空位镍铁基金属有机框架电极材料应用在碱性电解液中电催化水分解析氧时表现出优异的电催化析氧活性和良好的催化稳定性。

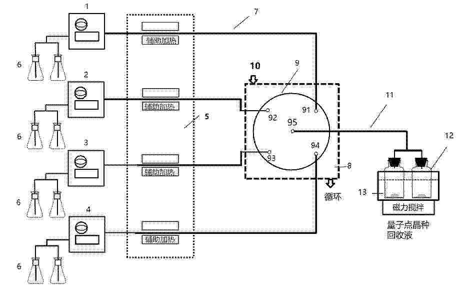
一种基于连续式微管道反应的钙钛矿量子点的制备装置及方法

NºPublicación:  CN121819721A 10/04/2026
Solicitante: 
江苏先科半导体新材料有限公司
CN_121819721_PA

Resumen de: CN121819721A

本发明公开了一种基于连续式微管道反应的钙钛矿量子点的制备装置及方法,装置包括四个柱塞泵、四支微管道、旋涡混合器、第一浴槽、第二浴槽、若干个回收容器和若干个溶液容器,四个柱塞泵分别设置于四支微管道上,所述微管道的一端连接着溶液容器,另一端连接着旋涡混合器,所述旋涡混合器位于第一浴槽内,所述旋涡混合器用于在低温环境下对前驱体溶液进行冲击混合形成钙钛矿量子点晶种分散液,所述回收容器位于第二浴槽内,所述回收容器用于对钙钛矿量子点晶种分散液进行连续收集。本发明不但实现了钙钛矿量子点的量产,而且能够获得低毒且高品质的钙钛矿量子点。

一种MnO2@C纳米立方体超级电容器正极材料及其制备方法

NºPublicación:  CN121839436A 10/04/2026
Solicitante: 
信阳师范大学
CN_121839436_PA

Resumen de: CN121839436A

0001 本发明的一种MnO<2>@C纳米立方体超级电容器正极材料的制备方法,将Fe<3>O<4>@C纳米立方体模板加入盐酸中,超声机冰浴深度刻蚀获得基体;用去离子水处理获得Fe<3>O<4>@C纳米立方体粉末,然后在氨气的氛围下烧结得到Fe<3>N@C纳米立方体粉末,后加入到去离子水中,在水浴条件下升温得到溶液A;将KMnO<4>和H<2>SO<4>加入去离子水中搅拌得到溶液B;将溶液B滴加到溶液A中,搅拌后用去离子水离心得到MnO<2>@C纳米立方体超级电容器正极材料。本发明通过深度刻蚀,使MnO<2>生长在碳壳内部,而不是生长在碳壳的外表面。生长在碳壳内部的MnO<2>,其体积膨胀会被坚固的碳壳空间限域和缓冲,从而保持整体结构的完整性,显著提升循环寿命,基于复合结构表现出优异的电化学性能。

一种聚合物纳米片的制备方法及应用

NºPublicación:  CN121824871A 10/04/2026
Solicitante: 
浙江理工大学
CN_121824871_PA

Resumen de: CN121824871A

本发明指供了一种聚合物纳米片的制备方法及应用。本发明提供的制备方法包括以下步骤:将2,6‑二氨基蒽醌和对苯二甲醛通过溶剂热反应制得共轭结构的聚(蒽醌‑苯亚胺),随后使用甲烷磺酸与聚合物中亚胺结构发生质子化反应,最后通过超声剥离方法得到片层状的共轭聚合物。所述制备方法简单,且得到的聚合物纳米片应用于钠离子电池中展示出优秀的电化学性能。

基于配位前驱体热解的纳米氧化亚镍制备工艺

NºPublicación:  CN121823668A 10/04/2026
Solicitante: 
金昌鑫盛源金属材料有限公司
CN_121823668_PA

Resumen de: CN121823668A

0001 本发明公开了基于配位前驱体热解的纳米氧化亚镍制备工艺,属于纳米材料制备技术领域。该工艺通过强弱配位剂复配构建梯度键能配位体系,搭配SDBS软模板定向组装,经三段式气氛耦合热解与水洗,实现镍离子非同步释放与晶核有序生长。制备的纳米氧化亚镍粒径均一、团聚度低、碳/钠杂质残留少、比表面积高,工艺无需特殊设备,操作简便、成本可控,适合工业化批量生产,可广泛应用于储能、催化、传感等领域。

一种负载金单原子的硫化锌铅铜四元量子点及其制备方法

NºPublicación:  CN121820641A 10/04/2026
Solicitante: 
中国人民解放军陆军工程大学
CN_121820641_PA

Resumen de: CN121820641A

0001 本发明公开了一种负载金单原子的硫化锌铅铜四元量子点及其制备方法,包括:制备硫化锌铅铜四元量子点;将硫化锌铅铜四元量子点分散于水相中,形成量子点悬浮液;将量子点悬浮液与酸源混合并定容后,倒入电解池中进行除氧处理,再加入第一铜源,配制成电解液;在恒电位条件下,通过欠电位沉积在电解液中的量子点表面沉积铜单原子后,向沉积后的电解液中加入金源的混合液,进行化学置换反应,得到负载金单原子的量子点悬浮液;将负载金单原子的量子点悬浮液进行提纯干燥,得到负载金单原子的硫化锌铅铜四元量子点。本方法通过欠电位沉积结合化学置换的室温水相电化学方法,实现了金单原子的高效负载,具有高效、低成本优势,适用于产业化。

一种基于三元配体协同的酸化纤维素基复合凝胶及其制备方法和应用

NºPublicación:  CN121825030A 10/04/2026
Solicitante: 
广东石油化工学院
CN_121825030_PA

Resumen de: CN121825030A

本发明属于核废料处理技术领域,具体涉及一种基于三元配体协同的酸化纤维素基复合凝胶及其制备方法和应用。所述酸化纤维素基复合凝胶以酸化纤维素为多孔基底,并负载有三元配体复合物;所述三元配体复合物由六氰钴酸盐、四苯基硼酸盐和硫属配体组成。本发明通过三元配体协同设计与酸化纤维素基凝胶结构优化,系统性解决传统铯吸附材料的选择性低、抗干扰弱、再生性差三大技术瓶颈,兼具高效性、稳定性及环境友好性,为核废水治理提供颠覆性解决方案。

一种正极活性材料及其制备方法和应用

NºPublicación:  CN121839642A 10/04/2026
Solicitante: 
清陶(乌海)能源科技有限公司
CN_121839642_A

Resumen de: CN121839642A

0001 本发明属于电池技术领域,公开了一种正极活性材料及其制备方法和应用,所述正极活性材料包括Al、Ti共掺杂的锰酸锂内核,所述Al、Ti共掺杂的锰酸锂内核的表面设置有磷酸钛铝锂包覆层,所述磷酸钛铝锂包覆层的外表面设置有三氧化二铝包覆层;其中,所述磷酸钛铝锂包覆层的厚度大于所述三氧化二铝包覆层的厚度。本发明通过对锰酸锂进行Al、Ti共掺杂,以及钛酸铝锂包覆层和三氧化二铝包覆层的协同作用,可以有效提高锂电池高温下的电化学性能。

一种具有特殊形貌的钛酸锶的制备方法

NºPublicación:  CN121823644A 10/04/2026
Solicitante: 
扬州大学
CN_121823644_PA

Resumen de: CN121823644A

0001 本发明公开了光催化材料技术领域内的一种具有特殊形貌的钛酸锶的制备方法,包括以下步骤:步骤1)称取设定量的金红石粉溶于NaOH溶液中,超声处理设定时间后将得到的混合物转移到高压反应釜内高温反应,待自然冷却,酸洗,经离心分离后,进行冷冻干燥,制得质子化钛酸盐纳米管HTNT;步骤2)称取步骤1)得到的设定量的质子化钛酸盐纳米管HTNT分散在水溶液中,持续搅拌过程中加入SrCl<2>·6H<2>O与NaOH,将得到的混合物转移到高压反应釜内高温反应,待自然冷却,洗涤,干燥,得到钛酸锶纳米管STNT、钛酸锶纳米颗粒STNP和纳米棒STNR,本发明能大大提升光催化性能以及增强对CO<2>的吸附和转化。

一种纳米制剂及其制备方法和用途

NºPublicación:  CN121818707A 10/04/2026
Solicitante: 
中国科学院过程工程研究所中国科学院大学
CN_121818707_PA

Resumen de: CN121818707A

0001 本发明涉及一种纳米制剂及其制备方法和用途。本发明通过热溶剂一锅法,成功构建了一种光响应纳米制剂,并在细胞水平上和荷瘤动物水平上发现其具有优异的药物利用度和药物的治疗窗口。同时,本发明的纳米制剂具有谷胱甘肽响应性能,具有较强且广谱的杀伤肿瘤细胞能力。此外,本发明通过构建烷化剂‑金属框架有效地降低了传统烷化剂药物的毒副作用。从临床转化方面而言,本发明所设计的药物包含金属离子和改构的烷化剂药物,具有较好的临床转化潜力。

一种镍钒氢氧化物纳米片电催化剂的制备方法和应用

NºPublicación:  CN121826838A 10/04/2026
Solicitante: 
齐鲁医药学院
CN_121826838_PA

Resumen de: CN121826838A

本发明公开了一种镍钒氢氧化物纳米片电催化剂的制备方法和应用,涉及电化学材料技术领域,技术方案为,对泡沫镍(NF)基底清洗预处理;以所得泡沫镍电极为工作电极,在含镍盐、钒盐的混合沉积液中采用恒电位沉积法,在NF表面原位生长非晶态NiV‑LDH纳米层,并用于碱性介质尿素氧化反应。本发明的有益效果是:钒的引入与纳米片自支撑结构协同丰富活性位点的同时诱导电荷转移并优化电子结构,提升反应动力学与电子传输速率,显著削减能耗并提高电流输出,强化电极稳定性与耐久性;所用材料经济易得,工艺简便温和,适配规模化生产需求,有潜力实现高效节能制氢与废水处理的双重目标。

一种乙酸甲脒掺杂的CsPbBr3钙钛矿纳米晶及其水相制备方法

NºPublicación:  CN121823642A 10/04/2026
Solicitante: 
湖北汽车工业学院
CN_121823642_PA

Resumen de: CN121823642A

0001 本发明涉及纳米材料制备技术领域,公开了一种乙酸甲脒掺杂的CsPbBr<3>钙钛矿纳米晶及其水相制备方法,该方法包括:首先将溴化铅、溴化铯、乙酸甲脒和二甲基乙酰胺混合,在超声震荡条件下制备含乙酸甲脒的均匀掺杂前驱液;随后在所述前驱液中按特定顺序先后加入油胺和5‑溴戊酸,经超声辅助进行原位表面配体修饰;最后将前驱体溶液快速注入去离子水中,利用溶剂极性差异诱导结晶,经离心去除沉淀后取上清液得到目标产物。本发明通过乙酸甲脒(FA)对晶格A位的掺杂以及乙酸根的协同配位,显著提升了CsPbBr<3>纳米晶的结构稳定性。所得纳米晶具有立方晶相结构,能稳定分散于水相体系中,解决了传统钙钛矿材料遇水易分解的技术难题。

一种共缩合硅量子点驱油剂及其制备方法和应用

NºPublicación:  CN121825516A 10/04/2026
Solicitante: 
陕西科技大学
CN_121825516_PA

Resumen de: CN121825516A

本发明公开了一种共缩合硅量子点驱油剂及其制备方法和应用,属于石油化工技术领域。将十二烷基三甲氧基硅烷滴加至酸性的水与乙醇混合液中,在常温下搅拌进行预水解,得到硅醇溶液;将硅醇溶液与3‑氨基丙基三甲氧基硅烷混合,在氮气保护下升温进行水热缩合反应形成硅量子点低聚体,然后依次进行冷却、透析和冷冻干燥,制得功能化硅量子点粉末;将功能化硅量子点粉末溶解于去离子水中,超声制得共缩合硅量子点驱油剂。该驱油剂在表现出优异的表面活性能,且量子点本身就具有耐高温的特点,具有良好的稳定性,并且原材料易得且副反应生成甲醇不产生有害气体,是一种环保的制备方案。

一种可替代三氧化二锑的无机阻燃协效剂及其制备方法和应用

NºPublicación:  CN121825046A 10/04/2026
Solicitante: 
北京化工大学
CN_121825046_PA

Resumen de: CN121825046A

本发明公开了一种可替代三氧化二锑的无机环保阻燃协效剂的制备方法及其应用。所述阻燃协效剂由锌盐和铁盐通过溶液共沉淀法得到前驱体,将前驱体高温煅烧处理而制备成功。所述产品具有优异的阻燃和消烟性能,能够有效替代三氧化二锑。与传统三氧化二锑相比,该阻燃协效剂具有更佳的阻燃效果,其成本降低约70%。在实际应用中,所述阻燃协效剂可等量替代三氧化二锑,广泛适用于ABS、PP、PVC、PA等聚合物材料中,具有良好的替代性和环保性能。

一种可逆调控血脑屏障的仿生纳米载体及其应用

NºPublicación:  CN121818572A 10/04/2026
Solicitante: 
湖北大学
CN_121818572_A

Resumen de: CN121818572A

0001 本发明公开了一种可逆调控血脑屏障的仿生纳米载体及其应用,该仿生纳米载体为核壳结构:以卵磷脂表面改性的无机纳米材料为内核,以脑转移性癌细胞的细胞膜包覆在内核表面,作为外壳,并在细胞膜包覆层中负载A<2A>腺苷受体激动剂,进一步提升血脑屏障的跨越效率;其中,所述的卵磷脂表面改性的无机纳米材料是以油酸修饰的无机纳米材料为基体,通过两亲性配体卵磷脂进行表面改性所得。本发明所述仿生纳米载体以可逆的方式对血脑屏障通透性进行调控,解决了脑转移性细胞膜仿生载体经细胞旁路途径脑部递送效率受限、传统调控血脑屏障通透性开放手段的安全隐患等问题,为高效脑部递送提供了新策略。

球状银粉及其制备方法和导电浆料

NºPublicación:  CN121820681A 10/04/2026
Solicitante: 
中铝科学技术研究院有限公司
CN_121820681_PA

Resumen de: CN121820681A

0001 本发明提供了一种球状银粉及其制备方法和导电浆料。该制备方法包括:S1,将第一银盐、电解盐、银离子络合剂和第一溶剂进行混合,得到电解液,向电解液中插入阴极旋转圆盘电极和阳极铂电极进行电解,得到纳米银胶;S2,将纳米银胶、第二银盐、第一分散剂、第二溶剂进行混合,得到混合溶液,将还原性溶液与混合溶液混合后进行还原反应,得到初级银粉;S3,将初级银粉、第二分散剂和第三溶剂混合形成的混合料进行喷雾造粒,得到球状银粉;其中,电解液中银离子络合剂的浓度为0.01~0.5g/mL。由本申请的制备方法制备得到的球状银粉具有较高的振实密度、球形度、分散性、导电性和低烧损率,更加适合用于导电浆料中。

用于制造碳纳米管的催化剂

NºPublicación:  CN121843898A 10/04/2026
Solicitante: 
埃克森美孚技术与工程公司
CN_121843898_PA

Resumen de: EP1000000A1

The invention relates to an apparatus (1) for manufacturing green bricks from clay for the brick manufacturing industry, comprising a circulating conveyor (3) carrying mould containers combined to mould container parts (4), a reservoir (5) for clay arranged above the mould containers, means for carrying clay out of the reservoir (5) into the mould containers, means (9) for pressing and trimming clay in the mould containers, means (11) for supplying and placing take-off plates for the green bricks (13) and means for discharging green bricks released from the mould containers, characterized in that the apparatus further comprises means (22) for moving the mould container parts (4) filled with green bricks such that a protruding edge is formed on at least one side of the green bricks.

碳纳米管及其制备方法

NºPublicación:  CN121843897A 10/04/2026
Solicitante: 
株式会社化学
CN_121843897_A

Resumen de: EP1000000A1

The invention relates to an apparatus (1) for manufacturing green bricks from clay for the brick manufacturing industry, comprising a circulating conveyor (3) carrying mould containers combined to mould container parts (4), a reservoir (5) for clay arranged above the mould containers, means for carrying clay out of the reservoir (5) into the mould containers, means (9) for pressing and trimming clay in the mould containers, means (11) for supplying and placing take-off plates for the green bricks (13) and means for discharging green bricks released from the mould containers, characterized in that the apparatus further comprises means (22) for moving the mould container parts (4) filled with green bricks such that a protruding edge is formed on at least one side of the green bricks.

一种固液混合封装的钙钛矿量子点及其制备方法

NºPublicación:  CN121825545A 10/04/2026
Solicitante: 
浙江大学温州研究院温州锌芯钛晶科技有限公司
CN_121825545_PA

Resumen de: CN119875618A

The invention provides a solid-liquid mixed packaged perovskite quantum dot, which comprises a template agent with a pore channel, the pore channel of the template agent is internally provided with a perovskite quantum dot and an organic ligand, and the organic ligand is used for passivating surface defects of the perovskite quantum dot; the template agent further comprises stearate, the powder particle size of the stearate is larger than the pore diameter of the pore channels of the template agent, and the stearate deforms under the action of external force and then is partially embedded into the pore channels of the template agent to block the pore channels. According to the invention, the PLQY is improved by passivating uncoordinated lead on the surface of the perovskite quantum dot through an organic ligand, and then a coating layer is added on the outer layer of the perovskite quantum dot through a solid-state packaging technology, so that the perovskite quantum dot can better exist in a high-temperature and high-humidity environment.

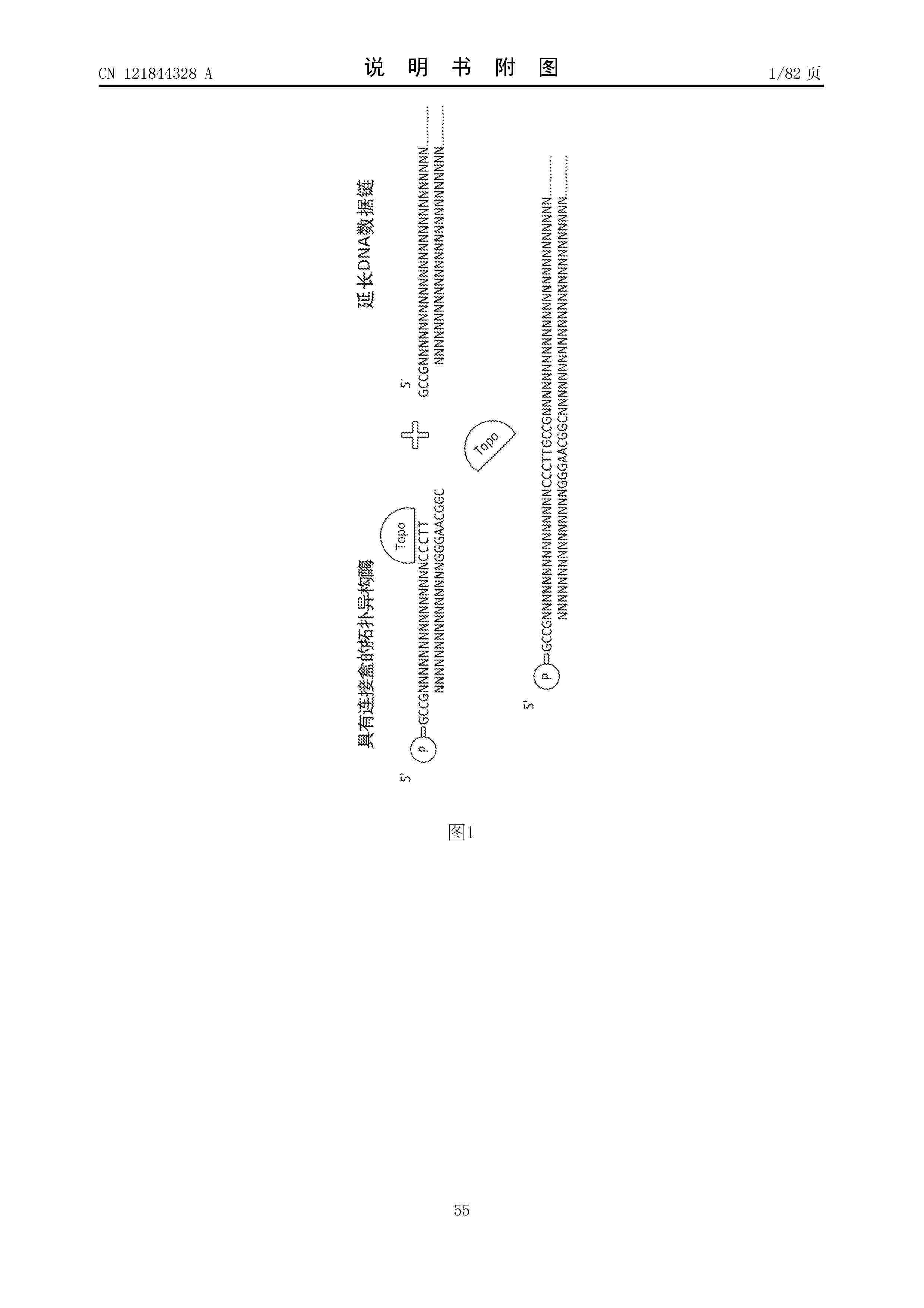
利用DNA进行防伪保护

Nº publicación: CN121844328A 10/04/2026

Solicitante:

艾瑞迪亚公司

CN_121844328_A

Resumen de: WO2025059291A1

There is a demand for reliable, durable, and accurate methods of authentication in markets of specialty goods, e.g., luxury items and/or security-sensitive products. Currents methods of object authentication, including the incorporation of extrinsic and/or intrinsic markers, remain amenable to counterfeiting. This disclosure provides methods of object authentication and counterfeit protection using DNA sequences, including having multiple data cassettes assigned to a given bit code, and writing data using a mixture of the multiple cassettes in predetermined proportions, thereby providing validation and authenticity of the data.

traducir